Разработка электрической части теплофикационной станции
Введение
электроэнергия генератор трансформатор ток
Цель данного курсового проекта является выбор наиболее подходящей
структурной схемы ТЭЦ по технико-экономическим показателям. В ходе курсового
проекта рассматриваются творческие вопросы проектирования. При выполнении
приобретаются практические навыки самостоятельного решения инженерных задач и
навыки по использованию технической литературы.
Теплофикационные станции (ТЭЦ) предназначены для централизованного
снабжения промышленных предприятий и городов электроэнергией и теплом. Основное
отличие ТЭЦ от главных районных электростанций (ГРЭС) состоит в использовании
тепла "отработавшего" в турбинах пара для нужд промышленного
производства, отопления и горячего водоснабжения. При такой комбинированной
выработке электроэнергии и тепла достигается экономия топлива по сравнению с
разделением выработки электроэнергии на ГРЭС и получением тепла на местных
котельных. Поэтому ТЭЦ получили широкое распространение в районах и городах с
большим потреблением электроэнергии и тепла. В целом на ТЭЦ производится около
четверти всей вырабатываемой электроэнергии.
Энергоносителем ТЭЦ является газ, а в качестве основной нагрузки
потребителей - целлюлозно-бумажная промышленность.
Генераторы ТЭЦ работают круглосуточно и независимо от времени года
вырабатывают номинальную мощность. Избыток мощности отдается в энергосистему.
1. Выбор генераторов, трансформаторов, главных схем РУ
1.1 Выбор генераторов
В
соответствии с заданной номинальной мощностью
и
номинальным напряжением
выбирается турбогенератор типа ТВФ-63-2У3.
Номинальные
параметры выбранного генератора приведены в таблице 1.
Таблица
1 - Номинальные параметры генератора ТВФ-63-2У3
n, об/мин Рном, МВт Sном,
МВЧЧАUном,
кВсosjjномIном,
кА
,
о.е.
,
|
с
|
|
|
|
|
|
|
|
3000
|
63
|
78,75
|
6,3
|
0,8
|
7,21
|
0,203
|
0,39
|
Конструктивные особенности турбогенератора ТВФ-63-2У3:
- схема соединения обмоток - U/U;
- количество выводов - 9;
- тип охлаждения: непосредственное
форсированное охлаждение обмотки ротора водородом и косвенное водородное
охлаждение обмотки статора;
- система возбуждения: ВЧ - возбуждение от машинного
возбудителя переменного тока повышенной частоты, соединенного непосредственно с
валом генератора через отдельно стоящее выпрямительное устройство;
- масса, т: 122,25;
- климатическое исполнение - для работы в районах с умеренным
климатом, в закрытых помещениях с естественной вентиляцией.
1.2 Построение графиков нагрузки
Величина
максимальной активной нагрузки
, МВт:
|
,(1)
|
|
где
- количество линий, шт;
-
мощность одной линии, МВт.
Максимальная
реактивная мощность потребителей
, Мвар:
|
.(2)
|
|
Полная
мощность потребителей
, МВ·А:
|
.(3)
|
|
Потребители на напряжении 6 кВ:
,
,
.
Потребители
на напряжении 110 кВ:
,
,
.
В
соответствии с графиком нагрузки целлюлозно-бумажной промышленности строятся
годовые графики нагрузки для обоих потребителей. Результаты пересчёта в таблице
2.
Таблица
2 - Данные для построения годовых графиков нагрузки
|
Р, %
|
Число часов использования
нагрузки в сутках, ч.
|
Число часов использования
нагрузки в году, ч.
|
Потребители I
|
Потребители II
|
|
|
|
Р, МВт
|
Q, МВАр
|
S, МВА
|
Р, МВт
|
Q, МВАр
|
S, МВА
|
|
100
|
9
|
3285
|
44
|
44,889
|
62,857
|
132
|
99
|
165
|
|
95
|
7
|
2555
|
41,8
|
42,645
|
59,714
|
125,4
|
94,05
|
156,75
|
|
90
|
1
|
365
|
39,6
|
40,4
|
56,571
|
118,8
|
89,1
|
148,5
|
|
85
|
1
|
365
|
37,4
|
38,156
|
53,429
|
112,2
|
84,15
|
140,25
|
|
80
|
6
|
2190
|
35,2
|
35,911
|
50,286
|
105,6
|
79,2
|
132
|
На рисунках 1 и 2 приведены годовые графики нагрузки потребителей.
Рисунок 1 - График нагрузки для потребителей 6 кВ
Рисунок 2 - График нагрузки для потребителей 110 кВ
1.3 Составление вариантов структурной схемы станции
В первую очередь при проектировании электростанции составляются возможные
варианты структурных схем, показывающие основные функциональные части
электроустановки (распределительные устройства (РУ), генераторы,
трансформаторы, линии), их назначение и взаимосвязь.
При проектировании было составлено три варианта структурных схем.
Соотношение мощности нагрузки на генераторном напряжении с мощностью
генераторов, %:
, (4)
где
- нагрузка на генераторном напряжении, МВт;
-
суммарная мощность генераторов, питающих данную нагрузку, МВт;
- отвод
энергии на собственные нужды в % (для газа принимается равным 8%).
.
Т.к. доля нагрузки 41%, то для питания потребителей 10 кВ может быть
использовано как КРУ, так и ГРУ.
Принцип распределения блоков по РУ таков, что необходимо достичь
наименьшего перетока через трансформаторы, связывающие РУВН и РУСН. В то же
время, трансформаторы, связывающие РУ (т.е. их номинальная мощность), должны
обеспечить выдачу избыточной мощности в систему. Мощность вырабатываемая
генераторами, присоединяемыми к РУ должна примерно равняться мощности нагрузки.
На проектируемой электростанции присутствуют РУ трёх напряжений: 6, 110 и
200 кВ. Связь между РУ высокого напряжения (ВН) и среднего напряжения (СН)
осуществляется автотрансформаторами связи, количество которых определяется
ниже. Связь с системой осуществляется на напряжении 200 кВ двумя линиями
электропередачи (ЛЭП).
Количество блоков n,
шт., которое можно подключить к РУ, определяется по следующей формуле:
, (5)
.
На
ГРУ принимается два генератора.
, (6)
.
На
РУ 110 кВ для питания второго потребителя количество генераторов принимается
равным от 2 до 3.
При наличии ГРУ количество блоков, которое можно подключить к РУ 110 кВ
определяется с учетом местной нагрузки:
, (7)
.
Ниже
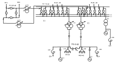
изображены три возможных варианта структурной схемы станции (рисунки 3 - 5).
Рисунок 3 - Первый вариант структурной схемы ТЭЦ
Рисунок 4 - Второй вариант структурной схемы ТЭЦ
Рисунок 5 - Третий вариант структурной схемы ТЭЦ
1.4 Выбор трансформаторов
Выбор трансформаторов подразумевает определение числа, типа и номинальной
мощности трансформаторов проектируемой электростанции.
Для выбора трансформаторов потребуются следующие данные:
- мощность
генераторов
;
- максимальная
нагрузка на РУ 6 кВ
;
- минимальная
нагрузка на РУ 6 кВ
;
- максимальная
нагрузка на РУ 110 кВ
;
- минимальная
нагрузка на РУ 110 кВ
.
Активная
мощность собственных нужд
, МВт, одного турбоагрегата электростанции
определяется по формуле:
(8)
где
- расход на собственные нужды (для ТЭЦ, работающей на
торфе, принимается 10 % от мощности генератора с коэффициентом мощности 0,8
о.е.) МВт.
Реактивная
мощность
, МВАр, собственных нужд одного блока электростанции
находится:
(9)
где
- коэффициент мощности механизмов собственных нужд.
Полная
мощность собственных нужд одного блока
, МВ∙А:
(10)
Выбор трансформаторов для первого варианта структурной схемы.
Мощность трансформаторов Т3, работающих в блоке с генераторами,
выбирается по мощности генератора с учётом расхода мощности на собственные
нужды.
Блочные трансформаторы выбираются без наличия устройства РПН;
трансформаторы, связывающие шины ГРУ с шинами среднего напряжения, либо имеющие
отпайку на КРУ, устанавливаются с наличием РПН. Все автотрансформаторы
выбираются со встроенным устройством регулирования напряжения.
Данное
устройство позволяет поддерживать определенный уровень напряжения на шинах
путем переключения ответвления обмотки трансформатора без разрыва цепи. РПН
предусматривает регулирование напряжения в различных пределах в зависимости от
мощности и напряжения трансформатора (от
.
Мощность
блочных трансформаторов Т3
, МВ·А:
, (11)
.
Выбираются
трансформаторы Т3 типа ТДЦ-80000/110.
Для
определения мощности трансформаторов связи определяются перетоки мощности в
трех режимах: режим максимальной, минимальной нагрузки и аварийный режим
(отключение одного источника в режиме максимальной нагрузки, наиболее влияющего
на переток мощности через трансформатор связи).
Мощность
трансформаторов связи
, МВ·А:
, (12)
где
- количество работающих генераторов, шт;
-
активная мощность нагрузки в режиме максимальной или минимальной нагрузки
первого потребителя, МВт;
- реактивная
мощность нагрузки в режиме максимальной или минимальной нагрузки первого
потребителя, МВ·Ар.
Условие
выбора номинальной мощности трансформатора связи при наибольших значениях
перетоков мощности в минимальном или максимальном режиме
, МВ·А:
, (13)
где
- наибольшая мощность из трех режимов, МВА;
-
коэффициент допустимой перегрузки трансформатора, kп=1,4;
n -
число параллельно работающих трансформаторов, шт.
В
аварийном режиме случаи одновременного отказа трансформатора и генератора
считаются маловероятными, и эти случаи не рассматриваются, то условие выбора
номинальной мощности трансформатора связи, при наибольших значениях перетоков
мощности в аварийном режиме
, МВ·А:
, (14)
где
- наибольшая мощность из трех режимов, МВ·А;
n -
число параллельно работающих трансформаторов, шт.
Переток мощности в максимальном режиме:
.
Минимальный
режим:
.
Аварийный
режим (отключение генератора G2 при максимальной нагрузке на шинах):
.
Номинальная
мощность трансформатора связи выбирается, исходя из условия (13):
.
Выбираются трансформаторы связи Т1, Т2 типа ТРДН-80000/110.
Выбор автотансформаторов связи
Мощность
автотрансформаторов связи
, МВ·А:
,
где
- активная мощность нагрузки в режиме максимальной
или минимальной нагрузки первого и второго потребителя соответственно, МВт;
-
реактивная мощность нагрузки в режиме максимальной или минимальной нагрузки
первого и второго потребителя соответственно, МВ·Ар.
Переток мощности в максимальном режиме:
.
Минимальный
режим:
.
Аварийный
режим (отключение генератора G3 при максимальной нагрузке на шинах):
.
Номинальная
мощность автотрансформатора связи выбирается, исходя из условия (14):
.
Выбираются автотрансформаторы связи АТ1, АТ2 типа АТДЦТН-63000/220/110.
Выбор трансформаторов для второгого варианта структурной схемы.
Для 2 схемы все трасформаторы можно принять из 1 схемы.
Выбор трансформаторов для третьего варианта структурной схемы.
Блочные трансформаторы и трансформаторы связи можно принять из схемы 1.
Выбор автотансформаторов связи
Мощность
автотрансформаторов связи
, МВ·А:
,
где
- активная мощность нагрузки в режиме максимальной
или минимальной нагрузки первого и второго потребителя соответственно, МВт;
-
реактивная мощность нагрузки в режиме максимальной или минимальной нагрузки
первого и второго потребителя соответственно, МВ·Ар;
-
активная мощность генератора на низшей стороне автотрансформатора;
-
реактивная мощность генератора на низшей стороне автотрансформатора.
Переток мощности в максимальном режиме:
.
Минимальный
режим:
.
Аварийный
режим (отключение генератора G3 при максимальной нагрузке на шинах):
.
Номинальная
мощность автотрансформатора:
.
Выбираются автотрансформаторы связи АТ1, АТ2 типа АТДЦТН-125000/500/110.
Параметры выбранных трансформаторов приведены в таблице 3.
Таблица 3 - Параметры выбранных трансформаторов
|
Тип
|
Sном,
МВА
|
U, кВ
|
Iх, %
|
D U
к,% ,
|
DРх, кВт:
|
DРк, кВт
|
Цена, тыс. руб.
|
|
|
вн
|
сн
|
нн
|
|
вн-сн
|
вн-нн
|
сн-нн
|
|
|
|
|
ТДЦ-80000/110
|
80
|
121
|
-
|
6,3
|
0,6
|
-
|
11
|
-
|
85
|
310
|
113,7
|
|
ТРДН-80000/110
|
80
|
115
|
-
|
6,3
|
0,45
|
-
|
10,5
|
30
|
58
|
310
|
126
|
|
АТДЦТН-63000/220/110
|
63
|
230
|
121
|
6,6
|
0,45
|
11
|
35
|
22
|
37
|
200
|
159
|
|
АТДЦТН-125000/220/110
|
125
|
230
|
121
|
6,6
|
0,4
|
11
|
45
|
28
|
65
|
315
|
195
|
.5 Технико-экономическое сравнение вариантов структурной схемы
Экономическая целесообразность схемы определяется по критерию минимума
дисконтированных издержек, предполагается, что инвестиции осуществляются в
течение одного года, до момента начала строительства объекта.
|
,(18)
|
|
где к - номер варианта;
К - капитальные вложения, тыс. руб.;
Тр - расчетный период, год;
Иорк - затраты на обслуживание и ремонт, тыс. руб.;
Ипотк - стоимость потерь электроэнергии, тыс. руб.;
i -
коэффициент дисконтирования, о.е.;
У - ущерб;
ДИ
- дисконтированные издержки каждого из вариантов, тыс. руб.
Т.к. сравниваемые варианты равноценны по надежности питания, то ущерб от
недоотпуска электроэнергии не учитывается. Капиталовложения К определяются по
укрупненным показателя стоимости элементов схемы. Расчет капитальных затрат
приведен в таблице 4.
Таблица 4 - Капитальные затраты
|
Оборудование
|
Ст-ть ед. тыс.руб.
|
Вариант 1
|
Вариант 2
|
Вариант 3
|
|
|
Кол-во
|
Ст-ть
|
Кол-во
|
Ст-ть
|
Кол-во
|
Ст-ть
|
|
Тр-ры блочные:
|
|
|
ТДЦ-80000/110
|
113,7
|
1
|
113,7
|
1
|
113,7
|
-
|
-
|
|
ТРДН-80000/110
|
126
|
2
|
227,4
|
2
|
227,4
|
2
|
227,4
|
|
Тр-ры связи:
|
|
|
АТДЦТН-63000/220/110
|
159
|
2
|
318
|
2
|
318
|
-
|
-
|
|
АТДЦТН-125000/220/110
|
195
|
-
|
-
|
-
|
-
|
2
|
390
|
|
Ячейки ОРУ:
|
|
|
220 кВ Схема 4х-уголн.
|
1100
|
1100
|
1
|
1100
|
1
|
1100
|
|
110 кВ
|
42,6
|
27
|
1150,2
|
27
|
1150,2
|
26
|
1108
|
|
Ячейки ГРУ:
|
|
|
6 кВ
|
24,5
|
40
|
980
|
-
|
-
|
-
|
-
|
|
Ячейки КРУ:
|
|
|
6 кВ
|
32,2
|
-
|
-
|
42
|
1352,4
|
42
|
1352,4
|
|
Генераторные выключатели
|
40
|
4
|
160
|
-
|
-
|
2
|
80
|
|
Секционный выключатель с
реактором
|
21
|
1
|
21
|
-
|
-
|
-
|
-
|
|
Итого
|
|
|
4070
|
|
4262
|
|
4258
|
|
Итого X180
|
|
|
732600
|
|
767160
|
|
766440
|
Издержки на обслуживание и ремонт Ир.о., тыс. руб.:
где Но.р. - норматив отчислений на амортизацию и обслуживание,
%, принимается равным:
· для силового оборудования 6 кВ - 6,9%;
· для силового оборудования 110 кВ - 5,9%;
· для силового оборудования 220 кВ - 4,9%.
Расчет издержек на ремонт и обслуживание приводится в таблице 5.
Таблица 5 - Определение издержек на ремонт и обслуживание
|
Напряжение
|
Норма отчислений, о. е.
|
Вариант 1
|
Вариант 2
|
Вариант 3
|
|
|
К, тыс. руб.
|
Ио,р, тыс. руб.
|
К, тыс. руб.
|
Ио,р, тыс. руб.
|
К, тыс. руб.
|
Ио,р, тыс. руб.
|
|
6 кВ
|
0,069
|
208980
|
14420
|
243432
|
16797
|
257832
|
17790
|
|
110 кВ
|
0,059
|
268434
|
15838
|
268434
|
15838
|
240372
|
14182
|
|
220 кВ
|
0,049
|
255240
|
12507
|
255240
|
12507
|
268200
|
13142
|
|
Итого:
|
|
|
42765
|
|
45142
|
|
45114
|
Потери электроэнергии могут быть оценены по среднему тарифу, тыс.руб:
|
(20)
|
|
где
- средний тариф, принимается равным 3,5 руб./кВт·ч;
- потери
электроэнергии в трансформаторах за год, кВт·ч.
Потери
электроэнергии в двухобмоточном трансформаторе
,МВт∙ч,
определяются по формуле:
(21)
где
- потери мощности холостого хода, кВт;
- потери
мощности короткого замыкания, кВт;
-
расчетная(максимальная) нагрузка трансформатора, МВЧЧА;
-
номинальная мощность трансформатора, МВЧЧА;
-
продолжительность работы трансформатора, равная 8760 ч;
t - число часов
максимальных потерь, ч.
Потери
электроэнергии в автотрансформаторе
,МВт∙ч,
определяются по формуле:
|
,(22)
|
|
где
t - число часов максимальных потерь (ч), определяется
по кривой в зависимости от числа часов использования максимальной нагрузки
.
|
(23)
|
|
Для
определения потерь электроэнергии в трансформаторах связи необходимо построить
графики перетоков мощности через них.
Мощность
i-ой ступени
, МВт:
|
(24)
|
|
где Pн,i - мощность i-ой ступени графика нагрузки потребителей, МВт.
Графики изображены ниже (рисунки 6 - 8).
Рисунок 6 - График перетоков мощности через АТ1 и АТ2 для первого
варианта
Рисунок 7 - График перетоков мощности через АТ1 и АТ2 для второго
варианта
Рисунок 8 - График перетоков мощности через АТ1 и АТ2 для третьего
варианта
Продолжительность
использования наибольшей нагрузки
, ч/год:
|
,(25)
|
|
где Wгод - энергия, протекающая по
трансформаторам связи за год, определяемая по графику перетоков мощности
трансформаторов связи (рисунки 6 - 8), МВт·ч/год,
где: Рi - мощность i-ой ступени графика, МВт;
ti - время i-ой
ступени графика, ч.
Расчёт потерь электроэнергии в трансформаторах для первого варианта
схемы.
Потери электроэнергии в трансформаторах связи АТ1 и АТ2
Продолжительность использования наибольшей нагрузки
|
ч.
|
|
Продолжительность максимальных потерь АТ1 И АТ2:
ч.
Потери электроэнергии в автотрансформаторах связи:
МВт∙ч.
Потери электроэнергии в блочном трансформаторе Т3:
МВт∙ч.
|
Так как трансформаторы
Т1,Т2 работают параллельно, то необходимо учесть уменьшение потерь в обмотках
в 2 раза и увеличение потерь в стали в 2 раза. Потери электроэнергии в
трансформаторах связи Т1, Т2:
|
|
|
|
Суммарные потери электроэнергии для схемы №1:
Расчёт потерь электроэнергии в трансформаторах для второго варианта
схемы.
Потери электроэнергии в трансформаторах связи АТ1 и АТ2
Продолжительность использования наибольшей нагрузки
|
ч.
|
Продолжительность максимальных потерь АТ1 И АТ2:
ч.
|
Потери электроэнергии в
автотрансформаторах связи: МВт∙ч.
|
Потери электроэнергии в блочном трансформаторе Т3:
МВт∙ч.
Потери электроэнергии в трансформаторах связи Т1, Т2:
Суммарные потери электроэнергии для схемы №2:
Расчёт потерь электроэнергии в трансформаторах для третьего варианта
схемы.
По формуле (25) определяется продолжительность использования наибольшей
нагрузки автотрансформаторов по каждой обмотке:
ч.
.
Продолжительность максимальных потерь находится по формуле (23):
ч,
ч,
ч.
Потери
отдельных обмоток
, кВт, определяются по формулам:
(27)
(28)
. (29)
Потери
электроэнергии в автотрансформаторах связи:
Потери электроэнергии в трансформаторах Т1,Т2, как в предыдущих схемах:
Суммарные потери электроэнергии для схемы №3:
|
.
|
|
Стоимость
потерь электроэнергии по (20) равны:
Вариант 1
тыс.руб.
Вариант 2
тыс.руб.
Вариант3
тыс.руб.
Окончательно
дисконтированные издержки для различных вариантов схем определяются по (18):
Вариант 1
тыс.руб.
Вариант 2
тыс.руб.
Вариант
3
тыс.руб.
Т.к.
, то наиболее экономически целесообразным является
вариант структурной схемы №1.
1.6 Выбор и обоснование РУ всех
напряжений
Распределительное устройство 220 кВ
РУ 220 кВ имеет 4 присоединения, поэтому на нем применяется схема
"четырехугольник" Эта схема экономична (четыре выключателя на четыре
присоединения), обладает высокой надёжностью, позволяет производить опробование
и ревизию любого выключателя без нарушения работы ее элементов. Также
достоинством ее является использование разъединителей только для ремонтных
работ. К недостаткам схемы следует отнести более сложный выбор трансформаторов
тока, выключателей, разъединителей, установленных в кольце, так как в
зависимости от режима работы схемы ток, протекающий по аппаратам, меняется.
Распределительное устройство 110 кВ
При числе присоединений на РУ 110 кВ равном одиннадцати принимается схема
две системы сборных шин с обходной с установкой на каждом присоединении одного
выключателя. В данной схеме благодаря двум совмещённым шиносоединительному с
обходным выключателям отсутствуют случаи потери всех присоединений. На каждой
секции шин имеется свой обходной выключатель, что позволяет уменьшить ущерб от
наложения планового ремонта выключателя на одной, и аварийного отключения на
другой секциях(системе) шин.
Область применения данной схемы РУ ВН и РУ СН 110-220 кВ.
К недостаткам схемы можно отнести её дороговизну засчёт большого
количества выключателей и потерю двух третьих присоединений при аварийных
отказах секционного и шиносоединительных выключателей.
Генераторное распределительное устройство 6 кВ
Для схемы ГРУ 6 кВ с числом присоединений 44 принимается схема две
секционированных системы сборных шин. Применение данной схемы на ГРУ позволяет
снизить стоимость монтажа, широко применять механизацию и уменьшить время
сооружения РУ. Схема проста, наглядна, экономична и достаточно надёжна. На
каждую цепь необходим один выключатель.
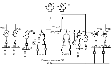
Схема распределительных устройств всех напряжений и связи между ними
показаны ниже (рисунок 9,10).
Рисунок 9 - Схемы распределительных устройств всех напряжений
Рисунок 10 - Схема собственных нужд проектируемой ТЭЦ
2. Расчет токов короткого замыкания,
ударных токов и тепловых импульсов
2.1 Расчет
параметров схемы замещения
Для расчета составляется схема замещения, изображенная ниже (рисунок 11).
Расчетная схема - однолинейная электрическая схема проектируемой ТЭЦ, в которую
включены все источники питания, трансформаторные связи, связь с энергосистемой.
Месторасположение точки КЗ выбирается таким образом, чтобы через оборудование
протекал наибольший ток КЗ, который и будет являться расчетным. Расчетное время
оценивается в зависимости от цели расчета. Расчетным видом КЗ принимается трехфазное
короткое замыкание.
За основную выбираем ступень напряжением U б1 = 110кВ, базисная мощность
Sб
= 1000 МВ·А.
Базисные напряжения ступеней:
;
Базисные токи ступеней:
;
;
;
/
Сопротивление
генераторов
определяется по формуле:
. (30)
;
.
ЭДС
генератора
вычисляется по выражению:
. (31)
;
.
Рассчитывается
сопротивление ЛЭП связи с системой
по
формуле:
, (32)
где
-удельное индуктивное сопротивление ЛЭП, принимается
равным
;
-длина
линии связи с системой,
;
.
Сопротивление
трансформаторов
определяется по формуле:
(33)
где
-напряжение короткого замыкания трансформатора, %.
Определяются
сопротивления трансформаторов:
Определяются
сопротивления реакторов:
Рассчитываются
сопротивления автотрансформаторов АТ1 и АТ2:
; (34)
;
; (35)
;
(37)
;
;
;
.
ЭДС
системы
вычисляется по формуле:
, (40)
где
-напряжение системы,
.
Сопротивление
системы:
(41)
Предварительный выбор секционного реактора по условию:
|
(42)
|
|
Выбирается
реактор РБДГ 10-2500-0.25У3:
Сопротивление
реактора
, о.е.:
|
(43)
|
|
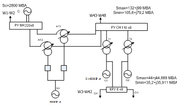
Расчетная схема и точки к.з. представлены на рисунке 11. Схема замещения приведена на рисунке 12.
Рисунок 11- Структурная схема рассчитываемой схемы
Рисунок 12 - Схема замещения исследуемого варианта структурной схемы ТЭЦ
2.2 Расчет
токов КЗ в точках К1-К8
Предварительно намечается установка элегазовых выключателей на РУ всех
напряжений.
Параметры выключателей:
, кВ - ВВГ-20-160/12500У3:
и
,
,
.
кВ
- ВЭК-110-40/2000У1:
,
,
,
.
кВ
- ВЭК-220-40/2000 У1:
,
,
,
.
Расчет токов
КЗ для точки К1.
Результаты расчета на ЭВМ для точки К1 представлены в таблице 6.
Результаты расчетов на ЭВМ для остальных точек представлены в приложении Б.
Таблица 6 - Короткое замыкание в точке К1
|
I3=1,2394
I2=1,0734 Z=0,0000+j0,7864
|
|
Номер ветви
|
Начало ветви
|
Конец ветви
|
Ток
|
Номер узла
|
Напряжение
|
|
1
|
0
|
1
|
2,0566
|
1
|
0,6443
|
|
2
|
1
|
2
|
2,0566
|
2
|
0,0000
|
|
3
|
2
|
3
|
1,2813
|
3
|
0,3494
|
|
4
|
2
|
3
|
1,2813
|
4
|
0,3846
|
|
5
|
3
|
4
|
0,2544
|
5
|
0,6309
|
|
6
|
4
|
5
|
0,2544
|
6
|
0,6309
|
|
7
|
4
|
5
|
0
|
7
|
0,6309
|
|
8
|
5
|
6
|
0,5088
|
8
|
0,3347
|
|
9
|
0
|
5
|
1,0268
|
9
|
0,2317
|
|
10
|
5
|
7
|
1,0268
|
10
|
|
11
|
3
|
8
|
0,4097
|
11
|
0,2317
|
|
12
|
8
|
9
|
0
|
12
|
0,6617
|
|
13
|
8
|
9
|
0
|
13
|
0,6617
|
|
14
|
9
|
10
|
0,4097
|
14
|
0,6617
|
|
15
|
9
|
0
|
0,4097
|
|
|
|
16
|
9
|
11
|
0,4097
|
|
|
|
17
|
3
|
12
|
0
|
|
|
|
18
|
12
|
13
|
0
|
|
|
|
19
|
0
|
12
|
0
|
|
|
|
20
|
12
|
14
|
0,4115
|
|
|
2.3
Определение ударных токов, периодических и апериодических составляющих токов
КЗ, расчёт тепловых импульсов
Расчет
производится для точки К1.
Определение
ударных токов
Ударный
ток КЗ
, кА:
|
,(44)
|
|
где
- ударный коэффициент, определяемый, о.е.;
-
базисный ток той ступени, где находится точка К1.
Генератор
G1,2:
;
Генератор
G3:
;
.
Система:
;
Суммарный ударный ток к.з.:
.
Определение
периодических и апериодических составляющих токов КЗ
Определяется
значение периодической составляющей от тока КЗ в момент
, с:
, (45)
где
собственное время отключения выключателя, с,
время
действия релейной защиты, с.
Принимается
,
0,04 с,
тогда:
0,04+0,01=0,05
c.
Периодическая
составляющая тока КЗ определяется двумя составляющими: от системы -
и от генераторов
, кА:
|
.(46)
|
|
Для системы:
кА.
Для
генераторов, не удаленных от места к.з.:
|
,(47)
|
|
где
- коэффициент затухания периодической составляющей.
Номинальный
ток генераторов:
.
Определяется удаленность точки к.з. от генераторов по условию:
.
Определяется удаленность точки к.з. от генератора G6:(48)
,
условие
выполняется, и к.з. в точке К1 для генератора G1 считается
удаленным.
Периодическая составляющая тока КЗ для G1:
.
От
остальных генераторов короткое замыкание в точке К1 считается также удаленным,
так как точка к.з. находится за двумя трансформаторами, поэтому:
Для
генератора G3:
;
Апериодическая
составляющая тока КЗ в момент времени
, кА:
|
,(49)
|
|
где
- момент времени, когда ток КЗ достигает своего
наибольшего значения, с.
Постоянные
времени приняты согласно /6, таблица 3.8/.
с,
Система:
Tас =0,06с;
Генератор
G1,2: Tаг =0,4с;
Генератор
G3: Tаг =0,4с;
.
Расчет
тепловых импульсов
Время
отключения выключателя равно:
;
.
Расчет
тепловых импульсов при удаленных КЗ (шины повышенного напряжения) производится
по следующей формуле, кА2∙с :
|
. (48)
(48)
|
|
кА2∙с.
При
неудалённых КЗ расчёт тепловых импульсов производится по следующим формуле:
, (49)
где
- интеграл Джоуля от периодической составляющей тока
к.з.,
;
-
интеграл Джоуля от апериодической составляющей тока к.з.,
.
Тепловой
импульс от периодической составляющей тока к.з.
,
:
(50)
где
- относительный интеграл Джоуля, о.е.;
-
относительный интеграл от действующего значения периодической составляющей тока
в месте к.з., обусловленной действием генератора, о.е.
Тепловой
импульс от апериодической составляющей тока к.з., 
:
(51)
Если
при определении интеграла Джоуля при неудалённых от генератора КЗ выполняется
соотношение
, то
можно
найти по следующей формуле:
. (52)
Таблица 7 - Расчет токов КЗ
|
Точка КЗ
|
Uб,
|
Iб,
|
Источник
|
IП0,
|
IП0 *
Iб ,
|
kуд
|
Та,
с
|
iуд,
|
Iп,
|
iа,
|
Вк,
|
|
кВ
|
кА
|
|
кА
|
кА
|
|
|
кА
|
кА
|
кА
|
кА2∙с
|
|
1
|
2
|
3
|
4
|
5
|
6
|
7
|
8
|
9
|
10
|
11
|
12
|
|
К1
|
220
|
2,761
|
Г1,2
|
0,1966
|
0,543
|
1,95
|
0,4
|
1,516
|
0,543
|
0,245
|
2,459
|
|
|
|
Г3
|
0,1877
|
0,518
|
1,95
|
0,4
|
1,447
|
0,518
|
0,234
|
|
|
|
|
С
|
0,9373
|
2,588
|
1,7
|
0,06
|
6,222
|
2,588
|
0,576
|
|
|
|
|
|
1,518
|
4,192
|
-
|
-
|
12,528
|
4,192
|
1,301
|
|
|
К2
|
110
|
5,249
|
Г1,2
|
0,2786
|
1,462
|
1,95
|
0,4
|
4,085
|
1,462
|
0,348
|
5,779
|
|
|
|
Г3
|
0,2605
|
1,367
|
1,95
|
0,4
|
3,819
|
1,367
|
0,325
|
|
|
|
|
С
|
0,4623
|
2,427
|
1,7
|
0,06
|
5,834
|
2,427
|
0,284
|
|
|
|
|
|
1,280
|
6,719
|
-
|
-
|
17,822
|
6,719
|
1,305
|
|
|
К3
|
6,026
|
95,810
|
Г1
|
0,4202
|
40,259
|
1,95
|
0,4
|
112,447
|
40,259
|
0,524
|
1053
|
|
|
|
С
|
0,3189
|
30,554
|
1,7
|
0,06
|
73,456
|
30,554
|
0,196
|
|
|
|
|
|
0,7392
|
70,813
|
-
|
-
|
185,904
|
70,813
|
0,72
|
|
|
К4
|
6,026
|
95,810
|
|
0,1207
|
11,564
|
1,9
|
0,1
|
32,3
|
11,564
|
0,151
|
28
|
|
К5
|
6,026
|
95,810
|
|
0,0904
|
8,661
|
1,9
|
0,1
|
24,191
|
8,661
|
0,113
|
16
|
|
К7
|
5,727
|
100,812
|
|
0,1120
|
11,291
|
1,9
|
0,1
|
31,536
|
11,291
|
0,14
|
27
|
|
К8
|
5,727
|
100,812
|
|
0,1463
|
14,749
|
1,9
|
0,1
|
41,194
|
14,749
|
0,183
|
46
|
|
К6
|
5,727
|
100,812
|
Г3
|
0,3936
|
37,711
|
1,95
|
0,4
|
105,329
|
37,711
|
0,491
|
929
|
|
|
|
С
|
0,2946
|
28,226
|
1,7
|
0,06
|
67,859
|
28,226
|
0,181
|
|
|
|
|
|
0,6942
|
65,936
|
-
|
-
|
173,188
|
65,936
|
0,672
|
|
3. Выбор
электрических аппаратов и токоведущих частей
.1 Предварительный выбор конструкции РУ
Для РУ 220 кВ принята схема "две четырёхугольник", для РУ 100
кВ - "две системы сборных шин с обходной", (обоснование - в пункте
1.6).
Расстояния от токоведущих частей до элементов РУ и между ними выбираются
исходя из класса напряжения РУ для обеспечения безопасности обслуживания.
Ошиновка ОРУ выполняется гибкими неизолированными сталеалюминевыми проводами
марки АС. Для крепления гибких шин предусматриваются порталы.
Кабели оперативных цепей, цепей управления, релейной защиты, автоматики и
воздухопроводы прокладывают в лотках из железобетонных конструкций без
заглубления их в почву или в металлических лотках подвешенных к конструкциям
ОРУ. Под силовыми трансформаторами предусмотрены маслоприемники, укладывается
слой гравия толщиной не менее 25 см. Все ОРУ ограждается. Воздушные выключатели
определяют необходимость наличия компрессорной установки. Для защиты ОРУ от
прямых ударов молнии на опорах установлены молниеотводы.
.2 Определение расчетных условий для выбора аппаратов и проводников по
продолжительным режимам работы
Продолжительный режим работы электротехнического оборудования - это
режим, продолжающийся не менее чем необходимо для достижения установившейся
температуры частей электроустановки при неизменной температуре окружающей среды
[2;212].
Расчетными токами продолжительного режима являются наибольший ток
нормального режима Iнорм, А,
и наибольший ток ремонтного или послеаварийного режима Iмах, А.
Определяются нормальные токи и токи наиболее тяжелых режимов для всех
присоединений, в которых выбираются проводники и аппараты.
Ток в нормальном режиме в цепи генератора:
Наибольший
ток нормального режима
, кА:
, (35)
, (36)
кА,
кА.
Ток
в цепи трансформаторов.
Токи
Т1, Т2 нормального и максимального режимов на стороне ВН и НН определяются, по
формуле:
(37)
кА.
кА.
Токи
утяжелённого режима для блочных трансформаторов определяются их номинальными
токами, а для трансформаторов связи допустимой перегрузкой в послеаварийном
режиме при выходе из строя одного из трансформаторов связи
, кА, по формуле
(38)
Максимальный
ток блочного трансформатора, так как он не может перегружаться равен
номинальному:
(39)
кА,
Цепь
линии. Для параллельно работающих линий ток нормального режима
, кА,
Для
линии 110 кВ,
Токи
утяжелённого режима для ЛЭП
, кА,
(41)
Для
n параллельных
линий 6 кВ, присоединенных к ветви сдвоенного реактора, ток нормального режима
, кА,
(42)
Ток
аварийного или ремонтного режима
, кА,
(43)
Для
сборных шин за расчетный ток принимается ток наиболее мощного присоединения.
Для РУ 220кВ и 6кВ наиболее мощными являются присоединения трансформаторов
связи. Для РУ 110кВ наиболее мощными являются присоединения блочных
трансформаторов. Для шин собственных нужд это пускорезервный реактор.
Ток
нормального режима пускорезервного реактора
, кА, на
стороне 6 кВ по формуле (37)
Пускорезервный
реактор не может быть нагружен мощностью больше номинальной, поэтому ток
наиболее тяжелого режима не будет превышать тока нормального режима, то есть
.
Ток
нормального режима пускорезервного реактора
, кА, на
стороне НН по формуле (37)
Результаты расчёта токов по продолжительным режимам работы представлены в
таблице 8.
Таблица 8 - Значения токов для продолжительных режимов.
|
Тип оборудования
|
 
|
|
|
|
кВ
|
кА
|
кА
|
|
Генератор.
|
6
|
7,217
|
7,597
|
|
Блочный трансформатор Т3
|
110
|
0,42
|
0,42
|
|
Трансформаторы Т1,Т2
|
110
|
0,42
|
0,588
|
|
6
|
7,331
|
10,263
|
|
Трансформаторы связи Т5,Т6
|
220
|
0,121
|
0,127
|
|
110
|
0,249
|
0,262
|
|
ЛЭП 110 кВ.
|
110
|
0,115
|
0,138
|
|
ЛЭП 6 кВ.
|
6
|
0,101
|
0,112
|
|
Сборные шины
|
220
|
0,249
|
0,262
|
|
110
|
0,42
|
0,588
|
|
6
|
7,331
|
10,263
|
.3 Выбор выключателей и разъединителей
При выборе зависимость параметров, то допустимо производить выбор
выключателей по важнейшим параметрам:
По напряжению установки:
. (44)
По
длительному току:
;
. (45)
По
отключающей способности на симметричный ток отключения:
. (46)
где
- номинальный отключаемый ток выключателя, кА, по[1].
На
возможность отключения апериодической составляющей тока к.з.:
, (47)
где
- номинальное допускаемое значение апериодической
составляющей в отключаемом токе для времени τ, кА;
-
номинальное значение относительного содержания апериодической составляющей в
отключаемом токе, по [1].
Если
условие
соблюдается, а
, то
допускается проверку по отключающей способности производить по полному току
к.з.:
. (48)
На электродинамическую стойкость:
, (49)
, (50)
где
- действующее значение предельного сквозного тока
к.з., кА, по [1];
-
амплитудное значение предельного сквозного тока к.з., кА, по [1].
На
термическую стойкость:
, (51)
где
- предельный ток термической стойкости, кА, по [1];
-
длительность протекания тока термической стойкости, с, по [1].
Выбор
разъединителей производится:
По
напряжению установки:
. (52)
По длительному току:
;
.
По электродинамической стойкости:
,
,
где
- действующее значение предельного сквозного тока
к.з., кА, по [1];
-
амплитудное значение предельного сквозного тока к.з., кА, по [1].
По
термической стойкости:
,
где
- предельный ток термической стойкости, кА, по [1];
-
длительность протекания тока термической стойкости, с, по [1].
В современной практике принято использовать при напряжении ниже 330 кВ
использовать масляные и маломасляные выключатели РУ-220 кВ
На напряжение 220 кВ выбирается выключатель ВЭК-220-40/2000У1 и
разъединитель РНДЗ-1-220/630 Т1 по [1] и проверяются по приведенной выше
методике. Результаты проверки приведены в таблице 9.
Таблица 9 - Выбор выключателей и разъединителей на напряжение 220 кВ
|
Расчетные данные
|
Каталожные данные
|
|
ВЭК-220-40/2000У1
|
РНДЗ-1-220/630 Т1
|
|
Uуст=220 кВ
|
Uном = 220 кВ
|
Uном = 220 кВ
|
|
Iнорм=249А
|
Iном= 2000 А
|
Iном = 630 А
|
|
Imax=262
А
|
Iном= 2000 А
|
Iном = 630 А
|
|
Iпt =4,192
кА
|
Iоткл ном = 40
кА
|
|
|
iаt =1,301 кА
|
iа ном = = 14,142 кА
|
|
|
Iпо=4,192 кА
|
Iдин = 40 кА
|
Iдин =
100 кА
|
|
iуд=12,528 кА
|
iдин = 100 кА
|
iдин = 100 кА
|
|
Вк=2,459 кА/с2
|
Вк = 402 ·2
= 3200 кА/с2
|
Вк = 402 ·3
= 4800 кА/с2
|
РУ-110 кВ
На напряжение 110 кВ выбирается выключатель ВЭК-110-40/2000У1 и
разъединитель РНДЗ-1-110/630У1 по [1] и проверяются по приведенной выше
методике. Результаты проверки приведены в таблице 10.
Таблица 10 - Выбор выключателей и разъединителей на напряжение 35 кВ
|
Расчетные данные
|
Каталожные данные
|
|
ВЭК-110-40/2000У1
|
РНДЗ-1-110/630У1
|
|
Uуст=110 кВ
|
Uном = 110 кВ
|
Uном = 110 кВ
|
|
Iнорм=420
А
|
Iном=
2000 А
|
Iном = 630 А
|
|
Imax=588 А
|
Iном =
2000 А
|
Iном = 630 А
|
|
Iпt =6,719
кА
|
Iоткл ном = 40
кА
|
|
|
iаt =1,305кА
|
iа ном = = 14,142 кА
|
|
|
Iпо=6,719 кА
|
Iдин = 40 кА
|
Iдин = 80
кА
|
|
iуд=17,822 кА
|
iдин = 100 кА
|
iдин = 80 кА
|
|
Вк=5,779 кА/с2
|
Вк = 402 ·2
= 3200 кА/с2
|
Вк = 31,52 ·4
= 3969 кА/с2
|
РУ-6 кВ
На напряжение 6 кВ выбирается выключатель ВВГ-20-160/12300У3 и
разъединитель РВП-20/12500У3 по [1] и проверяются по приведенной выше методике.
Результаты проверки приведены в таблице 11.
Таблица 11 - Выбор выключателей и разъединителей на напряжение 6 кВ
|
Расчетные данные
|
Каталожные данные
|
|
ВВГ-20-160/12500У3
|
РВП-20/12500У3
|
|
Uуст=6,3 кВ
|
Uном = 20 кВ
|
Uном = 20 кВ
|
|
Iнорм=
7331 А
|
Iном=
12500 А
|
Iном = 12500 А
|
|
Imax=10263 А
|
Iном =
12500 А
|
Iном = 12500 А
|
|
Iпt =70,813
кА
|
Iоткл ном = 160
кА
|
|
|
iаt =0,72 кА
|
iа ном = = 56,569 кА
|
|
|
Iпо=70,813 кА
|
Iдин = 160 кА
|
Iдин =
490 кА
|
|
iуд=186 кА
|
iдин = 410 кА
|
iдин = 490 кА
|
|
Вк=1053 кА/с2
|
Вк = 1602 ·4
= 102 400 кА/с2
|
Вк = 1802 ·4
= 129 600 кА/с2
|
Система собственных нужд.
Выключатели в системе СН ВЭ-6-40-1600УЗ выбирается по [1] и проверяются
по приведенной выше методике. Результаты проверки приведены в таблице 16.
Таблица 12 - Выбор выключателей и разъединителей для системы собственных
нужд
|
Расчетные данные
|
Каталожные данные
|
|
ВВГ-20-160/12500У3
|
|
Uуст=6,3 кВ
|
Uном = 20 кВ
|
|
Iнорм= 101 А
|
Iном=
12500 А
|
|
Imax=106
А
|
Iном =
12500 А
|
|
Iпt =11,291
кА
|
Iоткл ном = 160
кА
|
|
iаt =0,14 кА
|
iа ном = = 56,569 кА
|
|
Iпо=11,291 кА
|
Iдин = 160 кА
|
|
iуд=31,536
кА
|
iдин = 410 кА
|
|
Вк=27 кА/с2
|
Вк = 1602 ·4
= 102 400 кА/с2
|
Таким образом, выбранные выключатели удовлетворяют всем необходимым
условиям, поэтому они могут быть приняты к установке на проектируемой
электростанции.
3.4 Выбор реакторов
Реакторы выбираются по номинальным напряжению, току и индуктивному
сопротивлению.
К
установке на линиях принимаются выключатели ВЭ-6-40/1600У3 с
Намечается
на секцию ГРУ сдвоенный реактор серии РБСГ на номинальное напряжение 10 кВ с
номинальным током ветви 1600 А. Линии распределены по 10 на каждую ветвь
реактора. Таким образом, максимальный ток в одной ветви
, кА,
Результирующее
сопротивление цепи КЗ
, Ом, при отсутствии реактора
(53)
Требуемое
сопротивление цепи КЗ
, Ом, из условия обеспечения номинальной отключающей
способности выключателя
(54)
Требуемое
сопротивление реактора
, Ом, для ограничения тока КЗ
(55)
Выбирается
окончательно реактор РБСГ-10-2
1600-0,14У3
с параметрами:
кВ,
А,
Ом,
кА.
Результирующее
сопротивление цепи КЗ
, Ом, с учетом реактора
(56)
Фактическое
значение периодической составляющей тока КЗ
, кА, за
реактором
(57)
Проверка
стойкости реактора в режиме КЗ.
Электродинамическая
стойкость. Ударный ток КЗ
, кА,
(58)
Условие
электродинамической стойкости
, кА,
кА>
кА
выполняется.
Термическая
стойкость. Условие термической стойкости
, кА2·с,
кА2·с
выполняется.
Остаточное
напряжение на шинах ГРУ при КЗ за реактором
, %,
(59)
Потеря
напряжения
, %, при протекании максимального тока в нормальном
режиме работы
(60)
Выбранный
реактор удовлетворяет всем предъявляемым требованиям.
Проверка
секционного реактора.
Необходимо
проверить принятый секционный реактор РБДГ 10-4000-0,18У3.
Проверка
стойкости реактора в режиме КЗ
Выбранный
реактор обладает необходимой стойкостью в режиме КЗ.
Проверка
пускорезервного реактора собственных нужд.
Необходимо
проверить принятый реактор РБ 10-630-0,25У3.
Проверка
стойкости реактора в режиме КЗ
Выбранный
реактор обладает необходимой стойкостью в режиме КЗ.
Проверка
реакторов собственных нужд.
Необходимо
проверить принятый реактор РБ 10-400-0,35У.
Проверка
стойкости реактора в режиме КЗ
Выбранный
реактор обладает необходимой стойкостью в режиме КЗ.
.5 Выбор шин,
токопроводов, изоляторов
Выбор сборных шин 220 кВ
Так как сборные шины по экономической плотности тока не выбираются,
принимается сечение по допустимому току при максимальной нагрузке на шинах,
равной току наиболее мощного присоединения, в данном случае автотрансформатора
связи:
Imax = Iном = 598 А.
Принимается провода АС -400/51, Iдоп = 825 А.
Проверка по максимальному току производится по условию:
Iдоп
> Imax; (68)
А > 598 А.
Условие выполняется.
Проверка по условиям коронирования. Учитывая, что на ОРУ 220 кВ
расстояние между проводами меньше, чем на воздушных линиях, проводится
проверочный расчет.
Начальная критическая напряженность Ео, кВ/см:
Ео=30,3ЧЧmЧЧ(1+0,299/
), (69)
где
m - коэффициент, учитывающий шероховатость поверхности, 0,82;о -
радиус провода в см.
Напряженность Е ,кВ/см, вокруг расщепленного провода:
Е=k
, (70)
где
Дср - среднее геометрическое расстояние между проводами (при расположении фаз
по вершинам равностороннего треугольника Дср=Д);
n-количество
расщепленных проводов в фазе.
. (71)
Эквивалентный
радиус
,см:
. (72)
Условие некоронирования:
1,07ЧЧЕ
0,9ЧЧЕо; (73)
Ео=30,3ЧЧ0,82ЧЧ(1+0,299/
)=26,263 кВ/см;
;
Е=
,07ЧЧ2,797
0,9ЧЧ26,263;
,048
23,637 ;
условие
выполняется, таким образом провод АС-400/51 по условиям коронирования проходит.
Проверка на термическое действие тока к.з. не производится , так как шины
выполнены голым проводом на открытом воздухе.
Выбор гибких шин от выводов высшего напряжения автотрансформаторов связи
до ОРУ 500кВ
Токоведущие части от выводов 220 кВ автотрансформаторов связи до сборных
шин выполняются гибкими проводами, сечение которых выбирается по экономической
плотности тока:
(74)
где
jэ = 1-
экономическая плотность тока для Тмах >5000 ч, А/мм2;
.
Принимается
провод АС-400/51 диаметром d = 27,5 мм и допустимым током на открытом воздухе Iдоп = 850 А.
Провода
проверяются по допустимому току:
Iнорм ≤ Iдоп;
<
850.
Imax ≤ Iдоп;
<
850.
Проверка
на термическое действие тока КЗ не производится, так как токоведущие части
выполнены голыми проводами на открытом воздухе.
Проверка
по условиям коронирования рассчитана выше.
Выбор
сборных шин 110 кВ
Сечение
сборных шин принимается по допустимому току при максимальной нагрузке на шинах
(таблица 9):
Imax
= 1176 А.
Принимается
2 провода АС-500/27 диаметром d = 29,4 мм и допустимым током на открытом воздухе Iдоп = 960 А.
Фазы
расположены горизонтально на расстоянии 400 см друг от друга.
Проверка
шин на схлестывание не производится, так как Iп,0 = 19,279 кА < 20 кА.
Проверка
на термическое действие тока КЗ не производится, так как шины выполнены голыми
проводами на открытом воздухе.
Проверка по максимальному току:
·960=1920 > 1176 А.
Условие выполняется.
При напряжении 110 кВ необходима проверка по условиям коронирования.
Начальная
критическая напряженность электрического поля
, кВ/см:
кВ/cм;
;
;
см.
.
Напряженность
электрического поля около поверхности расщепленного провода:
Е=
Условие
проверки:
;
.
Таким
образом, провод 2хАС-500/27 по условиям короны проходит.
Ошиновка
110 кВ
Токоведущие
части от выводов 110 кВ автотрансформаторов связи до сборных шин выполняются
гибкими проводами, сечение которых выбирается по экономической плотности тока.
Экономическое
сечение проводника по формуле:
мм2,
где
jэ = 1 -
экономическая плотность тока для Тmах >5000 ч, А/мм2.
Принимается
2 провода АС-500/27 диаметром d = 29,4 мм и допустимым током на открытом воздухе Iдоп = 960 А.
Провода
проверяются по допустимому току
Iнорм ≤ Iдоп;
Imax ≤ Iдоп;
<
1920.
Проверка
на термическое действие тока КЗ не производится, так как токоведущие части
выполнены голыми проводами на открытом воздухе.
Проверка
по условиям коронирования рассчитана выше.
.6
Выбор жестких шин, токопроводов и изоляторов на напряжение 10 кВ
На
проектируемой ТЭЦ в блоках генератор - трансформатор участки от генераторов до
трансформаторов, отпайки к ТСН и к реакторам на ГРУ выполняются комплектным
пофазно-экранированным токопроводом (КЭТ). По типу генератора выбирается КЭТ
типа ТЭНЕ-20-11250-400УХЛ1,Т1.
Параметры
КЭТ:
номинальное напряжение, кВ:
турбогенератора 20;
номинальный ток, А:
турбогенератора 6875;
токопровода 11250;
Электродинамическая стойкость токопровода, кА 400;
КЭТ проверяется по максимальному току и динамической
устойчивости по условиям:
Imax < Iном, (75)
< 11250.
iу < iдин, (76)
,577 < 400.
Условия проверки по максимальному току и
динамической устойчивости выполняется.
Таким образом, КЭТ проходит по термической и динамической стойкости.
Выбор
шин на ГРУ производится по допустимому току. Наибольший ток в цепи сборных шин
равен
Принимаются алюминиевые шины коробчатого сечения
2(200×90×10)
мм2,
А.
Проверка
сборных шин на термическую стойкость.
Условие
проверки шин на термическую стойкость
. (77)
Минимальное
сечение по условию термической стойкости, мм2:
где
- функция, А×с1/2/мм2,
для алюминиевых шин С = 91 А×с1/2/мм2;
-
значение теплового импульса.
Условие
проверки на термическую стойкость выполняется:
.
Проверка
сборных шин на механическую прочность.
Напряжение
в шинах при расположении их в вершинах прямоугольного треугольника, Мпа:
Условие
механической прочности выполняется.
Выбор
изоляторов.
Выбирается
опорный изолятор ИО-10-30,00У3. Максимальная сила, действующая на изгиб, Н:
Поправка
на высоту коробчатых шин:
Н <
Н, таким образом, изолятор ИО-10-30,00У3 проходит по
механической прочности.
Выбирается
проходной изолятор ИП-10/8000-4250У2.
Проверка
на механическую прочность
Н <
Н.
3.7 Выбор
измерительных трансформаторов тока
Трансформаторы тока устанавливаются во всех основных цепях. В РУ
устанавливаются на каждом выключателе; в обмотках автотрансформатора и на
стороне ВН блочного трансформатора. В блоке генератор-трансформатор
трансформаторы тока устанавливают на стороне НН блочного трансформатора и
встраиваются в комплектный токопровод.
Выбирается трансформатор тока для присоединения измерительных приборов в
цепи трансформатора собственных нужд (таблица 12).
Таблица 12 - Данные измерительного ТТ ТЛП-10-1
|
Расчетные данные
|
Условие выбора
|
ТЛП-10-1
|
|
Uуст=6,3 кВ
|
|
Uном=10 кВ
|
|
Imax=1,467 кА
|
Iном=1-5кА
|
|
|
Вк=123,923кА2×с
|
I2тер×tтер=1600 кА2×с
|
|
|
Iуд=70,799кА
|
Iдин=100кА
|
|
Для проверки трансформатора тока по вторичной нагрузке, намечают типы и
количество измерительных и регистрирующих приборов. Определяется нагрузка по
фазам для наиболее загруженного трансформатора тока (таблица 13).
Таблица 13 - Вторичная нагрузка трансформаторов тока (ТЛП-10-1)
|
Прибор
|
Тип
|
Нагрузка фазы, ВА
|
|
|
А
|
В
|
С
|
|
Амперметр
|
Э-335
|
0,5
|
-
|
-
|
|
Ваттметр
|
Д-335
|
0,5
|
-
|
0,5
|
|
Счетчик
|
САЗ-И681
|
2,5
|
-
|
2,5
|
|
Итого:
|
|
3,5
|
-
|
3
|
Наибольшая нагрузка приходится на трансформатор фазы А.
Сопротивление
приборов
, Ом:
|
,(78)
|
|
где
- мощность, потребляемая приборами, В·А;
-
вторичный номинальный ток прибора, А;
-
сопротивление соединительных проводов, Ом.
Ом.
Допустимое
сопротивление соединительных проводов
, Ом:
|
,(79)
|
|
где
- вторичная нагрузка трансформатора тока, Ом;
-
переходное сопротивление контактов, Ом.
Ом.
Провода
с медными жилами применяются во вторичных цепях основного и вспомогательного
оборудования мощных электростанций с агрегатами 100 МВт и более. Исходя из
мощности генераторов (100 МВт), принимается в качестве материала проводников
контрольного кабеля медь с удельным сопротивлением
.
Сечение
соединительных проводов
, мм2:
|
,(80)
|
|
где r - удельное
сопротивление материала провода, Ом×мм2/м.
,
- для присоединений трансформаторов с.н. блочных
электростанций принимается 25 м.
Принимаются многожильные контрольные кабели с полихлорвиниловой изоляцией
с медными жилами марки ВВГ, стандартное сечение 4 мм2.
Остальные трансформаторы тока выбираются по условию: Iном1>Imax.
Выбранные трансформаторы тока и их параметры сведены в таблице 14.
Таблица 14 - Параметры
трансформаторов тока
|
Место установки
|
Тип ТТ
|
Imax, А
|
I1ном, А
|
|
Комплектный токопровод
|
ТШВ-15-8000/5
|
7237
|
8000
|
|
Блочные трансформаторы : ВН
|
ТВТ 110-I-1000/5
|
660
|
1000
|
|
Цепь генератора
|
ТШВ-15-8000/5
|
7237
|
8000
|
|
Автотрансформаторы связи:
|
ВН СН НН
|
ТВТ500 ТВТ110
ТШВ-15-8000/5
|
404 1670 7237
|
1500 2000 8000
|
|
ТСН
|
ТЛП-10-1
|
1467
|
1000-5000
|
|
ОРУ 110 кВ
|
ТВТ 110-I-2000/5
|
1670
|
200
|
|
ОРУ 500
кВ
|
SKF-550
|
404
|
50-5000
|
|
ЛЭП 10 кВ ЛЭП
110 кВ
|
ТЛ-10 ТФЗМ 110Б-I-У1
|
238 384
|
400 400
|
|
|
|
|
|
|
.8 Выбор измерительных трансформаторов
напряжения
Трансформаторы напряжения (ТН) устанавливаются для разделения цепи
высокого и низкого напряжения, для расширения предела измерения по напряжению в
цепях переменного тока , для безопасности обслуживающего персонала, для
подключения приборов автоматики, блокировки, сигнализации, контроля. ТН
устанавливаются на каждой системе шин и секции сборных шин, которые могут
работать раздельно, также подключаются к КЭТ. В сети с изолированной нейтралью
ТН обеспечивает контроль изоляции с помощью обмотки соединенной в
"разомкнутый треугольник". Выбор ТН выполняется для системы сборных
шин 110 кВ.
По
условию выбирается ТН типа НКФ-110-83У1 с параметрами Sном =
400 ВЧЧА; Uном 1 =110000/
В; Uном
осн.2 = 100/
В; Uном доп.2 = 100/3 В; схема
соединения: 1/1/1-0-0 .
£ 110 кВ.
Вторичная
нагрузка ТН - в таблице 14.
Таблица
14 - Вторичная нагрузка ТН
|
Прибор
|
Тип
|
Количество
|
Общая потребляемая мощность
|
|
|
|
Р, Вт
|
Q, ВАр
|
|
Вольтметр
|
Э-335
|
2
|
4
|
|
|
Ваттметр
|
Д-335
|
12
|
36
|
|
|
Варметр
|
Д-335
|
10
|
30
|
|
|
Счетчик активной энергии
|
И-680
|
9
|
36
|
87,3
|
|
Счетчик реактивной энергии
|
И-673
|
8
|
48
|
116
|
|
Вольтметр регистрирующий
|
Н-344
|
1
|
10
|
|
|
Ваттметр регистрирующий
|
Н-348
|
1
|
20
|
|
|
Частотомер
|
Э-372
|
1
|
3
|
|
|
Итого:
|
|
|
187
|
203,3
|
Вторичная
нагрузка ТН секции 110 кВ,
:
; (81)
.
Условие
проверки по загруженности вторичной обмотки для работы ТН с заданным классом
точности выполняется
; (82)
.
Для остальных цепей ТН выбираются аналогично, результаты в таблице 15.
Таблица 15 - Параметры ТН
|
Место подключения
|
Тип ТН
|
Номинальное напряжение, кВ
|
|
КЭТ
|
3´ЗНОЛ.06-10У3
|
10
|
|
ГРУ
|
3´ЗНОЛ.06-10У3
|
10
|
|
ОРУ 110 кВ
|
3´НКФ-110-83У1
|
110
|
|
РУ 500 кВ
|
3´НКФ-500-78У1
|
500
|
|
Цепи с.н.
|
3´ЗНОЛ.06-6У3
|
6
|
3.9 Выбор ограничителей перенапряжения
Ограничители перенапряжения выбираются по типу и номинальному напряжению.
ОРУ 500 кВ: ОПН-500ХЛ1;
ОРУ 110 кВ: ОПН-110ХЛ1;
ГРУ 10 кВ: ОПН-РС/TEL
10/12,7 УХЛ1.
4. Разработка конструкции РУ
В качестве ОРУ 110 кВ окончательно принимается типовая схема "две
рабочие системы сборных шин с обходной системой сборных шин" с одним
выключателем на присоединение. Системы сборных шин и ошиновка ОРУ 110 кВ выполняются
гибкими проводами марки АС. Выключатели, устанавливаемые на данном ОРУ -
элегазовые, разъединители - горизонтально-поворотного типа. Для крепления
гибких шин предусматриваются порталы. Расстояния между токоведущими частями и
от них до различных элементов РУ выбираются в соответствии с требованиями ПУЭ.
Расстояние между точками подвеса проводников равно 3 м, шаг ячейки - 9 м. В ОРУ
предусмотрено однорядное расположение выключателей ВЭК-110-40/2000У1. Для
проезда механизмов и приспособлений, необходимых при обслуживании ОРУ
предусматривается дорога вдоль выключателей. ОРУ 110 кВ имеет 11 присоединений
(шесть линий, один блочный трансформатор, два автотрансформатора связи,два
трансформатора связи ГРУ) и 13 ячеек с выключателями (ячейки присоединений, ячейка
совмещённых обходного и шиносоединительного). По периметру ОРУ ограждается,
расстояние до ограждения два метра с каждой стороны.
В качестве ОРУ 220 кВ окончательно принимается схема «четырехугольник»,
выполненная двухрядным шахматным расположением выключателей с целью поэтапного
расширения схемы ОРУ. Применение данной компоновки обусловлено
целесообразностью строительства ОРУ по условиям рельефа площадки ТЭЦ наименьшей
ширины и условиями выводов отходящих ВЛ. Кроме того, в этой компоновке
расширение ОРУ осуществляется с сохранением основного оборудования на местах
его первоначальной установки и без отключения какой-либо цепи даже на время
производства подключения вновь установленного оборудования. Гибкие шины и
ошиновка выполняются проводами марки АС. Выключатели, устанавливаемые на данном
ОРУ - элегазовые, разъединители - горизонтально-поворотного типа. ОРУ 220 кВ
имеет четыре присоединения (две линии, два автотрансформатора связи).
В качестве ЗРУ 6 кВ окончательно принимается генераторное
исполнение РУ .Для питания нагрузки используется схема "одна
секционированная система сборных шин". Ячейки кабельных линий 6 кВ
выполняются шкафами с выкатными тележками серии К - 63 укомплектованными
воздушными выключателями типа ВВГ-20-160/12500У3 с номинальным током 12500 А. В
данных шкафах применяются ТТ типа ТЛ.
Заключение
В данном курсовом проекте была разработана электрическая часть ТЭЦ,
которая включает в себя генераторы, трансформаторы, распределительные
устройства 220 кВ, 110 кВ и ГРУ 6 кВ.
Распределительные устройства 220 , 110 кВ выбраны стационарного типа, что
облегчает строительство, а также в перспективе их расширение. Связь с системой
осуществляется по 2 линиям 500 кВ, а связь между РУ 220 кВ и 110 кВ - через
автотрансформаторы.
По результатам расчетов токов короткого замыкания были получены значения
ударного тока, периодической и апериодической составляющих тока и значения
теплового импульса. Исходя из полученных значений были выбраны коммутационные
аппараты, токоведущие части и изоляторы на ОРУ. Все выбранные элементы являются
стандартными и находятся в настоящее время в производстве.
При выборе главной схемы электрических соединений станции, выборе
оборудования, а также при разработке конфигурации распределительных устройств
были учтены такие факторы, как надежность снабжения электроэнергией,
экономичность, ремонтопригодность, безопасность обслуживания, удобство
эксплуатации.
Спроектированная электрическая станция отвечает требованиям "Норм
технологического проектирования" и "Правил устройства электроустановок".
Библиографический список
1. Рожкова
Л. Д. Электрооборудование станций и подстанций [Текст]: учебник для техникумов/
Л.Д. Рожкова, В.С. Козулин. - М.: Энергоатомиздат,1987. - 648 с.
2. Рожкова
Л.Д. Электрооборудование станций и подстанций [Текст]: учебник для
средне-специального образования/ Л.Д. Рожкова, Л.К. Корнеева, Т.В. Чиркова. -
М.: Академия,2004. - 448 с.
. Васильев
А.А. Электрическая часть станций и подстанций [Текст]: учебник для вузов/ А.А.
Васильев, И.П. Крючков, Е.Ф. Наяшкова и др. - М.: Энергоатомиздат, 1990. - 576
с.
. Неклепаев,
Б.Н. Электрическая часть электростанций и подстанций [Текст]: справочные
материалы для курсового и дипломного проектирования/ Б.Н. Неклепаев, И.П.
Крючков.-М.: Энергоатомиздат, 1989.-605с.
. Двоскин,
Л.И. Схемы и конструкции распределительных устройств [Текст]: справочник для
проектирования электрических станций/ Л.И. Двоскин-3-е изд., испр. и доп. -М.:
Энергоатомиздат, 1985.-240с.
. Васюра,
Ю.Ф. Расчеты параметров режимов трехфазного короткого замыкания [Текст]:
Учебное пособие. - Киров, изд. Кировский облкомстат, 2004. - 145 с.
Приложение
Расчет токов короткого замыкания на ЭВМ
Рисунок Б.1 - Расчёт токов КЗ для точки К1
Рисунок Б.2 - Расчёт токов КЗ для точки К2
Рисунок Б.3 - Расчёт токов КЗ для точки К3
Рисунок Б.4 - Расчёт токов КЗ для точки К4
Рисунок Б.5 - Расчёт токов КЗ для точки К5
Рисунок Б.6 - Расчёт токов КЗ для точки К6
Рисунок Б.7 - Расчёт токов КЗ для точки К7
Рисунок Б.8 - Расчёт токов КЗ для точки К8
Рисунок Б.9 - Исходные данные для расчётов токов КЗ