Низковольтное комплектное устройство (НКУ)
ФГБОУ
ВПО
НАЦИОНАЛЬНЫЙ
ИССЛЕДОВАТЕЛЬСКИЙ УНИВЕРСИТЕТ
МОСКОВСКИЙ
ЭНЕРГЕТИЧЕСКИЙ ИНСТИТУТ
КАФЕДРА
ЭЛЕКТРИЧЕСКИХ И ЭЛЕКТРОННЫХ АППАРАТОВ
«Низковольтное
комплектное устройство (НКУ)»
Расчетно-пояснительная
записка
к курсовому
проекту по курсу:
«Электрические
и электронные аппараты»
Выполнил: Пиканин В.М.
Группа ЭЛ-01-11
Москва 2013
Оглавление
Исходные
данные к курсовому проекту
1.
Предварительный расчет
1.1
Расчет параметров трансформатора
1.2
Расчет параметров двигателя
1.3
Выбор кабелей
1.4
Расчет токов КЗ
2.
Выбор аппаратов защиты и управления по промышленным каталогам ABB
2.1
Список аппаратов, необходимых для выполнения КП
2.1.1
Выбор автоматического выключателя QF2-4
2.1.2
Выбор УЗО FD2-4
2.1.3
Выбор автоматического выключателя с электромагнитным расцепителем (QF1)
2.1.4
Выбор контактора(КМ) и теплового реле (КК)
2.1.5
Выбор автоматического выключателя QF
2.1.6
Выбор выключателя нагрузки QS0
2.1.7
Выбор автоматического выключателя QF11
2.1.8
Выбор автоматического выключателя QF10
2.1.9
Выбор кнопок управления SB1, SB2
3.
Выбор клемников
3.1
Выбор клемников соединяющих QF2-QF4 с нагрузкой
3.2
Выбор клемников соединяющих FD2-FD4 с нагрузкой
3.3
Выбор клемников соединяющих контактор с двигателем и РЕ провод двигателя
3.4
Выбор распределительного блока
4.
Выбор корпуса НКУ и комплектующих
5.Чертеж
полной однолинейной схемы с указанием точек КЗ и выбранных электрических
аппаратов
6.
Времятоковая характеристика аппаратов защиты
7.
Заказная спецификация
Выводы
по работе
Исходные данные к курсовому проекту
Общая радиальная схема электроснабжения
Номер схемы защиты и управления АД: 1
Номер варианта схемы нагрузки: 3
Рис.1
Данные для предварительных расчётов
|
Мощность
питающего трансформатора, S, кВА
|
250
|
|
Номинальное
линейное напряжение, Uном.л, кВ
|
0,4
|
|
Потери
в меди, Pcu, кВт
|
4,1
|
|
Напряжение
КЗ,Uк %
|
4,5
|
|
Длины
соединительных кабелей, м
|
l0
|
70
|
|
l1
|
40
|
|
l2-l7
|
25
|
|
№
двигателя
|
1+17=18
|
|
Номер
схемы защиты и управления АД
|
1
|
|
Номер
варианта схемы нагрузки
|
3
|
|
Номинальные
токи нагрузки I2-I4, A
|
19
|
|
Номинальные
токи нагрузки I5-I7, A
|
-
|
|
№
двигателя
|
18
|
|
Мощность
двигателя, кВт
|
11
|
|
Тип
|
A132M2
|
|
КПД,
%
|
88
|
|
cos
f
|
0,88
|
|
Кратность
пускового тока
|
7,5
|
1. Предварительный расчет
.1 Расчет параметров трансформатора
) Полное сопротивление трансформатора Zтр:
)Номинальный ток трансформатора Iном.тр:
3)Активное сопротивление
трансформатора:
)Реактивное сопротивление
трансформатора находится из формулы полного сопротивления:
)Ток короткого замыкания на зажимах
трансформатора Iкз.тр:
;
.2 Расчет параметров двигателя
)Номинальный ток двигателя:
2) Пусковой ток двигателя:
Iп.дв. = 7,5∙21 = 154 А
)
Ударно-пусковой ток двигателя:
1.3
Выбор кабелей
Суммарный ток в кабеле L0:
I0
= I2 + I3 + I4 + Iном.дв.
= 19 + 19 + 19 + 21 = 78 А
При выборе кабеля воспользуемся
таблицей 1.3.6 ПУЭ
Берем значение длительно-допустимого
тока с запасом 25-30% относительно полученных токов в кабелях:
Таблица 1.
|
Токи
в кабелях
|
Сечения
кабеля
|
Длит.
допустимые токи
|
|
I2= 19 А
|
3
х 2,5 мм2
|
Iдл.доп.2=
25 А
|
|
I3=
19 А
|
3
х 2,5 мм2
|
Iдл.доп.3=
25 А
|
|
I4=
19 А
|
3
х 2,5 мм2
|
Iдл.доп.4=
25 А
|
|
Iном.дв.=
21 А
|
3
х 4 мм2 (фазы) 1 х 4 мм2 (нейтраль)
|
Iдл.доп.1=
35 А
|
|
I0=
78 А
|
3
х 25 мм2 (фазы) 1 х 25 мм2 (нейтраль)
|
Iдл.доп.0=
95 А
|
Таблица 2.
|
Удельные
сопротивления
|
|
rуд
|
Ом
|
|
При
- 2,5мм2
|
9,18
|
|
При
- 4 мм2
|
5,75
|
|
При
- 25мм2
|
0,916
|
.4 Расчет токов К.З.
Для расчета тока К.З. предварительно посчитаем
сопротивление кабелей:

мОм

мОм

мОм

мОм
Таблица 3.
|
Удельные
сопротивления
|
|
xуд
|
Ом
|
|
При
- 2,5мм2
|
0,097
|
|
При
- 4 мм2
|
0,091
|
|
При
- 25мм2
|
0,076
|

мОм

мОм

мОм

мОм

мОм

мОм
Рассчитаем короткие замыкания в
точках 1-3 (рис.1)
В точке 0
Таблица 4.
|
Сопротивление
аппаратов:
|
|
rаQF10
|
13*10-6
Ом
|
rкз0=rc+rт+rаQF10=0,1*10-3+0,
01+13*10-6=0,011
Ом
xкз0=xc+xт=0,6*10-3+0,027=0,027 Ом
В точке 1
rкз1=rкз0+rаQF11+rаQS0+rk0=0,011+1.3*10-3+1,3*10-3+161,7*10-3=0,175
Ом
Таблица 5.
|
Сопротивление
аппаратов:
|
|
rаQF11
|
1.3*10-3
Ом
|
|
rаQS0
|
1.3*10-3
Ом
|
xкз1=xкз0+xк0=0,027+5,6*10-3=0,033 Ом
В точке 2
rкз2=rкз0+ rкз1+rаQF1+rк1=0,011+0,175+6,4*10-3+230*10-3=0,422
Ом
Таблица 6.
|
Сопротивления:
|
|
rаQF1=
|
6.4*10-4
Ом
|
|
r0T
=
|
rT
|
|
x0T
=
|
xT
|
|
rн.п1 =
|
rк1
|
|
xн.п1 =
|
xк1
|
xкз2=xкз0
+xкз1+xк1=0,027+0,033+3,64*10-3=0,064
Ом
r2=r0Т+ rк1+3*(rн.п1) =
0,01+230*10-3+3*(230*10-3)=0,93 Ом
x2=x0Т+ xк1+3*(xн.п1) =
0,027+3,64*10-3+3*(3,64*10-3)=0,041 Ом
В точке 3
кз3=rкз0+ rкз1+
rкз2+rаQF+
rаFD+rк2=0,011+0,0175+0,422+7,3*10-3+7,3*10-3+229,5*10-3=0,852
Ом
Таблица 7.
|
Сопротивления:
|
|
rаQF
|
7.3*10-3
Ом
|
|
rаFD
|
7.3*10-3
Ом
|
|
rн.п234
|
rк2
|
|
rн.п234
|
rк2
|
xкз3=xкз0
+ xкз1+xкз2+xк2=0,027+0,033+0,064+2,425*10-3=0,127
Ом
r3=r0Т+
rк2+3*(rн.п234)
= 0,01+229,5*10-3+3*(229,5*10-3)=0,928 Ом
x3=x0Т+
xк2+3*(xн.п234)
=0,027+2,425*10-3+3*(2,425*10-3)=0,037 Ом
2. Выбор аппаратов защиты и
управления осуществляется по промышленным каталогам ABB
.1 Список аппаратов, необходимых для
реализации проекта
o Для схемы управления двигателем:
автоматический выключатель с электромагнитным расцепителем для защиты двигателя
от перегрузки КЗ (QF1),
контактор (KM), тепловое
реле (КК), автоматический выключатель в цепь управления QF,
кнопки SB1 и SB2
o Для силовой части схемы:
автоматический выключатель для защиты трансформатора(QF10),
автоматический выключатель для защиты линии(QF11),
выключатель нагрузки (QS0),
автоматические выключатели (QF2,QF3,QF4),
УЗО (FD2,FD3,FD4).
.1.1 Выбор автоматического выключателя QF2-QF4
а) род тока силовой цепи: АС
б) номинальное напряжение выключателя: (Uном.выкл
> Uном.нагр = 220В)
в) число главных контактов: 1
г) тип расцепителя: с защитой в зоне токов КЗ и
перегрузки
д) номинальный ток выключателя (Iном.выкл. >
Iном.нагр = 19А);
е) ток уставки мгновенного срабатывания Iсраб (Iсраб
<
Iкз3
(1) = 262А)
ж) отключающая способность выключателя (Ics
>
Iкз3
(3) = 268А)
Таблица 8.
|
Сеть
|
|
Ном.
напряжение, Uном.нагр
|
220В
|
|
Число
полюсов
|
2
|
|
Ном.
ток нагрузки, Iном.нагр
|
19А
|
|
Длит.
доп. ток кабеля
|
25А
|
|
|
262А
268А
|
Таблица 9.
|
Аппарат
|
|
Ном.напряжение,
Uном.выкл
|
230В
|
|
Число
полюсов
|
2
|
|
Ном.
ток, Iном.выкл.
|
20А
|
|
Iсраб.=(5-10)*Iн
|
(100-200)А
|
|
Откл.
способность, Iсs
|
7,5
кА
|
Согласно каталогу ABB
(System pro
M compact)
для своего проекта выбираю автоматический выключатель АВВ S202-C-20
.1.2 Выбор УЗО FD2-FD4
а) род тока силовой цепи: АС
б) номинальное напряжение выключателя:
(Uном.выкл > Uном.нагр = 220В)
в) число главных контактов: 2
г) тип расцепителя: от токов утечки
д) номинальный ток выключателя (Iном.выкл. >
Iном.нагр = 19А);
е) отключающая способность выключателя (Inc
>
Iкз3.1(3)
=
268А)
ж) Ток утечки Id=30мА
Таблица 10.
|
Сеть
|
|
Ном.напряжение,
Uном.нагр
|
220В
|
|
Число
полюсов
|
2
|
|
Ном.
ток нагрузки, Iном.нагр
|
19А
|
|
Ток утечки, Id
|
30 мА
|
Таблица 11.
|
Аппарат
|
|
Ном.напряжение,
Uном.выкл
|
230В
|
|
Число
полюсов
|
2
|
|
Ном.
ток, Iном.выкл
|
25А
|
|
Ном.отключ.
способность по току утечки на землю, Im
|
1
кА
|
|
Ток утечки, Id
|
30
мА
|
Согласно каталогу ABB
(System pro
M compact)
для своего проекта выбираю УЗО ABB
F202 AC-C25/0.03
.1.3 Выбор автоматического выключателя с
электромагнитным расцепителем (QF1)
а) род тока силовой цепи: АС
б) номинальное напряжение выключателя:
(Uном.выкл > Uном.дв = 380В)
в) число главных контактов: 3
г) тип расцепителя: с защитой в зоне токов КЗ
д) номинальный ток выключателя (Iном.выкл. >
Iном.дв = 21А);
е) ток уставки мгновенного срабатывания Iсраб (Iсраб<Iкз2(1)
=
389А)
ж) отключающая способность выключателя (Ics>Iкз2(3)
=
541А)
з) соблюдение условия Iуд.п=283А
< Iсраб
Таблица 12.
|
Аппарат
|
|
Номинальное
напряжение, Uном.выкл
|
0,4
кВ
|
|
Число
полюсов
|
3
|
|
Ном.
ток, Iном.выкл
|
25А
|
|
Iсраб.
|
312,5
А
|
|
Отключающая
способность, Iсs
|
10
кА
|
Таблица 13.
|
Сеть
|
|
Номинальное
напряжение, Uном.дв
|
380
В
|
|
Число
полюсов
|
3
|
|
Ном.
ток нагрузки, Iном.дв
|
21А
|
|
Длит.
доп. ток кабеля
|
35А
|
|
|
389А
541А
|
|
Iуд.п
|
283
А
|
Согласно каталогу ABB
(Motor protection
and control)
для своего проекта выбираю автоматический выключатель ABB
MO132-25
.1.4 Выбор контактора (КМ) и теплового реле
а) род тока силовой цепи: AC
б) номинальному напряжению: (Uном.кк >
Uном.дв = 380В)
в) число главных контактов контактора: 3
г) категория применения контактора: АС3
д) номинальный рабочий ток контактора(Iном.кк
> Iном.дв = 21А)
ж) проверка условия (Iп.дв = 154А < Iоткл)
Таблица 13.
|
Сеть
|
|
Номинальное
напряжение, Uном.дв
|
380
В
|
|
Число
полюсов
|
3
|
|
Ном.
ток двигателя, Iном.дв
|
21А
|
|
Пусковой
ток двигателя, Iп.дв
|
154А
|
Таблица 14.
|
Аппарат
|
|
Номинальное
напряжение, Uном.кк
|
|
Число
полюсов
|
3
|
|
Ном.
ток, Iном.кк
|
26А
|
|
Iоткл=6*In
|
156А
|
Согласно каталогу ABB
(Motor protection
and control)
для своего КП выбираю контактор ABB
A26-30-10
230
Также опираясь на вышеназванный каталог ABB
подберу тепловое реле по таблице доп. принадлежностей для контактора А 26-30-10
230:
К выбранному контактору подходит реле TA
25 DU с параметрами:
Iном
= 18..25 А (ном. ток двигателя 21А)
(Уставка реле должна соответствовать
номинальному току двигателя, а срабатывание происходит при Iсраб
= 1,2 * Iном
= 21,6..30 А)
Для проекта выбираю тепловое реле ABB
TA 25 DU
25
.1.5 Выбор автоматического выключателя QF
В качестве аппарата защиты в цепи управления
выбираем автоматический выключатель.
Необходимые характеристики:
а) род тока АС
б) номинальное напряжение, В (Uном.выкл >
Uном.у = 220В)
в) номинальный ток выключателя, А (Iном.выкл
> Iном.у = 0.54А)
г) число главных контактов =1
Pвтяг =
120ВА. - мощность катушки контактора при втягивании; Uном
=
220В - номинальное напряжение. Iном.у
=
0,5 А - номинальный ток в цепи управления, определяемый мощностью катушки
контакторасs
=
7,5кА
Таблица 15.
|
Сеть
|
|
Номинальное
напряжение, Uном.у
|
220
В
|
|
Число
полюсов
|
1
|
|
Ном.
ток, Iном.у
|
0,54
А
|
Таблица 16.
|
Аппарат
|
|
Номинальное
напряжение, Uном.выкл
|
230
В
|
|
Число
полюсов
|
1
|
|
Ном.
ток, Iном.выкл
|
1
А
|
|
Iсраб=(5-10)*Iн
|
(5-10)А
|
|
Отключающая
способность, Iсs
|
7,5кА
|
Согласно каталогу ABB
(System pro
M compact)
для своего проекта выбираю автоматический выключатель АВВ S 201-C1
.1.6 Выбор выключателя нагрузки QS0
Необходимые характеристики:
а) род тока АС
б) категория применения АС-22
в) номинальное напряжение, В (Uном.выкл
>
Uном.т1 =
380 В)
г) номинальный ток, А (Iном.выкл.
>
Iном.т1 =
78 А)
д) число главных контактов = 3
Таблица 17.
|
Сеть
|
|
Номинальное
напряжение, Uном.т1
|
380
В
|
|
Число
полюсов
|
3
|
|
Ном.
ток в точке 1, Iном.т1
|
78А
|
Таблица 18.
|
Сеть
|
|
Номинальное
напряжение, Uном.выкл
|
380
В
|
|
Число
полюсов
|
3
|
|
Ном.
ток, Iном.выкл
|
80А
|
Согласно каталогу ABB(Quick
selection tool) для своего проекта выбираю выключатель нагрузки ABB
ОТ 80 F3
.1.7 Выбор автоматического выключателя QF11
Необходимые характеристики:
а) род тока силовой цепи: АС
б) номинальное напряжение выключателя: (Uном.выкл
>
Uном.т1 =
380 В)
в) число главных контактов: 3
г) тип расцепителя: с защитой в зоне токов КЗ и
перегрузки
д) номинальный ток выключателя (Iном.выкл.
>
Iном.т1 =
78 А)
е) ток уставки мгновенного срабатывания Iсраб (Iсраб
<
Iкз1(3)
=
1,3кА < Iкз0(3)
=
8кА )
ж) отключающая способность выключателя (Ics
>
Iкз1(3)
=
1,3кА)
Таблица 19.
|
Сеть
|
|
Номинальное
напряжение, Uном.т1
|
380
В
|
|
Число
полюсов
|
3
|
|
Ном.
ток в точке, Iном.т1
|
78
А
|
|
Длит.
доп. ток кабеля
|
95
А
|
|
|
1,3кА
8кА
|
Таблица 20.
|
Аппарат
|
|
Номинальное
напряжение, Uном.выкл
|
400
В
|
|
Число
полюсов
|
3
|
|
Ном.
ток, Iном.выкл
|
80
А
|
|
Iсраб.=14*Iн
|
(800-1120)А
|
|
Отключающая
способность, Iсs
|
18 кА
|
Согласно каталогу ABB
(System pro
M compact)
для своего проекта выбираю автоматический выключатель АВВ S803C-K80
.1.8 Выбор автоматического выключателя QF10
Необходимые характеристики:
а) род тока силовой цепи: АС
б) номинальное напряжение выключателя:
(Uном.выкл > Uном.нагр = 380В)
в) число главных контактов: 3
г) тип расцепителя: с защитой в зоне токов КЗ (С
задержкой во времени) и перегрузки
д) номинальный ток выключателя (Iном.выкл. >
Iном.тр = 361А);
е) ток уставки мгновенного срабатывания (Iсраб
<
Iкз.0(3)
=
8кА < Iкз.тр(3)
=
8кА)
ж) отключающая способность выключателя (Ics
>
Iкз.(3)
=
8кА)
Таблица 21.
|
Сеть
|
|
Номинальное
напряжение, Uном.нагр
|
380
В
|
|
Число
полюсов
|
3
|
|
Ном.
ток в точке, Iном.тр
|
361
А
|
|
|
8
кА 8 кА
|
Таблица 22.
|
Аппарат
|
|
Номинальное
напряжение, Uном.выкл
|
400
В
|
|
Число
полюсов
|
3
|
|
Ном.
ток, Iном.выкл
|
400
А
|
|
Iсраб.=
10*Iн
|
4000
А +/- 400 А
|
|
Отключающая
способность, Iсs=100%Icn
|
36
кА
|
К аппарату дополнительно выбираю электронный
расцепитель PR221DS-LS\I:
Функция L защищает от перегрузок (ток
I1=0.4*In…1*In, I1=400 A).
Функция S защиты с задержкой по времени (Защита
от короткого замыкания с обратнозависимой кратковременной задержкой), в
диапазоне срабатывания (1..10*In=I2 с шагом 0.5) : I2=4000А
с погрешностью 10 % и задержкой по времени 0,1с.
Согласно каталогу ABB
(Tmax) для своего
проекта выбираю автоматический выключатель АВВ Tmax T5N
.1.9 Выбор кнопок управления SB1,
SB2
Требования:
а) номинальному напряжению = 220 В
б) номинальному току = 0,54 А
в) назначение - коммутация и размыкание цепи
управления двигателем.
Согласно каталогу ABB
(Светосигнальная аппаратура) для своего проекта выбираю выбираю:
o Кнопка «ПУСК» - ABB
тип
CP1-30G-10
с одним н.о. контактом (зелёный цвет)
o Кнопка «СТОП» - ABB
тип CP1-30R-01
с одним н.з. контактом (красный цвет)
Обе кнопки рассчитаны на номинальный ток 5А и
напряжение 220 В
трансформатор двигатель ток
низковольтный
3. Выбор клеммников. Производится согласно
каталогу ABB (Клеммные
соединения)
.1 Выбор клеммников, соединяющих QF2-QF4
с нагрузкой
Требования:
а) S
= 2,5 мм2
б) I
=19А
Выбор:
o Для L-
ZS4 (1шт) Проходные клеммы с винтовым зажимом
o Для N-
ZS4 (BLUE) (1шт)
Проходные клеммы с винтовым зажимом
o Для PE-
ZS4-PE (1шт)
Заземляющие клеммы с винтовым зажимом
Ширина клеммы 5.2мм
Номинальное поперечное сечение 4 мм2
3.2 Выбор клеммников, соединяющих FD2-FD4
с нагрузкой
Требования:
а) S
= 2,5 мм2
б) I
=19А
Выбор:
o Для L-ZS4
(1шт) Проходные клеммы с винтовым зажимом
o Для N-ZS4-BL
(1шт) Проходные клеммы с винтовым зажимом
o Для PE-ZS4-PE
(1шт) Заземляющие клеммы с винтовым зажимом
Ширина клеммы 5.2мм
Номинальное поперечное сечение 4 мм2
3.3 Выбор клеммников, соединяющих контактор с
двигателем и РЕ провод двигателя
Требования:
а) S
= 4 мм2
б) I
= 21 А
Выбор:
o Для фаз - ZS4 (3шт) Проходные клеммы
с винтовым зажимом
o Для PE
- ZS4-PE (1шт) Заземляющие клеммы с винтовым зажимом
Ширина клеммы 5.2 мм
Номинальное поперечное сечение 4 мм2
.4 Выбор распределительного блока
Для упрощения соединения и разводки
электрических кабелей внутри корпуса НКУ, согласно каталогу ABB
(Клеммные соединения) выбираю распределительный блок ABB
BRT 125 (ном. ток
125А)
4. Выбор корпуса НКУ и комплектующих
Согласно каталогу ABB
(Электрические распределительные системы) выбираю корпус ABB
2/00B
Шкаф серии B (IP43)
Характеристики:
· Номинальный ток In = 250 A
· Корпус шкафа изготовлен из листовой
стали 1мм
· Порошковое покрытие, цвет RAL 9016
· Подготовлен для установки
стандартных панелей и монтажных плат
· из оцинкованной листовой стали
· Двустворчатые двери для шкафов,
имеющих 3 и более панелей в ширину
· Угол открытия двери 130 градусов
· Замок ZB 113 в стандартном комплекте
· Габариты: ВхШхГ, мм (500х550х215) При выборе
руководствуюсь тем, что габариты самого большого устройства в моем НКУ, а
именно контактора ABB
А 26-30-10 следующие: ВхШхГ, мм (147х54х110). Отсюда можно сделать вывод, что
шкаф глубиной более чем 215мм выбирать не рационально.
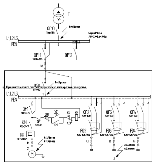
5. Полная однолинейная схема
Рис.2
6. Времятоковые характеристики аппаратов защиты
Рис.3
7. Заказная спецификация
|
№
|
Наименование
и технические характеристики
|
Код
оборудования, изделия, материала
|
Изготовитель
|
Единица
измерения
|
Количество
|
Примечание
|
|
1
|
Оборудование
|
|
|
|
|
Разм.
В х Ш х Г
|
|
1.1
|
Автоматический
выключатель S
201-C-25
|
2CDS
251 001 R0204
|
ABB
|
шт.
|
3
|
85х17,5х68
|
|
1.2
|
Устройство
защитного отключения F202
AC-25/0,03
|
2CSF202001R3250
|
ABB
|
шт.
|
3
|
85х35х68
|
|
1.3
|
Автоматический
выключатель MO132-25
|
1SAM360000R1014
|
ABB
|
шт.
|
1
|
98х55х85
|
|
1.4
|
Контактор
A 26-30-10 230
|
1SBL241001R8010
|
ABB
|
шт.
|
1
|
147х54х110
|
|
1.5
|
Тепловое
реле TA 25 DU 25
|
1SAZ
21 1201 R1051
|
ABB
|
шт.
|
1
|
См.
выше
|
|
1.6
|
Автоматический
выключатель S 201-C-1
|
2CDS
251 001R0014
|
ABB
|
шт.
|
1
|
85х17,5х68
|
|
1.7
|
Выключатель
нагрузки OT 80 F3
|
1SCA105798R1001
|
ABB
|
шт.
|
1
|
91х84,5х52,5
|
|
1.8
|
Автоматический
выключатель S
803C-K80
|
2CCS883001R0627
|
ABB
|
шт.
|
1
|
95х79,5х82,5
|
|
1.9
|
Автоматический
выключатель Tmax
T5 N
400
|
054437
|
ABB
|
шт.
|
1
|
205х139,5х139
|
|
1.10
|
Электронный
расцепитель PR221DS-LS/I
|
054317
|
ABB
|
шт.
|
1
|
|
|
2
|
Материалы
|
|
|
|
|
|
|
2.1
|
Клеммный
блок ZS4
|
1 SNK 505 010 R0000
|
ABB
|
шт.
|
6
|
|
|
2.2
|
Клеммный
блок ZS4 (BLUE)
|
1 SNK 505 020 R0000
|
ABB
|
шт.
|
3
|
|
|
2.3
|
Клеммный
блок ZS4-PE
|
1 SNK 505 150 R0000
|
ABB
|
шт.
|
4
|
|
|
2.4
|
Распределительный
блок BRT 125
|
1SNA 179 535 R2300
|
ABB
|
шт.
|
1
|
|
|
2.5
|
Кнопка
CP1-30G-10
|
1 CFA 619 100R3012
|
АВВ
|
шт.
|
1
|
|
|
2.6
|
Кнопка
CP1-30R-01
|
1 CFA 619 100R3041
|
АВВ
|
шт.
|
1
|
85х45
(ДлхВ)
|
|
2.7
|
Корпус
НКУ 2/00B
|
2CP
X036371R9999
|
АВВ
|
шт.
|
1
|
|
|
2.8
|
Рейка
DIN3-TH35x15
|
1SNA
168 500 R1200
|
АВВ
|
м.
|
2
|
|
Выводы по работе
В данном курсовом проекте мною было разработано
низковольтное комплектное устройство (НКУ) для распределения электроэнергии,
защиты и управления асинхронным двигателем с короткозамкнутым ротором.
Курсовой проект разрабатывался с целью обучения
навыкам в области проектирования, использования и выбора для НКУ электрических
аппаратов различных фирм-производителей (мною было использовано оборудование
компании АВВ).
На начальном этапе работы были выполнены все
необходимые расчёты, после чего выбраны аппараты защиты и управления. Проверка
правильности выбора аппаратов защиты осуществлялась по их времятоковым
характеристикам (селективность выполняется). Далее был подобран корпус НКУ,
исходя из количества и габаритов устройств, а так же выбраны клеммы с учётом
сечения кабелей.