Производство железорудного сырья

  • Вид работы:
    Реферат
  • Предмет:
    Другое
  • Язык:
    Русский
    ,
    Формат файла:
    MS Word
    915,64 Кб
  • Опубликовано:
    2013-11-24
Вы можете узнать стоимость помощи в написании студенческой работы.
Помощь в написании работы, которую точно примут!

Производство железорудного сырья

1. Окускование

Окускование полезных ископаемых - это процесс превращения мелких классов полезных ископаемых в куски с заданными свойствами для их более эффективного использования. Получаемые в результате глубокого обогащения концентраты руд чёрных и цветных металлов, как правило, непригодны для непосредственного использования в плавке или других технологических процессах и требуют окускования. В зависимости от вида полезного ископаемого и его последующего передела окускование осуществляется агломерацией, окомкованием или брикетированием.

Агломерация - спекание мелких руд или концентратов в твёрдые пористые куски.

Окомкование - процесс получения гранул сферической формы - окатышей, подвергаемых для упрочнения обжигу.

Брикетирование - процесс получения брикетов прессованием мелкого материала.

В результате окускования частиц получают:

при агломерации - агломерат крупностью 5-60 мм,

при окомковании - окатыши в основном крупностью 9-16 мм,

при брикетировании - брикеты разной геометрической формы и необходимых габаритов и массы. Из общего производства окускованного сырья агломерат занимает около 70%, окатыши 28% и брикеты 2%.

Окусковывают материалы крупностью частиц менее 10 мм.

Окускование широко используется при подготовке железорудных концентратов (агломерация), угля (брикетирование). В связи с непрерывным снижением крупности металлургического и угольного сырья актуальность окускования возрастает.

2. Агломерация

Агломерация (от лат. agglomero - присоединяю, накопляю) - метод для создания предметов из порошкового материала при нагревании ниже температуры плавления, при этом происходит слипание частиц между собой из-за затвердевания легкосплавных частей материала. Традиционно используется в производстве керамики, также агломерация нашла применение в порошковой металлургии. Агломерация является процессом подготовки железорудного сырья для металлургического производства чугуна.

Образование относительно крупных пористых кусков (агломератов) из мелкой руды или пылевидных материалов происходит благодаря спеканию, адгезии, холодной сварке, смачиванию жидкой фазой.

Применяют при обжиге железных и свинцовых руд, цинковых концентратов и др. Агломерат используется в производстве чугуна, как основное железорудное сырье.

Агломерационное производство является одним из начальных этапов металлургического цикла. Результатом этого производства является спекаемый агломерат, который представляет собой шихту, в состав которой входят: железная руда, коксовая мелочь (крупность не более 3 мм), антрацитовый штыб (до 3 мм), тощий уголь (до 3 мм), известняк (до 3 мм), известь и возврат (бракованный мелкий агломерат размерами до 5 мм, возвращаемый в шихту для повторного спекания).

Спекание агломерата осуществляется в специальных агломашинах, которые выдают агломерат в виде пирога. Очевидно, что дальнейшее использование агломерата в таком виде невозможно. С этой целью, непосредственно за агломашинами, устанавливают дробильное оборудование, которое измельчает пирог агломерата до необходимых размеров. В большинстве случаев эту функцию осуществляют дробилки, которые позволяют получить высокую однородность по размеру выходных частиц. Дробилки могут иметь различные конструкции и реализовывать различные способы дробления агломерата.

Агломерационные фабрики обычно располагают непосредственно на металлургических заводах. Это связано с необходимостью использования при производстве агломерата большого объема побочных продуктов и отходов металлургического производства, а также со сложностью транспортировки готового агломерата.

В агломерационном процессе используют колошниковую пыль, являющуюся отходом доменного производства, окалину, образующуюся в нагревательных и термических печах и при прокатке слитков, а также мелкий кокс, получаемый при сортировке кокса в доменных и коксохимических цехах. При расположении аглофабрики на металлургическом заводе отпадает необходимость в транспортировке этих материалов. Кроме этого, в качестве топлива для спекания агломерационной шихты используются доменный и коксовый газы.

Агломерат, особенно офлюсованный, при перевозке на большие расстояния и перегрузках разрушается, в результате чего образуется значительное количество некондиционной мелочи. Расположение аглофабрики около доменного цеха позволяет транспортировать агломерат ленточными конвейерами.

Агломерационные фабрики представляют собой сложные производственные комплексы. Состав и структура комплексов определяются технологией окускования агломерационной шихты. В состав агломерационной фабрики обычно входят следующие основные сооружения: отделение вагоноопрокидывателей и приемных бункеров шихтовых материалов, корпус дробления и измельчения топлива, корпус дробления и сортировки флюсов (известняка), отделение шихтовых бункеров, корпус смешивания и окомкования шихты, корпуса спекания, охлаждения, дробления и сортировки агломерата, газоочистные сооружения и корпус нагнетателей (эксгаустеров).

Транспортировка шихтовых материалов по технологической цепи агломерационных фабрик осуществляется системой ленточных транспортеров, в состав которой входят перегрузочные узлы.

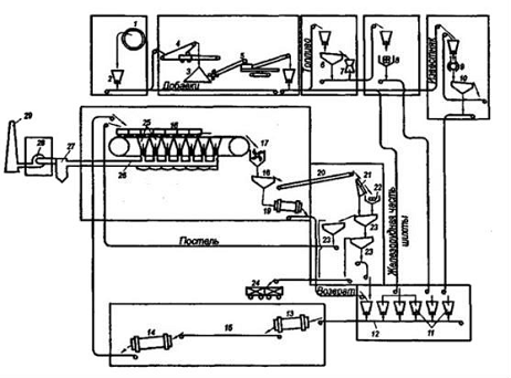
На рисунке 1 изображена схема цепи аппаратов агломерационной фабрики с конвейерной машиной и прямолинейным охладителем агломерата.

Рисунок 1 - Схема расположения оборудования на агломерационной фабрике

Шихтовые материалы, поступающие на аглофабрику в железнодорожных вагонах, роторными вагоноопрокидывателями 1 разгружаются в приемные бункера 2. Перед вагоноопрокидывателями установлены железнодорожные весы для взвешивания поступающего сырья. При дальних перевозках аглоруда и концентраты, имеющие естественную влажность, в зимнее время смерзаются. Это приводит к усложнению разгрузочных работ и дополнительным расходам на строительство и эксплуатацию гаражей размораживания.

Материалы из приемных бункеров выдаются пластинчатыми или электровибрационными питателями, проходят через перегрузочные узлы и ленточными конвейерами подаются в отделение распределения, передающее материалы на устреднительные склады и обратно со складов на смешивание и окомкование.

На усреднительных складах материалы укладываются в штабели 3, непрерывное послойное формирование которых осуществляется ленточными конвейерами 4, саморазгружающимися тележками или штабелеукладчиками.

Из штабелей сырье различными способами, например роторными экскаваторами 5, загружается на отводящие ленточные конвейеры и транспортируется в отделение шихтовых бункеров. Системы конвейерной загрузки штабелей, существующие на отечественных аглофабриках, не позволяют получать требуемую однородность состава сырья. Крупные склады шихтовых материалов новых отечественных аглофабрик оснащаются современным усреднительным оборудованием, обеспечивающим максимальную степень усреднения, таким, как штабелеукладчики двухконсольный Ш2К-750 и одноконсольный Ш1КП-1000, двухроторный усреднитель-заборщик У2Р-600, универсальная погрузочно-загрузочная машина МПЗУ-1250/750. Топливо и известняк со складов направляются ленточными конвейерами на дробление и измельчение. Для измельчения известняка используют молотковые дробилки 9 типа ДМРИЭ, работающие в замкнутом цикле с грохотами 10. Иногда известняк измельчают в две стадии: в молотковых дробилках до крупности 8-0 мм и в шаровых мельницах до крупности менее 3 мм.

Топливо (кокс) в зависимости от исходной крупности измельчают в одну или две стадии. В последнем случае на первой стадии дробления до крупности 15-0 мм применяют конусные дробилки 7 типа КМД-1750 и КМД-220. Кокс перед дробилкой попадает на инерционный грохот 6, где отсеивается мелкая фракция, а затем после дробления вместе с отсеянной мелочью подается в четырех валковую дробилку 8 на вторую стадию измельчения. При одностадийном измельчении используются только валковые дробилки.

Все шихтовые материалы, подготовленные по гранулометрическому составу, поступают в отделение шихтовых бункеров. Бункеры 11 вместимостью 70-100 м3 располагают рядами, число рядов соответствует числу агломашин на фабрике. Число бункеров для различных компонентов определяется составом спекаемой шихты. Для железорудных концентратов и аглоруды используют обычно восемь-девять бункеров, для флюсов - четыре-пять, для топлива - три-четыре. Имеются бункеры для возврата, окалины, колошниковой пыли и других компонентов шихты. Иногда бункера возврата располагают в отделении первичного смешивания, куда направляется возврат с аглолент и из доменного цеха (отсев в скиповой яме). При этом устанавливают один общий для всех агломашин бункер емкостью 350 м3.

Загрузка шихтовых бункеров ведется ленточными конвейерами, оборудованными барабанными сбрасывающими тележками или передвижными конвейерами. Компоненты агломерационной шихты из бункеров выгружаются тарельчатыми или электровибрационными питателями, проходят через систему автоматического взвешивания и дозирования, укладываются на сбороный ленточный конвейер 12 и направляются в корпус первичного смешивания.

В агломерационном процессе для смешивания шихты применяют смесители барабанного типа. Отечественной промышленностью выпускаются смесители СБ-2,8х6 и СБ-2,8х8 для агломашин рабочей площадью 50 и 75 м2, СБ-3,2Х8 и СБ-3,2х12,5 для агломашин площадью 200-400 м2.

Смешанная шихта транспортируется в отделение агломерации и ленточными реверсивными конвейерами загружается в промежуточные бункера, из которых подается на вторичное смешивание (аглофабрики с машинами 75 м2) или на окомкование в барабанные окомкователи типа ОБ-3,2х 12,5 (аглофабрики с машинами 200-400 м2).

Возможно смешивание и окомкование в одном агрегате - смесителе-окомкователе. При загрузке в промежуточные бункера имеет место сегрегация шихты, ухудшающая достигнутую однородность по крупности. Учитывая это, на современных крупных аглофабриках стремятся исключить промежуточные бункера и шихту из барабанного смесителя 13 в окомкователь 14 передавать ленточным транспортером 15.

Подготовленная шихта из окомкователя или вторичного смесителя загружается на челноковый ленточный распределитель, которым равномерно укладывается в бункер барабанного питателя шихты агломерационной машины 16. Перед загрузкой шихты на колосники движущихся спекательных тележек укладывается защитный слой постели - агломерат крупностью 12-25 мм. Загруженные тележки поступают под зажигательный горн, где происходит воспламенение твердого топлива верхнего слоя шихты. При дальнейшем продвижении тележек по агломашине через слой шихты просасывается воздух и горение топлива из верхних слоев постепенно перемещается в нижние. После спекания готовый агломерат в хвостовой части агломашины сходит со спекательных тележек и поступает в одновалковую зубчатую дробилку 17, а оттуда на самобалансный грохот 18, где выделяется горячий возврат (мелочь 6-0 мм); надрешетный продукт подается на охладитель 20. Горячий возврат направляется на сборный конвейер шихтовых бункеров и используется для подогрева других компонентов шихты или охлаждается водой в охладителях барабанного типа 19 и загружается в бункера шихтового отделения. Выделение из горячего агломерата мелких фракций повышает эффективность работы охладителей. Однако затраты на изготовление и обслуживание самобалансных грохотов горячего агломерата и барабанных охладителей возврата весьма высокие. В связи с этим на ряде крупных зарубежных установок вынуждены были отказаться от выделения горячего возврата и весь агломерат после дробления направлять на охлаждение.

На аглофабриках для охлаждения агломерата применяются три типа охладителей: прямолинейные, кольцевые и чашевые, на которых продувом или прососом воздуха агломерат охлаждают до температуры 100o С. При дальнейшей переработке агломерата с такой температурой, улучшаются условия работы оборудования и обслуживающего персонала.

На некоторых отечественных и зарубежных аглофабриках агломерат частично или полностью охлаждают непосредственно на ленте агломашины. Охлажденный агломерат проходит многостадийное грохочение для разделения на годный продукт и возврат.

Для первой стадии грохочения перед вторичным дроблением широко применяются стационарные грохоты 21, разделяющие агломерат на два класса. Надрешетный продукт подвергается измельчению в двухвалковых дробилках 22. При последующих стадиях грохочения на грохотах самобалансного типа 23 агломерат разделяется на годный продукт и возврат, а также выделяется агломерат для подстилочного слоя, подаваемого на колосники спекательных тележек.

После сортировки кондиционный агломерат транспортерами направляется в доменный цех или грузится в специальные железнодорожные вагоны 24.

Горячие газы, получающиеся при спекании агломерата, отсасываются нагнетателем (эксгаустером) 28 через вакуум-камеры 25, газовый коллектор 26, систему пылеочистки 27 и выбрасываются в дымовую трубу 29.

3. Свойства агломерата и его качество

Качество агломерата определяется следующими свойствами:

прочность;

разрушение при нагреве и восстановлении в доменной печи;

восстановимость;

Температура начала размягчения и коротким интервалом размягчения. Прочность агломерата определяется строением его кусков (их текстурой) и минералогическим составом. Е.Ф. Вегманом в 1965 г. установлено, что кусок агломерата не является однородным и представляет собой систему блоков (сгустков вещества), разделенных крупными порами неправильной формы. Блоки сварены друг с другом по поверхности, и текстура куска в целом напоминает строение виноградной грозди. На рисунке показана текстура производственного агломерата на одном из участков куска. Видны три блока, разделенные крупными порами.

Рисунок 2. Объемная картина блочного строения агломерата

Независимо от особенностей формы и размеров блоки имеют одинаковое концентрически-зональное строение. Периферийная зона блока состоит главным образом из кристаллов магнетита, между которыми находится небольшое (5-10%) количество силикатной связки и стекла. Ближе к центру расположена промежуточная зона с повышенным (10-30%) количеством связки. Наконец, в центре блока всегда имеется одно или несколько силикатных «озер», которые на 60-80% состоят из Са-оливина. Здесь среди массы силикатов и стекла расположены дендриты магнетита, его скелетные кристаллы, эвтектики Са-оливин-магнетит, силикаты кальция. Остатки руды встречаются только в периферийной зоне блока, а остатки коксовой мелочи только в его центральной части. Пористость в пределах блока тонкая. Форма сечения пор близка к круглой. Абсолютные размеры блоков увеличиваются по мере укрупнения коксовой мелочи, используемой для спекания. Теория формирования блоков, предложенная Е.Ф. Вегманом, связывает их происхождение с образованием сгустков расплава вокруг горящих частиц коксовой мелочи. На рисукне приведена схема формирования системы из трех блоков. После воспламенения частиц коксовой мелочи вокруг них образуются сгустки расплава. Размеры сгустков растут и, наконец, они начинают касаться друг друга. После выгорания частиц топлива расплав охлаждается и кристаллизуется в первую очередь в наиболее холодной, периферийной зоне блока (см. рис. г). Первым выделяется из жидкой фазы магнетит, и расплав оттесняется в наиболее горячую центральную часть блока. Силикатный расплав, обедненный оксидами железа, кристаллизуется последним, образуя центральное силикатное озеро. Мелкие поры внутри блоков являются результатом прохождения воздуха и отходящих газов через расплав. Прохождение крупных пор между блоками иное. При наиболее плотной упаковке частиц шихты объем пор между ними составляет 25-30%. В ходе спекания из шихты выгорает коксовая мелочь (15-20 об.%).

Рисунок 3. Схема формирования блоков агломерата

а - агломерационная шихта (в рудной части шихты показаны частицы коксовой мелочи); б - начало горения частиц коксовой мелочи и плавления шихты вокруг них; в-рост капель расплава и образование усадочных раковин; г - образование единой системы соприкасающихся блоков; д - начало кристаллизации блоков, выделение кристаллов магнетита из расплава на периферии блоков; е - окончательный вид текстуры агломерата Следовательно, объем расплава на 25-40% меньше объема шихты. При образовании литых блоков между ними неизбежно возникают крупные усадочные раковины. Для агломератов из руд и концентратов КМА объем межблочных пор составляет 22-38%, что подтверждает высказанную выше гипотезу. В пироге агломерата блочная текстура кусков наиболее четко проявляется в верхней и особенно в средней его частях. Вблизи колосниковой решетки тепловой уровень процесса возрастает, поэтому здесь образуется монолитный литой кусок агломерата. Однако под микроскопом различимы контуры образовавшихся до пеFeOплавления этой зоны блоков, которые сохраняют свою индивидуальность, хотя межблочные крупные поры и были залиты расплавом. При перегрузках и транспортировке агломерата, как показали исследования Е.Ф. Вегмана, Э.Г. Бушиной и Н.К. Корниловой, в первую очередь разрушаются связи между блоками. При этом кусок агломерата рассыпается на отдельные блоки или на их группы (процесс «индивидуализации»). Что касается самих блоков, то они являются прочными образованиями с литой концентрически-зональной структурой. Для их разрушения требуются затраты значительного количества энергии. Поскольку блоки формируются вокруг горящих частиц твердого топлива, их размер определяется крупностью топливных частиц. Тонкие частицы коксовой мелочи (<0,5 мм) сгорают слишком быстро и не могут создать вокруг себя блоков. Оптимальными, с точки зрения прочности, являются блоки размером 15-20 мм, возникающие вокруг частиц коксовой мелочи диаметром 1-3 мм. Кроме текстуры агломерата, на его прочность большое влияние оказывает и минералогический состав спека. Присутствие в кусках агломерата остатков шихты, гематита, магнетита, кварца, тюрингита значительно ослабляет кусок. Особенно вредно действуют включения известняка и извести. Известь гасится водой с образованием портландита, приводящим к разрушению куска агломерата. Из этого следует, что агломерационная шихта не должна содержать рудных частиц >8 мм и частиц известняка >3 мм. Вредное воздействие на прочность агломерата оказывает также присутствие в его структуре хрупкого стекла, в особенности двухкальциевого силиката. Последний при охлаждении куска агломерата (675 °С) претерпевает полиморфное превращение В-Ca2SiO4 -> Y-Ca2SiO4, в ходе которого объем этой фазы возрастает на 11-12%. Это создает огромное внутреннее напряжение в куске агломерата, его прочность резко снижается. На рисунке 3 отражено влияние основности на прочность агломерата (выход фракции >10 мм после барабанного испытания). Прочность спека начинает резко снижаться с основности 0,4-0,5, при которой в структуре агломерата появляется Ca2SiO4. Минимальная прочность агломерата соответствует основности 1,3-1,5. Дальнейшее увеличение основности приводит к появлению Ca3SiO5, не подверженного полиморфным превращениям. Уменьшается количество хрупкого стекла, появляется новая прочная связка - ферриты кальция; структура агломерата (внутри блоков) становится более однородной. Все это способствует повышению прочности агломерата. Таким образом, высокоосновный агломерат (железофлюс) оказывается таким же прочным, как неофлюсованный агломерат.

Восстановимость агломерата связана в основном с поверхностью пор, доступных газу-восстановителю. В небольшой степени на восстановимость влияет и минералогический состав агломерата. В частности, восстановимость снижается, если в агломерате присутствуют трудновосстановимые фазы: фаялит Fe2SiO4, Са-оливин, браунмиллерит 4CaO-Al2O3 Fe2O3 и стекло. Восстановимость офлюсованного агломерата меняется с увеличением основности по экстремальной зависимости. Максимум восстановимости относится к агломерату основности CaO + SiO2 = 1,4-1,5. Как показал опыт, восстановимость офлюсованного агломерата в настоящее время соответствует современным требованиям доменной технологии. Температура начала размягчения в восстановительной атмосфере неофлюсованных агломератов, агломератов основностью 0,5-0,7 и 2-4 составляет соответственно 1100-1150, 1050-1100 и 1200-1250 °С. Минимальная температура начала размягчения соответствует максимальному количеству стекла в агломерате основностью 0,5-0,7, так как стекло, не имеющее фиксированной точки плавления, размягчается в широком интервале температур.

4. Производство окатышей

Производство окатышей - при агломерации тонкоизмельченных железорудных концентратов заметно уменьшается скорость процесса (из-за резкого снижения газопроницаемости шихты). Между тем в связи с постоянным увеличением доли руды, подвергаемой обогащению, в металлургический передел вовлекается все больше железорудного сырья, содержащего 80-90% и более фракции <0,07, а в ряде случаев и <0,05 мм.

Как правило, горно-обогатительные предприятия находятся на значительном расстоянии от металлургических центров. Возить влажный концентрат на металлургические заводы для последующей его агломерации невыгодно из-за издержек, связанных с перевозкой воды, и затруднительно из-за смерзания концентрата в зимнее время. Производство агломерата непосредственно на горно-обогатительных комбинатах нецелесообразно из-за его недостаточной механической прочности.

Удачным решением проблемы окускования тонких железорудных концентратов стало производство окатышей, впервые предложенное в 1912 г. Андерсоном (Швеция) и в 1913 г. Браккельс-бергом (Германия). Производство железорудных окатышей в последнее время развивалось во многих странах мира высокими темпами и в настоящее время превысило 300 млн. т/год.

Технология производства окатышей представляет собой комбинацию двух этапов формирования окатышей путем окомкования влажной шихты в специальных аппаратах - окомкователях (производство сырых окатышей) и упрочнения гранул (обжиговым или безобжиговым способами) для придания окатышам прочности, необходимой для хранения, транспортировки к доменным цехам и проплавки их в печах.

Получение сырых окатышей происходит при окатывании тонкодисперсного железорудного материала увлажненного до определенной ступени. Тонкоизмельченный железорудный порошок относится к гидрофильным дисперсным системам, характеризующимся интенсивным взаимодействием с водой. В такой системе стремление к уменьшению энергии реализуется путем снижения величины поверхностного натяжения на границе раздела фаз (при взаимодействии с водой) и укрупнения частиц (в результате их сцепления). Можно считать, что в целом дисперсная система железорудный материал-вода обладает определенным термодинамическим стремлением к окомкованию.

Процесс формирования гранул из увлажненного железорудного концентрата представляет собой совокупность различных явлений смачивания, капиллярного насыщения, осмоса, набухания, поверхностного диспергирования и др. Наиболее стройную систему формирования гранул окатышей разработал В.И. Коротич.

После критического анализа распространенной ранее теории о решающей роли капиллярных сил В.И. Коротич выявил в ней серьезные противоречия. Капиллярные силы могут проявляться лишь в трехфазных системах, т.е. между частицами материала наряду с водой должен находиться воздух. Эксперименты показали, что под действием динамических нагрузок избыток воды выжимается из образца, а частицы сближаются до расстояний, соизмеримых с толщиной пленок связанной воды. Таким образом, система становится двухфазной, капиллярные силы исчезают, а прочность сцепления частиц обусловливается молекулярными силами:


где F - силы сцепления; S - удельная поверхность дисперсного материала; р - плотность материала; е - пористость гранулы; K - коэффициент, учитывающий форму частиц, характер их укладки в образце, гидрофильность материала.

Ведущим фактором, определяющим прочность сцепления частичек во влажном состоянии, является удельная поверхность материала, которая тем больше, чем выше содержание наиболее мелких фракций. Однако величина суммарной поверхности частиц шихты и конечные показатели процесса производства окатышей имеют между собой сложные связи. Так, рост удельной поверхности вызывает рост оптимальной влажности концентрата (-1,25% на каждые дополнительные 100 см2/г), что приводит к снижению производительности машин для обжига окатышей примерно на 1,2%. С одной стороны, более плотные сырые окатыши вызывают снижение скорости и конечной степени окисления, что отрицательно влияет на производительность обжиговых машин и качество окатышей.

С другой стороны, из переизмельченного концентрата получить прочные окатыши затруднительно, так как при этом невозможно достичь максимально возможной плотности. В связи с этим для каждого вида шихты существует оптимальная величина поверхности частиц (при нижнем уровне 1300-1500 см2/г).

Другим важным фактором, влияющим на окомкование, является содержание влаги в шихте, которое определяют экспериментально. Сырые окатыши должны обладать достаточной прочностью во избежание деформации и разрушения при их доставке к обжиговому агрегату, а также хорошей термостойкостью, т.е. способностью не разрушаться при обжиге. Для усиления этих свойств в шихту окатышей вводят связующие добавки (главным образом бентонит, а также его смесь с водой, известь, хлористый кальций, железный купорос, гуминовые вещества).

Наибольшее распространение в производстве нашел бентонит, который в количестве 0,5-1,5% вводят в шихту перед окомкованием. Бентонит - это глины, отличающиеся тонкой дисперсностью, ионообменной способностью, высокой степенью набухаемости при увлажнении, связностью, способностью постепенно выделять воду при нагреве.

Бентонит в основном состоит из монтмориллонита (Al, Mg) 2_3 (OH) 2 (Si4O10) - nН2O и близких к нему по составу минералов. Часть катионов кристаллической решетки способна замещаться ионами Са2+ и Na2+. При увлажнении бентонит интенсивно поглощает воду, увеличиваясь в объеме в 15-20 раз. Выбор бентонита обусловлен его способностью при увлажнении образовывать гели с чрезвычайно развитой удельной поверхностью (600-900 м2/г), которая примерно в 7 раз больше поверхности частиц других сортов глины. Бентонит увеличивает пористость сырых окатышей, что благоприятно сказывается на скорости удаления влаги во время сушки окатышей без снижения их прочности.

Из-за ограниченности запасов бентонита и удаленности его месторождений от мест потребления он является дорогим материалом, поэтому следует искать более распространенные и дешевые связующие материалы.

Прочность окатышей обычно оценивается двумя показателями: прочностью при испытании на раздавливание (Н/окатыш) и выходом мелкой фракции (0,5-0,6 мм) после испытания на истирание в барабане (гладком или с двумя-тремя полками). Первое испытание дает большой разброс значений (среднеквадратичное отклонение равно половине средней величины), поэтому для испытания следует отбирать не менее 40-50 образцов.

Ниже приведены некоторые требуемые (по экспертной оценке специалистов) и фактические показатели качества окатышей (в числителе - необходимые для успешной доменной плавки; в знаменателе - достигнутые на ГОКах):


На прочностные свойства окатышей влияет ряд технологических факторов. Из них основным является температура обжига, которая в значительной степени интенсифицирует процесс спекания, благоприятно влияя на свойства расплава, образующегося при обжиге. Температурная зависимость прочности имеет экстремальный характер. При превышении температурного оптимума (не одинакового для различных окатышей) наблюдается некоторое снижение прочности. Причинами этого явления считают диссоциацию гематита с образованием неоднородной структуры окатышей, а также образование чрезмерного количества расплава.

Определенную роль в упрочнении играет и время пребывания окатышей при температуре обжига. Наиболее интенсивно упрочнение протекает в первые 5-20 мин. Затем этот процесс замедляется и возможно даже некоторое снижение прочности окатышей, что объясняется рекристаллизацией зерен оксидов железа, приводящей к уменьшению протяженности межзеренных границ.

На прочность окатышей влияет ход процесса окисления оксидов железа. Установлено, что при окислении оксидов железа скорость уплотнения магнетита снижается, свидетельствуя об уменьшении скорости спекания и упрочнения образцов. Таким образом, целесообразно разделить процессы окисления и спекания, проводя низкотемпературное окисление (при 900-1000 °С).

Для этого необходимо поддерживать небольшой скорость подогрева окатышей (80 - 120°С/мин). Однако между прочностью окатышей и степенью их окисления нет определенной зависимости. При протекании окисления во всем объеме окатышей могут быть получены прочные окатыши при некотором остаточном (в центре зерен) количестве магнетита, расположенном по всему объему окатыша. При высокотемпературном окислении конечная структура окатышей характеризуется наличием двух зон - периферийной гематитовой и центральной магнетитовой.

Как правило, зоны разделены концентрической трещиной, обусловленной плохой припекаемостью гематита и магнетита и являющейся очагом разрушения окатыша. Таким образом, более явной оказывается взаимосвязь прочности окатышей и однородности их структуры. Так, для окатышей ЦГОКа (Украина) эта взаимосвязь в интервале прочности 2-5 кН/окатыш подчиняется эмпирическому уравнению


где Рхол - прочность окатышей, Н/окатыш; К - степень однородности структуры (отношение объема окисленной периферии к объему окатыша), %; Р0 и а - коэффициенты.

Воздействие на прочностные свойства окатышей оказывает и скорость охлаждения. При высоких скоростях охлаждения (более 100-150 °С/мин) прочность окатышей снижается, что обусловлено развитием термических напряжений.

На прочность окатышей влияют количество и состав пустой породы, от которых зависят количество и свойства расплава, образующегося при обжиге окатышей. Влияние количества пустой породы на прочность неофлюсованных окатышей экстремальное. Влияние состава на прочность офлюсованных окатышей более сложное: степень офлюсования окатышей должна значительнее влиять на прочность окатышей при малом количестве пустой породы, т.е. при обжиге окатышей из богатых железорудных концентратов.

Рисунок 4. Диаграмма состав - прочность окатышей (цифры у кривых - прочность, кН/окатыш)

Это экспериментально подтверждено для окатышей из различных концентратов. Экстремальная зависимость прочности окатышей от количества пустой породы в концентрате характеризуется тем, что максимум прочности при снижении количества кремнезема в исходном концентрате сдвигается в сторону больших основностей. Таким образом, при выборе режима обжига следует иметь в виду взаимосвязь трех переменных: прочности окатышей, содержания железа в исходном концентрате и основности шихты.

В последнее время в качестве флюса иногда используют доломит, что благотворно влияет на удаление серы при обжиге. Кроме того, в окатышах, офлюсованных доломитом, резко снижается количество свободной извести, которая может привести к разрушению окатышей при гидратации. Замена известняка доломитом приводит к уменьшению количества расплава, т.е. дает возможность поднять температуру обжига.

Использование магнезии приводит также к снижению содержания гематита, а следовательно, и к увеличению горячей прочности окатышей. Однако уменьшение общего количества образующегося расплава обусловливает рост пористости окатышей, уменьшение протяженности межзеренных границ и некоторое снижение холодной прочности окатышей по сравнению с окатышами, офлюсованными известью. На прочность окатышей влияет также размер частиц компонентов шихты: чем мельче частицы, тем быстрее спекаются зерна


где t1 и t2 - время, необходимое для спекания частиц соответственно размером R1 и R2; у - показатель, зависящий от механизма спекания. Для объемной диффузии у = 3. Увеличение размера исходной частицы концентрата в 2 раза сопровождается, согласно механизму объемной диффузии, увеличением времени обжига для достижения прежней прочности в 8 раз.

Специфика испытаний окатышей на прочность требует учета размера окатышей. На рисунке 5 приведена эта зависимость. Чем меньше размер окатышей, тем быстрее завершаются процессы упрочнения, поэтому прочность мелких окатышей должна быть выше по сравнению с крупными. Однако чем крупнее окатыш, тем на большую площадь распространяется раздавливающее усилие, следовательно, тем меньшую удельную нагрузку испытывает окатыш. Этим объясняют кажущийся рост прочности при увеличении диаметра окатышей, обожженных в одинаковых условиях, с 7 до 14 мм.

ископаемый агломерационный металлургический окатыш

Рисунок 5. Зависимость прочности окатышей от диаметра

Более крупные окатыши не выдерживают и сниженной удельной нагрузки; прочность их низка, так как процессы спекания в них не завершены. Поскольку прочность окатышей является структурно чувствительным свойством, она зависит от показателей структуры, а именно от суммарной длины и совершенства контактов частиц, количества связки, типа и размеров ее выделений, пористости, среднего размера и степени округлости пор, размера зерен и др. Одним из наиболее важных показателей является удельная поверхность пор, характеризующая степень законченности процесса спекания. По данным микроскопического анализа, средние величины некоторых параметров структуры окатышей Лебединского ГОКа прочностью 1440 (числитель) и 6000 Н/окатыш (знаменатель) приведены ниже:


Восстановимость окатышей меняется в зависимости от их структуры и состава, что в свою очередь определяется режимом обжига. Наилучшей восстановимостью обладают окатыши, обожженные при 1000-1150 °С. В этих условиях упрочнение окатышей осуществляется исключительно по твердофазному механизму. Рудный минерал представлен в основном гематитом. Пористая неоплавленная структура окатыша с высокой удельной поверхностью пор определяет его высокую восстановимость. Однако прочность обожженных в этих условиях окатышей низкая, поэтому такой режим обжига на практике не осуществляют. При обычной в производственных условиях температуре обжига (1200-1350 °С) на восстановимость окатышей основное влияние оказывает образование расплава, что сказывается на физической структуре гранул, а следовательно, и на восстановимости окатышей. Решающую роль на восстановимость окатышей оказывает удельная поверхность пор, восстановимость окатышей определяется и их размером. При увеличении диаметра окатышей восстановимость их падает, причем особенно резко при диаметре более 16-18 мм.

Список литературы

1. Середа Б.П. Обробка металів тиском. Навчальний посібник. - Запоріжжя: Видавництво Запорізької державної академії, 2009. - 343 с.

. Воскобойников В.Г. и др. Общая металлургия - 6-изд., перераб. и доп. - М.: ИКЦ «Академкнига», 2005 - 768 с.

. Вегман Е.Ф и др. Металлургия чугуна. - Москва: - 3-изд., переработанное и дополненное. - М.: ИКЦ «Академкнига», 2004 - 774 с.

. Поволоцкий Д.Я., Рощин В.Е., Рысс М.А. и др. Электрометаллургия стали и ферросплавов. - М.: Металлургия, 1974. - 551 с.

. Якушев А.М. Проектирование сталеплавильных и доменных цехов. - М.: Металлургия, 1984. - 216 с.

. Кудрин В.А. Теория и технология производства стали: Учебник для вузов. - М.: «Мир», ООО «Издательство ACT», 2003. - 528 с.

. Сборник технологических инструкций по выплавке стали в основных дуговых печах.

Похожие работы на - Производство железорудного сырья

 

Не нашли материал для своей работы?
Поможем написать уникальную работу
Без плагиата!
Без нейросетей!