Способы металлизации железорудного сырья
Способы
металлизации железорудного сырья
1. Классификация методов
металлизации железорудного сырья
Выше отмечалось,
что существует множество предложенных и запатентованных способов металлизации
железорудных материалов и прямого получения железа, которые отличаются по
многим признакам и в то же время являются основой для их классификации.
Достаточно полно различные способы могут быть классифицированы по следующим
признакам:
• виду и
назначению получаемого продукта;
• типу
применяемых агрегатов для осуществления процесса;
• виду
применяемых топлива и восстановителя;
• виду
применяемых железорудных материалов;
• физико-химическим
основам технологических процессов;
• масштабам
производства.
При рассмотрении
способов металлизации нами за основу приняты первые два признака, т.е. вид и
назначение продуктов металлизации и тип применяемых агрегатов для осуществления
восстановительного процесса.
По виду и
назначению металлизованных железорудных материалов существующие способы могут
быть подразделены на следующие четыре группы:
. Получение
частично металлизованных железорудных материалов для использования их в
доменной плавке.
. Получение
металлизованных материалов с высокой степенью металлизации для их переплавки в
сталеплавильных и электросталеплавильных агрегатах.
. Восстановление
оксида железа в целях получения железного порошка для порошковой металлургии
(степень металлизации -98-99,5%, содержание железа в исходной шихте - 71,8-72%,
а металлического железа в металлизованном продукте - 98-99%).
4. металлизация железа для
переработки комплексных полиметаллических руд (хромоникелевые бурые железняки,
ванадийсодержащие титаномагнетиты, высокоглиноземистые железные руды, отходы
производства и т.п.).
По типу применяемых
агрегатов способы производства металлизованных железорудных материалов могут
быть подразделены на следующие группы:
- металлизация
на конвейерных машинах (или конвейерных печах);
- металлизация
во вращающихся печах;
- металлизация
на комбинированных установках типа «конвейерная машина - трубчатая печь»;
- металлизация
в шахтных печах и ретортах периодического действия;
- металлизация
в проходных печах с наружным обогревом;
- металлизация
в аппаратах с кипящим слоем.
Для процесса
металлизации и прямого получения железа применяют твердые или газообразные
восстановители.
Показателем глубины
протекания процесса восстановления является степень металлизации, определяемая
из соотношения
φмст = Feмет/ Feобщ *100%, (1.1)
где φмст - степень металлизации,
%; Feмет и Feобщ - содержание в металлизованном продукте металлического и общего
железа соответственно, %.
2.
Характеристика способов металлизации
.1
Металлизация на конвейерных машинах
Выше была показана
принципиальная возможность получения метализованного агломерата на колосниковой
решетке конвейерной машины. Разрабо-таны и испытаны также процессы металлизации
на конвейерных машинах рудоугольных окатышей. В этом случае при производстве
окатышей из мелкой руды и концентрата в шихту вводят 15-20% твердого
восстановителя. Затем рудоугольные окатыши подвергают обжигу на конвейерной
обжиговой машине в течение 20-30 мин при 1200…1250°С. За счет углерода
происходит восста-новление оксидов железа, и получаются металлизованные окатыши
со степенью металлизации 50-80%. Схема производства металлизованных окатышей
при совмещении процесса металлизации и упрочняющего обжига в одном агрегате -
конвейерной машине - представлена на рис. 2.1. Сырые рудо-флюсо-угольные
окатыши в головной части обжиговой машины сушат рециркулируемыми отходящими
газами, после чего они поступают в зону обжига, где в результате просасывания
горячих газов происходят нагрев всего слоя окатышей до 850…1250 °С и
восстановление оксидов железа внутри самих окатышей. Процесс длится 20-40 мин.
За это время удаляется лишь около 40% серы. Поэтому большое значение для
использования в процессе имеет выбор малосернистого твердого топлива.
Металлизованные
окатыши в нагретом виде поступают в руднотермическую печь для выплавки чугуна
или стального полупродукта. Недостатком этого процесса является загрязнение
губчатого железа пустой породой, серой и фосфором твердого топлива, что
предъявляет особые требования к качеству последнего.
В нашей стране опытные установки по
металлизации рудо-угольных окатышей на конвейерных машинах были созданы на НПО
«Тулачермет» и заводе «Сибэлектросталь».
Рисунок 2.1 - Схема
процесса металлизации рудно-угольных окатышей на обжиговой машине: 1 - бункер
возврата: 2 - бункер руды пли концентрата; 3 - бункер угля; 4 - бункер
известняка; 5 - шаровая мельница; 6 - фильтр; 7 шнековый смеситель; 8 -
дисковый гранулятор; 9 - обжиговая конвейерная машина; 10 - зона сушки: 11 -
зона обжига; 12 - гpoxoт. 13 - электропечь; 14 - ковш для жидкого металла; 15 - шлаковая
чаша
2.2 Металлизации по
вращающихся исчах и комбинированных установках
С применением в
качестве восстановительного агрегата вращающихся трубчатых печей разработано
несколько способов металлизации железорудных материалов, из которых наибольшее
значение приобрели следующие: «СЛ-РН», Крупна, японских фирм, «Аккар»,
«Мсханобрчермет», «Сибэлектросталь» и др.
Восстановление
железной руды или окатышей в такой печи осуществляется с помощью твердого
углеродсодержащего топлива: коксовая мелочь, битуминозный уголь, бурый уголь и
полукокс из него, антрацит и др. Во избежание насыщения губчатого железа серой,
поступающей в печь с восстановителем, в шихту вводят известняк или доломит.
Восстановитель загружают в количестве, превосходящем теоретически необходимое
для отнятия кислорода руды (часть восстановителя используется как топливо).
Выходящий из печи
продукт охлаждают и подвергают грохочению и магнитной сепарации для выделения
губчатого железа, восстановителя, который возвращается в процесс, а также золы
топлива и отработанных известняка или доломита, которые направляются в отвал.
Отопление печи осуществляется за
счет сжигания газообразного, жидкого или пылеугольного топлива. При этом
топливо в торцевой горелке (форсунке) сжигается при недостатке воздуха с
получением мягкого длинного факела. Остальной воздух, необходимый для горения
топлива, дожигания СО и других горючих газов, выделяющихся из слоя шихты при
восстановлении, вдувается через фурмы, расположенные на корпусе печи, что
позволяет регулировать температуру по се длине. Опасность размягчения шихтовых
материалов и настылеобразования ограничивают температуру нагрева шихты
величиной 1000…1100 °С в зависимости от свойств руды.
Способ
«СЛ-РН» возник на основе способов «РН» и
«СЛ» и представляет их усовершенствованную модификацию.
Способ
«РН» разработан фирмами США главным образом для переработки бедных
труднообогатимых железных н комплексных руд с обогащением их после
восстановления.
В процессе
переработки используются руды крупностью 12-25 мм, флюс и твердый
восстановитель крупностью 3-0 мм. Печь отапливается газообразным или жидким
топливом. Расход восстановителя составляет 50%, а флюса - 5-7% от массы руды.
Топливо подается в печь через центральную горелку (или форсунку), воздух - с
помощью фурм, установленных на кожухе печи. Количество рециркулируемого твердого
восстановителя составляет 60-75%. При степени металлизации около 95% извлечение
железа в концентрат находится на уровне 90%.
Способ
«РП» позволяет удалять из шихты до 95% серы и часть фосфора. При
использовании шихтовых материалов даже с повышенным содержанием этих элементов
можно получать богатый концентрат, в котором не более 0,05% S и 0,07% Р. Заметное удаление
фосфора возможно в тех случаях, когда он связан с минералами пустой породы,
удаляемой при обогащении.
Способ был
отработан во вращающейся печи длиной 45,7 м и диаметром 2,74 м,
производительностью около 175 т/сут по руде. На 1 т губчатого железа в среднем
расходуется 370 кг коксовой мелочи, 80 кг доломита, 290 м3
природного газа и 350 кВт*ч электроэнергии.
Способ «СЛ»
разработан фирмами ФРГ и Канады для получения губчатого железа из богатых
железорудных окатышей. От предыдущего отличается способом отопления печи.
Сжигание газа осуществляется в горелках, расположенных на кожухе печи со
смешением друг относительно друга по спирали. С помощью центральной горелки в
разгрузочном торце печи поддерживается слабовосстановительная или нейтральная
атмосфера во избежание окисления губки. Другое отличие заключается в способе
извлечения губчатого железа: в процессе «СЛ» губка отделяется только от флюса и
восстановителя, так как окатыши изначально богаты и в обогащении не нуждаются.
В процессе
используются окатыши крупностью 16-6 мм, флюс и антрацит крупностью 3,2-0,8 мм.
Степень металлизации губчатого железа зависит от количества избыточного
углерода и обычно превышает 95%. На 1 т металлического железа расходуется 1,58
т исходных окатышей, содержащих 66,7%. Не, 480 кг антрацита, 46 кг доломита и
107 м3 природного газа.
Способ
«СЛ-РН» позволяет использовать для получения
губчатого железа любые виды руды, угля и газообразного пли жидкого топчи на, а
также применять сырые окатыши без предварительного упрочняющего обжига. На рис.
2.2 представлена схема процесса при работе на руде или обожженных окатышах, а
на рис. 2.3 - при работе на сырых окатышах (установка «решетка - трубчатая
печь»).
В состав основного
оборудования фабрики, работающей с твердым топливом, в случае обработки
кусковой руды или обожженных окатышей входят (см. рис. 2.2): В случае
использования сырых окатышей (см. рис. 2.3).
Второй вариант
оказывается более выгодным, так как окатыши поступают с колосниковой решетки
после нагрева, сушки и упрочнения в восстановительный агрегат горячими, что
повышает его производительность, снижает расход топлива и позволяет уменьшить
длину вращающейся печи. Нагрев окатышей на колосниковой решетке производят
газами, отходящими от вращающейся печи. Степень металлизации окатышей зависит
от количества избыточного углерода и может превышать 95%.
Рисунок 2.2 - схема
процесса при работе на руде или обожженных окатышах: 1 - бункеры руды,
окатышей, флюса и оборотного твердого топлива, 2-вращающаяся восстановительная
печь, 3 - бункер свежего угля, 4 - трубчатый охладитель, 5 - гpoxoт, 6 - магнитные
сепараторы, 7 - брикетные прессы, 8 - сепаратор для разделения пустой породы и
топлива, 9 - конвейер оборотного угля, 10 - система очистки газов от пыли
Рисунок 2.3 - Схема
процесса при работе на руде или сырых окатышах: 1 - бункеры концентрата и
бентонита, 2 - чашевые окомкователи, 3 - колосниковую решетку, 4 - обогреваемую
газами из трубчатой восстановительной печи, 5 - охладитель, 6 - бункер свежего
угля, 7 - система очистки газов от пыли
Способ
завода «Сибэлектросталь». На этом заводе
установка для металлизации железорудного сырья типа «решетка - трубчатая печь»
входит в состав агрегата с электропечью для получения жидкого металла (рис.
2.4) Из вращающейся печи металлизованные железорудные материалы поступают на
плавку в электропечь в горячем состоянии (до 1050 °С), что позволяет сократить
расход электроэнергии и повысить производительность печи. На установке
испытывали металлизацию различных железорудных материалов с применением в
качестве восстановителя бурого угля. Степень металлизации составляла 90-95%.
При загрузке в электропечь нагретых окатышей (800С) ее производительность
увеличилась в 1,5 раза по сравнению с работой на холодных обожженных окатышах.
Металлизация
в шахтных печах и ретортах. Среди
действующих установок для металлизации железорудных материалов и получения
губчатого железа наибольшую долю составляют шахтные печи и реторты.
Строительство установок металлизации усилилось в последние десятилетия и в
основном создавались шахтные печи и реторты.
Рисунок 2.4 - Схема полупромышленной
установки завода «Сибэлектросталь» для производства бескоксовой электростали: 1
- контейнер, 2 - устройство для удаления золы из металлизованных окатышей, 3 -
трубчатая печь, 4 - транспортер, 5 - конвейерная обжиговая машина, 6 -
ролико-укладчик, 7 - гранулятор, 8,9 - элеваторы, 10 - питатели, 11,12,13 -
бункеры известняка, концентрата и угля соответственно
Быстрые темпы
развития процессов металлизации в шахтных печах обусловлены целым рядом их
преимуществ перед другими агрегатами:
• непрерывность
процесса;
• высокая удельная
и агрегатная производительность (т.е. высокая единичная мощность установок);
• относительно
низкий удельный расход топлива (восстановителя) благодаря замкнутому газовому
циклу;
• возможность
получения высококачественного продукта, отвечающего требованиям
электросталеплавильного производства.
В процессе освоения
новых шахтных печей совершенствовались их конструкция и технология. В настоящее
время суточная производительность установок находится на уровне 1200 т в сутки,
действуют установки производительностью 1800 т в сутки и разрабатываются более
мощные печи. Проведенные исследования и испытания позволили расширить сырьевую
базу шахтных печей: установлена возможность успешной работы печей не только на
окатышах, но и на их смеси с рудой, а также при использовании 100% кусковой
руды. Ведутся работы, направленные на расширение топливной базы процессов в
шахтных печах. Их цель - использование, кроме природного газа, также коксового
газа, жидкого, твердого и других видов топлива.
Наиболее известными
процессами металлизации в шахтных печах и ретортах являются способы «Виберга»,
«Пурофер», «ХИЛ I», «Мидрекс», «ХИЛ III». В СНГ разработаны два
способа получения металлизованного продукта в шахтных печах, которые отрабатывались
на опытно-промышленных установках Белорецкого комбината и завода
«Запорожсталь».
Способ
«Пурофер» («Purofer» в переводе означает
чистое железо). Технология этого процесса, разработанного в ФРГ, заключается в
восстановлении окускованного железорудного материала конвертированным природным
газом при 950±10 °С в шахтной печи. Главные отличительные особенности -
отсутствие в печи зоны охлаждения и выдача из печи горячего губчато го железа,
а также применение для конверсии природного газа регенеративных реформеров с
насадкой. Схема процесса «Пурофер» представлена на рис. 2.5. Пока один из
горизонтальных (или вертикальных) регенераторов нагревается за счет сжигания
колошникового газа с добавкой природного газа до температуры ~1400°С, во втором
регенераторе происходит превращение смеси колошникового газа с природным в
восстановительный газ. В расположенной далее камере охлаждения температуру
восстановительного газа устанавливают на уровне 950±10 °С. При таком
высокотемпературном крекинге природного газа требуется лишь небольшая масса
катализатора, нечувствительного к сернистым соединениям, содержащимся в
природном или колошниковом газах.
На 1 т губчатого
железа (степень металлизации 95%) расходуется 1,5 т руды (63% Fe), 385 м3
природного газа, 86 кВт ч электроэнергии и 5 м3 воды. Губчатое
железо из окатышей (68,8% Fе) содержит, %: 95,3 Feобщ, 90,5 Feмет, 0,010 S, 0,020 Р, 1,36 пустой породы, в т. ч. 0,57 SiO2. Содержание углерода изменяется в пределах 0,5-1,5%.
Рисунок 2.5 - Схема
процесса «Пурофер» на основе природного или коксового газов: 1 - природный газ,
2 - компрессор, 3 - вентилятор для воздуха горения, 4 - колошниковый газ, 5 -
скруббер, 6 - газовый реформер, 7 - шахтная печь, 8 - конвейер для горячего ГЖ,
9 - горячее брекетирование, 10 - восстановительный газ, 11 - кусковая руда или
окатыши
Установки «Пурофер», пущенные в
эксплуатацию в 1977 г. в Бразилии и Иране, имеют мощность 350 тыс. т губки в
год каждая.
Способ
«Охалата и Ламина» («ХИЛ I»), осуществляемый в периодически
действующих ретортах - старейший из рассматриваемой группы и один из наиболее
освоенных в промышленных масштабах. В конце 1987 г. этот способ использовался
на 14 установках общей мощностью 8,56 млн. т металлизованнго продукта в год и
по 5 установок общей мощностью 5,75 млн. т в год сооружалось в различных
странах (Мексика, Венесуэла, Бразилия, Ирак, Иран, Индонезия). Технология
металлизации в этих установках заключается в восстановлении газами неподвижного
слоя кусковой руды или окатышей при давлении 0,49 МПа и температуре 870…1040°С.
Нагрев руды и покрытие тепловых затрат процесса производят за счет физического
тепла восстановительного газа, нагретого до 980…1240 °С. Схема установки
представлена на рис. 2.6.

Использование принципа
восстановления в стационарном слое обусловливает необходимость применения в
одной установке нескольких последовательно расположенных реторт (для сокращения
расхода топлива). С этим связана цикличность процесса, а также неравномерная по
высоте слоя степень металлизации. В среднем она изменяется в пределах 85-95%.
Восстановительный
газ получают паровой каталитической конверсией природного газа, очищенного от
серы. Конвертированный газ проходит последовательно через 3 реторты, в которых
осуществляются основные стадии процесса (охлаждение и науглероживание
металлизованного продукта, нагрев и предварительное восстановление,
окончательное восстановление сырья). Перед каждой ретортой установлен
газоподогреватель (15), в котором газ нагревается перед восстановлением сначала
до 710…820°С в рекуператорах, а затем до 980…1240 °С на входе в верхнюю часть
реторты в специальных устройствах путем сжигания части газа воздухом, предварительно
нагретым в таких же рекуператорах. После каждой реторты установлен
скруббер-охладитель (14), в которых газ охлаждается и очищается от паров воды
после выхода из реторты. Отходящий газ после прохождения реторты, в которой
происходит окончательное восстановление, используется в качестве топлива для
покрытия тепловых потребностей процесса (отопление газо и
воздухоподогревателей, конверсионной установки и др.). Для повышения
калорийности к нему добавляют природный газ.
Окатыши подаются в реторту через
бункер, емкость которого равна емкости реторты (100-150 т). По окончании цикла
губка выгружается через днище реторты на сборный конвейер, затем проходит
магнитный сепаратор и подается в смесительные бункеры для усреднения
химического состава, откуда в контейнерах транспортируется к электропечам.
Схема установки с емкостью реторты 500 т и откидным днищем представлена на рис.
2.7. Реторты загружают и подают в них газ сверху. Для выгрузки готовой губки
служат резец и специальные разгрузочные скребки. На каждой установке в газовом
цикле участвуют четыре реторты, в каждой из которых протекают различные
процессы: в одной реторте происходят предварительный нагрев шихты и се
восстановление газом, выходящим из других реторт, прошедшим освобождение от Н20
и подогрев, в двух других осуществляется довосстановление железа шихты
подогретым газом, получаемым в конверсионной установке, а в четвертой -
науглероживание губчатого железа. Каждые два часа происходит переключение
клапанов, изменяющее назначение реторт. Весь процесс длится около 5 ч, из них
примерно I ч уходит на загрузку и выгрузку реторты.
Рисунок 2.7 - Реторта для
металлизации по способу «Охалата и Ламина»: 1 - гидравлический цилиндр, 2 -
тележка, 3 - привод, 4 - кожух, 5 - крышка, 6 - загрузочная горловина, 7 -
площадка для обслуживания, 8 - резец и рычаги для удаления губки, 9 -
футеровка, 10 - механизм управления откидным днищем, 11 - откидное днище, 12 -
разгрузочный желоб.
Благодаря
неподвижности слоя получаемый продукт содержит незначительное количество
мелочи, а из-за повышенной температуры процесса губчатое железо «ХИЛ I» менее пирофорно, чем полученное в
шахтных исчах непрерывного действия.
Увеличение размеров
установок, а также усовершенствование конструкции оборудования и технологии
повысили надежность работы и улучшили технико-экономические показатели
процесса. Если на первых установках расход природного газа составлял 825 м3/т
губки, то на усовершенствованных установках, работающих с 1977 г., он составил
380 м3/т. Однако цикличность процесса требует, кроме сравнительно
большого расхода тепла, значительных издержек на аппаратурную оснастку, что
увеличивает эксплуатационные затраты. Поэтому фирма «Охалата и Ламина» с
середины 70-х годов XX в. начала разработку непрерывного процесса, который к концу 70-х
годов стал известен как процесс «ХИЛ III». В последующие годы он
получил широкое распространение. В 1999 г. в мире работало 18 установок «ХИЛ III», в том числе в России
на Лебединском ГОКе (г. Губкин).
Способ
«ХИЛ III» осуществляется в шахтной
печи непрерывного действия. Получение восстановительного газа такое же, как и
по способу «ХИЛ I». Перед подачей в зону восстановления газ из конверсионной
установки проходит воздушный охладитель, скруббер и подогревается в специальных
газоподогревателях до температуры 960 °С. Печь работает под избыточным
давлением 0,4-0,6 MПa, поэтому загрузка исходных рудных материалов и выгрузка губчатого
железа из зоны охлаждения печи осуществляются через шлюзовые устройства.
Способ
«Мидрекс» разработан фирмой «Мидленд Росс» в
США и представляет собой процесс получения губчатого железа в шахтной печи с
помощью конвертированного природного газа. Этот процесс наиболее освоен и
получил широкое распространение. В 70-80-е годы XX в. он был реализован на
15 заводах в США, ФРГ, Канаде, Венесуэле и других странах. В России на
Оскольском электрометаллургическом комбинате построены печи «Мидрекс»,
суммарная проектная мощность которых составляет 5 млн. т металлизованного
продукта в год.
Принципиальная
технологическая схема работы установки металлизации (модуля) «Мидрекс»
мощностью 420 тыс. т губчатого железа в год представлена на рис. 2.8. Основные
элементы установки - двухзонная шахтная печь объемом 370 м3 с
внутренним диаметром 5,0 м и реформер для конверсии природного газа.
Металлизации подвергаются в основном обожженные окисленные окатыши. Перед
загрузкой в печь они проходят грохочение для отсева мелочи, затем загружаются в
бункер над печью, откуда при помощи специального устройства попадают в
загрузочные труботечки диаметром 200-250 мм и из них в печь. Отсечка печи от
атмосферы производится при помощи динамических газовых затворов (верхнего и
нижнего).
Рисунок 2.8 - Схема
процесса «Мидрекс»: 1 - воздуходувка, 2 - теплообменник, 3 - система газов, 4 -
конверсионная установка, 5 - компрессор, 6 - скруббер для колошникового газа, 7
- шахтная печь, 8 - скруббер для охлаждающего газа, 9 - вибрационный грохот, 10
- брикетный процесс
В печи окатыши
проходят зону подогрева и восстановления, расположенную над горизонтом ввода
восстановительного газа, после чего поступают в зону охлаждения, затем с
температурой 40…50 °С выдаются на ленточный конвейер. Общая продолжительность
пребывания окатышей в печи составляет 8-12 ч.
Колошниковый газ
температурой 350…400 °С охлаждается и очищается от ныли и влаги. Примерно 2/3
чистого газа компримируются и подаются на смешивание с природным газом,
предварительно очищенным от серы на специальной установке. Полученная смесь
подвергается конверсии в реформере, который отапливается смесью избыточного (~
1/3) колошникового и природного газов. Тепло дымовых газов от отопления
реформера используется в рекуператоре для нагрева воздуха, подаваемого на
сжигание отопительного газа в реформере. В последние годы на установках
«Мидрекс» в рекуператоре нагревается перед конверсией и смесь колошникового и
природного газов.
Температура в
межтрубном пространстве реформера составляет 1100… 1150 °С. Восстановительный
газ подается в печь по всему ее периметру через отверстия небольшого сечения,
расположенные в огнеупорной кладке. Для регулирования температуры
восстановительного газа на уровне 760 °С предусмотрена возможность отвода части
его в специальный холодильник, после чего холодный газ подмешивается к
основному потоку (на схеме рис. 7 это не показано).
Охлаждение
металлизованных окатышей осуществляется газом, циркулирующим по
самостоятельному газовому контуру. Для охлаждения используют смесь
восстановительного и дымовых газов. Давление охлаждающего газа меньше, чем восстановительного,
что препятствует его проникновению в зону восстановления.
Отдельные элементы процесса
металлизации, включая всю его газовую часть, автоматизированы. Автоматически
регулируются соотношение очищенного колошникового и природного газов, температура
и состав восстановительного газа, расходы газов и другие технологические
параметры.
3.
Технология и оборудование цеха металлизации
.1
Подача окисленных окатышей к шахтным печам
В качестве сырья
цех металлизации ОЭМК использует неофлюсованные окисленные окатыши,
производимые из концентрата Лебединского ГОКа в цехе окомкования комбината. На
пути от цеха окомкования до промежуточных бункеров, расположенных над шахтными
восстановительными печами, окатыши подвергаются грохочению с выделением мелочи
5-0 мм и крупной фракции +50 мм. Мелочь возвращается обратно в цех окомкования,
а крупная фракция измельчается в щековой дробилке и вместе со средней фракцией
50-5 мм доставляется в промежуточные бункеры для загрузки в шахтные печи.
Наполнение промежуточных бункеров поддерживается автоматически на среднем и
постоянном во времени уровнях. Для этого масса материала во всех бункерах,
находящихся в работе, непрерывно регистрируется с помощью месдоз и регулируемой
подачей окатышей из расходного склада постоянно приводится в соответствие с
расходом их из промежуточных бункеров.
Окисленные окатыши,
поступающие на металлизацию, должны соответствовать следующим требованиям: Fе - не менее 67,0%; FeO - не более 1,0%; SiO, - не более 3,5%;
фракции 5-0 мм - не более 2,5%; фракции 15-9 мм - не менее 85%. Прочность на
сжатие при крупности 12±1 мм - не менее 250 кг на окатыш, прочность на удар
(выход класса крупнее 5 мм после испытания в барабане) - не менее 95%,
прочность на истирание (выход класса 0,5-0 мм) - не более 5,0%.
Система загрузки
окисленных окатышей состоит из следующих узлов (см. рис. 8): цилиндрический
загрузочный (промежуточный) бункер (1), закрепленный на каркасе печи с помощью
двух месдоз (он принимает поток окисленных окатышей и обеспечивает непрерывное
течение материала в верхний динамический затвор (2), который может
перекрываться плоским шибером с помощью гидравлического привода);
распределитель затворного газа и загружаемых окатышей (3) и труботечки. В
загрузочной трубе (2) создается динамический затвор благодаря потоку затворного
газа, который подается в распределитель под избыточным давлением, что исключает
выбывание печных газов из рабочего пространства в атмосферу.
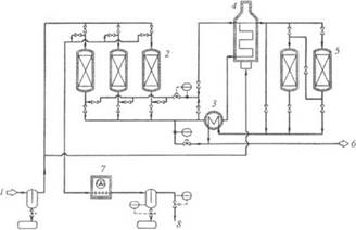
3.2 Очистка природного
газа от серы
Природный газ,
поступающий на комбинат, может содержать до 155 мг/м3 соединений
серы в виде сероводорода, серооксиуглерода (COS) и меркаптанов.
Поскольку конверсия газа осуществляется на никелевых катализаторах,
серосодержащие компоненты в газе вызывают помехи - они могут отравить
катализатор. Поэтому из природного газа необходимо удалять упомянутые
соединения серы до содержаний, допустимых для процесса «Мидрекс». В этих целях
предусмотрена двухступенчатая очистка природного газа перед подачей на
конверсию: первая - очистка фильтрацией через молекулярные сита; вторая -
тонкая очистка оксидами цинка.
Рисунок 3.1 - Схема
установки для очистки природного газа от серы: 1 - неочищенный природный газ, 2
- адсорберы с молекулярными ситами, 3 - теплообменник гаг-газ, 4 - газоподогреватель,
5 - реакторы с оксидом цинка для тонкой очистки природного газа от серы, 6 -
очищенный природный газ, 7 - охладитель с воздушным обдувом, 8 - сбрасываемый
газ
Соединения серы
выводятся из процесса в виде возвратного газа (высокосернистого газа) и
сульфида цинка, образовавшейся в результате реакции оксида цинка с серой.
Возвратный газ, содержащий в среднем 0,05-0,35% (объемн.) серы, а при пиковых
нагрузках - до 0,4%, благодаря своей высокой теплоте сгорания может быть
использован как горючий газ для отопительных целей.
Исходный природный
газ вначале поступает в отделитель жидкости, где улавливаются содержащиеся в
нем частицы жидкости - метанол, влага и высшие углеводороды. Выделенная
жидкость накапливается в сборном резервуаре. Затем газ поступает в установку с
молекулярными ситами, в которых из трех имеющихся адсорберов всегда параллельно
работают два, а третий находится на регенерации. После 8 ч адсорбции в течение
4 ч осуществляется регенерация. Переключение с режима адсорбции на режим
регенерации и обратно выполняется с помощью автоматической системы управления.
Для регенерации
молекулярных сит часть потока газа, предварительно очищенного на молекулярных
ситах, подогревают примерно до 300 °С и пропускают через слой адсорбента снизу
вверх. В результате этого слой подогревается, адсорбированные вещества
выделяются и уходят с потоком газа. Регенерирующий газ охлаждается в воздушном
теплообменнике и до выхода из установки проходит через каплеотделитель для
улавливания конденсата, который может в нем образоваться. Этот газ содержит
серу и может использоваться как топливо.
Газ, выходящий из
молекулярных адсорберов и имеющий остаточное содержание серы (~ 0,0011%),
окончательно очищается оксидом цинка до остаточного содержания серы ~ 10-4%,
что достигается в слое, нагретом до 350…400 °С. Нагрев слоя ZnO в реакторах
осуществляется горячим чистым газом, выходящим из этих реакторов, в
соответствующих теплообменниках и газовом подогревателе. В этих ZnO - аппаратах остатки
соединений серы адсорбируются оксидом цинка, и сера связывается в сульфид
цинка.
Горячий очищенный
природный газ, выходящий из реакторов - десульфураторов, охлаждается в
теплообменниках холодным предварительно очищенным газом и направляется на
установку металлизации.
3.3
Работа установки металлизации
В состав каждого
модуля металлизации «Мидрекс» входят: участок шахтной печи металлизации;
участок реформера (конвертера природного газа); система производства инертного
газа: цикла восстановительного и охлаждающего газа и другие системы. Схема работы
шахтной печи и газовых циклов модуля металлизации окисленных окатышей ОЭМК
представлена на рис. 3.2.
Рисунок 3.2 -
Технологическая схема модуля металлизации окатышей «Мидрекс»: А - шахтная печь,
Б1 - скруббер колошникового газа, Б2 - то же охлаждающего
газа, В1 - концевой холодильник, В2 - охладитель
конверторного газа, Г - реформер, Д - рекуператор, Е - каплеулавитель, Ж -
компрессор, 1 - конвертированный газ, 2 - восстановительный газ, 3 -
колошниковый газ, 4 - технологический газ, 5 - смешанный газ, 6 - топливный
газ, 7 - охлаждающий газ на входе, 7а - то же на выходе, 8- инертный
газ, 9 - дымовой газ, 10 - природный газ, 11 - воздух на горение
Восстановительная
шахтная печь состоит из загрузочного бункера, верхнего динамического затвора с
загрузочным распределителем и труботечками, зоны восстановления, промежуточной
зоны, зоны охлаждения, огнеупорной футеровки, постоянно действующих питателей,
нижнего динамического затвора и маятникового питателя (для выгрузки готового
продукта). Общий объем печи составляет 370 м3, внутренний диаметр -5
м, общая высота - 22 м. Зона восстановления распространяется от уровня фурм,
через которые вдувается восстановительный газ, до уровня засыпки шихты под
сводом печи. Горячий восстановительный газ вводится в зону восстановления
объемом 200 м3 по кольцевому каналу на уровне фурм через фурменные
блоки. Зоны восстановления и охлаждения разделены промежуточной зоной, верхней
границей которой является уровень фурм, а нижней - уровень каналов для отсоса
охлаждающего газа. Внизу этой зоны непосредственно над каналами для отсоса
охлаждающего газа расположены верхние постоянно действующие питатели. Уровень
каналов отсоса охлаждающих газов - это верхняя граница зоны охлаждения, а ее
нижняя граница - нижний динамический затвор. Объем зоны охлаждения составляет
около 120 м3. Охлаждающий газ входит в зону охлаждения через распре
делитель, представляющий собой коническую конструкцию из коаксиальных отрезков
труб, сужающихся книзу. В зоне охлаждения расположены средние и нижние
постоянно действующие питатели, которые благодаря их возвратновращательному
движению обеспечивают равномерный сход столба шихтовых материалов.
Один из основных и
важнейших агрегатов модуля прямого восстановления - реформер. Его корпус
представляет собой стальную конструкцию прямоугольного сечения 41x11x9 м. В
реформере имеется 288 реакционных труб, размещенных вертикально в четыре ряда.
Стены реформера защищены огнеупорной футеровкой, а его трубы заполнены
катализатором. Рабочая температура в межтрубном пространстве составляет около
1100 °С. Реформер отапливается с помощью установленных в днище между трубами
120 главных и 36 вспомогательных горелок. Главные горелки работают на топливном
газе (смеси колошникового газа с природным) и на воздухе, подогретом до 600 °С.
Во вспомогательных горелках сжигается природный газ с холодным воздухом.
Дымовые газы отсасываются из межтрубного пространства реформера эксгаустером
при температуре около 1100 °С и проходят через два параллельно расположенных
рекуператора, где отдают большую часть физического тепла, подогревая воздух для
главных горелок, смешанный и природный газы. После этого они выбрасываются в
дымовую трубу.
Шахтная печь в
процессе «Мидрекс» работает по принципу противотока. Окисленные окатыши
поступают в печь сверху и опускаются вниз под действием силы собственной
тяжести по мере того, как в нижней части печи они выгружаются в виде
металлизованного продукта. Одновременно горячий восстановительный газ,
вдуваемый через фурмы при температуре 760 °С и абсолютном давлении 0,2 МПа,
движется навстречу потоку окатышей вверх, где покидает печь в виде
колошникового газа при температуре 400 °С. Для предотвращения выбивания из печи
печных газов устройства для загрузки исходных окисленных окатышей и выгрузки
металлизованного материала уплотнены при помощи так называемых динамических
газовых затворов, в которые вдувается инертный (затворный) газ под таким
давлением, которое обеспечивает движение этого газа в трубах затворов внутрь
печи. Время пребывания окатышей в зоне восстановления при проектной
производительности модуля устанавливается таким, чтобы достигалась средняя
степень металлизации в пределах 90-94%.
Развитие различных
реакций процесса металлизации и науглероживания железа с образованием карбида (Fe3C) в принципе зависит от температуры
восстановительного газа, его химического состава и времени пребывания газа и
шихты в восстановительной печи. 11а кинетику восстановительных процессов
существенное влияние оказывает химический состав исходных окатышей.
Горячий запыленный
колошниковый газ поступает в скруббер (Б1) сверху через трубу
Вентури, где при подаче большого количества воды происходят его резкое
охлаждение и одновременно смачивание частиц пыли. Над поверхностью промывочной
воды в конусной части скруббера газовый поток поворачивается на 180 град,
вследствие чего смоченные частицы пыли вместе с большей частью капель
охлаждающей воды отбрасываются (отделяются от потока) силой инерции в воду.
Доля газа, необходимого для конверсии (технологический газ), выходит из
скруббера насыщенной водяными парами при температуре около 55 °С. Избыток газа
(топливный газ) должен быть более полно обезвожен, поэтому он орошается в
насадке скруббера промывочной водой, имеющей по возможности более низкую
температуру. Для получения различной температуры газа промывочная насадка
скруббера разделена перегородкой на зоны технологического и топливного газов.
Циркуляцию
технологического газа обеспечивает группа компрессоров (Ж), причем для
регулирования расхода газа предусмотрена байпасная линия, через которую
избыточное количество газа возвращается обратно в скруббер колош-никового газа.
Основной поток технологического газа поступает из компрессоров в концевой
холодильник (В,), в котором с заданной точностью насыщается во-дяными парами
благодаря орошению насадки, через которую газ проходит снизу вверх. Таким
образом концевой холодильник обеспечивает тонкое регулирование содержания
водяного пара в технологическом газе, подаваемом на конверсию природного газа.
После концевого холодильника
технологический газ смешивается с при-родным, очищенным от соединений серы и
подогретым в рекуператоре. Смешанный газ (природный + технологический) перед
процессом конверсии подогревается в рекуператоре до 400°С и затем
конвертируется в реакционных трубах реформера с одновременным нагревом до 900
°С. При этом происходит увеличение объема.
Горячий
конвертированный газ из реформера частично поступает в холодильник
конвертированного газа (В2). В этом холодильнике и непосредственно
за ним температура и состав газа корректируются с таким расчетом, чтобы были
точно выдержаны конкретные параметры процесса восстановления. Из трубопровода
конвертированного газа часть потока охлаждается в холодильнике (В2),
при этом содержание паров воды в газе снижается. Температура основного потока
газа регулируется количеством вводимого в него охлажденного конвертированного
газа. Кроме того, можно повысить содержание метана в конвертированном газе,
добавляя природный газ в его охлажденный поток. Газ со строго выдержанными
параметрами химического состава и температуры (восстановительный газ) подастся
в кольцевой канал и к фурмам шахтной печи.
В рекуператоре (Д)
охлаждаются дымовые газы реформера, нагревая воздух, подаваемый к главным
горелкам, смешанный и природный газы. После прохождения рекуператора дымовые
газы эксгаустером выбрасываются в дымовую трубу. Часть дымовых газов
используется для получения затворного газа.
Заключение
металлизация
железорудный конвейерный сырье
Несмотря на
ограниченное пока распространение, плавильно-восстановительные процессы, по
мнению многих специалистов, имеют большую перспективу по следующим причинам:
) некоторые
из них могут конкурировать с доменными печами по мощности и объему выпускаемой
продукции;
) не требуют
предварительного окускования железорудных материалов, т.е. не нужны «грязные»
аглофабрики;
) используют угли
различных марок (вместо кокса и природного газа);
) пригодны для
утилизации различных железосодержащих отходов;
) не предъявляют
жестких требований к качеству железорудных материалов.
Перспективы
бескоксовой металлургии на ближайший период связаны прежде всего с
производством губчатого железа и металлизованного сырья, в том числе и для
доменной плавки. Решение проблемы масштабности и создание
высокопроизводительных агрегатов бескоксовой металлургии, способных успешно
конкурировать с мощными доменными печами, позволят в будущем ставить вопрос о
замене существующей схемы металлургического производства.
Библиографический список
1. Князев В.Ф. Бескоксовая
металлургия железа. / В.Ф. Князев, А.И. Гиммельфарб, А.М. Неменов. - М.:
Металлургия, 1972. 272 с.
2. Тулин Н.А., Кудрявцев В.С.,
Пчелкин С.А. и др. Развитие бескоксовой металлургии. М.: Металлургия, 1987. 328
с.
. Кожевников И. Ю,
Бескоксовая металлургия железа. М.: металлургия, 1970, 336 с.
. Шумаков Н.С., Дмитриев
А.Н., Гараева О.Г. Сырые материалы и топливо для доменной плавки. -
Екатеринбург УрО РАН, 2007. - 391 с.