Автомобиль – самосвал (6x4) с разработкой тормозного управления
Министерство
образования и науки Российской Федерации
Псковский
государственный политехнический институт
Кафедра
"Автомобили и автомобильное хозяйство"
Курсовой
проект
Автомобили
Автомобиль -
самосвал (6x4) с
разработкой тормозного управления
Выполнил:
Студент группы 34-21
Д.Н. Краснов
Руководитель:
докт. техн. наук, А.А. Енаев
Псков 2009
Введение
Курсовой проект является заключительным этапом изучения дисциплины
"Автомобили" и выполняется студентами согласно учебному плану
специальности "Автомобили и автомобильное хозяйство" после освоения
общенаучных и инженерных дисциплин. Такая последовательность прохождения
дисциплин и накопительный багаж знаний позволяет в ходе работы над проектом
критически оценивать конструкции прототипов, их узлов, агрегатов и систем,
применять современные методы расчетов на прочность и долговечность, творчески
подходить к обоснованию технических решений, умело использовать вычислительную
технику.
Автомобильный транспорт - важнейшая отрасль народного хозяйства. Наряду с
другими видами транспорта он, обеспечивает нормальное производство и обращение
продукции в промышленности и сельском хозяйстве, нужды капитального
строительства, удовлетворяет потребности населения в перевозках.
Автомобильный транспорт перевозит более 3/4 (около 80%)всех грузов.
Основные преимущества автомобильного транспорта: меньшие капиталовложение в
организацию перевозок, большая маневренность транспортных средств и возможность
перевозок непосредственно от пункта отправления в пункт назначения без
дополнительных перегрузок, значительная скорость доставки грузов и пассажиров,
сравнительно невысокая стоимость перевозок.
При этом следует иметь в виду, что автомобильный транспорт является самым
трудоемким и фондоемким видом транспорта, а издержки по содержанию
автотранспорта в народном хозяйстве, превосходят расходы по всем другим видам
транспорта вместе взятым.
Основными задачами курсового проекта является анализ компоновочных схем
легкового автомобиля, тяговый расчет, определение оценочных параметров
тягово-скоростных свойств, определение оценочных параметров топливной
экономичности.
Конкретной задачей курсового проекта считается разработка тормозного
управления автомобиля.
1. Анализ компоновочных схем грузовых автомобилей и выбор прототипа
Под компоновочной схемой понимается схема расположения двигателя, кабины,
ведущих колес. Компоновочная схема грузовых автомобилей определяется, прежде
всего, расположением кабины, двигателя и ведущих колес.
.1 Компоновочная схема автомобиля с кабиной расположенной за двигателем
(двигатель расположен над передней осью)
Преимущества:
. Хорошая доступность к двигателю
. Удобство входа и выхода из кабины
. Оптимальное распределение нагрузки
Недостатки:
. Большая база автомобиля
. Большие габаритные размеры (длина)
. Плохая обзорность
1.2 Компоновочная схема автомобиля с кабиной надвинутой на двигатель
(двигатель над передней осью).
Преимущества:
. Меньшая база
. Меньшая длинна
. Улучшается проходимость
Недостатки:
. Затрудненный доступ к задней части двигателя
. Малая ширина проема двери
. Повышенный уровень шума в кабине
. Повышенная температура в кабине
1.3 Компоновочная схема автомобиля с кабиной над двигателем
Преимущество:
. Малая база и длинна
. Хороший доступ к двигателю
. Снижение массы автомобиля
. Снижение количества деталей
. Хорошая обзорность
. Лучшая управляемость автомобиля
Недостатки:
. Более сложная конструкция
. Менее удобный вход и выход из кабины
. Усложненный привод управления КПП и сцепления
.4 Компоновочная схема автомобиля с двигателем за кабиной (двигатель
смещен назад относительно передней оси).
Преимущества:
. Очень хорошая обзорность
. Ровный пол кабины
. Более удобный вход и выход из кабины
. Меньшая база и длина автомобиля
Недостатки:
. Затрудненный доступ к двигателю
. Плохая плавность ход
По данным задания для курсового проектирования я выбираю бескапотную
компоновочную схему (кабина над двигателем).
Таблица 1. Параметры технических характеристик сравниваемых автомобилей
|
Наименование параметров
|
Обозначение
|
Размерность
|
Страна, фирма, модель, год начала выпуска
|
|
|
|
Росия Камаз -5511 1979
|
Россия МАЗ-5516 1990
|
Россия КрАЗ-256Б1 1977
|
Росия Урал-377 1965
|
ТАТRА 815-2 1996
|
Прототип
|
|
Автомобиль в целом
|
|
1.Тип
|
Автомобиль-самосвал
|
|
2. Компоновка кузова
|
|
|
(6х4)КНД
|
(6х4) КНД
|
(6х4) КЗД
|
(6х4) КЗД
|
(6х4) КНД
|
(6х4) КНД
|
|
3.Компоновочная схема
|
|
|
КЛ
|
КЛ
|
КЛ
|
КЛ
|
КЛ
|
КЛ
|
|
4.Номинальная грузоподъемность
|
кг10000195001250075001690010000
|
|
|
|
|
|
|
|
|
5.Полная масса
|
кг191503300023515150002850019150
|
|
|
|
|
|
|
|
6.Распределение
полной массы: на переднюю ось на заднюю ось
кг
кг
|
5250
|
|
|
|
|
|
|
|
|
|
7.Удельная мощность
|
кВт/т162243176132210132
|
|
|
|
|
|
|
|
|
8.Габаритные размеры: длина ширина высота
|
Д Ш В
|
м м м
|
6580 2500 2710
|
8060 2500 3240
|
8100 2630 2830
|
7600 2500 2620
|
7920 2500 2970
|
6580 2500 2710
|
|
9.Объем кузова
|
 10,56,010,0
|
|
|
|
|
|
|
|
|
10.Максимальная скорость
|
км/ч807468759080
|
|
|
|
|
|
|
|
|
12.Фактор обтекаемости
|

|
|
|
|
|
|
|
|
|
13.Время разгона до 60 км/ч
|
с504751454050
|
|
|
|
|
|
|
|
|
14.Тормозной путь при скорости 40 км/ч
|
м16
|
|
|
|
|
|
|
|
|
15.Контрольный расход топлива при скорости 60 км/ч
|
л/100 км283739473528
|
|
|
|
|
|
|
|
|
Двигатель
|
|
16.Модель
|
|
|
КамАЗ-74006.10
|
ЯМЗ-238Д
|
ЯМЗ-238М2
|
ЗИЛ-375
|
ТЗА-929-13
|
ЯМЗ-236
|
|
17.Тип
|
|
|
ДВ8В
|
ДТВ8В
|
ДВ8В
|
БВ8В
|
ДВ10В
|
ДВ8В
|
|
18.Рабочий объем
|
л10,8514,8614,86715,8
|
|
|
|
|
|
|
|
|
19.Степень сжатия
|
1615,216,56,516,5
|
|
|
|
|
|
|
|
20.Максимальная
мощность по ГОСТ При частоте вращения 
кВт
|
2600
|
|
|
|
|
|
|
|
|
|
21.Максимальный крутящий момент
|
HM6371225883465,51030666,7
|
|
|
|
|
|
|
|
|
22.топливо
|
|
|
Диз. топливо
|
Диз. топливо
|
Диз. топливо
|
АИ-92
|
Диз. топливо
|
Диз. топливо
|
|
Трансмиссия
|
|
23.Сцепление
|
|
|
Двудис ковое с П/У
|
Двудис ковое с П/У
|
Двудис ковое с М/У
|
Одно диско вое с ПГ/У
|
Двудис ковое с П/У
|
Двудис ковое с П/У
|
|
24.Коробка передач: тип Число ступеней Передаточные числа
|
|
|
4
|
5
|
6
|
7
|
8
|
9
|
|
7,827,735,2611,49,367,82
|
|
|
|
|
|
|
|
|
4,035,522,908,266,934,03
|
|
|
|
|
|
|
|
|
2,503,941,526,105,232,50
|
|
|
|
|
|
|
|
|
1,532,801,004,523,871,53
|
|
|
|
|
|
|
|
|
1,01,960,663,332,951,0
|
|
|
|
|
|
|
|
|
-1,39-2,482,18-
|
|
|
|
|
|
|
|
|
-1,0-1,831,68-
|
|
|
|
|
|
|
|
|
-0,71-1,351,24-
|
|
|
|
|
|
|
|
|
---1,00,95-
|
|
|
|
|
|
|
|
|
----0,70-
|
|
|
|
|
|
|
|
|
25.Карданная передача
|
|
|
4АКШ
|
4АКШ
|
4АКШ
|
4АКШ
|
4АКШ
|
4АКШ
|
|
26.Главная передача: тип Передаточное число
|
|
|
Кони ческая
|
Кони ческая
|
Кони ческая
|
Гипои дная
|
Кони ческая
|
Кони ческая
|
|
7,224,898,215,293,397,22
|
|
|
|
|
|
|
|
|
27.Дифференциал
|
|
|
|
|
|
|
|
|
|
28.Полуоси
|
|
|
|
|
|
|
|
|
|
Ходовая часть
|
|
29.Передняя подвеска
|
|
|
Зав/Рес.
|
Зав/Рес.
|
Зав/Рес.
|
Зав/Рес.
|
Зав/Рес.
|
Зав/Рес.
|
|
30.Задняя подвеска
|
|
|
Зав/Рес.
|
Зав/Рес.
|
Зав/Рес.
|
Зав/Рес.
|
Зав/Рес.
|
Зав/Рес.
|
|
31.Шины: Типоразмер
|
|
|
260R508
|
300R508
|
440R533
|
260R508
|
12,00-20.
|
260R508
|
|
Система управления
|
|
32.Рулевое управление Тип рулевого мех. Наличие усилителя
|
|
|
В+ШГ ГУ
|
Ч+Р ГУ
|
В+ШГ ГУ
|
В+ШГ ГУ
|
Р+Ш ГУ
|
В+ШГ ГУ
|
|
33.Тормозное управление Тип тормозных мех. Наличие
усилителя
|
|
|
Б/Б П/У
|
Б/Б П/У
|
Б/Б П/У
|
Б/Б П/У
|
Б/Б П/У
|
Б/Б П/У
|
|
|
|
|
|
|
|
|
|
|
|
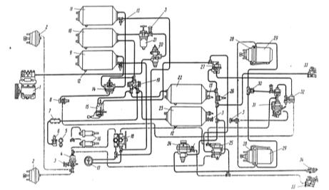
Рис.1. Компоновочная схема автомобиля
Рис.2. Кинематическая схема автомобиля
2. Выбор и оценка параметра тягового расчета
.1 Полная масса автомобиля и распределение ее по осям
Полную массу одиночного автомобиля можно оценить по формуле:
Для легковых автомобилей
;
где
полная масса автомобиля, кг;
снаряженная масса автомобиля
(оценивается по данным литературных источников), кг;
масса водителя или пассажира
(принимается равной
), кг;
масса багажа водителя или пассажира (
), кг;
число мест для сидения пассажиров
(для пассажирских грузопассажирских автомобилей в задании на курсовой проект).
кг
2.2 Типоразмер шин и радиусы колес
Выбор пневматических шин производится по наиболее нагруженным колесам
автомобиля с учетом номенклатуры шин, выпускаемых отечественной и зарубежной
промышленностью.
Динамический радиус
колес автомобиля-прототипа в первом приближении принимается
равным статическому радиусу
, который приводится в ГОСТах на пневматические шины.
При отсутствии данных по статическому радиусу для тороидных шин
пользуются соотношением
где
динамический радиус колеса, м;
диаметр обода колеса (определяется из
обозначения шины), м;
относительная радиальная деформация профиля (принимается
.
Нагрузка на одно колесо
Из таблицы выбираем
равным
м
2.1.3 Коэффициент полезного действия
трансмиссии
Коэффициент полезного действия трансмиссии (КПД) характеризует потери
мощности при ее передачи механизмами трансмиссии от первичного вала коробки
передач до ведущих колес.
КПД механической трансмиссии равен произведению коэффициентов полезного
действия входящих в трансмиссию механизмов, т.е.
где
КПД трансмиссии;
КПД коробки передач (принимается
);
КПД главной передачи (принимается
).
2.1.4 Коэффициент обтекаемости и
площадь лобового сопротивления
Коэффициент обтекаемости
равен силе сопротивления воздуха, действующей на 1
лобовой площади автомобиля при
скорости движения 1
.
Коэффициент обтекаемости зависит от формы кузова и угла натекания потока
воздуха; определяется экспериментально продувкой натурных образцов или моделей
автомобилей в аэродинамических трубах.
В проектных расчетах при отсутствии экспериментальных данных значения
коэффициента обтекаемости выбирают из диапазонов, характерных для современных
автомобилей определенного типа и значения.
Грузовой автомобиль
Площадь лобового сопротивления
равна площади проекции автомобиля на
плоскость, перпендикулярную его продольной оси. В проектных расчетах площадь
лобового сопротивления определяют приближенно по выражению
где
площадь лобового сопротивления,
;
наибольшая ширина автомобиля
(определяют по компоновочной схеме автомобиля-прототипа), м;
наибольшая высота автомобиля
(определяют по компоновочной схеме автомобиля-прототипа), м;
коэффициент заполнения площади (для
грузовых автомобилей принимается
).
2.2 Расчет параметров двигателя
Расчет параметров двигателя является одним из наиболее ответственных
этапов тягового расчета, т.к. установка двигателя с избыточной или
недостаточной мощностью приводит к снижению эффективности автомобильных
перевозок. Параметры двигателя определяют из условия обеспечения движения
автомобиля с заданной максимальной скоростью по дороге с заданным коэффициентом
суммарного сопротивления.
2.2.1 Параметры, выбираемые в ходе
расчета двигателя
При расчете параметров двигателя необходимо выбрать и оценить:
1) частоту вращения коленчатого вала двигателя при максимальной
мощности
;
) коэффициенты приспособляемости по моменту (
) и по частоте вращения (
, где
,
максимальный крутящий момент и
соответствующая частоту вращения,
,
крутящий момент при максимальной
мощности и соответствующая частота вращения);
3) коэффициент
отношение частоты вращения коленчатого вала двигателя при
движении автомобиля с максимальной скоростью
к частоте вращения при максимальной мощности
;
) коэффициент учета потерь мощности двигателя
.
Значения частоты вращения
и коэффициентов приспособляемости
и
выбирают из конструктивных
соображений с учетом статистических данных по выпускаемым в нашей стране и за
рубежом двигателям, близких по классу к двигателю автомобиля-прототипа.
Основным критерием правильности выбора частоты вращения проектируемого
двигателя является соответствующая этой частоте средняя скорость поршня
, которую подсчитывают по формуле
где
средняя скорость поршня,
;
ход поршня (принимают равным или
близким к ходу поршня двигателя автомобиля-прототипа), м;
частота вращения двигателя при
максимальной мощности,
.
Подсчитанное значение средней скорости поршня должно находиться в
пределах 9…11
для дизельных двигателей. Если значение
выходит из указанных пределов,
необходимо скорректировать значение частоты
.
Диапазоны изменения коэффициентов приспособляемости
и
по типам современных двигателей
составляют:
дизельные двигатели;
Отношение частот вращения двигателя при максимальной скорости и
максимальной мощности (коэффициент
) для современных двигателей изменяется в пределах:
дизельные двигатели легковых и грузовых автомобилей.
Коэффициент учета потерь мощности
отражает потери мощности на привод
вспомогательного оборудования и потери, связанные с отличием условий работы
двигателя на автомобиле от стендовых. Коэффициент изменяется в зависимости от
условий эксплуатации и режима работы двигателя. В проектных расчетах можно
принять
2.2.2 Мощность двигателя при
максимальной скорости движения автомобиля
Мощность двигателя при максимальной скорости движения автомобиля
определяется исходя из уравнения мощностного баланса по выражению
где
мощность двигателя при максимальной скорости движения
автомобиля, кВт;
максимальная скорость движения автомобиля,
;
КПД трансмиссии;
полная масса автомобиля, кг;
ускорение свободного падения (
),
;
коэффициент суммарного сопротивления
дороги при движении автомобиля с максимальной скоростью;
коэффициент обтекаемости;
площадь лобового сопротивления,
.
2.2.3 Максимальная мощность двигателя
Максимальная мощность двигателя определяется по формуле С.Р.Лейдермана
где
максимальная мощность двигателя, кВт;
мощность двигателя при максимальной
скорости движения автомобиля, кВт;
отношение частоты вращения двигателя
при максимальной скорости к частоте при максимальной мощности; a,b,c-коэффициенты, значения которых
зависят от типа и конструкции двигателя.
Максимальная мощность двигателя с учетом коэффициента коррекции Кр=0,94
Коэффициенты a,b,c, подсчитываем по формулам А.С.
Литвинова:
2.2.4 Внешняя скоростная характеристика
Внешняя скоростная характеристика является основой технического задания
на проектирование нового двигателя. Расчет ее ведется по уравнениям вида
где
текущее значение эффективной мощности двигателя, кВт;
текущее значение крутящего момента
двигателя, Н
м;
текущее значение частоты вращения коленчатого вала двигателя,
;
максимальная эффективная мощность
двигателя, кВт;
частоты вращения коленчатого вала двигателя при максимальной
мощности,
; a,b,c-коэффициенты.
Задаваясь последовательно значениями частоты вращения
от минимальной
(принимают
до максимальной
(
или
) частоты с шагом
, рассчитывают значение эффективной
мощности
и крутящего момента
. Результаты вычислений заносим в
таблицу.
Таблица 1. Параметры внешней скоростной характеристики расчетного
двигателя.
|
определяемый параметр
|
ne , об\мин
|
|
600
|
800
|
1000
|
1200
|
1400
|
1600
|
1800
|
2000
|
2200
|
2400
|
2600
|
|
Ne , кВТ
|
29.85
|
42.97
|
56.81
|
70.86
|
84.6
|
97.51
|
109.09
|
118.81,
|
126.15
|
130.61
|
131.67
|
|
Me , Нм
|
475.25
|
513.03
|
542.6
|
563.96
|
577.11
|
578.79
|
567.31
|
547.63
|
519.73
|
483.63
|
Таблица 2. Параметры внешней скоростной характеристики выбранного
двигателя.
|
определяемый параметр
|
ne , об\мин
|
|
600
|
800
|
1000
|
1200
|
1400
|
1600
|
1800
|
2000
|
2200
|
2400
|
2600
|
|
Ne , кВТ
|
24,4
|
36,16
|
48,93
|
62,25
|
75,64
|
88,61
|
100,7
|
111,42
|
120,31
|
126,89
|
130,68
|
|
Me , Нм
|
388,47
|
431,71
|
467,37
|
495,46
|
515,97
|
528,91
|
534,27
|
532,06
|
522,28
|
504,92
|
479,99
|
Рис.3.Внешняя скоростная характеристика расчетного двигателя и прототипа.
Таблица3 Параметры двигателя
|
Наименование параметра
|
Размерность
|
Значение по прототипу
|
Значение по расчету
|
|
Тип и расположение
|
|
ДВ8В
|
ДВ8В
|
|
Количество тактов
|
|
4
|
4
|
|
Топливо (октановое число)
|
|
Диз. топливо
|
Диз. топливо
|
|
Диаметр цилиндра и ход поршня, D*S
|
мм
|
76*66
|
76*66
|
|
средняя скорость поршня, Vn
|
м/с
|
10,40
|
10,40
|
|
Рабочий объем, Vh
|
Л
|
10,85
|
12,0
|
|
Степень сжатия
|
|
16
|
15
|
|
Максимальная мощность Nemax , при частоте вращения nM
|
кВт мин-1
|
130
2600
|
131,6 2600
|
|
Максимально крутящий момент Mkmax, при частоте вращения nм
|
Нм мин-1
|
530 1800
|
580
1600
|
|
Литровая мощность, Nл
|
КВт/л
|
12
|
11
|
|
Минимальный удельный расход топлива, gemin
|
кг/кВт ч
|
32
|
34
|
|
Удельный расход мощности при максимальной мощности, geN
|
кг/кВт ч
|
130
|
131,6
|
|
Коэффициент приспособляемости по частоте моменту, kM
|
|
1,3
|
1,2
|
|
Коэффициент приспособляемости по частоте вращения,
|
|
1,5
|
1,6
|
|
Отношение частоты вращения двигателя на максимальной
скорости к частоте при максимальной мощности,
|
|
1,1
|
1,2
|
|
Коэффициент учета потерь мощности двигателя, kN
|
|
0,5
|
0,6
|
2.3 Расчет параметров трансмиссии
Правильный расчет параметров трансмиссии автомобиля является необходимой
предпосылкой получения высоких средних скоростей движения и хорошей топливной
экономичности, обеспечивающих минимальные затраты на осуществление заданного
объема автомобильных перевозок.
2.3.1 Параметры, выбираемые в ходе
расчета трансмиссии
При расчете трансмиссии необходимо выбрать и оценить:
) диапазон передаточных чисел коробки передач (КП)
;
) количество ступеней в коробке передач m;
) передаточные числа высшей ступени в основной и дополнительной
коробках передач
.
Диапазон передаточных чисел (отношение передаточного числа низшей ступени
в КП к передаточному числу высшей ступени) и количество ступеней являются
основными характеристиками механических коробок передач. Эти параметры
определяются типом, назначением, условиями эксплуатации и полной массой
автомобилей, а также удельной мощностью устанавливаемых двигателей.
В большинстве случаев высшей ступенью в основной коробке передач является
прямая передача. В этом случае
. У некоторых автомобилей особо малого и малого класса,
снабженных двухвальными коробками передач, передаточное число высшей ступени
может быть как меньше единицы (обычно принимают
, так и больше единицы (обычно
принимают
.
2.3.2 Передаточное число главной
передачи
Передаточное число главной передачи определяются из условия обеспечения
заданной максимальной скорости движения автомобиля на высшей ступени в коробке
передач по формуле
где
передаточное число главной передачи;
радиус качения колеса, м;
максимальное значение частоты
вращения коленчатого вала двигателя (
или
), мин-1;
передаточное число высшей ступени в
коробке передач;
максимальная скорость движения автомобиля на прямой передаче,
км/ч.
Для получения достаточного дорожного просвета и простой конструкции
главной передачи не рекомендуется превышать следующие значение передаточного
числа:
Грузовые автомобили грузоподъемностью свыше 8т
.
2.3.3 Передаточное число низшей ступени в коробке передач
Передаточное число низшей ступени в коробке передач определяется из
условия обеспечения возможности движения автомобиля по дороге с заданным
суммарным коэффициентом сопротивления. Формула для расчета передаточного числа
выводится из уравнения силового баланса при установившемся движении и имеет вид
где
передаточное число низшей ступени в коробке передач;
суммарный коэффициент сопротивления
дороги (указывается в задании на курсовой проект);
полная масса автомобиля, кг;
ускорение свободного падения (
), м/с2;
динамический радиус колеса, м;
максимальный крутящий момент
двигателя, Нм;
передаточное число главной передачи;
КПД трансмиссии.
Полученное значение передаточного числа низшей ступени в коробке передач
проверяется по условиям сцепления ведущих колес с дорогой по формуле
где
передаточное число низшей ступени в коробке передач по
условиям сцепления ведущих колес с дорогой;
коэффициент сцепления пневматических
шин с дорогой (расчеты проводятся для условий движения по хорошему сухому шоссе
при
);
сцепная масса автомобиля, кг.
Сцепная масса определяется как масса, приходящаяся на колеса ведущих
мостов автомобиля с учетом динамического распределения нагрузки:
Для автомобилей с задним расположением ведущих мостов
где
масса автомобиля, приходящаяся на задний мост, кг;
коэффициент динамического
перераспределения нагрузки.
Принимаем
2.3.4 Передаточные числа промежуточных ступеней в коробке передач
Передаточные числа промежуточных ступеней в коробке передач выбирают из
условия обеспечения максимальной интенсивности разгона автомобиля, а также
возможности длительного движения при повышенном сопротивлении дорог.
Для того чтобы в процессе разгона автомобиля двигатель работал с
наибольшей средней мощностью, его частота вращения должна находиться в
диапазоне частот, близком к частоте максимальной мощности. Тогда передаточное
число каждой последующей ступени получается из предыдущего умножением на
постоянный множитель ряда геометрической прогрессии. Для i-й ступени в коробке передач имеем
где
передаточное число i-й ступени в коробке передач;
передаточное число низшей ступени в
коробке передач;
передаточное число высшей ступени в коробке передач;
количество ступеней в коробке
передач.
Рассчитанный по геометрической прогрессии ряд передаточных чисел
промежуточных ступеней коробки передач корректируется либо с помощью более
точных методов расчета, либо по конструктивным соображениям с учетом
статических данных по коробкам передач серийных автомобилей отечественного и
зарубежного производства.
В рамках курсового проекта рекомендуется не корректировать передаточные
числа промежуточных ступеней коробки передач и в дальнейших расчетах
использовать значения, полученные по формуле.
Таблица 4.Параметры трансмиссий
|
Наименование параметра
|
Значение по прототипу
|
Значение по расчету
|
|
1.Передаточное число главной передачи
|
7,22
|
5,22
|
|
2.Диапазон передаточных чисел коробки передач
|
6.82
|
6.77
|
|
3.Количество ступеней в коробке передач,m
|
5
|
5
|
|
4.Передаточные числа коробки передач
|
7,82 4,04 2,53 1,53 1,00
|
7,77 4,65 2,78 1,67 1,00
|
3. Определение оценочных параметров тягово-скоростных свойств
3.1 Оценочные параметры тягово-скоростных свойств
1.
максимальная скорость движения
автомобиля
2.
максимальное ускорение автомобиля на
каждой передачи
3.
максимальная тяговая сила
4.
максимальный динамический радиус
5.
максимальная тяговая сила
6.
путь разгона автомобиля до заданной
скорости
7.
время разгона
8.
скоростная характеристика
"разгон-выбег"
9.
3.2 Алгоритм определения оценочных параметров
Уравнение силового и мощностного балансов определяются по формулам:
Уравнение движения автомобиля
Уравнение силового баланса
Уравнение силового баланса по прямой
Отсюда следует, что
,
где
тяговая сила;
сила сопротивления качению;
сила сопротивления подъему;
сила сопротивления воздуху;
сила сопротивления разгону;
сила сопротивления дороги.
Уравнение мощностного баланса
3.2.1 Определение тягово-скоростной характеристики
Решение уравнения силового баланса заключается в определении скорости,
при которой будет соблюдаться баланс сил
Для решения этого уравнения графическим методом используют
тягово-скоростную характеристику (ТСХ) автомобиля.
ТСХ- это зависимость тяговой силы от скорости движения автомобиля
Где
тяговая сила, Н;
крутящий момент, Нм;
передаточное число трансмиссии;
КПД трансмиссии
динамический радиус, м;
скорость автомобиля, км/ч;
частота вращения коленчатого вала двигателя, об/мин;
Таблица5. Результаты определения тягово-скоростной характеристики.
|
№
|
Определяемый параметр
|
|
|
|
600
|
1100
|
1600
|
2100
|
2600
|
|
|
|
475.25
|
554.31
|
582
|
558.5
|
483.6
|
|
|
31723,6
|
37001,03
|
38849,3
|
37280,72
|
32281,03
|
|
|
2,81
|
5,15
|
7,5
|
9,84
|
12,18
|
|
|
2264,38
|
2264,38
|
2264,38
|
2264,38
|
2264,38
|
|
|
0
|
0
|
0
|
0
|
0
|
|
|
2,21
|
7,42
|
15,75
|
27,11
|
41,53
|
|
|
2264,38
|
2264,38
|
2264,38
|
2264,38
|
2264,38
|
|
|
2266,59
|
2271,8
|
2280,13
|
2291,49
|
2305,91
|
|
|
|
18985,2
|
22141,47
|
23249,6
|
22310,85
|
19318,76
|
|
|
4,69
|
8,61
|
12,53
|
16,44
|
20,36
|
|
|
2264,38
|
2264,38
|
2264,38
|
2264,38
|
2264,38
|
|
|
0
|
0
|
0
|
0
|
0
|
|
|
6,15
|
20,75
|
43,96
|
75,67
|
116,06
|
|
|
2264,38
|
2264,38
|
2264,38
|
2264,38
|
2264,38
|
|
|
2270,53
|
2285,13
|
2308,34
|
2340,05
|
2380,44
|
|
|
|
11350,29
|
13238,46
|
13899,7
|
13338,53
|
11549,71
|
|
|
7,8
|
14,41
|
20,96
|
27,51
|
34,06
|
|
|
2264,38
|
2264,38
|
2264,38
|
2264,38
|
2264,38
|
|
|
0
|
0
|
0
|
0
|
0
|
|
|
17,03
|
58,14
|
123,01
|
211,9
|
|
|
2264,38
|
2264,38
|
2264,38
|
2264,38
|
2264,38
|
|
|
2281,41
|
2322,52
|
2299,27
|
2476,28
|
2589,2
|
|
|
|
6818,34
|
7952,60
|
8349,86
|
8012,71
|
6938,13
|
|
|
13,08
|
23,99
|
34,89
|
45,80
|
56,70
|
|
|
2264,38
|
2264,38
|
2264,38
|
2264,38
|
2628,37
|
|
|
0
|
0
|
0
|
0
|
0
|
|
|
17,9
|
161,14
|
340,84
|
587,3
|
900,16
|
|
|
2264,38
|
2264,38
|
2264,38
|
2264,38
|
2628,37
|
|
|
2282,28
|
2425,52
|
2605,22
|
2851,68
|
3528,53
|
|
|
|
4082,83
|
4762,03
|
4999,92
|
4798,03
|
4154,57
|
|
|
21,85
|
40,06
|
58,27
|
76,48
|
94,7
|
|
|
2264,38
|
2264,38
|
2648,81
|
2926,63
|
3279,75
|
|
|
0
|
0
|
0
|
0
|
0
|
|
|
133,67
|
449,34
|
950,71
|
1637,7
|
2511,06
|
|
|
2264,38
|
2264,38
|
2648,81
|
2926,63
|
3279,75
|
|
|
2398,09
|
2713,72
|
3599,52
|
4564,33
|
5790,81
|
-при скорости меньше 50км/ч
Рис.4. Диаграмма силового баланса.
3.2.2 Определение максимальной скорости движения
скорость автомобиля, км/ч;
частота вращения коленчатого вала двигателя, об/мин;
динамический радиус, м;
передаточное число трансмиссии;
Максимальная скорость автомобиля определяется по диаграмме силового баланса
(пересечение кривой 5 и
).
3.2.3 Определение динамической характеристики
Зависимость динамического фактора от скорости представляет собой
динамическую характеристику
Динамический фактор показывает, сколько свободной тяговой силы приходится
на единицу тяжести.
Свободная тяговая сила
При
.
Условием движения автомобиля по динамическому фактору является
Условие движения без буксования по динамическому фактору является
Если на динамический характеристике указать значение
, то можно определить на каких
передачах и с какой скоростью автомобиль может двигаться без буксования.
Таблица 6.Результаты определения динамической характеристики
|
№
|
Определяемый параметр
|
, км/ч
|
|
|
2,81
|
5,15
|
7,5
|
9,84
|
12,18
|
|
|
|
31723,6
|
37001,03
|
38849,38
|
37280,72
|
32281,03
|
|
|
2,21
|
7,42
|
15,75
|
27,11
|
41,53
|
|
D
|
0,168
|
0,196
|
0,205
|
0,197
|
0,170
|
|
ψ
|
0,012
|
0,012
|
0,012
|
0,012
|
0,012
|
|
|
0,381
|
0,449
|
0,473
|
0,453
|
0,388
|
|
|
|
, км/ч
|
|
|
4,69
|
8,61
|
12,53
|
16,44
|
20,36
|
|
|
18985,2
|
22141,47
|
23249,63
|
22310,85
|
19318,76
|
|
|
6,15
|
20,75
|
43,96
|
75,67
|
116,06
|
|
D
|
0,1
|
0,117
|
0,123
|
0,118
|
0,101
|
|
ψ
|
0,012
|
0,012
|
0,012
|
0,012
|
0,012
|
|
|
0,417
|
0,496
|
0,523
|
0,498
|
0,423
|
|
|
|
, км/ч
|
|
|
7,8
|
14,41
|
20,96
|
27,51
|
34,06
|
|
|
11350,29
|
13238,46
|
13899,78
|
13338,53
|
11549,71
|
|
|
17,03
|
58,14
|
123,01
|
211,9
|
324,82
|
|
D
|
0,06
|
0,069
|
0,073
|
0,069
|
0,059
|
|
ψ
|
0,012
|
0,012
|
0,012
|
0,012
|
0,012
|
|
|
0,341
|
0,41
|
0,433
|
0,408
|
0,337
|
|
|
|
, км/ч
|
|
|
13,08
|
23,99
|
34,89
|
45,80
|
56,70
|
|
|
6818,34
|
7952,60
|
8349,86
|
8012,71
|
6938,13
|
|
|
17,9
|
161,14
|
340,84
|
587,3
|
900,16
|
|
D
|
0,036
|
0,041
|
0,042
|
0,039
|
0,031
|
|
ψ
|
0,012
|
0,012
|
0,012
|
0,012
|
0,013
|
|
|
0,206
|
0,251
|
0,261
|
0,235
|
0,163
|
|
|
|
, км/ч
|
|
|
21,85
|
40,06
|
58,27
|
76,48
|
94,7
|
|
|
4082,83
|
4762,03
|
4999,92
|
4798,03
|
4154,57
|
|
|
133,67
|
449,34
|
950,71
|
1637,7
|
2511,06
|
|
D
|
0,02
|
0,022
|
0,021
|
0,0167
|
0,008
|
|
ψ
|
0,012
|
0,012
|
0,014
|
0,0155
|
0,0173
|
|
|
0,083
|
0,101
|
0,069
|
0,0116
|
-0,08
|
Рис.5. Диаграмма динамической характеристики.
3.2.4 Определение диаграммы ускорений
Зависимость ускорения от скорости представляет собой диаграмму ускорения
Рис.6. Диаграмма ускорения.
3.2.5 Определение пути и времени разгона
Для определения пути и времени разгона автомобиля до заданной скорости
используют графоаналитический метод. Для этого диаграмму разбивают (каждую
кривую) на 5-10 равных интервалов.
При определении пути и времени разгона до заданной скорости применяется
ряд допущений:
. в каждом интервале автомобиль движется с постоянной средней
скоростью
интервал:
падение скорости за время переключения передач, км/ч;
время переключения передач, с;
путь, проходимый автомобилем за время переключения передач,
м.
Для дизельных двигателей
Таблица 7.Определение пути и времени разгона
|
Порядковый № интервала
|
jн, м/с2
|
jк, м/с2
|
jср, м/с2
|
Vн, км/ч
|
Vк, км/ч
|
Vср, км/ч
|
Δt, с
|
tp, с
|
ΔS, м
|
Sp, м
|
|
|
1
|
0,381
|
0,429
|
0,405
|
2,8
|
3,9
|
3,35
|
0,75
|
0,75
|
2,51
|
2,51
|
|
2
|
0,429
|
0,449
|
0,439
|
3,9
|
5,1
|
4,5
|
0,76
|
1,51
|
3,42
|
5,93
|
|
3
|
0,449
|
0,465
|
0,457
|
5,1
|
6,3
|
5,7
|
0,72
|
2,23
|
4,04
|
9,97
|
|
4
|
0,465
|
0,473
|
0,469
|
6,3
|
7,5
|
6,9
|
0,71
|
2,94
|
4,9
|
14,87
|
|
|
1
|
0,483
|
0,496
|
0,489
|
7,5
|
8,7
|
8,1
|
0,68
|
3,62
|
5,5
|
20,37
|
|
2
|
0,496
|
0,509
|
0,502
|
8,7
|
10
|
9,35
|
0,66
|
4,28
|
6,2
|
26,57
|
|
3
|
0,509
|
0,518
|
0,513
|
10
|
11,2
|
10,6
|
0,65
|
4,93
|
6,89
|
33,46
|
|
4
|
0,518
|
0,523
|
0,520
|
11,2
|
12,5
|
11,85
|
0,69
|
5,62
|
8,17
|
41,63
|
|
|
1
|
0,397
|
0,41
|
0,403
|
12,5
|
14,4
|
13,45
|
1,31
|
6,93
|
17,61
|
59,24
|
|
2
|
0,41
|
0,421
|
0,415
|
14,4
|
16,7
|
15,55
|
1,54
|
8,47
|
23,9
|
90,14
|
|
3
|
0,421
|
0,43
|
0,425
|
16,7
|
18,8
|
17,75
|
1,37
|
9,84
|
24,3
|
107,44
|
|
4
|
0,43
|
0,433
|
0,431
|
18,8
|
20,9
|
19,85
|
1,35
|
11,19
|
26,8
|
120,24
|
|
|
1
|
0,242
|
0,251
|
0,246
|
20,9
|
23,9
|
22,4
|
3,38
|
12,57
|
75,7
|
209,9
|
|
2
|
0,251
|
0,259
|
0,255
|
23,9
|
27,4
|
26,65
|
3,81
|
18,38
|
101,5
|
280,44
|
|
3
|
0,259
|
0,26
|
0,259
|
27,4
|
30,2
|
28,8
|
3,0
|
21,38
|
86,4
|
397,8
|
|
4
|
0,26
|
0,261
|
0,260
|
30,2
|
33,3
|
31,75
|
3,31
|
25,69
|
105,1
|
600,9
|
|
|
1
|
0,1
|
0,096
|
0,098
|
33,9
|
46
|
40
|
27,8
|
36,49
|
1112
|
1400,94
|
|
2
|
0,096
|
0,073
|
0,0845
|
46
|
56,2
|
51,1
|
33,5
|
70,9
|
1712
|
2700.9
|
|
3
|
0,073
|
0,041
|
0,057
|
56,2
|
67,9
|
62
|
44,5
|
110,4
|
2760
|
4500.9
|
|
4
|
0,041
|
0
|
0,0205
|
67,9
|
80
|
73,9
|
77
|
180.4
|
5691
|
7177.9
|
Рис.7. Диаграмма скоростной характеристики разгона
3.4 Анализ
результатов расчёта оценочных параметров тягово-скоростных свойств
В результате расчётов оценочных параметров тягово-скоростных свойств
автомобиля прототипа были определены: максимальная скорость на каждой передаче,
максимальная тяговая сила, максимальное ускорение на каждой передаче,
максимальный динамический фактор на каждой передаче, а также путь и время
разгона до максимальной скорости движения.
Максимальная скорость на первой передаче составила 12.18 км/ч, на второй
- 20.36 км/ч, на третьей - 34.06 км/ч, на четвёртой - 56,7 км/ч, на пятой - 100
км/ч.
Максимальная тяговая сила на первой передаче равна 38849.9Нм, на второй -
23249.6 Нм, на третьей - 13899.8Нм, на четвёртой - 8349.9Нм, на пятой - 4999.9
Нм.
Максимальный динамический фактор на первой передаче составляет - 0,205,
на второй - 0,123, на третьей - 0,073, на четвёртой - 0,042, на пятой - 0,022.
Максимальное ускорение на первой передаче составляет - 0.473 м/с2,
на второй передаче - 0.523 м/с2, на третьей передаче - 0.433 м/с2,
на четвёртой передаче - 0,261 м/с2, на пятой передаче - 0,101 м/с2.
Время разгона до максимальной скорости занимает 180.4 секунды, путь,
проходимый автомобилем до достижения максимальной скорости составляет 7177.9
метров.
4. Определение оценочных параметров топливной экономичности
Топливная экономичность автомобиля - свойство автомобиля рационально использовать
энергию сжигаемого топлива при выполнении полезной работы.
грузовой автомобиль тяговой топливный
4.1 Оценочные параметры
1. Контрольный расход топлива (расход топлива на единицу пути)
где
расход топлива, л;
пробег автомобиля, км.
. Расход топлива на единицу
где
пробег с грузом, км;
грузоподъемность, т.
. Часовой расход топлива
где
плотность топлива, т/л;
время работы, кг.
. Удельный эффективный расход топлива
где
мощность (реализуемая, эффективная).
. Топливная экономическая характеристика установившегося движения
6. Расход топлива в городском цикле
7. Расход топлива в магистральном цикле
4.2 Алгоритм определения топливно-экономической характеристики
установившегося движения
Для определения ТЭХ (топливо экономическая характеристика) расчетным
методом используют метод Шлиппе:
где
коэффициент, учитывающий изменение
в зависимости от степени
использования мощности;
удельно-эффективный расход топлива при мощности, кВт/ч;
коэффициент, учитывающий изменение
в зависимости от изменения частоты
вращения коленчатого вала.
Алгоритм определения топливо экономической характеристики:
. Строится диаграмма мощностного баланса
2. Полученную диаграмму мощностного баланса
разбивают на интервалы
. Для каждого интервала определяется мощность
4. По вспомогательному графику
для каждого интервала определяется
5. Для каждого интервала определяется частота вращения коленчатого
вала
6. По вспомогательному графику
для каждого интервала определяется
7. Для каждого интервала определяется
8. Для каждого интервала определяется
9. Строится топливо экономическая характеристика
4.3 Расчет
топливно-экономической характеристики установившегося движения
,где
- коэфицент учитывающий изменения
- коэфицент учитывающий изменения
от изменения частоты вращения коленчатого
вала
- удельный эффективный расход топлива при максимальной
мощности
Таблица 8. Топливная экономичность
|
№ пере дачи
|
определяемый параметр
|
об/мин
|
|
|
600
|
1100
|
1600
|
2100
|
2600
|
|
|
Neэ ,кВт
|
29,85
|
63,84
|
97,51
|
122,81
|
131,67
|
24,78
|
52,99
|
80,93
|
101,93
|
109,28
|
|
Va,км/ч
|
2,81
|
5,15
|
7,5
|
9,84
|
12,18
|
|
Рк,н
|
2264,3
|
2264,3
|
2264,38
|
2264,3
|
2264,3
|
|
Nк, кВТ
|
1.767
|
3.239
|
4.717
|
6.189
|
7.661
|
|
Рв,н
|
2,21
|
7,42
|
15,75
|
27,11
|
41,53
|
|
Nв, кВТ
|
0.0017
|
0.0106
|
0.0328
|
0.0741
|
0.1405
|
|
Nк+Nв
|
1.768
|
3,249
|
4,749
|
6,263
|
7,801
|
|
U
|
0,071
|
0,061
|
0,058
|
0,061
|
0,071
|
|
kи
|
1,38
|
1,4
|
1,45
|
1,4
|
1,38
|
|
ne/nN
|
0,23
|
0,42
|
0,61
|
0,8
|
1
|
|
kоб
|
1,11
|
1,01
|
0,96
|
0,98
|
1
|
|
gе
|
35,231
|
32,522
|
32,016
|
31,55
|
31,74
|
|
gs
|
35,633
|
32,968
|
32,575
|
32,26
|
32,659
|
|
|
Neэ ,кВт
|
29,85
|
63,84
|
97,51
|
122,81
|
131,67
|
|
Nт ,кВт
|
24,78
|
52,99
|
80,93
|
101,93
|
109,28
|
|
Va,км/ч
|
4,69
|
8,61
|
12,53
|
16,44
|
20,36
|
|
Рк,н
|
2264,3
|
2264,3
|
2264,38
|
2264,3
|
2264,3
|
|
Nк, кВТ
|
2,949
|
5,415
|
7,881
|
10,34
|
12,806
|
|
Рв,н
|
6,15
|
20,75
|
43,96
|
75,67
|
116,06
|
|
Nв, кВТ
|
0,008
|
0,049
|
0,153
|
0,345
|
0,656
|
|
Nк+Nв
|
2,957
|
5,464
|
8,034
|
10,685
|
13,462
|
|
U
|
0,119
|
0,103
|
0,099
|
0,104
|
0,123
|
|
kи
|
1,3
|
1,35
|
1,34
|
1,36
|
1,28
|
|
ne/nN
|
0,23
|
0,42
|
0,61
|
0,8
|
1
|
|
kоб
|
1,11
|
1,01
|
0,96
|
0,98
|
1,1
|
|
gе
|
33,189
|
31,36
|
29,587
|
30,654
|
32,38
|
|
gs
|
33,626
|
31,977
|
30,76
|
32,008
|
34,394
|
|
|
Neэ ,кВт
|
29,85
|
63,84
|
97,51
|
122,81
|
131,67
|
|
Nт ,кВт
|
24,78
|
52,99
|
80,93
|
101,93
|
109,28
|
|
Va,км/ч
|
7,8
|
14,41
|
20,96
|
27,51
|
34,06
|
|
Рк,н
|
2264,3
|
2264,3
|
2264,38
|
2264,3
|
2264,3
|
|
Nк, кВТ
|
4,906
|
9,062
|
13,183
|
17,303
|
21,423
|
|
Рв,н
|
17,03
|
58,14
|
123,01
|
211,9
|
324,82
|
|
Nв, кВТ
|
0,036
|
0,232
|
0,716
|
1,619
|
3,073
|
|
Nк+Nв
|
4,942
|
9,294
|
13,899
|
18,922
|
24,496
|
|
U
|
0,199
|
0,175
|
0,171
|
0,185
|
0,224
|
|
kи
|
1,24
|
1,26
|
1,27
|
1,25
|
1,2
|
|
ne/nN
|
0,23
|
0,42
|
0,61
|
0,8
|
1
|
|
kоб
|
1,11
|
1,01
|
0,96
|
0,98
|
1
|
|
gе
|
31,657
|
29,269
|
28,041
|
28,175
|
27,6
|
|
gs
|
32,227
|
30,33
|
29,872
|
31,133
|
31,888
|
|
|
Neэ ,кВт
|
29,85
|
63,84
|
97,51
|
122,81
|
131,67
|
|
Nт ,кВт
|
24,78
|
52,99
|
80,93
|
101,93
|
109,28
|
|
Va,км/ч
|
13,08
|
23,99
|
34,89
|
45,80
|
56,70
|
|
Рк,н
|
2264,3
|
2264,3
|
2264,38
|
2264,3
|
2628,3
|
|
Nк, кВТ
|
8,227
|
15,089
|
21,945
|
28,807
|
41,396
|
|
Рв,н
|
17,9
|
161,14
|
340,84
|
587,3
|
900,16
|
|
Nв, кВТ
|
0,065
|
1,073
|
3,303
|
7,471
|
14,17
|
|
Nк+Nв
|
8,292
|
16,162
|
25,248
|
36,278
|
55,566
|
|
U
|
0,334
|
0,305
|
0,312
|
0,356
|
0,508
|
|
kи
|
1,15
|
1,17
|
1,16
|
1,14
|
0,9
|
|
ne/nN
|
0,23
|
0,42
|
0,61
|
0,8
|
1
|
|
kоб
|
1,11
|
1,01
|
0,96
|
0,98
|
1
|
|
gе
|
29,359
|
27,179
|
25,612
|
25,695
|
18,4
|
|
gs
|
29,899
|
29,416
|
29,774
|
32,696
|
28,971
|
|
|
Neэ ,кВт
|
29,85
|
63,84
|
97,51
|
122,81
|
131,67
|
|
Nт ,кВт
|
24,78
|
52,99
|
80,93
|
101,93
|
109,28
|
|
Va,км/ч
|
21,85
|
40,06
|
58,27
|
76,48
|
|
Рк,н
|
2264,3
|
2264,3
|
2648,81
|
2926,6
|
3279,7
|
|
Nк, кВТ
|
13,743
|
25,197
|
42,873
|
62,174
|
86,275
|
|
Рв,н
|
133,67
|
449,34
|
950,71
|
1637,7
|
2511,0
|
|
Nв, кВТ
|
0,811
|
5
|
15,388
|
34,792
|
66,054
|
|
Nк+Nв
|
14,554
|
30,197
|
58,261
|
96,966
|
152,32
|
|
U
|
0,587
|
0,569
|
0,719
|
0,951
|
1,393
|
|
kи
|
0,75
|
0,78
|
0,6
|
0,8
|
1
|
|
ne/nN
|
0,23
|
0,42
|
0,61
|
0,8
|
1
|
|
kоб
|
1,11
|
1,01
|
0,96
|
0,98
|
1
|
|
gе
|
19,147
|
18,119
|
13,248
|
18,032
|
23
|
|
gs
|
20,488
|
21,941
|
24
|
36,726
|
59,432
|
Рис.8.Диограмма мощностного баланса
Рис.9. Диаграмма топливной экономичности
4.4 Анализ
результатов расчёта топливно-экономической характеристики
В результате расчета топливно-экономической характеристики максимальная
тяговая мощность проектируемого автомобиля на каждой передачи равна 109.28 кВт.
Максимальная скорость равна 100 км/ч. Максимальны и минимальный расход
топлива на первой передачи равен 35.6 литров/100 км и 32.2 литров/100 км
соответственно, на второй - 34.3 литров/100 км и 30.7литров/100 км, на третьей
- 29.8 литров/100 км и 32.2литров/100 км, на четвёртой - 32.2 литров/100 км и
28,9 литров/100 км, на пятой - 59.4 литров/100 км и 20.4 литров/100 км.
5. Тормозное управление
5.1 Назначение, классификация и предъявляемые требования
5.1.1 Назначение тормозного управления
Тормозное управление автомобиля служит для замедления его движения вплоть
до полной остановки и для удержания на месте на стоянке.
5.1.2 Классификация тормозных механизмов
Принудительное замедление может осуществляться различными способами:
механическим, гидравлическим, электрическим, внеколесным.
Наиболее широко используются фрикционные тормозные механизмы. На легковых
автомобилях большого класса часто используются дисковые тормозные механизмы на
передних колесах и барабанные колодочные на задних колесах. На грузовых автомобилях независимо от их грузоподъемности
устанавливаются барабанные колодочные тормозные механизмы. Лишь в последние
годы наметилась тенденция использования дисковых механизмов для грузовых
автомобилей. Барабанные ленточные тормозные
механизмы в качестве колесных в настоящее время не применяются совсем. В редких
случаях их применяют как трансмиссионные для стояночной тормозной системы (МАЗ,
Белаз-540)
Гидравлические и электрические тормозные механизмы используют как
тормозо-замедлители. На ряде автомобилей тормозом-замедлителем является
двигатель, впускной коллектор перекрывается стальной заслонкой.
5.1.3 Классификация тормозных приводов
Механический привод, состоящий из тяг и рычагов, применяют в основном в
тормозных системах с ручным управлением ( вспомогательная тормозная система
-,,стояночный- тормоз’’).
В данном приводе для включения тормозного механизма используется
мускульная энергия водителя. Простота конструкции и неизменная во времени
жесткость механического привода делают его наиболее применяемым для стояночной
тормозной системы.
Гидравлический привод применяется в рабочей тормозной системе легковых
автомобилей и грузовых малой и средней грузоподъемности. В данном приводе
усилие оси педали к тормозным механизмам передается жидкостью. Для включения
тормозов используется мускульная энергия водителя. Для обеспечения водителю
работы по включению тормозов нередко применяют гидравлический привод с
вакуумным (ГАЗ-66) или пневматическим усилителем (Урал-4320).
В настоящее время начинают получать распространение гидравлический привод
с насосом. В этом случае для включения тормозных механизмов и создания,
необходимых для быстрого торможения автомобиля тормозных моментов на колесах
используется энергия двигателя приводящего в действие гидравлический насос
непосредственно, или через какой-либо агрегат силовой передачи автомобиля.
Пневматический привод широко используется в тормозной системе тягачей,
грузовых автомобилей средней и большой грузоподъемности и автобусов. В
тормозной системе с пневматическим приводом тормозные механизмы включаются за
счет использования энергии сжатого воздуха.
На длиннобазных автомобилях и тягачах большегрузных автопоездов часто
используются комбинированный привод гидропневматический. В данном приводе для
увеличения тормозных усилий используется энергия сжатого воздуха, а передача их
к тормозному механизму осуществляется жидкостью. Электрический привод необходим на автопоездах, так как при этом
достигается наиболее простой способ передачи энергии на большие расстояния при
весьма малом времени на срабатывания тормозной системы.
.1.4 Требования к тормозным управлениям
1. Максимальный тормозной путь максимальное установившееся замедление в
соответствии с требованиями ГОСТ 22895-95 г., для пассажирских автомобилей и
грузовых автомобилей в зависимости от типа испытаний.
2. Сохранение устойчивости при торможении (критериями устойчивости
служат: линейное отклонение, угловое отклонение, угол складывания автопоезда.)
. Стабильность тормозных свойств при неоднократном торможении.
. Минимальное время срабатывания тормозного привода.
. Силовое следящее действие тормозного привода, то есть
пропорциональность между усилием на педаль и приводным моментом.
. Малая работа управления тормозными системами - усилие на
тормозные педали в зависимости от назначения автотранспортного средства должно
быть в пределах 500….7ОО Н, ход тормозной педали 80…180мм.
. Отсутствие органолептических явлений (слуховых).
. Надежность всех элементов тормозных систем, основные элементы
(тормозная педаль, главный тормозной цилиндр, тормозной кран и др.) должны
иметь гарантированную прочность, не должны выходить из строя на протяжении
гарантированного ресурса, должна быть также предусмотрена сигнализация,
оповещающая водителя о неисправности тормозной системы.
.2 Анализ тормозных механизмов
Для оценки тормозных механизмов служат следующие критерии:
Коэффициент тормозной эффективности.
Это отношение тормозного момента, создаваемого тормозным механизмом к
условному приводному моменту:
Кэ= Мтор /(SРrтр)
Где: Мтор- тормозной момент. SР- сумма приводных сил. rтр- радиус приложения результирующих сил трения.
Тормозная эффективность должна оцениваться раздельно при движении вперед
и назад.
Стабильность.
Этот критерий характеризует зависимость коэффициента тормозной
эффективности от изменения коэффициента трения. Эта зависимость представляется
графиком статистической характеристики тормозного механизма. Лучшей
стабильностью обладают тормозные механизмы, характеризуемые линейной
зависимостью.
Уравновешенность.
Уравновешенными являются тормозные механизмы, в которых силы трения не
создают нагрузку на подшипники колеса.
Для оценки конкретных конструкций тормозных механизмов необходимо
дополнительно пользоваться расчетными нормативами (давление на колодке, нагрев
тормозного барабана). До настоящего времени считалось, что барабанные тормозные
механизмы наиболее удовлетворяют требованиям безопасности движения, но в связи
с возросшими скоростями движения автомобиля, повышаются и требования
безопасности движения, во многом зависящих от тормозных качеств автомобиля.
.2.1 Дисковый тормозной механизм
Схема дискового тормозного механизма и его статическая характеристика на
рис. 1.
- тормозной момент
=
- коэффициент эффективности
при μ = 0,35;
Рис.10.
Дисковый тормозной механизм получает все большее распространение
благодаря следующим достоинствам:
хорошая стабильность. В настоящее время этому качеству отдается
предпочтение перед эффективностью, так как считается, что необходимую величину
тормозного момента можно получить увеличением приводных сил, применив рабочие
цилиндры большего диаметра, или применением усилителя привода. Следует
подчеркнуть, что дисковый тормозной механизм имеет самый низкий коэффициент
эффективности по сравнению со всеми другими типами тормозных механизмов;
малые габариты по ширине, что, например, позволяет применить
отрицательное плечо обкатки;
меньшая чувствительность к воде по сравнению с барабанным тормозом из-за
большего удельного давления накладок (40-50 кгс/ см2 при аварийном
торможении, т.е. в 3-4 раза больше, чем у барабанного тормозного механизма);
малый зазор между накладками и тормозным диском (0,05-0,08мм), благодаря
чему легко осуществляется автоматическая регулировка зазора ( за счет резиновых
колец, установленных в проточках цилиндров и плотно обжимающие поршни), а так
же обеспечивается малый ход поршня, что позволяет увеличить передаточное число
привода;
дисковый тормоз открыт, поэтому тормозной диск хорошо охлаждается.
К недостаткам дискового тормозного механизма следует отнести:
более быстрый износ тормозных накладок по сравнению с накладками
барабанных тормозных механизмов;
дисковый тормоз неуравновешенный.
5.2.2 Барабанные тормозные механизмы
а) Тормозной механизм с равными приводными силами и
односторонним расположением опор.
Преимущества и недостатки:
тормозной механизм неуравновешенный, так как
- большой износ накладки первичной колодки;
- статическая характеристика тормозного механизма нелинейно, что
свидетельствует о недостаточной стабильности;
коэффициент эффективности
при μ = 0,35
= 0,8.
Рис.11.
б) Тормозной механизм с равными перемещениями колодок
Преимущества и недостатки;
- тормозной механизм уравновешенный;
удельные давления накладок одинаковы, следовательно, обе накладки имеют
одинаковый износ;
коэффициент тормозной эффективности
; при μ = 0.35,
;
статическая характеристика линейна, тормозной механизм стабилен;
широко применяется на грузовых автомобилях с пневматическим тормозным
приводом.
Рис.12.
в) Тормозной механизм с равными приводными силами и разнесенными опорами
Преимущества и недостатки;
тормозной механизм уравновешенный
удельное давление накладок одинаковы, следовательно обе накладки имеют
одинаковый износ;
коэффициент тормозной эффективности
; при μ = 0.35,
;
статическая характеристика нелинейная, тормозной механизм нестабилен;
на заднем ходу эффективность тормозного механизма снижается вдвое;
Рис.13.
5.3 Предлагаемая конструкция тормозного механизма
Проведя сравнение и краткий анализ вышеперечисленных тормозных механизмов
подведем итог. В результате сравнения мы выяснили, что наилучшими показателями
обладает барабанный тормозной механизм с равным перемещением колодок, который
широко применяется на грузовых автомобилях с пневматическим тормозным приводом.
Выбираем его в качестве механизма тормозного управления.
.4 Материалы, применяемые в тормозных механизмах
Тормозные барабаны для легковых автомобилей и грузовых малой и средней
грузоподъемностью обычно изготовляют биметаллическими: стальной диск,
соединенный в литье с чугунным ободом, тормозной барабан из алюминиевого сплава
залитым внутрь чугунным кольцом. На автомобилях большой грузоподъемности
применяют литые барабаны из серого чугуна. Во всех случаях обод тормозного
барабана имеет оребрение, которое способствует лучшему отводу тепла и
обеспечивает большую жесткость обода.
Тормозные опорные диски, как правило, выполняются штампованными из
стального листа.
Тормозные накладки могут быть присоваными, формоваными, плетеными.
Наиболее распространенные получили формованные накладки состоящие из
коротковолокнистого асбеста, наполнителей (окись цинка, железный сурик и др.) и
связующих (синтетические смолы, каучук и их комбинации).
Применяются иногда и пластмассовые накладки, в состав которых входят
эбонит и другие компоненты.
Тормозные колодки, стальные, штамповочные, с приваренным для жесткости
ребром. Иногда применяются литые колодки.
5.5 Расчет тормозного механизма с равным перемещением колодок
При расчете тормозных механизмов необходимо установить количественную
зависимость между тормозным моментом и разжимающими силами с тем, чтобы можно
было в дальнейшем произвести расчет тормозного привода.
Расчет каждого типа тормозного колодочного механизма имеет свои
особенности, но общим для ни является вопрос о распределении удельных давлений
по длине фрикционной накладки. Как было показано ранее, целесообразно иметь
расчетные формулы для определения тормозного момента при двух законах
распределения удельных давлений:
:
Используя выражения (2) и(3), а также рассмотрев условия равновесия
тормозных колодок, получим аналитическую зависимость тормозного момента от
разжимающей силы P:
(1)
Где a, c, d - размеры
тормозного механизма, указанные на рис.12.
При расчете тормозного механизма, следует учитывать, что после приработки
колодок удельные давления на них выравниваются, и, следовательно, тормозные
моменты на левой
и правой
колодках будут одинаковые. При этом естественно, что сила
. Если через
обозначить тормозной момент, который
должен быть создан рассчитанным тормозным механизмом, то
. Использую уравнение, получим:
Момент, который необходимо приложить к кулаку тормозного механизма для
получения требуемых усилий
, определяется по формуле :
,
Где
- плечо сил
.
Рис.14.
При расчете тормозного механизма, величина разжимающих сил при
определяется по формуле:
Величина удельного давления на поверхности тормозной колодки определяется
из выражения:
Ширина накладки должна обеспечивать удельное давление при аварийном
торможении не более 15-25 кг/
. Окончательное уточнение размеров фрикционной накладки, в
том числе и ее ширины, производится расчетом тормозов на износ.
1-й случай. Удельное давление на колодках постоянно по величине (p=const).
Для левой колодки, используя формулу (1), получим:
P=1000кг;
с = 150мм = 0,15м;
а = 150мм = 0,15м;
=0.965;
μ = 0,35;
R =
180мм = 0,18м;
Где
= 0.865;
= - 0.865;
= 2.09 рад;
Для правой колодки, используя формулу (1), получим:
2-й случай. Удельное давление изменяется по синусоидальному закону (
).
Используя выражение (1), получим:
Разница в расчетных значениях тормозных моментов в 1 и 2-м случаях
состовляет около 5%. Она будет меньше с уменьшением угла
и наоборот.
5.6 Анализ тормозных приводов
Наибольшее применение на автомобилях имеют гидравлические, пневматические
и комбинированные тормозные приводы.
При конструировании тормозного привода, независимо от его типа, необходимо
обеспечить:
) Требуемые усилия на колодках тормозных механизмов всех колес
автомобиля;
) Следящее действие привода, т.е. прямую пропорциональность между
усилием, приложенным к тормозной педали, и тормозным моментом, действующим на
колесах автомобиля.
Наиболее эффективным торможение автомобиля будет в том случае, если
тормозные моменты на колесах будут пропорциональны весу, приходящемуся на
колесо. При этом же условии будет обеспечиваться наилучшая устойчивость
автомобиля в процессе торможения.
5.6.1 Гидравлический тормозной привод
Гидравлический тормозной привод применяется на всех легковых автомобилях
и на грузовых автомобилях, имеющих полную массу не выше 7-7,5т.
Достоинства гидравлического тормозного привода:
малое время срабатывания;
равенство приводных усилий на левых и на правых тормозах;
удобство монтажа
высокий к.п.д. (до 0,95);
распределение приводных усилий между передними и задними тормозами легко
осуществляется применением рабочих цилиндров разного диаметра;
простота обслуживания.
Недостатки гидравлического тормозного привода:
возможность выхода из строя всей рабочей тормозной системы при местном
повреждении
снижение к.п.д. при низких температурах.
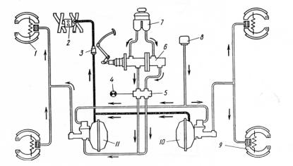
Рис.15. Схема гидравлического тормозного привода
На рисунке 13 показана схема гидравлического тормозного привода. У этого
привода следующие элементы:
- передний тормозной механизм - 1;
впускная труба двигателя - 2;
запорный клапан - 3;
лампа сигнализатора - 4;
сигнализатор неисправности гидропривода - 5;
главный цилиндр - 6;
наполнительный бачок - 7;
воздушны фильтр - 8;
задний тормозной механизм - 9;
- задний гидроваккумный усилитель - 10;
передний гидроваккумный усилитель - 11.
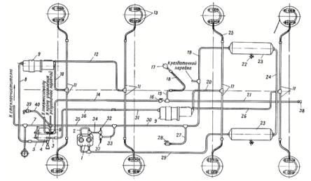
5.6.2 Пневматический тормозной привод
Пневматический тормозной привод применяется на грузовых автомобилях и
автобусах с полной массой свыше 7,5т. Автомобили имеющие пневматическую
тормозную систему как правело оборудованы рабочей, запасной, стояночной и
вспомогательной тормозными системами.
Достоинства пневматического привода:
облегчение управления тормозами;
удобство привода тормозов прицепа или полуприцепа;
возможность использования сжатого воздуха для различных целей ( накачка
шин, привод стеклоочистителей, открывание и закрывание дверей и т. п.).
Недостатки пневматического привода:
большое время срабатывания 9 в 5-10 раз больше, чем у гидравлического
привода);
сложность и сравнительно высокая стоимость привода;
усложнение обслуживания;
замерзание конденсата при низких температурах;
выход из строя привода при местном повреждении.
Рис.16. Схема пневматического тормозного привода
- компрессор - 1;
тормозные камеры передних колес - 2;
кран вспомогательной тормозной системы - 6;
воздухораспределитель - 7;
ресиверы рабочей тормозной системы - 9,11;
конденсационный ресивер - 10;
тройной защитный клапан - 14;
кран стояночной тормозной системы - 15;
регулятор давления - 20;
ресивер стояночной тормозной системы - 22;
ресивер вспомогательной тормозной системы - 23;
ускорительный клапан - 27;
тормозные камеры задних колес - 28;
энергоаккумуляторы - 29;
регулятор тормозных сил - 31;
5.6.3 Комбинированный тормозной привод
Пневмогидравлический привод тормозов состоит из последовательно
соединенных пневматического и гидравлический контуров. Пневматический привод
является командной частью, гидравлический привод - исполнительной.
Достоинства пневмогидравлического привода:
позволяет реализовывать в тормозных системах достоинства как
гидравлического, так и пневматического приводов;
- малые габариты и масса;
небольшое время срабатывания;
одновременное торможение всех колес независимо от величины зазоров;
высокий коэффициент полезного действия;
Недостатки привода:
применение мускульной энергии водителя для приведения в действие тормозов
Рис.17. Схема пневмогидравлического привода
- компрессор - 1;
тормозной кран - 4;
главный тормозной цилиндр - 9;
цилиндры колесного тормоза - 13;
спускной кран - 22;
- ресивер - 23;
кран отбора воздуха - 28;
регулятор давления - 32;
предохранительный клапан - 37;
5.7 Предлагаемая конструкция тормозного привода
Проведя анализ всех имеющихся тормозных приводов выяснено, что лучшим для
данного автомобиля будет использование пневматического привода. Он обладает
рядом преимуществ перед другими тормозными приводами:
1. Практически неограниченное приводное усилие тормозных
механизмов.
2. Широкое применение на автопоездах.
. Простота конструкции.
Заключение
В курсовом проекте произведён тяговый расчёт, определены оценочные параметры
тягово-скоростных свойств, топливной экономичности, выполнен анализ и расчёт
тормозного управления грузового автомобиля самосвала с колесной формулой (6x4).
В результате тягового расчета было определено, что на проектируемый
автомобиль надо устанавливать рассчитанный двигатель, который имеет мощность
131,6 кВт при 2600 мин-1 и крутящий момент 580Нм при 1600 мин-1;
передаточное число главной передачи u0=5,22, первой передачи uk1=7,77,
второй uk2=4,65, третьей uk3=2,78, четвёртой uk4=1,67,
пятой uk5=1,0.
В результате определения оценочных параметров тягово-скоростных свойств
максимальная скорость составила 80 км/.Максимальное ускорение составляет 0,47
м/с2 на первой передачи, минимальное -0,029 м/с2 на
пятой; максимальная тяговая сила составляет 38849 Н, минимальная 4154 Н;
максимальный динамический фактор составил 0,205, минимальный 0,08.
В результате расчета топливно-экономической характеристики максимальная
тяговая мощность проектируемого автомобиля на каждой передачи равна 17,7 кВт.
Максимальный расход топлива равен 35,6 литров/100 км и минимальный 20,4
литров/100 км.
В заключительном разделе курсового проекта "Тормозное
управление" были рассмотрены уже имеющиеся варианты тормозных механизмов и
приводов, в результате анализа выбран барабанный тормозной механизм с равным
перемещением колодок и пневматический привод управления.
Список использованных источников
1. Автотранспортные средства. Общие положения:
Методические указания./Рыков С.П.- Братск, БрИИ,1987.
. Армейские автомобили. Конструкция и расчет.4.1./Под
редакцией А.С.Антонова, издательство МО СССР,1970.
. Байзельман Р.Д. и др. Подшипники качения.
Справочник: Машиностроение,1967.
. Биргер И.А., Шорр Б.Ф., Иоселевич Г.Б. Расчет на
прочность деталей машин. Справочник: машиностроение,1979.
. Бухарин Н.А., Прозоров В.С.,Щукин М.М. Автомобили.
Конструкция, нагрузочные режимы, рабочие процессы, прочность агрегатов
автомобиля: Машиностроение. (Ленингр. отд-ние),1973.
. Гольд В.В. Конструирование и расчет автомобиля:
Машгиз,1962.
. И.Н. Успенский, В.В. Коняшов, Проектирование
тормозов; Горький 1977.
. А.К. Фрумкин. Рабочие процессы и расчеты автомобиля;
Москва 1979.