Проектирование аммиачной холодильной установки
Содержание
1. Исходные данные
. Функциональная схема аммиачной холодильной установки
. Построение в термодинамической диаграмме цикла для
заданного режима
. Определение значений необходимых параметров узловых точек
цикла для оптимального режима
. Построение в термодинамической диаграмме цикла для
оптимального режима
. Определение холодопроизводительности, потребляемой
эффективной мощности и величины расхода электроэнергии на производство единицы
холода для заданного режима
. Определение холодопроизводительности, потребляемой
эффективной мощности и величины расхода электроэнергии на производство единицы
холода для оптимального режима
. Сравнительный анализ параметров заданного и оптимального
режимов. Определение отклонений с указанием возможных причин их возникновения
Список литературы
Приложение А
1. Исходные данные
Шифр: 060664
Исходные данные:
Марка компрессорного агрегата -
21А800-7-3;
- Давление кипения
-
;
Давление на всасывании
-
;
Давление конденсации
-
;
Давление нагнетания
-
;
Температура воздуха в
камере
-
;
Температура на
всасывании
-
;
Температура нагнетания
-
;
Температура воды на
входе в конденсатор
-
;
Температура воды на
выходе из конденсатора
-
.
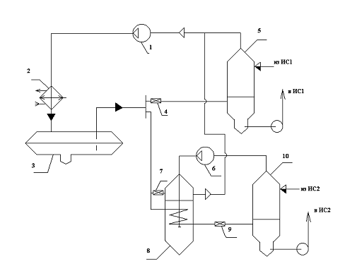
. Функциональная схема
аммиачной холодильной установки
Изобразим функциональную
схему аммиачной холодильной установки с указанием контрольно-измерительных
приборов /1/.
Холодильная установка
служит для непосредственного охлаждения воздуха в камере; способ подачи
хладагента в охлаждающие приборы (батареи) - насосный. В состав установки
входит горизонтальный кожухотрубный конденсатор с оборотной системой
водоснабжения.
Тогда
принемаемнасосно-циркуляционную схему одноступенчатого сжатия на одну
температуру кипения.
Схема холодильной
установки работает следующим образом.Пары аммиака, сжатые в компрессоре,
нагнетаются в горизонтальный кожухотрубный конденсатор с давлением
.
В конденсаторе происходит их конденсация, за счет передачи теплоты оборотной
воде, циркулирующей в конденсаторе. Из конденсатора жидкий аммиак сливается в
линейный ресивер предназначенный для освобождения конденсатора от жидкого
хладагента и равномерной подачи его на регулирующую станцию. На регулирующей
станции аммиак проходит дроссельные вентили, где давление падает от Рк
до Ро. Поток хладагента дросселируется и поступает в циркуляционный
ресивер. Дросселирование происходит до давления, соответствующего температуре
кипения. При данной температуре холодильный агент аммиачным насосом
низкотемпературной камеры подается в испарительную систему. Из испарительной
системы парожидкостная смесь поступает обратно в циркуляционный ресивер, где
происходит разделение потока на паровую и жидкостную фазы. Жидкость поступает в
аммиачный насос, а пар на компрессор. Компрессор сжимает пары аммиака и
нагнетает их в конденсатор.
. Построение в
термодинамической диаграмме цикла для заданного режима
аммиачная холодильная
установка
Изобразим в
термодинамической диаграмме цикл, соответствующий заданному режиму работы
холодильной установки.
Построение цикла представлено в
Приложении Б.
Исходя из заданных параметров строим
цикл с указанием узловых точек цикла и при помощи термодинамической диаграммы
определяем недостающие значения параметров точек.
Параметры точек цикла сносим в
таблицу 3.1
Таблица 3.1 - Параметры узловых
точек заданного режима
|
№ точки
|
Давление Р,Мпа
|
Температура t, ºС
|
Энтальпия h, кДж/кг
|
Удельный объем υ, м3/кг
|
|
1’
|
0,108
|
-32
|
1420,9
|
1,08
|
|
1
|
0,097
|
-10
|
1470,8
|
1,28
|
|
2
|
1,004
|
90
|
1658,3
|
0,17
|
|
3’
|
1,004
|
25
|
316,6
|
-
|
|
3
|
1,004
|
22
|
308,33
|
-
|
|
4
|
0,108
|
-32
|
308,33
|
4. Определение значений необходимых
параметров узловых точек цикла для оптимального режима
Определим значение необходимых
параметров узловых точек цикла для оптимального режима работы холодильной
установки.
Зная температуру воды на
входе в конденсатор
определим
температуру конденсации оптимального режима
по формуле (4.1)
, (4.1)
где
-
температура воды на выходе из конденсатора,0С,
- оптимальный перепад
температур в конденсаторе,
/2,с.228/.
Значение
находится
по формуле (4.2)
, (4.2)
где
-
температура воды на входе из конденсатор,0С,
- нагрев воды в
конденсаторе,
/2,с.228/.
Принимаем
и
.
Тогда по формулам (4.1)
и (4.2) находим
Зная температуру воздуха
в камере
определим
температуру кипения оптимального режима
по формуле
(4.3)/3,с.188/
, (4.3)
Зная температуру
конденсации оптимального режима
и температуру кипения
оптимального режима
при помощи справочника свойств веществ определяем значение давления конденсации
и
давления кипения
оптимального
режима.
Тогда
и
/4/.
Определим давление на
всасывании в компрессор
по
формуле (4.4)
, (4.4)
где
-
падение давления пара хладагента на всасывании в компрессор,
.
, (4.5)
где
-
давления хладагента на всасывании в компрессор при х=1,
.
Чтобы определить
давление пара хладагента
используем
выражение
(4.6)
где
-
температура хладагента на всасывании в компрессор при х=1,0С.
- падение температуры
пара хладагента на всасывании в компрессор,
.
Зная температуру
при
помощи справочника свойств веществ определяем значение давления
.
Тогда
/4/.
Тогда по формулам (4.4)
и (4.5) находим
Определим давление
нагнетания
по
формуле (4.7)
, (4.7)
где
-
падение давления пара хладагента на нагнетании из компрессора,
.
, (4.8)
где
-
давления хладагента при нагнетания из компрессора,
.
Чтобы определить
давление пара хладагента
используем
выражение
(4.9)
где
-
температура хладагента на нагнетании из компрессора при х=1,0С.
- падение температуры
пара хладагента на нагнетании из компрессора,
.
Зная температуру
при
помощи справочника свойств веществ определяем значение давления
.
Тогда
/4/.
Тогда по формулам (4.7)
и (4.8) находим
,
Определим перегрев пара
во всасывающем трубопроводе компрессора. Перегрев пара во всасывающем
трубопроводе для одноступенчатого компрессора составляет
/2,с.81/.
Тогда принимаем
.
Хладагент может
переохладится в конденсаторе. Переохлаждение хладагента после конденсатора
составляет
/2,с.81/.
Принимаем
.
. Построение в
термодинамической диаграмме цикла для оптимального режима
Изобразим в
термодинамической диаграмме цикл, соответствующий оптимальному режиму работы
холодильной установки.
Построение цикла представлено
вПриложении В.
Исходя из полученных параметров
строим цикл с указанием узловых точек цикла и при помощи термодинамической
диаграммы определяем недостающие значения параметров точек.
Параметры точек цикла сносим в
таблицу 5.1
Таблица 5.1 - Параметры узловых
точек оптимального режима
|
№ точки
|
Давление Р,МПа
|
Температура t, ºС
|
Энтальпия h, кДж/кг
|
Удельный объем υ, м3/кг
|
|
1’
|
0,1379
|
-27
|
1424,9
|
0,85
|
|
1
|
0,1315
|
-17
|
1449,9
|
0,98
|
0,9882
|
125
|
1745,8
|
0,19
|
|
2м
|
0,9729
|
80
|
1633,3
|
0,17
|
|
3’
|
0,9729
|
24
|
312,5
|
-
|
|
3
|
0,9729
|
22
|
304,1
|
-
|
|
4
|
0,137
|
-27
|
304,1
|
0,175
|
6. Определение
холодопроизводительности, потребляемой эффективной мощности и величины расхода
электроэнергии на производство единицы холода для заданного режима
Определим значение
холодопроизводительности потребляемой эффективной мощности для заданного
режима. Найдем относительную величину расхода электроэнергии на производство
единицы холода для заданного режима.
Технические характеристики
компрессорного агрегата марки 21А800-7-3 сносим в таблицу 6.1/5,с.8/.
Таблица 6.1 - Технические
характеристики компрессорного агрегата 21А800-7-3
|
Марка агрегата
|
Теоретическая объёмная подача Vкм, м3/с
|
Мощность электродвигателя Nэл, кВт
|
Расход охлаждающей воды Vw, м3/ч
|
|
|
|
|
|
21А800-7-3
|
0,472
|
400
|
24
|
Определим действительную
объемную производительность компрессорного агрегата для заданного режима
,по
формуле (6.1)
(6.1)
где
-
теоретическая объемная подача компрессорного агрегата,
(см.
таблицу 6.1);
- коэффициент подачи
компрессорного агрегата при заданном режиме.
По диаграмме /6,с.441/,
по степени сжатия компрессора определяется коэффициент подачи
.
Определим степень сжатия
компрессора при заданном режиме
, (6.2)
Тогда
/5,с.441/
Определим действительную
массовую производительность компрессорного агрегата при заданном режиме
,
по формуле (6.3)
(6.3)
где
-
удельный объем на всасывании для заданного режима,
(таблица
3.1).
Определим
холодопроизводительность компрессорного агрегата при заданном режиме
по
формуле (6.4)
(6.4)
где
- удельнуюхолодопроизводительность заданного режима,
.
(6.5)
где
- энтальпии аммиака в
точках 4, 1/соответственно термодинамического цикла для заданного
режима,
(таблица
3.1).
Определим адиабатную
мощность компрессорного агрегата при заданном режиме
(6.6)
где
- энтальпии аммиака в
точках 2, 1соответственно термодинамического цикла для заданного режима,
(таблица
3.1).
Определим эффективную
мощность компрессорного агрегата при заданном режиме
по формуле (6.7)
(6.7)
По графикам /6,с.443/
определяем эффективный КПД
Определим относительную величину
расхода электроэнергии на производство единицы холода для заданного режима
, (6.8)
. Определение
холодопроизводительности, потребляемой эффективной мощности и величины расхода
электроэнергии на производство единицы холода для оптимального режима
Определим значение
холодопроизводительности потребляемой эффективной мощности для оптимального
режима. Найдем относительную величину расхода электроэнергии на производство
единицы холода для оптимального режима.
(7.1)
где
-
теоретическая объемная подача компрессорного агрегата,
(см.
таблицу 6.1);
- коэффициент подачи
компрессорного агрегата при оптимальном режиме.
По диаграмме /6,с.441/,
по степени сжатия компрессора определяется коэффициент подачи
.
Определим степень сжатия
компрессора при оптимальном режиме
, (7.2)
Тогда
/6,с.441/
Определим действительную
массовую производительность компрессорного агрегата при оптимальном режиме
,
по формуле (7.3)
(7.3)
где
-
удельный объем на всасывании для оптимального режима,
(таблица
5.1).
Определим
холодопроизводительность компрессорного агрегата при оптимальном режиме
по
формуле (7.4)
(7.4)
где
-
удельную холодопроизводительность оптимального режима,
.
(7.5)
где
- энтальпии аммиака в
точках 4, 1/соответственно термодинамического цикла для оптимального
режима,
(таблица
5.1).
Определим адиабатную
мощность компрессорного агрегата при оптимальном режиме
(7.6)
где
- энтальпии аммиака в
точках 2м, 1соответственно термодинамического цикла,
(таблица
5.1).
Определим эффективную
мощность компрессорного агрегата при оптимальном режиме
по формуле (7.7)
(7.7)
По графикам /6,с.443/
определяем эффективный КПД
Определим относительную величину
расхода электроэнергии на производство единицы холода для оптимального режима
, (7.8)
8. Сравнительный анализ параметров
заданного и оптимального режимов. Определение отклонений с указанием возможных
причин их возникновения
Проведем сравнительный анализ
параметров заданного и оптимального режимов, найдем отклонения с указанием
возможных причин.
Получив значения параметров
оптимального режима и проведя анализ параметров режимов аммиачной холодильной
установки, было выявлено, что в заданном режиме понижена температура кипения и
повышена температура всасывания.
Перегрев пара во
всасывающем трубопроводе для одноступенчатого компрессора составляет
,
в заданном режиме перегрев составляет
что говорит о перегреве
пара, всасываемого в компрессор. Перегрев пара, т. е. разность между
температурой пара, поступающего в компрессор, и температурой кипения, связан с
изменением подачи рабочего тела в испарительную систему. Для аммиачных
холодильных машин оптимальным является перегрев всасываемого пара по отношению
к температуре кипения на 5÷15° С. При этих
значениях перегрева обеспечивается сухой ход компрессора и максимальное
значение коэффициента подачи.В установках, работающих с насосной подачей
хладагента к испарителям, перегрев на всасывании зависит только от
теплопритоков к всасывающему трубопроводу между циркуляционным ресивером и
компрессором.
При работе холодильной
установки при оптимальном режиме значение температуры кипения должно находится
в пределах от минус 27ºС до минус 30ºС, а температура
кипения заданного режима равна минус 32ºС,это
говорит о понижении температуры кипения.
Работа при пониженной
температуре кипения (следовательно, при увеличенной степени сжатия) вызывает
понижение холодопроизводительности компрессора, увеличение удельного расхода
электроэнергии при одновременном ухудшении условий работы компрессора, так как
при этом повышается температура нагнетания. Понижение температуры кипения на 1°
С уменьшает холодопроизводительность компрессора приблизительно на 4% при
работе его в условиях, близких к стандартному режиму; примерно на столько же при
этом происходит и увеличение удельного расхода электроэнергии.
Работа холодильной
установки при пониженной температуре кипения может быть нежелательной из-за
опасности замерзания хладоносителя в испарителе, из-за возможного
подмораживания охлажденных грузов, находящихся возле охлаждающих приборов, а
также из-за увеличения усушки продуктов.
Снижение температуры кипения может
вызываться:
снижением коэффициента теплопередачи
(образованием инея или льда на поверхности приборов охлаждения, загрязнение
маслом поверхности испарителя, уменьшение скорости движения воздуха в
воздухоохладителях, или хладоносителей в испарителях)
уменьшение активной поверхности
испарителя (уменьшение подачи хладагента в течении длительного времени,
скопления в испарителе масла, заглушение части труб или панелей).
Список использованной литературы
1 Носиков А.С., Зыльков В.П. Методические указания к курсовому и
дипломному проектированию холодильных установок для студентов специальности
16.03 «Техника и физика низких температур». Технические данные холодильного
оборудования.-Могилев:МТИ,1993.-22с.
Бараненко А.В. Практикум по холодильным установкам: Учебное
пособие для студентов вузов / А.В. Бараненко, В.С. Калюнов, Ю.Д. Румянцев. -
СПб.: Профессия, 2001. - 272с.
Якшаров Б.П. Справочник механика по холодильным установкам / Б.П.
Якшаров, Смирнова И.В.-Л.:Агропромиздат. 1989.-312с.
Богданов С.И. Иванов, О.П. Свойства веществ. Справочник / С.И.
Богданов, О.П. Иванов. - М.: Агропромиздат. 1985 - 208 с
Носиков А.С., Зыльков В.П. Методические указания к курсовому и
дипломному проектированию холодильных установок для студентов специальности
16.03 «Техника и физика низких температур». Схемы и условные графические
обозначения оборудования холодильных установак.-Могилев:МТИ,1993.-22с.
6Холодильные машины: Учебник для втузов по специальности «Техника
и физика низких температур» / А.В. Бараненко, В.И. Пекарев, Л.С. Тимофеевский.
- СПб.: Политехника, 2006. - 944с.
Приложение А
Функциональная схема холодильной
установки
1-компрессор высокой
ступени;2-конденсатор;3-линейный ресивер;4,7-дроссельный
вентиль;5-циркуляционный ресивер;6-компрессор низкой ступени; 8-промсосуд;
ИС-испарительная система; TI-термометр; PI-манометр.
Функциональная схема холодильной
установки
1-компрессор;2-конденсатор;3-линейный
ресивер;4-дроссельный вентиль;5-циркуляционный ресивер;6-насос;ИС-испарительная
система; TI-термометр; PI-манометр.