Регулятор мощности

  • Вид работы:
    Курсовая работа (т)
  • Предмет:
    Информатика, ВТ, телекоммуникации
  • Язык:
    Русский
    ,
    Формат файла:
    MS Word
    452,08 Кб
  • Опубликовано:
    2013-05-29
Вы можете узнать стоимость помощи в написании студенческой работы.
Помощь в написании работы, которую точно примут!

Регулятор мощности

Введение

На современном этапе научно-технического прогресса огромную роль играет развитие электроники. Электронная промышленность определяет научно-технический и экономический потенциал Республики Беларусь. В данную отрасль промышленности входит множество объединений, заводов, конструкторских бюро, исследовательских центров, ремонтных мастерских. Более 80% рабочих и служащих отрасли имеют высшее или среднеспециальное техническое образование.

Электроника прошла несколько этапов развития, за время которых сменилось несколько поколений элементной базы: электровакуумных приборов, дискретная электроника, интегральная электроника микросхем, функциональная интегральная электроника.

Элементная база первого поколения была построена с использованием электровакуумных ламп, дискретных ЭРЭ, проводных электрических связей. Сложность технологии электровакуумных приборов, небольшой срок службы, значительные габаритные размеры и масса, большое потребление электроэнергии послужили стимулом к появлению второго поколения электроники.

Ко второму поколению относят конструкции РЭС на полупроводниковых элементах, которые по сравнению с электровакуумными приборами имеют меньшие габаритные размеры, потребляемую энергию, большие КПД, срок службы и надёжность.

К третьему поколению относят конструкции на печатных платах и интегральных схем малой степени интеграции. Технология изготовления аппаратуры на микросхемах упрощается, так как уменьшается общее число деталей и соединений между ними. Благодаря этому увеличивается надёжность аппаратуры, уменьшаются её габаритные размеры и масса.

Появление ИМС сыграло решающую роль в развитии электроники, положив начало новому этапу - микроэлектроника. В конструкциях РЭС четвёртого поколения применены БИС, многослойные печатные платы, гибкие печатные шлейфы. Для поддержания постоянного режима работы двигателя необходимо, чтобы развиваемая им эффективная мощность в каждый момент была равна мощности, достаточной для преодоления внешней нагрузки. При несоблюдении этого условия число оборотов коленчатого вала будет увеличиваться при избытке мощности, развиваемой двигателем, и снижаться при ее недостатке.

Работа двигателя с непрерывно меняющимся скоростным режимом нежелательна, так как это приводит к нарушениям технологического процесса выполняемых работ, вызывает повышенные износы и снижает экономические показатели.

Кроме того, при отсутствии регулятора внезапное снятие внешней нагрузки (обрыв кардана, самопроизвольное выключение шестерен в коробке перемены передач, соскакивание или обрыв ремня при работе на стационаре и др.) резко повышает скоростной режим двигателя, при котором возможно его аварийное разрушение из-за разрыва шатунных болтов и даже шатунов. Поэтому все современные двигатели тракторов и комбайнов, а также двигатели, предназначенные для выполнения работ с переменной нагрузкой, снабжены центробежными регуляторами, автоматически поддерживающими мощность двигателя в соответствии с величиной внешних сопротивлений. Изменение мощности двигателя достигается за счет поворота регулятором дроссельной заслонки в карбюраторных двигателях или перемещения рейки топливного насоса в дизелях. Почти все современные стационарные двигатели, а также двигатели некоторых грузовых автомобилей, тракторов и комбайнов снабжены центробежными регуляторами, в связи с чем регуляторы прочих типов здесь не рассматриваются.

В настоящее время развиваются РЭС пятого поколения, в которых находят применение приборы функциональной микроэлектроники.

Основными тенденциями и перспективами в современном производстве РЭС является применение безвыводных ЭРЭ - чипов, уменьшение потребляемой мощности, повышение надёжности и срока службы, упрощение технологии.

Перспективы развития технологии РЭС:

· миниатюризация изделий;

· усложнение функций РЭС;

- внедрение новых материалов.

Современная техника имеет тенденцию все большей микроминиатюризации, уменьшению стоимости производства и эксплуатации. В настоящее время развиваются такие области электроники как: биоэлектроника, оптоэлектроника, хемотроника, микроэлектроника. Их развитие в свою очередь связано с развитием технологии изготовления элементарной базы.

Развитие современной элементной базы позволяет использовать устройства, которые раньше применялись только в сложных и дорогих профессиональных комплексах. Современные мультимедийные комплексы имеют большой набор функций, представленный ниже усилитель с эквалайзером прост в обращении и предназначен для использований в составе компьютера или аудио проигрывателя

1. Общая часть

.1      Анализ технического задания

 

Разрабатываемый регулятор предназначен для управления яркостью лампы накаливания мощностью не более 100 Вт, питающейся от сети переменного тока 230 вольт частотой 50 Гц. Данное устройство можно использовать для регулирования температуры жала паяльника . Это устройство малогабаритно, его легко переносить, и оно просто в использовании

Основная часть устройства выполнена на печатной плате, при этом обеспечена полная изоляция элементов друг от друга, между областями, которые не должны контактировать. Все устройство помещено в корпус из диэлектрического материала. Габаритные размеры разрабатываемого устройства составляют 170x150x140 мм, что делает его удобным в использовании.

Условия эксплуатации определяются по ГОСТ15150-69. Регулятор мощности будет работать с небольшим перепадом температур 250±100С. Эти условия соответствуют умеренному климатическому исполнению и четвертой категории условий эксплуатации (в помещениях с искусственным регулированием климата). Для безопасной работы присутствует предохранитель и ключ.

 

1.2    Разработка структурной схемы

 

При разработке структурных схем используются следующие методы:

-  эвристический метод - основан на накопленном опыте, анализе технической литературы и интуитивных соображений. На основе их анализа создаётся несколько моделей структурных схем, из них выбирается самая надёжная, самая простая, самая дешёвая;

-  математический метод - на основе исходных данных создаётся модель -математическое описание внешних воздействий. Проводится анализ модели, в который входит математический расчёт, моделирование на ЭВМ, испытание макетов. Выбирается модель, имеющая оптимальные показатели качества;

-       функциональное наращивание. На основе технического задания составляется перечень функций, которые должно реализовывать разрабатываемое устройство. В соответствии с функциями приводится перечень устройств реализующих эти функции и строится структурная схема.

Разрабатываемое устройство должно выполнять следующие функции:

-  измерение температуры;

-       обработка измеренных данных;

-       отображение полученных данных на индикаторном устройстве.

В этом случае, при проектировании структурной схемы, используется метод функционального наращивания.

В результате структурная схема разрабатываемого устройства имеет вид, представленный на рисунке 1.

Рисунок 1 - Структурная схема

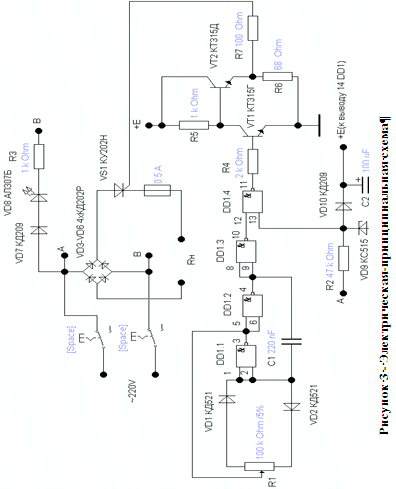
1.3    Разработка электрической принципиальной схемы

Задачей разработки схемы электрической принципиальной проектируемого устройства является выбор и обоснование принципиальных схем каскадов для реализации структурной схемы.

Вначале производится анализ известных схемных решений проектируемого каскада. На основании анализа исходных данных и принятой структурной схемы выбирается наиболее подходящая электрическая схема. Критерии выбора: простота, надежность, дешевизна при выполнении заданных требований. В РЭА чаще всего используется однофазная мостовая схема выпрямителя. Данная схема позволяет получить двухполупериодное выпрямление. Она содержит четыре диода, два из которых соединены анодами, образуя общий плюс, а два других соединены катодами, образуя общий минус выпрямителя.

Схемы выпрямления бывают:

Однофазная однополупериодная схема выпрямления;

Двухполупериодная (двухфазная) схема выпрямления с нулевым выводом;

Однофазная мостовая схема выпрямления;

Трёхфазная однополупериодная схема выпрямления;

Трёхфазная мостовая схема выпрямления.

Для разрабатываемого источника питания выбираем однофазную мостовую схему выпрямления, которая имеет ряд преимуществ над остальными: меньшие значения габаритной мощности, меньшие значения обратного напряжения на диоде и напряжения вторичной обмотки. Однако необходимость использования четырёх диодов является её недостатком.

Исходя из анализа технического задания и достоинств мостовой схемы, выбираем для разрабатываемого блока питания мостовую схему в качестве выпрямителя.

Рисунок 2 - схема выпрямителя

Стабилизатор можно устанавливать для стабилизации напряжения, как отдельного взятого оборудования, так и всего объекта в целом. Это зависит от конкретных требований и возможностей.

Чтобы сделать выбор модели стабилизатора напряжения по критерию необходимой мощности, нужно рассчитать суммарную мощность, потребляемую нагрузкой.

Мощность, потребляемую конкретным устройством, можно узнать из паспорта или инструкции по эксплуатации. Иногда потребляемая мощность вместе с напряжением питания и частотой сети указывается на задней стенке прибора или устройства.

При подсчете мощности, потребляемой устройством, следует учитывать так называемую полную мощность. Полная мощность - это вся мощность, потребляемая электроприбором, она состоит из активной мощности и реактивной мощности, в зависимости от типа нагрузки. Активная мощность всегда указывается в ваттах (Вт), полная - в вольт-амперах (ВА). Устройства - потребители электроэнергии зачастую имеют как активную, так и реактивную составляющие нагрузки.

 

1.4 Выбор элементной базы

Выбор ЭРЭ должен быть сделан так, чтобы обеспечить надежную работу узла, каскада, блока питания в целом.

При этом необходимо стремиться к выбору недорогих элементов, имеющих широкое применение в современной радиоаппаратуре, к максимальной микросхемизации разрабатываемого узла и добиваться максимальной простоты сборки и электрического монтажа, регулировки и эксплуатации.

Все ЭРЭ выбираются по справочной литературе.

Работоспособность изделия зависит от следующих факторов:

надежности комплектующих;

правильности размещения ЭРЭ, особенно теплонагруженных в конструкции изделия;

качество изготовления изделия:

) качество покупных комплектующих изделий (ЭРЭ);

) качество оригинальных (сделанным самим изготовителем ЭРЭ);

) качество пайки.

минимальность электрических нагрузок;

соблюдение правил эксплуатации.

коэффициент усиления на рабочих частотах (h2i Э);

максимальная рассеиваемая мощность на коллекторе;

максимально допустимое напряжение между коллектором и эмиттером (базой);

максимальная рабочая частота;

величина входного сопротивления (биполярные или полевые транзисторы).

Выбор резисторов:

по величине рассеиваемой мощности чтобы нагрузочный коэффициент составлял Кн=Рфа(а./РНомин<0.5-0.6;

по типу проводящего слоя (проволочные, непроволочные) и по конструкции (подстрочные, переменные);

по максимальному рабочему напряжению (Upa6 max);

по классу точности от ±0.01 -±20%

Выбор конденсаторов:

по типу (электролитическиеСэл>1мкФ, керамические Скерам<1мкФ);

по номинальному рабочему напряжению которое должно быть больше фактического (ираб>ифакт);

по классу точности и ТКЕ.

Исходя из выше перечисленных критерий, выбирается ЭРЭ для проектируемого передающего устройства:

Резисторы:

Постоянные:

R2= 47 кОм, 2 Вт;

R3= 1кОм, 2 Вт;

R4= 2кОм, 0,125 Вт;

R5= 1кОм, 0,125 Вт;

R6= 68оМ, 0,125 Вт;

R7= 100оМ,0,125 Вт;

Переменные:

R1=СП3-33-32 100КоМ;

Конденсаторы:

С1= 100 нФ; C2= 100 мкФ CC6003 10% 63В;

Интегральные микросхемы:

DD1 =К561ЛА7;

Диоды:

VD1,VD2=КД521;

VD3-VD6= КД202Р;

VD7,VD10= КД209;

VD8= АЛ30Б;

VD9= КС515

Тиристоры:

VS1= КУ202Н;

 

2.   Расчетная часть

.1 Расчёт надёжности

Расчет надежности изделия осуществляется на основе методики. Исходные данные для расчета: перечень используемых компонентов, их количество, температура окружающей среды и фактическое значение параметра, определяющего надежность, приведены в графах 1-5 таблицы 1.

Расчет надежности производим в следующем порядке:

- по данным, содержащимся в технических условиях на радиокомпоненты, определяем значения параметра, определяющего надежность, а также конструктивную характеристику компонента (для транзистора - кремниевый, для конденсатора - керамический и т.д.). Эти данные вносим в графы 6 и 7 табл.1

Таблица 1 - Расчёт надёжности изделия


Производим расчет коэффициента нагрузки:

Резисторы: krф / Рн(1)

где Рф - фактическая мощность рассеиваемая на ЭРЭ;

Рн - номинальная мощность рассеиваемая на ЭРЭ.

r=1,03/2=0,515

Конденсаторы:

с = Uф / Uн (2)

где Uф - фактическое напряжение, приложенное к конденсатору;

Uн - номинальное напряжение, приложенное к конденсатору.

с=55/63=0,87

Стабилитроны:

d = Uф / Uн (3)

где Uф - фактическое напряжение.

Uн - номинальное напряжение.

d =6,3/15=0,42

Транзисторы:

Кн = Рс / Рсmax, (4)

где Рс - фактическая мощность рассеиваемая на коллекторе;

Рсmax - максимально допустимая мощность рассеивания на коллекторе.

Kt=0,05/0,15=0,41

Диоды:

КН = Iф / Imax, (5)

где Iф - фактический выпрямленный ток диода;

Imax - максимально допустимый выпрямленный ток.

КН=0.03/0.05=0.6


λi = λо α. (6)

Заносится в графу 9 Таблицы расчета надежности функционального узла:

λiR=0,04*10-6*1=0,04*10-6

λiC=0,05*10-6*1,5=0,075*10-6

λiVD=0,1*10-6*1,2=0,12*1

λiVT=0,5*10-6*1,2=0,6*10-6

λiD=0,1*10-6*0,8=0,08*10-6

λiz=0,05*10-6*1,6=0,08*10-6

. Рассчитывается λс для каждой группы компонентов (R, C, VD, VT,VS ):

 

Резисторов:λсR = nRλiR, Конденсаторов:λсС= nCλiC, (7)

λсR=0,04*10-6*6=0,2*10-6

λсС=0,075*10-6*2=0,15*10-6

λcvd=0,08*10-6*1=0,08*10-6

λcVT=1,8*10-6*1=1,8*10-6

λсd=0,12*10-6*1=0,12*10-6

 

-Находим значение λ для всего функционального узла:

λ =λсRсСпрСi (8)

λ=(0,2+0,15+0,08+1,8+0,12)*10-6=2,35* 10-6 (1/ч)

Определяем среднюю наработку на отказ путём для Тср ≈ t /n к виду:

Тср = 1/ λ. (9)

При λ = 0,45*10-6 1/ч получим:

Т = 1 / λ = 1 /(0,45*10-6) = 42,5  104 ч.

-Рассчитаем значение вероятности безотказной работы для трех значений времени работы узла РЭС:

Tp1 = 100 ч, Тр2 = 1000 ч, Тр3 = 10000 ч.

Р = е -λ*tp = е - tp / Тср(10)

Тр1 = 100 ч                                                Р(Тр1) = 0,999;

Тр2 = 1000 ч                                                       Р(Тр2) = 0,998;

Тр3 = 10000 ч                                            Р(Тр3) = 0,988;

Тр4 = 100000 ч                                          Р(Тр4) = 0,894;

Построим график зависимости P(tp), рисунок 7.

Рисунок 4 - График зависимости вероятности от времени работы

2.2 Расчёт печатного монтажа

Исходные данные для расчёта

1.   Действующее напряжение: U = 220В

2.      Максимально возможный ток через печатный проводник: I=350 мА

.        Материал печатной платы: фольгированный стеклотекстолит

.        Методы изготовления печатной платы: химический.

.        Методы получения рисунка: печать.

.        Размеры платы: 60х70 мм.

.        Резистивное покрытие печатных проводников: припой ПОСК-60.

Расчёт печатного монтажа

-        минимально допустимое расстояние (зазор) между двумя печатными проводниками, исходя из максимального рабочего напряжения в электрической схеме равно 0,15 мм.

-        минимально допустимая ширина проводника:

bmin=Imax/(hп*Iдоп)=0.35/(0,055*0.03)=212,1 мм

гдеImax- берется из исходных данных п.2. (0,35 А);

hп = hФ+ hnm + hr - толщина печатных проводников;

hФ- толщина фольги;

hnm - толщина предварительно осажденной меди (0,005мм);

hr - толщина наращенной гальванической меди (0,05мм);

Iдоп - допустимое значение плотности тока (30 А/м2);

hп=hф + hnm+ hr=0,000035+0,005+0,05=0,055 мм

-        падение напряжения на печатном проводнике:

UПП=p*l/(hП*bmin)=0.02*50/(0.055*212,1)=0.08B

где р - удельное сопротивление печатного проводника (0,02 Ом × мм2/м);

ℓ- длина проводника,мм;

bmin - минимальная ширина проводника, мм.

         Мощность потерь :

п = 2π f СU2paбtgδ, (13)

где f - рабочая частота, Гц;

Upaб - рабочее напряжение, В;

С - паразитная емкость печатной платы, пФ;

tgδ- тангенс угла потерь, например для стеклотекстолита он равен 0,002.

п=2*3,14*50*138,6*10-12*2202*0,002=0,019мкВт ;

С = 9*10 -3 ε SПП ε ∕ hп , (14)

где ε - диэлектрическая проницаемость диэлектрика;п- толщина платы, например;

SПП - суммарная площадь печатных проводников, мм2.

С = 9*10-3*5*307,99*=138,6 пФ;


где Sкпл - площадь контактных площадок.

Sпp - суммарная площадь печатных проводников в виде линий.

SПП=369,1+115=425,3мм2;

Sкпл= n (π R2k - πR2отв), (16)

гдеRk - радиус контактной площадки;

Rотв - радиус отверстия;

n - количество контактных площадок.

Sкпл=57*(3,14*1,752-3,14*12)= 369,1мм2; Snp = b*l,(17)

Где b - ширина печатного проводника мм;

l - общая длинна печатных проводников мм;

=3*67=201мм2

         Площадь металлизации (Sмет)

Sмет = Sпп + Sмapк + Syo. (18)

где Sпп - суммарная площадь печатных проводников,

Sмapк - маркировки отдельных

Syo-условного обозначения платы

Sмет=425,3+46+60=531,3мм2

         Паразитная поверхностная емкость между соседними проводниками р:

С = Кпп ε, (19)

где Кn- коэффициент, зависящий от ширины проводников и их взаимного расположения;

п - длинна взаимного перекрытия проводников, см;

ε - диэлектрическая проницаемость материала платы:ε=(εд+1)/2.

С =0,55*0,04*5=0,11 пФ

         Величина паразитной взаимоиндуктивности между двумя параллельными печатными проводниками :

M=2ℓ(ln2l/D-1),(20)

где М - взаимоиндукция в 10-9 Гн;

ln - натуральный логарифм;

- длина проводников, см;

D = d + b - расстояние между центрами (осями) проводников, см.

M=2*2,5(ln-1)=17,8 нГн

2.3 Расчёт стабилизатора

Исходные Данные для расчёта стабилизатора:

1.      I потребления микросхемой;

2.      I стабилизации стабилитрона;

По справочным данным ток потребления микросхемы 3 мА, задаем ток стабилизации стабилитрона (2 мА) , находим сопротивление резистор R= U/I , 220/4.6мА= 47 КоМ, определяем мощность резистора , P=U*I= 220*1,1, учитывая что мощность превышает 1 Вт выбираем резистор мощность 2 Вт


3. Конструкторская часть

.1 Формирование конструкторского кода обозначения изделия

 

Структура обозначения пояснительной записки ПЗ КП должна содержать четырёхзначный код организации-разработчика - «БГПК.», шестизначный код специальности - «390202.», трёхзначный порядковый номер учебной группы - «Р35» и шифр (код) документа - не более четырех знаков - «КП ПЗ в соответствии с рисунком 1.

 

Рисунок 4 - Структура кода КП ПЗ

Обозначение проектируемому изделию присваивают индивидуально каждому и только одному изделию (документу) в соответствие с классификатором ЕСКД по ГОСТ 2.201-80

Каждое обозначение начинается с четырехбуквенного кода организации разработчика, для радиотехнического отделения УО «Брестский государственный политехнический колледж» применяют аббревиатуру «БГПК.» с точкой после четырех букв. Для пояснительной записки к курсовому проектированию окончательный сформированный код имеет вид: БГПК. 390202. Р35 КП ПЗ

Формирование кода для чертежа печатной платы:

БГПК. 758711. 099

Класс «75» - детали радиоэлектронные крепежные; платы печатные, как вид детали.

Третья цифра - подкласс изделия;

«8» - крепежные, радиоэлектронные платы печатные

Четвертая цифра - группа изделия:

«7» - крепежные, радиоэлектронные платы печатные.

Пятая цифра - подгруппа:

«1» - плата печатная на жестком основании с контуром в плане прямолинейные с печатными проводниками, односторонние

Шестая цифра- вид:

«3»- св. 30 до 50 вкл

Окончательно сформированный код будет иметь вид: БГПК. 758711. 099

Формирование кода для схемы электрической структурной:

БГПК. 339321. 009 КП Э1

Класс «33» - изделия культурно-бытового назначения и хозяйственного обихода

Третья цифра - подкласс изделия;

«9» - Изделия хозяйственные бытовые

Четвертая цифра - группа изделия:

«3» - изделия хозяйственно бытового назначения

Пятая цифра - подгруппа:

«2» - электронные

Шестая цифра- вид:

«1»- без меха

Окончательно сформированный код будет иметь вид: БГПК. 339321. 009 КП Э1

Формирование кода для сборочного чертежа :

БГПК. 339175. 009 КП СБ

Окончательно сформированный код будет иметь вид: БГПК. 339175. КП СБ

И так для курсового проекта на тему «устройство задержки выключения света» присваиваются следующие коды:

Код для пояснительной записки: БГПК. 390202. Р35 КП ПЗ

Код для схемы электрической структурной: БГПК. 339321. 009 КП Э1

Код для схемы электрической принципиальной: БГПК. 339321. 009 КП Э3

Код для перечня элементов: БГПК. 339321. 009 ПЭ3

Код для сборочного чертежа: БГПК. 339175.009 КП СБ

Код для спецификации: БГПК. 339175. 009

Код для чертежа печатной платы: БГПК. 758711. 099

3.2 Выбор и обоснование конструкции изделия

Методология поиска оптимального варианта конструкции РЭС основана на использовании системного подхода. Сущность системного подхода при конструировании современных РЭС заключается в том, что отыскивается оптимальное (наилучшее) решение при одновременном учете нескольких различных групп факторов и ограничений, которые раньше (для аппаратуры первых поколений) учитывались на различных этапах проектирования (разработка структурной и принципиальной схем, конструирование, разработка технологического процесса). При этом структура РЭС, его конструкция и технология изготовления рассматриваются с точки зрения оптимальности всей системы.

Конструктор должен искать такие компоновочные решения, которые удовлетворяют следующим требованиям:

а) между отдельными узлами, блоками должны отсутствовать паразитные электрические взаимосвязи, влияющие на технические характеристики изделия;

б) тепловые и механические влияния элементов конструкции не должны ухудшать их технические характеристики;

в) взаимное расположение элементов конструкции должно обеспечить технологичность сборки и монтажа с учётом использования автоматов и полуавтоматов, лёгкий доступ к деталям для контроля, ремонта и обслуживания;

г) расположение и конструкция органов управления и отсчётных устройств должны обеспечивать максимальные удобства для оператора;

д) изделие должно удовлетворять требованием технической эстетики;

Переход на микроэлектронные изделия позволяет:

а) Расширить возможности системного подхода;

б) Распространить его на РЭС в целом;

в) производить передачу информации не в аналоговой, а в цифровой форме;

г) снизить стоимость и массогабаритные характеристики, при одновременном повышении надежности путем замены механических и электромеханических компонентов электронными (в микроэлектронном исполнении), использования элементов в интегральном исполнении с новыми свойствами (транзисторных пар, изготовленных в едином технологическом цикле, жидкокристаллических индикаторов и т. д.).

Высокая сложность современных РЭС с применением ИМС, микросборок, вызвала необходимость удовлетворения следующим современным требованиям:

а) микроминиатюризация аппаратуры в целом;

б) унификация элементов конструкций;

в) возможность параллельной сборки и регулировки составных частей РЭС;

г) обеспечение высокой эксплуатационной надёжности за счёт быстрой замены вышедших из строя составных частей;

д) возможность проведения модернизации отдельных составных частей.

Все это позволяет улучшить показатели качества РЭС, но одновременно требует коренного изменения конструкции. В конечном счете, структура РЭС и ее конструкция зависят от технологических возможностей производства. Поэтому при системном подходе подразумевается учет при конструировании не только схемотехнических, но и технологических факторов. Для аналоговых устройств, ввиду меньшей регулярности структур и большего разнообразия выполняемых функций (генератор, модулятор, компаратор и пр.), а также более широких диапазонов мощностей и частот сигналов труднее использовать системный подход. В целом использование системного подхода при конструировании РЭС повысило роль конструктора и технолога, которые стали принимать участие в создании РЭС с самых ранних этапов. регулятор мощность радиопередающий устройство

Для облегчения поиска оптимального или просто приемлемого варианта конструкции РЭС используют отработанные (базовые) конструкции, определенные виды материалов и компонентов, стандартные технологические процессы и схемотехнические решения, известные физические принципы. Однако при поиске конструкции с параметрами, значительно лучшими достигнутых, ищут принципиально новые решения.

3.3 Выбор и обоснование материалов

Выбор материалов производится на основании технологических показателей и условий эксплуатации изделия.

Материалы для печатных плат

Материалами для печатных плат могут служить фольгированные текстолиты, стеклотекстолиты и гетинаксы. Выбор матери ала для печатной платы производится по ГОСТ 21931-76 «Материалы электроизоляционные, фольгированные для печатных плат». В качестве материала для печатной платы используется, например, односторонний фольгированный стеклотекстолит марки СФ-1М-35-1, имеющий следующие параметры:

а) Удельное объемное сопротивление r= 5х1012 Ом х см,

б) Тангенс угла диэлектрических потерь d ≤ 0.03,

в) Прочность сцепления фольги с основанием y= 10 Н/см2 . Выбранный материал обладает достаточной механической прочностью и хорошими изоляционными свойствами.

Материалом-заменителем может служить стеклотекстолит СТЛА 5-1-1.5. Материалы для выполнения электромонтажных работ

Для выполнения электромонтажных работ применяются:

а) Припой ПОС-61 ГОСТ 2.62460-89, содержащий 61 % - олова, остальное - свинец, имеющий температуру плавления 190°С и предназначенный для пайки деталей, когда недопустим или нежелателен высокий нагрев в зоне пайки, а также, когда требуется повышенная механическая прочность.

б) Флюсы. Для очистки поверхности печатных проводников от окислов при пайке применяется флюс спирто-канифольный КЭ, содержащий от 15 до 28 % канифоли, остальное - этиловый спирт. Флюс К-9 применяется при пайке меди, латуни, бронзы во время электромонтажных работ мягкими и легкоплавкими припоями, удобен для переноса в труднодоступные места. Материалом-заменителем служит флюс ЛТИ-1.

в) Спирто-нефрасовые(нефрас - нефтяной растворитель) смеси. Для удаления остатков флюса места пайки протирают хлопчатобумажной тканью, смоченной спиртом или спирто-нефрасовой смесью (в пропорции 1:1).

г) Монтажные провода. Для межблочных соединений применяют монтажные провода марок:

) Провод МГ-13 с номинальным сечением жилы 0,2 мм2, работающий при температурах от минус 60°С до плюс 70°С и относительной влажности менее 98 %, и напряжении менее 220В.

3.4 Выбор и обоснование установки и крепления ЭРЭ

Способы установки и крепления ЭРЭ определяются ГОСТ 29137-91.

Выбор способов установки и крепления ЭРЭ производится для обеспечения прочности, устойчивости и надежности конструкции печатных узлов. Правильный выбор способов установки также дает возможность правильно выполнить компоновку и удобно расположить печатные узлы в корпусе изделия.

В некоторых случаях тот или иной способ установки ЭРЭ обеспечивает его правильное охлаждение, что является необходимым для поддержания рассчитанной надежности. Некоторые позиции установки обеспечивают хорошую ремонтопригодность всего печатного узла.

Рисунок 6 - Варианты установки ЭРЭ на печатную плату

на Рис.6 а) вариант установки стабилизатора. Данный метод установки обеспечивает необходимое охлаждение ЭРЭ в случае их нагревания, а также достаточную прочность и устойчивость резисторов к механическим нагрузкам, что облегчает наладку и ремонт устройства.

на Рис. 6 б) вариант установки электролитических конденсаторов, Данный метод установки позволяет минимизировать площадь занимаемую ЭРЭ, и повысить механическую прочность.

на Рис. 6 в) вариант установки резисторов на печатную плату. Данный метод установки обеспечивает максимальную прочность и устойчивость резисторов к механическим нагрузкам.

на Рис. 6 г) вариант установки микроконтроллера на печатной плате.

4. Охрана труда и окружающей среды

.1 Мероприятия по технике безопасности на рабочем месте

Охрана труда - это система законодательных, социально -экономических, организационных, технических, гигиенических, лечебно-профилактических мероприятий и средств, обеспечивающих безопасность, сохранение здоровья и работоспособности человека в процессе труда (ГОСТ 12.0.002-80).

Организация охраны труда на предприятии производится по следующим принципам:

- Профилактика - предупреждение травматизма и заболеваемости на производстве.

Усовершенствование действующих нормативных документов по уровню безопасности техники, технологии, условий труда.

Совершенствование методов и средств защиты работников от вредных и опасных производственных факторов.

Обязательность внедрения современных средств техники безопасности.

Надзор и контроль за выполнением техники безопасности.

При изготовлении печатной платы производится механическая обработка слоистых пластиков.

Для предотвращения травматизма при работе на станках необходимо, что бы все ремни, шестерни и валы имели защитные кожуха.

Пропитка плат производится в изопропиленовом спирте, при этом необходимо учитывать то, они являются пожароопасными и вредными для здоровья веществами.

Химическая очистка плат производится растворами фосфатов натриевой соды. При работе с ними часты различны раздражения кожи. Опасно попадение в глазаN2OH.

Техника безопасности при травлении.

Все работы, связанные с приготовление массы, нанесение её на плату, сушкой в вытяжном шкафу, производить в резиновых или биохимических перчатках, в хлопчатобумажном халате с медными заклёпками.

Вытяжной шкаф, рабочий стол должны быть обеспечены сплавами из алюминия и заземлены.

Рабочие должны периодически мыть руки водой с мылом. Запрещается находиться в одежде из шерсти или синтетического волокна, а так же обуви со стальными гвоздями и подковами.

Защита от статического электричества.

Заряды статического электричества могут возникнуть при соприкосновении или трении твёрдых материалов, при размельчении или пересыпании однородных и разнородных материалов, при разбрызгивании диэлектрических жидкостей, при транспортировке сыпучих веществ и жидкостей по трубопроводам и др.

Статическое электричество опасно с точки зрения электрического удара человека, касающегося элементов, находящихся под высоким потенциалом, хотя токи и достигают небольшого значения (10-6 - 10-8 А). Кроме того, может быть опасность пожара и взрыва горюче-взрывоопасных смесей искровым разрядом.

Одним из надёжных методов снижения потенциалов статического электричества является заземление всех металлических частей оборудования, где возможна электризация. При заземлении изолированного проводника разность потенциалов между проводником и землёй становится равной нулю, а генерируемые электростатические заряды стекают на землю.

Заземлять следует не только те части оборудования, которые участвуют в генерировании зарядов, но и все другие изолированные проводники, которые могут зарядиться по индукции.

Оборудование следует считать электростатически заземленным, если сопротивление в любой его точке при самых неблагоприятных условиях не превышает 106 Ом.

Сопротивление заземляющего устройства (контура заземления), предназначенного для защиты от статического электричества, допускается до 100 Ом, так как учитываются малые токи утечки (микроамперы).

Часто возникает необходимость в «заземлении» диэлектрического оборудования путём нанесения на его поверхность сплошных или несплошных проводящих покрытий (плёнок). При заземлении этих покрытий последние обеспечивают утечку зарядов с незаземленных частей диэлектрика и тем самым уменьшается плотность заряда на его поверхности.

В качестве электропроводящих покрытий применяют пленки металлов, которые наносят на диэлектрические поверхности путем разбрызгивания, распыления или испарения металлов в вакууме. Пленки, полученные таким образом, имеют сопротивление до нескольких Ом.

При ведении технологических процессов следует учитывать то, что и человек может накапливать заряды статического электричества за счет ёмкости. Ёмкость человеческого тела колеблется в пределах 100-350 пФ.

Разряд статического электричества с тела человека способен не только испугать его, но и воспламенить парогазовоздушные смеси, пыль серы, пластмасс, металлических порошков и т.п.

Для отвода генерируемых статических зарядов с человека на землю необходимо обеспечить работающих токопроводящей обувью и предусматривать устройство электропроводящих полов.

Обувь считается электропроводящей, если удельное сопротивление между электродом, находящимся внутри обуви, и наружным электродом меньше 107Ом·см. К такой относится обувь на кожаной подошве, подошве из токопроводящих резины или пробитой заклепками, токопроводящими и не искрящими при ударах и трении.

Покрытие пола считается электропроводящим, если удельное электрическое сопротивление утечки между установленным на полу электродом и землей не превышает 106Ом·см. Проводящими покрытиями являются: бетон толщиной 3см, специальный бетон и пенобетон, ксилолит, настил из резины с пониженным сопротивлением, специальные террацетовые плиты, наливные полы и др.

Защитой от статического электричества также является обеспечение утечки генерируемого заряда на заземлённые части оборудования. Это явление осуществляется за счёт увлажнения окружающей атмосферы; увеличения поверхностей проводимости диэлектриков и применения нейтрализаторов.

Нейтрализаторы статического электричества увеличивают электропроводность воздуха путём его ионизации. Они разделяются на индукционные, высоковольтные и радиоактивные.

Индукционные нейтрализаторы представляют собой токопроводящие или диэлектрические стержни, на которых крепятся заземлённые иглы, метёлочки из проволоки или полоски альфоля.

Принцип действия индукционных нейтрализаторов основан на использовании зарядов, индуктируемых на его остриях наэлектризованной поверхностью.

Высокая напряжённость электрического поля, возникающая на остриях под действием наэлектризованного объекта, обусловливает появление коронного разряда, обладающего значительной ионизирующей способностью. Под действием электрического поля ионы, полярность которых противоположна знаку заряда на электризованном объекте, перемещаются в сторону этого объекта и нейтрализуют его.

Индукционные нейтрализаторы применимы тогда, когда для предотвращения искрового разряда требуется снизить высокий заряд до определённого, но ещё достаточно высокого значения.

Высоковольтные нейтрализаторы применимы независимо заряда на объекте. Они эффективны и при малых зарядах на наэлектризованной поверхности.

Высоковольтный нейтрализатор состоит из игольчатого разрядника и источника напряжения.

В качестве источника высокого напряжения применяется выпрямитель, собранный по схеме умножителя.

Радиоактивные нейтрализаторы просты по своей конструкции, не требуют источников питания и их можно использовать во взрывоопасных производствах.

Недостатком является относительно меньшая эффективность по сравнению с другими типами нейтрализаторов.

Общие требования техники безопасности на производстве:

         При получении новой (незнакомой) работы требовать от мастера дополнительного инструктажа по технике безопасности.

         При выполнении работы нужно быть внимательным, не отвлекаться посторонними делами и разговорами и не отвлекать других.

         На территории завода (во дворе, здании, на подъездных путях) выполнять следующие правила:

         не ходить без надобности по другим цехам предприятия;

         быть внимательным к сигналам, подаваемым крановщиками электро кранов и водителями движущегося транспорта, выполнять их;

         обходить места погрузки и выгрузки и не находиться под поднятым грузом;

         не проходить в местах, не предназначенных для прохода, не подлезать под стоящий железнодорожный состав и не перебегать путь впереди движущегося транспорта;

         не переходить в неустановленных местах через конвейеры и рольганги и не подлезать под них, не заходить без разрешения за ограждения;

         не прикасаться к электрооборудованию, клеммам и электропроводам, арматуре общего освещения и не открывать дверец электрошкафов;

         не включать и не останавливать (кроме аварийных случаев) машин, станков и механизмов, работа на которых не поручена тебе администрацией твоего цеха.

         В случае травмирования или недомогания прекратить работу, известить об этом мастера и обратиться в медпункт.

Ниже приведены специальные требования безопасности.

Перед началом работы:

         Привести в порядок свою рабочую одежду: застегнуть или обхватить широкой резинкой обшлага рукавов; заправить одежду так, чтобы не было развевающихся концов одежды: убрать концы галстука, косынки или платка; надеть плотно облегающий головной убор и подобрать под него волосы.

         Надеть рабочую обувь. Работа в легкой обуви (тапочках, сандалиях, босоножках) запрещается ввиду возможности ранения ног острой и горячей металлической стружкой

         Проверить наличие и исправность заземляющего браслета.

         Пользоваться паяльником работающим от 36В.

 

4.2 Мероприятия по защите окружающей среды на участке или на предприятии радиотехнической (электронной) промышленности

Охрана окружающей среды - это комплекс мероприятий, направленных на уменьшение или полное исключение антропогенных (обусловленных человеческой деятельностью) вредных воздействий на биосферу.

В результате хозяйственной деятельности человека наиболее массивно загрязняется вредными веществами воздушная среда. Воздух загрязняется различными газами, среди которых наиболее широко распространены: окись углерода, серистый ангидрид, окислы азотов, пары углеводородов, кислоты, металлы и разнообразные пыли, имеющие органическое или неорганическое происхождение.

Очистка загрязнённого воздуха и отходящих газов, образуемых при технологических процессах и выбрасываемых в атмосферу, от содержащихся в них вредных твёрдых, жидких и газообразных примесей является основным способом охраны воздушного бассейна от загрязнений.

Задача промышленной очистки заключается в извлечении или нейтрализации вредных веществ из газовых выбросов.

В травильных и гальванических цехах промышленных предприятий, использующих в технологических целях химические и электрохимические процессы, образуются жидкие отходы, наиболее вредные в санитарном отношении. Такие загрязнители являются сильными ядами, способными в определённых условиях уничтожать всякую жизнь в водоёмах.

Наиболее часто встречающимися загрязнениями такого типа являются неорганические кислоты, их соли и щёлочи.

Для очистки сточных вод в настоящее время применяют электрические системы регулирования, в которых электрические сигналы электрических датчиков после усиления передаются соответствующим исполнительным устройствам.

Для очистки стоков предприятия применяются:

механические методы;

химические методы;

физико-химические методы;

комбинированные методы.

Мероприятия по охране окружающей среды:

- экологические услуги радиопромышленности.

- классификация загрязнений окружающей среды.

- экологические последствия лакокрасочных покрытий.

- загрязнения травильных и гальванических цехов.

- загрязнение атмосферы.

- общие сведения о волновых загрязнениях.

- действие промышленных шумов и вибраций.

- утилизация отходов производства.

Сложность состоящих перед охраной труда и окружающей среды задач требует использования последних достижений и выводов многих научных дисциплин, прямо или косвенно связанных с задачами создания здоровых и безопасных условий проживания и взаимодействия организмов, в том числе и человека, с окружающей средой.

Каждый должен выполнять требования охраны труда и окружающей среды и имеет право на условия безопасного и здорового труда и жизнедеятельности.

 

.1Описание конструкции регулятора мощности

Разработанное устройство удовлетворяет требованиям эстетичности, имеет небольшие массогабаритные характеристики (масса-900г, габариты - 150x160х80 мм).

Печатные платы классифицируются следующим образом:

по количеству слоев:

) однослойные;

) многослойные.

по числу сторон, на которых расположены печатные проводники:

) односторонние;

) двусторонние.

Передатчик смонтирован на однослойной односторонней печатной плате, выполненной из фольгированного стеклотекстолита.

Изготовления изоляционной платы с печатным монтажом осуществляется в две операции:

создание изображения печатных проводников;

создание токопроводящего слоя на изоляционном основании.

Для создания печатной платы разрабатываемого устройства используется химический метод, т.к. он наиболее прост.

Корпус выполнен из пластика. Конструкция корпуса позволяет легко производить текущий ремонт изделия в случае возникновения такой необходимости.

Печатная плата сделана из стеклотекстолита толщиной 2 мм химическим методом, при котором выполняется травление незащищенных участков фольги на поверхности диэлектрика; детали должны располагаться от платы на расстоянии не менее 1,5мм; лужение производить припоем ПОС-61 при температуре 183С0. К корпусу печатная плата крепится специальным клеем.

Порядок сборки устройства:

сборка печатной платы;

сборка корпуса;

размещение и крепёж платы в корпусе;

проверка на работоспособность.

5.2Проверка работоспособности изделия

Диагностику устройства начинают с контроля выходного напряжения. Если его нет, проверяют последовательно силовую схему, схему управления на отсутствие разрывов и замыканий. Диагностику силовой схемы начинают с проверки выходного напряжения. При его отсутствии определяют напряжение на входе силовой схемы. Его наличие говорит о дефекте в силовой части. В противном случае поиск неисправностей необходимо перенести на время схему управления. Проверка на работоспособность проводится на номинальных напряжениях и токах.

Структурная схема проверки


Заключение

В ходе проведенных работ был разработан и собран регулятор мощности. В первом разделе «Общая часть» были произведены:

- во введении были рассмотрены основные тенденции развития радиопередающих устройств;

был произведён анализ технического задания;

была разработана структурная схема;

была разработана электрическая схема;

был произведён выбор элементной базы.

Был принят во внимание вопрос о применении данного устройства. Ввиду его технических характеристик, он имеет высокий спектр использования.

Также были закреплены навыки в разработке структурной и принципиальной схем, выборе элементной базы. Электрорадиоэлементы были выбраны для обеспечения надежной работы каждого узла. При этом были использованы элементы, имеющие широкое применение, простоту сборки, минимальную стоимость и т.д. Все элементы были выбраны на основании расчетов, изложенных в разделе 2.

В последнем разделе основное внимание обращалось на конструкцию измерителя температуры окружающей среды (правила сборки и её особенности).

Одной из главных задач являлась проверка работоспособности устройства. Устройство полностью удовлетворяет предъявляемым к нему требованиям, является простым, надежным и экономичным.

Список использованной литературы

[1] Блаут-Блачева, В.И. Технология производства радиоаппаратуры/ В.И. Блаут-Блачева. М., 1972.

[2] Борушак, С.С. Терминология ЕСКД. Справочник/ С.С. Борушак. М., 1990.

[3] Буловский, П.И. Технология и оборудование производства электроизмерительных приборов/ П.И. Буловский, А.Н.Лукичев. М., 1983.

[4] Гусев, В.П. Технология радиоаппаратостроения /В.П.Гусев. М., 1972.

[5] Достанко, А.П. Технология радиоэлектронных устройств и автоматизация производства / А.П. Достанко, В.П. Панин [и др.]; Мн., 2002.

[6] Егунов, А.В. Автоматизация и механизация сборки и монтажа узлов на печатных платах/ А.В.Егунов. М., 1988.

[7] Мысловский, Э.В. Промышленные роботы в производстве электронной аппаратуры/ Э.В. Мысловский. М.,1988.

[8] Норенков, И.П. Основы теории и проектирования САПР / И.П. Норенков, В.Б. Маничев. М., 1990.

[9] Общетехнический справочник/ под ред. Е.А. Скороходова. М., 1990.

[10] Павловский, В.В. Проектирование технологических процессов изготовления РЭА. Пособие по курсовому проектированию/ В.В.Павловский, В. И. Васильев [и др.]; М., 1982.

[11] Фрумкин, Г.Д. Расчет и конструирование радиоаппаратуры / Г.Д. Фрумкин. М., 1989.

[12] Шамгин, Ю.В. Монтаж радиоэлектронной аппаратуры и приборов/ Ю. В.Шамгин, В. М. Алефиренко. Мн., 1998.

Похожие работы на - Регулятор мощности

 

Не нашли материал для своей работы?
Поможем написать уникальную работу
Без плагиата!
Без нейросетей!