Автоматизация в мастерской копировальных аппаратов
Введение
Печатающая техника является основным средством
обеспечивающим документооборот больших и маленьких предприятий города. Несмотря
на развитие электронного документооборота, большинство юридических лиц
продолжает использовать бумажный носитель информации в 90% случаях своей
деятельности.
Сегодня в домах и офисах города находится
огромное количество, оргтехники, которая в течение срока служба неоднократно
ломается, и нуждаются в ремонте. В связи с этим обслуживание и ремонт
оргтехники является наиболее перспективным рынком сбыта, так как при высоком
уровне спроса и среднем уровне конкуренции доля потребителей, готовых купить
данный вид услуг, достаточна высока. По разным данным ниша рынка составляет от
20% до 35%. Доходы, получаемые от ремонта технических средств в настоящее время
практически стабильны, поскольку не зависят от сезона и других природных
факторов. Это является одной из причин выбора сферы бизнеса. Услуги рассчитаны
на жителей данного, то есть района местонахождения предприятия и прилежащих
районов. Однако вызов мастера может производиться в любой район города.
Основными потребителями являются юридические лица (около 70%), а остальную
часть(30%) составляют физические лица.
Развитие технологий коснулось и печатающего
оборудования, поэтому аппараты, использующие струйный метод печати сейчас
встречаются очень редко, их вытеснили лазерные принтеры и копиры. С по мере
массового распространения лазерных принтеров снижалась их цена и в данный
момент некоторые лазерные модели сравнялись по цени с подобными про
производительности струйными аппаратами. Но соотношение первоначальной цены
устройства и его заправки остаётся прежним. В этом случае струйная технология
выигрывает как более дешёвая, но проигрывает по производительности, так как
картриджи с чернилами имеют малый ресурс. Лазерные принтеры относительно
дорогие, но ресурс лазерного картриджа велик по сравнению со струйным.
Именно поэтому объектом изучения во время
прохождения практики на предприятии Олимп-Сервис мною был выбран принцип
порошковой лазерной печати на примере копира Canon TAP -1215.
1. Описание предприятия
Мастерская Olymp-Service предоставляет
потребителям следующие услуги:
ремонт и обслуживание оргтехники, ТВ, видео,
аудио и другой бытовой техники; - заправку и восстановление лазерных
картриджей. Данный товар удовлетворяет потребность клиента в качественном
ремонте технических средств любой фирмы производителя в удобном для заказчика
месте. Этапы технологического процесса: - получение неисправной техники, -
выявление причины поломки, - поиск и подбор необходимых деталей, -устранение
поломки. Для успешного выполнения этого плана имеются все необходимое:
помещение, набор инструментов и оборудование, расходные материалы, программное
обеспечение, специальные издания, доступ к специализированным ресурсам сети
интернет. Особенности товара: - гарантийное обслуживание после ремонта в
течение двух недель; - доставка техники в мастерскую по требованию клиента; -
выезд и ремонт на дому по просьбе заказчика; - ремонт изделий различных фирм; -
гарантия сохранности и возврата изделия при невозможности его ремонта.
Основным направлением работы предприятия
является заправка, обслуживание и ремонт печатающего и копировального
оборудования.
2. Принцип работы копировальных
аппаратов
Процесс сухого электростатического переноса
изображения, лежащий в основе работы современных копировальных аппаратов был
изобретен американским инженером Честером Ф. Карлсоном в 30-х годах. Этот
процесс несколько позже назвали ксерографией. Но серийное производство копировальных
аппаратов, работающих на этом принципе, было начато фирмой Xerox только в 1959
году. Конкурирующие фирмы, выпускавшие в то время копировальные аппараты,
работавшие на других принципах, не выдержали конкуренции с высококачественной и
дешевой ксерографической техникой.
2.1 Основные узлы. Процесс
копирования
Современный копировальный аппарат, работающий на
принципе сухого электростатического копирования, состоит из следующих узлов:
оптическая система, которая обеспечивает перенос
изображения на фоточувствительный барабан
система подачи и транспортировки бумаги
узел проявки, который наносит тонер на барабан и
делает скрытое электростатическое изображение видимым
узел закрепления, в котором перенесенное на
бумагу изображение закрепляется путем нагрева.
Процесс сухого электростатического копирования
состоит из следующих этапов:
. Предварительная зарядка отрицательным
потенциалом фоточувствительного барабана
Фоточувствительный барабан - это сердце
копировального аппарата. Наружная поверхность фоточувствительного барабана
образована слоем органического фотопроводника, нанесенного на проводящий
цилиндр
Перед операцией воздействия первичного коронного
разряда, свет от ламп предварительного кондиционирующего экспонирования
направляется на поверхность барабана. Этот процесс обеспечивает удаление
остаточных зарядов и способствует выравниванию плотности копии.
В фотопроводящем слое под действием света
формируется скрытое электростатическое поле, представляющее собой точную
проекцию оригинала, первоначально отразившего этот свет.
. Воздействие первичного коронного разряда
Первичный коронный разряд (отрицательный
потенциал) формирует равномерный слой отрицательных зарядов по поверхности
барабана. Величина потенциала поверхности барабана с помощью специального
устройства поддерживается постоянной.
. Сканирующее экспонирование
Свет от оригинала проецируется на поверхность
барабана. Области, которые на копии должны получиться светлыми, разряжаются
светом из узла сканирования, и на поверхности барабана остаются отрицательно
заряженными лишь те участки, на которые должен быть нанесен тонер. Заряды на
освещенных участках поверхности барабана нейтрализуются благодаря
фотопроводящим свойствам вещества, нанесенного на оверхность барабана. Таким
образом, на поверхности барабана формируется скрытое электростатическое
изображение.
. Проявление
Скрытое электростатическое изображение,
сформированное в слое фотопроводника падающими на него лучами света,
отраженными от сканируемого оригинала, необходимо сделать видимым, нанеся на
заряженные участки барабана равномерный тонкий слой тонера, т. е. на те
участки, которые на копии должны получиться темными.
Частицы тонера заряжены положительно и, будучи
расположены в непосредственной близости от барабана, легко переносятся на его
отрицательно заряженные области. Тонер содержится в узле проявки, который
расположен рядом с барабаном. Иногда узел проявки составляет с барабаном один
узел, как, например, в картриджах Е-16/Е-30. Узел проявки состоит из
проявляющего цилиндра (постоянный магнит, окруженный вращающейся втулкой) и
ножа, выполненного из магнитного материала. Вращающийся проявляющий цилиндр
притягивает к себе тонер из бункера. При этом на поверхности проявляющего
цилиндра формируется тонкий однородный слой тонера. Тонер бывает двух типов: однокомпонентный
и двухкомпонентный. Красящие частицы однокомпонентного тонера сами обладают
магнитными свойствами, благодаря чему они удерживаются на проявляющем цилиндре.
Красящие же частицы двухкомпонентного тонера не могут самостоятельно
удерживаться на проявляющем цилиндре, но прилипают к находящимся в емкости для
тонера частицам специального магнитного порошка, который называется девелопером
или носителем, и попадают вместе с ним на проявляющий цилиндр. Сила магнитного
притяжения красящих частиц к девелоперу или магнитному проявляющему цилиндру
подобрана таким образом, чтобы она была меньше электростатического притяжения к
заряженной поверхности барабана и не препятствовала переносу частиц на него.
При использовании двухкомпонентного тонера девелопер остается на проявляющем
цилиндре и продолжает служить дальше. В инструкциях по эксплуатации многих
аппаратов написано, что девелопер вообще не требует восполнения или замены,
однако практика показала, что у любых моделей рабочие характеристики девелрпера
со временем начинают ухудшаться, и это сказывается на качестве копий. Итак, в
процессе проявки на поверхность барабана наносится в виде тончайшего слоя
тонера зеркальное позитивное изображение оригинала.
. Перенос изображения
Позитивное зеркальное изображение на барабане
может быть перенесено на проходящую под барабаном бумагу простым совмещением
поверхностей, при котором выполнится обратная зеркальная трансформация и
получится точная копия. Однако простой механический контакт бумаги с барабаном
не обеспечивает достаточно хороший перенос тонера. Поэтому на обратной стороне
копировальной бумаги с помощью коротрона переноса, размещенного под проходящим
через аппарат листом бумаги, создается дополнительный потенциал коронного
разряда. В результате все притягиваемые его отрицательным зарядом частицы
тонера отрываются от барабана и попадают на поверхность бумаги, создавая там
копию оригинала. Коротроны переноса бывают проволочными, игольчатыми или
губчатыми. Проволочный коротрон представляет собой туго натянутую тонкую (около
70 мкм в диаметре) металлическую нить со специальным напылением. Игольчатый
коротрон имеет форму металлической пластины с частыми острыми зубцами, а
губчатый коротрон представляет собой металлический вал, обтянутый специальным
пенистым полимером, на который подано напряжение. Губчатый коротрон вплотную
прижимается к барабану и выполняет еще и функцию дополнительного ролика подачи.
Нить коротрона, находясь под высоким напряжением, производит значительное
количество озона. Игольчатые и губчатые коротроны выделяют значительно меньше
озона. В любом случае, воздействие озона в больших дозах на организм человека
довольно неблагоприятно, поэтому копировальные аппараты обычно снабжены
озоновыми фильтрами, которые расположены в вытяжном вентиляторе и преобразуют
озон в кислород.
. Отделение бумаги с барабана
Статически заряженный лист бумаги имеет
тенденцию прилипать к барабану. Поэтому для его отделения используется
специальная техника.
Конструкция копировального аппарата рассчитана
таким образом, чтобы копировальный лист отделялся под действием собственного
веса и жесткости. Следует при этом отметить, что тонкая бумага лишена
необходимой жесткости и может заворачиваться вокруг барабана вместо того, чтобы
отделяться от него. Чтобы избежать этого, используется устройство снятия
статического заряда или специальный коротрон отделения. На это устройство
подается положительное напряжение, которое ослабляет притяжение между барабаном
и копировальной бумагой. Это обеспечивает беспрепятственное отделение бумаги от
барабана. Кроме того, на некоторых моделях копировальных аппаратов рядом с
барабаном установлены специальные отделительные лапки. После отделения от
барабана полученная копия подается в узел термического закрепления, где
проходит заключительная стадия процесса копирования - закрепление.
. Термическое закрепление изображения
Перенесенный на бумагу тонер необходимо каким-то
образом зафиксировать, иначе он просто обсыплется. Фиксация осуществляется
путем нагрева копии под определенным давлением Для этого копировальная бумага
обжимается между двумя нагретыми валиками. Часть копировального аппарата,
осуществляющая термическое закрепление копии называется узлом закрепления или
термоблоком. В большинстве узлов закрепления в качестве нагревательного
элемента используются лампы накаливания, обеспечивающие специальному
закрепительному валу, изготовленному из алюминия и покрытому тефлоном (этот вал
принято называть тефлоновым валом), температуру, достаточную для закрепления
тонера на копии, проходящей под ним. К тефлоновому валу копия прижимается
резиновым прижимным валом. Для того чтобы тонер не переносился на следующую
копию, поверхности закрепительного и прижимного валиков очищают очистительным
валиком. В последние годы фирма Canon использует технологию, в которой вместо
нагревательной лампы и тефлонового вала используются керамический термоэлемент
и тефлоновая пленка. При использовании этой технологии энергия расходуется
более эффективно и практически не требуется времени на предварительный прогрев
копировального аппарата для приведения его в рабочее состояние.
. Очистка барабана
На этом этапе поверхность барабана
подготавливается к следующей операции копирования. Часть тонера, оставшаяся
после переноса на барабане, счищается с него специальным резиновым лезвием -
ракелем, и попадает в бункер для отработанного тонера, предусмотренный
конструкцией аппарата.
2.2 Вспомогательные узлы
Копировальный аппарат содержит также
вспомогательные узлы - оптическую систему и систему подачи и транспортировки
бумаги. В оптической системе копировальных аппаратов может использоваться как
подвижный экспозиционный стол, так и неподвижная оптическая система с зеркалами
и тросовой передачей. Подвижный стол обычно применяют в недорогих
"персональных" копировальных аппаратах, рассчитанных на производство
до 50 копий в день. Оптическая система предназначена для плавного перемещения
узкого направленного луча света сканирующей лампы по оригиналу, чтобы
отраженный от поверхности оригинала пучок света падал на синхронно вращающуюся
поверхность барабана, и под его воздействием в слое фотопроводника возникало
статическое поле, соответствующее изображению на оригинале. Более подробно
особенности оптической системы конкретных моделей описываются в посвященных им
главах. Узлы транспортировки бумаги осуществляют перемещение бумаги по всему
тракту копирования. Поступающая в копировальный аппарат бумага останавливается
для синхронизации перед барабаном, и как только на валик синхронизации приходит
сигнал от процессора, копирование начинается. Бумага проходит под
фотобарабаном, на нее переносится тонер, далее она отделяется от поверхности
барабана и транспортируется в термоблок. Там лежащий на ее поверхности тонер
закрепляется и впрессовывается, образуя готовую копию. В небольших портативных
аппаратах транспортировку осуществляют всего несколько роликов подачи и
электромагнитов.
В высокопроизводительных аппаратах узел
транспортировки бумаги может содержать следующие устройства:
поддоны (кассеты) с механизмом определения
формата находящейся в них бумаги;
дуплексы, которые существенно упрощают
производство двусторонних копий, поскольку накапливают в себе копии,
отпечатанные на одной стороне бумаги, чтобы затем повторно подать их для
копирования с другой стороны, когда оригинал на стекле экспозиции будет
перевернут вручную или автоматически;
автоподатчики - обычно на них можно поместить
сразу стопку оригиналов, из которой они смогут самостоятельно забирать по
одному листу;
сортеры, выполняющие разделение тиража по
отдельным стопкам в различных режимах, задаваемых оператором;
финишеры, которые отличаются от сортеров тем,
что вместо обоймы пластин используют для разделения тиража всего один подвижный
лоток;
степлеры, часто входящие в состав сортеров и
автоматически прошивающие стопки готовых копий скрепками.
Кроме того, за дополнительную плату в комплект
высокопроизводительных копировальных аппаратов могут входить следующие узлы:
металлическая подставка на колесиках, на которой
удобно размещать большие аппараты;
счетчики пользовательских карточек, которые дают
возможность руководителю иметь четкое представление о числе копий, сделанных на
аппарате каждым из сотрудников;
контактные планшеты, позволяющие выполнять
примитивное редактирование изображения.
2.3. Требования к бумаге
Современные копировальные аппараты в большинстве
своем работают с обычной офисной бумагой, а некоторые модели позволяют
копировать на прозрачную пластиковую пленку для проекторов. Обычно для
копирования используют бумагу с плотностью от 65 до 200 г/м2, хотя аппараты
фирмы Ricoh довольно непритязательны по отношению к качеству используемой
бумаги. Если же говорить о современной копировальной технике в целом, то бумагу
для копировального аппарата следует выбирать по возможности более высокого
качества. Дело в том, что использование низкокачественной бумаги сильно снижает
срок службы рабочих узлов аппарата, и в первую очередь фотобарабана, поскольку
бумага низкого качества обладает повышенной абразивностью. Кроме того, бумага с
низкой плотностью гораздо легче заминается на тракте подачи и чаще рвется при
попытках извлечь ее. Следует отдельно заметить, что при производстве некоторых
видов копий (двусторонних, изготовляемых за несколько проходов, с высоким
процентом черного цвета) требования к плотности бумаги повышаются, поскольку
увеличивается относительная доля массы тонера в массе копии, и при закреплении
в термоузле тонер может деформировать лист. Так что от производства
двусторонних копий на тонкой бумаге лучше воздержаться. Поэтому для
изготовления копий лучше всего брать бумагу с самым высоким коэффициентом
белизны и плотностью не менее 80 г/м2. Хранить бумагу надо в сухом помещении
при комнатной температуре, располагая пачки горизонтально. Не рекомендуется
сразу же начинать копирование на бумаге, долгое время находившейся в холодном
помещении. Лучше выдержать бумагу от получаса до суток, в зависимости от
перепада температур и общего количества бумаги. Размеры и ориентация подаваемых
для копирования листов могут быть различными. Максимальный размер определяется
размерами экспозиционного стекла и шириной тракта подачи конкретной модели, а
минимальный - лишь характеристиками тракта подачи и колеблется от размера
визитной карточки до размера почтовой открытки.
Бумага в копировальный аппарат может подаваться
либо с ручного лотка, либо с поддона. Внекоторых аппаратах листы автоматически
забираются по одному из пачки, помещенной в лотокручной подачи. Аппараты, в
которых закладывается всего по одному листу, несколько проще поконструкции, но
затрудняют работу оператора. При подаче с бокового лотка бумага проходит
напрямую, не изгибаясь, и поэтому требования к ней значительно ниже. Поэтому
картон, пластиковую пленку, визитные карточки и почтовые открытки для
надпечатки следует подавать только с ручного лотка. Поддоны, рассчитанные на
хранение большого количества листов с автоматической подачей их по мере
надобности, имеют механические ограничители, выставляемые оператором в
соответствии с форматом бумаги, которую он собирается загружать. В
высокопроизводительных копировальных аппаратах поддоны оснащены датчиками формата,
позволяющими процессору выбрать нужный процент увеличения или уменьшения
оригинала для автоматического масштабирования, а также самостоятельно подать
бумагу из подходящего по формату поддона.
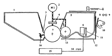
Копировальный аппарат Canon TAP -121 5
Описание аппарата и процесса копирования
Копировальный аппарат Canon NP-1215 является
одной из самых популярных в России моделей. Это аппарат среднего класса,
позволяющий масштабировать изображение. Вид аппарата в разрезе представлен на
рис. 2.1.
Рис. 2.1 - Вид аппарата NP-1215 в разрезе: 1
-зеркало 3; 2 - зеркало 2; 3 - зеркало 1; 4 -сканирующая лампа; 5 - стекло
копировального стола; 6 - крышка копировального стола;7 - объектив; 8 - лампа
предварительного кондиционирующего экспонирования; 9 - узел первичного
коронного разряда; 10 - зеркало 6; 11 - зеркало 5; 12 - зеркало 4; 13 - лоток
ручной подачи; 14 - захватывающий валик; 15 - регистрационные валики; 16 - узел
коронного разряда переноса; 17 - фоточувствительный барабан; 18 - кассета с
бумагой; 19 - питатель; 20 -блок закрепления; 21 - валик выдачи копий; 22 -
вытяжной вентилятор.
Рассмотрим, как происходит процесс копирования в
этом аппарате. Блоки и узлы аппарата показаны на рис. 2.2.
Рис. 2.2 - Блок-схема копировального аппарата
NP-1215
Процесс формирования изображения состоит из
восьми операций, схематически представленных на рис. 1.3.
Операция 1: Предварительное кондиционирующее
экспонирование.
Операция 2: Первичный коронный разряд (отрицательный
потенциал постоянного тока).
Операция 3: Экспонирование изображения.
Операция 4: Проявление (положительный потенциал
плюс переменный ток).
Операция 5: Перенос (отрицательный потенциал
постоянного тока).
Операция 6: Отделение.
Операция 7: Закрепление.
Рис. 2.3 - Блок-схема формирования изображения
Опишем эти операции более подробно.
Операция 1: Предварительное кондиционирующее
экспонирование
Сначала свет от ламп предварительного кондиционирующего
экспонирования направляется на поверхность барабана. Этот процесс обеспечивает
удаление остаточных зарядов и способствует выравниванию плотности копии (рис.
2.4).
Рис. 2.4 - Предварительное кондиционирующее экспонирование
Операция 2: Воздействие первичного коронного
разряда
Первичный коронный разряд (отрицательный
потенциал) формирует равномерный слой отрицательных зарядов по поверхности
барабана (рис. 2.5). Величина потенциала поверхности барабана определяется
сеточным потенциалом. Сетка подсоединена к земле через варистор, который
поддерживает постоянство потенциала барабана на уровне напряжения пробоя
варистора.
Рис. 2.5 - Воздействие первичного коронного
разряда
Операция 3: Сканирующее экспонирование
При сканировании оригинала свет, отраженный от
оригинала проецируется на поверхность барабана. Заряды на этих освещенных
участках поверхности барабана нейтрализуются благодаря фотопроводимости
барабана. В конце этого процесса на поверхности барабана возникает рисунок из
отрицательных электрических зарядов, соответствующий темным участкам
изображения документа. Светлые участки документа представлены на барабане
отсутствием зарядов. Рисунок из отрицательных зарядов визуально наблюдать
невозможно, и поэтому он называется скрытым электростатическим изображением
(рис. 2.6).
Рис. 2.6 - Формирование скрытого
электростатического изображения
Операция 4: Проявление
Рис. 2.7 - Схема узла проявки
Как показано на рис. 2.7, узел проявки состоит
из проявительного цилиндра (постоянный магнит, окруженный вращающейся втулкой)
и ножа, выполненного из магнитного материала. Черный тонер является
однокомпонентным продуктом, состоящим из тонкого порошка смеси магнетита и
полимерного связующего. Тонер является изолятором и заряжается до положи»
тельного потенциала благодаря трению относительно вращающегося цилиндра.
Цветной проявитель представляет собой двухкомпонентный продукт, состоящий из
железного порошка (носитель) и тонера, смешанных в заданном отношении. Основным
компонентом тонера является полимерная смола. Тонер заряжают до положительного
потенциала, а железный порошок - до отрицательного потенциала, что достигается
благодаря трению относительно вращающегося цилиндра. Между магнитом и краем
ножа формируется концентрированное магнитное поле. Это поле притягивает
заряженный проявитель (рис. 2.8).
Рис. 2.8 - Процесс нанесения проявителя на
проявляющий цилиндр
Проявитель под действием магнитного поля
оказывается практически неподвижным, образуя завесу вдоль кромки ножа. По мере
вращения цилиндра эта завеса обеспечивает размазывание частиц тонера по его
поверхности с формированием тонкого однородного слоя.
Одновременно на проявительный цилиндр подают
переменное напряжение вместе с отрицательным потенциалом постоянного тока, так
что суммарная форма смещения проявительного потенциала имеет более значительную
отрицательную ветвь (по сравнению с положительной).
Во время копирования тонер притягивается к
барабану благодаря тому, что его поверхностьзаряжена, а также за счет
отталкивания, благодаря наличию проявительного смещения (на протяжении
положительной ветви). При этом скрытое электростатическое изображение
преобразуется в видимое. Лишние частицы тонера притягиваются обратно к цилиндру
с барабана благодаря зарядам на поверхности барабана и наличию проявительного
смещения (на протяженииотрицательной ветви).Величина смещения постоянного тока
влияет на плотность копии и образование вуали: чем меньшим по абсолютной
величине является потенциал смещения (то есть чем ближе он подходит к О В), тем
выше оказывается ллотность и вуалеобразование.
Операция 5: Перенос изображения
На этой стадии узлом коронного разряда переноса
изображения на оборотной стороне копировальной бумаги создается отрицательный
потенциал, что обеспечивает притяжение тонера с поверхности барабана на
копировальную бумагу.
Рис. 2.9 - Процесс переноса изображения на
бумагу
Операция 6: Отделение бумаги от барабана
Рис. 2.10 - Процесс отделения бумаги от барабана
Копировальная бумага отделяется от барабана
благодаря своей жесткости. Следует при этом отметить, что тонкая бумага лишена
необходимой жесткости и может заворачиваться вокруг барабана вместо того, чтобы
отделяться от него. Чтобы этого избежать, на устройство снятия статического
заряда отделения подается положительное напряжение, что ослабляет притяжение
между барабаном и копировальной бумагой (рис. 2.10). Этим обеспечивается
беспрепятственное отделение бумаги от барабана.
Операция 7: Закрепление изображения
На этой стадии копировальная бумага обжимается
между двумя нагретыми валиками. Приэтом тонер расплавляется и впрессовывается в
бумагу, что делает образованное тонером изображение прочным. Чтобы избежать
прилипания тонера к валику и переноса тонера на следующую копию, поверхность
закрепительного валика после каждой копии очищается очистительным валиком (рис.
2.11).
Операция 8: Очистка барабана
На этой стадии поверхность фоточувствительного
барабана подготавливается к следующей операции копирования. Возможный
остаточный тонер снимается с барабана с помощью очистительного ракельного ножа
и подбирается улавливателем тонера. Затем он отбрасывается в заднюю часть
лопатками вертушки (рис. 2.12).
Рис. 2.11 - Процесс термического закрепления
изображения
Рис. 2.12 - Очистка барабана и подготовка его к
следующей операции копирования
Кроме основных процессов, связанных с переносом
изображения на бумагу, в копировальном аппарате осуществляются и
вспомогательные процессы: бланковая экспозиция и превращение возникающего при
коронном разряде озона в кислород. Бланковая экспозиция представляет собой
процесс освещения светом фоточувствительного барабана с целью снятия
поверхностного потенциала на участках без изображения, возникающих при
копировании с уменьшением. Это освещение создается лампой предварительного
кондиционирования и рефлектором отражается на барабан. В промежутке между
последовательно следующими листами копировальной бумаги на барабане образуются
участки без изображения. На этих участках напряжение на узле первичного
коронного разряда снижается, чтобы исключить налипание тонера. Для этих
участков бланковая экспозиция для снятия поверхностных зарядов не
осуществляется. Для превращения возникающего при коронном разряде озона в
кислород в вытяжном вентиляторе копировального аппарата используется
каталитический озоновый фильтр, который исключает выброс озона в атмосферу.
3. Электрические схемы и
функционирование узлов
Практически все операции копировальной машины
осуществляются под управлением микропроцессора, находящегося на печатной плате
контроллера постоянного тока. Этот микропроцессор считывает входные сигналы,
поступающие от датчиков и с клавишей панели управления, и посылает команды на
исполнительные устройства (электродвигатели, электромагниты, лампы и прочие
устройства), которые должны срабатывать в нужные моменты времени.
Микропроцессор, использованный в копировальной машине, содержит
аналого-цифровой преобразователь, позволяющей ему считывать как аналоговые, так
и цифровые сигналы. Главный электродвигатель (М1) является синхронным и
вращается со скоростью, определяемой частотой сети переменного тока.
Электродвигатель привода сканирующего устройства (М2) является шаговым и
работает с частотой, определяемой кварцевым генератором в контроллере
постоянного тока. Любые колебания частоты сети переменного тока влияют лишь на
работу главного электродвигателя; это может приводить к получению сжатых или
удлиненных изображений.
Система экспонирования
Изменение коэффициента репродукции в поперечном
барабану направлении осуществляется путем изменения положения объектива. Его
перемещение обеспечивается системой привода объектива. Коэффициент репродукции
в направлении вращения барабана меняется за счет изменения скорости перемещения
сканирующего устройства. Система привода сканирующего устройства меняет
коэффициент репродукции в направлении вращения барабана за счет изменения
скорости перемещения зеркала 1 относительно линейной скорости вращения
барабана. (Сканирующее устройство представляет собой зеркало 1 в сочетании со
сканирующей лампой). Если скорость зеркала превышает линейную скорость вращения
барабана, то происходит уменьшение изображения, а если она меньше скорости
вращения барабана, то происходит увеличение. Следует отметить, что при
изменении коэффициента репродукции относительное расположение зеркал не
меняется. При копировании без изменения масштаба скорость зеркала равна
линейной скорости вращения барабана. Система привода объектива Объектив
перемещается с помощью электродвигателя (М2) сканирующего устройства. В
нормальном состоянии зубчатая муфта находится в верхнем положении и соединяет
электродвигатель канирующего устройства с приводным воротом. Для перемещения
объектива включается электромагнит зубчатой муфты (SL2), что приводит к
расцеплению зубчатой муфты и шестерни ворота сканирующего устройства (рис.
3.1).
Объектив выполнен по схеме «плавающего элемента».
При работе системы меняется относительное расположение составляющих элементов
объектива (отдельных линз), и тем самымменяется фокусное расстояние. Изменения
фокусного расстояния служат для наводки объектива на резкость для каждого
коэффициента репродукции, а не для придания объективу функциитрансфокатора.
(Разбирать объектив ни в коем случае нельзя).
Рис. 3.1 - Система привода объектива: 1 -
контроллер постоянного тока; 2 - сигнал датчика исходного положения объектива;
3 - команда включения электромагнита зубчатой муфты; 4 - направление
"увеличения"; 5 - холостое зубчатое колесо; 6 - соленоид во
включенном состоянии; 7 - зубчатая муфта с шестерней; 8 - ворот привода
сканирующего устройства; 9 - электродвигатель сканирующего устройства; 10 -трос
привода объектива; 11 - объектив
Система привода сканирующего устройства
Привод сканирующего устройства осуществляется
шаговым электродвигателем (М2). Направление вращения электродвигателя
сканирующего устройства определяет, будет ли сканирующее устройство двигаться
вперед или назад. Скорость движения сканирующего устройства вперед может быть
плавно изменена, чтобы обеспечить требуемый коэффициент репродукции. Скорость
движения в обратную сторону является постоянной, независимо от коэффициента
репродукции (она в 2,5 раза выше скорости движения вперед при копировании без
изменения масштаба). Расстояние, на которое перемещается сканирующее
устройство, может изменяться, обеспечивая соответствие копии размеру
копировальной бумаги и коэффициенту репродукции.
Рис. 3.2 - Схема привода сканирующего устройства
Система формирования изображения
Структура системы формирования изображения
представлена на рис. 3.3.
Рис. 3.3 - Схема системы формирования
изображения: 1 - контроллер постоянного тока; 2 - сигнал переключения
интенсивности свечения лампы; 3 - сигнал включения сканирующей лампы; 4 -
регулятор лампы; 5 - сканирующая лампа; 6 - объектив; 7 - лампы предварительного
кондиционирующего экспонирования; 8 - датчик АЕ-системы; 9 - обтюратор
бланкового экспонирования; 10 - фоточувствительный барабан; 11 - при
закорачивании сигнал направляется на индикацию узла проявления черного тонера;
12 - проявляющее смещение; 13- высокое напряжение узла коронного разряда
переноса изображения; 14 - напряжение смещения узла снятия статического заряда;
15 - высоковольтный трансформатор; 16 - командавозбуждения лампы
предварительного кондиционирующего экспонирования; 17 - команда наподачу
напряжения сеточного смещения; 18 - команда на подачу высокого напряжения; 19-
команда на подачу переменно-токовой составляющей напряжения проявляющего
смещения; 20 - сигнал (аналоговый) управления уровнем постоянно-токовой
составляющей напряженияпроявляющего смещения; 21 - команда на подачу сеточного
напряжения; 22 - сигнал датчика цветного узла проявки
Система формирования изображения состоит из
следующих узлов:
система управления сканирующей лампой;
система управления напряжением смещения на сетке
и током первичного коронного разряда и коронного разряда переноса изображения;
управление проявляющим смещением;
система измерения плотности документа;
узел проявки и блок очистки барабана;
система бланковой засветки.
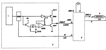
Управление сканирующей лампой
Управление сканирующей лампой осуществляется
платой управления контроллера постоянного тока (рис. 3.4). Основными функциями
платы управления контроллера постоянного тока являются включение и выключение
сканирующей лампы, а также переключение интенсивности ее свечения.
Рис. 3.4 - Схема платы управления сканирующей
лампой: 1 - микропроцессор; 2 - контроллер постоянного тока; 3 - регулятор
лампы; 4 - сканирующая лампа
Для включения сканирующей лампы сигнал с
микропроцессора отпирает транзистор Q360. На выходе Q305 будет низкий уровень,
и транзистор Q321 будет заперт. Сигнал включения сканирующей лампы (LAON)
становится равным «1» и сканирующая лампа включается. Для выключения
сканирующей лампы сигнал с микропроцессора запирает транзистор Q360 и сигнал
LAON становится равным «О» независимо от того, открыт или заперт транзистор
Q321. Если сканирующая лампа остается включенной на протяжении слишком
длительного времени (более 15 секунд), то конденсатор С310 заряжается и
напряжение на (+) входе Q305 повышается до порогового для Q305 значения и
сигнал на выходе Q305 становится равным «1». Приэтом транзистор Q321 отпирается
и сигнал LAON становится равным «О» независимо от того, открыт или заперт
транзистор Q360. Сканирующая лампа отключается. Сканирующая лампа может иметь
два уровня интенсивности свечения: один уровень при использовании узла
проявления черного тонера, а другой - при использовании СТ-узла. Переключение
уровней происходит автоматически.
При использовании СТ-узла (цветного проявления)
контроллер постоянного тока выдает сигнал LIGHT INTENSITY (LICS) , равный «О» и
напряжение на лампе повышается приблизительно на 3,5 В относительно значения,
используемого в случае черно-белого узла проявления, что ведет к повышению
интенсивности освещения. Система управления напряжением на сетке и током
первичною коронного разряда и коронного разряда переноса.

Приведенная на рис. 3.5 электрическая схема управляет
током первичного коронного разряда и коронного разряда переноса изображения, а
также напряжением на сетке первичного коронного разряда. Эта система
осуществляет следующие функции:
включение и выключение тока первичного коронного
разряда и коронного разряда переноса изображения;
поддержание постоянства тока первичного
коронного разряда и коронного разряда переноса изображения;
переключение напряжения на сетке первичного
коронного разряда;
включение и отключение напряжения на сетке
первичного коронного разряда.
Чтобы избежать влияния колебаний атмосферных
условий на эффективность коронного разряда, величина тока в проволоке
первичного коронного разряда поддерживается постоянной. Ток первичного
коронного разряда и коронного разряда переноса изображения на бумагу включается
и выключается командой HIGH VOLTAGE ON (HVTON) (включение высокого напряжения).
Когда HVTON = 1, отключаются дифференциальный усилитель 4, генератор импульсов
изменяемой ширины 5, высоковольтный трансформатор 7, а ток первичного коронного
разряда и коронного разряда переноса изображения становится равным нулю. Когда
HVTON = 0, дифференциальный усилитель 4, генератор импульсов изменяемой ширины
5, высоковольтный трансформатор 7 включаются и появляется ток первичного
коронного разряда и коронного разряда переноса изображения.
Напряжение на сетке переключается сигналом GRID
BIAS CONTROL (GRDON) (управление сеточным смещением). Поддержание постоянства
тока первичного коронного разряда и коронного разряда переноса изображения на
бумагу осуществляется следующим образом: если величина тока первичного
коронного разряда превышает заданное нужное значение из-за колебаний
температуры или давления окружающей среды, то будет увеличиваться уровень
аналогового сигнала обратной связи на схему дифференциального усилителя и
выходной сигнал дифференциального усилителя понизится. В результате понизится
ток коронного разряда первичного узла и узла переноса изображения. Аналогично,
если ток первичного коронного разряда окажется слишком низким, то он будет увеличен.
Если возникает перегрузка вторичной обмотки высоковольтного трансформатора,
питающего узел первичного коронного разряда, то величина тока будет ограничена
определенным максимальным пределом. Регулирование напряжения сеточного смещения
осуществляется следующим образом: во время сканирования плата управления
постоянного тока выдает сигнал GRDON = 1, транзистор Q7 запирается и на выходе
компаратора 10 появляется сигнал высокого уровня (рес. 1.17) Благодаря этому
транзистор Q6 отпирается, ток в трансформатор Т4 не поступает, транзистор Q5
запирается и на сетку подается напряжение смещения. Поверхность барабана
заряжается.
Когда сканирование не выполняется, плата
управления контроллера постоянного тока выдает сигнал GRDON = 0, транзистор Q7
отпирается и на выходе компаратора появляется сигнал низкого уровня. Благодаря
этому транзистор Q6 запирается и в трансформатор Т4 поступает ток. Напряжение
смещения на сетку не подается. Таким образом, поверхность барабана не
заряжается и, следовательно, тонер к нему не прилипает (бланковая перация).
Управление проявляющим напряжением смещения
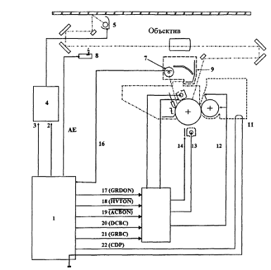
Показанная на рис. 3.6 электрическая схема
управляет проявляющим напряжением смещения. Она осуществляет включение и
выключение переменно-токовой составляющей проявляющего напряжения смещения, а
также регулирование напряжения постоянно-токовой составляющей проявляющего
напряжения смещения.
Рис. 3.6 - Схема управления проявляющим
напряжением смещения: 1 - черно-белый узел проявки; 2 - курсор плотности копии;
3 - ручка повторной калибровки плотности копии; 4 - АЕ-датчик; 5 - контроллер
постоянного тока; 6 - микропроцессор; 7 - цифроаналоговый преобразователь; 8 -
генератор прямоугольных импульсов; 9 - дифференциальный усилитель; 10 - блок
высоковольтного трансформатора; 11 -схема выключения переменно-токового
смещения; 12 - генератор импульсов изменяемой ширины; 13 - схема возбуждения
обмотки Т1; 14 - высоковольтный трансформатор переменного тока Т1; 15 - схема
возбуждения обмотки Т2; 16 - высоковольтный трансформатор постоянного тока Т2;
17 - выпрямитель; 18 - фоточувствительный барабан; 19 - проявляющий цилиндр; 20
- узел снятия электростатических зарядов
Плотность копии может регулироваться за счет
изменения напряжения проявляющего смещения с учетом значений следующих
переменных параметров:
положение курсора плотности копии и лимба
повторной калибровки;
выходной сигнал АЕ-датчика (датчика
автоматического экспонирования);
тип узла проявки.
Когда в копировальной машине используется узел
черно-белого проявления, электрически подключаются разъемы J605-1 и J605-4,
чтобы информировать машину о том, что установлен узел черно-белого проявления.
Со временем происходит постепенное ухудшение
рабочих характеристик фоточувствительного барабана, что ведет к увеличению
потенциала (VL) светлых участков, и плотность копии уже не точно соответствует
заданному положению курсора регулирования плотности. Чтобы скомпенсировать
изменение плотности копии, предусмотрена ручка COPY DENSITY RECALIBRATION
(повторная калибровка плотности копии), с помощью которой можно увеличить
величину постоянно-токового смещения, что в точности соответствует увеличению
VL, и тем самым удается снова получить нормальные копии. Включение и выключение
переменно-токовой составляющей проявительного смещения происходит следующим
образом. При включении копировальной машины непрерывно работает генератор
прямоугольных им пульсов 8 (рис. 2.36). Когда сигнал ACBON = 1, включается
схема переключения переменно-токовой составляющей смещения 11 и отсекается выходной
сигнал генератора прямоугольных импульсов. В результате переменно-токовая
составляющая смещения на проявительный цилиндр не подается. Когда сигнал ACBON
= 0, схема переключения переменно-токовой составляющей отключается и выходной
сигнал генератора прямоугольных импульсов поступает на схему возбуждения Т1 13.
Это обеспечивает выработку высоковольтным трансформатором напряжения смещения
величиной 1300 В переменного тока, которое и подается на проявляющий цилиндр.
Кроме того, выходное напряжение высоковольтного трансформатора переменного тока
выпрямляется и подается на блок снятия статического заряда (приблизительно 3,2
кВ). Управление постоянно-токовой составляющей напряжения смещения
осуществляется следующим образом. Дифференциальный усилитель 9 (рис. 1.18)
действует, когда сигнал DCBC составляет 16 В и менее. (Диапазон изменения
аналогового сигнала DCBC составляет 6-16 В и устанавливается курсором плотности
копий или системой АЕ (автоматическое экспонирование). Величина сигнала
управления постоянно-токовой составляющей проявляющего напряжения смещения
определяется заданными положениями курсора плотности копии и ручки повторной
калибровки, выходным сигналом АЕ-датчика и типом установленного узла проявки.
Итак, при включении дифференциального усилителя включается генератор импульсов
изменяемой ширины, а также высоковольтный трансформатор постоянного тока.
Постоянно-токовая составляющая напряжения смещения подается на проявляющий
цилиндр (- 500-=-0 В). Величина постоянно-токового смещения, используемого в периоды,
отличные от сканирования, зависит от типа установленного узла проявки: для
черно-белого узла проявки = - 320 В, а для цветного узла проявки (СТ) = - 220
В. В этой модели копировального аппарата предусмотрена система автоматического
регулирования (АЕ) плотности копии, которая регулирует постоянно-токовую
составляющую проявляющего напряжения смещения в соответствии с плотностью
оригинала. АЕ-функция изменяет постоянно-токовую составляющую проявляющего
смещения так, чтобы она соответствовала плотности оригинала и копии имели
правильную плотность. Система измерения плотности оригинала работает следующим
образом: сканирующее устройство перемещается вперед приблизительно на 70 мм
мимо ведущей кромки оригинала и мгновенно останавливается. Сканирующая лампа включается
приблизительно на одну секунду, плотность изображения считывается АЕ-датчиком,
и выходной сигнал датчика интерпретируется контроллером постоянного тока. Затем
этот контроллер регулирует постоянно-токовую составляющую проявляющего
напряжения смещения. АЕ-датчик состоит из фотодиода Q702 и операционного
усилителя Q701 (рис. 1.19). Если величина светового потока, падающего на
фотодиод, достаточно велика, то выходное напряжение (АЕ) усилителя будет
небольшим. Если же сила светового потока мала, величина выходного напряжения
будет значительной. Контроллер постоянного тока считывает выходной сигнал в
заданный момент времени после поступления сигнала прохождения через нуль (ZXDP)
от источника питания постоянного тока.
Рис. 3.7 - Электрическая схема системы
управления измерения плотности оригинала: 1 - АЕ-датчик; 2 - микропроцессор; 3
- контроллер постоянного тока; 4 - источник питания постоянного тока
АЕ-система должна настраиваться в следующих
случаях:
после замены АЕ-датчика или печатной платы
управления контроллера постоянного тока.
после замены блока DF/ADF (из-за необходимости
замены левого крепления стекла копировального стола).
Для настройки АЕ-системы необходимо сделать
следующее:
. Снять крышку потенциометра с задней стороны
левой крышки.
. Включить электропитание. Подождать окончания
периода WAIT (ожидание).
. Поместить испытательно-проверочный лист NB-3
или NB-2 на копировальный стол и опустить крышку копировального стола.
. Нажать выключатель SW301 на печатной плате
контроллера постоянного тока. На индикаторе числа копий панели управления
появляется «О». Если «О» не появляется, то нажать цифровую клавишу «О» на
панели управления, чтобы «О» появился.
. Нажать клавишу SORT/GROUP на панели
управления. Сканирующее устройство пойдет вперед в АЕ-положение замера, после
чего включится сканирующая лампа (см. примечание).
. Подстроить VR303 на контроллере постоянного
тока так, чтобы на индикаторе числа копий появилось «22».
. Нажать клавишу SORT/GROUP. Сканирующая лампа
отключится, и сканирующее устройство возвратится в исходное положение (НОМЕ).
. Убрать испытательно-проверочный лист, положить
газетный лист на копировальный столи опустить крышку копировального стола.
. Нажать клавишу SORT/GROUP. Копировальная
машина будет выполнять те же операции, что и в п. 5.
. Запомнить числовое значение на индикаторе
числа копий.
. Нажать клавишу SORT/GROUP. На индикаторе числа
копий появится «О».
. Нажать цифровую клавишу «1». На индикаторе
числа копий появится «1».
. Нажать клавишу SORT/GROUP.
. Подстроить VR304 на печатной плате контроллера
постоянного тока так, чтобы число на индикаторе числа копий имело значение,
полученное в п. 10.
. Нажать клавишу SORT/GROUP.
. Нажать выключатель SW301 на плате контроллера
постоянного тока.
Примечание. Сканирующая лампа включается
приблизительно на восемь секунд. Для повторного её включения нажать клавишу
SORT/GROUP и после окончания операции нажать клавишу SORT/GROUP еще раз.
Узел проявки и очиститель барабана
Лопатка внутри узла очистки барабана, а также
проявительный цилиндр вращаются главным электродвигателем. Собираемый
очистительной лопаткой тонер хранится в блоке очистки барабана. Узел проявки
прижимается к барабану кулачком, который давит на рельс узла проявки.
(Кулачок действует с помощью рычага освобождения
узла проявки). Черно-белый узел проявки содержит пьезоэлектрический датчик Q6,
который определяет, не уменьшилось ли количество тонера в бункере узла проявки
ниже допустимого уровня. Когда количество тонера снижается ниже допустимого
уровня, на панели управления начинает вспыхивать индикатор (нет тонера).
Рис. 3.8 - Схема узла проявки и очистки
барабана: 1 - узел очистки барабана; 2 - главный электродвигатель; 3 -
очистительный ракельный нож; 4 - ограничитель крутящего момента; 5 -
черно-белый узел; 6 -датчик тонера (Q6); 7 - фоточувствительный барабан; 8 -
прижато; 9 - освобождено; 10 - позиционный кулачок узла проявки; 11 - мешалка;
12 - рельс узла проявки; 13 - проявительный цилиндр; 14 - сигнал отсутствия
тонера; 15 - контроллер постоянного тока; 16 - лопатка
Если количество тонера в бункере достаточно,
датчик выдает сигнал «1». Когда оно ниже заданного уровня, выходной сигнал
датчика - «О».
В течение 5 секунд после завершения копирования
контроллер постоянного тока осуществляет проверку, не выдан ли сигнал
отсутствия тонера. Если такой сигнал непрерывно выдается в течение 5 секунд, он
считается "выдачей сигнала отсутствия тонера в первый раз"
("TONER OUT-First time"). Если после следующего копирования таким же
образом выдается еще один сигнал отсутствия тонера, он уже считается
"сигналом отсутствия тонера во второй раз", и контроллер постоянного
тока обеспечивает мигание индикатора отсутствия тонера TONER OUT. В
копировальной машине этой модели СТ-блок не имеет датчика количества тонера или
датчика отработанного тонера. В приводном контуре между главным
электродвигателем и барабаном предусмотрен ограничитель крутящего момента, так
что в случае прихватов или застревания барабан может быть остановлен.
Бланковое засвечивание
Участок барабана между хвостовым краем одной
копии и ведущим краем следующей, как правило, действует как участок общего
зачернения и притягивает тонер, если не предпринимаются необходимые
просрилактические меры. Подобной мерой является отключение первичного коронного
разряда и подача напряжения смещения на сеточную проволоку узла первичного
коронного разряда (в данном случае бланковое экспонирование не проводится).
Рис. 3.9 - Схема бланкового засвечивания: 1 -
лампа предварительного кондиционирующего экспонирования; 2 - отражатель; 3 -
экспонирующее окно; 4 - направление для коэффициента репродукции = 99%; 5 -
направление для коэффициента репродукции = 50%; 6 - кулачок; 7 - обтюратор
бланкового экспонирования; 8 - передняя часть; 9 - фоточувствительный барабан;
10 - отражатель
При копировании с уменьшением с каждой стороны
барабана возникают участки без изображения, которые засвечиваются отраженным
светом от ламп предварительного кондиционирующего экспонирования. Это
осуществляется с помощью отражателей, которые направляют свет на концевые части
барабана. В результате тонер на этих участках к барабану не прилипает.
При копировании с уменьшением объектив
перемещается в положение, соответствующее требуемому коэффициенту репродукции.
Кулачок, располагающийся под объективом,
заставляет бланковый обтюратор сдвигаться на расстояние, соответствующее
коэффициенту репродукции, в результате чего экспонирующие окна открываются. В
итоге свет от ламп предварительного кондиционирующего экспонирования
направляется на необходимые в этом случае участки барабана с помощью
отражателя.
Система транспортировки бумаги
Устройство фальцевания бумаги и питатель
При включении электромагнита муфты сцепления
фальцовочного валика (SL1) , главный электродвигатель Ml обеспечивает вращение
валика и подачу листа копировальной бумаги на валики совмещения. Число оборотов
фальцовочного валика меняется в зависимости от длины копировальной бумаги (рис.
3.10).
Рис. 3.10 - Узел фальцовочного валика: 1 -
контролирующее кольцо; 2 - фальцовочный валик
Копировальная бумага подается валиками
совмещения так, что ее передняя кромка оказывается совмещенной с передним краем
образованного тонером изображения на фоточувствительном барабане. Затем она
проходит через стадии переноса изображения, отделения, подачи, закрепления и
выдачи копии, оказываясь, в конечном счете, в лотке копий. Присутствие
копировальной бумаги регистрируется фототранзисторами Q2 и Q5 (рис. 3.11). Если
она не доходит или проскакивает датчики на протяжении заданного периода
времени, схемная плата контроллера постоянного тока интерпретирует это
обстоятельство как застревание и обеспечивает мигание индикатора (прихват
бумаги) на панели управления. Фототранзистор Q1 определяет, имеется ли бумага в
кассете. Если её нет, то сигнал CASSETTE PAPER OUT (CPEP) (отсутствие бумаги в
кассете) принимает значение «О», что ведет к включению индикатора (нет бумаги)
на панели управления.
Рис. 3.11 - Схема работы фальцовочно-подающего
узла: 1 - датчик размера кассеты; 2 - кассета; 3 - фальцовочный валик; 4 -
валик совмещения; 5 - муфта сцепления валика совмещения; 6 - муфта сцепления
фальцовочного валика; 7 - фоточувствительный барабан; 8 - главный
электродвигатель; 9 - схема возбуждения переменного тока; 10 - команда
возбуждения главного электродвигателя; 11 -контроллер постоянного тока;
12-датчик бумаги узла выдачи копий; 13 - команда возбуждения привода муфты
сцепления валика совмещения; 14 - команда возбуждения электромагнита муфты
сцепления фальцовочного валика; 15 - сигнал датчика бумаги в фальцовочном узле;
16 - сигнал отсутствия бумаги в кассете
Если не нажата клавиша запуска копирования COPY
START и датчик бумаги Q2 в узле фальцевания бумаги регистрирует наличие
копировальной бумаги, главный электродвигатель (М1) будет вращаться,
обеспечивая привод валиков подачи бумаги при ее заправке вручную. Эти валики
подают лист бумаги в копировальную машину. Когда кассета вставлена в
кассетодержатель, предусмотренные на кассете кулачки задействуют один или
несколько выключателей, которые идентифицируют наличие и размер кассеты.
Узлы закрепления изображения и выдачи бумажной
копии
Привод верхнего и нижнего валиков закрепляющего
узла осуществляется главным электродвигателем (М1) (рис. 3.12).
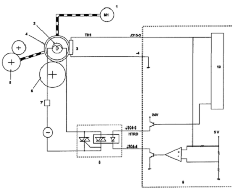
Рис. 3.12 - Схема работы узла закрепления
изображения: 1 - главный электродвигатель; 2 - нагреватель закрепляющего валика
Н1 (900 Вт); 3 - термистор (ТН); 4 - верхний валик; 5 - валики выдачи копий; 6
- нижний закрепляющий валик; 7 - термовыключатель; 8 - схема возбуждения
переменного тока; 9 - контроллер постоянного тока; 10 - микропроцессор
Верхний валик нагревается нагревательным
элементом Н1 (900 Вт). При повышении температуры валика сопротивление
термистора (ТН) снижается и, следовательно, снижается величина сигнала
напряжения ТН1 на термисторе (сигнал температуры закрепляющего валика = FIXING
ROLLER TEMPERATURE). Если напряжение аналогового сигнала ТН1 оказывается выше
или ниже определенного уровня в заданный момент времени, то микропроцессор
контроллера постоянного тока выдает команду привода закрепляющего валика (HTRD)
(FIXING ROLLER DRIVE), равную «1» или «О». Задаваемая температура закрепляющего
валика зависит от размера кассеты и типа узла проявки.
Выявление прихватов или застревания
Застревание бумаги может быть выявлено
микропроцессором путем считывания сигналов датчиков в заданные моменты времени,
чтобы проверить, находится в этот момент времени бумага в зоне расположения
датчика, и выявить, правильно ли подается бумага через копировальную машину.
Если происходит застревание, копировальная машина запоминает количество копий,
которые пока еще не выполнены, а также заданные установки. Эта информация
хранится в машине в течение 10 минут, даже при отключении электропитания в
результате открытия передней дверцы для устранения неполадок и сброса блокировки
копировальной машины.
Микропроцессор выявляет прихват или застревание
в любом из нижеследующих четырех случаев.
. Устойчивое застревание в фальцовочном узле
Если копировальная бумага не проходит мимо
датчика бумаги (Q2) в фальцовочном узле на протяжении заданного времени после
того, как началась фальцовочная заправка бумаги, то микропроцессор сочтет, что
возникло устойчивое застревание и работа копировальной машины немедленно
останавливается. Кроме того, на панели управления загорается индикатор JAM (прихват)
и соответствующий сегмент индикатора JAM POSITION (местоположение прихвата).
. Задержка в фальцовочном узле
Если копировальная бумага не доходит до датчика
бумаги фальцовочного узла на протяжении заданного периода времени после того,
как началась фальцовочная заправка бумаги, то микропроцессор сочтет, что
произошла задержка и останавливает работу копировальной машины. Кроме того, на
панели управления загорается индикатор JAM (прихват) и соответствующий сегмент
индикатора JAM POSITION (местоположение прихвата).
. Устойчивое застревание в узле выдачи копий
Если копия не проходит датчик бумаги узла выдачи
на протяжении заданного времени после включения муфты сцепления валика
совмещения, то микропроцессор сочтет, что произошло устойчивое застревание в узле
выдачи копий и немедленно остановит работу копировальной машины. Кроме того, на
панели управления загорается индикатор JAM и сегмент индикатора местоположения
прихвата JAM POSITION.
. Задержка в узле выдачи копий
Если копия не доходит до датчика бумаги в узле
выдачи копий после включения муфты сцепления валика совмещения, то
микропроцессор сочтет, что произошло застревание типа задержки до узла выдачи
копий и это немедленно останавливает работу копировальной машины. Кро ме того,
на панели управления загорается индикатор JAM и соответствующий сегмент
индикатора местоположения прихвата JAM POSITION Микропроцессор также
определяет, существует ли прихват, если один из датчиков выявляет бумагу при
включении электропитания.
4. Источники электропитания
4.1 Источники электропитания
постоянного тока
Рис. 4.1 - Электрическая схема источников
питания: 1 - трансформатор Т1; 2 - схема возбуждения переменного тока; 3 -
нагрузки переменного тока (нагреватель закрепляющего валика, главный
электродвигатель); 4 - источник питания сортера; 5 - источник питания блока
подачи копируемых документов; 6 - блок возбуждения переменного тока; 7 -
рубильник; 8 - стабилизатор 1; 9 - схема выявления превышения токовой нагрузки;
10 - стабилизатор 2; 11 - генератор сигнала, проходящего через нулевое
значение; 12 - источник питания постоянного тока; 13 - схемная плата
контроллера постоянного тока; 14 - сигнал, проходящий через нулевое значение;
15 - микропроцессор
При включенном дверном выключателе (DSW ) и
выключателе электропитания (SW1 ), линии питания переменного тока
подсоединяются к схемной плате источника питания постоянного тока, которая
подает на копировальную машину напряжения 30 В, 24 В и 5 В постоянного тока.
Напряжение постоянного тока 30 В обеспечивает
питание электродвигателя (М2) сканирующего устройства, напряжение постоянного
тока 24 В используется для питания вентиляторов, электромагнитов и т. п.
Напряжение постоянного тока 5 В используется для питания датчиков, а также
микросхем и других приборов на схемной плате контроллера постоянного тока.
Напряжение источника питания переменного тока понижается до 29 В, 33 В и 10 В
переменного тока с помощью цепей (А), (В) и (С) трансформатора Т1. Эти
напряжения выпрямляются схемными платами источника питания постоянного тока с
получением, соответственно, 24 В, 30 В и 5 В постоянного тока. Если выходные
напряжения источников питания 24 В и 5 В постоянного тока нестабильны, то
работа копировального аппарата может быть нарушена. Поэтому в обоих этих
источниках питания используются стабилизаторы для предотвращения колебаний и
выбросов напряжения. В цепи 24 В постоянного тока предусмотрена также схема
выявления токовых перегрузок. Если отбирается чрезмерный ток, то отпирается
транзистор этой схемы и отключается выход 24 В постоянного тока. Кроме того,
контроллер постоянного тока непрерывно следит за напряжением 24 В постоянного
тока. Если это напряжение колеблется из-за возникновения какихлибо аномалий, то
контроллер постоянного тока выдает сигнал (DCOFF), отключающий выходное
напряжение 24 В. После отключения выходного напряжения 24 В копировальная
машина прекращает свою работу. Чтобы восстановить выходное напряжение 24 В,
необходимо открыть переднюю дверцу, устранить причину остановки, после чего
закрыть дверцу. Если дверцу многократно открывать и закрывать без устранения
возникшей неисправности, то может перегореть предохранитель схемной платы
источника питания постоянного тока. Схемная плата источника питания постоянного
тока вырабатывает непрерывный сигнал, проходящий через нулевое значение и
направляемый на контроллер постоянного тока. Он используется в качестве
синхронизирующего сигнала для операций с автоматическим экспонированием.
4.2 Элементы регулировки и
самодиагностика
Ниже перечислены переменные резисторы,
светодиоды и проверочные штырьки, которые используются для регулировок при
обслуживании и ремонте копировального аппарата. Не приведенные здесь переменные
резисторы и проверочные штырьки используются лишь для заводских регулировок,
для чего требуются измерительные приборы, специальный инструмент и оснастка, а
также большая осторожность, высокая точность и большой опыт. Такие детали не
следует пытаться регулировать.
Переменные резисторы, которые можно подстраивать
выделены черным цветом (VR301,VR302, VR303, VR304). Переменные резисторы VR305
и VR306 подстраивать не следует. Примечание. Через некоторые светодиоды могут
протекать токи утечки, что вызывает их тусклое свечение, хотя они и считаются
отключенными. Назначение переменных резисторов: VR301 - совмещение по передней
кромке; VR302 -ширина бланкового участка передней кромки; VR303 - точка отсчета
для автоматического экспонирования (АЕ); VR304 - асимметрия автоматического
экспонирования. Кнопка SW301 предназначена для перехода в режим
"обслуживание" или для выхода из него.
Рис. 4.2 - Схемная плата контроллера постоянного
тока: 1 - для регулировки в заводских условиях; 2 - на сортер
- при выборе не-АЕ-режима в качестве
стандартного режима необходимо снять перемычку;
при удалении разъема J350 в случае замены
контроллера постоянного тока и т. д., необходимо убедиться в том, что при
монтаже разъем подсоединен.
Схемная плата контроллера постоянного тока
содержит микропроцессор, который периодически диагностирует выполнение функций
копировальной машины (особенно датчиков). Если этот микропроцессор выявляет
какую-либо неисправность или отклонение от нормы, на индикаторе панели
управления будет выдан соответствующий код.
5. Установка копировального аппарата
Каждый копировальный аппарат тщательно регулируется
и строго контролируется перед его отгрузкой с завода-изготовителя. Для
поддержания устойчивого высокого уровня рабочих характеристик весьма важно
правильно установить копировальный аппарат в месте предполагаемой эксплуатации.
Копировальный аппарат должен быть установлен в
месте, которое удовлетворяет следующим требованиям:
. Предполагаемое помещение должно иметь вывод
сети электропитания, способной подавать напряжение, указанное на шильдике
машины (+10%), и ток не менее 15 А. Копировальный аппарат должен быть заземлен
(следует пользоваться 3-штырьковой вилкой).
. Температура окружающей среды должна составлять
от 7,5 до 32,5°С; относительная влажность 10-85%. Копировальный аппарат не
должен устанавливаться вблизи водопроводных кранов, отопительных приборов,
увлажнителей или холодильников.
. Копировальный аппарат не должен
устанавливаться вблизи приборов с открытым пламенем или в запыленных
помещениях, или там, где возможно попадание прямых солнечных лучей. Если
аппарат неизбежно придется установить неподалеку от окон, выходящих на
солнечную сторону, необходимо установить на окнах защитные шторы для
блокирования света.
. Помещение должно хорошо вентилироваться.
. Необходимо проследить, чтобы копировальный
аппарат устанавливался на ровной поверхности.
. Задняя сторона копировального аппарата должна
находиться на расстоянии не менее 100 мм от стены, причем нужно выделить
достаточно места с торцов, чтобы ничто не препятствовало его эксплуатации (рис.
5.1).
Рис. 5.1 - Установка копировального аппарата
Если копировальный аппарат в упаковке
перемещается из холодного места в теплое, необходимо дать ему прогреться перед
распаковкой в течение как минимум одного часа. Это позволит избежать
конденсации влаги внутри аппарата, что может неблагоприятно повлиять на его
работу.
Установку копировального аппарата следует начать
с распаковки. Затем, подсунув руки под переднюю и заднюю части плиты основания
копировального аппарата (на салазках), надо поднять машину и поместить ее на
стойку или на стол. При размещении копировального аппарата на стойке нужно
убедиться в том, что штыри на стойке вошли в переднюю и заднюю ножки с левой
стороны аппарата. Открыть картонный ящик, сопровождающий копировальный аппарат
и вынуть его содержимое. Убедиться, что там имеется следующее:
лоток узла выдачи бумажных копий;
блокнот с краткими инструкциями;
держатель блокнота;
кассета барабана;
черный тонер;
образцы бумаги.
. Снять пластиковую крышку, отделить наружную
ленту, и вынуть упаковочный материал из кассеты. Убедиться в том, что крышки не
имеют выбоин, царапин или иных повреждений.
. Вывинтить два винта пластины запирания
сканирующего устройства снаружи левой крышки, выдвинуть пластину вправо, после
чего потянуть ее вперед и снять.
. Открыть переднюю крышку, освободить узел
проявки, затем вынуть его. Убедиться в том, что проявительный цилиндр не имеет
царапин.
. Удалить ленту, крепящую узел коронного разряда
переноса изображения и вынуть ударозащитный материал из питателя и из ввода
закрепительного узла.
. Освободить питатель, вынуть макет барабана из
копировальной машины, затем вывинтить винты запирания объектива из-под плиты
основания крепления объектива.
. Открыть дверцу узла выдачи копий, затем снять
две левые шайбы закрепляющих валиков.
. Распаковать кассету светочувствительного
барабана и удалить светозащитный лист. При распаковке кассеты барабана нужна
осторожность, чтобы не повредить поверхность барабана.
. Установить кассету барабана, отслоить ленту от
внутренней крышки, затем закрепить кассету барабана предусмотренным для этого
винтом.
. Два-три раза подвигать вперед-назад
очистительный рычаг кассеты барабана для прочистки проволоки узла первичного
коронного разряда.
. Установить узел проявки.
. Снять заднюю крышку и убедиться, что шестерни,
звездочки, шкивы и разъемы установлены нормально.
. Установить заземлительный шнур под шнур
электропитания копировальной машины и подсоединить его к заземлению. В качестве
заземления можно использовать:
клемму заземления (штырек) сетевой розетки;
медный прут, закопанный на глубину не менее 65
см;
водопроводную трубу, если по нормативам ее
разрешено использовать в качестве заземления (для этих целей нельзя
использовать трубы газопровода).
. При необходимости заменить размер кассеты с
бумагой, (см. подраздел "Изменение формата кассеты").
. Вставить сетевой шнур и перевести выключатель
электропитания в положение "I". Убедиться в том, что включен
индикатор «НЕТ БУМАГИ/НЕТ КАССЕТЫ».
. Вставить загруженную кассету в копировальную
машину.
Убедиться, что отключился индикатор «НЕТ
БУМАГИ»;
нажать разные сочетания клавишей выбора числа
копий и клавишу сброса, чтобы убедиться в правильности вводов.
. Установить лоток для копий.
. Поднять крышку копировального стола и удалить
бумагу, а также защитную бумагу с пластины совмещения документов.
. При свечении клавиши запуска копирования
зеленым цветом сделать две копии какого-либо документа. Перед изготовлением
второй копии подождать минимум 5 с после полной остановки барабана.
При этом не должно быть какого-либо необычного
шума;
после окончания второго цикла копирования
индикатор «НЕТ ТОНЕРА» должен гореть 5 секунд.
. Открыть переднюю дверцу. Вытянуть узел проявки
до упора.
. Энергично встряхнуть кассету с тонером.
. Крепко держа кассету с тонером, медленно
вытянуть мембрану спереди.
. Постучать по верху кассеты с тонером для
удаления остатков тонера из кассеты.
. Вытащить кассету с тонером и положить ее в
пустую коробку.
. Закрыть крышку бункера, после чего втолкнуть
узел проявки назад.
. Повернуть по часовой стрелке рычаг установки
узла проявки.
. Закрыть переднюю дверцу.
. Включить выключатель электропитания.
. Когда клавиша запуска копирования загорится
зеленым цветом, подать вручную 6-10 листов чистой бумаги размера A3 через
копировальную машину.
. Поместить тестовый лист на копировальный стол,
сделать копию, затем проверить полученное на копии изображение. Операция
копирования должна быть нормальной. Если имеются какие-либо отклонения,
произвести необходимые регулировки.
. Сделать копии, пользуясь загрузкой бумаги
вручную. Сделать двусторонние копии и копии с наложением. Операция копирования
должна быть нормальной. Если это не так, выполнить необходимые регулировки.
. Установить все крышки.
. Установить держатель блокнота сокращенных
инструкций на задней крышке.
. Положить блокнот сокращенных инструкций в его
держатель. При обращении с фоточувствительным барабаном необходимо соблюдать
следующие меры предосторожности.
Сильный свет неблагоприятно воздействует на
фоточувствительный барабан. Если в течение длительного времени освещать барабан
сильным светом, это может привести к образованию на копиях пропусков или черных
полос. Поэтому нужно стараться устанавливать или снимать СТ-узел не более чем
за одну минуту, чтобы минимизировать экспонирование барабана светом. Застревания
нужно стараться устранять максимум за пять минут. Когда барабан приходится
вынимать из машины для обслуживания, его нужно заворачивать в
светонепроницаемую бумагу (или несколько листов копировальной бумаги, если
светонепроницаемой бумаги нет) и хранить барабан в темном месте. Если
фоточувствительный барабан экспонируется светом яркостью 1500 люкс (типичный
уровень освещенности в конторских помещениях) в течение 5 минут, а затем
оставляется на пять минут в темном месте, то барабан полностью восстанавливается.
Однако нельзя допускать попадания барабана под прямое солнечное освещение.
Яркость солнечного освещения составляет 10000-30000 люкс и его воздействие
ведет к необратимому повреждению барабана. Нельзя касаться поверхности барабана
голыми руками. Если поверхность барабана оказывается захватанной или
загрязненной, то следует протереть ее мягкой тряпкой, на которую нанесено
немного тонера. Не следует протирать барабан какими-либо растворителями.
Если после установки копировального аппарата на
каком-то месте его требуется переместить в другое место, то необходимо
выполнить следующие приготовления:
. Вынуть кассету светочувствительного барабана.
Поместить кассету барабана в ее коробку.
. Закрепить сканирующее устройство.
. Закрепить узел коронного разряда переноса
изображения и рычаг освобождения питателя лентой.
. Закрепить переднюю дверцу и питатель липкой
лентой.
. Положить семь Листов бумаги формата A3 на
стекло копировального стола и закрепить крышку копировального стола лентой.
После этого копировальный аппарат можно
переносить.
. Техническое обслуживание и контроль
.1. Детали и узлы, подлежащие периодической
замене
Для поддержания копировального аппарата в
наилучшем эксплуатационном состоянии необходимо периодически заменять
приведенные в таблице 1 детали и узлы. Несмотря на точто степень износа той или
иной детали может быть малозаметной, она может существенно ухудшать технические
характеристики копировального аппарата в целом, если ее не заменить согласно
графику. Детали или узлы следует заменять во время регулярного посещения
клиента для технического обслуживания, которое оказывается ближайшим к
окончанию срока службы соответствующей детали или узла.
копировальный аппарат изображение
печать
Таблица 5.1 - Детали и узлы, подлежащие
периодической замене
5.1 Ожидаемый срок службы деталей и
расходных материалов
В таблице 2 приведены ожидаемые усредненные
сроки службы (по числу копий) деталей и узлов, которые могут потребовать замены
как минимум однократно на протяжении гарантийного срока из-за ухудшения
характеристик или выхода из строя. Эти детали и узлы могут быть легко заменены
с восстановлением рабочих характеристик копировального аппарата в целом.
Таблица 5.2 - Усредненные сроки службы деталей и
узлов
5.2 Периодическое техобслуживание
Периодическое техобслуживание, как правило,
производится через каждые 10 000 копий. Ниже приведена примерная
последовательность операций при периодическом техобслуживании.
. Удалить тонер и пыль из аппарата с помощью
пылесоса. Также можно использовать небольшую кисть, резиновую клизму для
продувки или баллон со сжатым воздухом.
. Очистить с помощью спирта узлы коронного
разряда.
. Протереть влажной тряпкой узел снятия
статического заряда.
. Протереть влажной тряпкой направляющую
переноса, раму и ремень питателя.
. Очистить с помощью спирта закрепительный и
выдающий узлы (пластину бумагонаправителя, а также верхний и нижний
отделительные выступы).
. Очистить спиртом стекло копировального стола.
. Очистить щеткой и продуть отражатели лампы
сканирования. При сильном загрязнении протереть спиртом.
. Протереть мягкой тряпкой объектив и зеркала.
Зеркала 5 и 6 очистить с помощью специального приспособления.
. Очистить спиртом рельсы сканирующего устройства,
а затем нанести на них высоковязкое смазочное масло (через 20 000 копий).
. Очистить спиртом передний и задний валики узла
проявки, а также боковые уплотнители.
. Проверить количество отработанного тонера и
при необходимости заправить аппарат.
. При необходимости заменить озоновый фильтр
(раз в год).
. Очистить пластмассовые детали от грязи с
помощью моющих средств. Ни в коем случае нельзя чистить наружные панели
ацетоном или растворителями на его основе, поскольку они легко растворяют
корпусную пластмассу.
. Сделать тестовые копии
Заключение
Во время прохождения конструкторской практики на
предприятии Олимп-Сервис, мною были изучены, конструкция и принцип работы
копира Canon TAP -1215. Лазерный копир является устройством, сочетающим в себе
различные мехатронные модули и системы управления. Совокупность
микропроцессорной системы управления, датчиков, оптики, механизмов и узлов,
делает копир полностью автономным устройством и обеспечивает высокую точность
всей системы для обеспечения обыденной операции - копирования документов. Копир
представляет собой миниатюрную систему имеющую в своём составе узлы и
механизмы, сходные с узлами и механизмами промышленного мехатронного
оборудования. Система сочетает в себе систему управления, состоящую из микроконтроллера
и набора датчиков, обеспечивающую функционирование узлов, саморегулировку и
самодиагностику системы. Так же в состав устройства входят электроприводы,
зубчатые и ременные передачи узлов порошковой печати, подачи и транспортировки
бумаги, и сканирования. Работоспособность всей системы обеспечивается
источником электропитания, предоставляющим необходимые для каждого узла
напряжения. Таким образом, конструкция данного устройства сочетает в себе все
сферы механики и электроники изучаемые мехатроникой. Данный копир был выбран
из-за некоторых конструктивных особенностей. В отличии от простых бытовых
копиров и принтеров, данная модель не имеет картриджа. В обычных бытовых
лазерных принтерах тонер-блок, бункер отработки, узлы переноса, проявки и
очистки, смонтированы в отдельном картридже и не предназначены для заправки
тонером или замены изношенных механизмов. Копиры типа Canon TAP -1215 имеют
большой ресурс и раздельную компоновку узлов порошковой печати. Отдельный
тонер-блок предназначен для заправки и имеет специальную пробку. Отдельный
бункер отработки позволяет сменять его или чистить по мере заполнения.
Отдельный узел проявки позволяет заменить светочувствительный барабан отдельно
от других деталей. Раздельный принцип используется в большинстве высокопроизводительных
копирах и принтерах. Такой принцип делает обслуживание устройства дешевле и
проще относительно устройств использующих картриджи.