Моделирование в системе MICRO-CAP измерительных преобразователей на основе датчиков температуры

  • Вид работы:
    Курсовая работа (т)
  • Предмет:
    Информатика, ВТ, телекоммуникации
  • Язык:
    Русский
    ,
    Формат файла:
    MS Word
    1,57 Мб
  • Опубликовано:
    2013-08-29
Вы можете узнать стоимость помощи в написании студенческой работы.
Помощь в написании работы, которую точно примут!

Моделирование в системе MICRO-CAP измерительных преобразователей на основе датчиков температуры

МИНИСТЕРСТВО ОБРАЗОВАНИЯ РЕСПУБЛИКИ БЕЛАРУСЬ

УЧРЕЖДЕНИЕ ОБРАЗОВАНИЯ ГОМЕЛЬСКИЙ ГОСУДАРСТВЕННЫЙ ТЕХНИЧЕСКИЙ УНИВЕРСИТЕТ имени П.О. СУХОГО

Факультет автоматизированных и информационных систем

Кафедра “ Промышленная электроника ”








РАСЧЕТНО-ПОЯСНИТЕЛЬНАЯ ЗАПИСКА

К КУРСОВОЙ РАБОТЕ

по дисциплине “САПР устройств промышленной электроники”

на тему: “Моделирование в системе MICRO-CAP измерительных преобразователей на основе датчиков температуры”

 

 

Выполнил: студент группы ПЭ-42 Старушенко В.В.

Руководитель: Гуреева О.В.




Гомель 2013

Содержание:

Лист задания

Введение

. Исходные данные для проектирования

. Эквивалентная схема измерения температуры с использованием термопреобразователя сопротивления

. Эквивалентная схема термопреобразователя сопротивления

. Функциональная схема измерительного преобразователя

. Модель термопреобразователя сопротивления

. Схема электрическая принципиальная

.1 Расчет и выбор схемы источника опорного напряжения

.2 Расчет и выбор схемы усилителя с коэффициентом усиления равным единице (УС1)

.3 Расчет и выбор схемы источника тока

.4 Расчет и выбор схемы входного усилителя

.5 Расчет влияния помех на входе ИП

.6 Расчет и выбор схемы фильтра постоянной составляющей

.7 Расчет сумматора

.8 Расчет выходного преобразователя «напряжение-ток» (ПНТ)

. Анализ расчетной схемы ИП

. Настройка расчетной схемы ИП в условиях комнатной температуры

. Расчет основной погрешности ИП

. Расчет ИП на влияние температуры (расчет дополнительной погрешности ИП от влияния температуры окружающей среды)

. Расчет погрешности от влияния разброса компонентов

. Расчёт мощности ИП

Заключение

Список используемой литературы. Перечень элементов

Введение

В наше время измерению температуры придается большое значение в различных отраслях промышленного производства. Температура является наиболее массовым и, зачастую, решающим параметром, характеризующим различные технологические процессы металлургической, химической, энергетической и других видов промышленности. Точность измерения температуры очень важна для автоматизации процессов производства. В зависимости от необходимого диапазона и точности используют различные методы измерения температуры с помощью таких средств, как стеклянные жидкостные термометры, манометрические термометры, термопреобразователи сопротивления, термоэлектрические преобразователи,- оптические и фотоэлектрические пирометры и другие.

Наиболее распространены методы измерения, основанные на преобразовании температуры в электрический сигнал. Большинство методов термометрии основано на изменении свойств материалов от температуры, которые регистрируются вторичными измерительными приборами, как унифицированными, так и специализированными.

В настоящее время в термометрической технике в результате высокой чувствительности вторичных приборов на первый план выдвигаются воспроизводимость свойств первичных измерительных преобразователей, устойчивость используемых материалов к воздействию внешней среды, надежность и долговечность всей конструкции датчиков температуры в условиях их эксплуатации. Помимо указанных качеств также следует принимать во внимание технологичность и стоимость используемых материалов и компонентов.

Целью курсовой работы по дисциплине «САПР устройств промышленной электроники» является разработка и моделирование в системе Micro-CAP схемы измерительного преобразователя для первичного преобразователя температуры, обеспечивающей заданные метрологические характеристики.

В соответствии с заданием будет разработан платиновый термопреобразователь сопротивления.

Термопреобразователь сопротивления (ТПС) - первичный измерительный преобразователь, электрическое сопротивление которого зависит от температуры. ТПС относятся к классу параметрических датчиков.

В задачи курсовой работы входит преобретение и закрепление знаний у студентов по дисциплине «САПР устройств промышленной электроники» и развитие навыков проектирования в системе MICRO-CAP.

1. Исходные данные для проектирования

моделирование преобразователь датчик температура

Исходными данными для проектирования измерительного преобразователя (ИП) являются следующие:

Вариант 20

. Тип используемого преобразователя - на основе материала Pt .

. Сопротивление термопреобразователя при 0оС Ro=10 Ом.

. Номинальное значение отношения сопротивлений W100 соответственно при 100oC и при 0oC, W100=1.391

. Сопротивление одного провода линии связи, Rлс=3.5 Ом.

5. Максимальная разница в сопротивлении проводов линии связи, Rлс= 0.25 Ом.

. Диапазон измеряемых температур, Т=300…400°С.

. Диапазон изменения выходного сигнала ИП, Iвых=0мA…5мА.

. Эквивалентное значение напряжения помехи Uп промышленной частоты, наведенной на вход ИП составляет 50 мВ.

. Разность потенциалов между точками заземления ИП и защитной арматурой термопреобразователя сопротивления составляет 25 В.

. Диапазон температуры ИП составляет (0..60)oC.

. Дополнительная погрешность ИП от влияния температуры окружающей среды не более d/10oC, где d - погрешность преобразования ИП.

. Паразитная емкость и сопротивление изоляции принимаются равными соответственно 1нФ и 500 кОм.

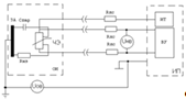
2. Эквивалентная схема измерения температуры с использованием термопреобразователя сопротивления.

Эквивалентная схема измерения представлена на рис. 2.1, где приняты следующие обозначения:

ИП - измерительный преобразователь;

ОИ - объект измерения;

ЗА - защитная арматура чувствительного элемента термопреобразователя

сопротивления (ТПС);

ЧЭ - чувствительный элемент ТПС;

Rлс - сопротивление линии связи;из - сопротивление изоляции между ЧЭ и ЗА ТПС;

Спар - паразитная емкость между ЧЭ и ЗА, обусловленная конструктивными особенностями ТПС;ов - напряжение между землями ИП и ЗА ТПС (помеха общего вида);нв - эквивалентное напряжение помехи, приложенное ко входу ИП (помеха нормального вида);

ИТ - источник тока ИП, при помощи которого запитывается ПТС;

ВУ - входной усилитель, усиливающий падение напряжения на ТПС.

Рис.2.1. Эквивалентная схема измерения температуры с использованием термопреобразователя сопротивления.

3. Эквивалентная схема термопреобразователя сопротивления.

Эквивалентная схема ТПС представлена на рис.2, где приняты следующие обозначения:

РС - резьбовое сопротивление;

КК - клемная колодка;

ПЧ - погруженная часть ТПС;

ЗА - защитная арматура чувствительного элемента ТПС;

ЧЭ - чувствительный элемент ТПС.

Рис. 3.1. Эквивалентная схема ТПС

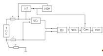
4. Функциональная схема ИП

Функциональная схема ИП представлена на рис. 4.1, где приняты следующие обозначения:

ТПС - термопреобразователь сопротивления;

ИТ - источник тока, служащий для задания рабочего (измерительного) тока через ТПС;

ИОН - источник опорного напряжения, служащий для задания уровня тока через ТПС и необходимого напряжения смещения для формирования требуемого диапазона выходного сигнала;

УC1 - усилитель, с коэффициентом усиления равным единице;

ВУ - входной усилитель , необходимый для преобразования падения напряжения на ТПС в требуемое напряжение ;

ФПС - фильтр постоянной составляющей, необходимой для снижения влияния напряжений Uов и Uнв на результат измерения;

Сум. - сумматор, используемый для смещения выходной характеристики измерительного преобразователя;

ПНТ - выходной преобразователь «напряжение-ток», необходимый для получения выходного сигнала в информационной форме постоянного тока.

r - сопротивление ЛС.

Рис. 4.1. Функциональная схема измерительного преобразователя.

5. Модель термопреобразователя сопротивления

Первичным измерительным преобразователем температуры является термопреобразователь сопротивления (ТПС).

Модель ТПС задается в виде пассивного элемента - сопротивления с учетом заданного ТКС, находимого по W100=1.391

С учетом заданного диапазона измеряемых температур (300...400)град С, выбираем платиновый термопреобразователь сопротивления класса допуска А, для которого значения метрологических характеристик определены при температурах (-220...+850)град С. Для ТПС этого класса допускаемое отклонение сопротивления от номинального при 0 град С не превышает 0.05%, а допускаемое отклонение сопротивления (в температурном эквиваленте) от номинальной статической характеристики преобразования (НСХ) не превышает (0.15+0.002|t|)град С.

Пренебрегая влиянием нелинейности на точность ТПС определим, что для классу допуска А соответствует допускаемое отклонение сопротивления RО в пределах 0.1%.

Номинальная статическая характеристика ТПС в диапазоне температур 0...600 град С описывается уравнением вида:

Wt(tc) = 1+A*tc+B*(tc)2, где А = 3,9692*10-3 0С-1, (5.1)

B = -5.8290*10-7 0C-2

Сопротивление ТПС изменяется по закону:

Rt(tc) = R0*(1+A*tc+B*(tc)2) (5.2)

Допускаемое отклонение сопротивления ТПС составляет:

 (5.3)

Построим зависимость сопротивления ТПС от температуры с учетом предельно допускаемых отклонений (см. рис.5.1):

Rtmax(tc)=R0[1+A*(tc+)+B*( tc+)2] (5.4)(tc)=R0[1+A*(tc-)+B*( tc-)2] (5.5)

Рис. 5.1 Зависимость сопротивления ТПС от температуры.

При проведении расчета и моделирования представим модель ТПС как резистор с допуском 0.1% и линейным ТКС, равным .

, (5.6)

где RO - сопротивление термопреобразователя при 0°С,

D - погрешность преобразования.

Как видно, зависимость от температуры имеет линейный вид.

Rt(tc) = R0*(1+A*tc+B*(tc)2) (5.7)

Определим значения сопротивлений ТПС для шести равноотстоящих точек заданного температурного диапазона :

 (5.8)

 (5.9)

 (5.10)

 (5.11)

 (5.12)

 (5.13)

6. Схема электрическая принципиальная

Электрическая принципиальная схема рассчитывается из условия получения минимальной погрешности преобразования. Суммарная погрешность измерительного термопреобразователя должна быть не более 0.5%, дополнительная - от влияния температуры окружающей среды - не более 0.25% на градус Цельсия.

.1 Расчет источника опорного напряжения

Применяем схему трехвыводного интегрального ИОН AD581U, изображенную на рис 6.1.1.

Рис. 6.1.1 Схема источника опорного напряжения

Основные параметры трехвыводного интегрального ИОН AD581U;СТ. НОМ =10 В;СТ. МАХ =15 мВ в диапазоне температур (-55..+125) оС;ВХ =(12..30) В;ВЫХ. МАХ =10 мА;

Температурный коэффициент напряжения стабилизации UСТ =5E-6 [1/ оС] в диапазоне температур (0..70) оС.анализ схемы ИОН в MicroCAP7 при температуре 27 оС показывает, что при изменении входного (питающего) напряжения AD581U в пределах (12..16)В его выходное (опорное) напряжение находится в пределах (9.9951..9.9959)В (см. рис. 6.1.2). Кроме того, Transient-анализ показывает, что при изменении рабочей температуры схемы от 0 до 60 оС опорное напряжение изменяется незначительно - от 9.9957 до 9.9987 В (см. рис. 6.1.3, рис. 6.1.4).

рис. 6.1.2. DC- анализ ИОН

рис. 6.1.3. Transient- анализ ИОН при 0 0С

рис. 6.1.4. Transient- анализ ИОН при 60 0С

.2 Расчет и выбор схемы усилителя с кэффициентом усиления равным единице (УС1)

Исходя из здания необходимо построить трехпроводную схему (2 варианта) измерения температуры при помощи ТПС с использованием источника тока(см. рис 6.2.1).

Схема

Напряжение на входе ИУ при

 2

Рис.6.2.1. Второй вариант построения трехпроводной схемы измерения температуры при помощи ТПС с использованием источника тока

В трехпроводных схемах методическая погрешность определяется разбросом сопротивлений r1 и r3. Относительная погрешность данного метода измерения при :

. (6.1.1)

Недостатком трехпроводных схем является то, что в них помеха общего вида частично преобразуется в помеху нормального вида. Несмотря на это, в промышленности трехпроводные схемы получили широкое распространение.

Как видно из рис. 6.2 для реализации второго варианта построения трехпроводной схемы нужен усилитель (УС1) с коэффициентом усиления, равным единице. Ко прямому входу этого усилителя подключим напряжение, создаваемое “токовым” проводом (верхний на схеме), а к инверсному входу - напряжение, создаваемое “потенциальным” проводом (средний на схеме). К измерительному устройству поступает разница напряжений: с выхода УС1 и напряжения, создаваемого “потенциальным” проводом (средний на схеме).

Усилитель (УС1) построим по схеме дифференциального усилителя (см. рис. 6.1.2)

Рис.6.1.2 Усилитель УС1.

Здесь и далее выбор ОУ будем производить из условия соблюдения допустимой суммарной погрешности ИП для случая, когда балансировка усилительных каскадов (настройка на нуль в отсутствие входных сигналов) не проводится.

Выбираем прецизионный ОУ DA1 - OP-07E с параметрами:

±Uп = (3..18)В,п = 5 мА,= 500000,

±Uвых max = 13 В,см = 30 мкВ,вх = 1.2 нА,

DIвх = 0.5 нА,

ТКUсмmax = 1.3 мкВ/град С,

ТКDIвх = 25 пА/град С,вх сф max = ±13 В,вх диф max = ±15 В,

КОСС = 110 дБ,= 0.4 МГц,вых = 3,5 В/мкс.

Резистры рассчитываются из условия:

R2/R1 = R4/R3 = K = 1. (6.2.2)

Зададимся R1 = R2 = R3 = R4 = 10 кОм, тогда:

Uвых = - R4/R3*U1+U2*R2/(R1+R2)*(1+R4/R3) (6.2.3)

Uвых = - U1*K+ K/(1+K)*(1+K) = K(U2-U1) = U2-U1 (6.2.4)

Выберем R1 = R2 = R3 = R4 = 10 кОМ - тип: С5-53Ф,Pном-0.125 Вт, ряд E192, допуск 0.05%, ТКС: -10E-6 [1/ oC] при tC=(-60..+70) oC.

Для того, чтобы промоделировать худший возможный случай по влиянию температуры ИП на выходную характеристику, здесь и далее задаем ТКС всех резисторов, равный своему максимальному значению (отрицательному у резисторов, входящих в числитель передаточной функции каждого блока и положительному - у резисторов, входящих в знаменатель передаточной функции каждого блока).

Окончательный вид схемы реализации трехпроводной схемы второго варианта представлен на рис. 6.2.3.

Рис 6.2.3. Реализация В Micro-Cap 7 трехпроводная схема измерения температуры при помощи ТПС второго варианта.

.3 Расчет источника тока

В качестве ИТ используем схему Хауленда.(см. рис. 6.3.1).

Рис.6.3.1. Схема источника тока

Здесь и далее во избежание дублирования и путаницы нумерация элементов совпадает с нумерацией элементов на общей схеме.

В данной схеме ИТ точность формируемого измерительного тока в первом приближении определяется точностью соотношения R17 и R14:

, где . (6.3.1)

Поэтому в идеале резисторы R12 и R18 должны иметь малый разброс и согласованный ТКС, желательно небольшой величины. При моделировании рассмотрим худший реально возможный случай, когда ТКС резисторов R12 и R18 максимальные по модулю и противоположные по знаку.

Входное напряжение источника тока снимается с выхода ИОН:

UВХ. ИТ = 10 В.

Максимальное сопротивление нагрузки источника тока определяется суммой сопротивлений: сопротивлением ТПС Rt (при максимальной температуре измеряемого диапазона температур) и сопротивлением трех линий связи с учетом их возможного разброса:

;

;

. (6.3.2)

Измерительный ток, согласно ГОСТ 6651-94 (СНГ) должен выбираться из ряда: 0.1; 0.2; 0.5; 1.0; 2.0; 3.0; 5.0; 10.0; 20.0; 50.0 мА. При этом изменение сопротивления ТПС по причине его разогрева измерительным током не должно превышать 0.1 %.

Выберем величину измерительного тока 5 мА:

. (6.3.3)

Напряжение на нагрузке:

. (6.3.4)

Выбираем коэффициент b :

. (6.3.5)

Находим отношение :

. (6.3.6)

Зададимся номиналом :

. (6.3.7)

Тип: С5-53Ф,Pном-0.125 Вт, ряд E192, допуск 0.05%, ТКС:

+-10E-6 [1/ oC] при tC=(-60..+70) oC.

Как было сказано уже выше, для того, чтобы промоделировать худший возможный случай по влиянию температуры ИП на выходную характеристику, здесь и далее задаем ТКС всех резисторов, равный своему максимальному значению (отрицательному у резисторов, входящих в числитель передаточной функции каждого блока и положительному - у резисторов, входящих в знаменатель передаточной функции каждого блока).

Рассчитываем :

, (6.3.8)

Выбираем .

тип: С5-53Ф,Pном-0.125 Вт, ряд E192, допуск 0.05%, ТКС: +-10E-6 [1/ oC] при tC=(-60..+70) oC.

Рассчитываем значения резисторов , :

. (6.3.9)

Выбираем  и :

.

тип: С5-53Ф,Pном-0.125 Вт, ряд E192, допуск 0.05%, ТКС:

+-10E-6 [1/ oC] при tC=(-60..+70) oC.

Рассчитываем резистор :

. (6.3.10)

Выбираем .

тип: С5-53Ф,Pном-0.125 Вт, ряд E192, допуск 0.05%, ТКС:

+-10E-6 [1/ oC] при tC=(-60..+70) oC.

Выбираем прецизионный ОУ DA1 - OP-07E с параметрами:

±Uп = (3..18)В,п = 5 мА,= 500000,

±Uвых max = 13 В,см = 30 мкВ,вх = 1.2 нА,

DIвх = 0.5 нА,

ТКUсмmax = 1.3 мкВ/град С,

ТКDIвх = 25 пА/град С,вх сф max = ±13 В,вх диф max = ±15 В,

КОСС = 110 дБ,= 0.4 МГц,вых = 3,5 В/мкс.

Проверка соотношения резисторов схемы ИТ Хауленда:

 (6.3.11)

 (6.3.12)

Проверка величины измерительного тока, выраженной через входное напряжение и резисторы схемы ПНТ:

 (6.3.13)

Проверка соотношения  и :

. (6.3.14)

 (6.3.15)

Это больше чем .

Вычислим выходное сопротивление ИТ с помощью двух опытов для разных нагрузочных сопротивлений.

Реально получено (в Transient - analysis с форматом вывода 8 знаков после запятой (см. рис. 6.3.2, 6.3.3)):

При

При

Отсюда выходное сопротивление ИТ при t=27 град С составит:

 (6.3.16)

рис. 6.3.2. Transient- анализ ИТ при RН=32,194 Ом.

рис. 6.3.3. Transient- анализ ИТ при RН=0,32194 Ом.

.4 Расчет входного усилителя

Схема входного усилителя представлена на рис.6.4.1

Рис. 6.4.1 Схема входного усилителя

Рассчитаем дифференциальный измерительный усилитель на трёх ОУ (классическая схема инструментального усилителя).

Полезный сигнал на входе ВУ, зависящий от температуры, находится в пределах:

. (6.4.1)

. (6.4.2)

Диапазон изменения полезного сигнала на входе ИП:

. (6.4.3)

Во всех схемах с повышенными требованиями к точности номиналов формируемых сигналов предпочтительно использовать ОУ с минимальными значениями Uсм, Iвх, ТКUсм, ТКIвх (примерами являются LT1008C фирмы Linear Technology Inc.; LM108A, LM208A, LM308A, LM11C фирмы National Semiconductor; OP-07E, OP-08A, OP-08E фирмы Precision Monolithics Inc.). В тех случаях, когда конфигурация усилительного каскада позволяет устранить аддитивную погрешность, обусловленную Uсм и Iвх (путем встроенной или внешней балансировки ОУ и симметрирования его внешних сопротивлений), при колебаниях температуры ИП наличие ненулевых значений ТКUсм и ТКIвх все равно будет приводить к погрешностям выходных сигналов. Для всех перечисленных выше усилителей Uвыхmax = 13…13.4 В. Таким образом сигнал на выходе не должен превышать 13,4В. Зададимся размахом 1.4В. Тогда необходимый коэффициент усиления ВУ составит:

. (6.4.4)

Схема входного усилителя состоит из двух каскадов. Первый каскад (на DA1, DA2) усиливает дифференциальный входной сигнал c коэффициентом k1 :

. (6.4.5)

Следовательно, для моделирования худшего случая нужно принять ТКС резистора R1 и резисторов R2,R3 максимальным по модулю и противоположным по знаку.

Второй каскад (на DA3) усиливает дифференциальный сигнал с коэффициентом k2:

. (6.4.6)

Следовательно, для моделирования худшего случая нужно принять ТКС резисторов R9, R8 и резисторов R11, R10 максимальным по модулю и противоположным по знаку.

Принимаем для первого каскада схемы входного усилителя коэффициент усиления дифференциального сигнала, равный 5, а для второго каскада - коэффициент усиления, равный 7.86.

k1 = 5. (6.4.7)

k2 = k/k1 = 7.86 (6.4.8)

Задаемся равными номиналами R6 и R7:

= R7 = 10 кОм (6.4.9)

тип: С5-53Ф,Pном-0.125 Вт, ряд E192, допуск 0.05%, ТКС:

+-10E-6 [1/град С] при tC=(-60..+70)град С

Т.к. ТКС и процентный допуск резисторов R6 и R7 имеет такое же значение, как и у резисторов источника тока, устанавливаем и для них значение "S5-53F-" атрибута MODEL.

Рассчитываем R5:

= (R6+R7)/(5-1) = 5 кOм. (6.4.10)

тип: С5-53Ф,Pном-0.125 Вт, ряд E192, допуск 0.05%, ТКС:

+-10E-6 [1/град С] при tC=(-60..+70)град С.

Устанавливаем и для них значение "S5-53F-" атрибута MODEL.

Задаемся R9 = R8:

= R8 =0.988 кОм. (6.4.11)

тип: С5-53Ф,Pном-0.125 Вт, ряд E192, допуск 0.05%, ТКС:

+-10E-6 [1/град С] при tC=(-60..+70)град С.

Устанавливаем и для них значение "S5-53F-" атрибута MODEL.

Рассчитываем R10 = R11:

= R11 = R9*k2 =7.77 кОм. (6.4.12)

тип: С5-53Ф,Pном-0.125 Вт, ряд E192, допуск 0.05%, ТКС:

+-10E-6 [1/град С] при tC=(-60..+70)град С.

Устанавливаем и для них значение "S5-53F-" атрибута MODEL.

С учетом выбранных номиналов резисторов коэффициент усиления ВУ составит:

. (6.4.13)

В качестве ОУ DA1..DA3 выбираем OP-07E. Для использования в схеме дифференциального измерительного усилителя он обладает высоким КОСС (110 дБ), малыми Uсм, Iвх и малым их температурным дрейфом. Описание его модели было рассмотрено выше.

С учетом выбранных номиналов полезный сигнал на выходе ВУ при 300 и при 400 град С будет равен:

 (6.4.14)

 (6.4.15)

Расчетный диапазон изменения полезного сигнала на выходе ВУ составит:

 (6.4.16)

Дифференциальная помеха будет усилена с этим же коэффициентом усиления K, и ее амплитудное значение соответственно при 300 и при 400 град С составит:

 (6.4.17)

 (6.4.18)

Определим при помощи моделирования фактический диапазон изменения полезного сигнала, т.е. разность постоянных составляющих сигнала на выходе ВУ при Rt, соответствующих 300 град С и 400 град С. Transient-анализ в MicroCAP7 при температуре ИП 27 град С дает следующие результаты (см. рис. 6.4.2, 6.4.3):

 (6.4.19)

Рис.6.4.2. Transient-анализ в MicroCAP7 при температуре ИП 27 град С.

Измерение разности постоянных составляющих сигнала на выходе ВУ при Rt, соответствующих 300 град С .

Рис.6.4.2. Transient-анализ в MicroCAP7 при температуре ИП 27 град С.

Измерение разности постоянных составляющих сигнала на выходе ВУ при Rt, соответствующих 400 град С .

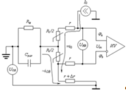
.5 Расчет влияния помех на входе ИП

Схема для расчета влияния помех представлена на рис 6.5.1

Рис. 6.5.1 Схема для расчета помех на входе

Uов = 25 В - действующее значение помехи общего вида (ОВ)нв = 0,05 В - действующее значение помехи нормального вида (НВ)

Rлс = 3.5 Ом - сопротивление линии связи= 500 кОм и Сpar = 1 нФ - сопротивление изоляции и паразитная емкость между ЧЭ и ЗА ТПС

fП = 50 Гц

wП = 2p fП= 314,159 рад/с. (6.5.1)

Сопротивление ТПС (Rt) для моделирования помехи общего вида представляем в виде двух последовательно соединенных резисторов сопротивлением 0.5 Rt каждый.

Помеха общего вида Uов моделируется при помощи источника синусоидального напряжения, связанного с Rt через эквивалентное комплексное сопротивление .

Помеха нормального вида Uнв моделируется при помощи двух источников синусоидального напряжения величиной 0.5Uнв каждый, включенных противофазно в цепи линий связи на входе ИП.

Т. к. входной усилитель должен подавить синфазный сигнал, который может присутствовать на его входах, достаточно рассчитать величину дифференциальной помехи, т.е. приложенной между входами ВУ. Она будет определяться суммой составляющих от Uнв и Uов.

Учитываем, что входное сопротивление по обоим входам ВУ >>Rt и >>r.

Максимальный дифференциальный сигнал на входе ИП будет равен сумме полезного сигнала и помех: составляющей от помехи общего вида и составляющей от помехи нормального вида. Суммарная амплитуда помех будет максимальна при условии, что составляющие от помех общего и нормального вида на дифференциальном входе ВУ совпадут по фазе, и именно этот случай представляет практический интерес для расчета.

Рассмотрим влияние помех общего и нормального вида в данной схеме на состав входного сигнала ИУ. Для этого составим эквивалентную схему влияния помех (рис. 6.5.2 и 6.5.3).

Рис. 6.5.2. Влияние помех общего и нормального вида в четырехпроводной схеме измерения температуры с использованием источника тока

Рис. 6.5.3. Эквивалентная схема влияния помех в четырехпроводной схеме измерения температуры с использованием источника тока

UОВ - действующее значение помехи общего вида частотой 50 Гц, приложенной между землями ТПС и ИП;

Riz, Cpar - сопротивление изоляции и паразитная емкость между ЗА и ЧЭ;

UНВ - действующее значение помехи нормального вида частотой 50 Гц, приложенной между входами ИУ.

Предположим, что одно из сопротивлений линий связи имеет отличие на Δr относительно остальных. Входной сигнал Uin с учетом помех рассчитаем методом наложения, т.е. в виде суммы независимых составляющих.

Составляющая от измерительного тока (полезная составляющая):

 (6.5.2)

 (6.5.3)

 (6.5.4)

Составляющая от помехи нормального вида:

 (6.5.5)

Обозначая через z(jω) параллельное соединение Riz и Cpar, найдем составляющую от помехи общего вида:

 (6.5.6)

 (6.5.7)

 (6.5.8)

т. к.  (6.5.9)

Эквивалентное комплексное сопротивление между ЗА и ЧЭ составит:

. (6.5.10)

С учетом этого


где:

(6.5.12)


Амплитуда помех будет максимальна, когда  и  совпадают по фазе. В этом случае входной сигнал будет равен: (6.5.13)


где . (6.5.14)


 (6.5.15)

,

Фазовый сдвиг помехи ОВ на дифференциальном входе ВУ, вносимый Cpar:

 (6.5.16)

,

,


Амплитуда помехи НВ на дифференциальном входе ВУ:

. (6.5.17)

Полезный сигнал на входе ВУ:

, (6.5.18)

,

.

Значение суммарного сигнала на входе ВУ при условии совпадения по фазе составляющих от помех ОВ и НВ:

 (6.5.19)

Построим графики дифференциального сигнала на входе ИП в крайних температурных точках (см. рис. 6.5.4)

Рис. 6.5.4. Графики дифференциального сигнала на входе ИП в крайних температурных точках

Минимальная амплитуда дифференциальной помехи на входе ВУ составит:

 (6.5.20)

Максимальная амплитуда дифференциальной помехи на входе ВУ составит:

 (6.5.21)

Задаем модели помех в текстовом окне MicroCAP:

.MODEL UNV1 SIN (F=50 A=0.025*1.4142114 DC=0 PH=0.155778 RS=1M RP=0 TAU=0)

.MODEL UNV2 SIN (F=50 A=0.025*1.4142114 DC=0 PH=0.155778 RS=1M RP=0 TAU=0)

.MODEL UOV SIN (F=50 A=25*1.4142114 DC=0 PH=0 RS=1M RP=0 TAU=0)

Модель помехи нормального вида задана с учетом фазового сдвига 0.155791 рад (это среднее значение фазового сдвига, вносимого Cpar в диапазоне изменения Rt) для моделирования совпадения по фазе составляющих от помех общего и нормального вида на входе ВУ.

Для проверки правильности расчета найдем значения дифференциального сигнала на входе ИП в крайних температурных точках для двух произвольных моментов времени и сравним эти цифры с результатами моделирования источников помех в MicroCAP:

(21.383,0.032) = 0.056,

(21.383,0.05) = 0.203,

(24.944,0.032) = 0.198,

(24.944,0.05) = 0.238.анализ в MicroCAP7 при температуре ИП 27 град С дает практически такие же результаты (значения сигнала фиксируются при помощи установки двух меток, соответствующих моментам времени 32 мс и 55 мс (см. рис. 6.5.5, 6.5.6)):

(21,383,0.032) = 163,4311*10-3,

(21,383,0.05) = 202,1947*10-3,

(24,9442,0.032) = 198,6645*10-3,

(24,9442,0.05) = 237,6459*10-3.

Определим амплитуду помехи в крайних температурных точках при помощи Transient-анализа MicroCAP7 при температуре ИП 27 град С:


Рис. 6.5.5. Transient-анализ в MicroCAP7 при температуре ИП 27 град С.

Рис 6.5.6. Transient-анализ в MicroCAP7 при температуре ИП 27 град С.

Измерение дифференциального сигнала на входе ИП для Rt, соответствующего температуре 300 град. (значения сигнала фиксируются при помощи установки двух меток, соответствующих моментам времени 32 мс и 55 мс)

Измерение дифференциального сигнала на входе ИП для Rt, соответствующего температуре 400 град. (значения сигнала фиксируются при помощи установки двух меток, соответствующих моментам времени 32 мс и 55 мс)

.6 Расчет фильтра постоянной составляющей (ФПС)

Схема фильтра постоянной составляющей изображена на рис.6.6.1.

Рис. 6.6.1. Схема фильтра постоянной составляющей

Выберем схему инвертирующего фильтра на основе ОУ с МОС.

Расчет и анализ схемы ВУ показал, что составляющие полезного сигнала и помехи на его выходе имеют один порядок (единицы вольт). Найдем отношение "помеха/полезный сигнал" выходного сигнала ВУ для крайних температурных точек ТПС:

, (6.6.1)

. ( 6.6.2)

Отсюда следует, что при расчете необходимого затухания АЧХ ФПС на частоте помех (50 Гц) нужно пользоваться отношением "помеха/полезный сигнал" при температуре ТПС 0 град С (δ_ву(300)= 0.337838469), как максимальным в пределах диапазона измеряемой температуры.

С учетом допустимой погрешности всей схемы ИП (Uдоп = 0.5%) зададимся максимальной погрешностью (т.е отношением "помеха/полезный сигнал")на выходе фильтра d ф=0.2%:

d ф = 0,002. (6.6.3)

Затухание [дБ] АЧХ ФПС на частоте 50 Гц при этом должно превысить следующее значение:

. (6.6.4)

Для выбора частоты среза необходимо определить частотный диапазон информационного сигнала и помех. Максимальная скорость изменения температуры по заданию составляет Vt=0.1 град/с. Определим отсюда максимальную частоту изменения информационного сигнала [Гц]:

с; (6.6.5)

ft = 2*Vt(1/)=2*10-3 Гц. (6.6.6)

Тепловая инерционность стандартных термометров сопротивления находится в диапазоне единицы секунд - единицы минут, т.е. информационный сигнал будет без искажений обработан температурным датчиком. Выделение информационного сигнала на фоне помех измерительной цепи осуществляется при помощи ФПС.

Необходимый порядок фильтра для реализации заданной АЧХ определяется по формулам:

(ФНЧ Чебышева), (6.6.7)

 (ФНЧ Баттерворта), (6.6.8)

где a1=3, a2=44,91952336 - затухание,

Tω - ширина переходной области,

fc - частота среза,

S = 0.15 - коэффициент запаса.

Выберем частоту среза и ширину переходной области АЧХ так, чтобы частота f1 с затуханием a2=44,91952336 дБ была меньше или равна 50 Гц : fс=1 Гц

Найдем нормированную ширину переходной области АЧХ:

Tω /fc = 49. (6.6.9)

Теперь мы можем найти необходимый порядок ФНЧ Чебышева и Баттерворта для реализации заданной АЧХ, используя формулы (6.6.10) и (6.6.11)

Таким образом :

для ФНЧ Чебышева; (6.6.10)

для ФНЧ Баттерворта (6.6.11)

При полученном необходимом порядке (n = 2) для ФНЧ Баттерворта и (n = 2) для ФНЧ Чебышева (т.е. одинаковых аппаратных затратах), выбираем ФНЧ Баттерворта, т.к. его АЧХ ближе к идеальной в частотном диапазоне информационного сигнала.

ФНЧ 2-го порядка обеспечивает наклон АЧХ в переходной области и полосе задерживания, примерно равный -40 дБ/дек. Увеличению частоты в 10 раз будет соответствовать уменьшение коэффициента передачи в 100 раз, затухание [дБ] на частотах выше fc будет изменяться по закону:

 (6.6.12)

На частоте 50 Гц затухание АЧХ фильтра должно составить:

 (6.6.13)

Таким образом, фильтр 2-го порядка должен с запасом обеспечить минимально необходимое затухание помехи .

Из справочника найдем нормированные коэффициенты передаточной функции для звена 2-го порядка ФНЧ Баттерворта:

Для a1 = 3 дБ:

В = 1,4142114, (6.6.14)

С = 1 (6.6.15)

Добротность ФНЧ:

Q =  (6.6.16)

Рассчитаем элементы ФНЧ :

Пусть  (6.6.17)

, (6.6.18)

, (6.6.19)

, (6.6.20)

. (6.6.21)

Для получения меньших емкостей конденсаторов поделим все емкости и умножим все сопротивления ФПС на общий коэффициент k:

а = 14,705, (6.6.22)

C1_ = C1/а = 1,7·10-7, (6.6.23)

C2_ = C2/а = 6.8·10-7, (6.6.24)

R16_ = R16*а = 6,62·105, (6.6.25)

R15_ = R15*а= 6,62·105, (6.6.26)

R19_ = R19*а = 3,31·105. (6.6.27)

Т.к. реализуется фильтр 2-го порядка при необходимом порядке 1,622 к элементам фильтра предъявляются менее жесткие требования по разбросу и температурной стабильности, чем к элементам ИОН, ИТ и ВУ. Исключение составляют резисторы R16 и R15, определяющие коэффициент передачи фильтра по постоянному току:

= - (R16/R15). (6.6.28)

Эти резисторы должны обязательно быть прецизионными, в отличие от остальных пассивных компонентов фильтра. Для моделирования худшего случая нужно принять ТКС резисторов R14 и R13 максимальным по модулю и противоположным по знаку.

Выбираем C1: 169 нФ

тип: К71-4,Uном-250 В, ряд E192, допуск 5%, предельный ТКЕ:

+-100E-6 [1/град С] при tC=(-60..+85)град С

Выбираем C2: 681нФ

тип: К71-4,Uном-250 В, ряд E192, допуск 5%, предельный ТКЕ:

+-100E-6 [1/град С] при tC=(-60..+85)град С

Выбираем R15, R16: 665 кОм

тип: С5-54В, Pном-0.125 Вт, ряд E192, допуск 0.01%, ТКС: +-10E-6 [1/град С] при tC=(-60..+70)град С

Выбираем R19: 330 кОм

тип: С2-29В,Pном-0.125 Вт, ряд E24, допуск 0.1%, группа ТКС -"А":

+-75E-6 [1/град С] при tC=(-6..+20)град С

+-25E-6 [1/град С] при tC=(+20..+155)град С

Т.к. ТКС резистора R19 в диапазоне температур (0..+20)град С составляет ±75E-6 [1/град С], а в диапазоне температур (+20..+27)град С составляет ±25E-6 [1/град С], модуль его эквивалентного линейного ТКС для температуры +27 град С будет равен:

ТС(27) = 20*75*10-6/27+7*25*10-6/27 = 6,2037*10-5 (6.6.29)

В текстовом окне MicroCAP задаем для R3 модель резистора "S2-29V+" с линейным ТКС = +62.037E-6 и значением разброса масштабного множителя сопротивления (R), равным 0.1%: .MODEL S2-29V+ RES (R=1 LOT=0.1% TC1=62.037E-6)

Для минимизации смещения выходного напряжения данного каскада от входных токов ОУ к его не инвертирующему входу подключаем сопротивление R20:

 (6.6.30)

Выбираем R20: 657кОм

тип: С2-29В,Pном-0.125 Вт, ряд E192, допуск 0.1%, группа ТКС -"А":

±75E-6 [1/град С] при tC=(-6..+20)град С

±25E-6 [1/град С] при tC=(+20..+155)град С

Выбираем ОУ DA1 - OP-07E.

Расчетные значения крайних точек диапазона полезного сигнала на выходе ФПС с учетом выбранных номиналов:

 (6.6.31)

 (6.6.32)

Расчетный диапазон изменения полезного сигнала на выходе ФПС составит:


Результаты моделирования схемы данного фильтра в MicroCAP7 (по результатам AC-analyse (см. рис. 6.6.2)):

Коэффициент усиления на пост. токе: kп = (6.6.33)

Частота среза по графику анализа : fcp = 1,001 Гц. (6.6.34)

Коэффициент подавления помехи частотой 50 Гц:

a2r = -67,99714 дБ или

 (раз) - меньше, чем dф. (6.6.35)

Рис. 6.6.2. Исследование фильтра постоянной составляющей в MicroCAP7 (по результатам AC-analyse). На 1-ом графике ЛАЧХ фильтра - меткой указана частота среза, на 2-ом графике тоже ЛАЧХ фильтра - меткой указан коэффициент подавления помехи частотой 50 Гц, на 3-ем графике - ЛФЧХ фильтра

Для того, чтобы проконтролировать коэффициент передачи фильтра по постоянному току, входной источник Uin задан с уровнем постоянной составляющей 1 В. Выполнение Transient-анализа при температуре ИП 27 град С позволяет определить значение соответствующего выходного сигнала постоянного тока, равное -0.9987 В (см. рис. 6.6.3)

Рис. 6.6.3. Transient-анализа при температуре ИП 27 град С для определенияь значение соответствующего выходного сигнала постоянного тока (см. рис. 6.6.3)

Согласно ГОСТ 13384-93 (СНГ) время установления выходного сигнала измерительных преобразователей для ТПС (время, в течение которого выходной сигнал преобразователей входит в зону предела допускаемой основной погрешности) должно выбираться из ряда: 0.05; 0.10; 0.15; 0.25; 0.4; 0.5; 1.0; 2.5; 5.0; 10; 30 с. С учетом инерционности ФПС выберем для проектируемого ИП время установления выходного сигнала 2.5 с. В связи с этим установим для всех сигналов общей схемы временные пределы моделирования в режиме Transient-анализа от 0 до 2.5 с. После этого установившиеся значения выходных сигналов каждого блока в общей схеме сразу после анализа могут считываться по метке "Right".

Диапазон изменения сигнала на выходе фильтра по результатам моделирования в общей схеме при температуре ИП 27 град С (Transient-анализ MicroCAP (см. рис. 6.6.4, 6.6.5)):

Uфпс(300) = -8.3831В,

Uфпс(400) = -9.7775 В,

DUфпс_а = | Uфпс(300) - Uфпс(400) | = 1.3944 В.

Рис.6.6.4. Измерение сигнала на выходе фильтра, для Rt, соответствующего температуре 300 град., по результатам моделирования в общей схеме при температуре ИП 27 град С (Transient-анализ MicroCAP).

Рис.6.6.5. Измерение сигнала на выходе фильтра, для Rt, соответствующего температуре 400 град., по результатам моделирования в общей схеме при температуре ИП 27 град С (Transient-анализ MicroCAP).

Промежуточный вывод: отличие DUфпс от DUфпс_a уже на данном этапе моделирования, при комнатной температуре 27 град С демонстрирует хоть и малую, но погрешность, "накопленную" в результате разброса ТК компонентов схемы и по причине не идеальности использованных микросхем (ОУ и ИОН).

.7 Расчет сумматора

Схема сумматора представлена на рис. 6.7.1

Рис. 6.7.1. Схема сумматора

Для масштабирования и смещения характеристики в область нужных значений (минимальной температуре заданного диапазона должно соответствовать напряжение 0 В) используется сумматор сигналов с выходов ФПС и ИОН.

В дальнейших расчетных формулах учтено, что с выхода ФПС снимается сигнал отрицательного знака.

Выберем диапазон выходного напряжения сумматора (0..10)В

Uoutmax = 10 B, (6.7.1)

Uoutmin = 0 B. (6.7.2)

Диапазон входного напряжения сумматора - это сигнал с выхода ФПС.

, (6.7.3)

, (6.7.4)

Uref = 10 B. (6.7.5)

Схема сумматора реализует математическую функцию:

 (6.7.6)

Следовательно, в соответствии с принятым правилом, для моделирования худшего случая нужно будет принять ТКС резистора R26 и резисторов R21, R22 максимальным по модулю и противоположным по знаку.

Задаемся значением R26: 10 kOm

тип: С5-53Ф,Pном-0.125 Вт, ряд E192, допуск 0.05%, ТКС:

+-10E-6 [1/град С] при tC=(-60..+70)град С

Рассчитываем R21_22 (здесь имеется ввиду суммарное сопротивление R23 и R24):

 (6.7.7)

Расчетное значение коэффициента передачи сумматора по информационному синалу:

R26/R21=7.141574118 (6.7.8)

Для возможности регулировки динамического диапазона выходного сигнала и устранения мультипликативной погрешности ИП применяем последовательное соединение двух резисторов:

R21const = 1.2 кOм

тип: С5-53Ф,Pном-0.125 Вт, ряд E192, допуск 0.05%, ТКС:

+-10E-6 [1/град С] при tC=(-60..+70)град С.

R22var = 470 Oм

подстроечный, тип: СП5-40А,Pном-5 Вт, ряд E6, допуск 10%, ТКС:+-150E-6 [1/град С] при tC=(-60..+125)град С, разрешающая способность 0.005%.

Шаг регулировки R22var [Ом]:

.Ом (6.7.9)

Расчетное значение сопротивления подстроечного резистора:

R22var_с = R21-R21const = 200.251518 Oм. (6.7.10)

С учетом дискретности регулирования R18var, можно выставить следующие его значения, ближайшие к расчетному:

R22var_d1 = 200.2435 Oм. (6.7.11)var_d2 = 200.22 Oм. (6.7.12)

Т.к. значение R22var_d1 ближе к R22var_с, тогда значение R21_22 после регулировки составит:

R21_22 = R21const + R 22var_d1= 1200+200.2435=1400.2435 Oм. (6.7.13)

Рассчитываем R23_24 (здесь имеется ввиду суммарное сопротивление R23 и R24):

 (6.7.14)

Kсум = R26/R23 = 6.005 (6.7.15)

Для возможности регулировки постоянного смещения выходного сигнала и устранения аддитивной погрешности ИП применяем последовательное соединение двух резисторов:const = 1,6 кOм.

тип: С5-53Ф,Pном-0.125 Вт, ряд E192, допуск 0.05%, ТКС:

+-10E-6 [1/град С] при tC=(-60..+70)град Сvar = 1 кOм

подстроечный, тип: СП5-40А,Pном-5 Вт, ряд E6, допуск 10%, ТКС:

+-150E-6 [1/град С] при tC=(-60..+125)град С, разрешающая

способность 0.005%

Шаг регулировки R24var [Ом]:

 (6.7.16)

Расчетное значение сопротивления подстроечного резистора:

. (6.7.17)

С учетом дискретности регулирования R20var, можно выставить следующие его значения, ближайшие к расчетному:

R20var_d1 = 65.35000 Ом. (6.7.18)var_d2 = 65.30000 Ом. (6.7.19)

Т.к. R20var_d1 ближе к R20var_с, значение R19 после регулировки составит:

 (6.7.20)

Выбираем ОУ DA1 - OP-07E.

Для минимизации смещения ОУ по постоянному току рассчитаем R22:

 (6.7.21)

Выбираем R25:

R25 = 706 Ом

тип: С2-29В,Pном-0.125 Вт, ряд E192, допуск 0.1%, группа ТКС -"А":

+-75E-6 [1/град С] при tC=(-6..+20)град С

+-25E-6 [1/град С] при tC=(+20..+155)град С

Расчетные значения крайних точек диапазона полезного сигнала на выходе сумматора с учетом выбранных номиналов:

 (6.7.22)

 (6.7.23)

Расчетный диапазон изменения полезного сигнала на выходе сумматора составит:

 (6.7.24)

Диапазон изменения сигнала на выходе сумматора по результатам «автономного» моделирования при температуре ИП 27 град С (Transient-анализ MicroCAP) (см. рис. 6.7.2, 6.7.3):сум(300) = -0.0224242 B,

Uсум(400) = 9.97 B,

. (6.7.25)

Рис. 6.7.2. Сигнал на выходе сумматора по результатам «автономного» моделирования при при температуре ИП 27 град С при Uin = 9.808445344В.

Рис. 6.7.3. Сигнал на выходе сумматора по результатам «автономного» моделирования при температуре ИП 27 град С С при Uin = 8.408193826В.

Диапазон изменения сигнала на выходе сумматора по результатам моделирования в общей схеме при температуре ИП 27 град С (Transient-анализ MicroCAP (см. рис. 6.7.4, 6.7.5)):

сум(300) = -0.1004B ,

Uсум(400) =9.8605 B,

. (6.7.25)

Рис.6.7.4. Сигнал на выходе сумматора по результатам моделирования в общей схеме при температуре ИП 27 град 0C при Rt, соответствующем 300 0C.

Рис.6.7.4. Сигнал на выходе сумматора по результатам моделирования в общей схеме при температуре ИП 27 град 0C при Rt, соответствующем 400 0C.

Промежуточный вывод: по результатам моделирования при комнатной температуре 27 град С видно, что напряжение на выходе сумматора Uсум содержит не значительные приведенные аддитивную и мультипликативную погрешности (около 0,1%):


.8 Расчет выходного преобразователя «напряжение-ток» (ПНТ)

Схема ПНТ изображена на рис. 6.8.1.

Рис. 6.8.1. Схема ПНТ.

В качестве ПНТ, формирующего унифицированный токовый сигнал (0...5)мА используем схему Хауленда.

Входное напряжение ПНТ снимается с выхода сумматора: Uin=10B

Согласно ГОСТ 26.011-80 (СССР), для средств измерений и автоматизации в случае формирования токовых сигналов в пределах значений (0...20) мА, нагрузочное сопротивление следует выбирать величиной 500 Ом.

Поэтому задаемся для расчета ПНТ максимальным сопротивлением нагрузки

500 Ом:=500Ом,=0,005A.

Напряжение на нагрузке:

Unmax = Iout*Rnmax = 2.5В. (6.8.1)

Выбираем коэффициент :

= Unmax. (6.8.2)

Находим отношение R31/R29:

, (6.8.3)

Задаемся номиналом R5:

R29 = 10*103 тип: С5-53Ф,Pном-0.125 Вт, ряд E192, допуск 0.05%, ТКС:+-10E-6 [1/град С] при tC=(-60...+70)град С

Рассчитываем R31:

R31 = R31_29*R29 = 1*103 Ом (6.8.4)

Выбираем R4:R4=1000 Ом тип: С5-53Ф,Pном-0.125 Вт, ряд E192, допуск 0.05%, ТКС:+-10E-6 [1/град С] при tC=(-60...+70)град С

Рассчитываем значения резисторов R28, R32:

R Ом (6.8.5)

Выбираем значения резисторов R28 = R32 = 200 Ом.

Рассчитываем значение резистора R27:

R27 = 2*R*R29/R31 = 4*103 Ом . (6.8.6)

Выбираем R27 = 4.02*103

тип: С5-53Ф,Pном-0.125 Вт, ряд E192, допуск 0.05%, ТКС:+-10E-6 [1/град С] при tC=(-60...+70)град С

По аналогии со схемой ИТ, устанавливаем для резисторов R27, R27, R32, R29 значение "S5-53F+" атрибута MODEL, а для резистора R31 - значение "S5-53F-" атрибута MODEL.

Операционный усилитель ПНТ должен обеспечивать IвыхОУ >= 10 мА.

Выбираем ОУ DA1 - OP-07E

Проверка сооотношения резисторов схемы ИТ Хауленда:

(R28 + R32) / R27 = (200 + 200) / 4020 = 0.099502 (6.8.7)

R31/R29 = 0.1 (6.8.8)

Проверка сооотношения Uвых и Uн:

а = R29 / (R31+R29) =10000 / (1000 + 10000) = 0.90909 (6.8.9)

 (6.8.10)

(больше, чем Uн)

Расчетная крутизна преобразования ПНТ [1/Ом]:

 (6.8.11)

Промодулируем ПНТ в системе MicroCAP . на рис. 6.8.2 представлен DC-analyse ПНТ.

Рис. 6.8.2. DC-analyse ПНТ.

Вычислим выходное сопротивление ИТ с помощью двух опытов для разных нагрузочных сопротивлений.

Реально получено в Transient-analyse с форматом вывода 8 знаков после

Запятой (см. рис. 6.8.3 и 6.8.4):

Iout1= 0,99970978 мА; Un1 = 0,49985489 В (при Rn = R30 = 500 Ом).

Iout2= 0,99973429 мА; Un2 = 0,04998671 В ( при Rn = R30 = 50 Ом).

Отсюда выходное сопротивление ПНТ при tC=27 град С составит:

 (6.8.12)

Рис. 6.8.3 Transient-analyse ПНТ при Rн = R30 = 500 Ом.

Рис. 6.8.4. Transient-analyse ПНТ при Rн = R30 = 50 Ом.

Расчетные значения крайних точек диапазона полезного сигнала на выходе ПНТ с учетом выбранных номиналов:

А (6.8.13)

А (6.8.14)

Расчетный диапазон изменения полезного сигнала на выходе ПНТ составит:

А (6.8.15)

7. Анализ расчетной схемы ИП

Общая схема ИП представлена на рис 7.1.

Рис. 7.1. Схема ИП

Диапазон изменения сигнала на выходе ИП по результатам моделирования в общей схеме при температуре ИП 27 град С (Transient-анализ MicroCAP, схема - KURS_ALL.CIR (см. рис. 7.2 и 7.3)):

мА (7.1)

Рис . 7.2 Сигнала на выходе ИП по результатам моделирования в общей схеме при температуре ИП 27 град С для Rt, соответствующего 300 С (Transient-анализ MicroCAP, схема - KURS_ALL.CIR )

Рис . 7.2 Сигнал на выходе ИП по результатам моделирования в общей схеме при температуре ИП 27 град С для Rt, соответствующего 300 С (Transient-анализ MicroCAP, схема - KURS_ALL.CIR )

Расчетные значения крайних точек диапазона полезного сигнала на выходе ПНТ с учетом выбранных номиналов:

 (7.2)

 (7.3)

Расчетный диапазон изменения полезного сигнала на выходе ПНТ составит:

 (7.4)

По результатам моделирования в общей схеме определим приведенные аддитивную и мультипликативную погрешности ИП при комнатной температуре 27 град С:

, (7.5)

 (7.6)

Промежуточный вывод: Для выбранного сочетания компонентов схемы выходной сигнал ИП при комнатной температуре (27 град С) может содержать значительные аддитивную (1.195%) и мультипликативную (0.6779%) погрешности.

Согласно определению, абсолютная погрешность измерительного преобразователя по выходу равна разности между истинным значением величины на выходе ИП и значением величины на выходе, определяемым с помощью номинальной функции преобразования ИП. Определим абсолютные погрешности ИП по результатам анализа для измеряемых температур 300 и 400 град C:

Номинальная функция преобразования спроектированного ИП, согласно функциональной схеме, имеет вид:

 (7.7)

Расчетные значения выходного напряжения составят:

Для 300 град: Iout(300) = -3,2289*10-7 А.

Для 400 град: Iout(400) = 5,00035*10-3 А

Абсолютные погрешности для этих измеряемых температур составят:

DIout_300 = Iout_300 - Iout(300) =

= - 0.0601*10-3 + 3.2289*10-7 = - 0,5997711*10-4 A (7.8)

DIout_400 = Iout_400 - Iout(400) =

=4.9067*10-3- 5.00035*10-3 = -0,9365*10-4 A (7.9)

Для оценки суммарной основной погрешности ИП рассчитаем приведенную погрешность для крайних точек измеряемого диапазона температур :

, (7.10)

, (7.11)

Т.к. g(400) > g(300), суммарная основная погрешность ИП g принимается равной g (400) (большей из них).

g = g (400) = 1,873% (7.12)

Вывод: заданный предел допускаемой основной погрешности ИП (доп=0.5%) при выбранном сочетании характеристик компонентов схемы не обеспечивается. Данное обстоятельство требует проведения дополнительной настройки схемы путем регулировки сопротивления переменных резисторов R18 ("Крутизна") и R20 ("Смещение") при комнатной температуре.

8. Настройка расчетной схемы ИП в условиях комнатной температуры

Методика дополнительной настройки схемы в условиях комнатной температуры следующая:

1) При помощи регулировки R18 ("Крутизна") устанавливается диапазон изменения выходного сигнала (10 мА). Увеличение R18 приводит к сужению диапазона выходного сигнала, а уменьшение R18 - к расширению диапазона выходного сигнала.

) При помощи регулировки R20 ("Смещение") выходная характеристика сдвигается в область положительных значений (при увеличении R20) или в область отрицательных значений (при уменьшении R20) без влияния на установленный ранее диапазон изменения выходного сигнала. При этом устраняется аддитивная погрешность ИП.

Промоделировав первый этап регулировки, получаем при R18=185.65 Ом:_300 = 0.1799*10-3 A_400 = 5.1800*10-3 A

Промоделировав второй этап регулировки, получаем при R20=55.45 Ом (см.рис 8.1):

Iout_300 = -1.0459*10-5 A_400 = 5.000*10-3 A

Найдем реальное значение R18 с учетом дискретности регулирования:

R18var=470 Ом

18var_с =185,65Ом

С учетом дискретности регулирования R18var, можно выставить следующие его значения, ближайшие к расчетному: R18var_с =185,65Ом

Т.к. значения сопротивлений не меняем ,то значения выходного тока останется таким же._300 = -1.0459*10-5 A_400 = 5.000*10-3 A

рассчитаем приведенную погрешность для крайних точек измеряемого диапазона температур :


Рис.8.1. Сигнал на выходе ИП по результатам моделирования в общей схеме при температуре ИП 27 град С для Rt, соответствующего 300 С, после корректировки (Transient-анализ MicroCAP, схема - KURS _ КОРРЕКТИРОВКА . CIR)

ВЫВОД: аддитивная и мультипликативная погрешности ИП в условиях комнатной температуры могут быть устранены регулировкой R22 и R24.

9. Расчет основной погрешности ИП

Согласно ГОСТ 13384-93 (СНГ), основная погрешность ИП определяется при шести значениях выходного сигнала, соответствующих 0, 20, 40, 60, 80 и 100% диапазона изменения выходного сигнала. В соответствии с этим определим величину выходного сигнала ИП для значений температуры измеряемого диапазона, равных 0, 40, 80, 120, 160, 200) град С.

В текстовом окне записываем следующие выражения.

)Задаем глобальную температуру анализа схемы 27 град С при помощи текстовой директивы .TEMP 27

)Задаем для Rt1 и Rt2 сопротивление R0/2 = 5 Ом, затем задаем для них модель резистора "RTEMP" с линейным ТКС и указываем значение относительной физической температуры компонента T_REL_GLOBAL, равное разнице между физической температурой компонента и глобальной температурой анализа.

После этого в данной модели для различных температур ТПС достаточно будет перед анализом только изменять последний параметр:

для tC = 300 град С

.MODEL RTEMP RES (R=1 TC1=4.28E-3 T_REL_GLOBAL=273)

для tC = 320 град С

.MODEL RTEMP RES (R=1 TC1=4.28E-3 T_REL_GLOBAL=293)

для tC = 340 град С

.MODEL RTEMP RES (R=1 TC1=4.28E-3 T_REL_GLOBAL=313)

для tC = 360 град С

.MODEL RTEMP RES (R=1 TC1=4.28E-3 T_REL_GLOBAL=323)

для tC = 380 град С

.MODEL RTEMP RES (R=1 TC1=4.28E-3 T_REL_GLOBAL=353)

для tC = 400 град С

.MODEL RTEMP RES (R=1 TC1=4.28E-3 T_REL_GLOBAL=373)

Расчетные значения выходного напряжения, согласно функции преобразования ИП, представлены в таблице на рис. 9.1 :

 T, 300320340360380400







Rc(tc)

21.383

22.105

22.821

23.534

24.241

24.944

Uрасч,В

6.461*10-7

1.014*10-3

2.021*10-3

3.021*10-3

4.014*10-3

5.001*10-3

Рис. 9.1. Расчетные значения выходного напряжения, согласно функции преобразования ИП

Значения выходного тока в зависимости от температуры, полученные при моделировании (см. рис. 9.2, 9.3, 9.4, 9.5, 9.6, 9.7):

Iout(300)= 0.0004*10-3 А,

Iout(320)= 1.0138*10-3 А,

Iout(340)= 2.0204*10-3 А,

Iout(360)= 3.0205*10-3 А,

Iout(380)= 4.0140*10-3 А,

Iout(400)= 5.0008*10-3 А.

Рис. 9.2. Выходного, полученный при моделирования в общей схеме при температуре ИП 27 град С для tС = 300 С. (Transient-анализ MicroCAP, схема - KURS_ALL.ДЕЛЬТА.CIR)

Рис. 9.3. Выходного ток, полученный при моделирования в общей схеме при температуре ИП 27 град С для tС = 320 С. (Transient-анализ MicroCAP, схема - KURS_ALL.ДЕЛЬТА.CIR)

Рис. 9.4. Выходного ток, полученный при моделирования в общей схеме при температуре ИП 27 град С для tС = 340 С. (Transient-анализ MicroCAP, схема - KURS_ALL.ДЕЛЬТА.CIR)

Рис. 9.5. Выходного ток, полученный при моделирования в общей схеме при температуре ИП 27 град С для tС = 360 С. (Transient-анализ MicroCAP, схема - KURS_ALL.ДЕЛЬТА.CIR)

Рис. 9.6. Выходного ток, полученный при моделирования в общей схеме при температуре ИП 27 град С для tС = 380 С. (Transient-анализ MicroCAP, схема - KURS_ALL.ДЕЛЬТА.CIR)

Рис. 9.7. Выходного ток, полученный при моделирования в общей схеме при температуре ИП 27 град С для tС = 400 С. (Transient-анализ MicroCAP, схема - KURS_ALL.ДЕЛЬТА.CIR)

Рассчитаем абсолютные погрешности ИП для температур tC = 300, 320, 340, 360, 380, 400 град С:

DIout(300) = Uсмодел(300) - Uрасч(300) = -2.461*10-7 А, (9.1)

DIout(320) = Uсмодел(320) - Uрасч(320) = -4.947*10-8 А, (9.2)

DIout(340) = Uсмодел(340) - Uрасч(340) = -1.048*10-7 А, (9.3)

DIout(360) = Uсмодел(360) - Uрасч(360) = -1.122*10-7 А, (9.4)

DIout(380) = Uсмодел(380) - Uрасч(380) = -1.716*10-7 А, (9.5)

DIout(400) = Uсмодел(400) - Uрасч(400) = -3.83*10-7 А. (9.6)

Чтобы провести оценку суммарной основной погрешности ИП, рассчитаем приведенную погрешность для пяти равноотстоящих значений температуры (tC = -300, 320, 340, 360, 380, 400 град С) измеряемого диапазона:

 (9.7)

 (9.8)

 (9.9)

 (9.10)

 (9.11)

 (9.12)

С учетом линейности функции преобразования ИП, можно сделать вывод, что суммарная основная погрешность разработанного ИП не превышает допустимый предел (gдоп = 0.5%). Измерительный преобразователь соответствует заданному классу точности 0.5.

10. Расчет ИП на влияние температуры (расчет дополнительной погрешности ИП от влияния температуры окружающей среды)

Согласно ГОСТ 13384-93 (СНГ), допускаемая дополнительная погрешность преобразователей, вызванная изменением температуры окружающего воздуха от нормальной до любой температуры в пределах, установленных рабочими условиями применения, на каждые 10 град С для преобразователей класса точности 0.5 (gдоп=0.5%) не должна превышать 0.5 предела допускаемой основной погрешности, т.е. 0.25%.

С учетом того, что анализ схемы ИП проводился при 27 град С, определим с помощью Transient-анализа MicroCAP выходной сигнал ИП при изменении температуры ИП до крайних значений рабочего температурного диапазона ИП (0..60)град С. Расчет производится при максимальной температуре ТПС (Rt1=Rt2=12.472 Ом).

Значение выходного тока при температуре ИП 27 град С было определено в п.п. 6.6:

Iout_IP(400)_27 =5.001А.

Т.к. ТКС резисторов R19, R20 и R25 (типа С2-29В) в диапазоне температур (0..+20)град С составляет +-75E-6 [1/град С], а в диапазоне температур (+20..+60)град С составляет +-25E-6 [1/град С], определим модуль их эквивалентного линейного ТКС для температуры +60 град С:

TC(60) = 20*75+10-6/60 +40*25*10-6/60 = 4.16667*10-5

В текстовом окне MicroCAP изменяем модель резистора(R15, R16 и R22) "S2-29V+": .MODEL S2-29V+ RES (R=1 LOT=0.1% TC1=41.67E-6).

Проведем анализ для температуры ИП 60 град С (в меню Transient Analysis Limits задаем в поле параметра Temperature значение 60 (см. рис. 10.1)):

Iout_IP(400)_60 = 4.9715*10-3 A.

Определяем усредненную дополнительную погрешность от влияния температуры на ИП в диапазоне (27..60) град С:

d(27-60) =  % /10 град С (10.1)

Рис. 10.1. Анализ ИП в общей схеме при t=+60 0C.

Проведем анализ для температуры ИП 0 град С (см. рис. 10.2):

Iout_IP(400)_0 = 5.0235*10-3 A

Рис. 10.2. Анализ ИП в общей схеме при t=+0 0C.

Определяем усредненную дополнительную погрешность от влияния температуры на ИП в диапазоне (0..27) град С:

d(27-0) = %/град С (10.2)

Вывод: дополнительная погрешность от влияния температуры на каждые 10 град С рабочего диапазона ИП (0..60 град С) не превышает 0.5 предела допускаемой основной погрешности (0.25%).

. Расчет погрешности от влияния разброса компонентов

Чтобы учесть при моделировании допускаемое отклонение сопротивления ТПС (класса допуска A) от своего номинального значения при 0 град С, расчет погрешности от влияния разброса компонентов будем производить при минимальной температуре ТПС (Rt1=Rt2=10.6915 Ом). Зададим для Rt1 и Rt2 модель резистора "RTEMP" без ТКС, но с разбросом масштабного множителя сопротивления (R), равным 0.05%.

MODEL RTEMP RES (R=1 LOT=0.1%)

Разброс пассивных компонентов схемы ИП задавался для моделей резисторов и конденсаторов в соответствии с их процентным допуском при помощи ключевого слова LOT.

Для того, чтобы провести статистический анализ влияния разброса пассивных компонентов на выходную характеристику ИП в MicroCAP, необходимо выполнить следующие шаги.

. Запустить Transient-analyse.

. В меню Monte Carlo - Options задать 10 запусков (Number of Runs), выбрать закон распределения случайных величин - Worst Case (худший случай), включить статус режима (On).

. Запустить Transient-analyse (выбрать Run из верхнего меню). Выполнится 10 запусков анализа с вариацией элементов в пределах заданного разброса. После завершения анализа значения выходного тока можно узнать, нажимая на клавиши вертикального перемещения курсора.

Для исследуемой схемы были получены следующие результаты (в момент времени 2.5 с от подачи входных сигналов (см. рис. 11):

Iout_1 = -0.0009*10-3 A_2 = -0.0144*10-3 B_3 = -0.0160*10-3 B_4 = 0.0220*10-3 B_5 = -0.0135*10-3 B_6 = 0.0066*10-3 B_7 = -0.0017*10-3 B_8 = 0.0005*10-3 B_9 = -0.0082*10-3 B_10 = 0.0105*10-3 B

Рис. 11.1. Анализ общей схемы на влияние разброса компонентов

Соответствующие приведенные погрешности составят:

% (10.3)

% (10.4)

% (10.5)

% (10.6)

% (10.7)

% (10.8)

% (10.9)

% (10.10)

% (10.11)

% (10.12)

Проведенная серия экспериментов показывает, что ни в одном случаев из 10 вариаций номиналов пассивных компонентов схемы ИП основная погрешность преобразования не превысила допустимый предел (доп = 0.5%). Таким образом, можно сделать вывод, что измерительный преобразователь соответствует заданному классу точности 0.5.

Для получения более полной картины влияния разброса номиналов пассивных компонентов на выходную характеристику ИП нужно обработать большее количество экспериментов (увеличить число запусков в меню Monte Carlo - Options).

В том реальном случае, если разброс номиналов пассивных компонентов приведет к > доп, необходимо будет пересмотреть процентный допуск применяемых пассивных элементов.

Проведенная серия экспериментов показывает, что ни в одном случаев из 10 вариаций номиналов пассивных компонентов схемы ИП основная погрешность преобразования не превысила допустимый предел (gдоп=0.5%).

Расчёт мощности ИП

Данная схема содержит восемь операционных усилителей мощностью по 120мВт, а также один источник опорного напряжения, мощность которого составляет 650мВт. Таким образом, данная схема ИП потребляет:

P=120мВт*8+650мВт

Р=1610мВт

Заключение

В курсовой работе был спроектирован и смоделирован в системе MICRO-CAP ЭВМ измерительный преобразователь на основе термопреобразователя сопротивления.

Данное устройство обладает следующими характеристиками:

. Диапазон измеряемых температур: 300….400 oC

. Рабочий диапазон температуры: 0….60 oC

. Материал из которого изготовливается ТПС: Pt

. Тип выходного сигнала: ток

. Диапазон выходного сигнала: 0…5 мА

. Класс точности ИП: 0.5%

. Дополнительная погрешность ИП: не более 0.125

Данный ИП имеет возможность подстройки смещения и крутизны выходной характеристики, что говорит о возможности использования элементов с большим процентным допуском разброса номиналов.

Область применения данного ИП довольна широка, он может применяться везде, где необходимо измерение температуры данного диапазона, с вышеописанной точностью измерения.

Список используемой литературы.

1.   ГОСТ 6651-94.

2.   Программа моделирования электронных схем MicroCap.

3.   Резисторы: Справочник. Под ред. И.И. Четверткова и Н.Я. Четвертковы - 2-е изд., перераб. и доп. М.: Радио и Связь, 1991 г.

4.   Цифровые и аналоговые интегральные микросхемы. Справочник. Под ред. С.В. Якубовского. М.

5.   Интегральные схемы: Операционные усилители. Справочник, том 1. - М.: Физмат, 1993 г.

6.   Пейтон А., Волш В. Аналоговая электроника на операционных усилителях. Практическое руководство, пер. с англ., М.: Бином, 1994 г.

7.   Гутников В.С. Интегральная электроника в измерительных устройствах.-2-е изд., перераб. и доп.-Л.: Энергоиздат, 1988 г.

8.   Хоровиц П., Хилл У. Искуство схемотехники. В 3-х томах. Пер с англ.- М.: Мир, 1993 г.

9.   Шило В.Л. Линейные интегральные схемы в радиоэлектронной аппаратуре. - 2-е издание, перераб. и доп. - М.: Сов. радио, 1979 г.

Приложение 1

Перечень элементов

Поз.

Наименование

Кол.

Примеч.


Микросхемы



DA1-DA8

OU-07E

8



Конденсаторы



С1

К 71-4 169нФ ± 5% 250В

1


С2

К 71-4 681нФ ± 5% 250В

1



Резисторы



R1,R2,R3.R4,R6, R7,R26,R29

С5 -53Ф - 0,125 - 10кОм±0,05%

8


R5

С5 -53Ф - 0,125 - 5кОм±0,05%

1

 

R8, R9

С5 -53Ф - 0,125 - 0.988кОм±0,05%

2


R10, R11

С5 -53Ф - 0,125 - 7.77кОм±0,05%

2


R12,R18

С5 -53Ф - 0,125 - 100Ом±0,05%

2


R13

С5 -53Ф - 0,125 - 2кОм±0,05%

1


R14

С5 -53Ф - 0,125 - 12кОм±0,005%

1


R15, R16

С5 -54Ф - 0,125 - 665кОм±0,01%

2


R17,R21

С5 -53B - 0,125 - 1,2кОм±0,05%

2


R19

С2 -29B - 0,125 - 330кОм±0,1%

1


R20

С2 -29B - 0,125 - 657кОм±0,1%

1


R22

СП5 -40 - 0,5 - 470Ом±10%

1

подстроечный

R23

С5 -53B - 0,125 - 1,6кОм±0,05%

1


R24

СП5 -40 - 0,5 - 1кОм±10%

1

подстроечный  й

R25

С2 -29B - 0,125 - 706Ом±0,1%

1


R27

С5 -53B - 0,125 - 4,02кОм±0,05%

1


R28,R32

С5 -53Ф - 0,125 - 200Ом±0,05%

2


R30, R31

С5 -53Ф - 0,125 - 1кОм±0,05%

2



Похожие работы на - Моделирование в системе MICRO-CAP измерительных преобразователей на основе датчиков температуры

 

Не нашли материал для своей работы?
Поможем написать уникальную работу
Без плагиата!
Без нейросетей!