Реле тока и напряжения, промежуточные реле, реле времени

  • Вид работы:
    Лекция
  • Предмет:
    Физика
  • Язык:
    Русский
    ,
    Формат файла:
    MS Word
    540,79 Кб
  • Опубликовано:
    2013-07-27
Вы можете узнать стоимость помощи в написании студенческой работы.
Помощь в написании работы, которую точно примут!

Реле тока и напряжения, промежуточные реле, реле времени














Лекция

Реле тока и напряжения, промежуточные реле, реле времени

Реле - это автоматические устройства, реагирующие на изменение контролируемой ими величины (или направления) какого - либо параметра и срабатывающие, когда значение этого параметра отклоняется от наперёд заданного значения (уставки) этого параметра.

Релейная защита состоит из ряда самостоятельных элементов (реле), связанных определенным образом. На вход реле может быть подан непрерывный или дискретный сигнал (ток, напряжение, давление газов, температура и т. п.). На выходе же сигнал появится только в том случае, когда входной сигнал удовлетворяет определенным, наперед заданным условиям (достигает уставки срабатывания).

Для построения электромагнитных реле используется следующие электромеханические системы:

с втягивающим якорем;

с поворотным якорем;

с поперечным движением якоря.

Действие таких реле основано основано на притяжении стального подвижного якоря к электромагниту, по обмотке которого протекает ток Ip. При этом возникает магнитный поток Ф, замыкающийся через магнитопровод 1, якорь, воздушный зазор b. Он создаёт электромагнитную силу Fэ, стремящуюся притянуть якорь реле к электромагниту, чему препятствует пружина (тормозное усилие Fт) и сила трения в осях:

2 =k' I2 р  ,                                   (5.1.)         

где к и к' - коэффициенты пропорциональности.

Реле можно разделить на следующие функциональные элементы:

Воспринимающий орган (вход) электромеханических реле выполнен в виде катушки электромагнитного, индукционного, лектродинамического, индукционно-динамического или магнитоэлектрического механизма.

Исполнительный орган (выход) выполняется в виде электрических контактов. У электронных реле входной сигнал подается на первичные катушки (обмотки) магнитных сердечников с прямоугольной петлей гистерезиса, на полупроводниковые схемы сравнения электрических величин или на управляющие электроды активных полупроводниковых элементов (транзисторов, тиристоров, интегральных микросхем).

Исполнительный орган может быть выполнен в виде контактов электромагнитных, магнитоэлектрических, поляризованных реле или магнитоуправляемых контактов - герконов, либо с помощью бесконтактных элементов - транзисторов и тиристоров. При срабатывании реле с контактами последние замыкаются или размыкаются. В случае срабатывания бесконтактных реле меняется скачком выходной сигнал, например, ток в цепи или напряжение.

По назначению реле подразделяют на измерительные (основные) и логические (вспомогательные). Измерительные реле контролируют режим работы защищаемого объекта.

По роду контролируемой величины их подразделяют на реле тока, напряжения, направления мощности, сопротивления и т. п. Реле могут контролировать и неэлектрические величины, например, температуру масла трансформаторов (температурные реле), давление газов (газовые реле) и т.п. К измерительным реле предъявляют повышенные требования по чувствительности, точности работы, коэффициенту возврата, собственному потреблению.

Логические (указательные) реле действуют по команде измерительных и используются в логической части схемы. К ним относятся реле времени (служат для замедления действия защиты), промежуточные реле (служат для передачи действия основных реле к отключающему механизму выключателя, для размножения сигнала на несколько цепей, для усиления мощности сигнала основных реле) и указательные реле (служат для сигнализации и фиксации действия защиты). В электронных, микроэлектронных и микропроцессорных (цифровых) реле (защитах) измерительные и логические органы объединены конструктивно или программно.

По способу включения воспринимающего органа измерительные реле делят на первичные и вторичные. Катушки первичных реле включают непосредственно в защищаемую цепь, катушки вторичных реле включают во вторичные обмотки измерительных трансформаторов.

По способу воздействия на объект управления различают реле прямого и косвенного действия.

Реле прямого действия имеют подвижную систему, механически связанную с отключающим механизмом выключателя.

Реле косвенного действия имеют контакты (или бесконтактный ключ), включенные в цепь катушки механизма отключения выключателя. Для питания этой катушки необходим источник оперативного постоянного или переменного тока.

Первичные реле прямого действия не нуждаются в измерительных трансформаторах и источнике оперативного тока. Однако в установках высокого напряжения они требуют усиленной изоляции, оказываются громоздкими и имеют низкую чувствительность. Такие реле находят применение, главным образом, в установках с напряжением менее 1000 В. В системах электроснабжения тяги на железных дорогах, метро, на городском электрическом транспорте постоянного тока в качестве коммутационных аппаратов на тяговых подстанциях и постах секционирования используются поляризованные быстродействующие выключатели (АБ 2/4, ВАБ 43 и др.). В их конструкции объединены реле максимального тока прямого действия и коммутационный аппарат.

Вторичные реле прямого действия более компактны и имеют более высокую чувствительность. Для них не требуется источник оперативного тока. Катушка 1 такого реле (рис. 5.1) подключена к вторичной обмотке трансформатора тока ТА. При увеличении тока в реле до уставки срабатывания, якорь 2 электромагнита отключения УАТ преодолевает натяжение пружины 5 и бойком 3 ударяет по защелке 4. Защелка освобождает механизм привода выключателя Q и пружина G его отключает, Исполнительный орган реле прямого действия, непосредственно связанный с механизмом отключения выключателя Q, должен совершать при отключении существенную механическую работу. Поэтому такие реле потребляют при срабатывании большую мощность и имеют значительные погрешности. Вторичные реле прямого действия применяют в защитах мало ответственных линий 6-35 кВ, выключатели которых оборудованы приводами ВМП-10П, ПП-61-К, ПП-67, УПГП, ППМ-10 и др.

Рис.5.1 Схема подключения реле прямого действия

Наибольшее распространение в релейной защите получили вторичные реле косвенного действия (рис.5.2). При достижении током в катушке реле КА значения уставки срабатывания, его контакты замыкаются и включают в цепь оперативного тока катушку 1 электромагнита отключения YAТ. Сердечник последнего преодолевает натяжение пружины 2 и ударяет по защелке 4. Выключатель Q отключается. Ток во вторичной обмотке трансформатора тока ТА исчезает и реле КА возвращается в исходное состояние его контакты размыкаются.

Рис.5.2 Схема подключения вторичного реле косвенного действия

реле ток напряжение якорь

Чтобы эти маломощные контакты не повреждались электрической дугой при отключении активно-индуктивной цепи электромагнита YAТ, в цепь катушки 1 включены вспомогательные контакты 4 выключателя. Эти контакты механически связаны с основными контактами выключателя Q и повторяют его положение, они достаточно мощные и отключаются раньше контактов реле КА.

Параметры вторичных реле косвенного действия не зависят от параметров защищаемого элемента и конструкции привода выключателя. Их исполнительные органы (контакты или бесконтактные ключи) не требуют такой большой мощности для срабатывания, как у реле прямого действия. Они более компактны и просты по конструкции, имеют высокую чувствительность, незначительные погрешности и легко регулируются.

По конструкции и принципу действия реле делят на электромеханические, электронные (полупроводниковые) и реле с использованием насыщающихся магнитных элементов. Наибольшее распространение получили электромеханические реле, выполняемые на основе электро-магнитных, индукционных, поляризованных и магнитоэлектрических систем. Однако Они обладают рядом недостатков, например, значитель-ным собственным потреблением, недостаточной надежностью контактов, невысоким быстродействием и т.д.

В последние годы все большее применение находят полупроводниковые реле с использованием диодов, транзисторов, тиристоров, оптронов, а также интегральных микросхем.

По числу подведенных электрических величин различают реле, реагирующие:

на одну электрическую величину - ток или напряжение (реле тока, реле напряжения);

на две электрические величины - ток и напряжение, или два напряжения, сформированных из тока и напряжения сети (реле направления мощности, реле сопротивления);

на три и более электрические величины, сформированные из тока и напряжения сети (трехфазные реле мощности, реле сопротивления со сложными характеристиками и т. п.).

У каждого реле воспринимающий орган характеризуется номинальными током, напряжением, частотой и пределами регулирования уставки срабатывания. Пусть к реле подводится некоторая электрическая величина А (ток, напряжение). Максимальное реле срабатывает, если эта величина станет больше определенного значения Аср (т.е. А > Aср), которое называется уставкой срабатывания. Возврат максимального реле в исходное состояние происходит, если величина А станет ниже определенного значения Авр (т.е. А < Авр), называемого параметром возврата. Минимальное реле срабатывает, если А < Аср, и возвращается в исходное состояние при А > Авр.

Коэффициентом возврата Кв называется отношение параметра возврата к параметру срабатывания:

Кв=Авр/Аср                                             (5.2)

Для максимальных реле Кв < 1, для минимальных реле Кв > 1. У измерительных реле стремятся иметь коэффициент возврата близким к единице - это повышает чувствительность защиты. Для электромеханических реле тока и напряжения он равен 0,8 - 0,85, для электронных-0,9 - 0,98.

Логические реле управляются измерительными. Напряжение на их воспринимающем органе появляется и исчезает скачком. Поэтому они не обладают высокой чувствительностью, а их коэффициент возврата равен 0,3-0,5.

Время срабатывания электромеханических реле тем меньше, чем больше контролируемая величина А отличается от А. Для максимальных реле тока, например, время срабатывания при 1,2Iср равно 0,1 с, а при 3Iср равно 0,03 с. У электронных реле время срабатывания меньше и слабо зависит от превышения уставки срабатывания.

Воспринимающий орган реле характеризуется нагревостойкостью, т.е. значениями тока или напряжения, которые допускаются длительно или кратковременно. Важно и значение мощности, которую реле потребляет во входных цепях переменного тока и напряжения и в цепи оперативного (постоянного или переменного) напряжения питания (собственное потребление). Эта мощность определяется как произведение тока на напряжение на соответствующих зажимах реле. Электромеханические реле в зависимости от конструкции потребляют в цепях тока 0,5 - 5 ВА и в цепях напряжения 1 - 40 ВА. Электронные реле в цепях тока и напряжения имеют собственное потребление на порядок ниже. В цепи оперативного питания они потребляют 3 -10 ВА.

Контактная система электромеханических реле и выходной орган электронных реле характеризуются числом контактов (выходов), их нормальным положением и коммутационной способностью.

Промежуточные реле имеют до десятка мощных контактов. У измерительных реле число контактов, их масса, а следовательно, и коммутационная способность невелики. Это обусловлено необходимостью обеспечить высокую чувствительность реле и близкий к единице коэффициент возврата. Обычно они имеют 1 - 2 контакта, рассчитанных на коммутацию токов не более 2 А. Нормальным является положение контактов при обесточенной катушке электромеханического реле или, в общем случае, при отсутствии сигнала на входе реле.

Различают контакты, работающие на замыкание (замыкающие контакты) и на размыкание цепи (размыкающие контакты). При подаче в катушку реле тока большего, чем ток срабатывания, замыкающие контакты замыкаются, а размыкающие-размыкаются. Для бесконтактных реле выходной сигнал характеризуется уровнями 0 и 1, соответствующими замкнутому и разомкнутому положениям контактов.

Коммутационная способность контактов характеризуется мощностью, при которой обеспечивается замыкание и размыкание контактов.        Эта мощность определяется как произведение напряжения питания коммутируемой цепи на ток, проходящий по контактам при условии, что напряжение и ток не превышают допустимых значений.

а) Электромеханические реле, реагирующие на одну электрическую величину.

На вход большого числа реле подается только одна электрическая величина-напряжение или ток. Эта величина сравнивается, как правило, с некоторым эталоном, например, механическим моментом пружины или стабилизированным напряжением. Для этого подводимая электрическая величина должна быть предварительно преобразована в величину, однородную эталону, в данном случае-в механический момент или напряжение постоянного тока.

Электромагнитные реле. Среди реле, к которым подводится одна электрическая величина, наибольшее распространение получили электромагнитные (реле тока, напряжения, промежуточные реле, реле времени). Они имеют разомкнутый магнитопровод 1 (рис. 5.3), на котором размещена обмотка 2 с числом витков wp и подвижной стальной якорь 3, удерживаемый в крайнем положении противодействующей пружиной 4.

Рис.5.3 Принцип работы электромагнитного реле

На якоре имеется изоляционная колодка 5. На ней установлены подвижные контакты 6, которые при перемещении якоря замыкаются с неподвижными контактами 7. Ток Iр в обмотке реле создает намагничивающую силу Ipwp, под действием которой в магнитопроводе возникает магнитный поток Ф. Этот магнитный поток создает в зазоре между якорем и магнитопроводом электромагнитную силу F3, которая стремится притянуть якорь к магнитопроводу.

Электромагнитная сила для равномерного поля в зазоре определяется формулой Максвелла, Н:

э= B2S/(2μ0),                                            (5.3)

где В-магнитная индукция в зазоре, Тл; S-сечение полюсов, м2; μ0 - магнитная проницаемость воздушного зазора, Гн/м.

Учитывая, что магнитный поток Ф=BS, получим

   (5.4)

где к-постоянная. Магнитный поток и ток Iр связаны соотношением Ф = Iрwр/Rμ, где Rμ - магнитное сопротивление цепи, по которой замыкается магнитный поток. При изменении положения якоря изменяется зазор b, а, следовательно, и магнитное сопротивление Rμ. Поэтому в процессе притяжения якоря электромагнитная сила FЭ увеличивается.

Регулирование тока срабатывания осуществляют, изменяя тормозной момент Мт путем регулировки натяжения пружины и изменения числа витков wp с помощью отпаек. В электромагнитных реле направление силы FЭ не зависит от полярности тока. Поэтому электромагнитные реле возможно выполнять для цепей как постоянного, так и переменного тока.

Если по обмотке реле проходит переменный ток, то мгновенное значение вращающего момента имеет постоянную составляющую и переменную составляющую, изменяющуюся с двойной частотой. Их сумма образует результирующий вращающий момент, который является пульсирующим. Тормозной момент Мт пружины имеет неизменное значение. В моменты, когда Мэ > Mт якорь стремится притянуться, а в моменты, когдаМэ < Мт-отпасть. Притянутый якорь непрерывно вибрирует, вызывая также вибрацию контактов при срабатывании. Вибрация контактов приводит к их подгоранию. Нечеткое замыкание контактов может привести к отказу срабатывания защиты.

Для уменьшения вибрации контактов увеличивают момент инерции якоря или осуществляют расщепление магнитного потока обмотки на две составляющих, сдвинутых по фазе. Однако эти меры увеличивают время срабатывания и потребление реле.

Реле тока. Наиболее распространенным видом электромагнитных реле тока являются реле серии РТ-40. Если такое реле выполняется в унифицированной оболочке, то ему присваивается шифр РТ-140.


Рис. 5.4 Схема, поясняющая устройство реле тока РТ-40

На магнитопроводе 1 (рис. 5.4) серийных реле тока РТ-40 (и реле напряжения РН-50) размещены две полуобмотки 2. Стальной якорь 3 укреплен на осях 8 и 8' и может поворачиваться вокруг них. В крайнем положении он удерживается спиральной противодействующей пружиной 4. На якоре с помощью изоляционной колодки установлены подвижные контакты 6, которые при повороте якоря замыкаются с неподвижными контактами 7. Уставку срабатывания регулируют, соединяя полуобмотки 2 последовательно или параллельно и изменяя натяжение пружины 4 при помощи поводка 5. Коэффициент возврата 0,8-0,85, время срабатывания при токе 3I равно 0,03 с, потребляемая мощность реле тока 0,5 ВА. Разрывная мощность контактов в цепи постоянного тока 60 Вт, в цепи переменного тока-300 ВА. Обмотки реле тока рассчитаны на длительное протекание тока вторичных цепей трансформаторов тока.

Для разных типов максимальный ток уставки имеет величину от 0,2 А до 200 А. Погрешность тока срабатывания по отношению к уставке не превышает ± 5%. Время срабатывания реле не более 0,1 с при токе, равном 1,2 тока срабатывания и не более 0,03 с при токе в три раза большем тока срабатывания (уставки). Время возврата не более 0,035 с. Реле имеет один замыкающий и один размыкающий контакты, рассчитанные на ток до 2 А, способные коммутировать нагрузку переменного тока (250 В, cosφ = 0,5) мощностью до 300 ВА и постоянного тока (250 В) до 60 Вт. Коммутационная износостойкость 2000 циклов.

Реле напряжения. Конструкции реле напряжения РН-50 и реле тока РТ-40 в основном аналогичны. Реле напряжения в унифицированной оболочке имеют марку РН-150. Катушки реле напряжения рассчитаны на длительное одключение к цепям, напряжение которых соответствует номинальному напряжению реле. Механический гаситель колебаний отсутствует.

б) Промежуточные реле

Если требуется коммутировать несколько цепей контактами с большой разрывной способностью, то применяют промежуточные реле, обмотка которых получает питание через маломощные контакты измерительных реле. В качестве примера рассмотрим конструкцию промежуточного реле РП-23 (рис. 5.5), выполняемого для работы на постоянном токе.

Рис.5.5 Промежуточное реле РП-23

Здесь: 1- обмотка реле; 2- магнитопровод; 3- якорь; 4- хвостовик якоря; 5- упор; 6- неподвижные контакты; 7- подвижные контакты; 8- возвратная пружина; 9- цоколь; 10- регулировочные пластины; 11- кожух.

Обмотка реле 1 размещается на сердечнике магнитопровода 2 с шарнирно закрепленным якорем 3. Хвостовик 4 якоря механически связан с подвижной контактной системой 7. Реле имеет неподвижные контакты 6, возвратную пружину 8, упор 5, регулировочные пластины 10. Основанием служит цоколь 9, закрывается реле кожухом 11. При подаче на обмотку реле напряжения якорь опускается и хвостовиком 4 перемещает контактную систему.

Промежуточные реле должны надежно срабатывать при снижении напряжения питания до 0,7 номинального. У них низкий коэффициент возврата: 0,1 - 0,4. Потребляемая мощность при номинальном напряжении 6-8 Вт, время срабатывания 0,06 с. Имеются и более быстродействующие промежуточные реле со временем действия до 0,01 с, например серии РП-220, а также реле с замедлением на срабатывание или возврат до 0,12 с, например серии РП-250.

Более совершенными, с меньшим собственным потреблением, промежуточные реле переменного тока получаются при использовании электромагнитных реле постоянного тока, включенных через полупроводниковые выпрямители, например типа РП-321Т, РП-341.

В устройствах релейной защиты и автоматики в качестве измерительных и, особенно, логических начинают применять реле с магнитоуправляемыми контактами (герконами).

Геркон (рис.5.6)состоит из стеклянной колбочки 2, внутрь которой впаяны контакты 3 из пружинящего ферромагнитного материала.

Рис.5.6 Геркон

В колбе создается разрежение. Геркон помещается в катушку 1. Если пропустить по ней ток, то под действием магнитного поля контакты 3 замкнутся. Герконы обладают высоким быстродействием (0,5-2 мс), малым собственным потреблением (20-100 мВт) и высокой надежностью (107-108 переключений). Коммутируемый ток 0,2 - 1 А при напряжении 30-110 В, коэффициент возврата 0,3-0,6.

Для цепей постоянного тока применяют промежуточные герконовые реле РПГ-4 с числом замыкающих контактов от 2 до 6 и РПГ-14, содержащем до трех замыкающих и трех переключающих контактов.

Разработаны силовые герконы (герсиконы) на ток до 6,3 А при напряжении до 380 В с коммутируемой мощностью 2400 ВА, а также высоковольтные герконы на напряжение 5 и 10 кВ с коммутируемой мощностью 50 Вт. На основе герсиконов выпускаются контакторы типа КМГ13-19, КМП 4-19 и др.

Миниатюрные герконовые реле серии РЭС-42... РЭС-46, РЭС-55 и др. предназначены для впаивания в платы и модули совместно с электронными и микроэлектронными схемами.

в)Реле времени. Для создания регулируемой выдержки времени применяют реле времени. В электромагнитном реле времени ЭВ-100 или ЭВ-200 на катушку 1 (рис. 5.7) подается напряжение. При этом якорь 2 втягивается и сжимает возвратную пружину. 3, освобождая палец 4, который упирался в верхнюю часть якоря 2. Под воздействием ведущей пружины 5 начинает вращаться зубчатый сектор 6, укрепленный на оси 7. Сектор 6 находится в зацеплении с шестерней 8. На одном валу с шестерней 8 расположена контактная траверса 9. Таким образом, вращение зубчатого сектора 6 вызывает вращение траверсы 9. Для того, чтобы она вращалась с постоянной угловой частотой, используется часовой механизм с храповой пружиной. При вращении шестерни 8 происходит сцепление ее вала с ведущей шестерней 10 с помощью фрикционного устройства 11, расположенного на оси 12.

Рис. 5.7 Схема, поясняющая устройство электромагнитного реле времени

Часовой механизм (детали 13,14,15) связан с ведущей шестерней 10 через трибку 16 и промежуточные шестерни 17,18.

Поскольку движение траверсы 9 осуществляется с постоянной угловой частотой, то выдержка времени от момента подачи напряжения на катушку 1 до замыкания подвижного контакта 19 (находящегося на траверсе 9) с неподвижными контактами 20 или проскальзывающими контактами 21 зависит от пути, который проходит траверса 9. Изменение уставки осуществляют, перемещая траверсу по шкале реле. Реле имеет и контакты мгновенного действия 22, переключающиеся при втягивании якоря 2.

Реле времени ЭВ-100 выпускают для работы на постоянном оперативном токе, реле времени ЭВ-200 - на переменном. Различные модификации реле времени позволяют устанавливать выдержку времени от 0,1 до 20 с. Более надежным для цепей с переменным оперативным током является реле времени серии РВМ с синхронным микродвигателем.

г)Указательные реле. Указательные реле служат для индикации о срабатывании, возврате или несрабатывании отдельных устройств релейной защиты и автоматики. Чаще всего применяются указательные реле, обмотки которых включаются последовательно с обмотками того аппарата, действие которого контролируется. При протекании тока по обмоткам этого аппарата, например, электромагнита отключения YAT высоковольтного выключателя, он протекает также и по обмотке указанного реле, которое при этом срабатывает. 

д)Индукционные реле.          К обмоткам такого реле подводится переменная электрическая величина (ток, напряжение). Конструкция индукционных реле не проще, а время действия существенно больше, чем у реле электромагнитных. Поэтому применение индукционных реле с одной подведенной величиной целесообразно только в том случае, если время срабатывания должно зависеть от кратности превышения током в обмотке величины уставки срабатывания.

Рис.5.8 Схема, поясняющая устройство индукционного реле

Индукционное реле тока (рис. 5.8) состоит из электромагнита 1, на верхнем и нижнем полюсах которого имеются короткозамкнутые витки 3. На сердечнике электромагнита расположена обмотка 2 с ответвлениями для регулирования тока срабатывания. Алюминиевый диск 4 свободно входит в зазор между полюсами электромагнита 1. Ось этого диска укреплена в подшипниках. При токе в обмотке 2, равном 0,1-0,2 от тока срабатывания индукционного элемента, диск 4 приходит во вращение. Вращающий момент создается благодаря взаимодействию изменяющихся во времени магнитных потоков в зазоре между полюсами с токами в диске.

Известно, что для получения вращающего момента на диске необходимо иметь по крайней мере два магнитных потока, смещенных в пространстве и сдвинутых по фазе. Эти условия создаются благодаря тому, что часть сечения верхнего и нижнего полюсов магнитопровода 1 охвачена короткозамкнутыми витками 3. Поэтому суммарный магнитный поток Фр, созданный током Iр в обмотке 2 делится в полюсах на два потока Фр1, и Фр2, смещенных в пространстве. Поток Фр1 проходит через часть полюсов, охваченную короткозамкнутыми витками 3, поток Фр2 проходит через остальную часть полюсов. Под влиянием магнитного потока, пронизывающего короткозамкнутый виток, в нем возникает ток Iк.Этот ток создает магнитный поток Фк,. Из-под сечения полюса, охваченного витком, выходит результирующий магнитный поток ФI = Фр1 +Фк1. Из-под остальной части полюса выходит поток ФII = Фр2 -Фк2 (Фк2 меньше Фк1 вследствие полей рассеивания). Оба потока пронизывают диск 4 и индуктируют в нем вихревые токи.

Рис.5.9 Векторная диаграмма индукционного реле

Э. д. с. Ек индуктированная в короткозамкнутом витке потоком ФI,отстает от него на угол 90°(рис. 5.9). Ток Iк в витке отстает от Ек на небольшой угол, так как индуктивность витка невелика. Пренебрегая потерями на намагничивание, вектор магнитного потока Фк1 принимаем совпадающим с вектором тока Iк. Вектор ФР1 находим из условия Фр1 =ФI-Фк1. Вектор Фр2 совпадает по направлению с вектором Фр1. Вектор ФII находится из условия ФII = Фр2 -ФК2.          Из векторной диаграммы видно, что магнитные потоки ФI и ФII, пронизывающие диск, сдвинуты на yгoл ψ. Кроме того, эти потоки разнесены и в пространстве. Каждый из них наводит в диске вихревые токи. Взаимодействие между магнитным потоком ФI и вихревым током, наведенным в диске магнитным потоком ФII, а также взаимодействие между магнитным потоком ФII и вихревым током в диске, наведенным магнитным потоком ФI, создает электромаг-нитную силу Fэ, действующую на диск:

э=к′fФIФII sinψ,                                                 (5.5)          

где f-частота; к′- постоянный коэффициент.

Электромагнитный момент, действующий на диск, равен произведению электромагнитной силы на расстояние от точки ее приложения до оси диска. Полагая это расстояние, а также частоту неизменными, получаем:

Мэ=кФIФII sinψ          (5.6) 

Поскольку оба магнитных потока пропорциональны току в обмотке 2 реле, то выражение (5.5) можно представить в виде:

Мэ = сIр2                     (5.7)

На вращающий диск действует также тормозной момент Мт, который складывается из момента трения в подшипниках, противодействующего момента спиральной пружины 8, тормозных моментов от э. д. с. резания и от успокоительного магнита 5, момента инерции диска. Э. д. с. резания появляются в диске при его вращении, когда элементарные проводники пересекают магнитные поля ФI,ФII и успокоительного магнита. Эти э. д. с. наводят в диске токи, взаимодействие которых с вызвавшими их магнитными потоками создает моменты резания, направленные против направления вращения диска. Вращение диска происходит под влиянием избыточного вращающего момента Миз = Мэ - МT. Поворачиваясь под воздействием Миз диск замыкает подвижный контакт 6 с неподвижным 7. Чем больше Mиз, тем больше частота вращения диска и тем меньше время действия реле.

Регулирование тока срабатывания осуществляется изменением числа витков в обмотке с помощью отпаек. Укрепляя подвижной контакт 7 в различных точках неподвижной шкалы 9, при одном и том же токе срабатывания можно получить различное время действия реле.

Промышленность выпускает индукционные реле тока типа РТ-80 и РТ-90.

Такое реле является комбинированным, оно имеет индукционный и электромагнитный элементы с общей магнитной системой.

Рис. 5.10 Характеристики (t = Ip/Icp) реле тока

На рис. 5.10 приведена серия характеристик 1-5 реле, т. е зависимостей выдержки времени t от отношения (кратности) тока в реле Iр к току срабатывания Iср. Если ток в катушке реле достигнет значения (2 ÷ 8) Iср, то якорь 6 мгновенно повернется и замкнет контакты. В этом случае реле действует без выдержки времени. Уставку срабатывания индукционной системы регулируют изменением числа витков обмотки.

Использование индукционной и электромагнитной систем в реле РТ-80 и РТ-90 позволяет выполнить с помощью одного реле и токовую отсечку от коротких замыканий, и максимальную токовую защиту с выдержкой времени от перегрузки. Коэффициент возврата индукционного элемента 0,8. Недостатком реле является сложность конструкции и большое собственное потребление при срабатывании (10-30 ВА).

е)Полупроводниковые реле, реагирующие на одну электрическую величину.

Реле тока и напряжения. Схема простейшего универсального реле тока (напряжения) приведена на рис. 5.11.

Такое реле является составной частью защиты тяговой сети переменного тока. Реле присоединяют к трансформатору тока или напряжения через промежуточный трансформатор, как показано на рис.5.11.

Рис.5.11 Схема полупроводникового реле тока (напряжения)

Уставка срабатывания регулируется потенциометром. Коэффициент возврата реле 0,9, время срабатывания 0,02-0,06 с.

Все большее применение в защитах находят интегральные микросхемы. В комплект многих типовых устройств релейной защиты входит измерительный орган тока (напряжения), выполненный в виде времяимпульсной схемы с операционными усилителями.

ж) Дифференциальные реле тока.В дифференциальных защитах систем электроснабжения широко применяются дифференциальные реле тока типа РНТ и ДЗТ с быстронасыщающимися трансформаторами тока (БНТ), ко вторичной рабочей обмотке W2 которых подключено выходное (вторичное) реле РТ-40. Имеются ряд первичных обмоток:

дифференциальная рабочая W р;

уравнительные Wур1 и W ур2;

короткозамкнутые Wк1 и Wк2.

тормозные (управления) Wт1 и Wт2 (для реле с торможением).

У всех обмоток (кроме вторичной) предусмотрено переключение числа витков для изменения уставок срабатывания реле.

В реле типа РНТ (РНТ-565и др.) используются БНТ без тормозных обмоток, а реле типа ДЗТ (ДЗТ-11 и др.) - с тормозными обмотками.

В дифференциальных реле БНТ служит для предотвращения срабатывания защиты от бросков намагничивающего тока, проходящего по дифференциальной цепи при включении силового трансформатора под напряжение, а также от увеличенных токов небаланса при переходных режимах, обусловленных внешними КЗ.

В реле с торможением (в отличие от простого дифференциального реле) ток срабатывания линейно возрастает при увеличении тока КЗ.

Трансформация периодической составляющей ухудшается и тем самым обеспечивается «недействие» защиты при переходных процессах (при внешних КЗ защита действовать не должна).

Тормозные обмотки в реле типа ДЗТ обеспечивают надёжную отстройку защиты от периодических токов небаланса при внешнем КЗ.

При КЗ в защищаемой зоне тормозные обмотки также загрубляют защиту, но не оказывает существенного влияния на отстройку от тока намагничивания. Реле типа ДЗТ по сравнению с реле РНТ имеют несколько худшую отстройку от токов небаланса с апериодической составляющей.

Реле типа ДЗТ применяются в тех случаях, когда отстройка от периодической сотавляющей тока при внешних к.з. приводит к недостаточному загрублению защиты при применении реле РНТ.

Таким образом, дифференциальные обмотки применяются для улучшения характеристик защиты БНТ в дифференциальных реле при переходных процессах, в том числе обеспечения нечувствительности к апериодической составляющей тока КЗ.

Характеристика БНТ - это зависимость выходного тока Iв от входного (первичного) тока в дифференциальной обмотке, т.е. Iв =ƒ (Iр). При синусоидальном токе Iр БНТ работает как обычный трансформатор тока. При КЗ апериодическая составляющая изменяет режим работы БНТ и насыщает его магнитопровод. При этом бросок тока намагничивания Iбр из-за апериодической составляющей полностью смещён относительно оси времени (имеет только положительное значение), поэтому и среднее значение ЭДС вторичной обмотки и ток Iв в реле намного меньше.

Изменять характеристику БНТ можно ещё путём изменения степени его намагничивания дополнительным током управления или током торможения Iт в тормозной обмотке. При этом зависимость Iр = ƒ (Iт) называется тормозной характеристикой.

з)Реле тока и напряжения на полупроводниковой неинтегральной и интегральной элементной базе.

Неинтегральная элементная база состоит из отдельных типовых полупроводниковых элементов: диодов, транзисторов, резисторов, конденсаторов и т.д. Такие устройства защиты в настоящее время не находят широкого применения.

В устройствах РЗ и А применяют в основном полупроводниковые интегральные микросхемы средней степени интеграции: триггеры, регистры, сумматоры, операционные усилители и т.д.

Основным элементом в этих устройствах является операционный усилитель (ОУ).

У таких реле в общем виде есть пять основных узлов:

узел измерения (УИ), содержащий измерительные преобразователи или датчики тока и напряжения;

узел формирования (УФ), который преобразует входные сигналы в специальные сформированные параметры, требуемые для реализации характеристики (после их сопоставления в узле сравнения);

узел сравнения (УС), служащий для дальнейшего преобразования сигналов в форму, удобную для сравнения, собственно сравнение и получения на выходе управляющего сигнала;

узел выхода (УВ) обеспечивает действие содержащего в нём электромеханического (выходного реле);

узел питания (УП) предназначен для получения от источников оперативного тока стабилизированных напряжений постоянного тока для питания интегральных микросхем и выходного реле.

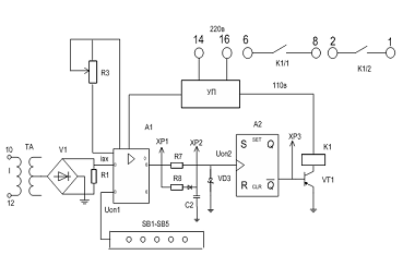
В качестве примера на рис.5.22 приведена упрощенная схема реле тока РСТ-13.

Работа схемы основана на сравнении входного выпрямленного напряжения, подаваемого на инвертирующий вход А1, с заданным опорным Uоп1 на неинвертирующем входе.

В зависимости от соотношения между этими напряжениями на выходе А1 появляются положительные или отрицательные импульсы напряжения. Это напряжение обуславливает заряд и разряд конденсатора С2, в результате на последнем образуется пилообразное напряжение А2,которое подаётся на инвертирующий вход триггера

Шмита А2 и сравнивается с опорным напряжением Uоп2.

Рис.5.22 Упрощенная схема реле тока РСТ-13

Напряжение на выходе А2 может быть как положительным так и отрицательным в зависимости от знаков и абсолютных значений сравниваемых напряжений.

В исходном состоянии на выходе А2 максимальное отрицательное напряжение. После срабатывания реле при коротких замыканиях операционный усилитель А2 переключается и на его выходе появляется положительное напряжение и срабатывает выходное реле К1.

В заключение представляем классификацию реле в графическом виде на рис.5.12. Реле можно классифицировать по различным признакам:

По назначению: измерительные (основные) и логические (вспомогательные).

Измерительные (основные):

по способу воздействия на объект управления (прямого и косвенного действия);

по роду контролируемой величины (тока, напряжения, сопротивления, мощности (направления мощности), частоты, фазовые, газовые, температурные);

Логические (вспомогательные):

указательные;

времени;

промежуточные.

Рис.5.12 Классификация реле.

По конструкции: электромеханические (электромагнитные, индукционные, магнитоэлектрические) и электронные (микропроцессорные, аналоговые или статические);

По роду тока (переменного и постоянного тока);

По количеству воздействующих параметров (реагирующие на одну или более электрические величины);

По способу включения в защищаемую цепь (первичные и вторичные);

По принципу действия (электрические и неэлектрические).

Основная номенклатура выпускаемых электромеханических реле следующая:

Токовые реле:

максимальные (РТ-40,140, РТ-80);

дифференциальные (РНТ-565, ДЗТ-11);

с повышенной чувствительностью (РТЗ-51);

обратной последовательности (РТФ-8,9).

статические (электронные) максимального тока (РСТ-11,12,13,14);

статические (электронные) дифференциальные (РСТ-15,16,23).

Реле напряжения:

минимального (РН-54) и максимального (РН-53) напряжения;

нулевой последовательности (РНН-57);

обратной последовательности (РНФ-1м);

статические (электронные) (РСН-11,12,18);

статические (электронные) максимального и минимального напряжения (РСН-14,15,16,17);

Реле времени:

электромагнитные (с часовым механизмом) (РВ-100,200, РВ- 01,РСВ-160,255);

сериесные (включаются непосредственно во вторичную цепь трансформатора тока) (РСВ-13);

статические (электронные) (РСВ-01-1, РСВ-14).

Реле мощности (направления мощности) подразделяются на реле:

электромагнитные (одостороннего и двухстороннего действия) (РБМ-170, РБМ-270);

статические (электронные) (РМ-11,12);

обратной последовательности (РМОП-2-1);

статической мощности (РСМ-13).

Реле частоты:

статической частоты (РСГ-11);

разности частот (РГР-11).

Реле фазовые:

сдвига фаз (РН-55);

сдвига фаз и контроля напряжения (РСНФ-12).

Реле промежуточные:

однопозиционные (серии РП);

двухпозиционные (РПВ 8,9,11,12);

повторного включения (РПВ-01,02)

статические (электронные РСВ).

Похожие работы на - Реле тока и напряжения, промежуточные реле, реле времени

 

Не нашли материал для своей работы?
Поможем написать уникальную работу
Без плагиата!
Без нейросетей!