Проект варочного котла сульфитной варки целлюлозы
Реферат
В данном курсовом проекте приведены результаты анализа существующих
конструкций варочных установок для периодической варки бисульфитной целлюлозы;
предложен проект варочного котла бисульфитной варки целлюлозы V=320 м3. В курсовом
проекте произведен расчет технологических и конструктивных параметров варочного
котла, приведена технология монтажа и указаны правила ремонта и эксплуатации, а
также имеется технико-экономическое обоснование выбранной конструкции.
Проект содержит: пояснительную записку из 46 страниц текста, 1 таблицу, 6
рисунков, 12 литературных источников и графическую часть из 2 листов формата
А1.
Содержание
Реферат
Введение
. Технико-экономическое обоснование
.1 Характеристика предприятия и
выпускаемой продукции
1.2 Обзор существующих конструкций
.3 Обоснование выбора конструкции
.4 Описание технологической схемы
. Расчет технологических параметров
.1 Определение объема котла
.2 Определение площади живого сечения циркуляционного сита
.3 Выбор циркуляционного насоса
3. Конструктивная часть
.1 Расчет корпуса варочного котла на
прочность
.2 Определение максимальных
напряжений, возникающих в стенках корпуса аппарата при его работе
3.3 Укрепление отверстия
3.4 Определение запаса прочности при
пробном давлении
.5 Определение допускаемого цикла
нагружения, ресурса корпуса аппарата
.6 Опоры аппаратов и их выбор
3.7
Расчет опорных колонн
.8
Колонны составного сечения
4. Правила ремонта и эксплуатации,
монтажа
Заключение
Список использованных источников
Введение
целлюлозный бумажный варочный котел
Целлюлозно-бумажная промышленность является одной из
стратегических и социально значимых отраслей для экономики России.
Важным фактором увеличения конкурентоспособности
продукции ЦБП является стабильно растущий спрос внутреннего и мирового рынка на
продукцию отрасли. Например, в странах Азии он достигает 5 % в год, в России 6
%.
Особенности ЦБП России:
1
Выгодное
географическое положение и большие неиспользуемые запасы сырья.
2
Развитие процесса
глобализации:
- формирование крупных объединений;
·
увеличение
влияния на рынках сбыта продукции ;
- увеличение возможности
инвестирования в развитие производства;
- концентрация производства, вертикальная интеграция
предприятий;
- диверсификация
производства.
1
Предприятия в
основном комплексные и градообразующие, несущие затраты социальной сферы.
2
Высокий износ
оборудования и устаревшие технологии.
3
Высокие
таможенные пошлины и налоги.
4
Инфляционные
процессы.
5
Низкая стоимость
древесного сырья, трудовых ресурсов и высокие затраты на энергию и транспорт.
6
При больших
потребностях в инвестициях - неблагоприятный инвестиционный климат.
7
Незначительное
потребление продукции на внутреннем рынке.
Сегодня всем понятно, что целлюлозно-бумажная
промышленность - это ключевая отрасль в развитии лесопромышленного комплекса.
Новые собственники инвестируют средства не только на модернизацию
целлюлозно-бумажных предприятий, но и на приобретение и развитие лесозаготовительных предприятий, обеспечивающих
переработчиков технологическим сырьем, а также предприятий, перерабатывающих
лесобумажную продукцию.
Однако темпы восстановления производственного
потенциала Российской ЦБП, его количественные и качественные параметры отстают
от мировых. В первую очередь это связано с состоянием оборудования, его
моральным и физическим износом. Сегодня отсутствуют конкретные данные по
физическому износу, можно только отметить, что за последний период этот
показатель несколько улучшился, в первую очередь не за счет существенного
обновления оборудования, а за счет выбытия устаревших мощностей (закрытие
Астраханского и Амурского ЦКК, Архангельского сульфитного завода, Балахнинского
сульфитного производства, ряда других сульфитно-целлюлозных производств). Об
общем состоянии и уровне концентрации мощностей говорят следующие данные:
По бумаге и картону:
- Россия -126
предприятий вырабатывают 5,5 млн.т.;
·
Финляндия - 42
предприятия вырабатывают 12,9 млн.т.;
·
Канада - 102
предприятия вырабатывают 19 млн.т.
По объективной оценке, основанной на анализе состояния
наших производственных мощностей, их ежегодное выбытие превышает 5 %, и
восстановление их уровня 1989 г. (наиболее благоприятного года) уже невозможно.
Сегодня наши предприятия поддерживают
конкурентоспособность своей продукции благодаря более дешевым сырью, рабочей
силе и некоторым другим составляющим себестоимости. В целом же себестоимость
продукции, вырабатываемой на наших предприятиях, за счет более высоких удельных
расходов воды, энергии, волокна, приблизительно на 10 % превышает нормы,
принятые в европейской практике.
В свете изложенного, в ближайшем обозримом периоде
наши усилия будут консолидированы, в основном, на модернизации мощностей,
увеличении экономической и экологической эффективности производств. Это
позволит поддерживать сложившиеся за последние годы темпы роста объемов производства
и экспорта, и удовлетворять растущие на 3-5 % в год потребности внутреннего
рынка в условиях относительной стабилизации экономики страны в целом.
Динамика объемов производства на 2006 год
прогнозированных с учетом загрузки существующих мощностей и наличия спроса
внутреннего рынка свидетельствует о том, что возможности наращивания объемов
производства на действующих предприятиях за счет интенсивных факторов
практически исчерпываются.
Дальнейшее развитие требует масштабной реконструкции
действующих предприятий, а также создания новых мощностей, что невозможно без
применения новейших технологий, современного оборудования, а, следовательно,
привлечения масштабных инвестиций.
Учитывая необходимость привлечения иностранного
капитала, прорабатывается возможность использования механизма привлечения
иностранных инвестиций под залог сырьевых ресурсов, без отчуждения и продажи
земельных участков.
Глобализация мировой экономики и ЦБП, как ее неотъемлемой части,
оказывает существенное влияние на ситуацию в этом секторе Российской экономики.
Позитивные тенденции в производственно-хозяйственной деятельности, устойчиво
сложившиеся в конце 1998 г., сохраняются в настоящее время.
1. Технико-экономическое обоснования выбранной конструкции
.1 Характеристика предприятия и выпускаемой продукции
На ООО «Енисейский ЦБК» на данный момент работает 11 основных
производств, это:
. биржа балансов;
. древесно-подготовительный цех;
. варочный цех №1;
. размольно-очистной цех;
. древесно-массный цех;
. бумажная фабрика;
. выгрузочно-окорочный цех;
. варочный цех№2;
. фабрика тарного картона;
. кислотный цех;
. химический цех.
Рассмотрим поподробнее каждое из них.
. Биржа балансов представляет собой «зимнее хранилище», площадью 150000 м3.
На бирже также имеются в наличии 2 кабельных крана ГП=20 т и длиной 5000 м -
фирмы «Бляйхерт»,1 козловой кран ГП=16 т, 1 гидролоток и 1 стол - слетер.
. Древесно-подготовительный цех предназначен для распиловки, окорки и
рубки щепы. В цехе имеются: 2 трехпильных слетера, 3 окорочных барабана, 2
рубильных машины МРН-150, 2 сортировки щепы СЩ-500, конвейеры.
. В варочном цехе №1 и цехе регенерации, соответственно, производят
целлюлозу, и регенирируют химикаты. Основным оборудованием в данном цехе
являются: 9 варочных котлов V=320
м3. (из которых в работе, на данный момент, находятся 3), 9
железобетонных сцеж с аппаратами Тунэ, емкости регенерации и бассейны.
. Основной работой размольно-очистного цеха является промывка,
сортировка, очистка и размол отходов. Оборудование в цехе: 4 центробежных
сучколовителя, 4 сортировки СЦ-2.6, 2 установки центриклинеров с трубками
ОК-02, 2 промывных фильтра БгВЧ-20, оборудование для переработки сучков и
отходов сортирования, бассейны.
. В древесно-массном цехе основной работой является процесс
дефибрирования древесины, а также сортирование, очистка и размол отходов.
Основное оборудование: 7 кольцевых дефибреров типа «Робертс», в работе из
которых 4, установка центриклинеров с трубками ОК-04, 4 сортировки СВ-2, 4
сортировки СЦ-2.6, оборудование для переработки отходов (рафинерной массы), 6
сгуст ителей СГБ-25, бассейны.
. Основным оборудованием на бумажной фабрике является: машина
бумагоделательная (высота - 4200 мм, скорость - 508 м/минуту), установка
центриклинеров с трубками ОК-04, продольно-резательный станок (высота -4200 мм,
скорость - 850м/минуту), транспортно-упаковочная линия, конвейеры уклада
бумаги, 4 узколовителя УЗ-13, вакуум-насосы, бассейны, гидроразбиватель ГРВ-02,
ролл Стадлера.
. Работа выгрузочно-окорочного цеха - распиловка, окорка и рубка щепы.
Основным оборудованием данного цеха является: эстакада на 8 мостовых кранов
ГП=25 т длиной - 32 м, 2 стола-слетера, 2 окорочных барабана КБ-60, 2
рубительных машины МРА-300, система пневмотранспорта, конвейеры.
. В варочном цехе № 2 и цехе регенерации, соответственно, производят
полуцеллюлозу, и регенерируют химикаты. Основное оборудование: 6 варочных
котлов V=300 м3, 6 выдувных
резервуаров V=800 м3, промывная
установка, бассейны, система конвейеров, дисковая мельница, 2 промывные
установки (по 2 вакуум - бассейна).
. На фабрике тарного картона производят гофробумагу. Основным
оборудованием является: машина бумагокартоноделательная (высота - 6300 мм,
скорость - 300 м/минуту), 12 дисковых мельниц МД-31, продольно-резательный
станок, упаковочная линия, 5 узлоловителей - центрискринов, бассейны,
гидроразбиватели брака, вакуумная система (4 вакуум - насоса ЦЛ-9 и 2
турбогазодувки).
. Производство кислоты осуществляется в кислотном цехе. Оборудование:
склад серы в контейнерах, 2 плавильника серы, 2 отстойника расплавленной серы,
3 стационарных серных печи, 3 полых скруббера, 2 посадочных скруббера, 2
поглотительных колонки (абсорбера) и 1 дополнительная, баки гидратации для
разведения раствора едкого натра, бак-аккумулятор готовой кислоты.
Химический цех предназначен для приготовления химикатов. Основным
оборудованием в нем являются 2 емкости с пневматическим перемешиванием и 2
расходных бака для раствора глинозема (Al2(SO4)3).
Одним из видов выпускаемой продукции на ООО «Енисейский ЦБК» является
целлюлоза.
Целлюлоза, или клетчатка, является основной составной частью древесины и
других растительных тканей, составляющей от 40 до 50 %. Целлюлоза - это
линейный, жесткоцепной, стереорегулярный гомополисахарид. Она имеет
эмпирическую формулу (C6H10O5)n,
где n - степень полимеризации, которая у
хлопка составляет от 6000 до 6500, у льна - 8000, у наиболее распространенных
древесных пород - от 4000 до 5000.
Природная целлюлоза является основным веществом, из которого построены
клеточные стенки растительных клеток, и растительное сырье различных видов
служит единственным источником промышленного производства целлюлозы .
1.2 Обзор существующих конструкций
Основным оборудованием установки производства
целлюлозы является варочный котел.
Варочные котлы выпускаются в соответствии с ОСТ
26-08-328-79. Котел состоит из следующих основных узлов: корпуса, крышки,
вымывного или выдувного колена, сдувочного сита, циркуляционного сита, сита
нижней горловины, вымывных сопел (при выгрузке котла вымывкой), парового
уплотнителя и коллектора для промывки котла.
До 1960 года корпуса варочных котлов изготавливались
клепаной конструкции. Защита корпуса от коррозии осуществлялась кислотостойким
бетоном с облицовкой термо - и кислотостойкими керамическими плитками. Переход
на сварную конструкцию с применением биметалла позволил значительно сократить
массу корпуса, увеличить его объем и исключить возможность загрязнения
целлюлозной массы за счет попадания кусочков бетона и облицовочных плит.
Варочные котлы выпускались с гладкой цилиндрической частью, с циркуляционными
ситами, выступающими внутрь корпуса. При выгрузке таких котлов целлюлозная
масса очень часто зависала на ситах. В современных конструкциях корпус имеет
кольцевое расширение (обычно внизу цилиндрической части), внутри которого
устанавливается циркуляционное сито. Оно состоит из отдельных секторов и
поддерживается опорными стойками (прутками) круглого сечения из кислотоупорной
стали (сортовой прокат) диаметром 20 мм, приваренными к расширенной части
внутренней поверхности корпуса. Верхний сектор цилиндрического сита свободно
заводится в кольцевую щель кольцевого пояса, приваренного по окружности к
корпусу, а нижняя часть сектора сита крепится винтом к кольцевому поясу, также
приваренному по окружности к корпусу котла. На цилиндрической части расширения
имеются штуцера для отбора циркулирующей жидкости. К наружной поверхности
нижнего конического днища корпуса приварены наклонные лапы для установки котла
на колонны опор. К колоннам жестко крепится только одна опора, три другие
остаются свободными (для обеспечения беспрепятственного перемещения корпуса
относительно опорной поверхности колонн при температурных расширениях). На
одной из опор между лапой и колонной устанавливается весометр.
По форме корпуса аппаратов бывают цилиндрические,
сферические и конические. В зависимости от положения главной оси корпуса в
пространстве аппараты делятся на вертикальные, горизонтальные и наклонные.
Независимо от формы корпус большинства аппаратов имеет днища с горловинами для
поступления (загрузки) и выпуска (выгрузки) перерабатываемого материала. Для
аппаратов цилиндрической формы наибольшее применение находят выпуклые днища:
эллиптические, полусферические и торосферические (ГОСТ 14249 - 80), реже днища
бывают вогнутые.
В аппаратах целлюлозного производства широко применяются
конические днища и днища с конической и сферической (переходной) частями, что
обусловлено специфическими особенностями перерабатываемого материала и режимом
работы аппарата.
Конструктивная форма варочного котла за время своего
существования претерпела ряд изменений. Первые конструкции представляли собой
цилиндрический вертикальный сосуд, имеющий верхнее и нижнее сферические днища.
При загрузке такого котла в верхней части корпуса оставались пустоты, не
заполненные щепой. В нижней же части при выгрузке оставалась целлюлозная масса.
Эти недостатки были постепенно устранены. Современная форма корпуса
-цилиндрический вертикальный сосуд, имеющий верхнее и нижнее конические днища.
Верхнее днище имеет форму усеченного конуса с углом равным 90°, что соответствует
углу естественного откоса щепы. Верхнее днище в верхней своей части соединено с
верхней горловиной котла, имеющей штуцера для предохранительного клапана, для
отбора сдувок и подачи пара на продувку сдувочного сита. В верхней части
конического днища расположены штуцера для подачи пара в паровой уплотнитель,
подвода жидкости в промывной коллектор и два штуцера для подачи в процессе
варки циркулирующего реагента в верхнюю часть котла.
Снизу к цилиндрической части корпуса примыкает нижнее
отбортованное днище с отношением диаметра к радиусу отбортовки 0,5, но с углом
при вершине 60°, что обеспечивает оптимальные условия выгрузки котла. С точки
зрения прочности конструкции нижнего днища считают, что при угле конусности
меньше или равной 60 можно толщину стенки принимать равной толщине стенки
цилиндрической части. Отверстия вблизи вершины конуса мало будут влиять на
механическую прочность днища, т.е. нет необходимости укреплять стенку корпуса
около них.
Переход от конической части к цилиндрической
осуществляется в виде сферы, центр которой находится на продольной оси корпуса
котла. Это уменьшает концентрацию напряжений в стенке корпуса там, где его
коническая часть переходит в цилиндрическую. Улучшаются условия движения
целлюлозной массы при выгрузке.
Согласно действующему стандарту ОСТ-26-08-328-79
отечественные машиностроительные заводы изготавливают корпуса котлов двух
типов: КВСА и КВСИ.
КВСА- варочные котлы для производства
сульфатной целлюлозы.
КВСи - для производства сульфитной целлюлозы.
Корпуса варочных котлов КВСА отличаются от КВСи отношением
высоты корпуса к диаметру их цилиндрической части. Первые более вытянутые и
высокие. Максимальная их емкость - 200м. Корпуса котлов КВСи имеют максимальную
емкость 400м3. Отличие в объемах объясняется тем, что варочные котлы
сульфатного производства целлюлозы имеют, по сравнению с котлами сульфитного
производства, более короткий цикл варки.
Продолжительность процесса варки при производстве сульфатной целлюлозы 4
- 6 часов, при получении сульфитной целлюлозы - 8 - 12 часов. При увеличении
объема корпуса котла КВСА увеличивается время загрузки, выгрузки и
продолжительность нагрева содержимого котла, т.е. увеличивается время, не
связанное с процессом варки. Увеличение объема варочного котла типа КВСи свыше
400м3 также снижает эффективность его содержимого котла. Чем больше
емкость котла, тем меньше удельные расходы металла на изготовление корпуса и
монтаж котла; на здания и сооружения; коммуникации трубопроводов; систему
автоматизации производственных процессов и КИП; на финансовые расходы по
ремонту и обслуживанию оборудования. Опыт эксплуатации варочных котлов
показывает, что существует предельная емкость его корпуса, выше которой
экономическая эффективность их эксплуатации снижается.
Аппараты устанавливают на фундаменты или специальные несущие конструкции
(этажерки, перекрытия и т.д.) с помощью опор. Выбор типа опор зависит от
положения аппарата в пространстве и условий установки его на месте
эксплуатации. При установке вертикальных аппаратов на полу внутри помещения следует
применять стойки, а при подвеске аппарата на несущей конструкции или между
перекрытиями - лапы.
На опоры (лапы и стойки) для вертикальных аппаратов разработан отраслевой
стандарт, которым определены типы, конструкции и размеры для стандартных вертикальных
цилиндрических, стальных сосудов и аппаратов. Нагрузка на одну опору
допускается до 0,25 МН.
Опоры могут привариваться к аппарату с помощью листов и без них.
Накладной лист распределяет реактивное усилие на большую площадь обечайки и
предупреждает ее смятие. Для исключения контактной коррозии в случае приварки
опор из углеродистой стали к аппарату из коррозионностойкой стали необходимо
применять накладные листы из коррозионностойкой стали толщиной, не меньшей
толщины обечайки.
Число лап на вертикальных аппаратах берут от двух до четырех. Число
ребер, ввариваемых в одну лапу, зависит от нагрузки, приходящейся на одну
опору. Опоры бачков и небольших аппаратов представляют собой отрезки угловой
стали и делаются без ребер. Для уменьшения опасности вмятия лапы тяжелых
аппаратов делаются удлиненными. Еще лучше подвести их под фланец, который в
этом случае служит кольцом жесткости, увеличивающим устойчивость обечайки
против смятия стенки.
1.3 Обоснование выбора конструкции
Современная форма корпуса - цилиндрический
вертикальный сосуд, имеющий верхнее и нижнее конические днища. Верхнее днище
имеет форму усеченного конуса с углом равным 90°, что соответствует углу
естественного откоса щепы. Верхнее днище в верхней своей части соединено с
верхней горловиной котла, имеющей штуцера для предохранительного клапана, для
отбора сдувок и подачи пара на продувку сдувочного сита. В верхней части
конического днища расположены штуцера для подачи пара в паровой уплотнитель,
подвода жидкости в промывной коллектор и два штуцера для подачи в процессе
варки циркулирующего реагента в верхнюю часть котла.
Снизу к цилиндрической части корпуса примыкает нижнее
отбортованное днище с отношением диаметра к радиусу отбортовки 0,5, но с углом
при вершине 60, что обеспечивает оптимальные условия выгрузки котла. С точки
зрения прочности конструкции нижнего днища считают, что при угле конусности
меньше или равной 60 можно толщину стенки принимать равной толщине стенки
цилиндрической части. Отверстия вблизи вершины конуса мало будут влиять на
механическую прочность днища, т.e. нет
необходимости укреплять стенку корпуса около них.
Переход от конической части к цилиндрической осуществляется в виде сферы,
центр которой находится на продольной оси корпуса котла. Это уменьшает
концентрацию напряжений в стенке корпуса там, где его коническая часть
переходит в цилиндрическую. Улучшаются условия движения целлюлозной массы при
выгрузке.
Форма типового корпуса варочного котла изображена на
рисунке 1. Согласно действующему стандарту ОСТ-26-08-328-79 отечественные
машиностроительные заводы изготавливают корпуса котлов двух типов КВСа и КВСи.
КВСа- варочные котлы для производства сульфатной
целлюлозы.
КВСи- для производства сульфитной целлюлозы.[5].
Корпус варочного котла емкостью 320 м", имеющим
давления процесса (Ру), равное 1(МПа, для производства сульфитной
целлюлозы имеет условное обозначение: КВСи 320-1 ОСТ 26-08-328-79. Для
сульфитного производства целлюлозы и полуцеллюлозы предусмотрен тип корпусов
КВСи пяти различных емкостей. 160,200.250,320 и 400м. Диаметр корпуса зависит
от емкости котла, и его значения колеблются от 5000 до 6400мм, а высота - от
12900 до 18500мм. Радиус перехода цилиндрической части корпуса в коническую
равен радиусу цилиндрической части. Диаметр верхней горловины равен 800-1000мм,
диаметр нижней - 800мм. Отношение высоты корпуса к диаметру его цилиндрической
части равно 2,58-2,98.
Рисунок 1 - Форма типового корпуса варочного котла
D-диаметр варочного котла в верхней цилиндрической части, d-диаметр верхнего отверстия, d1- диаметр нижнего отверстия, h1- высота верхней конической части, h2- высота нижней конической части, h-высота цилиндрической части.
Варочный котел объем 320 м3 является универсальным, так как
может применятся при сульфатной и при бисульфитной варке целлюлозы.
1.4 Описание технологической схемы
Установка варочного котла, выпускаемые заводами химического
машиностроения, снабжены циркуляционно-подогревательными устройствами, в состав
которых входят: подогреватель (теплообменник), циркуляционный насос и система
трубопроводов. Однако для увеличения надежности и повышения коэффициента
использования установки предусмотрена возможность работы котла и без
теплообменника.
Циркуляция варочного реагента в этом случае осуществляется через обводной
трубопровод, минуя подогреватель. В этом случае производится прямой нагрев
содержимого котла паром, подаваемым через штуцера, расположенные в нижнем
конусе котла. Так при этом происходит разбавление варочного реагента
конденсатом пара, увеличивается продолжительность варки и ухудшается качество
целлюлозы.
Варка сульфитной целлюлозы проводится в котлах
периодического действия. В процессе варки целлюлозы из стенок древесных клеток
в результате взаимодействия с сернистой кислотой удаляется лигнин. Растворение
лигнина происходит при присоединении к нему сульфита. Чтобы растворить лигнин
без значительного повреждения самой целлюлозы, необходимо в кислоту ввести
растворимые магниевые, натриевые, аммониевые или известковые основания. Для
варки щепы по сульфитному способу применяют вертикальные стационарные котлы.
Установка варочного котла состоит непосредственно из варочного котла,
теплообменника, бака конденсатоотводчика, циркуляционного насоса, системы
трубопроводов, запорной и регулирующей арматуры.
Цикл работы варочного котла складывается из следующих
операций: заполнение котла щепой и наполнение его кислотой; закрывание
механизированной крышки верхней горловины; заварки и пропитки; собственно
варки; выпуска из котла газа и отбора щелока; опорожнения котла; открывание
верхней крышки горловины. Время, затраченное на эти операции, называется
оборотом котла. Постоянство условий варки (режим процесса варки, степень
уплотнения щепы в котле, состав и температура кислоты, порядок пропитки щепы)
отражается на качественных показателях сваренной целлюлозы.
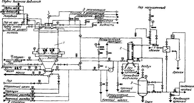
Рисунок 2 - Технологическая схема установки варочного котла
- варочный котел, 2 - теплообменник, 3 - сборник конденсата, 4 - насос
2. Расчет технологических параметров
.1 Определение объема котла
Таблица 2.1 - Основные размеры корпуса варочного котла для сульфитного
производства целлюлозы
|
Ем-кость м3
|
D, мм
|
D1, мм
|
d, мм
|
d1, мм
|
H, мм
|
h, мм
|
h1, мм
|
h2, мм
|
R, мм
|
|
320
|
6000
|
6200
|
1000
|
800
|
17500
|
4750
|
3750
|
5300
|
3000
|
Далее
определяется действительный внутренний объем корпуса
, м2, определяется по формуле
(2.1)
где Vц - объем цилиндрической части корпуса, м3.
Объем цилиндрической части корпуса определяется по формуле Vц , м2, определяется по формуле
(2.2)
D1 - диаметр варочного котла в нижней
цилиндрической части, м;
D -
диаметр варочного котла в верхней цилиндрической части, м;
h3
- высота ситовой
части, м;
h -
высота цилиндрической части, м.
VК1 - объем верхней конической части корпуса, м3.
Объем верхней конической части корпуса VК1, м2, определяется по формуле
(2.3)
h
1- высота верхней
конической части, м;
R-
радиус варочного котла, м;
r-
радиус верхней горловины, м.
VК2 - объем
нижней конической части корпуса, м3.
Объем
нижней конической части корпуса VК2, м2, определяется по формуле
(2.4)
где h 2- высота нижней конической части
VС - объем
сферического перехода от верхней конической части к цилиндрической части
корпуса
Объем
сферического перехода от верхней конической части к цилиндрической части
корпуса VС ,
м2, определяется по
формуле
(2.5)
Действительный
внутренний объем корпуса
, м2, определяется по формуле
Он
не должен отличаться от номинального объема более чем на плюс 10% или минус 5
%.
(2.6)
352
м3 328 м3
Условия
выполняются
Принимаем объем варочного котла периодической варки V=328 м3.
Определение
конструктивных размеров циркуляционного сита
2.2
Определение площади живого сечения циркуляционного сита
Площадь живого сечения сита определяется по формуле
(2.7)
где Q - производительность циркуляционного
насоса, м3/час;
ωП - скорость прохождения варочного реагента через
отверстия сита, принимаем 0,08 м/с [37].
Согласно ОСТ 26-08-328-79 производительность циркуляционного насоса
должна быть не меньше значения
(2.8)
где
n - кратность циркуляции варочного реагента за час; для
КВСИ кратность циркуляции изменяется в пределах от 6;
0,6
- коэффициент, показывающий, что 0,6 объема корпуса занимает свободно
перемещаемый варочный реагент.
2.3 Выбор
циркуляционного насоса
Для обеспечения бесперебойной работы системы циркуляции необходимо
правильно выбрать насос, обеспечивающий подачу варочного реагента. Обычно
используются центробежные насосы, выполненные из антикоррозионного материала.
Насосы выбирают по каталогу. Для правильного выбора необходимо знать: мощность,
потребляемую приводом насоса; полный напор и производительность.
Мощность привода циркуляционного насоса определяется по формуле:
(2.9)
где
- производительность насоса, м3/ч;
ρ - плотность варочного реагента, кг/м3;
g - ускорение свободного падения, м/с2;
К=1
H - потери
напора, МПа;
-
коэффициент полезного действия насоса, принимается равный 0,7.
Полный
напор, создаваемый насосом, находится по формуле:
P=DP1+DP2+DP3+DP4+DP5 МПа, (2.10)
где
DP1 - потери напора на преодоление сил сопротивления в
трубопроводе, местных и по длине, МПа;
DP2 - потери напора в верхнем распределительном
устройстве, МПа;
DP3 - потери напора в нижнем коллекторе, МПа;
DP4 - потери напора в подогревателе, МПа;
DP5 - потери напора на геометрический подъем жидкости,
МПа.
Если
принять, что скорость варочного реагента в нагнетательном трубопроводе будет
равна скорости реагента во всасывающем трубопроводе, а вертикальное расстояние
между точками измерения давлений в нагнетательном и всасывающем трубопроводах
мало, то:
(2.11)
где
Pн -
давление в нагнетательном трубопроводе на выходе реагента из насоса, МПа;
Pвс - давление во всасывающем трубопроводе на входе
реагента в насос, МПа.
По
мере протекания процесса варки в котле напор может меняться в широких пределах.
Особенно в конце процесса, когда сопротивление прохождению варочного реагента
через заборное сито увеличивается за счет превращения щепы в целлюлозную массу
и ее значительного уплотнения. Поэтому независимо от полученных результатов
расчета по определению суммарной потери напора расчетная производительность и
напор циркуляционного насоса для системы принудительной циркуляции варочного
реагента согласно ОСТ 26-08-32-79 принимается для варочного котла КВСи-250:
Q = 720-1100 м3/ч, DP = 0,28-0,24
МПа. Большей производительности насоса соответствует наименьший перепад напора.
В начальный период варки сопротивление прохождению варочного реагента через
заборное сито меньше, а в конечный период варки больше. Это вызывает уменьшение
производительности и увеличение перепада напора. Поэтому установочная мощность
привода насоса обычно, по сравнению с расчетной, завышается.
Тогда,
мощность привода для циркуляционного насоса котла КВСи-250 при r = 1100 кг/м3, при Q = 720 м3/ч и при DP = 0,28 МПа
равна 110 кВт, а при Q = 1100 м3/ч и DP = 0,24 МПа
равна 169 кВт.
Мощность
привода циркуляционного насоса, найденная по формуле (2.8) практически не
отличается от мощности котла КВСи -250 при заданных параметрах,
поэтому, привод циркуляционного насоса будет иметь мощность N =
165 кВт.
3. Расчет конструктивных параметров
3.1 Расчет
корпуса варочного котла на прочность
В настоящее время на предприятиях целлюлозно-бумажной промышленности эксплуатируется значительное
количество варочных котлов разнообразных конструкций и размеров, подлежащих
замене современными аппаратами. Но габаритные размеры старых котлов, по которым
определялись размеры строительных элементов здания цехов, в большинстве
случаев, отличается от габаритных размеров новых котлов, изготовляемых машиностроительными
заводами. Поэтому при замене старых котлов новыми допускается в технически
обоснованных случаях изготовление корпусов котлов нужных объемов, которые не
предусмотрены существующим стандартом. В этих случаях перед расчетом на
прочность необходимо по заданной производительности или заданному объему, а
также назначению согласно ОСТ 26-08-328-79 выбрать тип и конструктивные размеры
корпуса. В масштабе вычерчивается внутренний контур корпуса варочного котла.
Составляется чертеж развертки внутренней поверхности корпуса. Учитывая
стандартные размеры листов двухслойной стали, выбираем схему размещения сварных
швов. Определяется действительный внутренний объем корпуса. Он не должен
отличаться от номинального объема и более чем на плюс 10 или минус 5 %. Определяется
количество, размеры и расположение штуцеров с учетом их назначения.
После определения конструктивных размеров
корпуса производится расчет на прочность отдельных элементов. Толщина стенок
отдельных частей корпуса определяется по нормам и методам расчета.
Варочные аппараты относятся к тонкостенным
сосудам, так как отношение наружного диаметра корпуса к внутреннему диаметру
меньше
Исполнительная толщина стенки обечайки
(согласно ГОСТ 14249-89) определяется по формуле
S’ + C,
(3.1)
где S’ - расчетная толщина стенки, м;
С
- прибавка к расчетной толщине, м.
Величина прибавки к расчетной толщине С определяется по формуле
C = C1 + С2 + С3, (3.2)
где С1 - прибавка для компенсации коррозии или эрозии, м;
С2 - прибавка дня компенсации минусового допуска, м;
С3 - технологическая прибавка, м.
Прибавка для компенсации коррозии или эрозии С1
определяется по формул
(3.3)
где
υ
- скорость проникновения коррозии, м/год
τ -
срок службы аппарата, год
Технологическая
прибавка С3 предусматривает компенсацию утонения стенки
элемента сосуда или аппарата при технологических операциях -вытяжке, гибких
труб и т.д. В зависимости от принятой технологии эту прибавку следует учитывать
предприятиям-изготовителям при разработке рабочих чертежей.
Прибавки
С2 и С3 учитывают в тех случаях, когда их
суммарная величина превышает 5% номинальной толщины листа.
Принимаем
величину прибавки к расчетной толщине равной толщине плакирующего слоя С =
0,005м.
Расчетное
давление
МПа,
определяется по формуле
(3.4)
где
рраб - рабочее давление, МПа.
Принимаем
для сульфитной варки рраб = 1МПа.
Под рабочим давлением понимают максимальное избыточное давление,
возникающее при нормально протекающем технологическом процессе (без учета
кратковременно допускаемого повышения давления во время действия каких то бы ни
было предохранительных устройств, например, предохранительного клапана).
Если во время действия предохранительного клапана давление в аппарате
будет повышаться более чем на 10% от рабочего, то аппарат должен быть рассчитан
на давление, равное 90% от давления при полном открытии клапана.
Для аппаратов, заполненных жидкостью, суспензией, при определении
расчетного давления надо учитывать гидростатическое давление в том случае,
когда его величина превышает более чем на 5% рабочее давление. Для литых
аппаратов, работающих при давлении меньшем 0,2 МПа, расчетное давление
принимается равным 0,2 МПа.
Гидростатическое давление рг, МПа, определяется по формуле
рг = rж ×h (3.5)
где rж - плотность целлюлозной массы, МПа (rж принимается равным 110 МПа);
h -
высота столба массы над нижней кромкой листа рассчитываемого пояса (обечайки)
корпуса, м.
Напряжение, при котором обеспечивается безопасная работа аппарата без
перерасхода конструкционного материала, называется допускаемым механическим.
Допускаемое напряжение [s],
МПа, при отсутствии заданной марки стали, но известном st (st - предел текучести) и sв (sв - предел
прочности)
Допускаемое напряжение, при котором обеспечивается безопасная работа
аппарата без перерасхода конструкционного материала определяется по формуле
(3.6)
где
σ - нормативное допускаемое напряжение при расчетной
температуре стенки, МПа.
η - поправочный коэффициент учитывает условия
эксплуатации аппарата, принимается равным единице.
Нормативные допускаемые напряжения для
легированных сталей 12Х18Н10Т, 10Х17Н13М3Т (ГОСТ 5632-89) при расчетной
температуре стенки 100, 150, 200°С равны
соответственно: 152, 146, 140 МПа; для углеродистой стали 20К (ГОСТ 1050-89)
при расчетной температуре стенки 100, 150, 200°С равны
соответственно: 142, 139, 136 МПа.
При отсутствии значений для нужной расчетной
температуры за нормативное допускаемое напряжение принимают наименьшее из двух
значений:
Для расчета принимаем сталь 20К (ГОСТ
1050-89) при температуре стенки 150°С равна 139 МПа
Значение
коэффициента прочности φ = 0,9 принимается в соответствии с
ОСТ 26-291-87- 0.9 для стыковых соединений, доступных сварке только с одной
стороны и имеющих в процессе сварки подкладку со стороны корня шва, прилегающую
к основному металлу по всей длине шва.
Расчетная
толщина стенки верхней конической части корпуса,
,м,
определяется по формуле
(3.7)
где
p1 -
расчетное давление для верхней конической части корпуса.
DK1 - расчетный диаметр конической обечайки,
непосредственно не присоединяемый к сферическому переходу (аппарат состоит
полностью из отдельных конических обечаек)
Принимаем
рраб = 1 МПа.
Расчетный
диаметр конической обечайки, Dк1, м,
определяется по формуле
(3.8)
α1 - угол для верхнего днища
принимается равным 45°.
Находим расчетную толщину верхней конической части корпуса
Принимаем
исполнительную толщину стенки равную SК1 = 26 мм
Расчетная
толщина стенки в сферическом переходе корпуса,
оп-ределяется
по формуле
(3.9)
где
p2 -
расчетное давление для сферического перехода корпуса
(3.10)
ρ - плотность целлюлозной массы, кг/м3.
Принимается
равным 1100кг/м3.
Находим
расчетную толщину в сферическом переходе корпуса
Принимаем
исполнительную толщину стенки равную SС = 30 мм
Расчетная
толщина стенки в средней цилиндрической части корпуса,
определяется по формуле
(3.11)
(3.12)
Находим
расчетную толщину средней цилиндрической части корпус
Принимаем
исполнительную толщину стенки равную SЦ1 = 34мм
Расчетная
толщина стенки в нижней цилиндрической части корпуса определяется по формуле,
определяется по формуле [37]
где p4 - расчетное давление для
нижней цилиндрической части корпуса
(3.13)
Находим расчетную толщину нижней цилиндрической
части корпуса
, определяется по формуле
Принимаем
исполнительную толщину стенки равную SЦ2 = 34 мм
Расчетная
толщина стенки нижней конической части корпуса
м,
определяется по формуле
где
p5 -
расчетное давление для нижнего конического части корпуса
(3.14)
DK2 - расчетный диаметр конической обечайки, непосредственно не
присоединяемый к сферическому переходу (аппарат состоит полностью из отдельных
конических обечаек)
Расчетный диаметр конической обечайки, Dк2, м, определяется по формуле
α2 -
угол для нижнего днища принимается равным 30°.
Находим
расчетную толщину нижней конической части корпуса
Принимаем
исполнительную толщину стенки равную SК2 = 30мм
В
процессе эксплуатации корпус аппарата подвергается коррозии и эрозии и толщина
стенки уменьшается. Снижаются механические свойства материала корпуса,
изменяется её структура. Для решения вопроса о дальнейшей работе котла
необходимо определить допускаемое рабочее давление аппарата.
Для
верхней конической части корпуса
(3.15)
Условие прочности
Условие
прочности выполняется на крайних предельных значениях.
Что
бы условия выполнялось нужно увеличить толщину стенки до ближайшего
стандартного значения.
Условие
прочности
Условие
прочности выполняется
Для
верхней конической части корпуса примем толщину стенки 30 мм.
Сферический
переход
МПа, определяется по формуле
(3.16)
Условие прочности
Условие
прочности выполняется
Для
сферического перехода , примем толщину стенки 30 мм.
Средняя
часть цилиндрической обечайки
МПа,
определяется по формуле
(3.17)
Условие прочности не выполняется
Что бы условия выполнялось нужно увеличить толщину стенки до ближайшего
стандартного значения, вместо 34 мм принимаем 38 мм.
Условие прочности
Условие прочности выполняется
Для средней части цилиндрической обечайки, примем толщину стенки 38мм.
Нижняя часть цилиндрической обечайки
МПа, определяется по формуле
(3.18)
Условие прочности
Условие прочности не выполняется.
Что бы условия выполнялось нужно увеличить толщину стенки до ближайшего
стандартного значения .
Условие прочности
Условие
прочности не выполняется
Что
бы условия выполнялось нужно увеличить толщину стенки до ближайшего
стандартного значения.

Условие
прочности выполняется
Для нижней части цилиндрической обечайки, примем
толщину стенки 38мм.
Нижняя
коническая часть корпуса
МПа, определяется по
Формуле
Условие прочности
Условие
прочности выполняется.
Для
нижней части конической обечайки, примем толщину стенки 30мм.
Принимаем
толщину стенок:
S1 = 30 мм , S cвер. пер.= 34 мм , S2
= 38 мм , S3
= 38 мм, S4
= 34 мм
Принятые
конструктивные размеры выбраны верно и обеспечат прочность конструкции при его
эксплуатации.
3.2 Определение максимальных напряжений, возникающих в
стенках корпуса аппарата при его работе
Максимальное
местное напряжение, возникающее у большого основания отбортованного конического
элемента (нижнего)
, определяется по формуле
(3.19)
где
n2 -
коэффициент равен 1,7 (для данных условий расчета).
Максимальное местное напряжение, возникающее у
малого основания отбортованного конического элемента (нижнего)
, определяется по формуле
(3.20)
где
n2 -
коэффициент равен 1,85 (для данных условий расчета).
Максимальное
местное напряжение, возникающее у большого основания отбортованного конического
элемента (верхнего)
, определяется по формуле
(3.21)
где
n2 =
1,04.
Максимальное
местное напряжение, возникающее у малого основания отбортованного конического
элемента (верхнего)
, определяется по формуле
(3.22)
где n2 = 2,5.
Из
четырех полученных значений напряжений выбираем максимальное значение местного
напряжения, возникающего у большого основания отбортованного конического
элемента (нижнего)
σmax =170,2
МПа.
3.3
Укрепление отверстия
В
корпусе варочного котла вырезают отверстие для установки штуцера с диаметром
для подачи варочного реагента. Чтобы отверстие не
влияло на прочностные условия, его укрепляют. Укрепление осуществляется
кольцом.
-
расчетная ширина укрепляющего кольца
(3.23)
-
площадь сечения обечайки, участвующая в укреплении
(3.24)
где
- площадь, подлежащая компенсации внутри корпуса АВСД
(3.25)
-
расчетная площадь укрепляющего кольца
(3.26)
-
толщина кольца, м. Принимаем
-
расчетная площадь поперечного сечения штуцера, участвующего в укреплении при
одностороннем укреплении
(3.27)
Н - расчетная высота стенки штуцера
(3.28)
Принимаем
исполнительную высоту стенки штуцера Н = 50 мм
- площадь
сварки, определяется графически, м2.
Условие
укрепления
3.4 Определение запаса прочности при пробном давлении
Перед пуском в эксплуатацию варочный котел подвергается гидравлическому
испытанию. Давление, при котором проводятся испытания, носит название пробное.
Пробное давление определяется по формуле
(3.29)
где
Р - рабочее давление процесса варки, МПа;
[s]20 - допускаемое напряжение для материала
корпуса котла и его элементов при температуре 20°С равно 147
МПа;
[s] - допускаемое напряжение для материала корпуса котла
при рабочей температуре 1500 C равно 139 МПа.
Напряжение, возникающее в корпусе котла при пробном давлении
(3.30)
Запас
прочности при пробном давлении n =
, где
- предел
текучести материала корпуса аппарата при 20°С равен 240 МПа.
Условие
прочности: n ³ [n], где [n] - допускаемый запас
прочности равен 1,1 Запас прочности при пробном давлении
(3.31)
Условие прочности при [n] - допускаемом запасе прочности равном 1,1
Условие прочности выполняется
3.5 Определение допускаемого цикла нагружения, ресурса
корпуса аппарата
Допускаемый цикл нагружения при малоцикличных нагрузках определяется
согласно ГОСТ 26-1207-89 по формуле
(3.32)
где
[N] - допускаемое число циклов нагружения;
nN - коэффициент запаса прочности по числу циклов равен 10;
nσ - коэффициент запаса прочности по напряжениям равен
2;
t -
температура процесса варки;
А - характеристика материала корпуса котла равна 0,6∙105
МПа;
В - характеристика материала корпуса котла.
Характеристика
материала корпуса котла, В, МПа рассчитывается по формуле
(3.33)
где
σВ20 -
предел прочности стали 20К при 20°С (412 МПа);
σТ20 -
предел текучести стали 20К при 20°С (245 МПа);
- выбирается
наибольшей из двух величин.
(3.34)
где
- амплитуда напряжений цикла
Амплитуда
напряжений цикла
МПа определяется по формуле
(3.35)
где
Кσ - эффективный коэффициент концентрации напряжения
равен 1.
Определяем
допускаемое число циклов нагружения
Для
расчета ресурса определяется фактическое число циклов нагружения корпуса котла
в год (число варок в год умножается на продолжительность варки).
(3.36)
Далее
рассчитывается ресурс (срок службы аппарата) следующим образом: допускаемое
число циклов нагружения корпуса котла делится на фактическое число циклов
нагружения корпуса котла в год
(3.37)
При
расчете толщины стенки котла срок службы аппарата принимали равным 15 годам, но
при конструктивных расчетах толщину стенки пришлось увеличить для обеспечения
прочности конструкции при гидравлическом испытании, после чего, срок службы
аппарата увеличился до 38 лет.
3.7
Опоры аппаратов и их выбор
Аппараты
устанавливают на фундаменты или специальные несущие конструкции с помощью опор
Выбор типа опор зависит от положения аппарата в пространстве и условий
установки его на месте эксплуатации. При установке вертикальных аппаратов на
несущей конструкции - лапы.
Нагрузка
на одну опору допускается до 0,25 МПа.
Число
лап на вертикальных аппаратах берут от двух до четырех. Число ребер,
ввариваемых в одну лапу, зависит от нагрузки, приходящейся на одну опору.
Рисунок 3.1- Опора-лапа сварной конструкции для вертикальных аппаратов.
Отношение катетов ребра примерно 1:2.
Опоры рассчитываются на максимальный вес аппарата.
Площадь опор определяется согласно равенству
(3.38)
где Ámax- максимальная масса аппарата, кг.
где
- допускаемое напряжение для материала фундамента
опоры, МПа. Принимаем
(3.39)
Масса котла оп
,кг, определяется по формуле
(3.40)
где
- плотность стали, кг/м3.
Масса целлюлозы при заполнении котла на 25%
(3.41)
Масса арматуры
кг, определяется по формуле
(3.42)
Максимальный
вес аппарата
Находим
площадь опор по формуле
Принимаем
Нагрузка,
приходящаяся на одну опору
Максимальная масса варочного котла равна суммарной массе корпуса, его
содержимого и прибавляется 10% от массы металлического корпуса (учитывается
масса арматуры).
sфунд-
допускаемое напряжение для материала фундамента опоры, МПа.
Отношение катетов ребра примерно 1:2
Нагрузка, приходящаяся на одну опору
кг, определяется по
формуле
(3.43)
где
n - число
опор. Принимаем n=4 (1 -
неподвижная и 3 - подвижные).
Толщина ребра опоры S, м, определяется по формуле
(3.44)
где
- допускаемое напряжение стали, МПа. Принимаем
а - вылет опоры, м Принимаем а=0,05м
m - число
ребер в каждой опоре. Принимаем m=4
к
- коэффициент уменьшения основного
допускаемого напряжения, зависящий от гибкости ребра по его гипотенузе.
Величиной коэффициента к задаются, а потом ее проверяют. Принимаем к = 1
Находим
толщину ребра опоры
Радиус инерции ребра определяется по формуле
r = 0,289
S (3.45)
Гибкость ребра по его гипотенузе определяется по формуле
(3.46)
По
значению l, пользуясь кривой (рисунок 4), определяют коэффициент
k, который должен быть равен принятому или превышать
его. В случае необходимости после изменения принятых величин расчет надо
произвести еще раз .
Фланговые
швы опор проверяются на срез
(3.47)
где
h - высота шва, равная катету, м;
L - общая
длина швов, м;
sдоп. шва- допускаемое напряжение материала шва, МПа.
Принимаем
При
расчете лап, устанавливаемых на конусных днищах с углом конусности g, усилие, воспринимаемое одной лапой, разложится на две составляющие.
Из них Q2 = Q cosg. Это усилие представлено на наклонной опорной
поверхности как распределенная нагрузка с интенсивностью
(3.48)
где А - длина образующей наклонной лапы, м.
Изгибающий момент в сечении наклонной плоскости лапы между ребрами равен
(3.49)
где
l - расстояние между ребрами, м.
λ
Рисунок 3.2 - График к расчету опор, и схема нагрузки наклонной стенки
лапы
Напряжения, возникающие в этом сечении, будут равны
(3.50)
где W - осевой момент сопротивления
сечения, м3.
(3.51)
Должно соблюдаться условие
sизг £ [s]изг, (3.52)
где [s]изг-
допускаемое напряжение изгиба материала лапы при рабочем давлении и рабочей
температуре варочного процесса, МПа.
Для уменьшения температурных напряжений в аппаратах, подвергающихся
нагреву во время работы, одну из опор или несколько (варочный котел - 3
подвижных и 1 неподвижная опоры) делают подвижными. Эти опоры обеспечивают
свободное перемещение аппарата относительно несущей конструкции. Подвижные
опоры могут быть скольжения или качения .
Более распространены опоры на катках. Катки (ролики) помещают между
горизонтальной поверхностью лапы и специальной опорной плитой.
Усилие, приходящееся на одну опору
(3.53)
где
n - число опор аппарата.
Максимальные
контактные напряжения
, Мпа, возникающие при контакте цилиндрической
поверхности катка (ролика) и опорной плиты из одинакового материала равны:
(3.54)
где
b - ширина катка (ролика), м;
R - радиус
катка (ролика), м;
Е - модуль упругости материала катка (ролика), МПа.
Расчетное напряжение в опасной точке внутри катка (ролика) равно
sрасч= 0,6 sтах , (3.55)
Правильность выбора материала и размеров катка проверяются неравенством:
sрасч <
sТ, (3.56)
Условие
выполняется.
3.8 Расчет
опорных колонн
Очень часто нагрузка всего аппарата с содержимым через лапы передается на
колонны, которые в сою очередь передают нагрузку на фундамент .
Чаще всего колонны тяжелых вертикальных аппаратов выполняются из
профильного железа (швеллеров, двутавров, толстостенных труб). Наиболее
употребляемые из них изготовлены из двутавра.
Обычно несущие конструкции рассчитывают, исходя из условий прочности. Но
если колонну рассматривать как защемленный стержень, нагруженный силой Р,
который имеет высоту намного большую по сравнению с его поперечными размерами,
то разрушение колонны может произойти не только из-за нарушений условия
прочности. Она изменит свою форму, при этом изменится напряженное состояние в
колонне и разрушение наступит при условиях значительно меньших, чем при простом
сжатии, при правильной форме стержня (рис. 3.3).
Для надежности работы недостаточно иметь необходимую прочность, но и
надо, чтобы элементы конструкции были устойчивы. Устойчивость стержня - это
сохранение первоначальных размеров и формы или изменение их под действием
нагрузок в таких пределах, чтобы характер их работы оставался неизменным.
Поэтому помимо проверки колонны на прочность необходима проверка на
устойчивость. Минимальная сила, под действием которой стержень после небольшого
отклонения его в сторону не выпрямится, а останется искривленным при снятии
силы, называется критической силой и обозначается Ркр, кг
Рисунок 3.3 - Схема нагрузки колонны
Критическая
сила в сжатом стержне вызывает напряжения, которые носят название критическое
МПа, определяется по формуле
, (3.57)
где
F - полное сечение (а не ослабленное), м2.
Условие
устойчивости
(3.58)
По
Л. Эйлеру
(3.59)
где
М - минимальный момент инерции поперечного сечения стержня, принимаем М=2,74∙10-6
м4;
Е - модуль упругости материала, принимаем Е=2 МПа;
- длина
стержня, принимаем
Формула
Эйлера основана на предположении, что напряжения в стержне в момент потери
устойчивости не превосходят предела пропорциональности.
Находим полное сечение стержня
, м2,
определяется по формуле
(3.60)
Находим
критические силы
Проверяем
критические напряжения по табличному значению сечения стержня
принятому
Условие
устойчивости выполняется
3.9
Колонны составного сечения
Колонны составного сечения применяются при установке аппаратов, суммарный
вес которых значительный (варочные котлы).
Рисунок 3.4- Схема опоры-лапы сварной конструкции
Выбираем колону составного сечения из 2-х
двутавров .
В этом случае наименьший момент инерции, а,
следовательно, и наименьшее сопротивление искривлению, будет относительно оси
Х-Х.
Наименьший момент инерции составного сечения
будет относительно оси Х-Х, т.к. здесь длина ординаты меньше.
ÁХоп = 2ÁХветви (3.61)
Минимальный радиус инерции опоры
м определяется по формуле
(3.62)
Совместная работа ветвей составного стержня будет обеспечена лишь при
надежном соединении их с помощью решетки или планок. При этом расстояние а
между соединительными планками (элементами) должно быть выбрано так, чтобы
отдельная ветвь не выпучивалась в плоскости наименьшей жесткости сечения ветви.
Это условие будет обеспечено, если гибкость отдельной одной двутавровой балки
на длине а будет не больше гибкости всей стойки т. е.
(3.63)
Тогда
принимаем
и находим длину
(3.64)
Принимаем
а = 1,5 м
Наиболее
лучшее решение выбора сечения опор составного сечения будет в том случае, если
при определенной площади сечения величина наименьшего радиуса инерции сечения
была бы близка или равна наибольшему радиусу инерции, т.е. чтобы центральные
моменты инерции сечения были бы равны между собой. Такая опора будет оказывать
одинаковое сопротивление потери устойчивости в любом направлении. Это
достигается установкой двутавров на определенном расстоянии друг от друга. Это
расстояние можно найти, исходя из следующих условий.
ÁУ ³ 2ÁХ,
(3.65)
ÁУ = Á°У + F b2, (3.66)
где
Á°У -
собственный центральный момент инерции двутавра относительно оси y, м4;
F -площадь
поперечного сечения двутавра, м2;
b
-расстояние от оси двутавра до центральной оси, м.
Тогда
[Á°У + F b2]×2 ³ 2Á°Х
, (3.67)
Таким образом
(3.68)
(3.69)
где
- соответственно собственный центральный момент
инерции двутавра относительно оси х и у, принимаем соответственно
2,74∙10-6 м4 и 0,6∙10-6 м4;
b - расстояние от оси
двутавра до центральной оси, м
Принимаем
b = 1.5 м
Эта
формула дает значение расстояния, на котором надо помещать двутавры в составных
колоннах, чтобы соблюдалось условие устойчивости колонны при данной нагрузке.
4. Правила ремонта и эксплуатации, монтажа
При транспортировании, а также при погрузочно-разгрузочных работах должна
быть обеспечена сохранность поставочных блоков котла и его упаковка.
Все оборудование по прибытии в пункт назначения должно быть тщательно
осмотрено для проверки соответствия сопроводительно-транспортным документам.
Количества мест и состояния упаковки, а для поставочных блоков без упаковки -
состояние узлов и деталей.
Хранение котла должно производиться в условиях гарантирующих сохранность
его от механических повреждений и от коррозии.
В случае повреждения консервации и окраски при транспортировании и
хранении их необходимо восстановить.
Порядок монтажа
Технологические процессы в химическом производстве характеризуются
многообразием применяемых методов обработки материалов, изменения их состояния
и формы. Каждый процесс имеет особенности, определяющие конструкцию и параметры
применяемого технологического оборудования. В зависимости от типа оборудования
осуществляется и индивидуальный подход к монтажу используемого в
технологических процессах оборудования.
При монтаже котла необходимо руководствоваться указаниями мер
безопасности, изложенными в инструкции по монтажу варочного котла и
общестроительными нормами СНиП А-2-70 «Техника безопасности в строительстве» .
Монтаж включает в себя установку, выверку и крепление оборудования на
фундаменте на определенных высотных отметках в соответствии с монтажными
инструкциями и техническими условиями. В объем монтажа входит также испытание
оборудования в холостом режиме и под нагрузкой, а также сдача его в
эксплуатацию.
Технические условия и инструкции на монтаж оборудования разрабатываются
заводом-изготовителем. Вместе с монтажными инструкциями завод-изготовитель
присылает паспорта на оборудование и правила технической эксплуатации.
Приемка оборудования осуществляется дважды: на заводе-изготовителе и на
монтажной площадке. Приемку оформляют актом, в котором указывают замеченные
дефекты.
Подготовка к работе
До сдачи в эксплуатацию должны быть закончены все работы: установка
арматуры, приборов и обвязке котла трубопроводами, включая теплоизоляционные
работы.
На котёл, после его регистрации должны быть нанесены риской на видном
месте или на специальной табличке:
1) регистрационный номер;
2) разрешенное давление;
) дата (месяц и год) следующего внутреннего осмотра и
гидравлического испытания.
Необходимо:
проверить работу всех регулирующих систем и контрольно-измерительных
приборов, подачу воды на уплотнение и охлаждение сальника насоса, поступление
электроэнергии к двигателю насоса, воздуха к регулирующей и запорной арматуре.
провести водную варку для определения плотности оборудования и
соединений, самокомпенсации трубопроводов при рабочей температуре и давлении.
варочный котёл заполнить водой на 2/3 объёма, при достижении уровня воды
выше циркуляционной сетки включить циркуляционный насос на несколько минут для
заполнения водой трубопроводов циркуляционной системы и теплообменника.
подъём температуры в котле осуществлять через теплообменник до
температуры варки целлюлозы в соответствии с графиком варки скоростью не более
1,5 С в минуту.
включить в работу программное устройство ведения процесса варки.
проверить герметичность всех фланцевых соединений.
устранить все неполадки, выявленные во время водной варки, (проводить без
давления в котле и при температуре стенок не выше 30 С).
проверить наличие щепы и кислоты и её концентрацию.
определить насыпную массу, влажность, фракционный состав щепы[9].
Порядок работы
Порядок и режим работы установки варочного котла необходимо проводить в
строгом соответствии с технологическим регламентом и графиком варки в
последовательности - загрузка щепы в котёл, заполнение котла варочной кислотой,
заварка, подача полного раствора SO2 ,
варка, сдувка, опорожнение котла, промывка.
Пуск котла при температуре корпуса ниже 0 С необходимо осуществлять в
соответствии с «Регламентом проведения в зимнее время пуска, остановки и
испытаний на прочность аппаратуры химических, нефтеперерабатывающих и
нефтехимических заводов, а также газобензиновых заводов».
Рекомендуется при возможности пуск варочного котла производить при
температуре окружающего воздуха выше 0 С.
Подача пара на паровой уплотнитель при загрузке щепы в котёл производится
не ранее чем через 5 минут после начала загрузки.
Прекращается подача пара на паровой уплотнитель и вакуумизацию за 2-3
минуты до окончания загрузки.
В случае прекращения подачи пара на уплотнитель необходимо остановить
загрузку щепы в котёл и, наоборот, при прекращении поступления щепы закрыть
пар.
Перед закрытием крышки нужно очистить сжатым воздухом горловину и
уплотнительные поверхности крышки котла от щепы и опилок.
В процессе варки необходимо контролировать состав варочной кислоты.
Содержание хлоридов в кислоте не должно быть более 50 млг/л. содержание ионов SO4 не должно быть более 1,5 г/л.
По окончании процесса варки промывается карман крышки подачей жидкости
через вентиль крышки.
После отбора газов из котла даётся предупреждающий сигнал сиреной о
начале выдувки (вымывки) массы из котла.
При вымывке массы производится промывка поверхности котла подачей
оборотного щелока через коллектор с соплами. Хранение сваренной целлюлозной
массы в варочном котле запрещается.
Крышку котла необходимо открывать только убедившись в отсутствии давления
в котле по манометру.
Осматривая внутреннюю часть , и проверяя чистоту выдувки и состояние
поверхности котла в котёл опускается 12-вольтовая лампочка.
Оставшаяся после выдувки масса, смывается тёплой водой, слабым щелоком,
отфильтрованным от волокна, или кислым конденсатом через коллектор,
расположенный в верхней части котла.
Также тщательно промывается внутренняя поверхность при остановке котла.
Техническое обслуживание
Техническое обслуживание варочных котлов должно выполняться в
соответствии с графиком, разработанным на предприятии (ЦБК) с учётом норм
обслуживания и ремонтов оборудования по производству целлюлозы, принятым в
отрасли.
Профилактический осмотр варочных котлов проводят после каждой варки.
Системой ППР для варочных котлов предусмотрен межремонтный цикл 43 800 ч. За
это время выполняют 59 текущих ремонтов по 24 ч и 1 капитальный ремонт на 240 ч
биметаллических варочных котлов с наружной теплоизоляцией .
При текущем ремонте выполняют следующие работы :
Отключение котла от коммуникации;
Частичную разборку арматуры и гарнитуры котла;
Установку приспособлений для производства ремонтных работ и подачи
материалов;
Осмотр наружных стенок котла и устранение дефектов;
Ремонт кислотоупорной защиты котла биметаллического - подготовку
материалов для восстановления защитного слоя, зачистку коррозийных участков,
заварку раковин и шлифовку, обработку восстановленных участков раствором
азотной кислоты с последующей промывкой водой;
Осмотр циркуляционных сеток, прочистку их и проверку креплений;
Проверку состояния верхней крышки котла и крепёжных деталей с заменой
изношенных;
Ревизию циркуляционных колонок с продувкой и заменой прокладок;
Ревизию запорной арматуры с набивкой сальников, подтяжкой , зачисткой или
заменой крепёжной детали;
Наружный осмотр коммуникаций и устранение неисправностей;
Проверку контрольно-измерительных приборов;
Осмотр площадок, лестниц и их ремонт;
Подключение котла к коммуникациям и сдачу в эксплуатацию.
При среднем ремонте помимо работ, выполняемых при текущем ремонте,
выполняют следующие работы:
Промывку системы коммуникаций, ревизию опор и подвесок с заменой
дефектных, замену прокладок и крепёжных деталей;
Ремонт наружной теплоизоляции котла;
Окраску наружной поверхности котла и узлов, включенных в комплект
установки.
При капитальном ремонте помимо работ, выполняемых при среднем ремонте,
выполняют следующие работы:
Полную разборку арматуры и гарнитуры котла;
Ремонт кислотоупорной защиты котла биметаллического - выполняют все
операции, перечисленные в среднем ремонте, но в большем объеме;
Замену циркуляционных и сдувочных сеток и ремонт их крепления;
Ремонт штуцеров ввода кислоты, пара, воды, для удаления щелоков,
сдувочных газов, отборку проб и замену изношенных;
Ремонт арматуры котла (горловины с защитными кольцами, вымывное колено,
верхняя крышка) или замену в случае полного износа;
Ремонт уплотнителя щепы;
Ремонт циркуляционных колонок с чисткой труб и гидравлическим испытанием;
Ремонт запорной арматуры с полной разборкой и снятием с мест установки,
набивкой сальников, постановкой на новые прокладки и установкой новых
комплектов в случае полного износа;
Сборку арматуры и гарнитуры котла ;
Гидравлическое испытание котла и установки в целом и сдача инспектору
Госгоркотлонадзора;
Ввод котла в эксплуатацию.
Также варочные котлы должны подвергаться техническому освидетельствованию
инспектором в соответствии с «Правилами и устройства и безопасной эксплуатации
сосудов, работающих под давлением».
Заключение
Отличие сульфитной варки целлюлозы от бисульфитной заключается в том, что
Ph среды составляет 1,3-3,5. При
бисульфитной варке Ph среды 3,5-5.
В данной курсовой работе представлен проект варочного котла сульфитной
варки целлюлозы V=320 м3.
В проекте представлено технико-экономическое обоснование выбора конструкции.
Проделаны технологический и конструктивный расчеты, содержащие определение
объема котла, площади живого сечения циркуляционного сита, допускаемого цикла
нагружения ресурса корпуса котла и т.д. Произведен расчет и выбор опор котла.
Приведены правила технического обслуживания и ремонта варочного котла.
Проделав данный курсовой проект, мы ознакомились с формулами для расчета
основных параметров варочных котлов данного типа. Представил конструкцию и
классификацию варочных котлов как сульфитной, так и сульфатной варки целлюлозы.
Приведены правила ремонта и эксплуатации варочного котла бисульфитной варки
целлюлозы.
Список использованных источников
1. СТП 3.4.104 - 01(требование к выполнению и
представлению)
2. СТП 3.4.204 - 01(требование к оформлению текстовых
документов),
. СТП 3.4.205 - 01(требование к оформлению графических
документов),
. Документация предприятия: регламент, паспорт на
оборудование.
. Деянова Л.Г. Оборудование производства целлюлозы:
учебное пособие. 2-ое издание, перераб. и доп. Л.Г Деянова, О.Ю. Маркова, В.Г.
Горчакова.- Красноярск: СибГТУ, 2000.-136с.
. Конструирование и расчет элементов оборудования.
Фланцевые соединения аппаратов: методические указания к практическим занятиям
курсовому и дипломному проектированию.-Красноярск: СибГТУ, 2005.-68с.
. Комплексная химическая переработка древесины:
учебник для вузов. 2-ое изд., испр. и доп. И.Н. Ковернинский ( и др).-
Архангельск: Арханг. гос. техн. ун-т, 2003. - 247с.
. Касаткин, А.Г. Основные процессы и аппараты
химической технологии: учебн. для вузов. -14 изд. 2008.-750 с.
. Оборудование для целлюлозно-бумажного производства:
Кат. продукции. В 2 кн. - Петрозаводск: Скандинавия кН 2: Оборудование для
производства целлюлозы.- 2002. - 112с.
. Чернавский С.А. Справочник металлиста Том1 Изд3.
. Справочник конструктора-машиностроителя Анурьева 7-е
изд. 1992 г.