Потери от испарения нефти и нефтепродуктов из наземных резервуаров
Введение
Важной задачей при эксплуатации
резервуарных парков является сохранение качества и количества продукта. Это
требует обеспечения максимальной герметизации всех процессов слива, налива и
хранения. Основная доля потерь от испарения на протяжении всего пути движения
нефти от промысла до нефтеперерабатывающих заводов, на самих заводах и
нефтепродуктов от заводов до потребителей приходится на резервуары (по отраслям
нефтяной промышленности количественные безвозвратные потери распределяются
следующим образом: потери на нефтепромыслах - 4,0%; на нефтеперерабатывающих
заводах - 3,5%; при транспорте и хранении нефти и нефтепродуктов на нефтебазах
и нефтепродуктопроводах - 2,0%. Всего 9,5%).
Все потери нефти и нефтепродуктов
классифицируются на следующие виды: количественные потери;
качественно-количественные потери, при которых происходит количественная потеря
с одновременными ухудшениями качества нефтепродукта, - потери от испарения;
качественные потери, когда ухудшается качество нефтепродукта при неизменном
количестве, - потери при недопустимом смешении.
Кроме того, следует выделить еще две
группы потерь углеводородного сырья, характеризующие естественную убыль и
безвозвратные потери при авариях.
Согласно «Нормам естественной
убыли...» под естественной убылью понимаются потери, являющиеся следствием
несовершенства существующих в данное время средств и технологии приема,
хранения, отпуска и транспорта продуктов. При этом допускается лишь уменьшение
количества при сохранении качества в пределах заданных требований. Естественная
убыль может быть также обусловлена изменением физико-химических свойств
нефтепродукта или воздействием метеорологических факторов.
Потери, вызванные нарушениями
требований стандартов, технических условий, правил технической эксплуатации, хранения
относят к аварийным или сверхнормативным потерям. К аварийным потерям относят
также потери, вызванные природными: стихийными бедствиями или действием
посторонних сил.
Большое значение уделяется потерям
нефтепродуктов от испарения, в результате чего уменьшается их количество и
изменяется их качество (уменьшается октановое число бензинов, утяжеляется
фракционный состав).
Различают следующие потери от
испарения [2]:
) при заполнении резервуаров
(«большие дыхания»);
) при неподвижном хранении («малые дыхания»);
) после выкачки нефтепродукта
вследствие донасыщения газового пространства («обратный выдох»);
) из-за негерметичности газового
пространства («вентиляция»);
) при заполнении транспортных
емкостей.
В данном курсовом проекте
рассмотрены расчеты некоторых видов потерь от испарения из резервуара РВС - 20
000.
Исходные данные [4]:
резервуар типа РВС-20000;
нефтепродукт - нефть;
производительность закачки - Qзак =
700 м3/ч;
максимальная и минимальная высота
взлива - Hвзл1=2,5 м и взл2= 7,5м;
средняя температура воздуха за июнь
- Тв.ср = 290,7 К;
уставка клапана вакуума и клапана
давления - Рк.в. = 150 Па, Рк.д. = 1600 Па;
барометрическое давление - Ра =
101200 Па;
температура начала кипения - Тн.к =
317 К;
1. Оборудование резервуаров типа РВС
Нормальная и безопасная эксплуатация
обеспечивается следующим оборудованием:
приемо-раздаточным;
дыхательным;
противопожарным;
замерным;
прочим.
Существует и другая классификация:
оборудование, обеспечивающее
надежную работу и снижение потерь нефтепродукта;
оборудование для обслуживания и
ремонта резервуара;
противопожарное оборудование;
приборы контроля и сигнализации.
Специальному оборудованию,
обеспечивающему снижение потерь нефтепродукта от испарения относятся:
диск-отражатель, понтон, плавающая крыша, газоуравнительная система, система
улавливания легких фракций.
Приемо-раздаточное обору дование
К нему относятся приемо-раздаточные
патрубки с хлопушкой или без нее, приемо-раздаточная труба (подъемная труба).
Общий вид размещения оборудования показан на рис. РМ2.
Устройство типового
приемо-раздаточного патрубка с хлопушкой показано на Рис 7
- барабан, 2 - сальниковое
уплотнение, 3 - трос, 4 - рукоятка, 5 - перепускное устройство, 6 - задвижка
(коренная), 7 - патрубок, 8 - стенка резервуара, 9 - хлопушка.
наземный резервуар нефтепродукт
испарение
Хлопушка выполняет роль обратного
клапана и предохраняет утечку нефтепродукта при отказе задвижки 6. Перепускное
устройство 5 служит для уравнивания давления слева и справа от закрытой
хлопушки для облегчения её открытия. При использовании данной конструкции не
полностью используется объем резервуара и происходит образование воронок при
откачке нефтепродукта, что может привести к срыву работы насосов.
В настоящее время внедряется
резервуарный патрубок конструкции ПРУ (ПРП), который имеет более простую
конструкцию и лишен последних двух недостатков.
В резервуарах с вязкими
нефтепродуктами используется подъемная труба, которая выполняет роль хлопушки и
позволяет отбирать с верхнего уровня более подогретый и чистый нефтепродукт.
Устройство показано на Рис 2.
- подъемная труба, 3 - патрубок, 4 -
подъемный механизм трубы.
В нефтяных резервуарах НПС и морских
терминалах на конце приемо-раздаточного патрубка в центре резервуара может
устанавливаться размывающая головка. В резервуарах объемом свыше 5000 м3
монтируется разводящая сеть с несколькими размывающими головками, которые
должны обеспечить эффект предотвращения и размыва осадка на днище резервуара.
Устройство размывающей головки
показано на Рис 6.
Опыт эксплуатации размывающих
головок, особенно в больших резервуарах показал их нестабильную эффективность.
Были отмечены случаи повреждения и головок, и разводящей сети, что явилось
результатом приржавления их подвижных элементов.
Дыхательное оборудование резервуаров
Дыхательная арматура предназначена
для сообщения газового пространства резервуара (ГПР) с атмосферой. К этому
оборудованию относятся: механический дыхательный клапан, предохранительный
гидравлический клапан и вентиляционный патрубок.
Механические дыхательные клапаны
Сейчас используются: КД (ДК), НДКМ,
КДН. Устройство и работа дыхательного клапана типа КД изображена на Рис 1.
- тарелка давления, 2 - тарелка
вакуума, 3 - регулировочные грузы, 4 - корпус клапана, 5 - фланец
Достоинства клапана - простота;
недостатки - малая пропускная способность, что вызвано большим гидравлическим
сопротивлением. Стальные поверхности тарелки и седла в переходные периоды года
и зимой могут примерзать. Поэтому есть непримерзающие дыхательные клапана (НДК)
с фторопластовой прокладкой. Такие клапаны ставят на резервуары небольшой
вместимости. Потом появился непримерзающий дыхательный клапан мембранный
(НДКМ), который был избавлен от предыдущих недостатков ДК. Устройство НДКМ
показано на рис 2.
- фланец, 2 - седло, 3 - тарелка
клапана, 4 - нижняя мембрана, 5 - верхняя мембрана, 6 - регулировочные грузы
(пластины), 7 - цепочки, 8 - смотровой люк с крышкой, 9 - огневой
предохранитель, 10 - предохранительная пружина, 11 - импульсная трубка, 12 -
трубка сообщения с атмосферой, 13 - ось вращения, 14 - запорный винт
При уменьшении давления в газовом
пространстве (при откачке, в темное время суток) в него поступает атмосферный
воздух ч/з клапан. При увеличении давления в газовом пространстве (при закачке,
в светлое время суток) повышенное давление передается в полость А. Оно давит и
на 4, и на 5. 4 под действием разности давления она прижимается (снизу давит
меньшее атмосферное давление) и она прижимает тарелку. Это же давление
действует на 5, она идет вверх и за цепочки тянет тарелку. Получается, что
мембрану тянется и вверх и вниз. Площадь 5 больше площади 4 сила давления на 5
больше чем на 4 поэтому и тарелка приподнимается и газовая смесь выходит из
резервуара, что и показано на рисунке.
Клапаны НДКМ обладают большей
пропускной способностью при том же диаметре присоединительного патрубка и
устанавливаются на резервуарах большой емкости. Недостаток их в том, что низкая
износостойкость мембран, она быстро диструктируется и клапан выходит из строя.
В настоящее время серийно выпускаются клапаны дыхательные северного исполнения,
которые обладают малым гидравлическим сопротивлением и, следовательно, большой
пропускной способностью и имеют большую надежность, чем клапан НДКМ. Они
маркируются КДН или КДНС. Устройство этого клапана показано на рис,
Огневые предохранители
(пламегасители)
Огневой предохранитель относится к
противопожарному оборудованию. Он может быть установлен как в корпусе клапанов,
так и в виде отдельной конструкции между дыхательным клапаном и патрубком
резервуара, между вентиляционным патрубком и патрубком резервуара. Устройство
как самостоятельной конструкции показано на рис. (РМ2).
- корпус, 2 - присоединительные
фланцы, 3 - огнепреградительная кассета (ОПК), 4 - смотровой люк
ОПК (устанавливается также в корпусе
клапана) представляет собой плотно намотанный рулон из гофрированного алюминия,
витки которого образуют вертикальные извилистые каналы малого сечения. При
попадании искры или пламени вмести с воздухом, вследствие большой теплоотдачи
температура их уменьшается, и они гаснут, чем и характеризуются
огнепреграждения.
Предохранительные клапаны (ПК)
ПК ранних конструкций работали на
принципе барботажа, т.е. пробулькивание воздуха через слой запирающей жидкости.
На современных резервуарах установлены предохранительные клапаны типа КПГ,
устройство которого приведено на рис.
- мерная трубка для залива и
контроля разделительной жидкости с мерным стеклом, 2 - крышка клапана, 3 -
огневой предохранитель, 4 - отбойный диск, 5 - верхний корпус с горловиной, 6 -
чашка, 7 - нижний корпус с присоединительным патрубком. Это клапан однократного
действия, жидкость выбрасывается из чашки при его срабатывании. Заливают: зимой
- незамерзающую жидкость иди д/т, летом - воду
Вентиляционный патрубок
Используется вместо механических
дыхательных клапанов на резервуарах, где хранятся нефтепродукты с низкой
упругостью паров (мазуты, масла и т.п.), а также на резервуарах с понтонами и
плавающими крышами. Устройство вентиляционного патрубка показано на рис.4.
- патрубок присоединительный, 2 -
огневой предохранитель, 3 - защитный козырек
Замерное оборудование
Для замера уровня нефтепродукта на
крыше резервуара имеется замерная площадка, включающая настил и
перила-ограждения. На площадке стоят - замерный люк, устройство контроля
уровня, устройство для отбора проб (верхняя часть)
Замерный люк
Используется для ручного замера
уровня нефтепродукта с помощью мерной ленты и одновременного отбора пробы
нефтепродукта с помощью цилиндра, который называется ЛОТ-пробоотборник и
который закрепляется на нижнем конце мерной ленты. На ЛОТ наносится либо
водочувствительная паста или лента для определения слоя товарной воды в
резервуаре.
Полуавтоматический пробоотборник
Полуавтоматический пробоотборник
типа ПСР (сниженный резервуарный) используется для отбора пробы из РВС.
Существуют разновидности для резервуаров со светлыми, темными нефтепродуктами.
Рассмотрим принципиальную схему на рис.9.
- монтажный люк, который находится
на замерной площадке; 2 - отборная трубка; 3 - сильфонный клапан; 4 - воздушная
трубка; 5 - воздушный насос; 6 - сливной клапан
Насосом 5 создается давление в
воздушной трубке, под действием которого открывается сильфонный клапан 3 и в
пробоотборную трубку поступает продукт. Затем давление сбрасывают, клапаны
закрываются и отобранный столб нефтепродукта через сливной клапан 6 сливается в
пробоотборную емкость и доставляется на анализ в лабораторию.
Опыт эксплуатации выше описанного
пробоотборника показал ненадежность его работы (быстро изнашивается запорная
игла сливного устройства - золотник сливного устройства).
В последнее время обратили внимание
на перфорированные пробоотборники простые по конструкции и представляющие собой
вертикальную трубку с отверстиями на различной высоте и разными диаметрами.
Указатели уровня нефтепродукта
Указатели уровня являются
автоматическими устройствами (элементами системы измерения уровня) с местной и
дистанционной передачей данных. В настоящее время в резервуарных парках
применяются десятки устройств различных по принципу действия. Одним из основных
является поплавковые указатели уровня типа УДУ (Указатель дистанционный уровня)
или УГР (Указатель границы раздела) На рис 1:
- крыше резервуара; 2 - монтажный
люк; 3 - счетное устройство; 4 - поплавок; 5 - мерная лента; 6 - направляющие
струны; 7 - направляющий ролик; 8 - гидравлический затвор; 9 - наружная трубка
Для определения средней температуры
нефтепродуктов поступают следующим методом: либо определяют в лаборатории, либо
ставят в резервуаре установку, напоминающую подъемную трубу с термопарами.
В настоящее время на рынке есть
датчики температуры, которые классифицируются как интеллектуальные датчики,
особенностью которых является:
взаимосвязь с компьютерами;
наличие собственной памяти;
выдача показаний с заданным
интервалом времени (начиная от долей секудны).
Противопожарное оборудование
Пенокамеры Пена может быть либо
химическая, либо воздушно-механическая. Для подачи пены в небольшой резервуар может
быть использована пенокамера, которая устанавливается стационарно в верхнем
поясе резервуара или может быть транспортабельной на время тушения резервуара.
- пенопровод; 2 - разрывная
мембрана; 3 - защитный колпак; 4 - съемная крышка; 5 - патрубок; 6 - отбойный
козырек; 7 - крепление пенокамеры
С появлением резервуаров большей
емкости потребовались большие расходы подачи и на резервуарах стали
устанавливать пеногенераторы которые предназначены для получения воздушно-механической
пены и ввода её в резервуар.
Пеногенераторы устанавливаются в
верхнем поясе резервуара. Маркировка ГВПС (Генератор высокократной пены
стационарный). Смесь: 94% воды + 6% пенообразователя. Схема изображена на
рис.8.
- пеногенератор; 2 - пояс
резервуара; 3 - патрубок подачи пены; 4 - растворопровод
ГПСС - генератор пены средней
кратности стационарный. Его врезают в крышу для увеличения полезного объема
резервуара. Смесь: из 1 литра раствора получают 100 литров пены (1:100).
Реально же получают лишь 1:40 - 1:70.
Послойная система подачи пены. В
системе есть генераторы высокого давления и пена там должна быть устойчивой.
К противопожарному оборудованию
также относятся и огневые предохранители.
Прочее оборудование резервуара
Люк-лаз - находится в первом поясе
резервуара. Может быть цилиндрической или элептической формы.
Световой люк - находится на крыше
резервуара над раздаточными патрубками и служит для освещения и проветривания
резервуара при ремонте.
Указатель раздела фаз
устанавливается в нижнем поясе резервуара и регистрирует уровень подтоварной
воды.
Сигнализаторы максимального уровня,
устанавливаемые в верхнем поясе резервуара.
Водоспускной (сифонный) кран -
устанавливается в нижнем поясе резервуара для сброса подтоварной воды.
Устройство показано на рис.5.
- нижний пояс резервуара; 2 -
защитный колпак; 3 - кран; 4 - рукоятка; 5 - сальниковые уплотнения; 6 -
поворотная водоотводная труба
Подогреватели на днище для вязких
нефтепродуктов.
Винтовые мешалки, устанавливаемые во
втором поясе резервуара для нефти, необходимы для предотвращения образования и
размыва осадка на днище резервуара
2. Расчет потерь нефтепродукта из
резервуара от «больших дыханий»
Потери нефти и бензина от больших
дыханий происходят при заполнении пустого резервуара. При заливе нефти или
нефти в резервуар вся образовавшаяся паровоздушная смесь через дыхательный
клапан выходит в атмосферу. При опорожнении резервуара в него через клапан
поступает атмосферный воздух, который насыщается парами нефти, и при новом
наливе процесс большого дыхания повторяется вновь.
Потери нефтепродукта от «большого
дыхания» вычисляются по формуле [3]:
где 
- объем паровоздушной
смеси (ПВС), вышедешей при однократном заполнении резервуара;г - объем газового
пространства резервуара (ГПР) перед закачкой нефтепродукта;
Р2 - абсолютное давление
в ГПР в конце закачки;
Р1 - абсолютное давление
в ГПР в начале закачки;

- плотность нефти;

- среднее расчетное
парциальное давление паров нефти в процессе заполнения резервуара.
) Определяем
геометрические размеры резервуара:
диаметр Dр = 45,6 м;
высота Н = 11,93 м;
высота конуса крыши Нк
=0,85 м;
) Находим абсолютное
давление в ГПР в начале и конце закачки:
закачка осуществляется
днем в солнечную погоду, поэтому Р1=Ра=101200 Па;
Р2 = Ра + Ркд = 101200 +
1600 Па = 102800 Па.
) Находим среднюю
молекулярную массу углеводородных паров нефти в (ПВС):
где 
.к. - температура начала
кипения нефти.

) Плотность
углеводородных паров нефти:
) Находим высоту ГПР
перед закачкой нефти:
Нг1=Н-Нвзл1+
м.
) Находим объем ГПР
перед закачкой нефти:
) Определяем объем
закачиваемой нефти:
) Находим высоту ГПР
после закачки нефти:

.
) Находим прирост
относительной концентрации 
за время 
(по графику на рисунке
1.14 [3]):

,
где 
- время простоя, 

=42 часа;

- время закачки, 
Таким образом, при 
прирост относительной
концентрации 
= 0,24
) Определяем скорость
выхода ПВС через дыхательный клапан:
где d- диаметр
дыхательного клапана;- число дыхательных клапанов, установленных на резервуаре;
Резервуар оснащен 2
клапанами НДКМ - 200.
) Находим прирост
относительной концентрации 
за время выкачки нефти:
) Определяем среднюю
относительную концентрацию паров в ГПР:
Исходя из физического
смысла 
, для дальнейших
расчетов примем 
) Определяем среднее
парциальное давление паров нефти [3]:
) Находим объем ПВС,
вышедшей при однократном заполнении резервуара:
где Г - газовый фактор,
приняли согласно [4].
) Находим потери нефти
от одного «большого дыхания»:
3. Расчет потерь
нефтепродукта из резервуара от «малых дыханий»
"Малые"
дыхание резервуара (особенно это проявляется в вертикальных стальных наземных
резервуарах) происходят вследствие изменения температуры паровоздушной смеси и
хранимого нефтепродукта в течение суток. Днем (особенно летом) температура
повышается, испарение и объем паровоздушной смеси увеличиваются, давление в
газовом пространстве растет, срабатывает дыхательный клапан и часть
паровоздушной смеси выходит из резервуара в атмосферу. Ночью температура
снижается, давление в газовом пространстве резервуара уменьшается, при вакууме
свыше допустимого срабатывает дыхательный клапан, впуская воздух из атмосферы в
резервуар. Днем этот воздух насыщается парами бензина, и описанный процесс
повторяется вновь. [1]
Потери нефтепродуктов
или нефти от «малых дыханий» вычисляются по формуле Н. Н. Константинова [2]:
где 
- среднее массовое
содержание паров нефти в ПВС;

- объем ГП резервуара;

и 
- соответственно
минимальное и максимальное парциальные давления паров нефти в ГП резервуара в
течение суток;

и 
- минимальная и
максимальная температуры ГП резервуара в течение суток.
Эту формулу можно
представить в виде:
Расчеты будем проводить
по методике, изложенной в [2].
Найдем площадь зеркала
нефти:
Определяем среднюю
высоту ГП:
Найдем объем ГП
резервуара:
) Определяем молярную
массу паров нефти:
)Принимаем, что средняя
температура нефти равна среднесуточной температуре воздуха, т.е. Тп.ср = Тв.ср
= 290,7 К.
) Вычислим удельную
теплоемкость нефти при его средней температуре:
) Вычислим коэффициент
теплопроводности нефти при ее средней температуре:
) Определяем коэффициент
температуропроводности нефти:
где 
- плотность нефти при
температуре Тп.ср.

=0,000818
1/К
- коэффициент объемного расширения для 
=850-859 кг/м3
(приняли согласно таблице 1.1 [2]).
) Количество суток до
рассматриваемого дня включительно с начала года [2]:д = 31+28+31+30+31+30+15 =
196 сут.
) Расчетное склонение
солнца 15 июля [2]:

.
) Найдем
продолжительность дня[2]:
где 
- географическая широта
г.Уфа.
) Расчетный параметр:
) Интенсивность
солнечной радиации:
где 
- коэффициент,
учитывающий состояние облачности, 
- при облачности 50%;

- коэффициент
прозрачности атмосферы, 
= 0,7-0,8.
) Площадь проекции
поверхности стенок, ограничивающих ГПР, на вертикальную плоскость:в = Dp*Hг =
45,6*9,71= 442,776 м2.
) Площадь проекции
стенок резервуара на плоскость, нормальную к направлению солнечных лучей в
полдень:

.
) Площадь поверхности
стенок, ограничивающих ГПР:= 
+ 
* Fв = 1632,3 +
3,14*442,775= 3022,6 м2.
) Найдем количество
тепла, получаемого 1 м2 стенки, ограничивающей ГПР, за счет солнечной радиации:
где 
степень черноты внешней
поверхности резервуара
- для резервуаров,
окрашенных алюминиевой краской годичной давности.
) Находим величины
коэффициентов теплоотдачи по графикам рис.5.1 [3]:
коэффициенты теплоотдачи
от стенки резервуара к ПВС, находящейся в ГПР, соответственно для ночного и
дневного времени:

=2,3
, 

коэффициенты теплоотдачи
от стенки емкости к внешнему воздуху с учетом излучения для ночного и дневного
времени: 
=3,5
, 

;
коэффициенты теплоотдачи
от стенки емкости к внешнему воздуху с учетом конвекции для ночного и дневного
времени: 
=4,7
, 
;
коэффициенты теплоотдачи
радиацией от стенки резервуара к нефтепродукту через ГПР в ночное и дневное
время: 
=4,1
, 
коэффициенты теплоотдачи
от ПВС, находящейся в ГПР, к поверхности жидкости для ночного и дневного
времени: 
=5,3
, 
.
) Определяем
коэффициенты теплоотдачи от стенки емкости к внешнему воздуху соответственно в
ночное и дневное время:
) Находим приведенные
коэффициенты теплоотдачи от стенки к нефти для ночного и дневного времени
соответственно:
) Определяем избыточные
максимальную и минимальную температуру стенки резервуара, отсчитываемые от
средней температуры нефти:
где Тmax =303K-
максимальная температура за июль месяц;
где Тmin = 281K -
минимальная температура за июль месяц.
) Находим избыточные
температуры ГПР, отсчитываемые от средней температуры нефти:
) Находим минимальную и
максимальную температуры ГПР:

;
) Находим объем жидкой и
паровой фаз в резервуаре:

(из пункта 2.3);ж = Vр
- 
= 19450 -
= 3600,37м3.
) Определяем минимальное
парциальное давление в ГПР:
так как


средняя относительная
концентрация паров в ГПР (из пункта 1.13)
) Находим температурный
напор по графику на рис.5.3 [4]:
Ө=7,5 К.
) Определяем газовую
постоянную паров нефти:
где 
универсальная газовая
постоянная.
) Находим давление в ГПР
в конце выдоха:

) Рассчитаем почасовой
рост концентрации в ГПР:
) Определяем
продолжительность выдоха:
) Находим минимальную концентрацию:
) Определяем
максимальную концентрацию:
) Рассчитываем
максимальное парциальное давление в ГПР:
) Среднее массовое
содержание паров нефти в ПВС:
) Определяем вытесняемый
объем ПВС:
) Находим потери
нефтепродукта от «малых дыханий» за 1 день и за месяц:
4. Сокращение потерь
нефтепродукта от испарения
Все мероприятия,
направленные на сокращение потерь нефтепродуктов могут быть разделены на две
группы [1]:
уменьшающие концентрацию
углеводородов в «выдохах».
уменьшающие объемы
«выдохов» резервуаров;
К первой группе методов
относится:
диски-отражатели;
газоуравнительные
системы;
покрытия, плавающие на
поверхности нефтепродукт;
система улавливания
легких фракций.
К второй группе методов относится:
применение газовых
обвязок;
применение
газоуравнительных сиситем;
организационные
мероприятия1.1
.1 Диски-отражатели
Диск-отражатель - это
препятствие в форме диска, устанавливаемое на некотором расстоянии под
монтажными патрубками дыхательной арматуры (рис. 1).
Назначением диска-отражателя
является предотвращение перемешивания содержимого газового пространства
резервуаров при их опорожнении.
Рисунок 2 -
Распределение концентрации по высоте ГП резервуара: 1 -до выкачки; 2 - после
выкачки при отсутствии диска-отражателя; 3-то же при его наличии
Как правило,
распределение концентрации углеводородов по высоте газового пространства (ГП) резервуаров
является неравномерным: вблизи поверхности нефтепродукта она равна концентрации
насыщенных паров Cs, а с удалением к кровле - постоянно убывает (кривая 1 на
рис. 2).
Пусть в резервуаре
высотой Нр в результате выкачки взлив нефтепродукта изменяется с Н1 до Н2. При
этом через дыхательную арматуру в резервуар подсасывается воздух со скоростью
до нескольких метров в секунду. При отсутствии на пути струи воздуха каких-либо
препятствий она пронизывает газовое пространство резервуаров, интенсивно перемешивая
его содержание. В результате распределение концентрации углеводородов по высоте
ГП, исключая поверхностные слои, становится примерно одинаковым (кривая 2).
Если же на пути
подсасываемого воздуха установить преграду (ей и является диск), то при ударе о
нее энергия струи гасится почти наполовину, а направление движения струи
изменяется на горизонтальное. В последующем происходит постепенное замещение
ПВС вошедшим воздухом, сопровождающееся их смешением. При этом в верхней части
ГП преобладает воздух, а в нижней - пары нефтепродукта (кривая 3).
Нетрудно видеть, что при
последующем заполнении резервуара с диском-отражателем в атмосферу, благодаря
искусственно созданному неравномерному распределению концентрации по высоте ГП,
будет вытеснено меньшее количество углеводородов, чем из резервуара без
диска-отражателя. Положительный эффект будет достигнут даже если взлив
изменится от Н2 до Н1 поскольку на момент окончания выкачки в резервуаре с
диском-отражателем средняя концентрация углеводородов в ГП ниже. Это связано с
тем, что после изменения направлений струй воздуха уменьшается интенсивность
омывания ими поверхности нефтепродукта, а, следовательно, снижается скорость
испарения.
В "Правилах
технической эксплуатации нефтебаз" [3] указывается, что диски-отражатели
уменьшают потери бензина от испарения на 20...30 %.
4.2 Газоуравнительные
системы
Газоуравнительной
системой (ГУС) называется газовая обвязка, к которой подключен какой-либо
газосборник. Благодаря этому при несовпадении операций закачки и откачки часть
ПВС аккумулируется в нем, что делает ГУС более эффективной, чем газовая
обвязка.
Роль газосборников могут
играть газгольдеры низкого или высокого давления. Эластичные емкости, а также
металлические емкости переменного объема (газосборники типа «дышащий баллон»).
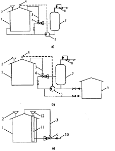
Возможные варианты их присоединения к резервуарам показаны на рис. 3.
Конструкции сухих и
мокрых газгольдеров низкого (до 4000 Па) давления известны. Преимущество сухих
газгольдеров перед мокрыми заключается в сокращении расхода металла, занимаемой
площади, капитальных и эксплуатационных расходов, в устранении увлажнения
паровоздушной смеси. Однако сухие газгольдеры имеют также существенные
недостатки. В зимнее время влага, присутствующая в газе, образует на внутренней
поверхности газгольдера легкую корку, затрудняющую передвижение подвижного
диска. При утечках через уплотнения диска в пространстве между подвижным диском
и крышей газгольдера возможно образование взрывоопасной смеси газа с воздухом.
Кроме того, при изготовлении газгольдеров требуется повышенная точность.
Рисунок 3 - ГУС с
газосборником переменного объема: 1-резервуар с бензином; 2-дыхательный клапан;
3-газовая обвязка; 4-газгольдер низкого давления; 5-газосборник типа «дышащий
баллон», либо резинотканевый газосборник
Газгольдеры высокого (до
1,8 МПа) давления представляют собой стальные сосуды цилиндрической или
сферической формы. При равном геометрическом объеме с газгольдерами низкого
давления их аккумулирующая способность в десятки и даже в сотни раз больше.
Газгольдеры высокого давления не имеют подвижных элементов и поэтому их проще
изготавливать и эксплуатировать.
Общим недостатком
применения газгольдеров являются большие металлозатраты.
С целью уменьшения
металлозатрат в системы улавливания легких фракций нефти и нефтепродуктов
предложено выполнять газосборники из достаточно эластичного материала
(хлопчатобумажная ткань, пропитанная нефте и бензостойким составом) в виде
мешков или баллонов.
Работа эластичных
газосборников в принципе не отличается от работы резервуаров с «дышащими
крышами». Их объем достигает 500 м3 при диаметре 7,6 м.
Вследствие короткого
срока службы эластичных газосборников они не получили распространения.
В качестве альтернативы
эластичным газосборникам были предложены «дышащие баллоны» из стали. Они
представляют собой плоские резервуары большого (12...45 м) диаметра и малой
(1... 1,5 м) высоты. Крыша и днище газосборников изготовлены из листовой стали
толщиной 2 мм. При наполнении парами крыша газосборников поднимается на высоту
2...4,5 м. Газосборники типа «дышащий баллон» (за рубежом их называют «баллоны
Виггинса» не требуют больших капитальных затрат и эксплуатационных расходов.
.3 Понтоны
Понтоном называется
жесткое плавающее покрытие, помещаемое в резервуар со стационарной кровлей с
целью уменьшения скорости насыщения ГП парами нефтепродуктов (рис. 4).
Конструктивно понтон
представляет собой жесткую газонепроницаемую конструкцию в форме диска,
закрывающую не менее 90 % поверхности нефтепродукта и снабженную затвором,
уплотняющим кольцевой зазор между диском и стенкой резервуара. По материалу, из
которого изготовлен диск, различают металлические и синтетические понтоны.
Рисунок 4 - Резервуар с
металлическим понтоном: 1 - настил понтона
Типы металлических
понтонов приведены на рис. 5:
) чашеобразные
однодечные;
) однодечные с
периферийным открытым коробом, разделенным на отсеки;
) однодечные с
периферийным закрытым коробом, разделенным на отсеки;
) двудечные, разделенные
на отсеки.
Рисунок 5- Основные типы
металлических понтонов: а-чашеобразный однодечный; б-однодечный с периферийным
открытым коробом, разделенным на отсеки; в-однодечный с периферийным закрытым
коробом, разделенным на отсеки; г-двудечный, разделенный на отсеки
Нетрудно заметить, что в
порядке упоминания металлоемкость понтонов возрастает. Но одновременно
увеличивается их непотопляемость.
Синтетические понтоны
значительно менее металлоемки. Они разнообразны по конструкции. Например,
понтон, разработанный ИПТЭР состоит из кольца жесткости, на которое натянута
сетка, служащая основой для ковра из газонепроницаемой полиамидной пленки.
Плавучесть данной конструкции обеспечивается поплавками, выполненными из
химически стойкого к нефтепродуктам пленочного пенопласта.
Получили распространение
и синтетические понтоны из пенополиуретана (ППУ). Понтон конструкции СКБ
«Транснефтеавтоматика», например, включает периферийное кольцо, обеспечивающее
прочность и жесткость в месте крепления кольцевого затвора, центральную часть,
несущее кольцо с эластичным вкладышем, формирующее борт понтона и позволяющее
закрепить затвор. Для предотвращения насыщения ППУ нефтепродуктом, его
поверхность покрывается полиуретановым латексом, а для придания поверхности
понтона токопроводящих свойств - саженаполненным латексом.
Понтон «Coverblot»
компании «Larosch Buyj» изготавливают из панелей жесткого пенопласта,
облицованных с обеих сторон алюминиевым листом. Панели скрепляют болтами с
помощью зажимных планок.
Независимо от
конструкции все понтоны должны быть заземлены (чтобы избежать разрядов
статического электричества), снабжены направляющими (чтобы предотвратить
вращение конструкции под воздействием струй нефтепродукта), а также опорами
(чтобы обеспечить возможность зачистки и ремонта днища).
Одним из важнейших узлов
любого понтона является уплотняющий кольцевой затвор, т. к. именно от качества
герметизации зазора между газонепроницаемым «диском» и стенкой резервуара в
значительной степени зависит достигаемая величина сокращения потерь
нефтепродукта от испарения.
Согласно [3] при
применении понтонов сокращение потерь нефтепродуктов от испарения составляет
80...90 %. В [4] отмечается, что понтоны сокращают потери от «больших дыханий»
на 80 % и на 70 % от «малых».
.4 Применение систем
улавливания легких фракций
Системой улавливания
легких фракций (УЛФ) называется совокупность технологического оборудования,
обеспечивающего отбор и утилизацию легких фракций нефти и нефтепродуктов при
повышении давления в газовом пространстве резервуаров до того, как произойдет
их «выдох» в атмосферу. Под утилизацией в данном случае понимается либо
накопление ПВС с целью последующего ее возврата в ГП резервуаров (поэтому
простейшей системой УЛФ является ГУ С), либо отделение углеводородов от нее,
либо реализация смеси потребителям.
Несмотря на многообразие
применяемых и заявленных в качестве изобретений конструкций систем УЛФ, их
можно объединить в несколько групп, описание данных систем нами предельно
упрощено, чтобы, с одной стороны, упростить восприятие, а с другой-уменьшить
объем информации за счет объединения схем систем УЛФ, различающихся только
второстепенными деталями.
Адсорбционные и
абсорбционные системы УЛФ
С 20-х годов известен
углеадсорбционный метод улавливания углеводородов, нашедший применение для
получения газового бензина из нефтяного газа. Процесс осуществляется по
следующей схеме: 1) насыщение (адсорбция) угля углеводородами; 2) отгонка
(десорбция) поглощенных фракций перегретым водяным паром; 3) сушка
активированного угля нагретым до 120... 130 °С воздухом; 4) охлаждение холодным
воздухом.
Как показали
исследования, наибольший отбор пропан-бутановой фракции из газовой смеси
достигается при температуре угля 20...24 °С и его остаточной влажности 1...7 %.
Однако содержание воздуха в газе снижает эффективность метода.
Рисунок 6 -
Адсорбционная система УЛФ: 1 -резервуар с бензином; 2-дыхательный клапан; 3 -
газовая обвязка; 4 - адсорбер; 5-регулятор давления типа «до себя»; 6 -
холодильник; 7-конденсатосборник; 8-насос для откачки конденсата
В адсорбционной системе
фирмы «Dow Chemical» роль адсорбента выполняет шариковая сополимерная насадка
(рис. 6). Диаметр шариков около 2 мм, удельная площадь поверхности контакта 400
м2/г. Адсорбент обладает гидрофобными свойствами, и поэтому молекулы
органических веществ прочно удерживаются на нем под действием вандер-ваальсовых
сил. Теплота адсорбции невелика, поэтому регенерация насадки (десорбция
органических веществ) осуществляется при ее продувке воздухом, нагретым острым
паром.
Для адсорбера характерны
простота, надежность и безопасность работы. Предусмотрено регулирование
температуры в двух точках в зависимости от режима работы аппарата. Средства
автоматики размещены в отдельном герметизированном блоке и не зависят от
сложной системы контроля и управления резервуаром.
Размеры адсорбера
зависят от объема ГП резервуара. При точном объеме закачки, равном 190 м3, они
составляют: диаметр-1,2 м, высота - 2,4 м. Масса адсорбера 907 кг, линейная
скорость потока через насадку во время заполнения резервуара-0,35 м/мин, а во
время опорожнения 0,17.
Однако из-за низкой
пропускной способности и необходимости дополнительных затрат на десорбцию
адсорбционные системы улавливания паров нефтепродуктов не получили широкого
применения на практике.
Для извлечения паров
бензина из смеси, вытесняемой в атмосферу при наливе цистерн, специалистами
также предложен сорбционный метод с использованием в качестве адсорбента
пористых полимеров. Установка сорбционной очистки рассчитана на улавливание
углеводородов при расходе паровоздушной смеси, равном 1350 м3/ч.
Ориентировочные характеристики сорбционной колонны таковы:
По данным авторов,
достигаемая степень очистки паровоздушной смеси от углеводородов составляет 90
%. Однако для этого требуется достаточно сложное аппаратное оформление. Кроме
того, необходимость периодического вывода колонны на регенерацию и охлаждение
адсорбента обуславливает потребность в увеличении их числа сверх расчетного, по
крайней мере, в 1,5 раза.
Адсорбционная система
УЛФ, разработанная фирмой «Hightron corporation» (США), отличается оригинальным
способом регистрации адсорбента. Отключенный после насыщения адсорбента
адсорбер подвергается вакуумированию с помощью вакуум-насоса. Отогнанная таким
образом смесь газообразных углеводородов подается в адсорбер, где орошается
бензином, отбираемым из резервуара. Фирма утверждает, что таким образом
обеспечивается степень улавливания паров бензина равная 90...98 %, или около 2
л нефтепродукта из 1м3 ПВС.
Наряду с адсорбционными
получили распространение и абсорбционные системы УЛФ. Их принципиальная схема
приведена на рисунке 7. Она включает резервуар с бензином 1, снабженный
дыхательным клапаном 2, который посредством газовой обвязки 3 связан с
абсорбером 4. При повышении давления в ГП резервуара паровоздушная смесь
поступает в нижнюю часть абсорбера и движется вверх по каналам, образованным в
нем специальными насадками (кольца Ришига и т. п.). Навстречу ПВС, сверху вниз,
движется абсорбент- низколетучий поглотитель (керосин, дизельное топливо и т.
п.). Для этого абсорбент из емкости 5 забирается насосом 6 и распыляется через
форсунки 7. На поверхности насадок образуется тонкая пленка абсорбента, которая
поглощает углеводороды из ПВС. В абсорбере поддерживается противодавление с
помощью регулятора давления 8 типа «до себя». Отработанный (насыщенный)
абсорбент периодически сбрасывается в емкость 9 и проходит регенерацию (на
рисунке не показана).
Рисунок 7 Абсорбционная
система УЛФ: 1 -резервуар с бензином; 2-дыхательный клапан; 3- газовая обвязка;
4-абсорбер; 5-емкость дата абсорбента; 6-насос; 7-форсунки; 8-регулятор
давления типа «до себя»; 9-емкость для отработанного (насыщенного) абсорбента;
10-датчик давления
Дыхательный клапан 2
здесь и далее играет роль предохранительного. Степень отбора углеводородов
абсорбентом из ПВС (степень улавливания) зависит от соотношения расходов
«жидкость-газ», а также линейной скорости фаз. При благоприятных условиях она
составляет около 60%.
Вместе с тем, чтобы
насос 6 не работал непрерывно, абсорбционная система УЛФ оснащается датчиком
10, который подает сигнал включения насоса при избыточном давлении в ГП около
1000 Па, а впоследствии отключает его. Достаточно сложной и энергоемкой
является система регенерации абсорбента. Все это ведет к удорожанию
рассматриваемой системы.
Конденсационные системы
УЛФ
Принцип действия
конденсационных систем основан на более высокой температуре конденсации паров
углеводородов по сравнению с воздухом.
К конденсационным порой
ошибочно относят системы, в которых предлагается каким-либо образом охлаждать
ПВС непосредственно в ГП резервуаров Но такие технические решения необходимо
рассматривать как один из способов уменьшения температуры паровоздушной смеси
(и, соответственно, уменьшения концентрации углеводородов в ней), наряду с
применением отражательно-тепловой изоляции или водяного орошения резервуаров.
В конденсационных
системах УЛФ охлаждение ПВС осуществляется в одну или две ступени (рис. 8).
При одноступенчатой
конденсации ПВС из резервуара 1 по газовой обвязке 3 поступает в холодильник 4,
который включается по сигналу датчика давления 5. Образующийся в результате
охлаждения ПВС конденсат отделяется в емкости 6 и насосом 7 закачивается
обратно в резервуар, а воздух со следами углеводородов сбрасывается в атмосферу
через регулятор давления 8 типа «до себя».
Рисунок 8 -
Конденсационные системы УЛФ: а - одноступенчатая; б - двухступенчатая; 1 -
резервуар с бензином; 2-дыхательный клапан; 3-газовая обвязка;
4,9-холодильники; 5-датчик давления; 6, 10-емкости; 7-насос; 8-регулятор
давления типа «до себя»
ЦНИЛ Госкомнефтепродукта
РСФСР была разработана и испытана полупромышленная холодильная установка с
поверхностным охладителем-конденсатором для конденсации паров бензина.
Холодильная машина включает в себя аммиачный 2-цилиндровый компрессор,
конденсатор, испаритель, насос для подачи хладагента, охладитель-конденсатор,
емкость для сбора конденсата, насос для откачки конденсата.
В качестве хладагента
используется раствор хлористого кальция с температурой замерзания -35...-38 °С.
Конденсация бензиновых паров из паровоздушной смеси осуществляется в
поверхностном охладителе-конденсаторе за счет охлаждения паровоздушной смеси
хладагентом, протекающим по оребренным трубкам. Выпадающий при охлаждении
конденсат собирается в емкости и по мере накопления откачивается насосом в
резервуар. В его состав входят в основном гексаны и часть пентанов и бутанов.
По составу и свойствам получаемый конденсат соответствует газовому бензину с
давлением насыщенных паров около 0,15 МПа.
В ряде изобретений,
по-существу, также предлагаются одноступенчатые конденсационные системы УЛФ, но
конструктивно они оформлены иначе.
Предлагается
устанавливать теплообменное устройство непосредственно на кровле резервуара.
Оно включает корпус 1, внутри которого имеется система вертикальных каналов 2,
форсунки 3 для распыливания воды, а также клапан давления 4. Работа устройства
основана на том, что клапан 4 срабатывает при давлении, на 10... 15 % меньшем,
чем дыхательный клапан резервуара. Паровоздушная смесь проходит через
вертикальные каналы, охлаждаемые за счет естественного перепада температуры
между стенками корпуса и окружающим воздухом. При температуре окружающей среды
выше 20 °С используется система принудительного охлаждения ПВС. Для этого по
коллектору 5 к форсункам 3 подается вода, которая распыляется в направлении
стенок устройства. Выпадающий из ПВС конденсат стекает вниз.
Для повышения
эффективности работы устройства автор конструкции предлагает разместить в
нижней части некую насадку, материал которой при контакте с конденсатом
набухает и образует развитую поглощающую поверхность.
Несмотря на очевидную
простоту предложенного устройства, ясно, что оно не может обеспечить высокой
степени улавливания углеводородов: перепад температур в нем весьма невелик, а
время нахождения ПВС в устройстве при расходе 100 м3/ч не превышает 6 с.
Предложено устанавливать
на кровле резервуара устройство, в камере которого смонтированы элементы для
образования каналов, по которым проходит ПВС и хладагент. Причем эти элементы выполнены
в виде наклонных и соединенных попарно пластин.
Компрессионные системы
УЛФ
Много публикаций в
отечественной и зарубежной литературе посвящено компрессионным системам
улавливания легких фракций. Сущность этих систем заключается в компримировании
отобранной из емкостей парогазовой смеси с целью ее аккумулирования или
реализации (в сжиженном или газообразном состоянии).
По способу
компримирования эти системы делятся на эжекторные и компрессорные. Рабочей
средой в эжекторах является жидкость (техническая вода, углеводороды и т. д.)
или газ. Соответственно они называются жидкостно-га-зовыми (ЖГЭ) или
газ-газовыми (ГТЭ) эжекторами. Компрессорные системы классифицируются по типу
используемых компрессоров (поршневые, винтовые, роторные, ротационные).
Принцип-действия
эжекторов заключается в частичной передаче кинетической энергии от рабочего
тела подсасываемому (эжектируемому) газу в камере смещения потоков и
последующем восстановлении давления смеси«рабочее тело-газ» в диффузоре. При
использовании ГГЭ разделение смеси, как правило, не производят. Если же газ
компремируется с помощью ЖГЭ, то полученная смесь разделяется в специальной
емкости, а рабочая жидкость используется вновь.
Сжатие паровоздушной
смеси с помощью компрессоров опасно, т. к. это может привести к взрыву и
пожару. По этой причине на рис. 11, 12 показаны принципиальные схемы
компрессорных систем УЛФ, в которых исключается попадание воздуха в ГП
резервуаров при снижении давления в нем.
В первом случае (рис. 9)
это достигается тем, что в ГП подается углеводородный газ из специального
газопровода 8. При создании в ГП вакуума около 100 Па по сигналу датчика
вакуума 4 открывается клапан 7 и через регулятор давления 6 типа «после себя»
углеводородный газ поступает в резервуар 1. Подача газа прекращается при
повышении давления до атмосферного по сигналу того же датчика закрытием клапана
7.
Рисунок 9 -
Компрессорная система УЛФ разомкнутого типа (с подпиткой углеводородным газом):
1-резервуар с нефтью (нефтепродуктом); 2-дыхательный клапан; 3-газовая обвязка;
4-датчик вакуума; 5-датчик давления; 6-регулятор давления типа «после себя»;
7,9-отсечные клапаны; 8-газопровод; 10-компрессор; 11-емкость; 12-регулятор
давления типа «до себя»; 13-насос
При повышении избыточного
давления в ГП резервуара 1 до 1000 Па по сигналу датчика давления 5 открывается
клапан 9 и включается компрессор 10. При сжатии часть углеводородов из газовой
смеси конденсируется. Конденсат отделяется в емкости 11 и затем возвращается в
резервуар 1 насосом 13. Несконденсировавшиеся углеводороды через регулятор
давления 12 типа «до себя» подаются в газопровод 8.
По аналогичной схеме
выполнена система улавливания легких фракций, предложенная фирмой «Philips
petroleum».
Подобные системы УЛФ
применяются на нефтяных промыслах, где всегда имеются газопроводы для
транспортировки попутного нефтяного газа. В связи с тем что углеводородный газ,
откачиваемый из резервуара в газопровод, назад не возвращается, система, схема
которой приведена на рис. 10, называется компрессорной системой УЛФ
разомкнутого типа.
Рисунок 10 -
Компрессорная система УЛФ института «Башнефтепроект»: 1 -резервуар;
2-газгольдер; 3-балансирный механизм; 4, 7-отсечные клапаны; 5-турбогазодувка;
6-подводящий газопровод промысловой компрессорной станции; 8-напорный
газопровод
Примером подобной
системы является автоматизированная система герметизации резервуарных парков
промыслов, предложенная в институте «Башнефтепроект» [2], рассчитанная на
использование турбогазодувок (рис. 12). В зависимости от давления в ГП легкие
фракции нефти переходят из резервуара в резервуар или по трубопроводу
газоуравнительной системы в «мягкий» газгольдер, 2. При наполнении газгольдера
поднимается его верхняя часть, шарнирно связанная с балансирным механизмом 3.
При определенном положении балансирного механизма открывается клапан 4 отбора
газа из газгольдера и газ поступает на прием турбогазодувки 5. Турбогазодувка
компримирует газ и подает его в газовую сеть промысловой компрессорной станции
по газопроводу 6. При создании расположения в ГП резервуаров в них под
избыточным давлением 200 Па поступает газ из «мягкого» газгольдера, верхняя
часть газгольдера и связанный с ним балансирный механизм опускаются. Если
запасов газа в газгольдере недостаточно, то открывается клапан 7 выпуска газа
из напорного газопровода 8 или концевой сепарационной установки в «мягкий»
газгольдер. Пуск турбогазодувки производится автоматически с одновременным
открытием клапана 4 при помощи сигнального устройства, установленного на
балансирном механизме. Газгольдер рассчитан на максимальное избыточное давление
2000 Па.
Применение компрессорных
систем УЛФ целесообразно при больших расходах паровоздушной смеси. КПД
компрессоров и развиваемое ими давление достаточно высоки. Вместе с тем
применение поршневых компрессоров требует значительных капитальных затрат, а
винтовые компрессоры не всегда имеют достаточную эксплуатационную надежность.
Кроме того, в компрессорных системах УЛФ компримирование паров приводит к повышению
их температуры, что требует обязательного охлаждения паров с целью обеспечения
конденсации углеводородов. Для обеспечения безопасной работы компрессоров
необходимо предотвратить попадание воздуха в ГП резервуаров. Охлаждение паров и
создание их запасов для последующего заполнения ГП требуют дополнительных
затрат.
В силу перечисленных
причин большое распространение получили эжекторные системы УЛФ. Достоинствами
эжекторных установок являются простота, надежность, недефицитность
комплектующих узлов. Их обслуживание не требует дополнительного персонала.
Принципиальные схемы
предложенных эжекторных систем УЛФ приведены на рис. 11. На рис. 11 а показана
схема компримирования ПВС с использованием в качестве рабочей жидкости самого
легкоиспаряющегося нефтепродукта. При повышении избыточного давления в ГП
резервуара 1 до 1000 Па по сигналу датчика давления 4 включается насос 5,
который подает рабочую жидкость (бензин) в жидкостно-газовый эжектор 5. ЖГЭ
отсасывает избыток ПВС из ГП резервуара 1, смешивает ее с рабочей жидкостью и
компримирует. В результате часть углеводородов из ПВС растворяется в рабочей
жидкости. Доля поглощенных углеводородов зависит от давления и температуры.
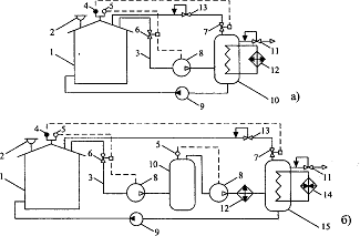
Рисунок 11. Эжекторные
системы УЛФ: а - компримирование ПВС легкоиспаряющимся нефтепродуктом; б -
компримирование ПВС низколетучим нефтепродуктом
Разделение полученной
газожидкостной смеси производится в емкости 7. После этого воздух со следами
углеводородов через регулятор давления 8 типа «до себя» сбрасывается в
атмосферу, а жидкая фаза повторно используется в качестве рабочей жидкости,
закачивается в резервуар 1 или в трубопровод (на схеме не показан).
Комбинированные системы
УЛФ
Описанные выше системы
УЛФ не всегда обеспечивают необходимое сокращение паров углеводородов в
атмосферу. Поэтому во многих изобретениях предполагается совмещать сразу
несколько способов улавливания паров.
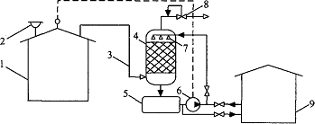
Рисунок 11 -
Конденсационно-адсорбционная система УЛФ: 1 -резервуар с бензином; 2 -
дыхательный клапан; 3-газовая обвязка; 4-холодильник; 5 - емкость; 6-насос;
7-адсорбер; 8-регулятор давления типа «до себя»
На рис. 11 показана
принципиальная схема конденсационно-адсорбционной системы УЛФ, предложенной в
ЛВС, вытесняемая из резервуара, в холодильнике 4 подвергается охлаждению при
температуре от -10 до -50 °С. При этом происходит конденсация части
углеводородов, которые отделяются в емкости 5 и насосом 6 возвращаются в
резервуар 1. Далее воздух с остатками несконденсировавшихся паров поступает в
адсорбер 7, где проходит доочистку. Затем воздух со следами углеводородов через
регулятор давления 8 типа «до себя» сбрасывается в атмосферу.
Температура конденсации
углеводородов в холодильнике 4 не оговаривается, однако конкретизируется способ
охлаждения ПВС: для этой цели предлагается использовать холодные спаи плоской
батареи термоэлементов, соединенной с источником постоянного тока.
Варианты принципиальных
схем конденсационно-компрессорных систем УЛФ, в которых совмещаются
компримирование газовой смеси и ее охлаждение, приведены на рис. 12.
Рисунок 12 -
Конденсационно-компрессорные системы УЛФ: а-с охлаждением сжатой газовой смеси;
б-то же с двухступенчатым сжатием; 1 -резервуар с бензином; 2-дыхательный
клапан; 3 - газовая обвязка; 4-датчик вакуума; 5-датчик давления; 6, 7-отсечные
клапаны; 8-компрессор; 9-насос; 10, 15-емкость; 11-регулятор давления типа «до
себя»; 12-холодильник; 13-регулятор давления типа «после себя»;
14-подогреватель; 15-емкость для конденсата
В первом случае (рис. 12
а) схема с целью интенсификации конденсатообразования дополнена теплообменником
(встроенным в емкость 10), в который поступает хладагент из холодильника 12. Во
втором случае (рис. 12 6) компримирование выполняется в две ступени с
промежуточным отбором конденсата в емкости 10 и охлаждением газовой смеси после
второй ступени сжатия в холодильнике 12. В результате подобной обработки
большая часть газообразных углеводородов конденсируется. Для сбора конденсата
служат емкости 10, 15. Чтобы обеспечить возможность заполнения ГП резервуара
при снижении давления в нем углеводородным газом, емкость 15 снабжена
подогревателем, который обеспечивает быстрое испарение конденсата.
Выводы
Потери нефти на
нефтебазах приводят к большому материальному и экологическому ущербу. Поэтому
их сокращение является важнейшей задачей работников нефтебаз и АЗС. Большое
значение уделяется потерям нефтепродуктов от испарения.
В данном курсовом
проекте были подсчитаны некоторые потери нефти от испарения из резервуара.
Потери нефтепродукта от
испарения за июль составили:
при «больших дыханиях»: 
=
кг;
при «малых дыханиях»: 
=90015,6 кг;
Также были рассмотрены
методы сокращения потерь нефтепродуктов от испарения, существующие на
сегодняшний день и были предложены те методы, которые можно применить для уменьшения
потерь рассматриваемого резервуара.
Список использованных
источников.
1. Коршак А.А. и др. Нефтебазы и АЗС: Учебное пособие/ А. А.
Коршак, Г. Е. Коробков, Е. М. Муфтахов. -Уфа: ООО «ДизайнПолиграфСервис», 2006.
- 416 с.
2. Типовые расчеты при проектировании и эксплуатации нефтебаз
и нефтепроводов. Учебное пособие для ВУЗов/ П. И. Тугунов, В. Ф. Новоселов,
А.А. Коршак, А. М. Шаммазов - Уфа: ООО «ДизайнПолиграфСервис», 2002. - 658с.
. Новоселов В.Ф. и др. Методика расчета потерь от испарения
нефти и нефтепродуктов из наземных резервуаров: Учебное пособие/ В. Ф.
Новоселов, В.П. Ботыгин, И. Г. Блинов. - Уфа: Изд-во УНИ, 1987. - 73 с.
. Технологический паспорт резервуара № 38 ОАО «АК
«Транснефть».