Обеспечение надежности при строительстве и эксплуатации подводных переходов трубопроводов через водные преграды

  • Вид работы:
    Курсовая работа (т)
  • Предмет:
    Геология
  • Язык:
    Русский
    ,
    Формат файла:
    MS Word
    1,01 Мб
  • Опубликовано:
    2013-01-21
Вы можете узнать стоимость помощи в написании студенческой работы.
Помощь в написании работы, которую точно примут!

Обеспечение надежности при строительстве и эксплуатации подводных переходов трубопроводов через водные преграды

МИНИСТЕРСТВО ОБРАЗОВАНИЯ И НАУКИ РОССИЙСКОЙ ФЕДЕРАЦИИ

Государственное образовательное учреждение высшего профессионального образования

Филиал Российского государственного университета нефти и газа имени И.М. Губкина в г. Оренбурге




КУРСОВАЯ РАБОТА

на тему: «Обеспечение надежности при строительстве и эксплуатации подводных переходов трубопроводов через водные преграды»

Пояснительная записка к курсовой работе по дисциплине «Технологическая надежность газонефтепроводов»

Выполнил студент гр. ТП-07

Подлевских А.С.

Проверил ст. преподаватель

Гребешков Н.Н.




Оренбург 2012 г.

Содержание

Введение

. Инженерные решения по обеспечению надежности эксплуатируемых подводных переходов

. Методы прокладки подводных переходов трубопроводов

. Определение устойчивости против всплытия подводного трубопровода с учетом гидродинамического воздействия потока воды на трубу

. Определение параметров балластировки трубопровода

. Определение параметров укладки подводного трубопровода на дно траншеи протаскиванием на первой и четвертой стадиях

Используемая литература

Введение

Обеспечение стабильного функционирования, надежности и безопасности магистральных нефтепроводов входит в ряд первоочередных задач при их строительстве и эксплуатации любой трубопроводной системы. С точки зрения эксплуатационной надежности магистральных трубопроводов к участкам с повышенным риском эксплуатации можно отнести переходы через естественные и искусственные преграды. Повышенный риск эксплуатации любого подводного перехода по сравнению с основной частью магистрального трубопровода определяется не сколько вероятностью возникновения аварийной ситуации, сколько большими экологическими проблемами и экономическими затратами на устранение ее последствий.

Существует ряд нормативно-технических документов, определяющих правила проектирования, строительства и эксплуатации подводных переходов, общим принципом которых является предупреждение аварийных разливов нефти или выхода газа при сохранении эффективности трубопроводной системы. При планировании работ по обеспечению безопасности трубопроводных систем учитывают необходимость решения ряда социальных проблем. Поэтому предприятия, эксплуатирующие и контролирующие переходы через водные препятствия, должны обеспечивать равновесие трубопроводных систем с естественной природной средой. Дальнейшее старение трубопроводов, многократное повышение уровня требований к безопасности и надежности трубопроводного транспорта, современные научные представления и инженерные разработки создают сегодня предпосылки для совершенствования концептуальных подходов к вопросу предупреждения аварийных ситуаций на подводных переходах. Для анализа риска возникновения аварий важно определить набор типичных аварийных ситуаций с той или иной степенью вероятности их возникновения в зависимости от старения металла труб, повреждения изоляции, размыва подводных переходов и других технических и антропогенных факторов.

1. Инженерные решения по обеспечения надежности эксплуатируемых подводных переходов

В отечественной практике одним из основных способов по устранению нежелательного воздействия водного потока на размытый подводный трубопровод является засыпка гравием или щебнем. Размеры гравия или щебня определяются в зависимости от скорости течения по данным НИГУ Главгидроэнергостроя СГ-24-2396. Работы по засыпке размывов могут производиться как зимой, так и летом. Зимой по льду прорубаются проруби, через которые и производят засыпку из самосвалов. Летом засыпку производят грейдером с плавсредств. При этом необходимо учитывать явление сноса щебня или гравия от течения воды. После засыпки водолаз производит контрольное обследование защитного слоя. Недостатком этого способа устранения размыва является высокая стоимость и малая эффективность ремонтных работ.

В качестве более эффективного решения предлагается балластировка размытых участков трубопровода. Пригрузы выполняются из бетонных блоков, соединенных между собой гибким элементом (рис.1.1).

Рис.1.1 - Утяжелитель трубопровода


Гибким элементом может быть металлическая лента. Бетонные блоки нанизывают на ленту свободно с помощью монтажных петель, а к ленте любым способом (сваркой, болтами и др.) крепятся ограничители, препятствующие снятию блоков. В месте контакта с дюкером (дюкер - часть магистральной трубы, проходящая через водную преграду, изолированная, обернутая футеровочной рейкой и утяжеленная пригрузами) к ленте крепится в качестве упругой прокладки, например, отрезок транспортерной ленты. Один пригруз набирается из 8÷10 бетонных блоков. Бетонные пригрузы устанавливают в местах полностью оголенного дюкера. Такой вид пригруза предпочтительнее благодаря тому, что при возможных размывах он будет "следить" за профилем дна. Вес пригруза равномерно передается на газопровод. В случае, если обнаружен размытый участок трубопровода длиной более, либо равный 10·Д(где Д - внешний диаметр трубопровода), необходимо выполнить мероприятия, способствующие естественному замыву промоин течением. Одним из таких мероприятий является установка донных стенок, которые, кроме того, выполняют берегоукрепляющие функции (рис. 1.2).

Рис. 1.2 - План берегоукрепительных сооружений на подводных переходах


В местах разрушения берега под углом к оси газопровода (15 - 20°), несколько выше по течению, устанавливаются деревянные или металлические сваи, как показано на рис. 1.2 сеч. II-II. Между сваями укладывают бревна, образуя стенку. Опыт эксплуатации показал, что уже через летний сезон происходит замыв открытых участков дюкера, что является следствием установки стенок под углом к оси газопровода. Если подводных переходов несколько и у каждого устанавливается донная стенка, необходимо в ее вершине перпендикулярно оси установить защитные щиты (несколько метров в обе стороны, обеспечивающие берегоукрепление).

Техническим решением по повышению надежности вновь строящихся подводных переходов может служить утяжелитель с радиальными конусообразными опорами, рис. 1.3.

Рис. 1.3 - Подводный трубопровод с трехлучевыми утяжелителями


Трубопровод 1 оснащается разъемными утяжелителями 2, снабженными радиальными равнорасположенными опорами 3 с выполненными в них отверстиями 4, через которые параллельно трубопроводу пропущены предварительно напряженные тросы 5. Основная цель решения - создать постоянное опирание трубопровода на дно за счет лучей, выполненных из металлических труб.

Шаг установки лучей по длине трубопровода определяется из расчета устойчивости трубопровода от всплытия. Монтаж трубопровода производится с плавсредства, где выполняются операции сварки труб, установка утяжелителей с устройством предварительно растянутых тросов.

При продвижении плавсредства трубопровод опускают на дно. Вследствие трех лучей схемы утяжелителя, трубопровод всегда опускается на два луча и сохраняет данное проектное положение в процессе эксплуатации.

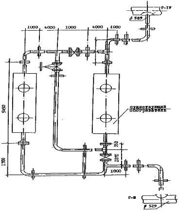
Для переходов, эксплуатируемых в условиях Севера, необходим учет температурного режима. Отсутствие этого учета приводит в зимнее время в пойменной подземной части перехода к интенсивному неравномерному пучению грунта, а в русловой части - к обмерзанию трубопровода, которое может привести к положительной плавучести. Для устранения такого негативного влияния на трубопровод необходимо применять метод подогрева газа. Перед подводным переходом на трубопроводе устанавливают подогреватель типа ПТс-160/150. Полезная мощность подогревателя 1,6 Гкал/ч КПД - 0,5÷0,7, расчетный расход подогреваемой среды при t = 70 °С по газу 1000000 м3/сут; предельный расход подогреваемой среды при t = 40 °С по газу 2000000 м3/сут; допустимый интервал температур подогреваемой среды - от минус 30 до +180 °С; вид топлива - природный газ. Вместе с тем, чтобы повысить эффективность метода теплового подогрева, необходимо устанавливать два подогревателя на два дюкера. Подогреватели следует обвязывать таким образом, чтобы они работали как раздельно, так и параллельно и последовательно на два дюкера, рис. 1.4.

Рис. 1.4 - Схема подогрева газа на пойменных участках речных переходов посредством двух подогревателей НТс 160/150


Обледенение открытого участка дюкера приводит к увеличению гидродинамических сил, воздействующих на трубопровод, а также к возможности его всплытия. Поэтому важным является контроль толщины слоя льда на поверхности дюкера. Проведение контроля должно давать информацию о текущем состоянии поверхности дюкера, на основании которой принимается решение по устранению слоя льда, его полному или частичному оттаиванию. Контроль основывается на измерении толщины намерзшего слоя по длине дюкера. Свойство воды - резкое изменение проводимости при переходе её в твердое состояние - было использовано при разработке датчика обледенения. Два проводника, отстоящие друг от друга на определенное расстояние (в виде пластин конденсатора), помещены в воду и подключены к источнику питания. В цепь включен измерительный прибор. Общее сопротивление замкнутой электрической цепи складывается из сопротивления проводников и разделяющего пластины слоя воды. При превращении этого слоя в лед общее сопротивление цепи резко (на несколько порядков) возрастает, что может быть зафиксировано измерительным прибором. Поскольку изменение сопротивления, связанное с обледенением, можно контролировать по изменению силы тока в цепи, либо непосредственным изменением величины сопротивления, то в качестве измерительного прибора можно использовать амперметр или омметр.

Конструктивно датчик обледенения выполнен с учетом специфики внешних условий измерений следующим образом (рис. 1.5).

Рис. 1.5 - Датчик обледенения


Две пластины из нержавеющего материала 1связаны в каркас для обеспечения жесткости пластинами 2 из изоляционного материала (текстолит, гетинакс и т.д.).От пластины 1 отведены два провода 3, образующих совместно с ними измерительную цепь. Для устранения механических повреждений пластины 1, 2 покрываются колпаками 4. В случае выполнения колпака 4 из электропроводящего материала необходимо предусмотреть электроизоляцию пластины 1 от колпака 4. Для обеспечения циркуляции воды и предотвращения разрушения датчика при расширении льда внутри колпака 4 в последнем делается ряд сквозных отверстий. Отверстия выполняются в одной плоскости по всей высоте колпака 4, причем плоскость отверстий целесообразно устанавливать перпендикулярно потоку воды. Диаметр отверстий можно принять около 3÷5 мм. Колпак с закрепленным в нем каркасом крепится к дюкеру посредством хомута.

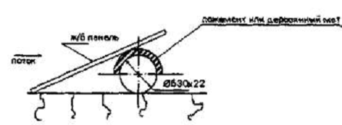
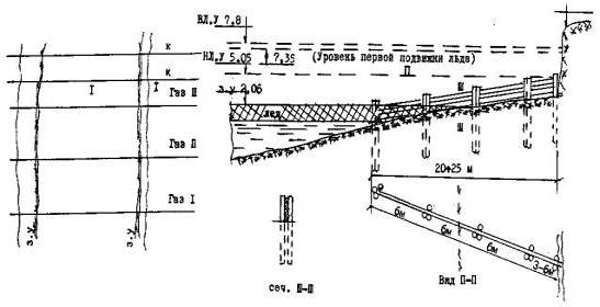
Для рек, имеющих небольшую глубину (2 м), актуальной является проблема защиты дюкера от льдин в паводковый период. Технические решения, осуществляющие эту защиту, представлены на рис. 1.9 и 1.10.

Рис. 1.9 - Варианты защиты участков дюкера от торсов льда на мелководье в качестве временной меры до посадки дюкера на проектные отметки

а)

б)

в)

г)

Рис. 1.10 - Посадка дюкера на уровень дна (верхняя образующая трубопровода)


На рис. 1.9 а, б защита предусмотрена железобетонными панелями, устанавливаемыми в виде ''крыш" с одной или обеих сторон дюкера и скрепляемых между собой. На рис. 1.9 в представлено решение, в котором используются трубы, разрезанные на скорлупки и образующие кожух над трубой. Обеспечение устойчивости кожухов производится якорными устройствами с тросом. Кожух можно создать и установкой железобетонных пригрузов (рис. 1.9 г). С точки зрения устойчивости и безопасности трубопровода предпочтительней вариант на рис. 1.10,в котором предусматривается заглубить участки дюкера по верхней образующей до уровня дна или вариант рис. 1.9 в.

Инспекция состояния подводного трубопровода проводится различными методами. Очень важным элементом инспекции является её периодичность. Так, например, в Великобритании подводный трубопровод обследуют сразу после окончания строительства и через 6 месяцев после начала эксплуатации. Данные этих обследований сравниваются и, если они не различаются, следующее обследование выполняется через год, причем обнаруженные отклонения от правил эксплуатации должны быть исправлены. В Нидерландах требуется ежегодное обследование подводных трубопроводов, если их укладка выполнена в соответствии с проектом. В случае отклонения от проекта обследования могут быть назначены два раза в год.

Наибольшие по величине гидродинамические нагрузки дюкер с размытым участком будет испытывать в паводковый период. Следовательно, целесообразно обследование производить зимой, перед паводком. Наиболее подходящим временем для обследования является январь или февраль. В случае обнаружения размытого участка ремонтные и профилактические работы проще производить зимой, перевозя бетонные блоки или щебень, гравий по льду реки к вырезанным во льду прорубям.

Одним из методов инспекции подводных трубопроводов может служить техническое решение, предложенное английской компанией "Britsh gas". Фирма разработала и, по опубликованным в печати данным, с успехом применяет для обследования магистральных газопроводов прибор, перемещающийся внутри трубопровода и определяющий высотное положение газопровода, толщину слоя грунта под трубопроводом и толщину его стенки.

Для обследования подводных газопроводов на переходах через реки компания"Wimpol"разработала в 1986 - 87 гг. электромагнитную сканирующую систему. По опубликованным данным (см. Pipeline а gas jornal v215, 1988, № 10, p.37 - 41) система обеспечивает получения продольного профиля трубопровода и его плановое положение относительно русла реки. Кроме того, система позволяет установить отметки дна реки и характер эрозионных явлений.

ВНИИГАЗом разработана "Методика оценки фактического положения и состояния подземных трубопроводов", которая может применяться для определения пространственного положения трубопровода и состояния изоляционного покрытия.

Методы прокладки подводных переходов трубопроводов

При проектировании подводных переходов через водные преграды разработчики опираются на данные гидрологических, инженерно-геологических и топографических изысканий с учетом специфики эксплуатации в данном районе ранее построенных подводных переходов, существующих и проектируемых гидротехнических сооружений, которые могут оказать влияние на режим водной преграды в месте перехода, планируемых дноуглубительных работ, а также на требования по охране водных ресурсов.

В мировой практике строительства подводных переходов наиболее широкое применение получили методы их прокладки, которые условно можно разделить на две группы: траншейные и бестраншейные. Одним из самых распространенных методов строительства подводных переходов является траншейный метод (рис. 2.1). Он включает в себя подводную разработку траншеи специальной землеройной техникой (земснаряды, грунтососы, гидромониторы, скреперы и т. д.) и одновременно с этим подготовку дюкера. Применяются три основных метода укладки трубопровода в подводные траншеи: протягивание по дну; погружение с поверхности воды трубопровода полной длины и укладка с плавучих средств и опор.

Каждый из перечисленных методов укладки имеет свои недостатки, основным из которых является большой объем подводно-технических и земляных работ, связанных с разработкой траншеи, однако при определенных условиях имеют ряд преимуществ. Чаще всего траншейный метод строительства подводных переходов применяется в случаях невозможности использования бестраншейных методов, характеризующихся рядом ограничений.

В настоящее время широкое распространение получили бестраншейные методы строительства подводных переходов магистральных трубопроводов: наклонно направленное бурение, микротоннелирование, тоннелирование, вантовые и др.

При использовании бестраншейных технологий строительства подводных переходов отсутствуют недостатки традиционных методов, уменьшается неблагоприятное воздействие на окружающую среду, в том числе гидрологию водоемов, повышается надежность трубопровода.

Строительство подводных переходов методом наклонно направленного бурения (ННБ), в зависимости от характеристик водных преград, технических характеристик используемых буровых установок, технологии бурения, конструктивных параметров протаскиваемого трубопровода, осуществляется по различным технологическим схемам. Общими для всех технологических схем являются основные этапы ННБ:

а) бурение пилотной скважины;

б) расширение скважины в один или несколько приемов в различных направлениях;

в) протягивание трубопровода в разрабатываемую скважину.

Рис. 2.1 - Строительство подводных переходов траншейный методом и методом микротоннелированием


Данный метод позволяет обеспечить высокую надежность построенного объекта; сохранение природного ландшафта и экологического баланса в месте проведения работ, исключение техногенного воздействия на флору и фауну, размыва берегов и донных отложений водоемов; значительное уменьшение риска аварийных ситуаций и, как следствие, гарантию длительной сохранности трубопроводов в рабочем состоянии.

Применение ННБ имеет ряд ограничений: сложные инженерно-геологические условия, большая протяженность перехода и диаметр укладываемой трубы.

В России были построены единичные переходы протяженностью более 1000 м с диаметром труб не более 1020 мм. Основная масса построенных переходов диаметром труб 1020-1420 мм имеет протяженность не более 500-700 м. Другим ограничением метода ННБ являются сложные геологические условия: галечниковые грунты, грунты с включением валунов, карстовых полостей, скальные, илистые грунты. Эти факторы в совокупности с конструктивными параметрами буровых установок и технологии бурения определяют возможность или невозможность строительства того или иного объекта методом ННБ.

Метод микротоннелирования (рис. 2.1) основан на строительстве тоннеля с помощью дистанционного управляемого проходческого щита. Микротоннельный щит работает из заранее подготовленной стартовой шахты в прямолинейном или криволинейном направлении. Выемка щита производится из приемной шахты.

Преимуществами микротоннелирования (так же как и метода ННБ) является отсутствие отрицательного воздействия на русловые процессы пересекаемой водной преграды; надежная защита руслового участка подводных переходов трубопровода от размыва и высокая степень защиты трубопровода от механических повреждений, обеспечиваемая прокладкой трубопровода на глубине не менее 7 м от дна и значительно ниже линии предельного размыва русла реки; сохранение экологического баланса в месте проведения работ; отсутствие воздействия на режим судоходства и пр.

Однако микротоннелирование имеет следующие сложности при проходке:

а) в трещиноватых доломитах есть большой риск заклинивания трубного става, в связи с относительно высокой прочностью породы и опасностью возникновения неравномерного горного давления;

б) на границе перехода из прочных пород в зону карстового образования при малейшем отклонении щита от заданной траектории резко возрастают усилия продавливания всего трубного става (заклинивание), при превышении которых будет происходить разрушение секций трубного става;

в) при преодолении карстовых участков возникает большая степень риска отклонения трубного става от проектной траектории прокладки микротоннеля, что повлечет за собой изменение проектного положения и расчетной схемы трубопровода;

г) стандартная конструкция труб не предусматривает связи растяжения в стыках, поэтому заклинивание может привести к раскрытию стыка и прорыва грунта в микротоннель при проходке в слабых грунтах.

При сооружении подводных переходов тоннельным методом используют щитовую проходку защитного кожуха-обделки, состоящего из отдельных колец, которые, в свою очередь, собираются из блоков - сегментов (или тюбингов) под защитой проходческого щита. Для продвижения проходческого комплекса в конструкции щита предусматриваются щитовые домкраты, которые отталкиваются от каждого вновь собранного кольца обделки, тем самым разрабатывая грунт и освобождая место для монтажа следующего кольца обделки. При проходке тоннеля производится первичное и контрольное нагнетание, в результате которого заполняются возможные трещины и пустоты вокруг обделки тоннеля.

Преимущества тоннельного метода прокладки схожи с преимуществами метода микротоннелирования, но при сравнении этих двух методов оказывается, что у первого отсутствуют недостатки, присущие методу микротоннелирования. Тем не менее негативное воздействие на подводный переход окружающего грунта, изменение инженерно-геологических условий, к примеру, образование или развитие карстовых полостей, может нарушить целостность сооружения и привести к серьезным экологическим последствиям. Во избежание возможных негативных последствий требуется разработка специальных мероприятий и технических решений, предотвращающих аварийные ситуации при строительстве и способствующих нормальной эксплуатации сооружения и сохранению окружающей среды.

Целесообразность применения того или иного метода строительства подводных переходов определяется с учетом анализа всех возможных факторов, существенно влияющих на надежность и безопасность трубопровода. Причем в рамках одного проекта строительства могут применяться практически все методы прокладки подводных переходов трубопровода.

Таким образом, при проектировании, строительстве и эксплуатации магистральных трубопроводов необходимо уделять особое внимание сооружаемым подводным переходам, учитывать срок их эксплуатации, изменения микроструктуры металла во времени, воздействие циклических нагрузок на изменение физико-механических свойств стали; разрабатывать методы и способы, повышающие надежность подводных переходов трубопровода, что увеличит срок их безотказной работы.

. Определение устойчивости против всплытия подводного трубопровода с учетом гидродинамического воздействия потока воды на трубу

Исходные данные: участок категории 1; мм; = 1024 мм; мм; ; ; =2000 м; =9466 Н/м; =19 Н/м; = 3620 Н/м; = 0; ; ; ; L=350м; глубина водоема =7,4м; = 1,0м; грунт суглинистый, k=0,4.

При расчете устойчивости против всплытия подводного трубопровода, пересекающего реки, желательно учитывать вертикальную и горизонтальную составляющие силового гидродинамического воздействия потока воды на трубу в процессе укладки трубопровода на дно траншеи.

Горизонтальная составляющая гидродинамического воздействия на единицу длины трубопровода:

,                   (3.1)

где - гидродинамический коэффициент обтекания трубы водным потоком;

 - средняя скорость течения воды в слое на уровне уложенного на дно подводной траншеи трубопровода, м/с.

Коэффициент  определяется в зависимости от числа Рейнольдса:

           (3.2)

где v - кинематическая вязкость воды, v =.

,

для офутерованного трубопровода:

.

И в том, и другом случае, = 1,0; = 0,66.

Вертикальная составляющая воздействия гидродинамического потока на единицу длины трубопровода  рассчитывается по формуле:

,         (3.3)

где - гидродинамический коэффициент подъемной силы, остальные параметры те же, что и в формуле (3.1). Коэффициент  зависит от числа Рейнольдса и определяется (для гладких труб) по графику, приведенному в

Требуемый вес балластировки в воде будет определятся по следующей формуле:

                                          (3.4)

где - коэффициент надежности по нагрузке (0,9 - для железобетонных грузов);

- коэффициент надежности устойчивости положения трубопровода против всплытия. принимаемый равным для участков перехода через болота. поймы. водоемы при отсутствии течения. обводненные и заливаемые участки в пределах ГВВ 1%-й обеспеченности - 1,05.

- расчетная выталкивающая сила воды, действующая на трубопровод, = 9466 Н/м;

 - расчетная нагрузка, обеспечивающая упругий изгиб трубопровода соответственно рельефу дна траншеи, = 19 Н/м;

 - расчетный вес единицы длины трубопровода в воздухе с учетом изоляции при коэффициенте надежности по нагрузке, 3620 Н/м;

 - нагрузка от веса перекачиваемого продукта, = 0;

Вес балластировки в воздухе определяется по формуле:

                          (3.5)

где - удельный вес материала пригрузки.

Значение коэффициента k для трубопровода, покрытого сплошной деревянной футеровкой приведены в таблице 3.1. Для суглинистого грунта, k = 0,40.

Таблица 3.1 - Значения коэффициентов трения трубы о грунт

Характеристика грунта

k

Характеристика грунта

k

Скальные грунты

0,65

Пески мелки и супеси

0,45

Пески крупные и гравелистые

0,55

Илистые и суглинистые грунты

0,40


При укладке подводных трубопроводов необходимо производить проверку устойчивости трубы против смятия под действием внешнего гидростатического давления воды по формуле:

                                                                        (3.6)

где - средний диаметр трубы, - глубина водоёма; - глубина заложения трубопровода до верхней образующей.

,

следовательно, устойчивость трубы против смятия обеспечивается.

4. Определение параметров балластировки трубопровода

Балластировка подводных трубопроводов в пределах участка подводно-технических работ выполняется кольцевыми чугунными и железобетонными грузами, жестко фиксируемыми на трубопроводе или сплошным обетонированием.

Расстояние между одиночными чугунными и железобетонными грузами рассчитывается по формуле:


где  - средняя масса одного груза.

м.

Число пригрузов, необходимое для балластировки участка трубопровода длиной L, определяется по формуле:


Дробное число N округляется в большую сторону до ближайшего целого числа.

Если предусматривается балластировка сплошным слоем бетона, то диаметр обетонированного трубопровода можно рассчитывать по формуле:


Толщина слоя бетона:

. Определение параметров укладки подводного трубопровода на дно траншеи протаскиванием на первой и четвертой стадиях

Исходные данные берем из первого примера. Дополнительно: ; = 12 кПа; балластировки произведена кольцевыми железобетонными пригрузами УТК 1020-24-2, толщина груза (t = 0,2 м; м; м; ; .

Существует несколько открытых способов и схем укладки трубопроводов в подводные траншеи. Отметим три основных способа: протаскиванием по дну, погружение с поверхности воды или с поверхности льда зимой и погружение с плавучих средств последовательным наращиванием секций трубопровода.

Данная курсовая работа предусматривает рассмотрение и расчет параметров укладки подводного трубопровода на дно траншеи методом протаскивания по дну.

Основным параметром укладки трубопровода в проектное положение протаскиванием по дну подводной траншеи с помощью заранее уложенного в неё троса является усилие протаскивания . Оно зависит от способа балластировки, вида спусковой дорожки, стадии протаскивания и др.

Первая стадия: трогание трубопровода с места по грунтовой дорожке.

В случае если балластировка выполняется одиночными пригрузами:

                                                                                       (5.1)

где f - коэффициент трения трубопровода о грунт при продольном перемещении, который можно в первом приближении принять равным тангенсу угла внутреннего трения грунта , f =;

G - общий вес офутерованного трубопровода в воздухе, равный:

                                                                      (5.2)

L - длина протаскиваемого трубопровода, 350м;

- расчетная нагрузка от собственного веса трубопровода, = 3620 Н/м ;

- расчетная интенсивность балластировки в воздухе, = 7569 Н/м

- расчетная нагрузка от собственного веса футровки:

,                (5.3)

где  - удельный вес деревянной футеровки, - 7600 ;

Н/м.

Определим вес офутерованного трубопровода в воздухе по формуле 5.2:

С - сопротивление трубопровода сдвигу, обусловленное сцеплением грунта:

,                     (5.4)

- длина части трубы, врезавшейся в грунт, ориентировочно принимаемая равной ;

кН.

 - пассивный отпор грунта движению пригрузов.

Пассивный отпор грунта найдем из выражения:

                        (5.5)

где N - число пригрузов на трубопроводе, N = 136;

i - длина хорды той части пригруза, которая погружена в грунт:

                                                                      (5.6)

t - толщина пригруза, t =0,2 ;

- удельный вес грунта в воздухе,;

- сцепление грунта, = 12 кПа ;

Определим пассивный отпор грунта по формуле 5.5 :

Определим усилие протаскивания по формуле 5.1:


Переходим к четвертой стадии: трогание трубопровода с места после временной (более одного часа) остановки протаскивания.

Принимаем

При балластировке одиночными грузами :

                                                                        (5.7)

где - коэффициент трения трубопровода о грунт в воде ориентировочно

; - общий вес протаскиваемого трубопровода в воде

                                                                                        (5.8)

Определим общий вес протаскиваемого трубопровода в воде по формуле 3.8:

 - площадь поверхности контакта трубопровода и пригрузов с грунтом;

 - пассивный отпор грунта в воде, определяемый по формуле:

                           (5.9)

Определим усилие протаскивания по формуле 5.7:

Результаты расчетов усилия протаскивания  по формулам 5.1 и 5.7 показывают, то на первой стадии протаскивания по грунтовой дорожке значение  превышает технические возможности самой мощной лебедки ЛП -15, даже при использовании подвижного блока. Для уменьшения  используем рельсовую спусковую дорожку ОСД-3 с собственным весом одной, тележки =13 кН, коэффициентом трения качения = 0,0012 м; радиусом колеса тележки = 0,4 м, радиусом оси тележки = 0,09 м, грузоподъемностью 250 кН.

Значительного уменьшения  можно добиться, используя рельсовую спусковую дорожку. В этом случае усилие протаскивания определяется по формуле

,                         (5.10)

где kТм - коэффициент трогания трубопровода с места, равен 1,5-2,0;

Т1 - сопротивление, создаваемое трением качения колеса тележки по рельсам;

Т2 - сопротивление, создаваемое трением скольжения в подшипниках осей тележки;

Т3 - дополнительное сопротивление, создаваемое трением реборд колес о рельсы при движении;

Т4 - сопротивление, создаваемое тернием тягового каната о грунт.


                           (5.11)

где Gт - вес тележки;

Gг.т - грузоподъёмность тележки;

fк - коэффициент трения качения;

Rт - радиус колеса тележки;

Определим сопротивление, создаваемое трением скольжения в подшипниках осей тележки

                               (5.12)

где fc - коэффициент трения скольжения, fc = 0,05;

rТ - радиус оси тележки;

Определим дополнительное сопротивление, создаваемое трением реборд колес о рельсы при движении

                               (5.13)

Т3= 0,5(0,06173+0,2527)= 0,1572 кН/м.

Определим сопротивление, создаваемое трением тягового колеса о грунт, принимая канат для лебедки ЛП-151 диаметром 60,5 мм:

,            (5.14)

где qк - погонный вес тягового каната, qк = 140 Н/м;

fк.н - коэффициент трения каната о грунт, fк.н = 1,0.

Определим усилие протаскивания по формуле 3.10:


Определим расчетной тяговое усилие Тр:

 (5.15)

где  - коэффициент условий работы, принимаемый равным 1,1, при протаскивании лебедкой;

Для четвертой стадии протаскивания по той же формуле:


Очевидно теперь, можно заменить лебедку ЛП -151 на ЛП - 1А с тяговым усилием Ттяг=720 кН. В обоих случаях условие .

подводный переход трубопровод траншея

Список использованной литературы

1. Быков Л.И., Мустафин Ф.М., Рафиков С.К., Нечваль А.М., Лаврентьев А.Е. Типовые расчеты при сооружении и ремонте газонефтепроводов: Учеб. Пособие. - Санкт - Петербург: Недра, 2006.- 824 с., ил.

2. С.В. Дейнеко. Обеспечение надежности систем трубопроводного транспорта нефти и газа. - М.: Издательство «Техника», ТУМА ГРУПП, 2011. - 176 с. УДК 622.692.4-192.

. РД 51-4.2-003-97 Методические рекомендации по расчетам конструктивной надежности магистральных газопроводов.

. ГОСТ 27.301-95 Межгосударственный стандарт надежность в технике. Расчет надежности. Основные положения.

. Иванов В.А., Кузьмин С.В., Крамской В.Ф., Торопов С.Ю. Сооружение подводных переходов магистральных трубопроводов. - Курс лекций, Тюменский государственный нефтегазовый университет, 2003.

. Материалы из интернета.

Похожие работы на - Обеспечение надежности при строительстве и эксплуатации подводных переходов трубопроводов через водные преграды

 

Не нашли материал для своей работы?
Поможем написать уникальную работу
Без плагиата!
Без нейросетей!