|
№
|
Кореляційна
функція
|
Спектральна
щільність
|
|
5
|

|
|
Схема моделювання стохастичного процесу
Для генерації стохастичного процесу (СП) із
заданими властивостями використовується метод формуючого фільтру. Його можна
подати у вигляді такої структурної схеми для моделювання:
На схемі БВП - базовий випадковий процес (в
ідеалі білий шум), Wфф(p) - передатна функція формуючого фільтру.
Визначення формуючих фільтрів
Для моделювання стохастичного процесу із заданими
властивостями спочатку треба визначити передатну функцію формуючого фільтру Wфф(p).
Відомо, що спектральні щільності вхідного x(t) та вихідного f(t) сигналів
взаємозв’язані
. (1)
Якщо випадковий процес x(t) має властивості
білого шуму, то його спектральна щільність Sx(щ)=a=const. Вона може бути
розрахована по формулі
, (2)
де Gx - середньоквадратичне відхилення процесу x(t), Дtг - крок генерації випадкового
процесу.
1. Моделювання стохастичного процесу та
оцінювання його характеристик, якщо БВП є блок Band Limited White Noise.
.1 Визначення формуючого фільтра ФФ1
Наведемо основні вхідні дані, які потрібні для
виконання курсової роботи: Mf=0; Gx=7.9; Gf=15.8; p(x) - для нормального
(гаусового) випадкового процесу; б=3.8, в=0.3 для моделі СП №5.
Введемо слідуючи рекомендації:
1. Крок генерації повинен бути пов’язаний з
параметром б моделі кореляційної функції (спектральної щільності):
.
2. Крок моделювання повинен бути не
більше кроку генерації (Дt≤Дtг) та обов’язково кратним йому(
- ціле число).
3. Крок запису у файл повинен бути такий
самий, як крок генерації dt=Дtг.
Враховуючи рекомендації отримуємо: Дtг = 0.1
Далі знайдемо
Модель СП №5.
;
.
Бачимо, що
А після заміни
.
Далі слідує
,
де
,
,
Тоді для відтворення СП з моделюю №5 потрібен
формуючий фільтр:
Так як Df=Gf2=15.82=249,64,

В параметрах блоку БВП встановимо:
Noise power - значення
;
Sample time - значення Дtг = 0.1; - значення 1.
Моделювання будемо вести при фіксованому кроці Дt=0.1, а інтервал часу моделювання
оберемо 35 сек. Інтервал часу моделювання треба змінити, якщо кількість
пересічень СП з лінією математичного очікування буде менше ніж 25, або значно
більше 50.
Файл запису назвемо wn1.sp, а крок запису встановимо dt = 0.1.
Схема моделювання заданого процесу буде така:
Параметри блоку Band-Limited White Noise
Запис кроку моделювання Дt у Simulation parameters та кроку запису dt у To File SP
Файл СП wn1.sp треба обробити, знайти оцінки його
характеристик, моделі якими його можна описати, та їх параметри. Для цього
треба скористатися програмою ідентифікації моделей випадкових процесів IDsoft, яка створена на кафедрі АВП, та
спрощує роботу студентам.
На першому кроці роботи з програмою IDsoft проводиться візуалізація
змодельованого СП та виводяться результати оцінювання його найпростіших
характеристик. А також ідентифікується модель щільності вірогідності.
Бачимо, що оцінка математичного очікування
=Mх=-1.082 суттєво відрізняється від заданого. Тому
потребує корегування.
Оцінка середньоквадратичного відхилення
=Gх=15.17 відрізняється від заданого на
.
Якщо відхилення між заданим та отриманим значенням
характеристики (або параметра) не перевищує 5%, то вважається, що результат
досягнуто.
На другому кроці роботи з програмою IDsoft проводиться структурна
ідентифікація моделей автокореляційної функції (АКФ) та спектральної щільності
(СЩ) СП. По графікам оцінок АКФ та СЩ вибираємо із пропонованих семи типових,
такі моделі АКФ та СЩ, які б були максимально схожі на них. В цьому випадку це
модель №5.
На третьому кроці роботи з програмою IDsoft проводиться параметрична
ідентифікація моделей АКФ та СЩ. ЇЇ ціль - визначення параметрів моделей.
Значення параметру б та в буде знайдено завдяки оптимізаційній
процедурі, яка дозволяє моделі АКФ описати її оцінку максимально точно.
Початкове наближення слід вводити рівним заданому значенню
оптимізуємого параметру.
Результати оптимізації: бо=3.751, во=0.5388.
Вони значно відрізняються від заданих значень, тому потребують корегування.
.
1.2 Ітераційна коригування параметрів формуючого фільтра ФФ1
Для корегування значень параметрів (б та в) змінила о. Для
того щоб зменшити значення в коефіцієнт коливання збільшується, а для
корегування математичного очікування додається константа. В моєму випадки
значення = 1.08.
Після цього отримуємо остаточний результат, де всі
характеристики і параметри відрізняються від заданих не більше ніж на 5%.
Оцінка математичного очікування:
Результат оптимізації:
.
2. Моделювання СП методом формуючого фільтра
(ФФ2),), якщо базовим генератором є блок Random Number
В параметрах блоку БВП встановимо:
Mean - значення Mx=0; Variance - значення Gx=7.9; Initial seed - значення 1;
Sample time - значення Дtг = 0.1.
Моделювання будемо вести при фіксованому кроці Дt=0.1, а інтервал часу
моделювання оберемо 35 сек.
Файл запису назвемо RN1.sp, а крок запису
встановимо dt = 0.1.
Схема моделювання заданого процесу буде така:
Для обробки файлу СП RN1.sp скористаємось
програмою ідентифікації моделей випадкових процесів IDsoft.
На другому кроці роботи з програмою IDsoft проводиться
структурна ідентифікація моделей АКФ і СЩ випадкового процесу та обирається
модель №1.
Для неї АКФ і СЩ можуть бути розраховані по
формулам:
,
.
На третьому кроці роботи з програмою IDsoft проводиться
параметрична ідентифікація моделей АКФ та СЩ. ЇЇ ціль - визначення параметрів
моделей. Параметр дисперсії вже ми маємо Dx=7.103. А значення
параметру бx буде знайдено завдяки
оптимізаційній процедурі, яка дозволяє моделі АКФ описати її оцінку максимально
точно.
Задав початкове наближення для параметру бx=0.5, після
оптимізації було знайдено оптимальне значення бx=410.1.
Тому
,
.
.1 Розрахунок формуючого фільтра ФФ2
З врахуванням цього знайдемо формуючий фільтр.
Введемо заміни
,
,
.
Тоді передатна функція буде мати вид:
Передаточна функція
є другим формуючим фільтром для отримання СП з заданою моделлю
№5, але у випадку, коли БВП є блок Random Number.
Далі треба провести моделювання заданого процесу
так:
блок Random Number. кроку запису dt у To File SP
Оцінка математичного очікування:
.
Ми бачимо, що параметри (математичне очікування,
середньоквадратичне відхилення, альфа, бета) значно відрізняються від заданих,
тому ФФ2 потребує корегування.
2.2 Ітераційна коригування параметрів формуючого
фільтра
Аналогічно першому випадку збільшую значення о,
щоб зменшити в, а також додаю константу, яка впливає на математичне очікування.
А ще я зменшую значення К яке в свою чергу впливає на середньоквадратичне
очікування і підводить його максимально до заданого значення(зменшується).
Оцінка математичного очікування:
Після корегування ми бачимо, що всі параметри задовольняють
умовам розбіжності не більш 5% від заданих значень.
3. Моделювання та аналіз частотних характеристик
ФФ1 і ФФ2
Визначимо АЧХ для ФФ1 та ФФ2. Для цього
розкладемо передатні функції фільтрів на типові ланки, та знайдемо загальну
функцію АЧХ та ФЧХ для ФФ, знаючи функції АЧХ та ФЧХ для типових ланок.
ФФ1:
- Форсуюча ланка
АЧХ:
ФЧХ:
- Статична коливальна інерційна 2-порядку
АЧХ:
ФЧХ:

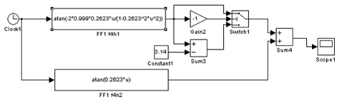
Підставляю значення знайдених коефіцієнтів, і строю графіки
АЧХ і ФЧХ.
В блок АЧХ ФФ1 вводжу:
В блок ФЧХ ФФ1 вводжу:
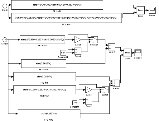
ФФ2:
-Форсуюча ланка
АЧХ:
ФЧХ:
- Статична коливальна інерційна 2-порядку
АЧХ:
ФЧХ:
-Форсуюча ланка
АЧХ:
ФЧХ:
В блок АЧХ ФФ2 вводжу:
В блок ФЧХ ФФ2 вводжу:
Схема моделювання
Висновок
В курсовій роботі мені необхідно було відтворити
такий процес, щоб його характеристики були близькі до заданих, з використанням
математичних моделей його оцінок. Для цього я використовую базовий випадковий
процес (БВП). Хочу відзначити, що в якості БВП вимагається застосовувати
нормальний випадковий процес з властивостями, близькими до властивостей «білого
шуму», тобто розподілення потужності по всьому діапазону частот повинно бути
рівномірним.
Дана робота була розділена на три розділи. Я
моделювала випадковий процес методом формуючого фільтру. На першому етапі
формуючий фільтр був розрахований аналітично. Складність цього етапу полягала в
основному в ітераційному корегуванні параметрів ФФ.В моєму випадку довелося
корегувати значення в, а також математичне очікування, так як вони значно
відрізнялися від заданих. Змінивши коефіцієнт коливання(збільшивши), я підвела
значення в максимально наближено до заданого, і додавши константу, яка в свою
чергу від корегувала математичне очікування.
На другому етапі я отримували стохастичний процес
із заданою спектральною щільністю. Хочу відмітити, що це досить тривала
процедура, оскільки розрахована передатна функція формуючого фільтра є
наближеною і тому, щоб домогтися бажаних результатів, необхідно проводити деяке
корегування параметрів ФФ.
На третьому - експериментальним способом
відтворили частотні характеристики формуючих фільтрів.
В даній курсовій роботі я навчилася розраховувати
формуючі фільтри аналітичним, та експериментальним способами, моделювала
стохастичні процеси з заданими властивостями, і аналізувала їх характеристики
за допомогою формуючого фільтру, з такими програмами як MATLAB, SIMULINK і
IDSOFT. Отримання стохастичного процесу із заданою спектральною щільністю - досить
трудомістка і тривала процедура, тому що при розрахунках виникає досить багато
труднощів і проблем. Незважаючи на всі ці незручності,
виконання курсової роботи
доставило мені
массу задоволення, розумового і
морального.