Устройство для очистки моторных масел

  • Вид работы:
    Курсовая работа (т)
  • Предмет:
    Другое
  • Язык:
    Русский
    ,
    Формат файла:
    MS Word
    1,01 Мб
  • Опубликовано:
    2013-04-21
Вы можете узнать стоимость помощи в написании студенческой работы.
Помощь в написании работы, которую точно примут!

Устройство для очистки моторных масел

БЕЛОРУССКИЙ НАЦИОНАЛЬНЫЙ ТЕХНИЧЕСКИЙ УНИВЕРСИТЕТ

Автотракторный факультет

Кафедра "Техническая эксплуатация автомобилей"

Курсовой проект

по дисциплине:

"Проектирование, расчёт и эксплуатация технологического оборудования"

Тема: Устройство для очистки моторных масел




Исполнитель: курсант 115114 группы 4 курса ВТФ Толок В.Г.

Руководитель: старший преподаватель Пашин А.В.

Минск 2008

Содержание

Введение

1. Регламент, матрица патентно-информационных исследований

2. Анализ выбранных аналогов и обоснование прототипа

3. Функционально-физическая схема технического предложения

4. Описание технического предложения

Заключение

Литература

Приложение

Введение

Непрерывная индустриализация народного хозяйства, ежегодный ввод в эксплуатацию большого числа двигателей, станочного оборудования, транспортных средств, новых промышленных предприятий, оснащенных самой разнообразной техникой, связаны с эксплуатацией огромного количества нефтяных масел.

Минеральные масла должны обладать хорошей смазывающей способностью: обеспечивать совершенную жидкостную смазку и надлежащую прочность масляной пленки во всех узлах трения механизмов в широком диапазоне скоростей, нагрузок и температур.

Если учесть, что 1 млн. автомобилей потребляет около 200 тыс. тонн масел в год, а 1 млн. тракторов - 0,5-1 млн. тонн в год смазочных масел (причем, производство автомобилей и тракторов резко увеличивается), то легко представить, какую важность приобретает рациональное и экономное расходование нефтепродуктов. Это относится не только к моторным маслам, но и к индустриальным, компрессорным, трансформаторным и другим.

При работе в машинах и аппаратах нефтяные масла соприкасаются с металлами, подвергаются действию окружающего воздуха, температуры, давления, электрического поля, естественного света и других факторов, под влиянием которых с течением времени происходит изменение свойств масла: разложение, окисление, полимеризация и конденсация углеводородов, обугливание (неполное сгорание), разжижение горючим, загрязнение посторонними веществами и обводнение. В результате в маслах накапливаются асфальто-смолистые соединения, коллоидальные кокс и сажа, различные соли, кислоты, а также металлические пыль и стружка, минеральная пыль, волокнистые вещества, вода и т.д. При соприкосновении масел с нагретыми частями машин происходит термическое разложение (крекинг), в результате которого образуются легкие летучие и тяжелые продукты. Весь этот сложный процесс изменения физико-химических свойств масла называется его старением.

Одним из наиболее реальных источников пополнения масляных ресурсов является регенерация, то есть восстановление качества отработанных масел и повторное их использование.

Регенерация нефтяных масел осуществляется или непрерывной очисткой их во время работы в циркуляционных системах промышленного оборудования и двигателей при помощи фильтрующих устройств и центрифуг, или восстановлением отработанных масел, сливаемых из различных агрегатов и оборудования, на маслорегенерационных установках, как правило, в стационарных условиях (специальные станции, цехи, заводы).

Современные методы позволяют приблизить регенерированные масла по эксплуатационным свойствам к их исходным параметрам. Автомобильные масла, регенерированные с присадкой, практически не уступают свежему маслу и могут быть рекомендованы к использованию в ряде автомобильных двигателей.

В Белоруссии до 77% всех отработанных масел нелегально сбрасывается на почву и в водоемы, 40-48% - собирается, но из всех собранных отработанных масел только 14-15% идет на регенерацию, а остальные 26-33% используются как топливо или сжигается. По состоянию на конец 2007 года одним из основных поставщиков отработанных смазочных материалов является автотранспортный парк страны.

Можно отметить, что при логически построенной и понятной правовой базе, при правильном выборе экономических рычагов, можно уменьшить не только затратную часть предприятия, но и добиться прибыльности этого процесса, не говоря уже об улучшении экологической ситуации.

Целью данной курсовой работы является самостоятельное решение инженерных задач по совершенствованию отдельных методов регенерации моторных масел, что даёт возможность закрепить общетеоретические и практические навыки поиска новых технических решений.

1. Регламент, матрица патентно-информационных исследований

 

Были проведены исследования по выпускам реферативных журналов Российского агентства по патентам и товарным знакам за последние 10 лет, позволяющим выявить страны и фирмы, занимающиеся решением данных проблем, а также при использовании технической литературы, находящейся в библиотеке БНТУ и РНТБ. Регламент исследований приведён в таблице 1.1.

 

Таблица 1.1

Регламент поиска

Наименование темы: "Устройство очистки масла в двигателе"

Начало поиска - февраль 2008 г.

Конец поиска - апрель 2008 г.

1

2

3

4

5

6

Паредмет поиска

Цель поиска

Код страны поиска

Индексы МКИ, МКПО

Ретроспек-тивность

Наименование источников информации

Способы и устройства регенерации моторных масел

Анализ тенденций развития и иследование технологи-ческого уровня

RU

C10M175/00

1998-2008

1. РЖ ВИНИПИ 2. Официальный бюллетень по патентам и товарным знакам 3. Сайт в Интернете www.fips.ru


По результатам исследований, приведённых в таблице 1.1, изучается динамика изобретательной деятельности, т.е. количество охранных документов, выданных организациям, фирмам по годам заявок. Данные для оценки динамики изобретательской деятельности за 6 лет приведены в таблице 1.2.

устройство очистка моторное масло

Таблица 1.2

Динамика изобретательской деятельности

Наименование объекта

Количество опубликованных изобретений и заявок по годам


2000

2001

2002

2003

2004

2005

ИТОГО

Способы регенерации моторных масел

2

3

4

3

2

15


На основании таблицы 1.1 составляется справка о патентно-информационном исследовании, представленная в таблице 1.3.

2. Анализ выбранных аналогов и обоснование прототипа


Для решения уровня развития технических решений на основании таблицы 1.2 выбираем четыре аналога, которые позволяют наиболее успешно решить поставленную задачу по совершенствованию разрабатываемой конструкции. Для каждого аналога приводится технический результат, формула изобретения, схема, общее устройство.

Аналог №1: установка для регенерации отработанных смазочных материалов (патент RU №2232787)

Изобретение относится к регенерации смазочных материалов, в частности к установкам для очистки и регенерации отработанных масел различного назначения.

Технический результат: повышение эффективности генерации отработанных смазочных материалов различного назначения путем использования комплексной очистки фильтрации и вакуумной перегонки предварительно очищенного смазочного материала.

Формула изобретения: установка для регенерации отработанных смазочных материалов, включающая последовательно соединенный фильтр грубой очистки, насос, фильтр тонкой очистки, параллельно соединенный с ним диспергатор, емкость для сбора очищаемого смазочного материала и емкость щелочного раствора с дозатором, соединенную с входом насоса, отличающаяся тем, что установка дополнительно снабжена вторым фильтром тонкой очистки и не менее чем двумя блоками вакуумной перегонки, причем второй фильтр тонкой очистки соединен через вентиль с дополнительным выходом емкости для очищаемого смазочного материала, а первый фильтр тонкой очистки выполнен с дополнительным выходом, соединенным с емкостью для очищенного смазочного материала, выход которой через вентиль соединен с входом второго фильтра тонкой очистки, а выход последнего соединен с двумя блоками вакуумной перегонки.

На рисунке 2.1 приведена схема установки для регенерации отработанных смазочных материалов.

Рисунок 2.1 - Схема установки для регенерации отработанных масел

Установка включает бак 1 для отработанных смазочных материалов, фильтр 2 грубой очистки, соединенный через вентиль 3 с входом насоса 4, который соединен вторым входом через дозатор 5 с емкостью 6 щелочного раствора и через вентиль 7 с емкостью 8 очищаемого смазочного материала. Емкость 8 выполнена с нагревательным элементом 9. Выход насоса 4 соединен с диспергатором 10 через вентиль 11, а через вентиль 12 - с первым фильтром 13 тонкой очистки. Емкость 8 для очищаемого смазочного материала соединена с выходом первого фильтра 13 тонкой очистки и выходом диспергатора 10, а также через дополнительный выход и вентиль 14 с входом второго фильтра 15 тонкой очистки, выход которого соединен с первым блоком вакуумной перегонки, а через вентиль 16 - со вторым блоком вакуумной перегонки смазочного материала.

Аналог №2: способ регенерации отработанных моторных масел и установка для его осуществления (патент RU №2186096)

Изобретение относится к устройству и способу регенерации отработанных промышленных масел, в частности для выделения ценных компонентов и получения очищенных фракций масла путем переработки турбинных, трансформаторных, смазочных и моторных масел.

Технический результат - повышение эффективности регенерации.

Формула изобретения: способ регенерации отработанных промышленных масел, включающий подачу регенерируемого масла в установку, распыление масла впрыскиванием его под давлением при повышенной температуре в испарительном аппарате, внутри которого создается пониженное давление, вывод из установки легкокипящих компонентов и очищенного масла, отличающийся тем, что регенерируемое масло предварительно превращают в паромасляную эмульсию и затем распыляют в обогреваемой вакуумной дистилляционной колонне, из которой легкокипящие компоненты в виде паровой фазы направляют в теплообменник и выводят из установки в виде жидкой фазы, а очищенное от легкокипящих фракций масло выводят в виде жидкой фазы, превращают в паромасляную эмульсию и затем распыляют в обогреваемой вакуумной дистилляционной колонне, из которой регенерированное масло в виде паровой фазы направляют в теплообменник и выводят из установки в виде жидкой фазы, а минеральные примеси и высококипящие компоненты выводят в виде остатка.

На рисунке 2.2 приведена схема установки для регенерации отработанных смазочных материалов.

Рисунок 2.2 - Схема установки для регенерации отработанных моторных масел

Установка включает емкость 1 для регенерируемого масла, первый (по крайней мере один) узел вакуумной дистилляции (обведен пунктирной рамкой), содержащий эмульсионную камеру 2, колонну 3 вакуумной дистилляции (устройство для распыления внутри колонны не показано), теплообменник 4, сборник 5 дистиллируемых фракций, второй узел вакуумной дистилляции (обведен пунктирной рамкой), эмульсионную камеру 6, колонну 7 вакуумной дистилляции, теплообменник 8, приемную емкость 9 для очищенного масла, теплообменник 10, приемную емкость 11 для кубового остатка (гудрона).

Способ регенерации отработанных моторных масел включает подачу регенерируемого масла в установку, превращение регенерируемого масла в паромасляную эмульсию в эмульсионной камере, находящейся под давлением 0,2-1,0 атм, и нагретой до температуры 50-150°С, распыление паромасляной эмульсии в вакуумной дистилляционной колонне, нагретой до температуры 100-350°С, и находящейся под пониженным давлением 0,9-0,01 атм, путем создания направленного потока капель масла от распылительного устройства к стенкам колонны, вывод из колонны легкокипящих компонентов в виде паровой фазы, конденсацию их в теплообменнике и вывод из установки в виде жидкой фазы, вывод из колонны очищенного от легкокипящих фракций масла в виде жидкой фазы, превращение очищенного от легкокипящих фракций масла в паромасляную эмульсию путем испарения легкокипящих фракций масла в эмульсионной камере, находящейся под давлением 0,3-0,01 атм, и нагретой до температуры 150-350°С, распыление паромасляной эмульсии в вакуумной дистилляционной колонне, нагретой до температуры 250-400°С, и находящейся под пониженным давлением 0,2-0,001 атм. При этом подачу в установку регенерируемого масла и движение потоков капель масла при распылении паромасляной эмульсии в колонне создают за счет разницы давлений в емкости регенерируемого масла, в эмульсионной камере и дистилляционной колонне, а подачу очищенного от легкокипящих фракций масла из нижней части колонны первого узла вакуумной дистилляции во второй узел вакуумной дистилляции осуществляют за счет разности гидростатического давления столба масла в соединительной линии и перепада давлений в колоннах первого и второго узла вакуумной дистилляции. Кроме того, для получения паромасляной эмульсии регенерируемое масло нагревают в эмульсионной камере теплом, выделяемым при конденсации и охлаждении паров масла, а регенерируемое масло предварительно нагревают теплом, выделяемым при охлаждении дистиллируемых фракций и кубового остатка.

Аналог №3: способ очистки отработанного масла (патент №2078127)

Изобретение относится к использованию вторичных ресурсов нефтепродуктов и может быть использовано при очистке отработанных масел на маслоочистительных и регенерационных установках в различных отраслях народного хозяйства, в том числе в сельскохозяйственном производстве.

Технический результат - упрощение конструктивных элементов оборудования, снижение себестоимости.

Формула изобретения: способ очистки отработанного масла путем смешения предварительно нагретого масла с карбамидом и последующим отделением очищенного масла, отличающийся тем, что, с целью снижения расхода карбамида, энергоемкости процесса и упрощения способа, карбамид используют в виде водного раствора 30-50% -ной концентрации, взятого в количестве 0,5-1,0% в расчете на сухой карбамид от массы очищаемого масла.

На рисунке 2.3 приведена схема установки.

Рисунок 2.3 - Схема установки

Отработанное масло нагревают в реакторе 1 до 80 - 100°С. Водный раствор карбамида из бака 2 вводят в масло через кран-дозатор 3 и всасывающую линию насоса 4, который подает смесь в реактор 1 на перемешивание через кран 5 управления потоком и распределяющую насадку 6.

Перемешивание может быть осуществлено также сжатым воздухом или механическими мешалками.

В процессе перемешивания происходит коагуляция загрязнений и их концентрация на поверхностях глобул водного раствора карбамида. Крупные конгломераты загрязнений осаждаются на дно реактора. Затем смесь направляют в дросселирующее устройство 7 под давлением 0,6 - 1,0 МПа, контролируемом манометром 8. В результате резкого возрастания скорости при прохождении смеси через сопло дросселя давление в потоке становится ниже давления насыщенных паров воды и образующаяся паровоздушная смесь выводится из реактора с помощью вытяжного вентилятора 9. Рост концентрации раствора карбамида в глобуле приводит к образованию шаровидного кристалла и адсорбции на его поверхности скоагулировав-шихся загрязнений. После многократного прохождения смеси через сопло дросселя смесь направляют краном 10 в осадительную центрифугу или фильтр 11. Очищенное масло собирают в баке 12. Удаление осадка из реактора 1 производят через вентиль-задвижку 13.

Наибольший эффект очистки достигается при использовании 45-50% -ного водного раствора карбамида в количестве 0,75-1,0% по сухому веществу от массы очищаемого отработанного масла. Процесс очистки ведут при температуре масла 80-100°С. Очистка масла при температуре ниже 80°С ухудшается из-за неполной коагуляции мелкидис-пергированных частиц загрязнений. При повышении температуры масла более 100°С качество очистки также снижается из-за ослабления коагулирующей способности водного раствора карбамида вследствие интенсификации процесса гидролиза карбамида в водной среде в присутствии щелочной присадки. Наибольший эффект очистки достигается при очистке масла при 90 - 100°С.

Аналог №4: способ очистки отработанного масла (патент №2163253)

Изобретение относится к регенерации отработанных смазочных масел.

Технический результат - повышение качества масла и упрощение способа очистки масел с повышенным содержанием загрязнений и воды.

Формула изобретения: способ очистки отработанного масла путем смешивания предварительно нагретого масла до 80-100°С с карбамидом и последующим отделением очищенного масла, отличающийся тем, что используют порошкообразный карбамид, измельченный до размеров не более 150 мкм, взятый в количестве 0,5-1,0% от массы очищаемого масла.

Сущность способа поясняется на рисунке 2.3, на котором представлена схема установки для его реализации.

Рисунок 2.4 - Схема установки

Способ осуществляется следующим образом. Отработанное смазочное масло нагревают в емкости 1 до температуры 80-100ºC, кран 2 устанавливают в положение "Перемешивание", включают насос 3 и перемешивают масло. В перемешиваемое масло вводят приготовленный в мельнице-дозаторе 4 размолотый порошкообразный карбамид в количестве 0,5-1,0% от массы очищаемого масла и перемешивают. Перемешанное масло с карбамидом, переключив кран 2 в положение "Очистка", подают в центрифуги 5 для удаления загрязнений, при этом включают подачу воздуха в корпус центрифуг 5 и отбор паровоздушной смеси из бака 1. Очищенное масло скачивают в емкость 6 для сбора чистого масла, переключив кран 2 в положение "Слив".

Согласно изобретению, очистку отработанного масла с повышенным содержанием воды и загрязнений проводят введением порошкообразного размолотого до размеров не более 150 мкм карбамида (товарно производимый карбамид находится в гранулах размером 2-3 мм) в количестве 0,5-1,5% от массы очищаемого масла. Добавление карбамида в масло не менее 0,5% снижает качество очистки, а при введении 2% и более наблюдается его интенсивная кристаллизация и остаточное содержание в очищенном масле. Наибольший эффект достигается при введении в масло 0,5-1,5% карбамида от массы очищаемого масла.

Использование предлагаемого способа очистки отработанного моторного масла повышает качество его очистки, а также упрощает способ, так как не требуется введение водного раствора карбамида и исключается последующее дополнительное его введение для удаления остаточных загрязнений из масла.

В качестве прототипа выбираем аналог №4 - способ очистки отработанного масла (патент №2163253).

3. Функционально-физическая схема технического предложения


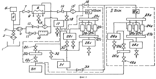
Рисунок 3.1 - Функционально-физическая схема технического предложения: К - кран; НШ - насос шестеренный; КП - клапан напорный прямого действия; Т - термометр; Н - нагреватель; М - манометр; Ф - центрифуга (фильтр); Р - распределитель с непрерывным управлением и механическим приводом

4. Описание технического предложения


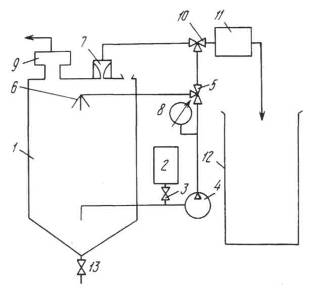
Схема предлагаемого технического решения приведена на рисунке 4.1.

Рисунок 4.1 - Схема установки

Для осуществления способа проводят подготовительные операции по присоединению установки к двигателю обслуживаемой машины. Для этого размещают установку рядом с двигателем 1 обслуживаемой машины со стороны расположения горловины 2 для залива масла в картер 3 двигателя. Снимают с заливной горловины 2 крышку, подводят установку к двигателю 1 и вставляют рукав патрубка 4 для слива масла из центрифуги 5 в горловину 2. Затем к двигателю 1 присоединяют маслозаборник 6. Для этого из поддона картера 3 выкручивают пробку для слива масла, а на ее место закручивают приемный штуцер маслозаборника 6, после этого установку подключают к электросети. На этом подготовительные операции заканчиваются.

Далее производят запуск двигателя и прогревают до тех пор, пока температура масла в системе смазки не достигнет 70-75ºС. Затем двигатель глушат и выдерживают 5-6 минут, чтобы масло из системы смазки двигателя 1 стекло в картер 3. После этого устанавливают трехходовой кран 7 в положение "Перемешивание", открывают кран 8, а кран 9 закрывают. Затем включают насос 10 и перемешивают масло в поддоне картера 3. После начала перемешивания масла контролируют его температуру по показаниям термометра 11. Если температура масла находится в пределах 70-75ºС, то в стакан 12 наливают один процент 50% водного раствора тиокарбамида в расчете от массы очищаемого масла, находящегося в картере 3 двигателя 1, и постепенно, открывая кран 9, вводят его в масло. После ввода водного раствора тиокарбамида в масло кран 9 закрывают. Включают электронагреватель 13 и перемешивают масло с введенным водным раствором тиокарбамида и одновременно нагревают смесь до температуры 100-105ºС не менее 30 минут.

После перемешивания трехходовой кран 7 переводят в положение "Очистка". При этом положении крана 7 масло будет поступать в центрифугу 5, в которой будет происходить удаление продуктов старения и загрязнений из масла за счет действия поля центробежных сил. Из центрифуги 5 очищенное масло через патрубок 4 будет сливаться в картер двигателя 1. Рабочее давление масла, поступающего в центрифугу, контролируют с помощью манометра 14, а регулировку рабочего давления осуществляют клапаном 15. После окончания очистки масла кран 8 закрывают и через 1-2 минуты выключают насос 2 и отсоединяют установку от двигателя 1. На этом очистка работающего масла заканчивается.

Технический результат - повышение качества очистки работающего моторного масла без слива из картера двигателя.

Заключение


В ходе выполнения курсовой работы были проведены исследование уровня развития объекта технологического оборудования и анализ тенденций развития. По результатам исследования и анализа выбраны и обоснованы четыре прототипа, из которых выбран один, наиболее подходящий по сравниваемым параметрам.

В результате проведенной работы разработана конструкция для регенерации моторных масел без слива его из картера двигателя. По разработанной установке составлена функционально-физическая схема и произведены расчеты и оптимизация основных параметров.

Приобретен опыт в конструировании и расчете технологического оборудования.

Литература


1.      Пашин А.Д., Сай А.С., Расолько А.М. Основы управления интеллектуальной собственностью: методическое пособие для студентов. - Мн.: БГПА, 1992.

2.      Анурьев В.И. Справочник конструктора-машиностроителя. В 3-х т., 5-е изд.: перераб. и доп. - М.: "Машиностроение", 1980.

.        Богомолов А.И., Константинов Н.М., Петров Н.А. Примеры гидравлических расчетов. - М.: "Транспорт", 1977.

.        Вильнер Я.М., Ковалев Я.Т., Некрасов Б.Б. Справочное пособие по гидравлике, гидромашинам и гидроприводам. - Мн.: "Вышэйшая школа", 1976.

.        Конспект лекций по дисциплине "Проектирование, расчет и эксплуатация технологического оборудования".

Приложение


В Приложении приведены описания изобретений к патентам, используемых в качестве аналогов, взятых в нумерационном фонде РНТБ.

Таблица 1.3. Отчет о патентно-информационных исследованиях

№ п/п

Наименование объекта изобретения

МПК

Код страны заявителя

Номер документа

Источник информации

Цель создания объекта

Сущность технического решения

1

Установка для регенерации отработанных смазочных материалов

C10M175/02

RU

Патент

2232787

www.fips.ru <#"606064.files/image007.gif">

Похожие работы на - Устройство для очистки моторных масел

 

Не нашли материал для своей работы?
Поможем написать уникальную работу
Без плагиата!
Без нейросетей!