Расчёт гидравлического привода промышленного робота
СОДЕРЖАНИЕ
ВВЕДЕНИЕ
.
РАСЧЁТ СТАТИЧЕСКИХ И ДИНАМИЧЕСКИХ НАГРУЗОК ПРИВОДА
.
ВЫБОР СИСТЕМЫ ГИДРОПРИВОДА
.
РАСЧЁТ И ВЫБОР ЭЛЕМЕНТОВ ГИДРОПРИВОДА
.
ВЫБОР СИСТЕМЫ ЭП НАСОСА
ЗАКЛЮЧЕНИЕ
СПИСОК
ЛИТЕРАТУРЫ
ВВЕДЕНИЕ
Гидравлические машины предназначены для перемещения
жидкостей, преобразования энергии потока жидкости в механическую энергию, а
также преобразования различных видов движений и скоростей посредством жидкости.
Гидроприводом называется совокупность устройств,
предназначенных для приведения в движение механизмов и машин посредством
жидкости. Составной частью гидропривода является их гидролинии (магистраль). В
состав гидропривода также входят устройства гидравлическая передача. Она
включает в себя насос, гидродвигатель и соединяющие управления и обслуживания
(фильтры, гидробаки, гидроаккумуляторы и др.).
В данной курсовой работе необходимо рассчитать
гидравлический привод промышленного робота.
Исходными данными являются:
)Вид движения-поворотное.
)Горизонтальная плоскость поворота.
)Наличие реверса.
)Отрабатываемый угол: 40⁰
)Преодолеваемый статический момент Мс=500Нм
)Момент инерции поворачиваемого груза Jг=3кгм2
)Максимальная допустимая скорость поворота ωmax=10
рад/с.
)Допустимое угловое ускорение εдоп=250
рад/с2.
)Переменный ток электропривода насоса.
1. РАСЧЁТ СТАТИЧЕСКИХ И ДИНАМИЧЕСКИХ
НАГРУЗОК ПРИВОДА
.Суммарный момент инерции системы:
=K1·Jг.
Примем К1=2,тогда
=2·3=6 кг∙м2
Рассчитаем динамический момент системы:
Мдин=
Мдин=250·6=1500Нм.
Определим время разгона:
Где 40
-отрабатываемый
угол поворота.
уст=t-2tp=0,6-2
с
Рассчитаем моменты, нагрузку принимаем
реактивной:
А)поворотное движение «Вперёд»
)Нагрузка при разгоне:
М1=Мс+Мдин=500+1500=2000 Нм.
)Нагрузка при установившемся движении:
М2= Мс =500Нм
)Нагрузка при торможении:
М3= Мс - Мдин =500-1500=-1000 Нм
Б)Поворотное движение «Назад»:
) Нагрузка при разгоне:
М4=- Мс - Мдин =-500-1500=-2000Нм.
) Нагрузка при установившемся движении:
М5=- Мс =-500Нм.
)Нагрузка при торможении:
М6=- Мс + Мдин =-500+1500=1000Нм.
Рисунок 1.1 - Упрощённая скоростная и
нагрузочная диаграмма гидропривода
2. ВЫБОР СИСТЕМЫ ГИДРОПРИВОДА
По характеру движения выходного звена различают
объемные гидроприводы вращательного, поступательного и поворотного движения,
приводимые гидромотором, гидроцилиндром или поворотным гидродвигателем. По
возможности регулирования различают гидроприводы регулируемые и нерегулируемые,
по способу регулирования - с ручным и автоматическим управлением. В
регулируемом гидроприводе скорость выходного вала может меняться.
Гидроприводом легко управлять. Для этого служит
гидроаппаратура - устройства управления гидроприводом, а также средства защиты
от чрезмерно высоких и низких давлений жидкости (дроссели, клапаны,
гидравлические распределители). С ее помощью можно получать заданный закон
изменения скоростей движения рабочего органа, изменять усилия и крутящие
моменты, достигать усиления сигналов в несколько тысяч раз, обеспечивать
бесступенчатое изменение скорости движения в зависимости от нагрузки и т.д.
Вспомогательными устройствами служат
кондиционеры рабочей жидкости (фильтры, теплообменные аппараты, гидравлические
баки и гидравлические аккумуляторы).
Гидропривод дает возможность бесступенчато
регулировать скорость движения и частоту вращения приводного двигателя,
максимально использовать его мощность, повышать коэффициент использования,
улучшать эксплуатационные качества машины. Небольшая инерционность обеспечивает
хорошие динамические свойства привода, позволяет сократить время рабочего цикла
и повысить производительность машины.
Принцип действия гидропривода основан на законе
Паскаля, согласно которому внешнее давление Р, возникающее в результате
воздействия на свободную поверхность жидкости, находящейся в замкнутом объеме,
передается равномерно во все стороны. Значение давления зависит от величины
силы F, направленной перпендикулярно поверхности поршня S, на которую действует
сила:
= F/S
Недостатки гидропривода:
* возможность утечек рабочей жидкости;
* нагрев рабочей жидкости, следовательно нужно
применять охладительные устройства;
* необходимость фильтрации рабочей жидкости;
* пожароопасность горючей рабочей жидкости.
Достоинства гидропривода:
* высочайшая точность управления посредством
гидравлики
* простота управления и автоматизации;
* простота предохранения системы от перегрузок;
* широкий диапазон плавного регулирования
скорости выходного звена;
* высокая надежность.
По схеме циркуляции рабочей жидкости
А) Гидропривод с замкнутой схемой циркуляции,в
котором рабочая жидкость от гидродвигателя возвращается во всасывающую
гидролинию насоса.
Б) Гидропривод с разомкнутой системой
циркуляции,в котором рабочая жидкость постоянно сообщается с гидробаком или
атмосферой.
Преимущества гидропривода с замкнутым потоком
• Значительно меньше объем РЖ, так как
потребность в ней определяется рабочими объемами гидромоторов, а размеры бака
выбирают исходя из подачи насоса системы подпитки, компенсирующей объемные
потери насоса и гидромотора.
• Избыточное давление на входе в насос
обеспечивает его работу при максимальной частоте вращения, что позволяет
применить насос меньшего рабочего объема (т. е. меньших типоразмера, массы и
стоимости).
• Отсутствует контакт РЖ с окружающей средой,
что исключает загрязнение гидросистемы, увеличивает ресурс гидропривода и
периодичность замены РЖ.
• Регулируемые реверсивные аксиально-поршневые
насосы гидроприводов с замкнутым потоком позволяют менять направление вращения
вала гидромотора без золотниковых распределителей, обычно используемых для этой
цели в гидроприводах с разомкнутым потоком, и за счет этого повысить КПД
гидропривода.
Недостатки гидропривода с замкнутым потоком
• Ограниченность применения (в основном в
механизмах вращательного движения и в редких случаях в механизмах
возвратно-поступательного движения с гидроцилиндрами с двусторонним штоком). У
гидроприводов с разомкнутым потоком таких ограничений нет.
• Необходимость применения воздушно-масляных
теплообменников (при подтверждении тепловым расчетом) в связи с ограниченным
теплоотводом между гидропередачей и окружающей средой.
Периодичность замены основных сортов
гидравлических масел - 3500...4000 ч, но не реже 1 раза в 2 года.
Задачей данного курсового стоит расчёт
гидропривода поворотного движения в горизонтальной плоскости поворота.
Гидропривод поворотного движения использует
моментный гидроцилиндр, совершающий возвратно-поворотное движение. Схема
циркуляции жидкости во многом определяет конструкцию и область применения
гидропривода. Различают две схемы гидропривода: открытую (разомкнутую) и
закрытую (замкнутую).Открытая схема гидропривода характеризуется тем, что
рабочая жидкость от насоса к гидра двигателю размыкается баком значительной
емкости, т. е. циркулирует по схеме насос - гидродвигатель - бак. Гидропривод,
выполненный по этой схеме, имеет простую конструкцию, и кроме насоса и
гидродвигателя требует также предохранительного клапана для защиты от
перегрузки, крана для включения, выключения и реверсирования гидра двигателя, а
также бака для жидкости. Сливная линия гидродвигателя, как и всасывающая линия
насоса, непосредственно соединена с баком, сообщающимся с атмосферой, что
обеспечивает свободный слив жидкости из гидродвигателя и питание насоса под
атмосферным давлением. Достоинствами открытых схем гидропривода являются
простота, возможность создания многодвигательных систем различных конструкций с
одним насосом, хорошие условия для охлаждения и очистки рабочей жидкости.
Недостатки этой схемы: большие габариты, вакуум во всасывающей линии, что
ограничивает применение быстроходных насосов из-за возможной кавитации,
проникновение в систему воздуха, что нарушает плавность работы механизмов, а
также трудность реверсирования в процессе работы тяжело нагруженного гидра
двигателя. По открытой схеме циркуляции выполняется большая часть гидроприводов
горных машин как вращательного, так и поступательного движения.
Закрытая схема гидропривода требует
предварительного заполнения жидкости, которая отделена от атмосферы.
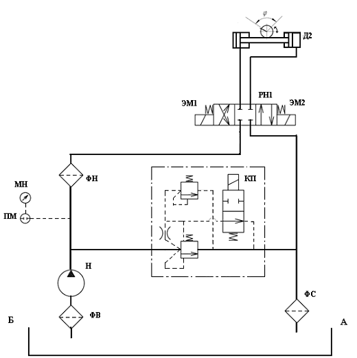
Рисунок 2.1 - Расчетная схема поворотного
гидродвигателя в виде силового цилиндра с реечной передачей
От насоса жидкость поступает к распределителю
РН1, включается электромагнит ЭМ1 и происходит выдвижение штока гидроцилиндра,
что в свою очередь приводит к перемещению рейки, а следовательно и повороту
шестерни на заданный угол (40˚).
В линии нагнетания после насоса установлен
предохранительный клапан непрямого действия с электромагнитной разгрузкой,
настроенный на предельное давление=8,4МПа и предохраняющий гидросистему от
перегрузок и сливающий излишки рабочей жидкости в бак. Применение данного
аппарата обеспечивает возможность остановки привода в любой момент времени.
Для настройки гидроаппаратуры на заданное
давление в систему включён манометр, который благодаря соответствующему
переходнику позволяет настраивать аппараты в требуемых точках гидросистемы.
Рисунок 2.2 - Принципиальная гидравлическая
схема гидропривода
3. РАСЧЁТ И ВЫБОР ЭЛЕМЕНТОВ
ГИДРОПРИВОДА
Выбор рабочего давления.
Давление в гидросистеме зависит от типа насоса и
назначения гидропривода на данной машине.Давления насоса должно быть тем
больше, чем больше нагрузка или мощность приводимого в движение механизма.
Малые давления приводят к возрастанию габарита и веса, но способствуют плавной
и устойчивой работе; большие давления, снижая габариты и вес, усложняют
конструкцию и эксплуатацию гидросистем, уменьшают долговечность
гидрооборудования.
Номинальное давление в гидросистеме назначают в
соответствии с нормальным рядом давлений по ГОСТ.Для данной системы будем
использовать максимальное давление в 7 МПа.
Выбор рабочей жидкости.
Рабочая жидкость кроме основной функции -
передача энергии от насоса к гидродвигателю - выполняет ряд важных функций:
смазка трущихся поверхностей детали; удаление продуктов износа трущихся пар;
предохранение их от коррозии; охлаждение гидравлической системы. Поэтому
работоспособность и долговечность гидрооборудования зависит от правильности
выбора рабочей жидкости. Выбор марки масла должен производиться с учетом режима
работы гидропривода, климатических и температурных условий, соответствия
вязкости номинальному давлению, а также рекомендации заводов-изготовителей
гидромашин.
Примем за рабочую жидкость импортное масло-Gulf
Harmony HVI - серия минеральных гидравлических масел премиум класса с высоким
индексом вязкости, низкой температурой застывания.Моторное масло
изготавливается из высококачественных базовых масел, вырабатываемых из
парафиновых нефтей с добавлением усовершенствованного пакета присадок,
содержащего антиоксиданты, антипенные и противозадирные компоненты, а также
ингибиторы коррозии. Для улучшения вязкостно-температурных характеристик, масло
содержит загущающую присадку. Рекомендуется для использования в гидравлических
системах,,работающих при высоких нагрузках и в сложных температурных условиях.
Преимущества:
)Очень высокий индекс вязкости
)Хорошая защита от коррозии
)Хорошая термостабильность
)Увеличивает срок службы насосов и других
компонентов гидросистем.
Типовые характеристики:
Класс вязкости-15
Плотность при 150С, кг/м3-858
Вязкость моторного масла при 1000С, мм2/с-3,8
Индекс вязкости-150
Температура вспышки 0С-164
Температура застывания 0С- -42
Выбор гидроцилиндра
Исполнительным поворотным гидродвигателем является
силовой цилиндр с реечной передачей.
Определим его конструктивные параметры:
Где Мвращ-вращающийся момент на выходном валу
гидроцилиндра.
-полезный перепад
давления, МПа.
.
-механический кпд
гидродвигателя.-диаметр поршня силового цилиндра.число зубьев реечной шестерни.
Принимаем z=30.модуль реечной шестерни.m=6.
Тогда диаметр поршня силового цилиндра определяю
по формуле:
В соответствии со стандартным рядом принимаю
диаметр поршня силового цилиндры равным 80 мм.
Рабочая площадь поршня полости нагнетания
определим по формуле:
гол поворота зубчатого колеса:
Где 40
-отрабатываемый
угол поворота.
Определим перемещение рейки:
мм
Время поворота:
=
разг=
Выбираю цилиндр:
-80´40´500
УХЛ4 ОСТ2 Г25-1-86;
диаметр поршня dп = 80 мм;
диаметр штокаdш = 40 мм;
рабочее давление Pном = 10 МПа;
- толкающее усилие
;
;
масса
;
скорость поршня: максимальная 0,7
м/с; минимальная 0,5
м/с;
кпд
;
Выбор насоса
Определим мощность:
=Мвращ
=2000
При предварительном расчёте
гидропривода потери давления на местные сопротивления, сил трения и инерционных
сил рекомендуется учитывать коэффициентом запаса по усилию kзу=1,1…1,2, а
потери давления на утечки и уменьшение подачи вследствие перегрузки двигателя -
коэффициентом запаса по скорости kзс=1,1…1,3.
Следовательно, полезная мощность на
штоке гидроцилиндра с учётом потерь будет равна:
пол= kзу
kзу
Рпол=20
Определим расход рабочей жидкости:
Выбираю насос со следующими характеристиками:
Нерегулируемый аксиально-поршневой насос-мотор
типа 1МН 280/160 со следующими характеристиками:
Рабочий объем, см3:280.
Частота вращения номинальная, с-1 (об/мин):1000.
Подача, л/мин:270.
Давление на выходе (номинальное), МПа:16.
Номинальная мощность, потребляемая, не более,
кВт:69.
Масса, кг:87.
КПД,%:90.
Затрачиваемая мощность привода насоса определяем
по фактическим параметрам насоса.
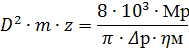
Рисунок 3.1 - Внешний вид
насоса-мотора
Рисунок 3.2 - Габаритные и присоединительные
размеры насос-мотора
Выбор гидроаппаратуры и манометров.
Манометры цифровые ДМ5001 предназначены для
непрерывного преобразования значения избыточного и вакуумметрического давления
неагрессивных сред в электрический унифицированный выходной сигнал с
отображением информации о давлении на цифровом табло, а так же для управления
внешними электрическими цепями в системах автоматического контроля.
Функциональные назначения приборов: цифровая
индикация текущего значения давления и преобразование давления жидкостей и
газов в унифицированный токовый выходной сигнал, дополнительная опция -
сигнализация повышения или понижения установленных границ давления.
Выбираю ДМ5001со следующими характеристиками:
Диапазон измерения:0..40Мпа,
Диаметр корпуса - 100 мм
Предел допускаемой основной погрешности: ±1%
Степень защиты - IP65
Масса приборов - не более 0,9 кг
Средний срок службы - 8 лет
Материал корпуса: алюминиевый сплав, держатель -
латунь
Приборы могут иметь стандартный цифровой
интерфейс RS-232.
Выбираю термометр ТГП-100-Эк-М1 ТУ
311-0225626.117-9;
Предел измерения от -50 до +150 °С;
Масса не более 0,9 кг.
Выбор гидрораспределителя
Гидравлический распределитель
(гидрораспределитель)-представляет собой устройство, предназначенное для
управления гидравлическими потоками в гидросистеме с помощью внешнего
воздействия (сигнала).
Гидрораспределитель управляет движением
выходного звена (например гидромотора, гидроцилиндра) путём перенаправления
потоков рабочей жидкости.
Гидрораспределители разделяют по типу
запорно-регулирующих элементов на золотниковые, крановые, клапанные, струйные и
распределители типа «сопло-заслонка».
Обычно золотник может занимать 3 позиции:
нейтральное положение-каналы распределителя
заперты и жидкость никуда не поступает;
положение 1-например, перемещение золотника
влево-при этом рабочая жидкость поступает в левую полость гидродвигателя и
приводит к перемещению (выдвижению) рабочего органа;
положение 2- например, перемещение золотника
вправо-при этом рабочая жидкость поступает в правую полость гидродвигателя и
приводит к возврату рабочего органа в исходное положение.
Гидрораспределителя будем выбирать исходя из
требуемого расхода и давления:
,
Выбираю: 2Р322 со следующими техническими
характеристиками:
Условный проход, мм:32.
Давление на входе, Мпа:25.
Расход рабочей жидкости, л/мин:330-500.
Масса, кг:47,5.
Выбор предохранительного клапана
Клапан представляет собой устройство,
предназначенное для открытия, закрытия либо регулирования потока
(гидравлической жидкости, воздуха ) при наступлении определённых условий таких
как: изменение давления или изменение направления потока.
Клапаны подразделяются по принципу работы на
следующие виды:
запорные (т.е. когда запорный элемент, чаще
всего золотник, перемещается параллельно оси потока и в процессе эксплуатации
находится в крайних положениях «открыто или «закрыто»);
регулирующие (т.е. когда выполняется
регулирование по заданной характеристике, например: расходу либо давлению, за
счёт изменения расхода среды через проходное сечение клапана);
предохранительные (т.е. предохраняющие
оборудование или систему от избыточного давления);
обратные (т.е. пропускающие среду в одном
направлении и предотвращающие её движение в противоположном);
редукционные (т.е поддерживающие постоянное
давление на выходе).
Выбираю гидроклапан обратный типа 1 МКО 32/20 со
следующими техническими характеристиками:
Условный проход, мм:32.
Номинальное давление на входе, Мпа:20.
Габаритные размеры, мм: 127 x 127 x 102.
F=PS=7
=1,2
=42,168кН
Установившееся давление срабатывания
предохранительного клапана:
пр=
Выбор фильтра
Фильтрацией называется процесс очистки жидкости
или газа от механических примесей. Для осуществления процесса фильтрации в
гидросистемах устанавливают различные типы фильтров. Гидравлические фильтры
служат для защиты гидравлических систем и предохраняют гидрооборудование,
установленное в гидросистеме от преждевременного износа и поломок, при этом в
гидросистеме может быть установлено несколько фильтров, выполняющих разные
функции.
Фильтры напорные типа ФГМ32-10(25)К
устанавливаются на напорных магистралях в гидросистемах различных
металлорежущих и деревообрабатывющих станков, литейного оборудования, а также
различной дорожно-строительной техники и служат для очистки от механических
примесей минеральных масел.
Выбираю 4ФГМ32-40 со следующими техническими
характеристиками:
Условный проход, мм:40.
Номинальный расход, л/мин:250.
Ном. тонкость фильтрации, мкм:40.
Номин. давление, Мпа:32.
Масса, кг:27,2.
Определение объема гидробака
Минимальный объем рабочей жидкости в гидробаке
определяется по формуле:
.
На практике объем гидробака
выбирается равным объему жидкости перекачиваемой насосом за время от 50 до 180
с.
Для наилучшего теплового режима и
удобства компоновки насосной установки объём бака принимаем Wбака = 230 (л).
Расчет и выбор трубопроводов
Типоразмер любого трубопровода
характеризуется условным проходом dy, примерно равным внутреннему диаметру
трубы d.
Учитывая рекомендацию СЭВ ВС
3644-72, регламентирующую скорость uд
потоков рабочей жидкости в трубопроводах, принимаем:
для всасывающих трубопроводов: uд≤1,6 м/с;
для напорных трубопроводов: uд≤3,5…5 м/с;
для сливных трубопроводов: uд=2…4,5м/c.
Для всасывающего трубопровода 1:
По ГОСТ 16516-80 принимаем dвс = 80
(мм).
Минимально допустимая толщина стенки
d (мм)
всасывающего трубопровода.
мм,
где,
К = 3 - коэффициент запаса
прочности;
= 140 МПа - допустимое напряжение
материала на разрыв (для Стали 45);
Р - максимально возможное давление в
гидросистеме.
По ГОСТ 8734-75 принимаем для
всасывающего трубопровода трубу стальную бесшовную холодно-деформируемую с
толщиной стенки dвс = 8(мм) и
наружным диаметром dвс.нар = 80(мм).
Таким образом, истинная средняя
скорость во всасывающем трубопроводе составит.
м/с.
Для напорного трубопровода 2,
идущего от насоса до гидрораспределителя:
;
По ГОСТ 16516-80 принимаем dнап. =
40 (мм).
Минимально допустимая толщина стенки
d (мм)
напорного трубопровода.
=3мм.
По ГОСТ 8734-75 принимаем для
напорного трубопровода трубу стальную бесшовную холодно-деформируемую с
толщиной стенки dнап.= 5(мм)
и наружным диаметром dнап..нар = 40 (мм).
Таким образом, истинная средняя
скорость в напорном трубопроводе составит.
Минимальный диаметр напорной линии
3, идущей от гидрораспределителя к гидроцилинду (она же является и сливной,
когда жидкость вытекает из гидроцилиндра):
;
По ГОСТ 16516-80 принимаем dнап.ц =
40(мм).
Минимально допустимая толщина стенки
d (мм)
напорного цилиндрового трубопровода.
По ГОСТ 8734-75 принимаем для
напорного трубопровода трубу стальную бесшовную холодно-деформируемую с
толщиной стенки dнап.ц = 5
(мм) и наружным диаметром dнап.ц.нар = 40 (мм).
Таким образом, истинная средняя
скорость в напорном трубопроводе гидроцилиндра составит:
Сливной трубопровод 4 от
гидрораспределителя до бака (общий слив):
По ГОСТ 16516-80 принимаем dсл = 50
(мм).
Минимально допустимая толщина стенки
d (мм)
сливного трубопровода.
По ГОСТ 8734-75 принимаем для
сливного трубопровода трубу стальную бесшовную холодно-деформируемую с толщиной
стенки dсл. = 5 (мм)
и наружным диаметром dсл.нар = 50(мм).
Таким образом, истинная средняя скорость в сливном
трубопроводе составит:
Расчёт потерь давления в системе
Суммарные потери давления в
гидросистеме складываются из потерь давления в отдельных элементах:
где ∆Pт - суммарные потери
давления на трение по длине всех участков трубопровода; ∆Pм - суммарные
потери давления в местных сопротивлениях трубопровода; ∆Pг.а - суммарные
потери давления в гидроаппаратах.
Радиус шестерни:
=Rw=900мм/с=0,9м/с
Определим режим течения жидкости по
числу Рейнольдса:

Тогда коэффициент гидравлического трения при
ламинарном течении рассчитывается по формуле:
длина участка трубопровода,l=10м.площадь сечения
потока на расчётном участке трубопровода.f=110мм.
ρ - плотность рабочей
жидкости (ρ=850 кг/м3); Q - расход
рабочей жидкости.
Потери давления на трение по длине всех участков
трубопровода определяются по формуле:
Суммарные потери давления в
гидроаппаратах учтём при расчёте суммарных потерь давления в местных
сопротивлениях через коэффициент местного сопротивления гидроаппаратов.
Местные потери на трение
определяются по формуле:
где ς - коэффициент
местного сопротивления.
Для разработанной схемы гидропривода запишем
значения коэффициентов местного сопротивления:
|
Вид
местного сопротивления
|
ς
|
|
Выход
из трубы в резервуар больших размеров
|
1
|
|
Вход
в трубу:
|
0,6
|
|
Поворот
струи
|
0,14-0,3
|
|
распределитель
|
0,4…0,6
|
|
Фильтр
|
0,05…0,2
|
|
Предохранительный
клапан
|
0,2
|
Найдём сумму коэффициентов местного
сопротивления:
Тогда суммарные потери давления в
гидросистеме:
По результатам расчётов построим
характеристику гидропривода (зависимость давления в системе от расхода насоса):
Рисунок 3.3
Тепловой расчет насосной установки
В предварительном расчете потери мощности
переходящие в тепло можно определить по формуле.
Тогда получаем:
Предполагаем, что теряемая мощность
превращается в тепло Епр =∆ N.
Определим температуру масла в
гидробаке:
,
где,в = 20 (0С) - температура окружающей среды;
а = 0,07 - коэффициент пропорциональности;
Кпр = 12 (Вт/м2·0С) - коэффициент теплопередачи
от масла к окружающему воздуху (при спокойном воздухе и незначительной скорости
рабочей жидкости в баке);м - объём масла в баке:
Таким образом:
(С0),что практически удовлетворяет
условию:
С0.
Т.к. температура рабочей жидкости в
течение работы не поднимается выше допустимой, то использовать теплообменник
нет необходимости.
4. ВЫБОР СИСТЕМЫ ЭП НАСОСА
электропривод насос давление
В пункте 3.4. Выбор насоса, выбран
нерегулируемый аксиально-поршневой насос-мотор типа 1МН 280/160.
Характеристики двигателя следующие:
Частота вращения номинальная, с-1 (об/мин):1500.
Расход, л/мин:396.
Давление на входе: номинальное, Мпа:16.
Номинальная мощность эффективная, не менее,
кВт:93.
КПД,%:90.
Двигатель питается от трёхфазной сети
переменного тока напряжением 380 В.
Регулирование будет осуществляться со
стабилизацией напора. Должен быть регулятор давления, на вход которого подается
разность сигнала задания и обратной связи по давлению. Стабилизация напора
реализуется изменением скорости вращения двигателя с помощью регулятора
частоты, на вход которого поступает разность сигналов с выхода регулятора
давления.
Для управления двигателем будем использовать
преобразователь частоты. Преобразователь частоты выбираю серии
Erman(Конструкторское бюро “Агава)”.Тип преобразователя E- 9/P)-093T4,
номинальная мощность которого 93кВт. Преобразователь частоты ERMAN серии E-9 -
это идеальный бюджетный ЧРП как для общего применения, так и для двигателей
вентиляторов/насосов Т.4. Номинальный выходной ток при 100% нагрузки, А-180А.
Номинальный выходной ток при 100% нагрузки, А-
120% в течение 1 минуты, 150% в течение 6 секунд.
Рабочая температура температура:
10 ºC ÷ +40 ºC.
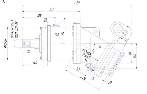
На рисунке ниже представим схему электропривода
насоса:
ё
Рисунок 4.1 - Схема электропривода насоса
ЗАКЛЮЧЕНИЕ
В данной курсовой работе был рассчитан гидравлический
привод промышленного робота. Выбраны необходимые элементы гидропривода,
построены нагрузочные диаграммы, принципиальная гидравлическая схема и
характеристики гидропривода.
Рассчитаем КПД гидропривода:

1.
Глубокий В.И. «Расчет гидравлических приводов станочного оборудования:
Учебно-методическое пособие по курсовому проектированию по дисциплине
«Гидропривод и гидропневмоавтоматика»для машиностроительных специальностей /
Глубокий В.И., кол. Авт. Белорусский национальный технический университет,
Кафедра «Металлорежущие станки и инструменты». - Минск: БНТУ, 2005. - 79 с.
.
Якимович А.М. (Каф. "Металлорежущие станки и инструменты" БНТУ)
Проектирование гидравлических приводов: методическое пособие к выполнению
курсовых работ по дисциплине "Гидропривод и гидропневмоавтоматика"
для машиностроительных специальностей / Якимович А.М., Клевзович В.И., Бачанцев
А.И., кол. авт. Белорусский национальный технический университет, Кафедра
"Металлорежущие станки и инструменты". - Минск: БНТУ, 2002. - 70 с.
.
Фираго Б. И. Учебно-методическое пособие к курсовому проектированию по теории
электропривода для студентов специальности 1-53 01 05.−Мн.: БНТУ, 2005.−122
с.