Моделирование элементов и систем управления
Задание
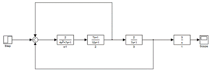
Управляемый объект состоит их четырех типовых динамических
звеньев, соединенных между собой в определенной последовательности с
образованием двух замкнутых контуров (рисунок 1).
Рисунок
1 - Исходная алгоритмическая структура объекта
В данном объекте включены следующие динамические звенья:
1)
- инерционное звено 2-го порядка;
)
- интегро-дифференцирующее звено с
преобладанием интегрирования;
)
- инерционное звено 1-го порядка;
)
- Идеальное интегрирующее звено;
По заданию:
закон регулирования - ПИ;
канал воздействия - Z-X (Хз -X);
вид переходного процесса -20%-ное перерегулирование;
контур цифровой модель simulink
1.
Исследование устойчивости объекта
В данном разделе я буду определять устойчивость объекта при
заданных параметрах входящих в него динамических звеньев. Так как данный объект
управления, который изображен на рисунке 1, содержит два замкнутых контура
(внутренний и внешний), его устойчивость будет обеспечена только при условии
устойчивости каждого из контуров.
Запасы устойчивости контуров по амплитуде и фазе определяются по
АФЧХ (основная трактовка критерия Найквиста) или ЛАЧХ и ЛФЧХ (логарифмический
критерий Найквиста) разомкнутого контура. Запас устойчивости по амплитуде
A должен составлять не менее 0.4 в комплексных координатах или не
менее 8дБ в логарифмических координатах; по фазе
φ - не менее 30˚. Если контур
устойчив, но имеет недостаточную величину запасов устойчивости, указанные
запасы должны быть обеспечены изменением параметров звеньев без изменения их
типа.
Проверка устойчивости выделенных контуров объекта управления
может осуществляться с помощью комплекса Control System Toolbox, располагающего
эффективными средствами проверки устойчивости контуров по критерию Найквиста
(функция NYQUIST) и вычисления запасов устойчивости (функция MARGIN). Передаточные функции
внутреннего и внешнего контуров могут быть получены с помощью функций
соединения систем (SERIES, PARALLEL, CLOOP, FEEDBACK).
% проверяем устойчивость внутреннего контура;
sys1=tf([2], [4 7 1]);%описание звена W1
sys2=tf([7 1], [10 1]);%описание звена W2
sys3=tf([1], [1]);%Описание единичного звена для
образной связи
sys12=series (sys1, sys2);%последовательное соединение звеньев W1 и W2
sys21=feedback (sys12, sys5, - 1);% соединение в обратную связь с единичным
звеном.
nyquist(sys12)%проверка устойчивости с помощью критерия
Найквиста
pause;
margin(sys12)% проверяем устойчивость с помощью функции
margin;;(sys21)%переходная характеристика
% проверяем устойчивость внешнего контура;
sys1=tf([2], [4 7 1]);%описание звена W1
sys2=tf([7 1], [10 1]);%описание звена W2
sys3=tf([2], [7 1]);%описание звена W3
sys4=tf([3], [1 0]);%описание звена W4
sys5=tf([1], [1]);%описание единичного звена для
внутренней ОС
sys6=tf([1], [1]);%описание единичного звена для внешней
ОС
sys12=series (sys1, sys2);%последовательное соединение звеньев W1 и W2
sys31=feedback (sys13, sys6, - 1);%соединение внешней ОС
nyquist(sys13)%проверка устойчивости с помощью критерия
Найквиста
margin(sys13)% проверяем устойчивость с помощью функции
margin;(sys31)%переходная характеристика

Рисунок 2 - АФЧХ разомкнутых контуров внутреннего(a) и внешнего(b) объектов при заданных
параметрах
Формулировка критерия Найквиста: замкнутая система управления
будет устойчивой если АФЧХ разомкнутой системы при изменении частоты от 0 до
не охватывает точку с координатами (-1, j0). Из рисунков видно что АФЧХ не охватывает точку с
координатами (-1, j0), следственно контуры устойчивы.

Рисунок 3 - ЛАЧХ и ЛФЧХ разомкнутых контуров внутреннего(a) и внешнего(b) объектов при измененных
параметрах
Запасы устойчивости для внутреннего контура:
дБ,
.
Запасы устойчивости для внешнего контура:
дБ,
.

Рисунок 4 - Переходная характеристика замкнутых контуров
внутреннего(a) и внешнего(b) объектов при измененных параметрах
По результатам выполнения данного раздела я определил, что оба
контура являются устойчивыми при заданных параметрах динамических звеньев.
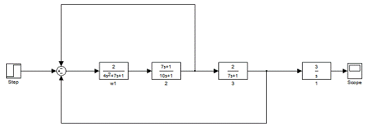
2. Составление цифровой модели объекта
Согласно заданной алгоритмической структуре объекта управления
Рисунок 5 - Алгоритмическая структура объекта
и передаточным функциям звеньев, параметры которых
соответствуют параметрам, полученным в разделе 1 при анализе устойчивости
объекта,
;
;
;
составляем цифровую модель управляемого объекта с помощью
специализированного программного пакета Simulink системы MATLAB.
Рисунок 6 - Расчетная схема цифровой модели объекта для
системы Simulink
Составим цифровую модель Объекта управления.
Рассмотрим основные коэффициенты для данной цифровой модели.
1) Τ1=4с, T2=7, k=2;
2) T1=7, T2=10;
3) k=2, T=7;
4) k=3;
3. Получение переходной характеристики объекта по
каналу управления «у-х» методом цифрового моделирования
В предыдущем разделе была получена переходная характеристика
объекта по каналу «у-х». Но характер переходного процесса апериодический. Для
того, чтобы переходная характеристика имела монотонный характер необходимо
изменить параметры нескольких звеньев. Путем эксперимента я определил, что
необходимо поменять параметр W2. Измененные значения параметров выделены в тексте
программы. При этом тип звена не менялся.
Листинг программы на Control
System Tool Box:
sys1=tf([2], [4 7 1]); %Описываем звено W1
sys2=tf([7 1], [10 1]); %Описываем звено W2
sys3=tf([2], [7 1]); %Описываем звено W3
sys4=tf([3], [1 0]); %Описываем звено W4
sys=append (sys1, sys2, sys3, sys4); %Соединяем звенья=[1 -2 -3
1 0
3 0]; %Описываем соединение звеньев
inputs=1; %Задаем вход
outputs=4; %Задаем выход
system=connect (sys, Q, inputs, outputs); %Создаем модель с помощью Connect(system, [0:.1:25]) %
Строим график передаточной функции
Рисунок 8 - Переходная характеристика объекта по каналу «у-х»
Рисунок 9 - Схема объекта для системы Simulink
Рисунок 10 - График объекта для системы Simulink с измененными
коэффициентами
По виду переходных характеристик можно сделать вывод о
правильности подобранных параметров технологического объекта, так как график
переходной характеристики имеет монотонный характер.
4. Аналитическая проверка результатов
моделирования объекта
Для того, чтобы проверить результаты моделирования
аналитически, мы должны выполнить преобразование исходной схемы объекта.
) Последовательно соединяем W1 и W2
(4.1)
) Охватываем Wэ1 единичной ООС
(4.2)
) Последовательно соединяем W3 и Wэ2
(4.3)
) Охватываем Wэ3 единичной ООС
(4.4)
Так как передаточная функция получилась слишком громоздкой, в
данном отчете я пишу ее не полностью, но в расчетах была использована полная
версия данной функции.
) Последовательно соединяем W4 и Wэ4
По теореме Лапласа о начальном и конечном значениях оригинала:
Аналитическая проверка результатов моделирования показала, что
составленная модель является адекватной управляемому объекту. Т.е. адекватность
говорит о схожести параметров модели и объекта. Расчеты, проведенные в
предыдущих разделах являются верными.
. Идентификация объекта по переходной
характеристике и ориентировочный расчет настроечных параметров регулятора
Аппроксимацию переходной характеристики осуществляют
следующим образом. Для статических объектов в точке наибольшего наклона
переходной характеристики проводят касательную и полагают, что передаточная
функция такого объекта может быть записана следующим образом:
где К0 =1/ Т0 - передаточный коэффициент
объекта, равный тангенсу угла наклона касательной α,
- время запаздывания.
Рисунок
11 - Аппроксимация переходной характеристики
По графику: t0=5.1; k=tg α=tg45˚=1; T0 =1;
Зная, что по заданию у меня ПИ-закон регулирования и тип
переходного процесса - процесс с 20% перерегулированием, настроечные параметры
регулятора вычисляются по следующим формулам:
6. Уточнение настроечных параметров
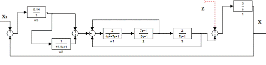
регулятора и получение переходных характеристик по каналам «Хз-Х» и «Z-X»
Для замкнутой линейной системы управления (рис. 1.) с
отрицательной обратной связью выбрать настроечные параметры регулятора,
обеспечивающие требуемое качество переходного процесса по указанному каналу
воздействия. Структурная схема системы управления представлена на рисунке.
Рисунок 12 - Алгоритмическая схема системы регулирования
В схеме реализован регулятор, работающий по ПИ-закону
регулирования.
Реализация данной схемы управления на Control System Tool Box выглядит следующим образом:
% создаем описание звеньев всей системы;
sys1=tf([0.14], [1]); %описание W1
sys2=tf([1], [15.3 1]); %описание W2
sys3=tf([2], [4 7 1]); %описание W3
sys4=tf([7 1], [10 1]); %описание W4
sys5=tf([2], [7 1]); %описание W5
sys6=tf([3], [1 0]); %описание W6
sys=append (sys1, sys2, sys3, sys4, sys5, sys6);
%объединяем звенья=[1 -6 0 0 0;
%задаем соединения звеньев
1 0 0 0;
1 2 -4 -5;
3 0 0 0;
4 0 0 0;
5 0 0 0];
inputs=[1,6]; %Задаем входы системы по каналам «Хз-Х» и
«Z-X»
outputs=[6];%задаем выходы системы по каналам
регулирования
system=connect (sys, Q, inputs, outputs); %объединяем систему с помощью Connect;(system,
[0:.1:100])%построение передаточной функции системы; %построение сетки на
графике
Рисунок 13 - Переходная характеристика замкнутой системы по
основному каналу с расчетными значениями настроечных параметров регулятора
Процесс с 20% перерегулированием, допускает перерегулирование
до 20%.
Поиск оптимальных значений я начал с расчетных значений. И
путем подбора мне удалось найти оптимальные значения параметров, при которых
обеспечивается переходный процесс с перерегулированием 20%.
Kp=0.047 и Ти=30. Подставляя данные
значение вместо прежних, мы получим следующие переходные характеристики:

Рисунок 14 - Переходные характеристики замкнутой системы по
каналам «Хз-Х» (слева) и «Z-X» (справа) с оптимальными значениями настроечных параметров
регулятора.
Оценка показателей качества:
; tп=90с; - по графику;
Рисунок 15 - Расчетная схема цифровой модели системы управления
для системы Simulink
Рисунок 16 - Переходные характеристики замкнутой системы по
каналам «Хз-Х с оптимальными значениями настроечных параметров регулятора.
Рисунок 17 - Переходные характеристики замкнутой системы по
каналам «Хз - «Z-Xс
оптимальными значениями настроечных параметров регулятора.
Я нашел оптимальные настроечные параметры регулятора, которые
обеспечивают требуемое качество переходного процесса по обоим каналам
управления и проверила в Simulink
результаты идентичные. Перерегулирование имеет приемлемую для нас величину и
составляет 20%.
Заключение
Целью данной работы являлось закрепление знаний полученных
при изучении дисциплины «Моделирование систем управления», «Теория
автоматического управления». Я считаю, что знания были закреплены. В 1-ом
разделе данной работы я преобразовывал исходную алгоритмическую схему объекта с
целью выделения внутреннего и внешнего контура, определял их устойчивость с
помощью критерия устойчивости Найквиста. Также определял запасы устойчивости.
Во 2-ом разделе я составил цифровую модель объекта с помощью программных
продуктов Control System Toolbox и Simulink. В 3-ем разделе необходимо было переходной
характеристике объекта придать бесколебательный характер путем изменения
параметров входящих в него звеньев. Нам это удалось сделать с помощью изменения
параметра 1-го и 2-го звеньев. Результатом выполнения 4-ого раздела являлась
аналитическая проверка результатов моделирования. После её выполнения
результаты проверки и моделирования совпали, что говорит об адекватности модели
объекту. В 5-ом разделе я выполнил аппроксимацию переходной характеристики
объекта, полученной в 3-ем разделе. Графо-аналитическим способом определил
параметры аппроксимирующего объекта. По этим данным вычислил настроечные
параметры регулятора. В 6-ом разделе соединил регулятор и объект в одну систему
и получил график переходного процесса по основному каналу. Подобрал оптимальные
значения настроечных параметров регулятора, которые обеспечивают требуемое
качество переходного процесса.
Вывод: Модель адекватна, я сумел добиться нужного качества
переходного процесса, и можно сказать о том, что система работает практически в
оптимальном режиме.
Список
литературы
1. В.П.
Барановский, М.Г. Фиалко. Моделирование элементов и систем управления: Учебное
пособие. - Екатеринбург: Изд. УГГГА, 1996. - 65 с.
. А.П.
Копелович. Инженерные методы расчета при выборе автоматических регуляторов. -
М.: Государственное научно-техническое издательство литературы по черной и
цветной металлургии, 1960. - 190 с.
3. А.Е.
Троп, В.З. Козин, Е.В. Прокофьев. Автоматическое управление технологическими
процессами обогатительных фабрик: Учебник для вузов. - 2-е изд., перераб. И
доп. - М.: Недра, 1986. - 303 с.
. Курс
лекций по дисциплине «Теория автоматического управления»