Все значения параметров взяты из Ракотян С.С., Шапиро И.М.
Справочник по проектированию электроэнергетических систем.
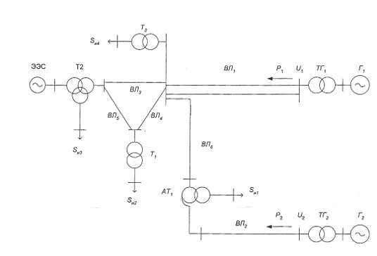
2. Расчет
установившегося режима работы электроэнергетической системы
Составление схемы замещения системы:
2.1 Расчет
параметров схемы замещения
1) Расчет параметров ВЛ1:
) Расчет параметров ВЛ2:
) Расчет параметров ВЛ3:
) Расчет параметров ВЛ4:
) Расчет параметров ВЛ5:
) Расчет параметров ВЛ6:
2.2 Расчет
режима энергосистемы
Расчет режима от первого генератора:
Находим реактивную мощность Г1:
S1=Р1+j*Q1
Находим потери мощности и напряжения на ВЛ1, а также
мощность и напряжение в конце линии:
Sнл1=Р1+j*Q1+j*Qзар1=380+j*192,121+j*2,025=310+j*194,146 МВА
МВА
S3’=Sнл1-ΔSл1+j*Qзар1=310+j*194,146-7,082-j*39,834+j*2,025=302,918+j*156,336 МВА
| S3’|=340,882 МВА
U3’=U1-ΔU23=230-17,07-j*18,86=212,93-j*18,86
| U3’ |=213,76 кВ
Расчет режима от второго генератора:
Находим потери мощности и напряжения на ВЛ2, а также
мощность и напряжение в конце линии:
S12=P21+j*Q2-ΔSл2+j*Qзар2=930+j*576,362-17,373-j*264,066+j*364=912,627+j*676,296 МВА
U12=U2-ΔU13,12=525-73,834-j*103,312=451,166-j*103,312 кВ; | U12| =462,843 кВ
Sат1в=S12-ΔSат1в=912,627+j*676,296-0,771-j*97,873=911,856+j*578,423
МВА
U0=|U12 |-ΔUат1в=462,843-23,997-j*31,854=438,847-j*31,854 кВ; | U0| =440,002 кВ
Расчёт низкой стороны по данным конца:
Пусть U11=515
кВ тогда
Sат1нач=Pн1+j*Qн1+ΔSат1н=480+j*297,477+j*36,275=480+j*333,752 МВА
U11=|U0| - ΔUат1н=440,002-22,885-j*32,913=417,117-j*32,913 кВ
|U11|=418,413 кВ
kат1=500/11=45,455
U11р= |U11|/ kат1=418,413/45,455=9, 205 кВ
Полученное значение напряжения не удовлетворяет допуску по
напряжению (10 кВ
5%). Для достижения необходимого значения
можно либо компенсировать реактивную мощность, либо поставить в цепь линейный
трансформатор, чтобы уменьшить коэффициент трансформации.
Подбёрем количество отпаек, нужное для поднятия напряжения до
уровня 10 кВ
n= (|U11р|/10-1) /0,021=-3,78
Получаем, что надо использовать - 4 отпайки
kат1нов= kат1+n*0,021* kат1=45,455-4*0,021*45,455=41,64
U11р= |U11|/ kат1нов =418,413/41,64=10,048 кВ
Продолжаем расчёт цепи:
Sат1с=Sат1в - Sат1нач=911,856+j*578,423-480-j*333,752=431,856+j*244,671 МВА
S10= Sат1с - ΔSат1с=431,856+j*244,671-0,153=431,704+
j*244,671 МВА
U10=|U0| - ΔU10, ат1=440,002-0,118+j*0,067=439,884+j*0,067 кВ
U10р= |U10|*220/500=439,884*220/500=193,549 кВ
kат1=500/220=2,273
Подбёрем количество отпаек, нужное для поднятия напряжения до
уровня 220 кВ
n= (|U10р|/220-1) /0,021=-5,725
Получаем, что надо использовать - 6 отпаек
kат1нов= kат1+n*0,021* kат1=2,273-6*0,021*2,273=1,986
U10р= |U10|/ kат1нов =439,884/1,986=221,452 кВ
Sл6=S10 +j*Qл6=431,704+j*244,671+j*1,661=431,704+j*246,331
МВА
3”=Sл6 - ΔSл6 +j*Qл6=431,704+j*246,331-5,164-j*28,916+j*1,661=426,54+j219,076
| S3”|=479,511 МВА
U3”=|U10р| - ΔU10,3=221,452-8,383-j*10,05=213,069-j*10,05 кВ
|U3”|=213,306 кВ
Δ= (|U3’|-|U3”|) / |U3’|*100%=0,281%
U3= (|U3’|+|U3”|) /2=213,533 кВ
Погрешность составила меньше 1%, попадаем в допуск.
Расчёт схемы при подходе к кольцу:
. Пусть U4=230 кВ
S3нач=Pн4+j*Qн4+ΔSт3=464+j*287,68+0,013+j*40,93=464,013+j*328,61
МВА
U4=|U3|-ΔU3,4=213,533-11, 19-j*15,79=202,343-j*15,79 кВ
|U4|=202,96 кВ
kт3=220/11=20
U4р= |U11|/ kт3=202,96/20=10,148 кВ
Полученное значение напряжения удовлетворяет допуску по напряжению
(10 кВ
5%)
. Пусть U6=230 кВ
S1нач=Pн2+j*Qн2+ΔSт1=205+j*127,1+0,418+j*16,016=205,418+j*160,432
МВА
Определим мощность, которая втекает в кольцо:
S3=S3”+S3’-S3нач=426,54+j*219,076+302,918+j*156,336-464,013-j*328,514=265,445+j*45,889 S3=265,445+j*45,889 МВА
Для расчёта кольцевой сети вынесем зарядные мощности,
протекающие по линиям, за пределы кольца:
S3рас=S3+j*Qл3+j*Qл4=265,445+j*46,889+j9,591+j*13,066=265,445+j*69,556
Схема кольцевой сети:
Разорвём кольцевую сеть в узле №7, получим:
Определим потоки мощности отходящие от узла 7:
Узел потокораздела - узел №5.
Разобьём нашу схему на два участка:
Пусть все напряжения в узлах равны 230 кВ.
Должно выполняться условие:
S1нач=S35+S7”
S1нач=205,418+j*160,432 МВА
S35+S7”=152,57+j*86,038+52,848+j*74,394=205,418+j*160,423
МВА
Условие выполняется.
Участок 2:
S1нач=
S7”+ΔS5”7”=52,848+j*74,399+1,238+j*4,455=54,086+j*78,849
МВА
Участок 1:
S2нач=
S35+ΔS35’=152,57+j*86,038+3,3+j*11,857=155,87+j*97,895
МВА
5’=|U3|-ΔU3,5’=213,533-13,526-j*12,315=200,09-j*12,315
кВ
|U5’|=200,388 кВ37’= S3рас-S2нач”=265,445+j*69,556-157,87-j*97,895=109,575-j*28,34
МВА
S7’к=
S37’-ΔS37’=109,575-j*28,34-1,171-j*4,214=108,404-j*32,554
МВА
7’=|U3|-ΔU7’=213,5+0,17-j*8,251=213,705-j*8,251
кВ
|U7’|=213,865 кВ
Так как 7’ и 7" одна и таже точка, то
напряжение в этих точках равны, следовательно U7”|=213,865
кВ
Участок 2:
U5”=|U7”|-ΔU5”7”=213,865-11,615-j*4,709=202,25-j*4,709 кВ
|U5”|=202,305 кВ
Так как точка 5’ и 5" одна и та же
точка, посчитаем погрешность получившихся напряжений
Δ= (|U5”|-|U5’|) / |U5”|*100%= (202,305-200,388) /202,305*100%=0,947%
U5= (|U5’|+|U5”|) /2= (202,305+200,388) /2=201,346 кВ
Погрешность в норме.
Проверка кольца (по активной мощности):
Вернёмся к напряжению на нагрузке Рн2 и рассчитаем его:
U6=|U5|-ΔU56=201,346-5,804-j*3,762=195,542-j*3,762 кВ
|U6|=195,578 кВ, kт1=220/11=20
U6р= |U6|/kт1=195,578/20=9,779 кВ
Подбёрем количество отпаек, нужное для поднятия напряжения до уровня
10 кВ
n= (|U6р|/10-1) /0,025=-0,884
Получаем, что надо использовать - 1 отпайку
kт1нов= kт1+n*0,025* kт1=20-1*0,025*20=19,5
U6р= |U6|/ kт1нов =195,578/19,5=10,03 кВ
Расчёт сети после кольцевого участка:
Посчитаем мощность, которая вытекает из кольца
S7=S7’к-S1нач+j*Qл3+
j*Qл5=108,404-j*32,554-54,086+j*78,849+j*9,591+j*4,309=54,317-j*97,502
S7 =54,317-j*97,502 МВА
S80= S7-ΔSат2с=54,317-j*97,502-0,065=54,252-j*97,502 МВА
80=|U7|-ΔUат2с=213,865-0,061-j*0,109=213,804-j*0,109 кВ
| U80|=213,804 кВ
Расчёт низкой стороны по данным конца:
Пусть U8=230 кВ тогда
S8нач=Pн3+j*Qн3+ΔSат2н=143+j*88,62+j*32,284=143+j*120,907 МВА
U8=|U80| - ΔUат2н=213,804-34,123-j*40,358=179,681-j*40,358 кВ
|U8|=184,158 кВ
kат2=220/11=20
U8р= |U8|/ kат2=184,158/20=9, 208 кВ
Поставим линейный трансформатор и подбёрем количество отпаек,
нужное для поднятия напряжения до уровня 10 кВ
n= (|U8р|/10-1) /0,021=-3,77
Получаем, что надо использовать - 4 отпайки
kат2нов= kат2+n*0,021* kат2=20-4*0,021*20=18,32
U8р= |U8|/ kат2нов =184,158/18,32=10,052 кВ
Sат2в= S8нач-S80=143+j*120,907-54,252+j*97,502=88,748+j*218,41
МВА
S9= Sат2в+ΔSат2в=88,748+j*218,41+0,311+j*39,515=89,059+j*257,925
МВА
U9=|U80| + ΔU980=213,804+33,306+j*13,229=247,11+j*13,229 кВ
| U9|=247,464 кВ
Kат2=500/220=2,273
U9р= |U9|*kат2=247,464*2,273=562,418 кВ
Подбёрем количество отпаек, нужное для снижения напряжения до
уровня 500 кВ
n= (|U9р|/500-1) /0,021=5,945
Получаем, что надо использовать 5 отпаек
Kат2нов= kат2-n*0,021* kат2=2,273-5*0,021*2,273=2,034
U9р= |U9|*kат2нов =247,464*2,034=503,364 кВ
2.3 Выполним
расчет режима работы для линии электропередачи, отходящей от генератора Г2,
автотрансформатора АТ и нагрузки Н1 при заданной для максимального режима
активной мощности и трех значениях реактивной мощности генератора Г2. И
построим зависимости напряжения на приемном конце линии ВЛ2, потерь активной
мощности на рассматриваемом участке и напряжения на нагрузке Н1 от реактивной
мощности отправного конца
1)
Находим потери мощности и напряжения на ВЛ2, а также
мощность и напряжение в конце линии:
S12=P21+j*Q2-ΔSл2+j*Qзар2=930+j*697,5-19,612-j*298,106+j*364=910,388+j*763,394 МВА
U12=U2-ΔU13,12=525-87,863-j*102,389=437,137-j*102,389 кВ; | U12| =448,968 кВ
Sат1в=S12-ΔSат1в=910,388+j*763,394-0,896-j*113,796=909,491+j*649,598
МВА
U0=|U12 |-ΔUат1в=448,968-27,89-j*32,733=421,078-j*32,733 кВ; | U0| =422,348 кВ
Расчёт низкой стороны по данным конца:
Пусть U11=515 кВ тогда
Sат1нач=Pн1+j*Qн1+ΔSат1н=480+j*360+j*40,951=480+j*400,951 МВА
U11=|U0| - ΔUат1н=422,348-28,641-j*34,288=393,707-j*34,288 кВ
|U11|=395, 197 кВ
kат1=500/11=45,455
U11р= |U11|/ kат1=395, 197/45,455=8,694 кВ
)
Находим потери мощности и напряжения на ВЛ2, а также
мощность и напряжение в конце линии:
S12=P21+j*Q2-ΔSл2+j*Qзар2=930+j*450,42-15,496-j*235,541+j*364=914,504+j*578,879 МВА
U12=U2-ΔU13,12=525-59,249-j*104,271=465,751-j*104,271 кВ; | U12| =477,281 кВ
Sат1в=S12-ΔSат1в=914,504+j*578,879-0,658-j*83,564=913,846+j*495,315
МВА
U0=|U12 |-ΔUат1в=477,281-19,954-j*30,981=457,326-j*30,981 кВ; | U0| =458,374 кВ
Расчёт низкой стороны по данным конца:
Пусть U11=515 кВ тогда
Sат1нач=Pн1+j*Qн1+ΔSат1н=480+j*232,475+j*32,356=480+j*264,831 МВА
U11=|U0| - ΔUат1н=458,374-17,431-j*36,083=440,943-j*31,593 кВ
|U11|=442,074 кВ
kат1=500/11=45,455
U11р= |U11|/ kат1=442,074/45,455=9,726 кВ
Результаты расчета занесем в таблицу:

,
Мвар
,
кВ
,
МВт
,
|
кВ
|
|
|
|
|
|
0,8
|
697,5
|
448,968
|
20,508
|
8,694
|
|
0,85
|
576,362
|
462,843
|
18,144
|
9,
205
|
|
0,9
|
450,42
|
477,281
|
16,154
|
9,726
|
Построим полученные зависимости:
График зависимости напряжения приемного конца линии от
реактивной мощности отправного конца линии:
График зависимости потерь активной мощности на
рассматриваемом участке от реактивной мощности отправного конца линии:
График зависимости напряжения на нагрузке Н1 от реактивной
мощности отправного конца линии:
Из графиков видно, что при увеличении реактивной мощности,
вырабатываемой генератором, увеличиваются потери активной мощности, при этом
напряжение на нагрузке и на приемном конце линии уменьшается.
2.4 Расчет
установившегося режима работы сети на компьютере
Для выполнения расчета установившегося режима работы
энергосистемы используется программа "Ratsr". При выполнении расчета
установившегося режима в качестве балансирующего узла принимаем ЭЭС. В
результате выполнения расчета на компьютере мы должны определить реактивные
мощности, необходимые для поддержания заданного модуля напряжения в узлах
нагрузки. После выполнения расчета максимального режима следует выполнить
расчет минимальных нагрузок. Для этого необходимо уменьшить на 40% мощности
нагрузок и генераторов. По результатам расчета минимальных нагрузок следует
уточнить значения коэффициентов трансформации.
Схемы для режима максимальных нагрузок и минимальных
нагрузок:
Исходные данные и результаты расчетов запишем в таблицу:
) Для режима максимальных нагрузок:
) Режим минимальных нагрузок:
3. Расчет
токов несимметричного короткого замыкания
3.1
Приведение параметров схемы к базисным условиям
Базисные условия:
Sбаз=1000 МВА
Uбаз=230 кВ
Генератор Г1:
1г=
Генератор Г2:
2г=
Трансформатор электрической станции ТГ1:
Трансформатор электрической станции ТГ2:
Трансформатор Т1:
Трансформатор Т3:
Автотрансформатор АТ1:
Автотрансформатор АТ2:
Система:
Ес=1 о. е.
Значение Iкз=20 кА берём из курсового проекта по
электрическим станциям
Sкз=
Хс=Sбаз/Sкз=1000/17840=0,056 о. е.
ВЛ1:
ВЛ2:
ВЛ3:
ВЛ4:
ВЛ5:
ВЛ6:
Нагрузка:
В данном случае рассматривается обобщённая нагрузка в узлах,
состав которой неизвестен, поэтому приведение нагрузок к базисным условиям
имеет следующий вид.
ЭДС источников: Ен1= Ен2= Ен3= Ен4=0,9
о. е.
Сопротивления прямой последовательности:
х”1н1= х”1н2= х”1н3= х”1н4=0,34
о. е.
Сопротивления обратной последовательности:
х”2н1= х”2н2= х”3н3= х”4н4=0,36
о. е
Н1:
Х”1н1=х”1н1*Sбаз/Qн1=0,34*1000/297,6=0,833 о. е.
Х”2н1=х”2н1*Sбаз/Qн1=0,36*1000/297,6=0,882 о. е.
Н2:
Х”1н2=х”1н2*Sбаз/Qн2=0,34*1000/127,1=1,95 о. е.
Х”2н2=х”2н2*Sбаз/Qн2=0,36*1000/127,1=2,07 о. е.
Н3:
Х”1н3=х”1н3*Sбаз/Qн3=0,34*1000/88,66=2,797 о. е.
Х”2н3=х”2н3*Sбаз/Qн3=0,36*1000/88,66=2,96 о. е.
Н4:
Х”1н4=х”1н4*Sбаз/Qн4=0,34*1000/287,68=0,862 о. е.
Х”2н4=х”2н4*Sбаз/Qн4=0,36*1000/287,68=0,913 о. е.
3.2
Составление и преобразование комплексной схемы замещения
Комплексная схема замещения для К (2):
Схема:
Для расчета кольцевой сети, заменим соединение треугольник в
звезду:
Окончательный вид схемы:
) Расчет прямой последовательности:
Хэ1=Хат1в+Хл2+Хтг2+Хг2=0,061+0,229+0,073+0,24=0,603
о. е.
Хэ2=Хн1+Хат1н=0,833+0,114=0,947
о. е.
Хэ3= Хэ1* Хэ2/ (Хэ1+
Хэ2) + Хл6+ Хат1с=0,603*0,947/ (0,603+0,947)
+0,109+0=0,477 о. е.
Хэ4=Хл1+Хтг1+Хг1=0,298+0,138+0,46=0,896
о. е.
Хэ5=Хн3+Хат2н=2,797+0,228=3,025
о. е.
Хэ6=Хс+Хат2в=0,056+0,122=0,178
о. е.
Хэ7= Хэ6* Хэ5/ (Хэ6+
Хэ5) =0,178*3,025/ (0,178+3,025) =0,168 о. е.
Хэ8=Хэ7+Хат2с+Х35=0,168+0+0,123=0,291
о. е.
Хэ9=Хн2+Хт1+Х45=1,95+0,275+0,167=2,392
о. е.
Хэ10= Хэ8* Хэ8/ (Хэ8+
Хэ9) +Х34=0,291*2,392/ (0,291+2,392) +0,093=0,253 о. е.
Хэ11=Хн4+Хт3=0,862+0,138=1
о. е.
Рассчитаем Еэкв:

) Расчет обратной последовательности:
Производим аналогично без учёта всех ЭДС (меняются значения
сопротивлений нагрузок и генераторов):
Хэ1=Хат1в+Хл2+Хтг2+Хг2=0,061+0,229+0,073+0,3=0,663
о. е.
Хэ2=Хн1+Хат1н=0,882+0,114=0,996
о. е.
Хэ3= Хэ1* Хэ2/ (Хэ1+ Хэ2)
+ Хл6+ Хат1с=0,603*0,996/ (0,603+0,996) +0,109+0=0,507 о.
е.
Хэ4=Хл1+Хтг1+Хг1=0,298+0,138+0,56=0,996
о. е.
Хэ5=Хн3+Хат2н=2,96+0,228=3,188 о.
е.
Хэ6=Хс+Хат2в=0,056+0,122=0,178 о.
е.
Хэ7= Хэ6* Хэ5/ (Хэ6+ Хэ5)
=0,178*3,188/ (0,178+3,188) =0,169 о. е.
Хэ8=Хэ7+Хат2с+Х35=0,169+0+0,123=0,292
о. е.
Хэ9=Хн2+Хт1+Х45=2,07+0,275+0,167=2,512
о. е.
Хэ10= Хэ8* Хэ8/ (Хэ8+
Хэ9) +Х34=0,292*2,5122/ (0,292+2,5122) +0,093=0,355 о. е.
Хэ11=Хн4+Хт3=0,862+0,138=1 о. е.
3.3
Определение токов и напряжений в месте К.З.
1) Определение токов К. З.
Дополнительное сопротивление К.З. для К (2) определяется
как:
ХΔ2=Хэкв2=0,148
о. е.
Ток прямой последовательности:
Ток обратной последовательности:
Ток фазы А при К (2):
Составляющие тока в фазе В и ток фазы:
,
Составляющие тока в фазе С и ток фазы:
Векторная диаграмма токов:
Фазные токи не симметричного короткого замыкания в именованных
единицах:
2) Определение напряжений в месте К. З.:
Напряжение прямой последовательности:
Напряжение обратной последовательности:
Напряжение фазы А:
Составляющие напряжения в фазе В и напряжение фазы:
Составляющие напряжения в фазе С и напряжение фазы:
Векторная диаграмма напряжений:
Фазные напряжения не симметричного короткого замыкания в
именованных единицах:
4. Расчет
динамической устойчивости
Расчет динамической устойчивости энергосистемы будем
производить на компьютере с помощью программы "Dymola".
) Для моделирования генераторов в программе "Dymola", нам
необходимо перевести следующие параметры к базисным условиям:
Первый генератор выберем по Р1=310 МВт: выберем
2хТВВ-200-2
Второй генератор выберем по Р2=930 МВт: выберем
ТВВ-1000-4
Генератор Г1: 2хТВВ-200-2:
Рном=200 МВт, cosφ=0,85, xd=1,869, xq=1,869, xs=0, 194, x’d=0,3016, x”d=0,2337, x”q=0,2445, rf=0,000904, rrd=0,005, rrq=0,003688, Tj=7 c
Продольное синхронное индуктивное сопротивление:
Продольное переходное индуктивное сопротивление:

Индуктивное сопротивление рассеивания:
Поперечное синхронное индуктивное сопротивление:
Сверхпереходное индуктивное сопротивление:
Активное сопротивление обмотки возбуждения:
Активное сопротивление демпферного контура в продольной оси:
Активное сопротивление демпферного контура в поперечной оси:
Инерционная постоянная генератора:
Генератор Г2: ТВВ-160-2:
Рном=1000 МВт, cosφ=0,9, xd=2,35, xq=2,24, xs=0,32, x’d=0,4536, x”d=0,4016, x”q=0,44, rf=0,00132, rrd=0,0173, rrq=0,0231, Tj=6,5 c
Продольное синхронное индуктивное сопротивление:
Продольное переходное индуктивное сопротивление:
Продольное сверхпереходное индуктивное сопротивление:
Индуктивное сопротивление рассеивания:
Поперечное синхронное индуктивное сопротивление:
Сверхпереходное индуктивное сопротивление:
Активное сопротивление обмотки возбуждения:
Активное сопротивление демпферного контура в продольной оси:
Активное сопротивление демпферного контура в поперечной оси:
Инерционная постоянная генератора:
ЭЭС в программе мы моделируем генератором, трансформатором и
нагрузкой мощностью приблизительно равной мощности короткого замыкания
(17840МВА):
Возьмем 17 генераторов:
ТВВ-1000-4
|
Рном, МВт
|
cosφ
|
xd
|
xq
|
xs
|

|
|
|
1000
|
0,9
|
2,35
|
2,24
|
0,32
|
0,4536
|
0,4016
|
|
 rrdrrqTJ
|
|
|
|
|
|
|
|
0,44
|
0,00132
|
0,0173
|
0,0231
|
6,5
|
|
|
Выбор автотрансформаторов:
Выбираем 108х АОДЦТН-167000/500/220:
Продольное синхронное индуктивное сопротивление:
Продольное переходное индуктивное сопротивление:
Продольное сверхпереходное индуктивное сопротивление:
Индуктивное сопротивление рассеивания:
Поперечное синхронное индуктивное сопротивление:
Сверхпереходное индуктивное сопротивление:
Активное сопротивление обмотки возбуждения:
Активное сопротивление демпферного контура в продольной оси:
Активное сопротивление демпферного контура в поперечной оси:
Инерционная постоянная генератора:
Сопротивления автотрансформатора:
Rат2в= ΔРкв *Uном2/ (nтр*Sном2) *Sбаз/Sном
=487,5*5152/36/5002*1000/500=0,0286
Ом
Rат2с= ΔРкс *Uном2/ (nтр*Sном2) *Sбаз/Sном
=457,5*5152/36/5002*1000/500=0,0268
Ом
Rат2н= ΔРкн *Uном2/ (nтр*Sном2) *Sбаз/Sном
=0*5152/36/5002*1000/500=0
Ом
Активные сопротивления трансформаторов:
Параметры линий:
Нагрузку в программе задаем в виде постоянной проводимости:
Шунт короткого замыкания:
Эквивалентная схема для расчетов в программе "Dymola"
При расчете на компьютере удалось определить длительность
короткого замыкания, при которой теряется устойчивая работа системы (Δtкз=0,08 сек)
Синий - время 0,04 сек
Красный - время 0,06 сек
Зелёный - время 0,08 сек
График взаимного угла δ23.
График взаимного угла δ13.
График взаимного угла δ12.
Далее будут приведены графики только для Δtкз=0,06 сек
График механического и электромагнитного момента генератора Г1:
График механического и электромагнитного момента генератора Г2:
График механического и электромагнитного момента генератора Г3:
График напряжения в точке К. З.
График высокого напряжения на шинах станций:
График скольжения генератора Г1.
График скольжения генератора Г2.
электроэнергетическая короткое замыкание напряжение
График скольжения генератора Г3.
Таким образом, в данной курсовой работе мы выполнили:
· Расчет установившегося режима работы
электроэнергетической системы в "ручную" и на компьютере в программе
"Rastr". Также был выполнен расчет режима для линии электропередачи,
отходящей от генератора Г2, АТ1 и Н1 при трех
значениях реактивной мощности генератора. В результате этого расчета были
получены зависимости напряжения на приемном конце линии ВЛ2, потерь активной
мощности на рассматриваемом участке и напряжения на нагрузке Н1 от реактивной
мощности отправного конца.
· Расчет токов несимметричного короткого
замыкания, в результате расчета были определены токи и напряжения в месте К.З.,
а также построены векторные диаграммы токов и напряжений в месте К. З.
· Расчет динамической устойчивости
энергосистемы на компьютере. В результате расчета были приведены графики
иллюстрирующие изменения взаимных углов δ12, δ13 и δ23, электромагнитных
мощностей генераторов, скольжения генераторов, а также напряжения в точке К.З.
и на шинах высокого напряжения электростанций. Также в результате расчета была
получена величина предельного времени отключения К.З. (0,08 сек.).
Список
используемой литературы
1.
Беляев А.Н., Герасимов С.Е., Окороков Р.В., Першиков Г.А., Смоловик С.В., Чудный
В.С. Основы переходных процессов в электроэнергетических системах: Методические
указания по курсовому проектированию - СПб.: СПБГПУ, 2007. - 36 с.
.
Ульянов С.А. Электромагнитные переходные процессы в электрических системах.
"Энергия", М., 1970. - 520 с.
.
Ракотян С.С., Шапиро И.М. Справочник по проектированию электроэнергетических
систем. - 3-е изд., перераб. и доп. - М.: Энергоатомиздат, 1985 - 352 с.