Поршневой насос для перекачивания жидкости
ВВЕДЕНИЕ
Устройства для напорного перемещения жидкостей
разделяют на виды и разновидности по различным признакам, например по принципу
действия и конструкции. Насосы можно также условно разделить на 2 группы:
насосы-машины, приводимые в действие от двигателей, и насосы-аппараты, которые
действуют за счёт иных источников энергии и не имеют движущихся рабочих
органов. Насосы-машины бывают лопастные (центробежные, осевые, вихревые),
поршневые, роторные (шестерённые, коловратные, пластинчатые, винтовые и др.). К
насосам-аппаратам относятся струйные (жидкостно-жидкостные и газожидкостные),
газлифты, вытеснители, гидравлические тараны, магнитогидродинамические насосы и
др.
Поршневые насосы отличаются большим
разнообразием конструкций и широтой применения. Действие поршневых насосов
состоит из чередующихся процессов всасывания и нагнетания, которые
осуществляются в его цилиндре при соответствующем направлении движения рабочего
органа - поршня или плунжера. Эти процессы происходят в одном и том же объёме,
но в различные моменты времени. По способу сообщения рабочему органу
поступательно-возвратного движения насосы разделяют на приводные (обычно с
коленчатым валом и шатунным механизмом) и прямодействующие. Чтобы периодически
соединять рабочий объём то со стороной всасывания, то со стороной нагнетания, в
насосах предусмотрены всасывающий и нагнетательные клапаны. Во время работы
насоса жидкость получает главным образом потенциальную энергию,
пропорциональную давлению её нагнетания. Поршневые насосы классифицируют на горизонтальные
и вертикальные, одинарного и многократного действия, одно- и многоцилиндровые,
а также по быстроходности, роду подаваемой жидкости и др. признакам. По
сравнению с центробежными насосами поршневые имеют более сложную конструкцию,
отличаются тихоходностью, а следовательно, и большими габаритами, а также
массой на единицу совершаемой работы. Но они обладают сравнительно высоким
К.П.Д. и независимостью подачи от напора.
В данной работа рассматривается поршневой насос
для перекачивания жидкости (нефти).
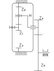
1. Описание структуры нефтяного
насоса
Одноцилиндровый поршневой насос предназначен для
перекачивания вязких жидкостей. Привод кривошипа осуществляется асинхронным
электродвигателем (АЭД) через коробку передач, которая состоит из планетарного
редуктора и ступени внешнего зацепления.
Шестизвенный рычажный механизм включает
кривошип, шатун, коромысло-кулису, кулисный камень и ползун (поршень). В
рычажном механизме вращательное движение кривошипа преобразуется в
возвратно-поступательное движение поршня.
Всасывание жидкости в цилиндр происходит через
впускной клапан, который открывается автоматически при достижении в цилиндре
разряжения 0,05 МПа. Открытие этого клапана происходит в момент,
соответствующий отходу кривошипа от в.т.м. на угол 15º.
При
достижении поршнем н.т.м. выпускной клапан закрывается и жидкость сжимается в
цилиндре до Рmax
= 0,45МПа. В этот же момент толкатель кулачкового механизма откроет выпускной
клапан и жидкость под давлением Рmax
будет вытекать из цилиндра. Кулачок закреплен на распределительном валу,
который вращается с частотой кривошипа.
Предварительная блок-схема:
1. Электродвигатель
2. Зубчатый механизм
. Маховик
. Механизм несущий рычажный
. Рабочий орган, поршень
. Механизм кулачковый
2. Расчет привода
Привод служит источником механических движений
звеньев механизма, причём эти движения должны находиться в полном соответствии
с заданной производительностью.
Расчёт энергопотребления. Выбор электродвигателя
привода
Диаграмма нагрузок:
Р
.45
0.150.851
-0.05Н
Определим работу полезных сил:
Aп.с. =5124,48 Дж
Определяем работу движущих сил:
Адв. =(Aп.с./ηк.)·ηдв.
Из справочника выбираем:
ηк.=0,7
ηдв.=0,98
Тогда,Адв.=7174,27 Дж.
Теперь определим расход энергии на
выпуск единицы продукции (1 м3 нефти).
Определим наполнение цилиндра
нефтью:
где α-коэффициент
наполнения (принимаем α=0,9).
V0=10,8·10-3
м3
Определим цикловую производительность:
Для насоса V=
V0
V=10,8·10-3
м3/цикл
Определим число циклов насоса для выпуска 1 м3
нефти:
1=92,59
цикл/м3
Определим работу, произведённую
двигателем насоса за этот период:
А1=Адв.· n1
А1=92,59
кДж/м3
Определим энергию, потребляемую
насосом из питающей сети:
Е=0.19 кВт·ч/ м3
Определим время, необходимое для
производства 1 м3 нефти:
t=60/150=0,4
мин/ м3
Определим число циклов насоса в
минуту, необходимое для обеспечения требуемой производительности:
к=150/(60·10,8·10-3)=231,48
цикла/мин
Определим продолжительность цикла:
Тц=60/ nк
Тц=60/231,48=0,259 с/цикл
Определяем теоретическую мощность
приводного электродвигателя:
Nдв.т=Адв./Тц
Nдв.т=7174,27/0,259=27,7
кВт
Принимаем коэффициент запаса
прочности к=1,2. Получаем
Nдв.
= Nдв.т·к
Nдв.
=27,7·1,2=33,24 кВт
Выбор электродвигателя и вида понижающей
передачи
Из каталога электродвигателей европейской серии
ИР выписываем в таблицу 2.1 параметры электродвигателей с большей ближайшей
мощностью по сравнению с Nдв.
= 33,24кВт. Для серии 4А:
Таблица
2.1
|
Марка
электро-двигателя
|
Ном.
мощность, КВт, Nnom
|
Частота
вращения вала мин-1
|
Отношение
к номинальному моменту
|
Масса
двига-теля, кг, мд
|
Маховой
момент ротора, кг·м2
|
Передаточное
отношение редуктора, Uпер
|
|
|
Синхронная
nc
|
Номи-нальнаяnnom
|
|
|
|
|
|
|
|
|
Пуско-вого
Мn
|
Крити-ческого
Мкр
|
|
|
|
|
|
об/мин
|
об/мин
|
|
|
|
|
|
|
4A200М2Y3
|
37
|
3000
|
2945
|
1,4
|
2,5
|
|
0,58
|
12,72
|
|
4A200M4Y3
|
37
|
1500
|
1475
|
1,4
|
2,5
|
|
1,47
|
6,37
|
|
4A225М6Y3
|
37
|
1000
|
980
|
1,2
|
2,3
|
|
2,95
|
4,23
|
|
4A250S8Y3
|
37
|
750
|
735
|
1,2
|
2,0
|
|
4,65
|
3,17
|
Чтобы получить частоту вращения nк
=231,48 мин-1.в каждом из этих случаев привод должен содержать
понижающую передачу с передаточным отношением
Uпер=nnom/nк
Рассчитанные по этой формуле значения Uпер
занесены в таблицу 2.1.
Из всех известных передач с постоянным
передаточным отношением наименьшими габаритами, весом и наибольшим к.п.д.
обладают зубчатые передачи и, прежде всего, планетарные механизмы.
Однорядный планетарный механизм имеет преимущественное
использование. Однако он позволяет получить передаточное отношение не более
девяти.
Другая применяемая в силовых передачах схема
обеспечивает расширение диапазона передаточных отношений (до 15) и имеет
меньшие габариты по диаметру, однако по оси передачи размеры получаются
большими и стоимость изготовления такого редуктора - выше.
Передаточное отношение простой одноступенчатой
зубчатой передачи с прямыми зубьями обычно не превышает четырёх.
Исходя из этих соображений, проводим
разбивку общего передаточного отношения следующим образом:
Таблица
2.2
|
№
|
Общее
передаточное отношение зубчатой передачи
|
Передаточное
отношение по ступеням
|
|
|
Uпл
|
Uз.п.
|
|
1.
|
12,72
|
7
|
1,81
|
Анализируя данные таблиц 2.1 и 2.2.приходим к
выводу, что по основным параметрам (простота и вес конструкции, пусковые
характеристики двигателя, к.п.д. - по мере роста передаточных чисел он
уменьшается) для нашего случая является привод марки 4А200М2У3.
3. Синтез зубчатых механизмов
Рисунок 3.1 Схема зубчатой передачи
Основу передачи составляет планетарный механизм
с передаточным отношением
Uпл =
U1-н(3)
= 7
Открытая зубчатая передача z4-z5
имеет передаточное отношение U4-5
= 1,81
Синтез (подбор числа зубьев) планетарной ступени
производим на основе следующих четырёх условий:
. Условие выполнения требуемого передаточного
отношения:
U1-н(3)
= 1- U1-3(н).
(1.1)
где передаточное отношение от 1-го колеса к
водилу H при закреплённом
колесе 3 U1-н(3)=7,а
передаточное отношение обращённого механизма
U1-3(н)
= -Z3/Z1
На основании этого из (1.1) получаем
Z3
= (U1-н(3)-1)·Z1
Z3=6·Z1
. Условие правильности зацепления, по которому
Zmin
>=17 Принимаем Z1=18,
получаем
Z3 =
6·18=108 зубьев
. Условие соосности:
Z1+2·Z2
= Z3
Откуда
Z2
= ½ ·(Z3-Z1)
Z2 =
½ ·(108-18)=45
По условию правильности зацепления:
Z3
- Z2
=108-45=63 >8
. Условие соседства
Sin
π/k
>=(Z2+2)/(Z1+Z2)
Sin
π/k
= (45+2)/(18+45)=0,746
из которого число саттелитов
к<=π/arcsin(0,746)=3,73
Т.е. число саттелитов может быть к=1,к=2,либо
к=3. С целью обеспечения уравновешенности механизма и более равномерной
передачи сил принимаем к=3.
Проверяем возможность сборки полученного
механизма:
. где Ц-целое число
Принимаем П =0, 42=Ц
Окончательно принимаем для
планетарного механизма
Z1 =18, Z2 =45, Z3 =108, k = 3.
Для открытой зубчатой передачи
находим уточненное значение передаточного отношения:
U4-5 = Uпер /Uпл = 12,72/7 =
1,81
Приняв Z4 = 19,
найдём Z5 =Z4·U4-5
Z5 =19·1,81=34
зубьев
Модуль зубчатых колёс планетарного
редуктора определяем по максимальному моменту в зубчатом механизме, который
имеет место на выходном его валу (на валу-водила). Момент на этом валу
.
где ηпл=0,86,а номинальная
угловая скорость двигателя
ωдв=π·2945/30=308,2
с-1
Мн =(33240·0,86·7)/308,2
= 649,27 Н·м
Модуль
, m=4,02мм
Больший ближайший модуль первого
ряда по СТ СЭВ 310-76 m=5 мм.
Модуль зубчатых колёс открытой
передачи рассчитываем по моменту на валу кривошипа:
Mкр = Mн·U4-5
Mкр
=649,27·1,81=1175,18 Н·м
Тогда
1=4,9 мм
Учитывая повышенный износ при работе
без смазки, принимаем для открытой уравнительной передачи m1=6 мм
Определяем делительные диаметры
колёс:
d1 =m·Z1=5·18=90 мм
d2 =m·Z2 =5·45=225
мм
d3 =m·Z3 = 5·108 =
540 мм
d4 =m1·Z4 = 6·19 =
114 мм
d5 =m1·Z5 = 6·34 =
204 мм
Диаметр водила H:
dH >d1+2·d2
/2=90+235=325 мм
Принимаем dH =325 мм.
4. Синтез несущего механизма
Определим угол перекрытия θ:
. По углу θ выбираем из
таблиц вариант четырехзвенника с оптимальным интервалом угла давления.
Выписываем значения угла размаха коромысла
, номер расчетной точки
и значение
:
,
,
.
. Вычисляем
:
3. Находим относительные размеры звеньев по
следующим формулам:
получаем при
м,
м,
м,
= 0,629м.
4. Уточняем углы давления:
,
Где
т.е.
,а
.
5. Определим угол β:
6. Определяем истинные размеры звеньев:
Окончательно получаем:
5. Синтез кулачкового механизма
Кулачковым называется механизм с высшей кинематической
парой, входное звено которого (обычно) называется кулачком, а выходное -
толкателем.
Кулачковые механизмы подразделяются по видам
движения входных и выходных звеньев, способу замыкания высшей пары, виду
элемента высшей пары выходного звена и др.
Задача синтеза кулачковых механизмов заключается
в определении основных размеров и профиля кулачка по заданным кинематическим и
динамическим параметрам.
В нашем случае угол возвращения φв
равен
фазовому углу удаления. Эти углы разделены между собой фазовым углом дальнего
стояния φд.с..
Угол дальнего стояния - угол поворота кулачка, в
пределах которого толкатель в крайнем верхнем положении совершает выстои.
Угол возвращения - угол поворота кулачка, при
котором толкатель движется из крайнего верхнего положения в крайнее нижнее
положение.
Угол ближнего стояния - толкатель совершает
выстой в крайнем нижнем положении.
Вычертив 1-е и 9-е положения несущего механизма
(методом засечек, начиная от ползуна Д), замеряем с помощью транспортира угол
удаления φу
= 72° и строим положения 0 и 4 несущего механизма, соответствующие окончаниям
фаз дальнего стояния (принято φд.с.
= 36°) и возвращения (принято φв
= φу = 72°).
Выбираем закон движения толкателя кулачкового
механизма на фазах удаления и возвращения. (Рисунок 5.1).
Для нашей конструкции насоса принимаем закон
движения с мягкими ударами - с равномерно убывающим ускорением (на фазах
удаления и возвращения).
Из таблицы выписываем формулы для определения
функции положения толкателя кулачкового механизма и передаточных кинематических
функций 1-го и 2-го порядков.
В нашем случае и φу. и φв разбиты на
шесть равных частей, т.е.:
Т.о. указанные функции в пределах
каждой из фаз будут определены в 8-ми равноотстоящих точках.
Результаты расчётов:
Фаза удаления
Фаза возвращения
S 
S
0000,00017 00,150-0,00017
1/6 0,011 0,00170,00012 1/6 0,139-0,0017-0,00012
2/6 0,0390,00280,00006 2/60,111-0,0028-0,00006
3/6 0,0750,00310 3/60,075 -0,00310
4/6 0,1110,0028-0,00006 4/60,039-0,00280,00006
5/6 0,1390,0017-0,00012 5/60,011 -0,00170,00012
6/6 0,150-0,00017 6/6000,00017
Профилирование кулачка
Основные размеры механизма
определяют с помощью фазового портрета, представляющего собой зависимость SА(VqА). Масштабы,
выбранные по оси
(перемещений)
и оси
должны быть
одинаковыми. Для механизма с поступательно перемещающимся толкателем фазовый
портрет строят в декартовой системе координат. По оси SА откладывают
перемещения толкателя от начала координат в точке А0 вдоль линии
перемещения толкателя до точки А6. Отрезки, соответствующие
перемещениям толкателя откладывают, либо в масштабе mS графика
перемещений, либо в масштабе
кинематической передаточной функции
скорости.
От полученных точек откладывают
отрезки кинематических передаточных функций в выбранном масштабе, соответственно
перпендикулярно линии перемещения толкателя.
В нашем случае достаточно построить
только одну ветвь фазового портрета, соответствующую удалению толкателя.
Фазовый портрет для механизма с
поступательно перемещающимся толкателем ограничивают в характерных точках
лучами, которые проводят под заданными допустимыми углами давления к
перпендикулярам, восстановленным в этих точках к векторам кинематических
передаточных отношений.
При графическом построении профиля
кулачка применяют метод обращения движения: всем звеньям механизма условно
сообщают угловую скорость, равную - w1. При этом кулачок становится
неподвижным, а остальные звенья вращаются с угловой скоростью, равной, но
противоположной по направлению угловой скорости кулачка.
При построении профиля кулачка с
внеосным поступательно движущимся толкателем, из центра O1 проводят
окружности радиусами
и e в
произвольном масштабе
. Линия
перемещения толкателя является касательной к окружности радиуса е.
Перпендикулярно линии перемещения толкателя проводят луч из точки О1.
От полученного луча в направлении w1 откладывают угол рабочего профиля
кулачка jP. Дугу,
соответствующую углу jP делят на
части в соответствии с делением оси j1 на графике S(j1). Через
точки деления из точки О1 проводят лучи. Затем из точки О1
проводятся окружности радиусами О1А1, О1А2,...
Точки пересечения лучей 1,2,3… и полученных окружностей есть положения
толкателя. Для получения конструктивного (рабочего) профиля кулачка строят
эквидистантный профиль, отстоящий от центрового на величину радиуса ролика. Он
получается как огибающая к дугам, проведенным из произвольных точек центрового
профиля радиусом ролика. Из прочностных или геометрических соображений выбирают
радиус ролика, учитывая соотношения r0 = (0,2-0,4) R0; или r0 < 0,8 rmin, где rmin
-
минимальный радиус кривизны центрового профиля кулачка.
Величины, заданные для построения
профиля кулачка: gдоп=30°, h=0,15 м, e=0 мм.
Величины найденные после построения
профиля кулачка: R0=27,3731 мм,
r0=R0×0,2=5,5 мм
(построения представлены: лист 1)
Φ,
φуд φдс φв
Φ,
φ
S
Рисунок 5.1 Закон движения толкателя кулачкового
механизма
. Динамический синтез насоса
Динамический синтез насоса проводим с целью
повышения его общего к.п.д. путём снижения теплового излучения обмоток
приводного электродвигателя при неравномерном вращении ротора внутри цикла.
Задачу решают подбором и перераспределением масс
звеньев, введением, при необходимости, дополнительной массы с постоянным
моментом инерции в виде маховика. Предварительно анализируем инертные свойства
имеющихся механизмов.
Расчёт масс и моментов инерции
звеньев
Инертные свойства звеньев характеризуют
показатели массы (при поступательном движении) и момента инерции (при
вращательном).
В первом приближении можно принять, что по длине
рычагов массы распределены равномерно, что интенсивность распределения q
= 30 кг/м и что зубчатые колёса - сплошные диски.
Массы рычагов определяются как: mi
= q×li
Моменты инерции звеньев относительно их центров
масс находим как
а относительно оси вращения (для
вращательных звеньев):
Массы зубчатых колёс определяются
через делительные диаметры и межосевые расстояния aw по формуле:
Моменты инерции колёс относительно
оси вращения определим через их массу и делительный диаметр как для однородных
дисков:
Массу водила планетарной ступени
редуктора находим с помощью формулы:
где ширину водила принимаем равной
толщине смонтированного
в нём
саттелита Z2, т.е.
bH=aw×ψa; ψa =0.25; bH = 0.0394м
C учётом
этого:
кг
Момент инерции определяем как для
сплошного диска:
IH = 25,482×0,3252/8
= 0,3364 кг×м2
Массу кулачка mk и момент
инерции Iк оцениваем по
среднему его радиусу:
Rср = (2R0+H)/2
Rср =
(2·0.0273731+0.15)/2 = 0.1024 м;
и ширине bk. которую мы
задаём как bk = 0,2×Dср; bk =
0,2·2·0,1024 = 0,04096мм
В этом случае:
;
а момент инерции
Ik = mk×D2ср/8
Ik = 10,5192·×0,0,20482/8
= 0,0552 кг×м
Момент инерции ротора
электродвигателя определяем по маховому моменту
mpD2 p = 0,58 кг×м2.
Получаем:
Ip = mpD2 p/8
Ip = 0,58/8
=0,0725 кг×м2.
Динамические характеристики
остальных движущихся звеньев из-за малых их масс, либо скоростей точек, считаем
пренебрежимо малыми и далее не учитываем.
Полученные результаты расчётов
заносим в таблицу 6.1
Таблица
6.1
|
Наименование
звена
|
Обозначение
звена
|
Наименование
параметра и его обозначение
|
|
|
Длина
рычага, диаметр колеса, м
|
Масса,
кг
|
Момент
инерции относительно оси вращения, кг×м2.
|
Момент
инерции относительно центра масс, кг×м2.
|
|
Рычаг
|
AB ВC
CDF
|
0,071
0,393
0,440
|
2,13 11, 79
13,2
|
0,0036
____ 0,8518
|
____ 0,1517 ____
|
|
Зубчатые
колёса
|
Z1 Z2 Z4 Z5
|
0,090 0,225
0,114 0,204
|
1,9529
12,2053 3,1631 10,1289
|
0,00198
0,0772 0,00514 0.05269
|
|
|
Ползун
|
F
|
___
|
39,6
|
___
|
___
|
|
Водило
|
H
|
0.325
|
25,482
|
0,3364
|
03364
|
|
Кулачок
|
___
|
___
|
10,5192
|
0,0552
|
0,0552
|
|
Ротор
электродвигателя
|
___
|
___
|
___
|
0,0725
|
0,0725
|
Расчёт приведённых моментов инерции
Инертные свойства машин и механизмов
характеризуют приведённой массой, либо приведённым моментом инерции, в
зависимости от того, линейным или угловым является перемещение звена
приведения.
Приведённый момент инерции механизма может быть
приведён к главному валу машины, для чего его величину умножают на квадрат
передаточной функции от звена приведения к указанному валу.
Приведённый к главному валу машины момент
инерции её маховых масс вычисляют как сумму произведений масс и моментов
инерции её звеньев, а также приведённых масс; либо приведённых моментов инерции
её механизмов, на квадраты передаточных функций в движении приводимых звеньев и
звеньев приведения относительно вала машины, принятого за главный.
нефтяной насос привод электродвигатель
Главным приведённым моментом насоса будет
момент, приведённый к валу кривошипа АВ.
Приведённый момент ротора приведённого
электродвигателя:
Ip.пр
= Ip×Uпер2
= 0,0725×12,722 = 11,73 кг×м2
Приведённый момент зубчатой передачи:
Iпер. пр.
= (Iпл
+ IZ4)×U4-5
+ IZ5.
где Iпл
- приведенный к валу водило момент инерции планетарного механизма, а величину Iпл
вычисляем:
Iпл
= Iн
+ IZ1×
Uпл2
+ k×(mZ2(V01/ωH)2+
IZ2×(ω2/ωH)2);
где k
- число сателлитов
V01/ωH
=
lH = (d1+d2)/2
= (0,090+0,225)/2 = 0,1575м
ω2/ωH
=
(Z1+Z2)/Z2
= (d1+d2)/d2
ω2/ωH
=
(0,090+0,225)/0,225 = 1,4, а Uпл=
7
Остальные данные берем из таблицы 6.1.
Получаем:
Iпл =
0,3364+ 0,00198×49+3(12,2053×0,15752+0,0772·1,42)=
1,7957 кг×м2
При этом:
Iпер. пр =
(1,7957+0,00514) ·1,812+0,05269 = 5,9520 кг×м2
Приведенный момент инерции кулачкового
механизма:
Iпоп.пр. =
Iк=0,0552
кг×м2
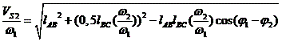
Приведенный момент инерции несущего механизма:
Iнес.пр.
= I01+m2(Vs2/ω1)2+Is2(ω2/ω1)2+
I03(ω3/ω1)2+
m5(V5/ω1)2;
где передаточная функция в движении ползуна 5
относительно кривошипа АВ может быть вычислена как:
V5/ω1
= ω3/ω1
* V5/ω3;
где V5/ω3
=
VВ/ω1
=
Н/cos2φ1*

, где
Далее получаем:
Значения координаты φ01 - угла
кривошипа АВ с направлением стойки AD - замеряем
непосредственно из плана положений.
Полученные результаты расчетов
заносим в таблицу 6.2 и 6.3:
Таблица
6.2
|
N положения
механизма
|
φ01
|
μ0
|
φ02
|
φ03
|
ω2/ω1
|
ω3/ω1
|
Vs2/ω1
|
V5/ω1
|
|
0
|
249
|
26,91
|
133,92
|
160,83
|
-0,3990
|
0,7104
|
0,0826
|
0,1482
|
|
1
|
147
|
25,77
|
123,42
|
149,19
|
-0,2877
|
0,7652
|
0,1051
|
0,1596
|
|
2
|
110
|
18,70
|
131,06
|
149,76
|
0,0271
|
0,3041
|
0,0659
|
0,0634
|
|
3
|
52
|
35,11
|
95,08
|
130,19
|
0,1084
|
0,1589
|
0,0507
|
0,0331
|
|
4
|
9
|
22,50
|
129,18
|
151,68
|
0,4654
|
-0,9045
|
0,1158
|
-0,1887
|
|
5
|
0
|
26,37
|
129,25
|
155,62
|
0,2238
|
-0,6904
|
0,1006
|
-0,1440
|
|
6
|
350
|
26,90
|
39,73
|
66,63
|
0,3666
|
-0,5015
|
0,0486
|
-0,1046
|
|
7
|
323
|
26,24
|
132,49
|
158,73
|
0,0799
|
-0,4889
|
0,0840
|
-0,1020
|
|
8
|
249
|
16,06
|
155,12
|
171,18
|
-0,3084
|
0,2694
|
0,0173
|
0,0562
|
Таблица
6.3
|
Положения
кривошипа АВ
|
Значение
обоб. координаты φ010
|
Приращение
кинетической энергии, ∆Т, Дж
|
Момент
инерции, приведенный к валу кривошипа ОА, кг×м2
|
|
|
|
Iр.пр
|
Iпер.пр
|
Iнес.пр
|
|
0
|
0
|
0
|
11,73
|
5,9520
|
1,4402
|
|
1
|
64
|
-164,3
|
11,73
|
5,9520
|
1,6861
|
|
2
|
101
|
-345,03
|
11,73
|
5,9520
|
0,3253
|
|
3
|
136
|
-476,47
|
11,73
|
5,9520
|
0,1330
|
|
4
|
196
|
-657,2
|
11,73
|
5,9520
|
2,3340
|
|
5
|
230
|
-361,46
|
11,73
|
5,9520
|
1,3901
|
|
6
|
247
|
-312,17
|
11,73
|
5,9520
|
0,7317
|
|
7
|
257
|
-295,74
|
11,73
|
5,9520
|
0,7357
|
|
8
|
287
|
-268,88
|
11,73
|
5,9520
|
0,2409
|
|
0
|
360
|
0
|
11,73
|
5,9520
|
1,4402
|
φ010
- угол поворота кривошипа АВ от своего нулевого положения, соответствующего
одному из крайних положений ползуна.
В таблице определено:
∆Тi=Адi-Асi
На листе 1 строим диаграмму энергомасс -
зависимость ∆Тi
от ∆Iпрi.
С помощью этой диаграммы находим момент инерции постоянной составляющей маховых
масс(I*пр),
при которой частота вращения приводного электродвигателя за цикл
установившегося движения изменяется
соответственно допустимому коэффициенту δ
изменения
средней скорости хода. Такое ограничение необходимо для предохранения
приводного электродвигателя от перегрева, для повышения общего к.п.д. работы
насоса за счет снижения получаемого тепла обмотками электродвигателя.
Принимаем: δ=0,04
Средняя угловая скорость вала кривошипа АВ:
ωср=
π·nкр/30
= π·231,48/30 = 24,2 с-1
Углы наклона касательных к диаграмме энергомасс
определяем по формулам:
tgψmax=μI·(1+
δ)·ωср2/(2·
μT);
tgψmin=μI·(1-δ)·
ωср2/(2·
μT);
где
μI=0,03
кг×м2/мм;
μT=30
Дж/мм - масштабы приведенного момента инерции и энергии, выбранные для
диаграммы энергомасс.
После подстановки чисел получаем:
tgψmax=0,03·(1+0,04)·24,22/(2·30)=0,30453;
tgψmin=0,03·(1-0,04)·24,22/(2·30)=0,28111;
Откуда: ψmax=16,940;
ψmin=15,70
Проведя касательные к диаграмме под указанными
углами к оси ∆Iпрi,
находим
отрезки О1К и О1L(в
мм), которые используем для определения координат начала О системы Т- Iпр
-
зависимости полной кинетической энергии движущихся звеньев механизма от их
приведенного момента инерции (О1К = 1,5мм; О1L=-93мм).
Уравнения касательных:
y=x
tgψmax+
О1К;
y=x
tgψmin+
О1L;
Решаем совместно вычитанием второго уравнения из
первого:
После чего подстановка в первое уравнение дает:
y=-4021,5·tg16,94+1,5=-1223,39
мм
Постоянная составляющая момента инерции насоса:
Iпр*=x×μI=4021,5·0.03=120,645
кг×м2
T0=y×
μT=1223,39·30=36701,7
Дж
Чтобы перейти от системы координат ∆Т-∆I
к системе Т-Iпр,
вычислим:
Т=Т0+∆Тmax=
36701,7-657,2=36044,5 =36,0445 кВт·сек = 36,0445/3600 =
= 1,001·10-2 кВт·ч
Что соответствует подводимой из сети энергии
Т*=Т/ηдв=1,001·10-2
/0,98=1,021·10-2 кВт·ч.
Максимальный маховый момент определим по
следующей формуле
Задаваясь радиусом маховика r=0,5 м
примем его массу
mмах=102.963/0,52=411,852
кг.
Переносим маховик на более
быстроходный вал
Пересчитываем массу маховика mмах=0,636/0,52=2,544
кг
Определяем ориентировочную массу
звеньев станка.
а с учетом массы электродвигателя,
соединительных валов и деталей (принимаем мсоед=0,1·м), станины
(принимаем мстан=1,2·м), ориентировочная масса станка оказывается
приблизительно равной
М = м+0,1·м+1,2·м=2,3·м=361,4 кг.
7. Иследование схемы нефтяного
насоса
При разработке технического предложения
параллельно синтезу схемы ведут анализ, в процессе которого уточняют значения
принимаемых величин, исследуют параметры используемых механизмов, проводят
оценку эксплуатационных характеристик машины и т.д.
Исследование установившегося
движения насоса.
Обобщенной координатой считаем угол поворота
кривошипа АВ. Обобщенную скорость - скорость кривошипа АВ, при установившемся
движении определяем из выражения кинетической энергии насоса:
; где
;
а приводной момент инерции:
Значения
и ∆Iпрi= Iнес.прi+Iпоп.прi берем из
таблицы 6.3, Т0=36,7016 кДж - начальная кинетическая энергия и Iпр* =120,645 кг×м2 -
постоянная составляющая момента инерции маховых масс - определены выше.
Результаты вычислений заносим в
таблицу 7.1
Таблица
7.1
|
Положения
механизма
|
0
|
1
|
2
|
3
|
4
|
5
|
6
|
7
|
8
|
|
φ100
|
0
|
64
|
101
|
136
|
196
|
230
|
247
|
257
|
287
|
|
,
Дж36701,636537,336356,636225,136044,436340,136389,436405,936432,7
|
|
|
|
|
|
|
|
|
|
|
Iпрi,
кг×м2
|
122,140
|
122,386
|
121,026
|
120,833
|
123,034
|
122,090
|
121,434
|
121,432
|
120,941
|
|
ωi,
с-1
|
24,5
|
24,4
|
24,5
|
24,49
|
24,2
|
24,3
|
24,48
|
24,49
|
24,55
|
С помощью таблицы 7.1 проверяем достоверность
определения параметров маховика:
ωср=(ωmax+ωmin)/2=(24,55+24,2)/2=24,375
c-1
δ=(ωmax-ωmin)/ωср=(24,55-24,2)/24,375=0,03;
что соответствует принятым значениям
По данным таблицы 7.1 строим график обобщенной
скорости станка в функции его обобщенной координаты (ω1=f(φ10))
в пределах одного цикла установившегося движения 0<=φ10<=2π.
С
помощью этого графика можно определить угловое ускорение кривошипа АВ в любом
его положении:
ε = dω/dt
= dω/dφ·
dφ/dt
= ω· dω/dφ
= lim∆x→0ω·∆y/∆x·μω/μφ
=
ω·μω/μφ·tgα;
где:
∆y
и ∆x - приращение
координат по осям ω1
и
φ10;
μω и μφ
- масштабы этих осей; α- угол
касательной и построенной кривой ω1=f(φ10)
с положительным направлением оси φ при
выбранном значении обобщенной координаты φ10.
Определение реакций в кинематических
парах механизма
Для определения реакций в кинематических парах
механизма воспользуемся принципом Д’Аламбера, согласно которому, если ко всем
звеньям приложить силы инерции, то движение этих звеньев можно описать уравнениями
статики.
Принцип Д’Аламбера применяют к простейшим
определимым кинематическим цепям (структурным группам), степень подвижности
которых W=0.
Отсоединение указанных цепей ведут от рабочего
органа, последовательно приближаясь к валу приводного электродвигателя. В
данной работе необходимо рассчитать только несущий механизм.
Исследуем механизм в 3-ом положении
Планы скоростей и ускорений
ω1
= 24,375 м/с
υА=ω1∙lАВ
= 24,375∙0,071=1,73 м/с
Отобразим отрезком pa
скорость υА.
р-полюс плана скоростей. Тогда масштабный коэффициент μυ=0,04
м/с∙мм, что соответствует рекомендуемым.
Вектор
перпендикулярен
к кривошипу при данном расположении и направлен в сторону его вращения. Он
представляет собой план скоростей кривошипа АВ.
Переходим к построению плана
скоростей для группы ВСD. Скорости точек В и D известны: υА изображена
на плане скоростей
, а υD =0.
определим скорость точки C. По отношению к точке B уравнение в
векторном виде можно записать как
(1)
По отношению к точке
D
(2).
Уравнения (1),(2) решаем графически.
Согласно(1) из точки а проводим
прямую перпендикулярную к CB. Согласно(2) при υD =0 из точки
р проводим перпендикуляр к CE. Точка пересечения двух
перпендикуляров является концом вектора
.
Этот вектор изображает абсолютную
скорость точки В.
Из чертежа
= 33,64 мм.
Тогда υВ=1,35 м/с.
Переходим к определению скоростей
группы DEF. Точка E принадлежит
звену 3`, а точка F принадлежит ползуну 4. Для точек E и F,
принадлежащих разным звеньям, записывают векторное уравнение
(3)
Из подобия треугольников CDE и pce получаем
следующую методику нахождения планов скорости
и
: из полюса p проводим
прямую, перпендикулярную DE. Из точки b проводим
перпендикуляр к линии, соединяющей точки C и E. На
пересечении этих двух прямых лежит точка e, вектор
которой
и есть план
скорости точки E. Из точки e проводим
прямую, параллельную DE, а из полюса p - прямую,
параллельную оси хх. На пересечении этих двух прямых лежит точка f, а вектор
есть план
скорости для точки F.
В результате получаем: υD = 2,77 м/с
Определение ускорений
Чтобы воспользоваться принципом Д’Аламбера,
необходимо найти ускорения центров масс и угловые ускорения. Эту задачу решаем
путем построения плана ускорений (см. лист 2).
В расчетном положении рассматриваемой
кинематической цепи при установившемся движении станка из таблицы 6.1 находим:
,а с помощью графика
определяем
следовательно
и
противоположны
по направлению.
По теореме о вращательном движении
кривошипа AB, ускорение
точки B:
, где
нормальная составляющая ускорения
на чертеже (лист 2) отложена в
векторе
в
направлении от точки B кривошипа AB к центру
его вращения A, а тангенциальная
составляющая
отложена в векторе
в
соответствии с направлением углового ускорения
перпендикулярно вектору
. (
)
Ускорение точки C
определяется совместным решением векторных уравнений сложного движения точки C
относительно точки B:
и вращательного движения точки В:
.
Для точки E45.
принадлежащей кулисному камню 4 и ползуну - поршню по теореме о сложном
движении получаем:
ускорение Кориолиса определяется как
,
- определяется из плана скоростей.
Ускорение точки E3 ранее
рассматриваемого звена CDE можем найти по теореме о
подобии планов ускорений и положений:
.,
Чтобы определить
и
, определим
нормальные составляющие ускорений
,
и ускорение Кориолиса
, где
Выписав из таблицы 6.2 значения
передаточных функций
=0,1084;
=0,1589,
определив по формуле
получаем
=2,64с-1
=3,873с-1
=0,428м/с,
вследствие чего
,
=3,315 м/с 2.
После графического решения уравнений
для
и
определения отрезка cd получаем длины отрезков из
уравнения для e3d, измерив E3D
непосредственно по чертежу.
При графическом решении вектор
ускорения Кориолиса
направлен
как вектор скорости
, повернутый
на 90° в
направлении ω3.
Построенный план ускорений
используем для определения ускорений центров масс и угловых ускорений звеньев:
Расчет сил инерции
Имея ускорения, находим силы
инерции:
где
- момент инерции относительно оси
вращения О связанных между собой кривошипа АВ и и зубчатого колеса Z5.
Определение реакций в кинематических
парах
Прикладываем силы инерции и моменты
сил инерции к соответствующим звеньям противоположно ускорениям центров масс и
угловым ускорениям этих звеньев. Кроме того, в центрах масс прикладываем силы
тяжести звеньев:
К рабочему органу прикладываем силу
полезного сопротивления, которая в соответствии с графиком нагрузок в данном
положении составляет Fпс=7147 Н. К
кривошипу прикладываем “уравновешивающую силу” - действующую на колесо Z5 со стороны
колеса Z4 по линии
зацепления зубьев колес под углом 70°
к линии их межосевого расстояния.
Для определения реакций в
кинематических парах, разбиваем передаточный механизм на структурные группы.
Отделяем от механизма два последних звена 4 и 5, а действие
отброшенных звеньев заменяем
реакциями. На звено 5 со стороны стойки 0 действует реакция Р05. а
на звено 4 - реакция со стороны кулисы. Для определения модуля неизвестных
реакций строим многоугольник сил
Учитывая, что масштаб построения
неизвестные
реакции оказались равны Р05=83 Н, Р34=5095 Н. |P45|=|P34|.
Далее определяем структурную группу
состоящую из звеньев 3 и 2, дополнительно нагружаем силой Р43=-Р34.
реакциями Р03 и Р12 которые раскладываем на нормальные и
тангенциальные составляющие затем составляем уравнение равновесия для каждого
из звеньев в форме моментов относительно центра шарнира В. Из этих уравнений:
Далее строим план сил:
из плана находим
Р12=5288,48 Н
Р03=8485,68 Н
Р32=5280 Н
Далее рассматриваем Кривошип AB вместе с
зубчатым колесом Z5 и
соединяющих их с валом (n=1, p1=1, p2=1 по
формуле Чебышева получаем W=0). Прикладываем к данной группе
необходимые (известные и неизвестные) усилия, составляем уравнение моментов
относительно центра A вращения вала кривошипа:
Из построенного плана находим Р01=10975,42
Н
Определение мгновенного к.п.д.,
оценка интенсивности износа кинематических пар
Мгновенный к.п.д. рассмотренного
механизма находим по формуле
где
- мгновенная в данном положении мощность
сил трения в кинематических парах A, B, C,D, E и F.
Nтр= NтрA+ Nтр B+Nтр C+Nтр D+Nтр E+Nтр F
Предположим, что вращательные пары
A, B, C, D выполнены как цилиндр в цилиндре с радиусом сопрягаемой поверхности rц=0,01м, а
материалы трущихся поверхностей выбраны таким образом, что коэффициент трения f = 0.1
Такое же значение коэффициента
предполагаем в поступательных кинематических парах.
Тогда мгновенные мощности во
вращательных парах кинематических парах можно определить как:
,
а в поступательных:
,
где
- номера звеньев образующих
кинематическую пару;
- реакция между этими звеньями;
- относительная угловая скорость
звеньев;
- относительная скорость звеньев;
С учетом всего этого:
Мгновенная мощность сил трения: Nтр=392,846Вт
Мгновенная мощность полезных сил:
Т.о. искомый К.П.Д.:
Интенсивность износа кинематических
пар оценивается по мощности сил трения. Наиболее подвержена износу вращательная
пара А. Рекомендуется увеличить интенсивность смазки.
Краткие выводы и результаты
Выполнено первое приближение проекта водяного
насоса, получены ориентировочные технико-экономические показатели, которые
подлежат защите. Эти показатели сводятся к следующим:
1. Производительность 150м3/ч
2. Давление 0,45 МПа
. Ход поршня 0,15 м
. Ориентировочная масса станка 361,4 кг
СПИСОК ИСПОЛЬЗОВАННОЙ ЛИТЕРАТУРЫ.
. Курсовое проектирование по теории механизмов и
машин / Под ред. Г.Н. Девойно, - Мн.: Вышэйшая школа, 1986.- 385 с.
. Артоболевский И.И. Теория механизмов и машин.
М.: Наука, 1975.-640 с.
. Теория механизмов и машин / Под ред. К.В.
Фролова, - М.: Высшая школа, 1987.-496 с.
4. Методические указания к выполнению курсового
проекта по дисциплине “Теория механизмов, машин и манипуляторов” / Cост.
Коренский В.Ф. - Новополоцк: ПГУ,1995.