Кристалізація процесу виготовлення цукрової начинки
ПОЯСНЮВАЛЬНА
ЗАПИСКА
до
курсового проекту
з
дисципліни:
"Автоматизація
періодичних технологічних процесів"
на
тему: «Кристалізація процесу виготовлення цукрової начинки»
ВСТУП
Технологія кондитерського виробництва супроводжується
складними фізико-хімічними процесами переробки різної за хімічним складом
сировини. Без відповідних знань щодо суті протікання даних процесів та методів
їх управління підготовка інженера-технолога буде недостатньою.
Виробництво кондитерських виробів здійснюється із
застосуванням великої кількості складного, високоточного обладнання яке по суті
обєднується у виробничі лінії. Управління процесами переробки сировини та
напівфабрикатів на даному етапі розвитку повністю автоматизовані та керуються
за допомогою промислових компютерів. Основою протікання якісного виробництва
начинок слугують якісне протікання періодичних процесів у середині системи.
Такі системи характеризуються значною складністю у реалізації та до них
ставляться особливі вимоги. По своїй суті для задач автоматики фізико-хімічні
процеси являються самими складними оскільки при побудові систем автоматики, або
керування не враховуються безліч параметрів (масообмінні, теплообмінні та ін.)
їх замінюють на більш важливі, тобто ті які здійснюють найбільший вплив на
зміну стану системи.
У даному курсовому проекті розглядається принцип побудови та
опис системи управління виробництвом приготуванням цукеркової начинки для
цукерок. Тут розробляється та проектується система керування та вибір ТЗА
безпосередньо на обєкт керування. На певному етапі розробляється програма
керування технологічним устаткуванням задля забезпечення оптимальної умови
протікання технолоічного процесу.
Розділ 1. Аналіз періодичного
технологічного процесу як об’єкта керування
1.1 Характеристика технологічного
об’єкта управління періодичної дії
Виготовлення помадних глазурованих цукерок із автоматичною
загорткою показано на схемі (рис. 1.1). Поточна механізована лінія включає
універсальну станцію приготовлення цукерочних мас, глазурований апарат автоматичної
загортки та упаковки. Універсальна станція призначена для виготовлення
цукрової, фруктової помади та фруктово - желейної цукерочної маси.
Рис. 1.1 Технологічна схема лінії виробництва глазурованих
цукерок
Підготовлений до виробництва у відповідних відділеннях
цукровий розчин, патока, молоко, що згущуюється, фруктово - ягідні пюре
подаются по трубопроводах у витратні баки (1). Плунжерными насосами -
дозаторами (2) компоненти в потрібному для цієї цукеркової маси співвідношені
перекачуються в секційний змішувач (3) періодичної дії. Змішувач обігрівається
гріючою парою, суміш нагрівається в ньому до температури кипіння. Плунжерним
насосом (4) суміш нагнітається в змійовики варильної колони (5), що
обігрівається парою, в якій вона вариться до концентрації сухих речовин 88-90%.
Варений сироп температурою (117 - 121)°С є ненасиченим по відношенню до
сахарози. Щоб відбульсь згущення даного сиропу до відповідної концентрації
необхідно перевести даний сироп у перенасичений стан. Для цього сироп через
паророздільник (6) подають у кристалізатор (8). В машині сироп перемішується,
охолоджується та кристалізується. При охолодженні розчиненість сахарози в
сиропі різко знижується і він з ненасиченого переходить в перенасичений стан. У
помадозбивальній машині відбувається кристалізація сахарози і утворюється
помада. З машини помада поступає у збірник (9), а потім насосом (11)
перекачується в темперуючу машину (10), в яку додають смакові і ароматичні
компоненти. Підігріта (чи охолоджена) до необхідної температури помадна маса
насосом перекачується в приймальну воронку цукерково - дозуючого напівавтомата,
який розливає масу у форми, відштамповані у формувальному матеріалі, що
знаходиться у лотках. Дозуючий напівавтомат об'єднаний в агрегат з установкою
шахтного типу (13) і призначений для прискорення відстоювання відформованих
корпусів цукерок. При відстоюванні відлита у форми цукеркова маса охолоджується
повітрям температурою (6.. 10)°С. За рахунок додаткової кристалізації сахарози і
охолодження, помадна маса твердне.
Лотки із затверділими цукеркованими корпусами повертаються у
дозуючий напівавтомат, звільнюючись від формувального матеріалу і цукерки
очищаются від крохмалю за допомогою стрічкового транспортера (14) подаються на
розкладаючий пристрій (15) глазурованого агрегату (16). Для неглазурованих
сортів цукерок передбачена передача корпусів на загортання, минувши глазурованй
агрегат.
У глазурованому агрегаті корпуси цукерок покриваються шаром
шоколадної глазурі, охолоджуючись у камері повітрям температурою (8-10)°С,
внаслідок чого глазур застигає. Із транспортера камери, глазуровані цукерки
переходять на стрічку проміжного транспортера (17), а з нього - у
вібророздільник (18). Тут з двадцяти лав цукерок утворюється десять із числа
струмчастих транспортерів (19), яким цукерки через поворотні пристрої (20)
передаються на стрічкові живильники (21) автоматів, що загортають (22).
Загорнуті цукерки відводяться від автоматів поперечними
транспортерами (23) на транспортер готової продукції (24). Скребковим
транспортером (25) цукерки передаються в автоматичні ваги (26) і далі на
упаковку в короби з гофрованого картону.
Алгоритм управління лінією виготовлення начинки дозволяє:
- стабілізувати процес утворення помадоподібної
суміші, а саме підтримки заданої температури;
- підтримувати задане стале значення концентрації
сиропу;
забезпечити високу швидкодію зміни хімічного складу
суміші;
оптимізувати подачу помадної суміші на виході
відповідно до заданої концентрації;
забезпечення концентрації вихідної помадної маси
згідно поставленого завдання.
1.2 Обґрунтування і вибір параметрів
контролю, реєстрації, дискретного управління, програмного регулювання, захисту,
блокування та сигналізації
Автоматизація технологічних процесів є найбільш ефективним
способом підвищення продуктивності праці. Впровадження автоматизації призводить
до скорочення термінів виготовлення продукції, комплексному використанню
природних ресурсів, підвищення надійності роботи та покращенню якості, що
відповідає найкращим показникам даної продукції.
На сучасних лініях виробництва цукрової начинки технологічний
контроль за роботою устаткування здійснюється за допомогою різних контрольно -
вимірювальних приладів. Вони призначені для точного відображення параметру
вимірювальної речовини та автоматичного відновленння заданого режиму всієї
лінії. По відповідних показниках аналізують роботу, як окремих її елементів так
і системи в цілому, її режим роботи, випробування, налагодження, а також
стежать за надійністю та економічністю роботи установки.
Контрольно-вимірювальні прилади мають винятково важливе значення для нормальної
роботи процесу утворення помадноподібної пасти, адже неточне дозування
компонентів на вході може у подальшому спричинити зміну концентрації вихідного
компонента, що погіршить наші показники щодо регулювання у відповідності
поставленому завданню. Для нормального протікання технологічного процесу
утворення карамельної суміші у кристалізаційній установці обов'язковою умовою є
дотримання заданих параметрів витрати сиропу, температури та рівня. Також
важливим елементом є підтримка точності дозування вхідних компонентів на вході
у кристалізаційну установку. На якість вихідного продукту (карамельної суміші)
впливає кількість вхідної патоки та цукру, а саме точність їх дозування, а
також зміна витрати сиропу на вході, концентрація сиропу у вхідному змішувачі
та рівень його у кристалізаційній установці, температура як сиропу так і
охолоджуючої рідини. Система автоматизації дає можливість контролю та
регулювання температури сиропу у змішувачі шляхом подачі теплоносія (пари), а
також шляхом подачі керуючого сигналу на відкриття заслінки охолоджуючої.
Температура є одним з найважливіших параметрів у
технологічному режимі роботи виробничоїлінії і має чітко встановлені значення,
дотримання яких забезпечує якість та надійність протікання технологічного
процесу. У разі підвищення температури відбувається зменшення подачі теплоносія
на вході у змішувач, а в іншому випадку відбувається відкриття клапану подачі
охолодженої рідини (води), яка поступає у сорочку барабаного кристалізатора у
разі пониження температури нижче встановленого рівня погіршується процес
розчину патоки із цукровою масою тобто відбувається дегідратування цукрози з
утворенням темнокольорових пігментів які негативно впливають на технологічний
процес. Для вимірювання температури використовуються такі технічні засоби
автоматизації, як термометр розширення, термоперетворювач опору, термопари
різних градуювань. Впровадження системи автоматизації для даного параметру
забезпечить надійність технологічного режиму.
При точному дозуванню таких компонентів як патоки та цукру
забезпечується дуже висока якість вихідного сиропу, який служить основою
цукрової помади. Тому система автоматизації дає можливість точного контролю та
регулювання витрати за допомогою сучасних регуляторів та технічних засобів. Для
нормального теплового режиму роботи установки необхідно своєчасно відводити
вихідну суміш із кристалізаційної камери. Це відбувається шляхом відкриття
регулюючого клапану, який сприймає керуючий сигнал від регулятора рівня.
Дана система автоматизації повинна забезпечити надійну,
безперебійну та якісну роботу виробничої лінії, а також зводити до мінімуму
втрати фізичної праці й значно підвищити надійність роботи системи. У харчовій
промисловості постійно вдосконалюється техніка і технологія виробництва шляхом
впровадження прогресивних технологічних схем нового виду обладнання, передового
досвіду. Хочу сказати, що потрібно з особливою увагою підходити до питання
автоматизації, оскільки від вибору надійних та якісних технічних засобів
автоматизації залежить весь подальший процес виготовлення цукрової начинки та
її якість.
Функціональні ознаки контурів автоматизації
|
№
|
Назва параметру
|
Вимірю -вання
|
Регулю -вання
|
Індикація
|
Сигналі- зація
|
Реєст- рація
|
Диспетчер.
управління
|
|
1
|
Витрата патоки та
цукру
|
+
|
+
|
+
|
+
|
+
|
+
|
|
2
|
Витрата холодоносія
|
+
|
+
|
+
|
+
|
-
|
+
|
|
3
|
Витрата теплоносія
|
+
|
+
|
+
|
-
|
-
|
+
|
|
4
|
Температура
суміші/сиропу
|
+/+
|
+/+
|
+/+
|
+/+
|
+/+
|
|
5
|
Концентрація сиропу
у зміш.
|
+
|
+
|
+
|
+
|
+
|
+
|
|
6
|
Рівень суміші у
змішувачі/кристалізаторі
|
+/+
|
+/+
|
+/+
|
-/-
|
-
|
+
|
|
7
|
Температура
вихідної суміші
|
+
|
+
|
+
|
-
|
+
|
+
|
Вибір технічних засобів автоматизації.
Для того щоб реалізувати якісне протікання процесу
кристалізації необхідно правильно підібрати технологічні засоби враховуючи їх
основні характеристики (надійність, умови експлуатації, якість, пожежобезпеку,
економічність, вартість). Виходячи із даних вимог, я вибрав ПЛК МІК-51
вітчизняного виробника фірми «МІКРОЛ» (Івано-Франківськ). Я вибрав цей
контролер тому, що він зручний у застосуванні і за його допомогою можливо
швидко та якісно розробити дану АСУТП, оскільки він з легкістю інтегрується у
SCADA- систему TRACE MODE 5 через ОРС-сервер по протоколу ModBus, яка є
поширеною і доступною для проектування. Даний ПЛК дає можливість вести
локальне, каскадне, програмне, супервізорне та багатозвязне регулювання. За
його допомогою можна реалізувати програмне керування входами використовуючи
програмний продукт «Alfa» та видавати відповідні керуючі сигнали. Це пакет
програми який дозволяє за допомогою функціональних блоків реалізувати певну
функцію керування. Маючи певні навики та практичні знання з програмою TRACE
MODE 5, я використав саме такий контролер. Також при більшому використанні ці
контролери можна обєднувати у мережу (до 32). У даному ПЛК є можливість
віддвленого, та локального керування, що дуже зручно. При вимірюванні реального
значення витрати я буду використовувати звужуючий тип DRS-9 датчиків фірми
KOBOLD, які надійні у використанні і які по своїх показниках, вартості та
технічній надійності можна застосувати до даного технологічного процесу. У
якості датчиків температури я використав термопару провідної фірми ТЕРА.
Вимірювання рівня здійснюється за допомогою безконтактного радарного давача
KOBOLD типу NUS . Також для надійного та точного дозування я використав
електромагнітні клапани фірми JAKSA які по своїх технічних характеристиках
відповідають досить точним показникам щодо їх використання. При проектуванні
даної схеми я використав два насоси фірми WILO типу RS/TOD-RL які зарекомендували
себе як досить надійні та безвідмовні у роботі. Тип концентратоміра повинен
бути досить вдало вибраним оскільки саме віднього більшим чином буде залежати
час перебування сиропу у змішувачі та якість вихідного продукту тому я вибрав
ACM-Z фірми KOBOLD.
1.3 Опис контуру регулювання та
розробка алгоритму керування
Отримання карамельного сиропу складається із трьох
технологічних процесів:
- Приготування карамельного
сиропу
- Варіння карамельної маси
- Проведення кристалізації з
утвренням твердих кристаликів
На виробничих лініях застосовують неперервний, або
періодичний спосіб приготування карамельної суміші. При проведенні періодичного
процесу в основному використовуються наступні дві схеми:
- Розчин цукрового сиропу у
попередньо підготовленій та підігрітій патоці при барботруванні парою та
варінні цукрово - паточної суміші до необхідної концентрації.
- Розчин цукру у нагрітій воді
із попереднім варінням цукрового розчину із патокою до необхідної концентрації.
При розробці даної системи автоматизації я використав першу
схему де сироп виготовляють наступним чином:
Патоку завантажують до відповідного рівня (0,5м) у нагрівник,
далі відбувається відкриття клапана подачі цукрового сиропу (до рівня 1,5м).
Переважно на 100 частину цукрового сиропу припадає 50 частин патоки. Нагрівник
являє собою металеву ємність (1) квадратної, або циліндричної форми, всередині
якої розташовується кільцевий барботер (2) та змійовик (3). Для прискорення
процесу розчину цукрового сиропу та патоки у нагрівнику може бути присутня мішалка.
Зовнішні стінки нагрівника покриті теплоізоляційним матеріалом (4). Через трубу
(5) виділяється вторинна пара, яка утворюється при кипінні сиропу. Через
патрубок (6) та конденсатовідвідник (7) відводиться конденсат. Нижче зображено
загальний вигляд нагрівника та складові його частини.
Рис.1.2
Після завантаження у нагрівник патоки та сиропу проводиться
попереднє нагрівання суміші до 60-65 С за допомогою відкриття клапану подачі
пари (р1) під тиском 100-200 кПа. Це відбувається заради того щоб добитись
якісного розчину цукрового сиропу у патоці. При досягненні певної концентрації
(q1) клапан подачі пари (р1) закривається та відкривається клапан подачі
нагрітої пари (р2) до температури 100-110 С під тиском 400-500 кПа у змійовик.
Цукрово - паточну суміш нагрівають до концентрації 84-86% сухих речовин при
цьому відбувається цукрово - амінна реакція між цукрами і у результаті
утворюються N- глікозиди, які при довготривалій тепловій обробці утворюють
альдегіди. Альдегіди надають сиропу в тому числі і помаді особливий смак і
аромат. Далі після досягнення відповідної концентрації відбувається закриття
подачі гарячої пари вмикається насос та відкривається вихідний клапан на
відвантаження суміші у кристалізатор.
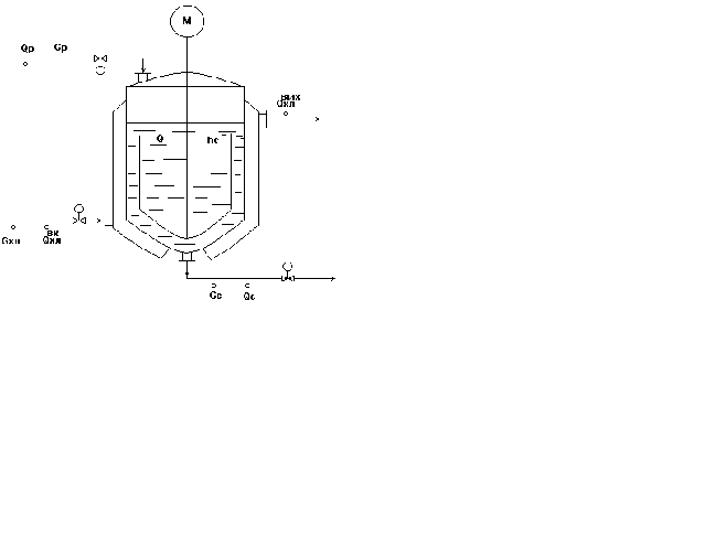
Кристалізаційна установка періодичної дії
Рис. 1.3 Кристалізатор періодичної дії зі змішувачем та
водяною сорочкою
Такий кристалізатор є найбільш поширеним, оскільки він
конструктивно прстий і зручний у застосуванні та обслуговуванні. Даний
кристалізатор складається із циліндрично - конічного корпуса (1), який
оснащений водяною сорочкою (2) та мішалкою (4). Для того щоб отвір виходу
суспензії не перекривався на кінці валу змішувача росташовують шнек (3). У
верхній частині як бачимо розташований патрубок входу сиропу який підлягає
кристалізації, у нижній бічній частині встановлено отвір для входу холодоносія
(води), проходячи по водяній сорочці вода виходить із корпусу через верхній
бічний отвір. У верхній частині також розташований патрубок виходу маточного
розчину. Наявність змішувача забезпечує краще охолодження сиропу по всьому
обємі колони, а також ефективно розподіляти концентрацію кристалів по всій масі
утворюючій суспензії.
Дана конструкція є найбільш поширена і відрізняється від
кристалізатора зі змійовиком по таких показниках: 1) набагато проста
конструкція; 2) наявність шнека, який очищає вихідний патрубок від відкладів
солей; 3) збільшена швидкість охолодження сиропу у кристалізаторі, що підвищує
якість отриманих кристалів. На даній установці особливу роль приділяють
регулюванню рівня сиропу, який знаходиться безпосередньо у кристалізаторі. Це
зумовлено тим, що якість та рівномірна концентрація прямопропорційна часу
перебування суміші у кристалізаторі. Тому у кристалізаторі цукрово-паточний
сироп охолоджується і становиться перенасиченим у ньому відбувається процес
кристалізації сахарози у результаті якої утворюється помада. Охолоджується
даний сироп холодоносієм у ролі якого служить вода. Вода подається у водяну
сорочку із нижньої частини у верхню забезпечуючи тим самим оптимальний процес
утворення кристалів. Як довго буде перебувати суміш у кристалізаторі залежить
від завдання (отримання кристалів відповідного розміру), та рівня. Цей контур
регулювання забезпечує час утримання суміші у кристалізаторі і водночас якісне
перемішування. Ще одним впливовим фактором який впливає на процес кристалізації
є температура. Оскільки у процесі наявний масообмін тому регулювання
температури відіграє важливе значення при утворені помади. Температурне
регулювання забезпечує контур (2), який у відповідності завданню подає сигнал
на регулюючий клапан і при цьому збільшується витрата холодоносія, який
спричиняє зниженню температури у колоні. Тривалість одного циклу становить
приблизно 65 хвилин.
Відповідно до вищесказаного побудуємо алгоритм роботи
керуванням лінії виготовлення цукрової начинки. Див (додаток_2).
Розділ 2. Розроблення
автоматизованої системи управління технологічним об’єктом періодичної дії
.1 Вибір технічних засобів
автоматизації для реалізації функцій автоматизованої системи управління
об’єктом періодичної дії
Основний процес автоматизації зосереджений на
протіканні процесу змішування компонентів та забезпеченні досягння сиропу
відповідної концентрації шляхом нагрівання, а також у процесі кристалізації яка
відбувається у кристалізаційній установці оскільки в залежності від того як
протікатиме процес буде залежати якість вихідного продукту (начинки). Тому
основна ціль автоматизації - це забезпечення якісного протікання технологічного
процесу відповідно встановленим нормам. Тому виходячи із вищесказаного потрібно
вибрати такі ТЗА які б відповідали вимогам, щодо якісного протікання
технологічного процесу. Саме від вибору ТЗА залежатимуть якісні та кількісні
показники протікання технологічного процесу.
Із каталогів фірм провідних виробників вибираємо такі ТЗА:
. Вибираємо насоси фірми WILO типу RS/TOD-RL. (Нижче
наведено деякі ТХ насоса)
. Електрозаслінки фірми JAKSA типу D211. (Нижче
наведено деякі ТХ електроклапана)
. Давач температури фірми ТЕРА типу ТХА-3-23-L
. Рівнемір фірми KOBOLD тип NVI-6
.
Давач витрати фірми KOBOLD типу DRS-9
Відповідно для схеми зєднань вибираємо такі ТЗА:
. Програмований логічний контролер (ПЛК) фірми МІКРОЛ
типу МІК-51-13.
. Клемно - блочне зєднання від фірми МІКРОЛ типу
КБЗ-28Р-13
. Модульні контактори фірми LOVATO типу CN-20-11

. Блок живлення фірми МІКРОЛ типу БП24-2к
. Перетворювач інтерфейсу OBEN типу AC-4
12. Концентратомір ACM-Z
У додатку_4 сформована специфікація яка відповідає стандарту
запису та вибору ТЗА у проектованих документах.
На основі вибраних ТЗА складаємо специфікацію:
|
№
|
Позначення на ФСА
|
Назва параметра
|
Номінальне значення
|
Тип
|
К-сть
|
|
1
|
LE 3-1 3-2
|
Рівень
|
1,0 м
|
KOBOLD типу NVI-6
|
2
|
|
2
|
ТЕ 4-1 4-2 4-3 4-4
|
Температу-ра
|
105 °С 32 °С 25 °С
100 °С
|
ТЕРА типу
ТХА-3-23-L
|
4
|
|
3
|
FE 1-1 1-2 1-3 1-4
1-5 1-6 1-7 1-8 1-9
|
Витрата
|
0,5 кг/с 0,5 кг/с
1,15 кг/с 1,15 кг/с 0,09 кг/с 1,65 кг/с 1,65 кг/с 1,65 кг/с 1,65 кг/с
|
KOBOLD типу DRS-9
|
9
|
|
4
|
QE 2-1 2-2
|
Концентрація
|
0,56 Моль/л 1,32
Моль/л
|
ACM-Z
|
2
|
|
5
|
ПЛК
|
|
|
Мікрол МІК - 51-13
|
1
|
|
6
|
Клемно блочне
зєднання
|
|
|
Мікрол КБЗ-28Р-13
|
1
|
2.1 Розроблення розгорнутої
функціональної схеми автоматизації
Функціональна схема автоматизації є основним технічним
документом, що визначає функціонально-блокову структуру окремих вузлів
автоматичного контролю, управління і блокування технологічного процесу та
оснащення об'єкта керування приладами і засобами автоматизації та розробляється
згідно до вимог стандарту ГОСТ 21.404-85. На основі технологічної карти
параметрів та технологічної схеми процесу виготовлення начинки розробляється
функціональна схема автоматизації, яка повинна забезпечити всі вимоги та
функції, які передбачені в технологічній карті. Завдання отримання відповідної
концентрації начинки вирішується на основі вибраних ТЗА та технологічного
устаткування, яке по своїй мірі забезпечує досить надійні показники по
використанню у даних виробничих умовах при реалізації атоматизованої системи
управління. У додатку_1 зображена розроблена ФСА лінії виробництва цукеркової
начинки.
Функціональна схема автоматизації даного процесу є
документом, що показує розгорнуту функціональну і блокову структуру системи
автоматизації технологічного процесу, а також оснащення об’єкта керування
приладами і засобами автоматизації. На функціональній схемі дано спрощене
зображення агрегатів, що підлягають автоматизації, приладів, засобів
автоматизації і керування, які зображені умовними позначеннями за діючими
стандартами, а також лінії зв’язку між ними.
Опис функціональної схеми автоматизації.
Основний процес автоматизації зосереджений на нагрівній та
кристалізаційній установці оскільки в залежності від того як протікатиме процес
дозування компонентів у нагрівачі та процес охолодження сиропу буде залежати
якість вихідного продукту (цукрової начинки). Тому основна ціль автоматизації -
це забезпечення відповідної концентрації цукрової начинки згідно поставленого
завдання. Тому виходячи із вищесказаного розроблена ФСА працює наступним чином.
У змішувач подається попередньо підготовлена патока, після цього цукровий сироп
у певній пропорції на 1 - цю цукру припадає 0,5 патоки. Це забезпечує найкраще
утворення сиворотки, яка під час термічної обробки зберігає свої властивості. У
цьому контурі, як ми бачимо із ФСА підлягають регулюванню такі параметри як
витрата вхідних компонентів, точність яких забезпечує задану концентрацію
вихідної сиворотки. Далі підготовленв сиворотка підлягає термічній обробці для
кращого розчинення цукрового сиропу у патоці також її нагрівають до температури
(110…120) °С при якій відбувається цукрово - амінна реакція між цукрами. Після
цієї процедури сироп по трубопроводах насосом подається у кристалізатор витрата
якого регулюється відповідним контуром. У кристалізаторі цукрово-паточний сироп
охолоджується і становиться перенасиченим у ньому відбувається процес кристалізації
сахарози у результаті якої утворюється цукрова помада. Охолоджується даний
сироп холодоносієм у ролі якого служить вода. Вода подається у водяну сорочку
із нижньої частини у верхню забезпечуючи тим самим оптимальний процес утворення
кристалів. Як довго буде перебувати суміш у кристалізаторі залежить від
завдання (отримання кристалів відповідного розміру), та рівня. Цей контур
регулювання забезпечує час утримання суміші у кристалізаторі і водночас якісне
перемішування. Ще одним впливовим фактором який впливає на процес кристалізації
є температура. Оскільки у процесі наявний масообмін тому регулювання
температури відіграє важливе значення при утворені помади. Температурне
регулювання забезпечує контур регулювання витрати холодоносія, який у відповідності
завданню подає сигнал на регулюючий клапан і при цьому збільшується витрата
холодоносія, який спричиняє зниженню температури у колоні.
Розглядаючи дану ФСА слід сказати, щотрегулюванню підлягають:
Ø Температура сиропу на у
кристалізаторі Тк ;
Ø Витрата дозуючих елементів відповідно
патоки та цукрового сиропу на вході у нагрівник ( Fпат , Fцс);
Ø Температура теплоносія Тр1 та Тр2 на
вході у змійовик нагрівника;
Ø Витрата холодоносія на вході у
кристалізатор Qхн.
Ø Витрата готової помадоподібної маси
на виході із кристалізатора Qпс
Контролю підлягають:
Ø Витрата дозуючих елементів відповідно
патоки та цукрового сиропу на вході у нагрівник ( Fпат , Fцс);
Ø Витрата сиворотки на виході із
нагрівника;
Ø Температура сиворотки у нагрівній
цстановці та на виході із неї;
Ø Температури холодоносія на вході
(Qвххл) та виході (Qвиххл) кристалізаційного апарату;
Ø Температура сиворотки у
кристалізаційному апараті.
Сигналізації підлягають:
Ø Витрата патоки та цукру
Ø Витрата холодоносія
Ø Температура суміші сиропу
2.3 Розроблення структурної схеми
комплексу технічних засобів
контроль сигналізація автоматизація регулятор
Для даної системи автоматизації слід вибрати централізовану
систему управління (див. додаток_3), у якій надамо можливість оператору
керувати процесом виробництва цукрової начинки, шляхом впливу на нього зміною
певних коефіцієнтів як на шиті управління так і на АРМ.
Структурна схема обєкта регулювання має наступний вигляд:
Рис.6. Структурна схема кристалізатора
Основні регулюючі змінні:
;
Можливі регулюючі впливи:
Можливі контролюючі збурення:
Можливі неконтролюючі збурення:
.
·
У
загальному кристалізатор являється складним багатозвязаним обєктом.
2.4 Карта технологічних
параметрів
Використовуючи технологічний регламент виробництва
карамельної помади, складаємо карту технологічних параметрів (Табл.1)
Таблиця 1
|
№ п/п
|
Назва параметра
|
Одиниця вимірювання
|
Номінальне значення
|
Допустимі
відхилення
|
|
1
|
Витрата сиропу
|
кг/с
|
0,053
|
± 0,001
|
|
2
|
Температура сиропу
|
°С
|
115
|
± 3
|
|
3
|
Витрата холодоносія
|
кг/с
|
2,65
|
± 0,2
|
|
4
|
Температура
холодоносія на вході у колону
|
°С
|
24
|
± 2
|
|
5
|
Температура
холодоносія на виході із колони
|
°С
|
42
|
± 3
|
|
6
|
Витрата суміші
|
кг/с
|
0,05
|
± 0,003
|
|
7
|
Температура суміші
|
°С
|
32
|
± 1
|
|
8
|
Рівень сиропу у
кристалізаційній колоні
|
%
|
70
|
± 3
|
|
9
|
Температура
утворення кристалів у кристалізаційній колоні
|
°С
|
32
|
± 1
|
|
10
|
Витрата маточного
розчину
|
кг/с
|
0,001
|
± 0,002
|
|
11
|
°С
|
32
|
± 2
|
Розділ 3. Розробка системи
автоматизованого керування технологічним процесом
.1 Аналіз існуючих схем
автоматизації технологічним об’єктом
Кристалізаційна установка неперервної дії
Рис. 2.1 Кристалізатор неперервної дії зі змішувачем та
водяною сорочкою
Такий кристалізатор є найбільш поширеним, оскільки він
конструктивно прстий і зручний у застосуванні та обслуговуванні. Даний
кристалізатор складається із циліндрично - конічного корпуса (1), який
оснащений водяною сорочкою (2) та мішалкою (4). Для того щоб отвір виходу
суспензії не перекривався на кінці валу змішувача росташовують шнек (3). У
верхній частині як бачимо розташований патрубок входу сиропу який підлягає
кристалізації, у нижній бічній частині встановлено отвір для входу холодоносія
(води), проходячи по водяній сорочці вода виходить із корпусу через верхній
бічний отвір. У верхній частині також розташований патрубок виходу маточного
розчину. Наявність змішувача забезпечує краще охолодження сиропу по всьому
обємі колони, а також ефективно розподіляти концентрацію кристалів по всій масі
утворюючій суспензії.
Дана конструкція є найбільш поширена і відрізняється від
кристалізатора зі змійовиком по таких показниках: 1) набагато проста
конструкція; 2) наявність шнека, який очищає вихідний патрубок від відкладів
солей; 3) збільшена швидкість охолодження сиропу у кристалізаторі, що підвищує
якість отриманих кристалів. На даній установці особливу роль приділяють
регулюванню рівня сиропу, який знаходиться безпосередньо у кристалізаторі. Це
зумовлено тим, що якість та рівномірна концентрація прямопропорційна часу
перебування суміші у кристалізаторі. Тут під якістю слід розуміти рівномірне
охолодження суміші при сталому значенні температури та заданому рівні.
Також у промисловості використовуються батареї
кристалізаторів - холодильників (рис. 2.2). Тут для кращого охолодження
суспензії і зменшення витрати охолоджуючої рідини вхідна рідина і вода вводяться
у батарею із протилежних боків. Великою перевагою таких кристалізаторів є
простота конструкції та експлуатація. Недоліком таких кристалізаторів є їх
низька продуктивність, а також те що температура у корпусах на практиці
регулюється дуже рідко. Переважно такий тип кристалізаторів використовують на
виробництві хлориду амонію, сульфату натрію та інших речовин.
Рис.2.2 Батарея кристалізаторів- холодильників
3.2 Структурна схема системи
автоматизації
Рис. 2.3 Структурна схема АСУТП
Рис. 2.4. Структурна схема АСР рівня
Де, Р - регулятор; ВМ - виконавчий механізм; РО - регулюючий
орган;- витрата суспензії; Gмр - витрата маточного розчину; ОР - обєкт
регулювання; Lзд - задане значення рівня; Lвих - вихідне значення рівня;
Контур регулювання працює так: регулятор сприймає сигнал
розузгодження (ΔL), який надходить від суматора і
видає керуючий сигнал (U) на виконавчий механізм (ВМ), який у свою чергу змінює
витрату суспензії, впливаючи таким чином на дійсне значення рівня, який
вимірюється давачем (Д).
3.3 Розробка функціональної схеми
автоматизації
На основі технологічної карти параметрів та технологічної
схеми процесу кристалізації розробляється функціональна схема автоматизації,
яка повинна забезпечити всі вимоги та функції, які передбачені в технологічній
карті.
Функціональна схема автоматизації процесу кристалізації є
документом, що показує функціональну і блокову структуру системи автоматизації
технологічного процесу, а також оснащення об’єкта керування приладами і
засобами автоматизації. На функціональній схемі (див. лист.1) дано спрощене
зображення агрегатів, що підлягають автоматизації, а також приладів, засобів
автоматизації і керування, які зображені умовними позначеннями за діючими
стандартами, а також лінії зв’язку між ними.
3.4 Опис функціональної схеми
автоматизації
Рис. 2.5. Типова схема роботи кристалізаційної колони
Основний процес автоматизації зосереджений на
кристалізаційній установці оскільки в залежності від того як протікатиме процес
у колоні буде залежати якість вихідного продукту (суспензія, помада). Тому
основна ціль автоматизації - це забезпечення розміру кристалів відповідно до
заданого значення. Тому виходячи із вищесказаного розроблена ФСА працює
наступним чином. У змішувач подається цукор а паралельно йому патока у певній
пропорції на 1 - цю цукру припадає 0,05 патоки. Це забезпечує найкраще
утворення сиворотки яка під час термічної обробки зберігає свої властивості. У
цьому контурі, як ми бачимо із ФСА підлягають регулюванню рівень, підтримка
якого забезпечує задану концентрацію вихідної сиворотки. Далі підготовленв
сиворотка підлягає термічній обробці (не менше 30 хв) і подається у нагрівач де
вона нагрівається до температури (110…120) °С при якій відбувається цукрово -
амінна реакція між цукрами і у результаті утворюються N- глікозиди, які при
довготривалій тепловій обробці утворюють альдегіди. Альдегіди надають сиропу в
тому числі і помаді особливий смак і аромат. Після цієї процедури сироп по
трубопроводах насосом подається у кристалізатор витрата якого регулюється
контуром (1). У кристалізаторі цукрово-паточний сироп охолоджується і
становиться перенасиченим у ньому відбувається процес кристалізації сахарози у
результаті якої утворюється помада. Охолоджується даний сироп холодоносієм у
ролі якого служить вода. Вода подається у водяну сорочку із нижньої частини у
верхню забезпечуючи тим самим оптимальний процес утворення кристалів. Як довго
буде перебувати суміш у кристалізаторі залежить від завдання (отримання
кристалів відповідного розміру), та рівня. Цей контур регулювання забезпечує
час утримання суміші у кристалізаторі і водночас якісне перемішування. Ще одним
впливовим фактором який впливає на процес кристалізації є температура. Оскільки
у процесі наявний масообмін тому регулювання температури відіграє важливе значення
при утворені помади. Температурне регулювання забезпечує контур (2), який у
відповідності завданню подає сигнал на регулюючий клапан і при цьому
збільшується витрата холодоносія, який спричиняє зниженню температури у колоні.
Розглядаючи дану ФСА слід сказати, що:
Регулюванню підлягають:
Ø Температура сиропу на виході із
нагрівача Qp ;
Ø Рівень сиворотки у змішувачі (Lc);
Ø Температура Q в кристалізаторі -
холодильнику;
Ø Рівень h по відбору маточного розчину
(Gмр), для забезпечення матеріального балансу по рідкій фазі;
Ø Стабілізація витрати початкового
розчину (Gр), для забезпечення заданої продуктивності установки;
Контролю підлягають:
Ø Витрати сиропу (Gр), маточного
розчину (Gмр), холодоносія (Gхл);
Ø Температури холодоносія на вході
(Qвххл) та виході (Qвиххл), сирпу на вході (Qр), суміші у кристалізаторі (Q);
Ø Рівень -h;
Сигналізації підлягають:
Ø Значне відхилення температури (± 2
°С) від заданого значення;
Ø Відхилення рівня у змішувачі та
кристалізаторі від заданого значення;
Ø Відхилення витрати суміші, суспензії,
холодоносія, маточного розчину;
Розділ 4. Розрахунок системи
автоматичного регулювання
.1 Розрахунок параметрів
математичної моделі
Для розрахунку виберемо один із контурів автоматичного
регулювання, а саме контур регулювання рівня кристалізаторі. Для того, щоб
знайти передаточну функцію об'єкта регулювання використаємо рівняння динаміки
Здійснимо перетворення Лапласа:
кр=X(p);с=Y(p).
Отримаємо:
Із отриманої передаточної функції видно що це інтегральна ланка.
Отже, параметри об’єкта матимуть вигляду :
ρ = 0,9 (кг/м3); S = 1,1 (м3);
Виконавчий механізм характеризується наступною передаточною
функцією:
-
витрата;
- керуючий сигнал;
4.2 Вибір та обґрунтування параметрів
перехідного процесу
У замкнутій системі автоматичног регулювання розрізняють такі типові
перехідні процеси:
А) аперіодичний (Апер);
Б) із 20 % - перерегулюванням (20 % - η);
В) із мінімумом лінійного інтегрального критерію (min Iкв);
Аперіодичний прцес рекомендований тоді, коли несуттєвим є динамічний
показник і водночас потрібно досягти досить малого часу регулювання. Процес із
40% - перерегулюванням (мінімумом лінійного інтегрального квадратичного
критерію) вибирають тоді, коли треба зменшити динамічний показник, але при
цьому несуттєвими є підвищена коливальність процесу та його тривалість.
Найбільш поширеним є процес із 20% - перерегулюванням, тому, що він забезпечує
невеликий динамічний викид, достатньо малу тривалість процесу та всього 2
півперіоди коливання. У якості перехідного процесу оберемо перехідний процес із
20% - перерегулюванням. Даний перехідний процес забезпечить оптимальний час
регулювання і необхідну точність.
4.3 Обґрунтування закону регулювання
Задача вибору закону керування та типу регулятора полягає у наступному:
Необхідно вибрати такий тип регулятора, який би при мінімальній
вартості і максимальній надійності забезпечував задану якість регулювання. Для
даного технологічного пераметру виберемо ПІД - закон регулювання, тому що він
забезпечує найбільш високу швидкодію у системі.
4.4 Розрахунок оптимальних настроювань
регулятора
Розрахуємо оптимальні настроювання для ПІД - регулятора. Оскільки даний
обєкт регулювання є обєктом регулювання без самовирівнювання з передаточною
функцією:

-
обєм трубопроводу від РО до входу в апарат.
=0,02
м - діаметр трубопроводу;
Тоді коефіцієнти передачі регулятора можна наближено розрахувати за
залежностями Циглера - Нікольса:
4.5 Моделювання та оптимізація перехідного
процесу
Для побудови перехідного процесу використаємо програму Matlab і середовище
Simulink. У вікні що відкриється створемо наступну модель.
Рис. 3.1 Структурна схема контуру регулювання рівня
У результаті моделювання отримаємо перехідну характеристику
(Рис. 3.2)
Рис. 3.2 Перехідний процес контуру регулювання рівня
- Час регулювання
(с);
Перерегулювання
;
Усталена похибка
;
Кількість коливань n=1;
Оскільки перерегулювання у даному перехідному процесі складає
24% необхідно провести процес оптимізації з метою забезпечення якісного регулювання
рівня сиропу у кристалізаторі. Для цього у програмі Matlab складемо вихідну
схему моделювання додавши блок NCD.
Рис. 3.3 Оптимізація контуру регулювання рівня
Рис. 3.4 Оптимізований перехідний процес контуру регулювання
Для оптимізованого процесу оптимальними настройками
регулятора є:
- Пропорційна складова Кр=379,39;
- Інтегральна складова Кі=203,29;
Диференціальна складова Кд=99,37;
- Час регулювання
(с);
Перерегулювання
Усталена похибка
;
Кількість коливань n=0;
Проведемо дослідження системи на робастніст, для цього
збільшимо коефіцієнт передачі обєкта регулювання (Коб) на 15% у результаті
отримаємо наступну перехідну характеристику:
Рис. 3.5 Перехідний процес контуру регулювання рівня при
збільшені Коб на 15%
- Час регулювання
(с);
Перерегулювання
Усталена похибка
;
Кількість коливань n=0;
Проведемо ще один дослід на перевірку стійкості системи,
збільшимо сталу часу обєкта регулювання на 15%. У результаті отримаємо:
Рис.3.6 Перехідний процес контуру регулювання рівня при
збільшені сталої часу Тоб на 15%
- Час регулювання
(с);
Перерегулювання
Усталена похибка
;
Кількість коливань n=0;
Отже, із отриманих перехідних характеристик можна сказати, що
дана система є робасною, тобто показники якості регулювання істотно не
погіршуються, що призводить до якісного регулювання рівня.
4.6 Розрахунок показників надійності
контуру регулювання
Під надійністю системи автоматичного регулювання розуміють її
властивість зберігати роботоздатний стан впродовж заданого проміжку часу, або
заданого напрацювання. Проведемо розрахунок контура регулювання рівня суміші.
При цьому припускаємо, що робота контура регулювання підкоряється
експоненціальному закону розподілу, бо саме цим законом описується більшість
технічних систем. Експоненціальний розподіл також застосовується для
відновлювальних обєктів з постійним потоком відмов. Цей розподіл також широко
використовується для попередньої оцінки безвідмовності технічної системи яка
розробляється.
Ефективність застосування ТЗА у більшості випадків
визначається їх надійністю. Проведемо розрахунок надійності розробленого
контуру регулювання. Контур складається із трьох блоків: давача, регулятора і
виконавчого механізму. Інтенсивність відмов для давача складає :
год-1
, а кількість відмов
. Інтенсивність відмов для регулятора складає
год-1 , кількість відмов
. Інтенсивність відмов для виконавчого механізму
складає
год-1, кількість відмов
.
Тоді загальна інтенсивність відмов для контура визначається з рівняння:
; де k=3 - число елементів у системі.
год-1
Середній час наробітку до відмови:
;
год
Далі розрахуємо імовірність безвідмовної роботи на проміжку
часу 10000 год. Для експоненціального закону розподілу справедлива нерівність:
,
де Т - заданий проміжок часу. Тоді отримаємо:
0,8163;
Отже, імовірність безвідмовної роботи даного контуру впродовж часу
год. Складає 82%.
ЛІТЕРАТУРА
1. В.А.
Голубятников, В.В. Шувалов «Автоматизация производственних процессов в
химической промишленности»: Учебник для техникумов.-2-е изд.,перераб. и
лополнено.-М: Химия, 1985. -352с.
. Зубченко
А.В. «Технология кондитерского производства» /Воронеж . гос.акад. Воронеж,
1999.-432с. Учебник для студентов висших учебних заведений.
. Лебеденко
Ю.П. «Кристализация из растворов в химическойпромишлености. Л.,
Химия,1973.-48с.
. Клепач
М. І. Теорія автоматичного керування. Навчальний посібник. - Рівне: НУВГП,
2007. - 206 с.
. ДСТУ
Б А.2.4-8:2009. Умовні графічні позначення елементів санітарно-технічних
систем. - К.: Мінрегіонбуд України, 2009.
. ДСТУ
Б А.2.4-3:2009. Система проектної документації для будівництва. Правила
виконання робочої документації автоматизації технологічних процесів. - К.:
Мінрегіонбуд України, 2009.
. Справочник.
Промышленные приборы и средства автоматизации. - М.: Машиностроение. 1987, - 847 с
. Клюев
А. С. и др. Проектирование систем автоматизации технологических процессов.
Справочное пособие. - М.: Энергия, 1980.
. Сидорчук
Б. П. Ідентифікація об’єктів автоматичного управління. Методичні вказівки до
розрахунково-графічної роботи 043-15. Рівне НУВГП
. Клепач
М. І., Кінчур О. Ф., Христюк А. О. Теорія автомати-ного управління лінійними
системами. Методичні вказівки до виконання курсової роботи 043-13. - Рівне:
НУВГП, 2010. - 32 с.