|
Q, м3/с
|
Q, м3/ч
|
Н, м
|
ŋ, %
|
|
0,00
|
0,00
|
291,80
|
14,60
|
|
0,14
|
500,00
|
291,59
|
21,43
|
|
0,28
|
1000,00
|
290,94
|
27,92
|
|
0,42
|
1500,00
|
289,87
|
34,07
|
|
0,56
|
2000,00
|
288,36
|
39,88
|
|
0,69
|
2500,00
|
286,43
|
45,35
|
|
0,83
|
3000,00
|
284,06
|
50,48
|
|
0,97
|
3500,00
|
281,27
|
55,27
|
|
1,11
|
4000,00
|
278,04
|
59,72
|
|
1,25
|
4500,00
|
274,39
|
63,83
|
|
1,39
|
5000,00
|
270,30
|
67,60
|
|
1,53
|
5500,00
|
265,79
|
71,03
|
|
1,67
|
6000,00
|
260,84
|
74,12
|
|
1,81
|
6500,00
|
255,47
|
76,87
|
|
1,83
|
6601,00
|
254,33
|
77,38
|
2.2
Приведение характеристик насосов к входу в трубопровод
Для приведения характеристик насосов к входу в трубопровод
построим характеристику H-Q участка магистрального трубопровода для зоны
гидравлически гладких труб:
;
;
,
где ∆z - разность геодезических отметок, м;

площадь трубопровода, м2;

;

;

;

площадь трубопровода, м2;

.
Уравнение насосов с учетом давления на входе:
;
.
Решение системы из этих уравнений определит режим работы
установки:
,
,
.
Рисунок 3. Характеристика H-Q трубопровода и суммарная
характеристика четырех насосов НМ 1000-210.
Для приведения характеристик к рабочей точке используем три метода
приведения параметров к входу в трубопровод: метод перепуска части подачи с
выхода на вход первого насоса, дросселирование, изменения частоты вращения
одного или нескольких насосов.
Первый способ. Рассмотрим приведение этих параметров к входу в трубопровод
методом перепуска части подачи с выхода на вход первого насоса.
Для подачи
, по характеристике насосов
, а по характеристике трубопровода
. Следовательно, приведенную
характеристику насосов следует опустить на
.
Падение напора на выходе насосной сборки определяется из выражения
.
Решая данное уравнение для четырех насосов относительно
получим:
.
Характеристики насосов примут вид:
;
.
Полученные характеристики изображены на графике 4.
Рисунок 4. Регулирование байпасированием.
Коэффициент полезного действия и мощность на валу для
,
:
;
.
Для обеспечения полученного режима работы станции необходимо
установить регулирующий клапан по следующим данным:
Расход принимаем………………………………………..
Напор в начале участка принимаем………………………. …
Напор в конце участка………………………………………. …
Длина трубопровода…………………………………………….
Кинематический коэффициент вязкости…………………
Плотность нефти…………………………………………. …
Температура нефти……………………………………………. …
Давление насыщенного пара………. …………………
Расчет для определения характеризующих параметров клапана.
Принимаем коэффициент запаса
. Определяем условную пропускную способность клапана
.
По ГОСТ 23866-87 выбираем предварительно клапан с условным
проходом
и
.
Проверяем влияние вязкости на расход нефти. Определяем число
Рейнольдса
.
Поскольку число Рейнольдса больше 2000, влияние вязкости на расход
нефти не учитывается.
Скорость нефти в байпасной линии
.
Коэффициент гидравлического трения по формуле Альтшуля для ∆
= 0,18 мм
.
Потери напора в трубопроводе
.
Повторим выбор типоразмера клапана с учетом сопротивления
трубопровода
.
Выбираем двухседельный сильфонный стальной клапан с условным
проходом
и
.
Проверяем возможность возникновения кавитации.
Определяем коэффициент сопротивления клапана
.
Для двухседельного клапана при подаче жидкости коэффициенты
кавитации
- подача жидкости на затвор и
. - подача жидкости под затвор.
Пренебрегая сопротивлением трубопровода до клапана, определяем давление перед
клапаном
.
Определяем перепад давления, при котором возникает кавитация.
При
.
При
.
Перепад давления на клапане
.
Отсутствие кавитации обеспечивается, если
. Следовательно, это условие выполняется
при применении двухседельного клапана и подаче нефти на затвор. Таким образом,
выбираем клапан регулирующий двухседельный с мембранным исполнительным
механизмом (МИМ) 25с48 (50) нжDу200Ру10 по ТУ
51-0303-14-98.
Технические данные и характеристики:
. Назначение арматуры: регулирующая.
. Условное проход Dу 200.
. Рабочая среда: жидкая или газообразная, нейтральная к материалам
деталей, соприкасающихся со средой.
. Давление рабочее 10 МПа
. Расходная характеристика: линейная, равнопроцентная.
. Набивка в сальниковую камеру в зависимости от заказа: ФУМ-В,
Ф4К20, графлекс, Керлар.
. Температура рабочей среды - не более +300°С
. Направление подачи среды: на золотник
. Положение запорного органа: "НО" - нормально открытый;
"НЗ" - нормально закрытый.
. Окружающие условия: влажность от 30 до 80 % во всем диапазоне
температур; температура от - 50 до + 50°С.
. Требования безопасности по ГОСТ 12.2.063-81.
. Установочное положение арматуры на трубопроводе: любое,
рекомендуемое МИМ вверх.
. Условия эксплуатации по ГОСТ 15150 У1, Т1.
. Герметичность в затворе: протечки в затворе при Р = 0,4 МПа не
более 2,6 дм3/мин.
. Полный средний срок службы - не менее 30 лет.
. Средняя наработка на отказ не менее 12000 часов
Рисунок 5. Клапан регулирующий двухседельный с мембранным
исполнительным механизмом 25с48 (50) нж.
Второй способ. Приведение характеристик насосов к рабочей точке путем
дросселирования. При приведении характеристик насосов к рабочей точке путем
дросселирования, дроссель, установленный перед входом в трубопровод должен
обеспечить перепад напора
при расходе
. В качестве дросселя можно установить
задвижку. При предварительном расчете можно принять коэффициент расхода
. Основываясь на уравнение истечения из
малого отверстия
, определяем, что
.
Следовательно, при дросселировании диаметр отверстия задвижки
должен быть равен 264 мм, но выбираем условный диаметр
, тогда:
;
где 
параметр регулирования дросселя
Характеристика дросселя примет вид
.
Характеристика участка трубопровода будет иметь вид
;
.
Для одного насоса
.
Рисунок 6. Регулирование дросселированием.
Выбираем задвижку 30с547нж-задвижка клиновая штампосварная с
выдвижным шпинделем фланцевая с внутренним диаметром
= 1000.
Рисунок 7. Задвижка 30с547нж клиновая штампосварная с выдвижным
шпинделем фланцевая.
Технические данные задвижек 30с547нж
1000.
1. Среда: жидкие и газообразные неагрессивные среды,
вода при температуре до 200°С (для стали 3, 20); жидкие и газообразные
слабоагрессивные среды, газ при температуре до 200°С (для стали 12Х18Н10Т,
10Х17Н13МЗТ)
. Присоединение к трубопроводу - фланцевое с присоединительными
размерами по ГОСТ 12815-80 (исп.1, ряд 2). По заказу изготавливаются все виды
уплотнительной поверхности, предусмотренные ГОСТ 12815-80
. Материал корпуса: сталь 3; сталь 20; сталь 12Х18Н10Т; сталь
10Х17Н13МЗТ
. Герметичность затвора - по классу "Д" и по классу
"С" ГОСТ 9544-93
. Привод: ручной (редуктор) - исп. I; электропривод - исп. II
Третий способ. Приведение характеристик насосов к рабочей
точке путем изменения частоты вращения двух из последовательно включенных
насосов.
В этом случае расчет проводится по формуле
,
где mн - число насосов;- число регулируемых насосов, 
;0 - частота вращения ротора насоса по паспорту,

;- частота вращения ротора регулируемого насоса, 
.
Отсюда
Тогда
.
КПД регулируемого насоса
КПД нерегулируемого насоса
.
Напор, создаваемый двумя регулируемыми и двумя нерегулируемыми
насосами
.
Напор, развиваемый нерегулируемым насосом
.
Для двух насосов
.
Напор, создаваемый регулируемым насосом
.
Для двух насосов
. КПД установки
.
Приводная мощность установки
.
Мощность нерегулируемых насосов
.
Мощность одного нерегулируемого насоса 5416 кВт.
Мощность регулируемых насосов
.
Мощность одного нерегулируемого насоса 3673 кВт.

Вывод: Из
трех рассмотренных способов регулирования наиболее самым экономичным и
эффективным является метод изменения частоты вращения одного из последовательно
включенных насосов. Для него требуются 2 насоса мощностью
и 2 насоса мощностью
, что в сумме дает
; КПД установки
=81%. Для байпасирования необходимо 4
насоса мощностью
, что в сумме дает
, КПД установки
=62%, и для дросселирования требуется 4
насоса мощностью
, что в сумме дает
, КПД установки
=77%. Следовательно, наиболее энергоемкий
и малоэффктивный способ регулирования - путем байпасирования. Поэтому
целесообразно и экономически выгодно использовать метод изменения частоты
вращения одного из последовательно включенных насосов.
3. Выбор
фильтров-грязеуловителей
Функциональным назначением фильтров грязеуловителей является
защита арматуры и приборов трубопроводов от загрязнений механическими
примесями, инородными телами, смолистыми и парафиновыми отложениями. Установка
грязеуловителя требуется в магистральных коммуникациях, транспортирующих
нефтепродукты и сырцовую нефть. Фильтрами грязеуловителями оборудуют
коммуникации, подающие воду под высоким давлением, парокотельные установки.
Фильтрующие элементы грязеуловителей предназначены для
многократного использования. Эффективные грязеуловители повышают качественные
показатели транспортируемой рабочей среды и снижают вероятность поломки
оборудования.
О работоспособности фильтров судят по разнице давлений на
приеме и выходе фильтров. При увеличении перепада давления до величины более
0,05 МПа (0,5 кгс/ см2) или уменьшении до величины менее 0,03 МПа
(0,3 кгс/ см2), которое свидетельствуют о засорении или повреждении
фильтрующего элемента, должно проводиться переключение на резервный фильтр.
Фильтры устанавливаются в трубопроводных системах от Ду-200
до Ду-1220 мм и рассчитаны на давление от 1,6 до 7,5 МПа. Тонкость фильтрации:
от 4,5 до 8,5 мм. Масса аппарата зависит от диаметра трубопровода и давления,
на которое он рассчитан, и колеблется в диапазоне от 1,25 до 26 т. Температура рабочей
среды от минус 30 С до +80 0С.
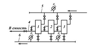
Фильтр-грязеуловитель включает: камеру (1) с концевым
затвором (2), входной (3) и выходной (4) патрубки, фильтрующий элемент (5),
выполненный в виде перфорированной трубы (6). Подача фильтруемой жидкости
осуществляется во внутреннюю полость фильтрующего элемента, нижняя часть
которого, выполненная без перфорации, служит лотком-грязеуловителем. Роликовые
опоры (7) фильтрующего элемента позволяют выдвигать его для очистки по
направляющим через концевой затвор. При этом с фильтрующим элементом
извлекаются все осевшие из потока загрязнения, и операции по очистке корпуса
фильтра производить не нужно.
Штуцера входа и выхода продукта выполняются в виде патрубков
для приварки к трубопроводу или заканчиваются фланцевым соединением.
Рисунок 9. Основные части фильтра-грязеуловителя. 1 - камера,
2 - концевой затвор, 3 - входной - 4 - выходной патрубки, 5-фильтрующий
элемент, 6 - перфорированная труба, 7 - роликовые опоры
Рассмотрим пример условного обозначения
фильтра-грязеуловителя: ФГш-1200-6,4-О-Л (П) - УХЛ или ФГш-1200-6,4-О-Л (П) -
УХЛ - ФЛ,
где ФГш - фильтр-грязеуловитель для трубопровода Ду-1200,
рассчитанного на давление 6,4 МПа, с подачей продукта вдоль оси корпуса (О)
внутрь фильтрующего элемента;
Л (П) - левое (правое) исполнение (по взгляду со стороны
подачи продукта), т.е. патрубок выхода продукта расположен слева (или справа);
УХЛ - район установки с умеренным и холодным климатом;
ФЛ - фланцевое соединение на входе и выходе продукта.
Для производительности нефтепровода
можно подобрать 2 фильтра-грязеуловителя ФГш-1000-6,3-Л (П) - Ухл
по ТУ 3683-013-12693592-98 с производительностью 5100 м3/ч и один в
качестве резервного, соединяем их параллельно.
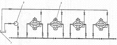
Рисунок 10. Расположение фильтров-грязеуловителей на НПС: 1, 2, 3
- фильтры-грязеуловители; 4 - трубопроводы для опорожнения фильтров при их
зачистке; 5, 6 - приём и выкид фильтров.
Характеристика выбранных трёх фильтров-грязеуловителей:
1- Условный диаметр присоединяемого трубопровода Dy -
1000 мм
2- Внутренний диаметр корпуса - 1600 мм
- Максимальная производительность - 5100 м3/ч
- Давление рабочее до 6,3 МПа
- Температура рабочая среды от минус 200С
до плюс 50 0С
- Максимальный перепад давления при загрязненном
фильтрующем элементе 0,1 МПа
4. Система
сглаживания волн давления
Система Сглаживания Волн Давления (ССВД) относится к классу
защиты магистральных трубопроводов, работающих на жидких средах. При
эксплуатации таких трубопроводов, в момент изменения режима перекачки, расхода
по трубопроводу, в нем происходят сложные волновые процессы. Изменение режима
перекачки может быть вызвано открытием/закрытием задвижек и/или изменением
режимов работы насосных агрегатов.
Последствия таких нарушений могут привести к значительным
экономическим потерям. Речь идет не только о финансовых потерях в результате
выхода из строя оборудования, но и об экологических катастрофах.
Принцип работы оборудования заключается в своевременном
сбросе через специальные клапаны.
Возможные последствия волн давления:
осевое разъединение фланцевых соединений;
усталостное разрушение труб;
нарушение целостности сварных швов;
образование продольных трещин в трубах;
нарушение соосности насосов и подводящих/отводящих труб;
серьезные повреждения трубопроводов и опорных конструкций;
повреждение других компонентов трубопроводов, таких, как
наливные рукава, шланги, фильтры, сильфоны и т.п.
Указанные последствия приводят к большим экономическим
потерям, связанным с разливом нефти (экологическим катастрофам), и повреждению
технологического оборудования.
Система сглаживания волн давления типа Аркрон 1000
предназначена для защиты нефтяных трубопроводов от возникающих крутых волн
повышения давления при отключении агрегатов насосных станций магистральных
трубопроводов. Часть потока нефти при этом сбрасывают в специальную безнапорную
емкость. Система состоит из нескольких клапанов Флекс-фло Dy =
300 мм, установленных параллельно на каждой насосной станции, для регулирования
скорости повышения давления. Система рассчитана на работу с сырой нефтью,
имеющей следующие характеристики:
Вязкость 0,4
см2/с
Плотность 0,74
- 0,9 т/м3
Содержание парафина до
7 %
Содержание механических примесей до
0,05 %
Содержание серы в несвободном состоянии. до 3,5 %
Температура от
- 5°С до + 60°С
Максимальное давление до
40 кг/см2
Окружающая среда: закрытое помещение с температурой + 5 -
30°С. В окружающем воздухе не допустимо наличие паров нефти во взрывоопасной
концентрации.
Сброс производят с плавным поддерживанием постоянной скорости
повышения давления в защищаемом трубопроводе. До отключения агрегатов насосной
станции и по окончании работы системы Аркрон 1000 утечки нефти из приемного
трубопровода в безнапорную емкость не происходит.
Каждый клапан Флексфло состоит из цилиндрического сердечника,
содержащего множество параллельных щелей, на который натянута эластичная
камера. Камера установлена с определенным растяжением. Снаружи она окружена,
при посредстве корпуса и крышек перекрытия, воздушной емкостью, именуемой
кожухом. Кожух обычно находится под пневматическим давлением.
Если давление в кожухе меньше давления нефти на входе, то
нефть растягивает эластичную камеру до максимального внешнего предела корпуса,
пропуская нефть через щели сердечника. Когда давление в кожухе поднимается,
камера постепенно приближается к сердечнику и емкость потока подвергается
дросселированию. При давлении в кожухе, равном или большем давления нефти на
входе, камера плотно обжимает сердечник и сброс нефти прекращается.
5. Выбор
запорно-регулирующей арматуры
Трубопроводная арматура - устройство, устанавливаемое на
трубопроводах, агрегатах, сосудах и предназначенное для управления (отключения,
распределения, регулирования, сброса, смешивания, фазоразделения) потоками
рабочих сред (жидкой, газообразной, газожидкостной, порошкообразной, суспензии
и т.п.) путем изменения площади проходного сечения.
По функциональному назначению арматура делится на следующие
основные виды:. Запорная арматура - арматура, предназначенная для перекрытия
потока рабочей среды с определенной герметичностью. В том числе:
спускная (дренажная) арматура - запорная арматура,
предназначенная для сброса рабочей среды из емкостей (резервуаров), систем
трубопроводов;
контрольная арматура - арматура, предназначенная для
управления поступлением рабочей среды в контрольно-измерительную аппаратуру,
приборы.. Регулирующая арматура - арматура, предназначенная для регулирования
параметров рабочей среды посредством изменения расхода. В том числе:
редукционная (дроссельная) арматура - арматура,
предназначенная для снижения (редуцирования) рабочего давления в системе за
счет увеличения гидравлического сопротивления в проточной части;
запорно-регулирующая арматура - арматура, совмещающая функции
запорной и регулирующей арматуры.. Защитная (отключающая, отсечная) арматура -
арматура, предназначенная для защиты оборудования и трубопроводов от аварийного
изменения параметров среды путем отключения обслуживаемой линии или участка:
обратная арматура - арматура, предназначенная для
автоматического предотвращения обратного потока рабочей среды..
Предохранительная арматура - арматура, предназначенная для автоматической
защиты оборудования и трубопроводов от недопустимого превышения давления
посредством сброса избытка рабочей среды:
распределительно-смесительная арматура - арматура,
предназначенная для распределения потока рабочей среды по определенным
направлениям или для смешивания потоков;
фазоразделительная арматура - арматура, предназначенная для разделения
рабочих сред, находящихся в различных фазовых состояниях. В том числе:.
Конденсатоотводчик - арматура, удаляющая конденсат и не пропускающая или
ограниченно пропускающая перегретый пар.
К арматуре, устанавливаемой на газо- и нефтепроводах, предъявляется
ряд требований, основными из которых являются: прочность, долговечность,
безотказность, герметичность, транспортабельность, ремонтопригодность,
готовность к выполнению цикла срабатывания (открытие, закрытие) после
длительного пребывания в открытом или закрытом положении.
Арматуру классифицируют по основным признакам: ее назначению;
условиям работы - давление, температура, агрегатное состояние, химическая
активность и токсичность транспортируемой среды, температура и особые свойства
(например, взрывоопасность окружающей среды); по диаметру условного прохода
(номинальный размер арматуры).
По величине условного давления арматуру можно разделить на
три основные группы: низкого давления на ру до 10 кгс/см2,
среднего давления на ру от 16 до 64 кгс/см2; высокого
давления на ру от 100 до 1000 кгс/см2.
Условное давление ру является основным параметром
для изготовляемой арматуры, гарантирующим ее прочность и учитывающим как
рабочее давление, так и рабочую температуру. Условное давление соответствует
допустимому для данного изделия рабочему давлению при нормальной температуре.
Вторым основным параметром арматуры является диаметр
условного прохода - Dy. Это номинальный внутренний диаметр
трубопровода, на котором устанавливают данную арматуру. Различные типы арматуры
при одном и том же условном проходе могут иметь разные проходные сечения. По
размеру условного диаметра различают арматуру малых диаметров (Dy
< 40 мм), средних диаметров (Dy = 50 - 250 мм) и больших
диаметров (Dy > 250 мм).
5.1 Основные
типы запорно-регулирующей арматуры
Задвижки
Задвижка - трубопроводная арматура, в которой запирающий или
регулирующий элемент перемещается перпендикулярно оси потока рабочей среды. Они
широко применяются практически на любых технологических и транспортных
трубопроводах диаметрами от 15 до 2000 миллиметров в системах
жилищно-коммунального хозяйства, газо - и водоснабжения, нефтепроводах,
объектах энергетики и многих других при рабочих давлениях до 25 МПа и
температурах до 565°C.
Широкое распространение задвижек объясняется рядом достоинств
этих устройств, среди которых:
сравнительная простота конструкции;
- относительно небольшая строительная длина;
возможность применения в разнообразных условиях
эксплуатации;
малое гидравлическое сопротивление.
К недостаткам задвижек можно отнести:
большую строительную высоту;
- значительное время открытия и закрытия;
изнашивание уплотнительных поверхностей в корпусе и
в затворе, сложность их ремонта в процессе эксплуатации.
Классифицируют задвижки по величине рабочих давлений, температурам
рабочих сред, типу привода и т.п. Наиболее целесообразной является
классификация задвижек по конструкции затвора. По этому признаку многочисленные
конструкции задвижек могут быть объединены по основным типам: клиновые и
параллельные задвижки. По этому же признаку клиновые задвижки могут быть с
неупругим, упругим и самовосстанавливающимся клином. Параллельные задвижки
можно подразделить на однодисковые и двухдисковые. В зависимости от конструкции
винт - гайка и ее расположения (в среде или вне среды) задвижки могут быть с
выдвижным и невыдвижным шпинделем.
Задвижки обычно изготовляются полнопроходными, то есть
диаметр проходного отверстия арматуры примерно соответствует диаметру
трубопровода, на который она устанавливается.
Наиболее распространено управление задвижкой с помощью
штурвала (вручную), также задвижки могут оснащаться электроприводами,
гидроприводами и, в редких случаях, пневмоприводами. На задвижках большого
диаметра с ручным управлением, как правило, устанавливают редуктор для
уменьшения усилий открытия-закрытия.
Краны
Кран - запорное устройство, в котором подвижная деталь
затвора (пробка) имеет форму тела вращения с отверстием для пропуска потока.
Перекрытие потока осуществляется вращением вокруг своей оси подвижной детали
затвора. В зависимости от геометрической формы уплотнительных поверхностей
пробки и корпуса краны разделяют на два основных типа: конические и шаровые.
Краны можно классифицировать и по другим конструктивным признакам: по способу
создания удельного давления на уплотнительных поверхностях, по форме окна
прохода пробки, по числу проходов, по наличию или отсутствию сужения прохода,
по типу управления и привода, по материалу уплотнительных поверхностей и т.д.
Приводы
запорной арматуры
В настоящее время запорную арматуру (при условном диаметре
выше 500 мм практически всю арматуру) оснащают приводами, наибольшее
распространение из которых получили электрические, пневматические,
гидравлические и комбинированные.
Электрические приводы
Электроприводы для управления запорной арматурой нашли
наибольшее распространение по сравнению с другими приводами благодаря таким
преимуществам, как простота и надежность конструкции, а также вследствие
широкой оснащенности промышленности электроэнергией.
С помощью электропривода осуществляют: открывание и
закрывание запорной арматуры; автоматическое отключение электродвигателя при
превышении максимального крутящего момента; звуковую или визуальную
сигнализацию крайних положений запорного органа арматуры; дистанционное
управление запорной арматурой; автоматическое управление запорной арматурой;
местное, а также дистанционное указание положения запорного органа арматуры;
ручное управление запорной арматурой при отсутствии электроэнергии.
Пневматические приводы
Пневмоприводы в основном применяют в запорной арматуре
(например, в кранах), где не требуется больших усилий и перемещений при
управлении. При больших усилиях и перемещениях конструкция привода становится
громоздкой и сложной.
Применение пневмоприводов в клиновых задвижках осложняется
из-за необходимости значительного усилия для отрыва клина из клиновой камеры
корпуса, а для перемещения клина после его отрыва требуется усилие в несколько
раз меньше.
Гидравлический приводы
В насосном гидроприводе, получившем наибольшее
распространение в технике, механическая энергия преобразуется насосом в
гидравлическую, носитель энергии - рабочая жидкость, нагнетается через напорную
магистраль к гидродвигателю, где энергия потока жидкости преобразуется в
механическую. Рабочая жидкость, отдав свою энергию гидродвигателю, возвращается
либо обратно к насосу (замкнутая схема гидропривода), либо в бак (разомкнутая
или открытая схема гидропривода). В общем случае в состав насосного
гидропривода входят гидропередача, гидроаппараты, кондиционеры рабочей
жидкости, гидроёмкости и гидролинии.
Наибольшее применение в гидроприводе получили
аксиально-поршневые, радиально-поршневые, пластинчатые и шестерённые насосы.
В магистральном гидроприводе рабочая жидкость нагнетается
насосными станциями в напорную магистраль, к которой подключаются потребители
гидравлической энергии. В отличие от насосного гидропривода, в котором, как
правило, имеется один (реже 2-3) генератора гидравлической энергии (насоса), в
магистральном гидроприводе таких генераторов может быть большое количество, и
потребителей гидравлической энергии также может быть достаточно много.
Обратные клапаны
Обратные клапаны предназначены для предотвращения обратного
потока среды в трубопроводе и, тем самым, предупреждения аварии, например при
внезапной остановке насоса и т.д. Они являются автоматическим самодействующим
предохранительным устройством. Затвор - основной узел обратного клапана. Он
пропускает среду в одном направлении и перекрывает ее поток в обратном.
Принцип действия
При отсутствии потока среды через арматуру золотник в
обратном клапане под действием собственного веса или дополнительных устройств
(например пружины) находятся в положении "закрыто", то есть затвор
находится в седле корпуса. При возникновении потока затвор под действием его
энергии открывает проход через седло. Для того, чтобы поток среды изменил своё
направление на противоположный он должен остановиться. В этот момент скорость
потока становится нулевой, затвор возвращается в исходное закрытое положение, а
давление с обратной стороны прижимает золотник, препятствуя возникновению
обратного потока среды. Таким образом, срабатывание обратной арматуры
происходит под действием самой среды и является полностью автоматическим.
По принципу действия в основном обратные клапаны разделяют на
подъемные и поворотные. Преимущество поворотных клапанов заключается в том, что
они имеют меньшее гидравлическое сопротивление. Это очень важно при
проектировании больших трубопроводов с применением обратных клапанов. Подъемные
клапаны более просты и надежны. Они могут быть угловыми и проходными, причем
для их изготовления можно использовать корпуса вентилей. На магистральных
нефтепроводах чаще всего применяют обратный клапан поворотного типа.
5.2 Выбор
кранов для технологической обвязки НПС
Для входного и выходного коллекторов НПС, условным диаметром Dy
=1000 мм и условным давлением не менее Ру 5,12 МПа, выбираем два
шаровых крана МА 39033-27ХЛ1,
,Dу=1000мм, 
, с электроприводом исполнением по ТУ 4220-007-05785572-2000.
Для входных и выходных коллекторов узла фильтров-грязеуловителей,
условным диаметром Dy = 1000 мм и условным давлением не менее 5,12
МПа, выбираем шесть однотипных шаровых крана МА 39033-08У1, Dy =
1000 мм
, 
, с электроприводом исполнением по ТУ 4220-007-05785572-2000.
Для входных и выходных коллекторов магистральных насосов НПС,
условным диаметром 600 мм и условным давлением не менее 5,12 МПа, выбираем
двенадцать шаровых кранов: МА 39033-08У1,
Dy = 1000 мм , 
, с электроприводом исполнением по ТУ 4220-007-05785572.
Рисунок 11. Шаровой кран с электроприводом МА 39033-27ХЛ, Dу=1000мм
.
Материалы деталей кранов
Корпус……………………………. сталь 09Г2С
Пробка……………………………. сталь 09Г2С, 20Л, 20ГМЛ + Cr30 мкм
Шпиндель…………………………. сталь 40Х, 40ХН, 20ХН3А + Cr30 мкм
Уплотнения ………………………. эластомер
5.3 Выбор
обратных клапанов для технологической обвязки НПС
Необходимо выбрать четыре обратных клапана для насосного узла
НПС, по одному на каждый трубопровод между входным и выходным коллектором в
насос, из условия, что Dу = 1000 мм, и Ру не менее 5,12 МПа.
Выбираем клапан (затвор) обратный поворотный 19с49нж1 Ду1000.
Таблица 3
Основные параметры затвора обратного поворотного 19с49нж1
|
Диаметр, DN (мм)
|
1000
|
|
Давление, PN (кгс/см2)
|
25
|
|
Материал корпуса
|
углеродистая сталь
|
|
Рабочая среда
|
вода, пар, нефть, нефтепродукты, масло
|
|
Температура рабочей среды (С°)
|
от - 40 до +90
|
|
Тип соединения:
|
под приварку
|
Рисунок 12. Затвор обратный поворотный 19с49нж1 Ду1000
6.
Вспомогательные системы насосного цеха
Для обеспечения нормальной эксплуатации
магистральных насосов с заданными параметрами необходимо функционирование
следующих вспомогательных систем:
) разгрузки и охлаждения торцевых
уплотнений;
) смазки и охлаждения подшипников;
3) сбора утечек от торцевых уплотнений;
4) оборотного водоснабжения и охлаждения
воды воздухом;
) средств контроля и защиты насосного
агрегата.
6.1 Система
разгрузки и охлаждения торцевых уплотнений
Устройства, уплотняющие выход вала насоса
из корпуса как в процессе работы, так и при остановках агрегатов, находятся под
воздействием динамического или статического напора. В основных насосах, перекачивающих
нефть или нефтепродукты, величина напора в камерах уплотнений колеблется от
двух-трех десятков до 700 - 800 м.
При последовательном соединении насосов в первом насосе напор
в камере уплотнения минимален, а в третьем максимален. Работа уплотнения под
большим напором снижает надежность узла уплотнения. Поэтому для снижения напора
в камерах уплотнения до допустимых значений предусматривают систему
гидравлической разгрузки с отводом части перекачиваемой жидкости по
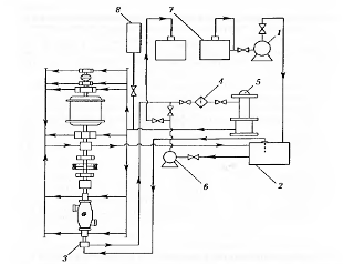
специальному трубопроводу 4 (рис.13) в зону пониженного давления.
Рисунок 13. Традиционная система разгрузки и охлаждения
концевых уплотнений вала насоса: ВП - всасывающая полость; НП - нагнетательная
полость; щелевые уплотнения, 2 - камера уплотнений, 3 - торцевые уплотнения, 4
- трубопровод.
Рисунок 14. Технологическая схема обвязки насосов
промежуточной НПС. 1 - емкость для сбора утечек; 2 - насос для откачки утечки;
3 - основные насосы
Обычно жидкость из линии разгрузки подают
либо в резервуар сбора утечек, либо в коллектор насосной станции со стороны
всасывания. Наличие постоянной циркуляции жидкости из полости всасывания насоса
через щелевые уплотнения 1 и полость камеры 2 торцевого уплотнения 3 обеспечивает
не только снижение напора в камерах уплотнений, но и охлаждение деталей
торцевого уплотнения. Отсутствие такой циркуляции контактных колец торцевого
уплотнения может привести к нарушению режима работы торцевого уплотнения и даже
к аварии.
На рисунке 14 дана технологическая схема
обвязки насосных агрегатов промежуточной насосной станции и системы разгрузки
уплотнений вала при последовательном соединении основных насосов. Эта система
получила название групповой и основным недостатком является снижение КПД
установки из-за значительной величины перетока жидкости по линии разгрузки.
Переток жидкости зависит от количества работающих насосов, развиваемых насосами
напоров, состояния щелевых уплотнений и достигает нескольких десятков
кубических метров в час.
С появлением торцевых уплотнений,
обеспечивающих необходимую надежность работы насосного агрегата, при напорах в
камере уплотнений до 500 - 800 м стало возможным от групповой системы разгрузки
отказаться, а охлаждение торцевых уплотнении обеспечить путем создания циркуляции
жидкости из полости нагнетаний насоса в полость всасывания насоса. Такая схема
получила название индивидуальной системы охлаждения торцевых уплотнений.
Рис.15. Индивидуальная схема охлаждения
торцевых уплотнений "нагнетательная полость 1 - камера уплотнений".
щелевые уплотнения, 2 - камера уплотнений, 3 - торцевые уплотнения, 4 -
трубопровод, 5 - вентиль
Объем постоянно циркулирующей жидкости
заметно сокращается (2 - 4 м3/ч). Нагнетательную полость насоса
соединяют с камерами уплотнений 2 трубопроводом 4 диаметром 14-16 мм. Жидкость
при этом охлаждает торцевые уплотнения 3 и через щелевые уплотнения 1
проходит в полость всасывания насоса. Вентиль 5, устанавливаемый на
выходе из нагнетательной полости, позволяет регулировать объем циркулирующей
жидкости. Недостатком является некоторое снижение объемного КПД насоса и
засорение вентиля и трубопроводов, обнаруженное при промышленном испытании этой
системы.
6.2 Система
смазки и охлаждения подшипников
Основное насосно-силовое оборудование
перекачивающих станций имеет принудительную систему смазки. С помощью
шестеренчатого насоса заполняют маслом бак 2. Основной насос 3 подает
масло через фильтры 4 и маслоохладитель 5 в маслопроводы,
соединенные с узлами, требующими смазки (подшипниками), откуда масло
возвращается в бак 2. Отработавшее масло, насосом 6 перекачивается в емкость 7.
Аккумулирующий бак 8 предназначен для подачи масла при аварийных ситуациях,
например при остановке насосов в случае отключении электроэнергии. Насосы серии
Ш (РЗ) - горизонтальные, самовсасывающие, снабжены предохранительно-перепускным
клапаном, поставляются комплектно с электродвигателями на чугунной плите или
сварной раме.
Рисунок 16. Принципиальная схема системы смазки
насосно-силовых агрегатов НПС: 1 - насос, 2 - бак, 3 - основной насос,4 -
фильтры,5-маслоохладитель,6 - насос,7 - емкость, 8 - аккумулирующий бак.
6.3 Система
откачки утечек от торцевых уплотнений
При перекачке нефти и нефтепродуктов по магистральным
трубопроводам могут иметь место утечки через концевые уплотнения вала насоса.
Утечки от насоса самотеком поступают в специальный резервуар. Величина этих
утечек незначительна, а при использовании уплотнений торцевого типа она сведена
практически к нулю.
Рисунок 17. Схема сбора утечек. 1 - насос,
2 - линия разгрузки, 3 - всасывающая линия, 4 - насос, 5 - резервуар.
Большой объем утечек (до 40 м3/ч
с одного насосного агрегата) происходит через линии разгрузки концевых
уплотнений. Утечки из линии разгрузки 2 насоса 1 (рис.18) поступают на
прием подпорных насосов или в резервуары утечек 5. Периодически из
резервуара утечек нефть или нефтепродукт закачивают насосами 4 во
всасывающую линию 3 магистрального трубопровода.
Для откачки утечек нефти и нефтепродуктов
используют центробежные насосы 4НК-5х1 и 6НК-9х1, многоступенчатые центробежные
насосы ЦНСН-60-330 и другие высоконапорные насосы.
6.4 Средства
контроля и защиты насосного агрегата
Надежную работу нефтепродуктопроводов обеспечивает защита
насосных станций, включающая приборы контроля, защиты и сигнализации,
установленные на отдельных агрегатах и вспомогательном оборудовании. Защита
предохраняет насос от вибрации, подшипники агрегата от перегрева и работы
насоса в кавитационном режиме, а также от чрезмерной утечки жидкости через
уплотнения.
Работа оборудования на высоких скоростях требует
бесперебойной подачи смазки и эффективной системы теплового контроля (рисунок
17) узлов с трущимися деталями (подшипников и уплотнений вала насоса,
подшипников электродвигателя), а также корпусов насоса и электродвигателя,
входящего и выходящего из электродвигателя воздуха.
Для повышения надежности работы насосного агрегата он
оснащается средствами контроля, защиты и сигнализации, с помощью которых
производятся следующие операции:
контроль давления на всасывании и нагнетании
насосов;
- контроль электрических параметров работы электродвигателя;
тепловой контроль корпуса насоса;
тепловой контроль корпуса электродвигателя;
контроль подачи масла электроконтактным манометром;
тепловой контроль узлов с трущимися деталями
(подшипники и уплотнения вала насоса, подшипники электродвигателя);
тепловой контроль входящего и выходящего из
электродвигателя воздуха;
контроль наличия избыточного давления воздуха в
корпусе электродвигателя;
контроль герметичности торцевого уплотнения;
контроль давления в линии разгрузки;
контроль вибраций с помощью вибросигнализатора;
контроль числа часов работы агрегата.
Система защиты выключает насосный агрегат в случае аварийной
ситуации.
В насосном агрегате предусмотрены следующие виды защиты:
защита от снижения давления на входе в насос во
избежание возникновения кавитационных явлений;
- защита от чрезмерного повышения давления на входе
насоса;
защита от падения давления масла в системе;
тепловая защита корпуса насоса, предотвращающая
деятельную работу насоса на закрытую задвижку;
защита герметичности торцевого уплотнения,
срабатывающая в случае резкого увеличения утечек;
при отсутствии избыточного давления в корпусе
электродвигателя насосный агрегат не включается в работу и отключается во время
работы;
защита от чрезмерных вибраций срабатывает при достижении
критических величин (амплитуды, вибрации).
Заключение
В данном курсовом проекте осуществлено
проектирование насосной установки промежуточной нефтеперекачивающей станции. В
ходе проектирования был рассчитан необходимый напор для преодоления гидравлических
сопротивлений по длине трубопровода, разности геодезических отметок и для
создания конечного напора. Для поддержания заданного напора и обеспечения
производительности трубопровода подобраны четыре насоса НМ 1000-210
(соединенных последовательно), характеристики которого приведены к рабочей
точке трубопровода методом регулировки частоты. Спроектирован узел
фильтров-грязеуловителей, в качестве которых были взяты три фильтра
ФГш-1000-6,3-Ухл. Также была подобрана запорно-регулирующая арматура, в частности,
входной и выходной кран нефтеперекачивающей станции Dу 1000 мм, шесть шаровых
кранов для узла фильтров-грязеуловителей Dу 1000 мм, входные и выходные краны в
коллекторы насосов (всего 12 штук) Dу 600 мм и обратные клапаны (4 штуки) Dу
1000 мм. На данную станцию установлена система гашения ударной волны Аркрон
1000.
В результате выполнения курсового проекта
было установлено, что спроектированная система насосной станции полностью
способна обеспечивать заданную производительность и напор на выходе НПС, то
есть данный проект соответствует требованиям задания.
Список
использованной литературы
1.
Вайншток С.М. Трубопроводный транспорт нефти, в 2 т. / С.М. Вайншток, Г.Г.
Васильев, Г.Е. Коробков, А.А. Коршак, М.В. Лурье, В.М. Писаревский, А.Д.
Прохоров, А.Е. Сощенко, А.М. Шаммазов - М.: Недра, 2002. - Т.1. - 407 с.
.
Гумеров А.Г. Эксплуатация оборудования нефтеперекачивающих станций/ А.Г.
Гумеров, Р.С. Гумеров, А.М. Акбердин - М.: Недра, 2001. - 475 с.
.
Коршак А.А. Проектирование и эксплуатация газонефтепроводов/ А.А. Коршак, А.М.
Нечваль - СПб: Недра, 2008. - 488 с.
.
Мустафин Ф.М. Трубопроводная арматура/ Ф.М. Мустафин, А.Г. Гумеров, Н.И.
Коновалов и др. - Уфа: УГНТУ, 2003. - 208 с.
.
Шаммазов А.М. Проектирование и эксплуатация насосных и компрессорных станций/
А.М. Шаммазов, В.Н. Александров, А.И. Гольянов, Г.Е. Коробков, Б.Н. Мастобаев -
М.: Недра, 2003. - 404 с.
.
Тяжпромарматура. Шаровые краны: Каталог - М.: "Нефтегазовые системы",
2008. - 53 с.
.
Центробежные нефтяные магистральные и подпорные насосы: Каталог - М.:
ЦИНТИхимнефтемаш, 1973. - 20 с.
.
ГОСТ 22445-88 Затворы обратные. Основные параметры - М.: МХиНМ, 1988. - 6 с.
.
ГОСТ 9702-87 Название документа: Краны конусные и шаровые. Основные параметры -
М.: МХиНМ, 1987. - 11 с.
.
ГОСТ 12124-87 Насосы центробежные нефтяные для магистральных трубопроводов.
Типы и основные параметры - М.: МХиНМ, 2002. - 5 с.
11.
<http://www.snm.ru/product/filtr/filtr_graz.html>