Привод рулевой

  • Вид работы:
    Дипломная (ВКР)
  • Предмет:
    Транспорт, грузоперевозки
  • Язык:
    Русский
    ,
    Формат файла:
    MS Word
    5,2 Мб
  • Опубликовано:
    2012-09-13
Вы можете узнать стоимость помощи в написании студенческой работы.
Помощь в написании работы, которую точно примут!

Привод рулевой

ВВЕДЕНИЕ

рулевой привод маневренный самолет

Целью выполнения разработки является создание двухканального рулевого привода маневренного самолета, работающего от одной гидросистемы, далее РПД-28.

Принятые сокращения:

система рулевых приводов СРП

комплексная система управления КСУ

рулевой привод РП

амплитудно-фазочастотная характеристика АФЧХ

гидросистема ГС

электромеханический преобразователь ПЭМ

обратная связь ОС

датчик обратной связи рулевого привода ДОС РП

электрогидравлический усилитель ЭГУ

датчик обратной связи

электрогидравлического усилителя ДОС ЭГУ

электрогидравлический клапан ЭГК

гидроцилиндр ГЦ

1. ИСХОДНЫЕ ДАННЫЕ

1 Расчетный шарнирный момент при

Мш= 480 кгс∙м = 48 Н∙ м (p=28МПа)

Максимальные углы отклонения элерона

Максимальная скорость отклонения элерона º/c

4 Требования к динамическим характеристикам

Требования к переходным процессам (σ ≤ 10%, tср ≤ 0,2 с, nко ≤ 2)

Требования к отказобезопасности

сохранение работоспособности после одного электрического отказа

Примечание - привод должен обеспечивать функциональные характеристики при следующем уровне рабочего давления в гидросистемах самолета:

рн ном = 28 МПа

1.1 Назначение область применения

Электрогидравлический рулевой привод РПД-28 предназначен для управления элеронами самолета по сигналам комплексной системы управления (КСУ). Основное назначение рулевого привода РПД-28 - перемещения элерона как органа управления с заданными скоростями (º/c ) при Мш=0 и удержание в заданном положении элерона () при действии максимального эксплуатационного шарнирного момента  =48 Н∙м. В соответствии с конструктивной компановкой привода на самолете, выбираем плечо подсоединение выходного звена привода к рулевой поверхности: l = 80 мм. Динамические характеристики, которые должны обеспечивать привод при его работе с КСУ должны быть на уровне требований предъявленных к приводу РПД-8В объекта "С-37".На основании анализа исходных данных был разработан комплекс технических требований, который был принят за основу при разработке дипломного проекта. Требование к основным техническим характеристикам привода приведены в разделе 1.2.

1.2 Требование к техническим характеристикам

Требования по назначению.

Таблица 1.1

Наименование

Значение

1. Полный ход выходного звена привода, мм 2. Рабочий ход выходного звена, мм:  в нормальных условиях при выпуске с завода-изготовителя в условиях, отличных от нормальных, и в процессе эксплуатации 3. Максимальное усилие, развиваемое на выходном звене привода при скорости, равной нулю, кгс при давлении нагнетания (28+0,5) МПа, [(280+5) кгс/см2] 4. Скорость выходного звена без нагрузки при подаче на вход усилителя внутреннего контура (контур ЭГУ) управляющего сигнала, соответствующего максимальной скорости выходного звена, мм/с 5 Порог чувствительности, % от максимального значения входного сигнала, не более 6 Амплитудно-фазочастотная характеристика РП

 62±1,5 ±(27,5±1) ±(27,5±2,5) 6000+800-1500 75±15  0,5% от Uвх max  см. рис.1.1.


Примечание - Характеристики, приведенные в п.1.3.1, обеспечиваются при следующих условиях:

а) температура окружающей среды Тос=(25±10)°С;

б) температура рабочей жидкости Тр.ж.=+(35±10)°С;

в) давление рабочей жидкости в линии нагнетания (280±7) кгс/см2;

г) давление рабочей жидкости в линии слива (5±2) кгс/см2

д) нагрузка на выходном звене отсутствует.

Рисунок 1.1 - Требования по АФЧХ для рулевого привода РПД-28

Привод должен сохранять работоспособность после одного отказа в электрической части;

Максимальное импульсное перемещение при одном отказе в электрической части, мм, не более 5;

При отказах, приводящих к потере функционирования, привод должен обеспечивать режим демпфирования (скорость просадки выходного звена при нагрузке R=3000кгс - V пр = 10 ÷ 40 мм/с).

Требования по надежности

Требования по надежности приведены в таблице 1.2.

Таблица 1.2

№ п/п

Наименование показателя, единица измерения

Значение показателя

1

Средний налет на отказ, Тно, час полета, не менее

105

2

Средняя наработка на отказ и повреждение (неисправность), Тс, час, не менее

10000

3

Ресурс, час полета:  назначенный, Трн  до первого ремонта, Трн1  - межремонтный, Трм

6000 1500 1500

4

Срок службы, лет, не менее

 25


Критерии отказа

потеря функционирования привода в соответствии с п.1.3.2.

Требования по эксплуатации, хранению, удобству технического обслуживания и ремонта.

Рабочая жидкость 7-50-С3 ГОСТ 20734-75;

Давление рабочей жидкости в напорной гидролинии на входе в РП, МПа (кгс/см2)

номинальное давление по ОСТ 100095-73 28,0+1,5-1 (280+15-10);

рабочий диапазон изменения давления 25,5…29,5 (255…295);

полный диапазон изменения давления 6…32,0 (60…320).

Давление рабочей жидкости в сливной гидролинии на выходе из РП, МПа (кгс/см2):

номинальное 0,6 (6),

рабочий диапазон изменения давления 0,4…0,7 (4…7),

полный диапазон изменения давления 0,1…0,9 (1…9).

Диапазон изменения температуры рабочей жидкости, °С

рабочий минус 10…+100

полный минус 60…+125.

Допускается повышение температуры рабочей жидкости до +140-5 - 1 раз за 100 часов натурной работы в течение 5 мин.

Чистота рабочей жидкости на входе РП согласно

ОСТ 1 00160-75. Метод анализа чистоты рабочей жидкости - по ОСТ 1 41144-80. Чистота рабочей жидкости обеспечивается установкой фильтра с номинальной тонкостью фильтрации 5 мкм в напорной гидролинии гидросистем объекта.

Класс чистоты рабочей жидкости в гидросистеме объекта по ГОСТ 17216-01 не грубее 8-го.

Максимальная продолжительность работы - не более 12 часов.

Конструктивные требования

Электрогидравлический рулевой привод представляет собой рулевой агрегат раздельного исполнения, конструкция которого должна соответствовать согласованным принципиальным гидравлической и электрической схемам.

Габаритные и установочные размеры РП должны соответствовать согласованным габаритным и установочным чертежам.

Подвод рабочей жидкости к РП должен осуществляться гибкими трубопроводами или шлангами.

Масса РП - не более 15 кг.

1.3 Описание и обоснование выбранных схемотехнических решений и конструкций

Принципиальная гидравлическая схема, конструкция и принцип действия РП.

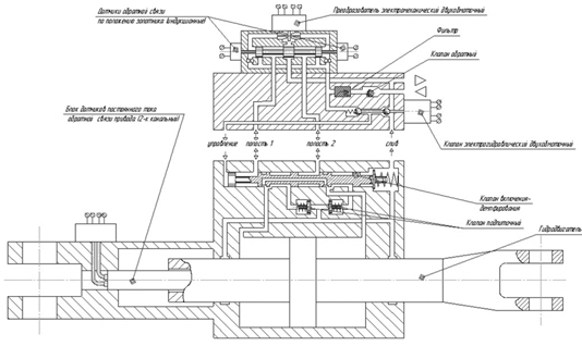
Рулевой привод выполнен по схеме РПД-000ГЗ (см. рисунок 1.2).

Конструктивно РПД-28 состоит из распределительного блока и гидродвигателя. РП работает от одной ГС.

Распределительный блок содержит:

а) двухканальный электрогидравлический усилитель мощности, включающий в себя:

двухобмоточный электромеханический преобразователь с двумя независимыми обмотками управления и гидроусилитель типа «сопло-заслонка» в первом каскаде усиления;

дросселирующий гидрораспределитель во втором каскаде усиления;

два индукционных датчика, формирующих в электронную часть сигнал обратной связи, пропорциональный перемещению золотника гидрораспределителя;

б) двухобмоточный электрогидравлический клапан;

в) фильтр, предохраняющий РП от загрязнений при монтаже трубопроводов гидросистемы;

г) обратный клапан на входе в привод;

Гидродвигатель содержит:

а) гидродвигатель - однокамерный гидроцилиндр с компенсационным штоком;

б) датчик, формирующий в электронную часть привода сигнал обратной связи, пропорциональный перемещению выходного звена и представляющий собой двухканальный потенциометр линейного типа, состоящий из двух резистивных элементов ЭР1-1М-1. Выходные цепи и цепи питания датчиков выведены поканально на соответствующие вилки электросоединителей.

в) два обратных клапана, обеспечивающих подпитку камер гидродвигателя в режиме демпфирования.

г) клапан включения-демпфирования, обеспечивающий:

подключение рабочих полостей камеры гидродвигателя к полостям ЭГУ по гидрокоманде от электрогидравлического клапана;

режим демпфирования при выключении электрогидравлического клапана или отказе гидросистемы;

Рисунок 1.2 - Принципиальна гидравлическая схема привода РПД-28

Готовность привода к работе определяется подачей электропитания, а затем гидропитания элементов привода.

Напряжение питания от электронной части привода подается одновременно на ДОС ЭГУ, ЭГК и блок ДОС РП.

РП работает следующим образом:

рабочая жидкость из линии напора гидросистемы объекта через обратный клапан и фильтр поступает в электрогидравлический усилитель (ЭГУ) через ЭГК в полость управления клапана включения-демпфирования, золотник которого подключает ЭГУ к рабочим полостям гидроцилиндра;

При подаче в электромеханический преобразователь (ПЭМ) сигнала управления якорь ПЭМ и заслонка отклоняются на величину, пропорциональную сигналу. Отклонение заслонки приводит к изменению расхода через сопло и, соответственно, перепада давления под торцами золотника, золотник распределителя смещается от нейтрального положения в сторону, зависящую от полярности сигнала. На выходе ЭГУ появляются:

расход рабочей жидкости, поступающий в соответствующую полость камеры гидродвигателя;

сигналы обратной связи с датчиков ЭГУ, поступающие в электронную часть привода для компенсации сигналов управления на входе внутреннего контура.

Перемещаясь под действием перепада давлений, поршень гидродвигателя перемещает шток датчика обратной связи РП, который формирует в электронную часть привода два сигнала ОС, пропорциональных перемещению поршня, для компенсации входных сигналов из КСУ.

Под воздействием уменьшающихся сигналов управления, поступающих в преобразователи, золотник ЭГУ занимает нейтральное положение, перемещение поршня гидродвигателя прекращается.

При одном отказе в электрической части распределительного блока характер работы привода не изменяется, технические характеристики сохраняются. При втором отказе снимается электропитание с ЭГК. Перемещаясь под действием собственной пружины золотник клапана включения-демпфирования отключает полости обеих камер гидродвигателя от ЭГУ, соединяя их между собой через дроссель, что позволяет выходному звену привода перемещаться под действием внешней нагрузки с заданной скоростью (режим демпфирования).

Обоснование выбранной конструкции

Выбор принципиальной схемы.

По материалам отечественной и зарубежной печати прослеживаются следующие направления развития техники магистральных следящих гидроприводов:

а) дальнейшее совершенствование статических и динамических характеристик,

б) повышение надежности рулевых агрегатов управления до уровня, не уступающего надежности планера,

в) снижение энергопотребления гидроприводов,

г) разработка новых концепций гидроприводов (привод с минимальным числом каскадов усиления),

д) внедрение микропроцессоров в бортовых системах и следящих гидроприводах.

Необходимость разработки рулевых систем летательных аппаратов пятого поколения ставит перед проектировщиками рулевых приводов комплекс сложнейших научных, конструкторских и технологических проблем. Современные рулевые приводы должны:

а) отвечать жестким требованиям по надежности и отказобезопасности, обеспечивая рациональный уровень резервирования и высокую степень контролепригодности,

б) обладать высокой разрешающей способностью для получения требуемых амплитудно- и фазочастотных характеристик (АФЧХ) при малых сигналах, обеспечивающих устойчивость самолета « в малом»,

в) иметь высокое быстродействие при значительных инерционных, слабо демпфированных нагрузках.

В последних разработках электрогидравлических рулевых приводов, отвечающих вышеуказанным требованиям, применяются схемы двухконтурных приводов с двумя или тремя каскадами усиления.

Двухконтурная схема привода позволяет улучшить динамику привода, повысить контролепригодность привода в связи с использованием датчиков внутреннего контура (контура РМ или ЭГУ) для контроля каждого из каналов внутреннего контура, позволяет отделить отказы внутреннего контура от отказов внешнего контура, что увеличивает число «поглощаемых отказов».

Трехкаскадная схема находит применение в приводах с максимальным расходом свыше 30…40 л/мин или в тех случаях, когда после отказа одной гидросистемы не допускается снижение развиваемого усилия.

Применение трехкаскадной схемы привода с ЭГУ на базе усилителя «сопло-заслонка» для управления РП с расходами менее 30 л/мин нецелесообразно из-за увеличенных габаритов, массы и неоправданной сложности.

Использование ЭГУ с непосредственным управлением от линейного электродвигателя вместо ЭГУ с усилителем «сопло-заслонка» не дает существенных преимуществ по отношению к приводу с использованием ЭГУ «сопло-заслонка», поэтому выбираем в качестве основного варианта гидрораспределитель типа «сопло-заслонка» с двумя обмотками управления, каждая из которых подключена в соответствующие каналы ИСУ.

Двухконтурная двухкаскадная схема привода с ЭГУ с усилителем «сопло-заслонка» для проектируемого привода (расход @ 8 л/мин.) обеспечивает наименьшие габариты из рассматриваемых вариантов.

Для обеспечения режима демпфирования в схему введены клапан включения-демпфирования, управляемый ЭГК и подпиточные обратные клапаны, подключаемые к гидроцилиндру в режиме демпфирования, что позволяет обеспечить стабильность характеристик демпфирования в течение длительного времени.

Данные сравнения основных характеристик привода с характеристиками аналогов.

Сравнение проводится по основным характеристикам назначения, чувствительности, динамике, весовой эффективности и показателям надежности и безотказности.

За аналог принимаем электрогидравлический рулевой привод РПД-8В, предназначенный для работы в системе дистанционного управления элеронами самолета "С-37" (разработка ОАО «ПМЗ Восход»).

Рулевой привод РПД-8В - двухканальный с двухкамерным гидродвигателем с блоком датчиков обратной связи по положению выходного звена с двумя сдвоенными потенциометрами постоянного тока. Управление - от двух электрогидравлических усилителей мощности с обратной связью по положению золотника. Привод обеспечивает режим демпфирования при полном отказе электрогидравлических каналов или потере гидропитания от обеих гидросистем.

Сравнительные характеристики приводов приведены в таблице 1.3.

Таблица 1.3

Характеристика

РПД-28

РПД-8В

Усилие, кгс а) при давлении 280 кгс/см2

6000

4100´2

Рабочий ход, мм

±27,5

±35

Скорость, мм/с

60

200

Масса, кг

15

25,5

Удельная работа, кгс× м/кг

27,5

11,25

Зона нечувствительности,  мА не более

1

 1

Средний налет на отказ, час по ТЗ расчетный

105 10,9×106

 106  4,8×106

Количество допускаемых отказов

1

 2


На основании анализа характеристик можно сделать вывод, что весовая эффективность (удельная работа) проектируемого привода существенно превышает весовую эффективность аналога, что связано в первую очередь с назначением более жестких требований по безотказности привода - аналога и условиям размещения (компоновки) привода в конструкции крыла самолета. Существенное преимущество привода РПД-28 с точки зрения его компоновки (размещения на самолете) - это в отличие от привода РПД-8В непосредственное соединение выходного звена привода с рулевой поверхностью, что существенно повышает запасы устойчивости упругой системы “ рулевой привод - элерон” за счет исключения механической проводки, как это имеет место при установки привода РПД-8В (привод РПД-8В размещается вдоль лонжерона крыла и соединяет с элероном через промежуточную качалку и силовую тягу)

Выбор конструктивной схемы.

Традиционно наиболее компактной, удобной в производстве, испытаниях и обслуживании является моноблочная компоновка привода, представляющая собой гидродвигатель с установленным на нем распределительным блоком.

Однако привод такой компоновки при установке в тонкое крыло объекта выступает за профиль крыла не только частью цилиндра (на высоту до 45мм), но и распределительным блоком с размером вдоль размаха крыла до 220мм (на высоту @ 30мм).

В таком случае целесообразно принять раздельную компоновку привода, где за пределы профиля крыла выступает только гидроцилиндр.

Клапан включения - демпфирования, обеспечивающий режим демпфирования, располагается в блоке гидроцилиндра.

На рисунках 1.3, 1.4 представлены чертежи габаритный, общего вида привода РПД-28.

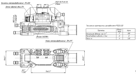
Рисунок 1.3 - Габаритный чертеж распределителя привода РПД-28

Рисунок 1.4 - Габаритный чертеж гидродвигателя привода РПД-28

Рисунок 1.5 - Установка в крыле объекта гидродвигателя привода РПД-28

Рисунок 1.6 - Чертеж общего вида распределителя привода РПД-28

Рисунок 1.7 - Чертеж общего вида гидродвигателя привода РПД-28

2. СПЕЦИАЛЬНАЯ ЧАСТЬ

.1 Расчеты статических характеристик привода

Выбор основных параметров РП.

Выбор диаметров цилиндра и штока

Исходные данные:

Давление нагнетания рн= 280+5 кгс/см2

Давление слива рсл= 0 кгс/см2

Максимальное усилие на выходном звене при давлении 280+5кгс/см2 R = (6000+800-1500) кгс

Схема гидродвигателя - однокамерный ГЦ с компенсационным штоком. Питание ГЦ - от одной гидросистемы.

Расчет.

Потребная эффективная площадь поршня определяется по формуле:

, где (1)

Кт= 0,975 - коэффициент, учитывающий трение поршня.

Среднее значение потребной эффективной площади поршня, исходя из средних значений усилия, давления и коэффициента Кт:

 (2)

Выбираем диаметр штока , исходя из условия обеспечения прочности при расположении ДОС РП внутри штока.

Диаметр цилиндра определяется по формуле:


Принимаем диаметр цилиндра равным:

,

тогда эффективная площадь поршня:


Расчет максимального развиваемого усилия.

Исходные данные:

Давление нагнетания рн= 280+5 кгс/см2

Давление слива рсл= (5±2) кгс/см2

Диаметр цилиндра Дц= 62мм

Диаметр штока dшт=32мм

Расчет.

 - расчетная формула.

Принимаем Кт=0,95…1.

Нижнее и верхнее значения максимального усилия на выходном звене при давлении 280+5кгс/см2:

 или= . Принимаем R

Таким образом, гидроцилиндр с диаметром цилиндра Дц=62 мм и диаметром штока dшт=32 мм при коэффициенте Кт=0,95…1 обеспечивает максимальное усилие:

 - при давлении рн =280+5 кгс/см2, что с учетом погрешности замера (@ 5%) удовлетворяет требованию ТЗ- (6000±800кгс).

Выбор электрогидравлического усилителя (ЭГУ)

Исходные данные:

Максимальная скорость выходного звена Vmax=(75±15) мм/с

Давление нагнетания рн=(280±7) кгс/см2

Давление слива рсл=(5±2) кгс/см2

Эффективная площадь поршня F=22,15см2

Расчет

Потребный расход для обеспечения заданной максимальной скорости выходного звена при давлениях рн=280 кгс/см2 и рсл=5 кгс/см2:

,

что соответствует расходу при давлениях рн=210 кгс/см2 и рсл=1 кгс/см2:

.

По расходу  выбираем электрогидравлический усилитель с электрической обратной связью из ряда ЭГУ-202, обеспечивающего расходы от 1 до 20 л/мин при давлениях рн=(210±5) кгс/см2 и рсл= (0…2) кгс/см2.

Выбор проходных сечений дросселирующих окон золотника ЭГУ:

Исходные данные:

Потребный расход ЭГУ Qп эгу = 8,69 л/мин

Давление нагнетания рн= (210±5) кгс/см2

Давление слива рсл= (0…2) кгс/см2

Расчет.

Потребная площадь проходных сечений дросселирующих окон золотника ЭГУ:

 

 - коэффициент расхода рабочей жидкости;

 - плотность рабочей жидкости 7-50С-3 при температуре рабочей жидкости Тр.ж.= +35°С;

- сумма относительных коэффициентов сопротивления каналов ЭГУ 202 (по данным ОАО «Восход»).

- сумма относительных коэффициентов сопротивления каналов корпуса.

Потребная площадь проходных сечений без учета потерь на местных сопротивлениях в каналах ЭГУ и корпуса равна 0,01108 см2, что соответствует ошибке в расчете 5%, поэтому в дальнейших расчетах потерями на местных сопротивлениях ЭГУ и корпуса пренебрегаем.

Рассмотрим вариант схемы дросселирующих окон золотника в виде прямоугольных прожигов.

По потребной площади проходных сечений дросселирующих окон золотника определяем суммарную ширину окна при ходе золотника хз=0,9мм.

При количестве окон n=2 расчетная ширина окна:

.

Принимаем параметры окна:

ширина окна ,

длина окна ,

количество окон n=2.

Расчет скоростной характеристики привода в варианте с дросселирующими окнами золотника ЭГУ в виде прямоугольных отверстий

Исходные данные:

Давление нагнетания рн=(280±7) кгс/см2

Давление слива рсл= (5±2) кгс/см2

Параметры дросселирующих окон золотника ЭГУ:

ширина окна  =0,8+0,05мм

длина окна  = (1,0±0,05) мм

количество окон n=2

перекрытия по золотнику

Эффективная площадь поршня F=22,15 см2

Расчет.

Нижний и верхний пределы скоростной характеристики определяем по формулам:


 (3)

 (4)

где хз - ход золотника в см.

Примечание - Перекрытиями по золотнику (0…-0,007мм) пренебрегаем вследствие их малости (до 1% от хз=1,0мм).

С учетом допусков на крутизну ДОС ЭГУ (±4,6%) и коэффициент передачи ФЧВ (±1%) можно с определенной степенью точности скоростную характеристику на основании (5) и (6) записать:

 (5)

 (6).

Скоростная характеристика, построенная по формулам (5) и (6), представлена на рисунке 11.

Максимальная скорость находится по формулам (5) и (6) при хз=0,9мм:

 

или

Выводы:

. Расчетное значение максимальной скорости выходного звена привода с ЭГУ по варианту схемы дросселирующих окон золотника в виде прямоугольных прожигов с учетом технологических допусков на давления, параметры дросселирующих окон золотника ЭГУ, коэффициент передачи ФЧВ в цепи обратной связи ЭГУ (±1%), крутизну выходного напряжения ДОС ЭГУ (±4,6%) и без учета потерь в блоке распределителя составило:

(72,5±8,1) мм/с, что удовлетворяет требованию ТЗ.

. Учет потерь в блоке распределителя (-5% от максимальной скорости) даст снижение максимальной скорости до величины @ (68,9±8,1) мм/с.

Рисунок 2.1

Скоростная характеристика привода, ЭГУ (учет допусков на давление, дросселир.окна, Кфчв эгу, Кдос эгу)

Таблица 2.1

хз,мм

Vв=93,5(1+0,056)*Хз

 

0

0

0

0,1

8,050432

9,8736

0,2

16,10086

19,7472

0,3

24,1513

29,6208

0,4

32,20173

39,4944

0,5

40,25216

49,368

0,6

48,30259

59,2416

0,7

56,35302

69,1152

0,8

64,40346

78,9888

0,9

64,40346

88,8624


Рисунок 2.2 - Механическая характеристика привода РПД-28

2.2 Расчет параметров датчика

Расчет выходных напряжений датчика обратной связи по выходному звену (ДОС РП)

Исходные данные:

Параметры резистивного элемента ЭР1-1-1´90 1кОм

(см. Технические условия АЖЯР.434215.016 ТУ).

ход регулирования Zрег=(90±1) мм

- нелинейность функциональной характеристики в пределах хода регулирования, не более

Выходное напряжение ДОС РП в средней точке U0 = (6±0,05) В

Напряжение питания Uпит= (12±0,05) В

Рабочий ход выходного звена у = ± (27,5±0,1) мм

Расчет.

Крутизна характеристики резистивного элемента с учетом допусков на ход регулирования и на напряжение питания.


Выходное напряжение ДОС РП на рабочем ходе выходного звена

 

С учетом допусков выходное напряжение на рабочем ходе выходного звена U27,5 запишется:


Расчет разброса рабочего хода выходного звена с учетом технологических допусков

Исходные данные:

Коэффициент усиления

связи контура РП Ку ОС РП=2,46 В/В

(согласно функциональной схеме привода)

Входной сигнал Uвх=(9±0,05) В

(Допуск обеспечивается ограничением входного сигнала)

Рабочий ход Ур=(27,5±1) мм

Расчет.

Рабочий ход выходного звена с учетом допусков:

 (7), где

 - допуск на выходное напряжение ДОС РП;

 - допуск на крутизну резистивного элемента;

 - допуск на коэффициент усиления усилителя в цепи обратной связи контура РП (приняли равным @ 1%).

 (см. п. 5.1.4)

На основании формулы (7) максимальное и минимальное значение рабочего хода выходного звена:

 или

,

что не удовлетворяет техническим требованиям (27,5±1) мм.

Выводы:

) С учетом технологических допусков, а именно:

на крутизну резистивного элемента ±0,002 В/мм (±1,5%), допуск на выходное напряжение в средней точке ±0,05 В, что соответствует ходу выходного звена 0,375мм (± 1,36%) и нелинейности характеристики выходного напряжения ДОС РП ± 0,75% от Uпит, что соответствует ходу выходного звена 0,675мм (± 2,455%);

на коэффициент усиления усилителя в цепи обратной связи контура РП ±1%;

на входной сигнал ±0,05 В (±0,55%) обеспечивается рабочий ход , что не удовлетворяет техническим требованиям, для чего необходимо ввести регулировку выходных напряжений в электронной части привода (крутизна ДОС РП и его центровка).

Расчет чувствительности

Порог чувствительности DU определяем по формуле:

 %, где

DI - зона нечувствительности электрогидравлического усилителя типа ЭГУ-202-11

DI=0,4мА, не более - при выпуске с завода,

DI = 0,8мА, не более - в условиях эксплуатации (см. ЭГУ 202-000ТУ).

К1 - коэффициент усиления усилителя в прямой цепи внешнего контура (контур РП),

К2 - коэффициент усиления усилителя в прямой цепи внутреннего контура (контур ЭГУ).

При добротности внешнего контура ДРП = 20 1/с

,

где ,

 - сигнал на входе в контур ЭГУ,

.

При добротности внутреннего контура ДЭГУ = (100…300) 1/с,

, где

 (по данным ОАО «ПМЗ Восход» для ЭГУ типа ЭГУ 202-03)

При реальных значениях зоны нечувствительности

порог чувствительности равен

или  - при выпуске с завода,

 - в эксплуатации,

что удовлетворяет техническим требованиям (не более 0,5%).

.3 Предварительный расчет массы РП

Расчет производился по компьютерным данным по предварительной компоновке привода.

Результаты предварительного расчета массы привода и основных составляющих узлов даны в таблице 2.2.

Таблица 2.2

Наименование

Кол-во

Масса одной единицы, кг

Всего, кг

Гидродвигатель   РПД20-100Л или РПД20-100П Распределитель РПД20-300 Привод РПД-20П или РПД-20Л

1 1

10,55 3,65

14,2

.4 Расчет данных для математической модели привода

Принимаем крутизну скоростной характеристики на начальном участке х1=0…0,1мм;

 

Крутизна скоростной характеристики на основном участке х2=0,2…0,6мм;

Коэффициент наклона перепадной характеристики по ходу золотника

Коэффициент скольжения по давлению

 

2.5 Расчет прочности

Исходные данные:

Расчетное давление напора = 10.5

Номинальное давление напора  = 2.8

Расчетное давление слива = 1.5

Номинальное давление слива  = 0.5

Расчетное усилие на выходном звене

Расчетное усилие принимается с коэффициентом безопасности f = 2 относительно усилия, развиваемого РП при перепаде давления 2.8

Расчетное усилие на выпуск и на уборку:

где:  = 62 мм - внутренний диаметр цилиндра,

 = 32 мм - диаметр штока поршня,= 2 - коэффициент безопасности.

Запасы прочности

Запасы прочности приведены в таблице 2.3.

Таблица 2.3 - Запасы статической прочности

Наименование детали

Вид деформации

Запас прочности

Поршень

Растяжение с изгибом

1,41

Вилка

Разрыв

3,2

Цилиндр

Разрыв

1,8


Поршень

Рисунок 2.3

Сечение А-А

Напряжение растяжения:

,

где  - расчетное усилие,

 - площадь сечения,

- наружный диаметр резьбы,

- шаг резьбы,

- внутренний диаметр,

Запас прочности в сечении А-А:


Сечение Б-Б

а) Напряжение изгиба от расчетного давления напора = 10.5


где, ,

б) Напряжение растяжения:


где  - расчетное усилие,

в) Полное напряжение:

Запас прочности:

Расчет резьбового соединения Поршень - Вилка

Усилие затяжки:


где

 - коэффициент трения по резьбе,

 - коэффициент трения по опорной поверхности гайки,

 - средний диаметр резьбы,

 - шаг резьбы,

 - средний диаметр опорной поверхности.

Напряжение затяжки на стыке вилки и поршня от усилия затяжки:

,

где  - площадь стыка.

Максимальные напряжения на стыке при действии внешней нагрузки:

,

где  - номинальное усилие на уборку,

 - расчетное усилие на уборку.

Из приведенных расчетов следует, что при действии статической нагрузки момент затяжки обеспечивает нераскрытие стыка с коэффициентами запаса

,

что соответствует принятой норме.

Вилка

Рисунок 2.4

Сечение А-А

Напряжение смятия проушины


где ,

.

Запас прочности:

.

Напряжение разрыва:

,

где - наружный радиус проушины,

- внутренний радиус проушины,

- коэффициент неравномерности распределения нагрузки.

Запас прочности:

.

Прочность резьбы MR22х1.5

Усилие, вызывающее срез витков:


где:  - диаметр резьбы,

- коэффициент полноты резьбы гайки,  - расчетная длина свинчивания,

 - коэффициент неравномерности распределения деформации по высоте гайки,

 - предел прочности материала на срез.

Запас прочности:


Сечение Б-Б

Напряжение растяжения:


где - площадь сечения.

Запас прочности:


Цилиндр

Рисунок 2.5

Прочность проушины

Напряжение смятия проушины:

,

где ,

 - площадь смятия.

Запас прочности:


Напряжение разрыва:


где - наружный радиус проушины,

- внутренний радиус проушины,

- коэффициент неравномерности распределения нагрузки.

Запас прочности:


Разрыв по образующей

Тангенциальное напряжение растяжения:

,

где = 10.5 ,

- средний диаметр цилиндра,

 - толщина стенки цилиндра.

Запас прочности:

.

Сечение Г-Г (место, где сухарь)

Напряжение растяжения:

,

где: ,

- внутренний диаметр цилиндра,

- наружный диаметр штока,

- площадь сечения Г-Г,

 - диаметры цилиндра в сечении Г-Г.

Запас прочности:


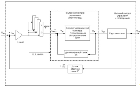
2.6 Функциональная схема управления привода, расчет динамических характеристик и математическая модель привода

Блок-схема управления и привода приведена на рис.13, где используются следующие обозначения:

 - сигнал управления на входе привода;

- сигнал позиционной обратной связи по выходному звену гидродвигателя;

- сигнал ошибки внешнего контура управления;

- сигнал управления на входе сервопривода (ЭГУ);

- сигнал позиционной обратной связи по выходному звену сервопривода ( золотника ЭГУ) ;

- сигнал ошибки внутреннего контура управления;

 - перемещение золотника ЭГУ.

Рисунок 2.6

Сервопривод, содержащий электрогидравлический усилитель мощности (ЭГУ), раздельно управляет током в обмотках ЭГУ и имеет позиционную обратную связь по датчику перемещения золотника ЭГУ. Это составляет внутренний контур управления соответствующего канала.

Внешний контур управления канала образуется датчиком позиционной обратной связи, охватывающим привод с выхода на его вход.

Для обеспечения совместной работы каналов управления привода, включая индикацию и отключение неисправного канала, используется встроенная система контроля (ВСК) Существуют различные схемы ее реализации. В соответствии со схемой на рис.15 в цепь сигнала ошибки  внешнего контура каждого канала привода включается монитор, обеспечивающий контроль входного сигнала  по приемнику “канал-модель” (для “модельного канала используется дополнительный сигнал с ДОС РП, который автономно контролируется своим монитором. Контроль работы сервопривода осуществляется адаптивной электронной моделью, выход которой подается на специальный монитор контроля внешнего контура (ЭГУ).

По условием работы привода целесообразно использовать совместную работу его каналу с раздельным подключением обмоток ЭГУ ( при этом вторая обмотка ЭГУ находится в горячем резерве Y=0. Это позволяет рассматривать характеристики привода как работу его одного канала.

В линейном приближении рассматривается схема ненагруженного привода c достаточной степенью точности описана следующей системой уравнений:

 (1)

где:  - скорости выходных звеньев гидродвигателя и сервопривода соответственно;

 - постоянная времени ЭГУ;

 - ток управления на входе ЭГУ;

 - коэффициенты усиления электронных усилителей во внешнем и внутреннем контурах привода;

 - коэффициенты передачи позиционных обратных связей во внешнем и внутреннем контурах привода соответственно;

 - коэффициенты наклона скоростных характеристик гидродвигателя привода и перемещения золотника ЭГУ (сервопривода) соответственно.

При составление уравнений принималось, что ЭГУ сервопривода в рассматриваемой области частот с достаточной степенью точности может быть представлен линейной динамической системой первого порядка с постоянной времени Тэгу. Это допущение подтверждено многочисленными результатами экспериментальных исследований. В работах показывается справедливость использования данного допущения для современных ЭГУ в полосе частот до 30Гц, также и в области малых сигналов - .

Инерционная и шарнирная нагрузки, действующие на выходное звено гидродвигателя привода в реальных условиях эксплуатации, - по результатам экспериментальных и теоретических исследований - в большинстве случаев практически не оказывается влияние на динамические характеристики привода в области частот управления (f ≤ 2…3 Гц). Влияние этих нагрузок в дальнейшем пренебрегается без снижения достоверности получаемых результатов.

Преобразуя систему уравнений (1) по Лапласу при нулевых начальных условиях, приведя предварительно ее к единичным контурам привода, получим передаточную функцию линейной модели привода в следующем виде:

 (2)

где:  - расчетные значения добротностей внешнего и внутреннего контуров привода соответственно, определяемые по выражениям:

;

;

Структурная динамическая схема привода, составленная на основе уравнений (1) и соответствующая передаточной функции (2), показана на рис. 16, где вместо  и введены  и соответственно, полученные при приведении к единичным обратным связям по следующим формулам:

 ;

В соответствии с выражениям (2), характеристическое уравнение замкнутого контура привода представим в следующем виде:

 (3)

где : ; ; ;

Используя критерий Гурвица

; ;;; ,

Получим границу устойчивости линейной модели привода, которая определяется величиной критической добротности:

 (4)

При этом критическая частота определяется по формуле:

 (5)

С уменьшением  критическая добротность  возрастает и при  .Значения постоянной времени ЭГУ обычно находится в пределах =0,005 ÷ 0,01с.

Расчетные АФЧХ ненагруженного привода, полученные по передаточной функции (2) в полосе частот до 15÷20 Гц, охватывающей низший тон колебания органа управления самолета, достаточно точно согласуются с экспериментальными результатами, снятыми в той области характеристик привода, которую можно считать линейной -АФЧХ не зависит от амплитуды привода, которую можно считать линейной - АФЧХ не зависят от амплитуды входного сигнала .

Рассмотрим основные особенности динамических характеристик привода в области малых величин входного сигнала при наличии нелинейностей.

Нелинейные искажения АФЧХ привода в области малых сигналов обусловлены, в основном, нелинейностями скоростных характеристик гидродвигателя и сервопривода, а также люфтами в механической передаче сервопривода и узлах соединения датчика обратной связи гидродвигателя с его выходным звеном. В работе показывается, что в области малых входных сигналов, за исключением околонулевых ее значений, экспериментальныx АФЧХ привода c достаточной степенью точности согласуется с расчетным, полученными на основе метода гармонической линеаризации зон нечувствительности скоростных характеристик гидродвигателя сервопривода. При этом в большинстве случаев эквивалентная передаточная функция привода с учетом коэффициентом гармонической линеаризации имеет тот же вид, что и передаточная функция (2), где вместо добротностей  и , рассчитанных для линейной области АФЧХ привода, используется эквивалентные значения добротностей  и (), зависящие как от амплитуды входного сигнала, так и от частоты колебаний .

Структурная динамическая схема привода с зонами нечувствительности скоростных характеристик гидродвигателя и сервопривода показана на рис 16.

Заметим, что, в рамках такой нелинейной структурной динамической схемы привода, если привод устойчив в линейной области, то он остается устойчивым и в нелинейной области при малых , так как в этом случае значение его критической добротности , определяемое формулой (4) остается неизменным.

Рисунок 2.7

Рисунок 2.8 - Схема привода РПД-28 с подсистемой нелинейной характеристики

Скоростная характеристика привода РПД-28 представлена на рисунке 2.9.

Рисунок 2.9

В соответствии с вышеизложенным была разработана функциональная схема работы типового канала управляющего привода, которая представлена на рис 2.8. Здесь показаны все элементы для одного работающего канала привода и ВСК (встроенная система контроля) сервопривода (ЭГУ), включающей адаптивную электронную модель с монитором контроля (отключение неисправного канала производится при расхождении выхода модели и сигнала обратной связи золотника ЭГУ за пределы порога на время более 0,05 с (определяется временной задержкой ВСК). При этом отличаются обмотка управления ЭГУ и снимается сигнал с ЭКГ. После этого происходит автоматическое включение второго канала привода (автоматически включается в работу вторая обмотка ЭГУ)

Ниже представлены материалы подтверждающие работоспособность привода РПД-28.

Рисунок 2.10 - Нагрузочная характеристика привода РПД-20 “внутрь”, РН=280 кгс/см2.

Переходный процесс

При входном сигнале соответствующему 1,63В

Рисунок 2.11 - Переходный процесс

При входном сигнале соответствующему -1,63В

Рисунок 2.12

Переходный процесс

При входном сигнале соответствующему 3,3В

Рисунок 2.13

Переходный процесс

При входном сигнале соответствующему -3,3В

Рисунок 2.14

Переходный процесс.

При входном сигнале соответствующему 5В

Рисунок 2.15

Переходный процесс.

При входном сигнале соответствующему -5В

Рисунок 2.16

3. ТЕХНОЛОГИЧЕСКАЯ ЧАСТЬ

3.1 Методика автономных проверок основных характеристик привода

Данные методики основаны на методиках, используемых на ОАО «ПМЗ Восход»

Подготовительные работы:

Установить РП на загрузочной устройство. Штуцера нагнетания и слива РП соединить шлангами с соответствующими штуцерами стенда.

В соответствии со схемой, приведенной на рис 3.1, присоединить РП к контрольно проверочной аппаратуре (КПА), подвести к КРА электропитание и подготовить к работе измерительный приборы.

Рисунок 3.1

Общая схема подключения контрольно-проверочной аппаратуры к рулевому приводу

Проверка скоростной характеристики выходного звена

Произвести подготовительные работы, при этом подключение КПА и РП в соответствии с рис 3.2.

Рисунок 3.2 - Подключения частотомера или секундомера к формирователю КП-643

Схема подключения КПА для измерения скорости выходного звена

Замкнуть контур ЭГУ. Контур РП разомкнут. Включить гидропитание. Установить напряжение питание ДОС ЭГУ первого канала (12 ± 0,1) В с помощью вольтметра универсального цифрового (В7-40) или другого прибора для измерения действующих значений напряжений прямоугольной формы, обеспечивающего погрешность измерения не более 0,08 В.

Включить обмотку ЭГК первого канала, обмотка ЭГК второго канала выключена. При отсутствии сигнала управления ЭГУ, отрегулировать центровкой усилителя ЭГУ первого канала среднее положение золотника. Отрегулировать соответствующий максимальной скорости выходного звена сигнал управления (4 ± 0,04) В на входе усилителя контура ЭГУ первого канала с помощью вольтметра В7-40 или другому прибору для измерения напряжений постоянного тока обеспечивающему погрешность измерения не более 7,2 мВ. Сделать 2-3 перекладки выходного звена.

Проверить максимальную скорость выходного звена на первом канале с помощью мерной базы следующем образом:

а) произвести замер времени прохождения выходным звеном контрольного участка пути длиной 30 мм при подаче сигнала управления (4 ± 0,04) В на вход усилителя и контура ЭГУ, соответствующе движению выходного звена «внутрь» и «наружу»;

б) определить максимальную скорость выходного звена при движении выходного звена «внутрь» и «наружу» по формуле:


где L - длина контрольного участка пути, мм,- время прохождения выходным звеном контрольного участка, с.

Рекомендуется использовать устройство для измерения скорости КП-73 А с мерной базой 30 мм, расположенной приблизительно симметрично относительно среднего положения выходного звена, формирователь измерительного импульса КП- 643 и электронный секундомер СТЦ-1 (СТЦ-2) или частотомер электронно-счетный Ф 5137, или аналогичный.

Максимальная скорость выходного звена должна быть (60 ± 15) мм/c.

Проверка разности максимальных скоростей

Разность максимальных скоростей определяется по формуле:

где  - наибольшая из двух замеренных по пункту 3.1.2.1 максимальных скоростей выходного звена при движении «наружу» и «внутрь»,

 - наименьшая из двух замеренных по пункту 3.1.2.1 максимальных скоростей выходного звена при движении «наружу» и «внутрь».

Разность максимальных скоростей должна быть не более 20%.

Проверка нелинейности скоростной характеристики выходного звена

При настройке и по методике в соответствии с пунктом 3.1.2.1, определить поканально скорость выходного звена при подаче на входы усилителей контуров ЭГУ управляющих сигналов 0,5; 1 ;1,5 ; 2 ; 3 ;4 В, соответствующих движению выходного звена «наружу» и «внутрь».

По полученным результатам построить скоростную характеристику РП и определить нелинейность скоростной характеристику РП и определить нелинейность скоростной характеристики в диапазоне входных управляющих сигналов (0,8-3,2) В, что соответствует диапазону скоростей от 20% до 80% от максимальной скорости (см рисунок 3.3)

Рисунок 3.3

Скоростная характеристика

Нелинейность скоростной характеристики определять по формулам:


где - максимальные отклонения скоростной характеристики от прямой, проведенной из точки А так, чтобы наилучшим образом аппроксимировать участок скоростной характеристики в диапазоне входных управляющих сигналов (0,8-3,2) В при движении выходного звена «наружу» и «внутрь».

 - скорости выходного звена, при движении выходного звена «наружу» и «внутрь» при сигнале управления 3,2 В.

Нелинейность скоростной характеристики выходного звена в диапазоне от 20% до 80% максимальной скорости выходного звена в процентном отношении от максимальной скорости должна быть не более 15%.

Проверка полного хода выходного звена

Произвести подготовительные работы согласно пункту 3.1.1.

Проверку производить в разомкнутых контурах ЭГУ и РП. Включить гидропитание. Включить ЭГК одного из каналов. Током 10(1) мА в обмотку управления того же канала переместить выходное звена в одно из крайних положений. С помощью измерительного инструмента с погрешностью измерения не более 0,1 мм отметить положение выходного звена. Переместить выходное звено в другое крайнее положение и вновь отметить положение выходного звена.

По разности показаний измерительного инструмента определить полный ход выходного звена.

Полный ход выходного звена от упора до упора должен быть 62±1,5 мм.

Проверка смещения нуля и зоны нечувствительности

Проверку производить в разомкнутых контурах ЭГУ и РП. Включить гидропитание. Включить обмотку ЭКГ первого канала, обмотку ЭГК второго канала выключена. Током 10(1) мА, подаваемым в обмотку управления первого канала, сделать две-три перекладки выходного звена.

Током, подаваемым в обмотку управления первого канала, установить выходное звено в неподвижное состояние не на упорах. Плавно изменяя ток в обмотке управления, определить токи трогания


где  - токи трогания с учетом знака, мА.

Токи трогания определять с помощью вольтметра универсального цифрового (В7-40) или другому прибору, обеспечивающему погрешность измерения не более 0,015 мА.

Аналогичным образом определить зону нечувствительности канала 2.

Смещение нуля определить как абсолютное значение полусуммы токов трогания


где  - токи трогания с учетом знака, мА.

Зона нечувствительности по каждому канала (по каждой обмотке ЭГУ) должна быть не более 0,8 мА.

Смещение нуля для каждого канала (по каждой обмотке ЭГУ) должно быть не более 6 мА.

Для определения характеристик привода при воздействии внешней нагрузки использовалась нагрузочная испытательная машина НИМ.

Установка НИМвключает в себя:

стойку нагружения;

стойку управления и автоматики;

стойку гидропитания.

На подвижной траверсе стойки нагружения установлен силовозбудитель на усилие до 25 тс.

На рисунке 3.4 представлена стойка нагружения с установленным на ней рулевым приводом.

Рисунок 3.4 - Стойка управления

Стойка гидропитания подготавливает рабочую жидкость для НИМ. В стойке установлены два фильтра грубой очистки и два фильтра тонкой очистки общим объемом 200 л. Фотография стойки гидропитания представлена на Рисунке 3.

НИМ имеет следующие технические характеристики:

развиваемое усилие до 25 тс;

ход штока ± 300 мм;

скорость перемещения штока 310 мм×с-1.

Воспроизведение усилия по частоте до 10 Гц - практически без ошибки. На частоте 10 Гц ошибка составляет ~ 10 кГ/мм×с-1.

На штоке силовозбудителя установлен датчик силы с тремя электрическими мостами, в плечи которых включены тензорезисторы. Сигналы с двух тензомостов поступают на усилители аппаратуры на несущей частоте (АНЧ). Третий тензомост является запасным.

Один из сигналов системы управления поступает на три входные электрогидравлические усилителя, соединенные параллельно, другой сигнал поступает на входы трех электрогидравлических усилителей, установленных в гидравлической обратной связи силовозбудителя и соединенных параллельно.

На данном этапе работы аналоговая система управления заменяется на цифровую, для этого на стенде зала 4С НИО-15 собран макет цифровой системы управления силовозбудителем без нарушения основных связей. На структурной схеме, представленной на Рисунке 4, показаны два варианта системы управления НИМ - аналоговый и цифровой. Макет цифровой системы показана на рисунке 3.5.

Рисунок 3.5

Рисунок 3.6

Электрическая схема подключения аналоговой части системы управления к цифровой представлена на Рисунке 6. Аналоговые источники сигналов подключены через платы АЦП ( L-264 ) к персональному компьютеру (ПК) и через платы ЦАП ( L-1208 ) фирмы Л-Кард к усилителям мощности.

Макет включает в себя ПК Pentium -III с тактовой частотой 1000 МГц, 12-ти разрядные аналого-цифровые преобразователи (АЦП) L-264 с тактовой частотой 400 кГц и 12-ти разрядные 8-канальные цифро-аналоговые преобразователи (ЦАП) L-1208. Фотографии плат показаны на Рисунке 7.

Были подключены платы АЦП-ЦАП к ПК и создана программа для работы макета цифровой системы управления НИМ.

Преимущество такой схемы состоит в том, что с помощью ПК можно производить различные математические операции с цифровыми сигналами без перепайки и электрической настройки операционных аналоговых усилителей

Тестирование прохождения сигналов через тракты АЦП-ПК-ЦАП осуществляется с помощью измерительно-вычислительного комплекса (ИВК) разработки НИО-15.

На Рисунке 12 представлены ЛАФЧХ трактов АЦП-ПК-ЦАП при входных сигналах Uвх=0.1 В - 5 В.

Рисунок 3.7

3.2 Стендовые испытания в части управления элеронами при действии внешней нагрузки и уровней давления в гидросистеме РН =28 МПа

Перед проведением испытаний рулевого привода РПД-28 было уточнено программное обеспечение модульного комплекса управления (МКУ), реализующего алгоритмы системы в части управления элероном для обеспечения проверки заданных в ТЗ параметров привода и приведения ПО в соответствие с уточненными алгоритмами управления. Внешний вид пульта МКУ приведен на Рисунке 3.8.

Рисунок 3.8 - Внешний вид цифрового пульта МКУ управления приводом РПД-28

Нагружение внешнего штока привода осуществлялось системой нагружения стенда НИМ ЦАГИ в полосе частот f=0,1÷30 Гц и воспроизводимых усилий до 2 тс.

Внешний вид РПД-28, установленного на силовозбудителе стенда представлен на Рисунке 3.9.

Рисунок 3.9 - Внешний вид РПД-28, установленного на силовозбудителе НИМ

Результаты автономных испытаний:

Статическая характеристика привода

Статическая характеристика привода снималась при подаче сигнала управления, соответствующего перемещению выходного звена на ход ±27,5мм.

Характеристики позиционирования выходного звена носят практически линейный характер. Во всем диапазоне управляющих сигналов. Нелинейность статической характеристики не превышает 1,04%.

Чувствительность привода

Чувствительность привода оценивалась при подаче входного сигнала 0,2% от максимального управляющего сигнала (0,055мм - по перемещению выходного звена).

Результаты испытаний показали, что чувствительность привода оценивается величиной не грубее 0,2% от максимального управляющего сигнала, что соответствует требованиям ТЗ на разработку.

Скоростная характеристика привода. Максимальная скорость по выходному звену привода

Скоростная характеристика привода - зависимость скорости выходного звена гидродвигателя (UРП) от перемещения золотника ЭГУ - была получена в диапазоне перемещения золотника |хзол| ≤ ±0,8мм (|UвхЭГУ| ≤ ±4В) и давлении нагнетания РН=280кг/см2.

Анализ характеристик VРП=f(хзол) показывает:

В области малой чувствительности привода нелинейность типа «зона нечувствительности» по скорости выходного звена отсутствует, а сама зависимость VРП=f(хзол) в этой зоне аппроксимируется линейной с коэффициентом наклона КМV0≈35с-1 с шириной полузоны |х0| ≤0,063 мм.

При увеличении перемещения золотника |хзол|>|х0| коэффициент наклона скоростной характеристики стремится к своей максимальной величине КVХ≈166 с-1.

Коэффициенты наклона КVХ0 и КVХ определяют изменение эквивалентной добротности внешнего контура привода, равной DРП=(5…20) 1/с, а их соотношение hРП= КVХ0/ КVХ≈0,21 определяет максимальную нелинейность скоростной характеристики привода.

Максимальная скорость выходного звена без нагрузки составляет 58,0мм/с - на уборку и 71,5 мм/с - на выпуск, что соответствует требованиям ТЗ на разработку (по ТЗ 60±15 мм/с).

Максимальная скорость привода при давлении нагнетания 280 кгс/см2 составляет на выпуск - 82,5 мм/с, на уборку - 61,5 мм/с.

Максимальное усилие, развиваемое выходным звеном и механическая характеристика привода

В процессе испытаний были сняты характеристики скорости выходного звена привода в зависимости от входного сигнала, подаваемого во внутренний контур привода, и от нагрузки на выходном звене при давлении нагнетания РН=280 кг/см2. По результатам замеров были построены скоростные характеристики привода, которые представлены на Рисунке 5.7, и механическая характеристика, которая представлена на Рисунке 3.10.

Рисунок 3.10 - Скоростная характеристика привода РПД-28 PН=280 кгс/см2

Рисунок 3.11 - Нагрузочная характеристика привода РПД-28 “наружу”, РН=280 кгс/см2

Значения максимальных скоростей привода от нагрузки при давлениях РН=280 кг/см2 представлены в Таблице 3.1.

Таблица 3.1

Нагрузка на выходном звене, кгс РН, кгс/см2

Максимальная скорость, мм/с


Выпуск

Уборка


280

280

2150 3225 4300

55 46,5 37,5

40 30 18

Максимальное усилие, развиваемое на выходном звене, составляет:

при давлении РН=280кгс/см2

уборка - 5000кгс

выпуск - 6000кгс;

Динамические характеристики привода. Оценка запасов устойчивости привода по внешнему контуру

Динамические характеристики привода - амплитудно-фазовые частотные характеристики (АФЧХ) определялись с помощью модульного комплекса управления МКУ. Получены семейства АФЧХ привода без нагрузки, снятые в диапазоне частот от 0,1Гц до 20Гц для амплитуд входных сигналов, соответствующих амплитудам перемещения выходного звена привода А=0,1мм; 0,5мм; 3мм; 5мм при давлении нагнетания 280кгс/см2. Анализ характеристик, представленных на рисунках 21 и 22 показывает, что на частоте 0,5Гц фазовое запаздывание для всех рассмотренных амплитуд не превышает величины (9…14) град при давлении нагнетания 280кгс/см2.

АФЧХ привода для всех рассматриваемых амплитуд входного сигнала не имеет подъема.

Наименьший запас устойчивости по амплитуде составляет ~10 при амплитуде входного сигнала (Авх) 0,1мм. С увеличением Авх запас устойчивости возрастает до 12,6 при Авх=3мм. При этом критическая частота привода уменьшается с 28Гц до 40Гц. Минимальный запас устойчивости по фазе составляет ~(75…80)град.

Логарифмические амплитудно- и фазочастотные характеристики РПД-28 для различных амплитуд управляющего сигнала при работе привода под нагрузкой FCONST=0,7; 1,2; 1,7 тс при давлении нагнетания РН=280кгс/см2 приведены на Рисунках 5.12…5.14 соответственно.

Рисунок 3.12 - АФЧХ РПД-28 (МКУ) при FCONST=0,7 тс и AВХ=0,1, 0,2, 0,5, 1, 3, 5 мм.

Рисунок 3.13 - АФЧХ РПД-28 (МКУ) при FCONST=1,2 тс и AВХ=0,1, 0,2, 0,5, 1, 3, 5 мм

Рисунок 3.14 - АФЧХ РПД-28 (МКУ) при FCONST=1,7 тс и AВХ=0,1, 0,2, 0,5, 1, 3, 5 мм.

По полученным частотным характеристикам привода при работе под нагрузкой определены изменения амплитуды (L) и фазы (φ) выходного звена. Для примера в Таблице 3.2 приведены характеристики для F=0,7тс.

Таблица 3.2

Нагрузка Авх

Параметр

Значение



L, дБ

φ,°

F=0,7тс

Изменение амплитуды L и фаза φ выходного сигнала на частоте f=1Гц Авх=0,1мм (0,4% от АMAX) Авх=0,2мм (0,8% от АMAX) Авх=0,5мм (1,8% от АMAX) Авх=1мм (3,6% от АMAX) Авх=3мм (10,9% от АMAX) Авх=5мм (18,2% от АMAX)

-0,1 0,6 -0,2 -0,3 -0,2 -0,1

-20 -25 -23 -23 -19 -17


Изменение амплитуды L и фаза φ выходного сигнала на частоте f=1Гц Авх=0,1мм (0,4% от АMAX) Авх=0,2мм (0,8% от АMAX) Авх=0,5мм (1,8% от АMAX) Авх=1мм (3,6% от АMAX) Авх=3мм (10,9% от АMAX) Авх=5мм (18,2% от АMAX)

  -16,2 -18 -10,8 -9,8 -6,5 -10,8

  -180 -190 -146 -138 -123 -136


При нагрузке Р=1,7тс изменение амплитуды выходного сигнала (ДОС РП) на частоте 1Гц не превышает 1дБ, а изменение фазы выходного сигнала составляет ~(16…29)град.

Динамические характеристики ЭГУ

Амплитудно-фазочастотные характеристики ЭГУ снимались при давлении нагнетания РН=280 кгс/см2 при авхЭГУ=(0,5…10)% в диапазоне частот f=(0,5…100)Гц. Анализ характеристик показывает, что на частоте 1Гц фазовое запаздывание ЭГУ в диапазоне авхЭГУ=0,7%; 1%; 5%; 10% находится в пределах (10…18)град.

Оценка качества функционирования привода при имитации ступенчатого и синусоидального входного сигнала

Переходные процессы снимались для различной формы (меандр, синусоидальный, треугольный) и величины управляющего сигнала, без нагрузки и с нагрузкой на выходном звене при давлении нагнетания РН=280 кгс/см2. Графиков переходных процессов представлены на рисунке 3.15.

Рисунок 3.15 - Переходный процесс привода РПД-28 (меандр, 1 Гц, 10 мм) PН=280 кгс/см2, нагрузка наружу (отставание под встречно-постоянной нагрузкой 2,1 тс и 3,15 тс).

Реализация переходных процессов на ступенчатые входные сигналы показывает, что переходные процессы имеют апериодический характер: перерегулирование отсутствует, при этом время переходного процесса выходного звена не превышает 0,3с, что является приемлемым с точки зрения обеспечения требуемых функциональных характеристик привода элерона в составе объекта «Т-50».

Динамическая жесткость

Частотные характеристики динамической жесткости привода снимали при нагружении привода силой до 2тс в диапазоне частот 0,1÷30 Гц.

График динамической жесткости приведен на Рисунок 3.16.

Рисунок 3.16 - Динамическая жесткость РПД-28

По полученным частотным характеристикам динамической жесткости привода определен ряд его параметров, которые сведены в таблицу 3.3.

Таблица 3.3

Параметр

Расчетн. значение

Эксперим. значение

Статическая жесткость, тс/мм

kM - коэффициент наклона механической характеристики в области малых смещений золотника [мм/кгс]6780



Гидравлическая жесткость, тс/мм- ход штока из среднего положения в крайнее;

EЭ- эффективный модуль упругости рабочей жидкости [кгс/см2];12,1>14



Минимальная жесткостьСMIN, тс/мм


10

Частота минимальной жесткостиfMIN, Гц


3÷10

Начальная фазаφ0, °


-17,5

Минимальная фазаφMIN, °


-60

Частота перехода, Гц5



Максимальная фазаφMAX, °


30


Экспериментальное значение статической жесткости несколько превышает расчетное значение. Это связано с неточностью определения коэффициента наклона механической характеристики kM в области малых отклонений золотника.

Гидравлическая жесткость привода практически совпадает с расчетной.

Минимальная жесткость привода СMIN=10 тс/мм больше максимального развиваемого приводом усилия FMAX=6 тс, что соответствует мнемоническому требованию, чтобы минимальная жесткость была не меньше максимального усилия привода.

До частоты перехода fПЕР=5 Гц привод работает как рулевой привод, а на больших частотах работает как демпфер, опережая по фазе входной сигнал.

Особый интерес представляют характеристики жёсткости привода, работающего в режиме демпфирования. Для перевода привода в этот режим отключался внутренний ЭГК привода, после чего определялась динамическая жесткость.

Рисунок 3.17 - Динамическая жесткость РПД-20 в режиме демпфирования

По полученным частотным характеристикам динамической жесткости привода в режиме демпфирования определен ряд его параметров, которые сведены в таблицу 3.4.

Таблица 3.4

Параметр

Теоретич. значение

Эксперим. значение

Минимальное значение жесткости , тс/мм

GЛ - линеаризованная проводимость канала перетечек0,06



Гидравлическая жесткость, тс/мм- ход штока из среднего положения в крайнее;

EЭ- эффективный модуль упругости рабочей жидкости [кгс/см2];12,15,6



Начальная фазаφД 0, °

90

90

Конечная фазаφД 0, °

0

60


В режиме демпфирования амплитудная характеристика должна выходить на уровень гидравлической жесткости СГ, но этого не происходит, т.к. в режиме демпфирования это происходит на более высоких частотах (>30 Гц).

.3 Инструкция по работе с пультом МКУ-100 в режиме управления приводом в замкнутом контуре от внешнего источника сигнала управления

Подготовка к работе

. Подключить пульт МКУ-100 жгутами ЖЦ-004 к приводу РПД-20. К разъему АЦП 1 платы №5 подключить источник сигнала управления. К разъему ЦАП 1 платы №5 подключить регистратор сигнала (если требуется). Установить нулевой сигнал управления на источнике сигнала.

. Присоединить пульт МКУ-100 к ПК жгутом USB-USB, включить пульт. После 5-10 минут прогрева пульта запустить на ПК программу RPD20SRV1.exe. В окне программы выбрать вкладку «Предварительно».

. Если необходимо изменить параметры добротности контуров ЭГУ и РП, то в панели «Изменение коэффициентов» (см. Рис. 1) выбрать номер канала управления (#1), нажать кнопку «Прочитать»(#3). В полях «К рм» и «К рп» (#2) будут выведены текущие значения добротностей. Введите в этих полях(#2) новые значения добротностей и нажмите кнопку «Записать» (#4).

Рисунок 3.18

После изменения коэффициентов управления необходимо произвести центровку привода в соответствии с п. 4.

Рисунок 3.19

. Центровка (см. Рис. 2). Убедиться в отсутствии нагрузки на выходном звене. Включить гидропитание привода и установить давление подачи 280 атм. В панели «Подготовка» нажать кнопку «Центровка»(#1), подождать пока пульт настроит центровку по датчику ОС РП.

Рисунок 3.20

. Рабочий ход. Для этого убедиться в отсутствии нагрузки на выходном звене РП, после чего в панели «Подготовка» нажать кнопку «Рабочий ход»(#2) и дождаться, пока программа настроит пульт для работы с агрегатом.

Если данный привод первый раз проверяется с пультом МКУ, необходимо произвести настройку рабочего хода!

Работа пульта МКУ в режиме замкнутого контура от внешнего источника сигнала.

. В окне программы выбрать в панели «Вывод на ЦАП с»(#1) нужный канал, с которого будет выводиться сигнал обратной связи для регистратора.

. В панели «Контур» отметить галочками каналы управления (1-й, 2-й или оба вместе) (#2), по которым будет идти управления агрегатом. Выбрать в панели «Контур управления» способ замыкания контура (мотор ПЭМ, ЭГУ или РП) (#3).

. Нажать кнопку «Замкнуть» (#4). С этого момента привод работает от внешнего источника сигнала, на ЦАП №1 пятой платы выводится сигнал обратной связи с ПЭМ, ЭГУ либо РП установленного в п.2.1 канала(#3).

. Для остановки работы нажать кнопку «Стоп» (#5). Пульт выйдет из режима работы в замкнутом контуре от внешнего источника сигнала управления.

Рисунок 3.21

. Работа в автономном режиме. В этом режиме пульт может работать без подключения к нему ПК с выполняющейся консольной программой. Для перехода пульта в автономный режим необходимо установить режим работы аналогично пп. 2.1, 2.2 (#1, #2, #3) после чего нажать кнопку «Перейти в автоматический режим» (#6).

После перевода пульта МКУ в автономный режим необходимо перезагрузить пульт путем выключения-включения питания!

Пульт перейдет в режим работы в замкнутом контуре от внешнего источника сигнала управления без запущенной на ПК консольной программы.

При запуске консольной программы на компьютере при подключенном пульте МКУ произойдет сброс автономного режима!

Переходные процессы

. Для проверки переходных процессов по РП.

Выбрать канал (#1), амплитуду в миллиметрах (#2), частоту(#3);

ЭГК включится автоматически.

При выборе переключателя «Отключать ЭГК» (#4) по завершению снятия показаний будет произведено отключение ЭГК, в ином случае ЭГК не будет отключен.

Нажмите кнопку соответствующую выбранному типу сигнала «Синус»(#5), «Меандр»(#6), «Треугольник»(#7) - будет произведен замер.

. Для проверки переходных процессов по ЭГУ.

Выбрать канал (#1), амплитуду в условных цифровых единицах (#2), частоту(#3);

ЭГК не будет включен автоматически.

Выберите тип сигнала «Синус», «Меандр», «Треугольник»(#8)

Нажмите кнопку «Контур EGU»(#9) - будет произведен замер.

. Для проверки переходных процессов по ПЭМ.

Выбрать канал (#1), амплитуду в условных цифровых единицах (#2), частоту(#3);

ЭГК не будет включен автоматически.

Выберите тип сигнала «Синус», «Меандр», «Треугольник»(#8)

Нажмите кнопку «Контур ПЭМ»(#10) - будет произведен замер.

Рисунок 3.22

Для сохранения результатов воспользуйтесь кнопками «Числовые значения»(#11) и «Копировать график» (#12).

Кнопка «Числовые значения»(#11) сохраняет в зависимости от выбранного канала (#1) столбец числовых значений сигнала отображенного на графике по оси Y.

Кнопка «Копировать график»(#12) копирует график из области просмотра в буфер обмена в совместимом формате. График затем может быть вставлен в документ MS Word, MS Excel и т.п.

Рисунок 3.23

ПЕРЕЧЕНЬ ИСПОЛЬЗУЕМОЙ ЛИТЕРАТУРЫ

1.    Н.С. Гамынин Гидравлический привод систем управления. Москва, Машиностроение, 1972 г.

2.      Т.М. Башта Машиностроительная гидравлика. Справочное пособие. Москва, Государственное научно-техническое издательство машиностроительной литературы, 1963 г.

.        Исследование новых направлений развития рулевых приводов систем управления летательных аппаратов. Отчет НИР, ПМЗ «Восход», 1989г.

.        Электрогидравлические рулевые системы изделия «701». Аванпроект ПМЗ «Восход» 1990 г.

.        Акт № Л 524.98.54 по исследованию характеристик ЭГУ РПД14-500 ПМЗ «Восход» 1998 г.

.        Рабочие жидкости для гидравлических систем самолетов. ОНТИ, 1973г.

.        Отчет «Исследование характеристик гидроцилиндра привода СПМ-6 ПМЗ «Восход» 1984 г.

.        Выполнение организационно-экономической части дипломных проектов. Учебное пособие. М., МИРЭА, 1987.

.        И.М. Разумов Сетевые графики в планировании М., 1991.

.        Лекции по курсу «менеджмент».

.        Инструкция по организации работ, охране труда и экологической безопасности при работе на ПЭВМ (ПК). Госкомпечать.

.        Типовая инструкция по охране труда для пользователей ПЭВМ. М., 2001.

.        СанПиН 2.2.2/2.4.1340-03 «Гигиенические требования к персонально-вычислительным машинам и организации работы».

.        Методические указания к дипломному проектированию «Защита от вредных производственных факторов при работе на ПЭВМ». - М. 2001.

Похожие работы на - Привод рулевой

 

Не нашли материал для своей работы?
Поможем написать уникальную работу
Без плагиата!
Без нейросетей!