Счетчики массы и объема нефтепродуктов

  • Вид работы:
    Реферат
  • Предмет:
    Информатика, ВТ, телекоммуникации
  • Язык:
    Русский
    ,
    Формат файла:
    MS Word
    408,74 Кб
  • Опубликовано:
    2012-04-30
Вы можете узнать стоимость помощи в написании студенческой работы.
Помощь в написании работы, которую точно примут!

Счетчики массы и объема нефтепродуктов

СОДЕРЖАНИЕ

Введение

Цетросоник - счетчик массы и объема нефтепродуктов

Двухкамерный весовой резервуар

Барабанный счетчик

Испытательная установка для счетчиков

Заключение

Список использованной литературы

ВВЕДЕНИЕ

Создание комплексных автоматических систем и быстродействующих вычислительных машин является важным этапом научно-технического прогресса. Использование средств автоматики и вычислительной техники позволяет автоматизировать трудоемкие процессы, экономить энергоресурсы, снижать себестоимость продукции и повышать ее качество.

В настоящее время отечественная промышленность оснащена современными средствами контроля, регулирования и сигнализации. Непрерывные технологические процессы в различных отраслях промышленности часто требуют постоянного автоматического контроля количества накопленного материала, сырья, жидкостей и газов. Контроль уровня часто имеет важное значение для безаварийной работы оборудования. Например, на водородных станциях понижение уровня подпитки электролизеров может послужить причиной серьезной аварии на тепловых электростанциях, понижение или повышение заданного уровня воды в барабане котла приводит к разрушению лопаток турбин, пережогу кипятильных труб.

Измерительные приборы и системы производства нашли широкое применение в коммерческом учете как сырых, так и очищенных нефтепродуктов на всех стадиях производственно-сбытовой цепочки: от добычи до транспортировки и распределения. Приборы и системы установлены на береговых и морских производственных объектах, перерабатывающих заводах и хранилищах, трубопроводах транспортировки сырой и очищенной нефти, а также на распределительных базах, в том числе эстакадах налива нефтепродуктов.

ЦЕНТРОСОНИК - СЧЕТЧИК МАССЫ И ОБЪЕМА НЕФТЕПРОДУКТОВ

"Центросоник" - первый в России высокоточный ультразвуковой прибор для коммерческого учета массы и объема жидкости, в том числе товарной нефти и нефтепродуктов.

Функции, выполняемые счетчиком:

· измерение расхода, объема, массы продукта;

·              индикация на ЖКИ-дисплее УВ-7 - время наработки, расхода массы, объема, плотности;

·              измерение плотности, вязкости и температуры продукта (ПЛОТ-3);

·              имеется исполнение с индикацией на ЖКИ-дисплее температуры и плотности (ПЛОТ-3).

Класс точности:

по плотности - 0.05%

по массе - 0.25%

Преимущества и особенности

· ремонтопригодность - наличие на территории России и Украины 85 сервисных центров, которые осуществят ремонт и наладку, монтаж и гарантийное обслуживание приборов;

·              Длительность эксплуатации не менее 25 лет; гарантийный срок 4 года;

·              Защита от несанкционированного доступа;

·              Передача показаний дистанционно и подключение к компьютеру.

Кроме того, счетчик отличают:

· Высокая точность измерения за счет применения новейших разработок в ультразвуковой расходометрии и последних достижений электроники

·              Возможность определения массы и/или объема любой жидкости на потоке без перенастройки прибора

·              Измерение плотности и вязкости особо точным плотномером класса 0,05%

·              Высокая коррозионная стойкость. Первичный преобразователь выполнен из нержавеющей стали и титановых сплавов

·              Отсутствие в трубопроводе движущихся частей, сужений, балок и т.п., создающих перепад давления на измерительном участке

·              Санитарное исполнение

Рисунок 1- Схема установки счетчика жидкости "ЦЕНТРОСОНИК"

Счетчик нереверсивного исполнения измеряет параметры при движении измеряемой жидкости в направлении, указанном стрелкой на корпусе ПП10. Масса и объем в реверсивном счетчике учитываются раздельно для двух направлений потока.

Имеется два режима работы счетчика:

ручной, с введением значения плотности измеряемой жидкости на основании экспресс-анализа с помощью клавиатуры и получением значений массы на этом основании;

автоматический, с подключением к вычислителю счетчика автоматического поточного плотномера ПЛОТ-3 и определением массы жидкости по текущим значениям плотности, получаемым с плотномера. В автоматическом режиме на дисплее дополнительно отображаются поступающие с плотномера плотность жидкости; температура жидкости; кинематический коэффициент вязкости жидкости. По способу передачи и документирования измерительной информации имеются два режима - местный и дистанционный. В местном режиме по запросу пользователя с наборного устройства (клавиатуры вычислителя) осуществляется вывод измерительной информации на дисплеи вычислителя. В дистанционном режиме осуществляется вывод измерительной информации к стыку RS-485 на ЭВМ.

Весовые испытательные установки отличаются от объемных тем, что вместо мерных баков для измерения количества жидкости в них применяют весы. На весах расположен резервуар, заполняемый во время опыта рабочей жидкостью. Объем резервуара выбирают, исходя из тех же соображений, что и объем мерного бака в объемных испытательных установках.

Резервуар представляет собой прямоугольный двухкамерный сосуд. Рабочая жидкость подводится в наружный щелевой короб 5 и по его стенкам стекает во внутреннюю камеру 4 спокойным пленочным потоком. Вследствие этого исключается возможность насыщения рабочей жидкости воздухом, ценообразования и выплескивания. Кроме того, большая протяженность внутренних стенок короба обеспечивает строго постоянный напор в подводящем трубопроводе 3. Подводящий трубопровод имеет разъемное соединение 2. Иногда вместо разъемных соединений применяются гибкие шланги, жесткость которых столь мала, что не сказывается на чувствительности весов 1.

Рисунок 2 - Двухкамерный весовой резервуар: 1 - чувствительные весы; 2 - разъемное соединение; 3 - подводящий трубопровод; 4 - внутренняя камера; 5 - щелевой короб

Двукратное взвешивание бака (опорожненного и заполненного рабочей жидкостью) полностью устраняет влияние налипания жидкости на стенки резервуара и на точность весовых установок. Поэтому весовые испытательные установки применяют для жидкостей любой вязкости. Однако поверка счетчиков на весовых установках более сложна, чем на объемных, так как требует точных измерений плотности и температуры рабочей жидкости для пересчетов измеренной весами массы на объемное количество протекшей через счетчики жидкости.

При правильном проектировании, изготовлении, качественной поверке и нормальной эксплуатации весовых испытательных установок их предельная погрешность может быть доведена до ±0,05%. При этом для измерения массы залитой в резервуар жидкости следует применять образцовые гидравлические весы, для измерения плотности рабочей жидкости в весовом резервуаре - образцовый денсиметр 1-го разряда с погрешностью ±0,02% и для измерения температуры жидкости в весовом резервуаре и в трубопроводе перед поверяемым счетчиком - термометры с ценой деления 0,1°С.

БАРАБАННЫЙ СЧЕТЧИК

Принципиальная схема барабанного счетчика показана на рисунке 3. Вращающийся вокруг оси барабан состоит из внутреннего распределительного и наружного измерительного цилиндров. Измерительный цилиндр разделен перегородками на три камеры 4, 8,1 равного объема. Жидкость поступает по трубопроводу 7 во внутренний распределительный цилиндр. Переливаясь через щель 2, жидкость заполняет камеру 4. Заполнив камеру 4 по переливное ребро, жидкость будет переливаться в камеру 5. При этом за счет смещения центра тяжести 3 барабан начнет вращаться против часовой стрелки, а жидкость из камеры 4 будет вытекать в нижнюю часть корпуса счетчика, а оттуда - в выходной трубопровод. Цикл заполнения камер повторяется, и барабан приходит в устойчивое вращение, которое передается счетному механизму. Показания счетчика регулируют, изменяя объем камеры. Для выпуска воздуха, выделяющегося из измеряемой жидкости при заполнении камер, в стенках камер имеются отверстия 6. Значение момента, вращающего барабан, а следовательно, и предел измерения счетчика зависят от плотности измеряемой жидкости.

Рисунок 3- Схема барабанного счетчика: 1, 4, 5, 8 - камера; 2- щель; 3-барабан; 6- отверстия; 7-трубопровод

Барабанные счетчики применяют для измерения количества чистых, маловязких жидкостей в спиртовой и химической промышленности. При хорошей балансировке барабана и правильной регулировке погрешность барабанных счетчиков не превышает ±0,5%.

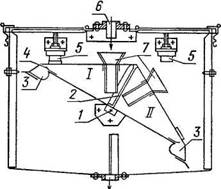
Принципиальная схема весового счетчика с качающимися сосудами показана на рисунке 4. Прибор состоит из двух трехгранных измерительных сосудов I и II с одним общим ребром 2. Сосуды опираются на ось 1, относительно которой происходит их качание. Каждый измерительный сосуд снабжен воронкой 7 с расширяющейся горловиной, предохраняющей жидкость от разбрызгивания. Кроме того, измерительные сосуды имеют дополнительные желоба. При заполнении одного из сосудов по трубе 6 до перелива жидкости через порог 4 в желоб 3 центр тяжести системы смещается и измерительные сосуды опрокидываются. Жидкость из заполненного сосуда выливается. Таким образом, при работе счетчика измерительные сосуды попеременно то наполняются, то опорожняются. При этом ось поворачивается и приводит в действие счетный механизм. Угол качания сосудов ограничен демпферными упорами 5.

Рисунок 4 - Принципиальная схема весового счетчика с качающимися сосудами: I, II-трехгранные измерительные сосуды; 1-ось; 2-ребро; 3- желоб; 4- порог; 5-демпферный упор; 6-труба; 7- воронка

прибор учет нефтепродукт центросоник

ОБЪЕМНАЯ ИСПЫТАТЕЛЬНАЯ УСТАНОВКА ДЛЯ СЧЕТЧИКОВ

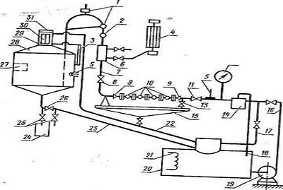
Рисунок 4 - Схема объемной испытательной установки для счетчиков количества жидкостей

- кран; 2 - сопловое приспособление; 3 - уровнемерное стекло; 4 - указатель расхода; 5 - термометр; 6 - смотровое стекло; 7 - трубопровод; 8 - задвижка; 9 - устройство для подсоединения счетчика; 11 - задвижка; 12 - манометр; 13 - спускной кран; 14 - фильтр-газоотделитель; 15 - стол; 16 - трубопровод; 17 - разгрузочный трубопровод; 18 - трубопровод; 19 - насос; 20 - хранилище; 21 - устройство для нагрева и охлаждения жидкости; 22 - трубопровод; 23 - сливной трубопровод; 24 - отстойник; 25 - кран малого сечения; 26 - грузовые клапаны; 27 - компенсатор объема; 28 - мерный бак; 29 - смотровое стекло; 30 - шкала; 31 - крышка.

Объемная испытательная установка (рисунок 4). Установка состоит из: мерного бака 28; устройства для измерения расхода, включающего сопловое приспособление 2 и указатель расхода 4; стола 15 снабженного устройством 9 для подсоединения счетчиков 1G к трубопроводам, и спускным краном 13; трубопровода 7, отводящего жидкость от счетчиков в мерный бак, снабженного регулировочной задвижкой 8, смотровым стеклом 6 и кранами 1 для соединения с атмосферой; трубопровода 16, подводящего жидкость от насоса 19 к поверяемым счетчикам, с установленным на нем фильтром-газоотделителем 14, манометром 12, пусковым краном или задвижкой 11 и термометром 5; трубопровода 22, отводящего воздух из мерного бака (а также и жидкость при случайном переполнений бака) в хранилище: трубопровода 18,отводящего газы в хранилище 20 разгрузочного трубопровода 17, отводящего часть жидкости из трубопровода 16 в хранилище; хранилища (сливного бака) 20, снабженного устройством 21 для нагрева или охлаждения рабочей жидкости; отстойника 24.

Существенное влияние на точность поверки счетчиков оказывает объем и площадь сечения горловины мерного бака. Обычно рабочий объем мерных баков выбирают равным наибольшему из следующих двух объемов: объема жидкости, измеряемого счетчиком за пять оборотов большой стрелки его счетного указателя (500 наименьших делений роликового счетного указателя для счетчиков, у которых стрелочный указатель отсутствует), объема жидкости, протекающего через поверяемый счетчик наибольшего для данной установки калибра за 2 мин при максимальном поверочном расходе. Размеры горловины бака определяют, исходя из нормированной погрешности отсчета 5 о количестве залитой в бак жидкости.

Для более спокойного наполнения мерных баков, а следовательно, для уменьшения насыщения воздухом рабочую жидкость, как правило, подают в нижнюю часть мерных баков, а в случае необходимости (для пенообразующих жидкостей) баки дополнительно снабжают специальными пеногасительными устройствами в виде набора сеток.

Мерные баки устанавливают строго вертикально с помощью отвесов, монтируемых на баках. Это необходимо для обеспечения требуемой точности отсчета.

Каждая испытательная установка предназначается для поверки счетчиков нескольких калибров с различными максимальными поверочными расходами (в пределах диапазона измерений установки). Кроме того, счетчики одного калибра поверяют обычно на трех определенных расходах, что позволяет судить о погрешности счетчика во всем диапазоне измерений. Вследствие этого установки снабжаются специальными регулировочными устройствами в виде сопловых приспособлений и регулировочных задвижек. Сопловое приспособление состоит, из набора (П9, даслу-калибров, счетчиков, поверяемых на данной установке), сопел или насадок, каждое из которых обеспечивает максимальный поверочный расход счетчика определенного калибра при полностью открытой регулировочной задвижке. Любой поверочный расход в пределах G max настраивается с помощью регулировочной задвижки.

Сопловое приспособление устанавливают на вертикальном участке трубопровода, отводящего рабочую жидкость от счетчика к мерному баку. В водомерных установках с открытым истечением (а не под уровень жидкости) сопловое приспособление устанавливается непосредственно на выходе потока в атмосферу.

Расход через установку при этом характеризуется напором жидкости перед насадкой, так как давление за насадкой в достаточной мере постоянно. Напор перед насадкой измеряют обычно чашечным манометром с ртутным или жидкостным заполнением. Шкалу манометра (указателя расхода) градуируют или в единицах расхода, или в миллиметрах. В последнем случае к указателю прикладывают таблицу расходов, соответствующих различным высотам ртутного или жидкостного столба в манометре.

Чтобы надежно и качественно поверить счетчики, необходимо достаточно точно измерить расход на установке и обеспечить его стабильность в течение опыта. Так, погрешность показаний указателя расхода не должна превышать 2% наибольшего значения его шкалы, а стабильность установленного поверочного расхода должна лежать в пределах ±2,5%.

Непостоянство (нестабильность) расхода в течение опыта вызывается изменением уровня жидкости в мерном баке при подводе потока в его нижнюю часть (под уровень), флуктуациями атмосферного давления, непостоянством подачи насоса и т. п.

Если требуемая стабильность расхода не может быть обеспечена при непосредственной подачи жидкости к счетчику от насоса, установку, снабжают баком постоянного напора.

Для обеспечения нормальной работоспособности как поверяемых счетчиков, так и установки на трубопроводе, подводящем жидкость от насоса к счетчикам, монтируют филер газоотделитель (для маловязких жидкостей) или грязевой фильтр (для вязких рабочих жидкостей).

Попадание воздуха в коммуникации установки существенно искажает показания счетчиков, указателей расхода и мерных баков. Снабжая сливные баки (хранилища) специальными устройствами, препятствующими попаданию пузырьков воздуха во всасывающую трубу насоса, располагая насос таким образом, чтобы жидкость из сливного бака поступала в него самотеком, сливая жидкость под уровень в сливном баке и другими мероприятиями, добиваются значительного уменьшения содержания воздуха в рабочих жидкостях испытательных установок.

Кратковременно неустановившийся поток рабочей жидкости оказывает незначительное влияние на точность испытательных установок и погрешность показаний счетчиков. Вследствие этого для простоты и надежности окончание опыта на испытательной установке фиксируется обычно не „переброской" потока рабочей жидкости перекидным устройством, а остановкой (перекрытием) потока регулировочным краном или задвижкой. Причем, этот процесс должен быть достаточно быстрым, а для устранения явлений гидравлического удара, достаточно плавным. Оба эти требования обеспечиваются быстродействующими автоматическими приводными механизмами регулировочных кранов или задвижек.

При правильном проектировании, изготовлении, качественной поверке и нормальной эксплуатации предельная погрешность объемных испытательных установок, определяемая, по существу, лишь точностью измерения количества жидкости мерным баком, равна ±0,1%.

Повышение точности данных установок лимитируют погрешности, связанные с налипанием рабочей жидкости на стенки мерного бака. Поэтому зги установки не рекомендуется применять для жидкостей, вязкость которых больше 0,15-0,20 Па. Кроме того, после опорожнения мерного бака необходима определенная выдержка, чтобы с его стенок стекли остатки измеряемой жидкости. Длительность выдержки устанавливают при аттестации установок. Она обычно равна 1 мин при работе на бензине, керосине или воде и 3 мин при работе на более вязких жидкостях.

ЗАКЛЮЧЕНИЕ

Измерительные приборы и системы производства нашли широкое применение в коммерческом учете как сырых, так и очищенных нефтепродуктов на всех стадиях производственно-сбытовой цепочки: от добычи до транспортировки и распределения. Приборы и системы установлены на береговых и морских производственных объектах, перерабатывающих заводах и хранилищах, трубопроводах транспортировки сырой и очищенной нефти, а также на распределительных базах, в том числе эстакадах налива нефтепродуктов.

СПИСОК ИСПОЛЬЗУЕМОЙ ЛИТЕРАТУРЫ

1. http:// Счетчики / Центросоник - счетчик массы и объема нефти и нефтепродуктов.mht

2. <http://www.eliks.ru>

. 4. <http://www.complexdoc.ru>

. Чистофорова Н.В. Технические измерения и приборы / Н.В. Чистофорова. - Ангарск, 2008.- 234 с.

Похожие работы на - Счетчики массы и объема нефтепродуктов

 

Не нашли материал для своей работы?
Поможем написать уникальную работу
Без плагиата!
Без нейросетей!