Разработка системы связи и автоматизированной системы оперативного управления гарнизона пожарной охраны

  • Вид работы:
    Курсовая работа (т)
  • Предмет:
    Информатика, ВТ, телекоммуникации
  • Язык:
    Русский
    ,
    Формат файла:
    MS Word
    223,73 Кб
  • Опубликовано:
    2012-05-08
Вы можете узнать стоимость помощи в написании студенческой работы.
Помощь в написании работы, которую точно примут!

Разработка системы связи и автоматизированной системы оперативного управления гарнизона пожарной охраны
















Курсовой проект

Тема

Разработка системы связи и автоматизированной системы оперативного управления гарнизона пожарной охраны

Содержание

техническое средство связь оперативная

Введение

. Разработка структурной схемы системы оперативной связи гарнизона пожарной охраны

. Выбор и обоснование технических средств системы оперативной связи гарнизона пожарной охраны

.1 Общие сведения об основных технических средствах связи гарнизона пожарной охраны

.2 Расчет характеристик устойчивости системы оперативной связи

.2.1 Оптимизация сети специальной связи по линиям «01» и расчет ее пропускной способности

.2.2 Расчет характеристик функционирования радиосети: оперативности и эффективности функционирования радиосвязи

2.2.3 Расчет электромагнитной совместимости радиосредств в сетях оперативной связи

.2.3.1 Расчет ЭМС двух близко расположенных радиостанций

2.2.3.2 Расчет ЭМС трех радиосетей

.2.4 Разработка схемы организации связи на пожаре        

. Технико-экономическое обоснование внедрения автоматизированной системы связи и оперативного управления пожарной охраной (АССОУПО)

3.1 Назначение и основные функции АССОУПО

.2 Организационно-функциональная структура АССОУПО

3.3 Состав основных подсистем центра АССОУПО

.4 Особенности организации центра АССОУПО

3.5 Методика расчета эффективности функционирования АССОУПО гарнизона пожарной охраны

.6 Расчет приведенных затрат на построение и эксплуатацию АССОУПО

Обозначения и сокращения

Заключение

Литература

Введение

Эффективность борьбы с пожарами зависит от надежно организованной системы связи. Связь в пожарной охране служит для приема сообщений о пожарах; управления подразделениями в пути следования и при работе на пожаре; вызова специальных служб, взаимодействующих с пожарной охраной.

Назначение системы оперативной связи в пожарной охране: призвана обеспечивать своевременное получение первичной информации о возникновении пожара, управление оперативными действиями пожарных подразделений при тушении пожара, а также решение других задач противопожарной защиты. Организация оптимальной системы связи должна обеспечить взаимный обмен оперативной информацией между всеми подразделениями гарнизона пожарной охраны при высоком качестве и надежности связи.

1. Разработка структурной схемы и расчет основных характеристик системы оперативной связи гарнизона пожарной охраны

.1 Разработка структурной схемы системы оперативной связи гарнизона пожарной охраны

Структурная схема системы оперативной связи гарнизона пожарной охраны представляет собой упорядоченную совокупность различных видов проводной и радиосвязи, которая предназначена для обеспечения управления силами и средствами тушения пожаров и организации обмена оперативно-служебной информацией между подразделениями гарнизона пожарной охраны, абонентами города и взаимодействующими экстренными спасательными службами МЧС России.

Система оперативной связи является основным средством, обеспечивающим обмен информацией в гарнизоне пожарной охраны. От оперативности и надежности ее функционирования напрямую зависят размер материального ущерба от пожаров и количество человеческих жертв. При задержке прибытия подразделений пожарной охраны к месту пожара из-за неудовлетворительной работы системы оперативной связи резко возрастают размеры социальных и экономических последствий от пожара, затраты на его ликвидацию.

В соответствии с действующим российским законодательством система оперативной связи в гарнизонах пожарной охраны строится на основе разветвленной сети электрической связи, состоящей из стационарных и подвижных узлов (пунктов) связи, и включающих в свой состав необходимые технические средства и каналы связи. Для технической реализации системы оперативной связи гарнизона ГПС могут применяться также сети электросвязи общего пользования, ведомственные и другие сети проводной и беспроводной электросвязи, развернутые на территории гарнизона независимо от их ведомственной принадлежности и форм собственности.

Радиосвязь гарнизона включает радиосети и радионаправления, совокупность которых образует общую сеть радиосвязи. Радиосеть образуется при работе на одной частоте трех и более радиостанций с общими радиоданными. Радионаправление образуется при работе на одной частоте с общими радиоданными только двух радиостанций. В каждом радионаправлении и в каждой радиосети одна из радиостанций является главной и определяется приказом начальника УГПС (рис.1.3) . Узлы связи гарнизона пожарной охраны организуются на базе:

· центра управления силами гарнизона (ЦУС);

·        пунктов связи отрядов (ПСО) ГПС;

·        пунктов связей частей (ПСЧ);

·        подвижных узлов связи (ПУС).

Однако этот способ связи не является оптимальным для передачи оперативной информации в подразделениях пожарной охраны, поскольку ему присущи следующие недостатки:

· значительные непроизводительные затраты времени на установление соединения с помощью номеронабирателя;

· наличие несостоявшихся соединений из-за занятости абонентов или приборов коллективного пользования (например, групповых или линейных соединителей);

·        невозможность организации связи группой абонентов и проведение групповых переговоров в симплексном или дуплексном режимах;

·        обезличивание входящего вызова на телефонный аппарат без наличия специальных приставок автоматического определения номера абонента.

Связь в гарнизоне пожарной охраны должна обеспечивать:

·        быстрый и точный прием извещений о пожарах, авариях, стихийных бедствиях;

·        своевременный вызов необходимых сил и средств для ликвидации пожаров, последствий аварий, стихийных бедствий;

·        управление подразделениями, выехавшими на пожар и работающими на пожаре;

·        информирование соответствующих должностных лиц гарнизона об организации, ходе тушения и ликвидации пожаров, последствий аварий;

·        обмен информацией между подразделениями гарнизона пожарной охраны и специальными взаимодействующими аварийными службами.

В соответствии с российским законодательством и нормативными документами ГПС МЧС России в гарнизоне пожарной охраны требуется организовать 4 основных вида связи:

1) связь извещения;

) оперативно-диспетчерская связь;

) связь на пожаре;

) административно-управленческая связь.

Вывод: Для организации основных видов связи необходимо предусмотреть соответствующие каналы связи с абонентами (объектами).

2. Выбор и обоснование технических средств системы оперативной связи гарнизона пожарной охраны

2.1 Общие сведения об основных технических средствах связи гарнизона пожарной охраны

Средства связи являются основными элементами подвижных и стационарных объектов связи гарнизона пожарной охраны. В соответствии с действующими нормативными документами ГПС МЧС России к техническим средствам связи и управления гарнизона относятся:

· техника связи: радиостанции, радиопередатчики, ретрансляторы, радиорелейные станции, телеграфная, фототелеграфная, факсимильная, телефонная, телевизионная аппаратура, аппаратура телеуправления, телесигнализации, дистанционного управления, звукозаписи и громкоговорящей связи, оповещения, а также другое оборудование, предназначенное для передачи, приема и преобразования информации, образования каналов связи и передачи данных;

· измерительная аппаратура, зарядные и выпрямительные устройства, источники и агрегаты электропитания;

· проводные линейные средства: подземные и подводные кабели, легкие полевые кабели связи, полевые кабели дальней связи, вводно-соединительные и распределительные полевые кабели, арматура и материалы для постройки или прокладки линий связи;

· сигнальные средства связи и оповещения (звуковые, светотехнические и др.).

Сеть оперативной связи ГПС строится таким образом, чтобы операторам (диспетчерам) ЦУС, ПСО, ПСЧ и руководству подразделений ГПС была обеспечена безотказная возможность быстрого вхождения в связь с абонентами подразделений и наоборот. Средства связи, предназначенные для организации административно-хозяйственной связи, такими возможностями не обладают. Сети оперативной связи ГПС МЧС России строятся на основе проводных, волоконно-оптических, радио и спутниковых каналов связи, ведомственных и локальных информационных сетей.

Коммутаторы, пульты и станции оперативной телефонной связи

Для обеспечения преемственности по отношению к существующим аналоговым системам оперативной связи и центрам автоматизированной системы связи и оперативного управления пожарной охраной в качестве станций оперативно-диспетчерской связи в подразделениях ГПС рекомендовано применять технические средства связи с элементами современных цифровых сетей связи и электронной коммутации каналов.

Электронная коммутационная аппаратура должна обеспечивать:

· прием и обработку информации, поступающей по линиям «01», по прямым соединительным линиям экстренных служб; соединительным линиям ГТС общего пользования;

·        установление соединений оператора пульта оперативной связи (ПОС) и собственных абонентов между собой;

·        соединение с операторами станций оперативной связи МЧС в автоматическом и полуавтоматическом режимах.

Пульт оперативной связи - ПОС диспетчера гарнизона предназначен для обеспечения управления установлением требуемых соединений при организации автоматической и полуавтоматической связи между диспетчером гарнизона и абонентами, приема и передачи речевой информации, сигналов управления и взаимодействия, а также отображения необходимой информации и выдачи звуковой и световой сигнализации.

· аппаратуры управления и контроля абонентских линий.

Все оборудование должно взаимодействовать между собой, а также сопрягаться с сетями оперативной связи гарнизона пожарной охраны в едином номерном поле.

Основные технические средства связи в гарнизоне пожарной охраны

Обозначение

Технические средства связи и управления

КСВ1

комплект связи внешний ведомственной сети связи

КСВ2

комплект связи внешних абонентских линий городской телефонной сети

КСВ3

комплект связи внешний линий ЦУС «01»

КСВ4

комплект связи внешнего узла связи

КСВ5

комплект связи внешней однотипной станции по соединительным линиям

КСВ6

комплект связи внешнего канала тональной частоты (ТЧ)

АК

комплект внутренних абонентов

КМБ

комплект местной батареи (ТА-57)

ЭАТС-ОС

Электронная АТС - оконечная станция


электронная коммутационная аппаратура

 ПОС и СОС - пульт и станция оперативной связи (коммутатор оперативной связи)



прямая телефонная связь


телефонная связь по линиям полной значности ГТС

 телефонная связь по линиям специальной связи (укороченной значности) «01»



магистральный канал связи ГТС


магистральный канал МТС


канал связи с реализацией тонового набора

телефонный аппарат без номеронабирателя (ТАБН)


телефонный аппарат (ТА) с номеронабирателем (ТАНН)



Дополнительная аппаратура системы оперативно-диспетчерской связи ЦУС

В качестве дополнительной аппаратуры системы оперативно-диспетчерской связи (СОДС) на стационарных узлах связи ГПС возможна установка:

· аппаратуры факсимильной связи, предназначенной для приема и передачи по проводным или беспроводным каналам связи данных, представленных в виде буквенно-цифровых и графических изображений;

· аппаратуры телеграфной связи;

·        аппаратуры распорядительно-поисковой связи, предназначенной для передачи информации оперативного характера и сигналов тревоги с приемом непосредственно на акустические средства стационарного узла связи (местное оповещение), а в ряде случаев, с возможностью передачи этой информации по проводным линиям связи ГТС на узлы связи специальных служб города (объекта);

·        аппаратуры систем персонального радиовызова, например, пейджинговой, сотовой и спутниковой радиотелефонной связи.

Перечень технических средств, устанавливаемых на автомобилях связи и освещения

Находящийся на вооружении гарнизона пожарной охраны автомобиль связи и освещения (АСО) предназначен для доставки к месту пожара технических средств, обеспечивающих освещение места пожара и боевых участков, связь между штабом пожаротушения, ЦУС (ЦПР) и экстренными службами города (службами взаимодействия). Для энергоснабжения технических средств на автомобиле имеется электросиловая установка. В настоящее время используются два типа АСО, основные характеристики которых приведены в табл. 2.3.

Автомобиль связи и освещения позволяют обеспечить освещение до 3-х боевых участков и организовать радиосвязь по двум радионаправлениям: - с боевыми участками и с ЦУС гарнизона.

Коммутатор оперативной связи, помимо прямой телефонной связи с боевыми участками, при подключении к ГТС позволяет организовать телефонную связь с абонентами города.

Производство средств радиосвязи постоянно совершенствуется. Использование новых технологий, производства средств связи, внедрение цифровых способов управления и обработки сигналов позволило создать широкий спектр средств связи для радиостанций. Также радиостанции гарнизона делятся на: стационарные, возимые и носимые.

Стационарный узел связи представляет собой комплекс средств связи, линий и каналов связи, объединенных в определенном порядке и предназначенных для обеспечения управления повседневной деятельностью подразделений ГПС и решения других задач.

В качестве стационарной радиостанции выбираем "Альтавия-101".

Профессиональные стационарные радиостанции «Альтавия» являются универсальными 100-канальными приемопередатчиками и предназначены для организации аналоговой радиосвязи в диапазонах частот 146-174 МГц («Альтавия-101М») и 403-470 МГц («Альтавия-101Д»). Полностью совместимы с существующим парком аналоговых радиостанций с частотной модуляцией.

Отличительные особенности

·              Полная совместимость с существующим парком радиостанций

·              Возможность маскирования речевых сообщений

·              Работа в режимах одно- и двухчастотного симплекса

·              Программирование радиостанции с помощью персонального компьютера

·              Таймер ограничения времени работы на передачу

·              Кодер/декодер CTCSS, DCS

·              Генератор вызывных тональных частот

·              Поддержка нескольких режимов сканирования

·              Дистанционное управление режимами работы

·              Программируемые функциональные кнопки

·              Индикация номера канала

 Основные тактико-технические характеристики

 Альтавия-101М(Д)

Выходная мощность, Вт

50 (45)

Уровень побочных излучений, дБ

-70

Шаг сетки частот, кГц

12,5/25

Чувствительность, мкВ

0,2 (0,3)

Избирательность по соседнему каналу не менее, дБ

80 (75)

Интермодуляционная избирательность не менее, дБ

75

Избирательность по побочным каналам не менее, дБ

80

Количество каналов

100

Напряжение питания, В

220

Диапазон рабочих температур, °С

от -40 до +55

Размеры, мм

180х232х153

Масса, кг

5,0


Подвижной узел связи предназначен для организации оперативного управления подразделениями ГПС при тушении пожаров и проведении связанных с ними первоочередных аварийно-спасательных работ, обеспечения информационной поддержки руководителя тушения пожара и взаимодействия с вышестоящими органами управления ГПС

Возимыми радиостанциями оборудуются все единицы основной и специальной техники (пожарные и специальные автомобили) в соответствии с табельной положенностью.(Motorola GM-140, Motorola GM-340, Motorola GM-360, Motorola GM-660, Motorola GM-1280, Гранит-В, Гранит 2Р-24, Гранит Р-25.01)

Motorola GM 1280 255 - канальная VHF/UHF возимая радиостанция

Радиостанция Motorola GM-1280 из серии "Многофункциональная" представляет в распоряжение пользователя широкий выбор функциональных возможностей. Четырехстрочный цифровой дисплей с удобной системой меню позволяет оперативно изменять параметры радиостанции, а также отображать идентификаторы вызывающих корреспондентов. Для наиболее часто используемых функций радиостанция имеет программируемые функциональные клавиши и светодиодные статусные индикаторы. Большая канальная емкость и наличие богатых возможностей селективного вызова позволяет использовать радиостанцию в весьма сложных системах связи.

·              Рабочий диапазон частот:

o     VHF: 136-174 МГц,

o     UHF: 403-470 MГц

·              Мощность передатчика 25-45 Вт

·              Сертифицирована на соответствие MIL-STD 810 C/D/E и IP54

·              Поддержание систем сигнализации: CTCSS и 5-тоновый селективный сигналинг (Select-V)

·              Голосовая активая передачи VOX

·              Экстренная сигнализация

·              "Одинокий" работник

·              Внешний сигнал оповещения

·              4-строчный цифровой дисплей

·              Пиктограммы меню

·              Адерсная книга

·              Статусные сообщения

·              Сигналы DTMF

·              Режим мегафона

·              Канал памяти - программирование кнопок для быстрого доступа к выбранному каналу

·              Отключение автомагнитолы при приеме или передаче вызова

·              возможность передачи данных

·              Режим сканирования

·              Голосовая активая передачи VOX

·              Технология сжатия речи X-Pand и система шумопонижения

·              переадресация вызова

·              Возможность установки дополнительных плат

 

Технические характеристики

Модель                          GM-1280V                             GM-1280U

Количество каналов                            255

Шаг канальной сетки                           12.5/20/25 кГц

Напряжение питания                           13,2 В

Температура окружающей среды       -30 С..+60 С

Стабильность частоты                        +2.5*10-6

Габариты                                             72х185х189 мм

Вес                                                       1400 г

Приемник

Чувствительность:                                                     

EIA 12 дБ SINAD                                 0,22-0,30 мкВ

Интермодуляционная избирательность   >65 дБ

Подавление побочных и зеркального канала    >65 дБ

Выходная мощность НЧ                     3-13 Вт на нагрузке 4 Ом, нелинейные искажения <10%

Передатчик

Выходная мощность                           от 25 до 45 Вт

Модуляция                                          16K0F3E (8K50F3E для 12,5 кГц версии)

Максимальная девиация                      +5 кГц (+2,5 кГц для 12,5 кГц версии)

Носимыми радиостанциями оснащается каждое должностное лицо на месте пожара.(Motorola GP-140, Motorola GP-300, Motorola GP-320, Motorola GP-360; Motorola GP-1200; Гранит-П, Гранит 2Р-44, Гранит Р-43 и др.)

Носимая радиостанция motorola-gp1200 предназначена для работы в транкинговых системах связи стандарта MPT-1327 и удовлетворяет всем его требованиям, включая поддержку протокола передачи данных MAP-27. УКВ радиостанция motorola gp-1200 может работать и в обычных конвенциональных системах. Носимая рация motorola gp-1200 обладает исключительными характеристиками надежности.

Носимая VHF/UHF радиостанция

       Возможность исполнения с ЖК-дисплеем и DTMF-клавиатурой

       Соответствует требованиям международного стандарта MIL-STD 810 по ударопрочности и стойкости к внешним воздействиям

       Работа в полном частотном диапазоне и минуя ретранслятор

       Предупреждение о вызове , поступившем в отсутствие оператора

       Память на 40 намеров, повторный набор номера, приоритетный вызов

       Програмируемая мощность каналов

Характеристики радиостанции motorola 1200 LPD

дальность связи в городе (км)

5

дальность связи на открытой местности (км)

8

мощность (вт)

5

вес (грамм)

532

время работы без зарядки акб (ч) у motorola gp-1200

12

число каналов у motorola 1200

1024

кол-во частотных кодировок

38

диапазон частот

V: 136-174 МГц, U: 403-470 МГц


.2 Расчет характеристик устойчивости системы оперативной связи

Устойчивость системы оперативной связи, состоящей из  каналов связи (например, из одного основного и нескольких резервных), характеризуется вероятностью ее безотказной работы:

,

где - вероятность безотказной работы -го канала связи;

 - интенсивность повреждения канала связи;

 - время работы канала связи.

Устойчивость системы оперативной связи, состоящей из двух каналов связи (основного и резервного), оценивается следующей вероятностью безотказной работы при заданных  и :

.

Таким образом, в результате резервирования основного канала связи устойчивость системы оперативной связи повысится на величину .

2.2.1 Оптимизация сети специальной связи по линиям «01» и расчет ее пропускной способности

Оптимизация сети специальной связи по линиям «01» сводится к нахождению такого числа линий связи «01» и диспетчеров, при которых обеспечиваются заданная вероятность потери вызова и необходимая пропускная способность сети специальной связи.

Последовательно увеличивая число линий связи с 1 до , выбирается такое число линий связи, при котором выполняется условие .

Нагрузка в сети специальной связи по линиям «01» может быть представлена как

 мин-зан.

Вероятность того, что все линии связи свободны определяется по формуле

,

где  - последовательность целых чисел.

Для случая, когда , вероятность того, что линия связи будет свободна, определяется следующим образом:

.

Вероятность того, что все линии связи будут заняты (вероятность отказа в обслуживании) определяется как

.

Для случая, когда , вероятность отказа в обслуживании

.

Сравнивая полученное значение  и требуемое значение вероятности потери вызова , приходим к выводу, что условие  не соблюдается. Поэтому увеличиваем число линий связи до . При этом вероятность того, что две линии связи будут свободны:

.

Вероятность отказа при этом определяется как

.

Сравнивая опять полученное значение  и требуемое значение вероятности потери вызова , приходим к выводу, что условие  не соблюдается. Поэтому увеличиваем число линий связи до . При этом вероятность того, что три линии связи будут свободны,

.

Вероятность отказа при этом определяется как

.

Сравнивая полученное значение  и требуемое значение , приходим к выводу, что условие  соблюдается, т.е. . Таким образом, принимаем .

Вероятность того, что вызов будет принят на обслуживание (относительная пропускная способность сети связи извещения по коммутируемым линиям укороченной значности «01»):


Таким образом, в установившемся режиме в сети связи будет обслужено 99,9 % поступивших по линиям связи «01» вызовов.

Абсолютная пропускная способность сети связи определяется следующим выражением:

,

т.е. сеть связи способна обслужить в среднем 0,5396 вызова в минуту.

Рассчитываем среднее число занятых линий связи:

.

Следовательно, при установившемся режиме работы сети связи будет занята лишь одна линия связи, остальные будут свободны, т.е. достигается высокий уровень эффективности обслуживания вызовов - 99,95 % всех поступивших вызовов.

Коэффициент занятости линий связи:

.

Рассчитываем среднее число свободных линий связи:

.

Коэффициент простоя линии связи «01»:

.

Фактическая пропускная способность сети связи с учетом аппаратурной надежности

.

где  - коэффициент готовности аппаратуры сети связи.

Необходимое число линий связи «01» с учетом аппаратурной надежности определяется по формуле:

.

Время занятости диспетчера обслуживанием одного вызова

,

где  - заданная величина времени одного «чистого» разговора диспетчера с вызывающим абонентом;

 - время занятости диспетчера обработкой принятого вызова (ввод информации в компьютер, регистрация в журнале и т.п.).

По заданной интенсивности входного потока вызовов  выз/мин, поступающих в сеть связи по линиям «01», и времени обслуживания одного вызова диспетчером  определим полную нагрузку на всех диспетчеров за смену, т.е. за 24 часа:

 ч-зан.,

где 60 - количество минут в 1 ч при переводе  в выз/ч.

Допустимая нагрузка на одного диспетчера за смену с учетом коэффициента занятости диспетчера

 ч-зан.,

где  - допустимый коэффициент загрузки диспетчера;

 ч - допустимое время занятости диспетчера обработкой вызовов.

Определяем необходимое число диспетчеров:

.

По результатам оптимизации сети специальной связи по линиям «01»делаем вывод о том, что необходимо иметь 4 линий связи «01» и два диспетчера.

2.2.2 Расчет характеристик функционирования радиосети:

оперативности и эффективности функционирования радиосвязи

Задано: Нагрузка в радиосети  мин-зан.;

число радиостанций в радиосети ;

время переговора в радиосети мин;

непроизводительные затраты времени  мин.

Расчет:

Оперативность радиосвязи при этом определяется как






Эффективность функционирования радиосети

.

Определение необходимых высот подъема антенн стационарных

радиостанций

Дальность действия ОВЧ (УКВ) радиосвязи зависит от следующих основных факторов:

·      качественных характеристик приемника (чувствительности приемника);

·        параметров антенно-фидерного тракта радиостанций (его длины и затухания);

·        величины излучаемой мощности передатчика;

·        высот подъема приемно-передающих антенн;

·        закономерности распространения радиоволн ОВЧ диапазона в условиях пересеченной местности и городской застройки;

·        видов модуляции;

·        рельефа местности и др.

Вариант организации радиосетей гарнизона пожарной охраны на частотах F1-F3 представлен на рисунке.


В случае отличия рельефа местности от среднепересеченного необходимо ввести дополнительный коэффициент ослабления сигнала .

При расчете условий обеспечения заданной дальности радиосвязи минимальное значение уровня напряженности поля полезного сигнала на входе приемного устройства,  при котором обеспечивается высокое качество радиосвязи, принимается равным 20 дБ (10 мкВ/м).

Таким образом, величина напряженности поля полезного сигнала на входе приемного устройства определяется по формуле:

,

где  - коэффициент погонного затухания фидерного тракта передатчика и приемника соответственно;

 и  - длина фидерного тракта передатчика радиостанции ЦУС и приемника радиостанции ПСЧ соответственно, м;

 - коэффициенты усиления антенн передатчика и приемника соответственно;

 - поправочный коэффициент, величина которого принимается равной 1,2 дБ при использовании радиостанции типа Motorola GP1200, имеющих мощность излучения передатчика 16 Вт.

По полученной величине напряженности поля полезного сигнала на входе приемника  и заданному удалению пожарной части от ЦУС  с помощью графиков определяется произведение высот подъема антенн м2. Из полученного произведения высот выбираются необходимые высоты стационарных антенн ЦУС  и удаленной пожарной части .

Пользуясь изложенным выше алгоритмом расчета, можно определить максимальную дальность радиосвязи между ЦУС и пожарными автомобилями. В этом случае высота установки антенны на пожарном автомобиле принимается равной 2м.

.2.3 Расчет электромагнитной совместимости радиосредств в сетях оперативной связи

Вследствие высоких уровней помех при организации связи на месте пожара отличен подход и к определению минимального значения защищаемой напряженности поля. В этом случае задаются минимально необходимым уровнем полезного сигнала (дБ - уровень реализуемой чувствительности) на входе приемника, при котором соотношение сигнал/помеха на выходе его низкочастотного тракта будет не хуже 12 дБ, т.е. качество радиосвязи будет удовлетворительным (класс III).

Учитывая, что в большинстве случаев для организации радиосвязи в гарнизоне пожарной охраны требуется, как правило, шесть частотных каналов, в основу расчета сетки рабочих частот оперативной радиосвязи ГПС положено шесть интермодуляционно совместимых каналов. Номера рабочих частот подбираются таким образом, что позволяет разбить всю выделенную полосу частот на группы из шести интермодуляционно совместимых каналов. В этом случае территориальный разнос между радиостанциями, работа которых будет организована на интермодуляционно совместимых частотах, должен рассчитывается из условия исключения блокирования полезного сигнала мешающим, что, в свою очередь, определяется параметром двухсигнальной избирательности приемника.

На основании анализа результатов экспериментальных исследований ЭМС радиосредств и полученных статистических данных было установлено, что функциональная зависимость допустимого уровня мешающего сигнала на входе приемника  от частотного разноса с достаточной для практических расчетов точностью описывается следующим эмпирическим выражением:

=, дБ,                        (2.1)

где - разнос частот между полезным и мешающим сигналами;

 - уровень полезного сигнала на входе приемника, который принимается равным =;

 - коэффициент согласования размерности.

Если уровень полезного сигнала при этом будет не ниже 10 мкВ (20 дБ), то в соответствии с приведенной выше эмпирической формулой допустимый уровень мешающего сигнала может достигать величины 143 дБ (73+50+20=143 дБ). Такая величина допустимого уровня позволит в большинстве случаев обеспечить работу без мешающих влияний двух соседних радиостанций, расположенных в пределах одного служебного здания ЦУС, но работающих в разных сетях связи, и осуществить установку двух стационарных антенн в непосредственной близости друг от друга на крыше здания.

Таким образом, пользуясь полученной эмпирической формулой, можно провести оценку ЭМС радиосредств и определить оптимальные частотные и территориальные разносы радиостанций, работающих в соседних радиосетях.

2.2.3.1 Расчет ЭМС двух близко расположенных радиостанций

При проведении практического выбора рабочих частот радиостанций в случае установки двух стационарных антенн на крыше одного служебного здания (ЦУС или ЦПР) допустимый уровень мешающего сигнала определяется в основном выходным уровнем сигнала от передатчика мешающей радиостанции (равным 148 дБ при выходной мощности излучения передатчика 10 Вт) и затуханием электромагнитного поля между стационарными антеннами.

Задано: Коэффициент погонного затухания антенно-фидерного тракта передатчика и приемника стационарных радиостанций;

длина антенно-фидерного трактов передатчика и приемника соответственно  и ;

коэффициент усиления передающей и приемной антенн ;

расстояние между 2 стационарными антеннами, установленными в пределах крыши служебного здания, r=6м.

Требуется выбрать номиналы рабочих частот двух стационарных радиостанций, размещенных в одном служебном здании ЦУС.

Решение

. Допустимый уровень мешающего сигнала от близко расположенного передатчика определяется по формуле:

А=148-0,15·6+1,5-0,15·6+1,5-37=112,2.

. Частотный разнос рабочих каналов радиостанций определяется по формуле:

;

. На заключительном этапе расчета проводиться выбор номиналов рабочих частот.

Если одна стационарная станция работает на частоте , а частотный разнос рабочих каналов составил , тогда рабочая частота второй радиостанции (второй радиосети) будет равной .

.2.3.2 Расчет ЭМС трех радиосетей

В случае расчета допустимого уровня мешающего влияния передатчиков двух соседних радиостанций на приемник третьей необходимо рассматривать интермодуляционные помехи третьего порядка. Результаты экспериментальных исследований частотной зависимости параметра трехсигнальной избирательности приемных устройств радиостанций типов «Виола» и «Сапфир» показали, что оценка взаимных мешающих влияний между тремя радиосетями, организуемыми на интермодуляционно несовместимых частотах проводится исходя из величины трехсигнальной избирательности приемника, равной 70 дБ. Уровень мешающего сигнала на входе приемного устройства радиостанции при этом вычисляется по формуле

                                (2.5)

дБ - параметр трехсигнальной избирательности приемника (допустимый уровень мешающего сигнала);

ВИ - поправка, учитывающая допустимый процент времени (на уровне 10 %) проявления помех по совмещенному частотному каналу, принимается равной ВИ =-5 дБ.

.2.4 Разработка схемы организации связи на пожаре

Связь на пожаре предназначена для управления силами и средствами, обеспечения их взаимодействия и обмена информацией. Связь на пожаре организуется для четкого управления пожарными подразделениями на месте пожара, обеспечения их взаимодействия и своевременной передачи информации с места пожара на ЦУС или ПЧ.

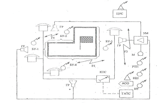
На месте пожара должны быть организованы следующие виды связи:

· связь управления - между руководителем тушения пожара (РТП), штабом пожаротушения (НШ), начальником тыла (НТ), боевыми участками (БУ) и подразделениями, работающими на пожаре при помощи возимых и носимых радиостанций, полевых телефонных аппаратов и переговорных устройств, громкоговорящих устройств и мегафонов;

·        связь взаимодействия - между начальниками боевых участков и подразделениями, работающими на пожаре, при помощи радиостанций, полевых телефонных аппаратов и сигнально-переговорных устройств;

·        связь информации - между оперативным штабом пожаротушения (РТП) и ЦУС с использованием телефонных аппаратов городской телефонной сети или с помощью радиостанции, установленной на автомобиле связи и освещения.

Для организации проводной связи используется коммутатор оперативной связи (КОС), обеспечивающий подключение полевых телефонных аппаратов РТП и начальников боевых участков. Для организации телефонной связи РТП с диспетчером ЦУС в КОС предусмотрена возможность подключения к телефонной сети города через районную АТС.

 

Схема организации и размещения средств радио и проводной связи на пожаре

Для осуществления громкоговорящего оповещения на месте пожара используется усилитель мощности (УМ), к которому подключаются громкоговорители по числу боевых участков. При этом РТП с помощью выносного микрофона (М) имеет возможность передачи циркулярной информации на все боевые участки.

Вывод: В данной главе производился выбор технических средств связи стационарных и подвижных узлов связи гарнизона, а также линий и каналов связи, предназначенных для обеспечения управления повседневной деятельностью подразделений гарнизона пожарной охраны.

По данным расчета было получено, что для оптимальной работы оперативной связи гарнизона необходимо иметь 4 линий связи «01» и 2 диспетчеров, что обеспечит необходимую пропускную способность сети специальной связи.

При определении высот подъема антенн стационарных радиостанций ЦУС и ПЧ расчетным методом определили произведение высот подъема антенн . Из полученного произведения высот выбирали необходимые высоты стационарных антенн ЦУС  и удаленной пожарной части .

В качестве возимых радиостанций выбираем " Motorola GM-1280 " и в качестве стационарных радиостанций выбираем "Альтавия-101"

Использовать будем радиостанцию типа “Motorola GP1200”.

3. Технико-экономическое обоснование внедрения автоматизированной системы связи и оперативного управления пожарной охраной (АССОУПО)

 

.1 Назначение и основные функции АССОУПО


В условиях осложнения и быстрого изменения оперативной обстановки на объектах противопожарной защиты в каналах оперативно-диспетчерского управления гарнизона резко возрастает информационный поток вызовов-сообщений, что ведет к увеличению суммарной нагрузки на диспетчерский состав дежурной смены ЦУС и ощутимым издержкам во времени обслуживания поступающих сообщений о пожарах.

Издержки возникают за счет потерь времени диспетчером гарнизона на обоснованный выбор имеющихся в наличии гарнизона сил и средств с учетом их состояния, на установление связи, выдачу приказов и контроль их исполнения, на текущую регистрацию (в основном ручную) всех видов поступающей на ЦУС информации. Увеличение суммарной нагрузки на диспетчерский состав в экстремальных условиях, быстрое осложнение оперативной обстановки приводит к резкому возрастанию ошибок как диспетчерского состава ЦУС, так и руководителя тушения пожара - РТП на месте пожара.

Основным назначением АССОУПО является повышение уровня пожарной безопасности, уменьшения материального ущерба и гибели людей от пожаров, уменьшение количества ошибок в действиях диспетчерского состава и служб пожаротушения, повышение эффективности организационной и хозяйственной деятельности гарнизона, эффективное использование средств связи, пожарной техники и личного состава в гарнизонах пожарной охраны.

Основные функции АССОУПО. Функционирование АССОУПО основано на взаимодействии основных ее подсистем и структурных подразделений в процессе решения функциональных задач. В соответствии с основными задачами АССОУПО выполняет следующие функции:

·  обеспечивает круглосуточное оперативно-диспетчерское управление в гарнизоне пожарной охраны, в том числе во время отказа отдельных подсистем и элементов;

·        осуществляет сбор, переработку и анализ информации, поступающей по каналам диспетчерского управления на ЦУС и узлы связи гарнизона (сигналов, сообщений, информационных данных, документов и т.п.) о состоянии объекта управления и оперативной обстановке на защищаемой территории;

·        обеспечивает выработку управляющих воздействий (приказов, программ, планов и т.д.)

·        осуществляет передачу управляющих воздействий (сигналов, приказов, путевок на выезд, документов и т.п.) на исполнение и контроль;

·        осуществляет реализацию и контроль выполнения управляющих воздействий;

·        осуществляет профилактический осмотр и ремонт вычислительной техники и периферийного оборудования АССОУПО на основе планов-графиков;

·        проводит анализ работы компонентов системы и технико-экономических показателей АССОУПО;

·        составляет и представляет в срок установленную отчетность по вопросам деятельности центра АССОУПО и использования вычислительной техники в соответствии с действующими нормативными документами;

·        осуществляет контроль по обеспечению работоспособности комплекса технических средств АССОУПО и его правильной эксплуатации.

3.2 Организационно-функциональная структура АССОУПО


Автоматизированная система связи и оперативного управления пожарной охраной может создаваться как автономная автоматизированная система управления силами и средствами гарнизона пожарной охраны или как часть комплексной автоматизированной системы управления пожарной охраной крупного административного центра. АССОУПО имеет три модификации, определяющие уровень автоматизации решения задач управления. Выбор модификации АССОУПО для конкретного гарнизона пожарной охраны осуществляется в соответствии с приказами МВД России и МЧС России.

Организационно-функциональная структура АССОУПО определяется географическим расположением объектов охраны, дислокацией подразделений пожарной охраны и выполняемыми ими функциями. АССОУПО включает в себя центр управления силами (ЦУС) Государственной противопожарной службы - УГПС (ОГПС), пункты связи пожарных частей, службы взаимодействия, объекты защиты.

В общем виде состоит из следующих взаимосвязанных составных частей (систем), представленных на рис.3.1:

·  система оперативно-диспетчерского управления (СОДУ);

·        система оперативно-диспетчерской связи (СОДС);

·        система организационного и правового обеспечения (СОПО);

·        информационно-управляющая вычислительная система (ИВС).

СОДУ разделяется на центральную СОДУ (СОДУ-Ц), размещаемую на ЦУС гарнизона, и комплекс аппаратуры телемеханики и связи (КАТМиС), который размещается в каждой пожарной части.

В состав КАТМиС входят комплекс устройств связи (КУС) и комплекс телемеханики (КТ), органы, управления которых должны выводиться на рабочее место диспетчера (РМД) пожарной части.

Система оперативно-диспетчерской связи состоит из двух подсистем: подсистемы оперативной диспетчерской телефонной связи (СОДТС) и подсистемы оперативно-диспетчерской радиосвязи (СОДРС), предназначенных для сбора и обмена информацией между подразделениями и службами пожарной охраны, оперативным составом и мобильными подразделениями, а также заявителями и экстренными службами города (милиция, водопроводная, энергетическая, газоаварийная и медицинская службы).

Система организационного и правового обеспечения (СОПО) включает в себя нормативно-правовую и организационно-техническую подсистемы (документацию), устанавливающую и закрепляющую порядок создания, цели, задачи, структуру, функции и правовой статус подразделений АССОУПО, и предназначенную для обеспечения эффективного функционирования системы.

Организационно-функциональная структура АССОУПО определяется географическим расположением объектов охраны, дислокацией подразделений пожарной охраны и выполняемыми ими функциями. Организационно-функциональная структура АССОУПО включает в себя центр АССОУПО, стационарные и подвижные УС гарнизона, службы взаимодействия, объекты защиты. Структура АССОУПО не должна нарушать структуру системы оперативно-диспетчерской связи гарнизона, организованную по принципу централизованного управления.

Конкретные технические и организационные решения по созданию СОДС, СОДУ, СОПО и ИВС устанавливаются в проектной документации на АССОУПО.

3.3 Состав основных подсистем центра АССОУПО

В основу построения АССОУПО в гарнизоне должны быть положены типовые решения, однако для каждого конкретного гарнизона пожарной охраны могут быть свои особенности. На этапе проектных изысканий следует детально проанализировать существующую СОДС гарнизона, исследовать ее характеристики, определить степень ее пригодности для функционирования АССОУПО. Кроме того, необходимо провести детальное технико-экономическое обоснование целесообразности автоматизации функций той или иной подсистемы АССОУПО.

В состав структуры АССОУПО входит совокупность взаимосвязанных технических подсистем.

.4 Особенности организации центра АССОУПО

Для обеспечения функционирования АССОУПО в гарнизоне пожарной охраны создается центр АССОУПО и ПСЧ ПЧ или ПСО. В процессе выполнения своих функций центр АССОУПО взаимодействует с УГПС, ОГПС, дежурной службой пожаротушения, а также службами жизнеобеспечения. Центр АССОУПО обеспечивает, круглосуточную, непрерывную оперативно-диспетчерскую службу в гарнизоне пожарной охраны.

Функционирование центра АССОУПО осуществляется под руководством начальника центра, дежурной части и технической части под руководством заместителя начальника центра АССОУПО. Функционирование центра и работа его персонала осуществляется на основе положения о центре АССОУПО, должностных и технологических инструкций, которые разрабатываются УГПС на базе типовых положений и инструкций, входящих в состав проектной документации АССОУПО.

3.5 Методика расчета эффективности функционирования АССОУПО гарнизона пожарной охраны

Обобщенный показатель экономической эффективности функционирования АССОУПО. В качестве обобщенного показателя эффективности функционирования АССОУПО принято отношение оценки результата ее применения в реальных условиях (Э) к приведенным затратам на построение и эксплуатацию системы (Собщ):

                                                  (3.1)

Экономический эффект АССОУПО. Оценкой результата применения АССОУПО является экономический эффект Э, получаемый за счет предотвращенных с помощью АССОУПО убытков от пожаров. Экономический эффект можно представить как разность между суммарными потерями от пожаров при базовом варианте (т.е. до внедрения системы) и суммарными потерями от пожаров при новом варианте, т.е. после внедрения системы:

, руб.          (3.2)

где: - среднее число крупных пожаров за исследуемый промежуток времени;  и , руб. - средние значения материальных убытков, образующихся до начала тушения пожара, соответственно до внедрения АССОУПО и после внедрения ее;  и , руб. - средние значения материальных убытков, образующихся в период тушения пожара, до внедрения АССОУПО и после ее внедрения;  и , руб. - средние значения косвенных материальных убытков от пожаров, соответственно до внедрения АССОУПО и после ее внедрения.

Стоимость убытков , образующихся на конкретном этапе тушения пожара зависит от условий возникновения и характера развития пожара, времени его обнаружения, времени выработки управленческого решения диспетчером (выбора состава техники и формирования приказа на выезд), транспортного времени, времени разведки пожара и ввода достаточного количества сил и средств на всех направлениях боевых действий, а также от удельной стоимости горючей нагрузки (горючих материалов) на объекте пожара. В общем виде средний размер ущерба то пожара до начала его тушения вычисляется по формуле:

, руб.                                      (3.3.)

где: , м2 - площадь горения (пожара) в момент начала тушения;

, руб./м2 - коэффициент удельной стоимости горючей нагрузки (материалов) на единицу площади горения.

Увеличение площади горения рассчитывается исходя из формы пожара в зависимости от времени свободного развития пожара - .

Время свободного развития пожара рассчитывается по формуле:

 мин.                         (3.4)

где: , мин. - время от начала возникновения пожара до момента его обнаружения;

, мин. - время обработки сообщения (заявки) с учетом времени переговора диспетчера ЦУС с заявителем о пожаре и выработки диспетчером управленческого решения на высылку пожарных подразделений для тушения пожара;

, мин. - время передачи приказа в пожарные части (согласно расписания выезда);

, мин. - время от момента выезда пожарных машин до начала тушения (транспортное время) с учетом времени боевого развертывания подразделений.

Применение АССОУПО позволит сократить значения  и  за счет автоматизации приема и обработки заявки, выработки управленческого решения и передачи приказов пожарным частям.

Применение АССОУПО сокращает материальный ущерб от пожара за счет того, что пожарное подразделение прибывает на место пожара раньше и, следовательно, тушение начинается при меньшем размере пожара, а также за счет автоматизированного программно-обоснованного выбора соответствующих пожарных частей гарнизона, номенклатуры и количественного состава пожарной техники и средств тушения, обеспечивающих повышение эффективности тушения пожара.

Следует отметить, что размер предотвращенного ущерба в случае применения АССОУПО особенно ощутим при организации одновременного тушения нескольких пожаров, при сложной оперативной обстановке, когда для тушения пожаров требуются дополнительные средства и техника. В этой обстановке без АССОУПО даже опытный диспетчер допускает существенные ошибки в выборе нужной пожарной части и требуемого состава техники, в учете задействованной и имеющейся в боевом резерве гарнизона техники, что отрицательно сказывается на правильности выбора дополнительной пожарной техники при возрастании номера какого-либо пожара. Кроме того, при наличии АССОУПО сокращается время, затрачиваемое диспетчером на управленческие операции, особенно в период сложившейся оперативной обстановки, когда несколько раз требуется высылать дополнительные силы, средства и технику, что, в конечном счете, приводит к снижению материального ущерба.

В общем случае ущерб от пожаров включает непосредственный ущерб от пожара на объектах производственного и непроизводственного назначения и косвенный ущерб, вызванный простоем производственного предприятия вследствие пожара.

Косвенный ущерб составляют:

· заработная плата персоналу за время простоя;

·        доплата персоналу, привлеченному для ликвидации последствий пожара;

·        оплата работ по демонтажу, расчистке и уборке строительных конструкций;

·        потери от снижения выпуска продукции за время простоя;

·        оплата штрафов за недопоставку продукции;

·        потери от капитальных вложений на восстановление основных фондов и др.

Величина косвенного ущерба может быть самой различной в зависимости от назначения объектов и размеров пожара. С учетом этих факторов величина косвенного ущерба может составить от 10 до 300 % от непосредственного ущерба от пожаров.

При проведении практических расчетов разница значений косвенного материального ущерба без АССОУПО и с применением АССОУПО (предотвращенный ущерб за счет применения АССОУПО) может быть установлена по среднестатистическим данным для соответствующих классов объектов. Расчет величины косвенного ущерба может быть проведен по методике, разработанной ФГУ ВНИИПО МЧС России.

.6 Установка оборудования АССОУПО в ПЧ и ЦУС

В ЦУС устанавливаем в качестве основного и резервного сервера - Intel i7-920 4x 2.67 GHz, 12GB DDR3 Ram, 2 х 1,5 Тб HDD

Персональный компьютер диспечера - Core 2 Duo E8400/ 4 Гб/ 640 Гб/ 1 Гб GeForce 9800GT/ DVDRW/ Win7 Premium

Источник бесперебойного питания - UPS 500VA PowerCom

Принтер - Samsung ML1640

Факс - Canon FAX-TT200

Мини АТС(включает пульт ПОС) - СОДС «Набат»

Проекционный телевизор - PHILIPS 42PFL3604/60

Радиостанция - Радий-101

МЗУ(многоканальное записывающее устройство, для записи разговора с абонентом) - CLON-ip2A

Свитч - Switch 3com 3CFSU05

Микрофон - Иволга МТ-310

ПГУ(переговорное громкоговорящее устройство) - Элект - 50-1

В ПЧ 1 устанавливаем следуещее оборудование:

Персональный компьютер диспечера - Core 2 Duo E8400/ 4 Гб/ 640 Гб/ 1 Гб GeForce 9800GT/ DVDRW/ Win7 Premium

Источник бесперебойного питания - UPS 500VA PowerCom

Принтер - Samsung ML1640

Радиостанция - Радий-101

Микрофон - Иволга МТ-310

ПГУ(переговорное громкоговорящее устройство) - Элект - 50-1

АКИП-2201

В остальные пожарные части устанавливаем оборудование как в ПЧ 1. Приведенное оборудование показано в Приложении 1. В качестве УРВ и модема мы будем использовать уже имеющие в гарнизоне УРВ «SIP IP-УАТС MOSA 4600Plus» и модем «Zyxel U-336 E».

.7 Расчет приведенных затрат на построение и эксплуатацию АССОУПО

1. Годовой фонд заработной платы производственных рабочих по облуживанию и техническому содержанию - . Для обслуживания в гарнизоне имеется 2 штатные должности инженеров-программистов ЦУС. Увеличение годового фонда заработной платы для создания новой системы не требуется.

. стоимость аппаратно-программного комплекса с учетом накладных расходов представлена в табл. 3.1 и составляет  3238561 руб.

Таблица 3.1 Спецификация оборудования для реализации предлагаемой схемы АССОУПО

Наименование оборудования

Имеется шт.

Требуется шт.

Стоимость С, руб

1

2

3

4

Сервер Intel i7-920 4x 2.67 GHz, 12GB DDR3 Ram, 2 х 1,5 Тб HDD

0

2

2х8500=17000

ПЭВМ РМ диспетчеров ЦУС Core 2 Duo E8400/ 4 Гб/ 640 Гб/ 1 Гб GeForce 9800GT/ DVDRW/ Win7 Premium

0

2

2х28600=57200

ПЭВМ РМ диспетчеров ПСЧ и ПСО Core 2 Duo E8400/ 4 Гб/ 640 Гб/ 1 Гб GeForce 9800GT/ DVDRW/ Win7 Premium

3

13+3=16

13х28600=371800

Источники бесперебойного питания «UPS 500VA PowerCom»

0

2+3+13=18

18х1900=34200

Принтер «Samsung ML1640»

2

18

16х3000=48000

Факс «Canon FAX-TT200»

0

15

15х3800=57000

СОДС «Набат» с установкой

0

1

1200000

Проекционный телевизор «PHILIPS 42PFL3604/60»

1

1

Имеется

АКИП-2201

0

13

13х8900=115700

Радиостанция «Радий-101»

0

15

41500х15=622500

МЗУ «CLON-ip2A»

0

1

13020

Switch 3com 3CFSU05

0

1

900

Микрофон «Иволга МТ-310»

0

18

1140х18=20520

ПГУ Элект - 50-1

0

18

6600 х18=118800

Установка ПЭВМ и оборудования


15

10000 х15=15000

Прокладка проводов


15

4000 х15=60000

Установка ПГУ


15

4300 х15=64500

ВСЕГО



2816140

Накладные расходы от стоимости оборудования


1,5%

422421

ВСЕГО



3238561


. Стоимость запасных частей и материалов (ЗИП) рассчитывается по формуле:

Исходя из результатов расчетов, можно сделать вывод, что автоматизированную систему в данном виде целесообразно внедрять в подразделения пожарной охраны гарнизона, т. к. затраты на содержание и обслуживание не значительны, за счет применения АССОУПО мы можем достигнуть автоматизации в подразделениях пожарной охраны.

Заключение


Выполнив курсовой проект по дисциплине «Автоматизированные системы управления и связь» были получены теоретические знания и практические навыки в области автоматизированных систем оперативного управления силами и средствами пожарной охраны, а также систем оперативно-диспетчерской связи в гарнизонах пожарной охраны. Особое внимание было уделено вопросам организации и технической реализации автоматизированных систем связи и оперативного управления пожарной охраной (АССОУПО). Также самостоятельно разрабатывались структурные схемы автоматизированных систем связи и оперативного управления силами и средствами в гарнизонах пожарной охраны, выбор технических средств для реализации этих систем и организации ремонта и эксплуатации средств радиосвязи пожарной охраны.



Литература


1.    Устав службы пожарной охраны. // Приложение 1 к приказу МВД России от 05.07. 1995 г. №257. - М.: 1996. - 55 с.

2.    Словарь основных терминов и определений. // Справочное приложение к Руководящему документу «Основные положения развития Взаимоувязанной сети связи Российской Федерации».

3.       Федеральный закон «О пожарной безопасности».- М.: РФ,1995. - 48 с.

.        Наставление по службе связи Государственной противопожарной службы Министерства внутренних дел Российской Федерации. // Приложение к приказу МВД России от 30.06. 2000 г. №700. - М.: МВД РФ, 2000. - 133 с.

.        Яхнис Л.Н. Автоматизация оперативной связи. - М.: Связь, 1976. - 120 с.

.        Корнышев Ю.Н, Фань Г.Л. Теория распределения информации. - М.: Радио и связь, 1989. - 184 с.

.        Лившиц Б.С, Фидлин Я.В, Харкевич А.Д. Теория телефонных и телеграфных сообщений. - М.: Связь, 1971. - 304 с.

8.       <http://www.nix.ru/>

.        www.spbec.ru <http://www.spbec.ru> Автоматизированные системы управления

.        www.albatros.ru <http://www.albatros.ru> Проектирование АСУ ТП.

.        www.1c-astor.ru <http://www.1c-astor.ru> АСТОР | Системы автоматизированного управления

.        Концепция развития системы связи МЧС России на период до 2010 года. - М.: ВНИИ ГОЧС, 2001. - 52 с.

.        <http://www.irz.ru>

Похожие работы на - Разработка системы связи и автоматизированной системы оперативного управления гарнизона пожарной охраны

 

Не нашли материал для своей работы?
Поможем написать уникальную работу
Без плагиата!
Без нейросетей!