Модернизация резервуарного парка Архангельского нефтяного терминала ОАО НК 'Роснефть-Архангельскнефтепродукт'
Аннотация
В данном дипломном проекте произведен анализ
существующего объема резервуарного парка Архангельского нефтяного терминала.
Для увеличения его объема предложено модернизировать резервуарный парк путем
постройки дополнительных резервуаров и заменой некоторых старых на новые
резервуары, новые резервуары оборудуются понтоном, и устанавливается защитная
стенка, такие резервуары не требуют обвалования.
Расширение резервуарного парка обеспечит
возможность большей перевалки нефти и нефтепродуктов, что в свою очередь
повлияет на увеличение экономической прибыли.
С этой целью в проекте рассчитан необходимый
объем резервуарного парка, вариант расширения. Произведен расчет конструктивных
элементов одного резервуара РВСП с защитной стенкой - 20000 м3.
Объем пояснительной записки составил 108
страницы машинописного текста, из которых 23 иллюстрации и 42 таблицы,
количество использованных источников 13.
Содержание
Введение
1.
АНАЛИЗ СУЩЕСТВУЮЩИХ СХЕМ И ПЛАН РАЗВИТИЯ АРХАНГЕЛЬСКОГО НЕФТЯНОГО ТЕРМИНАЛА
.1
Существующее положение терминала
.2
Основные технические решения по развитию терминала
.3
Обоснование увеличения объема резервуарного парка
.3.1
Резервуары для нефти
.3.2
Резервуары для газового конденсата
1.4
Конструктивные особенности проектируемых резервуаров
2.
ТЕХНОЛОГИЧЕСКИЕ РАСЧЕТЫ РВСП 20000 м3
.1
Тепловой расчет
.2
Расчет конструктивных элементов резервуара РВСП-20000 м3
.2.1
Общие сведения о материале конструкции
.2.2
Исходные данные для расчета
.2.3
Конструкция стенки
.2.4
Расчет понтона на прочность
.2.5
Расчет понтона на плавучесть при прямой его посадке
.3
Расчет категории взрывоопасности технологического блока и радиусов зон
разрушения с учетом установки защитной стенки
.4
Оборудование резервуара РВСП-20000 м3
.
СООРУЖЕНИЕ И ЭКСПЛУАТАЦИЯ
4. Оценка Экономической эффективности проекта
.
МЕРОПРИЯТИЯ ПО ОХРАНЕ ОКРУЖАЮЩЕЙ СРЕДЫ
.
ПРОМЫШЛЕННАЯ БЕЗОПАСНОСТЬ
Заключение
Список использованых источников
ПРИЛОЖЕНИЕ
Введение
По оценкам специалистов, Тимано-Печорская
нефтегазоносная провинция является перспективным и стратегически важным для
российской экономики регионом. Тимано-Печорский бассейн, являющийся последним
крупным, практически нетронутым резервом на севере европейской части России, к
2010 году должен превратиться в центр добычи нефти с уровнем до 20-30 млн.
т/год. Одним из путей вывоза является комбинированный способ перевалки по
трубопроводам, в железнодорожных цистернах, а далее на танкерах по северным
путям на экспорт.
Интенсивное освоение нефтегазовых ресурсов
влечет за собой решения проблемы транспорта нефти. В новых экономических
условиях Северных регионов страны исключительно важная роль отведена увеличению
грузооборота нефти и нефтепродуктов. Увеличение объема транспорта нефти
позволит обеспечить как загруженность морского и речного порта, так и
потребности хозяйства и экономики г. Архангельска.
Один из способов решения данной проблемы - это
модернизация действующего терминала ОАО НК «Роснефть-Архангельскнефтепродукт».
В настоящем дипломном проекте рассмотрены
вопросы, связанные с модернизацией резервуарного парка Архангельского нефтяного
терминала ОАО НК «Роснефть-Архангельскнефтепродукт» для увеличения перевалки
нефтепродукта.
Решением этого вопроса может быть замена старых
резервуаров новыми с большим единичным объемом и оборудованных понтонами,
строительство новых, дооборудование резервуаров понтонами и переводом их на
легколетучие нефти и нефтепродукты. С целью снижения воздействия на окружающую
среду, и безопасной эксплуатации возможна установка защитной стенки (стакан в
стакане).
Проект должен отображать экономическую
эффективность развития Архангельского нефтяного терминала.
1. АНАЛИЗ СУЩЕСТВУЮЩИХ СХЕМ И ПЛАН РАЗВИТИЯ
АРХАНГЕЛЬСКОГО НЕФТЯНОГО ТЕРМИНАЛА
.1 Существующее
положение терминала
В настоящее время на территории Архангельского
терминала осуществляется перевалка (прием, хранение и отгрузка) светлых и
темных нефтепродуктов в количестве до 3,0 млн. т/год.
Хранение осуществляется в наземных вертикальных
резервуарах единичным объемом от 400 м3 до 20 000 м3.
Общая вместимость существующих резервуаров для
нефтепродуктов - 274 000 м3, в том числе для, м3:
- нефти 80 000
мазута 20 000
дизельного топлива 100 000
самолетного топлива 20 000
газового конденсата 40 000
масел 4 400
автобензина 2 600
Поступление нефтепродуктов производится по железной
дороге, отгрузка танкерами.
Слив из железнодорожных цистерн осуществляется
на трех железнодорожных эстакадах:
- односторонняя для слива мазута на 5
цистерно-мест;
двухсторонняя для слива светлых нефтепродуктов
на 30 цистерно-мест;
двухсторонняя для слива нефти на 52
цистерно-места.
На территории терминала расположены два
отдельных здания насосных для светлых и темных нефтепродуктов, в которых
установлены насосы, осуществляющие слив из железнодорожных цистерн и налив
нефтепродуктов в танкеры.
Основные технологические трубопроводы, по
которым осуществляется перекачка нефтепродуктов, надземной и подземной
прокладки.
.2 Основные технические решения по развитию терминала
Развитие Архангельского терминала
предусматривает увеличение грузооборота до 10 700 тыс. т/год, в том числе:
- нефть 6 000 тыс. т/год
газовый конденсат 3 000 тыс. т/год
дизельное топливо 1 200 тыс. т/год
мазут 330 тыс. т/год
самолетное топливо20 тыс. т/год
печное топливо 90 тыс. т/год
судовое моторное топливо 60 тыс. т/год
Освоение грузооборота предполагается
осуществлять в три этапа:
- I этап - объем перевалки 7 500 тыс. т/год, в
том числе:
нефть 4 300
газовый конденсат 1 500
дизельное топливо 1 200
мазут 330
самолетное топливо 20
печное топливо 90
судовое моторное топливо 60
- II этап - увеличение грузооборота до 9 000
тыс. т/год за счет увеличения объема перевалки газового конденсата до 3 000
тыс. т/год
III
этап - увеличение грузооборота до 10 700 тыс. т/год за счет увеличения объема
перевалки нефти до 6 000 тыс. т/год
Для обеспечения требуемого грузооборота
предусматривается, наряду с использованием существующего оборудования,
строительство новых объектов.
.3 Обоснование увеличения объема резервуарного
парка
Для хранения мазута, дизельного топлива, топлива
ТС, печного топлива, судового моторного топлива используются существующие
резервуары на всех трех этапах строительства.
Для нефти и газового конденсата
предусматривается, в дополнение к существующим, строительство новых
резервуаров.
Оптимальный единичный объем и число резервуаров
на каждый вид нефтепродуктов определяются исходя из переваливаемого количества
данного продукта, коэффициентов использования емкости резервуара и
оборачиваемости резервуара.
.3.1 Резервуары для нефти
Для нефти в настоящее время используются следующие
резервуары (рисунок 1):
- №7, №44, №45 единичным объемом 20 000 м3;
№8, №9 единичным объемом 10 000 м3.
Общий объем хранения нефти в резервуарах
составляет 80 000 м3.
Величина вместимости резервуарных парков для
морских перевалочных нефтебаз [12] определяется по формуле:
(1)
где
- коэффициент сортности. При одной
марке нефтепродукта Кс=1;
- коэффициент использования емкости
резервуара (
=0,84);
- грузооборот нефтепродукта;
- норматив, учитывающий занятость
причальных сооружений в году, определяется
Пр=365nКзан.,
где n
- количество причалов, n=2;
Кзан.=0,45÷0,5
- коэффициент занятости причала.
- плотность нефтепродукта, т/м3;
- коэффициент неравномерности
суточной отгрузки, вызываемой нерегулярностью подхода танкеров (Кс.н.=2,0);
- коэффициент месячной
неравномерности прибытия судов (Км.н.=1,2);
- коэффициент спроса внешней
торговли (Кспр.=1,0);
- среднесуточное количество
нефтепродукта, т;
- количество нерабочих дней по
метеоусловиям (m=4);
- коэффициент, учитывающий частичное
использование емкости, предназначенной для суточной отгрузки (Ке=0,8).
С увеличением грузооборота до 4 300 тыс. т/год
(I этап строительства) и 6 000 тыс. т/год (III этап строительства) общий объем
хранения в резервуарах составит:этап
III этап
Недостаток в объеме хранения составляет:
на I этапе: 124 300 - 80 000 = 44 300 м3
на III
этапе: 173 500 - 80 000 = 93 500 м3
Таким образом, при увеличении грузооборота до 6
000 тыс. т/год, необходимо строительство новых резервуаров общим объемом 90
тыс. м3.
При посадке новых резервуаров на генплан
учитывалось место расположения существующих нефтяных резервуаров и технологических
связей с насосной станцией.
В качестве варианта предлагается установить
новые резервуары с нефтью на месте существующих резервуаров №12÷№17 и в районе расположения
существующих резервуаров №44, №45, №8,
№9 (рисунок 2).
На I этапе реконструкции терминала
предусматривается строительство двух резервуаров единичным объемом 20 000 м3
на месте существующих резервуаров №12÷№17.
На III этапе - строительство резервуара объемом
20 000 м3 в районе существующих резервуаров №44, №45, №8, №9
и резервуара объемом 30 000 м3 на месте существующего резервуара
№19.
Таким образом, расчетный коэффициент
оборачиваемости резервуаров составляет:
после I этапа
после III этапа
Оборачиваемость резервуаров соответствует
нормативным требованиям [13].
1.3.2 Резервуары для газового конденсата
Хранение газового конденсата в настоящее время
на терминале осуществляется в следующих резервуарах (рисунок 1):
·
№14, №15, №16, №17 единичным объемом 5 000 м3;
·
№19, №30 единичным объемом 10 000 м3.
Общий объем хранения составляет 40 000 м3.
При увеличении объема перевалки газового
конденсата до 1 500 тыс. т/год, существующего объема хранения недостаточно (коэффициент
оборачиваемости резервуаров составляет свыше 60 раз/год).
В то же время, из-за необходимости размещения на
I этапе строительства резервуаров для нефти на площадке существующих
резервуаров №12÷№17, из объема хранения газового
конденсата исключаются резервуары №14÷№17, а на III
этапе исключается резервуар №19, так как вместо него размещается резервуар под
нефть объемом 30000 м3.
Таким образом, на I этапе, в дополнение к
существующим резервуарам газового конденсата №19 и №30 (общий объем хранения 30
000 м3) необходимо устанавливать новые резервуары. В настоящее время
на территории терминала уже подготовлены площадки для строительства резервуаров
№18н и №36н.
Необходимый объем хранения резервуаров
рассчитывается по формуле аналогично расчету для резервуаров нефти.
Общий объем хранения газового конденсата при
объеме перевалки 1 500 тыс. т/год составляет 52 500 м3, при объеме
перевалки 3 000 тыс. т/год - 104 900 м3.
Недостаток объема хранения составляет:
на I этапе: 52 500 - 20 000 = 32 500 м3
на II этапе: 104 900 - 20 000 = 84 900 м3
Для обеспечения общего объема хранения газового
конденсата 104 900 м3 при грузообороте 3 000 тыс. т/год, в
дополнение к существующим резервуарам №19 и №30, предусматривается (рисунок 2):
на I этапе:
·
установка
новых резервуаров №18н единичным объемом 30 000 м3;
на II этапе:
·
переоборудование
существующих резервуаров №32, №33, №37 с дизельным топливом объемом 10 000 м3
каждый под хранение газового конденсата (установка понтона, переобвязка трубопроводов)
и №36н единичным объемом 30 000 м3.
Таким образом, общий объем хранения в
резервуарах при перевалке в 3 000 тыс. т/год будет составлять 100 000 м3.
Коэффициент оборачиваемости при этом составляет
1.4 Конструктивные особенности проектируемых
резервуаров
Вновь проектируемые резервуары (для нефти и
газового конденсата) предусматриваются с защитной стенкой ("стакан в
стакане"). Резервуар с защитной стенкой состоит из основного внутреннего
резервуара, предназначенного для хранения продукта, и защитного наружного
резервуара, предназначенного для удержания продукта в случае аварии или
нарушения герметичности основного резервуара. Основной резервуар оборудуется
понтоном.
Резервуары с защитной стенкой не требуют
обвалования.
Предпочтение такой конструкции резервуаров, по
сравнению с обычной, отдается в связи с высокой безопасностью при эксплуатации,
а также из-за стесненных условий на площадках строительства: так как резервуары
размещаются на месте существующих, отсутствие обвалования освобождает
территорию для прокладки новых трасс трубопроводов.
Рисунок 1 - План расположения существующих
резервуаров под нефть и газовый конденсат
Рисунок 2 - План расположения резервуаров под
нефть и газовый конденсат по предложенному варианту развития
2. ТЕХНОЛОГИЧЕСКИЕ РАСЧЕТЫ РВСП 20000 м3
.1 Тепловой расчет
.1.1 Исходные данные для теплового расчета
приведены в таблице 1:
Таблица
1
|
Показатель
|
Характеристика
|
|
Объем
резервуара
|
20000
м³
|
|
Внутренний
диаметр резервуара
|
39,9
м
|
|
Высота
боковой стенки
|
17,88
м
|
|
Высота
сферического купола
|
4,4
м
|
|
Максимальная
высота налива нефти
|
17,0
м
|
|
Температура
закачки нефти
|
298
К
|
|
Средняя
толщина стенки резервуара
|
0,0104
м
|
|
Коэффициент
теплопроводности стали
|
40
Вт/(м·К)
|
|
Температура
воздуха в районе установки резервуара в период хранения нефти
|
238К
|
|
Скорость
ветра
|
1,2
м/с
|
|
Плотность
нефти при t=293К
|
880 кг/м³
|
|
Удельная
теплоемкость нефти
|
2100
Дж/(кг·м)
|
|
Теплопроводность
нефти
|
0,12
Вт/(м·К)
|
|
Тепловая
изоляция
|
Минераловатные
плиты
|
|
Толщина
изоляции на стенках
|
0,1
м
|
|
Толщина
изоляции на крыше
|
0,1
м
|
|
Теплопроводность
изоляции
|
0,046
Вт/(м·К)
|
|
Температура
грунта
|
263
К
|
|
Примечание:
К = 273 + ºС
|
.1.2 Определяем площадь поверхности
.1.2.1 Определяем площадь поверхности днища
резервуара
,(2)
где
- внутренний диаметр резервуара.
.1.2.2 Определяем площадь
поверхности стенки
(3)
где hст - высота
стенки резервуара.
.1.2.3 Определяем площадь
поверхности купола
(4)
где hк - высота
купола.
Результаты расчетов площадей
приведены в таблице 2
Таблица
2
|
Площадь
днище, м2
|
Площадь
стенка, м2
|
Площадь
купол, м2
|
|
1250
|
2240
|
1310
|
.1.3 Определяем среднюю температуру нефти и
приведенную температуру окружающей среды при температуре грунта под днищем
резервуара
(5)
где Тзал - температура нефтепродукта,
с которой он заливается в емкость
(6)
где Fc1,Fc2- поверхности
емкостей, соприкасающиеся с разными средами;c1, Tc2 -
средние температуры этих сред
Таблица
3
Температура, К
|
заливаемой
нефти
|
воздуха
|
грунта
|
средняя
температура нефти
|
окружающая
среда
|
|
298
|
238
|
263
|
268
|
244,5
|
.1.4 Задаемся средним значением температуры
внутренней стенки резервуара T'ст = 298 К
.1.5 Определяем характеристики нефти при средних
температурах нефтепродукта и стенки
Характеристика нефти при Тср.н. = 268 К
Таблица
4
|
ρ,
кг/м³
|
ν,
м2/с
|
β,
1/К
|
|
897
|
0,00188
|
0,000746
|
Характеристика нефти при T'ст = 298 К
Таблица
5
|
ρ,
кг/м³
|
ν,
м2/с
|
β,
1/К
|
|
876,7
|
0,000038
|
0,000746
|
.1.6 Параметры Грасгофа и Прандталя при средних
температурах нефти и стенки
(7)
где l - линейный размер (для вертикальных
емкостей l = h, для
горизонтальных - l = d);
βр
- коэффициент объемного расширения нефти;
Тп - температура нефтепродукта
(средняя);
Тст - температура стенки емкости или
трубы;
Параметр Прандталя
(8)
где а - коэффициент
температуропроводности нефтепродукта
(9)
Индекс "п" означает, что
все физические характеристики нефтепродукта для вычисления критериев Gr и Pr
выбирают при средней температуре нефтепродукта; индекс "ст" - все
физические характеристики выбирают при средней температуре стенки емкости.
Находим произведение Pr и Gr.
Таблица
6
|
Prп
|
Prст
|
Grп
|
Prп
·Grп
|
α1ст,Вт/(м2·К)
|
|
29496
|
586
|
-305305412
|
-9·1012
|
1,84
|
(10)
.1.7 Для среднемесячной температуры воздуха 277
К находим его характеристики:
Таблица
7
Параметры воздуха
|
теплопроводность
Вт/(м·К)
|
вязкость
м2/с
|
|
0,0244
|
1,32·10-5
|
2.1.8 Определяем число Рейнольдса при обдувании
резервуара ветром и коэффициент теплоотдачи:
(11)
Коэффициент теплоотдачи при вынужденной
конвекции (обдувание емкости ветром):
(12)
Таблица
8
|
Dн
|
Re
|
C
|
n
|
α2ст
,Вт/(м2·К)
|
|
39,902
|
3627272
|
0,023
|
0,8
|
2,49
|
.1.9 Определяем коэффициент теплоотдачи
радиацией
, (13)
где Сs - постоянная Планка
εст
- степень черноты поверхности стенки
Таблица
9
|
Сs
,Вт/(м2·К)
|
εст
|
α3ст,
Вт/(м2·К)
|
|
5,768
|
0,95
|
4,27
|
2.1.10 Коэффициент теплопередачи через стенку
емкости
, (14)
где δi
-толщина стенки емкости, изоляции и т.д.;
λi -
коэффициент теплопроводности материала стенки, изоляции и т.д.;
Кст = 1,45 - без изоляции,
Кст = 0,35 - с изоляцией [13].
.1.11 Проверяем правильность выбора температуры
внутренней стенки резервуара
Среднюю температуру стенки емкости определяют
методом последовательных приближений
, (15)
Таблица
10
|
Тст
расчетная
|
Тст
принятая
|
|
264
|
298
|
2.1.12 Внутренний коэффициент теплоотдачи α1д
от нефти к днищу
Задаемся температурой внутренней поверхности
днища резервуара Т'д=298 К и находим характеристики нефти при этой
температуре.
Таблица
11
Характеристика нефти
|
ρ,
кг/м³
|
ν,
м2/с
|
β,
1/К
|
|
876,7
|
0,000038
|
0,000746
|
Находим параметры Прандталя и Грасгофа и
определяем внутренний коэффициент теплоотдачи от нефти к днищу
(16)
Таблица
12
|
Prд
|
Grп
|
Prп
·Grп
|
α1д,
Вт/(м2·К)
|
|
586,21
|
-491415951
|
-4,14·1013
|
20,04
|
.1.13 Коэффициент теплопередачи Кд через
днище
, (17)
где αi
-толщина гидрофобного слоя, днища емкости, отложений, воды и т.д.;
λi
- коэффициент теплопроводности указанных слоев;- диаметр днища резервуара;
Полагая, что за время хранения на днище
резервуара появился слой отложений толщиной 0,4 м с коэффициентом
теплопроводности 0,2 Вт/(м·К), вычисляем коэффициент теплопередачи при λгр=2,0
Вт/(м·К), Кд= 0,34
.1.14 Определяем правильность выбора температуры
внутренней поверхности днища резервуара
По уравнению теплового баланса проверяем
правильность выбора температуры внутренней поверхности днища резервуара
Таблица
13
|
Тд
расчетная
|
Тд
принятая
|
|
267,0
|
298,0
|
2.1.15 Температуру зеркала принимаем равной
средней температуре нефти, т.е. Тз=Тср=268 К.
Тогда средняя температура газового пространства
Тг.п.= 0,5(Тср+Тк)
(18)
Тг.п.= 282К
Для найденного Тг.п. найдем
теплофизические характеристики воздуха
Таблица
14
|
λв,
Вт/(м·К)
|
νв
,м2/с
|
Prв
|
|
0,0251
|
1,42·10-5
|
568
|
Вычислим параметр Грасгофа, предварительно
заменив сферическое покрытие цилиндрическим.
Объем сферического сегмента
(19)
(20)э=2,160 м
Полная высота газового пространства hг.п=
3,160
Коэффициент объемного расширения газа βг.п.=
0,0036 1/К - const
Коэффициент теплоотдачи:
· При Prп ·Grп<20000000
;
· При Prп ·Grп>20000000
;
Таблица 15
|
GrпPrп
·Grпα1к,
Вт/(м2·К)
|
|
|
|
-1,67·1010
|
-9,45·1012
|
-2,41
|
.1.17 Определяем коэффициент теплопроводности
газовоздушной смеси.
(21)
где λвозд
- коэффициент теплопроводности воздуха;
λп.н.
- коэффициент теплопроводности паров нефтепродукта;
С1 - содержание паров нефтепродукта в
газовом пространстве резервуара (так как в резервуаре установлен понтон можно
пренебречь количеством паров нефти в газовоздушной смеси между понтоном и
покрытием резервуара);
C1=0;
.
.1.18 Определяем эквивалентный
коэффициент теплопроводности газовоздушной смеси
(22)
где при (Gr·Pr)<1000 εк=1
при (Gr·Pr)>1000
, (23)
λэ=7,91
Вт/(м·К)
2.1.19 Коэффициент теплоотдачи
Если скорость ветра =0, то α2к
находится по формулам:
при Prп ·Grп <
20000000
;
при Prп ·Grп >
20000000
;
При наличии ветра принимаем: α2к =11,98
Вт/(м·К)
.1.20 Коэффициент теплоотдачи
излучением от крыши в воздух
, (24)
Таблица
16
|
Сs
,Вт/(м2·К4)
|
εк
|
α3к,
Вт/(м2·К)
|
|
5,768
|
315,59
|
481,97
|
.1.21 Пренебрегая тепловым сопротивлением
металла покрытия, находим коэффициент теплопередачи через крышу резервуара
, (25)
Кк=0,008
.1.22 Проверяем правильность выбора температуры
внутренней поверхности крыши
, (26)
Таблица
17
|
Тк
расчетная,К
|
Тк
принятая,К
|
|
281,87
|
296
|
2.1.23 Находим приведенный коэффициент
теплопередачи в окружающую среду
(27)
Кт=0,287
.1.24 Количество нефти в резервуаре
G=Fдhρ
G=18700 т.
.1.25 Определяем вероятную температуру нефти
через сутки без подогрева
, (28)
Тв=297,9 К.
.1.26 Определяем количество тепла, необходимого
для сохранения температуры нефти
(29)
К - коэффициент теплопередачи от нефтепродукта в
окружающую среду;- поверхность охлаждения, м2;
∆t- разность температур между окружающей
средой и нефтью, оС;
Расход тепла на поддержание температуры:
Q=73701,6 кКал/ч.
Для поддержания температуры в резервуаре
устанавливается секционный подогреватель, в качестве носителя используется вода
рисунок 3.
Рисунок 3 - Секционный водоподогреватель:
- патрубок ввода теплоносителя; 2 - патрубок
вывода теплоносителя; 3- секции подогревателя; 4 - кольцевые водопроводы.
.2 Расчет конструктивных элементов резервуара
РВСП-20000 м3
.2.1 Общие сведения о материале конструкции
Геометрические параметры РВСП с защитной стенкой
- 20000 м3: внутренний диаметр основного резервуара 39,9 м, при
высоте стенки 17,88 м.
Для конструкций резервуаров должна применяться
сталь, выплавленная электропечным, кислородно-конвертерным или мартеновским
способом. В зависимости от требуемых показателей качества и толщины проката
сталь должна поставляться в состоянии после горячей прокатки, термической
обработки (нормализации или закалки с отпуском) или после контролируемой
прокатки [4].
Для основных конструкций подгруппы А должна
применяться только спокойная (полностью раскисленная) сталь.
Принимаем сталь: С345-4 (09Г2С-15), у которой
минимальная температура, при которой гарантируется ударная вязкость -35 °С.
Для основных конструкций подгруппы Б должна
применяться спокойная или полуспокойная сталь.
Для вспомогательных конструкций наряду с
вышеперечисленными сталями с учетом температурных условий эксплуатации возможно
применение стали С235.
.2.1.1 Определение точности изготовления
листового проката
Принимаем, конструктивно, для резервуара листы
проката с размерами: 1490 мм -ширина, 6000 мм - длина
По точности изготовления листовой прокат должен применяться:
по толщине: ВТ - высокая, AT
- повышенная;
по ширине: АШ - повышенная, БШ - нормальная;
Принимается по толщине - таблица 18, по ширине -
таблица 19.
Таблица
18
|
Толщина,
мм
|
Предельные
отклонения по толщине листов для симметричного поля допусков при точности ВТ
и AT при ширине, мм
|
|
До
1500
|
Св.
1500 до 2000
|
Св.
2000 до 3000
|
|
ВТ
|
AT
|
ВТ
|
AT
|
ВТ
|
AT
|
|
От
5 до 10 вкл.
|
±
0,4
|
±
0,45
|
±
0,45
|
±
0,5
|
±
0,5
|
±0,55
|
|
Св.
10 до 20 вкл.
|
±
0,4
|
±
0,45
|
±
0,45
|
±
0,5
|
±
0,55
|
±0,6
|
|
Св.
20 до 30 вкл.
|
±
0,4
|
±
0,5
|
±
0,5
|
±
0,6
|
±
0,6
|
±
0,7
|
АТ = ± 0,45 мм - для листа шириной 1,49 м и
толщиной до 16 мм.
Таблица
19
|
Толщина,
мм
|
Предельные
отклонения по ширине при точности АШ и БШ и ширине листа, мм
|
|
менее
2000
|
2000
и более
|
|
повышенная
АШ
|
нормальная
БШ
|
повышенная
АШ
|
нормальная
БШ
|
|
До
16 вкл.
|
10
|
15
|
15
|
20
|
|
Св.
16 до 45 вкл.
|
15
|
25
|
20
|
25
|
АШ =10 мм при толщине листа до 16 мм.
Серповидность (СП) листов должна быть пониженной
и на базе 1 м не должна превышать 2 мм.
.2.1.2 Расчетная температура металла
За расчетную температуру металла принимается
наиболее низкое из двух следующих значений:
минимальная температура складируемого продукта:
3°С;
температура наиболее холодных суток для данной
местности (минимальная среднесуточная температура), повышенная на 5°С: -35°С + 5ºС
= -30ºС.
При определении расчетной температуры металла не
учитываются температурные эффекты специального обогрева и теплоизоляции
резервуаров.
Для резервуаров с рулонной технологией сборки
расчетная температура металла, принимаемая, при толщинах более 10 мм понижается
на 5 °С.
Расчетная температура металла равна -35°С.
Таблица
20
|
марка
стали
|
Предел
текучести, Н/ мм2
|
Временное
cопротивление Н/мм2
|
Относительное
удлинение, %
|
Ударная
вязкость KCV, Дж/см2
|
|
С345
(09Г2С-15)
|
325
|
470
|
21
|
35
|
2.2.2
Исходные данные для расчета
Задаемся основными данными для расчета
конструктивных частей резервуара:
объем резервуара: 20000 м3;
тип резервуара: со стационарной крышей с
понтоном, с двойной стенкой;
внутренний диаметр основного резервуара: 39900
мм;
высота стенки: 17880 мм;
расчетный уровень налива продукта: 17000 мм;
геометрический объем: 22506 м3;
район строительства: Россия, Архангельская
область Приморский район, пос. Талаги, нефтебаза;
плотность хранимого продукта: 0,88-0,9 т/м3;
температура хранения продукта: +25 °С;
внутреннее избыточное давление: нет;
вакуум: нет;
снеговая нагрузка: 2,00 кПа;
ветровая нагрузка: 0,6 кПа;
расчетная температура района строительства: -35
°С;
сейсмичность района строительства: нет;
толщина изоляции на стенке и на крыше: по 100
мм;
припуск на коррозию: нет;
оборачиваемость продукта: 41,3;
срок службы резервуара: 40 лет.
.2.3 Конструкция стенки
Расчетные значения толщины листов стенки
определяются исходя из проектного уровня налива продукта 16,40 м.
Номинальные толщины стенок резервуара
определяются в три этапа:
предварительный выбор толщин поясов;
корректировка толщин при поверочном расчете на
прочность;
корректировка толщин при проведении расчета на
устойчивость.
Рисунок 4 - Схема резервуара вертикального сбора
с понтоном:
- днище резервуара; 2 - стенка; 3 - окрайки
днища; 4 - днище понтона; 5 - шахтная лестница; 6 - опорное кольцо; 7 -
элементы оборудования; 8 - крыша резервуара; 9 - площадки и ограждения.
.2.3.1 Предварительный выбор номинальных толщин
поясов производится с помощью расчета на эксплуатационные нагрузки, на нагрузку
гидроиспытаний и по конструктивным требованиям
.2.3.2 Минимальная расчетная толщина стенки
в
каждом поясе для условий эксплуатации рассчитывается по формуле [3]
, (30)
где g - ускорение
свободного падения в районе строительства;
ρ - плотность
продукта;
H- высота
налива продукта;
z- расстояние
от дна до нижней кромки пояса;
r- радиус срединной
поверхности пояса стенки резервуара;
- расчетное сопротивление материала;
- коэффициент условий работы, равный
0,7 для нижнего пояса, равный 0,8 для всех остальных поясов;
n1 и n2 -
соответствующие коэффициенты перегрузки;
рп- давление понтона
через продукт на боковую поверхность резервуара;
рп - находится, как
частное массы понтона на площадь боковой поверхности резервуара, до высоты
подъема понтона, масса понтона в свою очередь найдена по стандартным значениям
мембранного понтона для РВСП-20000 м3 и равна 60650 кг.
рп=
Поскольку нижний край стенки жестко
защемлен (сварен) с днищем, то для него z = 0,30 м.
Аналогично, считаются толщины стенок
для следующих поясов, результаты занесены в таблицу 21.
Таблица
21
|
номер
пояса
|
толщина,
мм
|
принятое
значение, мм
|
|
1
|
14,5
|
16
|
|
2
|
11,6
|
13
|
|
3
|
10,5
|
12
|
|
4
|
9,4
|
10
|
|
5
|
8,3
|
10
|
|
6
|
7,1
|
10
|
|
7
|
6,0
|
9
|
|
8
|
4,9
|
9
|
|
9
|
3,8
|
9
|
|
10
|
2,7
|
9
|
|
11
|
1,6
|
9
|
|
12
|
0,5
|
9
|
Принятые значения обусловлены запасом прочности.
.2.3.3 Минимальная расчетная толщина стенки в
каждом поясе для условий гидравлических испытаний рассчитывается по формуле:
, (31)
где
- плотность используемой при
гидроиспытаниях воды;
- высота налива воды при
гидроиспытаниях;
=0,9 - коэффициент условий работы
при гидроиспытаниях для всех поясов одинаков результаты занесены в таблицу 22
Таблица
22
|
номер
пояса
|
толщина,
мм
|
принятое
значение, мм
|
|
1
|
12,5
|
16
|
|
2
|
11,4
|
13
|
|
3
|
10,3
|
12
|
|
4
|
9,2
|
10
|
|
5
|
8,1
|
10
|
|
6
|
7,1
|
10
|
|
7
|
6,0
|
9
|
|
8
|
4,9
|
9
|
|
9
|
3,8
|
9
|
|
10
|
2,7
|
9
|
|
11
|
1,6
|
9
|
|
12
|
0,5
|
9
|
Рисунок 5 - разрез стенки резервуара
2.2.3.4 Номинальная толщина
каждого
пояса стенки выбирается из сортаментного ряда таким образом, чтобы
была не
меньше максимума из трех величин:
,
- минимальная конструктивно
необходимая толщина, определяется по таблице 23 [4]:
Таблица
23
|
Диаметр
резервуара , м
|
Толщина
стенки ,
мм
|
|
Рулонное
исполнение
|
Полистовое
исполнение
|
|
Стационарная
крыша
|
Плавающая
крыша
|
|
|
D
≥ 35
|
10
|
8
|
10
|
2.2.3.5 Проверочный расчет на прочность для
каждого пояса стенки резервуара проводится по формуле
,(32)
или по формуле
,(33)
где
- меридиональное напряжение;
- кольцевое напряжение;
- коэффициент условий работы;
- коэффициент надежности по
назначению, для резервуаров:
=1,1 - I класса.
Найдем расчетное сопротивление для
всех поясов:
Для первого пояса:
206818181,8 Па = 206,81 МПа;
Для всех остальных:
236363636,4 Па = 236,37 МПа;
Кольцевое напряжение
вычисляется
для нижней точки каждого пояса:
,(34)
для первого пояса кольцевое
напряжение будет равно:
206288062 Па = 206,3 МПа;
для всех остальных:
Таблица
24
|
Номер
пояса
|
σ2
|
Расчетное
сопротивление
|
|
МПа
|
МПа
|
|
1
|
206,3
|
206,81
|
|
2
|
231,7
|
236,37
|
|
3
|
226,9
|
236,37
|
|
4
|
236,37
|
|
5
|
214,6
|
236,37
|
|
6
|
185,7
|
236,37
|
|
7
|
174,3
|
236,37
|
|
8
|
142,2
|
236,37
|
|
9
|
110,1
|
236,37
|
|
10
|
78,0
|
236,37
|
|
11
|
46,0
|
236,37
|
|
12
|
13,9
|
236,37
|
Значения удовлетворяют условию прочности.
Меридиональное напряжение
с
учетом коэффициентов надежности по нагрузке и коэффициентов для основного
сочетания нагрузок вычисляется для нижней точки пояса по формуле
,(35)
где
-
масса стенки выше расчетной точки;
G0-
масса покрытия (купола) на стенки резервуара, кг, G0=73230
кг;
s - полное
нормативное значение снеговой нагрузки.
Масса стенки выше расчетной стенки находится как
произведение объема металла по поясам на плотность стали:
Таблица
25
|
Номер
пояса
|
Масса,
т
|
|
1
|
183,23
|
|
2
|
159,77
|
|
3
|
140,71
|
|
4
|
123,12
|
|
5
|
108,47
|
|
6
|
93,81
|
|
7
|
79,15
|
|
8
|
65,96
|
|
9
|
52,77
|
|
10
|
39,57
|
|
11
|
26,38
|
|
12
|
13,19
|
Для первого пояса:
1703476,5 Па =1,7 МПа;
для последующих поясов:
Таблица
26
|
Номер
пояса
|
σ1
|
Расчетное
сопротивление
|
|
|
МПа
|
МПа
|
МПа
|
|
1
|
1,7
|
205,4
|
206,81
|
|
2
|
2,1
|
230,6
|
236,37
|
|
3
|
2,3
|
225,8
|
236,37
|
|
4
|
2,7
|
242,1
|
236,37
|
|
5
|
2,7
|
213,2
|
236,37
|
|
6
|
2,7
|
184,4
|
236,37
|
|
7
|
3,0
|
172,8
|
236,37
|
|
8
|
3,0
|
140,7
|
236,37
|
|
9
|
3,0
|
108,7
|
236,37
|
|
10
|
3,0
|
76,6
|
236,37
|
|
11
|
2,9
|
44,6
|
236,37
|
|
12
|
2,9
|
12,7
|
236,37
|
Значения удовлетворяют условию прочности.
.2.3.6 Расчет стенки резервуара на устойчивость
выполняется с помощью проверки соотношения
,(36)
где
-
первое (меридиональное) критическое напряжение,
- второе
(кольцевое) критическое напряжение.
Первое критическое напряжение вычисляется по
формуле
,(37)
где
- расчетная толщина самого тонкого
пояса стенки (обычно верхний пояс).
Коэффициент С может быть вычислен по
формулам:
при
,(38)
при
.(39)


;

Второе критическое напряжение
вычисляется по формуле
,(40)
где
- редуцированная высота резервуара,
а при постоянной толщине стенки для резервуара со стационарной крышей
равно
полной высоте стенки резервуара
.
Редуцированная высота резервуара
вычисляется по формуле
,(41)
где
- расчетная толщина листа
-го пояса,
- высота
-го пояса
При расчете на устойчивость
кольцевое напряжение
для
резервуара со стационарной крышей и понтоном учитывается только ветровая
нагрузка, так как вакуум и задувание ветра отсутствуют:

Меридиональное напряжение
с учетом
коэффициентов надежности по нагрузке и коэффициентов для основного сочетания
нагрузок вычисляется аналогично расчету на прочность.
Значения для проверки на
устойчивость приведены в таблице 27

,
Таблица
27
|
Номер
пояса
|
σ1
,МПа
|
,
МПа ,
МПа
|
|
|
1
|
1,7
|
0,6
|
0,65
|
|
2
|
2,1
|
0,6
|
0,71
|
|
3
|
2,3
|
0,6
|
0,74
|
|
4
|
2,7
|
0,6
|
0,81
|
|
5
|
2,7
|
0,6
|
0,81
|
|
6
|
2,7
|
0,6
|
0,80
|
|
7
|
3,0
|
0,6
|
0,85
|
|
8
|
3,0
|
0,6
|
0,85
|
|
9
|
3,0
|
0,6
|
0,85
|
|
10
|
3,0
|
0,6
|
0,84
|
|
11
|
2,9
|
0,6
|
0,84
|
|
12
|
2,9
|
0,6
|
0,84
|
Условие устойчивости выполняется во всех поясах.
.2.4 Расчет понтона на прочность
При проектировании понтона основные
геометрические параметры их назначают конструктивно, затем производят
проверочные расчеты на прочность.
Наиболее неблагоприятное состояние плавающей
крыши может возникнуть при установке ее на опорные стойки. Так как расстояние
между опорами центральной части понтона не превышает 1000 ее толщин, то
отпадает необходимость в определении напряжений в днище [9].
На понтонное кольцо воздействуют: собственная
его масса Рпк, масса затвора Р2, поддерживают понтонное
кольцо 18 опорных стоек.
.2.4.1 Задаемся исходными геометрическими
размерами понтонного кольца (конструктивно), таблица 28:
Таблица
28
|
Параметр
|
Значение
|
|
Радиус
кольца наружный, м - R1
|
19,75
|
|
Радиус
кольца внутренний, м - R2
|
18,25
|
|
Высота
кольца наружный, м - hн
|
1,1
|
|
Высота
кольца внутренний, м - hвн
|
0,9
|
|
толщина
верхней поверхности, м - δверх
|
0,004
|
|
толщина
нижней поверхности, м - δниж
|
0,004
|
|
толщина
наружной поверхности, м - δн
|
0,007
|
|
толщина
внешней поверхности, м - δвн
|
0,007
|
|
толщина
перегородки, м - δпер
|
0,004
|
|
число
перегородок - n
|
24
|
|
число
опор - К
|
18
|
|
число
перегородок между двумя опорами - m
|
1,33
|
|
масса
опор, т - Р1
|
1,71
|
|
масса
затвора, т - Р2
|
5,28
|
|
масса
бортика ограждения пены, т -Р3
|
3,3
|
|
плотность
стали, т/м3 - ρ
|
7,85
|
|
Расчетное
сопротивление стали, МПа - Rн
|
240
|
.2.4.2 Проверяем выбранное понтонное кольцо на
прочность
Рисунок 6 - Расчетная схема прочности понтонного
кольца
Определим нагрузку на один погонный метр
понтонного кольца, кН/м:
(42)
где k -
коэффициент перегрузки, k = 1,05;
Рпк - масса понтонного
кольца, т;
R1, R2 - наружный
и внутренний радиусы понтонного кольца, соответственно, м;
кН/м.
(43)
Где Рверх - масса верхней
стенки, т;
Рниж - масса нижней
стенки, т;
Рн - масса наружней стенки, т;
Рвн - масса внутренней стенки, т;
Рпер - масса перегородок, т;
Р1 - масса опорных стоек, т;
Р2 - масса уплотняющего затвора, т;
Р3 - масса бортика ограждения пены,
т;
т.
(44)
Где
- толщина верхнего листа, м;
т.
(45)
Где
- толщина верхнего листа, м;
т.
(46)
Где
- толщина наружной стенки, м;
- высота наружной стенки, м;
т.
(47)
Где
- толщина внутренней стенки, м;
- высота внутренней стенки, м.
т.
(48)
Где
- толщина перегородок, м;
n - число
перегородок, шт.
т.
Допустим, что нагрузка на понтонное кольцо
равномерно распределена на внутреннюю и наружную стенки, тогда на наружную
стенку воздействует qn=q1/2.
Несущими являются балки, состоящие из стенок и полок шириной по 15δ
(рисунок 7а, 7б).
кН/м.
Рисунок 7 - Схема несущих балок
понтонного кольца: а - наружная балка; б - внутренняя балка
Наружную стенку понтонного кольца,
ввиду ее малой кривизны, можно представить как прямую балку, лежащую на опорах.
Опорами являются поперечные перегородки. Тогда величину изгибающего момента в
наружной стенке можно определить из зависимости:
(49)
кН·м.
Где
- максимальный пролет балки между
опорными стойками, определяют из условия что понтон содержит К опорных стоек и
возможно исключения из работы одной из них. Тогда
(50)
Где m - число
перегородок между двумя опорами;
К - число опорных стоек понтонного
кольца;
м.
Площадь сечения наружной балки, м2:
;(51)
м2.
Центр тяжести сечения, м:
;(52)
м.
Момент инерции сечения понтона, м4:
;(53)
м4.
Момент сопротивления сечения при
изгибе понтонного кольца, м3:
;(54)
м3.
Напряжение в сечении понтонного
кольца, МПа:
;(55)
МПа.
Проверяем условие прочности:
Аналогичным путем считается
внутренняя балка, результаты занесены в таблицу 29:
Таблица
29
Расчет внутренней балки
|
пролет
внутренней балки, м
|
12,73
|
|
|
|
изгибающий
момент, кНм - Мх
|
47,02
|
|
|
|
площадь
сечения наружной балки, м2 - Fвн
|
0,01
|
|
|
|
Центр
тяжести сечения, м - z
|
0,43
|
|
|
|
Момент
инерции, м4 - Jx
|
0,20
|
|
|
|
момент
сопротивления сечения при изгибе, м3 - Wx
|
0,48
|
|
|
|
напряжения
в сечении понтонного кольца, МПа - σ
|
97,62
|
≤
|
192
|
Условия прочности выполняются по обеим балкам
понтонного кольца значит размеры кольца выбраны правильно.
2.2.5 Расчет понтона на плавучесть при прямой
его посадке
В соответствии с законом Архимеда плавучесть
понтона будет обеспечена при уравновешивании сил тяжести, вызванных собственной
массой конструкции, внешними нагрузками и выталкивающими силами жидкости. При
этом глубина погружения крыши Т не должна превышать высоты наружной стенки
понтонного кольца hн.
Равновесие наступит тогда, когда силы не только равны по величине, но и лежат
на одной вертикали. Вышеназванным условиям отвечают соотношения [9]:
(56)
Где Рп - масса понтона, т;
к1 - коэффициент перегрузки, к1=1,2;
Fтр
- сила трения затвора о стенку резервуара, Fтр=101,17
кН;
Vp
- объем вытесненной жидкости, м3;
γж
- удельный вес жидкости, кН/м3;
хп - координата центра тяжести
понтона, м;
хс - координата приложения
результирующих сил поддержания, м;
Т0 - глубина погружения понтона в
жидкость от собственного веса, м.
Рисунок 8 - Расчетная схема объема вытесненной
жидкости
(57)
(58)
(59)
Где z1
- аппликата притыка центральной части крыши к понтонному кольцу, м;
z2
- аппликата нижней стенки понтонного кольца, м;
При x
= R2,
z2 =
0,0085м.
Глубина погружения понтонного кольца:
(60)
Где Рпк - масса
понтонного кольца, т;
м.
(61)
где Рм - масса мембраны,
т;
(62)
т;
м.
Тогда объем погружения равен
м3;
м3;
103,24м3.
При разгерметизации центральной части понтона
плавучесть будет обеспечиваться только понтонным кольцом, понтон погрузится в
жидкость на глубину Т1 , м.
(63)
где Т2 - глубина
погружения понтона от веса взвешенной центральной части, м.
(64)
где G1 - вес
взвешенной центральной части понтона, т.
(65)
Где ρ и ρж - плотность
стали и продукта соответственно, т/м3.
кН;
м;
м.
Координаты центра величины понтона
при прямой её посадке в жидкость можно охарактеризовать следующими выражениями:
где ωi и zi - площадь и
координата центра тяжести элементарной фигуры в диаметральной плоскости,
погруженной в жидкость.
(66)
м.
Для характеристики погруженной в
жидкость понтона могут служить коэффициент полноты плавающего понтона δ и
метацентрический радиус r
(67)
0,25;
(68)
Где
- момент инерции плоскости
относительно осей у и х;
=119436,77 м4;
1156,93 м.
Плавучесть понтона при прямой его
посадке будет обеспечена при Т1 < hн. Тогда
запас плавучести крыши
З = hн - Т1;(69)
З = 1,1 - 0,2 = 0,9 м.
Коэффициент запаса плавучести
(70);
При выбранных геометрических
размерах понтона выполняется не только проверка на прочность, но и
обеспечивается плавучесть понтона. Размеры выбраны правильно.
.3 Расчет категории взрывоопасности
технологического блока и радиусов зон разрушения с учетом установки защитной
стенки
.3.1 Исходные данные для расчета
для расчета энергетического потенциала
технологического блока принят вариант аварии, когда происходит разрушение
основного резервуара и часть продукта попадает в пространство между стенками
основного и защитного резервуаров;
в качестве расчетной площади аварийного разлива
и испарения нефти принята поверхность между основным и защитным резервуарами Fисп
=
195 м2;
в качестве расчетного времени испарения взято
время, равное 20 минутам.
Таблица
30
|
Наименование
блока
|
Показатели
параметров технологического блока
|
|
Состав
среды
|
Избыточное
давление среды в блоке,кг/см2
|
Геометрический
объем блока, м3
|
Объем
продукта, м3 (при Нmax=16,4 м)
|
Объем
парогазовой фазы в блоке, м3
|
Площадь
разлива жидкости, м2
|
|
РВСП-20000
м3
|
нефть
|
-
|
25057
|
20505,9
|
-
|
195
|
Таблица
31
Характеристика взрывопожарных свойств нефти
|
Расчетная
температура, ºС
|
Температура
начала кипения нефтепродукта,ºС
|
Удельная
теплота сгорания, кДж/кг
|
|
25
|
35
|
43961
|
.3.2 Расчет энергетического потенциала
.3.2.1 Давление насыщенных паров нефти при
температуре 25ºС равно:
Рн=169 мм рт.ст.= 22,5 кПа.
.3.2.2 Определяем молекулярный вес паров нефти
по формуле:
М=45+0,6·tн.к.;(71)
М=45+0,6·35=66 кг/кмоль.
.3.2.3 Определяем интенсивность испарения нефти
по формуле:
,(72)
где
- безразмерный коэффициент,
учитывающий влияние скорости температуры воздушного потока над поверхностью
разлитой жидкостью,
=2,4
М - молекулярная масса паров нефти;
Рн - давление насыщенных
паров;
кг/с·м2.
.3.2.4 Определяем массу G жидкой
фазы, испарившейся с поверхности разлива за расчетное время:
,(73)
где Fн - площадь
испарения;
τн - время
испарения нефти при аварийном разливе;
G=0,0004387·195·1200=102,66
кг.
.3.2.5 Общий энергетический
потенциал
Е=G·q`,(74)
где q` - удельная
теплота сгорания;
Е= 102,66·43961= 4513036,26 кДж.
нефтяной терминал
резервуар понтон
Таблица
32
Расчетные данные энергетического потенциала
|
Давление
насыщенных паров, кПа
|
Молекулярная
масса, кг/кмоль
|
Интенсивность
испарения нефти, кг/с·м2
|
Масса
жидкости испарившейся с поверхности разлива, кг
|
Энергетический
потенциал, кДж
|
|
22,5
|
66
|
0,0004387
|
102,66
|
4513036,26
|
.3.3 Расчет категории взрывоопасности
технологического блока
.3.3.1 Относительный энергетический потенциал
взрывоопасности блока
(75)
.3.3.2 Общая масса горючих паров
взрывоопасного парогазового облака m,
приведенная к единой удельной энергии сгорания, равной 46000 кДж/кг, равна:
; (76)
кг.
Таблица
33
Показатели и категории взрывоопасности блока
|
Относительный
энергетический потенциал
|
Общая
приведенная масса горючих паров блока, участвующих во взрыве, кг
|
Категория
взрывоопасности блока
|
|
9,99
|
98,12
|
III
|
2.3.4 Расчет радиусов зон разрушения
.3.4.1 Для оценки уровня воздействия применяем
тротиловый эквивалент. Тротиловый эквивалент взрыва парогазовой среды Wт,
определяемый по условиям адекватности характера и степени разрушения при
взрывах парогазовых облаков, рассчитывается по формуле
, (77)
Где 0,4 - доля энергии взрыва
парогазовой смеси;
,9 - доля энергии взрыва
тринитротолуола;
q` - удельная
теплота сгорания парогазовой среды;
qT - удельная
энергия взрыва тринитротолуола, qT=4520
кДж/кг;
z - доля
горючих паров , участвующих во взрыве, принимаем z=1;
кг
.3.4.2 Зоной разрушения считается
площадь с границами, определяемыми радиусами, центром которой является центр
расчетной площадки рассматриваемого технологического блока. Границы каждой зоны
характеризуются значениями избыточных давлений по фронту ударной волны ΔP и, соответственно
безразмерным коэффициентом K.
Радиус зон разрушения определяется
по формуле
R = K·R0,
где K -
безразмерный коэффициент, характеризующий воздействие взрыва на объект;
; (78)
м.
Таблица
34
Зоны разрушений
|
Класс
зоны разрушения
|
Безразмерный
коэффициент
|
Давление
ударной волны (кПа)
|
Расчетные
радиусы зон разрушения, м
|
|
1
- Сильное повреждение всех зданий
|
3,8
|
>
100
|
14,55
|
|
2
- Среднее повреждение всех зданий с массовыми обвалами
|
5,6
|
70
|
21,45
|
|
3
- Среднее повреждение промзданий
|
9,6
|
28
|
36,77
|
|
4
- Легкие повреждения фабричных труб
|
28,0
|
14
|
107,24
|
|
5
- Частичное разрушение стен
|
56,0
|
<2
|
214,48
|
Здания, в которых расположены помещения
управления (операторные), административные и другие непроизводственные здания,
в которых предусмотрено постоянное пребывание людей, должны быть устойчивыми к
воздействию ударной волны Р=14 кПа [5].
.4 Оборудование резервуара РВСП-20000 м3
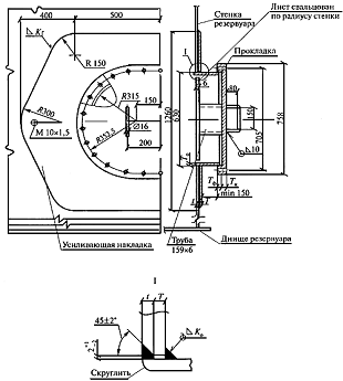
.4.1 Патрубки на стенке [4]:
патрубок приема Ду 500;
патрубок раздачи Ду 500;
патрубок зачистки Ду 150;
люк-лаз 600х900 мм в I
поясе - 2 шт.(рисунок 10)
люк-лаз 600х900 мм в I
I поясе - 2
шт.(рисунок 11)
люк-лаз Ду 600 в I
поясе;
патрубок ввода теплоносителя Ду 50 - 2 шт.;
патрубок вывода теплоносителя Ду 50 - 2 шт.;
патрубок подслойного пенотушения Ду 150 - 3 шт.;
патрубок пеногенератора для ПК-20 Феникс - 6
шт.;
патрубок сниженного пробоотборника.
Рисунок 9 - Общий вид патрубка в стенке
резервуара
Рисунок 10 - Люк-лаз овальный 600х900 мм в I
поясе стенки
Рисунок 11 - Люк-лаз овальный в II
поясе стенки
.4.2 Патрубки на крыше [4]:
световой люк Ду 500 - 4 шт.(рисунок 12);
направляющие понтона Ду 500 - 2 шт.;
монтажный люк 1000х1000;
патрубок замерного люка Ду 150;
патрубок пожарного извещателя Ду 100 - 6 шт.;
патрубок аварийного уровня Ду 100- 3 шт.;
патрубок сниженного пробоотборника;
патрубок вентиляционный Ду 500 - 13 шт (рисунок
14);
Рисунок 12 - Люк световой
500
Рисунок 13 - Патрубки на крыше
Таблица
35
|
Условный
проход патрубка , мм
|
Толщина
обечайки патрубка , мм
|
Диаметр
усиливающего листа , мм
|
|
100
|
5
|
220
|
|
150
|
5
|
320
|
|
200
|
5
|
440
|
|
250
|
6
|
550
|
|
300
|
6
|
650
|
|
350
|
6
|
760
|
|
400
|
6
|
860
|
|
500
|
6
|
1060
|
.4.3 Дыхательная аппаратура должна
устанавливаться на стационарной крыше резервуаров и должна обеспечивать
проектные величины внутреннего давления и вакуума или их отсутствие (для
атмосферных резервуаров и резервуаров с понтоном). В первом случае дыхательная
аппаратура выполняется в виде совмещенных дыхательных клапанов (клапанов
давления и вакуума) и предохранительных клапанов, во втором случае - в виде
вентиляционных патрубков.
Минимальная пропускная способность дыхательных
клапанов, предохранительных клапанов и вентиляционных патрубков определяется в
зависимости от максимальной производительности приемо-раздаточных операций
(включая аварийные условия) по следующим формулам [11]:
пропускная способность вентиляционного патрубка,
м
/ч,
(79)
или
, что больше,(80)
где
-
производительность залива продукта в резервуар, м
/ч,
-
производительность слива продукта из резервуара, м
/ч,
- полный объем
резервуара, включая объем газового пространства под стационарной крышей, м
.
= 25057 м3;
М1 = 1000 м
/ч;
М2 = 2000 м
/ч
- аварийная;
Q1
= 1000 +0,02·25057 = 1504 м3/ч;
Q2
= 2000 +0,22·25057 = 7512 м3/ч;
Не допускается изменение производительности
приемораздаточных операций после введения резервуара в эксплуатацию без
пересчета пропускной способности дыхательной аппаратуры, а также увеличение
производительности слива продукта в аварийных условиях, так же все дыхательные
патрубки оборудуются защитным колпаком, и металлической сеткой (рисунок 14).
.4.4 Понтон
Конструкция понтона (рисунок) представляет собой
днище из листовой стали толщиной 4 мм, по периметру которого приварены два
замкнутых кольцевых ребра, отстоящих друг от друга на расстоянии 2,8 м.
Кольцевые ребра придают жесткость всей конструкции понтона при его движении при
сливе или наливе нефтепродукта, а также создают необходимый запас плавучести на
случай затопления его центральной части. Для повышения жесткости системы и
обеспечения совместной работы кольцевых ребер последние соединены между собой
радиальными ребрами, размещенными с шагом, равным 1/48 части окружности.
Рисунок 14 - Дыхательный патрубок: 1- патрубок;
2 - колпак; 3 - металлическая сетка
Кольцевые и радиальные ребра приварены к днищу
понтона сплошными швами. Общая масса понтона составляет 60,65 т.
В нижнем положении понтон опирается
на трубчатые стойки высотой 1,8 м. Стойки плавающие, т. е. они закреплены в
радиальных ребрах и в днище понтона и перемещаются вместе с ним. На днище
резервуара под каждой стойкой приварена опорная плита размером 10
600
600 мм.
Между понтоном и стенкой резервуара предусмотрен зазор 200 мм. Чтобы не
испарялся нефтепродукт, в зазоре установлен уплотняющий затвор. Во избежание
возможного поворота понтона при его перемещениях в резервуаре имеются две
диаметрально расположенные направляющие трубы.
Рисунок 15 - Понтон: 1- стойка понтона; 2 -
днище понтона; 3 - днище резервуара; 4 - стенка резервуара; 5 - направляющие
трубы; 6 - покрытие резервуара.
3. СООРУЖЕНИЕ И ЭКСПЛУАТАЦИЯ
.1 Монтаж резервуаров полистовым методом
Организация, разрабатывающая или привязывающая
ППР по монтажу резервуаров, должна в его составе уточнить подготовку кромок
листов стенки в зависимости от принятых видов сварки, места строповки
конструкций и другие вопросы, вытекающие из принятой технологии монтажа
резервуаров. Одновременно должны быть разработаны поставляемые вместе с
конструкциями резервуаров приспособления: устройства, конструкция которых
должна предусматривать восприятие ветровых нагрузок для обеспечения
устойчивости стенки во время монтажа; стенды для контрольной сборки и
укрупнения листов стенки и кровли в блоки, монтажные стойки для резервуаров с покрытием;
сборочные и строповочные приспособления; контрольные пластины для сварщиков и
т.п.
В числе временных сооружений необходимо
предусмотреть:
помещения для сварочного оборудования;
специальные сани для транспортирования
автоматической установки типа "Циркоматик" и других сварочных
аппаратов;
хранилище для контейнеров с ампулами
радиоактивных веществ (в случае отсутствия рентгеновского аппарата);
кладовую для хранения сварочной проволоки,
электродов и флюса с установкой в ней электрической печи для прокалки и сушки
сварочных материалов;
помещение для проявления и обработки снимков
просвеченных швов;
помещение для рабочих.
Технологический процесс сборки и сварки днищ
резервуаров и центральных частей плавающих крыш (понтонов), монтируемых из
рулонных заготовок, с целью получения минимальных сварочных деформаций, должен
предусматривать следующую последовательность:
монтируют окрайки днища, собирая стыки между
ними на остающейся подкладке с зазором клиновидной формы, равным у периферии
4-6 мм, а у другого конца стыка 10-12 мм. Стыки закрепляют гребенками и
сваривают на длине 200-250 мм в местах примыкания стенки рисунок 16;
Рисунок 16 - Схема сварки стыков
окраек: 1 - окрайка; 2 - подкладка; 3 - гребенка; 4 - сварочный шов; 5 -
частичная сварка;6 - риска установки первого пояса.
монтируют рулонированные полотнища
днища резервуара и сваривают соединения между ними только на площади,
закрываемой впоследствии днищем плавающей крыши (понтона), не доваривая концы
стыков на 2 м;
после приварки на днище плит под
опорные стойки и испытания сварных соединений днища резервуара на
герметичность, монтируют полотнища плавающей крыши (понтона). Соединения между
ними не доваривают по концам на длину 2 м;
монтируют первый пояс стенки резервуара,
сваривают его вертикальные стыки, затем приваривают к окрайкам днища;
после сварки пояса с окрайками зазор
в стыках окраек становится нормальным и стыки сваривают по всей их длине. Затем
собирают полотнища днища резервуара с окрайками и приваривают их. В последнюю
очередь заканчивают сварку соединений между полотнищами, которые оставляли
несваренными;
днище плавающей крыши (понтона)
после монтажа и сварки второго пояса стенки резервуара, монтажа и сварки
коробов понтона собирают и сваривают вначале с ребром понтона, затем заваривают
соединения между полотнищами, которые ранее оставались несваренными.
Днища, сооружаемые из отдельных
листов и окраек, так же как из рулонных заготовок, монтируют в два этапа.
Сначала монтируют окрайки, затем центральную часть днища. Порядок сборки и
сварки окраек такой же, как и при монтаже днищ резервуаров из рулонных
заготовок. Листы укладывают полосами от центра днища к периферии, соблюдая
минимальный размер нахлестки 30 мм. Сборку листов между собой осуществляют с помощью
сборочных приспособлений. Разделку кромок в узлах стыковки выполняют, как
указано на рисунок 17. К сварке днища приступают после закрепления листов днища
на прихватках, за исключением соединений периферийных листов с примыкающими к
ним листами. В целях получения минимальной деформации после разбивки днища на
отдельные зоны (четверти) рекомендуется последовательно сваривать рисунок 18:
листы в зонах;
зоны между собой;
соединения периферийных листов между
собой на участках, несколько больших их нахлестки на окрайки;
кольцевое соединение периферийных
листов с окрайками;
оставшиеся соединения периферийных
листов между собой;
периферийные листы со всей средней
частью днища.
Рисунок 17 - Подготовка кромок листов в узлах
стыковки: а - трех листов; б - четырех листов; 1 - величина нахлеста.
Рисунок 18 - Схема сборки и сварки днища из
листов: 1 - окрайка; 2 - периферийные листы; 3 - зона; 4 - шов между зонами; 5
- шов между периферийными листами и зонами; 6 - стенка
При сварке днищ резервуаров из отдельных листов
без окраек после сварки листов в зонах переводят нахлесточные соединения между
периферийными листами на их краях на длине 200-250 мм в стыковые и заваривают
эти участки на подкладках. Затем собирают первый пояс стенки, сваривают
вертикальные швы, приваривают пояс к периферийным листам днища, после чего
заваривают соединения между периферийными листами и в последнюю очередь
сваривают периферийные листы со всей средней частью днища.
Стенки резервуаров изготавливают и поставляют на
монтажную площадку в виде отдельных вальцованных листов. На каждом листе
заводом-изготовителем должен быть указан номер плавки и приложена копия
сертификата.
Транспортировать и хранить вальцованные листы
следует в контейнерах, исключающих возможность их развальцовки и деформации.
До начала сборки стенки резервуара необходимо
проверить: горизонтальность окраек днища, правильность геометрической формы
листов (радиус гибки), соответствие разделки кромок проекту и дополнительным
техническим требованиям ППР.
В процессе полистовой сборки (сборки из
укрупненных блоков) следует строго соблюдать очередность установки элементов,
предусмотренную ППР. Особенно тщательно необходимо контролировать сборку и
сварку первого пояса, так как его качество предопределяет правильность
геометрической формы всей стенки резервуара.
Листы первого пояса (укрупненные блоки)
устанавливают на окрайки по разметке. При этом необходимо следить за тем, чтобы
расположение первого листа строго соответствовало требованиям ППР.
Размеры разбежки между вертикальными стыками
листов первого пояса и стыками окраек днища должны быть не менее 200 мм.
Размеры разбежки между вертикальными стыками отдельных поясов - не менее 500
мм.
Листы пояса с окрайками и между собой соединяют
при помощи сборочных приспособлений (Рисунок 19,20), обеспечивающих проектные
зазоры между кромками. В процессе сборки необходимо контролировать
геометрическую форму стенки резервуара по поясам, совпадение кромок и зазоры в
вертикальном и горизонтальном стыках. Последний (замыкающий) лист (блок) пояса обрезают
по месту с разделкой кромок и обеспечением проектного зазора.
Рисунок 19 - Сборка вертикального
стыка между листами стенки: 1 - тавровое стяжное приспособление; 2 - клин; 3 -
проушина
Рисунок 20 - Сборка листов первого
пояса стенки с днищем: 1 - ограничитель; 2 - угловое стяжное приспособление; 3
- проушина; 4 - клин
Стенку резервуара монтируют с
обеспечением устойчивости от ветровых нагрузок, раскрепляя ее расчалками или
используя при сборке и сварке металлические подмости, конструкция которых
предусматривает восприятие ветровых нагрузок.
Монтажные стыковые соединения стенок
резервуаров следует выполнять дуговой сваркой со свободным или принудительным
формированием шва с применением высокопроизводительных сварочных автоматов.
В случаях отсутствия
высокопроизводительных автоматов для сварки горизонтальных стыковых соединений
стенки, а также с целью уменьшения количества монтажных элементов целесообразно
производить укрупнение листов в монтажные блоки из двух-трех листов,
свариваемых по длинной кромке автоматом под флюсом. Сборку и сварку в блоки
необходимо производить в удобных положениях, в кондукторах.
Вертикальные стыки пояса, а также
горизонтальный стык между поясами сваривают одновременно несколько сварщиков,
расположенных равномерно по окружности и двигающихся по мере сварки в одну
сторону. Для сварки вертикальных стыков стенки следует предусмотреть
технологию, обеспечивающую минимальное западание и выпучивание зоны стыка.
Качество монтажных швов стенки и
днища резервуаров, монтируемых полистовым методом, контролируется посредством
систематической проверки соблюдения технологического процесса; внешнего
осмотра; проверки размеров и испытания на непроницаемость и герметичность
(керосином, вакуум-прибором и пр.) всех швов. Для резервуаров объемами 2000 м
и более,
кроме того, обязателен контроль вертикальных швов проникающим излучением или
другими физическими методами [1].
.2 Испытания и приемка резервуаров
Испытания резервуаров проводятся с целью
проверки прочности, устойчивости и герметичности конструкций.
Испытания должны проводиться в соответствии с
требованиями технологической карты проведения испытаний, которая должна быть
составной частью ППР по монтажу и включать подробное описание всех процессов
прочностных испытаний, необходимые чертежи трубопроводной сети обеспечения
испытаний и приспособлений для выполнения работ при испытаниях.
До начала испытаний должны быть закончены работы
по обвалованию, монтажу конструкций, включая приемораздаточные трубопроводы,
сварке и контролю качества сварных соединений, оформлены и представлены
заказчику в установленном порядке техническая документация, в том числе:
сертификаты на стальные конструкции резервуара с
приложениями, в которых удостоверяется качество металла и сварочных материалов,
представлены данные по сварочным работам, проведенным при изготовлении, и
результаты проверки
качества сварных соединений;
акт на приемку основания резервуара под монтаж;
результаты контроля сварных соединений
смонтированного резервуара.
Для резервуаров с плавающей крышей (понтоном)
должны быть представлены техническая документация на конструкции уплотняющего
затвора и акты испытаний на герметичность коробов плавающей крыши (понтона)
после их монтажа.
Испытание резервуара без давления с плавающей
крышей (понтоном) на прочность производится только на расчетную
гидростатическую нагрузку наливом его водой до высоты, предусмотренной
проектом.
Гидравлическое испытание рекомендуется проводить
при температуре окружающего воздуха +5°С и выше. Испытание резервуаров при
низких температурах (в зимних условиях) можно производить водой или
нефтепродуктом по специальному согласованию с заказчиком. При этом должны быть
приняты меры по предотвращению замерзания воды в трубах и задвижках, а также
обмерзания стенок резервуара.
Испытание резервуаров морской водой или в других
особых условиях производят по специальной технологической карте, согласованной
заказчиком.
Налив воды в резервуар осуществляют со скоростью
не более 500 м
/ч во избежание
появления вибрации подводящих трубопроводов.
Налив производят ступенями по поясам с
выдержками на каждой ступени продолжительностью, достаточной для осмотра.
По мере заполнения резервуара водой необходимо
наблюдать за состоянием конструкций и сварных швов.
При обнаружении течи из-под края днища или
появления мокрых пятен на поверхности отмостки необходимо прекратить испытание,
слить воду, установить и устранить причину течи.
Если в процессе испытания будут обнаружены
свищи, течи или трещины в стенке (независимо от величины дефекта), испытание
должно быть прекращено и вода слита до уровня:
полностью - при обнаружении дефекта в I
поясе;
на один пояс ниже расположения дефекта - при
обнаружении дефекта во II-VI
поясах;
до V
пояса - при обнаружении дефекта в VII
поясе и выше.
Резервуары, залитые водой до проектной отметки,
выдерживают под этой нагрузкой (без избыточного давления) объемом до 20000 м
не менее 24 ч; объемом свыше 20000 м
- не менее 72 ч. В случае необходимости выдержки резервуара под нагрузкой водой
более длительное время срок выдержки определяется проектом.
Испытания резервуаров с защитной стенкой должны
выполняться в два этапа:
первый - испытание основного резервуара по
пункту;
второй - испытание защитного резервуара.
Гидравлическое испытание защитного резервуара
следует проводить при заполнении основного резервуара на высоту стенки
защитного резервуара путем подачи воды в межстенное пространство до проектного
уровня.
По результатам испытаний должны составляться
раздельные акты испытаний основного резервуара и акт гидравлического испытания
защитного резервуара.
Оба резервуара считаются выдержавшими
гидравлическое испытание, если в процессе его на поверхности стенкок или по
краям днищ не появятся течи, уровень воды не будет снижаться, а осадка
резервуаров будет соответствовать требованиям проекта.
Обнаруженные мелкие дефекты (свищи, отпотины)
подлежат устранению при пустом резервуаре. Исправленные места должны быть
проверены на герметичность керосином или вакуум-камерой.
Результаты испытаний отражаются в акте на
испытания.
Гидравлические испытания резервуаров с
плавающими крышами (понтонами) производятся без уплотняющих затворов с
тщательным наблюдением за работой катучей лестницы, направляющих стоек и других
конструкций. Скорость подъема (опускания) плавающей крыши (понтона) при
гидравлических испытаниях не должна превышать эксплуатационную.
По мере подъема и опускания плавающей крыши
(понтона) в процессе гидравлического испытания резервуара производят:
зачистку шлифовальной машинкой на внутренней
поверхности стенки резервуара брызг наплавленного металла, заусенцев и других
острых выступов;
измерение зазоров между верхней кромкой наружной
стенки коробов плавающей крыши (понтона) и стенкой резервуара, которые
выполняются в зоне стыков между поясами (на расстоянии 50-100 мм) против
каждого вертикального шва стенки и при необходимости между швами измерительной
металлической линейкой (ГОСТ 427-75). Результаты измерений записывают в журнал
монтажных работ и прикладывают к акту на испытание резервуара. Допускаются
отклонения величины зазора от номинального ±40 мм для резервуара объемом до
2000 м
и +100 мм -80 мм для резервуаров объемом от 2000 м
и более;
измерение зазоров между направляющими трубами и
патрубками в крыше (понтоне).
Допускаемое отклонение величины зазора от
номинального ±20 мм для резервуаров со стенкой высотой 18 м и ±12 мм для
резервуаров со стенкой высотой до 12 м.
На резервуар, прошедший испытания, составляются
приемочный акт, а при сдаче в эксплуатацию - паспорт резервуара [6].
.3 Обслуживание резервуаров
Руководство нефтебазой должно разработать и
утвердить инструкцию по техническому надзору за резервуарами, устанавливающую
основные технические требования по наблюдению за эксплуатацией, периодичность,
содержание и методы ревизии стальных резервуаров применительно к местным
условиям с учетом требований проектов и соответствующих стандартов. Технический
надзор за эксплуатацией резервуаров должен быть возложен на квалифицированного
работника, ответственного за своевременное проведение обслуживания, ведение
журнала осмотра оборудования и арматуры резервуаров, устранения обнаруженных
дефектов.
При вступлении на дежурство старший по смене
должен осмотреть резервуары. О замеченных недостатках (появление течи в швах
корпуса или из-под днища резервуара, переливе и т. д.) необходимо немедленно
сообщить руководству с одновременным принятием соответствующих мер и
обязательной записью в журнал осмотра основного оборудования и арматуры
резервуаров.
Основное оборудование и арматура резервуара
должны подвергаться профилактическому осмотру в соответствии с Указаниями по
текущему обслуживанию резервуаров.
Профилактический осмотр резервуаров должен
проводиться согласно календарному графику, утвержденному главным инженером
предприятия. Результаты обслуживания должны быть записаны в журнал осмотра
основного оборудования и арматуры резервуаров.
За осадкой основания каждого резервуара должно
быть установлено систематическое наблюдение. В первые четыре года эксплуатации
резервуаров (до стабилизации осадки) необходимо ежегодно проводить
нивелирование в абсолютных отметках окрайки днища или верха нижнего пояса не
менее чем в восьми точках, но не реже чем через 6м. В последующие годы после
стабилизации осадки следует систематически (не реже одного раза в пять лет)
проводить контрольное нивелирование.
Для измерения осадки основания резервуара на
территории предприятия должен быть установлен глубинный репер, закладываемый
ниже глубины промерзания.
При осмотре сварных резервуаров особое внимание
следует уделять сварным вертикальным швам нижних поясов корпуса, швам приварки
нижнего пояса к днищу (швам уторного уголка), швам окрайков днища и прилегающим
участкам основного металла. Результаты осмотров швов должны быть
зарегистрированы в журнале осмотра основного оборудования и арматуры
резервуаров.
При появлении трещин в швах или основном металле
уторного уголка днища действующий резервуар должен быть немедленно освобожден,
опорожнен и зачищен. При появлении трещин в швах или в основном металле стенки
действующий резервуар должен быть освобожден полностью или частично в
зависимости от способа его ремонта.
Выявленные дефектные участки сварных соединений
должны быть исправлены согласно ремонтным картам.
Техническое обслуживание и ремонт стальных
понтонов с открытыми отсеками должны производиться согласно Инструкции по
эксплуатации стальных понтонов с открытыми отсеками РД 39-30-185-79(прил. 1, п.
41). Обслуживание и ремонт синтетических понтонов выполняются согласно
технической и эксплуатационной документации, представляемой
организациями-разработчиками конструкций синтетических понтонов.
В процессе эксплуатации понтон должен
осматриваться в соответствии с графиком, утвержденным руководителем или главным
инженером предприятия. В верхнем положении понтон осматривают через световой
люк, в нижнем положении - через люк-лаз в третьем поясе резервуара. При осмотрах
должны быть проверены отсутствие нефти или нефтепродукта в отсеках и
центральной части понтона, обрывов кабелей системы заземления, а также
сохранение целостности элемента затворов направляющих стоек и кольцевого зазора
между понтоном и стенкой резервуара. Осмотр понтона необходимо выполнять в
нормативные сроки проверки основного резервуара оборудования. При
профилактических осмотрах (не реже одного раза в два года) понтон должен быть
осмотрен на опорах согласно перечню основных проверок технического состояния
понтона и устранения неисправностей .
При обнаружении на понтоне нефтепродукта
необходимо выяснить причину неисправности. В случае нарушения герметичности
понтона или коробов резервуар должен быть освобожден от нефтепродукта согласно
указаниям по дегазации резервуара с понтоном.
Результаты осмотров и устранения неисправностей
при осмотрах понтонов должны быть записаны в журнал осмотра основного
оборудования и арматуры резервуаров.
Подвергающиеся коррозионному разрушению
поверхности элементов понтона должны быть защищены антикоррозионным покрытием в
соответствии с требованиями типового проекта.
Пирофорные осадки, образующиеся на понтонах
резервуаров с сернистыми нефтями, необходимо удалять согласно специальному
графику, утвержденному главным инженером или руководителем предприятия.
Удаление пирофорных осадков должно проводиться при строгом соблюдении
требований безопасности.
Проверка электрической связи понтона с землей
должна выполняться не реже одного раза в год, одновременно с проверкой
заземления резервуара путем измерения омического сопротивления заземляющего
устройства. Омическое сопротивление заземляющего устройства, предназначенного
для защиты понтона исключительно от статического электричества, не должно
превышать 100 Ом. Для электрической связи понтона с резервуаром применяется
кабель типа КРПТ сечением 30 X х10 мм2.
Проверка на герметичность сварных соединений
понтона должна выполняться согласно инструкции по определению герметичности
сварных соединений понтона.
Резервуары, находящиеся в эксплуатации, подлежат
периодическому обследованию и дефектоскопии для определения их действительного
технического состояния. Очередность, сроки проведения обследований, а также
объем работ по проверке технического состояния резервуара регламентируются
Руководством по обследованию резервуаров (часть II, прил. 1, п. 40). Сроки
проведения частичного и полного обследования представлены в таблице 36.
Обследование и дефектоскопию резервуаров
выполняют специальные бригады, подготовленные к проведению определенного комплекса
работ и оснащенные необходимыми приборами и инструментами.
На основании результатов обследования
составляется годовой график капитального ремонта с учетом обеспечения
бесперебойной работы резервуарного парка по приему, хранению и отпуску
нефтепродуктов.
Намеченные к капитальному ремонту резервуары
должны быть своевременно включены в титульный список капитального ремонта
предприятия на предстоящий год. При этом необходимо, чтобы подготовка к ремонту
была проведена заблаговременно; ремонтные работы обеспечены всеми необходимыми
материалами, оборудованием и рабочей силой.
Для предварительного определения характера,
объема и стоимости ремонтных работ на резервуары, включенные в план
капитального ремонта, должны быть составлены предварительная дефектная ведомость
и необходимая проектно-сметная документация.
Текущий ремонт должен быть предусмотрен в
графике не реже одного раза в шесть месяцев, средний - не реже одного раза в
два года.
Перед ремонтом резервуар должен быть осмотрен
комиссией, специально назначенной приказом руководителя предприятия [12].
Сроки проведения обследования резервуаров
|
Вид
хранимого нефтепродукта
|
Срок
эксплуатации резервуара
|
Полное
обследование с выводом из эксплуатации
|
Частичное
обследование без вывода из эксплуатации
|
|
Нефть
товарная Бензин Дизельное топливо Керосин
|
Более
25 лет Менее 25 лет Более 25 лет Менее 25 лет Более 25 лет Менее 25 лет
|
Через
3 года » 5 лет » 3 года » 5 лет » 4 года » 7 лет
|
Через
год » 2,5 года » 1 год » 2,5 года » 2 года » 3 года
|
.4 Дефекты и виды ремонта
Нарушения прочности и герметичности в
резервуарах в большинстве случаев вызываются совокупностью различных
неблагоприятных воздействий на конструкции.
При монтаже и эксплуатации резервуаров наиболее
часто встречаются следующие дефекты и повреждения:
а) трещины в окрайках (окраинной части) днища по
сварным соединениям и основному металлу (иногда трещины с окраек переходят на
основной металл первого пояса стенки);
б) трещины в нижнем уторном уголке по сварным
соединениям и основному металлу (в ряде случаев трещины с уголка переходят на
основной металл первого пояса стенки);
в) трещины в сварных соединениях полотнища днища
с выходом или без выхода на основной металл;
г) выпучины, вмятины и складки на днище;
д) трещины в поясах стенки по сварным соединениям
и основному металлу (в основном в нижних поясах).
Наиболее часто трещины в стенке резервуара
возникают в вертикальных стыках вдоль сварных соединений с выходом или без
выхода на основной металл, в крестообразных стыковых соединениях, вблизи
горизонтальных и вертикальных сварных соединений и поперек стыков по основному
металлу. Трещины образуются также в основном металле вблизи люков-лазов,
патрубков и штуцеров присоединения, трубопроводов и резервуарного оборудования
и т. д.;
е) непровары, подрезы основного металла,
шлаковые включения и другие дефекты сварных соединений;
ж) негерметичность (отпотины) в сварных,
клепаных соединениях и основном металле днища, стенки, кровли и понтона;
з) изменения геометрической формы верхних поясов
стенки резервуара (местные выпучины, вмятины, горизонтальные гофры) и кровли
резервуара повышенного давления;
и) коррозионные повреждения днища, стенки,
понтона и кровли резервуара;
к) значительные деформации и разрушения
отдельных несущих конструктивных элементов покрытия резервуара;
л) отрыв центральной стойки от днища резервуара;
м) отрыв от стенки резервуара опорных столиков
кронштейнов понтона;
н) затопление понтона с образованием деформации
направляющих труб, стоек и кронштейнов с зависанием или без зависания понтона;
о) повреждения, провисания и потеря
эксплуатационных свойств резинотканевых ковров-понтонов и уплотняющих затворов;
п) обрыв анкерных болтов и деформации
вертикальных стенок анкерного столика у резервуаров повышенного давления;
р) деформация днища по периметру резервуара;
с) значительные равномерные и неравномерные
осадки (просадки) основания;
т) потеря устойчивости обвязочного уголка в
сопряжении стенок с днищем у горизонтальных резервуаров, а также потеря
устойчивости элементов внутренних колец жесткости и опорных диафрагм;
у) осадка опор (фундаментов) горизонтальных
резервуаров.
Перечисленные дефекты обусловливаются рядом
причин, важнейшие из которых - амортизационный износ конструкций; хрупкость
металла при низких температурах; наличие дефектов в сварных соединениях
(непровары, подрезы и пр.), являющихся концентраторами напряжений; скопление
большого числа сварных швов в отдельных узлах резервуара; нарушение технологии
монтажа и сварки; неравномерные осадки (просадки) песчаных оснований; коррозия
металла, возникающая вследствие хранения в резервуарах сернистой нефти или
нефтепродуктов с повышенным содержанием серы; нарушение правил технической
эксплуатации резервуаров из-за превышения уровня наполнения, избыточного
давления или недопустимого вакуума резервуара, а также частичной вибрации
стенки при закачке нефтепродуктов.
Устранение дефектов и ремонт резервуаров -
ответственные операции, определяющие во многом дальнейшую безопасность и
бесперебойную эксплуатацию резервуаров.
Руководство предусматривает работы, выполняемые
при ремонтах:
а) текущем - работы осуществляются без
освобождения резервуара от нефти и нефтепродуктов (ремонт кровли, верхних
поясов стенки с применением эпоксидных соединений; ремонт оборудования,
расположенного с наружной стороны резервуара, и т. п.);
б) среднем - работы, связанные с зачисткой,
дегазацией резервуара с соблюдением правил техники безопасности и пожарной
безопасности (установка отдельных металлических накладок с применением
сварочных работ; ремонт трещин и швов, ремонт или замена оборудования);
в) капитальном - работы, предусмотренные средним
ремонтом, и работы по частичной или полной замене дефектных частей стенки,
днища, покрытия, плавающей крыши (понтона) и оборудования.
Ремонты проводят по графикам, периодичность
которых не должна превышать нормативных сроков и должна учитывать периодичность
технических обследований резервуаров.
Периодичность каждого вида ремонта устанавливают
в зависимости от фактической скорости износа элементов конструкций с учетом
особенностей эксплуатации в соответствии с результатами технических
обследований резервуаров.
При капитальном ремонте резервуаров
предусматриваются следующие работы (типовая схема):
обеспечение ремонтных работ необходимыми
материалами, оборудованием, инструментом, приспособлениями и др.;
освобождение резервуара от нефтепродукта и
зачистка;
дегазация (промывка, пропарка, вентиляция);
обследование и дефектоскопия с выдачей
технического заключения о состоянии резервуара;
составление дефектной ведомости;
разработка проекта производства работ;
исправление осадок (кренов), укрепление
оснований, фундаментов;
замена изношенных элементов (участков стенки,
днища, покрытия, понтона и др.);
устранение дефектов с применением огневых работ
и без их применения;
испытание на прочность и герметичность в
соответствии с требованиями настоящих Правил;
работы по нанесению защитных антикоррозионных
покрытий;
составление и оформление документации на ремонт
и испытание резервуара.
Указания по восстановлению плавучести
(работоспособности) затонувшего понтона
Восстановление плавучести (работоспособности)
затонувшего понтона должно осуществляться в следующей последовательности:
измерить расстояние до поверхности затонувшего
понтона через световые люки, при этом необходимо убедиться, что понтон
находится на опорных стойках;
понизить уровень нефти или нефтепродукта в
резервуаре до верхней кромки борта понтона путем ее откачки через раздаточный
патрубок технологическими насосами, при этом нефть или нефтепродукт из
надпонтонного пространства будет поступать в раздаточный патрубок через затворы
направляющих стенок и кольцевого зазора между стенкой резервуара и понтоном, а
также через направляющие стойки.
При откачке следует:
ограничить по возможности расход нефти или
нефтепродукта;
установить запасную крышку люка-лаза в третьем
поясе с приваренным к ней сливным патрубком диаметром 80-100 мм;
заполнить резервуар водой до уровня не ниже
нижней образующей сливного патрубка запасной крышки люка в третьем поясе,
подавая воду в подпонтонное пространство. Во избежание образования статического
электричества следует закачивать воду со скоростью 1 м/с. Если при закачке воды
понтон всплывает в плоскости раздела вода - нефть, то воду необходимо подавать
с помощью шланга также сверху через люк-лаз на центральную часть понтона;
откачать нефть с поверхности воды через сливной
патрубок запасной крышки люка-лаза в третьем поясе;
дегазировать резервуар путем полного заполнения
его водой и последующего опорожнения или путем вентилирования через все
открытые люки;
снизить уровень воды до верхней кромки борта
понтона путем слива ее через сифонный кран;
установить сифонные линии (шланги) для слива
воды из отсеков и центральной части понтона в резервуар (рабочий устанавливает
сифонные линии изнутри резервуара через люк-лаз), после чего через сифонный
кран полностью удалить воду из резервуара. Для ускорения удаления воды могут
быть использованы также передвижные насосы и установлены дополнительные сифоны
(шланги) через люки в первом и третьем поясах стенки. При установлении сифонных
линий должны быть соблюдены требования безопасности, изложенные в настоящих
Правилах;
проверить исправность всех элементов понтона и
герметичность швов сварных соединений в соответствии с прил. 10 настоящих
Правил.
При отсутствии поврежденных элементов понтона
резервуар можно эксплуатировать. При обнаружении повреждений элементов понтона
и его негерметичности резервуар выводят из эксплуатации и ремонтируют.
4.
ОЦЕНКА ЭкономическОЙ эффективностИ
проекта
.1 Описание проекта
В разделе рассмотрена экономическая эффективность
расширения резервуарного парка Архангельского нефтяного терминала. Инвестиции
вкладываются в установку новых резервуаров, что в свою очередь обеспечит
большую перевалку нефти и газового конденсата, за счет чего увеличится годовая
выручка. Инвестиции внедряются в три этапа (три года) по частям.
.2 Показатели экономической оценки
.2.1 Поток денежной наличности
Дисконтный поток денежной наличности это сумма
прибыли от реализации проекта и амортизационных отчислений, уменьшенных на
сумму инвестиций направляемых на освоение нефтяного месторождения. NPV
определяется как сумма годовых потоков приведённых к начальному году.
, (81)
где NPV - дисконтированный поток
денежной наличности;
Пt -прибыль от
реализации продукции в данном году;
Аt
-амортизационные отчисления;
t, t p-соответственно
текущий и расчётный год,
Ен -норматив
дисконтирования.
При выборе варианта инвестиционного
проекта показатель потока денежной наличности можно принять за основной.
Норматив дисконтирования в
инвестиционных проектах принимается инвестором самостоятельно, исходя из
ежегодного процента сумм возврата которые он хочет получить на инвестируемый им
капитал.
.2.2 Прибыль от реализации (Пt)
Прибыль от реализации это совокупный
доход предприятия уменьшенный на величину эксплуатационных затрат с включением
в них амортизационных отчислений и суммы налогов, которые относятся на
себестоимость продукции. Расчёт прибыли по инвестиционному проекту производится
с обязательным приведением доходов и затрат к первому расчётному году. Расчёт
осуществляется путём деления величины прибыли за каждый год на соответствующий
коэффициент приведения.
,(82)
где Bt- выручка от
реализации продукции в году t;
Эt-
эксплуатационные затраты;
Ht- налоги.
.2.3 Внутренняя норма возврата
капитальных вложений IRR
Она представляет собой то значение
нормы дисконта при котором сумма чистого дохода от инвестиций равна сумме
инвестиций. Это то значение норматива дисконтирования, при котором величина
суммарного потока наличности за расчётный период равна нулю.
,(83)
где Пt-прибыль от
реализации в году t;
Аt-
амортизационные отчисления ;
Кt-капитальные
вложения на установку резервуаров в году t.
Определяемая таким образом норма
возврата капитальных вложений сравнивается с требуемой нормой дохода и если
расчётное значение IRR равно или больше требуемой
инвестором нормы дохода, то инвестиции в данный проект принимаются.
.2.4 Срок окупаемости капитальных
вложений РР
Это продолжительность времени в
течение которого начальные негативные значения накоплений денежной наличности
полностью компенсируются её положительными значениями.
,(84)
где Пt-прибыль от
реализации в году t
Аt-
амортизационные отчисления ;
Кt-капитальные
вложения на установку резервуаров в году t;
Ен - коэффициент
дисконтирования.
Если доход распределён по годам
равномерно, то срок окупаемости рассчитывается делением единовременных затрат
на величину годового дохода. Если прибыль распределяется не равномерно, то срок
окупаемости инвестиций будет рассчитываться прямым подсчётом лет, в течение которых
инвестиция будет погашена аккумулятивным доходом (это доход накопленный).
Показатель срока окупаемости не учитывает влияние доходов последних лет.
.2.5 Коэффициент эффективности
инвестиций ARR
Коэффициент эффективности инвестиций
рассчитывается делением среднегодовой прибыли на среднюю абсолютную величину
инвестиций. Средняя величина инвестиций рассчитывается делением исходной суммы
капитальных вложений на 2,если предполагается, что по истечении срока
реализации данного проекта все капитальные вложения будут списаны. Если
допускается наличие остаточной или ликвидационной стоимости, то она в расчётах
учитывается.
,(85)
где PN-среднегодовая
балансовая прибыль;
IC-
инвестиции;
PV- ликвидационная
стоимость.
Данный показатель сравнивается с
показателем рентабельности авансированного капитала, который рассчитывается
делением общей чистой прибыли предприятия на общую сумму средств авансированных
в его деятельность [10].
.3 Капитальные вложения
Таблица
37
|
Наименование
объекта
|
Строительные
работы, млн. руб.
|
Монтаж,
млн. руб.
|
Общая
стоимость, млн. руб.
|
|
Резервуары
под нефть 2х20000 м3 (1 этап)
|
97,87
|
107,43
|
205,3
|
|
Резервуар
под нефть 30000 м3 и 20000 м3 (3 этап)
|
170,24
|
134
|
304,24
|
|
Резервуар
под газовый конденсат 30000 м3 №18н (1 этап)
|
71,8
|
80,29
|
152,09
|
|
Оборудование
понтоном резервуаров №32, 33, 37 и резервуар под газовый конденсат 30000 м3
№36н (2 этап)
|
71,8
|
2,19+80,29
|
154,28
|
|
Итоговые
значения капитальных вложений взяты с учетом модернизации всего терминала,
т.е. насосных, эстакад, операторских, межцеховых коммуникаций, сетей КИП и А
и т.д.
|
Итого
по I этапу
|
5769
|
|
Итого
по II этапу
|
367
|
|
Итого
по III этапу
|
619
|
|
Итого
по всем трем этапам
|
6755
|
Срок полезной эксплуатации новых резервуаров 40
лет.
Норма амортизации:
(86)
где Т - срок эксплуатации, лет;
Годовая сумма амортизационных
отчисления составляет
А = Кт·На,(87)
где Кт - капитальные
вложения в данном году.
Результаты расчетов амортизации
приведены в таблице 41.
.4 Расчет заработной платы персонала
приведен в таблице 38,39:
Таблица
38
Структура персонала предприятия
|
Категория
персонала
|
Доля
в общей численности, %
|
Численность
персонала, чел.
|
|
|
|
|
Промышленно-производственный
персонал, в т.ч.
|
94
|
564
|
|
рабочие
|
44
|
264
|
|
руководители
|
8
|
48
|
|
специалисты
|
27
|
162
|
|
служащие
|
15
|
90
|
|
Непромышленный
персонал,чел.
|
6
|
36
|
|
ВСЕГО
|
100
|
600
|
Таблица
39
Структуру
рабочих по разрядам
|
Разряд
|
Структура,
%
|
Численность,
чел.
|
Тарифный
коэффициент
|
Заработная
плата, руб.
|
Фонд
оплаты, руб.
|
|
1
|
1
|
3
|
1
|
7616,00
|
20106,24
|
|
2
|
17
|
45
|
1,08
|
8225,28
|
369150,57
|
|
3
|
18
|
48
|
1,35
|
10281,60
|
488581,63
|
|
4
|
23
|
61
|
1,65
|
12566,40
|
763031,81
|
|
5
|
30
|
79
|
1,84
|
14013,44
|
1109864,45
|
|
6
|
11
|
29
|
2,2
|
16755,20
|
486571,01
|
|
Средние
значения
|
|
11576,32
|
3237305,70
|
|
|
|
|
|
|
|
При расчете заработной платы учитываются
северный и районный коэффициенты в размере 1,7, а так же премия 60 %.
Таблица
40
Показатели по заработной плате
|
Показатели
|
Значения
|
|
Фонд
оплаты труда, руб. В том числе: - рабочие -руководители -специалисты
-служащие -непромышленный персонал
|
99
673 614,03
|
|
|
|
38
847 668,43
|
|
16
450 560,00
|
|
37
013 760,00
|
|
5
140 800,00
|
|
2
220 825,60
|
|
Средняя
заработная плата, руб. В том числе: -рабочие -руководители -специалисты
-служащие -непромышленный персонал
|
|
|
|
|
11
576,32
|
|
28
560,00
|
|
19
040,00
|
|
4
760,00
|
|
5
140,80
|
Рисунок 21. Поток денежной наличности на
ближайшие 10 лет
4.7 Индекс рентабельности
,(88)
где Рn-годовой
доход;
IC-инвестиции;
r-коэффициент
дисконтирования.
, т.е. PY > 1,0;
Коэффициент эффективности проекта:
ARR=
Срок окупаемости:
при r = 0:
года;
при r = 10:
лет.
Проект развития Архангельского нефтяного
терминала является экономически выгодным, так как при коэффициенте
дисконтирования равном 0 срок окупаемости инвестиций составляет 4,76 года, что
меньше нормативного срока окупаемости 6,25.
5. МЕРОПРИЯТИЯ ПО ОХРАНЕ ОКРУЖАЮЩЕЙ СРЕДЫ
.1 Источники и объекты
воздействия
При строительстве резервуаров
воздействие на атмосферный воздух сопряжено со следующими видами работ:
- пыление грунта при отсыпке и
планировке площадок строительства;
выполнение сварочных и
окрасочных работ;
работа автотранспорта и
дорожно-строительной техники.
Инженерная подготовка (отсыпка
и планировка) строительных площадок осуществляется привозным грунтом из
близлежащих карьеров. Предлагается возить грунт автосамосвалами. При проведении
погрузочно-разгрузочных работ в атмосферу поступает пыль песка. Места пересыпки
песка из кузова автосамосвала являются неорганизованными источниками
загрязнения атмосферы.
При работе сварочных постов,
выполняющих сварку и резку, атмосферный воздух загрязняется сварочным
аэрозолем, в составе которого находятся вредные для здоровья оксиды металлов
(железа, марганца), пыль неорганическая, фториды а также газообразными
соединениями (диоксид азота, оксид углерода, фтористый водород).
Эксплуатация
дорожно-строительной техники, монтажных механизмов и транспортных средств
связана с загрязнением атмосферного воздуха отработанными газами двигателей
внутреннего сгорания.
Токсичность отработанных газов
карбюраторных двигателей обуславливается, главным образом, содержанием оксида углерода
и оксидов азота, а дизельных двигателей - оксидами азота и сажей. Объем
отработавших газов и содержание в них вредных веществ зависит от количества
потребляемого топлива и технического состояния двигателей.
Все источники загрязнения
атмосферы в период строительства являются передвижными и не имеют
фиксированного местоположения, поэтому генплан источников выбросов не
приводится.
При эксплуатации проектируемых
объектов загрязнение атмосферы предполагается в результате выделения:
- легких фракций углеводородов (C1-C5)
от технологического оборудования (сепараторы, емкости, насосы);
Охрана земель в период строительства и
эксплуатации проектируемых объектов обеспечивается комплексами мер по
минимизации изымаемых и нарушенных земель, по охране плодородного слоя почвы
при его снятии, транспортировке и хранении, по предупреждению химического
загрязнения почв, по предотвращению заболачивания, по рекультивации нарушенных
земель по окончании строительства.
Использование территории, необходимой для
строительства объектов, приведет к изменению рельефа, нарушению параметров
поверхностного стока, нарушению земель, нарушению почвенно-растительного
покрова, как в границах строительных площадок, так и на прилегающих землях.
Изменение свойств почв и грунтов возможны в связи с перепланировкой поверхности
территории и созданием новых форм рельефа, загрязнением ее отходами
строительства и производства, активизацией природных процессов: эрозией,
дефляцией, изменением интенсивности биологического круговорота. Самое
значительное влияние при этом оказывается на рельеф, почвенный и растительный
покров.
Во время строительства негативное воздействие на
окружающую среду будет минимально, так как строительство организовывается на
территории существующих объектов Архангельского нефтяного терминала, без
освоения новых земель.
Почвенный слой является ценным природным
ресурсом, который при ведении строительных работ, прокладке линий коммуникаций
и всех других видах работ, приводящих к нарушению и снижению свойств почвенного
слоя, подлежит снятию, перемещению в резерв с дальнейшим использованием для
рекультивации земель или землевания.
Снятие почвенного слоя предусмотрено с
территории, занимаемой проектируемыми объектами, при проведении вертикальной
планировки.
Места с предполагаемым сильным нарушением
почвенного покрова (полное уничтожение верхнего плодородного слоя) имеют весьма
ограниченное распространение. Это относится в первую очередь к стройплощадкам,
на которых возводятся объекты. Для сохранения плодородного слоя на данных
участках при строительстве предусмотрено его предварительное снятие,
складирование и последующее нанесение на спланированные участки после
прохождения строительного потока.
По окончании строительства предусмотрено
использование плодородного слоя при проведении озеленения территории.
.2 Мероприятия по охране окружающей среды
Технологическими решениями предусмотрены
мероприятия, обеспечивающие снижение до минимума вредного воздействия на
окружающую среду и загрязнения почвы при эксплуатации.
.2.1 Оборудование резервуара понтоном
Понтоны представляют собой жесткую
газонепроницаемую конструкцию, закрывающую не менее 95 % поверхности
нефтепродукта, снабженную кольцевым затвором, герметизирующим оставшуюся
поверхность.
Понтоны бывают металлические и синтетические.
Металлический понтон состоит из металлических коробов - сегментов,
расположенных по окружности и соединенных металлическим настилом (мембраной).
Короба бывают открытого (без верхней крышки) и закрытого типа. Понтоны с
коробами второго типа более металлоемки, но зато и более надежны - они не могут
быть перекошены и даже затоплены из-за попадания в них нефтепродуктов через
верхнюю крышку.
Одним из важнейших узлов любого понтона является
уплотняющий затвор между ковром понтона и стенкой резервуара. Потому, что от
качества герметизации данного кольцевого зазора во многом зависит величина
сокращения потерь нефтепродукта в результате применения понтона.
Уплотняющие затворы в зависимости от конструкции
и применяемых материалов разделяют на два типа: жесткие (механические) и
мягкие.
Затвор жесткого типа состоит из металлического
уплотнительного кольца (или пластины), прижимаемого к стенке системой рычагов и
пружин, и мембраны из резинотканевого материала, герметизирующей механическую
часть затвора. Недостатками этих затворов является наличие газового
пространства под мембраной, а также коррозия элементов конструкции.
Мягкие затворы бывают в виде эластичных оболочек
с различными заполнителями (жидкости, воздух), из мягкого пористого эластичного
материала и из резинотканевых материалов. К сожалению, жидкостные и
пневматические затворы недостаточно надежны вследствие быстрого износа
эластичной оболочки. Уплотнительный элемент в затворах из резинотканевых
материалов со временем теряет жесткость и провисает, открывая зазор между ковром
понтона и стенкой резервуара.
В нашей стране получили распространение затворы
типов: РУРП-1, УЗПК-1, петлевой (бельтинговый) РУМ-1 и РУМ-2. Затворы РУРП-1 и
УЗГЖ-1 - жесткие, отличаются друг от друга конструкцией прижимного механизма.
Остальные затворы - мягкие. Причем петлевой выполнен в виде петли, прилегающей
к стенке по периметру резервуара за счет упругости материала, из которого он
изготовлен (бельтинг); РУМ-1 и РУМ-2 - выполнены в виде эластичной оболочки с
наполнителем, но в первом случае его роль играет поролон, а во втором -
пенополиуретан. Кроме того, затвор РУМ-2 снабжен вторичным герметизирующим
элементом из газонепроницаемого материала.
Качество затворов характеризуют величиной
коэффициента герметичности Кг, который численно равен массе паров
нефтепродукта, проникающей через единицу длины затвора в единицу времени при
единичном перепаде давления. Рекомендуется принимать следующие величины Кг (кг/м·Па·ч):
петлевой (бельтинговый) - 2,8·106 ; РУМ-1 - 2,4·106;
РУРП-1 -2,04·106; РУМ-2 - 2,96·107; УЗПК-1 - 2,04·107
[13].
По рекомендуемым величинам коэффициента
герметичности затворы РУМ-2 и УЗПК-1 не уступают лучшим зарубежным,
обеспечивающим уменьшение потерь нефтепродуктов до 98 %.
К сожалению, качество герметизации кольцевого
зазора между ковром понтона и стенкой резервуара зависит не только от типа
уплотняющего затвора, но и от формы резервуара в плане. За рубежом резервуары
сооружаются методом полистовой сборки из листов, которым предварительно придана
нужная форма. Поэтому зарубежные резервуары представляют собой практически
идеальные цилиндры, уплотнить кольцевой зазор в которых относительно легко. В
нашей стране применяют так называемый индустриальный метод возведения
резервуаров из изготовленных на заводе рулонных заготовок. После развертывания
таких заготовок на месте строительства форма резервуара в плане только
напоминает круг. Поэтому при любом типе затвора понтона часть поверхности
нефтепродукта в резервуаре остается незакрытой. Отсюда следует, что
коэффициенты герметичности, полученные в лабораторных условиях для затворов
РУМ-2 и УЗПК-1, в условиях производства недостижимы.
На рисунке 23 приведены результаты моделирования
на сокращения потерь с помощью понтонов в зависимости от номинальной емкости
резервуара и коэффициента его оборачиваемости. Видно, что сокращение потерь
прямопропорционально вышеназванными величинам. Однако при качестве уплотнения,
соответствующем затвору РУМ-1, сокращение потерь весьма отличается от цифр,
приводимых в литературе: РВСП 20000 - 70...78 %, РВСП 10000 - 63...72%, РВСП
5000 - 58...67%, РВСП 1000 - 28...31 %, РВСП 400 - 11...28%.
Сокращение потерь, достигаемое при применении
понтона с затвором РУМ-2, может быть оценено по формуле (в долях):
Sn
= b0s+b1s·nb2s,(89)
где b0s,
b1s
и b2s
- постоянные числовые коэффициенты, зависящие от номинальной вместимости
резервуара и коэффициента оборачиваемости;
n - коэффициент
оборачиваемости;
Sn
= 0,67 + 0,009·410,834 = 0,87.
Для других типов затворов вводятся понижающие
коэффициенты.
В итоге с применением на понтонах затворов РУМ-
2, при объеме резервуара 20000 м3, сокращение потерь достигает 87 %.
.2.1 Установка защитной стенки
Установка защитной стенки обеспечит не только
низкую взрывоопасность технологического блока, но и при нарушении герметичности
основного резервуара исключит розлив нефтепродукта в грунт, тем самым исключает
вопрос о необходимости установки обвалования. Защитная стенка рассчитывается
аналогично стенке основного резервуара. Расстояние от основного резервуара до
защитной стенки 1,5 м, следовательно диаметр защитной стенки равен 43 м.
Расстояние между стенками закрывается атмосферным козырьком, на котором для
вентиляции предусмотрены дыхательные патрубки через каждые 10 м. В случае
аварии продукт откачивается из резервуаров в течение 10 часов при производительности
2000 м3/час [4].
5.3 Аварийные ситуации
Аварии возможны по следующим причинам:
- нарушением герметизации трубопроводных линий;
нарушением герметичности стенки резервуара;
возможностью взрыва паров нефти;
возможностью переливов нефти в резервуары
хранения.
Рисунок 22 - схема резервуара с понтоном и с
защитной стенкой
Рисунок 23 - Зависимость сокращения потерь при
применении понтона с затвором РУМ - 2 от типоразмера резервуара и коэффициента
оборачиваемости
Мероприятия по исключению возможных аварий:
дистанционный контроль уровня взлива нефти в
резервуар;
сигнализация максимального уровня взлива нефти в
резервуаре;
отключение насосного оборудования и закрытие
электроприводной задвижки, по сигналу от трех параллельно работающих датчиков
контроля максимального уровня взлива нефти в резервуаре;
надземная прокладка трубопроводов, позволяет
производить визуальный осмотр трубопроводов;
надземная установка запорной арматуры на
технологических трубопроводах легкодоступна для обслуживания и визуального
осмотра;
установка защитной стенки уменьшает
взрывоопасность объекта.
Принятые технологические решения по установке
понтона и защитной стенки позволят минимизировать воздействие загрязняющих
веществ на окружающую среду в период эксплуатации и при авариях.
6. ПРОМЫШЛЕННАЯ БЕЗОПАСНОСТЬ
.1 Требования охраны труда
Рабочие, принимаемые на работу по обслуживанию
резервуарных парков нефтебаз, должны иметь соответствующее профессионально-техническое
образование или пройти профессионально-техническую подготовку на производстве.
Обучение рабочих по специальности на нефтебазах
должно проводиться согласно Типовому положению о подготовке и повышении
квалификации рабочих непосредственно на производстве.
Перед допуском к работе вновь принимаемые на
обслуживание резервуаров и резервуарного оборудования должны проходить
соответствующие инструктажи, теоретическое и практическое обучение и проверку
знаний согласно установленному порядку в отрасли.
Работники должны проходить предварительный
медицинский осмотр в сроки, определенные лечебными учреждениями, обслуживающими
предприятие, по согласованию с профсоюзной организацией и администрацией
нефтебазы.
Администрация нефтебазы должна обеспечить соответствие
допуска людей к участию в производственных процессах, режим труда персонала
согласно действующим правилам, положениям, нормам по охране труда и внедрять в
производство организационные, технические, санитарно-технические мероприятия и
средства, предотвращающие воздействие на работающих вредных производственных
факторов.
Все работники, обслуживающие резервуары с
сернистыми нефтепродуктами, этилированным бензином, а также с продуктами,
обладающими токсичными свойствами (бензол, толуол, ксилол и др.), должны быть
ознакомлены с опасностями, которые могут возникнуть при работе с этими
нефтепродуктами.
При отборе проб и измерении уровня нефтепродукта
через замерный люк запрещается наклоняться над замерным люком или заглядывать в
него.
Опускать и поднимать пробоотборник и лот следует
так, чтобы стальная рулетка все время скользила по направляющей канавке
замерного люка.
Операции с сернистыми нефтепродуктами и
этилированными бензинами по ручному отбору проб и измерению уровня, а также
спуску грязи и воды должны выполнять работники в исправном фильтрующем
противогазе установленной марки и в присутствии наблюдающего.
Работникам, выполняющим операции с этилированным
бензином, запрещается принимать пищу и брать табачные изделия руками,
загрязненными этим продуктом.
Случайно разлитый этилированный бензин у
резервуаров или на территории резервуарного парка необходимо немедленно собрать
(опилками, песком), а загрязненные места обезвредить.
Для обезвреживания почвы и полов, загрязненных
этилированным бензином, следует применять дихлорамин (1,5%-й раствор в
бензине), раствор хлорамина (3%-й раствор в воде) или хлорную известь в виде
кашицы (одна часть сухой хлорной извести на 2-5 частей воды). Кашицу хлорной
извести надо приготовлять непосредственно перед употреблением. Проводить
дегазацию сухой хлорной известью запрещается. Металлические поверхности
необходимо обмыть растворами, например, керосином, щелочными растворами.
Загрязненные бензином опилки и песок должны быть собраны совком в ведро с
крышкой и вынесены в специально отведенное место, где опилки сжигают, а песок
обжигают.
Выбор средств защиты работающих в каждом
отдельном случае должен осуществляться с учетом требований безопасности для
данного процесса или вида работ и подвергаться оценке по защитным
физиолого-гигиеническим эксплуатационным показателям согласно стандартам ССБТ.
Применение средств защиты, не имеющих соответствующей технической документации,
запрещается.
Спецодежду, спецобувь, защитные средства и
предохранительные приспособления выносить за пределы нефтебазы запрещается. Для
хранения спецодежды и спецобуви должны быть выделены отдельные шкафчики в
санбытовом помещении, для защиты средств и приспособлений - отдельные кладовые.
Рабочие и служащие, применяющие при работе
средства индивидуальной защиты (СИЗ), должны проходить специальный инструктаж и
тренировку по применению, методам контроля и испытания СИЗ, оказанию первой
помощи при несчастных случаях. Инструктаж и тренировки по применению СИЗ
проводятся не реже одного раза в год.
Хранение, дегазация, дезактивация, стирка и
ремонт спецодежды рабочих, занятых на работах с вредными для здоровья
веществами (свинец, его сплавы и соединения, ртуть, этилированный бензин,
реактивные вещества и т. д.), должны осуществляться в соответствии с
инструкциями и указаниями органов санитарного надзора.
Инженерно-технические работники обязаны строго
выполнять нормы и инструкции по технике безопасности и производственной
санитарии и требовать их выполнения от своих подчиненных.
.2 Подготовительные работы к ремонту
Ремонт резервуаров с огневыми работами
разрешается проводить только после полной очистки резервуара от остатков
нефтепродуктов, дегазации его, при обеспечении пожарной безопасности рядом
расположенных резервуаров (освобождение от нефти и нефтепродуктов соседних резервуаров
с надежной герметизацией их, уборка разлитого продукта с засыпкой песком
замазученных мест, надежная герметизация канализации, отглушение всех
коммуникаций и т. п.) и наличии письменного разрешения главного инженера
предприятия, согласованного с пожарной охраной.
Очистку резервуаров от остатков нефтепродуктов
должны выполнять рабочие, прошедшие медицинское освидетельствование, в
установленном порядке под руководством инженерно-технических работников.
Ответственный за подготовку должен руководствоваться специально разработанными
инструкциями по очистке и дегазации резервуара, утвержденными главным
инженером.
Концентрацию паров углеводородов внутри
резервуара, освобожденного от жидкого продукта, следует снизить до значения,
меньшего нижнего предела взрываемости, используя систему естественной и
принудительной вентиляции.
Для осуществления естественной вентиляции
открывают люки на крыше и в нижних поясах стенки. При этом более тяжелые по
отношению к воздуху углеводороды выходят из резервуара через нижние люки, а
атмосферный воздух поступает внутрь резервуара через верхние люки. Естественная
вентиляция более эффективна в высоких вертикальных резервуарах.
Для принудительной вентиляции используются
вентиляторы, работающие на приток или вытяжку. Во избежание образования искры
необходимо применять вентиляторы и двигатели взрывобезопасного исполнения.
Подача вентилятора должна обеспечивать не менее чем 10-кратный обмен воздуха в
час. Наличие паров углеводородов в резервуаре определяется газоанализаторами типа
ПГФ2М1-ИЗГ, УГ-2, ГБ-3 и другими по методикам, прилагаемым к приборам.
Допустимая концентрация углеводородов не должна превышать 0,3 мг/л, а в
резервуарах из-под бензина - 0,1 мг/л.
Наилучший способ очистки резервуаров большого
объема от тяжелых остатков отложений, которые могут содержать значительные
количества легких углеводородов и создавать реальную угрозу взрыва и пожара, -
промывка их моющими растворами типа МЛ, подаваемыми специальными моечными
машинками струями под напором 0,8-1,2 кПа. Одновременно с промывкой резервуара
от тяжелых остатков происходит и его дегазация.
Моечная машинка должна надежно заземляться, а
струи очищающей жидкости для уменьшения силы удара и разбрызгивания нужно
направлять под небольшим углом к поверхности.
Если на днище резервуара остается часть
продукта, то резервуар необходимо заполнить водой выше уровня задвижки и
всплывший продукт откачать.
Пропарку резервуаров небольшого объема следует
вести при одном открытом верхнем люке. Во время пропаривания внутри резервуара
поддерживается температура около 60-70 °С.
Пар следует направлять через нижний люк по
шлангу, выходное отверстие которого должно быть расположено на расстоянии 1/4
диаметра резервуара по направлению к центру последнего. Металлические
наконечники резиновых шлангов и паропроводы заземляют для отвода зарядов
статического электричества. Наконечники шлангов изготовляют из цветного
металла.
При наличии плавающего металлического понтона
верхнее и нижнее пространства под ним и над ним пропаривают отдельно. Резервуар
с понтоном из синтетических материалов освобождают от паров нефтепродуктов,
заполняя его водой.
Пробы воздуха для анализа из резервуара с
плавающими крышами (понтонами) отбирают из нижней части резервуара под крышей
(понтоном) и верхней части над крышей (понтоном).
Перед началом работ по очистке, осмотру и
ремонту рабочие проходят инструктаж о правилах безопасного ведения работ и
методах оказания первой помощи при несчастных случаях.
Состав бригады и отметка о прохождении
инструктажа заносятся в наряд-допуск лицами, ответственными за проведение
подготовительных и ремонтных работ. Рабочие, не прошедшие инструктаж, к работе
не допускаются. Без оформленного наряда-допуска на производство работ и
разрешения начальника цеха приступать к очистке, осмотру и ремонтным работам не
разрешается.
Рабочие, выполняющие работу внутри резервуара,
должны быть обеспечены спецодеждой и обувью без металлических гвоздей и
подковок. При работах по очистке рабочие обязаны быть в шланговых противогазах.
При необходимости использования противогазов со шлангами длиннее 10 м требуется
применять противогазы с принудительной подачей воздуха.
Срок единовременного пребывания рабочего в
шланговом противогазе определяется лицом, ответственным за проведение очистных
и ремонтных работ в резервуаре, и записывается в наряде-допуске. Этот срок не
должен превышать 30 мин с последующим отдыхом не менее 15 мин. Открытый конец
приемного воздушного шланга противогаза должен закрепляться в заранее выбранном
месте в зоне чистого воздуха. Рабочие, находящиеся внутри и снаружи резервуара,
должны следить, чтобы шланг не имел изломов и крутых изгибов.
Поверх спецодежды должен быть надет спасательный
пояс с крестообразными лямками и прикрепленной к нему сигнальной веревкой.
Выведенный из люка конец сигнальной веревки длиной не менее 5 м должен быть в
руках наблюдающего рабочего, который, подергивая ее и подавая голос, обязан
периодически удостоверяться в нормальном самочувствии рабочего, находящегося
внутри. В случае необходимости наблюдающий должен вытащить пострадавшего
наружу.
Наблюдающий рабочий обеспечивается спецодеждой и
защитными средствами, как и работающий внутри резервуара. Он должен знать
правила спасения работающего и оказания первой доврачебной помощи
пострадавшему. Работы внутри резервуара в отсутствие наблюдающего рабочего не
должны проводиться. Ответственный за проведение очистных и ремонтных работ в
резервуаре обязан систематически наблюдать за их ходом, контролировать
соблюдение правил безопасности и самочувствие рабочих.
Для предотвращения искрообразования при работе в
резервуаре до его полной дегазации разрешается применять только омедненный
инструмент, деревянные лопаты, жесткие травяные щетки и т. п. Аккумуляторные
фонари взрывобезопасного исполнения напряжением не выше 12 В необходимо
включать до входа в резервуар и выключать после выхода из него.
Зачищенный резервуар подлежит сдаче специально
назначенной комиссии для последующего выполнения ремонтных работ с оформлением
соответствующего акта.
.3 Противопожарные мероприятия
Пожарная безопасность резервуарного парка
регламентируется Правилами пожарной безопасности при эксплуатации предприятий
нефтяной промышленности.
Ответственность за соблюдение противопожарных
мероприятий на рабочем месте возлагается на работника, обслуживающего этот
участок. Он отвечает за правильное содержание и своевременное использование
противопожарного оборудования, закрепленного за рабочим местом, и участком
технологического процесса.
Резервуарные парки и отдельно стоящие резервуары
должны быть обеспечены первичными средствами пожаротушения.
Все резервуары вместимостью 5000 м3 и
более должны быть оборудованы автоматическими стационарными системами
(установками) пенного тушения.
Резервуары вместимостью 1000 м3 и
более независимо от места расположения должны быть оборудованы пеногенераторами
и сухими стояками (сухотрубами) для подачи пены в верхний пояс резервуара.
Наземные резервуары со стационарной крышей или
понтоном со стенками высотой более 12 м должны быть оборудованы стационарными
установками охлаждения.
Охлаждение при пожаре указанных резервуаров со
стенками высотой до 12 м включительно, а также подземных резервуаров
вместимостью более 400 м3 следует предусматривать передвижными
установками. Для обеспечения охлаждения резервуаров при пожаре следует
предусматривать кольцевой противопожарный водопровод вокруг резервуарного
парка.
Во избежание образования разрядов статического
электричества необходимо;
применять пробоотборники, изготовленные из
материалов, не дающих искр при ударе, и имеющие токопроводящие тросики,
припаянные к пробоотборникам (тросики следует присоединять к клеммам заземления
на крыше резервуара до отбора пробы);
использовать одежду из тканей, не накапливающих
зарядов статического электричества, и обувь, исключающую искрообразование.
Измерение уровня и отбор проб необходимо
выполнять, по возможности, в светлое время суток. При отборе проб или
измерениях уровня в ночное время для освещения надо применять только
взрывобезопасные аккумуляторные фонари, включать и выключать которые
разрешается только за пределами взрывоопасной зоны. Применение карманных фонарей
запрещается.
Запрещается ремонтировать фонарь и заменять
лампу непосредственно в резервуаре.
В каре обвалований резервуарных парков
необходимо периодически, согласно графику, брать анализ воздушной среды на
взрывоопасность.
Люки, служащие для измерения уровня и отбора
проб из резервуаров, должны иметь герметичные крышки, а замерное отверстие с
внутренней стороны - кольцо или колодку из материала, исключающего
искрообразование.
Запрещается отбирать пробы и измерять вручную
уровень легковоспламеняющихся нефтепродуктов во время их откачки или закачки.
Для удаления разлившегося при аварии
нефтепродукта, а также для спуска ливневых вод на канализационных выпусках из
обвалований должны быть установлены запорные устройства в виде
клапанов-хлопушек, приводимые в действие вне пределов обвалования.
При появлении трещин в швах, в основном металле
стенок или днища действующий резервуар должен быть немедленно освобожден и
подготовлен к ремонту. Не допускается заварка трещин и чеканка на резервуарах,
заполненных нефтепродуктами.
Огневые работы (сварка, резка, клепка и др.)
должны быть организованы и проведены с соблюдением Правил пожарной безопасности
при эксплуатации предприятий нефтяной промышленности.
В резервуарном парке запрещается проезд
тракторов и автомобилей, не оборудованных искрогасителями. На участках, где
возможно скопление газов и паров нефтепродукта, должны быть установлены знаки,
запрещающие проезд автомобиля, тракторов, мотоциклов и другого транспорта.
Курение на территории резервуарного парка категорически
запрещается и разрешено только в специально отведенных (по согласованию с
пожарной охраной) и оборудованных местах. На видных местах территории
резервуарного парка (у дорожек, переходных мостиков и др.) должны быть
установлены знаки или надписи о действующем противопожарном режиме.
.4 Общие правила пожарной безопасности при
организации и производстве огневых работ
К огневым работам относятся электрическая и
газовая сварка, бензиновая, керосиновая или кислородная резка, кузнечные и
котельные работы с применением переносных горнов, паяльных ламп и разведением
открытого огня.
Ответственность за обеспечение мер пожарной
безопасности при проведении огневых работ возлагается на руководителя
предприятия, участка, на территории которого будут выполняться огневые работы.
К производству сварочных работ допускаются
сварщики, выдержавшие испытания по специальной подготовке и имеющие
соответствующее квалификационное удостоверение и талон по технике безопасности
и пожарной безопасности.
Огневые работы необходимо выполнять на
специально отведенных площадках, расположенных с соблюдением установленных
разрывов от пожаро-, взрывоопасных производственных участков.
Площадка должна иметь надпись «Сварочная
площадка» с указанием лиц, ответственных за проведение работ. При необходимости
огневые работы могут быть проведены в резервуарном парке с письменного
разрешения главного инженера и руководителя объекта при согласовании с пожарной
охраной.
Порядок оформления разрешения и осуществления
контроля за соблюдением мер пожарной безопасности при проведении огневых работ
на объектах, охраняемых пожарной охраной, МВД, определяется Правилами пожарной
безопасности при эксплуатации предприятий нефтяной промышленности.
До начала огневых работ ответственный за их
проведение обязан согласовать эти работы с местной пожарной охраной, службами
техники безопасности; сделать анализ воздуха на отсутствие врзывоопасных
концентраций газа (паров) прибором ПГФ-2М1-ИЗГ, УГ-2, ГБ-3 и другими
(допустимая концентрация углеводородов не должна превышать 5% нижнего предела
распространения пламени - нижнего предела воспламенения); организовать
выполнение всех мер пожарной безопасности и обеспечить место проведения огневых
работ необходимыми средствами пожаротушения.
Выполнение огневых работ у трубопроводов,
находящихся в эксплуатации, без предварительной подготовки и установки заглушек
на продуктовых и топливных линиях или заполнения водой (инертным газом), а
также в туннелях и лотках без соответствующей продувки и анализа воздуха
запрещается.
Начальник (инструктор противопожарной
профилактики) пожарной охраны объекта или лицо, его заменяющее, при получении
извещения о намечаемых огневых работах осматривает место их проведения и
устанавливает, соблюдены ли меры пожарной безопасности. Кроме того, он обязан провести
инструктаж рабочих, которые будут выполнять огневые работы.
Ответственный за проведение огневых работ,
сварщики и другие рабочие, принимающие участие в этих работах, расписываются в
журнале учета о получении соответствующего инструктажа. В необходимых случаях
на месте проведения огневых работ должен быть выставлен пожарный пост из числа
работников объектов пожарной охраны или членов добровольной пожарной дружины.
Сварщик не должен приступать к огневым работам
без письменного разрешения, выданного главным инженером или руководителем
объекта и согласованного с пожарной охраной. Кроме того, он должен проверить
выполнение всех требований пожарной безопасности, указанных в разрешении.
В местах проведения огневых работ и на
площадках, где установлены сварочные агрегаты, трансформаторы,
контрольно-измерительные приборы, должны быть приняты следующие меры пожарной
безопасности:
полностью устранена возможность проникновения
огнеопасных газов и паров нефтепродуктов к месту производства этих работ;
на расстоянии 15 м от площадки, на которой
выполняют огневые работы, и мест установки сварочных агрегатов территория
должна быть очищена от мусора, горючих, предметов, различных нефтепродуктов;
места, где были пролиты нефтепродукты, необходимо засыпать песком или землей
слоем не менее 5 см;
в радиусе 5 м от места проведения огневых работ
не должно быть сухой травы.
При проведении огневых работ на строительных
лесах и подмостях все деревянные конструкции должны быть защищены от попадания
искр листами железа или асбеста. Кроме того, должны быть приняты меры против
попадания искр на нижележащие деревянные конструкции.
Деревянные леса и подмости должны быть тщательно
очищены от строительного мусора. Помимо этого, должны быть проведены другие
мероприятия в соответствии с требованиями пожарной безопасности при проведении
строительных работ.
При выполнении ремонтно-монтажных работ на
предприятии огневые работы разрешается проводить не ближе 20 м от резервуарных
парков и отдельно стоящих резервуаров с нефтепродуктами; если в резервуарном
парке проводят операции по наполнению (откачке) резервуаров нефтепродуктами,
огневые работы можно проводить только на расстоянии не ближе 40 м от этих
резервуаров (электросварочные агрегаты должны быть установлены с наружной
стороны обвалования на расстоянии не менее 20 м от резервуаров с
нефтепродуктами).
При производстве сварочных работ запрещается:
а) приступать к работе при неисправной сварочной
аппаратуре, проводах, шлангах, горелках и трубопроводах;
б) выполнять сварку аппаратов и трубопроводов,
находящихся под давлением жидкости, газа, пара или воздуха без их дегазации, а
также под напряжением электрического тока;
в) сваривать свежеокрашенные конструкции до
полного высыхания краски;
г) прокладывать токоведущие сварочные провода
совместно с газосварочными шлангами и трубопроводами;
д) переносить провода от сварочных аппаратов под
напряжением, а также волоком (для переноски провода обесточивают и свертывают в
бухту, а затем разворачивают);
е) пользоваться промасленной спецодеждой и
рукавицами;
ж) класть горящие горелки и раскаленные
электроды на сгораемые предметы и материалы (для этих целей должна быть
устроена специальная подставка из несгораемых материалов);
з) оставлять без присмотра включенные сварочные
аппараты; использовать металлоконструкции или трубопроводы в качестве обратного
провода;
и) оставлять в процессе работы не защищенные от
дождя и снега сварочные аппараты, контрольно-измерительные приборы и
трансформаторы;
к) хранить в сварочных кабинах горючие предметы,
спецодежду и т. д.
Огневые работы должны быть немедленно прекращены
при обнаружении поблизости горючих газов или паров нефтепродуктов.
По окончании огневых работ место их проведения
должно быть тщательно проверено и очищено от раскаленных огарков, окалины или
тлеющих предметов, а при необходимости полито водой.
Заключение
Из проведенного анализа следует, что
существующие объемы резервуарного парка недостаточны для перевалки 10,7 млн.
т/год нефти и нефтепродуктов и требует увеличения.
Настоящим проектом по модернизации предложено
установить новые резервуары и дооборудовать старые понтонами, которые позволят
осуществлять перевалку нефти и нефтепродуктов в необходимом объеме.
Впервые предлагается установка новых резервуаров
с защитной стенкой (стакан в стакане), это позволит использовать территорию
терминала без дополнительного расширения ее площади. Защитная стенка снижает
взрывоопасность технологического блока, а в случае разрушения основного
резервуара не допускает разлива нефти и нефтепродукта в грунт. Установка
понтонов снизит потери нефти и нефтепродуктов и уменьшит влияние на окружающую
среду. С точки зрения промышленной безопасности и охраны окружающей среды выбор
такого типа резервуаров является актуальным решением поставленной задачи.
Выполненная оценка экономической эффективности
показывает, что проект развития Архангельского нефтяного терминала является
экономически выгодным, срок окупаемости которого составляет 4 года 9 месяцев.
Список использованых
источников
1.
ВСН 311-89. Монтаж стальных вертикальных цилиндрических резервуаров для
хранения нефти и нефтепродуктов объемом от 100 до 50000 м3.
Минмонтажспецстрой СССР, 1990 г.
.
СНиП 2.01.07-85. Нагрузки и воздействия / Госстрой СССР.- М.: ЦИТП Госстроя
СССР, 1985 г.
.
СНиП II-23-81*.
Стальные конструкции / Госстрой СССР.- М.: ЦИТП Госстроя СССР, 1981 г.
.
ПБ 03-605-03. Правила устройства вертикальных цилиндрических стальных
резервуаров для нефти и нефтепродуктов. Госгортехнадзор России, 2003 г.
.
ПБ 09-540-03. Общие правила взрывобезопасности для взрывопожарных химических,
нефтехимических и нефтеперерабатывающих производств. Госгортехнадзор России,
2003 г.
.
ПБ 09-560-03. Правила промышленной безопасности нефтебаз и складов
нефтепродуктов. Госгортехнадзор России, 2003 г.
.
Правила технической эксплуатации нефтебаз, Зарегистрировано в Министерстве
юстиции Российской Федерации, регистрационный N4785, 2003 г.
.
Афанасьев В.А., Березин В.Л.. Сооружение газохранилищ и нефтебаз: учебник для
студентов вузов, обучающихся по специальности «Сооружение газонефтепроводов,
газохранилищ и нефтебаз» - М. „Недра" 1986 г.
.
Бабин Л.А., Каравайченко М.Г., Жданов Р.А.. Основы теории и расчета плавающей
крыши резервуара. Учебное пособие. Уфа, 1990 г.
.
Згонникова В.В. Экономика инвестиционных проектов нефтегазового производства:
Учебно-методическое пособие для подготовки курсовых и дипломных работ. -
Архангельск: изд-во АГТУ, 2001.- 26 с.
.
Котляревский В.А., Шаталов А.А., Ханухов Х.М.. Безопасность резервуаров и
трубопроводов - М., изд-во «Экономика и информатика», 2000 г.
.
Лебедев Г.К., Колесников В.Г., Зиканов Г.Е. и д.р. Правила технической
эксплуатации резервуаров и инструкции по их ремонту - М., изд-во «Недра», 1988
г.
.
Тугунов П.И., Новоселов В.Ф., Коршак А.А., Шамазов А.М.. Типовые расчеты при
проектировании и эксплуатации нефтебаз и нефтепроводов - Уфа, изд-во
«ДизайнПолиграфСервис», 2002 г.
ПРИЛОЖЕНИЕ
Перечень графического материала:
. План Архангельского нефтяного терминала до
модернизации;
. План Архангельского нефтяного терминала после
модернизации;
. РВСП 20000 м3 с защитной стенкой;
. Категория взрывоопасности технологического
блока и радиусы разрушения;
. Зависимость сокращения потерь при применении
понтона от типоразмера резервуара и его коэффициента оборачиваемости;
. Оценка экономической эффективности проекта.