Расчет приводов технологических машин

  • Вид работы:
    Курсовая работа (т)
  • Предмет:
    Другое
  • Язык:
    Русский
    ,
    Формат файла:
    MS Word
    203,79 Кб
  • Опубликовано:
    2012-04-22
Вы можете узнать стоимость помощи в написании студенческой работы.
Помощь в написании работы, которую точно примут!

Расчет приводов технологических машин

Введение

Данный курсовой проект посвящен разработке привода цепного конвейера, основным элементом которого является трехскоростная коробка передач.

Коробки передач широко применяются в промышленности, в том случае, если является необходимым ступенчатое регулирование скорости движения исполнительного органа технологической машины (конвейера, элеватора и т.п.).

Курсовой проект состоит из расчетно - пояснительной записки и графической части, включающей в себя рабочие чертежи деталей а также чертежи сборочных единиц.

В первом разделе расчетной части пояснительной записки выполняется кинематический и силовой расчет привода. Определяются тип и мощность электродвигателя, а также скорости вращения и крутящие моменты на валах привода. В этом же разделе, а также в последующих разделах выполняется расчет привода и отдельных его элементов на ЭВМ. При выполнении расчетов на ЭВМ используются программные продукты - системы автоматизированного проектирования (САПР) - APM WinMachine (расчет зубчатых передач) и ОКМ (кинематический расчет, расчет цепной передачи, расчет шпоночных соединений, выбор подшипников).

Результаты кинематического и силового расчета привода используются в качестве исходных данных для расчетов зубчатых передач быстроходных и тихоходной ступеней коробки передач, а также цепной передачи, приведенных во втором разделе расчетно - пояснительной записки.

В третьем разделе, на основе полученных на предыдущем этапе данных (геометрические параметры зубчатых колес), составляется компоновочная схема коробки передач, по которой определяются длинновые размеры валов. Каждый вал, с учетом действующих на него нагрузок, рассчитывается на выносливость и статическую прочность. По реакциям в опорах для каждого вала выбираются подшипники, обладающие достаточной грузоподъемностью и ресурсом работы. В этом же разделе производится выбор муфты для передачи крутящего момента с вала электродвигателя на быстроходный вал коробки передач, а также расчет шпоночных соединений.

В четвертом разделе приводятся расчеты конструктивных элементов корпусных деталей, выбор типа смазки для зубчатых передач и подшипников качения, особенности сборки и регулирования коробки передач.

На основе проведенных расчетов составляется эскизный проект (разрез коробки передач по осям валов), который в дальнейшем, после согласования с руководителем проекта, является основой для выполнения чертежа общего вида, спецификации разрабатываемого изделия, а также рабочих чертежей деталей.

При выполнении расчетов и оформлении конструкторской документации используется одобренная руководством академии техническая и нормативная литература, в том числе выполняются требования государственных стандартов и стандарта предприятия СтП РГАТА 1.01 - 2002.

Общая характеристика привода

Данный привод состоит из электродвигателя, являющегося источником движения, трехскоростной коробки передач и цепной передачи, связывающей коробку передач с конвейером. Электродвигатель и коробка передач устанавливаются на единую раму, которая в дальнейшем монтируется на полу производственного помещения в непосредственной близости от конвейера. Для соединения вала электродвигателя и быстроходного (входного) вала коробки передач в приводе используется упругая втулочно - пальцевая муфта. Упругие элементы муфты поглощают избыточный крутящий момент при запуске электродвигателя, тем самым предохраняя механизм коробки передач от деформаций и разрушения.

Коробка передач является основным элементом привода, она предназначена для преобразования вращательного движения: уменьшения скорости вращения и увеличения крутящего момента при передаче вращения от входного к выходному валу. Рабочий процесс в коробке передач осуществляется следующим образом. Крутящий момент передается с быстроходного вала коробки передач на промежуточный вал посредством зацепления блока шестерен, установленного на быстроходном валу, с тремя зубчатыми колесами, расположенными на промежуточном валу, что обеспечивает промежуточному и всем последующим валам по три скорости вращения. Далее крутящий момент через цилиндрическую косозубую передачу попадает на тихоходный вал, а с тихоходного вала, через цепную передачу, на выходной вал привода, непосредственно связанный с конвейером. Таким образом обеспечиваются определенные в техническом задании параметры движения исполнительного органа технологической машины (конвейера) - число оборотов и мощность.

1. Выбор электродвигателя, кинематический и силовой расчет привода

По формуле (1.33) [1, страница 17] определяем частоты вращения тихоходного вала привода

 мин-1;

 мин-1;

 мин-1.

1. По формуле (1.4) [1, страница 8] определяем общий КПД привода

,

где ηм=0,98 - КПД муфты, ηб = ηТ =0,97 - КПД зубчатых передач быстроходной и тихоходной ступеней коробки передач, ηц=0,96 - КПД цепной передачи.

. По формуле (1.2) [1, страница 8] находим потребную мощность электродвигателя

 кВт.

4.       По формуле (1.8) [1, страница 8] определяем потребную частоту вращения вала электродвигателя

 мин-1.

5.       Подбираем двигатель по таблице П.2.1 [1, страница 37]

тип: 4А100L6УЗ; Рэд=2,2 кВт; nэд=950 мин-1.

. Определяем передаточные числа привода по ступеням

;

;

.

. Принимаем передаточное число цепной передачи иц=2.

. Определяем передаточные числа коробки передач по формуле (1.34) [1, страница 18]

;

.


. Находим передаточное число тихоходной ступени коробки передач (таблица П.3.4, схема 4) [1, страница 51]

где иКПmaxКП1=3,96.

Принимаем стандартное значение: иТ=2.

10. Определяем передаточные числа ступеней коробки перемены передач:


Принимаем стандартные значения передаточных чисел: иб1=2, и б2 =1,6, иб3=1,25.

. Определяем частоты вращения на валах привода

быстроходный вал:


промежуточный вал:


тихоходный вал (коробки передач):


выходной вал привода (вал ведомой звездочки цепной передачи):


Определяем отклонение  от заданного значения пТmin:


12. Определяем вращающие моменты на валах привода

быстроходный вал:


промежуточный вал коробки перемены передач:


выходной вал коробки перемены передач:



выходной вал привода (ведомый вал цепной передачи):


Проверка:


Вывод:

Анализ результатов вычислений показывает, что расчет на ЭВМ наиболее полно соответствует заданным параметрам и является более точным по сравнению с ручным расчетом, поэтому за основу дальнейших вычислений беру машинный расчет.

2. Расчет зубчатых передач










Расчет зубчатых передач привода проводим в приложении APM WinMachine. Зацепления подвижного блока шестерен быстроходного вала с тремя различными зубчатыми колесами промежуточного вала будем называть соответственно первой, второй и третьей быстроходными ступенями коробки передач привода.

2.1 Расчет зубчатой цилиндрической прямозубой передачи внешнего зацепления первой быстроходной ступени

электродвигатель привод передача вал

Вводим исходные данные для расчета:

принимаем рабочий режим передачи средневероятный;

по рекомендациям приложения [2] (глава 2.1, страница 11) выбираем вариант термической обработки зубчатых колес: шестерня - закалка, колесо - улучшение;

согласно кинематической схеме привода (ДМ 19 - 01.00.00ТЗ) принимаем расположение шестерни на валу несимметричное;

крутящий момент на ведомом валу принимаем ТП1 = 61,25 Н·м;

частоту вращения ведомого вала принимаем nП1 = 444,63 мин -1;

принимаем передаточное отношение uб1 = 2,15;

ресурс привода определяем по формуле приложения [4] (страница 53):

tΣ = 290 ·8 · Kгод · Ксут · Lr,

где Lr = 8 - число лет работы привода;

Ксут = 0,67 - коэффициент использования привода в течение суток;

Кгод = 0,75 - коэффициент использования привода в течение года;

Число рабочих дней в году 290;

Количество рабочих часов в сутки 8.

Тогда:

tΣ = 290 ·84 · 0,75 · 0,67 · 8 = 9326,4 часов.

принимаем число зацеплений шестерни и колеса равным 1.

Производим расчет передачи. Полученные данные: основная геометрия передачи, силы в зацеплении, рабочие чертежи шестерни и колеса.

2.2 Расчет зубчатой цилиндрической прямозубой передачи внешнего зацепления второй быстроходной ступени

Расчет выполняем аналогично пункту 2.1, однако, вследствие соосности соответствующих зубчатых колес передач (неизменного расстояния между осями быстроходного и промежуточного валов привода), в качестве дополнительного условия принимаем межосевое расстояние аw = 85 мм, полученное в результате расчета первой быстроходной ступени, исходным для расчета второй и третьей быстроходной ступени. При этом коэффициенты смещения шестерни и колеса принимаем равными нулю.

Исходные данные для расчета:

принимаем рабочий режим передачи средневероятный;

по рекомендациям приложения [2] (глава 2.1, страница 11) выбираем вариант термической обработки зубчатых колес: шестерня - закалка, колесо - улучшение;

согласно кинематической схеме привода (ДМ 19 - 01.00.00ТЗ) принимаем расположение шестерни на валу несимметричное;

крутящий момент на ведомом валу принимаем ТП2 = 39,2 Н·м;

частоту вращения ведомого вала принимаем nП2 = 694,74 мин -1;

принимаем передаточное отношение uб2 = 1,37;

аналогично пункту 2.1принимаем ресурс передачи t = 9326,4 часов;

принимаем число зацеплений шестерни и колеса равным 1.

Производим расчет передачи. Полученные данные: основная геометрия передачи, силы в зацеплении, рабочие чертежи шестерни и колеса.

2.3 Расчет зубчатой цилиндрической прямозубой передачи внешнего зацепления третьей быстроходной ступени

Исходные данные для расчета:

аналогично пункту 2.2, в качестве дополнительного условия принимаем межосевое расстояние передачи аw = 85 мм, коэффициенты смещения шестерни и колеса принимаем равными нулю;

принимаем рабочий режим передачи средневероятный;

по рекомендациям приложения [2] (глава 2.1, страница 11) выбираем вариант термической обработки зубчатых колес: шестерня - закалка, колесо - улучшение;

согласно кинематической схеме привода (ДМ 19 - 01.00.00ТЗ) принимаем расположение шестерни на валу несимметричное;

крутящий момент на ведомом валу принимаем ТП3 = 49 Н·м;

частоту вращения ведомого вала принимаем nП3 = 555,79 мин -1;

принимаем передаточное отношение uб3 = 1,72;

аналогично пункту 2.1 принимаем ресурс передачи t = 9326,4 часов;

принимаем число зацеплений шестерни и колеса равным 1.

Производим расчет передачи. Полученные данные: основная геометрия передачи, силы в зацеплении, рабочие чертежи шестерни и колеса.

2.4 Расчет зубчатой цилиндрической косозубой передачи внешнего зацепления тихоходной ступени

Исходные данные для расчета:

принимаем рабочий режим передачи средневероятный;

по рекомендациям приложения [2] (глава 2.1, страница 11) выбираем вариант термической обработки зубчатых колес: шестерня - закалка, колесо - улучшение;

согласно кинематической схеме привода (ДМ 19 - 01.00.00ТЗ) принимаем расположение шестерни на валу несимметричное;

в качестве исходного крутящего момента на ведомом валу передачи принимаем максимальный крутящий момент, действующий на тихоходном валу привода ТТmax = ТТ1 = 110,07 Н·м, а в качестве исходной частоты вращения ведомого вала принимаем частоту вращения, соответствующую этому моменту nТ1 = 240 мин -1;

принимаем передаточное отношение передачи uТ = 1,85;

ресурс передачи принимаем равным ресурсу привода tΣ = 9326,4 часов;

принимаем число зацеплений шестерни и колеса равным 1.

Производим расчет передачи. Полученные данные: основная геометрия передачи, силы в зацеплении, рабочие чертежи шестерни и колеса.

2.5 Расчет цепной передачи

Расчет цепной передачи производим в приложении ОКМ.

Исходные данные для расчета:

в качестве исходного крутящего момента на ведущей звездочке передачи принимаем максимальный крутящий момент, действующий на тихоходном валу коробки передач ТТmax = ТТ1 = 110,07 Н·м, а в качестве исходной частоты вращения ведущей звездочки принимаем частоту вращения, соответствующую этому моменту nТ1 = 240 мин -1;

принимаем передаточное число передачи uц = 2;

межосевое расстояние из конструктивных соображений принимаем равным аw = 400 мм;

выбираем характер нагрузки - переменная нагрузка (1,25);

выбираем коэффициент наклона передачи 1,0 - до 70° к линии горизонта;

выбираем коэффициент регулирования 1,25 - передвижные опоры;

выбираем коэффициент смазки 1,5 - периодическая смазка;

выбираем коэффициент режима работы 1,5 - односменная (8 часов в сутки).

Производим расчет передачи. Из полученных вариантов по экономическим м технологическим соображениям выбираем однорядную цепь.


3. Эскизное проектирование

.1 Создание компоновочной схемы коробки передач

По максимальным крутящим моментам определяем ориентировочные диаметры валов коробки передач и выбираем ближайшие подходящие им по диаметру внутреннего кольца подшипники по данным приложения [1].

Быстроходный вал:

= 24,69мм.

Выбираем шариковый радиальный однорядный подшипник 205 (d = 25 мм).

Промежуточный вал:

= 27,29 мм.

Выбираем шариковый радиальный однорядный подшипник 206 (d = 30 мм).

Тихоходный вал:

= 28,75 мм.

Выбираем шариковый радиальный однорядный подшипник 206 (d = 30 мм).

Определяем ориентировочное расстояние между торцами колес, а также торцами колес и стенками корпуса по габаритным размерам тихоходной ступени:

= 8,4 мм 9 мм,

где  и  - диаметры вершин зубьев шестерни и колеса тихоходной ступени.

Определяем длины консольных участков валов:

Быстроходный вал:

 = 54 мм.

Тихоходный вал:

 = 61 мм.

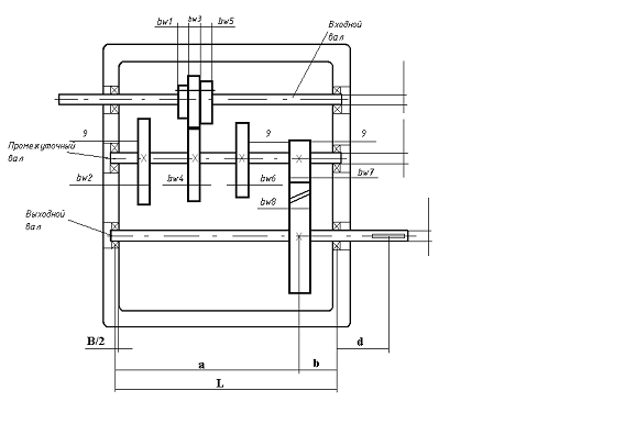
Вычерчиваем компоновочную схему коробки передач (рисунок 1).

Рисунок 1 - Компоновочная схема коробки передач

3.2 Расчет тихоходного вала

Разработка эскиза вала

Принимаем диаметральный размер вала под подшипник d3 = 30 мм. Диаметр несущей части вала несколько увеличиваем для исключения осевого перемещения подшипников. Принимаем dТ = 35 мм. Посадочный диаметр под звездочку цепной передачи принимаем d = 25 мм.

По компоновочной схеме коробки передач (рисунок 1) определяем длинновые размеры вала:

,

где B - ширина подшипника, ВЗВ - ширина звездочки цепной передачи.

Определим размер :

,

где bW1, bW2, bW3, bW5, bW6, bW7 - ширина соответствующих колес и шестерен,

мм - ширина выточек между зубчатыми венцами блока шестерен.

Подставляя численные значения (по данным пункта 2), получаем:

= 296 мм.

Определим размер в:

= 37 мм.

Размер с принимаем равным 57 мм (по пункту 3.1.3).

Общая длина вала:

= 409,5 мм.

По диаметральным и длинновым размерам вычерчиваем эскиз вала, изображаем его расчетную схему (рисунок 2). Вычерчиваем изометрию зацепления тихоходной ступени, проставляем силы в зацеплении (рисунок 3).

Рисунок 2 - Расчетная схема тихоходного вала










Рисунок 3 - Изометрия зацепления тихоходной ступени

Штрихами обозначены реакции от шестерни, без штрихов - реакции от колеса

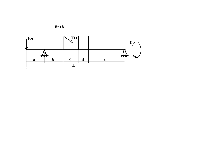
Определение силовых факторов, действующих на вал

Вычерчиваем расчетную схему вала в горизонтальной плоскости.

Рисунок 4 - Расчетная схема вала в горизонтальной плоскости

Составляя уравнения равновесия, находим реакции в опорах.

 

 

 

= 28,25 Н·м

= 883,5 Н,

= 550,6 Н,

= 576,5 Н.

Сечения 2 и 3 являются опасными, так как в этих сечениях имеются концентраторы напряжений и действуют наибольшие изгибающие моменты:

= 162,9 Н·м,

= 121,2 Н·м.

Вычерчиваем расчетную схему вала в вертикальной плоскости.

Рисунок 5 - Расчетная схема вала в вертикальной плоскости

Составляя уравнения равновесия, находим реакции в опорах.

 

 

= 2112,9 Н,

= 264,2 Н.

Определяем изгибающие моменты в опасных сечениях:

= 78,2 Н·м,

= 0 Н·м.

Суммарные изгибающие моменты в сечениях 2 и 3:

= 180,7 Н·м,

= 121,2 Н·м.

Суммарные реакции в опорах:

= 610,7 Н,

= 2290,2 Н.

Расчет вала на выносливость

Определим запас прочности по выносливости в сечении 2.

Определим амплитудные значения напряжений:

; ,

где  = 4,3 · 103 мм 3 - осевой момент сопротивления сечения,

 = 8,6 · 103 мм 3 - полярный момент сопротивления.

 

M, Т - максимальные изгибающий и крутящий момент в сечении 2.

Подставляя численные значения, находим:

= 42 МПа,

= 6,4 МПа.

Пределы выносливости для стали 45 (σВ = 600 МПа - таблица П.1 приложения [4], термическая обработка - нормализация):

= 240 МПа,

= 120 МПа.

Эффективные коэффициенты концентрации напряжений для шпоночного паза: kσ = 1,75; kτ = 1,5 - при σВ = 600 МПа (приложение [4], рисунок П.2).

Фактор влияния шероховатости поверхности:

= 0,948,

где βП = 0,92 - коэффициент влияния шероховатости для шлифованой поверхности при σВ = 600 МПа (приложение [4], рисунок 9б).

Поверхностное упрочнение вала не предусматривается, поэтому принимаем коэффициент поверхностного упрочнения kV = 1.

Коэффициенты, корректирующие влияние постоянной составляющей цикла напряжений на выносливость: ψσ = 0,1; ψτ = 0,05 - для среднеуглеродистой стали (приложение [4], таблица3).

Коэффициент влияния абсолютных размеров поперечного сечения вала для углеродистой стали при d = 35 мм: kd = 0,75 (приложение [4], рисунок 9а).

Коэффициент запаса по нормальным напряжениям:

,

где = 2,5 - суммарный коэффициент влияния различных факторов на выносливость при изгибе,

σm = 0 - постоянная составляющая цикла напряжений.

Тогда:

= 2,3.

Коэффициент запаса по касательным напряжениям:

,

где = 2,11 - суммарный коэффициент влияния различных факторов на выносливость при кручении,

τm = τа = 6,4 МПа - постоянные составляющие цикла напряжений.

Тогда:

= 8,7.

Коэффициент запаса прочности по выносливости:

= 2,2 > 1,5

Условие прочности по выносливости для сечения 2 выполняется.

Определим запас прочности по выносливости в сечении 3.

Определим амплитудные значения напряжений:

; ,

где  = 1,7 · 103 мм 3 - осевой момент сопротивления сечения,

 = 3,4 · 103 мм 3 - полярный момент сопротивления.

 

M, Т - максимальные изгибающий и крутящий момент в сечении 3.

Подставляя численные значения, находим:

= 71,29 МПа,

= 16,19 МПа.

Пределы выносливости для стали 45 (σВ = 600 МПа - таблица П.1 приложения [4], термическая обработка - нормализация):

= 240 МПа,

= 120 МПа.

Эффективные коэффициенты концентрации напряжений для галтели с радиусом скругления r = 1 (< rп = 2): kσ = 1,8; kτ = 1,9 - при σВ = 600 МПа, ,  (по данным приложения [4], рисунок П.1).

Фактор влияния шероховатости поверхности:

= 0,95,

где βП = 0,92 - коэффициент влияния шероховатости для шлифованой поверхности при σВ = 600 МПа (приложение [4], рисунок 9б).

Поверхностное упрочнение вала не предусматривается, поэтому принимаем коэффициент поверхностного упрочнения kV = 1.

Коэффициенты, корректирующие влияние постоянной составляющей цикла напряжений на выносливость: ψσ = 0,1; ψτ = 0,05 - для среднеуглеродистой стали (приложение [4], таблица3).

Коэффициент влияния абсолютных размеров поперечного сечения вала для углеродистой стали при d = 25 мм: kd = 0,87 (приложение [4], рисунок 9а).

Коэффициент запаса по нормальным напряжениям:

,

где = 2,2 - суммарный коэффициент влияния различных факторов на выносливость при изгибе,

σm = 0 - постоянная составляющая цикла напряжений.

Тогда:

= 1,53.

Коэффициент запаса по касательным напряжениям:

,

где = 2,3 - суммарный коэффициент влияния различных факторов на выносливость при кручении,

τm = τа = 16,19 МПа - постоянные составляющие цикла напряжений.

Тогда:

= 3,16.

Коэффициент запаса прочности по выносливости:

= 1,51 > 1,5

Условие прочности по выносливости для сечения 3 выполняется.

Проверка статической прочности вала

Условие прочности:


Определим максимальное допускаемое напряжение:

= 272 МПа,

где σT = 340 МПа - предел текучести стали 45 (таблица П.1 приложения [4], термическая обработка - нормализация).

Определим коэффициент увеличения напряжений при перегрузке:

 = 2,14.

Амплитудные значения напряжений при перегрузке:

для сечения 2:

= 60 МПа,

= 18,3 МПа.

= 67,86 МПа < = 272 МПа.

для сечения 3:

= 101,9 МПа,

= 46,3 МПа.

= 129,67 МПа < = 272 МПа.

Условие статической прочности выполняется.

Расчет соединений вал - ступица

Для посадки зубчатого колеса тихоходной ступени и ведущей звездочки цепной передачи на тихоходный вал будем применять шпоночное соединение.

Расчет шпонок производим в приложении ОКМ.

Для расчета шпоночного соединения зубчатого колеса с валом вводим следующие исходные данные:

тип шпонки - призматическая со скругленными торцами;

крутящий момент принимаем Т Тmax = 110,07 Н·м;

диаметр вала принимаем dТ = 35 мм;

число шпонок принимаем равным 1;

допускаемое напряжение смятия принимаем равным 150 МПа, допускаемое напряжение на срез принимаем равным 75 МПа (по рекомендациям приложения [2], страница 78).

Производим расчет. Результатом расчета является наименьшая возможная длина шпонки l = 12,3 мм. Учитывая то, что ширина ступицы колеса должна быть на 3..5 мм больше длины шпонки, по таблице 24.29 приложения [1] выбираем ближайшую по размерам шпонку 10х8х28 ГОСТ 23360 - 78.

Для расчета шпоночного соединения ведущей звездочки цепной передачи с валом вводим следующие исходные данные:

тип шпонки - призматическая со скругленными торцами;

крутящий момент принимаем Т Тmax = 110,07Н·м;

диаметр вала принимаем d = 25 мм;

число шпонок принимаем равным 1;

допускаемое напряжение смятия принимаем равным 150 МПа, допускаемое напряжение на срез принимаем равным 75 МПа (по рекомендациям приложения [2], страница 78).

Производим расчет. Результатом расчета является наименьшая возможная длина шпонки l = 17,55 мм. Поскольку ширина ступицы звездочки должна быть на 3..5 мм больше длины шпонки, по таблице 24.29 приложения [1] выбираем ближайшую по размерам шпонку 8х7х28 ГОСТ 23360 - 78.

Расчет и выбор подшипников тихоходного вала

Расчет подшипников производим в приложении ОКМ.

Исходные данные для расчета:

тип подшипника - шариковый радиальный однорядный;

тип нагружения - средний равновероятный;

требуемый ресурс подшипника принимаем tΣ = 9326,4 часов;

температурный коэффициент принимаем равным 1;

коэффициент безопасности принимаем равным 1,5 - умеренные толчки при работе;

коэффициент вращения принимаем равным 1 (вращается внутреннее кольцо);

радиальную реакцию левой опоры принимаем А = 610,7 Н;

радиальную реакцию правой опоры принимаем В = 2290,2 Н;

внешнюю осевую силу принимаем Fa = 576,5 Н;

частоту вращения вала принимаем n = 240 мин -1;

диаметр вала (под подшипник) принимаем d3 = 30 мм.

Производим расчет. Выбранный компьютером подшипник - шариковый радиальный однорядный подшипник легкой серии 206 ГОСТ 3325 - 85.

Принимаем шариковый радиальный однорядный подшипник легкой серии 206 ГОСТ 8338-75.

.3 Расчет промежуточного вала

Принимаем диаметральный размер вала под подшипник d2 = 30 мм. Диаметр несущей части вала несколько увеличиваем для исключения осевого перемещения подшипников. Принимаем dП = 35 мм.

Аналогично по компоновочной схеме коробки передач (рисунок 1) определяем длинновые размеры вала.

Определим размер :

 = 32 мм,

Определим размер в:

= 103 мм.

Определим размер с:

= 107,5 мм.

Определим размер d:

= 43,5 мм.

Определим размер e:

= 34,5 мм.

Общая длина вала:

= 336,5 мм.

С учетом того, что расчет вала на прочность необходимо производить по максимальным нагрузкам, вычерчиваем изометрию зацепления первой быстроходной ступени (в этом положении блока шестерен на вал действуют максимальный крутящий момент и максимальные силы с зацепления) и тихоходной ступени, проставляем действующие силы (рисунок 7). Промежуточные колеса (2 и 3 быстроходной ступени) изображать не будем. По диаметральным и длинновым размерам вычерчиваем эскиз вала, и изображаем его расчетную схему (рисунок 6).

Рисунок 6 - Расчетная схема промежуточного вала

Рисунок 7 - Изометрия зацепления промежуточного вала

Определение силовых факторов, действующих на вал

Вычерчиваем расчетную схему вала в горизонтальной плоскости.

Рисунок 8 - Расчетная схема вала в горизонтальной плоскости

Составляя уравнения равновесия, находим реакции в опорах.

 

 

 

= 15,85 Н·м.

= 728,5 Н,

 = 196,8 Н,

= 576,5 Н.

Сечения 2 и 5 являются опасными, так как в этих сечениях имеются концентраторы напряжений и действуют наибольшие изгибающие моменты:

= 6,3 Н·м,

 = 25,5 Н·м.

Вычерчиваем расчетную схему вала в вертикальной плоскости.

Рисунок 9 - Расчетная схема вала в вертикальной плоскости

Составляя уравнения равновесия, находим реакции в опорах.

 

 

= 2223,2 Н,

= 1209,9 Н.

Определяем изгибающие моменты в опасных сечениях:

= 38,72 Н·м,

= 77,8 Н·м.

Суммарные изгибающие моменты в сечениях 2 и 5:

= 39,5 Н·м,

= 81,9 Н·м.

Суммарные реакции в опорах:

= 1225,8 Н,

= 2339,5 Н.

Расчет вала на выносливость

Предварительные расчеты показывают, что при выбранных диаметральных размерах вала, запас прочности по выносливости значительно превышает требуемое значение. Всвязи с этим, уменьшаем диаметральные размеры, и принимаем диаметр вала под подшипник d2 = 20 мм, диаметр несущей части dП = 25 мм.

Сперва определим запас прочности по выносливости в сечении 5, так как в этом сечении действует наибольший изгибающий момент.

Определим амплитудные значения напряжений:

; ,

где  = 1,56·103 мм 3 - осевой момент сопротивления сечения,

 = 3,12 · 103 мм 3 - полярный момент сопротивления.

M, Т - максимальные изгибающий и крутящий момент в сечении 5.

Подставляя численные значения, находим:

= 52,5 МПа,

= 9,8 МПа.

Пределы выносливости для стали 45 (σВ = 600 МПа - таблица П.1 приложения [6], термическая обработка - нормализация):

= 240 МПа,

= 120 МПа.

Эффективные коэффициенты концентрации напряжений для шпоночного соединения: kσ = 1,75, kτ = 1,5 - при σВ = 600 МПа (приложение [6], рисунок П.2).

Фактор влияния шероховатости поверхности:

= 0,994,

где βП = 0,92 - коэффициент влияния шероховатости для шлифованой поверхности при σВ = 600 МПа (приложение [6], рисунок 9б).

Поверхностное упрочнение вала не предусматривается, поэтому принимаем коэффициент поверхностного упрочнения kV = 1.

Коэффициенты, корректирующие влияние постоянной составляющей цикла напряжений на выносливость: ψσ = 0,1; ψτ = 0,05 - для среднеуглеродистой стали (приложение [6], таблица3).

Коэффициент влияния абсолютных размеров поперечного сечения вала для углеродистой стали при d = 25 мм: kd = 0,85 (приложение [6], рисунок 9а).

Коэффициент запаса по нормальным напряжениям:

,

где = 2,07 - суммарный коэффициент влияния различных факторов на выносливость при изгибе,

σm = 0 - постоянная составляющая цикла напряжений.

Тогда:

= 2,21.

Коэффициент запаса по касательным напряжениям:

,

где = 1,78 - суммарный коэффициент влияния различных факторов на выносливость при кручении,

τm = τа = 9,8 МПа - постоянные составляющие цикла напряжений.

Тогда:

= 6,7.

Коэффициент запаса прочности по выносливости:

= 2,1 > 1,5

Условие прочности по выносливости для сечения 5 выполняется.

Определим запас прочности по выносливости в сечении 2.

Определим амплитудные значения напряжений:

; ,

где  = 1,56 · 103 мм 3 - осевой момент сопротивления сечения,

 = 3,12 · 103 мм 3 - полярный момент сопротивления.

M, Т - максимальные изгибающий и крутящий момент в сечении 2.

Подставляя численные значения, находим:

= 28,3 МПа,

= 9,8 МПа.

Пределы выносливости для стали 45 (σВ = 600 МПа - таблица П.1 приложения [6], термическая обработка - нормализация):

= 240 МПа,

= 120 МПа.

Эффективные коэффициенты концентрации напряжений для шпоночного соединения: kσ = 1,75, kτ = 1,5 - при σВ = 600 МПа (приложение [6], рисунок П.2).

Фактор влияния шероховатости поверхности:

= 0,994,

где βП = 0,92 - коэффициент влияния шероховатости для шлифованой поверхности при σВ = 600 МПа (приложение [6], рисунок 9б).

Поверхностное упрочнение вала не предусматривается, поэтому принимаем коэффициент поверхностного упрочнения kV = 1.

Коэффициенты, корректирующие влияние постоянной составляющей цикла напряжений на выносливость: ψσ = 0,1; ψτ = 0,05 - для среднеуглеродистой стали (приложение [6], таблица3).

Коэффициент влияния абсолютных размеров поперечного сечения вала для углеродистой стали при d = 25 мм: kd = 0,85 (приложение [6], рисунок 9а).

Коэффициент запаса по нормальным напряжениям:

,

где = 2,07 - суммарный коэффициент влияния различных факторов на выносливость при изгибе,

σm = 0 - постоянная составляющая цикла напряжений.

Тогда:

= 4.

Коэффициент запаса по касательным напряжениям:

,

где = 1,78 - суммарный коэффициент влияния различных факторов на выносливость при кручении,

τm = τа = 9,8 МПа - постоянные составляющие цикла напряжений.

Тогда:

= 6,7.

Коэффициент запаса прочности по выносливости:

= 2,8 > 1,5

Условие прочности по выносливости для сечения 2 выполняется.

Проверка статической прочности вала

Условие прочности:


Определим максимальное допускаемое напряжение:

= 272 МПа,

где σT = 340 МПа - предел текучести стали 45 (таблица П.1 приложения [6], термическая обработка - нормализация).

Определим коэффициент увеличения напряжений при перегрузке:

 = 2,14.

Амплитудные значения напряжений при перегрузке:

для сечения 2:

= 60,56 МПа,

= 41,94 МПа.

= 94,6 МПа < = 272 МПа.

для сечения 5:

= 60,6 МПа,

= 41,94 МПа.

= 94,6 МПа < = 272 МПа.

Условие статической прочности выполняется.

Расчет соединений вал - ступица

Для посадки зубчатых колес быстроходных ступеней и шестерни тихоходной ступени на промежуточный вал будем применять шпоночное соединение.

Расчет шпоночного соединения производим в приложении ОКМ.

Для расчета шпоночного соединения зубчатого колеса 1 быстроходной ступени с валом вводим следующие исходные данные:

тип шпонки - призматическая со скругленными торцами;

крутящий момент принимаем Т П1 = 61,25 Н·м;

диаметр вала принимаем dП = 25 мм;

число шпонок принимаем равным 1;

допускаемое напряжение смятия принимаем равным 150 МПа, допускаемое напряжение на срез принимаем равным 75 МПа (по рекомендациям приложения [2], страница 78).

Производим расчет. Результатом расчета является наименьшая возможная длина шпонки l = 9,73 мм. Учитывая то, что ширина ступицы колеса должна быть на 3..5 мм больше длины шпонки, по таблице 24.29 приложения [2] выбираем ближайшую по размерам шпонку 8х7х20 ГОСТ 23360 - 78.

Для расчета шпоночного соединения зубчатого колеса 2 быстроходной ступени с валом вводим следующие исходные данные:

тип шпонки - призматическая со скругленными торцами;

крутящий момент принимаем Т П2 = 39 Н·м;

диаметр вала принимаем dТ = 25 мм;

число шпонок принимаем равным 1;

допускаемое напряжение смятия принимаем равным 150 МПа, допускаемое напряжение на срез принимаем равным 75 МПа (по рекомендациям приложения [2], страница 78).

Производим расчет. Результатом расчета является наименьшая возможная длина шпонки l = 6,30 мм. Учитывая то, что ширина ступицы колеса должна быть на 3..5 мм больше длины шпонки, по таблице 24.29 приложения [2] выбираем ближайшую по размерам шпонку 8х7х28 ГОСТ 23360 - 78.

Для расчета шпоночного соединения зубчатого колеса 3 быстроходной ступени с валом вводим следующие исходные данные:

тип шпонки - призматическая со скругленными торцами;

крутящий момент принимаем Т Тmax = 49 Н·м;

диаметр вала принимаем dТ = 25 мм;

число шпонок принимаем равным 1;

допускаемое напряжение смятия принимаем равным 150 МПа, допускаемое напряжение на срез принимаем равным 75 МПа (по рекомендациям приложения [2], страница 78).

Производим расчет. Результатом расчета является наименьшая возможная длина шпонки l = 7,78 мм. Учитывая то, что ширина ступицы колеса должна быть на 3..5 мм больше длины шпонки, по таблице 24.29 приложения [1] выбираем ближайшую по размерам шпонку 8х7х22 ГОСТ 23360 - 78.

Для расчета шпоночного соединения шестерни тихоходной ступени с валом вводим следующие исходные данные:

тип шпонки - призматическая со скругленными торцами;

крутящий момент принимаем Т П1 = 61,25 Н·м;

диаметр вала принимаем dП = 25 мм;

число шпонок принимаем равным 1;

допускаемое напряжение смятия принимаем равным 150 МПа, допускаемое напряжение на срез принимаем равным 75 МПа (по рекомендациям приложения [2], страница 78).

Производим расчет. Результатом расчета является наименьшая возможная длина шпонки l = 9,73 мм. Учитывая то, что ширина ступицы колеса должна быть на 3..5 мм больше длины шпонки, по таблице 24.29 приложения [2] выбираем ближайшую по размерам шпонку 8х7х25 ГОСТ 23360 - 78.

Расчет и выбор подшипников промежуточного вала

Расчет подшипников производим в приложении ОКМ.

Исходные данные для расчета:

тип подшипника - шариковый радиальный однорядный;

тип нагружения - средний равновероятный;

требуемый ресурс подшипника принимаем tΣ =9326,4 часов;

температурный коэффициент принимаем равным 1;

коэффициент безопасности принимаем равным 1,5 - умеренные толчки при работе;

коэффициент вращения принимаем равным 1 (вращается внутреннее кольцо);

радиальную реакцию левой опоры принимаем А = 1225,8 Н;

радиальную реакцию правой опоры принимаем В = 2339,5 Н;

внешнюю осевую силу принимаем Fa = 576,5 Н;

частоту вращения вала принимаем n = 694,74 мин -1;

диаметр вала (под подшипник) принимаем d2 = 20 мм.

Производим расчет. Выбранный компьютером подшипник - шариковый радиальный однорядный подшипник легкой серии 404 ГОСТ 3325 - 85.

Принимаем шариковый радиальный однорядный подшипник тяжелой серии 404 ГОСТ 8338-75.

3.4 Расчет быстроходного вала

Разработка эскиза вала

Принимаем диаметральный размер вала под подшипник d1 = 25 мм. Диаметр несущей части вала несколько увеличиваем для исключения осевого перемещения подшипников. Принимаем dБ = 30 мм.

Аналогично пункту 3.3.2 по компоновочной схеме коробки передач (рисунок 1) определяем длинновые размеры вала.

Размер а принимаем равным 54 мм (пункт 3.1.3).

Определим размер в:

 = 29 мм.

Определим размер с:

= 37 мм.

Определим размер d:

= 38,5 мм.

Определим размер е:

= 230 мм.

Общая длина вала:

= 403,5 мм.

С учетом того, что расчет вала на прочность необходимо производить по максимальным нагрузкам, вычерчиваем изометрию зацепления первой быстроходной ступени (в этом положении блока шестерен на вал действуют максимальный крутящий момент и максимальные силы с зацепления) и тихоходной ступени, проставляем действующие силы (рисунок 11). Промежуточные колеса (2 и 3 быстроходной ступени) изображать не будем. По диаметральным и длинновым размерам вычерчиваем эскиз вала, и изображаем его расчетную схему (рисунок 10).

Сила от муфты:

 = 280,2 Н.

где с0 = 114 - числовой коэффициент, учитывающий особенности конструкции (упругая муфта),

Т = 29,4 Н·м - крутящий момент на валу,

dn = 25 мм - диаметр вала под подшипник.

Рисунок 10 - Расчетная схема быстроходного вала

Рисунок 11 - Изометрия зацепления быстроходного вала

Определение силовых факторов, действующих на вал

Вычерчиваем расчетную схему вала в горизонтальной плоскости.

Рисунок 12 - Расчетная схема вала в горизонтальной плоскости

Составляя уравнения равновесия, находим реакции в опорах.

 

 

= 33,28 Н,

 = 351,12 Н,

Сечение 3 является опасными, так как в этом сечении имеется концентратор напряжений и действует наибольший изгибающий момент:

= 10,2 Н·м.

Вычерчиваем расчетную схему вала в вертикальной плоскости.

Рисунок 13 - Расчетная схема вала в вертикальной плоскости

Составляя уравнения равновесия, находим реакции в опорах.

 

 

= 46,3 Н,

= 1289,9 Н.

Опасными будут сечения 2 и 3, изгибающие моменты в опасных сечениях:

= 15,13 Н·м,

= 14,1 Н·м.

Суммарные изгибающие моменты в сечениях 2 и 3:

М2 = М= 15,13 Н·м,

= 17,4 Н·м.

Суммарные реакции в опорах:

= 1336,8 Н,

= 57 Н.

Расчет вала на выносливость

Предварительные расчеты показывают, что при выбранных диаметральных размерах вала, запас прочности по выносливости значительно превышает требуемое значение. Всвязи с этим, уменьшаем диаметральные размеры, и принимаем диаметр вала под подшипник d1 = 20 мм, диаметр несущей части dБ = 25 мм. В качестве материала вала выбираем сталь 5.

Сперва определим запас прочности по выносливости в сечении 2, так как в этом сечении действует наибольший изгибающий момент.

Определим амплитудные значения напряжений:

; ,

где  = 0,8 · 103 мм 3 - осевой момент сопротивления сечения,

 = 1,6 · 103 мм 3 - полярный момент сопротивления.

M, Т - максимальные изгибающий и крутящий момент в сечении 2.

Подставляя численные значения, находим:

= 18,9 МПа,

= 19,14 МПа.

Пределы выносливости для стали 5 (σВ = 520 МПа - таблица П.1 приложения [6], термическая обработка - нормализация):

= 208 МПа,

= 104 МПа.

Эффективные коэффициенты концентрации напряжений для галтели с радиусом скругления r = 1 (< rп = 1,5): kσ = 1,8; kτ = 1,9 - при σВ = 520 МПа, ,  (по данным приложения [6], рисунок П.1).

Фактор влияния шероховатости поверхности:

= 0,949,

где βП = 0,92 - коэффициент влияния шероховатости для шлифованой поверхности при σВ = 520 МПа (приложение [6], рисунок 9б).

Поверхностное упрочнение вала не предусматривается, поэтому принимаем коэффициент поверхностного упрочнения kV = 1.

Коэффициенты, корректирующие влияние постоянной составляющей цикла напряжений на выносливость: ψσ = 0,05; ψτ = 0 - для малоуглеродистой стали (приложение [6], таблица3).

Коэффициент влияния абсолютных размеров поперечного сечения вала для углеродистой стали при d = 20 мм: kd = 0,9 (приложение [6], рисунок 9а).

Коэффициент запаса по нормальным напряжениям:

,

где = 2,11 - суммарный коэффициент влияния различных факторов на выносливость при изгибе,

σm = 0 - постоянная составляющая цикла напряжений.

Тогда:

= 5,4.

Коэффициент запаса по касательным напряжениям:

,

где = 2,25 - суммарный коэффициент влияния различных факторов на выносливость при кручении,

τm = τа = 19,14 МПа - постоянные составляющие цикла напряжений.

Тогда:

= 2,4.

Коэффициент запаса прочности по выносливости:

= 2,2 > 1,5

Условие прочности по выносливости для сечения 2 выполняется.

Определим запас прочности по выносливости в сечении 3.

Определим амплитудные значения напряжений:

; ,

где  = 1,56 · 103 мм 3 - осевой момент сопротивления сечения,

 = 3,12 · 103 мм 3 - полярный момент сопротивления.

M, Т - максимальные изгибающий и крутящий момент в сечении 3.

Подставляя численные значения, находим:

= 11,2 МПа,

= 4,7 МПа.

Пределы выносливости для стали 5 (σВ = 520 МПа - таблица П.1 приложения [6], термическая обработка - нормализация):

= 208 МПа,

= 104 МПа.

Блок шестерен подвижно крепится на валу при помощи шпоночного соединения. Эффективные коэффициенты концентрации напряжений для шпоночного соединения: kσ = 1,65, kτ = 1,45 - при σВ = 520 МПа (приложение [6], рисунок П.2).

Фактор влияния шероховатости поверхности:

= 0,98,

где βП = 0,92 - коэффициент влияния шероховатости для шлифованой поверхности при σВ =520 МПа (приложение [6], рисунок 9б).

Поверхностное упрочнение вала не предусматривается, поэтому принимаем коэффициент поверхностного упрочнения kV = 1.

Коэффициенты, корректирующие влияние постоянной составляющей цикла напряжений на выносливость: ψσ = 0,05; ψτ = 0 - для малоуглеродистой стали (приложение [6], таблица3).

Коэффициент влияния абсолютных размеров поперечного сечения вала для углеродистой стали при d = 25 мм: kd = 0,85 (приложение [6], рисунок 9а).

Коэффициент запаса по нормальным напряжениям:

,

где = 1,98 - суммарный коэффициент влияния различных факторов на выносливость при изгибе,

σm = 0 - постоянная составляющая цикла напряжений.

Тогда:

= 9,4.

Коэффициент запаса по касательным напряжениям:

,

где = 1,74 - суммарный коэффициент влияния различных факторов на выносливость при кручении,

τm = τа = 9,82 МПа - постоянные составляющие цикла напряжений.

Тогда:

= 11,2.

Коэффициент запаса прочности по выносливости:

= 4,7 > 1,5

Условие прочности по выносливости для сечения 3 выполняется. Коэффициент запаса прочности по выносливости превышает допустимое значение, равное 3, однако оптимизация конструкции вала невозможна, так как невозможно применение менее прочного материала (в качестве материала вала была выбрана сталь обычного качества, обладающая минимальной прочностью). Также является невозможным уменьшение диаметральных размеров вала, поскольку в этом случае для опоры вала придется использовать нестандартные подшипники, что значительно увеличит стоимость изделия.

Проверка статической прочности вала

Условие прочности:


Определим максимальное допускаемое напряжение:

= 224 МПа,

где σT = 280 МПа - предел текучести стали 5 (таблица П.1 приложения [6], термическая обработка - нормализация).

Определим коэффициент увеличения напряжений при перегрузке:

 = 2,14.

Амплитудные значения напряжений при перегрузке:

для сечения 2:

= 40,5 МПа,

= 81,9 МПа.

= 147,5 МПа < = 224 МПа.

для сечения 3:

= 24 МПа,

= 42 МПа.

= 76,6 МПа < = 224 МПа.

Условие статической прочности выполняется.

Расчет соединений вал - ступица

Используя данные приложения [2] (страница 314, глава 3, раздел 5), по действующему на валу моменту ТБ = 29,4 Н·м, выбираем упругую втулочно - пальцевую муфту:

Муфта 31,5 - 20 - 2 - У3 ГОСТ 21424 - 93

Для посадки блока шестерен на быстроходный вал будем применять шпоночное соединение.

Для расчета шпоночного соединения вводим следующие исходные данные:

тип шпонки - призматическая со скругленными торцами;

крутящий момент принимаем Т Б = 29,4 Н·м;

диаметр вала принимаем dП = 25 мм;

число шпонок принимаем равным 1;

допускаемое напряжение смятия принимаем равным 150 МПа, допускаемое напряжение на срез принимаем равным 75 МПа (по рекомендациям приложения [2], страница 78).

Производим расчет. Результатом расчета является наименьшая возможная длина шпонки l = 7,67 мм. Учитывая то, что блок шестерен должен перемещаться по валу, выбираем шпонку 8х7х220 ГОСТ 23360 - 78.

Для соединения вала с муфтой будем применять шпоночное соединение. Расчет шпоночного соединения производим в приложении ОКМ.

Исходные данные для расчета:

тип шпонки - призматическая со скругленными торцами;

крутящий момент принимаем ТБ = 29,4 Н·м;

диаметр вала принимаем d = 20 мм;

число шпонок принимаем равным 1;

допускаемое напряжение смятия принимаем равным 150 МПа, допускаемое напряжение на срез принимаем равным 75 МПа (по рекомендациям приложения [2], страница 78).

Производим расчет. Результатом расчета является наименьшая возможная длина шпонки l = 7,37 мм. Принимаем шпонку 6х6х24 ГОСТ 23360-78.

Выбор подшипников быстроходного вала

Расчет подшипников производим в приложении ОКМ.

Исходные данные для расчета:

тип подшипника - шариковый радиальный однорядный;

требуемый ресурс подшипника принимаем tΣ = 9326,4 часов;

температурный коэффициент принимаем равным 1;

коэффициент безопасности принимаем равным 1,5 - умеренные толчки при работе;

коэффициент вращения принимаем равным 1 (вращается внутреннее кольцо);

радиальную реакцию левой опоры принимаем А = 1336,8 Н;

радиальную реакцию правой опоры принимаем В = 57 Н;

внешнюю осевую силу принимаем Fa = 0 Н;

частоту вращения вала принимаем n = 955 мин -1;

диаметр вала (под подшипник) принимаем d1 = 20 мм.

Производим расчет. Выбранный компьютером подшипник - шариковый радиальный однорядный подшипник легкой серии 204 ГОСТ 3325 - 85.

Принимаем шариковый радиальный однорядный подшипник легкой серии 204 ГОСТ 8338 - 75.


4. Конструирование корпусных деталей

В условиях крупносерийного производства корпус коробки передач наиболее целесообразно выполнять штампованным. Толщину стенки корпуса определяем по рекомендациям приложения [2]:

δ ≈ 6 мм,

Корпус выполняется цельным, без разъема по осям валов, с гладкими наружными поверхностями стенок. Приливы для размещения подшипниковых узлов, выполняемые на стенках, направляются наружу. Для установки коробки передач на раму предусмотрены выступающие на нижней поверхности корпуса платики, с отверстиями под крепежные элементы, и ниши в стенках корпуса.

При работе привода масло постепенно загружается продуктами износа зубчатых передач, и с течением времени его эксплуатационные свойства ухудшаются. Поэтому масло, залитое в корпус коробки передач, периодически заменяется. Для этой цели в корпусе предусмотрено сливное отверстие, закрываемое пробкой с цилиндрической резьбой (М12х1,25). Для упрощения слива масла, внутренняя поверхность дна корпуса выполняется под уклоном 1. 2°.

Для наблюдения за уровнем и качеством масла в корпусе устанавливается маслоуказатель из прозрачного материала (органического стекла).

Сверху корпус закрывается крышкой. Необходимая жесткость крышки обеспечивается приливом, выполненным по ее контуру. Крышка сперва устанавливается на конические штифты, что обеспечивает требуемую точность центрирования, а затем притягивается к корпусу винтами. Для транспортировки коробки передач на крышке корпуса предусмотрены проушины. Также на крышку корпуса устанавливается рукоятка управления, служащая для переключения передач. При длительной работе привода, в связи с нагревом масла и воздуха, повышается давление внутри корпуса, что может вызвать просачивание масла через уплотнительные элементы. Чтобы избежать этого, в крышке корпуса выполняется люк, закрываемый крышкой с отдушиной. Отдушина связывает внутреннюю полость корпуса с внешней средой. Люк также применяется для наблюдения за уровнем износа зубчатых передач и заливки масла в корпус в процессе его замены.

5. Выбор смазки для зубчатых передач и подшипников качения

Уровень и качество смазки во многом определяют эксплуатационные характеристики коробки передач. Смазка служит для уменьшения трения и износа в зубчатых передачах и подшипниках, защиты зубчатых колес от коррозии, а также для улучшения отвода теплоты от зубчатых колес во время работы привода.

В проектируемой коробке передач наиболее целесообразно применить картерную систему смазки. При картерной системе смазки в корпус коробки передач заливают масло так, чтобы венцы зубчатых колес были в него погружены. При вращении зубчатых колес масло увлекается зубьями, разбрызгивается, попадает на внутренние стенки корпуса, откуда стекает в нижнюю его часть. Внутри корпуса образуется взвесь частиц масла в воздухе, которая покрывает поверхности расположенных внутри корпуса деталей. Таким образом обеспечивается надежная смазка как для зубчатых колес, так и для подшипников качения.

Выбор марки масла производится в зависимости от окружной скорости колес и контактных напряжений в зубьях. Максимальная окружная скорость составляет:

= 3,56 м/с,

где d = 0,1125 м - делительный диаметр колеса второй быстроходной ступени;

n = 694,74 об/мин - частота вращения колеса.

Расчеты показывают, что контактные напряжения в зубьях рассматриваемого колеса составляют σН ≈ 500 МПа. По таблице 11.1 (приложение [2], страница 173) при условии σН < 600 МПа, 2<V< 5 м/с, определяем рекомендуемую кинематическую вязкость масла - 28 мм2/с.

Руководствуясь данными таблицы 11.2 (приложение [2], страница 173), окончательно принимаем в качестве смазочного материала масло И-Г-А-32.

Объем масленой ванны составляет V = 4,2 литра.

6. Особенности сборки и регулирования коробки передач

Сборка коробки передач производится в следующей последовательности:

. На первоначальном этапе производится сборка валов. На быстроходный вал при помощи подвижного шлицевого соединения устанавливается блок шестерен. Ход блока шестерен ограничивается упорными кольцами. В пазы промежуточного вала устанавливаются шпонки соответствующих размеров, затем на вал устанавливаются колеса быстроходных и шестерня тихоходной ступени, неподвижно фиксируемые в осевом направлении при помощи распорных втулок и колец. Аналогичным образом на тихоходный вал устанавливается колесо тихоходной ступени, фиксируемое распорной втулкой и буртиком. Сборка валов заканчивается установкой подшипников.

. На втором этапе производится установка собранных валов в корпус. Вначале устанавливается промежуточный вал, после чего устанавливаются быстроходный и тихоходный валы. Валы окончательно фиксируются в корпусе установкой крышек подшипников.

3. Последним этапом сборки является установка крышки корпуса, пробки и маслоуказателя. Затем в корпус через люк заливают требуемое количество масла, после чего люк закрывается крышкой с отдушиной. Для обеспечения герметичности между корпусными деталями при сборке устанавливаются уплотнительные прокладки.

Далее коробка передач проходит испытания (обкатку), во время которых происходит приработка зубчатых колес и устраняются погрешности сборки (например, просачивание масла через уплотнительные элементы).

Список использованных источников

1.  Беляев В.Н., Богатырев И.С., Буланже А.В.; под ред. д-ра техн. наук проф. Решетова Д.Н. Детали машин: атлас конструкций. - 4-е изд., перераб. и доп. - М.: Машиностроение, 1979. - 367., ил.

2.       Дунаев П.В., Леликов О.П. Конструирование узлов и деталей машин: Учебное пособие для технических специализированных вузов. - 6-е изд., исп. - М.: Высшая школа, 2000. - 447 с., ил.

.        Иванов М.Н. Детали машин: учебник для машиностр. спец. ВУЗов - 4-е изд., перераб. - М.: Высшая школа, 1984. - 336 с., ил.

.        Надеждин И.В. Выбор электродвигателя, кинематический и силовой расчет привода технологических машин: Учебное пособие/РГАТА. - Рыбинск, 1999. - 52 с.

.        Синев В.Н. Детали машин и основы конструирования, задания на курсовой проект: Методические указания/РАТИ. - Рыбинск, 1994. - 55с.

.        Трусов В.В. Прочностные расчеты валов редукторных передач: Пособие/РГАТА. - Рыбинск, 2003. - 27 с.


Не нашли материал для своей работы?
Поможем написать уникальную работу
Без плагиата!
Без нейросетей!