Представить комплекс рассчитанных релейных защит в виде общей
принципиальной схемы соединения. Расставить в заданной конфигурации системы
электроснабжения устройства автоматического повторного включения (АПВ) и
автоматического ввода резерва; оперативные цепи АПВ и АВР необходимо
согласовать с оперативными цепями выбранных релейных защит.
б) допустимости перерыва в электроснабжении потребителей на
время действия релейной защиты и противоаварийной автоматики
в) максимальный режим рассматривается при одновременном
погашении двух источников питания: вводов1 и 3;
г) каждая секция СШ максимально нагружена четырехкратной
минимальной нагрузкой расчетного ответвления;
· Витковые замыкания и другие повреждения
внутри кожуха трансформатора, связанные с выделением газа и понижением уровня
масла
|
Характер
повреждения или нарушения нормального режима работы
|
Название и
исполнение защиты
|
|
Многофазное КЗ
в обмотках трансформатора и на его выводах
|
Максимальная
токовая отсечка со стороны питания (и МТЗ с выдержкой времени со стороны
приемников электроэнергии)
|
|
Витковые
замыкания и другие повреждения внутри кожуха трансформатора, связанные с
выделением газа и понижением уровня масла
|
Газовая
|
|
Однофазные
замыкания на землю на стороне высшего напряжения
|
|
Внешние КЗ
|
МТЗ с
независимой от тока выдержкой времени
|
|
Перегрузка
|
Максимальная
токовая защита с действием на сигнал
|
1.2 Расчет параметров защит заданного ответвления
в первичных величинах
1.2.1 Номинальные токи, токи перегрузки и КЗ
трансформатора
Номинальные токи трансформатора
А,
А.
Максимальный ток нагрузки
Со стороны 10 кВ
А.
Со стороны 0,525 кВ
Токи коротких замыканий
Ток трехфазного КЗ на шинах 10 кВ
А.
Ток двухфазного КЗ на шинах 10 кВ
А
Ток трехфазного КЗ на шинах 0,525 кВ, приведенный к стороне ВН
А.
Ток трехфазного КЗ на шинах 0,525 кВ
А
Ток двухфазного КЗ на шинах 0,525 кВ
А
1.3 Расчет токов срабатывания защит (для
первичной цепи)
1.3.1.Расчет токов срабатывания защит
установленных на стороне 10 кВ
Максимальная токовая отсечка
А,
где kН - коэффициент надежности.
Максимальная токовая защита
А,
реле электроснабжение ток
где kвоз - коэффициент возврата
Защита от перегрузки
А
1.3.2 Расчет токов срабатывания защит
установленных на стороне 0,525 кВ
Максимальная токовая защита
А
1.4 Выбор схемы оперативного тока защиты и схемы
подключения
Выбираем схему защиты силового трансформатора на постоянном
оперативном токе. Схема подключения реле косвенная.
1.5 Выбор измерительных трансформаторов тока
Трансформаторы тока
Коэффициенты трансформации для защит, устанавливаемых на
стороне 10 кВ
МТЗ с НВ со стороны питания (защита от перегрузки)
Выбираем трансформатор ТПЛ - 10 - 0,5/Р - трансформатор тока
проходной с литой изоляцией, с коэффициентом трансформации kTA=15. 1 - секундная термическая
устойчивость kТУ=90. Динамическая устойчивость kДИН=250.
Номинальный первичный ток
А.
Проверка трансформатора на электродинамическую стойкость
<kДИН
Проверка трансформатора на термическую стойкость
< kТУ
Считая допустимый ток в реле Iр £ 20 А выбираем коэффициент трансформации
тока для построения схемы токовой отсечки.
Выбираем трансформатор ТВОЛ - 10 - трансформатор тока встроенный,
одновитковый с литой изоляцией, с коэффициентом трансформации kTA=120. 1 - секундная термическая
устойчивость kТУ=65. Динамическая устойчивость kДИН=160.
Номинальный первичный ток
А.
Проверка трансформатора на электродинамическую стойкость
<kДИН
Проверка трансформатора на термическую стойкость
< kТУ
Выбор трансформаторов тока для защит устанавливаемых на стороне
0,525 кВ не требуется, поскольку для защиты трансформатора со стороны низшего
напряжения используется автоматический выключатель.
1.6.Расчет токов срабатывания реле (вторичная
цепь), чувствительности защит и выбор элементной базы.
1.6.1 Расчет защит устанавливаемых на стороне 10
кВ
Максимальная токовая отсечка (Многофазные КЗ)
Исполнение защиты производится по схеме подключения
трансформаторов тока и реле «НЕПОЛНАЯ ЗВЕЗДА», коэффициент схемы в данном
случае равен kсх=1
А
Для выполнения защиты, по току срабатывания реле, выбираем реле
РТ40/20 с уставкой по току срабатывания 14 А.
Для создания цепи разветвления необходимой для одновременного
отключения двух выключателей, выбираем промежуточное реле типа ЭП 1/220.
Для сигнализации о срабатывании защиты в цепь защиты включаем
указательное реле типа РУ 21.
Зная ток срабатывания реле, для дальнейшего расчета
чувствительности защиты, уточняем ток срабатывания зашиты (первичная цепь).
А
Выполним расчет коэффициента чувствительности максимальной токовой
отсечки.
Согласно ПУЭ 2001 минимальный коэффициент чувствительности токовых
защит трансформаторов должен быть около 1,5, следовательно, выбранная защита
соответствует требованиям чувствительности.
Исполнение максимальной токовой отсечки производится по следующей
схеме:
Рисунок 1. Максимальная токовая отсечка
Максимальная токовая защита с независимой от тока
выдержкой времени (Внешние КЗ)
Исполнение защиты производится по схеме подключения
трансформаторов тока и реле «Неполная звезда», коэффициент схемы в данном
случае равен kсх=1
А
Для выполнения защиты, по току срабатывания реле, выбираем реле
РТ40/10 с уставкой по току срабатывания 7 А.
Для создания цепи разветвления необходимой для одновременного
отключения двух выключателей, выбираем промежуточное реле типа ЭП 1/220.
Для сигнализации о срабатывании защиты в цепь защиты включаем
указательное реле типа РУ 21.
Зная ток срабатывания реле, для дальнейшего расчета
чувствительности защиты, уточняем ток срабатывания зашиты (первичная цепь).
А
Выполним расчет коэффициента чувствительности максимальной токовой
защиты.
Согласно ПУЭ 2001 минимальный коэффициент чувствительности токовых
защит трансформаторов должен быть около 1,5, следовательно, выбранная защита
соответствует требованиям чувствительности.
Исполнение максимальной токовой защиты производится по следующей
схеме:
Рисунок 2. Максимальная токовая защита
Защита от перегрузки
Защиту трансформатора от перегрузки выполняем с действием на
сигнал. Исполнение защиты производится включением токового реле на сумму токов
двух фаз. Коэффициент схемы в данном случае равен kсх=1
Рассчитаем ток срабатывания защиты
А
Для выполнения защиты, по току срабатывания реле, выбираем реле
РТ40/10 с уставкой по току срабатывания 5,5 А.
Зная ток срабатывания реле, для дальнейшего расчета
чувствительности защиты, уточняем ток срабатывания зашиты (первичная цепь).
А
Выполним расчет коэффициента чувствительности защиты от
перегрузки.
Согласно ПУЭ 2001 минимальный коэффициент чувствительности токовых
защит трансформаторов должен быть около 1,5, следовательно, выбранная защита
соответствует требованиям чувствительности.
Исполнение защиты от перегрузки производится по следующей схеме:
Рисунок 3. защита от перегрузки
Защита от однофазных КЗ
Согласно рекомендациям ПУЭ 2001, электрические сети до 35 кВ
выполняются с изолированной нейтралью трансформатора. Согласно этим
рекомендациям принимаю решение производить расчет защиты от однофазных
замыканий для сети с изолированной нейтралью (с преподавателем согласовано).
Защита трансформатора от токов однофазных КЗ выполняется с
действием на сигнал. Исполнение защиты производится при помощи трансформатора
тока нулевой последовательности, установленного на кабеле, соединяющем силовой
трансформатор с высоковольтным выключателем.
Для подключения силового трансформатора к высоковольтному
выключателю, с учетом тока трехфазного КЗ выбираем кабель ААШВу (3´75мм2). По
сечению жилы выбранного кабеля, выбираем трансформатор тока нулевой
последовательности типа ТЗЛ. Для реализации защиты применяется токовое реле РТЗ
51 с уставками по току срабатывания 0,68 - 3,96 А.
Принимая длину кабеля соединяющего силовой трансформатор с
высоковольтным выключателем
м, рассчитаем ток однофазного короткого замыкания
А
Согласно рассчитанному току однофазного КЗ, используемое для
защиты реле РТЗ 51, должно иметь уставку 0,7 А.
Исполнение защиты от однофазных КЗ производится по следующей
схеме:
Рисунок 4. Защита от однофазных КЗ
1.6.2 Расчет защит устанавливаемых на стороне
0,525 кВ
Защита силового трансформатора от междуфазных КЗ со стороны
низшего напряжения организуется при помощи автоматического выключателя.
По номинальному току со стороны низшего напряжения выбираем
автоматический выключатель типа ВА55 - 41. Выбранный выключатель имеет два типа
расцепителей. Номинальный ток выключателя
А.
Выбранный тип выключателя снабжен полупроводниковым расцепителем
на номинальный ток
А
По рассчитанному току срабатывания защиты, выбираем ток уставки
полупроводникового расцепителя, кратный номинальному току расцепителя
.
А.
Рисунок 5. Время - токовая характеристика выключателя
переменного тока типа ВА55 - 41 с номинальным током расцепителя 1600 А.
По время - токовой характеристике выключателя, зная отношение
тока трехфазного короткого замыкания на стороне низшего напряжения к
номинальному току расцепителя, определяем время срабатывания выключателя равное
0,3 с.
Зная уточненное значение тока срабатывания защиты, рассчитаем
коэффициент чувствительности:
Согласно ПУЭ 2001 рассчитанный коэффициент чувствительности
превышает минимально допустимый для токовых защит.
1.6.3 Выбор защиты от повреждений внутри кожуха
трансформатора
Защита силового трансформатора от повреждений внутри кожуха
выполняется с помощью газового реле, устанавливаемого между баком и
маслорасширителем. Для исполнения защиты выбираем газовое реле типа РГЧЗ - 66.
Для организации цепи сигнализации используются два
указательных реле типа РУ 21.
Для обеспечения возможности отключения двух выключателей,
т.е. создания цепи разветвления выбираем промежуточное реле типа РП 341 с
самоподпиткой реле для предотвращения многократного срабатывания выключателей.
Схема исполнения газовой защиты имеет следующий вид:
Рисунок 6. Газовая защита
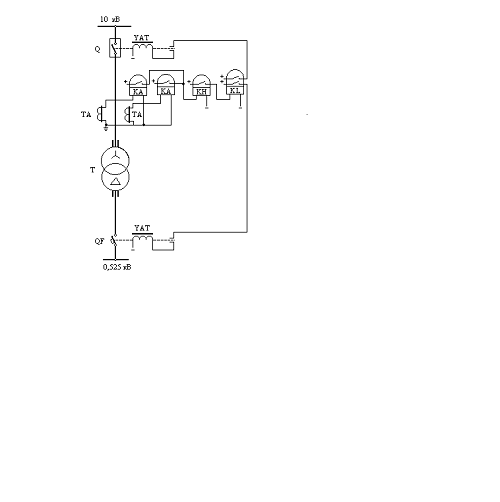
В результате выполнения схемотехнического проектирования,
была получена следующая принципиальная схема комплекса релейных защит
расчетного ответвления.
Рисунок 7. Схема комплекса релейных защит силового
трансформатора.
2. Устройства автоматического управления схемой
электроснабжения
2.1 Выбор, описание и согласование схем устройств
автоматического управления
2.1.1 Автоматическое повторное включение (АПВ)
Общие сведения. Устройства автоматического повторного
включения предусматриваются на выключателях всех воздушных и кабельно-воздушных
линий электропередачи, сборных шинах подстанций, если эти шины не являются
элементом КРУ, понижающих трансформаторов однотрансформаторных ГПП.
Сущность АПВ состоит в том, что элемент схемы
электроснабжения, отключившийся при срабатывании релейной защиты, через
определенное время (0.5-1.5 с) снова включается под напряжение (если нет запрета
на обратное включение), и если причина, вызвавшая отключение элемента, исчезла,
то он остается в работе.
Среди наиболее частых причин, вызывающих неустойчивые
повреждения элементов системы электроснабжения, можно назвать перекрытие
изоляции линий при атмосферных перенапряжениях, схлестывания проводов при
сильном ветре или пляске, замыкание линий или шин различными предметами,
отключение линий или трансформаторов вследствие кратковременных перегрузок или
неизбирательного срабатывания релейной защиты и т.д. В связи с этим АПВ с
большим успехом может применяться для воздушных и кабельных линий, секций или
систем шин, двигателей и одиночных трансформаторов.
Стоимость устройства АПВ ничтожно мала по сравнению с
убытками производства, вызываемыми перерывами в электроснабжении. Применение
устройства АПВ различных элементов системы электроснабжения значительно
повышает надежность электроснабжения даже при одном источнике питания. В
системах электроснабжения промышленных предприятий в основном применяются
устройства АПВ однократного действия, как наиболее простые и дешевые. С
увеличением кратности действия АПВ их эффективность уменьшается. Так,
эффективность применения однократного АПВ для воздушных линий в энергосистемах
составляет 60-75%, при двукратном 10-15%, при трехкратном всего лишь 1-3%.
Требования к устройству АПВ:
1. Устройство АПВ должно находится в состоянии
постоянной готовности к действию и срабатывать при всех случаях аварийного
отключения выключателя, сразу же после включения его дежурным персоналом.
Устройство АПВ не должно приходить в действие при оперативных отключениях
выключателя оперативным персоналом.
2. Устройство должно иметь минимальное время
срабатывания tАПВ1
для того, чтобы сократить продолжительность перерыва питания потребителей.
. Устройство должно автоматически с заданной выдержкой
времени возвращаться в состояние готовности к новому действию после включения в
работу выключателя.
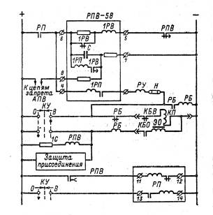
Особенности выполнения АПВ. Наибольшее распространение в
настоящее время получили специальные устройства АПВ - комплектные реле типа РПВ
- 58. Все особенности выполнения АПВ рассматриваются на примере этого реле для
АПВ масляного выключателя (рисунок 8).
Комплектное реле повторного включения типа РПВ - 58 содержит:
· реле времени 1РВ, создающее необходимую
выдержку времени после запуска АПВ перед посылкой импульса на повторное
включение выключателя;
· выходное промежуточное реле,
осуществляющее подачу этого импульса, причем входная цепь УАПВ содержит токовую
обмотку реле 1РП, обеспечивающую необходимую (с точки зрения надежности
включения) продолжительность импульса;
· RC - контур, обеспечивающий
требуемое время автоматического возврата и готовности к повторному действию
УАПВ. Параметры RC - контура подобраны таким образом, чтобы время заряда составляло
примерно 20 с, что обеспечивает приемлемое время автоматического возврата УАПВ
и однократность его действия в случае неуспешного АПВ (повторное включение на
КЗ). RC - контур с указанным временем заряда позволяет блокировать УАПВ
при оперативных отключениях и в случае оперативного включения на КЗ. Когда
необходимо блокировать УАПВ при некоторых аварийных отключениях выключателя,
выполняется операция «Запрет АПВ» путем создания цепи разряда конденсатора C.
Для предупреждения многократного включения выключателя в
случае приваривания контакта 1РП используется соответствующая электрическая
цепь блокировки (реле РБ на рисунке 8). Следует отметить, что совместная работа
электрической цепи блокировки с блокировкой, выполненной при помощи блок
контактов электромагнита отключения, как правило, не допускается из-за
понижения надежности действия.

РП - реле промежуточное типа РП - 352; РБ - реле
промежуточное типа РП - 232; РПВ - реле промежуточное типа РП - 252; РУ - реле
указательное сериесное типа РУ - 21; Н - накладка контактная; КУ - ключ
управления.
Выбор уставки. Для сокращения времени перебоев в
электроснабжении выбираем время срабатывания устройства АПВ 0.5 с. На реле
повторного включения типа РПВ-58 выставляем tуст=0.5 с.
2.1.2Автоматический ввод резерва (АВР)
Общие сведения. Устройства АВР устанавливаются на подстанциях
и распределительных пунктах, для которых предусмотрены два или более источника
питания, работающих раздельно в нормальном режиме.
Автоматическое включение резервного питания или оборудования
должно предусматриваться во всех случаях, когда перерыв в электроснабжении
вызывает убытки, значительно превышающие стоимость установки устройства АВР.
Автоматический ввод резерва должен предусматриваться для всех ответственных
потребителей, поэтому на подстанциях, питающих потребителей I категории, АВР является
обязательным. Устройства АВР выполняются как на оперативном переменном токе так
и на оперативном постоянном токе. Источником питания оперативного переменного
тока служат трансформаторы напряжения, установленные на рабочем или резервном
вводе или на шинах подстанции в зависимости от схемы устройства АВР.
Эффективность действия АВР в системах электроснабжения
составляет 90-95%. Простота схем и высокая эффективность обусловили широкое
применение АВР в электрических сетях и энергосистемах.
Назначением устройства АВР является осуществление возможно
быстрого автоматического переключения на резервное питание потребителей,
обесточенных в результате повреждения или самопроизвольного отключения рабочего
источника электроснабжения, что обеспечивает минимальные нарушения и потери в
технологическом процессе.
Включение резервного источника питания на поврежденную секцию
сборных шин КРУ, как правило, не допускается во избежание увеличения объема
разрушений, вызванных КЗ, и аварийного снижения напряжения потребителей,
электрически связанных с резервным источником питания. Действие АВР не должно
приводить к недопустимой перегрузке резервного источника как в последующем
установившемся режиме, так и в процессе самозапуска потерявших питание
электродвигателей потребителя.
Требования к устройству АВР. Схемы АВР должны:
. Обеспечивать возможно раннее выявление отказа рабочего
источника питания.
. Действовать согласованно с другими устройствами автоматики
(АПВ, АЧР) в интересах возможно полного сохранения технологического процесса.
. Не допускать включение резервного источника на КЗ.
. Исключать недопустимое несинхронное включение потерявших
питание синхронных электродвигателей на сеть резервного источника.
. Не допускать подключение потребителей к резервному
источнику, напряжение на котором понижено.
Выключатели, включаемые устройствами АВР, должны иметь
контроль исправности цепей включения.
Особенности исполнения АВР. Устройство АВР состоит из двух
измерительных органов (ИО) - по одному на каждый источник питания, логической
части, содержащей органы выдержки времени (ОВ), цепи однократности и запрета
действия АВР и сигнальных реле. Для удобства обслуживания, наладки и
опробования АВР его ИО и та логическая часть, которая вырабатывает сигналы на
отключение выключателя ввода отказавшего источника питания и на подготовку
обесточенных электроприемников к подаче напряжения от резервного источника,
подключаются к цепям оперативного тока указанного выключателя. Другая
аппаратура устройств АВР, составляющая логическую часть и предназначенная для
формирования команды на включение резервного источника, питается оперативным
током секционного выключателя.
Измерительный орган осуществляет постоянный контроль за
состоянием источника питания на основе информации, поступающей от измерительных
трансформаторов напряжения и тока. На подстанциях и РП напряжением 6-35кВ, где
отсутствуют присоединения синхронных электродвигателей, в качестве
измерительных органов используются два реле напряжения, включенных на вторичные
линейные напряжения (обычно АВ и ВС) шинных трансформаторов напряжения. Первое
из двух реле типа РН-54/160 фиксирует состояние, при котором данный источник
питания может выполнять функцию резервного. Напряжение срабатывания этого реле
принимается равным 80-90 В.
Уставка второго реле типа РН-53-60Д выбирается из условия
надежного несрабатывания при перегорании одного предохранителя на стороне ВН
трансформатора напряжения и отстройки от наименьшего напряжения при самозапуске
электродвигателей на РП, электрически связанных с ПС или РП, для которых
выбирается уставка ИО. Как правило, принимается Uср= 25-40 В. Соединенные
последовательно размыкающие контакты двух указанных реле обеспечивают
срабатывание ИО при симметричном снижении напряжения до значения, при котором
уже не обеспечивается нормальная работа потребители. Во избежание ложного пуска
АВР при срабатывании ИО из-за повреждений на вторичной стороне трансформатора
напряжения или при выкатывании тележки с выключателем из шкафа КРУ запуск ОВ
логической части АВР блокируется размыканием вспомогательного контакта
автоматического выключателя, защищающего вторичные цепи трансформатора
напряжения, и конечного выключателя положения тележки. Второй контакт реле типа
РН-54/160 используется в части АВР, относящейся к резервному по отношению к
рассматриваемому источнику питания. Размыкание этого контакта при напряжении
80-90% Uн предотвращает переключение обесточенных потребителей на резервный
источник с пониженным уровнем напряжения. Применение в качестве ИО реле времени
перменного тока допускается только в исключительных случаях в целях экономии
аппаратуры, например в АВР комплектых трансформаторных подстанций на напряжении
0.4-0.69 кВ.
На подстанциях и РП узла нагрузки, содержащего синхронные и
мощные асинхронные электродвигатели, ИО напряжения дополняется, если это
требуется для сокращения перерыва питания, защитой от потери питания,
включающей реле понижения частоты и реле направления мощности. ИО частоты
обеспечивает при остаточном напряжении на потерявших питание шинах U > 0.2 Uн значительно более
быструю фиксацию отказа основного источника питания, чем ИО, реагирующий только
на симметричное снижение напряжения. Использование реле понижения частоты типа
РЧ1 позволяет в одном реле совместить функции выявления отказа рабочего
источника и определения возможности данного источника быть резервным. Для этого
на реле выставляются уставка срабатывания fcp и уставка контроля fк=48.5-49 Гц. Благодаря
применению реле направления мощности, замыкающего контакты при направлении
активной мощности к шинам, fср обычно
принимают равным 47.5-48 Гц, не согласовывая эту уставку с
параметрами срабатывания очередей АЧР. При отказе рабочего источника реле
понижения частоты, настроенное на уставку fср срабатывает, осуществляя
пуск устройства АВР и одновременно дает команду на перестройку РЧ1
измерительного органа устройства АВР в схеме другого выключателя ввода. Если на
резервном источнике питания частота f >fк вступает в действие логическая АВР, управляющая
переключением питания потребителей.
Следует отметить, что для создания условий одинаковой
чувствительности ИО всех устройств АВР данного узла нагрузки должны иметь
одинаковую структуру и уставки. Органы выдержки времени (ОВ) обеспечивают
селективность по времени действия устройств АВР по отношению к релейным защитам
и устройствам автоматики сети, для которых проектируется АВР. В зависимости от
конкретного состава и отношения к самозапуску потребителей, подключенных к
рабочему источнику питания, ОВ могут иметь одну или несколько уставок
срабатывания, с помощью которых формируется определенная последовательность
выдачи команд: на отключение не подлежащих самозапуску электродвигателей,
намеченных к самозапуску; на отключение выключателя ввода рабочего источника.
Для ОВ, управляемых ИО напряжения, в устройство АВР на головных участках сети
(например, на ГПП) первая выдержка времени t1 обычно
принимается на ступень
=0.5 с больше выдержки времени защит
отходящих от шин линий при КЗ, в зоне действия которых напряжение на ИО
оказывается меньшим Uср. Вторая выдержка времени t2 формирования
команды на отключение выключателя ввода выбирается из условия t2>=t1 Времена срабатывания ОВ устройства АВР на РП каждой последующей
ступени электроснабжения, как правило, на
=0.5 с больше соответствующих уставок ОВ в устройстве АВР на
предыдущей ступени. Время уставки АВР должно быть больше времени полного цикла
АПВ.
Дополнительный контроль напряжения на рабочем источнике является
необходимым элементом устройства АВР при наличии на подстанции или РП
синхронных электродвигателей, которые либо подлежат самозапуску при
восстановлении питания, либо отключаются перед включение резервного источника.
Отключение выполняется с помощью одного реле напряжения, осуществляющего
косвенный контроль отключенного состояния одних и погашенного поля других
электродвигателей, с уставкой Uср = 40 - 50%Uн.
Одновременно предотвращается несинхронное включение резервного источника и
синхронных электродвигателей, опасное для них повышенными значениями токов и
моментов.
Принципиальная электрическая схема устройства АВР секционного
выключателя приведена на рисунке 9.
Рисунок 9. Принципиальная схема двустороннего АВР на
подстанции без синхронных электродвигателей.
а - поясняющая схема и цепи напряжения; б - цепи АВР в шкафу
выключателя Q1;
в - то же в шкафу выключателя Q2;
г - то же в шкафу выключателя Q3; д - объединение шинок
отключения (±ШРС) перед АВР несамозапускающихся асинхронных электродвигателей; TV1, TV2 - трансформаторы
напряжения; SF1, SF2 - автоматические выключатели; KV1, KV3 - реле напряжения типа
РН - 53/60Д; KV2, KV4 - реле напряжения типа РН54/160; KT1, KT2 - реле времени типа РВ
- 132; KL1, KL2, KLV1, KLV2 - КВ промежуточные реле; KH1 - KH3 - указательные реле; KQ1, KQ2 - контакты реле
фиксации включенного положения выключателей Q1 и Q2 соответственно; KQT1, KQT2 - контакты реле
положения «отключено» выключателей Q1 и Q2 соответственно; SAB - ключ выбора режима; R1, R2 - резисторы.
Выбор уставки. Принимаем время уставки АВР на ступень
=0.5 с больше времени полного цикла АПВ,
т.е 1 с.
2.2 Описание нормального режима работы схемы
электроснабжения
Для подключения защищаемого трансформатора используется
следующая схема электроснабжения:
Рисунок 10. Схема электроснабжения при нормальном режиме
работы
При нормальном режиме работы, питание схемы производится от
четырех источников питания, вводные выключатели Q1, Q2 и Q7, Q8 находятся во включенном
положении, запитывая соответственно 1,2,3,4 - ю секции. Секционные выключатели QB1 и QB2 находятся в выключенном
положении. В перемычках соединяющих секции сборных шин имеется по два
выключателя необходимые для ремонта и обслуживания линии образующей перемычку.
Один из выключателей каждой перемычки находится во включенном положении, что
сокращает время аварийного подключения секции оперативным персоналом.
Отключение выключателей линий образующих перемычки между противоположными
секциями, а также секционных выключателей, необходимо для соблюдения условия
согласно которому параллельная работа источников питания .
2.3 Расстановка устройств АПВ и АВР в схеме
электроснабжения
Поскольку заданная схема электроснабжения обеспечивает
питание потребителей первой и второй категории, необходимо организовать их
бесперебойное электроснабжение.
Для обеспечения бесперебойности электроснабжения необходима
расстановка устройств АПВ и АВР в схеме электроснабжения.
Выполняем установку АПВ вводных ЛЭП, однократного действия,
для каждого ввода схемы. Установку АВР секций сборных шин, двустороннего
действия, выполняем на секционных выключателях QB1 и QB2.
Схема расстановки устройств АПВ и АВР на схеме
электроснабжения имеет следующий вид:
Рисунок 11. Расположение устройств автоматического управления
в схеме электроснабжения.
2.4 Описание работы устройств автоматического
управления при аварийных режимах в заданной схеме электроснабжения
1. Погашение ввода 1 при отключении защитой вводной
линии выключателя Q1.
При Удачном срабатывании устройства АПВ нормальное
электроснабжение схемы восстанавливается. В противном случае происходит
повторное отключение выключателя Q1 и секция 1 запитывается от секции 2 после срабатывания
устройства АВР установленного на секционном выключателе QB1.
2. Погашение ввода 2 при отключении защитой вводной
линии выключателя Q2.
При Удачном срабатывании устройства АПВ нормальное
электроснабжение схемы восстанавливается. В противном случае происходит
повторное отключение выключателя Q2 и секция 2 запитывается от секции 1 после срабатывания
устройства АВР установленного на секционном выключателе QB1.
3. Погашение ввода 3 при отключении защитой вводной
линии выключателя Q7.
При Удачном срабатывании устройства АПВ нормальное
электроснабжение схемы восстанавливается. В противном случае происходит
повторное отключение выключателя Q7 и секция 3 запитывается от секции 4 после срабатывания
устройства АВР установленного на секционном выключателе QB2.
4. Погашение ввода 4 при отключении защитой вводной
линии выключателя Q8.
При Удачном срабатывании устройства АПВ нормальное
электроснабжение схемы восстанавливается. В противном случае происходит
повторное отключение выключателя Q8 и секция 4 запитывается от секции 3 после срабатывания
устройства АВР установленного на секционном выключателе QB2.
5. При одновременном погашении вводов 1 и 3 происходит
отключение вводных выключателей Q1 и Q7.
При удачном срабатывании устройств АПВ на каждом из
отключившихся выключателей происходит восстановление нормальной схемы
электроснабжения. При удачном срабатывании АПВ только одного выключателя работа
сетевой автоматики происходит по ранее рассмотренным алгоритмам. Если АПВ не
успешно для двух выключателей, секция 1 запитывается от секции 2 после
срабатывания АВР секционного выключателя QB1, а секция 3
запитывается от секции 4 после срабатывания АВР секционного выключателя QB2.
6. При одновременном погашении вводов 2 и 4 происходит
отключение вводных выключателей Q2 и Q8.
При удачном срабатывании устройств АПВ на каждом из
отключившихся выключателей происходит восстановление нормальной схемы
электроснабжения. При удачном срабатывании АПВ только одного выключателя работа
сетевой автоматики происходит по ранее рассмотренным алгоритмам. Если АПВ не
успешно для двух выключателей, секция 2 запитывается от секции 1 после
срабатывания АВР секционного выключателя QB1, а секция 4
запитывается от секции 3 после срабатывания АВР секционного выключателя QB2.
7. При одновременном погашении вводов 1 и 2 происходит
отключение вводных выключателей Q1 и Q2.
Если срабатывание устройств АПВ не успешно для двух
выключателей, восстановления электроснабжения потребителей при помощи устройств
АВР не возможно. Восстановление электроснабжения производится подключением при
помощи выключателей Q3 и Q5 межсекционных перемычек. Питание секции 1 производится от секции
4, питание секции 2 от секции 3. Включение выключателей Q3 и Q5 производится
оперативным персоналом обслуживающим подстанцию.
8. При одновременном погашении вводов 3 и 4 происходит
отключение вводных выключателей Q1 и Q2.
Если срабатывание устройств АПВ не успешно для двух
выключателей, восстановления электроснабжения потребителей при помощи устройств
АВР не возможно. Восстановление электроснабжения производится подключением при
помощи выключателей Q3 и Q5 межсекционных перемычек. Питание секции 4 производится от секции
1, питание секции 3 от секции 2. Включение выключателей Q3 и Q5 производится
оперативным персонало обслуживающим подстанцию.
9. При одновременном погашении трех и более вводов
восстановление электроснабжения потребителей невозможно.
2.5 Карта селективности
Условные обозначения защит:
Мп - защита от перегрузки
Мт - максимальная токовая защита с независимой от тока
выдержкой времени
Мо - защита от однофазных коротких замыканий
Моо - максимальная токовая отсечка
Рисунок 12. Карта селективности защит расчетного ответвления
Заключение
В результате выполнения данной курсовой работы был рассчитан
комплекс релейных защит электродвигателя типа ВАО-51-4 от режимов повреждения и
ненормальных режимов работы. Также был произведен выбор элементной базы защит и
составлена единая принципиальная схема всего комплекса защит. Комплекс защит
был организован на базе полупроводниковых реле.
Для заданной схемы электроснабжения был произведен выбор,
расстановка и согласование устройств автоматического управления, а именно
устройств автоматического повторного включения и автоматического ввода резерва
при помощи которых производится бесперебойное электроснабжение потребителей.
Список литературы
1. Справочник
по электроснабжению и электрооборудованию: В 2т. т.1. Электроснабжение / Под
общ. ред. А.А. Федорова - М.: Энергоатомиздат, 1986. - 586., ил./
2. Справочник
по электроснабжению и электрооборудованию: В 2т. т.2. Электрооборудование / Под
общ. ред. А.А. Федорова - М.: Энергоатомиздат, 1987. - 592., ил./
. Какуевицкий
Л.И., Смирнова Т.В. Справочник реле защиты и автоматики. - М.: Энергия, 1972. -
344 с., ил.
. Чернобровов
Н.В. Релейная защита. - М.: Энергия, 1971. - 624., ил.
. Правила
устройства электроустановок / Минэнерго СССР. 6 - е изд., перераб. и доп. - М.:
Энергоатомиздат, 1987
. Справочник
по проектированию электроснабжения, линий электропередачи и сетей. / Под ред.
Я.М. Большама, В.И. Круповича, М.Л. Самовера, Изд. 2 - е, перераб. и доп. - М.:
Энергия, 1975.