Внедрение в эксплуатацию водотопливной эмульсии для дизельных двигателей
СОДЕРЖАНИЕ
ВВЕДЕНИЕ
1. Основные направления повышения экономичности и
снижения токсичности выпускных газов
.1 Водомазутные эмульсии
1.2 Применение волоугольных
суспензий
.3 Вододизельное топливо
2. Анализ современных способов создания эмульсии и выбор
оптимального решения для тепловозов
2.1 Приготовление водотопливной эмульсии для ДВС с
использованием кавитационно-ударного гидродинамического эффекта
2.2 Приготовление водотопливной эмульсии путём обработки
лазерными лучами
.3
Патентный поиск и выбор система для приготовдения и подачи водотопливной
эмульсии в дизельный двигатель с наддувом
.4
Система подготовки и подачи ВТЭ в дизельный двигатель, обеспечивающая надежную
работу на переходных режимах и режимах малых нагрузок
.5
Система
автоматической генерации и подачи обратной водотопливной эмульсии заданного
состава
.
Качество эмульсии, расчет испарения и дробления капли эмульгированного топлива
.
Разработка размещения системы генерации и подачи ВТЭ дизельных двигателей в
кузове тепловоза
5. Экономическая часть
.1
Технико-экономическая эфективность применения водотопливной эмульсии в
тепловозных дизелях
Выводы
6. Безопасность жизнедеятельности
.1
Определения момента локализации пожара и площадь его распространения
.2
Совершенствование безопасности на грузовых и пассажирских тепловозах
ЗАКЛЮЧЕНИЕ
СПИСОК ИСПОЛЬЗуемых ИСТОЧНИКОВ
ПЕРЕЧЕНЬ ГРАФИЧЕСКОГО МАТЕРИАЛА
ВВЕДЕНИЕ
Одним из серьезных факторов, влияющих на развитие
транспортной отрасли, является уровень цен на энергоносители. До настоящего
времени транспортные предприятия, старались сдерживать рост тарифов за счет
снижения показателей собственной рентабельности. Тарифы на перевозки грузов в
отраслях транспортного комплекса за 2007 год, в среднем, выросли на 12,4%, это
не превысило индекса цен промышленности. Рост тарифов на услуги пассажирского
транспорта был на 7% ниже роста денежных доходов населения. Если тенденция
роста цен на энергоносители сохранится, то это неизбежно приведет к росту
тарифов.
Осуществляя основные для государства объемы
грузоперевозок и до половины пассажирооборота, железнодорожный транспорт России
является одним из крупнейших и стабильных потребителей энергоресурсов. Тем не
менее, надо сказать, что по удельным расходам топливно-энергетических ресурсов
на единицу производимой работы он среди других видов транспорта наиболее
экономичный. Ежегодно он расходует до 6% вырабатываемой в стране
электроэнергии, 6% дизельного топлива, 4,5 миллиона тонн угля, до 1 миллиона
тонн мазута и почти 1 миллиард кубических метров газ.
На приобретение топливно-энергетических ресурсов
ОАО «РЖД» в 2006 году потратила около 80 миллиардов рублей примерно 11% общих
эксплуатационных расходов. Нельзя не отметить, что эти затраты постоянно
увеличиваются и в 2007 году, превысили эту сумму, так как темпы роста цен и тарифов
на энергоносители опережают темпы снижения их удельного потребления.
Непосредственно на тягу расходуется 72,2%, а на не тяговые нужды 27,8%.
Снижение затрат на топливо и электроэнергию на 1% позволит уменьшить годовые
эксплуатационные расходы примерно на 700 миллионов рублей.
Есть несколько причин, вызывающих необходимость
экономии топливно-энергетических ресурсов.
Первая главная из них - это качественно новые
условия деятельности железных дорог в рамках ОАО «РЖД», заключающиеся в резко
возросшей заинтересованности компании в экономии материальных средств по всем
статьям их расходования. Поскольку по величине затраты на энергоресурсы
сопоставимы с половиной годовых инвестиционных программ, то, снижая эти
затраты, можно будет больше средств вкладывать в приобретение подвижного
состава.
Вторая причина, появляющаяся все в большей
степени в последние годы,- разная дефицитность и разная доступность по ценам
отдельных видов энергоносителей. Достаточно отметить, что только в течение 2006
г. стоимость электроэнергии, отпускаемой железным дорогам, возросла в среднем
по сети на 10,1%, а дизельного топлива - на 30,5%. Правильно определить объемы
потребления энергоресурсов и выбрать их виды не только в соответствии с
существующими условиями, но и на перспективу, чтобы не создать в дальнейшем
сложностей в энергообеспечении перевозочного процесса, - важная стратегическая
задача.
Третья причина связана с тем, что в основном
энергоресурсы расходуются на тягу поездов, и, следовательно, выбор
энергоносителя определяет вид тяги (электрическая, автономная), а значит, и тип
локомотива. Заказывая сегодня локомотивы, необходимо четко представлять, что
произойдет с объемами производства энергоносителей и соответствующей ценой на
них в 2020-2030 гг., т.е. в течение жизненного цикла локомотива.
Четвертая не менее важная для локомотивного парка
является экологическая проблема. В связи с огромным количеством выбрасываемых
тепловозами вредных веществ в атмосферу ОАО «РЖД» тратит много средств на
экологию. В связи с этим остро стоит необходимость снижения выбрасываемых
вредных веществ и максимальное приближение их к европейским стандартам.
С учетом этого эффективное использование
энергетических ресурсов становится жизненной необходимостью и требует
системного подхода. Важнейшие шаги в этом направлении уже сделаны: принята
«Энергетическая стратегия ОАО «РЖД» на период до 2010 года и на перспективу до
2020 года».
Анализ основных направлений развития
топливно-энергетического комплекса (ТЭК), определенных «Энергетической
стратегией России на период до 2020 года», с позиций прогноза по обеспечению
перспективных потребностей железнодорожного транспорта энергетическими
ресурсами показывает следующее:
· наиболее
устойчивым энергоносителем, как по объемам, так и по росту выработки на
ближайшую и отдаленную перспективу является электрическая энергия;
· объемы
производства жидкого топлива разных видов на основе нефти вплоть до 2020 г. не
превысят уровня кризисного периода 1995 - 1997 гг., причем к концу
прогнозируемого периода возможно снижение их выработки вследствие постепенного
истощения природных запасов;
· наиболее
доступным энергоносителем, способным в принципе заменить дизельное топливо,
является сжатый и сжиженный природный газ, объемы производства которого в
прогнозируемый период имеют удовлетворительную динамику;
· основой
энергетической политики государства на прогнозируемый период является переход с
энергорасточительного на энергосберегающий путь развития во всех сферах
энергопотребления;
Анализ основных каналов формирования потерь
энергоресурсов по всем техническим средствам и технологиям железнодорожного
транспорта позволил выбрать основные технические решения по повышению
энергетической эффективности и энергосбережению, как на ближайший период, так и
на перспективу до 2020 года.
На первом этапе должны быть осуществлены наиболее
эффективные энергосберегающие мероприятия, уже разработанные и освоенные в
отрасли или промышленности страны, причем именно те из них, для реализации
которых требуются минимальные затраты, а именно в области тяги поездов:
· создание
энергетически эффективного подвижного состава нового поколения на основе
достижений научно-технического прогресса;
· модернизация
эксплуатируемого парка тягового подвижного состава;
· внедрение
ресурсосберегающих технических средств и технологий.
В более отдаленной перспективе предусматривается
широкое применение высокоэффективных нетрадиционных технических средств и
технологий:
· повышение
напряжения передачи энергии к поездам электрифицированных железных дорог;
· разработка,
испытания и внедрения различных способов снижения количества расходуемого
дизельного топлива;
· использование
«высокотемпературной» сверхпроводимости в локомотивной и стационарной
энергетике (трансформаторы, реакторы, привод и т. д.);
· широкое
применение энергоемких накопителей энергии в основных технологических процессах
энергопотребления и генерации энергии, включая и тепловую;
· переход на
безмасляное и бездуговое коммутационное электрооборудование;
· применение в
пассажирских вагонах, стационарных зданиях, сооружениях и коммуникациях
теплоизоляционных материалов нового класса;
· широкое
внедрение тепловых насосов, топливных элементов, электрохимических генераторов,
водородной энергетики, биогазогенераторных установок утилизации отходов
жизнедеятельности транспорта;
· использование
в доступных размерах ветровой, солнечной и геотермальной энергии для нужд
автономных потребителей железных дорог.
На первых этапах «Энергетической стратегии ОАО
«РЖД» на период до 2010 года и на перспективу до 2020 года» можно добиться
радикального снижения расхода дорогостоящего дизельного топлива путем
разработки и внедрения комплекса мероприятий, позволяющих снизить количество
потребляемого топлива.
В данном дипломном проекте исследованы вопросы по
внедрению в эксплуатацию водотопливной эмульсии для дизельных двигателей.
1. ОСНОВНЫЕ НАПРАВЛЕНИЯ ПОВЫШЕНИЯ ЭКОНОМИЧНОСТИ И
СНИЖЕНИЯ ТОКСИЧНОСТИ В ЛЭУ
.1 Водомазутные эмульсии
В настоящее время актуальны задачи
энергосбережения и экологической безопасности при работе энергетических
топливных установок. Одним из современных направлений для решения этих задач
является применение топливных эмульсий: вода - мазут, вода - дизельное топливо,
вода - бензин, вода - мазут - угольная пыль.
В высоковязких мазутах наблюдается повышенное
содержание воды в виде отдельных местных скоплений, обусловленное процессами
перевозки, перекачки, хранения и подогрева топлива. Использование в качестве
топлива специально приготовленных водомазутных эмульсий является одним из
эффективных методов, позволяющих устранить негативные последствия этого
явления. Содержание воды в топочном мазуте во многих случаях существенно
превышает предельно допустимые значения (вместо 1,5% по норме обводненность
доходит до 12-16%, а в отдельных случаях - до 20 - 35%). Из-за того, что плотности
мазута и воды мало отличаются, вода не оседает на дне емкости, а располагается
неравномерно слоями в массе топлива. Это приводит к срыву факела и затуханию
форсунок, а иногда вообще не удается зажечь форсунку. Попытки вторичного пуска
сопровождаются сильными хлопками и разрушением топок вследствие накопления в
них горючих газов. Согласно нормативным документам водность подаваемого на
сжигание мазута не должна превышать 0,3%-1%. В традиционном плане подготовка
мазута к сжиганию сводится в основном к двум операциям: обезвоживанию и
нагреву.
Мероприятия по осушению мазута испарением воды
энергоемки и ведут к потере летучих компонентов топлива. Обезвоживание
выполняется в основном путем отстаивания. Разделение фаз мазут-вода в
накопителях-отстойниках требует достаточно большого времени и малоэффективно
из-за близости плотностей мазута и воды. Проблема утилизации или очистки таких
вод не решается химическими и биологическими методами, т.к. они требуют больших
дополнительных площадей, капитальных и эксплуатационных затрат.
При сжигании ВТЭ получают существенный
экономический эффект, повышение КПД на 3-5% и снижение эмиссии загрязняющих
веществ (СО, сажи, окислов азота, бензапирена и других канцерогенных
полициклических ароматических углеводородов) в атмосферу.
Кавитационная обработка водомазутной эмульсии с
добавлением кальция, и ее последующее сжигание позволяет уменьшить в дымовых
газах концентрацию окислов азота в 2-5 раз, концентрацию сернистого ангидрида в
2-3 раза, оксида углерода в 2-2,5 раза. Происходят глубокие структурные
изменения в молекулярном составе углеводородов, повышение степени дисперсности
асфальтенов, карбенов, карбоидов до размерного ряда частиц 2-3 мкм. Длинные
молекулярные цепи преобразовываются в легкие углеводородные радикалы газовых,
дистиллятных топливных фракций.
Наибольший экономический эффект и одновременное
снижение газовых выбросов обеспечивает добавление в топливо 10-15% воды, а
наибольший экологический эффект в части утилизации загрязненных органическими
продуктами вод реализуется при уровне водной фазы до 50%.
Обеспечивается возможность сжигания
некондиционных высоковязких и обводненных мазутов. В качестве водной фазы можно
использовать загрязненные промышленные стоки предприятий. При повышении
содержания воды в эмульсии свыше 20% по объему, качественные показатели
процесса горения снижаются по сравнению с горением чистого топлива. Однако если
учесть, что процесс сгорания ВТЭ достаточно стабилен при более высоком
содержании воды (до 40-50%) в зависимости от вида топлива, открывается возможность
уничтожения (огневого обезвреживания) жидких стоков производства.
При этом стоки, даже если они не содержат горючих
веществ, можно использовать в качестве водной фазы в мазутных эмульсиях и
сжигать их, имея основной задачей именно их уничтожение, а не теплофизические
параметры процесса.
Использование гомогенизированной водно-мазутной
смеси позволяет повысить коэффициент сжигания топлива, сэкономить мазут и
уменьшить вредные выбросы NOx и COx в атмосферу
при их сжигании. Механизм этого эффекта объясняется следующим обстоятельством.
Мазут, поступая в горелку, распыляется форсункой. Дисперсность (размер капель)
мазута составляет порядка 0,1-1 мм. Если в такой капле топлива находятся
включения более мелких капелек воды (с дисперсностью около 1 мкм), то при
нагревании происходит вскипание таких капелек с образованием водяного пара.
Водяной пар разрывает каплю мазута, увеличивая дисперсность подаваемого в
горелку топлива. В результате увеличивается поверхность контакта топлива с
воздухом, улучшается качество топливовоздушной смеси.
В высокотемпературной зоне топочной камеры капля
эмульсии взрывается и происходит вторичное диспергирование топлива. В
результате таких микровзрывов в топке возникают очаги турбулентных пульсаций и
увеличивается число элементарных капель топлива. Благодаря чему факел
увеличивается в объеме и более равномерно заполняет топочную камеру, что
приводит к выравниванию температурного поля топки с уменьшением локальных
максимальных температур и увеличением средней температуры в топке; повышению
светимости факела благодаря увеличению поверхности излучения; существенному
снижению недожога топлива; позволяет снизить количество вдуваемого воздуха и
уменьшить связанные с ним теплопотери.
Одновременно в факеле происходят каталитические
реакции, ведущие к уменьшению вредных газовых выбросов. Возможность снижения
количества вдуваемого воздуха при сжигании ВТЭ весьма важна, поскольку КПД
тягового агрегата при уменьшении коэффициента избытка воздуха на 0,1%
увеличивается на 1%. Время пребывания капель в реакционном объеме топки
возрастает за счет удлинения их траектории в процессе турбулентного
перемешивания, увеличивается удельная реакционная поверхность капель топлива.
Скорость сгорания топлива в виде мелких капель увеличивается и сопровождается выделением
меньшего количества твердых продуктов, чем у крупных капель мазута, разрушаются
смолисто-асфальтенновые структуры.
Факел горящего эмульгированного топлива в
топочном пространстве сокращается в объеме, становится прозрачным. Температура
уходящих газов уменьшается по сравнению с обезвоженным мазутом на 30-35оС.
Изменение параметров процесса горения и состава уходящих газов свидетельствуют
о повышении эффективности использования топлива.
Находящаяся в составе ВТЭ водная фаза может быть
частично диссоциирована в ходе окисления топлива в предпламенных процессах.
Затем, по мере повышения температуры в фазе активного сгорания, реакция
диссоциации воды ускоряется. Образующийся при диссоциации избыток атомов
водорода быстро диффундирует в область с избытком кислорода, где их реакция
компенсирует затраты энергии на диссоциацию воды. Участие в реакции горения
дополнительного количества водорода приводит к увеличению количества продуктов
сгорания. Молекулы воды ускоряют ход реакций в окислительных процессах и вследствие
возникновения полярного эффекта, существенно улучшающего ориентацию частиц
активных радикалов топлива.
Гомогенизированная водно-мазутная смесь имеет
заметно меньшую вязкость чем чистый мазут, поэтому облегчается процесс
перекачки топлива. При температурах выше 80оС вязкость водомазутной
эмульсии влажностью 6% мало отличается от эмульсии с влажностью 40%.
Еще одним важным фактором, характеризующим
эффективность использования ВТЭ, является повышение эффективности и
долговечности топочного оборудования. По некоторым данным перерасход топлива
из-за загрязнения поверхностей нагрева в котлах сажистыми и коксовыми частицами
может превысить 30%-35%. При сжигании эмульсии часть капель долетает до
поверхностей нагрева и взрывается на них, что способствует не только
предотвращению отложений, но и очистке этих поверхностей от старых сажистых
образований.
Одной из серьезных проблем, возникающих при
сжигании топочных мазутов, является большое содержание в них серы. Соединения
серы уносятся с поточными газами, загрязняя атмосферу. Для предотвращения этого
используют присадки, позволяющие связывать серу. Ввод этих присадок
осуществляют в дымовые газы или в мазут. В металлургических процессах введение
присадок в мазут при использовании высокосернистых мазутов обязательно.
Поскольку большая часть присадок водорастворима, то добавление в эмульгируемую
воду недорогих компонентов в количестве 1кг/1т мазута позволяет наиболее
простым путем связывать серу и использовать низкокачественные мазуты.
Расширение дополнительных продуктов сгорания ВТЭ
увеличивает работу газов в цилиндре дизельного двигателя. Благодаря более
полному и ускоренному сгоранию топлива, постоянной газификации отложений
углерода, детали цилиндро-поршневой группы, газовыпуского тракта не
загрязняются продуктами сгорания, меньше подвержены абразивному износу.
Повышение степени дисперсности остаточных фракций, расщепление углеводородных
молекул на более легкие фракции, интенсивное перемешивание многокомпонентной
среды в турбулентных вихрях способствует ускорению реакции горения, что
позволяет компенсировать влияние ароматических углеводородов на задержку
самовоспламенения топлива.
Эмульсии - это дисперсные системы, состоящие из
двух (и более) нерастворяющихся друг в друге жидкостей. По своему дисперсному
составу, т.е. размерам дисперсной фазы, эмульсии относятся к грубодисперсным
системам с размером частиц более 0,1*10-6 м (0,1 мкм). Водотопливные эмульсии,
получаемые для использования в качестве топлива, относятся к полидисперсным
"истинным" эмульсиям. Размеры дисперсной фазы (воды) зависят от
технологии приготовления, вязкости, физико-химических свойств мазута, а также
времени хранения и колеблются от 1,0 до 70 мкм
Так выглядит под микроскопом обычный, хороший мазут с вкраплениями
воды. На самом деле, когда мазут достаётся из бака, воды намного больше...
Расстояния между рисками - 100 микрон.
А так выглядит мазут после обработки на ультразвуковом
оборудовании. Расстояния между рисками - 100 микрон. Поместилось всего две
риски, иначе "капли воды" невозможно различить...
Экспериментальные исследования процесса горения единичной
капли мазута и водомазутной эмульсии позволили установить целый ряд
особенностей. При одинаковых условиях воспламенение паров капли водомазутной
эмульсии происходит раньше, чем капли обезвоженного мазута. Процесс горения
эмульсии сопровождается разрывами поверхности капли и выбросом из неё паров
воды. Капля эмульсии сгорает быстрее, чем такая же по размеру капля обезвоженного
чистого мазута, вследствие дробления капли, происходящего благодаря
"разрывному воздействию" водяных паров. Капля эмульсии начинает
закипать в топочной среде раньше по времени и при более низкой температуре. Так
при температуре 350'С капля водомазутной эмульсии начинает закипать через 2
сек., при 500'C уже через 1 сек., а капля мазута только через 7 секунд. По
температуре вспышки и самовоспламенению можно судить о составе и качестве
жидкого топлива.
Так горит стандартный, мазут, содержащий воду от 2 до 3%.
А так горит мазут с содержанием воды около 30%, и после
обработки на ультразвуковой установке
Кипение водомазутной эмульсии происходит в две
стадии. Сначала закипает вода в глобулах. Давление в глобулах дисперсной фазы
резко возрастает. Внутренние силы разрывают поверхностную пленку и дробят каплю
водомазутной эмульсии. Частички капли разлетаются в разные стороны, приобретая
дополнительную скорость относительно окружающей среды. Резкое падение давления
внутри капли, её микродробление, приобретение частичками капли дополнительной
кинетической энергии ведут к мгновенному испарению и образованию парового
облака. Механизм микродробления и его позитивное влияние на интенсификацию
сжигания жидкого топлива к настоящему времени не вызывает сомнения.
Графическое отображение показателей эффективности
применения ВТЭ:
Выводы
В связи с тем, что цены на дизельное топливо
постоянно поднимаются, использование водомазутных эмульсий для дизелей
становиться все более октальным. Качественный мазут с включением в его состав
воды показал хорошие результаты при использовании его как топливо для
тепловозов. Этому способствует разрыв капельки воды, которые в свою очередь
размельчают капли мазута и способствуют быстрому и полному сгоранию мазута. Все
проведенные испытания показываю, что водотопливная эмульсия в полнее может
замещать дизельное топливо на тепловозах. Для его использования не потребуется
больших изменений в топливной системе дизеля и соответственно затрат на них.
.2 Применение водоугольных суспензий
Может рассматриваться, как вариант использования
в ЛЭУ в случае критического положения с дизельным топливом. В этом случае
определённый интерес представляет возможность использования водоугольных
эмульсий.
По данным НИИ экономики энергетики РАО «ЕЭС
России», в балансе топлива при производстве электроэнергии в нашей стране в
2006 году доля природного газа составила 51%, а угля - около 18%, в то же время
в США на угле вырабатывается 52% электроэнергии, в Германии -54%, в Китае -
72%, в Польше - 94%.
По ожидаемой выработке основных месторождений
нефти и газа, запасы которых в десятки раз меньше запасов угля, структура
потребления энергоресурсов будет неотвратимо изменяться в сторону увеличения
потребления угольного топлива.
В сложившихся условиях становится очевидным
перспективность научно-технических разработок по созданию новых эффективных
видов топлива на основе угля, к ним относится и водоугольное топливо (ВУТ)
суспензия, в том числе с добавками любого углеводородного сырья (нефти,
спиртов, метанола и других горючих жидкостей).
Являясь альтернативным для традиционных видов
топлива - угля, мазута, газа, водоугольное топливо (ВУТ) предназначено для их
замены, а также для улучшения экологической обстановки в местах работы
промышленных и бытовых котельных на угле или мазуте.
Сущность традиционного приготовления
водоугольного топлива, как в Российской Федерации, так и за рубежом,
заключается в тонкодисперсном измельчении угля, перемешивании его с водой и
различными химическими добавками, которые добавляются для повышения текучести
полученной суспензии, предотвращения расслоения и придания ей стабильности.
Соотношение угля и жидкости в водоугольных суспензиях составляет от 50 / 50%,
до 75 / 25%.
Измельчение угля традиционно проводят в шаровых
или стержневых мельницах как сухого так и мокрого помола, которые отличаются
большой металлоемкостью, высокими удельными затратами энергии на измельчение
одной тонны угля, низким КПД измельчения - 0,6%, большими капитальными
затратами при строительстве заводов приготовления ВУТ.
Представляемая технология предусматривает
измельчение угля фракции 0-10 мм до тонкодисперсного состояния в воде как с
добавками, так и без них.
В основу технологии по приготовлению водоугольных
суспензий заложено свойство углеводородного сырья, угля, нефти, и других
углеводородных соединений подвергаться «гидрогенизации», т.е. присоединению
водорода к атомам углерода под большим давлением, до 700 атмосфер, и при
высокой температуре (от 400 до 5500С).
Вторым фактором, позволяющим обеспечивать не
только измельчение, перемешивание, но и химические эффекты присоединения,
замещения, слияния и разрыва молекул - является использование кавитации.
В кавитационных аппаратах, применяемых для
тонкодисперсного измельчения угля, всасывающие полости выполнены таким образом,
что в них возникают разрежения, и закачиваемая диспергатором водоугольная
пульпа находится под значительным разрежением, способствующим насыщению пульпы
кавитационными пузырьками.
При переходе пульпы через диспергатор возникают
зоны и импульсы с повышенным давлением.
Кавитационные пузырьки, оказавшиеся в зоне
повышенного давления или под действием импульса повышенного давления, начинают
интенсивно схлопываться.
Продолжительность схлопывания пузырька длится 108с.
В точке исчезновения пузырька возникают
мгновенные перепады давления от 400 до 2500 МПа, мгновенные значения
температуры 2000 - 3400 К; на поверхности пузырька возникают и при его
исчезновении концентрируются электрические заряды, напряженностью до 1011
В/м.
Таким образом, на молекулярном уровне в
достаточном простом оборудовании возникают условия для протекания реакций
гидрогенизации.
Кавитация приводит к возникновению
реакционно-способных радикальных частиц. В случае воды такими радикальными
частицами являются атом водорода и гидроксильный радикал:
2O -> • H +
• OH + e •
Модель физико-химических процессов, протекающих в
кавитационном пузырьке и в прилегающем к нему объеме жидкости (вода; вода + H2O2;
O3; 02) включает элементарные акты, приводящие к
образованию продуктов сонолиза воды:
гомолитическое расщепление воды с образованием
радикалов • Н и • ОН, при рекомбинации которых образуется, в том числе и
пероксид водорода Н202;
образование гидроперекисных радикальных
соединений при наличии в реакционной среде кислорода;
взаимодействие радикальных продуктов сонолиза
воды с пероксидом водорода;
дальнейшие вторичные процессы возбуждения и
перезарядки продуктов сонолиза воды.
Таким образом, в водной среде, находящейся в поле
кавитационных колебаний, присутствуют гидроксил-, пероксид-, и другие
радикальные частицы и соединения.
Гидроксил-радикал является мощнейшим окислителем,
который может существовать в воде; обладая высоким окислительным потенциалом.
Гидроксил-радикал способен окислять практически все органические соединения.
Вместе с этим, гидрокислорадикал является типичным электрофилом и по этой
причине легко вступает в реакцию с молекулами, содержащими ароматическое
кольцо.
Внешне технология приготовления водоугольного
топлива выглядит следующим образом: уголь измельчается в молотковой дробилке и
фракцией от 0 до 10 мм, ленточным конвейером направляется в смеситель, в
который подается вода. Приготовленная в смесителе водоугольная пульпа
направляется в кавитационный диспергатор крупного помола (0-800 мкм). После
обработки в диспергаторе водоугольная суспензия направляется в гидроциклон, в
котором происходит отделение фракции более 800 мкм и возврат ее в диспергатор.
Избирательное действие кавитации по измельчению
материалов с различной прочностью отчетливо видно при работе диспергатора
крупного помола. На этой стадии, когда менее прочные частицы угля разрушаются,
а минеральные частицы в виде кварцитов и других типов пород сохраняют свои
размеры необходимо проводить деминерализацию, и тем самым повысить теплотворную
способность водоугольного топлива и уменьшить содержание золы в дымовых газах,
уменьшить износ оборудования и насосно-горелочных устройств.
Суспензия с размером частиц угля 0-800 мкм
направляется в диспергатор среднего помола (0-250 мкм). После обработки в
диспергаторе суспензия направляется в гидроциклон, в котором происходит отделение
частиц угля размером более 250 мкм и возврат их в диспергатор на домол.
Основная масса суспензии фракцией 0-250 мкм
направляется в диспергатор тонкого помола, в котором происходит измельчение до
любой необходимой фракции и завершаются процессы физико-химических
преобразований длинных молекул угля в более легкие углеводородные соединения.
Топливо, приготовленное в кавитационном
диспергаторе, не нуждается в каких-либо добавках, оно не расслаивается в
течение 6 месяцев, легко прокачивается по трубопроводам, распыляется форсунками
и сгорает. Топливо начинает кристаллизоваться и замерзать при температуре - 6 0С,
при этом, объем его не увеличивается и при размораживании сохраняет свои
свойства. После высушивания и последующего добавления воды топливо приобретает
свои изначальные реологические свойства.
По данным НПО «Гидротрубопровод» и ФГУП «МПЦ
Экотехника» и мирового опыта, перевод на водоугольное топливо, промышленных и
бытовых котельных со сжиганием угля и мазута, значительно улучшает
экологическую обстановку, снижает выбросы:
в 2-2,5 раза - оксида серы;
на 50-70% - окислов азотов;
в 1,5-2 раза - окиси углеродов.
Возможность получения водоугольного топлива на
кавитационных установках в больших количествах подтверждена работой
опытно-промышленной установки в г. Красноярске.
Водоугольное топливо, приготовленное из
Балахтинского бурого угля при соотношении твердого и жидкого 60/ 40%, по данным
центральной лаборатории ЕЦБК, имела следующие характеристики:
• гранулометрический состав:
,2 мм - 11,1%;
,16 мм - 2,0%;
,125 мм - 1,8%;
,071 мм - 9,0%;
,045 мм - 21,7%;
поддон - 54,4%;
т.е. фракция топлива 0 - 0,135 мм составляет
86,9%;
плотность продукта - 1037 кг/м3;
массовая доля жидкой фазы - 84,6%;
сухой остаток- 15,4%.
Водоугольное топливо, приготовленное из шлама
шахты «Тырганская» (Кузбасс) при том же соотношении твердого и жидкого 60/40%
содержало:
массовая доля жидкой фазы - 71,5%
массовая доля сухого остатка - 28,5%
плотность продукта - 1107 кг/м3
По данным различных лабораторий (АлтГУ, АГТУ и
др.), проводивших частичное изучение состава водоугольного топлива, были
обнаружены химические соединения карбоновых кислот, диметиловый эфир и даже
метан в количестве до 9%, который был растворен в топливе и выделялся в течение
нескольких дней.
Кавитация способна не только заменить или
заполнить боковые связи бензольных колец, но и разрушать их с образованием
простых углеводородных соединений. Это позволяет использовать вместо воды при
приготовлении водоугольного топлива замазученные воды, стоки отбельных
производств ЦБК, щелока после варки целлюлозы, утилизировать трансформаторные
масла, совтолы, эмульсии, даже производит обеззараживание промышленных ядов
«агроядохимикатов».
Выводы
Использование угля как топлива для тепловозов
раньше считалось не возможным и не выполнимым. Но благодаря исследованиям
ученых в настоящее время мы видим, что водоугольная суспензия это один из видов
будущего дизельного топлива, которое не уступает по своим показателям, ни
одному из применяемых видов топлива. Многие уверены, что водоугольная топлива
выдет на первое место в списке претендентов для замены дизельного топлива,
благодаря своим качествам. Топливо, приготовленное в кавитационном
диспергаторе, не нуждается в каких-либо добавках, оно не расслаивается в
течение 6 месяцев, легко прокачивается по трубопроводам, распыляется форсунками
и сгорает. Топливо начинает кристаллизоваться и замерзать при температуре - 6 0С
поэтому его хранение без изменения его свойств в баке тепловоза в зимний период
не составит больших проблем. Транспортировка топлива так же легко осуществима.
При замерзании водоугольной суспензии ее объем не увеличивается и при
размораживании сохраняет все свои свойства. После высушивания и последующего
добавления воды топливо приобретает свои изначальные реологические свойства.
1.3 Вододизельное топливо
Удорожание жидкого топлива и возрастание нагрузки
на окружающую среду продуктами его сгорания приводит к необходимости поиска
путей его экономии и способов сжигания, обеспечивающих уменьшение выбросов
вредных веществ. Одним из таких путей является применение в качестве моторного
топлива водотопливных эмульсий (ВТЭ).
По сравнению с обычным дизельным топливом
использование гомогенизированной водотопливной смеси позволяет повысить
коэффициент сжигания топлива и уменьшить вредные выбросы NOx и CO в атмосферу.
Механизм этого эффекта объясняется следующим.
Дизельное топливо, поступая в камеру сгорания,
распыляется форсункой. Дисперсность капель дизельного топлива составляет
0,03…0,1 мм [10]. Если в такой капле топлива находятся включения более мелких
капель воды с дисперсностью около 1…5 мкм, то, попадая в область высокой
температуры в цилиндре двигателя, капли взрываются, разрывая частицы топлива на
множество более мелких частиц, образуя «вторичный распыл». Это обусловлено
большой разницей температур кипения топлива (200…360°С) и воды
(100°С).
Описанное выше явление обусловливает высокую
скорость испарения топлива в цилиндре двигателя и более быстрое и полное
выгорание его легких составляющих на первом этапе горения. Далее, на втором этапе
горения, при достижении высокой температуры в цилиндре двигателя от горения
легких фракций топлива, пары воды и топлива диссоциируют на активные радикалы
(Н, ·ОН и др.). Эти радикалы, являющиеся катализаторами горения углерода,
значительно сокращают время горения тяжелых составляющих топлива, в первую
очередь сажистых остатков. В результате, на заключительной стадии горения
топлива в цилиндре двигателя, время выгорания сажистых остатков, составляющее
до 40% общего времени горения капли обычного топлива, у эмульгированных топлив
существенно сокращается. При этом суммарная скорость и полнота сгорания в
цилиндре двигателя вязких топлив в виде ВТЭ становится примерно равной скорости
сгорания легких дизельных топлив. И, как результат, вязкое топливо полностью
успевает сгорать даже в цилиндрах высокооборотных дизелей, резко снижаются
отложения нагаров на деталях ЦПГ. Имеется положительный опыт работы
высокооборотных дизелей типа Ч 8,5/11; Ч 12/16; Ч 13/14 на эмульсии вода -
моторное топливо (труды Новосибирского института водного транспорта). Вредного
воздействия на детали топливной аппаратуры частицы воды водотопливной эмульсии
не оказывают, так как их размеры меньше зазоров в плунжерных парах и форсунках,
а частицы воды окружены снаружи плотной пленкой топлива, предохраняющей от
непосредственного контакта металла с водой [10].
Исследования эффективности использования ВТЭ в качестве
моторного топлива, проведенные Санкт-Петербургским государственным
технологическим институтом [11], показывают, что двухцилиндровый дизельный
двигатель с воздушным охлаждением Д-21 А (для трактора Т-25А), при его
торможении на стенде, развивал установленную мощность 18 кВт (номинальный
режим) на водотопливной эмульсии, приготовленной на основе дизельного топлива
Л-0,5 ГОСТ-82 с содержанием воды до 30…35%. На топливе с содержанием воды до
35…40% этот двигатель развивал мощность 15 кВт (частичная загрузка) (рисунок
1.3.1). При этом частота вращения вала двигателя
поддерживалась равной 1800
мин-1, а начальный крутящий момент
- 96 Н·м и 80 Н·м
соответственно. При увеличении содержания воды
, удельный эффективный расход
топлива
сначала уменьшается на
2,8…3,0%, достигая минимума при
=15…25%, а затем увеличивается
на 1,1…5% при
=35…40% в сравнении с
=0.
Рисунок 1.3.1 - Изменение эксплуатационных и экологических
показателей двигателя Д-21А в зависимости от содержания воды
в эмульгированной топливной
смеси
Удельный эффективный расход водотопливной эмульсии
увеличивается пропорционально
увеличению количества воды в топливной смеси.
При увеличении содержания воды
>35…40% тепловые затраты на
испарение воды становятся больше 3…4%, ухудшается процесс горения рабочей смеси
в цилиндре двигателя, и происходит снижение эффективной мощности
.
Наряду с этим, наблюдалось изменение содержания монооксида
углерода СО, полиоксидов азота NOx, сажистых включений в
отработавших газах (ОГ). Так, при увеличении содержания воды в ВТЭ до 20…25%,
концентрация СО уменьшилась на 30…40%, а при увеличении
до 40% концентрация NOx снижалась на 47…50%, а
дымность ОГ на 84…86%.
Установленные закономерности наблюдались и при работе
дизельных двигателей ЯМЗ-238 и КАМАЗ-740 на водотопливных эмульсиях состава:
дизельное топливо Л-0,2-40 ГОСТ 305-82, вода - 20%, поверхностно активное
вещество АМДМ - 0,8…1,0%. При этом изменение максимальной эффективной мощности
при одинаковой частоте
вращения
=1600…2000 мин-1 не
превышало 7…9%, изменение удельного эффективного расхода топлива - 0…4%, при
работе на ВТЭ в сравнении с работой на дизельном топливе [11].
Существенным является то, что в этих условиях эффективный
к.п.д. двигателя уменьшался на 3,0…3,5% при увеличении удельного эффективного
расхода ВТЭ всего на 10%, в то время как концентрация воды в топливе достигала
20%. Следовательно, эффективность использования дизельного топлива в составе
такой смеси ВТЭ возрастает не менее, чем на 10%.
В то же время концентрация экологически вредных оксидов
углерода в отработавших газах уменьшалась на 20…22%, а оксидов азота - на
10…25%.
Аналогичные результаты, полученные при исследовании
мощностных показателей дизельного двигателя Д-21А в ЦНИИ топливной аппаратуры
показывают, что при работе на дизельном топливе Л-0,5-40 ГОСТ 305-82 и на
эмульгированной смеси Л-0,5-40 + 30% H2O + 0,5 РГ (РГ - разновидность
поверхностно-активного вещества) эксплуатационная мощность дизеля оставалась
практически неизменной (соответственно, 18 и 17,9 кВт), удельный расход топлива
уменьшился на 3,2% (соответственно, 253 и 244 г/кВт·ч), удельный выброс оксида
углерода СО снизился на 11% (соответственно, 8,31 и 7,38 г/кВт·ч), а
полиоксидов азота NOx - на 34% (соответственно, 10,2 и 6,7 г/кВт·ч)
[10].
Кроме того, частичная разборка двигателей показала, что после
200-часовой проработки с применением водотопливной эмульсии, на распылителях
форсунок и деталях цилиндро-поршневой группы двигателей отсутствовал нагар.
Отсюда напрашивается вывод, что помимо улучшения полноты сгорания топлива и
уменьшения вредных выбросов, водотопливная эмульсия играет еще и хорошую
«чистящую» роль в двигателях.
Для приготовления таких водотопливных эмульсий сотрудниками
лаборатории «Гидродинамики струйных кавитационных течений» Армавирского
механико-технологического института был разработан гидродинамический
кавитационный диспергатор (рисунок 1.3.2), обладающий рядом преимуществ перед
существующими устройствами подобного назначения [7]. Он состоит из эжектора 1,
снабженного соплом 3 и патрубками подвода дисперсионной среды 2 и дисперсной
фазы 4. Диспергатор имеет два сменных возбудителя кавитации 5, 7, а также он
снабжен рассекателем 9.
Диспергатор работает следующим образом. Дизельное топливо от
высоконапорного насоса поступает к патрубку 2 смесителя, затем через сопло 3 и
возбудитель кавитации 5 поступает в первую камеру диспергатора 6. Во внутренней
полости между соплом 3 и возбудителем кавитации 5 создается давление ниже
атмосферного, что позволяет вводить в поток дизельного топлива необходимое
количество воды и любого другого компонента.
В возбудителе кавитации 5 поток вначале сужается, а затем
резко расширяется, причем гидростатическое давление в узкой цилиндрической
части насадка, начиная со скорости 32 м/с и перепаде давления на срезе сопла
, становится ниже давления
насыщенных паров. Происходит разрыв жидкостей в процессе расширения газами и
парами, которые перемещаются вместе с потоком. Выходя из возбудителя кавитации
в первую камеру диспергатора 6, пузырьки попадают в область повышенного
давления и схлопывают (происходит их коллапс). В истекающем потоке смеси, начиная
с оконечности возбудителя кавитации 5, образуется так называемая
суперкавитационная каверна.
Вся смесь проходит через эту сперкавитационную каверну и
подвергается высокой диспергации, эмульгированию и перемешиванию. Далее смесь
поступает во второй возбудитель кавитации 7, где происходит ее дополнительная,
вторичная диспергация по схеме, аналогичной приведенной выше. Истекая из
возбудителя кавитации 7, смесь попадает на рассекатель 9 и выходит через нижний
патрубок 10.
Для контроля за давлением в камерах диспергатора 6 и 8
предусмотрены штуцеры под манометры 11 и 12.
Применение предлагаемого устройства в составе
установки для получения водотопливных эмульсий, позволяет получать смеси с
высокой степенью дисперсности, которые можно использовать для дизельных
двигателей [8].
Исследованиями, проведенными в Армавирском
механико-технологическом институте, установлено, что разработанный и
запатентованный гидродинамический суперкавитационный смеситель надежно
обеспечивает трехступенчатую обработку топлива - смешение, диспергирование и
гомогенизацию до размеров капель, не превышающих 5 мкм с образованием эмульсии,
обладающей высокой седиментационной устойчивостью
Рисунок1.3. 2 - Гидродинамический кавитационный
диспергатор
2. АНАЛИЗ СОВРЕМЕННЫХ СПОСОБОВ СОЗДАНИЯ ЭМУЛЬСИЙ
И ВЫБОР ОПТИМАЛЬНОГО РЕШЕНИЯ ДЛЯ ТЕПЛОВОЗА
.1 Приготовление водотопливных эмульсий для ДВС с
использованием кавитационно-ударного гидродинамического эффекта
Технология предназначена для приготовления
высокодисперсных водотопливных эмульсий непосредственно перед их впрыском в
камеру сгорания дизельного ДВС с целью снижения дымности, токсичности
отработавших газов и увеличения экономичности работы двигателя. Традиционные
способы создания эмульсий с использованием электроимпульсных явлений,
ультразвуковых колебаний, вибраций, высокооборотных перемешиваний и т.п. имеют
существенные недостатки, ограничивающие их применение на транспортных объектах:
судах, автомобилях - как-то: большие удельные затраты энергии на создание
достаточно тонких эмульсий, малая производительность, повышенное
тепловыделение, недолговечность.
В предлагаемой технологии реализован новый способ
получения мелкодисперсных эмульсий. Способ основан на использовании явлений
гидродинамической суперкавитации и ударных волн в двухфазных жидких средах.
Непосредственно перед подачей в систему впрыска
дизтопливо подвергается последовательно воздействию "жестких" режимов
суперкавитационного течения, а затем воздействию ударных сверхзвуковых волн в
образовавшейся двухфазной "жидкость-газ" среде. В процессе
кавитационной обработки топлива происходит частичный "микрокрекинг" -
разрыв химических связей с образованием высокоактивных радикалов и
углеводородов меньшей молекулярной массы, а также молекулярного водорода.
Одновременно производится кавитационная обработка
воды (соответствующей стандарту на питьевую воду), в результате чего происходит
ее частичный радиолиз (расщепление) с образованием высокоактивных радикалов OH-
и H+, перекиси водорода Н2O2, атомарного кислорода.
Совместная кавитационно-ударная обработка топлива
с водой (до 7-10 об/%) позволяет получить высокоактивные однородные смеси
топлива, молекулярного водорода, атомарного кислорода и воды с заданной
дисперсностью. При этом размер капель воды в водотопливной эмульсии не
превышает 5-6 мкм, что полностью предотвращает капельно-коррозионный износ
топливной аппаратуры и цилиндропоршневой группы.
При распыливании полученной водотопливной
эмульсии размер образующихся капелек эмульсии в камере сгорания уменьшается на
30-50% по сравнению с распылом чистого топлива. Кроме того, практически каждая
капля эмульсии содержит более мелкие капли воды, что в процессе внутрикамерного
нагрева капель приводит к их "взрывному" дроблению за счет
мгновенного испарения воды, благодаря чему, значительно интенсифицируется
массообмен между топливом и окислителем.
Процесс сгорания такого
"модифицированного" топлива происходит более глубоко и с большей
скоростью при одновременном уменьшении температуры горения и скорости распространения
фронта пламени в цилиндре. Более полное окисление приводит к уменьшению
содержания сажевых частиц и окиси углерода СО в отработавших газах до 0,05-0,1
об/%, снижение температуры горения в присутствии водорода уменьшает суммарное
содержание оксидов азота NOx; присутствие атомарного кислорода и молекулярного
водорода снижает суммарное содержание неокисленных углеводородов СНх; улучшение
детонационных свойств топлива и уменьшает степень износа поршневой группы ДВС.
Кавитационно-ударное приспособление, реализующее
предлагаемую технологию, встраивается непосредственно в магистраль подачи
топлива перед турбонасосом высокого давления.
Приспособления прошли длительные более 2-х лет
стендовые испытания и испытания на дизельных двигателях различных автомобилей,
тепловозов и танков и показали хорошие результаты. В частности, испытания на
дизельном двигателе ПИЛСТИК 8 РАЧ-185 мощностью 750 кВт, который установлен на
карьерном самосвале БелАЗ-7519 в условиях горнообогатительного комбината
показали снижение дымности на 61%, токсичности по окислам азота NOх в 3-4 раза,
по окиси углерода СО в 8-10 раз, по формальдегиду в 3-4 раза.
Для доводки технологии на различных видах
тяжелого топлива: мазуты и дизельное топливо - необходимы инвестиции в размере
до 2,0 млн. долларов США, использование которых предназначено в основном для
доводки приспособлений и аппаратов, реализующих предлагаемую технологию, и
организации их серийного выпуска.
Разработан бизнес-план использования
инвестиционных средств. Предлагаемая технология улучшает экологические и
экономические показатели двигателей, установленных на морском и речном
транспорте, тяжелых автомобильных трейлерах, междугородних и городских
автобусах. В условиях Великобритании, где доля автомобильных перевозок
значительна, использование указанной технологии себя быстро оправдает.
Использование предлагаемой технологии возможно
как путем совместного выпуска продукции, так и путем лицензионной передачи
технологии.
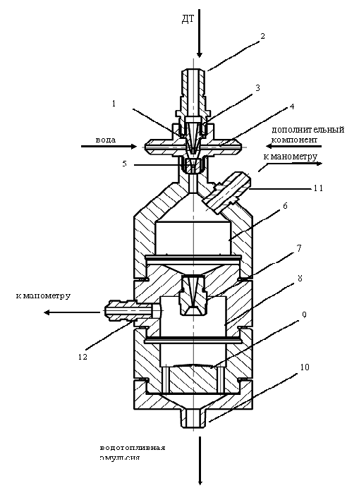
.2 Приготовление водотопливной эмульсии путём
обработки лазерными лучами
Способ относится к технике приготовления
эмульсий, которые могут быть использованы в качестве альтернативного топлива
двигателей внутреннего сгорания. Установка содержит емкости и фильтры для
топлива и воды. Установка снабжена устройством измерения плотности эмульсии с
выходом на электромагнитный клапан. Диспергатор выполнен в виде реактора,
представляющего собой цилиндр из материала, способного пропускать лазерные
лучи, в котором фокусируется лазерный пучок. На приборной колонке установлен
прибор (первичный преобразователь плотности) с возможностью его перемещения по
высоте для управления качеством приготавливаемой эмульсии. Установка позволяет
обеспечить приготовление высокодисперсной водотопливной эмульсии за счет
обработки лазерным лучом, возможность контроля и задания водосодержания в
процессе ее приготовления при перемещении первичного преобразователя плотности
в вертикальной плоскости. Выполнение установки позволяет осуществить
автоматически регулируемый подвод воды из любой стационарной водопроводной
системы и дает возможность получать водотопливную эмульсию любого требуемого
состава.
Известно устройство установки для получения
водотопливной эмульсии (ВТЭ) с подачей воды при постоянном давлении, состоящее
из бака, диспергатора, фильтров для воды и топлива, перепускного клапана,
циркуляционного насоса, измерителя расхода воды, электрического подогревателя,
трехходового крана, запорно-разобщительной арматуры. Вода из бака подается
циркуляционным насосом через измеритель расхода воды и электрический подогреватель
в диспергатор, где происходит диспергация топлива и воды. Топливо и вода
подводятся к всасывающей полости диспергатора, а его нагнетательный трубопровод
включен в основную топливную систему. Диспергатор представляет собой насос с
увеличенным радиальным зазором между корпусом и рабочим колесом
Ближайшим аналогом является устройство,
представленное в авторском свидетельстве SU 1669516 A1 4714388/26, B 01 F 3/08,
состоящее из баков для воды и топлива, фильтров для воды и топлива, запорной
арматуры, насоса низкого давления, насоса высокого давления, диспергатора с
установленными на нем форсунками и присоединенной к нему разборной колонкой.
Топливо из бака поступает через соответствующие фильтры к насосу низкого
давления, где происходит первоначальная грубая диспергация топлива и воды,
поступившей через фильтр из бака для воды. Из подкачивающего насоса эмульсия
поступает в наполнительную полость насоса высокого давления и через форсунки
впрыскивается в полость диспергатора, где происходит окончательное диспергирование
за счет энергии впрыскивания, избыточная эмульсия поступает в разборную
колонку, а затем подается в систему питания двигателя.
Однако известные устройства, в т.ч. и принятое в
качестве ближайшего аналога, не позволяют получать высокодисперсную эмульсию,
производить контроль за качеством ВТЭ в процессе ее приготовления, не
обеспечивают автоматическое регулирование качества ВТЭ, не позволяют получать
эмульсию любого требуемого состава.
Технической задачей является приготовление
высокодисперсной ВТЭ с обеспечением любого требуемого состава эмульсии при
контроле ее качества.
Поставленная задача решается тем, что в отличие
от ближайшего аналога установка снабжена устройством измерения плотности
эмульсии с выходом на электромагнитный клапан, диспергатор выполнен в виде
реактора, представляющего собой цилиндр из материала, способного пропускать
лазерные лучи, в котором фокусируется лазерный пучок, а на разборной колонке
установлен прибор (первичный преобразователь плотности) с возможностью его
перемещения по высоте для управления качеством приготавливаемой эмульсии.
Указанные отличия позволяют обеспечить
приготовление высокодисперсной ВТЭ за счет обработки лазерным лучом,
возможность контроля и задания водосодержания в процессе ее приготовления при
перемещении первичного преобразователя плотности в вертикальной плоскости.
Такое выполнение установки позволяет осуществлять автоматически регулируемый
подвод воды из любой стационарной водопроводной системы и дает возможность
получать ВТЭ любого требуемого состава.
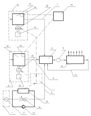
Рис 2.2.1 Принципиальная схема установки для
приготовления водотопливной эмульсии
Емкости для топлива 1 и воды 2, фильтры топлива 3
и воды 4, электромагнитный клапан 5, топливоподкачивающий насос 6 с электроприводом,
диспергатор в виде реактора 7 для приготовления водотопливной эмульсии. Реактор
7 представляет собой цилиндр, сделанный из материала, способного пропускать
лазерные лучи, например кварцевое стекло. Внутренняя полость реактора 7 с одной
стороны соединена с колонкой 8 и через проходной невозвратный клапан 9 - с
линией перепуска эмульсии в топливный бак, а с другой стороны сообщена
трубопроводом с нагнетательной полостью топливоподкачивающего насоса 6,
всасывающая полость которого через электромагнитный клапан 5, фильтры топлива 3
и воды 4, проходные клапаны 11 и 12 соединена с емкостями для воды 2 и топлива
1. Разборная колонка 8 через проходной клапан 13 соединена с системой питания
двигателя, а с другой стороны сообщена с первичным преобразователем плотности
14, соединенным электрической связью с вторичным преобразователем плотности 15,
который управляет электромагнитным клапаном 5. Возможно подключение установки к
стационарной водопроводной сети через клапан 16. В нижней части реактора 7
установлен спускной клапан 17. С боковой стороны реактора 7 расположен лазер 18
с отражателем 19.
.3 Патентный поиск и выбор
системы для приготовления и подачи водотопливной эмульсии в дизельный двигатель
с наддувом
Способ приготовления относится
к двигателестроению, а именно к системам приготовления и подачи эмульсионного
топлива в дизельный двигатель тепловоза.
Известна система подготовки и
подачи водотопливной эмульсин в дизельный двигатель, содержащая блок подготовки
компонентов эмульсии, имеющий раздельные контур подготовки и подачи основного
топлива с подкачивающим насосом, контур подготовки и подачи воды и контур
подготовки и подачи эмульгатора, сообщенные магистралями подачи
соответствующего компонента эмульсии с камерой предварительного смешения
компонентов эмульсии диспергатора
Однако такая система
применяется для двигателей, работающих на тяжелых видах топлива, где требуются
дополнительные устройства для подготовки воды и топлива (подогрев топлива и
применение эмульгаторов).
Известен способ эксплуатации
дизеля на эмульсии [Патент ФРГ № 4412965 кл. Г 02М 25/02, 1995]. Согласно
способу, дизель выборочно с помощью системы управления работает или на эмульсии
воды и дизельного топлива, образуемой перед насосом высокого давления на
режимах высоких частот вращения и нагрузок или на чистом дизельном топливе на
режимах низких частот вращения и нагрузок. Такой способ требует дополнительных
запасов чистого топлива и эмульсин, необходимых для промывки топливной системы
дизеля при переходе с эмульсии на топливо и наоборот.
Наиболее близкой по
технической сущности к предлагаемой полезной модели является система подготовки
и подачи водотопливной эмульсин в двигатель
внутреннего сгорания, обеспечивающая дозированную подачи воды в зависимости от
мощности двигателя, содержащая магистраль воды с емкостью и регулирующим
устройством, магистраль топлива с емкостью и подкачивающим насосом, соединенную
с магистралью воды через электромагнитный клапан и гидродинамический
диспергатор [А.с. СССР, №1231246, кл. Г 02Ь 25/02, 1986, прототип].
Однако данная система не
обеспечивает оперативности перехода режима работы двигателя с чистого топлива
на эмульсию и наоборот.
Задачи полезной модели -
исключить возможность попадания чистой воды и воды, выделяющейся из
неиспользованной эмульсин, в топливную аппаратуру двигателя, а также обеспечить
закон подачи воды, который выражает зависимость оптимальной концентрации воды в
водотопливной эмульсин от мощности двигателя, что обеспечивает максимальную
экономию топлива.
Технический результат
достигается тем, что в систему дополнительно введен контур циркуляция эмульсии,
соединенный с топливной системой и содержащий насос-дпспергатор с редуктором, а
в контуре подачи воды дозатор выполнен в виде мембранного клапана плунжерного
типа, в котором профиль и размеры канавок плунжера определяют закон подачи воды
в зависимости от мощности двигателя.
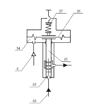
На рис. 2.3.1 - схема системы
для приготовления и подачи водотопливной эмульсии в дизельный двигатель
тепловоза; на рис. 2.3.2 - регулирующий мембранный клапан; на рис. 2.3.З -
закон подачи воды в топливо.
Система для приготовления и
подачи водотопливной эмульсии содержит контур 1 подачи воды, топливную систему
2, контур 3 циркуляции эмульсии, бак водоотделитель 4,блок 5 управления,
пневмопривод 6 наддувочного воздуха.
Контур 1 подачи воды включает
расходный бак 1 с установленным в нем датчиком 8 уровня, фильтр 9, ротаметр 10,
управляемые клапан 11 отсечной и дозатор 12.
Топливная система 2 включает
расходный бак 13, фильтр 14 грубой очистки топлива, топливоподкачивающий насос
15, фильтр 16 тонкой очистки топлива, топливоподогреватель 17, топливный насос
18 высокого давления, магистраль 19, возврата отсечного топлива с помощью
клапанов 20, 21, 22, 23. Контур 3 циркуляции эмульсии включает
насос-диспергатор 24 эмульсии с предохранительным клапаном 25, редуктор 26
смешивания воды и топлива с подключенным к нему манометром 27, датчик-реле 28
давления топлива, магистраль 29 возврата отсечной эмульсии, перепускной клапан
30.
Блок 5 управления содержит
пять электропневматических вентилей 31, включенных в электрическую схему
тепловоза, пневмопривод 32, подключенный к воздушной системе тепловоза.
Дозатор 12, выполненный в виде
регулирующего мембранного клапана плунжерного типа состоит из водяной и
воздушной полостей 33, 34, плунжера 25, для управления которым установлены
мембрана 36 и регулируемая пружина 37. Подвод воды в полость 33 осуществляется
по трубопроводу 38, одновременно подвод воздуха в полость 34 осуществляется по
пневмопроводу 6. Регулирующим элементом является плунжер 35, расположение,
профиль и размеры канавок которого определяют закон подачи воды, обеспечивающей
оптимальное дозирование воды в топливо в зависимости от мощности двигателя, что
обеспечивает максимальную экономию топлива.
Рис.2.3.1
Рис.2.3.2
Рис.2.3.3
2.4 Система подготовки и
подачи ВДЭ в дизельный двигатель, обеспечивающая надежную работу на переходных
режимах и режимах малых нагрузок
Изобретение относится к
двигателестроению, а конкретнее к системам топливоподачи двигателей внутреннего
сгорания, преимущественно дизельных двигателей.
Целью изобретения является
повышение надежности системы подготовки и подачи водотопливной эмульсии в
дизельный двигатель на переходных режимах и режимах малых нагрузок.
Сущность изобретения
поясняется чертежами, где на рис. 2.4.1 представлена конструктивная схема
системы подготовки» и подачи водотопливной эмульсии в дизельный двигатель при
использовании в качестве управляемых элементов отключения подачи элементов
переключения потока, на рис. 2.4.2 - конструктивная схема системы при
использовании в качестве управляемых элементов отключения подачи механизмов
отключения приводов насосов дозаторов.
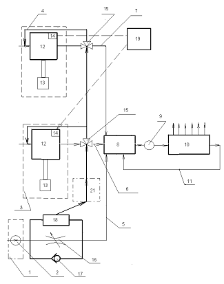
Система подготовки и подачи водотопливной
эмульсии в дизельный двигатель содержит блок подготовки компонентов эмульсии,
имеющий раздельные контур 1 подготовки и подачи основного топлива с
подкачивающим насосом 2, контур 3 подготовки и подачи воды и контур 4
подготовки и подачи эмульгатора, сообщенные магистралями 5, 6 и 7 подачи
соответствующего компонента эмульсии с камерой 8 предварительного смешения
компонентов эмульсии диспергатора 9. сообщенного своим выходом со входом
топливного насоса 10 высокого давления двигателя, перепускная магистраль 11
которого сообщена с камерой 8 предварительного смешения. В контурах 3 и 4
установлены дозаторы 12 в виде насосов. например плунжерных, с приводами 13 и
органами 14 регулирования подачи. В магистралях 6 и 7 подачи воды и эмульгатора
установлены управляемые элементы переключения 15 потоков (в качестве
управляемых элементов отключения подачи воды и эмульгатора и камеру
предварительного смешения компонентов эмульсии), которые могут быть выполнены в
виде, например, трехходовых кранов, сообщающие выход соответствующего контура 3
и 4 с камерой 8 предварительного смешения или со входом дозатора 12 каждого из
контуров 3 и 4. В магистрали 5 подачи основного топлива размещен регулируемый
дроссель 16с перепускным клапаном 17 и датчиком 18 перепада давления с
установкой. Орган 14 регулирования подачи насоса каждого дозатора 12 связан с
датчиком 19 фактической нагрузки двигателя. Датчик 18 связан с элементами 15
переключения потоков или с механизмами 20 (рис.2) отключения привода 13 каждого
дозатора 12 (если таковые используются в качестве управляемых элементов отключения
подачи). Механизмы 20 могут быть выполнены в виде, например, муфты, соединяющей
вал привода с валом насоса, при необходимости в цепь данной связи может быть
включен программируемый таймер 21, величина временной задержки которого, как
правило, определяется, исходя из инерционности органов 14 регулирования подачи.
Величина уставки датчика 18 определяется, как правило, режимом работы, для чего
датчик 18 может быть связан с датчиком 19 фактической нагрузки двигателя или с
рейкой (условно не показана) топливного насоса 10, или величина уставки заранее
задается для одного характерного режима-работы двигателя.
Рис. 2.4.1
Рис. 2.4.2
2.5 Системы автоматической
генерации и подачи обратной водотопливной эмульсии заданного состава
Использование воды, а точнее,
перегретого водяного пара в камерах сгорания дизелей известно давно. Еще в 60-х
годах прошлого века на Коломенском заводе проведены испытания дизелей с
впрыском воды для подводных лодок для снижения теплонапряженности деталей камер
сгорания. С течением времени интерес к использованию воды возрос, поскольку
установлено, что кроме указанного, значительно улучшаются экологические
показатели рабочего процесса и его экономичность.
Ввод воды возможен тремя
способами: прямой впрыск в цилиндр, впрыск за компрессор перед охладителем
наддувочного воздуха и впрыск в цилиндр обратных водотопливных эмульсий (ВТЭ),
приготовленных вне дизеля. Практическое применение нашли второй (фирма
«Вяртсиля») и третий способы (Сибирское речное пароходство) на судовых дизелях.
Сведения о влиянии воды на
эксплуатационные показатели дизелей при длительной эксплуатации весьма
противоречивы. Отмечались случаи повышенной коррозии деталей дизелей. Случаев
обводнения масла не наблюдалось. Обводнение масла возможно лишь теоретически,
поскольку, во-первых, из-за высокой температуры масла происходит интенсивное
испарение и воды, и легких органических фракций. Во-вторых, темп старения масла
значительно превосходит темп накопления воды. По этим же причинам не происходит
обводнение масла и при работе на чистом дизельном топливе, хотя одним из
продуктов сгорания является вода.
Опыт Коломенского завода
показывает, что вода в топливе в количестве до 60% не оказывает влияния на работоспособность
топливной аппаратуры при условии непрерывной работы. Остановка дизеля на
топливе с водой концентрации более 0,2% при последующем пуске дизеля приводит к
задирам плунжерных пар и зависанию игл распылителей. Вместе с тем, отмечено
более полное сгорание топливовоздушной смеси, что косвенно выражается в
уменьшении нагароотложения на огневых поверхностях деталей.
В связи с резким ужесточением
требований к экономическим и экологическим показателям двигателей задача по
использованию воды стала весьма актуальной. Анализ опубликованных материалов
показывает, что наибольший эффект достигается при прямом впрыске воды, однако
практическая реализация такого метода весьма сложна.
Использование ВТЭ лишь незначительно уступает по
эффекту, но проще реализуемо, поэтому на ОАО «Коломенский, завод» проведен цикл
исследований рабочего процесса дизеля'21-26ДГ для перспективных тепловозов
серии 2ТЭ25К «Пересвет» на ВТЭ обратного типа.
Рис.2.5.1 Внешний вид системы
генерации и подачи водотопливной эмульсии дизельных двигателей
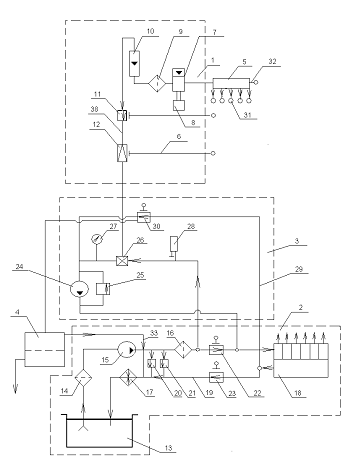
Основные технические
характеристики:
расход приготавливаемой ВТЭ,
л/ч - от 10 до 600
расход дозируемой воды, л/ч -
от 0,8 до 120
объемное содержание воды в
ВТЭ,% - от 2 до 20
относительная погрешность
дозирования воды, %, - не более 1
рабочее избыточное давление в
системе, кгс/см2 - до 7
напряжение питания системы, В
- 220/380
максимальная потребляемая
мощность, кВт, не более 2,5
Испытания дизеля 21-26ДГ
тепловоза 2ТЭ25К показали следующее:
- при работе во всем поле
характеристики оптимальное количество воды в топливе составило 20%;
в зависимости от мощности
получено снижение концентрации МОХ на 15 - 22% практически во всем
рабочем диапазоне;
снижение дымности отработавших
газов до 65%;
снижение концентрации СО в
отработавших газах до 44%;
уменьшение удельного расхода
топлива на эксплуатационных режимах 1,5 - 3 г/кВт-ч;
отмечено также снижение
выброса твердых частиц на 10-15%;
снижение нагарообразования на
огневых поверхностях деталей камеры сгорания;
- специальной водоподготовки не требуется
Рис. 2.5.2 Гистограмма
соответствия средневзвешенных выбросов веществ в отработавших газах дизеля
21-26ДГ действующим и перспективным Европейским нормам токсичности
Работы проведены совместно с фирмой «Экология
транспорта». В соответствии с поставленной ОАО «Коломенский завод» задачей
фирма разработала и изготовила систему генерации и подачи на двигатель
водотопливной эмульсии обратного типа. Генератор водотопливной эмульсии
обеспечивает дисперсность воды на уровне 2-5 мкм.
Рис. 2.5.3 График изменения удельного
относительного эффективного расхода топлива двигателя 21-26ДГ по тепловозной
характеристике с водотопливной эмульсией и без нее
Рис. 2.5.4 График изменения
дымности двигателя 21-26ДГ по тепловозной характеристике
Модернизация системы питания дизеля выполнена
специалистами Коломенского завода и заключалась, главным образом, в
интегрировании системы генерации в систему питания. Особенность выполненного
технического решения по использованию ВТЭ на дизеле 21-26ДГ заключается в том,
что эмульсия готовится непосредственно на входе в топливную систему дизеля, что
исключает применение химических эмульгаторов и необходимость хранения ВТЭ в
специальном баке. Это обстоятельство особенно важно, поскольку стойкость
эмульсии при различных способах приготовления без использования эмульгаторов
непродолжительна.
В связи с тем, что на дизелях Д49 применяется
система питания проточного типа, избыток ВТЭ подается в систему генерации,
которая обеспечивает заданное соотношение воды и топлива на входе в дизель в
автоматическом режиме. Внешний вид опытного образца системы генерации ВТЭ
представлен на рис 2.5.1.
Назначение системы в автоматической генерации и
подаче обратной водотопливной эмульсии заданного состава для питания двигателей
без накопления эмульсии в основном топливном баке и использования
поверхностно-активных веществ.
Гистограмма, отображающая полученные результаты
по отношению к регламентирующим экологическим стандартам, представлена на рис.
2.5.2. На рис. 3 и 4 представлены результаты изменения удельного эффективного
расхода топлива и дымности. Как видно из гистограмм, применение ВТЭ
обеспечивает экономические параметры перспективного локомотива по Европейским
нормам 2009 г. До 2009 г. экологические нормы обеспечиваются штатной
комплектовкой благодаря применению электронных систем управления топливоподачей
и перепуском воздуха. Однако весьма важен эффект снижения расхода топлива, что
делает актуальным внедрение ВТЭ уже в ближайшее время.
В целом результаты экспериментов убедительно
свидетельствуют о целесообразности использования ВТЭ, по крайней мере, в летнее
время. Внедрение указанной системы потребует некоторых дополнительных затрат,
однако, если учесть, что только один локомотив даже при выполнении Европейских
экологических норм выбрасывает в год десятки тонн вредных веществ, то
эффективность использования ВТЭ более чем очевидна. Для внедрения ВТЭ
необходимо решить задачу размещения в тепловозе водяного бака емкостью
ориентировочно 1 м3 и генератора ВТЭ.
Рис 2.5.5 Вписывание системы генерации и подачи
водотопливной эмульсии дизельных двигателей в кузов тепловоза
Выводы
В результате изучения и анализа возможных
способов подачи воды в цилиндр дизеля установлено, что водотопливная эмульсия
является наилучшим из всех возможных. И хотя показатели при прямом впрыске
топлива выше, чем при ВТЭ, этот способ имеет ряд весомых недостатков:
во-первых, применение прямого впрыска очень
сложный и трудоемкий процесс;
во-вторых, установка прямого впрыска воды требует
изменения и усложнения конструкции дизеля;
в-третьих, не для всех дизелей российских
тепловозах есть возможность установки системы прямого впрыска. Эта система
подходит для бесклапанных дизелей типа 10Д100, которые, в свою очередь,
заменяются при модернизации тепловозов на более современные и мощные дизеля
типа Д49.
Подача воды с наддувочьным воздухом так же имеют
серьезные недостатки. - во-первых, для этого способа необходима очень сложная
система регулирования подачи воды в зависимости от оборотов и требуемой
мощности выдаваемой дизелем.
во-вторых, при подачи воды возникает коррозийные
воздействия на металлические детали в дизели, что приводит к быстрому выходу их
из работоспособного состояния.
в-третьих, нужно хранить отдельно чистое топливо,
воду и эмульгируемое вещество. А так же при остановки дизеля необходимо промыть
его от воды, что бы при запуске подать чистое дизельное топливо.
В свою очередь водотопливная эмульсия не требует
изменения конструкции дизеля и намного проще при установке. Так же ВДЭ может
применяться на всех видах дизелей, а благодаря своим не большим размерам и весу
легко располагается в кузове тепловоза
3. КАЧЕСТВО ЭМУЛЬСИИ. РАСЧЕТ
ИСПАРЕНИЯ И ДРОБЛЕНИЯ КАПЛИ ЭМУЛЬГИРОВАННОГО ТОПЛИВА
Качество эмульсии определяется
дисперсностью, гомогенностью и стабильностью. Величина капель внутренней фазы,
в данном случае вода, характерна для дисперсности эмульсии. Достигаемая величина
капель при этом способе приготовления эмульсии топливо-вода при однократном
прохождении через машину эмульсирования составляет 2-10 мкм, т.е. является
постоянной. Это можно было определить также благодаря тому, что при
многократном прохождении смеси через эмульгатор больше, нельзя было улучшить
дисперсность эмульсии; улучшилась только гомогенность. Улучшение гомогенности
характеризуется тем, что содержание капель воды диаметром 10 мм значительно
уменьшалось с увеличением числа циклов обработки. Стабильность эмульсии тяжелое
топливо-вода, образованная описанным методом, достаточна. Между моментом
изготовления и сгоранием эмульсии не возникает никаких явлений отделения воды и
тяжелого топлива. Благодаря внутренней циркуляции в смесителе приготовленная один
раз эмульсия остается постоянно в движении. Кроме того, приготовленная таким
образом
Испытания двигателей с
эмульсиями, в которых применялись различные эмульгаторы, показали, что
наилучшие результаты дает применение эмульсий с обводненным мазутом в качестве
эмульгатора. Одной из причин снижения расхода топлива является микровзрыв,
возникающий при испарении воды в капле эмульсии, что наблюдали ученые при
изучении механизма воспламенения и горения отдельной частицы эмульгированного
топлива.
Расчеты испарения и дробления капель эмульгированного
топлива, позволили определить величину
, представляющую собой время
от момента появления капли в цилиндре до наступления ее микровзрыва. Величина
зависит от ряда факторов и в
окончательном виде записывается так:
где
- диаметр капли эмульсии, мм;
- плотность кипящей воды, кг/м3;
- теплоемкость кипящей воды,
кДж/кг град;
- толщина оболочки чистого
топлива, мм;
- температура насыщения воды,
К;
Тс - температура газов в цилиндре, К;
Тк - температура топлива, К;
- теплопроводность чистого
топлива, кДж/м час град;
- коэффициент теплоотдачи от
газов к топливу кДж/м2 час град;
- согласно ур-нию
здесь
- весовая доля влаги от всей
массы эмульсии.
Вычисление значений
при давлении в цилиндре
МПа, температуре
К и влажности
топлива от 5% До 45% показали, что
, где
- время испарения топлива в
капле эмульсии
Выполненные расчеты испарения и дробления капли эмульсии,
учитывающие параметры воздуха в цилиндре в процессе сжатия, теплофизические
показатели эмульсии и ее компонентов, подтверждают существование
внутрикапельного взрыва, улучшающего распыливание и сгорание топлива в
двигателях.
Благодаря фотоснимки эмульсии, сделанные с помощью микроскопа
при увеличении в 48 раз, на которых зафиксирована структура массы эмульсии с
влагосодержанием 20%, при температурах от 25 до 80° С. установлена следующая
зависимость среднего диаметра dср дисперсной фазы от
температуры эмульсии t °С:
t мм.
локомотивный дизельный водотопливный
эмульсия
4. РАЗРАБОТКА СХЕМЫ РАЗМЕЩЕНИЯ СИСТЕМЫ ГЕНЕРАЦИИ
И ПОДАЧИ ВДЭ В КУЗОВЕ ТЕПЛОВОЗА
Благодаря тому, что выбранная система подачи воды
имеет весьма не большие размеры её можно установить на тепловозе, как рядом с
дизелем, так и в любом другом месте, которое позволяет разместить систему без
особых усложнений. Учитывая, что обновление тепловозного парка РФ в настоящее
время проходит медленными темпами, то размещение системы рассмотрим
применительно к основным действующим тепловозам. Из магистральных грузовых
тепловозов выберем 2ТЭ116, так как он один из последних сконструированных
тепловозов, которые в настоящее время являются основными для перевозок на
неэлектрофицированных участках железных дорог. На тепловозах 2ТЭ116 систему
генерации можно расположить между дизелем и компрессором. Но для надежного
закрепления установки необходимо добавить два вертикально расположенных
швеллера (Рис 4.1).
Рис 4.1
Для пассажирского парка тепловозов по тем же
причинам, что и в грузовом парке, выбираем тепловоз ТЭП70. Но в связи с тем что
этот тепловоз односекционный, оборудование в нём расположено более компактно и
расположение системы генерации и подачи водотопливной эмульсии с торца дизеля
усложняется, но остается возможной, если корпус крепления системы поднять выше
локомотивного оборудования. Для этого надо добавить каркас из швеллеров или
двутавров. Но установка такого каркаса затруднит доступ к локомотивному
оборудованию при его ремонте и возникает проблема его снятия при монтаже
оборудования. Поэтому предлагается расположить установку с бока дизеля,
закрепив ее на обшивке кузова тепловоза (Рис 4.2).
Рис 4.2
Для маневровых тепловозов размещение системы
гораздо сложнее, чем на магистральных тепловозах из-за типа его кузова. В связи
с этим место с боку дизеля отсутствует, а все оборудование очень близко друг от
друга. Поэтому система расположена перед холодильной камерой, а для уменьшения
габаритов электропривод заменен механическим, который приводится в движение от
дизеля с помощью кардана (Рис 4.3).
Рис 4.3
5. ЭКОНОМИЧЕСКАЯ ЧАСТЬ
.1 Технико-экономическая эффективность применения
водотопливной эмульсии тепловозных дизелей
Оценка экономичности работы двигателя обычно производится
рядом показателей, важнейшим из которых является величина удельного
эффективного расхода топлива на номинальном режиме -
(г/кВт·ч). Однако в силу
специфики работы тепловозов, оценивать эксплуатационную экономичность с помощью
не представляется возможным,
т.к. на номинальном режиме тепловозный дизель работает всего 3-6% от общего
времени. Поэтому наиболее объективным критерием является величина
среднеэксплуатационного расхода топлива
(г/кВт·ч), которая
определяется с учетом статистических данных по режимам работы двигателя в
эксплуатации и опытным величинам расхода топлива по генераторной
характеристике.
Для соответствующих средних значений эксплуатационной
мощности тепловозного двигателя
и удельного эффективного
расхода топлива на режиме тяги
и холостом ходу
, величина
может быть определена из
выражения
(6.1)
При дискретных значениях расходов топлива и мощности
двигателя в зависимости от времени загрузки, формула может быть записана
аналогично выражению ВНИИЖТ
(6.2)
где
- относительная мощность
дизеля, реализуемая в течении времени
и соответствующая заданной
частоте вращения вала двигателя ng,
- удельный эффективный расход
топлива для соответствующих
при работе двигателя по
генераторной характеристике.
Определение экономической эффективности тепловозного
двигателя работающего на ВДЭ производим путем сравнения исходных показателей
серийного дизеля с показателями, полученными при использовании опытных систем
топливоподачи.
Среднеэксплуатационный условный часовой расход топлива определяем
как
, кг/час(6.3)
При годовом фонде полезного времени работы тепловоза в часах
, среднеэксплуатационный
расход топлива составит
, кг(6.4),
а затраты на топливо
, руб.(6.5),
где
руб. - стоимость тонны
дизельного топлива.
Для двухсекционного магистрального локомотива годовую
экономию топлива при водотопливной эмульсии, определяем как
, руб. (6.6),
где
- среднеэксплуатационный
часовой расход топливо на исходном режиме (серийная система);
- среднеэксплуатационный
часовой расход топлива при работе дизеля на водотопливной эмульсии (опытная
система). В процентном отношении экономия топлива составит
Для исходного режима найдем по формуле (6.2).
кг/ч
ч
руб/т.
руб.
Для режима работы при водотопливной эмульсии.
руб.
руб.
Расчет срока окупаемости
(6.7)
-дополнительные инвестиции

Экономический эффект
(6.8)
или
Данные расчета на один тепловоз 2ТЭ25К представлены в таблице
6, откуда в пересчете на 100 тепловозов годовой экономический эффект от
применения ВТЭ составит 139273500 руб.
Таблица 6
Технико-экономические показатели при
водотопливной эмульсии (тепловоз 2ТЭ25К)
|
№№
|
Показатели
|
Исходный режим
|
Водотопливная эмульсия
|
|
1
|
Среднеэксплуатационный удельный
эффективный расход топлива ,
кг/кВтч.0,237
|
0,225
|
|
|
2
|
Среднеэксплуатационный часовой
расход топлива ,
кг/ч.296,25
|
281,32
|
|
|
3
|
Годовой расход топлива G, т.
|
2251,5
|
2138,1
|
|
4
|
Стоимость топлива Е, тыс. руб.
|
32872
|
31215
|
|
5
|
Годовой экономический эффект , тыс.
руб.-
|
1657
|
|
|
6
|
Экономия топлива Э,%
|
-
|
5
|
Выводы
1. Разработана методика оценки
технико-экономическойэффективности применения водотопливной эмульсии в дизелях
магистральных тепловозов. Применение указанной методики позволяет наиболее
полно учитывать затраты энергии для подогрева топлива от источников, приводимых
в движение двигателем.
. Экономический эффект от применения ВДЭ перед
впрыском (при фонде рабочего времени 3800 час) составит: в случае водотопливной
эмульсии - 139273,5 тыс. руб. в год в расчете на 100 тепловозов серии 2ТЭ25К.
Со сроком окупаемости установки 2,5 года.
. Выполненный расчет позволяет рекомендовать
систему регенерации и подачи ВТЭ как способ повышения эксплуатационной экономичности
дизелей 21-26ДГ установленных на тепловозах серии 2ТЭ25К.
6.
БЕЗОПАСНОСТЬ ЖИЗНЕДЕЯТЕЛЬНОСТИ ЧЕЛОВЕКА
.1 Определение момента локализации пожара и
площадь его распространения
Рассмотрим случай:
Пожар произошёл в центре
помещения с размерами 36*72м. Скорость распространения пожара - 0,8 м/мин.
Помещение имеет дверные проёмы в торцевых стенах. Пожарная нагрузка однородная
и размещена равномерно по площади помещения. Прибытие подразделений и подача
стволов на тушение осуществлялись в следующей последовательности:
-я минута - 1 ствол РС-70 (d = 19 мм),
-я минута - 2 ствола РС-70 (d =19 мм),
-я минута - 3 ствола РС-70 (d - 19 мм)
и 1 ствол РСК-50 (d, = 13 мм),
-я минута - 2 ствола РСК-50 (d =13 мм).
Определить момент локализации
пожара и его площадь, построить график требуемого и фактического расхода воды,
если нормативная интенсивность подачи воды 0,15 л/(с*м).
Рис. 6.1.1 План помещения
Решение
1. Определим путь (L), пройденный
огнем за время свободного развития пожара (τсв.р =14 мин.). Так как время
свободного развития больше 10 минут, расчёты будем производить по формулам,
предназначенным для нахождения площади при τсв.р > 10 мин. Тогда:
L14 = 5Vлин + Vлинτ2 = 5 * 0,8 + 0,8 * 4 = 7,2
м.(10,1)
τ2 =
τсв.р - 10 = 14 - 10 = 4 мин.(10,2)
Поскольку пожарная нагрузка
однородная и равномерно размещена по площади помещения, фронт пожара будет
перемещаться с одинаковой скоростью во всех направлениях, и площадь пожара на
14-й минуте будет представлять круг с радиусом
R = 7,2 метра,
следовательно
S14п =πR2 = 3.14 * 7.22
= 162.7 м2.(10,3)
2. Определяем возможность
локализации пожара первым подразделением подавшим на 14 минуте 1 ствол РС-70.
Рис.6.1.2 обстановка пожара на
14 минуте
Известно, что основным
условием локализации пожара является (Qф>Qтр).
Фактический расход воды (Qф) на 14
минуте известен из условия задачи и равен:
Qф14 = Nствqств = 1 * 7 = 7
л/с.(10,4)
Требуемый расход воды на
тушение на 14 минуте определяется по формуле:
Qтр = Sт Iтр.(10,5)
Так как пожар имеет круговую
форму, локализацию осуществляют по периметру пожара, при этом площадь тушения
имеет вид кольца и может быть рассчитана по формуле:
Sт14 = πhт (2Rп - hт) = 3,14*5
(2*7,2 - 5) = 147,5 м2
где hт - глубина
тушения, для ручных стволов принимается равной 5 м;
Rп - радиус
пожара, равный L, м.
Поскольку Qф14 < Qтр14, (7 л/с <
22,1 л/с), можно сделать вывод, что первое подразделение локализовать пожар не
может. Следовательно, после введения первого ствола (τ = 14 мин) пожар будет распространяться во
все стороны. После введения первого ствола при Qф< Qтр линейная
скорость распространения пожара будет составлять 50% от табличного значения
линейной скорости распространения пожара.
3. Определим путь, пройденный
фронтом пожара на 20 минуте.
L20 = 5 Vлин + Vлин τ2 + 0,5 Vлин(τ - τсв.р) = (10,6)
= 5*0,8 + 0,8*4 + 0,5*0,8(20 -
14) = 9,6 м.
Фронт пожара при L, равном 9,6
м, не достигает стенок помещения, следовательно, площадь пожара имеет круговую
форму:
Sп20 = πR2 = 3,14 + 9,62
= 289,4 м2.(10,7)
Определяем возможность
локализация пожара подразделениями на 20-й минуте.
Qф20 = 1*7 + 2*7
= 21 л/с,(10,8)
Sт20 = πhт(2Rп - hт) =
3,14*5(2*9,6 - 5) = 222,9 м2,(10,9)
Qтр20 = Sт20 Iтр = 222,9*0,15
= 33,4 л/с.(10,10)
Так как Qф20 < Qтр20,
подразделения локализовать пожар на 20 минуте не смогут. Следовательно, после
20 минут пожар будет продолжать распространяться и его площадь будет расти.
Рис. 6.1.3 Обстановка пожара
на 20 минуте
4 . Определим путь,
пройденный фронтом пожара на 25 минуте.
L25 = 5Vлин + Vлин τ2 + 0,5 Vлин(τ - τсв.р) =
= 5*0,8 + 0,8*4 + 0,5*0,8(25 -
14) = 11,6 м.
Фронт пожара при L равном 11,6
м, не достигает стенок помещения, следовательно площадь пожара по прежнему
имеет круговую форму:
S = πR2 = 3,14*11,62
= 422,5 м.(10,11)
Определим возможность
локализации пожара подразделениями на 25-й минуте
Рис. 6.1.4 Обстановка пожара
на 25 минуте
Qф25 = 1*7 + 2*7
+ 3*7 + 1*3,5 = 45,5 л/с,
Sт25 = πhт(2Rп - hт)2
= 3,14*5(2*11,6 - 5)2 = 285,7 м2,
Qтр25 = Sт25 Iтр = 285,7*0,15
= 42,8 л/с.
Так как на 25-й минуте Qф > Qтр, пожар будет
локализован, следовательно, линейная скорость распространения пожара будет
равна нулю. Площадь пожара на момент локализации также может быть определена по
известной формуле:
Sп25 = π(5Vлин + Vлин τ2 + 0,5 Vлин(τ - τсв.р))2
=
,14(5*0,8 + 0,8*4 + 0,5*0,8(25
- 14))2 = 422,5 м2.
Для удобства построения совмещенного графика
расчетные данные сведем в таблицу 6.1.1
|
Время, мин
|
Фактический расход воды, л/с
|
Требуемый расход воды, л/с
|
|
14 20 25 30
|
7,0 21,0 45,5 52,5
|
22,1 33,4 42,8 42,8
|
По данным таблицы строим
график изменения требуемого и фактического расходов воды во времени.
Рис. 6.1.5 Изменение требуемого и фактического
расходов воды во времени
.2 Совершенствование безопасности на грузовых и
пассажирских тепловозах
Тепловозы должны соответствовать требованиям,
«Инструкции по обеспечению пожарной безопасности на локомотивах и
мотор-вагонном подвижном составе» № ЦТ-ЦУО/175 от 27.04.93 г., «Общим
требованиям к противопожарной защите тягового подвижного состава» № ЦТ-6 от
29.12.95 г., «Руководства по обеспечению пожарной безопасности эксплуатируемого
тягового подвижного состава», утвержденного ЦТ МПС России 28.12.2000 г.
Тепловозы должны быть укомплектованы
огнетушителями согласно "Нормам оснащения объектов подвижного состава
федерального железнодорожного транспорта первичными средствами
пожаротушения", утвержденным указанием МПС России от 31.03.2000 г 2000 г.
№Г-822у.
Применяемые материалы должны соответствовать
требованиям ГОСТ 12.1.044-89 «Токсичность и биологическая опасность
газообразных веществ, выделяющихся при старении для всех новых материалов»,
«Методических рекомендаций» № 4252-87 и быть сертифицированы.
В конструкции тепловозов должны применяться
негорючие и трудногорючие материалы по ГОСТ 12.1.004 и требованиям СН 4252-87,
ЦТ-ЦУВС-ЦТВР 4806-90. Деревянные детали должны быть обработаны согласно
требованиям ГОСТ 3191.
Пожарная безопасность на тепловозах очень важна в
машинном отделение стоит дизель генераторная установка, внутри высоковольтной
камеры проходят много проводов и много контакторов которые пропускают через
себя большие токи и нагреваются. Так же может произойти коротко замыкание
цепей, как в силовой цепи управления ТЭД так и в низковольтных цепях или в
кабине машиниста от не осторожного обращения с огнём. Так вот я предлагаю в кабине
машиниста установить по два порошковых огнетушителя для ликвидации очага
возгорания в кабине машиниста в начальной стадии его возникновения. А при
возгорании в высоковольтной камере применить ряд огнетушителей, данные по
которым и технические характеристики которых приведены ниже. Но большего
внимания заслуживают самосрабатывающие огнетушители ОСП 1,2 которые мы
разместим по бокам ввк, а над пространством между компрессором установим два
огнетушителя МАГ аэрозольного типа.
Самосрабатывающий огнетушитель ОСП технических
средств охранной и охранно-пожарной сигнализации, рекомендованных для
применения на объектах и подвижном составе железнодорожного транспорта".
Шкафы управления электрохозяйством железнодорожных пассажирских вагонов с 1994
года комплектуются самосрабатывающими порошковыми огнетушителями ОСП-1. В
настоящее время весь парк пассажирских вагонов МПС оснащен ОСП-1, проводится
плановая их замена по истечении срока годности. Самосрабатывающие порошковые
огнетушители ОСП-1 включены в утвержденные указанием МПС России "Нормы
оснащения объектов и подвижного состава федерального железнодорожного
транспорта первичными средствами пожаротушения", разработаны и изданы
"Методические указания по проектированию установок модульного порошкового
пожаротушения для защиты специального подвижного состава",
"Технические требования к противопожарной защите специального подвижного
состава", в которые включены примеры расчета и обоснование выбора
требуемого количества огнетушителей ОСП-1 для защиты специального подвижного
состава. ОСП представляет собой герметичный стеклянный сосуд, который
заполняется огнетушащим порошком и специальным газогенерирующим порошковым
составом.
Он устанавливается над местом возможного
загорания и автоматически срабатывает при повышении температуры в зоне
установки до 100°С (ОСП-1) или 200°С (ОСП-2). Импульсный выброс огнетушащего
порошка в защищаемое пространство обеспечивает высокоэффективное
локально-объемное тушение в пределах 8 м3.
Самосрабатывающие огнетушители ОСП-1(2)
рекомендованы к применению пожарной охраной г.Москвы (информационное письмо №
25/8/617 от 17 февраля 1997 г.).Эффективность работы огнетушителей в реальных
условиях подтверждается многочисленными отзывами, пришедшими от руководителей
различных предприятий. Так например, были успешно ликвидированы пожары в одном
из цехов АО “ГАЗ” в Нижнем Новгороде, на складе ГСМ электровозоремонтного
завода в Ростове-на-Дону, на подвижном составе Московского метро, в контейнерах
мелкооптовой продажи Люберецкого оптового рынка и Тимирязевской ассоциации
предпринимателей в Москве и ряде других объектов.
Назначение
Предназначен для использования в небольших по
размеру помещениях (индивидуальные гаражи стандартных размеров, торговые
павильоны, палатки, торговые точки мелкооптовой и розничной торговли
контейнерного типа, складские, кладовые и подсобные помещения,
электрооборудование, находящееся под напряжением, такое как:
вводные ячейки трансформаторов;
масляные выключатели;
щиты КРУН, КРУ, релейные щиты и т.д.;
камеры трансформаторов, трансформаторные пункты;
кабельные каналы, туннели, короба и т.д.
ОСП также нашли свое применение в качестве
автономного средства защиты от пожаров в мусоросборных камерах жилых домов,
поэтажных межквартирных электрошкафах, помещениях машинных отделений лифтов.
В настоящее время ОСП широко применяются на
различных объектах. Они приняты на снабжение Военно-Морского Флота для защиты
кораблей и береговых объектов, защищают шкафы с высоковольтным оборудованием на
подвижном составе Московского метрополитена и ОАО "Российские Железные
Дороги", ими оборудуются боксы многоярусных гаражей-стоянок, а также
пожароопасные помещения и технологическое оборудование на многих крупных
промышленных предприятиях России и стран СНГ.
Таб. 6.2.1
Характеристика
|
Объем, защищаемый одним огнетушителем
|
5-8 м3
|
|
Масса огнетушителя, не более
|
1,2 кг
|
|
Температура срабатывания
|
100оС (для ОСП-1)
|
|
|
200оС (для ОСП-2)
|
|
Габаритные размеры (без держателя)
|
|
|
длина, не более
|
500 мм
|
|
диаметр, не более
|
54 мм
|
|
Температура эксплуатации
|
от -50оС до +50оС
|
Устройство и принцип работы
ОСП представляет собой герметичный сосуд,
заполненный огнетушащим порошком и газообразователем, устанавливаемый
горизонтально с помощью держателя над местом возможного загорания. При
возникновении очага горения и нагрева газообразователя до 100оС
(ОСП-1) или 200оС он разлагается, давление в сосуде возрастает, что
приводит к разрушению сосуда и импульсному выбросу огнетушащего порошка. При
ручном использовании разбить колбу с одного из торцов и засыпать горящий
участок порошком.
Меры безопасности
запрещается эксплуатировать ОСП с трещинами в
корпусе;
запрещается устанавливать и хранить ОСП вблизи
источников тепла с температурой выше +50оС;
не допускать длительного воздействия солнечных
лучей на ОСП при хранении и эксплуатации;
тушение пожара в зоне размещения ОСП другими
средствами производить с расстояния не менее 4-х метров от него;
при ликвидации пожара до срабатывания ОСП, работы
с ним производить после снижения температуры до нормальной, но не ранее, чем
через 2 часа.
Подготовка модуля к работе и размещению на
объектах
Возможные схемы установки ОСП на защищаемых
объектах представлены на рисунках. Перед установкой ОСП необходимо визуальным
осмотром убедиться в отсутствии трещин в корпусе огнетушителя. При
необходимости, для повышения удобства работы с огнетушителями в процессе
монтажа, колба с огнетушащим порошком может быть вынута из держателя и, после
закрепления держателя на объекте, установлена обратно.
При освобождении ОСП от держателя и установке в
держатель беречь носик колбы. ОСП крепится горизонтально в верхней части
защищаемого объема над местом наиболее вероятного возникновения очага пожара.
Высота установки ОСП 0,1 - 2,0 м над местом возможного загорания, в зависимости
от конструктивных особенностей объекта защиты. Близость размещения ОСП к очагу
возгорания определяет эффективность и быстроту его срабатывания. Количество ОСП
и места их установки определяются по нормативным документам для конкретных
помещений.
Техническое обслуживание
Ежеквартально осматривать ОСП и проверять на
герметичность. Для проверки на герметичность необходимо погрузить огнетушитель
(колбу огнетушителя) в сосуд с холодной водой. Отсутствие пузырьков говорит о
герметичности огнетушителя.
Гарантийные обязательства
Гарантийный срок эксплуатации ОСП - 5 лет со дня
выпуска, при условии соблюдения правил эксплуатации.
Свидетельство о приемке
ОСП полностью соответствует ТУ
4854-002-08578309-93
Рис 6.2.1
Рис. 6.2.2 Самосрабатывающий огнетушитель ОСП.
Рис.6.2.3 Самосрабатывающий огнетушитель Буран
2,5
Наибольшим спросом пользуются огнетушители
"Буран-2,5".
Благодаря их оригинальной форме, напоминающей
"летающую тарелку", эстетично вписывается в любой интерьер помещения.
Самосрабатывающие огнетушители
"Буран-2,5" могут запускаться как в режиме принудительного
электрического пуска в составе систем автоматического пожаротушения или от
кнопки ручного пуска, так и в режиме самосрабатывания при достижении температуры
в зоне его установки + 85°С.
Огнетушители "Буран-2,5" благодаря их
оригинальной форме, используют для защиты торговых предприятий, офисных и жилых
помещений, гаражных боксов, а также объектов культурного и общественного
назначения. Они органично вписываются в подвесные потолки помещений, в
интерьеры жилых помещений индивидуальных загородных домов и коттеджей.
Самосрабатывающий огнетушитель порошковый
"Буран-2_5" (модуль порошкового пожаротушения МПП) предназначен для
тушения и локализации пожаров твердых горючих материалов, горючих жидкостей и
электрооборудования до 5000 В в производственных, складских, бытовых
помещениях, торговых павильонах, гаражах, дачах, квартирах. МПП является
основным элементом для построения модульных автоматических установок порошкового
пожаротушения.
МПП не тушит пожары щелочных и щелочно-земельных
металлов и веществ, горящих без доступа воздуха.
Табл. 6.2.2
Технические характеристики
|
- количество огнетушащего порошка:
|
.
|
|
Пирант-А, кг, не более
|
1,95-0,05
|
|
П-2АПМ, кг, не более
|
1,75-0,05
|
|
- полная масса заряженного модуля,
кг, не более
|
2,9+0,1
|
|
- габаритные размеры с установочным
кронштейном, мм, не более
|
.
|
|
диаметр
|
250
|
|
высота
|
170
|
|
- огнетушащая способность модуля:
|
.
|
|
защищаемая площадь по очагам класса
А и В (Пирант-А, П-2АПМ) кв.м
|
до 7,0
|
|
защищаемый объем по очагам класса А
(Пирант-А, П-2АПМ) куб.м
|
до 18,0
|
|
защищаемый объем по очагам класса В
(Пирант-А, П-2АПМ) куб.м
|
до 16,0
|
|
максимальный ранг очага класса В
(Пирант-А, П-2АПМ)
|
34В
|
|
- пороговое значение температуры в
режиме самозапуска, ос
|
85+5
|
|
- пусковой ток, мА, не менее
|
100
|
|
- время быстродействия (в режиме
электропуска), с, не более
|
2,0
|
|
- время действия, с, не более
|
0,5
|
|
- температурный диапазон
эксплуатации
|
от -50оС до +50оС
|
|
- коэффициент, характеризующий
особенности распыления порошка К5, (НПБ 56 - 96)
|
1,5
|
Устройство и принцип работы
Модуль порошкового пожаротушения состоит из
корпуса, выполненного из двух сферообразных металлических частей, плотно
соединенных между собой, и предназначенных для хранения огнетушащего порошка,
газообразователя и электрического активатора. При возникновении очага горения и
достижения газообразующей смесью температуры самосрабатывания, внутри корпуса
происходит интенсивное газовыделение, что приводит к нарастанию давления,
разрушению нижней части корпуса без образования осколков и выбросу огнетушащего
порошка в зону горения.
Электрозапуск модуля осуществляется импульсом
тока не менее 100 мА, длительностью не менее 0,1с. Напряжение на контактах
модуля должно быть не менее 6 В.
Меры безопасности
при транспортировке, хранении, монтаже и
эксплуатации модуля не допускаются удары по корпусу, приводящие к деформации
корпуса или его разгерметизации
не разрешается хранение и размещение модулей
вблизи нагревательных и отопительных приборов, где температура может превышать
+50оС
запрещается выполнять любые работы при
подключенном модуле к электрической цепи
лица, работающие с модулями, должны соблюдать
требования безопасности, изложенные в нормативно-технической документации на
огнетушащий порошок
утилизация отходов огнетушащих порошков
осуществляется согласно инструкции “Утилизация и генерация огнетушащих
порошков” М; ВНИИПО, 1988, 25 стр.
запрещается эксплуатация модуля при повреждениях
корпуса (трещины, сквозные отверстия, вмятины на нижней части диаметром более
15 мм)
Вынуть модуль из упаковки и произвести визуальный
осмотр в соответствии с п. 5.3. С помощью крепежного кронштейна установить
модуль в верхней части защищаемого объекта* над местом возможного загорания. Не
рекомендуется располагать между корпусом модуля и защищаемой поверхностью,
экранирующие поверхности. При установке модуля повращать модуль 2-4 оборота
вокруг оси крепежного штифта с тем, чтобы уровень порошка занял горизонтальное
положение.
Высота установки модуля над вероятным очагом
загорания может измениться в зависимости от конструктивных особенностей
защищаемого объекта. Для защиты помещений больших объемов и площадей, модули
размещаются равномерно по площади.
Защищаемая площадь одним модулем представляет
квадрат со стороной 2,64 м(~7,0м2) при высоте расположения модуля
(3,0+0,5)м. Шаг между модулями 2,64 м. Расстояние от стены - 1,32 м.
ВНИМАНИЕ: 1. Во избежание повреждения
категорически запрещено класть модуль на опорную поверхность насечками вниз.2.
Запрещается проведение любых испытаний без согласования методики с предприятием
изготовителем.
Техническое обслуживание
специального технического обслуживания не требует
один раз в три месяца внешним осмотром
проверяется отсутствие на нижней части корпуса трещин, сквозных отверстий,
вмятин диаметром более 15 мм. При их обнаружении модуль необходимо заменить.
Корпус модуля необходимо очищать от пыли и грязи, протирая ее слегка влажной
тряпкой
модуль в течение всего срока службы не требует проверки
качества порошка
Гарантийные обязательства
Предприятие-изготовитель гарантирует соответствие
модуля требованиям технических условий при соблюдении потребителем условий
эксплуатации, транспортировки и хранения.
Гарантийный срок эксплуатации модуля при условии
соблюдения правил эксплуатации - 5 лет со дня выпуска.
Техническое обслуживание
специального технического обслуживания не требует
один раз в три месяца внешним осмотром
проверяется отсутствие на нижней части корпуса трещин, сквозных отверстий, вмятин
диаметром более 15 мм. При их обнаружении модуль необходимо заменить. Корпус
модуля необходимо очищать от пыли и грязи, протирая ее слегка влажной тряпкой
модуль в течение всего срока службы не требует
проверки качества порошка
Гарантийные обязательства
Предприятие-изготовитель гарантирует соответствие
модуля требованиям технических условий при соблюдении потребителем условий
эксплуатации, транспортировки и хранения.
Гарантийный срок эксплуатации модуля при условии
соблюдения правил эксплуатации - 5 лет со дня выпуска.
Свидетельство о приемке
Модуль порошкового пожаротушения полностью
соответствует ТУ 4854-004-40302231-97.
Аэрозольные огнетушители МАГ
Генератор малогабаритный аэрозольный МАГ
(ТУ84-7509009.70-93) предназначен для объемного тушения пожаров классов А2, В,
С, Е (горение
твердых веществ, не сопровождающееся тлением,
горючих жидкостей и плавящихся при нагревании материалов, горючих газов,
электрооборудования под напряжением 1000 В.) Не предназначен для тушения
горящих металлов и веществ, горящих без доступа воздуха.
Принцип действия огнетушителя основан на сгорании
специального состава с выделением высокодисперсного аэрозоля, обладающего
ингибирующими и огнетушащими свойствами. При работе огнетушителя исключен
прорыв пламени из внутреннего объема в защищаемое от пожара пространство и
обеспечено существенное снижение температуры истекающего аэрозоля.
Преимущественные объекты применения: двигательные отсеки транспортных средств,
склады ЛВЖ и ГСМ, гаражи, хранилище материальных ценностей, шкафы электрооборудования,
электронная аппаратура и другие.
Рис 6.2.4 Модуль порошкового пожаротушения
«Буран»
Модуль порошкового пожаротушения предназначен для
тушения и локализации пожаров твердых горючих материалов, горючих жидкостей
электрооборудования под напряжением до 5000 В в производственных, складских,
бытовых и других помещениях. МПП является основным элементом для построения
модульных автоматических установок порошкового пожаротушения. МПП обладает
функцией самосрабатывающего порошкового огнетушителя (ОСП-1, 2). МПП не тушит
пожары щелочных и щелочно-земельных металлов и веществ, горящих без доступа
воздуха.
Модуль порошкового пожаротушения BEEP-1
Модуль порошкового пожаротушения “Веер-1”
предназначен для тушения пожаров классов А,В,С И электрооборудования под
напряжением до 1000 В в промышленных и складских, жилых, торговых,
административных помещениях и гаражах. Модуль является исполнительным элементом
в автоматических и автономных установках порошкового пожаротушения.
Выбрасываемый при срабатывании модуля порошок не оказывает вредного воздействия
на одежду и тело человека, не вызывает порчу имущества и легко удаляется
протиркой пылесосом или смывается водой.
Рис 6.2.5
Назначение: Генераторы огнетушащего аэрозоля МАГ
и ПУРГА предназначены для оперативного подавления пожаров и предотвращения
взрывов в герметичных и частично открытых объектах. Области применения:
Производственные, складские и гаражные помещения. Двигательные, приборные и
багажные отсеки всех видов транспорта (автомобильного, железнодорожного,
морского и речного). Радио- и телеаппаратура, электрическое оборудование,
кабельные шахты, электрические станции. Объекты нефтяной и газовой
промышленности. Контрольно-диспетчерские пункты, склады боеприпасов,
авиационная и бронетанковая техника, тяжелый автомобильный транспорт.
Рис. 6.2.6
Рисунок 6.2 7
ЗАКЛЮЧЕНИЕ
В дипломном проекте произведен анализ
технического состояния и перспектив развития железнодорожного тягового
подвижного состава. Рассмотрены применяемые виды топлив в локомотивных
энергетических установках, с описанием положительных и отрицательных сторон их
применения, отражены проблемы использования водотопливной эмульсии при
применении тяжелого и дизельного топлива.
Рассмотрены и проанализированы различные способы
подачи воды в цилиндр дизеля. В результате, был выбран оптимальный способ
подачи, которым является водотопливная эмульсия. Также были рассмотрены
различные способы приготовления ВДЭ и выбрана система непосредственного
создания водотопливной эмульсии перед впрыском.
В дипломном проекте были разработаны различные
способы размещения в кузове тепловоза системы приготовления и подачи
водотопливной эмульсии в цилиндр дизельного двигателя. Представлены способы
размещения на магистральных тепловозах 2ТЭ116, ТЭП70 и маневровом тепловозе ЧМЗ3.
В экономическом разделе:
разработана методика оценки
технико-экономической эффективности применения водотопливной эмульсии в дизелях
магистральных тепловозов;
годовой экономический эффект
от применения водотопливной эмульсии для 100 тепловозов составляет - 629698000
руб. (экономия топлива-19%).
В разделе безопасность
жизнедеятельности проведен расчет определения момента локализации пожара и
площади его распространения.
Выше перечисленное, доказывает
необходимость применения водотопливной эмульсии в существующих дизелях типа
Д49, а также в перспективных двигателях внутреннего сгорания.
СПИСОК ИСПОЛЬЗУЕМЫХ ИСТОЧНИКОВ
1. Промтов М.А. Пульсационные аппараты роторного типа:
теория и практика. Монография. - М.: Машиностроение -1, 2001. - 260 с.
2.
<http://www.is.svitonline.com>
3. Кормилицын В.И., Лысков М.Г., Ромакин С.С., Рудаков В.П.,
Шмырков О.В. Повышение экономичности сжигания топлива в паровых котлах
изменением характеристик топливного факела в топке. / Энергосбережение и
водоподготовка, 1997. №1. - с. 46-52.
4.
<http://www.samara.sibintek.ru>
.
<http://www.nwmtc.ac.ru>.
.
<http://www.energy-saving-technology.com/page-ru>
7. А.С. 1456206 СССР, МКИ В 01 F 5/04.
Гидродинамический кавитационный смеситель. / В.П.Родионов, З.М. Манашеров
(СССР) №4044234. Заявлено 28.03.86.
. Кирсанов К.А., Родионов В.П. Охрана окружающей среды за
счет использования нового способа приготовления водотопливных эмульсий / Труды
Седьмого Международного научного симпозиума студентов, аспирантов и молодых
ученых «Проблемы геологии и освоения недр». - Томск, 2003, с. 735 - 736
. Кирсанов К.А., Родионов В.П. Использование струйной
кавитации для приготовления водотопливных эмульсий при утилизации отработанных
масел / Материалы международной научно-практической конференции и выставки «Новые
технологии в переработке и утилизации отработанных масел и смазочных
материалов». - Москва, 2003, с.123 - 126
. Новиков Б.А., Пименов Ю.А., Черников В.В.
Виброкавитационные технологии приготовления высокостабильных топливных
композиций. / Инновации № 1 1997, с.34-36
11.
Экспериментальные исследования эффективности использования ВТЭ в качестве
топлива для дизеля - статья с научно-информационного сайта Санкт-Петербургского
государственного технологического института:
<http://savonin.chat.ru/disper/FTI.htm>
.
Журнал локомотив 03.2007г. статья В.А. Рыжов «Водотопливная эмульсия как
средство улучшения работы дизелей»
.
Труд Погребинского М.И. на тему «Водотопливные эмульсии»
ПЕРЕЧЕНЬ ГРАФИЧЕСКОГО МАТЕРИАЛА
Лист 1 - Схема системы для приготовления и подачи
водотопливной эмульсии в дизельный двигатель тепловоза с наддувочным воздухом
Лист 2 - Регулирующий мембранный клапан
Лист 3- Система подготовки и подачи ВТЭ при
использовании в качестве управляемых элементов отключения подачи элементов
переключения потока
Лист 4- Система подготовки и подачи водотопливной
эмульсии при использовании в качестве управляемых элементов отключения подачи
механизмов отключения приводов насосов дозатора
Лист 5 - Принципиальная схема установки для
приготовления водотопливной эмульсии для тепловозных ДВС
Лист 6 - Гидродинамический кавитационный
диспергатор
Лист 7 - Изменение эксплуатационных и
экологических показателей дизельного двигатель в зависимости от содержания воды
в эмульгированной топливной смеси
Лист 8 -Технико-экономическая эффективность
применения водотопливных эмульсий тепловозных дизелей
Лист 9 - Определение момента локализации пожара и
площадь его распространения