|
Наименование
|
Цех №1 / быт.
|
Цех №2 / быт.
|
Цех №3 / быт.
|
Цех №4 / быт.
|
Лит. цех / быт.
|
РИЦ / быт.
|
|
Объём, V∙103
м3
|
30,0/3,9
|
94/17
|
45/2,9
|
34,2/4,4
|
5,4/1,13
|
14,6/2,2
|
Планировочные размеры объектов
завода (длина Ч ширина), объём:
Механический цех №1 - F = 80 Ч 49, м2.
Сборочный цех №2 - F = 120 Ч 71, м2.
Сборочный цех №3 - F = 94 Ч 55, м2.
Механический цех №4 - F = 94 Ч 30, м2.
Центральное конструкторское бюро
(ЦКБ) - F = 63 Ч 14, м2; V = 31,1, м3.
Административный корпус - F = 53 Ч 16 + 26 Ч 18, м2;
V =
2,93, м3.
Ремонтно-инструментальный цех (РИЦ)
- F =
30Ч10, м2.
Центральная заводская лаборатория
(ЦЗЛ) - F = 40Ч17, м2; V = 4,21, м3.
Литейный цех - F = 33Ч10, м2.
Компрессорная - F = 16,5Ч12,5, м2; V = 2,11, м3.
Два склада - F = 32Ч17, м2; V = 4, м3.
Гараж - F = 17Ч10, м2; V = 0,65, м3.
Диспетчерская - F = 8Ч5, м2; V = 0,16, м3.
Внутризаводской транспорт (ВЗТ) - F = 28Ч10, м2; V = 1,0, м3.
ВОХР - F = 10Ч5, м2; V = 0,115, м3.
Введение
Тепловое потребление - одна из
основных статей топливно-энергетического баланса нашей страны. На
удовлетворение тепловой нагрузки нашей страны ежедневно расходуется около 30%
всех используемых первичных топливно-энергетических ресурсов.
Тепловое хозяйство России в течение
долгого времени развивалось по пути концентрации тепловых нагрузок,
централизации теплоснабжения и комбинированной выработки тепловой и
электрической энергии. Широкое распространение получила теплофикация,
являющаяся наиболее рациональным методом использования топливных ресурсов для
тепло- и электроснабжения.
Развитие теплофикации способствует
решению многих проблем, таких, как повышение тепловой и общей экономичности
электроэнергетического производства, обеспечение экономического и качественного
теплоснабжения жилищно-коммунальных и промышленных комплексов, снижение
трудозатрат в тепловом хозяйстве.
Развитие теплофикации и
централизованного теплоснабжения выдвигает сложные научные и инженерные задачи,
решение которых в значительной мере зависит от подготовки квалифицированных
инженерно-технических и научных кадров.
1. Расчёт тепловых
нагрузок производственных и служебных зданий предприятия по укрупнённым
характеристикам
). Тепловые нагрузки на отопление
рассчитываются по формулам:
для служебных зданий:
Qо = qоV(tв - tно)
для производственных зданий:
Qо = qоV(tв - tно) (1 + μ)
где
· Qо - тепловая нагрузка на отопление, Вт;
· qо - удельные теплопотери, Дж/с∙м3∙К;
· V - объём помещения, м3;
· tв - температура внутри помещения, оС (К);
· tно - температура наружного воздуха (для расчёта потерь на
отопление), оС (К);
· μ - теплопотери на инфильтрацию (для промышленных зданий - 25 ч 30%).
Произведём расчёт для механического
цеха №1:
Производственная площадь:
V = 30Ч103 м3; qо = 0,5 для данного объёма; tв = 15 оС; tно = -34оС.
Бытовка:
V = 3,9Ч103 м3; qо = 0,43 для данного объёма; tв = 15 оС; tно = - 34 оС
Qо = 0,5*30*103(15
+ 34) (1 + 0,25) + 0,43*3,9*103(15 + 34) =1005954 = 1005,954 кВт
Результаты расчётов тепловых
нагрузок на отопление по всем помещениям предприятия приведены в таблице 1.1.
). Тепловые нагрузки на вентиляцию
рассчитываются по формуле:
Qв = qвV(tв - tнв)
где
· Qв - тепловая нагрузка на вентиляцию, Вт;
· qв - удельные теплопотери, Дж/с∙м3∙К;
· V - объём помещения, м3;
· tв - температура внутри помещения (табл. 1.1), оС (К);
· tнв - температура наружного воздуха (для расчёта потерь на
вентиляцию), оС (К).
Таблица 1.1
|
№
|
Назначение
|
Температура внутри помещения, оС
|
|
1
|
Механический цех №1
|
15
|
|
2
|
Сборочный цех №2
|
15
|
|
3
|
Сборочный цех №3
|
15
|
|
4
|
Механический цех №4
|
15
|
|
5
|
ЦКБ
|
18
|
|
6
|
Административный корпус
|
18
|
|
7
|
РИЦ
|
15
|
|
8
|
ЦЗЛ
|
16
|
|
9
|
Литейный цех
|
15
|
|
10
|
Компрессорная
|
15
|
|
11
|
Склады №1 и №2
|
15
|
|
12
|
Гараж
|
10
|
|
13
|
Диспетчерская
|
18
|
|
14
|
ВЗТ
|
10
|
|
15
|
ВОХР
|
18
|
Произведём расчёт для механического
цеха №1:
V = 30Ч103 м3; qв = 0,23 для данного объёма; tв = 15 оС; tнв = - 18 оС.
Qв = 0,23*30*103(15
+ 18) = 227700 = 227,7 кВт
Результаты расчётов тепловых
нагрузок на вентиляцию по всем помещениям предприятия приведены в таблице 1.2.
Таблица 1.2
|
назначение
|
площадь, м2
|
объём, тыс. м3
|
уд. тепл. хар-ки, Дж/(с*м3*оС)
|
Расход тепла, кВт
|
|
|
|
|
отопление
|
Венти-ляция
|
Отопле-ние
|
Вентиля-ция
|
|
произв.
|
произв
|
быт
|
произв
|
быт
|
произв.
|
|
|
|
Механический цех №1
|
3920
|
30
|
3,9
|
0,5
|
0,43
|
0,23
|
1005,954
|
227,7
|
|
Сборочный цех №2
|
8520
|
94
|
17
|
0,45
|
0,32
|
0,15
|
2873,755
|
465,3
|
|
Сборочный цех №3
|
5170
|
45
|
2,9
|
0,48
|
0,44
|
0,19
|
1389,352
|
282,15
|
|
Механический цех №4
|
2820
|
34,2
|
4,4
|
0,5
|
0,42
|
0,23
|
1143,471
|
259,578
|
|
ЦКБ
|
882
|
31,1
|
-
|
0,23
|
-
|
0,1
|
371,956
|
111,96
|
|
Административный корпус
|
848+468
|
2,93
|
-
|
0,44
|
-
|
0,16
|
67,0384
|
16,8768
|
|
РИЦ
|
300
|
14,6
|
2,2
|
0,56
|
0,47
|
0,16
|
554,548
|
77,088
|
|
ЦЗЛ
|
680
|
4,21
|
-
|
0,42
|
-
|
0,15
|
88,41
|
21,471
|
|
Литейный цех
|
990
|
5,2
|
1,13
|
0,3
|
0,52
|
1,3
|
126,1052
|
223,08
|
|
Компрессорная
|
206,25
|
2,11
|
-
|
0,47
|
-
|
-
|
48,5933
|
-
|
|
Склады №1 и №2
|
544
|
4
|
-
|
0,73
|
-
|
-
|
143,08
|
-
|
|
Гараж
|
170
|
0,65
|
-
|
0,81
|
-
|
0,47
|
23,166
|
8,554
|
|
Диспетчерская
|
40
|
-
|
0,16
|
-
|
0,82
|
-
|
6,8224
|
-
|
|
ВЗТ
|
280
|
1
|
-
|
0,81
|
-
|
0,47
|
35,64
|
13,16
|
|
ВОХР
|
50
|
0,115
|
-
|
0,5
|
-
|
-
|
2,99
|
-
|
3). Тепловые нагрузки на горячее
водоснабжение рассчитываются по формулам:
Vак = (G1n1 + G2n2 + G3n3) k1
Qгвс = (Q1n1 + Q2n2 + Q3n3) k2
где
· n1, n2, n3 - количество душевых, полудушевых кабин и умывальников, шт.;
· G1, G2, G3 - расходы воды на душевые, полудушевые кабины и умывальники, л;
· Q1, Q2, Q3 - расходы тепла на душевые, полудушевые кабины и умывальники,
кВт;
· k - поправочный коэффициент на
ёмкость и производительность генератора.
Т.к. полудушевые кабины у нас
отсутствуют, то формулы принимают вид:
Vак = (G1n1 + G3n3) k1
Qгвс = (Q1n1 + Q3n3) k2
Принимаем:
G1 = 550, л; G3 = 100, л; Q1 = 14,9Ч103,
Вт; Q3 = 1,8Ч103,
Вт; k1 = 1,1, k2 = 0,55 - как при подготовке воды в скоростных нагревателях с
аккумулятором.
Произведём расчёт для механического
цеха №1:
n - приведены в таблице 1.2.
Vак = (550*6 + 100*6)*1,1 =
4290, л
Qгвс = (14,9*103*6
+ 1,8*103*6)*0,55 = 55110 = 55,11, кВт
Результаты расчётов тепловых
нагрузок на ГВС по всем помещениям предприятия приведены в таблице 1.3.
Таблица 1.3
|
назначение
|
объём, тыс. м3
|
кол-во, шт.
|
Vак., л
|
Q, кВт
|
|
быт.
|
душ.
|
умыв.
|
душ.
|
умыв.
|
|
|
|
Механический цех №1
|
3,9
|
+
|
+
|
6
|
6
|
4290
|
55,11
|
|
Сборочный цех №2
|
17
|
+
|
+
|
10
|
10
|
7150
|
91,85
|
|
Сборочный цех №3
|
2,9
|
+
|
+
|
4
|
4
|
2860
|
36,74
|
|
Механический цех №4
|
4,4
|
+
|
+
|
6
|
6
|
4290
|
55,11
|
|
ЦКБ
|
-
|
-
|
+
|
-
|
6
|
660
|
5,94
|
|
Административный корпус
|
-
|
-
|
+
|
-
|
10
|
1100
|
9,9
|
|
РИЦ
|
+
|
+
|
2
|
2
|
1430
|
18,37
|
|
ЦЗЛ
|
-
|
-
|
+
|
-
|
10
|
1100
|
9,9
|
|
Литейный цех
|
1,13
|
+
|
+
|
4
|
4
|
2860
|
36,74
|
|
Компрессорная
|
-
|
+
|
+
|
1
|
1
|
715
|
9,185
|
|
Склады №1 и №2
|
-
|
-
|
-
|
-
|
-
|
-
|
-
|
|
Гараж
|
-
|
-
|
+
|
-
|
2
|
220
|
1,98
|
|
Диспетчерская
|
0,16
|
-
|
+
|
-
|
1
|
110
|
0,99
|
|
ВЗТ
|
-
|
-
|
+
|
-
|
2
|
220
|
1,98
|
|
ВОХР
|
-
|
-
|
+
|
-
|
1
|
110
|
0,99
|
2. Расчёт необходимых
расходов воды для теплоснабжения и горячего водоснабжения
Расходы воды определяем по тепловым
нагрузкам потребителей:
). На отопление:
где Go - расход воды на отопление, т/ч;
Qo
- тепловая нагрузка на отопление, кВт;
c
- теплоёмкость воды, кДж/кг∙К;
τ1,
τ2 - температуры в подающем и обратном трубопроводах, оС
(К).
). На вентиляцию:
где Gв - расход воды на вентиляцию, т/ч;
Qв
- тепловая нагрузка на вентиляцию, кВт;
c
- теплоёмкость воды, кДж/кг∙К;
τ1,
τ2 - температуры в подающем и обратном трубопроводах, оС
(К).
). На ГВС:
где Gгвс - расход воды на ГВС, т/ч;
Qгвс
- тепловая нагрузка на ГВС, кВт;
c
- теплоёмкость воды, кДж/кг∙К;
tг,
tх - температуры в подающем и обратном трубопроводах системы ГВС, оС
(К).
). Суммарный:
G∑
= Gо + Gв
+ k3Gгвс
где k3 - коэффициент учитывающий долю среднего расхода воды на ГВС. В
соответствии со СНиП 2.04.07-86, принимаем k3
= 1.
Произведём расчёт для
механического цеха №1:
). На отопление:
Qo
= 1005,954, кВт; c = 4,19, кДж/кг∙К;
τ1 = 95 оС, τ2
= 70 оС.
, т/ч
). На вентиляцию:
Qв
= 197,064, кВт.
, т/ч
). На ГВС:
Qгвс
= 55,11, кВт; tг = 65 оС, tх
= 45 оС.
, т/ч
). Суммарный:
G∑
= 34,57 + 7,8 + 2,37 = 44,74, т/ч
Результаты расчётов
необходимых расходов воды по всем помещениям предприятия приведены в таблице
2.1.
Таблица 2.1
|
№
|
назначение
|
GО, т/ч
|
GВ, т/ч
|
GГВС, т/ч
|
G∑, т/ч
|
|
1
|
Механический цех №1
|
10,70
|
7,83
|
2,37
|
20,9
|
|
2
|
Сборочный цех №2
|
30,62
|
15,99
|
3,95
|
50,56
|
|
3
|
Сборочный цех №3
|
14,71
|
9,70
|
1,58
|
25,99
|
|
4
|
Механический цех №4
|
12,16
|
8,92
|
2,37
|
23,45
|
|
5
|
ЦКБ
|
4,42
|
3,85
|
0,26
|
8,53
|
|
6
|
Административный корпус
|
0,80
|
0,58
|
0,43
|
1,81
|
|
7
|
РИЦ
|
5,91
|
2,65
|
0,79
|
9,35
|
|
8
|
ЦЗЛ
|
0,97
|
0,74
|
0,43
|
2,14
|
|
9
|
Литейный цех
|
1,37
|
7,67
|
1,58
|
10,62
|
|
10
|
Компрессорная
|
0,51
|
-
|
0,39
|
0,9
|
|
11
|
Склады №1 и №2
|
1,51
|
-
|
-
|
1,51
|
|
12
|
Гараж
|
0,18
|
0,29
|
0,09
|
0,56
|
|
13
|
Диспетчерская
|
0,08
|
-
|
0,04
|
0,12
|
|
14
|
ВЗТ
|
0,28
|
0,45
|
0,09
|
0,82
|
|
15
|
ВОХР
|
0,04
|
-
|
0,04
|
0,08
|
3. Гидравлический расчёт
тепловых сетей
). Определение расходов по участкам.
Расчёт главной магистрали:
Наиболее протяжённым является
участок 0-11 (l = 424 м). Это и есть главная магистраль.
уч. 11-12:
G11-12 = Gадм.корп. = 1,15, т/ч
уч. 10-11:
G10-11 = G11-12 + G11-11/1 = 1,15 + 0,66 =
1,81, т/ч
уч. 9-10:
G9-10 = G10-11 + G10-10/1 = 1,81 + 2,14 =
3,95, т/ч
уч. 8-9:
G8-9 = G9-10 + G9-9/1 = 3,95 + 20,9 = 24,85,
т/ч
уч. 7-8:
G7-8 = G8-9 + G8-8/1 = 24,85 + 25,99 =
50,84, т/ч
уч. 6-7:
G6-7 = G7-8 + G7-7/1 = 50,84 + 0,12 = 50,96,
т/ч
уч. 5-6:
G5-6 = G6-7 + G6-6/1 + G6-6/2 = 50,96 + 50,56+10,62 = 112,14, т/ч
уч. 4-5:
G4-5 = G5-6 + G5-5/1 = 112,14 + 23,45 =
135,59, т/ч
уч. 1-4:
G1-4 = G4-5 + (Gвохр + GЦКБ + GВЗТ + Gсклад + Gгараж) = 135,59 + (0,08 +
+ 8,53 + 0,82 + 21,66 + 1,51 + 0,56)
= 168,75, т/ч
уч. 0-1:
G0-1 = G1-4 + GРИЦ+ GКомпрессор = 168,75 + 9,35+0,9= 179, т/ч
Расчёт оставшихся участков:
уч. 14-15:
G14-15 = Gвохр = 0,08, т/ч
уч. 13-14:
G13-14 = G14-15 + G14-14/1 = 0,08 + 8,53 =
8,61, т/ч
уч. 4-13:
G4-13 = G13-14 + G13-13/1 = 8,61 + 0,82 =
9,43, т/ч
уч. 2-3:
G2-3 = Gкомпр.= 0,9, т/ч
уч. 1-2:
G1-2 = G2-3 + G2-2/1 = 0,9 + 5,91 = 6,81,
т/ч
). Вычисляем долю потерь на местные
сопротивления по формуле:
где α
- доля потерь на местные сопротивления;
z
- абсолютная эквивалентная шероховатость, м. Для водяных систем z = 0,001 м;
G
- расход теплоносителя, т/ч.
). Определяем потери
давления по длине трубопровода.
Задаёмся располагаемым
перепадом у дальнего абонента:
ΔН
= 15, м - для работы элеватора
Рассчитываем
располагаемый перепад давления у дальнего абонента:
ΔР
= ΔНρg
где ρ
- плотность воды, кг/м3;
g
- ускорение свободного падения, м/с2.
ΔР
= 15*9,8*971,8 = 142854, Па
Определяем средние
потери давления по длине трубопровода по формуле:
где ΔР
- располагаемый перепад давления, Па;
α -
доля потерь на местные сопротивления;
l
- длина участка трубопровода.
Определяем средние
потери давления на наиболее протяжённой ветке трубопровода:
, Па/м
Определяем средние
потери давления на оставшихся участках трубопровода:
, Па/м
, Па/м
). В соответствии с
полученными данными (Rср
и Gi), определяем диаметр и толщину
стенки (dЧδ), скорость теплоносителя (Wi)
и уточняем потери давления по длине (Ri)
для каждого участка трубопровода по номограмме (Соколов Е.Я. «Теплофикация и
тепловые сети», - стр. 192: «Номограмма для гидравлического расчёта
трубопроводов», и Козин В.Е. «Теплоснабжение», - стр. 163: «Номограмма для
расчёта трубопроводов водяных тепловых сетей»). Результаты приведены в таблице
3.2.
). Рассчитываем
эквивалентные длины участков трубопровода с учётом сопротивлений на
компенсаторы, повороты и тройники.
Устанавливаем
компенсаторы из условия:
n
= l/100
где n - количество компенсаторов на данном участке, шт.;
l
- длина прямолинейного участка, м.
Количество компенсаторов
и их тип, отводов и тройников на каждом участке трубопровода указано в таблице
3.1.
Эквивалентные длины
участков трубопровода определяем по формуле:
lэi = lэкnк + lэкс1nкс1 + lэкс2nкс2 + lэоnо + lэтпnтп + lэтоnто
где nк - количество П-образных компенсаторов на участке, шт.;
nкс1
- количество сальниковых односторонних компенсаторов на участке, шт.;
nкс2
- количество сальниковых двусторонних компенсаторов на участке, шт.;
nо
- количество отводов на участке, шт.;
nтп
- количество проходов тройников на участке, шт.;
nто
- количество ответвлений тройников на участке, шт.;
lэк,
lэкс1, lэкс2,
lэо, lэтп,
lэто - эквивалентные длины местных сопротивлений П-образных,
сальниковых односторонних, сальниковых двусторонних компенсаторов, отводов,
проходов и ответвлений тройников соответственно (приведены в Козин В.Е.
«Теплоснабжение», - Приложение 17: «Эквивалентные длины местных сопротивлений» c. 404).
Проведём расчёт для
участка 2:
Для трубы 82Ч4 мм:
lэк
= 7,9 м, nк = 1 шт., lэкс1
= 0,5 м, nкс1 = 0 шт., lэкс2
= 1 м, nкс2= 0 шт., lэо
= 1,28 м, nо = 0 шт., lэтп
= 2,55 м, nтп = 1 шт., lэто
= 3,82 м, nто = 1 шт.
lэ1/1
= lэкnк
+ lэкс1nкс1
+ lэкс2nкс2
+ lэоnо
+ lэтпnтп
+ lэтоnто
= 7,9*1 + 0,5*0 + 1*0 + 1,28*0 + 2,55*1 + 3,82*1 = 14,27, м.
Количество компенсаторов
и их тип, отводов и тройников на каждом участке трубопровода, а также диаметры
участков трубопровода и эквивалентные длины с учётом местных сопротивлений
приведены в таблице 3.1.
Таблица 3.1
|
№ аб
|
кол-во компенс.
|
кол-во поворотов
|
кол-во тройников при делен. Потока
|
|
|
|
П-обр.
|
сальн. 1-ст.
|
сальн. 2-х-ст.
|
|
проход
|
ответвл.
|
dЧδ, мм
|
lэ, м
|
|
1
|
0
|
0
|
0
|
0
|
1
|
0
|
207Ч6
|
10,5
|
|
2
|
1
|
0
|
0
|
0
|
1
|
1
|
82Ч4
|
14,27
|
|
2|1
|
0
|
0
|
0
|
0
|
0
|
1
|
82Ч4
|
3,82
|
|
3
|
0
|
0
|
0
|
1
|
1
|
0
|
82Ч4
|
2,55
|
|
4
|
0
|
0
|
0
|
0
|
1
|
0
|
194Ч5
|
7,24
|
|
4|1
|
0
|
0
|
0
|
0
|
0
|
1
|
57Ч3,5
|
1,96
|
0
|
0
|
0
|
0
|
1
|
1
|
159Ч4,5
|
14
|
|
5|1
|
1
|
0
|
0
|
0
|
0
|
1
|
89Ч3,5
|
11,72
|
|
6
|
1
|
0
|
0
|
0
|
1
|
0
|
159Ч4,5
|
21
|
|
6|1
|
1
|
0
|
0
|
0
|
0
|
1
|
133Ч4,5
|
19,1
|
|
6|2
|
0
|
0
|
0
|
0
|
0
|
1
|
76Ч3,5
|
3
|
|
7
|
0
|
0
|
0
|
0
|
0
|
1
|
133Ч4,5
|
6,6
|
|
7|1
|
0
|
0
|
0
|
0
|
0
|
1
|
57Ч3,5
|
1,96
|
|
8
|
0
|
0
|
0
|
0
|
1
|
0
|
133Ч4,5
|
4,4
|
|
8|1
|
1
|
0
|
0
|
1
|
0
|
1
|
89Ч3,5
|
11,72
|
|
9
|
0
|
0
|
0
|
0
|
1
|
0
|
57Ч3,5
|
1,3
|
|
9|1
|
0
|
0
|
0
|
0
|
0
|
1
|
89Ч3,5
|
3,82
|
|
10
|
0
|
0
|
0
|
2
|
1
|
0
|
57Ч3,5
|
2,6
|
|
10|1
|
0
|
0
|
0
|
0
|
0
|
1
|
57Ч3,5
|
1,96
|
|
11
|
0
|
0
|
1
|
0
|
1
|
0
|
57Ч3,5
|
1,3
|
|
11|1
|
0
|
0
|
0
|
0
|
0
|
1
|
57Ч3,5
|
1,96
|
|
12
|
0
|
0
|
0
|
1
|
0
|
0
|
57Ч3,5
|
0,65
|
|
13
|
1
|
0
|
0
|
0
|
1
|
0
|
76Ч3,5
|
8,8
|
|
13|1
|
0
|
0
|
0
|
0
|
0
|
1
|
57Ч3,5
|
1,96
|
|
14
|
0
|
0
|
1
|
0
|
1
|
0
|
76Ч3,5
|
2
|
|
14|1
|
0
|
0
|
0
|
0
|
0
|
1
|
76Ч3,5
|
3
|
|
15
|
0
|
0
|
0
|
1
|
0
|
0
|
57Ч3,5
|
0,65
|
). Рассчитываем перепады давления с
учётом полученных данных.
Перепад давления рассчитываем по
формуле:
ΔP = R (l + lэ)
где ΔP - перепад давления на участке, Па;
R - потери давления по длине трубопровода, Па/м;
l - длина участка трубопровода, м;
lэ - эквивалентная длина
участка, м.
Рассчитаем для участка 2:
R =250, Па/м; l = 25, м; lэ = 14,27, м.
ΔP = 250*(25 + 14,27) = 9,82∙103,
Па.
Результаты расчётов для всех
участков приведены в таблице 3.2.
). Определяем располагаемый перепад
на каждом участке:
, м
Рассчитаем для второго
участка:
, м
Результаты расчётов для
всех участков приведены в таблице 3.2.
). Определяем
располагаемый напор на каждом участке:
Н = Нсети -
2*ΔН, м
Нсети = 0 +
47 + 8 = 55, м,
где 0 - геодезический
уровень (т.к. нет никаких сведений, то примем, что все здания находятся на
одном уровне), м;
- высота наиболее
высокого здания (РИЦ), м;
- уровень избыточного
давления в верхних точках наиболее высоко расположенных отопительных установок (принимают
не менее 5 м вод. ст.), м.
Рассчитаем для второго
участка:
Н = 55 - 2*1,03 = 52,94,
м
Результаты расчётов для
всех участков приведены в таблице 3.2.
Таблица 3.2
|
№ аб.
|
предварит. расчёт
|
оконч. расчёт
|
|
G, т/ч
|
l, м
|
dЧδ, мм
|
R, Па/м
|
W, м/с
|
lэ, м
|
l+lэ, м
|
ΔP, кПа
|
ΔH, м
|
H, м
|
|
1
|
179
|
15
|
207Ч6
|
1100
|
5,5
|
10,5
|
25,5
|
28,05
|
2,95
|
49,1
|
|
2
|
6,81
|
25
|
82Ч4
|
250
|
2,5
|
14,27
|
39,27
|
9,82
|
1,03
|
52,94
|
|
2|1
|
5,91
|
11
|
82Ч4
|
190
|
2,8
|
3,82
|
14,82
|
2,82
|
0,30
|
54,4
|
|
3
|
0,9
|
57
|
82Ч4
|
10
|
1,6
|
2,55
|
59,55
|
0,60
|
0,06
|
54,88
|
|
4
|
168,75
|
57
|
194Ч5
|
220
|
2,1
|
7,24
|
64,24
|
14,13
|
1,48
|
52,04
|
|
4|1
|
2,07
|
14
|
57Ч3,5
|
30
|
0,3
|
1,96
|
15,96
|
0,48
|
0,05
|
54,9
|
|
5
|
135,59
|
30,5
|
159Ч4,5
|
330
|
2
|
14
|
44,5
|
14,69
|
1,54
|
51,92
|
|
5|1
|
23,45
|
86
|
89Ч3,5
|
260
|
1,2
|
11,72
|
97,72
|
25,41
|
2,67
|
49,66
|
|
6
|
112,14
|
65
|
159Ч4,5
|
270
|
1,7
|
21
|
86
|
23,22
|
2,44
|
50,12
|
|
6|1
|
50,56
|
155,5
|
133Ч4,5
|
140
|
1,15
|
19,1
|
174,6
|
24,44
|
2,57
|
49,86
|
|
6|2
|
10,62
|
32,5
|
76Ч3,5
|
140
|
0,8
|
3
|
35,5
|
4,97
|
0,52
|
53,96
|
|
7
|
50,96
|
133Ч4,5
|
140
|
1,15
|
6,6
|
27,1
|
3,79
|
0,40
|
54,2
|
|
7|1
|
0,12
|
11,5
|
57Ч3,5
|
11
|
0,1
|
1,96
|
13,46
|
0,15
|
0,02
|
54,96
|
|
8
|
50,84
|
9,5
|
133Ч4,5
|
140
|
1,15
|
4,4
|
13,9
|
1,95
|
0,20
|
54,6
|
|
8|1
|
25,99
|
144
|
89Ч3,5
|
21
|
0,26
|
11,72
|
155,72
|
3,27
|
0,34
|
54,32
|
|
9
|
24,85
|
22,5
|
57Ч3,5
|
320
|
1,35
|
1,3
|
23,8
|
7,62
|
0,80
|
53,4
|
|
9|1
|
20,9
|
50
|
89Ч3,5
|
230
|
1,1
|
3,82
|
53,82
|
12,38
|
1,30
|
52,4
|
|
10
|
3,95
|
49
|
57Ч3,5
|
110
|
0,56
|
2,6
|
51,6
|
5,68
|
0,60
|
53,8
|
|
10|1
|
2,14
|
16,5
|
57Ч3,5
|
32
|
0,32
|
1,96
|
18,46
|
0,59
|
0,06
|
54,88
|
|
11
|
1,81
|
119
|
57Ч3,5
|
27
|
0,28
|
1,3
|
120,3
|
3,25
|
0,34
|
54,32
|
|
11|1
|
0,66
|
22,7
|
57Ч3,5
|
13
|
0,18
|
1,96
|
24,66
|
0,32
|
0,03
|
54,94
|
|
12
|
1,15
|
36
|
57Ч3,5
|
18
|
0,23
|
0,65
|
36,65
|
0,66
|
0,07
|
54,86
|
|
13
|
9,43
|
73
|
76Ч3,5
|
120
|
0,72
|
8,8
|
81,8
|
9,82
|
1,03
|
52,94
|
|
13|1
|
0,82
|
8,8
|
57Ч3,5
|
15
|
0,21
|
1,96
|
10,76
|
0,16
|
0,02
|
54,96
|
|
14
|
8,61
|
96
|
76Ч3,5
|
105
|
0,7
|
2
|
98
|
10,29
|
1,08
|
52,84
|
|
14|1
|
8,53
|
15
|
76Ч3,5
|
105
|
0,7
|
3
|
18
|
1,89
|
0,20
|
54,6
|
|
15
|
0,08
|
43,4
|
57Ч3,5
|
10
|
0,1
|
0,65
|
44,05
|
0,44
|
0,05
|
54,9
|
4. Построение
пьезометрического графика и выбор схемы присоединения абонентских вводов
тепловой нагрузка водоснабжение
пьезометрический
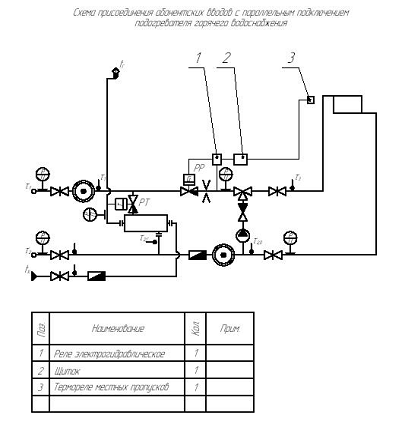
1). Выбор схемы присоединения
абонентских вводов.
Выбираем схему теплового пункта с
параллельным подключением подогревателей горячего водоснабжения. Данную схему
возможно применять в двухтрубной закрытой системе при независимом подключении
систем отопления к тепловым сетям.
Рис. 2: Схема присоединения
абонентских вводов с параллельным подключением подогревателя горячего
водоснабжения: 1 - электрогидравлическое реле; 2 - щиток; 3
- термореле местных пропусков.
Для абонентских вводов с параллельно
включенными подогревателями горячего водоснабжения характерен повышенный расход
сетевой воды, равный сумме расчетных расходов воды на отопление, горячее
водоснабжение и вентиляцию.
По результатам гидравлического
расчета разветвленной тепловой сети необходимо провести построение
пьезометрического графика для двух режимов работы - статического и
динамического. Статический режим характеризуется давлениями в сети при
отключенных сетевых насосах, но включенных подпиточных насосах. Динамический
режим характеризуется давлениями в сети и в местных системах потребителей при
работающих сетевых насосах и циркуляции теплоносителя.
На графике в определенном масштабе
наносится рельеф местности, высота присоединённых зданий, полные или
пьезометрические гидродинамические и статические напоры. Полный напор
отсчитывается от одного общего горизонтального уровня 0-0, за который
принимается самая низкая геодезическая отметка района прокладки тепловой сети.
Пьезометрический напор отсчитывается от оси трубопровода, положение которой
условно принимают совпадающей с поверхностью земли.
а). Выбираем статический напор
тепловой сети Нст = 30 м и наносим его на пьезометрический график
(линия S-S). При этом напоре обеспечивается избыточное давление в верхних
точках отопительных установок, а пьезометрический статический напор в наиболее
низких точках системы не превышает допустимого значения.
б). Намечаем вид графика гидродинамических
напоров. Располагаемая потеря напора в сети:
δНр
= Нсети - ΔНэ = 55 - 15 = 40, м
где ΔНэ - потеря напора, необходимая для работы элеватора.
в). Наиболее просто располагаемую
потерю напора разделить поровну между подающей и обратной магистралями тепловой
сети, т.е. принять:
δНп = δНо = 20, м.
В этом случае полные напоры в
подающем и обратном коллекторах на станции составят Нп = 65, м, Но
= 10, м (необходим для предотвращения режима кавитации).
г). Выбираем расчетную магистраль.
Поскольку на всех абонентских вводах должен быть обеспечен один и тот же
располагаемый напор 15 м, то расчетной магистралью является ветка, соединяющая
теплопункт с наиболее удаленным абонентом.
д). Определяем на основе
гидравлического расчета располагаемый напор в точках расчетной магистрали по
следующей формуле:
Н = Нсети - 2*ΔН, м
В аналогичной последовательности
проводится также расчет ответвлений.
5. Расчёт изоляции
тепловых сетей с учётом способа их прокладки. Определение допустимого
расстояния между подвижными опорами. Расчёт П-образных компенсаторов
1). Расчёт изоляции
тепловых сетей с учётом способа их прокладки.
Расчёт теплоизоляции трубопровода
производим в соответствии со СНиП 2.04.14-88*.
Толщину теплоизоляционного слоя для
оборудования и трубопроводов с положительными температурами определяем по
нормированной линейной плотности теплового потока.
Для цилиндрических объектов
диаметром менее 2 м толщина теплоизоляционного слоя определяется по формуле:
, м,
где B - отношение наружного диаметра изоляционного слоя к
наружному диаметру изолируемого объекта (В = di
/d);- наружный диаметр изолируемого объекта, м.
Определим величину В по формулам:
,
,
где
· λk - теплопроводность
теплоизоляционного слоя, Вт/(м ∙°С);
· rtot -
сопротивление теплопередачи на 1 м длины теплоизоляционной конструкции
цилиндрических объектов диаметром менее 2 м, (м ·°С)/Вт;
· rm -
термическое сопротивление стенки трубопровода, (м ·°С)/Вт;
· αe - коэффициент
теплоотдачи от наружной поверхности изоляции, Вт/(м2 ·°С);
· d - наружный
диаметр изолируемого объекта, м.
Определим rtot по
формуле:
,
Где
· tw -
температура теплоносителя,°С;
· te -
температура окружающей среды (среднегодовая температура),°С. При подземной
прокладке в каналах (рис. 4), с учётом того, что величина заглубления верхней
части перекрытия канала равна 0,7 м, за расчетную температуру окружающей среды
должна приниматься та же температура наружного воздуха, что и при надземной
прокладке. Для Архангельска равна 0,8°С;
· qе -
нормированная линейная плотность теплового потока с 1 м длины цилиндрической
теплоизоляционной конструкции, Вт/м;
· K1 -
коэффициент, учитывающий район строительства и способ прокладки трубопровода
(для европейской части России он равен 1,0).
Вычисляем rm по формуле:
,
где
· d - наружный
диаметр изолируемого объекта, м;
· dint - внутренний диаметр
изолируемого объекта, м;
· λm - теплопроводность
материала стенки (для стали, λm = 45 Вт/(м ·°С)), Вт/(м
·°С);
Примечание: 1). В качестве тепловой
изоляции используем Полуцилиндры из пенопласта марки ФРП-1 ГОСТ 22546-77 (табл.
5.1).
). Участки 10, 11, 14, 15 подлежат
подземной прокладке в непроходных каналах. Величина заглубления верхней части
перекрытия канала равна 0,7 м.
). Участки 10/1, 11/1, 12, 14/1
подлежат прокладке в помещениях. Температура окружающей среды при расчёте, в
соответствии со СНиП 2.04.14-88*, принимается равной температуре внутри
помещения.
Таблица 5.1
|
Технические характеристики полуцилиндров из пенопласта ФРП-1
|
|
Условные проходы труб
|
40-250
|
|
Теплопроводность, Вт/(м ·°С)
|
0,043
|
|
Максимальная температура применения,°С
|
150
|
Произведём расчёт изоляции для
участка 1:
Прокладка трубопровода - надземная.
Район строительства - г. Архангельск.
). Подающий трубопровод.
Вычисляем rm:= 0,207, м; dint
= 0,195, м; λm = 45, Вт/(м ·°С).
, (м ·°С)/Вт.
Вычисляем rtot:w
= 95,°С; te = 0,8,°С; qе = 50, Вт/м; K1 = 1,0.
, (м ·°С)/Вт.
Определим величину В:
λk
= 0,043, Вт/(м ∙°С); αe
= 29, Вт/(м2 ·°С); d = 0,207, м.
,
.
Определим толщину теплоизоляционного слоя:= 0,207, м.
,
м.
). Обратный трубопровод.
Вычисляем rm:= 0,207, м; dint
= 0,195, м; λm = 45, Вт/(м ·°С).
,
(м ·°С)/Вт.
Вычисляем rtot:w = 70,°С; te =
0,8,°С; qе = 38, Вт/м; K1 = 1,0.
,
(м ·°С)/Вт.
Определим величину В:
λk = 0,043, Вт/(м ∙°С); αe
= 29, Вт/(м2 ·°С); d = 0,207, м.
,
.
Определим толщину теплоизоляционного слоя:= 0,207, м.
,
м.
Результаты расчёта изоляции трубопровода по всем участкам
приведены в таблице 5.2.
Таблица 5.2
|
d, мм
|
dint, мм
|
αe,
Вт/(м2∙оС)
|
te, oC
|
rm, (м∙оС)/Вт
|
подающий
|
обратный
|
|
|
|
|
|
tw, oC
|
qe, Вт/м
|
rtot, (м∙оС)/Вт
|
ln B
|
В
|
δk,
мм
|
tw, oC
|
qe, Вт/м
|
rtot, (м∙оС)/Вт
|
ln B
|
В
|
δk,
мм
|
|
207
|
195
|
29
|
0,8
|
0,000211
|
95
|
50
|
1,88
|
0,50
|
1,65
|
67
|
70
|
38
|
1,82
|
0,48
|
1,62
|
64
|
|
82
|
74
|
29
|
0,8
|
0,000363
|
95
|
29
|
3,25
|
0,86
|
2,36
|
56
|
70
|
22
|
3,15
|
0,83
|
2,29
|
53
|
|
82
|
74
|
29
|
0,8
|
0,000363
|
95
|
29
|
3,25
|
0,86
|
2,36
|
56
|
70
|
22
|
3,15
|
0,83
|
2,29
|
53
|
|
82
|
74
|
29
|
0,8
|
0,000363
|
95
|
29
|
3,25
|
0,86
|
2,36
|
56
|
70
|
22
|
3,15
|
0,83
|
2,29
|
53
|
|
194
|
184
|
29
|
0,8
|
95
|
48
|
1,96
|
0,52
|
1,68
|
66
|
70
|
36
|
1,92
|
0,51
|
1,67
|
65
|
|
57
|
50
|
29
|
0,8
|
0,000464
|
95
|
24
|
3,93
|
1,04
|
2,83
|
52
|
70
|
18
|
3,84
|
1,02
|
2,77
|
50
|
|
159
|
150
|
29
|
0,8
|
0,000206
|
95
|
42
|
2,24
|
0,59
|
1,80
|
64
|
70
|
32
|
2,16
|
0,57
|
1,77
|
61
|
|
89
|
82
|
29
|
0,8
|
0,000290
|
95
|
31
|
3,04
|
0,81
|
2,25
|
56
|
70
|
23
|
3,01
|
0,80
|
2,23
|
55
|
|
159
|
150
|
29
|
0,8
|
0,000206
|
95
|
42
|
2,24
|
0,59
|
1,80
|
64
|
70
|
32
|
2,16
|
0,57
|
1,77
|
61
|
|
133
|
124
|
29
|
0,8
|
0,000248
|
95
|
38
|
2,48
|
0,66
|
1,93
|
62
|
70
|
29
|
2,39
|
0,63
|
1,88
|
59
|
|
76
|
69
|
29
|
0,8
|
0,000342
|
95
|
28
|
3,36
|
0,89
|
2,44
|
55
|
70
|
21
|
3,30
|
0,87
|
2,39
|
53
|
|
133
|
124
|
29
|
0,8
|
0,000248
|
95
|
38
|
2,48
|
0,66
|
1,93
|
62
|
70
|
29
|
2,39
|
0,63
|
1,88
|
59
|
|
57
|
50
|
29
|
0,8
|
0,000464
|
95
|
24
|
3,93
|
1,04
|
2,83
|
52
|
70
|
18
|
3,84
|
1,02
|
2,77
|
50
|
|
133
|
124
|
29
|
0,8
|
0,000248
|
95
|
38
|
2,48
|
0,66
|
1,93
|
62
|
70
|
29
|
2,39
|
0,63
|
1,88
|
59
|
|
89
|
82
|
29
|
0,8
|
0,000290
|
95
|
31
|
3,04
|
0,81
|
2,25
|
56
|
70
|
23
|
3,01
|
0,80
|
2,23
|
55
|
|
57
|
50
|
29
|
0,8
|
0,000464
|
95
|
24
|
3,93
|
1,04
|
2,83
|
52
|
70
|
18
|
3,84
|
1,02
|
2,77
|
50
|
|
89
|
82
|
29
|
0,8
|
0,000290
|
95
|
31
|
3,04
|
0,81
|
2,25
|
56
|
70
|
23
|
3,01
|
0,80
|
2,23
|
55
|
|
57
|
50
|
8
|
0,8
|
0,000464
|
95
|
29,5
|
3,19
|
0,79
|
2,20
|
34
|
70
|
22
|
3,15
|
0,78
|
2,18
|
34
|
|
57
|
50
|
11
|
16
|
0,000464
|
95
|
21
|
3,76
|
0,97
|
2,64
|
47
|
70
|
15
|
3,60
|
0,92
|
2,51
|
43
|
|
57
|
50
|
8
|
0,8
|
0,000464
|
95
|
29,5
|
3,19
|
0,79
|
2,20
|
34
|
70
|
22
|
3,15
|
0,78
|
2,18
|
34
|
|
57
|
50
|
11
|
18
|
0,000464
|
95
|
21
|
3,67
|
0,94
|
2,56
|
44
|
70
|
15
|
3,47
|
0,89
|
2,44
|
41
|
|
57
|
50
|
11
|
18
|
0,000464
|
95
|
21
|
3,67
|
0,94
|
2,56
|
44
|
70
|
15
|
3,47
|
0,89
|
2,44
|
41
|
|
76
|
69
|
29
|
0,8
|
0,000342
|
95
|
28
|
3,36
|
0,89
|
2,44
|
55
|
70
|
21
|
3,30
|
0,87
|
2,39
|
53
|
|
57
|
50
|
29
|
0,8
|
0,000464
|
95
|
24
|
3,93
|
1,04
|
2,83
|
52
|
70
|
18
|
3,84
|
1,02
|
2,77
|
50
|
|
76
|
69
|
8
|
0,8
|
0,000342
|
95
|
34
|
2,77
|
0,69
|
1,99
|
38
|
70
|
25
|
2,77
|
0,69
|
38
|
|
76
|
69
|
11
|
18
|
0,000342
|
95
|
25
|
3,08
|
0,79
|
2,20
|
46
|
70
|
18
|
2,89
|
0,74
|
2,10
|
42
|
|
57
|
50
|
8
|
0,8
|
0,000464
|
95
|
29,5
|
3,19
|
0,79
|
2,20
|
34
|
70
|
22
|
3,15
|
0,78
|
2,18
|
34
|
). Определение допустимого
расстояния между подвижными опорами.
Определим допустимый пролёт между
подвижными опорами трубопровода. Трубопровод заполнен водой и покрыт изоляцией.
Расчёт проводим по Соколов Е.Я. «Теплофикация и тепловые сети», - стр. 461:
Приложение 25.
Определим для участка 3:
Для трубопровода Ш82Ч4, мм:
Сила тяжести 1 метра подающей трубы q = 843, Н/м;
Пролёт между подвижными опорами l = 12,5, м.
Примечание: 1). Плотность изоляции
принята 90 кг/м3.
). Рабочее давление в трубопроводе Р
= 0,65 МПа.
). Коэффициент трения на скользящей
опоре μ = 0,4.
4). Изгибающее напряжение σи = 8,56 МПа.
Учтём, что толщина изоляции по
приложению 25 составляет 50 мм, а в расчёте - 56 мм. Однако, плотность изоляции
по приложению 25 составляет 400 кг/м3, а в расчёте принята равной 90
кг/м3. Поэтому необходимо откорректировать табличные данные.
Силу тяжести изоляции, приходящейся
на погонный метр трубы найдём по формуле:
Тогда сила тяжести трубы с водой без
изоляции найдём вычитанием:
Силу тяжести применённой мной
изоляции из Пенопласта, приходящейся на погонный метр трубы найдём по формуле:
Тогда сила тяжести трубы с водой и
изоляцией:
). Расчёт П-образных компенсаторов.
Рассчитаем для участка 6:
Трубопровод Ш159Ч4,5 мм; длина
участка L = 65, м; n1 = l1/l = 0,7; допустимое напряжение σд = 70, МПа; R = 4dу = 0,6, м; компенсатор с предварительной растяжкой 50%.
а). Определяем полное температурное
удлинение:
Δполн. = αL (t - t0), м,
где
· α - коэффициент линейного удлинения (для углеродистых сталей α = 1,2∙10-5,
м/оС), м/оС;
· L - длина участка трубопровода, м;
· t, t0 - температуры стенки трубопровода при работе и при монтаже,
соответственно, оС.
Рассчитываем:
Δполн. = 1,2*10-5*65
(130 - 20) = 0,0858, м.
Рассчитываем удлинение с учётом
растяжки:
Δ = 0,5Δ = 0,5*0,0858 = 0,0429, м.
б). Определяем размеры компенсатора:
Принимаем: R = 0,8, k = 1, m = 1.
, МПа,
где Е - модуль упругости
(для стали Е = 19,62*1010), Па.
Тогда
, м.
в). Проверяем:
k
= h/1,65 = 0,569/1,65 = 0,345
, МПа
Расчёт правильный.
6. Расчёт и подбор
водонагревателей тепловых пунктов
Целью расчета
подогревателя является определение расчетной поверхности нагрева, номера
подогревателя и количества секций.
Выбираем схему с
параллельным подключением подогревателя горячего водоснабжения.
Подогреватели должны
обеспечивать заданную теплопроизводительность при любых температурных режимах
сетевой воды. Наиболее неблагоприятный режим соответствует точке излома
температурного графика регулирования. Поэтому расчет подогревателей горячего
водоснабжения при всех системах подключения их к тепловым сетям производится по
параметрам сетевой воды при температуре наружного воздуха (tн’»).
Данные для расчета
абонентских вводов с параллельным подключением подогревателей горячего
водоснабже6ния:
Qгвс
= 334,79, кВт - тепловая нагрузка на горячее водоснабжение;
τ’1
= 130,°С, τ’2 = 70,°С - расчетные температуры воды в подающем и обратном
трубопроводах, соответственно;
tх
= 5,°С, tг = 65,°С - температуры холодной и горячей водопроводной воды,
соответственно;
tв
= 15,°С - температура воздуха внутри помещения.
В точке излома
температурного графика, значения температур сетевой воды равны: τ’»1
= 70,°С, τ’»2,o
= 41,7,°С, τ’»3 = 50,5,°С.
). Расчетный расход
сетевой воды на горячее водоснабжение определяется по формуле:
Gр.гвс
= 3,6Qр.гвс / с (τ’»1 - τ’»2,г),
т/ч,
где Qр.гвс - расчетная теплопроизводительность подогревателя горячего
водоснабжения, принимаем равной тепловой нагрузке на горячее водоснабжение,
кВт;
c
- удельная теплоемкость воды, кДж/(кг ∙ оС);
τ’»2,г
- температура сетевой воды после подогревателя (τ’»2,г
= 30°С),°С.
Находим расход сетевой
воды:
Gр.гвс
= 3,6*334,79 / 4,19*(70 - 30) = 7,19, т/ч.
). Расчетный расход
водопроводной воды составляет:
Gр.в.в
= 3,6Qр.гвс / с(tг
- tх), т/ч,
где Qр.гвс - расчетная теплопроизводительность подогревателя горячего
водоснабжения, принимаем равной тепловой нагрузке на горячее водоснабжение,
кВт;
c
- удельная теплоемкость воды, кДж/(кг ∙ оС);
tх
и tг - температуры холодной и горячей водопроводной воды,
соответственно, оС.
Находим расчетный расход
водопроводной воды:
Gр.в.в
= 3,6*334,79 / 4,19*(65 - 5) = 4,79, т/ч.
). Задавшись скоростью
воды в межтрубном пространстве 1 м/с, найдем ориентировочную площадь сечения
межтрубного пространства (при ρ = 1000, кг/м3):
f
= Gр.гвс / 3,6ρw,
м2,
где Gр.гвс - расчетный расход сетевой воды на горячее водоснабжение, т/ч;
w
- скорость воды в межтрубном пространстве, м/с.
Рассчитываем:
f
= 7,19 / 3,6*1000*1 = 2*10-3, м2.
Для этого типоразмера
подогревателя скорости, нагреваемой воды в трубках (wт)
и греющей воды в межтрубном пространстве (wм)
составляют:
wт
= Gр.в.в / 3,6fтρв,
м/с,
wм
= Gр.гвс / 3,6fмρс,
м/с,
где ρв
- плотность водопроводной воды при средней температуре (tср = 0,5 (tг
+ tх) = =0,5 (65 + 5) = 35, оС), кг/м3;
ρс
- плотность сетевой воды при средней температуре (τ’»ср
= 0,5 (τ’»1 + τ’»2,г)
= =0,5 (70 + 30) = 50, оС), кг/м3.
Рассчитываем:
wт
= 4,79 / 3,6*2,93*10-3*994 = 0,46, м/с,
wм
= 7,19 / 3,6*5,00*10-3*988,1 = 0,4, м/с.
). Коэффициенты
теплоотдачи от сетевой воды к поверхности трубного пучка и от внутренних стенок
трубок к водопроводной воде, по формуле:
α = (1630 + 21t - 0,041t2)
w0,8/d0,2, Вт/м2 ∙оС,
где t - средняя температура теплоносителя, оС;
w
- скорость теплоносителя, м/с;
d
- внутренний диаметр трубки или эквивалентный гидравлический диаметр
межтрубного пространства, м.
Рассчитываем:
α1
= (1630 + 21*50 - 0,041*502)*0,40,8/0,01550,2
= 2844,14, Вт/м2 оС.
α2
= (1630 + 21*35 - 0,041*352)*0,460,8/0,0140,2
= 2917,92, Вт/м2 оС.
). Рассчитываем
коэффициент теплопередачи по формуле:
, Вт/м2 оС,
где α1
и α2 - коэффициенты теплоотдачи, Вт/м2 ∙оС;
λст
- теплопроводность материала стенки (λст
= 50,2, Вт/(м ·°С)), Вт/м ∙оС;
δст
- толщина стенки трубы (δст
= 0,001, м), м.
Рассчитываем:
, Вт/м2 оС.
). Среднелогарифмическая
разность температур теплоносителей в подогревателе:
, оС.
). Необходимая
поверхность нагрева подогревателя при μ = 0,8:
F
= Qр.гвс103 / (k∆tсрµ), м2,
где Qр.гвс - расчетная тепловая нагрузка на горячее водоснабжение, кВт;
∆tср - среднелогарифмическая разность температур теплоносителей в
подогревателе, оС;
k
- коэффициент теплопередачи, Вт/м2 ∙оС;
μ - коэффициент,
учитывающий накипь и загрязнение трубок (приведён в Козин В.Е.
«Теплоснабжение», - Приложение 13: «Значение коэффициента, учитывающего накипь
и загрязнение трубок»).
Рассчитываем:
F
= 334,79*103 / (1400,11*12,38*0,8) = 24,14, м2.
). Число секций одного
подогревателя:
z
= F/fc = 24,14/3,54 = 6,8, шт.,
где fc - поверхность нагрева одной секции.
Принимаем z = 7, шт.
7. Подбор элеваторов и
циркуляционных насосов абонентских вводов
Элеваторы выпускаются стандартных
размеров. Широкое распространение получили элеваторы типа ВТИ Мосэнерго. Их
выпускают стандартных размеров номерами от 1 до 7. Нумерация элеваторов
производится по диаметру камеры смешения dг от 15 до 59 мм.
Основной расчетной характеристикой
для элеваторов является коэффициент смешения. ПРИ подборе элеватора коэффициент
смешения принимается на 15% выше его расчетного значения с учетом возможности
наладки присоединённой системы, т.е.: u = 1,15u’.
). Определим коэффициент смешения:
u = 1,15 (τ’1 - τ’3)/(τ’3 - τ’2),
где τ’1, τ’3 и τ’2 - температуры сетевой воды, оС.
u = 1,15*(130 - 95)/(95 - 70) = 1,61
). Определим приведённый расход:
, т/ч,
где G3 - расход теплоносителя на отопление и вентиляцию, т/ч;
h
- располагаемый напор, необходимый для работы элеватора, м.
Вычисляем:
, т/ч,
). Подбираем элеватор по
номограмме (Козин В.Е. «Теплоснабжение», - стр. 134: «Номограмма для подбора
элеватора»), в соответствии с расходом Gпр
= 70,93 т/ч и коэффициентом смешения u
= 1,61: соответствующего элеватора нет, следовательно, необходимо установить
подмешивающий насос.
). Подбираем
подмешивающий насос в соответствии с расходом Gпр
= 70,93 т/ч и напором h
= 15 м.
Выбираем насос АЦМЛ-100S/247-5,5/4
- HV3.5-W-АA-Н-Н
АЦМЛ
- тип агрегата;
100S -
типоразмер агрегата и вариант исполнения проточной части;
247
- диаметр рабочего колеса (мм);
5,5
- мощность электродвигателя (кВт);
4
- число полюсов электродвигателя;
пустая позиция
- фланцевое присоединение к трубопроводу;
HV3.5-W -
марка частотного преобразователя;
АА -
код конструкции уплотнения вала:
- Стандартная
конструкция; одинарное уплотнение.
- Рабочая среда:
вода, смесь вода-гликоль до 50%, охлаждающие жидкости.
- Максимальная
температура рабочей среды +120°С.
Н - код материала рабочего колеса (чугун);
Н - код материала корпуса (упрочнённый чугун).
Производитель насоса:
промышленно-коммерческая компания «Линас» (Россия).
На электродвигатель насоса
установлен частотный преобразователь Hydrovar, который позволяет
изменять напор и расход теплоносителя путём изменения числа оборотов двигателя.
|
Марка агрегата
|
Мощность электродвигателя, N, кВт
|
Соотв. макс. КПД
|
КПД, %
|
Масса, кг
|
|
|
Qопт, м3/ч
|
Hопт, м
|
|
|
|
АЦМЛ-100S/247-5,5/4
|
5,5
|
78,0
|
17,5
|
72
|
180
|
Список литературы
1.
СНиП 2.04.07-86* (2000): «Тепловые сети»
2.
СНиП 2.04.14-88* (1998): «Тепловая изоляция оборудования и
трубопроводов»
3.
СНиП 23-01-99: «Строительная климатология»
4.
Соколов Е.Я. Теплофикация и тепловые сети - М.: Издательство МЭИ,
2001
5.
Козин В.Е. Теплоснабжение: Учебное пособие для студентов вузов -
М.: Высш. школа, 1980
6.
http://www.rifsm.ru/ Материал теплоизоляционный «Трегран»
7.
http://www.linas-pump.ru Насос центробежный моноблочный «в линию»
АЦМЛ-100S/247-5,5/4