Технические характеристики круглошлифовального полуавтомата

  • Вид работы:
    Реферат
  • Предмет:
    Другое
  • Язык:
    Русский
    ,
    Формат файла:
    MS Word
    349,99 kb
  • Опубликовано:
    2011-12-07
Вы можете узнать стоимость помощи в написании студенческой работы.
Помощь в написании работы, которую точно примут!

Технические характеристики круглошлифовального полуавтомата

Содержание

 

Введение

1. Круглошлифовальный полуавтомат с чпу модели 3М152ВМФ2

2. Структура, назначение и принцип действия электропривода ЭПУ1-2

2. Принцип действия сифу электропривода ЭПУ 1-2

4. Анализ элементной базы блока

5. Наладка сифу электропривода ЭПУ1-2

Заключение

Литература

Введение


ОАО Гродненский завод токарных патронов "БелТАПАЗ" на протяжении 50 лет выпускает самоцентрирующие токарные патроны, предназначенные для установки на универсальные токарные, револьверные, внутришлифовальные станки, делительные головки и различные приспособления. В настоящее время завод производит более 50 модификаций 2х, 3х, 4х, 6ти кулачковых самоцентрирующих спиральнореечных токарных патронов, классов точности Н, П, В, А с учетом требований европейских норм EN 1550 "Требования безопасности на конструкцию и производство токарных патронов". На ОАО "БелТАПАЗ" сертифицирована система менеджмента качества проектирования и производства токарных патронов, в соответствии с требованиями СТБ ИСО 9001-2001, продукция предприятия имеет сертификат CST 118256/1/TF на соответствие требованиям Европейских директив и норм по безопасности, что дает право маркировать продукцию знаком СЕ. Также имеется сертификат соответствия № РОСС BY ММ03. ВО 3192. ОАО "БелТАПАЗ" является крупнейшим разработчиком и изготовителем домкратов к легковым автомобилям отечественного и иностранного производства.

Краткая история:

-1958 гг. - начало и окончание строительства завода, специализация которого предусматривала выпуск санитарно-технического оборудования.

г. - переименование завода в Гродненский завод "Электросвет" в связи со специализацией на выпуск светотехнической аппаратуры.

г. - переименование завода в Гродненский завод технологической оснастки; перевод его на подчинение главного управления по производству технологической оснастки, слесарно-монтажного инструмента и напильников системы Министерства станкостроительной и инструментальной промышленности СССР.

г. - создание Гродненского производственного объединения по выпуску технологической оснастки в составе:

Гродненский завод токарных патронов (головной);

Гродненский завод по изготовлению технологической оснастки.

Освоение производства и начало серийного изготовления токарных патронов стального производства с непосредственным креплением на фланцевые концы шпинделя.

г. - переименование завода в Гродненский завод токарных патронов.

г. - переименование завода в Гродненский завод "БелТАПАЗ".

г. - переименование завода в Республиканское унитарное предприятие "Гродненский завод токарных патронов "БелТАПАЗ", краткое название РУП "БелТАПАЗ".

круглошлифовальный полуавтомат шлифование блок

1. Круглошлифовальный полуавтомат с чпу модели 3М152ВМФ2


Круглошлифовальный полуавтомат с ЧПУ модели 3М152ВМФ2 предназначен для наружного и внутреннего шлифования цилиндрических и конических поверхностей изделий, на нем можно производить шлифование плоских фланцевых поверхностей.

Изделие может быть установлено в центрах и приводиться во вращение поводком, закрепленным на торце шпинделя передней бабки, или в токарном патроне.

Класс точности полуавтомата - В.

Точность работы полуавтомата повышается за счет значительного увеличения общей жесткости и виброустойчивости, повышения жесткости и точности вращения шпиндельного узла шлифовальной бабки, применения шпинделя передней бабки на гидростатических подшипниках повышения чувствительности механизма подач и др.

Производительность полуавтомата увеличивается за счет повышения скорости резания до 50 м/с, автоматического изменения продольных, поперечных и круговых подач, применения устройства для балансировки шлифовального круга на станке с электронным указателем размаха вибраций.

Полуавтомат оснащается упрощенной системой числового программного управления, которая позволяет совмещать традиционные методы ручного управления станком с автоматическими.

Система проста в обращении, наладке и не требует специальной подготовки оператора, значительно облегчает работу на станке и повышает производительность, обеспечивает высокую точность обработки.

Схема управления имеет все необходимые блокировки, исключающие возникновение аварийных ситуаций при неправильном поступлении команд от станка.

В качестве системы ЧПУ используется система ЧПУ ХШ9-11, в качестве привода изделия используется электропривод ЭПУ1-2, а в качестве привода подачи используется электропривод ЭТ3И1.

Технические характеристики круглошлифовального полуавтомата 3М152ВМФ2:

Высота центров - 185 мм;

Наибольший диаметр устанавливаемого изделия - 280 мм;

Наибольшая длина устанавливаемого изделия - 1000 мм;

Наибольший диаметр шлифуемого отверстия - 100 мм;

Наименьший диаметр шлифуемого отверстия - 15 мм;

Наибольшая длина шлифуемого отверстия - 125 мм;

Наибольшая высота фланца при шлифовании плоскости - 50 мм;

Наибольший диаметр устанавливаемого в патроне изделия - 200 мм;

Наибольшая масса устанавливаемого изделия при не зажатой пиноли - 50 кг;

Наибольшая масса устанавливаемого изделия при зажатой пиноли - 160 кг;

Наибольшая масса устанавливаемого изделия в патроне - 30 кг;

Частота вращения изделия - 40-800; 25-500 об/мин;

Диаметр шлифовального круга - 600 мм;

Скорость резания - 50 м/сек;

Габаритные размеры станка - 5160х2605х2100 мм;

Масса станка (без транспортера стружкоудаления) - 6980 кг.

Круглошлифовальные станки разделяются на простые, универсальные, врезные и специальные.

Универсальные станки имеют поворотный стол, а в другом исполнении имеют, кроме того, поворотную переднюю и поворотную шлифовальную бабки.

У простых круглошлифовальных станков все эти узлы имеют неповоротную конструкцию.

Станки для врезного шлифования не имеют продольной подачи заготовки. Широкий шлифовальный круг, перекрывающий обрабатываемую поверхность, наряду с вращением получает непрерывную поперечную подачу на заготовку и тем самым производит шлифование по всей длине.

Специальные круглошлифовальные станки являются технологическими машинами определенного назначения, например, для шлифования профилей зубьев, поверхностей турбинных лопаток, кулачковых валов и т.п.

Основные узлы круглошлифовального станка. На рис.1 изображен общий вид круглошлифовального станка. Станок имеет следующие основные узлы: станину 1, поворотный стол 5, переднюю бабку 6, шлифовальную бабку 7. Внутри станины размещен гидропривод к столу; в передней бабке находится привод к шпинделю, передающему вращательное движение на заготовку, а в шлифовальной бабке - привод к шлифовальному кругу.

Рисунок 1. Общий вид круглошлифовального станка.

Основными органами управления станком являются следующие: рукоятка регулирования скорости движения стола 2, маховик ручного перемещения стола 3, рукоятка реверса стола 4, упоры 9, рукоятка выключения автоматического хода стола 14, рукоятка отвода пиноли 8, рукоятки дросселя управления подачей шлифовальной бабки 10, маховик ручной подачи шлифовальной бабки 11, рукоятка быстрого подвода и отвода шлифовальной бабки 12 и кнопочная станция 13.

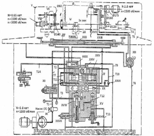
Кинематическая схема и гидропривод круглошлифовального станка (рис.2). Шлифовальный шпиндель I, а следовательно, и шлифовальный круг II получают вращение от электродвигателя мощностью N = 2,8 квт и nэ = 1500 об/ мин через двухшкивную клиноременную передачу, установленного на шлифовальной бабке III. Таким путем шлифовальный круг имеет две ступени оборотов 1800 и 2200 об/мин.

Рисунок 2. Кинематическая схема круглошлифовального станка.

На шпинделе помещен трехзаходный червяк, который через червячное колесо Z = 18 приводит в действие насос для подачи охлаждающей жидкости.

Шпиндель IV передней бабки V, а вместе с ним и поводок ведущий шлифуемую заготовку, получают вращение от двухскоростного электродвигателя мощностью N = 0,65 квт с nэ = 1500 об/мин и nэ = 3000 об/мин, установленного на корпусе передней бабки, через бесступенчатый вариатор VI, вал VII и клиноременную передачу D1 = 92 мм и D2 = 140 мм. Шлифуемая заготовка устанавливается в центрах передней бабки V и задней бабки VIII, размещенных на столе станка IX.

Стол станка IX получает продольное поступательно-возвратное движение от гидравлического привода. Он имеет также и ручное поступательно-возвратное перемещение, когда гидропривод отключен.

Шлифовальная бабка III может перемещаться в направлении, перпендикулярном к поступательно-возвратному движению стола как от гидропривода, так и вручную. От электродвигателя мощностью N = 0,8 квт и nэ = 1000 об/мин приводится в действие лопастной насос X, который направляет масло по трубопроводу Т1 через фильтр XI в золотник XII. От золотника XII идут два трубопровода Т2 к золотнику XIII подвода и отвода шлифовальной бабки и Т3 к гидропанели XV, управляющей поступательно-возвратным движением стола.

При переключении рукоятки золотника XIII вправо масло движется дальше по трубопроводу Т4 в верхнюю полость цилиндра XIV, а при переключении влево - по трубопроводу Т5 в нижнюю полость цилиндра. Переключением золотника, вместе с тем, последовательно присоединяются трубопроводы Т4 и Т5 к трубопроводу Т6, который отводит масло в резервуар.

Под давлением масла на поршень цилиндра и действием пружин XVI производится быстрое перемещение шлифовальной бабки вперед и назад, которое осуществляется через шток, реечную пару и ходовой винт с гайкой XVII, смонтированной в кронштейне. Ручная подача шлифовальной бабки производится при помощи того же ходового винта XVII.

Автоматическая поперечная подача шлифовальной бабки в процессе шлифования происходит при реверсировании стола и осуществляется от особого гидравлического устройства, связанного с храповым механизмом, которое на гидрокинематической схеме станка не показано.

В гидропанель XV по трубопроводу Т3 масло начинает поступать от золотника XII после того, когда повысившимся давлением в золотнике будет сжата пружина, а поршень переместится влево и откроет проход в трубопровод Т3.

По трубопроводу Т3 масло поступает через дозирующий клапан XVIII, дроссель XIX к реверсивному золотнику XX. От золотника XX масло может быть направлено по трубопроводу Т7 в левую полость цилиндра XXI, или же по трубопроводу Т8 в правую полость цилиндра в зависимости от положения золотника. Под давлением масла поршень XXII со штоком XXIII начинают перемещаться поочередно в обе стороны и водить за собой стол IX, с которым шток связан кронштейнами. Скорость движения стола регулируется дросселем XIX. Из поочередно противоположной полости цилиндра масло вытесняется обратно и сливается в резервуар по трубопроводу Т9.

Реверсирование поступательного движения стола производится от упоров, закрепленных на столе. В конце каждого хода упоры поворачивают рукоятку переключателя XXIV вправо или влево и тем самым соответственно перемещают управляющий золотник XXV, вследствие чего масло по трубопроводу T10, или же по трубопроводу Т11 подводится к одному из торцов реверсивного золотника XX и перемещает его. Вследствие этого изменяется направление подачи масла в цилиндр стола, закрывается доступ масла в одну полость и открывается доступ в противоположную.

Выключение автоматического возвратно-поступательного движения стола осуществляется поворотом рукоятки крана XXVIII гидропанели. Кран соединяет трубопроводы Т12 и Т13 между собой и с резервуаром масла; от этого давление в гидропанели падает, и тогда золотник XXIX под действием пружины перемещается влево, соединяя между собой обе полости цилиндра.

Механизм XXX служит для поступательно-возвратного перемещения стола вручную. В это время обе полости цилиндра соединены, т.е. гидравлическое перемещение стола выключено. Этим же устройством сблокированы автоматическое и ручное движения стола. Когда давление в гидропанели поднято, плунжер под действием масла, поступающего по трубопроводу Т14, расцепляет кулачковую муфту, а когда давление в гидросистеме сброшено, кулачковая муфта включается с помощью пружины.

Управляющий золотник XXV при помощи рукоятки переключателя можно перемещать и вручную.

2. Структура, назначение и принцип действия электропривода ЭПУ1-2


Комплект электропривода состоит из блока управления (преобразователя), согласующего силового трансформатора, электродвигателя постоянного тока, аппаратуры защиты при коротких замыканиях, сглаживающего реактора, технологического задатчика скорости.

Вся аппаратура выполнена в открытом исполнении и предназначена для встраивания в шкаф.

Состав комплекта электропривода, включая конкретный тип двигателя, силового трансформатора при заказе определяется опросным листом на основании информационных материалов.

Электропривод унифицированный трехфазный предназначен для реверсивных быстродействующих широкорегулируемых приводов с однозонным регулированием скорости, в том числе для механизмов подач станков с ЧПУ, промышленных роботов и других механизмов.

Электропривод предназначен для работы в закрытых помещениях при следующих условиях:

высота над уровнем моря не более 1000 м; температура окружающего воздуха /внутри шкафа/ 5 - 45 оС;

относительная влажность окружающего воздуха до 80 при температуре 30С;

окружающая среда невзрывоопасная, не содержащая агрессивных газов и паров в концентрациях, разрушающих металлы и изоляцию.

Электроприводы предназначены для работы в длительном Sl, кратковременном S2 и повторнократковременном S3 режимах по ГОСТ 183-74.

Во всех режимах работы среднеквадратичный ток нагрузки не должен превышать номинальный.

Электропривод представляет собой электромеханическое устройство, служащее для регулирования и стабилизации скорости вращения электродвигателя Постоянного тока в диапазоне до 10000.

Для электропривода принята структура с ПИ регулятором скорости, адаптивным устройством для линеаризации характеристик электропривода и обратной связью по току на вход управляющего органа СИФУ.

Допускаются изменения принципиальной схемы и замена элементов, не влияющие на технические характеристики привода.

Силовая схема электропривода управляемых выпрямителей, выполненных по трехфазной мостовой схеме, включенных встречно параллельно и работающих по принципу раздельного управления. Выпрямители выполнены на модульных тиристорах, для повышения надежности параллельно тиристорам включены защитные RCцепи. В силовой схеме блока управления в зависимости от применяемого электродвигателя допускается использовать модули на ток 63 10-12 класса.

2. Принцип действия сифу электропривода ЭПУ 1-2


Система импульсно-фазового управления СИФУ предназначена для преобразования постоянного управляющего напряжения в последовательность управляющих импульсов соответствующей фазы, подаваемых на управляющие электроды тиристоров силовых вентильных комплектов.

Формирователь импульсов ФИ состоит из фильтра Ф Rl, R2, СЗ, двух пороговых элементов ПЭ VT1 VT2 VT3 VT4, формирователя синхрониэирующих импульсов ФСИ DD1 генератора пилообразного напряжения ГПН, С4, ОА1, нульоргана НО ВА2, триггера Т, 002, формирователя длительности импульсов ФДИ К15, 217, С5. Схема работает следующим образом.

Синхронизирующее фазное напряжение, поступающее от источника синусоидального напряжения ИСН, сдвигается по фазе фильтром Ф на угол 30о. С выхода фильтра синусоидальное напряжение поступает на пороговые элементы ПЭ1, ПЭ2, где преобразуется в прямоугольные импульсы. Длительность этих импульсов определяет зону разрешения выдачи управляющих импульсов для соответствующих тиристоров и составляет для каждой фазы примерно 176о, что исключает одновременную выдачу управляющих импульсов в двух противофазных вентилях выпрямительного моста.

При логическом сигнале "0" на выходах обоих пороговых элементов на выходе ФСИ формируется синхроимпульс /сигнал логической 1/, которым через транзистор VT5 осуществляется разряд интегрирующей емкости ГПН. С момента исчезновения синхроимпульса напряжение на выходе ГПН станет линейно нарастать от нуля до 10 в момент превышения уровня напряжения РПИ над управляющим напряжением, поступающим с выхода управляющего органа /УО/, фиксируется нульорганом, который изменяет свое состояние с "1" на "0". При этом триггер переключается и на его выходе устанавливается сигнал "0", вызывающий появление на выходе ФДИ импульса, который в соответствии с сигналами пороговых элементов ПЭ1 и ПЭ2 формирует управляющие импульсы на входах усилителей импульсов /УИ/ "а" или "х". Далее усиленный импульс поступает на вводное устройство /Ву/ комплекта "вперед" или "назад". Триггер после появления "0" на выходе нульоргана сохраняет свое состояние до тех пор, пока с ФСИ на другой его вход не поступит синхроимпульс, подготавливающий его для выдачи очередного управляющего импульса. Триггер может подготовиться к выдаче управляющего импульса также и сигналом с блока логики /Up/.

Усилители импульсов выполнены на транзисторах, нагрузкой которых являются вводные устройства. УИ имеют два входа: один для "своего" импульса, другой для "чужого", идущего с другого формирователя импульсов. Это необходимо для получения сдвоенных импульсов, обеспечивающих нормальную работу трехфазной мостовой схемы выпрямления.

Вводное устройство служит для гальванического разделения силовой цепи и цепи управления. Вводным устройством является импульсный трансформатор и включенный последовательно с ним ограничивающий резистор. Управляющий орган служит для согласования выхода канала регулирования с входами СИФУ и для установки углов. Начальный угол регулирования устанавливается равным 120о переменным резистором R51 при нулевых сигналах на входе УО.

Угол равный 10-15о, Устанавливается переменным резистором 254. Угол равный 160о, устанавливается переменным резистором R53.

4. Анализ элементной базы блока


Выбор типов элементов (конденсаторов, резисторов, диодов, транзисторов, микросхем и т.д.) предопределяется также условиями работы электропривода. Каждый тип элемента имеет определяющее значение, ясное понимание его содержания и возможностей, является совершенно необходимым при проектировании ЭП.

Наиболее широкое применение получили следующие типы элементов.

МЛТ - резисторы с металлоэлектрическим проводящим слоем. Предназначены в цепях постоянного тока, относятся к неизолированным резисторам. Масса не более 3,5г.

Резисторы ПЭ - резисторы ПЭ (проволочные эмалированные выпускаются на номинальное сопротивление от 1,0 Ом до 51 кОм и номинальную мощность рассеивания от 7,5 до 150 Вт.

КТ203А - Транзистор кремниевый эпитаксальнопланарный pnp маломощный. Предназначен для работы в усилительных и импульсных схемах. Выпускается в металлостеклянном корпусе с гибкими выводами. Обозначение типа приводится на корпусе. Масса не более 0,5 г.

П701 - полевые транзисторы, кремневые эпитоксиальноплонарные с изолированным затвором и каналом nтипа. Предназначенные для применения в источниках вторичного электропитания переключающих и импульсных устройствах, стабилизаторах и преобразователях напряжения. Выпускаются в металлокерамическом корпусе с полосковыми выводами. Масса не более 6 г.

К75-10-220 - кремневые конденсаторы с постоянной емкостью. Номинальный максимальный ток 10А, напряжение 220В.

Д223Б - диоды кремневые, сплавные выпускаются в металлостеклянном корпусе с гибкими выводами. Масса не более 0,53г.

УД6 - усилители среднего быстродействия, невысокой точности и малой выходной мощности.

К50 - электролитические фольговые алюминиевые конденсаторы постоянной емкости.

СП5-16ВА - резисторы переменные, предназначены для работы в электрических цепях переменного, постоянного и импульсного тока с частотой до 1000 Гц, применяются для печатного монтажа, Rном = 3,3-22 кОм.

Микросхема К293ЛП1А - оптоэлектронный переключатель-инвертор на основе диодных оптопар. Тип логики - ТТЛ. Выпускается в пластмассовом прямоугольном корпусе.

Имеет 14 выводов. Назначение выводов: 1, 2 - входы; 4 - контрольный вход; 8 - инверсный выход; 7 - общий; 14 - напряжение питания. Условное графическое обозначение представлено на рисунке 3:

Рисунок 3. К293ЛП1А

Микросхема К589ИР12 - многорежимный восьмиразрядный универсальный буферный регистр. Тип логики - ТТЛШ. Выпускается в пластмассовом прямоугольном корпусе. Имеет 24 вывода. Микросхема состоит из восьми информационных триггеров, восьми выходных буферных устройств с тремя устойчивыми состояниями, отдельного D - триггера для формирования запроса на прерывания и гибкой схемы управления режимами работы регистра. Назначение выводов: 1, 13 - входы выбора кристалла; 2 - вход выбора режима; 3, 5, 7, 9, 16, 18, 20, 22 - информационные входы; 4, 6, 8, 10, 15, 17, 19, 21 - информационные выходы; 11 - стробирующий вход; 14 - вход установки нуля; 23 - выход запроса прерывания; 12 - общий; 24 - напряжение питания. Условное графическое обозначение микросхемы показано на рисунке 4:

Рисунок 4. К589ИР12

5. Наладка сифу электропривода ЭПУ1-2


1. Сиять ленточные переходные кабели печатных плат.

. Вытащить все платы преобразователя, кроме платы "Питание".

. Снять провода YE1 - YE12, подающие управляющие импульсы на тиристоры, и во избежание замыканий надеть на них изолирующие хлорвиниловые трубки.

. Провести внешний осмотр преобразователя, всех его блоков, силового трансформатора и двигателя. При необходимости устранить видимые повреждения, подтянуть крепежные соединения.

. Вставить последовательно платы СИФУ, защиты и регуляторов.

. Подсоединить большой ленточный переходный кабель КП4 - КП5 - КП6.

ВНИМАНИЕ1 Применяемые на платах и переходном жгуте разъемы не имеют установочного ключа. При правильном соединении надписи на колодке и вставке должны быть наружу.

7. Выполнить монтаж согласно схеме соединений. При предварительной проверке плат двигатель должен быть отключен.

. Проверить правильность установки и исправность силового трансформа тора, для чего отключить силовые предохранители и измерить фазные вторичные напряжения, которые должны быть равными 120 В. Убедиться в правильности чередования фаз.

. В плате "Регуляторы" установить наладочные резисторы R423 - 20 к и R397 - .51 к, делающие регуляторы скорости и тока пропорциональными с коэффициентом усиления, равным единице.

ВНИМАНИЕ! Все работы, связанные с пайкой, а также контактными соединениями, производить при выключенном питании.

Заключение


Я рассмотрел кинематику, принцип работы, технические характеристики круглошлифовального полуавтомата с ЧПУ модели 3М152ВМФ2. Структуру электропривода ЭПУ1-2 используемого в качестве привода изделия его назначение и принцип действия. Описал принцип действия СИФУ, используемого для управления электроприводом ЭПУ 1-2.

Литература


1.       Паспорт круглошлифовального полуавтомата 3М152ВМФ2.

2.       Привод ЭПУ1-2. Паспорт.

.        Привод ЭПУ1-2. Техническое описание.


Не нашли материал для своей работы?
Поможем написать уникальную работу
Без плагиата!
Без нейросетей!