|
Вход1
|
Вход2
|
Вход3
|
Выход
|
|
0
|
0
|
0
|
1
|
|
0
|
0
|
1
|
1
|
|
0
|
1
|
0
|
1
|
|
0
|
1
|
1
|
1
|
|
1
|
0
|
0
|
1
|
|
1
|
0
|
1
|
1
|
|
1
|
1
|
0
|
1
|
|
1
|
1
|
1
|
0
|
Для
логических схем на
-МОП транзисторах уровень логического нуля
приблизительно равен нулю, а уровень логической единицы - меньше чем Eпит.
Сток и затвор верхнего нагрузочного транзистора подключены к питанию, поэтому
всегда выполняется неравенство
,
следовательно
нагрузочный транзистор всегда открыт и работает в пологой области как
нелинейный транзистор.
Если
хотя бы один на один активный транзистор подано напряжение логического нуля, то
он оказывается заперт, вследствие чего выход отключается от земли и на нём
устанавливается напряжение логической единицы. При этом U1лог будет
меньше Eпит из-за влияния нагрузочного транзистора:
.
.
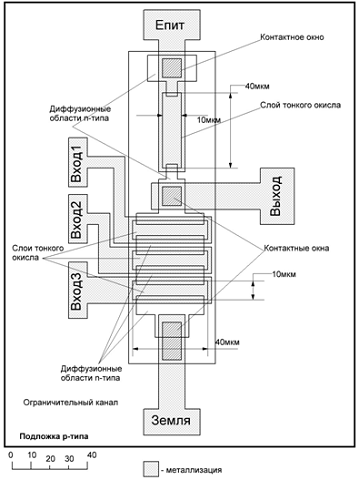
Технология изготовления схемы
Технологический
процесс для
-канального МОП-прибора с металлическим затвором будет
следующим:
1. Получение p-подложки со структурой (100) (Na=1015 см-3)
2. Выращивание защитного слоя окисла
3. Фотолитография для вскрытия областей стока и истока n+
типа.
4. n+
диффузия и выращивание окисла
. Фотолитография
для p-ограничителей канала
. Диффузия
или внедрение ионов p-типа, рост
окисла (Na=1017 см-3).
7. Фотолитография
для тонких слоёв окисла под затворы. Вскрытие окон под выводы.
8. Ионное
внедрение бора для регулировки UЗИпор n-МОП-приборов.
9. Термическое
выращивание тонкого слоя окисла под затворами (lOX=100 нм).
10.
Отжиг для активации внедрённых ионов и восстановления повреждений
кристаллической решётки.
11.
Фотолитография для вскрытия окон под контакты стока и истока.
.
Осаждение парообразного алюминия.
.
Фотолитография для формирования рисунка металлической разводки и контактных
площадок.
14.
Нанесение низкотемпературного пиролитического стекла.
15.
Фотолитография для вскрытия окон под контактные площадки для проволочных
соединений.
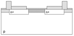
3. Топология и разрез транзисторов
В
проектируемой схеме присутствует два типа транзисторов:
- нагрузочный изготавливают с узким, длинным каналом,
- активные изготавливают с широким и коротким
каналом. Такие требования предъявляют условия хорошей помехоустойчивости и
хороших логических уровней.
.
Расчёт параметров элементов схемы
Константы, используемые при расчётах:
Дж/К -
постоянная Больцмана,
Ф/см -
диэлектрическая проницаемость вакуума,
-
диэлектрическая проницаемость кремния,
-
диэлектрическая проницаемость оксида кремния,
нм -
толщина тонкого окисла,
К -
температура транзистора,
Кл -
заряд электрона,
см-3
- собственная концентрация носителей в Si,
- концентрация внедрённых в канал ионов
Мы
хотим найти пороговое напряжение затвора UЗИпор и пороговое напряжение окружающего окисла UПпор (полевое).
,
где
Uf - потенциал Ферми, считается по следующей формуле:
UOX -
падение напряжения на слое окисла, находится по формуле
,
где
- заряд приповерхностного слоя кремния
-
удельная ёмкость подзатворного диэлектрика
,
где
- поверхностный заряд, расположенный на границе
раздела
для структуры кремния (100).
Тогда
.
Запирающее
напряжение
WM-Si
- работа выхода из металла в зону проводимости Si.
WM-O = 3,2 эВ
- работа выхода из металла в SiO2
WSi-O
= 3,25 эВ + 0,55 эВ +
- работа выхода из кремния в SiO2
Окончательно
получаем:
Рассчитаем
полевое пороговое напряжение UПпор:
Толщина
толстого окисла -
.
Концентрация
ионов, ограничителей канала -
.
Таким
образом, ограничитель канала не будет проводящим, пока к алюминию на окружающем
окисле не будет приложено напряжение 52,02 В.
.
Для
достижения этого
должно быть минимальным. Так как минимальный размер 5
мкм, то для ширины и длины канала необходимо взять по 10 мкм:
Для
получения
и
,
необходимо взять оптимальное соотношения, при котором
и
-
минимально:
Тогда
крутизны транзисторов будут следующими:
Расчёт
ёмкостей.
)
Ёмкости перекрытия каналов
Так
как область перекрытия со стороны сток и исток одинакова, то и ёмкости будут
одинаковы:
Где
-
удельная ёмкость подзатворного диэлектрика
- ширина
области перекрытия
- длина
области перекрытия (равна ширине канала)
Аналогично
для нагрузочного транзистора:
В
программе P-Spice используются удельные ёмкости перекрытия на длину
перекрытия (CGSO, CGDO):
)
Ёмкости
переходов.
Ёмкость
перехода исток-подложка и сток-подложка:
где
- диэлектрическая проницаемость вакуума,
-
диэлектрическая проницаемость кремния,
-
площадь донной части перехода сток-подложка и исток-подложка.
В
соответствии с топологией нагрузочного и активного транзистора (см. пункт 3)
получаем:
Для
нахождения
воспользуемся формулой
, где
- заряд
электрона,
-
концентрация внедрённых в канал ионов,
- напряжение
на
переходе.
Подставляя
числа в выражение для
, получаем:
.
Подставляя
полученные значения в формулу для
и
, получаем:
,
.
Ёмкость
затвор-подложка:
,
.
В
программе P-Spice используются удельные ёмкости перекрытия на длину
перекрытия (CGBO):
,
.
Суммарная
ёмкость:
,
транзистор топология прибор программа
5.
Расчёт с помощью программы P-Spice
Перед
расчётом необходимо обозначить узлы схемы:
Передаточная
характеристика схемы
1 0 5V2 0 5V3 0 5V4 0 5V1 1 5 0 nmosn5 2 6 0 nmosa6 3
7 0 nmosa7 4 0 0 nmosa
.model nmosn nmos (level=1 vto=0.585 uo=450 tox=50n
w=10u l=40u
+cbs=1.84pF cbd=1.84pF cgbo=2.124e-9 cgdo=7.08e-10
cgso=7.08e-10)
.model nmosa nmos (level=1 vto=0.585 uo=450 tox=50n
w=40u l=10u
+cbs=2.4pF cbd=2.4pF cgbo=8.5e-9 cgdo=7.08e-10
cgso=7.08e-10)
.op
.dc vin1 0 5 0.01
.print dc v(5)
.probe
.end
Уровень
логической единицы:
,
Уровень
логического нуля:
,
Логический
перепад:
,
Порог
переключения:
,
,
.
.
Помехоустойчивость
по отрицательной помехе:
.
Переходная характеристика схемы
Vpit 1 0 5V
vin1 2 0 pulse (0.38 4.42 10u 10u 20u 150u 227u)3 0 4.42V4 0
4.42V5 0 15pF1 1 5 0 nmosn5 2 6 0 nmosa6 3 7 0 nmosa7 4 0 0 nmosa
.model nmosn nmos (level=1 vto=0.585 uo=450 tox=50n w=10u
l=40u
+cbs=1.84pF cbd=1.84pF cgbo=2.124e-9 cgdo=7.08e-10
cgso=7.08e-10)
.model nmosa nmos (level=1 vto=0.585 uo=450 tox=50n w=40u
l=10u
+cbs=2.4pF cbd=2.4pF cgbo=8.5e-9 cgdo=7.08e-10 cgso=7.08e-10)
.op
.tran 0.1u 400u
.print tran v(5) v(2) i(vpit)
.probe
.end

Параметры
схемы
Длительность задержек:
,
.
.
Длительность
фронтов:
,
.
Статическая
и динамическая мощности, потребляемые схемой.
Входной
файл для определения тока такой же, как и для динамики.
Из
графика видно, что ток потребления при логической единице на выходе равен нулю:
,
.
Тогда,
для определения статической мощности воспользуемся формулой:
.
Динамическая
мощность.
Частота
переключения
.
Для
определения динамической мощности воспользуемся формулой
.
6. Топология всей схемы
7. Сравнение с аналогами, выпускаемыми промышленностью
В
качестве схемы для сравнения использовались цифровые базовые матричные кристаллы
на основе
-МОП-структур типа К1801ВП1.
|
Параметр схемы
|
Не менее
|
Не более
|
Данная схема
|
|
Напряжение питания, В
|
4,75
|
5,25
|
5
|
|
Напряжение логического нуля
, В -0,40,38
|
|
|
|
|
Напряжение логической
единицы , В2,7-4,42
|
|
|
|
|
Ток потребления, мкА
|
-
|
300
|
62,15
|
|
Максимальная входная
частота, кГц
|
-
|
8
|
4,4
|
|
Среднее время задержки, мкс
|
5,5
|
7,5
|
4,5
|