Расчёт электрической цепи
Министерство образования и науки РФ
«Омский государственный технический университет»
Кафедра «Автоматизированные системы обработки информации и управления»
РАСЧЁТНО-ГРАФИЧЕСКАЯ РАБОТА
на тему «Расчёт
электрической цепи»
по дисциплине «Электротехника и электроника»
Пояснительная записка
Шифр работы РГР – 2068998 - 43 - 3 ПЗ
Направление 230100.62
Омск –XXX
Реферат
Отчёт 11 с., 1 ч., 4 рис., 1 табл., 2 источника, 1
прил.
ЭЛЕКТРИЧЕСКАЯ ЦЕПЬ, MICRO-CAP 8,
ПРОГРАММИРОВАНИЕ НА ЯЗЫКЕ ВЫСОКОГО УРОВНЯ, РАСЧЁТ ТОКОВ ВЕТВЕЙ
Предметом исследования является практическое
применение знаний по электротехнике и электронике для расчёта электрической
цепи.
Цель работы – расчёт токов ветвей методом контурных
токов с последующей проверкой решения с помощью ППП для моделирования
аналоговых схем (Micro-CAP).
В процессе работы создавалась программа, написанная на
языке высокого уровня C#,
реализующая нахождение всех требуемых в ходе работы численных значений.
В результате при помощи разработанной
программы и ППП для моделирования аналоговых схем Micro-CAP
были получены требуемые численные величины и произведена оценка погрешности.
Содержание
Введение4
1 Аналитическое решение5
2 Нахождение численных значений6
3 Проверка решения и оценка
погрешности7
Заключение9
Список использованных источников 10
Приложение А. Листинг программы 11
Введение
Целью данной расчетно-графической работы по дисциплине
«Электротехника и электроника» является расчёт электрической цепи с последующей
проверкой в ППП для моделирования аналоговых схем.
В ходе работы требуется определить токи и напряжения в
отдельных ветвях цепи.
В ходе выполнения работы был изучен метод контурных
токов, проведено ознакомление с ППП для моделирования аналоговых схем MicroCAP.
Первый раздел отчета посвящён аналитическому решению.
Второй раздел посвящён нахождению всех требуемых в
ходе работы численных величин.
Третий раздел содержит результаты проверки требуемых
величин с помощью ППП для моделирования аналоговых схем Micro-CAP.
1 Аналитическое решение
В данной
расчетно-графической работе при определении токов и напряжений в отдельных
ветвях цепи с
n
ветвями по закону
Кирхгофа необходимо решить систему из
n уравнений, при этом используем метод

контурных токов. В его основе лежит введение в каждый
контур условного контурного тока iK, для которого будут справедливы закон токов Кирхгофа (ЗТК) и
закон напряжений Кирхгофа (ЗНК).
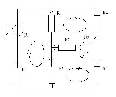
Рисунок 1 – Исходная
схема
Для контурных токов ik1, ik2 и ik3 запишем уравнения по ЗНК:
-u1+(R1+R3+R5)ik1-R3ik2+R5ik3=0; (1)
u2-R3ik1+(R2+R3+R4)ik2+R2ik3=0; (2)
u2+R5ik1+R2ik2+(R6+R2+R5)ik3=0. (3)
Перенесём u1 и u2 в правую часть системы и получим
каноническую форму записи уравнений по методу контурных токов.
R11ik1-R12ik2+R13ik3= u1; (4)
-R21ik1+R22ik2+R23ik3= - u2; (5)
R31ik1+R32ik2+R33ik3= - u2. (6)
Где собственными или контурными сопротивлениями 1, 2 и
3 контуров являются формулы (7), (8) и (9).
R11= R1+R3+R5;
(7)
R22= R2+R3+R4;
(8)
R33= R6+R2+R5.
(9)
А взаимным сопротивлением – (10), (11) и (12).
R12= R21= R3; (10)
R13= R31= R5; (11)
R23= R32= R2. (12)
Из данной системы уравнений получаем определитель
системы (13), а определитель
(14) находится путём замены k-столбца правой частью приведённой выше системы.
. (13)
Величины контурных токов находятся из формул (15), (16)
и (17).
; (15)
; (16)
. (17)
Истинные токи в ветвях находятся как алгебраическая
сумма контурных токов.
2 Нахождение численных значений
Нахождение всех
требуемых в ходе работы численных значений выполнено с помощью программы,
написанной на языке высокого уровня C#. Пример работы программы представлен на
рисунке 2.
Рисунок 2 – Пример работы программы
Листинг программы,
выполняющий необходимые расчёты приведен в виде рисунка А1 приложения А.
В данной расчётно-графической работе проверка результатов,
полученных с помощью программы, написанной на языке высокого уровня,
производилась при помощи ППП для моделирования аналоговых схем Micro-CAP 8.
Принципиальная схема
электрической цепи, расчёт которой необходимо произвести, представлена на
рисунке 3.
Рисунок 3 – Схема электрической цепи
Проверка выполнялась путём сравнения численных величин
полученных разными средствами, с оценкой погрешности. Оценка погрешности для
мощностей выполнялась по следующей формуле:
E =
. (18)
где Iрасч. –
значение, полученное путём программирования на языке высокого уровня, Iмод. – то же самое значение, но
полученное с помощью ППП Micro-CAP 8. Полученные результаты
представлены в таблице 1.
Таблица 1 – Сравнение результатов и оценка погрешности
|
k
|
iк, А
|
Погрешность, %
|
|
Значения, полученные программой
|
Значения, полученные в Micro-CAP
|
|
1
|
2,49
|
2,494
|
0,002
|
|
2
|
33,64
|
33,641
|
0,00003
|
|
3
|
34,34
|
34,34
|
0,00
|
|
4
|
31,85
|
31,846
|
0,00013
|
|
5
|
0,70
|
0,698
|
0,00287
|
|
6
|
1,80
|
1,795
|
0,00279
|
Как видно из таблицы: значения, полученные с помощью
программы, сходятся со значениями полученными средствами ППП для аналоговых
схем Micro-CAP, следовательно, программа, написанная на языке
высокого уровня, работает правильно и выдаёт результат с достаточно малой
относительной погрешностью.
Заключение
Результатом выполнения
расчётно-графической работы является программа написанная на языке высокого
уровня C#, которая при заданных
исходных данных вычисляет все необходимые в ходе работы велечины с достаточно
малой относительной погрешностью.
В ходе выполнения работы была произведена проверка
полученных значений средствами ППП для моделирования аналоговых схем Micro-CAP 8 и выполнена оценка. Результаты вычислений погрешности наглядно показывают,
что вычисления, сделанные с помощью программы написанной на языке высокого
уровня точны. Следовательно, расчёт электрической цепи выполнен правильно.
Поставленные задачи выполнены полностью.
Список использованных источников
1
Бакалов В.П.,
Игнатов А.Н., Крук Б.И. Основы теории электрических цепей и электроники. - М.:
Радио и связь,1989. – 528 с.
2
Разевиг В.Д.
Система схемотехнического моделирования MICRO-CAP V. – М.: ТОО
«СОЛОН», 1997. – 273 с.
Приложение А
(обязательное)
Листинг программы
Ниже, на рисунке А.1,
представлен основной код программы.
Рисунок А.1 – Вычисление необходимых величин и их
вывод на экран