Техника высоких напряжений
Техника
высоких напряжений
Вариант 2.
перенапряжение электрическое поле
изоляция
Задача 2
Недалеко от воздушной ЛЭП, Uном
произошел грозовой разряд при токе молнии Iм. воздушная волна
перенапряжения перешла на кабель с волновым сопротивлением Zкаб.
Средняя высота подвеса проводов воздушной линии ЛЭП hср, диаметр
проводов d.
. Определить амплитуды волн напряжения и
тока, перешедших на кабель. Во сколько раз кабельная вставка снижает амплитуду
волн перенапряжений, набегающих с линий.
. Определить переломное напряжение,
действующее на изоляцию кабельной воронки, если в точке перехода воздушной ЛЭП
на кабель включен разрядник. Сопротивление заземления разрядника R.
. Сравнить величины преломленного
напряжения в обоих случаях и сделать вывод, во сколько раз остаточное
напряжение, созданное разрядником, меньше преломленного.
Дано:
ном = 6 кВ.м = 40 кА.каб = 25 Ом.ср
= 7 м.= 8 мм.= 17 ом.
Решение
. Случай
с одной кабельной вставкой:
Определим
волновое сопротивление ВЛ по формуле:
ZЛЭП = 138 
;ЛЭП = 138 х 
= 489,081 Ом.
Определяем амплитуду индуктированного
перенапряжения, возникающего в ВЛ при ударе молнии вблизи ЛЭП
инд
= 5,3 х Iм = 5,3 х 40 = 212 кВ.
Амплитуда индуктированного перенапряжения
соответствует амплитуде падающей волны, которая набегает с воздушной ЛЭП на
кабель.
инд
= Uпад = 212 кВ.;
Амплитуда переломленной волны напряжения, т. е.
перешедшей на кабель будет:
Uпрелом 1 = Uпад
∙
α1, где α1 = = 
= 0,097.прелом 1= 212 ∙
0,097 = 20,564 кВ.
Амплитуда преломленной волны тока
определяется по закону Ома для волны:
прелом 1 = Uпрелом
1 / ZЛЭП = 20,564 / 489,081 = 0,042 кА = 42 А.
Кабельная вставка, таким образом,
снижает амплитуду перенапряжения в 40 000 / 42 = 952,381 раза 
в 1000 раз.
2. Случай с установкой разрядника
Изобразим схему набегания волны перенапряжения
на узловую точку, к которой присоединен кабель Zкаб и разрядник R:
Рис.1. Схема набегания волны перенапряжения.
Составим схему замещения, в которой волновые
сопротивления ZЛЭП и Zкаб заменим равными им активными сопротивлениями,
а сопротивление разрядника R оставим без изменений.
Рис. 2. Схема замещения.
Амплитуда преломленной волны напряжения будет:
Uпрелом 2 = Uпад
∙
α2, где α2 = и Zэкв
= 
;экв = 
= 425/ 42 = 10,119 Ом;
α2 = 
= 20,238 / 499,2 = 0,0405;прелом
2 = 212 х 0,0405 = 8,595 кВ.
3. В результате проведенных расчетов мы
получили:
прелом 1=
20,564 кВ.прелом 2 = 8,595 кВ.
Таким образом, преломленное напряжение
оказывается меньше в 20,564/8,595 = 2,4 раза при применении разрядников.
Вопрос 12.
Классификация перенапряжений в
электроустановках. Распространение электромагнитных волн в линиях. Фронт волны.
От чего зависит скорость перемещения фронта волны?
Ответ
Перенапряжениями называются любые повышения
напряжения в электрической системе выше длительно допустимых.. Перенапряжения
в электрических системах можно классифицировать как:
. Внутренние.) Коммутационные
перенапряжения.
Коммутации могут быть оперативными, например:
включение и отключение ненагруженных линий; отключение ненагруженных
трансформаторов и реакторов поперечной компенсации; отключение конденсаторных
батарей. Чаще такие перенапряжения возникают при аварийной коммутации в
результате действия релейной защиты или противоаварийной автоматики. К
аварийным коммутациям относят: отключение выключателями короткого замыкания
(КЗ); автоматическое повторное включение (АПВ) линии; внезапный сброс нагрузки;
разрыв передачи при выпадении из синхронизма и др.) Перенапряжения при
однофазных дуговых замыканиях на землю в сетях с изолированную нейтралью.
Возникновение дуговых перенапряжений обычно
связано с перемежающимся характером дуги КЗ.) Феррорезонансные перенапряжения
при неполнофазных режимах.
При включении или отключении линии или
трансформатора возможны случаи отказа одной из фаз выключателя. Тогда возникают
неполнофазные режимы, которые могут привести к значительным перенапряжениям
резонансного характера.
В
сетях 35 = 110 кВ отмечены случаи появления такого перенапряжения при обрывах
проводов, часто сопровождающихся падением на землю и заземлением одного из
концов; перегоранием плавких вставок в одной или двух фазах и т. п.) Резонансные
перенапряжения в системах сверхвысокого напряжения.
Такие
перенапряжения возможны при симметричном трехфазном режиме, особенно в конце
линии, обусловленные прохождением емкостного тока через сосредоточенную
индуктивность источника и распределенную индуктивность линии.
. Внешние
(атмосферные)
Грозовые
перенапряжения. Они в свою очередь подразделяются на перенапряжения от прямого
попадания молнии и индуцированные (удар молнии вблизи электрооборудования). . Распространение
электромагнитных волн в линии
Внезапное
изменение напряжения в одной точке линии передается в соседние точки не
мгновенно, а в виде электромагнитной волны, распространяющейся в воздухе
(диэлектрике) вдоль проводов линии со скоростью:
=
,м/мкс., где с = 300 м/мкс - скорость света
Скорость
распространения зависит от электрических (диэлектрическая проницаемость среды)
и магнитных (магнитная проницаемость) свойств среды (в нашем случае это чаще
всего медь и алюминий).
Волна
характеризуется фронтом волны (или волновой поверхностью) -
геометрическое место точек , колеблющихся в одинаковых фазах. Обычно в линия
рассматриваются фронты волны в виде прямоугольных или косоугольных импульсов.
Волны
возникают при включении и отключении источника энергии (коммутации), КЗ в
линии, ударе молнии в линию или вблизи нее и т. п.
Для
удобства рассмотрения волновых процессов единую электромагнитную волну
представляют в виде двух составляющих:
волны
напряжения, несущей в себе запас электрической энергии:
Wэ = 
;
волны тока, несущей запас магнитной
энергии:м = 
;
В точке перехода с одного волнового
сопротивления на другое электромагнитная волна испытывает деформацию, что
приводит к перераспределению между величинами электрической и магнитной
энергии, следовательно, изменяется соотношение между напряжением и током волны.
Этот процесс условно получил название падения (набегания) волны, ее отражения и
преломления. Соответственно и волны называются падающей, отраженной и
преломленной. Ток и напряжение волны связаны с законом Ома.
Используем для вывода коэффициентов преломления
и отражения уравнения разложения действительного напряжения u и тока i на
прямые и обратные волны u’ и u’’:
u = u’
+ u’’;
i = 
.
Эти уравнения показывают, что, зная
напряжение и ток в какой-либо точке линии с волновым сопротивлением z, можно
получить прямую и обратную волну:
Если ток i = 0, то напряжение u
образовано двумя волнами - u / 2. Если нет напряжения u = 0, но имеется ток i,
то разложение дает две одинаковые по величине iz / 2 и разные по знаку волны
напряжения.
Связь напряжения и тока слагающих
волн определяются соотношениями:
Здесь токи
- токи
прямой и обратной слагающих.
При набегании по z1 волны u’ на
провод с волновым сопротивлением z2, проникающую в этот провод волну u можно
рассматривать как результат наложения прямой и обратной волн. При этом, u = iz2.
Следовательно,
α - коэффициент преломления
волны.
β - коэффициент отражения волны.
Очевидно, что α всегда
положителен и может изменяться от 0 до 2, а коэффициент /β/ 
1 и может быть как положительным,
так и отрицательным.
Отметим, что коэффициенты α и β относятся к
преломлению и отражению волн напряжения , а не тока.
Положительной величине β (z2

z1) соответствует
повышение напряжения , т. е. отражение напряжения с тем же знаком и понижение тока,
т. е. его отражение с обратным знаком.
Рассмотрим случай: разомкнутого на
конце кабеля
Предполагаем, что переход с относительно
большого волнового сопротивления линии на малое сопротивление кабеля происходит
без переходных процессов, имеющих место в действительности. Классическая теория
волновых процессов в линиях исходит из предположения, что сопротивление,
емкость и проводимость утечки постоянны и не зависят от тока и напряжения. Падает
прямоугольная волна.
Волновое сопротивление кабеля является
сопротивление, обусловленное только электромагнитным полем между жилой и
оболочкой. Вне оболочки поля нет, и весь обратный ток течет через оболочку.
Волновое сопротивление кабеля примерно в 10 - 30
раз меньше сопротивления ЛЭП и сильно зависит от номинального напряжения и
сечения жилы. С повышением номинального напряжения увеличивается индуктивность
и уменьшается емкость кабеля. Увеличение сечения повышает емкость и уменьшает
индуктивность.
Коэффициент преломления при z1 = 15 z2
равен αn
= 2 / (1 + 15) = 0,125. Единичная волна напряжением U0, вступая в
кабель, снижает свое напряжение до 0,125 U0 и с этим напряжением
проходит на кабель, затем полностью отражается от разомкнутого конца с тем же
знаком.
Кабель спустя время двойного пробега
волны по кабелю заряжается (только электрическое поле) до напряжения 0,25 U0.
Хотя теперь напряжение на кабеле вдвое превосходит напряжение воздушного
провода в точке соединения, кабель не может разряжаться на линию, так как это
означало бы изменение знака тока в воздушной линии. Между тем. Даже небольшие
снижения тока Δi в воздушной
линии вызовет значительное повышение напряжения на воздушной линии в силу ее
значительного волнового сопротивления. Это повышение напряжения (Δu =
Δiz1) не только
уравновесит повышенное напряжение кабеля. Но и вызовет за счет своего избытка
над напряжением кабеля его дополнительную зарядку. Формально волна 0,125 U0.
Отраженная от конца кабеля, падая на большое сопротивление z1 
2, обусловит напряжение 0,125α2 U0
(α2 = 2 - α1 -
коэффициент преломления), равное 0,1254 (2 - α1) U0
= 0,125 х 1,875 U0 = 0,235 U0 наложится на первоначальные
0,125 U0 и даст в начале кабеля напряжение 0,36 U0, что и
повлечет за собой новую зарядную волну напряжения. Этот ступенчатый процесс
повышения напряжения кабеля и понижение тока в воздушной линии привел бы (при
бесконечной длине линии) к заряду кабеля до двойного напряжения падающей на
кабель прямоугольной волны, а ток в линии к нулю.
Несколько сложнее протекает процесс при
падении косоугольной волны.
До пробоя промежутка разрядника,
установленного на стыке воздушного провода и кабеля, напряжение на кабеле
образуется наложением косоугольных волн, полностью отражающихся от конца и
почти полностью от ВЛ. Напряжение на промежутке разрядника все время нарастает
и наступает пробой промежутка при некотором напряжении U0. В силу
большой вентильности разрядника можно считать, что это напряжение в дальнейшем
сохранится неизменным. Если длина кабеля достаточно велика, то при данной
крутизне а падающей волны напряжение на промежутке увеличивается со скоростью аα и может
достигнуть U0 в момент времени tпр = U0 / αа. Такой
процесс требует длины кабеля lк 
tпрuк / 2. В
этом случае отраженная от конца кабеля волна не успевает прийти к стыку, и
напряжение U0 является и напряжением движущейся по кабелю волны.
Полное отражение обеспечивает на
конце напряжение 2 U0.
Максимальное напряжение падающей на
кабель волны определяется, как правило, изоляцией ВЛ относительно земли. При
номинальном напряжении порядка 10 кВ импульсную прочность кабеля можно оценить
величиной в 100 кВ.
Вопрос 22.
Какие способы защиты
электроустановок от перенапряжений относятся к мероприятиям предупреждающего и
ликвидирующего характера? Перечислить. Описать мероприятия по усилению изоляции
и применению кабельных вставок и емкостей.
Ответ
Все мероприятия по защите от
перенапряжений делятся на мероприятия предупреждающего и ликвидирующего
характера.
К первым относятся меры, не
допускающие попадания прямых ударов молнии в объект:
· применение молниеотводов;
молниеотводы по типу молниеприемников
разделяются на стержневые (в виде вертикально установленных стержней -
мачт, соединенных с заземлителем) и тросовые (в виде горизонтально
подвешенных проводов, по опорам, к которым крепится трос, прокладываются
токоотводы, соединяющие трос с заземлителем);
· к устройствам молниезащиты относятся
также металлическая кровля или сетка, накладываемая на неметаллическую кровлю с
присоединением их к заземлителям.
Ко вторым относятся те мероприятия, которые
защищают изоляцию от набегающих волн и коммутационных перенапряжений:
· применение защитных искровых
промежутков (ИП), включаемых параллельно изоляции;
· применение разрядников (трубчатые,
вентильные и комбинированные) для ограничения амплитуды волны, пришедшей с
линии, до величины, безопасной для изоляции;
· применение нелинейных ограничителей
напряжения - резисторы, изготовленные на основе окиси цинка;
· применение конденсаторов для защиты
от падающих волн перенапряжений, распространяющихся вдоль по линиям и от
коммутационных перенапряжений;
· применение кабельных вставок.
Мероприятия по усилению изоляции.
При проектировании электрической изоляции
необходимо учитывать все виды перенапряжений.
В большинстве случаев при конструировании
электрической изоляции не удается использовать наилучшую ее форму с точки
зрения получения наиболее выгодного для работы электроизоляционных материалов
равномерного поля.
Во-первых, можно повысить работоспособность
изоляции путем увеличения размеров конструкций (например, изоляторов). Однако
такой путь экономически не оправдан.
Во-вторых, можно создавать более равномерное
распределение электрической нагрузки на отдельных участках электроизоляционных
материалов. Применяется два способа: изменять либо активную проводимость, либо
емкость отдельных участков изоляции.
Изменение активной проводимости можно добиться
несколькими путями:
· подбором электроизоляционных
материалов с разной проводимостью;
· использование активных делителей
напряжения;
· установкой коронирующих электродов.
Такие электроды повышают проводимость участка промежутка, особенно значительное
в местах существования коронного разряда.в месте коронного разряда падение
напряжения уменьшится и распределение потенциалов станет более равномерным.;
· применением полупроводящих покрытий.
Применяют в изоляторах, изоляции электрических машин, кабелях. Применение
полупроводящих покрытий повышает напряжение возникновения поверхностных
разрядов в результате понижения наибольшей напряженности поля по границе
раздела двух сред. Такие покрытия повышают температуру изоляции за счет тока
утечки, что способствует подсушиванию ее поверхности и увеличением разрядных
характеристик во влажной и загрязненной атмосфере.
Емкостные способы регулирования основаны на
увеличении емкости тех участков изоляции, в которых необходимо понизить падение
напряжения. Увеличение емкости получают:
· размещением в тех местах, где нужно
понизить напряжение, диэлектриков с повышенной диэлектрической проницаемостью -
градирование изоляции. Применяется в кабелях высокого напряжения.;
· применение внутренних и внешних
экранов. Высоковольтное оборудование подстанций, гирлянды изоляторов снабжаются
спец. Экранами. Основное их назначение - повысить напряжение появления
коронного разряда на элементах конструкций. В зависимости от места установки
экранов их подразделяют на внешние и внутренние. Последние применяются при
изоляции проходных и опорных изоляторов, электрических машин и
трансформаторах.;
· использованием конденсаторных
обкладок.
Применение емкостей (конденсаторов).
Кабельные линии.
Регулирование электрического поля может осуществляться с помощью так называемых
конденсаторных обкладок, представляющих собой дополнительные электроды из
металлической фольги, которые располагаются в толще изоляции между главными
электродами. В результате образуется цепочка последовательно включенных
конденсаторов, емкости которых при переменном напряжении (или сопротивления
изоляции между обкладками при постоянном напряжении) определяют распределение
напряженностей в изоляции.
Путем изменения размеров, количества и взаимного
расположения конденсаторных обкладок можно менять емкости последовательно
включенных конденсаторов, регулируя тем самым характер распределения
напряженностей.
Конденсаторные обкладки могут располагаться в
области основной изоляции между электродами для регулирования поля как в
радиальном, так и в осевом направлении (рис. ), а также в области между краями
электродов для выравнивания электрического поля между ними.
Рис.1 . Варианты расположения конденсаторных обкладок
в изоляции.
а. - между электродами для регулирования в
области основной изоляции;
б. между электродами для регулирования поля
между краями электродов.
- электрод; 2 - диэлектрик; 3 - конденсаторная
обкладка.
Выбор размеров и расположение обкладок в изоляции
с осевой симметрией производится на основании предположения, о постоянстве
потока смещения через все обкладки, расположенные между главными электродами
(искажением поля на краях конденсаторных обкладок пренебрегаем):
2πrlεε0Еr
= соnst,
Еr - напряженность поля у
конденсаторной обкладке;и l - радиус и длина обкладки.
Если принять, что максимальные напряженности
поля в пределах каждого слоя между двумя соседними обкладками должны быть
одинаковыми, то размеры обкладок могут выбираться из условия:rl = соnst,
при достаточно большом количестве обкладок Δr
= rn+1
- rn мало (2 - 4 мм), поэтому в пределах каждого слоя разница между
максимальной и минимальной напряженностями поля ничтожна и, таким образом,
напряженность поля в радиальном направлении практически постоянна (рис. 2).
Следовательно, начальное распределение перенапряжения будет равномерным.
Рис.2. Регулирование электрического поля с
помощью конденсаторных обкладок.а. - в радиальном направлении;
б. - в осевом направлении.
Это позволяет существенно уменьшить диаметр
изоляционной конструкции.
Трансформаторы 
110 кВ. Для
трансформаторов с напряжением обмоток 110 кВ и выше применяют «емкостную
компенсацию» (т. к. при перенапряжениях наибольшей опасности подвергается
изоляция начальных катушек) - для этого включают добавочные емкости,
выполненные в виде экранов особой формы, окружающих обмотку ВН. емкости С3
’
, С3 ’’,
С3 ’’’
и др.
(рис.3, а ).
а.)
б.)
Рис.3. Схема емкостной компенсации
(а) и схема расположения емкостных витков (б) в трансформаторе 110 кВ и выше.
Выравнивание электрического поля у
концов (постоянство напряженности поля) достигается применением емкостных
колец, являющихся разомкнутыми шайбообразными электростатическими экранами.
Емкостное кольцо изготовляют из тонкой медной ленты шириной 20 - 30 мм,
завернутой в кабельную бумагу и намотанной бифилярно - в два слоя на
электрокартонную шайбу.
Таким образом, емкостные кольца
снижают максимальные напряжения, возникающие между начальными и концевыми
катушками обмоток.
Применение кабельных вставок.
Кабельные вставки применяют при
подходе питающих линий электропередачи к РУ. Они широко применяются как
устройства, предохраняющие (при срабатывании трубчатого разрядника) от
проникновения опасных волн на шины, к которым присоединены вращающиеся машины.
Примеры применения кабельных
вставок:
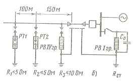
При присоединении ВЛ к шинам РУ с
вращающимися машинами через реактор и кабельную вставку длиной более 50 м (рис.
4) защита подхода ВЛ от прямых ударов молнии не требуется. В месте
присоединения ВЛ к кабелю устанавливается комплект трубчатых разрядников с
сопротивлением заземления не более 5 Ом, а перед реактором - комплект
разрядников IV группы.
На рис. 5. представлена схема защиты
электро двигателя до 3МВт. При наличии кабельной вставки любой длины
непосредственно перед кабелем устанавливается вентильный разрядник IV группы.
Заземляющий зажим разрядника должен быть кратчайшим путем присоединен к
металлическим оболочкам кабеля и к заземлителю. У электродвигателя
устанавливаются вентильные разрядники I группы и защитные емкости по 0,5 мкФ на
фазу.
Рис. 4. Схема защиты вращающихся
машин от грозовых перенапряжений.
Рис. 5. Схема защиты
электродвигателей до 3 МВт при подходе ВЛ на деревянных опорах.
Вопрос 32
Факторы, влияющие на конструктивные
особенности изоляторов. Меры повышения надежности изоляции в условиях
интенсивных загрязнений
Ответ
Поскольку перекрытие изоляторов
происходит в результате разряда в воздухе вдоль поверхности, то на разрядные
напряжения изоляторов оказывают влияние следующие факторы:
· Давление (требования по механической
и электрической прочности к диэлектрику изолятора);
· Температура;
· Абсолютная влажность воздуха
(требования по гигроскопичности);
· Состояние поверхности (наличие
увлажненных загрязнений и смачивание дождем - требования трекингостойкости).
Рассмотрим требования к изоляторам исходя из эти
факторов.
Диэлектрики, из которых изготовляются изоляторы,
должны обладать высокой механической прочностью, поскольку изоляторы, являясь
элементом конструкции, несут значительную нагрузку. Изоляторы линий
электропередачи, например, несут нагрузку от тяжения проводов, исчисляемую
тоннами, а иногда и десятками тонн. Опорные изоляторы, на которых крепятся шины
распределительных щитов и устройств, выдерживают громадные нагрузки от
электродинамических сил, возникающих между шинами при коротких замыканиях.
Диэлектрики должны иметь высокую электрическую
прочность, позволяющую создавать экономичные и надежные по конструкции
изоляторы. Нарушение электрической прочности изоляторов может происходить или
путем пробоя твердого диэлектрика, из которого он изготовлен, или в результате
развития разряда в воздухе вдоль внешней поверхности изолятора. Пробой твердого
диэлектрика означал бы выход изолятора из строя, тогда как разряд по
поверхности при условии быстрого отключения напряжения не причиняет изолятору
никаких повреждений. Поэтому пробивное напряжение твердого диэлектрика должно и
всегда делается примерно в 1,5 раза более высоким, чем напряжение перекрытия по
поверхности, которым и определяется электрическая прочность изолятора.
Диэлектрики должны быть не гигроскопичны и не
изменять своих свойств под действием различных метеорологических факторов. При
неблагоприятных условиях (дождь, увлажненные загрязнения) на поверхностях
изоляторов, устанавливаемых на открытом воздухе (изоляторы наружной установки),
могут возникнуть частичные электрические дуги. Под их действием поверхность
может обугливаться и на ней могут появляться проводящие следы - треки,
снижающие электрическую прочность изоляторов. Поэтому диэлектрики для
изоляторов наружной установки должны обладать высокой трекингостойкостью.
Всем указанным требованиям в наибольшей степени
удовлетворяют глазурованный электротехнический фарфор и стекло, а также
некоторые пластмассы (полимеры).
Электрическая прочность фарфора
в однородном поле при толщине образца 1,5 мм составляет 30 - 40 кВ/мм и
уменьшается при увеличении толщины. Электрическая прочность стекла при тех же
условиях - 45 кВ/мм.
Механическая прочность фарфора
и стекла зависит от вида нагрузки. Например, прочность фарфоровых образцов
диаметром 2 - 3 см составляет при сжатии 450 МПа, а при изгибе 70 МПа, а при
растяжении всего 30 МПа. Поэтому наиболее высокой механической прочностью
обладают изоляторы, в которых фарфор работает на сжатие.
Стекло по механической прочности не уступает
фарфору и тоже лучше всего работает на сжатие. Стеклянные подвесные изоляторы
тарельчатого типа для ЛЭП изготовляются на нагрузки до 40 т.
Полимерные изоляторы наружной установки
изготовляются из эпоксидных компаундов на основе циклоолифатических смол или же
из полиэфирных смол с минеральным наполнителем и добавкой фторопласта. Такие
изоляторы имеют высокую электрическую прочность и достаточную
трекингустойчивость. Для повышения механической прочности полимерные изоляторы
армируются стекловолокном.
Рассмотрим изоляторы при загрязненной и
увлажненной поверхности.
В условиях эксплуатации поверхности изоляторов
всегда загрязняются. Однако, как правило, сухие загрязнения не оказывают
заметного влияния на разрядные напряжения изоляторов, так как слой загрязнения
имеет высокое сопротивление и не влияет на распределение напряжения по
поверхности изолятора. Увлажнение слоя загрязнения моросящим дождем или росой
приводит к уменьшению сопротивления слоя загрязнения, изменению распределения
напряжения по поверхности изолятора и в результате к снижению разрядного
напряжения.
Грязеразрядное напряжение изолятора зависит от
характеристики слоя загрязнения - его количества и состава, а также от
интенсивности и вида увлажнения. Большое разнообразие видов загрязнений,
встречающихся в условиях эксплуатации, не позволяют выбрать единственное
возможное «стандартное» загрязнение. Наиболее правильно разрядные напряжения в
реальных условиях загрязнения могут быть определены из опыта эксплуатации.
Однако в ряде случаев этого недостаточно и возникает необходимость в
исследованиях по определению грязеразрядных напряжений в лабораторных условиях.
В настоящее время принято определять грязеразрядное напряжение при нанесении на
поверхность изолятора твердого вещества (цемента) с последующим увлажнением
распыляемой водой или сконденсированным паром, а также в атмосфере соленого тумана.
Рассмотрим, упрощенно, механизм перекрытия
изолятора при увлажненной загрязненной поверхности.
Под действием приложенного к изолятору
напряжения по увлажненному слою загрязнения проходит ток утечки (Iу),
нагревающий его. Так как загрязнение распределено по поверхности изолятора
неравномерно и плотность тока утечки неодинакова на отдельных участках
изолятора из-за сложной конфигурации его поверхности, то нагревание слоя
загрязнения происходит также неравномерно. На тех участках, где плотность тока
наибольшая, а загрязняющий слой тоньше, происходит интенсивное испарение воды и
образуются подсушенные участки с повышенным сопротивлением. Распределение
напряжения по поверхности изолятора меняется. Почти все напряжение,
воздействующее на изолятор, оказывается приложенным к подсушенным участкам. В
результате этого подсушенные участки перекрываются искровыми каналами,
называемыми частичными дугами. Сопротивление искрового канала меньше
сопротивления подсушенного участка поверхности изолятора, поэтому ток утечки возрастает.
Возрастание тока утечки приводит к дальнейшему подсушиванию слоя загрязнения, а
следовательно, к увеличению его сопротивления. Наряду с этим происходит
интенсивное подсушивание поверхности у концов дуг, что приводит к их удлинению.
Подсушивание всей поверхности изолятора ведет к снижению тока утечки,
увеличение длины частичных дуг - к его росту. Если результатом этого будет
уменьшение тока утечки, то частичные дуги погаснут, если же ток утечки будет
расти, то частичные дуги будут удлиняться и перекроют весь изолятор. Так как
параметры частичной дуги, как и количество дуг, одновременно существующих на
поверхности изолятора, случайны, то и перекрытие также является случайным
событием, характеризуемом определенной вероятностью. Вероятность перекрытия изолятора
повышается с увеличением воздействующего напряжения, так как при этом
возрастает ток утечки, что благоприятствует удлинению частичных дуг до полного
перекрытия изолятора.
Из приведенной картины развития разряда следует,
что разрядные напряжения изоляторов будут тем выше, чем меньше ток утечки
Iу = 
;
у -
сопротивление утечки по поверхности изолятора.
Если слой загрязнения имеет толщину Δ с удельным
объемным сопротивлением ρ,
то
цилиндрического гладкого изолятора диаметром D
у = ρLу /
πΔD;
Lу - длина пути утечки.
Тогда у = 
;
Следовательно, разрядное напряжение
изолятора будет возрастать с увеличением длины пути утечки и уменьшения
диаметра изолятора.у - длина пути утечки - основная характеристика,
определяющая способность изолятора работать в условиях загрязнения. Для
характеристики изоляторов, предназначенных для работы в гирлянде, используется
эффективное значение длины пути утечки:
эф = Lу
/ k,
где k = 1,0 - 1,3 - поправочный
коэффициент, учитывающий фактическую длину пути утечки при разряде и различную
загрязненность изоляторов в естественных условиях. Эффективная длина пути
утечки гирлянды, состоящей из n изоляторов, равна Lэф = n ∙ lэф.
В качестве характеристики надежности
изоляторов при рабочем напряжении принимается удельная эффективная длина пути
утечки λ,
которая
определяется как
Удельная эффективная длина пути
утечки нормируются в зависимости от степени загрязненности атмосферы и от
номинального напряжения электроустановки. Для районов с достаточно чистой
атмосферой: λнорм = 1,3 - 1,9
см/кВ, а для районов с повышенными загрязнениями λнорм. = 2,25 -
4,0 см/кВ.
Нормированная удельная эффективная
длина пути утечки в загрязняемых районах обеспечивается увеличением количества
изоляторов обычного исполнения или, что бывает более целесообразнее, применением
специальных грязестойких изоляторов, обладающих достаточно развитой
поверхностью (рис. )
Рис. Подвесные изоляторы для районов с
загрязненной атмосферой.
а. - ПСГ - 70 - Б - из закаленного стекла.
б.- ПФГ - 6 - А - из фарфора.
Если длина пути утечки у обычных изоляторов
составляет 28 - 42 см, то у грязестойких - 40 - 57 см. хорошие результаты дает
также применение длинностержневых изоляторов из полимерных материалов (типа
ШПГ).
Вопрос 42.
Каким образом получают высокие постоянные
напряжения для испытания изоляции? Привести схемы установок и дать описание
Ответ
Испытания повышенным напряжением является
основным и обязательным для любой изоляции. Если изоляция испытываемого
электрооборудования выдерживает повышенное напряжение, значительно превышающее
номинальное, она будет выдерживать и возможные при эксплуатации перенапряжения.
Повышенное постоянное напряжение применяют в основном для установок, обладающих
большой емкостью. Кроме того, испытания на постоянном токе позволяют лучше
выявить местные дефекты и использовать дополнительный критерий оценки качества
изоляции в виде тока утечки, а у электрических машин такое напряжение
равномерно распределяется вдоль обмоток.
Испытание повышенным напряжением проводят в последнюю
очередь - после проведения всех остальных видов измерений и испытаний,
необходимых для данного вида оборудования, согласно ПУЭ.
Испытания повышенным постоянным напряжением
выполняют с помощью установок, состоящих из высоковольтного трансформатора и
выпрямительных (электровакуумных - кенотронов и полупроводниковых - мостов)
элементов.
Последовательность испытания изоляции
оборудования повышенным выпрямленным напряжением :
вначале проверяют работу схемы до подключения
испытываемого оборудования, плавно поднимая напряжение несколько больше
испытательного;
убеждаются в правильной сборке испытательной
схемы, нормальной работе регулятора напряжения, измерительных приборов и
другого оборудования;
затем снижают напряжение до нуля, отключают
испытательную установку и заземляют ее со стороны высшего напряжения,
подключают к ней испытываемое оборудование, снимают заземление и, убедившись,
что регулятор напряжения находится в начальном положении, при котором
напряжение имеет минимальное значение, включают автомат и плавно поднимают
напряжение. При этом скорость подъема напряжения до 30 - 40% испытательного не
нормируется, а в дальнейшем подъем напряжения должен проводиться со скоростью,
не превышающей 2 - 3% испытательного напряжения в секунду.
при достижении заданного испытательного
напряжения его поддерживают в течение времени, достаточного для осмотра
изоляции;
особо следует обращать внимание на тщательный
разряд испытываемого объекта после снятия испытательного напряжения;
при испытании также учитывают ток утечки.
Миллиамперметр иногда включается со стороны заземленной части испытательной
установки, вследствие чего он измеряет суммарный ток утечки испытуемого
оборудования и самой испытательной установки. Более точные измерения тока
утечки получаются при подключении миллиамперметра со стороны испытываемого
оборудования. Однако прибор оказывается под полным испытательным напряжением и
требует надежной изоляции и тщательной экранировки.
В последние годы для получения выпрямленного
напряжения вместо электровакуумных выпрямительных элементов (кенотронов)
используют чаще полупроводниковые (селеновые и кремниевые). При испытаниях
изоляции широко применяется аппарат АИИ - 70М, позволяющий испытывать
электрооборудование, кабели, твердые или жидкие диэлектрики переменным напряжением
до 50 кВ или выпрямленным напряжением до 70 кВ.
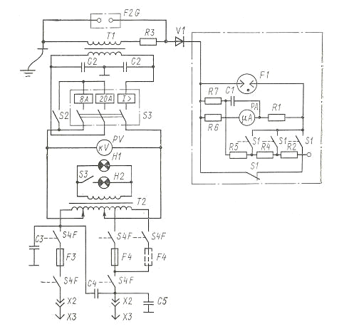
Аппарат состоит из высоковольтного
трансформатора Т1, регулирующего автотрансформатора (ЛАТР) Т2, селенового
выпрямителя V1, выполненного в виде вертикального цилиндра, залитого маслом,
защитных конденсаторов С2 - С5 и блока микроамперметра РА с переключателем S1
пределов измерения тока и защитным разрядником F1. Для испытания жидких
диэлектриков имеется измерительная ячейка F2G, представляющий собой сосуд со
встроенными в нем электродами. Аппарат получает питание от электросети 127 или
220В гибким кабелем со штепсельной вилкой Х3 через штепсельный разъем Х2,
контакты S4F дверной блокировки и предохранители F3 и F4.
Регулируемое напряжение от ЛАТР Т2
подается через автоматический выключатель S3 на первичную обмотку
высоковольтного трансформатора Т1. Автоматический выключатель снабжен тремя
расцепителями минимального тока: двумя, срабатывающих от перегрузки при токе 8А
(если выключатель S2 отключен и действует первый расцепитель) или 20А (если S2
включен и действует второй расцепитель) и одним I
, срабатывающим при КЗ. Один вывод
вторичной обмотки трансформатора Т1 соединен с корпусом аппарата и через него
должен быть заземлен, а второй вывод соединяется с испытываемым оборудованием
через выпрямитель V1 и блок микроамперметра. Резистор R3 служит для ограничения
тока вторичной обмотки трансформатора Т1.
Рис. Испытательная установка АИИ - 70 М.
При подведении питания к аппарату АИИ - 70М
загорается сигнальная лампа Н1 (зеленая), а при включении автоматического
выключателя S3 и подаче напряжения на высоковольтный трансформатор Т1 - лампа
Н2 (красная). Вольтметр РV включен непосредственно после ЛАТР Т2, но
проградуирован по напряжению вторичной обмотки Т1 (эффективное значение - одна
шкала и амплитудные значения - другая шкала). По первой шкале отсчитывают
переменное напряжение, а по второй - выпрямленное.
Микроамперметр РА с помощью переключателя S1 может
быть закорочен или включен на один из трех пределов измерения: 200, 1000 или
5000 мкА. При проведении испытаний оборудования выпрямленным напряжением на
откинутой задней стенке аппарата размещают селеновый выпрямитель V1 с
установленным на нем блоком микроамперметра и соединяют его с выводом
трансформатора Т1 специальным проводником в виде пружины. Испытываемое
оборудование подключают к выходному зажиму микроамперметра.
Откидывают заднюю верхнюю дверцу аппарата и
устанавливают ее на кронштейне; вставляют в отверстие дверцы рукоятку
переключателя пределов измерения тока, сочленяют ее с переключателем S1
пределов измерения блока микроамперметра и заземляют; затем устанавливают
защитное ограждение с предупредительными флажками. После этого подключают аппарат
к электрической сети, ставя предохранитель F4 в положение соответствующее
напряжению 220 или 127 В.
· для электрических машин составляет
2,2 - 2,5 Uном;
· для изоляции кабелей напряжением до
10 кВ - 5 - 6 Uном;
· кабелей 10 - 35 кВ - 4 - 5 Uном;
длительность испытаний составляет 10 - 15 мин.
Если изоляция не пробилась, а значение тока
утечки осталось постоянным или же несколько снизилось к концу испытаний, то это
означает, что состояние изоляции вполне удовлетворительное. Если же ток утечки
возрос, то в изоляции возможны дефекты, характер которых следует выяснить с
помощью дополнительных испытаний.
Литература
1. Техника
высоких напряжений./ Под ред. Д.В. Разевега. - М.: Энергия 1996.
. Сви
П.М. Контроль изоляции оборудования высоких напряжений. М.: Энергия, 2000.
. Половой
И.Ф., Михаилов Ю.А., Халилов Ф.Х. Перенапряжения на электрооборудовании
высокого и сверхвысокого напряжений. Ленинград.: Энергия, 1985.
. Тиходеев
Н.Н., Шур С.С. Изоляция электрических сетей. Ленинград.: Энергия, 1989.
. Лабораторные
работы по технике высоких напряжений. М.: Энергоиздат, 1982.