Расчет сложного трубопровода
Содержание
Введение
1. Описание технологической схемы
2. Расчет гидравлических характеристик трубопровода
3. Расчет гидравлических потерь напора в трубопроводе
3.1 Расчет гидравлических сопротивлений по первой ветви
3.1.1 Расчет потерь на трение по длине
3.1.2 Расчет потерь на местные сопротивления
3.1.3 Расчет общих потерь по первой ветви
3.2 Расчёт гидравлических сопротивлений по второй ветви
3.2.2 Расчет потерь на местные сопротивления
3.2.3 Расчет общих потерь по второй ветви
3.3 Расчёт гидравлических сопротивлений по третьей ветви
3.3.1 Расчет потерь на трение по длине
3.3.2 Расчет потерь на местные сопротивления
3.3.3 Расчет общих потерь по третьей ветви
3.4 Расчёт гидравлических сопротивлений по общей ветви
3.4.1 Расчет потерь на трение по длине
3.4.2 Расчет потерь на местные сопротивления
3.4.3 Расчет общих потерь по общей ветви
4. Выбор базовой ветви трубопровода. Расчет требуемой
производительности и напора насоса
5. Подбор насоса и описание его конструкции
6. Расчет конструкции и основных параметров насоса
7. Выбор электродвигателя
Заключение
Список используемой литературы
Приложение
Введение
В мировой практике применение трубопроводов для подачи к
местам потребления жидких и газообразных веществ приобретает все большее
значение. Транспортировка жидкостей и газов по трубопроводам наиболее
экономична с точки зрения капитальных затрат, к тому же легко поддается
количественной и качественной регулировке.
Трубопроводы делятся на простые и сложные. К простым
трубопроводам относятся отдельные отрезки или участки сетей, в которых расход
жидкости не меняется по длине (в отдельных случаях простой трубопровод может
состоять из участков разного диаметра). Соответственно, к сложным трубопроводам
относится сочетание участков сетей, в которых расход жидкости по длине
переменный. Отдельные участки (отрезки) труб в целях рационального
распределения по потребителям объединяются в сети.
Трубопроводы и сети по принципу работы могут быть напорными и
безнапорными. Кроме того сети делят на тупиковые и кольцевые.
Недостатками тупиковых сетей являются:
а) неравномерность диаметров (сечений) по длине, так как в
начальных участках, где расходы жидкости значительные, диаметры трубопровода
будут большими, чем в конце;
б) при выходе из строя трубопровода в каком-либо сечении все
следующие за ним участки сети отключаются от источника питания.
При кольцевых сетях подача жидкости к потребителю может быть
как с одной, так и с другой стороны. Поэтому при ремонтно-восстановительных
работах на кольцевых сетях достаточно отключить с двух сторон незначительные
участки сети, причем без снабжения останутся лишь немногие потребители. Сети
водопровода, как правило, проектируют кольцевыми.
Разветвленные сети состоят из основной магистральной линии и
отходящих от узлов сети ответвлений. При гидравлическом расчете трубопроводов,
обычно при известных трех величинах, находят четвертую: расход, диаметр, длина,
потери напора. Для решения поставленной задачи-выбора центробежной
гидравлической машины (насоса) необходимо установить производительность и напор,
которые она должна обеспечить.
Целью курсовой работы по дисциплине "Гидравлика и
гидравлические машины" является овладение навыками расчета гидравлических
параметров заданной технологической схемы, выбора по рассчитанным показателям
центробежного насоса, расчета характеристик центробежного насоса.
В курсовой работе приведены расчет требуемой
производительности и напора насоса, выбор стандартного центробежного насоса,
расчет конструкции и основных параметров работы насоса, выбор электродвигателя
для насоса.
1. Описание
технологической схемы
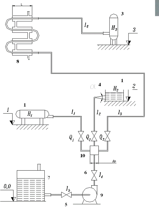
Технологическая схема приведена на рисунке 1. На
технологической схеме изображена насосная установка, которая служит для подъема
воды насосом (9) из питательного бака (7) в приемные ёмкости (1), (2), (3),
находящиеся на различных уровнях. Подача насоса регулируется вентилем (6)
установленным в общей магистрали, а подача по ветвям 1,2 и 3 - вентилями,
установленными в начале каждой ветви. На всасывающем трубопроводе установлен
вентиль (5), который перекрывают при остановке или ремонте насоса.
Работа насосной установки.
Перекачиваемая жидкость при температуре 20ºС подается из питательного резервуара (7) по всасывающему
трубопроводу с помощью насоса (9) по нагнетательному трубопроводу в
расширительную ёмкость (коллектор) (10). В коллекторе жидкость разделяется на
три потока и поступает по ветвям 1,2 и 3. По ветви 1 жидкость поступает емкость
(4). По ветви 2 жидкость поступает в диффузор (4), где уменьшается скорость
течения и повышается давление жидкости, затем жидкость поступает в емкость (2).
По ветви 3 при температуре 20ºС попадает в
теплообменник (8) и выходит оттуда с температурой 40ºС и попадает в ёмкость (3).
сложный трубопровод насос гидравлический
Рисунок 1 - Технологическая схема насосной установки
2. Расчет
гидравлических характеристик трубопровода
Расчет диаметров трубопроводов.
Расчёт гидравлических параметров схемы начнём с определения
диаметров трубопровода по формуле [1, с.10]:
,
где Qi - расход среды для каждой ветви, м3/с;
w - скорость жидкости, м/с.
Так как расход среды Qi известен,
после расчёта диаметров необходимо задаться значением скорости w. На практике для сред, перекачиваемых
насосами, рекомендуют принимать значения экономической скорости:
w =1.5 м/с
Расход общей ветви находим по формуле [1, с.9]:
Q0=
.
Q0=
=Q1+Q2+Q3=35+15+10=60м3/ч.
Для проведения вычислений расход Qi переведём из м3/ч в м3/с:
Q1=35 м3/ч=
,
Q2=15 м3/ч=
,
Q3=10 м3/ч=
,
Q0=60 м3/ч=
.
Диаметры трубопроводов:
d1=
d2=
d3=
d0=
Согласно этим расчётам выбираем ближайшие стандартные диаметры
труб
по ГОСТ 3262-75.
Для первой ветви труба обыкновенная, не оцинкованная обычной
точности изготовления, с условным проходом 90мм, толщиной стенки 4 мм. Для
второй ветви труба обыкновенная, не оцинкованная общей точности изготовления, с
условным проходом 65мм, толщиной стенки 4 мм.
Для третьей ветви труба обыкновенная, не оцинкованная обычной
точности изготовления, с условным проходом 50мм, толщиной стенки 3,5мм. Для
общей ветви труба обыкновенная, не оцинкованная общей точности изготовления, с
условном проходом 125мм, толщиной стенки 4,5мм.
Первая ветвь - Труба 90*4, ГОСТ 3262-75
Вторая ветвь - Труба 65*4, ГОСТ 3262-75
Третья ветвь - Труба 50*3,5, ГОСТ 3262-75
Вычислим внутренние диаметры трубопроводов
di=Di-2bi,
где Di - наружный диаметр соответствующего трубопровода, мм;
bi - толщина стенки, мм.
d1=D1-2b1=101,3-2*4=93,3мм, d2=D2-2b2=75,5 -
2*4=67,5мм,
d3=D3-2b3=60-2*3,5=53мм, d0=D0-2b0=140-2*4,5=131мм.
Так как внутренний диаметр стандартных труб отличается от
значений, рассчитанных по формуле (1), то необходимо установить скорость
течения жидкости [1, с.10]:
wi=
где di - рассчитанный диаметр внутренний
стандартный, м.
w1=
w2=
w3=
w0=
3. Расчет
гидравлических потерь напора в трубопроводе
Определим потери напора в трубопроводе. Потери напора
подразделяют на потери на трение по длине и местные потери. Потери на трение
возникают в прямых трубах постоянного сечения и изменяются пропорционально
длине трубы.
3.1 Расчет
гидравлических сопротивлений по первой ветви
3.1.1 Расчет
потерь на трение по длине
Согласно формуле [1, с.11]:
∆hтренi=
i
где
i=0.11
- коэффициент Дарси;
∆I -
абсолютная эквивалентная шероховатость, зависящая от состояния труб. Для новых
труб, согласно [1, табл.1] принимаем ∆=0,1мм;
Rei - число Рейнольдса, рассчитывается по
формуле [3, с.4]:
Rei=
где n -
коэффициент кинематической вязкости, согласно таблице 5 [5, с.18], при
температуре воды Тводы=200С, n1 =1.011*10-6, м2/с.
Число Рейнольдса
Re1=
=
Коэффициент Дарси
,
Потери на трение по длине
3.1.2 Расчет
потерь на местные сопротивления
Потери напора в местных сопротивлениях определяются по
формуле Вейсбаха [1, с.11]:
,
где
i - коэффициент местных сопротивлений.
Вход в трубу с острыми краями
Согласно приложению 6 [1, с.28]
вх=0,5
Вентиль нормальный при полном открытии при условном проходе D= 90мм.
Согласно [1, с.29], применяя интерполяцию, получим
вен=4,05
Два резких поворота под углом 900.
Согласно [1, с.30]
пов=1,0
Выход из трубы.
Согласно [1, с.28]
вых=1.0
Потери напора на местные сопротивления [1, с.11]:
=0.776м.
3.1.3 Расчет
общих потерь по первой ветви
Общие потери по ветви [1, с.15]:
∆hi=∆hтренi+∆hм.
сi (6)
∆h1=∆hтрен1+∆hм.
с.1 =0.247+0,776=1.023м.
3.2 Расчёт
гидравлических сопротивлений по второй ветви
.2.1 Расчет потерь на трение по длине
Число Рейнольдса
Re2=
Коэффициент Дарси
Потери на трение по длине
3.2.2 Расчет
потерь на местные сопротивления
Внезапное сужение.
Согласно формуле [2, с.6]:
,
где F1 - сечение трубы до сужения,
F2 -
сечение трубы после сужения.
Вход в трубу с острыми краями.
Согласно приложению 6 [1, с.28]
вх=0,5
Вентиль нормальный при полном открытии при условном проходе D= 65мм.
Согласно [1, с.29], применяя интерполяцию, получим
вен=4,34
Резкий поворот под углом 900
Согласно [1, с.30]
пов=1,0
Выход из трубы.
Согласно [1, с.28]
вых=1.0
Диффузор.
Согласно формуле [1, с.12]:
,
где F0 - площадь сечения участка трубопровода до
расширения, м2;1 - площадь сечения участка трубопровода
после расширения, м2.
Потери напора на местные сопротивления
3.2.3 Расчет
общих потерь по второй ветви
∆h2=∆hтрен2+∆hм.
с2=0.347+0.524=0.871м.
3.3 Расчёт
гидравлических сопротивлений по третьей ветви
3.3.1 Расчет
потерь на трение по длине
Число Рейнольдса
Re/3=
, // 3=
,
где Re/3 - число Рейнольдса до
теплообменника при Тводы=200С, 1 =1.011*10-6, м2/с;
Re // 3 - число Рейнольдса после
теплообменника при Тводы=400С, 2 =0.66*10-6, м2/с.
Коэффициент Дарси
,
где
/3 -
коэффициент Дарси до теплообменника при Тводы=200С, 1 =1.011*10-6, м2/с;
// 3 - коэффициент Дарси после теплообменника
при Тводы=400С, 2 =0.66*10-6,
м2/с.
Потери на трение по длине
где ∆h/трен3 - потери на трение до
теплообменника, м;
∆h // трен3 - потери на трение после теплообменника, м.
3.3.2 Расчет
потерь на местные сопротивления
Вход в трубу с острыми краями
Согласно приложению 6 [1, с.28],
вх=0,5
Вентиль нормальный при полном открытии при условном проходе D= 50мм.
Согласно [1, с.29], применяя интерполяцию, получим
вен=4,675
Восемь резких поворотов под углом 900.
Согласно [1, с.30],
пов=1,0
∆hМ.С. пов=
пов
Теплообменник. Согласно формуле [1, с.14]:
∆hтепл=
где m1 - количество прямых участков теплообмена;
m2 -
количество поворотов;
1 -
коэффициент сопротивления плавного поворота на 1800, выбирается в
зависимости от отношения
,
где R0 - радиус изгиба трубы по средней линии.
По формуле [2, с.5]:
где
/ - принимается по таблице 4 [2, с.5] в зависимости отношения
где R0 - радиус
поворота, - угол поворота.
Примем отношение
равным 0.6, тогда по таблице 4 находим
/.
/=0.44
тогда:
∆hтепл=
Потери напора на местные сопротивления:
∆hМ.С. вх+∆hМ.С. вен+8∆hпов+∆hтепл=0.041+0.302+8*0.082+0.533=1.532м.
3.3.3 Расчет
общих потерь по третьей ветви
∆h3 =∆hтрен3+∆hм. с3=0.789+1.532=2.321м.
3.4 Расчёт
гидравлических сопротивлений по общей ветви
3.4.1 Расчет
потерь на трение по длине
Число Рейнольдса
Re0=
Коэффициент Дарси
Потери на трение по длине
3.4.2 Расчет
потерь на местные сопротивления
Вход в трубу с острыми краями (из ёмкости)
Согласно приложению 6 [1, с.28]
вх=0,5
Вентиль (6) нормальный при полном открытии при условном проходе D= 125мм.
Согласно [1, с.29],
вен=4,25
Выход из трубы.
Согласно [1, с.28]
вых=1.0
Вход в трубу с острыми краями (из насоса)
Согласно приложению 6 [1, с.28]
вх=0,5
Вентиль (5) нормальный при полном открытии при условном проходе D= 125мм.
Согласно [1, с.29],
вен=4,25
Внезапное расширение
Согласно формуле [2, с.6]
где F1 - сечение трубы до расширения, м2;
F2 -
сечение трубы после расширения, м2.
Потери напора на местные сопротивления:
.
3.4.3 Расчет
общих потерь по общей ветви
∆h0 =∆hтрен0+∆hм. с0=0.045+0.803=0.848м.
Нполнi=∆h0+∆hi+Hi+zi,
Где Нi - свободный напор в точках потребления, м;
zi - отметки установки приёмных ёмкостей, м
По первой ветви:
Нполн1=∆h0+∆h1+H1+z1 =0.848+1.023+15+6=22.87м.
По второй ветви:
Нполн2=∆h0+∆h2+H2+z2 =0.848+0.871+8+8=17.72м.
По третьей ветви
Нполн3=∆h0+∆h3+H3+z3 =0.848+2.321+10+10=23.17м.
Базовую линию (ветвь) определяем из условий для насоса
Подача [1, с.9]:
,
Напор [1, с.9]:
Нmax=max (Hполнi),
В нашем случаенас=60 м3/ч
Ннас=23.17м
То есть базовой ветвью является третья ветвь и она будет
определять напор насоса.
5. Подбор
насоса и описание его конструкции
Выбор насоса для заданной технологической схемы производится
по каталогу [4] ЦИНТИхимнефтемаша на основании расчёта гидравлических
параметров технологической схемы. При выборе насоса учитываем, что требуемый
режим насоса (подача и напор) должен находиться в пределах его рабочей
характеристики.
Типоразмер насоса выбирает по максимально необходимой подаче
и сопротивлению системы, в которую устанавливает насос, при этой подаче.
По результатам расчётов
Qmax=60м3/ч
Нmax=23.17м
В соответствии с этим согласно [4] выбираем насос К90/35 с
подачей Q=
90м3/ч, напором Н=35м. Частота вращения вала насоса n=2900 об/мин, мощность
насоса N=11кВт.
Масса насоса Мн=102кг. Минимальный КПД насоса =77%. Диаметр рабочего
колеса D2 = 163 мм. Произведён насос на Катайском насосном заводе.
Насосы типов К и КМ с деталями проточной части из серого
чугуна изготовляются с производительностью 5-360м3/ч и напором
10-90м для перекачивания воды с температурой от 0 до 850С, а также
других жидкостей, сходных с водой по плотности и химической активности.
Насосы типа К - консольные одноступенчатые с приводом от
электродвигателя через упругую муфту, с односторонним подводом жидкости к
рабочему колесу. Подвод жидкости - горизонтально по оси вала, отвод -
вертикально вверх.
Основные детали - корпус насоса, крышка корпуса, рабочее
колесо, узел уплотнения вала, опорная стойка и соединительная упругая муфта.
Рабочее колесо закрытого типа, закреплено на валу при помощи
шпонки и гайки; разгруженное от осевых усилий (за счёт разгрузочных отверстий в
заднем диске колеса).
Корпус насоса представляет собой чугунную отливку, внутренняя
полость которой изготовлена в виде спирали, переходящей в напорный патрубок.
Крышка корпуса отлита за одно целое с входным патрубком насоса.
Графическая характеристика насоса К 90/35; n=2900 об/мин.
6.
Расчет конструкции и основных параметров насоса
Определение коэффициента быстроходности:
Тип рабочего колеса-нормальное.
Расчет коэффициентов полезного действия.
объемный к. п. д.:
гидравлический к. п. д.:
,
где
- приведенный диаметр, мм.
мм;
Механический к. п. д. принимаем равным 0,93 (
).
Полный к. п. д.:
Мощность на валу насоса, кВт:
кВт.
Крутящий момент на валу,
Приняв допустимое напряжение кручения
равным 150
, рассчитываем диаметр вала, мм:
мм.
Диаметр ступицы, мм:
мм.
Длина ступицы, мм:
мм.
Диаметр рабочего колеса на входе, мм:
мм.
Вычисление скоростных характеристик на входе в колесо.
Окружная скорость, м/с:
м/с
Меридиональная составляющая абсолютной скорости, м/с:

Задавшись углом атаки лопасти
, определяем угол лопасти на входе в рабочее колесо:
,
,
,
Задавшись коэффициентом стеснения входного отверстия
, рассчитываем ширину лопасти на входе,
мм:
мм.
Угол лопасти на выходе из рабочего колеса принимается равным
.
Окружная скорость на выходе из рабочего колеса определяется из
выражения:
Диаметр рабочего колеса на выходе, мм:
мм.
Ширина лопасти на выходе из рабочего колеса
мм.
Число лопаток рабочего колеса:
Осевая сила:
,
где
- угловая скорость вращения вала,
, 1/с.
с-1
Рассчитываем кавитационные характеристики насоса.
Кавитационный запас, м:
,
где
- давление всасывания,
Па;
- давление насыщенного водяного пара при 200С,
.
м.
Критическая высота всасывания, м:
,
где
- коэффициент, определяющий скорость
насоса к кавитационным явлениям, принимается
.
м.
Допустимая высота всасывания, м:
м.
Определение действительных характеристик рассчитанного насоса.
Так как стандартный выбранный насос и рассчитанный насос должны
быть подобными, действительные характеристики рассчитываются по формулам
подобия насосов:
,
,
,
.
Пересчет характеристик осуществляется следующим образом.
Диапазон производительности насоса делится на десять интервалов с
определенным шагом и составляется таблица, в которую заносятся значения напора,
к. п. д. и мощности, соответствующие данному интервалу по производительности
для стандартного насоса. По формулам (33 - 36) осуществляется пересчет
характеристик для рассчитанного насоса.
Характеристики стандартного насоса:
|
точка
|
Q
|
H
|
N
|
ŋ
|
|
1
|
12
|
32
|
5
|
9
|
|
2
|
24
|
34
|
6
|
40
|
|
3
|
36
|
34
|
7
|
57
|
|
4
|
48
|
34
|
8
|
68
|
60
|
33
|
9
|
70
|
|
6
|
72
|
31
|
9
|
75
|
|
7
|
84
|
29
|
10
|
72
|
|
8
|
96
|
25
|
10
|
70
|
|
9
|
108
|
20
|
10
|
65
|
|
10
|
120
|
18
|
11
|
55
|
Характеристики насоса с пересчитанным рабочим колесом
|
точка
|
Q
|
H
|
N
|
ŋ
|
|
1
|
10
|
28.4
|
3.7
|
8.99
|
|
2
|
20
|
30.2
|
4.4
|
40.37
|
|
3
|
30.1
|
30.2
|
5.2
|
56.98
|
|
4
|
40.1
|
30.2
|
5.9
|
68.42
|
|
5
|
50.1
|
29.3
|
6.7
|
69.71
|
|
6
|
60.1
|
27.5
|
6.7
|
74.60
|
|
7
|
70.2
|
25.7
|
7.4
|
72.06
|
80.2
|
22.2
|
7.4
|
70.17
|
|
9
|
90.2
|
17.7
|
7.4
|
64.92
|
|
10
|
100.2
|
16
|
8.1
|
60.47
|
|
|
|
|
|
|
7. Выбор
электродвигателя
Мощность электродвигателя определяют по формуле:
где K - коэффициент запаса. Принимаем К=1.25.
кВт.
По величине
подбираем ближайший больший по мощности
электродвигатель.
ЭЛЕКТРОДВИГАТЕЛЬ АО 2-51-2, мощность 10кВт.
НАСОС К90/35.
МАССА НАСОСА 102 кг.
МАССА АГРЕГАТА 295 кг.
Заключение
В ходе курсовой работы были произведены гидравлические
расчёты насосной установки, а также был подобран центробежный насос по
полученным результатам.
Для получения конечного результата данной курсовой работы -
выбора центробежной гидравлической машины, были произведены вычисления
сопротивлений на трение по длине трубопровода и местных сопротивлений,
возникающие из-за перемещения жидкости по системе к точкам потребления по
трубопроводам.
Затем был выбран участок с наибольшим потребным напором путем
сравнения всех трех вариантов. Базовая ветвь - третья.
Величины потребных напоров на трех заданных ветвях имеют
существенные различия (напор на первой и третьей ветви различаются почти в два
раза). Так как третья ветвь является базовой и определяет напор насоса, то две
другие ветви могут быть пересчитаны на меньшие номиналы диаметров труб с целью
оптимизации трубопровода по его стоимости, исходя из условия:
Нполн1=Нполн2=…=Нполнn
Но в большинстве случаев такой пересчет не осуществляют, а
выполнение этого условия может быть достигнуто за счет создания дополнительного
местного сопротивления на входе соответствующего участка путем установки
регулирующего вентиля.
Из графической характеристики полученного насоса видно, что
требуемый режим работы насоса попадает в рабочую область. Рассчитанное рабочее
колесо D2/=153.5 мм обеспечивает напор в рабочей точке А H/ =27.5м.
Погрешность между H/ и Нтреб составляет 18%.
Список
используемой литературы
1. Учебно-методические
указания к выполнению курсовой работы по дисциплине " Насосы и
компрессоры" для студентов специальности 17.05 - Дзержинск. НГТУ, 1995.
2. МУ
Выбор насоса для заданной технологической схемы для студентов специальности
17.05 - Дзержинск. ГПИ, 1989.
. Методические
указания к дипломному проектированию "Расчет гидравлического сопротивления
трубопроводов" для студентов специальности 0516 всех форм обучения -
Дзержинск. ГПИ, 1985.
. Центробежные
консольные насосы с осевым входом для воды К и КМ. Каталог. - М.: ЦИНТИХИМНЕФТЕМАШ,
1985.
. Черкасский
В.М. Насосы, вентиляторы, компрессоры. Учебник для теплоэнергетических
специальностей вузов. - Москва.: Издательство "Энергия", 1977.
Приложение