Особенности производства этилен-пропиленовых каучуков
Содержание
этилен пропиленовый каучук
химическая технология
Введение
.
Литературный
обзор
1.1
Типы
и свойства этилен-пропиленовых каучуков
.2
Особенности синтеза этилен-пропиленовых каучуков
.3
Технология получения этилен-пропиленовых каучуков
1.4
Физико химические основы процесса. Катализаторы
2.
Характеристика сырья и готовой продукции
3.
Описание технологической схемы
4.
Материальный баланс реакционного узла
.Энергетический
баланс реакционного узла
.
Аналитический контроль производства
Заключение
Список
использованной литературы
Введение
Этиленпропиленовые каучуки самые легкие каучуки,
[-CH2CH2-]n-[-CH(CH3)CH2-]m
которые имеют плотность от 0,86 до 0,87.
Свойства зависят от содержания и вариации этиленовых звеньев в сополимерных
звеньях. Этиленпропиленовый каучук не содержит двойных связей в молекуле,
бесцветный, имеет отличную стойкость к воздействию тепла, света, кислорода и
озона. Для насыщенных этилен-пропиленовых каучуков применяется перекисная
вулканизация.
Каучук этилен-пропилен-диеновый, который
содержит частичную ненасыщенность связей, допускает вулканизацию с серой. Он
немного меньше устойчив к старению, чем этилен-пропиленовый каучук. Насыщенный
характер сополимера этилена с пропиленом сказывается на свойствах резин на
основе этого каучука. Устойчивость данных каучуков к теплу и старению намного
лучше, чем у бутадиен-стирольного и натурального каучуков. Готовые резиновые
изделия имеют также отличную стойкость к неорганическим или высокополярным
жидкостям таким, как кислоты, щелочи и спирты. Все виды этилен-пропиленовых
каучуков наполняются упрочняющими наполнителями, такими как сажа, чтобы придать
хорошие механические свойства. Электрические, изоляционные и диэлектрические
свойства чистого этилен-пропиленового каучука экстраординарны, но также зависят
от выбора наполняющих ингредиентов. Их эластичные свойства лучше, чем у многих
синтетических каучуков, но они не достигают уровня натурального каучука и
бутадиен-стирольного каучука. Эти каучуки имеют два значительных недостатка.
Они не могут быть перемешаны с другими простыми каучуками и неустойчивы к
воздействию масла. Наиболее сложными проблемами, сдерживающими использование
этилен-пропиленовых каучуков в шинном производстве, являются
неудовлетворительная прочность с кордом и невозможность совулканизации
протекторных резин с резинами на основе других каучуков. После решения этих
проблем потребление этилен-пропиленовых каучуков может значительно расшириться.
Основное применение этилен-пропиленовых каучуков
- в качестве изоляции проводов и кабелей, для получения (в смеси с
полипропиленом) ударопрочных пластмасс, изготовления автомобильных
уплотнительных деталей, велосипедных шин, гуммированных покрытий, теплостойких
конвейерных лент, прорезиненных тканей, рукавов. Мировой объем производства
около 600 тыс. т в год (1989). Выпускаются под названиями висталон, эпсин,
нордель, эпкар (США), дютрал (Италия), эспрен ЕРДМ и митцунерт (Япония), СКЭП и
СКЭПТ (Россия)[10,11].
1.Литературный обзор
.1 Типы и свойства этилен-пропиленовых каучуков
Насыщенные двойные сополимеры этилена с
пропиленом имеют в нашей стране торговое обозначение СКЭП, а ненасыщенные -
СКЭПТ; последние могут выпускаться с различным содержанием ненасыщенных звеньев
и отличаются друг от друга по содержанию звеньев этилена и пропилена:
Звенья
Содержание звеньев, %
Этиленовые………………………. 50..... 71 50
Пропиленовые…………………..... 46..... 25 40
Этилиденнорборненовые………... 4....... 4 10
Выпускаемые промышленностью этилен-пропиленовые
каучуки различаются составом сополимера, молекулярной массой и ММР,
разветвленностью макромолекул, вязкостью по Муни, типом противостарителя,
наличием или отсутствием в составе каучука масла и т.д. Числа в обозначении
марки каучука указывают вязкость по Муни при 100 ºС
(от 40 до 60 ед. для СКЭП и от 30 до 70 ед. для СКЭПТ). Могут быть дополнительные
буквенные обозначения: Д - каучук для диэлектрических изделий, НТ - каучук
заправлен нетемнеющим противостарителем, С - специальный (с вязкостью по Муни
ниже или выше приведенных выше пределов). Для выпускаемых в России
маслонаполненных каучуков характерно прибавление в названии марки каучука буквы
М, например СКЭПТМ-30. Наша страна обладает значительными мощностями по
производству этилен-пропиленовых каучуков - как насыщенных, так и ненасыщенных.
Заводы по выпуску этих полимеров расположены в городах Уфе, Нижнекамске и
Тобольске. Характерно, что если в мировой практике в качестве третьего мономера
используют преимущественно этилиденнорборнен, то в отечественной промышленности
выпускались главным образом сополимеры с участием дициклопентадиена, однако в
последние годы и в нашей стране этилиденнорборнен применяют все чаще.
Насыщенные этилен-пропиленовые каучуки обычно
имеют молекулярную массу в пределах 80-250 тыс. и довольно широкое ММР (МW/Мn
= 3+5); полимеры с более высокой молекулярной массой трудно перерабатывать.
Тройные сополимеры более высокомолекулярны, их молекулярная масса находится на
уровне 100-500 тыс. Особенностями всех этилен-пропиленовых каучуков является
низкая плотность (850-870 кг/м3), каучуки хорошо растворимы в
ароматических и алифатических углеводородах; однако отсутствие в полимерных
цепях каких-либо полярных групп делает неудовлетворительной бензо- и
маслостойкость вулканизатов СКЭП и СКЭПТ.
Насыщенность основной цепи придает сополимерам
этилена и пропилена повышенную устойчивость ко всем видам старения. Ниже
приведены коэффициенты старения в течение 96 ч при различных температурах резин
на основе НК и СКЭП по прочности при растяжении (I) и относительному удлинению
при разрыве (II):
I
II
Резины на основе НК при 100 ºС……………..………
0,17 0,52
Резины на основе СКЭП:
при 100 ºС……………………………………………
0,96 0,95
при 120 ºС…………………………………………...
0,96 0,91
при 150 ºС……………………………………………
0,83 0,71
По этой же причине резины на основе СКЭП
характеризуются высокой стойкостью к действию различных агрессивных сред. Так,
свойства резины не меняются после выдержки в течение 15 суток при 25 ºС
в 90%-й серной или 30%-й азотной кислоте.
Этилен-пропиленовые каучуки имеют хорошие
диэлектрические свойства, что в сочетании с высокой атмосферостойкостью и повышенной
теплостойкостью делает их весьма перспективными материалами для покрытия
электропроводов и кабелей, производства транспортерных лент и приводных ремней,
рукавов и прокладок для работы в контакте с агрессивными жидкостями, деталей
автомобилей, обкладок для химической аппаратуры, защитной одежды и т. д.
СКЭП хорошо смешивается с техническим углеродом,
маслом, полиолефинами, но плохо совмещается с высоконенасыщенными каучуками
общего назначения. Вулканизацию двойных сополимеров проводят с помощью органических
пероксидов, таких, как пероксиды дикумила и трет-бутила (3-10 мас. ч.). Иногда
пероксиды применяют в сочетании с серой, соединениями хиноидной структуры,
некоторыми непредельными соединениями. Вулканизацию проводят при температурах
150-180 °С. В качестве наполнителей используют нейтральные или слабощелочные
(чаще всего высокодисперсные печные) виды технического углерода, а также
минеральные вещества. Мягчителями служат только предельные парафиновые масла,
поскольку ароматические масла замедляют скорость вулканизации. Сравнение
свойств вулканизатов ненаполненного СКЭП (I) и содержащего 75 мас. ч.
технического углерода П324 (II) приведены ниже:
I
II
Условное напряжение при удлинении 300 %, МПа .....
0,49-0,98 8,8-14,7
Условная прочность при растяжении, МПа..... 1,98-2,94
19,6-27,4
Относительное удлинение при разрыве, %.....
400-650 400-600
Относительное остаточное удлинение, %..... 10-20
6-20
Эластичность по отскоку, %..... 60-70 . 60-70
Твердость по ТМ-2, усл. ед….. 40-45.... 42-50
Сопротивление раздиру, кН/м….. 39-49 39-54
Тройные сополимеры этилена, пропилена и
несопряженного диена способны вулканизоваться серой. Ингредиенты вулканизующей
группы при серной вулканизации имеют более низкую стоимость, чем при
пероксидной, поэтому, несмотря на то что СКЭПТ на 10-15 % дороже, чем СКЭП,
резины на его основе оказываются более дешевыми. Применение СКЭПТ в шинных
смесях приводит к снижению массы шин и их существенному удешевлению.
Кроме того, СКЭПТ можно использовать в
комбинациях с бутилкаучуком, хлоропреновым и бутадиен-нитрильным каучуками,
некоторыми пластиками, вулканизовать алкилфенолоформальдегидными смолами. Такое
комбинирование СКЭПТ с другими полимерами позволяет несколько улучшить
технологические свойства смесей на его основе: увеличить их когезионную
прочность, клейкость, скорость шприцевания, а также повысить адгезию резин к
армирующим материалам.
Промышленное производство СКЭПТ было начато
около 30 лет назад, и за эти годы область его применения непрерывно
расширялась. В настоящее время он является наиболее распространенным
эластомером для производства герметизирующих систем и шлангов для автомобилей,
оконных уплотнителей, кровельных материалов, изоляции проволоки и кабелей.
Сегодня имеет место дальнейшее расширение рынка этого каучука. Последние успехи
связаны с применением СКЭПТ для герметизации резервуаров и водостоков в
промышленных установках.
Интерес представляют также динамические
термоэластопласты (ДТЭП) на основе этилен-пропиленовых каучуков и полимеров
олефинов - полиэтилена, полипропилена и др., использование которых постоянно
расширяется. Такие материалы хорошо формуются, имеют широкий температурный
интервал применения (от -60 до +125 'С), мало подвержены всем видам старения,
характеризуются высокими диэлектрическими показателями и поэтому предназначены
для использования в машиностроении, электротехнике, производстве товаров
народного потребления[1].
.2 Особенности синтеза этилен-пропиленовых
каучуков
Открытие катализаторов Циглера-Натта
способствовало появлению в 60-х годах XX века новых типов каучуков -
этилен-пропиленовых, базирующихся на самых дешевых и доступных мономерах. Такие
каучуки, как насыщенные (двойные сополимеры этилена с пропиленом - СКЭП), так и
ненасыщенные (получаемые с применением третьего, диенового мономера - СКЭПТ),
выпускаются в настоящее время во многих регионах мира, в том числе и в нашей
стране.
Гомополимеры этилена и пропилена обладают
высокой термодинамической гибкостью макромолекул, но вследствие сильной
кристаллизуемости не являются эластомерами при обычных температурах. При
статистической сополимеризации этих мономеров регулярность строения полимерных
цепей нарушается, степень кристалличности снижается и при содержании связанного
пропилена 30-50 % (мол.) сополимеры являются типичными некрис-таллизующимися каучуками.
При варьировании состава этилен-пропиленовых
каучуков температура стеклования проходит через минимум, а коэффициент
морозостойкости его вулканизатов - через максимум при содержании пропиленовых
звеньев в сополимере около 40 % (мол.). Такой ход зависимостей связан с
микроструктурой полимера, с наличием микроблочности и распределением
микроблоков по размерам.
Появление в полимерах микроблочности объясняется
большим различием в константах сополимеризации этилена и пропилена. Этилен
значительно более активен и поэтому склонен к гомополимеризации. В определенных
условиях пропилен также может образовывать микроблоки, причем в зависимости от
условий полимеризации могут формироваться пропиленовые микроблоки изо-, синдио-
и атактической структуры. Размеры микроблоков и их содержание в сополимере
зависят прежде всего от соотношения мономеров, а также от природы растворителя
и катализатора. Так, на рис. 1 показано изменение микроструктуры сополимера
этилена с пропиленом в зависимости от содержания пропилена в исходной смеси
мономеров. Закономерное снижение содержания звеньев (-СН2-)n
где п ≥ 5, с увеличением содержания пропилена способствует снижению
кристаллизации в микроблоках. Если каучук содержит до 42 % таких звеньев, то
образуются в основном аморфные микроблоки; начиная с их содержания 45 % и выше
происходит кристаллизация в микроблоках. Это подтверждает вид зависимостей
напряжение-деформация для каучуков с различным содержанием звеньев (-СН2-)n
где n
≥
5 (рис. 2).
Рис.3 Влияние распределения мономерных звеньев в
троиных этилен-пропиленовых каучуках на их когезионную прочность(х), условную
прочность при растяжении (о)и эластичность (Δ)
Наличие микроблочной структуры способствует повышению
когезионной прочности и снижению эластичности вулканизатов (рис. 3), но при
содержании звеньев (-СН2-)n
где п ≥ 5, более 45 % заметно ухудшаются технологические свойства
каучуков. Повышение содержания этиленовых звеньев в каучуке существенно повышает
эффективность его пероксидной вулканизации. Это связано с тем, что в условиях
статистической сополимеризации увеличение доли этилена в смеси мономеров
снижает вероятность образования последовательностей пропиленовых звеньев. В
радикальных процессах пероксидной вулканизации именно такие последовательности
являются точками возможного распада полимерных цепей, снижающего эффективность
сшивания[1,3].
.3 Технология получения этилен-пропиленовых
каучуков
Существует два способа синтеза
этилен-пропиленовых каучуков: в растворе и в суспензии. Кроме того, разработана
технология газофазной полимеризации, требующая значительно меньших
энергетических затрат и позволяющая получать каучук в гранулированной форме.
В первом способе в качестве растворителей обычно
применяют алифатические углеводороды, поскольку при использовании ароматических
соединений возможна побочная реакция их алкилирования этиленом и пропиленом.
Применяют как индивидуальные углеводороды (гексан), так и их смеси (гексановую
фракцию, нефрас, бензины специальных марок). Концентрация полимера в растворе
невысока; например, при полимеризации в циклогексане она не превышает 7-8 %
(мас.), что приводит к значительным энергетическим затратам при дегазации. Но
при более высоких концентрациях полимера вязкость раствора значительно
возрастает, и регулирование процесса становится невозможным.
Сополимеризация этилена с пропиленом в растворе
имеет много общего с аналогичными процессами получения бутадиенового и
изопренового каучуков. Своеобразие процесса заключается в том, что необходимо
постоянно поддерживать заданное соотношение мономеров в полимеризаторах.
Поэтому если проводить полимеризацию в каскаде реакторов, то после каждого
аппарата необходимо контролировать состав полимеризуемой смеси и проводить его
корректировку. Это усложняет процесс, поэтому обычно полимеризацию проводят в
одном или в двух последовательно соединенных аппаратах в условиях отсутствия
паровой фазы.
Второй способ получения этилен-пропиленовых
каучуков состоит в проведении процесса в среде, не растворяющей образующийся
сополимер, например в пропилене или метилхлориде. Преимущество этого процесса
по сравнению с полимеризацией в растворе состоит в возможности получать более
высокие концентрации полимера в суспензии [25-30 % (мае.)].
Способ получения каучука в виде дисперсии
характеризуется более высокими технико-экономическими показателями, связанными
с повышенным содержанием полимера в дисперсии при относительно невысокой ее
вязкости, отсутствием стадии регенерации растворителя, более низким расходом
катализатора. Недостатком этого способа является трудность регулирования ММР
полимера, получаемого в одном реакторе. Кроме того, при получении тройного
сополимера в суспензии степень сшивания может быть значительно выше, чем при
полимеризации в растворе, что ограничивает выбор диенового мономера[1,2,4].
.4 Физико-химические основы процесса.
Катализаторы
Из многочисленных каталитических систем типа
Циглера- Натта для сополимеризации этилена с пропиленом эффективными оказались
только системы на основе Ti
и V в сочетании с алюминийгалогеналкилами. Наиболее применимы растворимые в
углеводородах соединения ванадия: VOCl3,
VCl4,
некоторые органические соединения. Трихлорид ванадия, нерастворимый в
углеводородах, образует гетерогенные катализаторы, на которых формируется
неоднородный по составу сополимер. В промышленности используют каталитические
системы на основе VOCl3
и VCl4
и диизобутилалюминийхлорида (ДИБАХ) или этилалюминийсесквихлорида (ЭАСХ).
В зависимости от строения соединения ванадия в
комплексе с диизобутилалюминийхлоридом изменяются константы сополимеризации
этилена (r1)
и пропилена (r2):
Окситрихлорид ванадия………………….………….35,3 0,027
1283
Тетрахлорид ванадия…………………………….…..20,0 0,023 820
Триацетилацетонад ванадия………………….…..16,0 0,040
400
Во всех случаях этилен более активен, чем
пропилен, поэтому его концентрация в смеси мономеров должна быть значительно
ниже, чем в получаемом сополимере. Так, для образования макромолекул,
содержащих около 70 % этиленовых звеньев, смесь мономеров должна содержать не
более 10 % (мол.) этилена. Применение ванадиевых каталитических систем приводит
к формированию сополимеров с блоками этиленовых звеньев и широким ММР.
Катализатор, как правило, заранее не получают,
так как со временем он «стареет» (теряет активность), что связано с
восстановлением
Рис.4. Зависимость выхода сополимера этилена с
пропиленом (в расчете на VOCl3)
от продолжительности хранения каталитических комплексов: VOCl3
+ (i-C4H9)2AlCl
(Δ)
VOCl3
+ (i-C4H9)1.5AlCl1.5
(o)
каталитически активного ванадия V(III)
в неактивный V(II).
Интенсивность потери каталитической активности (дезактивации) зависит от
состава каталитического комплекса, и в наименьшей мере она протекает в системе VOCl3
+ (i-С4Н9)2АlCl
(рис. 4).
Скорость дезактивации катализатора снижается с
увеличением соотношения Аl
: V, причем для каждой
каталитической системы оптимальное соотношение компонентов катализатора может
быть своим. Например, для системы VOCl3
+ смесь Аl(С2Н5)2Сl
и Аl(С2Н5)Сl2
максимум каталитической активности отвечает соотношениям
Аl:
V = 20 : 1; А1(С2Н5)2С1: А1(С2Н5)С12
= 40 : 60.
Очень часто снижение активности катализатора в
ходе полимеризации предотвращают введением вещества, способного окислить V(II)
в V(III)
(реактиватора). В качестве окислителей-реактиваторов можно применять
гексахлорциклопентадиен, бензосульфохлорид, бензотрихлорид, нитробензол,
ацетилацетонаты Со, Мn,
Сг, Fе, хиноны и др. Для
того чтобы реактивированный V(III)
приобрел каталитическую активность, он должен образовать комплекс с
алюминийорганическим соединением, поэтому при использовании реактиваторов
приходится дополнительно вводить алкилалюминийхлорид.
Как обычно, увеличение концентрации катализатора
ускоряет полимеризацию, но приводит к снижению молекулярной массы полимера
(рис. 5). На практике этим не пользуются еще и потому, что при повышенных
дозировках катализатора возникают осложнения при его дезактивации в конце
процесса. К снижению молекулярной массы во многих случаях приводит избыток
алкилалюминийхлорида, участвующего в реакциях переноса кинетических цепей.
Рис.5. Зависимость молекулярной массы
этилен-пропиленового каучука от удельного расхода катализатора
Хорошими регуляторами молекулярной массы
являются водород и алкилы цинка, причем они не оказывают влияния на активность
катализатора, выступая в роли переносчиков цепей. Характерно, что снижение
молекулярной массы полимера желательно лишь в том случае, если получаемый
каучук имеет узкое ММР. На рис. 6 показано, что увеличение молекулярной массы и
расширение ММР сополимера оказывают противоположное воздействие на
физико-механические показатели резин: с увеличением молекулярной массы условная
прочность полимера и его эластичность возрастают тем в большей степени, чем уже
ММР каучука.
Рис.6. Зависимость прочности (а) и эластичности
(б) резин на основе СКЭП от характеристической вязкости каучуков с различными
ММР значение Mw/Mn:
2,0
(Δ)
3,5(о) 8,5(х)
Скорость сополимеризации этилена с пропиленом
зависит от концентрации активных центров:
где Q,
Х- концентрации полимера и активных центров соответственно; κ
- константа скорости полимеризации.
Константа скорости полимеризации равна
где с1 и с2 - концентрации
этилена и пропилена в жидкой фазе; r1
и r2
- константы сополимеризации этиена и пропилена; α - мольное
соотношение этилена и пропилена в жидкой фазе, k1.2
и k1.2
- константы скоростей реакций роста цепи
Состав сополимера можно рассчитать по уравнению
где m1
и m2 - мольные
доли связанного этилена и пропилена[1].
2. Характеристика сырья и готовой продукции
Сырье
При сополимеризации этилена с пропиленом необходима
высокая степень чистоты применяемых продуктов. Обычно этилен содержит не менее
99,9 %, а пропилен - не менее 99,8 % основного вещества. Наиболее вредное
воздействие на процесс оказывают аллен, ацетилен, вода, кислород- и
серосодержащие соединения, поэтому их допустимое содержание в мономерах не
должно превышать 0,0001-0,0002 % (мас.)[1,4,8].
Продукция
Выпускаемые промышленностью марки
этилен-пропиленовых каучуков различаются взкостью по Муни, отсутствием или
наличием диеновых звеньев в макромолекуле, типом антиоксиданта и содержанием
наполнителя. В России выпускают следующие марки этилен пропиленовых каучуков
(без третьего мономера): СКЭП - 30, СКЭП - 40, СКЭП - 50, СКЭП - 60. Цифра
указывает вязкость по Муни, которая у одной марки может отличатся на ± 5.
Далее в таблицах приведены основные физико
технические характеристики этилен-пропиленовых каучуков и свойства отдельной
марки СКЭП[1,4,8]:
Таблица 1 Физико-технические характеристики
этилен-пропиленового каучука
|
Этилен-пропиленового
каучук
|
Другое
название (СКЭП)
|
|
Сокращение
по ISO 4097
|
EPDM
|
|
Растворимость
|
в
бензине, бензоле, во многих углеводородах
|
|
Химическая
стойкость
|
к
окислителям, озону, пару
|
|
Плотность
|
0,85-0,87
г/см3
|
|
Молярная
масса
|
80
000-250 000
|
|
Рабочая
температура
|
от
-54°C до +140°C
|
|
Температура
стеклования
|
от
-58 до -62° С
|
Таблица 2. Хапактеристика марок СКЭП
|
Наименование
показателя
|
Норма
для марок СКЭП
|
|
СКЭП-50
|
СКЭП-60
|
|
Вязкость
по муни МБ 1+4 (100 °С), в пределах
|
46-55
|
56-65
|
|
Разброс
по вязкости внутри партии, ед., не более
|
8
|
8
|
|
Потеря
массы при сушки, %, не более
|
1,0
|
1,0
|
|
Массовая
доля золы, %, не более
|
0,3
|
0,3
|
|
Массовая
доля ванадия, %, не более
|
0,008
|
0,008
|
|
Условная
прочность при растяжении, с техуглеродом марки П 324 или контрольным
техуглеродом КТУ, МПа, не менее
|
20,6
|
|
Относительное
удлинение при разрыве, %, не менее
|
400
|
400
|
|
Массовая
доля звеньев пропилена, %, в пределах для каучуков: 1 группы 2 группы
|
30-35 36-40
|
|
Массовая
доля звеньев этилена, %
|
По
требованию потребителя
|
Таблица 3. Основные физико-химические константы
веществ применяемых при синтезе СКЭП
|
В-во
|
Формула
|
Молек.
масса
|
∆H˚273
кДж/ моль
|
Cp273 Дж/
(моль·град)
|
p363 кг/м3
|
|
Этилен(Ж)
|
C2H4
|
28
|
226,75
|
43,63
|
567,9
|
|
Пропилен(Ж)
|
i-C3H6
|
42
|
20.41
|
63,98
|
613,9
|
|
Пропан(Ж)
|
С3H8
|
44
|
-104.60
|
37,59
|
510,0
|
|
СКЭП-60
|
[-CH2CH2-]n-[-CH(CH3)CH2]m
|
~1.5
104
|
2856
|
2,177
Дж/ (г·град)
|
850-870
|
|
Катализатор
|
VOCl3
|
173,5
|
-
|
93,72
|
-
|
|
Сокатализатор1
|
Al(C2H5)2Cl
|
119,5
|
-
|
89,62
|
-
|
|
Сокатализатор2
|
Al(C2H5)Cl2
|
126
|
-
|
75,01
|
-
|
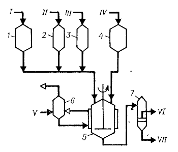
3. Описание технологической схемы
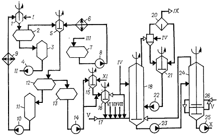
Рис.7. Схема получения СКЭП в среде жидкого
пропилена
, 2, 3, 4 - мерники; 5 - полимеризатор; 6-
сепаратор; 7 - фильтр.
I- пропилен; II
- катализатор, III
- сокатализатор; IV
- этилен; V - жидкий пропан; VI
- крока на промывку и сушку; VII
- углеводороды на регенерацию.
Получение СКЭП
В полимеризатор 5 непрерывно поступает в
заданном соотношении пропилен из мерника 1 и этилен из мерника 4. В линию
пропилена перед полимеризатором из мерников 2 и 3 точно в заданных количествах
подаются компоненты каталитического комплекса VOCl3
и (i-C4H9)2AlCl.
Полимеризация осуществляется при температуре 0 ºС
и давлении 0,7 Мпа; теплота, выделяющаяся при сополимеризации, отводится
испаряющимся в рубашке полимеризатора 5 пропаном. Время пребывания реакционной
смеси в полимеризаторе 1 ч. Образующийся сополимер нерастворим в пропилене,
дисперсия каучука (диаметр крошки 0,1 - 0,25 мм) непрерывно отводится из
плимеризатра на фильтр 7, где каучук отделяется от мономеров, направляемых на
регенерацию. Также в него добавляется агломератор. Выделенный сополимер
отмывается от остатков каталитического комплекса, сушится в червячно-отжимных
прессах, упаковывается и направляется на склад[2,4].
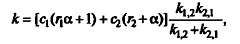
Рис.8 Схема отмывки раствора полимера и
дегазация при производстве СКЭП
, 5, 15, 16 - интенсивнее смесители; 2, 12-
отстойники, 3, 7, 11, 13, 21 - сборники; 4, 8, 10, 14, 22, 23, 25 - насосы, 6 -
холодильник; 9 - рекуперативный теплообменник; 17 -
инжекторный-крошкообразователь; 18 - дегазатор первой ступени;19 - мокрый
отделитель; 20 - отделитель; 24 - дегозатор второй ступени; 26 - инжектор
I - полимеризат; II
- вода на отпарку органических соединений; III
- горячая циркуляционная вода; IV
- вода; V - пар; VI
- раствор едкого калия;VII
- раствар хлорида кальция; VIII
- раствор стеарата калия; IX
- углеводороды на конденсацию; X
- пульпа на концентрирование; XI
- горячая циркуляционная вода.
Отмывка раствора полимера
Смешение полимеризато с промывной водой для
удаления продуктов дезактивации католитического комплекса осуществляется в
интенсивном смесителе 1. Смесь полимеризата и воды расслаивается в отстойнике
2. Нижний водный слой, содержащий водорастворимые продукты дезактивации
катализатора, через сборник 3 насосом 4 откачивается на выделение продуктов
дезактивации, а частично отмытый полимеризат смешивается в интенсивном
смесителе 5 с горячей циркуляционной водой, охлажденной до 35 ºС
в холодильнике 6 и подаваемой насосом 8 из сборника 7. Эмульсия полимеризата и
воды расслаивается в отстойнике 12. Нижний водный слой по уровню сливается в
сборник 11, откуда насосом 10 через рекуперативный теплообменник 9, после
охлаждения до 25 ºС возвратным
растворителем, подается в интенсивный смеситель 1 на смешение с полимеризатом.
Отмытый от примесей полимеризат сливается в сборник 13, откуда насосом 14
подается на смешение с горячей церкуляционной водой в заданной пропорции, для
приготовления эмульсии и направляется на дегозацию[2,4].
Отфильтрованный от нерастворимого полимера
полимеризат подается в крошкообразователь 17, куда одновременно водятся
компоненты для приготовления свежеосажденного антиагломерата (стеарат калия,
хлорид кальция и едкое кали). Образующаяся пульпа каучука поступает в дегазатор
первой ступени 18, где испаряется основная часть растворителя. Теплота,
необходимая для отгонки углеводородов, подводится с горячей циркуляционной
водой, вторичным паром из верха дегазатора 24 и острым паром, подаваемым в
крошкообразователь 17.
Пульпа крошки каучука из низа дегозатора 18
насосом 23 направляется на вторую ступень дегозации в аппарат 24 с целью
дальнейшего удаления растворителя из каучука. Теплота, необходимая для удаления
растворителя, подводится за счет вторичного пара, образующегося в нижней
сепарационной части дегозатора 24 и инжектируемого в дегазационную часть
аппарата инжектором 26, и подачи острого пара. Пульпа каучука перетекает по
уровню из верхней секции дегозатора 24, имеющего глухую тарелку, через внешнюю
передаточную линию, снабженную дроссельным устройством, в нижнюю сепарационную
часть, где происходит окончательная дегозация при понижении давления в системе.
Дегозированная пульпа из низа дегозатора 24 насосом 25 направляется на
усреднение и концентрирование. Отогнанные в дегозаторе 24 пары поступают в
нижнюю часть дегозатора 18.
Отогнанные в дегозаторе 18 пары растворителя
вместе с водяным паром поступают в отделитель 19, орошаемой водой, где
отделяются от унесенных крошек каучука, возвращаемых насосом 22 через аппарат с
мешалкой 21 в низ дегозатора 18, а несконденсировавшиеся углеводороды после
отделения от конденсата в отделителе 20 подаются на конденсацию и ректификацию.
Конденсат из отделителя 20 сливается в сборник 21 и возвращается в дегозатор
18[2,4].
4. Материальный баланс реакционного узла
Исходные данные для составления материального
баланса:
. Производительность по СКЭП 20
тыс.тонн/год
На основе литературных данных выбраны следующие
показатели технологического процесса:
. Массовая доля звеньев пропилена 35%
. Конверсия этилена 95%
. Конверсия пропилена 50%
. Мономер содержит 10% мол. этилена и 90%
мол. пропилена
. Расход катализатора 0,10г/(л·час)
Уравнения реакции:
. Рассчитаем производительность каучука в час:
G= Gгод
/
(365 · 24) = 20000000/(365 · 24) = 2283,1 кг/ч
. Количество этилена:
Пошедшее на синтез каучука:
Gэт. на
каучук = G
· ωэт. в каучуке
= 2283,1 · 0,65 = 1484,0 кг или 2,613 м3 или 53 кмоль
Всего в шихте:
Gэт. =
Gэт. на каучук ·
100/ αэт.
= 1484,0 · 100/95 = 1562,1 кг или 2,751 м3 или 55,789 кмоль·
Не прореагировавший:
Gэт. ост. =
Gэт. -
Gэт. на каучук =
1562,1 - 1484,0 = 78,1 кг или 2,789 кмоль
. Количество пропилена:
Пошедшее на синтез каучука:
Gпр. на
каучук = G
· ωпр. в каучуке
= 2283,1 · 0,35 = 799,1 кг или 1,302 м3 или 19,026 кмоль
-Количество шихты:
Gшихта =
Gэт ·
100/ ωэт.
в шихте = 1562,1 · 100/10 = 15621 кг
Объем шихты:
Vшихты
= Vэт. +
Vпр. =
2,751 + 22,901 = 25,652 м3
Всего в шихте:
Gпр. =
Gшихта -
Gэт.
= 15621 - 1562,1 = 14058,9 кг или 22,901 м3 или 334,736 кмоль
Не прореагировавший:
Gпр. ост. =
Gпр. -
Gпр. на каучук =
14058,9 - 799,1 = 13259,8 кг или 315,710 кмоль
. Катализатор и сокатализатор:
V : Al
= 1: 20
Al(C2H5)2Cl
: Al(C2H5)Cl2 = 40 : 60
Воспользовавшись этими значениями, сделаем
пересчет на катализатор и сокатализатор и получим:
VOCl3 : Al(C2H5)2Cl
: Al(C2H5)Cl2 = 1 : 11 : 17
-Количество катализатора:
Gкат. =
Vшихты ·
0,1 = 2,6 кг или 0,015 кмоль
где 0,1- количество катализатора на объем смеси,
кг/(м3·час)
Сокатализатор:
Gсокат.1 =
Gкат. ·
11 = 2,6 · 11 = 28,2 кг или 0,236 кмоль
Gсокат.2 =
Gкат. ·
17 = 2,6 · 17 = 43,6 кг или 0,346 кмоль
На основе полученных данных составим таблицу
материального баланса:
Таблица 4 Материальный баланс реакционного узла.
|
Приход
|
Расход
|
|
компонент
|
кг/ч
|
кмоль/ч
|
%
(масс.)
|
компонент
|
кг/ч
|
кмоль/час
|
%
(масс.)
|
|
Этилен
|
1562,1
|
55,789
|
10,0
|
Каучук
|
2283,1
|
-
|
14,5
|
|
Пропилен
|
14058,9
|
334,736
|
89,6
|
Этилен
|
2,789
|
0,7
|
|
Катализатор
|
2,6
|
0,015
|
0,01
|
Пропилен
|
13259,8
|
315,710
|
84,5
|
|
Сокатализатор
1
|
28,2
|
0,236
|
0,01
|
Катализатор
|
2,6
|
0,015
|
0,1
|
|
Сокатализатор
2
|
43,6
|
0,346
|
0,02
|
Сокатализатор
1
|
28,2
|
0,236
|
0,1
|
|
|
|
|
Сокатализатор
2
|
43,6
|
0,346
|
0,2
|
|
Сумма:
|
15695,4
|
|
100
|
Сумма:
|
15695,4
|
|
100
|
5. Энергетический баланс реактора
Исходные данные для составления материального
баланса:
Температура компонентов на входе в полимеризатор
- (-18ºС)
Температура компонентов на выходе из
полимеризатора - (-0ºС)
Температура хладогента на входе в рубашку - (-18ºС)
Температура хладогента на выходе из рубашки -
(-0ºС)
Температура внутри полимеризатора - (-0ºС)
В качестве хладогента используется жидкий пропан
Общая формула для расчета теплового баланса:
Q1+Q2+Q3=Q4+Q5
где
Q1 - теплота
реагентов
Q2 -
подводимое/отводимое тепло с теплоносителем/хладагентом
Q3 - тепловой эффект
реакции
Q4 - теплота
продуктов реакции
Q5 - потери в
окружающую среду (15%)
. Рассчитаем теплоту реагентов (Q1).
Теплота, подводимая с реагентами, рассчитывается
по формуле
Qi
=
Gi·Cpi·t
где G
- расход вещества (моль), Cp
- теплоемкость (Дж/моль·град),
t - температура в
Цельсиях
Примем температуру на входе -18˚С
Qэт. =Gэт
·Cpэт.
·t= 55,789 · 43,63·
(-18) = -43813,3 кДж
Qпр.
= Gпр.
·Cpпр.
·t = 334,736 · 63,98
· (-18) = -385495,4 кДж
Qкат. =
G кат.
·Cp кат.
·t = 0,015 · 93,72·
(-18) = -25,3 кДж
Qсокат. 1=
G сокат. 1
·Cp сокат. 1
·t = 0,236 · 89,62 ·
(-18)= -380,7 кДж
Qсокат. 2=
G сокат. 2
·Cp сокат. 2
·t = 0,346 · 75,01 ·
(-18) = -467,2 кДж
ΣQ1
= Qэт.
+ Qпр.
+ Qкат.
+ Qсокат. 1
+ Qсокат. 2
= -430181,9 кДж
.Рассчитаем тепловой эффект реакции
(Q3).
Qреакции
= ∆H˚реакции
· G = 2856 ·2283,1 =
6520533,6 кДж
Q3
= Qреакции =
6520533,6 кДж
.Рассчитаем физическую теплоту продуктов реакции
(Q4).
Примем температуру на выходе 0˚- 1ºС
Qi
=
Gi·Cpi·t
Q
эт.
ост.=G
эт. ост. ·Cp
эт. ·t=
2,789 · 43,63= 122,6 кДж
Q
пр.
ост. = Gпр.
ост. ·Cp
пр. ·t=
315,710 · 63,98= 20199,1 кДж
Qкат. =
G кат.
·Cp кат.
·t = 0,015 · 93,72=
1,4 кДж
Qсокат. 1=
G сокат. 1
·Cp сокат. 1
·t = 0,236 · 89,62 =
21,2 кДж
Qсокат. 2=
G сокат. 2
·Cp сокат. 2
·t = 0,346 · 75,01 =
26,0 кДж
ΣQ4
= Q каучук
+ Q эт.
ост + Q
пр.
ост. + Qкат.
+ Qсокат. 1+
Qсокат. 2
= 25340,6 кДж
Так, как температуры на входе и выходе из
реактора малы, то потерями (Q5),
можно пренебречь.
Q1+Q2+Q3=Q4
Рассчитаем тепло отводимое хладогентом (Q2):
Q4 - Q1 - Q3
= Q2
Q2 = -6065011,1 кДж
Рассчитаем количество хладагента (в нашем случае
это жидкий пропан)
m* = 
где
r - теплота
парообразования жидкого этилена (350 кДж/кг)
Δt - разность
температур хладогента на входе и выходе (температура хладогента на входе -18°,
а на выходе 0°, тогда Δt = 18°)
m = 962,7 кг
или 1889 литров
*Если учесть, что потери равны 5%,
расход хладогента будет 1010 кг или 1982 литров
На основе полученных ранее данных,
составим таблицу энергетического баланса:
Таблица 4. Тепловой баланс
реакционного узла.
|
Статьи
прихода
|
Теплота,
кДж
|
Теплота,
кВт
|
Статьи
расхода
|
Теплота,
кДж
|
Теплота,
кВт
|
|
Теплота
исх. в-в Q1
|
-430181,9
|
-119,5
|
Теплота
прод. реакции Q4
|
25340,6
|
7,0
|
|
Тепловой
эффект реакции Q3
|
6520533,6
|
1811,2
|
Потери
в окр. Среду Q5
|
-
|
|
|
Подводимая
теплота Q2
|
-6065011,1
|
-1684,7
|
|
|
|
|
Итого
|
25340,6
|
7,0
|
Итого
|
25340,6
|
2985,5
|
Для перевода в кВт значение теплоты делится на
3600
6. Аналитический контроль производства
Таблица 5. Аналитический контроль получения СКЭП
|
Анализ
|
Место
отбора пробы
|
Определяемые
вещества
|
Допустимое
содержание, % вес.
|
Метод
анализа
|
Частота
отбора
|
|
Этилен
|
Линия
подачи в реактор
|
Вредные
примеси (Вода, аллен, кислород- и серосодержащие соединения, ацетилен) Этилен
|
<
0,0001-0,0002 99,9
|
ГЖХ
|
1
раз в час
|
|
Пропилен
|
Линия
подачи в реактор
|
Вредные
примеси (Вода, аллен, кислород- и серосодержащие соединения, ацетилен)
Пропилен
|
<
0,0001-0,0002
|
ГЖХ
|
1
раз в час
|
|
СКЭП
|
Линия
вывода из реактора, готовый образец
|
99,99%
|
Вискозиметрия
1) ПТР, г/10 мин Т=230 °С, Р=10 кг
2) Вязкость по Муни
|
В
каждой готовой партии
|
Таблица 6. Технологический контроль стадии
получения СКЭП
|
Показание
температуры, °С
|
Значение
давления, МПа
|
|
Полимеризатор
|
0-10
|
0,7-0,9
|
|
Узел
подачи шихты
|
-15…-18
|
0,7-0,9
|
|
Узел
подачи и вывода хладогента
|
-18
|
0,5-0,9
|
Заключение
В данной курсовой работе в ходе изучения
литературных данных был выбран способ производства, произведены необходимые
расчеты по процессу, дающие представление об объемах и соотношениях реагентов и
продуктов, полноты протекания процесса и т.п.
Курсовая работа охватывает все разделы посвященные
синтезу СКЭП и далет более или менее полную информацию по этому процессу.
В работе использованы как старая, так и
абсолютно новая литература, что дает представление, что химия как наука в
России, вновь начинает развиваться.
Список использованной литературы
1. Аверко-Антонович
Л.А. и др. Химия и технология синтетического каучука/ Л.А. аверко-Антонович, Ю.О.
Аверко-Антонович, И.М. Давлетбаева, П.А. Кирпичников. - М.: Химия, КолосС,
2008. - 357 с.: ил. - (учебники и учеб. пособия для студентов высш. учеб.
заведений).
2. Башкатов
Т.В., Жигалин Я. Л. Технология синтетических каучуков: Учебное пособие для
техникумов. 2-е изд, перераб. Л.: Химия, 1987. - 360 с.
. Вацулик
П. Химия мономеров. В двух томах. Т. 1 - М.: Химия, 1960 - 705 с.
. Кирпичников
П.А., Береснев В.В., Попова Л.М. Альбом технологических схем основных
производств промышленности синтетического каучука: Учеб. Пособие для вузов. -
2-е изд., перераб. - Л.: Химия, 1986 - 224 с. ил.
. Краткий
справочник физико-химических величин. Под ред. К.П. Мищенко и А.А. Равделя, -
Л.: Химия, 1974. - 200с.
. Нотан
Борисович Варгафтик. Справочник по теплофизическим свойствам газов и жидкостей
М., 1972 г. 720 стр. с ил.
. Справочник
химика том VI
. Технический
анализ и контроль производства синтетических каучуков. Изд. 2-е, пер. и доп.,
Л., Химия, 1976 - 168 с., ил.
. Шур
А.М. высокомолекулярные соединения: Учебник для ун-тов. - 3-е изд., перераб. И
доп. - высш. Школа, 198. - 650 с., ил.
10. Сайт
о химии: www.chemport.ru
<http://www.chemport.ru>
. Сайт
о химии: www.xumuk.ru
<http://www.xumuk.ru>