Электро-физические характеристики обмоточных проводов
Реферат
ПОЛИИМИДНАЯ ИЗОЛЯЦИЯ, КОРОНОСТОЙКАЯ ИЗОЛЯЦИЯ, ОБМОТОЧНЫЕ ПРОВОДА,
ДИЭЛЕКТРИЧЕСКИЕ ПОТЕРИ В ИЗОЛЯЦИИ, ЭЛЕКТРИЧЕСКАЯ ПРОЧНОСТЬ, ЗАВИСИМОСТЬ
ЭЛЕКТРИЧЕСКИХ ХАРАКТЕРИСТИК ОТ ВНЕШНИХ ФАКТОРОВ
Проведены исследования, позволяющие оценить важность
внедрения современных инновационных материалов в системы изоляции обмоточных
проводов, использующихся в тяжелых условиях.
При помощи анализа полученных в ходе исследования
данных установлен ряд преимуществ применяемой в обмоточных проводах
полиимидно-фторопластовой изоляции перед обмоточными проводами со
слюдосодержащей изоляцией.
Показано, что электрофизические характеристики
обмоточных проводов, такие как: кратковременная и длительная электрическая
прочность изоляции, диэлектрические потери, зависимость электрофизических
свойств от температуры эксплуатации зависят от структурных особенностей
используемых пленок.
На основе полученного экспериментального материала
сделаны выводы, практически полезные при выборе оптимального типа изоляции
обмоточных проводов с целью повышения надежности и работоспособности
электрических систем и оптимального снижения их стоимости.
Введение
Обмоточные провода стали окружать нас с тех пор, как был изобретен
электродвигатель, и, хотя их главная цель не изменилась - превращение механической
энергии в электрическую и обратно, они за последние годы значительно
изменились.
Рисунок 1.1. - Внешний вид обмоточных проводов
Обмоточные провода изготовляют одножильными, обычно из меди и гораздо
реже из алюминия, круглого и прямоугольного сечения, с эмалевой, бумажной,
стекловолокнистой и другой изоляцией предохраняющей провод от короткого
замыкания. Часто обмоточные провода имеют несколько слоев изоляции, например
слой эмали, покрытый слоем шёлка, хлопчатобумажной пряжи, полиэтилена или др.
При использовании одного вида изоляции невозможно получить все необходимые
свойства сразу, поэтому в обмоточных проводах стали применять двухслойную
конструкцию. Так, к примеру, первый слой изоляции обеспечивает высокие электрические
и физические свойства провода, а второй слой обеспечивает высокую механическую
прочность или устойчивость к агрессивным средам. Наибольшее распространение
получили медные обмоточные провода прямоугольного сечения с эмалевой изоляцией.
Обмоточные провода применяются для изготовления обмоток электрических
машин, аппаратов и приборов.
Основными потребителями обмоточных проводов являются электромашины и
электроаппаратостроение.
Значительное количество обмоточных проводов потребляется также предприятиями
приборостроительной, радиотехнической и авиационной промышленности. По
проводниковым материалам обмоточные провода делятся на медные, алюминиевые и из
сплавов. Малая часть проводов выпускается с проводниками из биметаллов,
драгоценных металлов и проводниками из специальных сплавов, в частности
сверхпроводящих.
Обмоточные провода с пленочной изоляцией используются в тяговых
электрических машинах, высоковольтных двигателях, электродвигателях погружных
насосов нефтедобычи. Высокая нагревостойкость и электрическая прочность
обусловливают их высокую надежность в эксплуатации. В ряде случаев пленочная
изоляция может быть герметизирована путем спекания при нагреве. Обмоточные
провода с пластмассовой изоляцией применяются для намотки погружных
электродвигателей насосов водопонижения. Один из важнейших параметров
обмоточных проводов - нагревостойкость. Поэтому, классификация обмоточных
проводов проводится по длительной допустимой рабочей температуре.
1. Литературный обзор
.1 Классификация обмоточных проводов
По видам изоляции обмоточные провода можно классифицировать следующим
образом:
• обмоточные провода с эмалевой изоляцией, или эмалированные провода;
• обмоточные провода с волокнистой или комбинированной эмалево
волокнистой изоляцией, в том числе со стекловолокнистой и бумажной;
• обмоточные провода с пластмассовой изоляцией, включая пленочную.
В новых типах термореактивной изоляции в качестве основного
диэлектрического барьера используются слюдяные бумаги. В работе [1] приведены
краткие данные по разработке пленочно-слюдяных лент и испытаниям витковой
изоляции из предварительно пропитанных лент.
Для нужд приборостроения выпускаются обмоточные провода со сплошной
стеклянной, стеклоэмалевой и керамической изоляцией.
Наиболее эффективной группой обмоточных проводов являются провода
эмалированные. Они имеют более тонкую изоляцию, которая позволяет увеличить
коэффициент использования паза в электрических машинах и аппаратах, повысить их
мощность или снизить габариты электротехнических устройств при сохранении существующих
параметров.
С точки зрения условий производства эмалированные провода менее трудоемки
по сравнению с проводами, изоляция которых накладывается на проволоку,
например, методом обмотки. Поэтому при переходе к выпуску эмалированных
проводов производительность труда на кабельных заводах возрастает. Однако, в
больших количествах требуются различные синтетические лаки для эмалирования
проволоки, зачастую довольно дорогостоящие; возникают проблемы, связанные с
необходимостью охраны окружающей среды в связи с использованием для лаков
токсичных растворителей.
Основное направление в производстве эмалированных проводов - увеличение
объема выпуска проводов с высокопрочной и нагревостойкой изоляцией,
рассчитанной на эксплуатацию при 130 - 180°С, за счет сокращения выпуска
проводов на рабочую температуру 105 °С, для проводов с изоляцией на основе
масляных и поливинилацеталевых лаков. В то же время быстро возрастает
производство нагревостойких эмаль-проводов с полиэфирной, полиэфиримидной и
полиимидной изоляцией. В будущем эмалированные провода должны постепенно
заменить обмоточные провода с волокнистой изоляцией.
1.2 Изучение применения обмоточных проводов со
слюдосодержащей изоляцией
Слюдяная бумага имеет низкое разрушающее напряжение на
разрыв (от 3 до 15 Н/см по МЭК 371-3-2), поэтому для применения в изоляции
электрических машин ее армируют стекловолокнистыии материалами, чаще всего
стеклотканями толщиной от 0,02 до 0,05 мм.
В производстве стеклотканей применяются непрерывные
крученные стеклянные волокна диаметром 5-10 мкм. Для электрической изоляции
используется только бесщелочное алюмоборосиликатное стекло состава Еп
обладающее высокими диэлектрическими свойствами- В процессе вытягивания на
элементарные стеклянные волокна наносят склеивающее вещество - замасливатель.
Различают два вида замасливателей (не должны превышать 2% массы): текстильные и
прямые. Для текстильного замасливателя в промышленности использует парафиновую
эмульсию. Составы прямых замасливателей различаются в зависимости от типа смол,
применяемых для пропитки. Так, для электроизоляционных стеклотканей,
применяемых для изготовления изделий на эпоксидных смолах, используется прямой
аминосилановый замасливатель.
С точки зрения обеспечения повышенной механической
прочности слюдяных лент и изоляции, а также термической устойчивости
стеклоткань имеет значительное преимущество по сравнению с другими подложками,
в первую очередь, технологическое. Наложение лент на стержни (или катушки)
происходит с определенным натяжением. Для слюдобумажных лент недопустимо
удлинение подложки, так как у слюдяных бумаг относительное удлинение составляет
1-2%. Поэтому высокая механическая прочность стеклотканевой подложки и ее
небольшое относительное удлинение гарантируют отсутствие разрывов лент,
повреждения слюдяной бумаги при изолировочных работах, а также высокие
физико-мёханические свойства изоляции. При температурах до 400-500 °С
стеклянные волокна не претерпевают структурных изменений, не теряют исходных
свойств, не выделяют продуктов термической деструкции в течение отельного
времени.
Появление полимерных пленок, используемых в качестве
подложки, значительно ускорило разработку новых электроизоляционных материалов.
В зависимости от структуры мономерного звена макромолекул полимерные
пленки разделяются на полярные и неполярные [1].
Неполярные пленки характеризуются низкой диэлектрической проницаемостью и
малым тангенсом диэлектрических потерь. Поэтому они применяются в основном, в
высокочастотной технике. Диэлектрические характеристики неполярных пленок мало
зависят от частоты и температуры в широком интервале.
Полярные полимерные пленки, в отличие от неполярных, имеют в своем
составе группы молекул с высоким значением дипольного момента. Поэтому полярные
пленки характеризуются более высокими значениями диэлектрической проницаемости
и диэлектрических потерь по сравнения с неполярными. Диэлектрические
характеристики полярных пленок существенно зависят от температуры и частоты.
Широкое применение их для изоляции электрических машин объясняется тем, что они
наряду с высокими физико-механическими и электрическими свойствами в сочетании
с другими материалами обладают высокой нагревостойкостью и адгезией.
Широкое распространение для изоляции электрических машин получила
полярная полиэтилентерефталатная пленка. Пленку из полиэтилентерифталата
получают методом экструзии. Для получения заданных прочностных характеристик
пленку подвергают двухосной ориентации, выдерживая в растянутом состоянии при
повышенной температуре определенное количество времени. Этим достигается
кристаллизация полимера и стабилизация его механических свойств. В
электромашиностроении применяется двухосно ориентированная пленка толщиной
0,01-0,35 мм, механическая прочность у которой значительно выше. Благодаря
сочетанию высокой механической и электрической прочности эта пленка широко
применяется в электротехнической промышленности. Наиболее широкое применение
нашли полиэтилентерефталатовые пленки производства фиры «Дюпон» (США).
1.3 Виды изоляции обмоточных проводов
.3.1 Медные обмоточные провода с волокнистой
изоляцией
В качестве волокнистой изоляции применяется пряжа хлопчатобумажная,
шёлковая, из капроновых, асбестовых, лавсановых и стеклянных волокон.
Наибольшая нагревостойкость обмоточных проводов достигается применением
стеклянной и асбестовой пряжки, подклеиваемой к поверхности проводов с помощью
глифталевых и кремнийорганических лаков, отличающихся повышенной стойкостью к
нагреву [3] .
Технические характеристики проводов с волокнистой изоляцией Таблица 1.1
|
Марка Провода
|
Диаметр проводабез
изоляции, мм
|
Характеристика провода
|
Толщина слоя, мм
|
|
МЕДНЫЕ ОБМОТОЧНЫЕ ПРОВОДА С
ВОЛОКНИСТОЙ ИЗОЛЯЦИЕЙ
|
|
ПБ
|
1-5,2
|
Провод изолированный
Несколькими слоями кабельной бумаги
|
0,15-0,17
|
|
ПБУ
|
2,44-5,5
|
То же, но с повышенной
электрической прочностью
|
0,18-2,2
|
|
ПБД
|
0,18-5,2
|
Провод, изолированный двумя
слоями обмотки из хлопчатобумажной пряжи
|
0,11-0,16
|
|
ПСД
|
0,31-5,2
|
Провод, изолированный двумя
слоями обмотки из стекловолокна, пропитанной нагревостойкимглифталевым лаком
|
0,11-0,16
|
|
ПСДК
|
0,31-5,2
|
То же, но пропитка более
нагревостойкая кремнийорганическим лаком
|
0,11-0,16
|
1.3.2 Обмоточные провода с эмалево-волокнистой
изоляцией
У этих проводов поверх слоя эмали наносится обмотка из хлопчатобумажной,
шёлковой, капроновой, лавсановой или стеклянной пряжи.
В таблице приведен основной сортимент обмоточных проводов с
эмалево-волокнистой изоляцией.
Технические характеристики проводов с эмалево-волокнистой изоляцией
Таблица 1.2
|
Марка провода
|
Диаметр провода без
изоляции, мм
|
Толщина слоя изоляции (на
одну сторону), мм
|
Характеристика проводов
|
|
МЕДНЫЕ ОБМОТОЧНЫЕ ПРОВОДА
С ЭМАЛЕВО-ВОЛОКНИСТОЙ ИЗОЛЯЦИЕЙ
|
|
ПЭЛБО
|
0,38-2,1
|
0,08-0,1
|
Провод, изолированный
масляной эмалью и одним слоем обмотки из хлопчатобумажной пряжи
|
|
ПЭЛБД
|
0,72-2,1
|
0,14-0,16
|
Провод, изолированный
масляной эмалью и двумя слоями обмотки из хлопчатобумажной пряжи
|
|
ПЭЛШЮ
|
0,05-2,1
|
0,035-0,078
|
То же, но на слой масляной
эмали наложен слой обмотки из натурального шёлка
|
|
ПЭТСО
|
0,31-2,1
|
0,1-0,12
|
Провод, изолированный
высокопрочной эмалью винифлекс и одним слоем обмотки из стеклянной пряжи
|
|
ПЭТКСОТ
|
0,33-1,56
|
0,07-0,1
|
То же, но применена
нагревостойкая кремнеорганическая эмаль
|
Основные требования, предъявляемые к обмоточным проводам с волокнистой
изоляцией, состоят из того, чтобы у проводов с волокнистой изоляцией:
· Не должно наблюдаться просветов между нитями обмотки,
наложенной на провод
· Не должно быть разрывов нитей при навивании провода на
стальной стержень диаметром, равным пятикратному диаметру (но не менее 3мм)
провода с волокнистой изоляцией в два слоя (ПБД), или при навивании провода с
однослойной изоляцией (ПБО) на стержень, равным десятикратному диаметру провода
(но не менее 6мм).
Электроизоляционные свойства обмоточных проводов с волокнистой изоляцией
относительно невысоки, т.к. все виды волокнистой изоляции гигроскопичны, т.е.
поглощают влагу из воздуха. Обмотки, выполненные из проводов с волокнистой
изоляцией, нуждаются в тщательной сушке и пропитке изоляционными лаками или в
компаундировании. Наибольшей механической прочностью обладает обмотка из
лавсановых волокон, повышенной нагревостойкостью отличается обмотка из
стеклянной пряжи.
Такого вида обмоточные провода применяют для более тяжёлых условий работы
в тяговых шахтных электродвигателях и в других электрических машинах и
аппаратах, где для эмалевой изоляции требуется защитное покрытие из волокнистых
материалов. Так же в тех случаях, когда при изготовлении обмоток провод
испытывает повышенные механические нагрузки, и нет жестких ограничений по
толщине изоляции. Кроме медных и алюминиевых проводов с эмалевой, волокнистой и
эмалево-волокнистой изоляцией, выпускаются также обмоточные провода из сплавов
высокого сопротивления (манганин, константан и нихром) [20].
1.4 Современные тенденции развития обмоточных
проводов
В статье [5] уделено внимание обзору и выбору перспективных материалов
для витковой и корпусной изоляции электрических машин. Кратко, но емко описаны
свойства и преимущества использования эмалированных, стекловолокнистых, со
слюдосодержащей изоляцией, короностойких эмалевых и с короностойкими
электроизоляционными лентами обмоточных проводов для электрических машин.
Еще в двух статьях уделено значительное внимание витковой изоляции из
слюдосодержащих лент [6, 7]. Очень подробно описана история развития и
конструктивные особенности слюдосодержащих лент для витковой изоляции в статье
[7].
Существует практическая экономическая выгода в том, чтобы
усовершенствовать электрическую машину во время ее перемотки. Дополнительные
затраты на материалы более высокого класса составляют лишь часть общих затрат.
Более всего усовершенствование выгодно для больших машин. В первую очередь
конструктор пытается увеличить поперечное сечение меди.
Главной задачей является снижение толщины изоляции за счет уменьшения
метрического номера применяемых синтетических и стеклянных волокон. Для
проводов с бумажной изоляцией главным вопросом всегда являлся вопрос качества
медного или алюминиевого проводника, так как при эксплуатации масляных
трансформаторов, в которых эти провода применяются, дефекты проволоки могут
вызывать концентрацию напряженности электрического поля, в результате чего
происходят пробой изоляции и межвитковое замыкание [24].
Существует два метода увеличения поперечного сечения меди: уменьшить
толщину изоляции проводника или корпусной изоляции. Ленты из слюдяной бумаги и
смолы с улучшенными свойствами сократили толщину корпусной изоляции до половины
той, которая считалась нормой в 1960-х годах. Толщина изоляции жилы также
сократилась благодаря использованию синтетических материалов.
Исторически сложилось так, что проводники изначально изолировались
хлопковой нитью, затем слюдяной лентой или асбестом. Толщина изоляции
составляла 0.4 мм или более. Толщину изоляции удалось уменьшить с помощью двух
слоев стекловолокна, которые запекались на меди, толщина изоляции проводника в
этом случае составляла 0.3 мм. Стекловолокно отличалось улучшенными
механическими свойствами и низкими межвитковыми напряжениями; стекловолокно
обеспечило надлежащую изоляцию тысячам машин. Более поздним улучшением в
изоляции проводника было применение одного слоя стекловолокна поверх
изоляционного покрытия. Тонкое изоляционное покрытие из эмали или пленки было
разработано для замены стекловолокна.
Эти изоляционные покрытия считались превосходными, т.к. толщина изоляции
жилы в этом случае составляла 0.15 мм и меньше. Такая изоляция уступала
изоляции из стекловолокна по механическим свойствам, но диэлектрические
свойства были очень хорошими. Напряжение пробоя у некоторых типов пленочной
изоляции может превосходить 20 кВ/мм, тогда как напряжение пробоя изоляции из стекловолокна
составляет 15 кВ/мм [21].
В статье [8] приведены результаты сравнительных испытаний разных видов
проводниковой витковой изоляции для секционных катушек высоковольтных
электрических машин: слюдяной бумаги на голый провод, двойной полиэфирно-стеклянной
изоляции поверх полиэфирамидимидной изоляции.
Для сравнения были проведены испытания как кратковременной, так и
длительной электрической прочности. В заключении сделан вывод о том, что
использование слюдосодержащих лент в качестве витковой изоляции значительно
улучшает стойкость изоляции к импульсным воздействиям, а также повышает
кратковременную электрическую прочность. А применение слюдосодержащих лент с
ПЭТ-пленкой, покрытой адгезивным слоем, который позволяет осуществлять хорошую
консолидацию проводников позволяет сделать более технологичным производственный
процесс изготовления обмотки. Таким образом, применение такой витковой изоляции
возможно в машинах, где требуется значительная электрическая прочность
изоляционной системы (в высоковольтных машинах и некоторых специальных машинах
3 кВ).
Использование такой тонкой изоляции жилы открыла великолепную возможность
для улучшения мощности больших генераторов с воздушным охлаждением на 10-20% от
исходных показателей.
Первые изоляционные покрытия из пленок и эмали имели одно слабое место
при применении в высоковольтных обмотках. Эта изоляция была нестойкой к
коронному разряду. Однако пленки и эмали продолжали свое развитие, и на данный
момент существует несколько видов пленочной изоляции и эмалей, стойких к
разряду короны.
В настоящее время, когда есть «короностойкие» пленки, идет серьезная
переоценка рабочего процесса. Эти пленки обычно требуют меньше затрат сил и
энергии, чем стекловолокно, поэтому могут потребоваться определенные изменения
в обычном процессе производства катушек в соответствии с трудностями
изготовления больших многовитковых катушек с такой изоляцией.
1.5 Конструкция и основные характеристики
обмоточных проводов с пленочной изоляцией
Обмоточные провода с пленочной изоляцией, нанесенной
без подклейки или без тепловой сварки лент между собой - наиболее простые по
конструктивному исполнению и технологии изготовления, следовательно, более
экономичные.
Они не требуют применения лент со специальным
адгезионным покрытием или подклеивающих, дополнительной технологической
операции тепловой обработки, в процессе которой должна обеспечиваться сушка
лаков или сваривание адгезионных покрытий. Классический пример таких проводов -
провода с бумажной изоляцией, составляющие сегодня наиболее массовую группу
среди обмоточных проводов с волокнистой и пленочной изоляцией.
В настоящее время развивающимся направлением является
выпуск и использование обмоточных проводов с изоляцией из синтетической бумаги Nomex.
Провода диаметром более 2,6 мм, изолированные бумагой Nomex T-410 толщиной 0,05 мм с перекрытием 50% могут быть дешевле
эмалированных проводов с меньшим температурным индексом. Различают несколько
конструкций проводов с изоляцией Nomex:
бумага накладывается нa
голую токопроводящую жилу; бумага накладывается на токопроводящую жилу,
покрытую адгезивом; бумага с адгезивом накладывается на неизолированную жилу.
Провода с изоляцией из бумаги Nomex
выпускаются различными фирмами и отвечают требованиям стандартов NEMA MW-60 и MW-61.
Основные области применения таких проводов - трансформаторы с воздушным и
масляным охлаждением и различные электрические машины.
Указанные стандарты предусматривают выпуск круглых
медных проводов диаметром от 2,9 до 11,7 мм и прямоугольных медных и
алюминиевых проводов сечением от 1,6 до 68,1 мм. Для изоляции используется
бумага толщиной 0,051 и 0,076 мм, накладываемая как минимум с 40%-ным
перекрытием. Различают провода с двумя и тремя слоями бумаги. С учетом
использования двух разновидностей бумаги провода могут выпускаться с номинальной
толщиной изоляции 0,102; 0,153; 0,226 мм. Электрическая прочность таких
проводов не менее 11,8 кВ/мм. Провода должны выдерживать испытание на
эластичность при изгибе на стержень диаметром, равным шестикратному размеру
провода по жиле. Удлинение таких проводов составляет не менее 30%, алюминиевых
- не менее 15%. Возможен выпуск проводов с большей толщиной изоляции, т. е. с
количеством слоев бумаги более трех. Температурный индекс медных проводов
200ЬС, с алюминиевой жилой - 220° С.
В зависимости от пропиточного состава с использованием
обмоточных проводов, изолированных бумагой Nomex, ряд фирм создал системы изоляции электрических машин
с нагревостойкостью 185, 220° С.
Следует отметить, что провода с изоляцией из бумаги Nomex достаточно дорогие и применение их
экономически оправдано только в том случае, когда максимально используются их
возможности по тепловым нагрузкам. Благодаря разработке предварительно
пропитанных слюдосодержащих пленочных материалов, таких как микарекс фирмы ASEA (Швеция), микаластик фирмы Siemens (ФРГ), изотенакс фирмы Alsthom (Франция), Ар-Мат фирмы Wilen (Япония), самикатерм фирмы Isola, кондуктофол фирмы Isovolta, появились более экономичные
обмоточные провода.
Так, фирма VonRoll выпускает круглые и прямоугольные провода с температурным
индексом 155е С, изолированные пленкой со слюдой, подклеенной на полиэфирной
пленке или на стеклоткани.
В первом случае в качестве подклеивающего состава
используется эпоксидная смола, во втором - компаунд на полиуретановой основе.
При использовании силиконового связующего и стеклоткани обеспечивается
температурный индекс 180° С. Пленка на полиэфирной подложке имеет толщину 0,065
мм, а на стеклоткани - 0,09 или 0,11 мм [9]. Как правило, провода изолируются
такими пленками с 50%-ным перекрытием. Для изоляции проводов и проводников,
применяемых в высоковольтных электрических машинах, используется
комбинированная пленка толщиной 0,10 мм, состоящая из слюды и стекловолокнистой
подложки, пропитанных модифицированной эпоксидной смолой, и нанесенной с обеих
сторон поликарбонатной пленки. Особенность проводов, изолированных
предварительно пропитанными слюдосодержащими пленками, состоит в том, что после
изготовления катушек их можно подвергнуть отверждению путем нагрева до или
после окончательной пропитки. Поэтому такая изоляция обладает, с одной стороны,
эластичностью при намотке провода, а с другой, после отверждения связующего она
вместе с пропиткой обмотки образует механически прочную структуру [23].
Ряд фирм в качестве подложки или армирующего материала
слюдосодержащих пленок использует бумагу Nomex, полиэфирные нетканые материалы, стекловолокно,
ароматическое полиимидное волокно и др. При правильном подборе армирующего и
пропитывающего материалов возможно создание проводов и системы изоляции с
температурным индексом 180° С.
На рис. 1.2 показано изменение пробивного напряжения
проводов, изолированных с 30%-ным перекрытием пленками Кондуктотерм или
Кондуктофол фирмы Isovolta, от
времени выдержки при температурах 160, 180, 200° С в сравнении с обычными эмаль-проводами
класса нагревостойкости 155° С [9]. Ленты Кондуктофол и Кондуктотерм состоят из
слюдинитовой бумаги (60%), полиэфирной пленки толщиной 20-30 мкм и
модифицированной эпоксидной смолы в качестве связующего. Пробивное напряжение
таких лент свыше 5 кВ.
Известны конструкции проводов, где в качестве изоляции
применяется комбинация из полиэтилентерефталатной пленки и бумажной ленты, а
для нагревостойких проводов - политетра-фторэтиленовые пленки или комбинация из
политетрафтор-этиленовой и полиимидной пленок .
Возможно применение пленки, полученной пропиткой
различными синтетическими лаками полотна из параллельных нитей на основе
стекловолокна с последующей сушкой и резкой на ленты. Двумя такими лентами
токопроводящая жила обматывается в противоположном направлении с перекрытием
50%. Недостаток таких проводов - возможное разматывание при резке готового
провода [22]. Кроме того, из-за наличия зазоров между пленками электрическая
прочность изоляции, как правило, невысока. Значительно более высокими физико-механическими
и электрическими характеристиками обладают провода, у которых обеспечивается
подклейка или сварка пленок между собой [4].
Рис. 1.2. Зависимость пробивного напряжения обмоточных
проводов с эмалевой изоляцией (1,2, 3) и с изоляцией на основе слюды (4, 5, 6)
от времени старения при соответствующей температуре 1, 4 - 160С; 2, 5 -
180 С; 3, 6 - 200 С [4]
1.6 СОВРЕМЕННЫЕ МАРКИ ОБМОТОЧНЫХ ПРОВОДОВ С ИЗОЛЯЦИЕЙ ИЗ СЛЮДОСОДЕРЖАЩИХ
ЛЕНТ, ВЫПУСКАЕМЫЕ ВЕДУЩИМИ КАБЕЛЬНЫМИ ЗАВОДАМИ РОССИИ
Таблица 1.3. - Марки обмоточных проводов согласно ТУ 16.К50-092 2007 (ОАО
«Псковкабель»)
|
№ п/п
|
Марка
|
Номинальная удвоенная
толщина изоляции «А-а», мм
|
Минимальная удвоенная
толщина изоляции «А-а», мм
|
Пробивное напря-жение, кВ
|
Аналог провода от ООО
«Москабель-ОП» ТТ-И-ОП-182
|
Примечание
|
|
1
|
ПМС
|
0,44
|
0,42
|
5
|
ППЛС
|
|
|
2
|
ПМС
|
0,64
|
0,62
|
6
|
ППС-2
|
|
|
3
|
ПМС
|
0,72
|
0,70
|
7
|
ППС-2
|
|
|
4
|
ПМС-М
|
0,44
|
0,42
|
5
|
-
|
с адгезивным слоем
|
|
5
|
ПМС-М
|
0,64
|
0,62
|
6
|
-
|
с адгезивным слоем
|
|
6
|
ПМС-М
|
0,72
|
0,70
|
7
|
-
|
с адгезивным слоем
|
Основные требования к механическим и электрическим параметрам проводов
марок ПМС и ПМС - М:
1. Изоляция проводов должна быть эластичной при их изгибе плашмя
(по толщине) на стержень диаметром 10а.
2. Изоляция проводов должна быть эластичной после пребывания их в
термостате в течение 24 часов в изогнутом состоянии при температуре (175+/-5)С.
. Значения пробивного напряжения изоляции проводов после их
изгиба плашмя на оправку диаметром 10а должны быть не менее значений, указанных
в таблице 1.3.
. Значения пробивного напряжения изоляции проводов после
пребывания их в термостате в течение 24 часов в изогнутом состоянии при
температуре (175)С должны быть не менее значений, указанных в таблице 1.4.
. Значения относительного удлинения до разрыва должны быть не
менее 35%.
Методы контроля (п.3 ТУ 16.К50-092-2007):
Все испытания проводят в нормальных климатических условиях по
ГОСТ 15150-69.
Проверка конструкции:
конструктивные размеры провода определяются по ГОСТ 15634.0-70;
проверка внешнего вида осуществляется внешним осмотром.
Проверка механических и электрических параметров:
испытание изоляции на эластичность проводится по ГОСТ
15634.3-70;
определение пробивного напряжения изоляции провода проводится по
ГОСТ 15634.4-70 в металлических шариках;
определение относительного удлинения провода по ГОСТ 15634.1-70.
Таблица 1.4. - Марки обмоточных проводов согласно ТТ-И-ОП-182 (ООО
«Москабель-ОП»)
|
№ п/п
|
Марка
|
Номинальная удвоенная
толщина изоляции «А-а», мм
|
Минимальная удвоенная
толщина изоляции «А-а», мм
|
Пробивное напряжение, кВ
|
|
1
|
ППЛС
|
0,38
|
0,30
|
3
|
|
2
|
ППЛС
|
0,46
|
0,37
|
5
|
|
3
|
ППС
|
0,40
|
0,32
|
2
|
|
4
|
ППС-2
|
0,77
|
0,62
|
6
|
Основные требования к механическим и электрическим параметрам проводов
марок ППЛС и ППС:
1. Изоляция проводов должна быть эластичной при их изгибе плашмя
(по толщине) на стержень диаметром 10а.
2. Значения относительного удлинения до разрыва должны быть не
менее 32%.
Методы контроля:
. Все испытания проводят в нормальных климатических условиях по ГОСТ
20.57.406-81.
. Проверка конструкции:
конструктивные размеры провода определяются по ГОСТ Р МЭК
851-2-94;
проверка внешнего вида осуществляется внешним осмотром.
3. Проверка механических и электрических параметров:
испытание изоляции на эластичность проводится по ГОСТ
15634.3-70;
определение пробивного напряжения изоляции провода проводится по
ГОСТ 15634.4-70 в металлических шариках;
определение относительного удлинения провода по ГОСТ 15634.1-70.
На рис. 1.3 - 1.9 приведены фотографии плоских обмоточных
проводов.
Рис. 1.3 Провода с бумажной изоляцией
МАРКИ: ПБ, АПБ, ПБУ, АПБУ, ПБП, ПБПУ
Область применения: Провода с бумажной изоляцией предназначаются для
работы в среде электроизоляционного масла и используются в масляных
трансформаторах и реакторах.
Класс нагревостойкости в пропитанном состоянии: 105ºС
Рис. 1.4. Провода со стекловолокнистой изоляцией
Применяются в обмотках сухих трансформаторов и электрических машин.
МАРКИ: ПСДТ, ПСД-Л, ПСДКТ, ПСДКТ-Л, ПСД-1, ПСД-934, ПСДП-934
Рис. 1.5. Провода с эмалевой изоляцией
Применяются в обмотках электрических машин и аппаратов.
МАРКИ: ПЭЭИП 1-155, ПЭЭИП 2-155, ПЭТП-1-180, ПЭТП-2-180, ПЭТПД-1-200,
ПЭТПД-2-200, ПЭТВП, ПНЭТП, ПЭТВ-2, ПЭТ-155, ПЭТД-180, ПЭТД-1-200, ПЭТД-2-200.
Рис. 1.6. Прямоугольные провода с изоляцией на основе бумаги
"Nomex"
МАРКИ: ППА, АППА, ППА-1, ППА-2, ППТА-2
Применяются в сухих трансформаторах и электрических машинах от 0,4 до
6кВ.
Рис. 1.7. Прямоугольные провода со слюдосодержащей изоляцией
МАРКИ: ППС, ППС-2, ППЛС
Применяются в высоковольтных электрических машинах свыше 6кВ, в том числе
высоковольтные двигатели, турбо и гидрогенераторы.
Рис. 1.8. Провода с эмалево-стекловолокнистой изоляцией
МАРКИ: ПЭТСД, ПЭТВСД, ПЭТСО-1, ПЭТСЛО-1,ПЭТСО-2, ПЭТСЛО-2
Применяются в обмотках высоковольтных электрических машин.
Рис. 1.9. Прямоугольные провода с полиимидно-фторопластовой изоляцией
МАРКИ: ППИПК-Т, ППИПК-1, ППИПК-2
Применяются в обмотках электродвигателей работающих в тяжелых условиях:
тяговых электродвигателях карьерных самосвалов, кранов, прокатных станов,
магистральных электровозов, метро. Изоляция проводов рассчитана на большие
электрические и механические нагрузки.
Температурный индекс: 200ºС
Таблица 1.5. Основные технические характеристики проводов
|
Марка
|
Удвоенная номинальная
толщина изоляции, мм
|
Пробивное напряжение по ТУ
16.К.71-202-93,не менее, В
|
Пробивное напряжение по ТТ
МКМ*, не менее, В
|
Механическая прочность
(число возвратно-поступательных ходов иглы), не менее
|
|
|
|
|
по ТУ 16.К.71-202-93
|
по факту
|
|
ППИПК
|
0,16
|
750
|
4000
|
50
|
Более 1000
|
|
ППИПК-1
|
0,23
|
1300
|
5000
|
200
|
Более 1000
|
|
ППИПК-2
|
0,30
|
1800
|
6000
|
260
|
Более 1000
|
1.7 Анализ результатов
исследования обмоточной изоляции
В статье [16] говорится об усовершенствовании системы
изоляции старой высоковольтной электрической машины. С целью подбора подходящей
для данных условий применения витковой/проводниковой изоляции были проведены
исследования для сравнения различных типов витковой изоляции. Эти работы
заключались в следующем:
1)
сравнение
геометрических размеров (толщины изоляции);
2)
испытание на
трение (то есть испытание на стойкость изоляции к механическим воздействиям,
проводится с помощью циклических ударов иглой с определенной нагрузкой);
3)
сравнение классов
нагревостойкости изоляции;
4)
испытания
электрической прочности:
- кратковременной: подача переменного напряжения промышленной
частоты и выявление пробивного напряжения разных типов проводов; проводилось на
отдельных отрезках проводов;
длительной электрической прочности: использовались
соединенные пары образцов (см рис. 1.10), зарегистрировано время пробоя для
нескольких образцов одного провода и второго. Причем для уменьшения нагрузок,
подача напряжения осуществлялась от управляемого источника питания.
Рисунок
1.10. - Испытательные образцы для испытания длительной электрической прочности
проводниковой изоляции
5)
заключительные
ресурсные испытания для полностью изготовленных катушек.
В статье [15] приводятся результаты исследования новой (mica-free) проводниковой изоляции. Приведено краткое описание
ускоренного испытания на старение переменным током, которое осуществлялось для
определения короностойкости новой проводниковой изоляции.
Принцип метода испытания приведен на рисунке 1.10. Два отрезка
проводников были соединены вместе. Один из них заземлили, а ко второму
приложили напряжение. Концы отрезков разделили во избежание короткого
замыкания. Провода были связаны, т.к. во время проведения испытаний изоляции
проводов важно принимать во внимание наличие механически напряженных частей.
Ускорение испытания на старение осуществляется за счет увеличения
напряжения, частоты или/и температуры. Должен производиться расчет параметров,
которые позволяют успешно сократить срок службы при проведении эксперимента, не
повлияв на механизм старения. Данный эксперимент решено было проводить при 50 Гц,
4,2 кВ. 140 град С.
Время пробоя между проводниками были зарегистрированы и их результаты
были обработаны с помощью статистики Вейбулла, где кумулятивная функция
распределения F, определяется как
Распределение
контролируется двумя параметрами: a, b. A -
обозначает масштаб, таким образом, что 63% всех опытных отказов в работе ниже
х=а; b контролирует формы функции распределения, она
приблизительно пропорциональна инверсии отклонения.
Рисунок 1.11. - Принцип метода исследования короностойкости
Витковая изоляция должна обладать стойкостью к кратковременным
перегрузкам. Поэтому также из-за этого, важно иметь витковую изоляцию, стойкую
к ЧР. Кратковременные перенапряжения могут вызвать неисправность изоляции
вследствие того, что механические, термические нагрузки и ЧР воздействия
совокупно действуют при процессе старения изоляции.
Испытание на стойкость к импульсу напряжения проводилось для таких же
образцов, как изображены на рисунке 1.11. Форма импульса была 1,2/50мкс. Затем
было повторено аналогичное испытание. Но применялось напряжение отрицательной
полярности, 1,2/50мкс, его повышали ступенчато по 2кВ до 20кВ. Зафиксированы
значения электрической стойкости к импульсному напряжению.
Статья [17] посвящена исследованиям витковой изоляции из различных
материалов. Она показывает важность правильного выбора типа витковой изоляции
из соответствующего материала для каждой электрической машины. В ней приведены
некоторые выводы по целесообразности применения в высоковольтных электрических
машинах проводов с теплостойкой стеклянно-эмалевой изоляцией, с изоляцией из
слюдосодержащих лент, с термостойкой эмалевой изоляцией с дополнительной
изоляцией из слюдосодержащих лент.
В статье [18] идет дискуссия о воздействии на витковую изоляцию
импульсного напряжения и частичных разрядов. Описано как проводился мониторинг
подаваемого напряжения, тест повышенным импульсным напряжением, а также
приведено краткое описание измерения частичных разрядов с помощью детектора
высоковольтных разрядов.
Рисунок 1.12. -
Поперечное сечение катушки электродвигателя
Пустот воздуха в нормальной катушке быть не должно [10]
В комментарии к статье [18] приведены признаки дефектов (рис. 1.12),
вызванных импульсным напряжением и вызванных вследствие наличия частичных
разрядов.
В статье [19] уделено внимание обзору и выбору перспективных материалов
для витковой и корпусной изоляции электрических машин. Кратко, но емко описаны
свойства и преимущества использования эмалированных, стекловолокнистых, со
слюдосодержащей изоляцией, короностойких эмалевых и с короностойкими
электроизоляционными лентами обмоточных проводов для электрических машин.
Выводы и постановка задачи
Анализ рассмотренной литературы позволяет констатировать следующее:
. Внимание, которое уделяется нововведениям в области обмоточных проводов
в технической литературе, свидетельствует о том, что данная тема актуальна и
требует большого внимания к себе.
. Исследования, проводящиеся с новыми типами изоляции обмоточных
проводов, позволяют достигать улучшения технических характеристик и показателей
электрических машин, что благоприятным образом сказывается на экономической
части вопроса.
С учетом вышеприведенных выводов из литературного обзора задачами
дипломного проекта являются:
1. Экспериментальные исследования кратковременной и длительной
электрической прочности современных типов обмоточных проводов на основе
полиимидной изоляции.
2. Исследование диэлектрических потерь в современных марках
обмоточных проводов на основе полиимидной изоляции.
3. На основе результатов проведенных исследований обосновать выбор
типа обмоточного провода для электромашинной изоляции.
изоляция
обмоточный провод прочность
2. Методическая часть
.1 Параметры выбранных для испытания марок
проводов
Для изучения в работе были выбраны образцы обмоточных проводов
производства завода «МосКабель» марки ППИПК-2, ППИПКС-2 и для сравнения марки
ПМС.
Провода с полиимидно-фторопластовой изоляцией (ППИПК-2, ППИПКС-2)
интересны для изучения, потому что они нашли применение в обмотках
электродвигателей, работающих в тяжелых условиях: тяговых электродвигателях
карьерных самосвалов, кранов, прокатных станов, магистральных электровозов,
метро, благодаря использованию в качестве изоляции полиимидно-фторопластовая
пленки «Kapton» фирмы «Du Pont».
Изоляция этих проводов рассчитана на большие электрические и механические
нагрузки, а температурный индекс равен 200ºС. Основные свойства проводов с
полиимидно-фторопластовой изоляцией (ППИПК-2, ППИПКС-2) приведены в табл. 2.1
Основные свойства проводов с полиимидно-фторопластовой изоляцией Таблица
2.1
|
Марка
|
Удвоенная номинальная
толщина изоляции, мм
|
Пробивное напряжение по ТУ
16.К.71-202-93, не менее, В
|
Пробивное напряжение по ТТ
МКМ, не менее, В
|
Механическая прочность
(число возвратно-поступательных ходов иглы), не менее по ТУ 16.К.71-202-93
|
Механическая прочность
(число возвратно-поступательных ходов иглы), не менее по факту
|
|
ППИПК-2
|
0,30
|
750
|
4000
|
50
|
Более 1000
|
|
ППИПКС-2
|
0,30
|
1300
|
5000
|
200
|
Более 1000
|
Отечественные производители кабелей тесно сотрудничают с фирмой «Du Pont»
и в последнее время наблюдается тенденция использования новых
полиимидно-фторопластовых пленок марок FWA, CR и др., которые превосходят по
разным показателям другую пленку марки FN того же производителя. Плёнка FN
представляет собой плёнку из ароматического полиимида покрытую фторполимером
Teflon FEP, который действует в качестве высокотемпературного клея и позволяет
приваривать плёнку к жиле и сваривать слои плёнки между собой, получая тем
самым монолитную изоляцию.
Полиимидная пленка КАПТОН® типа CR фирмы Дюпон была специально
разработана для того, чтобы противостоять разрушающему воздействию короны,
которая может вызвать ионизацию и в конечном итоге привести к пробою в
изоляционном материале или системе, когда градиент электрического напряжения
достигает критического уровня.
КАПТОН® типа CR демонстрирует короностойкость или стойкость к напряжению,
превышающую 100 000 часов при 20 кВ/мм и частоте в 50 Гц. КАПТОН® типа CR также
демонстрирует более высокую удельную теплопроводность - 0,385 Вт/м х К - по
сравнению с обычной пленкой КАПТОН®.
На рисунке 2.1 приводится сравнение короностойкости пленки КАПТОН® типа
CR c аналогичным свойством стандартной пленки КАПТОН® типа HN. Так, например,
при напряжении в 20 кВ/мм (50 В/мил) переменного тока при частоте 50 Гц срок
службы пленки КАПТОН® типа CR превышает
000 часов (11 с половиной лет) по сравнению с 200 часами для пленки
КАПТОН® типа HN.
Рис 2.1 Сопоставление короностойкости пленки КАПТОН® типа 100СR и пленки
КАПТОН® типа 100HN
Провода марки
ПМС представляют собой прямоугольные медные провода с изоляцией из одного слоя
лавсановой пленки и одного слоя слюдяной ленты с общей номинальной удвоенной
толщиной 0,44 мм. Провода этой марки предназначены для обмоток электрических
машин с повышенными требованиями к электрической прочности.
Характеристики обмоточных проводов марки ПМС Таблица 2.2
|
Марка провода
|
ГОСТ, ТУ
|
Температурный индекс, °С
|
Значение пробивного
напряжения, В,
|
|
ПМС
|
ТУ 3592-099-59575813-2005
|
155
|
5000
|
2.2 Методика определения кратковременной
электрической прочности изоляции исследуемых проводов
В дипломной работе для измерения электрической прочности образцов
исследуемых проводов использовался прибор УПУ-10М.
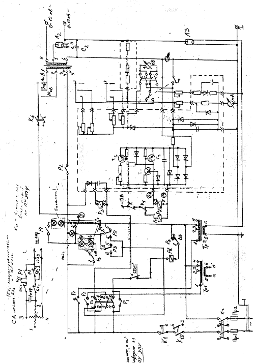
Прибор для измерения электрической прочности УПУ-10М - устройство,
подающее на свою выходную клемму плавно регулируемое высокое постоянное и
переменное напряжение (до 10 кВ). Принципиальная схема прибора представлена на
рис.2.2. Регулирующий автотрансформатор (ЛАТР) используется для плавного
изменения входного напряжения высоковольтного трансформатора (ВТ). Регулирующий
ролик автотрансформатора механически связан с осью синхронного двигателя (СД).
Для получения постоянного выходного напряжения используется
однополупериодный высоковольтный выпрямитель. В качестве выпрямителя
используется высоковольтный кенотрон (Л2), а в качестве фильтра - конденсатор
(С2). Для быстрой разрядки фильтрового конденсатора С2 применяется разрядник
(РК), выполненный на высоковольтном кенотроне (Л3).
Отключение прибора при пробое образце (МТЗ) основано на принципе
максимальной токовой защиты и состоит из реле Р2, транзисторов Т1 - ТЗ, диодов
Д6 - Д12 и резисторов R5 - R11. Реле Р2 приводится в действие и
отключат питание высоковольтного трансформатора при открытии транзистора Т3 в
случае достижения порога срабатывания (40 - 100 мА). Элементы блокировки
построены на микропереключателях К1 - К4. Микропереключатели К1 и К2 являются
внешней блокировкой, прерывающей цепь питания прибора в случае незакрытой
крышки испытательной камеры микропереключателя КЗ и К4 являются элементами,
ограничивающими перемещение
движка ЛАТРа.
Рис. 2.2. Принципиальная электрическая схема УПУ-10М
2.3 Методика статистической обработки данных
эксперимента по кратковременной электрической прочности
При испытаниях электроизоляционных плёнок на пробой имеет место
значительный разброс в совокупности значений Епр, определенных для одинаково
изготовленных образцов в одних и тех же условиях опыта. Поэтому приходится в
идентичных условиях испытывать большое количество образцов и статистически
обрабатывать результаты измерений, определяя наиболее типичное значение Епр из
указанной совокупности экспериментальных данных (выборки). Каждую выборку
(Епр1, Епр2,…, Епрn) значений Епр
можно рассматривать как результат независимых повторных измерений.
Статистические методы позволяют учесть данные эксперимента для уточнения
деталей вероятностной модели при выборе теоретического закона распределения,
наиболее полно описывающего эмпирическую выборку значений Епр.
При анализе результатов пробоя электроизоляционных материалов обычно применяют
следующие распределения:
1) нормальное распределение (Гаусса),
характеризующееся теоретической функцией распределения:
F(Eпр)=0.5 (1+Ф(Епр)) (2-1)
где
Ф(Епр)= (2-2),
y= (2-3)
Eспр= (2-4)
(2-5)
n - число
испытанных образцов, Eспр- среднеарифметическое значение Eпр
(первый параметр распределения), -
стандартное отклонение, характеризующее разброс значений Eпр.
1) при анализе результатов электрической
прочности используют также логарифмически нормальное распределение, которое
получается при замене формул из нормального распределения:
y= (2-6),
(2-7),
1) двухпараметрическое распределение
Вейбулла:
F(Eпр)=1- exp (2-8)
где
E63% и -
параметры распределения Вейбулла (E63% - значение Епр,
соответствующее 63%-ой вероятности соответствующего двухпараметрического
распределения (первый параметр - параметр положения), - показатель экспоненты распределения Вейбулла
(второй параметр - параметр формы).
4) двойное экспоненциальное распределение, основные черты этой модели
идентичны описанным для двухпараметрического распределения Вейбулла:
F(Eпр)=1
- exp[-exp[]] (2-9),
где
Eпр и - первый и
второй параметры двойного экспоненциального распределения [21].
Оценивание параметров выбранного закона распределения позволяет делать
точечную оценку значений определяющего первого параметра Eпрр, которые с вероятностью ρ не будут превзойдены затем в
процессе испытания какого угодно большого количества идентичных образцов.
Однако такой результат обеспечивается лишь при правильном выборе теоретического
распределения, наиболее точно описывающего полученные в ходе исследований
выборки {Eпрi} для каждой партии образцов электроизоляционных материалов.
Выбор функций теоретического распределения F(Eпр) (или её
плотности f(Eпр) ), наиболее согласующейся с полученными эмпирическими
данными, может осуществляться двумя способами. С помощью статистических
гипотез, которые позволяют количественно оценить согласие теоретического
описания данного эксперимента. Графическим методом, наглядно подтверждающим
картину согласия.
Наиболее распространёнными количественными критериями проверки гипотезы о
законе распределения являются следующие критерии: Пирсона - χ2 («хи-квадрат»),
Колмогорова-Смирнова - ω2 . Описание этих методик и области их применения
приведены в литературе по техническому применению методов математической
статистики [21].
Графические методы оценки законов распределения являются наиболее
простыми и наглядными. Широкое техническое применение нашел метод
“вероятностных бумаг”, который связан с графическим изображением эмпирической
функции распределения на вероятностной сетке соответствующего теоретического
распределения. Рассмотрим этот метод подробнее.
Для
любой теоретической функции распределения F(x)
может быть построена вероятностная сетка, в которой линейный масштаб оси
ординат y=p (0
преобразуется с помощью функции, обратной рассматриваемой функции
распределения. В качестве примера рассмотрим принципы построения вероятностной
бумаги распределения Вейбулла. После перестановки членов и двойного
логарифмирования функции распределения Вейбулла (2.8-8) получаем:
ln (2-10)
Это
уравнение вида Y=b(X+A) и его можно представить в виде прямой на
координатной сетке Y= и X=, причем является
угловым коэффициентом прямой.
Для
выполнения графической проверки эмпирическую функцию распределения изображают
на вероятностной бумаге того теоретического закона распределения, на основании
которого должна быть выполнена проверка.
Для
расчета эмпирической функции распределения необходимо выполнить следующие
условия. Выстроить все значения эмпирическое выборки в вариационный ряд,
последовательно располагая значения Eпр по возрастающей от
минимального к максимальному. Рассчитать значения эмпирической функции
распределения для каждого члена вариационного ряда по формуле:
Fi(Eпр)=
% (2-11)
Для
нормальных выборок (n100) по рекомендации МЭК (Международной электротехнической
комиссии) более подходит формула:
Fi(Eпр)= 100 % (2-12),
где
i - номер члена выборки, n - объем выборки.
В
результате рассчитанная эмпирическая зависимость F(Eпр)
может быть представлена в виде ломаной линии на соответствующей вероятностной
сетке. Если эта ломаная линия располагается вдоль некоторой прямой, проведенной
вблизи выборочных точек, то можно считать, что выбранный теоретический закон
распределения не противоречит результатам наблюдений. Невозможность построения
адекватной прямой указывает на необходимость обращения к другому закону
распределения. При этом следует строить графики сразу для нескольких законов
(на соответствующих вероятностных сетках) и выбирать тот, выборочные значения
которого лучше других аппроксимируются линейной зависимостью. Необходимо
отметить, что аппроксимирующую линию проводят либо визуально, либо с помощью
количественной оценки параметров, т.e. с посредством линейного
регрессионного анализа. Исходя из выбранной аппроксимирующей линии, легко
графическим способом определить параметры эмпирического распределения. Параметр
формы распределения Вейбулла можно
оценить по угловому коэффициенту прямой, представляющему собой тангенс угла
наклона прямой к оси абсцисс. На типографских вероятностных бумагах Вейбулла
обычно имеется дополнительная шкала, позволяющая непосредственно оценивать
угловой коэффициент прямой. Значение параметра положения E63%
получается при проецировании на ось абсцисс точки прямой, соответствующей
значению 63,2% на оси ординат.
Аналогично
определяются параметры формы и положения двойного экспоненциального
распределения. Для нормального и логнормального распределения значение
параметра положения Eпр определяется путем проецирования на ось абсцисс
точки прямой, соответствующей значению 50% на оси ординат, параметр формы определяется путём проецирования на ось абсцисс точек
прямой (84,13%, соответствующей +) и
(15,87%, соответствующей -).
Статистический анализ все чаще используется для установления причин
дефектности электрической изоляции. В ряде случаев эмпирическая функция
электрической прочности материала может быть представлена на вероятностных
бумагах в виде ломаной линии с характерными изломами. Наличие двух или
нескольких ветвей функции распределение может свидетельствовать о существовании
в образцах дефектов разной природы. Область малых вероятностей пробоя
(начальный участок кривой) соответствует "грубым" технологическим
дефектам, таким как сквозные поры, загрязнения. Средняя часть кривой
характеризует физические процессы, происходящие при пробое реального
диэлектрика, т.е. пробой происходит в местах неоднородностей, микротрещин в
материале. Область высоких вероятностей пробоя наиболее близка по значениям Eпр к истинной электрической прочности
исследуемого диэлектрика.
В работе для проведения статистической обработки результатов исследования
Eпр используется вычислительная
компьютерная программа «Weibull
5++».
2.4 Определение длительной электрической
прочности изоляции обмоточных проводов
Для оценки длительной электрической прочности корпусной изоляции макетных
образцов в работе применялся метод линейного повышения напряжения (известный как
«progressive stress test»), наиболее эффективный для более точного определения
параметров ресурсных зависимостей («кривых жизни») изоляции и экономичный.
Метод состоит в линейном повышении испытательного напряжения на образце от нуля
до момента пробоя. Испытание проводилось на партии идентичных образцов, при
этом и напряжение пробоя каждого образца фиксировалось.
2.4.1. Методика статистической обработки
результатов для определения длительной электрической прочности изоляции
проводов
Долговечность слюдосодержащих систем изоляции характеризуется
зависимостью наработки до отказа (t) от средней напряженности электрического
поля Е и описывается формулой степенной зависимости:
(2-13)
где
m и t0 - постоянные, Е0 - произвольно выбранная базисная величина.
Для
прогнозирования срока жизни изоляции при заданных напряженности и вероятности,
кроме знания зависимости t = F(E), необходимо определить параметры
статистического распределения наработки до отказа t. При описании статистического
распределения t изоляции высоковольтных электрических машин обычно используется
двухпараметрическое распределение Вейбулла
(2-14)
где
α-параметр формы, τс- масштабный параметр, численно равный значению наработки до отказа
для вероятности пробоя F= 0, 63.
Обобщенного
закон, связывающий вероятность отказа F(t,E) изоляции, наработку до отказа t и
пробивную напряженность Е, описывается выражением:
. (2-15)
Параметры
обобщенного закона, а отсюда и показатель степени m зависимости (2-13)
определяются путем статистической обработки экспериментальных данных по
наработкам до отказа изоляции образцов проводов, полученных при плавном
повышении испытательной напряженности с определенной скоростью (опыты повторяют
минимум на двух различных скоростях),
При
испытании с линейным подъемом испытательного напряжения, параметр формы
статистического распределения Вейбулла для пробивной напряженности образцов
будет равен значению β=(a+b) и функция распределения принимает вид
(2-17)
Измерения
по данному методу проводились нами при двух различных скоростях повышения
испытательной напряженности:
= 0,003
кВ/мм·с и
= 0,423 кВ/мм·с.
Значения
m определялись по формуле
(2-18)
где
= 0,003 кВ/мм×с,
= 0,423 кВ/мм×с, Епр63%1,2- значения параметров статистического распределения
значений пробивной напряженности изоляции образцов при соответствующей скорости
подъема напряженности.
Для
испытания были отобраны по 10 образцов каждой из этих марок. Длина образцов -
400 мм. С одной стороны конец провода зачищен на 15 мм. Зачищенный край
отрезков положен на металлический уголок. Этот уголок подсоединен к проводу
источника высокого напряжения. Для лучшего контакта они прижаты пластиной.
Отрезки расположены на расстоянии 30 мм друг от друга.
2.5 Методика измерения диэлектрических потерь
исследуемых образцов
Эскиз электродной схемы, применявшийся для определения tg в нашем эксперименте, представлен на
рисунке 2.4.
Рис. 2.4. Эскиз макетов для измерения tg:
- измерительный электрод; 1 - охранный электрод; 3 - высоковольтный
электрод (токоведущая жила провода)
Определение tg
изоляции проводов производилось при помощи прибора «Вектор-2.0.». Схема
измерения диэлектрических параметров при помощи данного прибора приведена на
рисунке 2.5.
Рис.2.5. Схема измерения диэлектрических параметров при помощи прибора
“Вектор - 2.0”
Прибор предназначен для автоматических измерений:
емкости
и тангенса угла диэлектрических потерь высоковольтной изоляции (конденсаторов,
вводов, трансформаторов, изоляторов и т.д.) и жидких диэлектриков с
использованием внешней испытательной емкости как в лабораторных, так и в
полевых условиях. Измерения могут проводиться по «прямой» и по «инверсной»
схеме измерения (ГОСТ 25242-93);
действующих
значений первых гармоник переменных сигналов промышленной частоты (токов и
напряжений), подаваемых на выводы прибора;
частот
входных сигналов;
разности
тангенсов углов диэлектрических потерь и отношения емкостей высоковольтной
изоляции под рабочим напряжением (контроль диэлектрических параметров по методу
сравнения) при условии оснащения измерительных выводов высоковольтного
оборудования специальными устройствами присоединения, обеспечивающими
безопасность при проведении измерений.
Другие параметры (емкость, tg,
мощность, комплексное сопротивление, коэффициент трансформации, группа
соединения обмоток, напряжение источника питания) являются расчетными.
Диапазоны измерения, цена единицы дискретности, а также значения основной
погрешности прибора "Вектор-2.0" приведены в таблице 2.3.
«Вектор-2.0» представляет собой микропроцессорный измеритель параметров,
характеризующих два входных сигнала промышленной частоты (токи или напряжения),
которые рассматриваются как векторные переменные электрические сигналы. Такое
рассмотрение предполагает синусоидальный характер измерения сигналов, поэтому
все измерения проводятся на первой гармонике.
Прибор состоит из измерительного блока и трех вспомогательных блоков -
сетевого блока, блока приемопередатчика и пульта дистанционного управления. Для
того, чтобы исключить неопределенность знака измеренного фазового сдвига, один
из входов прибора условно принят в качестве опорного («вход О»), а второй - как
вход измеряемого сигнала («вход Х»). При этом положительный угол фазового
сдвига считается в том случае, если измеряемый сигнал запаздывает относительно
опорного. Такое разделение входов прибора условно и влияет только на знак
измеряемого фазового сдвига. По остальным характеристикам входы идентичны.
Входные сигналы воспринимаются прибором относительно клеммы заземления. При
измерении по «прямой» схеме клемма заземления должна быть соединена с «землей»
(бак или другие части испытательного оборудования). При измерениях по
«инверсной» схеме клемма заземления должна быть соединена с выводом источника
рабочего напряжения.
При измерении емкости и tg
конденсатора (объекта измерений) он должен быть подключен ко входу Iх, а ко входу I0 должен быть подключен образцовый
конденсатор с известными емкостью и tg. Перед измерением оператор должен ввести с помощью кнопок
значение емкости и угла диэлектрических потерь образцового конденсатора. По
результатам измерения встроенный микропроцессор рассчитывает значения емкости и
tg объекта измерений.
Таблица 2.3. Характеристики прибора "Вектор - 2"
3. Экспериментальная часть
.1 Результаты проведенных испытаний на
кратковременную электрическую прочностЬ обмоточных проводов
Испытания на кратковременную электрическую прочность изоляции исследуемых
проводов (ППИПК-2 и ППИПКС-2) проводились согласно методике, изложенной в
разделе 2.1 при комнатной температуре при скорости повышения испытательного
напряжения 0,65 кВ/с. Результаты испытаний приведены в Приложении (Таблица П.1)
и на рис. 3.1.
Рис. 3.1 Распределение Вейбулла Епр для обмоточных проводов при скорости
подъема напряжения V=0,65 кВ/с
Как следует из приведенных данных, кратковременная электрическая прочность изоляции провода ППИПКС-2 превышает аналогичное
значение для провода ППИПК-2. В таблице 3.1 приведены рассчитанные значения
параметров распределения Вейбулла для Епр для исследованных проводов.
Значения параметров распределения Вейбулла для Епр для исследованных
проводов Таблица 3.1
|
Тип провода
|
β
|
E63%. кВ/мм
|
|
Нижняя граница
|
Оценка
|
Верхняя граница
|
Нижняя граница
|
Оценка
|
Верхняя граница
|
|
ППИПК
|
7,2
|
10
|
13,8
|
65,7
|
68,6
|
71,6
|
|
ППИПКС
|
7,7
|
10,6
|
14,7
|
85,7
|
89,2
|
92,9
|
3.2 Результаты испытаний длительной
электрической прочности обмоточных проводов
В ходе эксперимента было исследовано три разных марки обмоточных проводов
при различных скоростях подъема напряжения, чтобы оценить те, или иные
преимущества. Испытания на длительную электрическую прочность изоляции
исследуемых проводов (ППИПК-2 и ППИПКС-2) и провода ПМС (для сравнения при
значениях скорости повышения испытательного напряжения 0,17 кВ/с, 0,011 кВ/с)
проводились согласно методике, изложенной в разделе 2.1 при комнатной
температуре при разных значениях скорости повышения испытательного напряжения
0,65 кВ/с, 0,063 кВ/с, и 0,0027 кВ/с. Результаты испытаний приведены в
Приложении (Таблица П.2 и П.3).
На рис. 3.2 и 3.3 приведены распределения Епр для исследованных проводов
(ППИПК-2, ПМС и ППИПКС-2) при разных значениях скорости повышения испытательного
напряжения 0,063 кВ/с, и 0,0027 кВ/с.
Рис. 3.2. Распределение Вейбулла Епр для обмоточных проводов (ППИПК-2,
ПМС и ППИПКС-2) при скорости подъема напряжения V=0,063 кВ/с
Рис. 3.3. Распределение Вейбулла Епр для обмоточных проводов (ППИПК-2 и
ППИПКС-2) при скорости подъема напряжения V=0,0027 кВ/с
Как видно из распределений, изоляция провода ППИПКС-2 характеризуется
более высокой Епр при всех исследованных скоростях.
На рис. 3.4 и 3.5 приведены распределения Епр для каждого из
исследованных проводов (ППИПК-2 и ППИПКС-2) при всех используемых значениях
скорости повышения испытательного напряжения.
Рис. 3.4. Распределение Вейбулла Епр для обмоточных проводов типа ППИПК
при разных скоростях подъема напряжения
Рис. 3.5. Распределение Вейбулла Епр для обмоточных проводов типа ППИПКС
при разных скоростях подъема напряжения
Как видно, снижение скорости подъема испытательного напряжения приводит к
снижению значений Епр для исследуемых проводов, что, очевидно, обусловлено
влиянием процессов электрического старения. Аналогичное поведение характерно
для проводов ПМС, используемых для сравнения. На рис. 3.6 приведены
распределения Епр для проводов ПМС при значениях скорости повышения
испытательного напряжения 0,17 кВ/с, 0,011 кВ/с.
Рис. 3.6 Распределение Вейбулла Епр для обмоточных проводов типа ПМС при
разных скоростях подъема напряжения
В таблице 3.2 приведены рассчитанные значения параметров распределения
Вейбулла для Епр для исследованных проводов при разных скоростях подъема
напряжения.
Значения параметров распределения Вейбулла для Епр для исследованных
проводов при разных скоростях подъема напряжения Таблица 3.2
|
Тип провода. Скорость
подъема напряжения
|
β
|
E63%. кВ/мм
|
|
Нижняя граница
|
Оценка
|
Верхняя граница
|
Нижняя граница
|
Оценка
|
Верхняя граница
|
|
ППИПК V=0,65[кВ/с]
|
7,2
|
10
|
13,8
|
65,7
|
68,6
|
71,6
|
|
ППИПКС V=0,65[кВ/с]
|
7,7
|
10,6
|
14,7
|
85,7
|
89,2
|
92,9
|
|
ППИПК V=0,063[кВ/с]
|
12,6
|
17,6
|
24,7
|
58,6
|
60
|
61,5
|
|
ППИПКС V=0,063[кВ/с]
|
8,2
|
11,5
|
16,1
|
71
|
73,6
|
76,4
|
|
ППИПК V=0,0027[кВ/с]
|
5,1
|
7
|
9,7
|
32,9
|
34,9
|
37,1
|
|
ППИПКС V=0,0027[кВ/с]
|
10
|
13,6
|
18,3
|
44,9
|
46,4
|
47,9
|
|
ПМС V=0,017[кВ/с]
|
12,1
|
16,0
|
19,7
|
40.1
|
43,8
|
45,9
|
|
ПМС V=0,0011[кВ/с]
|
12,3
|
16.6
|
20,2
|
31,2
|
35,0
|
39,0
|
В таблице 3.3. приведены расчетные значения коэффициента m расчитанные по
формуле 2-18. По этим коэффициентам можно судить об электрических
характеристиках обмоточных проводов. Провода марки ПМС в данном случае очевидно
хуже проводов с полиимидно-фторопластовой изоляцией.
Расчетное значение параметра m для исследуемых проводов Таблица 3.3
|
Тип обмоточного провода
|
m
|
|
ППИПКС
|
16,7
|
|
ППИПК
|
11,1
|
|
ПМС
|
10,3
|
Выводы
В ходе исследования инновационных типов изоляции обмоточных проводов и
проведения анализа полученных результатов был доказан ряд их преимуществ перед
традиционными видами изоляции.
Все исследуемые типы проводов показали хорошие значения тангенса угла
диэлектрических потерь и пробивного напряжения. Тем не менее целесообразность
выбора того или иного типа провода в каждом конкретном случае зависит от разных
факторов. К примеру выбор более дорогого провода ППИПКС-2 при температуре до
155 С рекомендуется преимущественно лишь в случае, когда помимо температурных
воздействий имеются перенапряжения в обмотке, а при отсутствие таковых можно
использовать более экономичный вариант, такой как ППИПК или ПМС. Однако, при
более высоких температурах тангенс угла диэлектрических потерь в проводе марки
ППИПКС-2 остается стабильным, что прогнозирует намного больший ресурс изоляции
провода по сравнению с обычным аналогом ППИПК-2.
Витковая изоляция должна обладать стойкостью к кратковременным
перегрузкам, поэтому при выборе типа обмоточного провода необходимо учитывать
показатели его кратковременной и длительной электрической прочности. В этом
случае провод с полиимидно-фторопластовой изоляцией с противокоронным покрытием
также зарекомендовал себя с лучшей стороны.
В ходе исследований экспериментально доказаны электрофизические
преимущества проводов с полиимидно-фторопластовой изоляцией перед обмоточными
проводами со слюдяной изоляцией.
4. Экономическая часть
Целью данной работы является исследование обмоточных проводов с
полиимидно-фторопластовой изоляцией.
В экономической части дипломной работы оцениваются затраты на проведение
эксперимента, которые включают в себя капитальные вложения и эксплуатационные
расходы.
В данной ситуации эксперименты производились на уже имеющемся
оборудовании, поэтому капитальных вложений не требуется.
Расчет эксплуатационных расходов
Эксплуатационные расходы на проведение эксперимента -
это текущие затраты, возникающие в ходе проведения работ.
В них входят:
- материальные затраты;
заработная плата;
отчисления на социальные нужды;
амортизационные отчисления;
- прочие расходы.
Расчет материальных затрат
Материальные затраты складываются из стоимости потребленной
электроэнергии и использованных материалов.
Расчет затрат на электроэнергию осуществляется по
формуле:
,
(4.1)
где
Sэл - стоимость потребленной электроэнергии, руб./год;- мощность, потребляемая
приборами, кВт;р - время работы оборудования, час;эл - тариф за 1 кВт*час
электроэнергии.
Результаты
расчета стоимости потребленной электроэнергии приведены в табл. 7.1.
Таблица 4.1 Стоимость потребляемой электроэнергии
|
Наименование прибора
|
P, кВт
|
Tр, час
|
Zэл, руб./(кВт·час)
|
Sэл, руб.
|
|
Высоковольтная установка
|
5
|
400
|
1,25
|
2500
|
|
Вольтметр Ф-5053
|
0,05
|
400
|
1,25
|
25
|
|
Вольтметр Ф-5053
|
0,05
|
400
|
1,25
|
25
|
|
Вольтметр 45-55
|
0,05
|
400
|
1,25
|
25
|
|
Компьютер
|
0,2
|
50
|
1,25
|
12,5
|
|
Итого
|
|
|
|
2587,5
|
При проведении эксперимента использовались обмоточные
провода ППИПК производства завода «МосКабель».
Стоимость материалов, использованных за все время
работы над дипломным проектом (4 мес.) приведена в табл. 4.2.
Таким образом, материальные затраты составили Sм =
3487,5 руб.
Таблица 4.2 Стоимость материалов
|
Материал
|
Стоимость, руб.
|
|
Провода
|
300
|
|
Бумага для принтера
|
100
|
|
Чернила для принтера
|
500
|
|
Итого
|
900
|
Расчет заработной платы
При расчете заработной платы учитывалась заработная плата руководителя
дипломного проекта.
Надбавка к зарплате за руководство составляла 500 руб.
в месяц. За четыре месяца (срок выполнения диплома) составляет 2000 руб.
Расчет отчислений на социальные нужды
Норма отчислений на социальные нужды - 26 % от ФОТ (фонд социального
страхования - 2,9 %; фонд медицинского страхования - 3,1 %; пенсионный фонд -
20 %; страхование от несчастных случаев - 1,7 %)[28]. Таким образом, отчисления
составили: 2000 * 26 % = 520 руб.
Расчет амортизационных расходов
Введением амортизационных отчислений в расходы по
эксплуатации электрооборудования, включаются затраты на его полное
восстановление. Расчет амортизационных отчислений за время работы над дипломным
проектом Tдп = 4 мес. производится на основе годовых норм амортизации aп по
отношению к первоначальной стоимости K:
(4.2)
Результаты
расчета амортизационных расходов представлены в табл.
Таблица
4.3 Амортизационные расходы
|
Наименование прибора
|
К, руб.
|
aп, %/год
|
Aо за 4 мес., руб
|
|
Высоковольтная установка
|
50000
|
5
|
833
|
|
Вольтметр Ф-5053
|
7000
|
10
|
233
|
|
Вольтметр Ф-5053
|
7000
|
10
|
233
|
|
Вольтметр 45-55
|
6000
|
10
|
200
|
|
Компьютер
|
20000
|
25
|
1666
|
|
Принтер
|
3000
|
15
|
150
|
|
Итого
|
|
|
3315
|
Расчет прочих расходов
Под прочими расходами следует понимать: уборка помещения, коммунальные
платежи, накладные расходы и др. Они могут достигать нескольких сотен процентов
от заработной платы. Для определенности примем прочие расходы равными 100 % и
составляющими 2000 рублей.
Эксплуатационные расходы на проведение данной работы
рассчитываются по формуле:
(4.3)
Результаты
расчета представлены в табл. 4.4.
Таблица 4.4 Эксплуатационные расходы
|
Наименование затрат
|
Затраты, руб.
|
|
Материальные затраты SМ
|
3487,5
|
|
Заработная плата SЗП
|
2000
|
|
Социальные отчисления SСО
|
520
|
|
Амортизационные отчисления
AО
|
3315
|
|
Прочие расходы SПРОЧ
|
2000
|
11322,5
|
Таким образом, для выполнения дипломного проекта были необходимы
следующие затраты:
- единовременные: 0,00 руб.;
текущие (за 4 месяца): 11322,5 руб.
5. Безопасность труда
В экспериментальной части данной дипломной работы проводились
лабораторные опыты, включающие электрические измерения и наблюдения за
показаниями приборов. Цель работы состоит в изучении электромеханических
характеристик обмоточных проводов. Для обеспечения безопасности человека в
лабораторных условиях необходимо рассмотреть влияние вредных и опасных факторов
на его работоспособность. (ГОСТ 12.0.003-74).
.1 Рабочее место
Рабочее место - оснащено необходимыми техническими средствами, зона, в
которой совершается трудовая деятельность исполнителем или группой
исполнителей, совместно выполняющих одну работу или операцию (ГОСТ
19.6.005-74). Характеризуется совокупностью факторов внешней среды. Комфортной
является рабочая среда - при которой обеспечивается оптимальная динамика
работоспособности человека, хорошее самочувствие и сохранение его здоровья.
Эксперименты были проведены в лаборатории кафедры “Электрическая
изоляция, кабели и конденсаторы”, (аудитория 280, находящаяся в главном здании
СПБГПУ). Комната соответствует требованиям, предъявляемым к помещениям ВУЗов. (CH495-77).
Сочетание параметров микроклимата, которые при длительном и
систематическом воздействии на организм человека, обеспечивают сохранение
нормального функционального и длительного теплового состояния организма и
являются предпосылкой для высокой работоспособности, называются оптимальным
микроклиматическим условием.
Микроклимат на рабочем месте соответствует ГОСТ 12.1.005-88 “Общие
санитарно - гигиенические требования к воздуху рабочей зоны”.
Температура воздуха в аудитории не превышает. Относительная влажность,
неоднократное проветривание в течение рабочего дня обеспечивает подвижность
воздуха, отсутствует концентрация вредных веществ. Также отсутствует в
лаборатории вибрация. Шум на рабочем месте соответствует требованиям ГОСТ
12.1.003-83.
В процессе проведения опытов проводилось наблюдение за показаниями
приборов. Взаимное расположение органов управления и средств отображения
информации обеспечивает экономичное и рациональное движение рук, поворот
корпуса и головы, что соответствует принципу эргономичности, учитывающему
антропометрические и психические свойства человека.
5.2 Меры безопасности при исследованиях
Так как в процессе исследований возможно одновременное прикосновение к
токоведущим и зануленным частям оборудования, то лабораторию в соответствии с
правилами необходимо отнести к помещениям повышенной опасности.
Возможны следующие причины поражения электрическим током:
- плохое заземление или полное отсутствие заземления
измерительных приборов и элементов установки;
- наличие доступных элементов
установки, находящихся под напряжением, которые могут привести к случайному
прикосновения;
- пользование электропроводкой с
повреждённой изоляцией
Для того чтобы предотвратить попадание человека под напряжение при
замыкании на корпус, на приборах предусмотрено зануление - электрическое
соединение металлических нетоковедущих частей, которые могут оказаться под
напряжением с глухозаземлённой нейтральной точкой в трёхфазных сетях. Зануление
применяется в сетях с заземлённой нейтралью напряжением до 1000В. Принцип
действия зануления - превращение замыкания на корпус в однофазное короткое
замыкание, в результате чего возникает ток и происходит автоматическое
отключение повреждено части электроустановки от сети.
Все эксперименты проводились на установке для пробивного напряжения.
Измерительная ячейка является одной из основных частей установки и через
образец, находящийся в ячейке протекает ток. При работе на измерительной
установке необходимо соблюдать следующие правила:
- запрещено оставлять установку без присмотра при
проведении каких либо измерений;
- проводить какие-либо переключения в
схеме при включенной установке;
- лица, работающие на установке должны
пройти вводный инструктаж, о чём должна быть сделана отметка в журнале по
технике безопасности, заверенная подписью. Необходимо знать приёмы освобождения
человека, попавшего под действие электрического тока, а также знать правила
оказания первой медицинской помощи пострадавшим;
- после окончания измерений необходимо
выключить все приборы из розетки и обесточить распределительный щит, выключив
рубильник;
- в случае возникновения аварийной
ситуации необходимо немедленно обесточить установку.
5.3 Расчёт освещения лаборатории
Информация, которую человек получает из внешнего мира, поступает в
основном через зрительный канал, поэтому качество информации, получаемой с
помощью зрения, в основном зависит от освещения. Плохое освещение может
передать информацию в искажённой форме, а так же утомлять не только зрение, но
и вызывать утомление организма в целом. Неправильное освещение может так же
являться причиной травматизма: недостаточно освещённые опасные зоны, слепящие
лампы и блики от них, резкие тени ухудшают или вызывают полную потерю
ориентации работающих. Свет воздействует на глаза человека и через них
воздействует на центральную нервную систему и весь организм в целом, поэтому
имеет большое значение для работы и сохранения здоровья. Чтобы создать
оптимальные условия зрительной работы количество и качество освещения
необходимо согласовывать с цветовым окружением, а также учитывать требуемую
точность зрительной работы, наименьший размер объекта различия. Также имеет
значение отсутствие резких теней и бликов.
В аудитории используется искусственное освещение, для надлежащей
освещённости рабочих мест. В помещении установлены люминисцентные светильники
типа ОДР-2*80, относящиеся к группе газоразрядных. Лампы типа ЛБ-80 расположены
на необходимой высоте таким образом, что обеспечивают равномерное распределение
света. На рабочем месте имеется источник местного освещения.
Чтобы создать оптимальные условия для работоспособности органов зрения в
СНиП 23-05-95* определены следующие нормируемые показатели: величина
минимальной освещенности, показатель ослепленности, глубина пульсации
освещённости.
При расчёте освещённости используется коэффициент использования светового
потока
(5.1)
где -
световой поток каждой из ламп, лм;
-
нормируемая минимальная освещённость для общего освещения,
,

-
площадь помещения, ;
-
коэффициент, учитывающий старение ламп, напыление, загрязнение светильников;
-
коэффициент неравномерности освещения, отношение средней освещённости к
минимальной (Z=1,1…1,2);
- число
светильников;
-
коэффициент использования светового потока в зависимости от величины (i) и
от коэффициентов отражения потолка и стен.
Расчёт освещённости лаборатории в которой производились измерения:
Длина помещения - 9 метров;
Ширина помещения - 7 метров;
Высота подвеса светильников - 3 метра;
S=63
м.
K=1,5
для помещения с малым выделением пыли;
Z=1,2;
=0,48;
=10400
лм;
N=6шт.
Из расчёта видно, что освещённость помещения удовлетворяет требованиям,
согласно которым минимальная общая освещённость 200лк().
5.4 Пожарная безопасность
Пожарная безопасность обеспечивается мерами пожарной профилактики,
которая включает комплекс мероприятий, необходимых для предупреждения
возникновения пожара или уменьшения его последствий и активной пожарной защиты.
По пожарной безопасности помещения подразделяются на категории от А до Д.
Категории определяются для наиболее неблагоприятного в отношении пожара или
взрыва периода, исходя из вида находящихся в аппаратах а помещениях горючих
веществ и материалов, их количества пожароопасных свойств, особенностей технологических
процессов.
В лаборатории источником пожара могут быть: измерительная камера,
тепловое проявление электрической энергии (возгорание изоляции при нагреве),
также могут гореть книги, мебель. Поэтому данное помещение относится к
категории B - пожароопасное, возгораемые и
сложновозгараемые жидкости, твёрдые горючие и трудногорючие вещества и
материалы, способные при взаимодействии с водой, кислородом или друг с другом
гореть, при условии, что помещения, в которых они находятся, не относятся к
категории А или Б. Предотвращение пожара или взрыва достигается исключением
образования горючих систем и возникновения источников воспламенения.
Композиционные материалы на основе полипропиленовой матрицы с различными
электропроводящими наполнителями являются трудногорючими и взрывобезопасными.
Аудитория отвечает требованиям противопожарной защиты, требующей наличия
пожаротушения (вода, песок, пена, углекислый газ) и определённой пожарной
техники, использования автоматических установок сигнализации и пожаротушения. В
лаборатории имеется огнетушитель ОХВП-10. Предотвратить горение при пожаре
можно различными методами: охлаждением зоны реакции; разбавлением реагирующих
веществ; химическим торможением процесса горения и изоляции реагирующих веществ
от зоны сгорания.
При покидании лаборатории необходимо обесточить распределительные щиты,
для исключения возможности возгорания от электрооборудования.
При возникновении пожара на электроустановке необходимо:
- отключить напряжение и включить
аварийное освещение
- потушить пожар, в случае
невозможности справиться своими силами, необходимо дать сигнал органам
пожарного надзора, принять меры по локализации очага пожара.
Для быстрого вывода людей лаборатория оснащена достаточно широкими
проходами.
В помещении имеются инструкции по технике безопасности, которые учитывают
также требования по пожарной безопасности, для каждой установки и каждого
прибора.
Список используемой литературы
1.
С.М. Рубин, Р.И.
Мироненко Новые материалы изоляции высоковольтных электрических машин. М., Издательство
Энергопром, 1998
2.
Сабиев И.С.
Обмоточные провода. М., Издательство Сенес, 1995 г., с.409-411.
3.
Кабели, провода и
материалы для кабельной индустрии: Технический справочник. Сост. и
редактирование: Кузенев В.Ю., Крехова О.В.
М.: Издательство "Нефть и газ", 1999
4.
Обмоточные
провода с пленочной изоляцией. Москва, Информэлектро, 1997 г., Гнедин А.А.,
Мещанов Г.Н., Вып.2.
5.
R.H.
Rehderr,. E. Drapearnd B.J. Moore. How good is your motor insulation system?
General Electric Canada, Inc.
6.
J. E.
Neal. The Development of Micacous Conductor/ Turn Insulation for HV Rotating
Machines Jones Stroud Insulations, Longridge, Preston PR3 3BS, Lancashire, UK.
P. 53-59.
7.
Joseph
A. Williams III. A functional test comparison between mica over bare copper and
double polyester glass over heavy polyester-amide imide insulation for high
voltage multi-turn coils. 0-7803-7935-7/03/. IEEE, 2003. P. 595-597.
8.
B.K.
Gusa. A proposed type test for interturn insulation in multi-turn coils.
Conference record of the 2006 International Symposium on Electrical Insulation,
Monreal, Quebec, Canada, June 16-19, 2006. Стр. 235-238.
9.
James
E. Timperley etc. Performance Evaluation of Pump Generator Stator Coils with
Corona Resistant Polyimide Film. IEEE 2005. 0-7803-9145-4/05.
10. ГОСТ 15634.4-70 Провода обмоточные.
Методы испытания изоляции напряжением., М. Из-во стандартов, 1980 г.
11. ГОСТ 6433.3-71. Материалы
электроизоляционные твердые. Методы определения электрической прочности при
переменном (частоты 50 Гц) и постоянном напряжении.
12. ГОСТ 15634.3-70. Провода обмоточные.
Методы испытания изоляции на эластичность.
13. ГОСТ 15634.2-70. Провода обмоточные.
Метод испытания механической прочности изоляции на истирание.
14. ГОСТ 14950-75. Конструкция изоляции
электрических машин с предварительно изолированными шаблонными секциями
обмотки. Метод определения нагревостойкости., М., Госстандат, 1975 г., 12 с.
15.
A.
Bjorklund etc. A new mica-free turn insulation for rotating hv machines.
Conference Record of the 1994 EEE Intemational Symposium on Electrical
Insulation, Pittsburgh, PA USA, June 5-8, 1994. P. 482-484.
16.
G.C.
Stone. B.K. Gupta, J.F. Lyles. H.G. Sedding. Experience with accelerated aging
tests on stator bars and coils. Conference Record of the 1990 IEEE
International Symposium on Electrical Insulation, Toronto, Canada, June 3-6,
1990.
17.
R.Schuler.
Modern turn insulation for stator windings with form-wound coils, in
high-voltage rotating mashines. ASEA Brown Boveri Ltd. CH-5242
Birr/Switzerland. CH2587-4/88/0000-769. 1988, IEEE.
18.
G.C.
Stone, B.K. Gupta, M. Kurtz. Investigation of turn insulation failure
mechanisms in large ac motors. IEEE Transactions on Power Apparatus and
Systems, Vol. PAS-103, No. 9, September 1984. P. 2588-2595.
19.
K.H.
Keith,. B.J. Mosley. Modern machine insulation development group. FloTank Ltd.
Monreal, Canada, August 2003.
20. Кабели, провода и материалы для
кабельной индустрии: Технический справочник. Сост. и редактирование: Кузенев
В.Ю., Крехова О.В.
М.: Издательство "Нефть и газ", 1999
21. Электрические кабели, провода и
шнуры. Справочник. 5-е издание, переработанное и дополненное. Авторы:
Н.И.Белоруссов, А.Е.Саакян, А.И.Яковлева. Под редакцией Н.И.Белоруссова.
(М.: Энергоатомиздат, 1987, 1988)
22. Справочник «Кабели, провода и шнуры».
Издательство ВНИИКП в семи томах 2002 год.
23. Монтаж и ремонт кабельных линий.
Справочник электромонтажника (1990) Под редакцией А. Д. СМИРНОВА, Б. А.
СОКОЛОВА, А. Н. ТРИФОНОВА 2-е издание, переработанное и дополненное МОСКВА
ЭНЕРГОАТОМИЗДАТ 1990
24. Браун В. Диэлектрики. М.: ИЛ.
1961.326 с.
25. ГОСТ 12.0.003-74 Сиcтема стандартов
безопасности труда. Опасные и вредные производственные факторы
26. ГОСТ 12.1.005-88 “Общие санитарно -
гигиенические требования к воздуху рабочей зоны”
27. ГОСТ 12.1.003-83 Сиcтема стандартов безопасности труда.
Шум.
28. Экономические нормативы. Норма
отчислений на социальные нужды.
Приложение 1
Таблица П.1. Экспериментальные значения Uпр исследуемых образцов при
V=0,65[кВ/с]
|
Наименование материала
|
Толщина h,
мм
|
Uпр, кВ
|
Eпр, кВ/мм
|
|
ППИПК-2
|
0,2
|
11,0
|
55
|
|
ППИПК-2
|
0,16
|
12,0
|
75
|
|
ППИПК-2
|
0,17
|
9,7
|
57
|
|
ППИПК-2
|
0,16
|
12,0
|
75
|
|
ППИПК-2
|
0,19
|
11,3
|
59,5
|
|
ППИПК-2
|
0,19
|
11,7
|
61,6
|
|
ППИПК-2
|
0,16
|
10,9
|
68,1
|
|
ППИПК-2
|
0,18
|
10,4
|
57,8
|
|
ППИПК-2
|
0,16
|
11,8
|
73,7
|
|
ППИПК-2
|
0,17
|
11,8
|
69,4
|
|
ППИПКС-2
|
0,13
|
12,6
|
96,9
|
|
ППИПКС-2
|
0,16
|
12,8
|
80
|
|
ППИПКС-2
|
0,13
|
12,4
|
95,3
|
|
ППИПКС-2
|
0,16
|
11,6
|
72,5
|
|
ППИПКС-2
|
0,13
|
11,7
|
90
|
|
ППИПКС-2
|
0,16
|
11,6
|
72,5
|
|
ППИПКС-2
|
0,15
|
12,2
|
81,3
|
|
ППИПКС-2
|
0,16
|
12,1
|
75,6
|
|
ППИПКС-2
|
0,13
|
11,6
|
89,2
|
|
ППИПКС-2
|
0,13
|
12,6
|
96,9
|
Таблица П.2. Экспериментальные значения Uпр исследуемых образцов при
V=0,063[кВ/с]
|
аименование материала
|
Толщина h,
мм
|
Uпр, кВ
|
Eпр, кВ/мм
|
|
ППИПК-2
|
0,19
|
9,7
|
51
|
|
ППИПК-2
|
0,17
|
10,5
|
61,7
|
|
ППИПК-2
|
0,17
|
9,9
|
58,2
|
|
ППИПК-2
|
0,19
|
10,1
|
53,1
|
|
ППИПК-2
|
0,18
|
9,6
|
53,3
|
|
ППИПК-2
|
0,17
|
10,4
|
61,1
|
|
ППИПК-2
|
0,16
|
10,2
|
63,7
|
|
ППИПК-2
|
0,17
|
9,7
|
57
|
|
ППИПК-2
|
0,16
|
9,9
|
61,8
|
|
ППИПК-2
|
0,16
|
9,7
|
60,6
|
|
ППИПКС-2
|
0,14
|
10,6
|
75,7
|
|
ППИПКС-2
|
0,15
|
11,5
|
76,6
|
|
ППИПКС-2
|
0,13
|
10,4
|
80
|
|
ППИПКС-2
|
0,16
|
9,6
|
60
|
|
ППИПКС-2
|
0,14
|
9,7
|
69,2
|
|
ППИПКС-2
|
0,16
|
10,6
|
66,2
|
|
ППИПКС-2
|
0,13
|
10,2
|
78,4
|
|
ППИПКС-2
|
0,16
|
9,9
|
61,8
|
|
ППИПКС-2
|
0,16
|
9,6
|
60
|
|
ППИПКС-2
|
0,13
|
9,8
|
75,4
|
|
ПМС
|
0,44
|
10
|
48,7
|
|
ПМС
|
0,44
|
9,6
|
46,8
|
|
ПМС
|
0,44
|
8,9
|
43,4
|
|
ПМС
|
0,44
|
8,7
|
42,4
|
|
ПМС
|
0,44
|
9
|
43,9
|
|
ПМС
|
0,44
|
9,2
|
44,8
|
|
ПМС
|
0,44
|
7,5
|
36,5
|
|
ПМС
|
0,44
|
9,2
|
44,8
|
|
ПМС
|
0,44
|
8,7
|
42,4
|
|
ПМС
|
0,44
|
8,4
|
40,9
|
Таблица П.3. Экспериментальные значения Uпр исследуемых образцов
приV=0,0027[кВ/с]
|
Наименование материала
|
Толщина h,
мм
|
Uпр, кВ
|
Eпр, кВ/мм
|
|
ППИПК-2
|
0,18
|
4,7
|
26,1
|
|
ППИПК-2
|
0,16
|
5,5
|
34,3
|
|
ППИПК-2
|
0,17
|
6,9
|
40,5
|
|
ППИПК-2
|
0,19
|
5,7
|
30
|
|
ППИПК-2
|
0,17
|
4,2
|
24,7
|
|
ППИПК-2
|
0,16
|
4,6
|
28,7
|
|
ППИПК-2
|
0,17
|
5,5
|
32,3
|
|
ППИПК-2
|
0,18
|
5,8
|
32,2
|
|
ППИПК-2
|
0,16
|
6,2
|
38,7
|
|
ППИПК-2
|
0,16
|
6,3
|
39,3
|
|
ППИПКС-2
|
0,13
|
50
|
|
ППИПКС-2
|
0,16
|
7,2
|
45
|
|
ППИПКС-2
|
0,13
|
6,6
|
50,7
|
|
ППИПКС-2
|
0,14
|
5,9
|
42,1
|
|
ППИПКС-2
|
0,15
|
6,2
|
41,3
|
|
ППИПКС-2
|
0,15
|
7,1
|
47,3
|
|
ППИПКС-2
|
0,13
|
5,7
|
43,9
|
|
ППИПКС-2
|
0,16
|
6,7
|
41,8
|
|
ППИПКС-2
|
0,15
|
6,5
|
43,3
|
|
ППИПКС-2
|
0,13
|
5,5
|
42,3
|
Экспериментальные значения tgD для исследуемых проводов Таблица П.4
|
Uисп, кВ
|
0,5
|
0,75
|
1
|
1,5
|
2
|
2,5
|
3
|
|
T=20 °С
|
|
ПМС 20°С
|
2,96
|
3,25
|
3,54
|
5,22
|
6,73
|
9,46
|
11,03
|
|
ППИПК-2 20°С
|
0,17
|
0,46
|
0,75
|
4,39
|
6,67
|
8,8
|
9,88
|
|
ППИПКС-2 20°С
|
0,12
|
0,48
|
0,84
|
2,81
|
4,03
|
5,27
|
5,79
|
|
T=55 °С
|
|
ПМС 55°С
|
4,1
|
5
|
5,96
|
7,98
|
9,3
|
10,73
|
11,79
|
|
ППИПК-2 55°С
|
0,3
|
0,83
|
4,48
|
6,08
|
7,89
|
9,17
|
10,88
|
|
ППИПКС-2 55°С
|
0,2
|
0,81
|
2,27
|
3,99
|
4,76
|
5,29
|
6,28
|
|
T=95 °С
|
|
ПМС 95°С
|
4,98
|
5,09
|
5,58
|
7,93
|
9,87
|
11,1
|
12,18
|
|
ППИПК-2 95°С
|
5,67
|
6,87
|
9,92
|
13,28
|
14,33
|
14,9
|
14,47
|
|
ППИПКС-2 95°С
|
1,13
|
2,27
|
5,23
|
8,27
|
10,64
|
12,91
|
13,48
|
|
T=125 °С
|
|
ПМС 125°С
|
6,71
|
7,09
|
7,97
|
10,83
|
12,01
|
13,96
|
14,96
|
|
ППИПК-2 125°С
|
0,39
|
0,57
|
6,57
|
9,99
|
9,98
|
10,51
|
11,16
|
|
ППИПКС-2 125°С
|
1,96
|
2,3
|
6,96
|
9,42
|
9,81
|
10,33
|
10,39
|
|
T=155 °С
|
|
ПМС 155°С
|
9,75
|
12,25
|
13,26
|
15,33
|
17,27
|
17,47
|
18,62
|
|
ППИПК-2 155°С
|
2,18
|
4,66
|
6,85
|
10,15
|
10,78
|
11,55
|
12,45
|
|
ППИПКС-2 155°С
|
4,24
|
9,75
|
10,73
|
12,34
|
13,1
|
13,02
|
12,95
|