Производство хромового ангидрида

  • Вид работы:
    Реферат
  • Предмет:
    Химия
  • Язык:
    Русский
    ,
    Формат файла:
    MS Word
    1,24 Mb
  • Опубликовано:
    2011-10-24
Вы можете узнать стоимость помощи в написании студенческой работы.
Помощь в написании работы, которую точно примут!

Производство хромового ангидрида

Производство хромового ангидрида (с бисульфатной травкой монохроматных растворов)

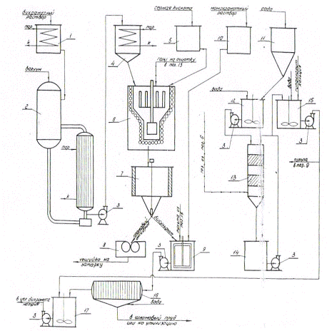
Пооперационная схема процесса и его технологическая схема представлены на рис. 1, 2. (применительно к процессу «холодной» бисульфатной травки).

Рис.1. Пооперационная схема производства хромового ангидрида с бисульфатной травкой:    - исходное сырье;  - операция;    - полупродукт;        - готовая продукция

Бихроматные растворы (крепко-красные щелока) из цеха бихромата натрия (pиc. 2) поступают в сборник 1, а затем - в однокорпусный вакуум- выпарной аппарат 2, где подвергаются упарке. Упаренный раствор центробежным насосом 3 подается в сборник бихроматного плава 4 и оттуда, по мере необходимости, - в реактор периодического действия 6. Серная кислота со склада перекачивается в бак 5 и периодически подается в реактор 6. После проведения реакции получения хромового ангидрида а бисульфата натрия смесь расплавов двух указанных продуктов сливается в отстойник 7, где за счет разницы в удельных весах разделяется отстоем на расплавы хромового ангидрида (в нижней части отстойника) и бисульфата натрия (в его верхней части). Хромовый ангидрид самотеком сливается либо на валковый аппарат для чешуирования расплава 8, либо поступает в печь для производства окиси хрома (на схеме не показана)..Чешуйки хромового ангидрида с аппарата 8 поступают на затаривание.

Газы из реактора 6, содержащие агрессивные и токсичные вещества, поступают в скруббер 13, орошаемый содовым раствором через циркуляционный бак 14 насосом 3. В скруббере происходит улавливание кислых и хромсодержащих компонентов газа. Отработанный содовый раствор утилизируется на приготовлении гипохлоритного раствора в баке 15, а свежий содовый раствор готовится в другом баке 12, куда сода подается из бункера 11.

Бисульфат натрия утилизируется в процессе бисульфатной травки монохроматных растворов, которые собираются в баке 10 и периодически или непрерывно подаются в травочник 9, куда также сливается расплав бисульфата натрия из реактора 6. После проведения операции травки и частичного осветления раствора проводится операция очистки бихроматного раствора от нерастворимых примесей путем фильтрации под давлением на фильтр-прессе 16.Осадок с фильтр-пресса либо сбрасывается в шламонакопитель, либо (при "горячей" травке) утилизируется в других производствах. Очищенный бихроматный раствор собирается в баке 17, где производится операция осветления раствора путем обработки его раствором гипохлорита натрия.

Гипохлоритный раствор готовится в баке 15 путем смешения твердых гипохлорита кальция и соды с водой и отстаивания полученной пульпы. Сгущенная часть пульпы используется для предварительного осветления бихроматного раствора в травочнике 9, а отстоянная часть - для окончательного осветления в баке 17.

Рис.2. Принципиальная технологическая схема производства хромового ангидрида с бисульфатной травкой:

- сборник бихроматного раствора; 2 - вакуум-выпарной аппарат; 3 - центробежный насос; 4 - сборник бихроматного плава; 5 - бак серной кислоты; 6 - реактор; 7 - отстойник; 8 - аппарат для чешуирования, 9 - травочник; 10 - сборник монохроматного раствора; 11 - бункер соды; 12- бак для содового раствора; 13 - скруббер; 14 - циркуляционный бак; 15 - бак для гипохлоритного раствора; 16 - фильтр - пресс; 17- бак для осветления раствора

Варианты технологии

1. На одном из заводов (АЗХС) действует технологическая схема, основанная на методе непрерывного получения хромового ангидрида. Но этому методу упаренный бихроматный раствор (плав) непрерывно дозируется специальным пневмодозатором в бак-смеситель, куда подается также и отмеренное количество серной кислоты. Смесь непрерывно дозируется в реактор, представляющий собой наклонный вращающийся цилиндр, обогреваемый дымовыми газами от сжигания топлива (природного газа). В процессе продвижения реакционной массы по реактору за счет его наклона и вращения по мере контакта с греющим агентом - дымовыми газами - проходит последовательно испарение воды из бихроматного плава и серной кислоты, реакция образования хромового ангидрида и бисульфата натрия, нагрев и расплавление образовавшихся продуктов. Разделение смеси расплавов также производится непрерывно в отстойнике специальной конструкции, из которого хромовый ангидрид поступает на чешуирование, а расплав бисульфата натрия - на бисульфатную травку монохроматных растворов, проводимую в непрерывном режиме.

. Непрерывный метод получения хромового ангидрида имеет несомненные преимущества перед традиционным периодическим способом и будет являться основой при проектировании новых и реконструкции действующих производств.

. Для обогрева реакторов периодического действия в основном применяются электрические печи; однако успешно испытан и внедрен также реактор с газовым обогревом через стенку.

. Для улавливания и нейтрализации выходящих из реактора газов кроме содового раствора могут применяться также монохроматных растворы, имеющие довольно высокую щелочность.

. На отечественных заводах применяются два способа бисульфатной травки - "холодный" (т.е. с охлаждением растворов в процессе травки) и "горячий" (с их нагреванием). Выше описан метод "холодной" травки, проводимой при температуре не более 60˚С. Горячая травка проводится, как правило, в две стадии: первая при температуре от 50˚ до 80˚С с избытком бисульфата натрия, вторая - при температуре около 100 ˚С в присутствии восстановителя (тиосульфата натрия или сернистого натрия). Если при "холодной" травке мы стараемся избежать образования значительных количеств хромихроматов и сульфатов хрома, затрудняющих фильтрацию стравленной пульпы и увеличивающих потери хрома, то при "горячем" способе указанные осадки являются полезными побочными продуктами (точнее полуфабрикатами), используемыми в других производствах (в частности, в производстве дубителей). Положительным эффектом "горячей" травки является и снижение расхода гипохлоридного раствора для осветления отравленных растворов, что одновременно приводит к снижению содержания хлоридов в бихроматных растворах.

Теоретические основы процесса получения хромового ангидрида

Процесс основан на реакции между бихроматом натрия и серной кислотой:

2Cr2О7 + 2H2SO4 = 2 CrО3 + 2NaHSO4 + H2O


Na2SO4 + H2SO4 = 2NaHSO4

NaCl + CrО3 + 2 H2SO4 = CrO2Cl2 + 2NaHSO4 + H2O

При проведении процесса идут побочные реакции образования

примесей - сульфата хрома и хромихроматов:

CrО3 + 3H2SO4 = Cr2 (SO4 ) 3 + 1,5O2 + 3H2O

3CrО3 = CrО3*Cr2О3 + 1,5O2

Одновременно образуются и комплексные соединения сложного состава, включающего сульфат трехвалентного хрома, сульфат натрия и серную кислоту. В зависимости от избытка или недостатка серной кислоты на разных этапах процесса таких соединений может быть меньше или больше, состав их может меняться в широких пределах. Однако поскольку, как определено опытом, с повышением температуры расплава и времени нахождения его при повышенной температуре возрастает скорость прохождения указанных выше побочных реакций и количество образовавшихся примесей, задача заключается в проведении процесса выплавки с отстоем расплавов в минимально короткое время и при минимально возможной температуре. Такой температурой является температура плавления хромового ангидрида - 197°С; однако практически температура для снижения вязкости расплавов вше а составляет 205-208°С. В то же время (при этой температуре уже начинает с заметной скоростью проходить процесс термического разложения хромового ангидрида:

CrО3 = Cr2О3 + 1,5O2

За счет этой реакции в товарном продукте увеличивается содержание нерастворимых примесей (окиси хрома).

Сама по себе реакция образования хромового ангидрида и бисульфата натрия проходит достаточно быстро. Однако она начинается при достижении реакционной смесью определенной температуры, что связано с проходящим прежде всего процессом выпаривания воды, содержащейся как в бихроматном плаве, так и в серной кислоте. Таким образом, весь процесс может быть представлен проходящим как бы в три стадии - сначала выпаривается вода, потом поднимается температура реакционной обезвоженной смеси и проходит реакция образования хромового ангидрида и бисульфата натрия, после чего температура вновь поднимается и указанные продукты расплавляются, образуя смесь расплавов.

Как уже говорилось выше, разделение расплавов хромового ангидрида и бисульфата натрия производится методом отстоя за счет разницы в удельных весах расплавов (хромового ангидрида - около 2,3 г/см3, бисульфата натрия - около 2,07 г/см³). Разделение расплавов облегчается малой взаимной растворимостью расплавов. При оптимальном времени отстаивания в нижней части отстойника практически нет бисульфата натрия, а в верхней - хромового ангидрида. Однако в средней зоне отстойника существует механическая смесь двух расплавов, разделение которой требует длительного времени, что нежелательно по изложенным выше соображениям. Поскольку при проведении бисульфатной травки хромовый ангидрид из этой зоны будет полностью утилизирован, а содержание сульфат-иона в товарном хромовом ангидриде строго лимитируется, выпуск хромового ангидрида из отстойника - на аппарат для чешуирования ведут до появления первой капли бисульфата натрия, после чего поток расплава переключается на травочник.

Теоретические основы процесса бисульфатной травки

Как говорилось выше (см. описание производства бихромата натрия), бисулъфатная травка проводится для утилизации серной кислоты и хрома, содержащихся в бисульфатном расплаве. Поэтому при производстве хромового ангидрида обязательным является и одновременное проведение процесса бисульфатной травки по реакции:

2Nа2CrО4 + 2NaHSO4 = Nа2Cr2О7+ 2Na2SO4 + H2O

Понятно, что содержащийся в бисульфатном плаве хромовый ангидрид также переводит монохромат натрия в бихромат по реакции:

NаCrО4 + CrO3 = Nа2Cr2О7

В бисульфатном плаве содержатся и побочные продукты процесса получения хромового ангидрида - хромихроматы и сульфаты хрома. При проведения процесса бисульфатной травки они переходят в стравленную пульпу в виде нерастворимых соединений, плохо поддающихся фильтрации. При этом следует учесть, что в этих соединениях довольно много хрома и что даже в случае нахождения метода их фильтрации потери хрома с этими соединениями будут заметны.

Для уменьшения указанных потерь при проведении "холодной" бисульфатной травки трехвалентный хром, содержащийся в сульфатах хрома и хромихроматах, окисляется гипохлоритом натрия до шестивалентного:

CrО3*Cr2О3 + 3NаОCl + 3 Nа2CrО4 = 3Nа2Cr2О7+ 3NaCl

Так же проходит окисление хрома в сульфатах хрома.

хромовый ангидрид бисульфатная травка

Оборудование производства хромового ангидрида и участка бисульфатной травки

Реактор для производства хромового ангидрида - стальной сварной цилиндрический аппарат с расширенной верхней частью и вогнутым внутрь днищем; аппарат комплектуется рамной мешалкой с приводом. Размеры реактора могут быть различными, обычно его диаметр равен 1,5 м, высота - около 2 м. Обогрев осуществляется электропечью типа ЦЗП-318 или печью с обогревом дымовыми газами. Футеровка печи - шамот-легковес, нагревательные элементы электропечи выполнены из нихрома.

Отстойник - стальной сварной цилиндрический аппарат с коническим днищем и центральным запорным устройством; теплоизолирован и имеет нагревательные элементы из нихрома (либо обогревается дымовыми газами). Размеры аппарата зависят от размеров реактора, обычно диаметр около 4,5 м, высота цилиндрической части 1 м.

Аппарат для чешуирования хромового ангидрида - двухвалковый грануляр из нержавеющей стали. Комплектуется двумя шнеками и скребковыми транспортерами для транспортировка товарной чешуйки.

Травочник - цилиндрический бак из нержавеющей стали диаметром около 3 м и высотой 2,5 м. Аппарат комплектуется рамной мешалкой и змеевиком для охлаждения или нагрева раствора,

Реактор для производства хромового ангидрида при непрерывном методе - стальной наклонный вращающийся барабан; размеры зависят от требуемой производительности. Внутри барабана в шахматном порядке приварены корабельные цепи для увеличения поверхности теплообмена.

Поскольку на заводах действуют и несколько измененные технологические процессы, в том числе непрерывное производство хромового ангидрида, "горячая" бисульфатная травка и другие, обучающийся должен самостоятельно заполнить таблицу норм технологического режима в соответствий с технологическим регламентом своего производства.

Похожие работы на - Производство хромового ангидрида

 

Не нашли материал для своей работы?
Поможем написать уникальную работу
Без плагиата!
Без нейросетей!