Привод ведущих колес тележки мостового крана

  • Вид работы:
    Дипломная (ВКР)
  • Предмет:
    Другое
  • Язык:
    Русский
    ,
    Формат файла:
    MS Word
    122,26 kb
  • Опубликовано:
    2011-10-20
Вы можете узнать стоимость помощи в написании студенческой работы.
Помощь в написании работы, которую точно примут!

Привод ведущих колес тележки мостового крана

Федеральное агентство по образованию

Российской Федерации










ПРИВОД ВЕДУЩИХ КОЛЕС ТЕЛЕЖКИ МОСТОВОГО КРАНА

Расчетная работа по теории механизмов и машин













2007

Содержание

1. Задание

. Кинематический и силовой расчёт привода

.1 Выбор электродвигателя

.2 Передаточные отношения привода и отдельных его передач

.3 Частоты вращения, угловые скорости, мощности и моменты на валах привода

3. Расчёт зубчатых колёс редуктора

3.1 Материалы зубчатых колёс и допускаемые напряжения

.2 Расчет геометрических параметров конической зубчатой передачи

.3 Проверочный расчет прочности зубьев конической передачи

. Расчет цепной передачи

. Конструктивные размеры колеса и шестерни

.1 Шестерня

.2 Колесо

. Конструктивные размеры корпуса редуктора

. Расчёт параметров цепной передачи

. Первый этап компоновки редуктора

. Проверка долговечности подшипников

9.1 Подшипники ведущего вала

9.2 Подшипники ведомого вала

. Второй этап компоновки редуктора

. Проверка шпоночных соединений

.1 Шпоночные соединения на ведущем валу

.2 Шпоночные соединения на ведомом валу

. Вычерчивание редуктора

. Посадки основных деталей редуктора

. Выбор сорта масла

. Сборка редуктора

Литература

1. Задание

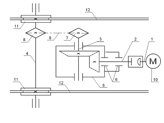
По заданию 5 и варианту 2 для схемы привода, изображенного на рисунке, решить задачи:

- Выбрать асинхронный двигатель;

Вычислить скорость вращения, мощность и крутящий момент для каждого из валов привода;

Рассчитать зубчатую коническую передачу;

Рассчитать цепную передачу;

- вал электродвигателя асинхронный; 2 - вал ведущей шестерни; 3 - вал ведомой шестерни; 4 - ось ведущих колес; 5 - корпус редуктора; 6 - подшипники; 7,8 - ведущее и ведомое соответственно звездочки цепной передачи; 9 - цепь; 10 - электродвигатель; 11 - колесо ведущее; 12 - рельс.

Рисунок 1 - Схема привода

Крутящий момент на ведомой звездочке цепной передачи Т4 и угловая скорость вращения этой звездочки ω4 равны соответственно 160 Нм и 2,7 рад/с.

Расчетный срок службы редуктора 10 лет при двухсменной работе.

Кратковременные перегрузки не превышают двукратную номинальную нагрузку.

2. Кинематический и силовой расчет привода

.1 Выбор электродвигателя

Требуемая мощность электродвигателя

P ==,                                                       (2.1)

где Р4 - мощность на ведомой звездочке (на выходе привода), кВт;

 - КПД привода.

,                                            (2.2)

где    - соответственно КПД муфты, зубчатой конической, цепной передач и пары подшипников качения.

Руководствуясь рекомендациями /1, с.30/, принимаем    .

После подстановки численных значений параметров в формулы (2.2) и (2.1) получим КПД привода

и требуемую мощность электродвигателя

Pтр кВт.

С учётом требуемой мощности Ртр = 0,488 кВт рассмотрим возможность выбора асинхронных двигателей серии 4А с номинальными мощностями Рн = 0,55 кВт /2, с.390/. Для двигателя недогрузка составляет (0,488- 0,55)•100% /0,55=11,25%.

Для двигателей мощностью 0,55 кВт рассчитаны следующие номинальные частоты вращения nн: 682,5, 900, 1390,5, 2745 об/мин.

Для ориентировки в выборе двигателя по частоте вращения оценим передаточное отношение привода iср, вычисленное по, примерно, средним значениям рекомендуемых передаточных отношений отдельных передач. Возьмем эти значения для ременной, зубчатой и цепной передач соответственно iср з=5, iср ц=5/2, с.7/. После перемножения получим в результате iср=5•5=25.

При таком передаточном отношении привода и частоте вращения его ведомого вала  об/мин потребуется двигатель с частотой вращения n=icp•n4=25• 25,783= 644.575 об/мин.

Окончательно выбираем /2, с. 390/ ближайший по частоте вращения асинхронный электродвигатель марки 4А80B8 со следующими параметрами:

номинальная мощность Рн= 0,55 кВт;

номинальная частота вращения nн= 682,5 об/мин;

отношение пускового момента к номинальному Тn/Тн=1,6.

.2 Передаточное отношение привода и отдельных его передач

Общее передаточное отношение привода при частоте вращения входного вала привода n1=nн

общ= n1: n4= nн : n4                                                    (2.3)

Расчет по формуле (2.3) дает iобщ= 682,5 : 50= 26,47.

Примем /2, с. 6/ передаточные отношения:

для зубчатой конической передачи - iз= 5,5.

Тогда на долю цепной передачи остается передаточное отношение

iц= iобщ: iз = 26,47 : 5,5= 4,813.

 
Проверка iобщ= 5,5•4,813= 26,47 убеждает в правильности вычислений.

.3 Частоты вращения, угловые скорости, мощности и моменты на валах привода

Частоты вращения валов:

n1=nн=682,5 об/мин;

n2=n1=682,5 об/мин;

n3=n2:iз=682,5 : 5,5=124,09 об/мин;

n4=n3:iц=124,9 : 4,813=25,78 об/мин.

Угловые скорости валов:

;




Мощности на валах привода:

1=Pтр=0,488 кВт;

P2=P1•ηм=0,488•0,99=0,483 кВт ;

P3=P2•ηз•ηп=0,483•0,97•0,99=0,464 кВт;

P4=P3•ηц•ηп =0,464•0,94•0,99=0,432 кВт.

Примечание. Здесь и далее мощность действующую на первом валу, принимаем за номинальную для использования в перспективе двигатель на полную мощность.

Моменты на валах привода:

1=P1: ω1=0,488•103:71,47=6,829 Н•м

T2=P2: ω2=0,483•103:71,47=6,758 Н•м

T3=P3: ω3=0,464•103:12,994=35,708 Н•м

T4=P4: ω4=0,432•103:2,699=160,059 Н•м

Максимальный момент при перегрузке на первом валу (на валу двигателя)

max= Tn=2 Tn /см.пункт 2.1.3/.

Номинальной мощности двигателя Pн=0,55 кВт соответствует номинальный момент

н=Pн: ω1=0.55•103:71,47=7,695 Н•м.

Отсюда T1max=2 Tn=2•7,695=15,391 Н•м

Очевидно, при кратковременных перегрузках максимальные моменты на всех остальных валах будут превышать моменты, рассчитанные при передаче требуемой мощности (см. пункт 2.3.4), в T1max: T1=15,391: 7,695 =2 раза.

Исходя из этого соображения, получаем:

1max= T1•2=6,829•2=13,658 Н•м

T2max= T2•2=6,758•2=13,516 Н•м

T3max= T3•2=35,708•2=71,416 Н•м

T4max= T4•2=160,059 •2=320,118 Н•м

Результаты расчетов, выполненных в подразделе 2.3, сведены в таблице 2.1.

Таблица 2.1 - Частоты вращения, скорости, мощности и моменты на валах привода.

№ вала по рис. 1.1

n,об/мин

ω, рад/с

P, кВт

T, Н•м

T max, Н•м

1

682,5

71,47

0,488

6,829

13,658

2

682,5

71,47

0,483

6,758

13,516

3

124,09

12,994

0,464

35,708

71,416

4

25,78

2,699

0,432

160,059

320,118


3 Расчёт зубчатых колёс редуктора

.1 Материалы зубчатых колёс и допускаемые напряжения

Задание не содержит ограничений на габариты привода, поэтому для зубчатых колес назначаем малолегированную конструкционную сталь 40Х по ГОСТ 4543 - 71. После улучшения (закалка и высокий отпуск до окончательной обработки резанием ) материал колес должен иметь нижеследующие механические свойства /2, с. 34/:

Шестерня            Колесо

Твердость                              НВ 270…300                 НВ 245…260

Предел текучести , не менее                690 МПа              540 МПа

Предел прочности , не менее              930 МПа              830 МПа

Допускаемое контактное напряжение при расчете зубьев на выносливость в общем случае /2, с. 33/

[]=;                                                         (3.1)

где    - предел контактной выносливости при базовом числе циклов, МПа;

КHL  - коэффициент долговечности;

[SH] - коэффициент безопасности.

Для стальных колес с твердостью менее НВ 350 /2, с. 27/

= 2HB + 70.                                                         (3.2)

Коэффициент долговечности /2, с. 33/


КHL= ,                                                                (3.3)

 

где    NHO - базовое число циклов;

NHE - эквивалентное число циклов перемены напряжений.

Для стали с твердостью НВ 200 базовое число циклов NHO= 107 /2, с. 33/.

Эквивалентное число циклов /3, с.184/

= 60•с•n•t,                                                                    (3.4)

Где    с - число зубчатых колес, сцепляющихся с рассматриваемым колесом;- частота вращения этого колеса, об/мин;

t - срок службы передачи в часах.

Для шестерни и для колеса с = 1, n2= 682,5 об/мин, n3= 124,09 об/мин. По заданию на расчетную работу срок службы составляет 10 лет при двухсменной работе. Приняв число рабочих дней в году 250, а продолжительность смены - 8 часов, получим t =250•2•8•10=40000 часов.

Расчет по формуле (3.4) дает для шестерни и колеса соответственно:

NHЕ2=60•1•682,5•40000 164•107,

NHЕ3=60•1•124,09•40000 30•107.

Без вычислений видно по формуле (3.3), что коэффициент долговечности для каждого из колес окажется меньше единицы, так как NHЕ2 > NHO и NHЕ3 > NHO. В таком случае следует принимать KHL= 1 /2, с. 33/.

Если взять [SH]З = 1,15 /2,c. 33/ то расчет по формуле (3.1) и (3.2) даст допускаемые контактные напряжения для шестерни и колеса соответственно


В частном случае для косозубых передач допускаемое контактное напряжение при расчете на выносливость /2, с. 35/

                                                 (3.5)

при соблюдении условия

,

где    и  - соответственно допускаемые контактные напряжения для шестерни и колеса, вычисленные по формуле (3.1), МПа;

 - меньшее из двух напряжений, входящих в правую часть формулы (3.5), МПа.

Расчет по формуле (3.5) дает для пары . Условие  выполняется, так как 219,15 < 1,23•487=599.

Допускаемое контактное напряжение при кратковременных перегрузках для колес из улучшенной стали, зависит от предела текучести  и вычисляется по формуле:

= 2,8·                                                          (3.6)

При = 540 МПа /минимальное значение для колеса по пункту 3.1.1/

= 2,8·540= 1512 МПа.

Допускаемые напряжения при проверочном расчете зубьев на выносливость вычисляется по формуле /3, с. 190/

                                                    (3.7)

Где sFlim - предел выносливости материала зубьев при отнулевом цикле, соответствую - щий базовому числу циклов;

KFL - коэффициент долговечности при расчете зубьев на изгиб;

KFC - коэффициент, учитывающий влияние двустороннего приложения нагрузки на зубья /в случае реверсивной передачи/;

[SF] - допускаемый коэффициент безопасности /запаса прочности/.

По рекомендации /2, с.43…45/ берем:

для нормализованных и улучшенных сталей = 1,8НВ;

при одностороннем нагружении зубьев, принимая привод не реверсивным, KFC= 1;

для остальных поковок и штамповок при твердости менее НВ 350 [SF]= 1,75.

Коэффициент долговечности /3, с. 191/

КFL= ,                                                                 (3.8)

Где m - показатель корня;

NFO  - базовое число циклов;

NFE  - эквивалентное /действительное/ число циклов.

Для колес с твердостью зубьев до и более НВ 350 коэффициент m равен соответственно 6 и 9. Для всех сталей принимается NFO=4•106.

Для обоих колес NFE имеет те же численные значения, что и NHE /см. пункт 3.1.2/. Оба эти значения /для шестерни - 164•107, для колеса - 30•107/ больше NFO=4•106. Поэтому принимается коэффициент долговечности KFL= 1.

Расчет по формуле (3.7) дает соответственно для шестерни и колеса

   

Допускаемое напряжение изгиба при расчете зубьев на кратковременные перегрузки для сталей с твердостью менее НВ 350

                                                               (3.9)

Расчет по этой формуле с учетом характеристик материала /см.пункт 3.1.1/ дает для шестерни и колеса соответственно


.2 Расчет геометрических параметров конической зубчатой передачи

Межосевое расстояние конической зубчатой передачи из условия контактной выносливости активных поверхностей зубьев /2, с. 32/

                                         (3.10)

где    Кa    - коэффициент, равный 49,5 и 43 для прямозубых и косозубых колес соответственно;

u        - передаточное число зубчатой пары;

Т3     - момент на колесе /на большем из колес/, Н•м;

КHb - коэффициент, учитывающий неравномерность распределения нагрузки по ширине венца;

  - допускаемое контактное напряжение, МПа;

   - коэффициент ширины венца по межосевому расстоянию.

Передаточное число u=i3=5,5 /передача понижающая/, а момент Т3=35,708 Н•м. Допускаемое напряжение = 219,15 МПа вычислено в пункте 3.1.2.

Коэффициент ширины венца по межосевому расстоянию = 0,25 возьмем по рекомендации /2, с.33/, рассматривая коническую прямозубую передачу.

Каждое колесо передачи расположено несимметрично относительно опор, для этого случая примем пока ориентировочно КHb =1,15 .

В итоге расчет по формуле (3.10) дает

Межосевое расстояние округляем до стандартного значения = 125 мм /2, с.36/.

Нормальный модуль /2, с.36/ mn= (0,01…0,02)•= (0,01…0,02)•125= (1,25…2,5) мм. Из стандартного ряда модулей /2, с.36/ берем mn= 2 мм.

Для конической передачи назначим предварительно угол наклона b = 35° /2,с. 48/.

Тогда число зубьев шестерни


Примем z2= 16, тогда число зубьев колеса z3= z2•u=16•5,5=88.

Фактическое передаточное отношение iЗ=u=zзуб:z2=88 : 16 = 5,5 , т.е. не отличается от принятого ранее в подразделе 2.2.

Уточненное значение

Оно соответствует b=15°.

При обработке шестерни с числом зубьев z2=16 подрезание исключается, так как условие неподрезания /2,с.38/ zmin=17•cos2b<z2=16 соблюдено, что видно без расчета.

Делительные диаметры шестерни и колеса соответственно

мм,  мм.

Правильность вычислений подтверждается проверкой:

мм.

Диаметры вершин зубьев

a2=d2+2mn=38,46 + 2•2=42,46 мм, da3=d3+2mn=211,54 + 2•2=215,54 мм.

Ширина колеса

2=yba•a=0,25•125=31,2531 мм.

Шестерню возьмем шире колеса на 5 мм. Таким образом, ширина шестерни b3=b2 + +5=31 + 5 = 36 мм. Коэффициент ширины шестерни по диаметру ybdзуб=b3 :d3=36 : 215,54= =0,167.

.3 Проверочный расчет прочности зубьев конической передачи

Расчетное контактное напряжение для конических прямозубых передач /2, с. 31/

,                                        (3.11)

где    KH - коэффициент нагрузки;

b - ширина колеса расчетная /наименьшая/.

Остальные символы в формуле расшифрованы ранее.

Окружная скорость колес

 м/с.

При такой скорости назначаем восьмую степень точности /2,с.32/.

Коэффициент нагрузки /2,с.32/ при проверочном расчете на контактную прочность

= KHa • KHb • KHn ,                                                  (3.12)

где    К - коэффициент, учитывающий неравномерность распределения нагрузки между зубьями;b - коэффициент, учитывающий неравномерность распределения нагрузки по длине зуба /по ширине венца/;n - коэффициент, учитывающий дополнительные динамические нагрузки /динамический коэффициент/.

По рекомендациям /2, с.39,40/ назначаем следующие значения перечисленных коэффициентов:

         KHa = 1,09 при окружной скорости Jт=1,5 м/с и восьмой степени точности;

·   KHb = 1,04 при значении коэффициента ybd4=0,25 , твердости зубьев менее НВ 350 и несимметричном расположении колес относительно опор;

·   KHn = 1 при окружной скорости J<5 м/с, восьмой степени точности и твердости менее НВ 350.

Расчет по формуле (3.12) дает КH= 1,09• 1,04• 1= 1,133.

Ширину колеса b = 36 мм, рассматривая по-прежнему коническую пару. Момент на колесе Т3= 35,708 Н•м /см.раздел 2/.

Расчет по формуле (3.11) дает


Расчет зубьев на контактную прочность по формуле (3.11) при кратковременных перегрузках моментом Т3max= 71,416 Н•м дает

Напряжения изгиба зубьев прямозубых конических колес при проверочном расчете на выносливость вычисляются по формуле /2,с.46/

                                (3.13)

где    Ft      - окружная сила, Н;

КF     - коэффициент нагрузки;

YF     - коэффициент формы зуба;

Yb     - коэффициент, компенсирующий погрешности, возникающие из-за применения для косых зубьев той же расчетной схемы, что и для прямых;

KFa - коэффициент, учитывающий неравномерность распределения нагрузки между зубьями;

B       - ширина колеса, находящаяся в зацеплении /минимальная/, мм;

mn     - модуль нормальный, мм.

В зацеплении колес тихоходной передачи действуют следующие силы /2,с.158/:

окружная  Н;

радиальная  Н;

осевая  Н.

Коэффициент нагрузки /2,с.43/

= KFb * KFn ,                                                    (3.14)

где    KFb  - коэффициент, учитывающий неравномерность распределения нагрузки по длине зубьев;n        - коэффициент, учитывающий дополнительные динамические нагрузки /коэффициент динамичности/.

Примем KFb= 1,05 /2,с.43/ с учетом, что твердость колес менее НВ 350, коэффициент yba=0,25<0,4 , а колесо расположено несимметрично относительно опор.

Назначим KFn = 1,1 , учитывая дополнительно, что окружная скорость J=1,5 м/с < 3м/с, а степень точности принята восьмая.

Тогда по формуле (3.14) KF = 1,05 • 1,1 = 1,155.

Без расчетов, руководствуясь только рекомендацией /2, с.47/, возьмем KFa=0,92.

Коэффициент Yb определим по формуле /2,с.46/

/Здесь b° - вычисленный уже ранее угол наклона зубьев в градусах./

Коэффициент формы зуба YF для косозубых колес зависит от эквивалентного числа зубьев /2,с.46/, которое составляет

для шестерни

для колеса

Для эквивалентных чисел зубьев соответственно шестерни и колеса находим /2,с.42/ YF2=3,61 , YF3= 3,60.

Подстановка подготовленных численных значений в формулу (3.13) дает для шестерни и колеса соответственно

,

Это значительно меньше вычисленных в пункте 3.1.4 допускаемых напряжений  МПа и  МПа.

Напряжения изгиба при кратковременных перегрузках вычисляются также по формуле (3.13), куда вместо окружной силы FtТ, рассчитанной для длительно передаваемой мощности, следует подставить окружную силу при кратковременных перегрузках

.

После подстановки в формулу (3.13) получаем при перегрузках соответственно для шестерни и колеса напряжения изгиба

,

.

Эти напряжения значительно меньше вычисленных в пункте 3.1 допускаемых напряжений  МПа и  МПа.

Геометрические параметры колеса тихоходной зубчатой передачи, обоснованные в результате расчетов, сведены в таблицу 3.1.

Таблица 3.1 - Геометрические параметры колеса тихоходной зубчатой передачи

Параметры

Шестерня

Колесо

Межосевое расстояние, мм

125

Нормальный модуль, мм

2

2

Угол наклона зубьев, град

15°

75°

Число зубьев

16

88

Направление зубьев

правое

левое

Делительные диаметры, мм

38,46

211,54

Диаметры вершин зубьев, мм

42,46

215,15

Ширина венцов колес, мм

36

31


4. Расчет цепной передачи

4.1 Для большей компактности передачи будем подбирать для нее двухрядную роликовую цепь

Для расчета приняты следующие исходные данные :

·   вращающий момент на ведущей звездочке Т3=35,708 Н•м;

·   частота вращения ведущей звездочки n3=124,09 об/мин;

·   передаточное число передачи uц=iц=4,813 , поскольку передача

понижающая (см, подраздел 2,2);

·   передача расположена с наклоном линии центров звездочек менее 60°;

·   смазка цепи периодическая;

·   натяжение цепи регулируется периодически перемещением одной из звездочек;

·   кратковременные перегрузки достигают 200% от номинальной агрузки;

·   работа привода двухсменная.

4.2 Число зубьев ведущей звездочки /2, с. 148/

Z3ц=31- 2•uц=31-2•4,813=21.374@21.

Число зубьев ведомой звездочки

Z4=Z3ц•uц=21•4,813=101,073=101.

4.3 Шаг роликовой цепи в миллиметрах ориентировочно вычисляются по формуле /2, с. 149/

                                                         (5.1)

где    Т1     - вращающий момент на ведущей звездочке, Н*м;

КЭ    - расчетный коэффициент нагрузки /эксплуатационный коэффициент/;

z1 - число зубьев ведущей звездочки;

[P]     - допускаемое давление в шарнире цепи, МПа;

m      - число рядов цепи.

Ранее уже определялись: Т1=Т3=35,708 Н•м;   z3ц=21;       m= 2.

Расчетный коэффициент нагрузки /2,с.149/

КЭ= Кд•Ка•Кн•Кр•Ксм•Кп ,                                                         (5.2)

где    Кд - динамический коэффициент;

Ка - коэффициент, учитывающий влияние межосевого расстояния;

Кн - коэффициент, учитывающий влияние угла наклона линии центров передачи;

Кр - коэффициент, учитывающий способ регулирования натяжения цепи;

Ксм - коэффициент, учитывающий способ смазывания передачи;

С учетом кратковременно действующих перегрузок примем Кд=1,25 /2, с. 149/. Возьмем Ка= 1 , приняв межосевое расстояние aц=40t /2, с.150/. Для принятого в пункте 4.1 угла наклона линии центров передачи менее 60° возьмем Кн=1 /2, с.150/.

Примечание - Значение коэффициентов Ка и Кн приняты условно, так как полностью передачу мы не конструируем и поэтому компоновка не выявляет обоснованные данные для их назначения.

Для принятого способа регулирования натяжения цепи /см. пункт 4.1/ коэффициент Кр= 1,25 /2, с.150/. Для периодической смазки возьмем Ксм=1,4 /2,с.150/. При работе в две смены Кп=1,25 /2, с.150/.

Расчет по формуле (4.2) дает

КЭ= 1,25•1•1•1,25•1,4•1,25=2,73.

Поскольку шаг цепи еще неизвестен, то возьмем пока ориентировочно, руководствуясь лишь частотой вращения малой звездочки n3= 124,09 об/мин, допускаемое давление в шарнирах цепи [P]=27 МПа /2, с.150/. Число рядов цепи m=2 принято ранее.

Расчетный шаг цепи по формуле (5.1)


.4 Ближайшие по шагу стандартные двухрядные роликовые цепи имеют нижеследующие характеристики /2, с.147/

Обозначение цепи по ГОСТ 13568-75

2ПР-15,875-45400

2ПР-19,05-72000

Шаг t, мм…………………………………...

15,875

19,05

Разрушающая нагрузка Q не менее, кН….

45,4

72,0

Масса одного метра цепи q, кг/м…………

1,9

3,5

Площадь шарнира /проекция опорной поверхности шарнира/ Аоп, мм2…………..

140

211

Габаритная ширина цепи b, мм…………..

41

54

Расстояние между рядами А, мм…………

16,59

25,50

Расстояние изнутри между пластинами одного ряда Ввн, мм………………………..

9,65

12,70


4.5 Проверим первоначально цепь 2ПР-31,75-17700 по условию Р£[P]

Скорость цепи /2, с.153/

м/с.

Окружная сила


Давление в шарнире цепи /2, с.150/ при площади сечения шарнира Аоп=140мм2 /см. пункт 4.4/


Уточненное давление в шарнире цепи при шаге t=34,1 мм, числе зубьев малой звездочки z3ц=21 и частоте вращения n3=124,09 об/мин /2, с. 150/


Примечание - В последней формуле число 25,4 есть среднее значение табличных величин допускаемых давлений в МПа для частот 200 и 300 об/мин.

Результат расчета показывает, что условие Р£[P] не выполняется.

4.6 Проверим поэтому на выполнение этого условия цепь 2ПР-19,05-72000, имеющую больший шаг

Скорость цепи

м/с.

Окружная сила


Давление в шарнире цепи /2, с.150/ при площади сечения шарнира Аоп=211мм2 /см. пункт 4.4/


Уточненное давление в шарнире цепи при шаге t=34,1 мм, числе зубьев малой звездочки z3ц=21 и частоте вращения n3=124,09 об/мин /2, с.150/

В этом варианте расчета для цепи с шагом t= 34,1 мм условие Р£[P] выполняется. Поэтому окончательно выбираем двухрядную роликовую цепь 2ПР-31,75-17700 по ГОСТ 13568-75.

4.7 Число звеньев цепи при принятом ранее /см. пункт 4.2/ межосевом расстоянии aц=40•t /2, с. 148/

,                                             (5.3)

где    at=aц:t ; zS=z3ц+z4; D=(z4-z3ц):2p.

Расчет величин, входящих в формулу (4.3) дает

at=40; ZS=21+101=122; D=(101-21):(2•3,14)=12,73.

Расчетом по формуле (4.3) получим

Результат округляем до четного числа Lt=145

Уточненное межосевое расстояние /2,с.149/ при суммарном числе зубьев звездочек zS=122


Для свободного провисания цепи в конструкции передачи должна быть предусмотрена возможность уменьшения межосевого расстояния на 0,4%, т.е. на 1363•0,004=5,45 мм. Округлим это значение до 5 мм.

Для восстановления натяжения цепи по мере ее износа конструкция передачи должна предусматривать также увеличение межосевого расстояния на 3%, т.е. на 1363•0,03=40,89 мм. Округлим эту цифру до 40 мм.

4.8 Диаметры делительных окружностей звездочек /2,с.148/


Диаметры внешних окружностей звездочек /2,с.148/ при диаметре ролика цепи d1=825,8 мм /2,с.147/


.9 На цепь действуют следующие силы:

·   окружная Ftц=291,89 Н. Она определена была в пункте 4.6;

·   центробежная Fn=q•n2 /2, c.151/. Эта сила при массе одного метра цепи q=3.5 кг/м /см. пункт 4.4/ и с корости цепи nц=1.48 м/с /см. пункт 4.6/ имеет величину Fn=3.5•1.482= 7.66 Н;

·   сила от провисания цепи Ff=9,81•Кf•q•aц /2,с.151/. При максимально возможном коэффициенте Кf=6 /горизонтальное расположение линии центров звездочек/ сила имеет величину Ff=9,81•6•3.5•1363•10-3=280,8 Н.

4.10 Расчетная нагрузка, действующая на валы цепной передачи /2,с.154/

в=Ftц+2Ff=291,89 +2•280,8 =853,47 H.

4.11  Коэффициент запаса прочности цепи /2,с.151/ при разрушающе нагрузке Q=211 кН /см. пункт 4.4/


Это значительно больше допускаемой величины [S] @ 9,4 /2, с. 151/ .

5. Конструктивные размеры шестерни и колеса

.1 Шестерня

Сравнительно небольшие размеры шестерни по отношению к диаметру вала позволяют не выделять ступицу.

Длина посадочного участка (назовем его по аналогии lст):

,

примем lст=36 мм.

.2 Колесо

Коническое зубчатое колесо кованое.

Его размеры: dae2=225,6 мм; b2=34 мм.

Диаметр ступицы dст=1,6dк2=72 мм; длина ступицы  принимаем lст=61 мм.

Толщина обода: принимаем

Толщина диска  принимаем С=13 мм.

6. Конструктивные размеры корпуса редуктора

Толщина стенок корпуса и крышки:  принимаем   принимаем

Толщина фланцев (поясов) корпуса и крышки: верхнего пояса корпуса и пояса крышки:   нижнего пояса корпуса:

Диаметры болтов: фундаментных:  принимаем фундаментные болты с резьбой М18; болтов, крепящих крышку к корпусу у подшипника:  принимаем болты с резьбой М12; болтов, соединяющих крышку с корпусом:  принимаем болты с резьбой М10.

7 Расчет параметров цепной передачи

Выбираем приводную роликовую однорядную цепь.

Вращающий момент на ведущей звездочке:


Передаточное число цепной передачи:

Число зубьев ведущей звездочки: ; принимаем .

Число зубьев ведомой звездочки:  принимаем  Проверяем iцп:  отклонение  что допустимо.

Расчетный коэффициент нагрузки:


где кД - динамический коэффициент, при спокойной нагрузке КД =1;

ка - коэффициент, учитывающий влияние межосевого расстояния, Ка =1;

кн - коэффициент, учитывающий влияние угла наклона линии, Кн =1;

кр - коэффициент, учитывающий способ регулирования натяжения цепи, при автоматическом регулировании цепи Кр =1,25;

кс =1 - при капельной смазке;

кп =1,25 - при двусменной работе;

Шаг однорядной цепи:

 

при  по [1, табл. 7.18] примем среднее значение допускаемого давления в шарнирах цепи:

;

по [1,таб.7.15] принимаем цепь с шагом t=25,4мм; Q=60кН; q=2,6 кг/м; F=179,7 мм2,

где Q - разрушающая нагрузка;

q - масса одного метра цепи;

F - проекция опорной поверхности шарнира.

Примем цепь ПР-25,4-6000 по ГОСТ 13568-75.

Скорость цепи:

Окружное усилие цепи:

Проверяем давление в шарнире:


Межосевое расстояние:

Усилие от провисания цепи:  кf = 6, при горизонтальном расположении цепи.

Сила давления на вал:

Основные размеры ведущей звездочки.

Диаметр делительной окружности:


Диаметр наружной окружности:

привод подшипник передача соединение


Проверяем коэффициент запаса цепи на растяжение:


где  

 требуемый запас [S]=8,9 (см. [1, табл. 7.19]), т.о. условие  выполнено.

Ступица звездочки:


принимаем

Толщина диска звездочки:

где Ввн =15,88 мм - расстояние между пластинами внутреннего звена.

8. Первый этап компоновки редуктора

Компоновку обычно производят в два этапа. Первый этап служит для приближенного определения положения зубчатых колес и шкива относительно опор для последующего определения опорных реакций и подбора подшипников.

Выбираем способ смазки: зацепление зубчатой пары - окунанием зубчатого колеса в масло; для подшипников пластичный смазочный материал. Раздельное смазывание принято потому, что один из подшипников ведущего вала удален, и это затрудняет попадание масляных брызг. Кроме того, раздельная смазка предохраняет подшипники от попадания вместе с маслом частиц металла.

Камеры подшипников отделяем от внутренней полости корпуса мазеудерживающими кольцами.

Конструктивно оформляем по найденным выше размерам шестерню и колесо. Вычерчиваем их в зацеплении. Ступицу колеса выполняем несимметрично относительно диска, чтобы уменьшить расстояние между опорами.

Подшипники валов расположим в стаканах.

условные обозначения подшипника

 d

 D

 T

 C

 C0

 e


 мм

 кН


 7206  7208

 30  40

 62  80

 17,25  19,25

 31,5  46,5

 22,0  32,5

 0,36  0,38


Наносим габариты подшипников ведущего вала, наметив предварительно внутреннюю стенку корпуса на расстоянии х=10 мм от торца шестерни и отложив зазор между стенкой корпуса и торцом подшипника y1=6 мм (для размещения мазеудерживающего кольца).

При установке радиально-упорных подшипников необходимо учитывать, что радиальные реакции считают приложенными к валу в точках пересечения нормалей, проведенных к серединам контактных площадок. Найдём размер a1, определяющий положение радиальной реакции конического подшипника:

.

Размер от среднего диаметра шестерни до реакции подшипника:

.

Примем размер между реакциями подшипников ведущего вала:

;

примем .

Похожие работы на - Привод ведущих колес тележки мостового крана

 

Не нашли материал для своей работы?
Поможем написать уникальную работу
Без плагиата!
Без нейросетей!