Вопросы реконструкции линии 10 кВ подстанции "Василево", с заменой масляных выключателей на вакуумные, выбором разъединителей и трансформаторов тока
Содержание
Введение
1. Реконструкция линии
10 кВ.
1.1 Определение нагрузок на участках сети
1.2 Выбор сечения проводов на участках линии и определение
потерь напряжения
1.3 Расчёт токов короткого замыкания
1.4 Выбор электрических аппаратов на линии
2. Патентный поиск
2.1 Способы защиты трехфазного силового трансформатора от
перегрузки
2.2 Устройство для защиты силового трансформатора от
перегрузки
2.3 Устройство для защиты от перегрузки обмотки
электрического аппарата
2.4 Устройство для защиты электрического маслонаполненного
аппарата от внутренних повреждений
3. Разработка защиты потребительских трансформаторов от
утечки масла, на примере трансформатора
ТМ 100/10
3.1 Обоснование разработки защиты
3.2 Процессы нагревания и охлаждения трансформаторов
3.3 Тепловой расчет трансформатора
3.3.1
Расчет геометрических размеров бака трансформатора ТМ100/10
3.3.2
Тепловой расчет трансформатора при номинальной загрузке без утечки масла
3.3.3
Тепловой расчет трансформатора при номинальной загрузке при уровне масла ниже
патрубков коллекторов радиаторов
3.3.4
Схема защиты трансформатора от утечки масла
4. Безопасность и экологичность проекта
4.1 Анализ состояния безопасности на трансформаторной
подстанции
4.2 Характеристика опасных факторов при эксплуатации
оборудования подстанции
4.3 Расчет заземления трансформаторной подстанции 10/0,4 кВ
4.4 Пожарная безопасность
4.5 Организационно-правовые меры по безопасности и
экологичности проекта
5. Технико-экономическое обоснование защиты трансформа
торов от потери масла
5.1 Расчёт капитальных вложений
5.2 Расчёт эксплуатационных издержек
5.3 Расчет срока окупаемости
Выводы
по дипломному проекту
Список
использованной литературы
Введение
Сельскохозяйственное производство все в большей мере базируется на
современных технологиях, широко использующих электрическую энергию. В связи с
этим возрастают требования к надежности электроснабжения сельскохозяйственных
объектов, к качеству электрической энергии, к ее экономичному использованию и
рациональному расходованию материальных ресурсов при сооружении систем
электроснабжения.
Самый важный показатель системы электроснабжения - надежность подачи
электроэнергии. С ростом электрификации сельскохозяйственного производства,
особенно с созданием в сельском хозяйстве животноводческих комплексов промышленного
типа, птицефабрик, тепличных комбинатов и др., всякое отключение - плановое
(для ревизии и ремонта) и особенно неожиданное аварийное - наносит огромный
ущерб потребителю и самой энергетической системе. Поэтому необходимо применять
эффективные и экономически целесообразные меры по обеспечению оптимальной
надежности электроснабжения сельскохозяйственных потребителей.
Абсолютное большинство сельскохозяйственных потребителей получают
электроэнергию от централизованного источника - энергосистемы. При этих
условиях основой системы являются электрические сети. Систему сельского
электроснабжения необходимо спроектировать таким образом, чтобы она имела
наилучшие технико-экономические показатели, то есть чтобы при минимальных
затратах денежных средств, оборудования и материалов она обеспечивала требуемые
надежность электроснабжения и качество электроэнергии. Задача обеспечения
электроэнергией потребителей при проектировании систем сельского
электроснабжения должна решаться комплексно, с учетом развития в рассматриваемой
зоне всех отраслей хозяйства, в том числе и не сельскохозяйственных.
Проектирование сельских электрических сетей необходимо проводить в соответствии
как с общими директивными и нормативными документами (Правила устройства
электроустановок, Правила технической эксплуатации и др.), так и со специально
разработанными для сельских сетей материалами.
Существует мощный энергетический комплекс, обеспечивающий
сельскохозяйственные потребители электроэнергией - система сельских
электрических сетей напряжением 0,4 - 110 кВ, однако рост нагрузок при
появлении новых потребителей в зонах, уже охваченных централизованным
электроснабжением, и при освоении новых сельскохозяйственных районов,
необходимость повышения надежности электроснабжения и качества электроэнергии,
изменение планировки населенных пунктов и т.д. требуют дальнейшего развития
электрических сетей. Оно включает как новое строительство, так и расширение, и
реконструкцию сетей.
При этом, под новым строительством подразумевают сооружение новых линий
электропередач и подстанций, под расширением - установку на
одно-трансформаторных подстанциях второго трансформатора с соответствующим
оборудованием, под реконструкцией - замену проводов линий электропередачи,
перевод сетей с напряжения 6 кВ на напряжение 10 кВ, замену трансформаторов,
установку средств компенсации реактивной мощности, секционирования,
автоматизации, регулирования напряжения и т.п.
Таким образом, реконструкция действующих электрических сетей связана в
первую очередь с изменением электрических параметров линий и подстанций при
частичном или полном сохранении строительной части объектов, а также с
установкой дополнительных аппаратов и оборудования. Реконструкция позволяет
повысить пропускную способность действующих сетей, надежность электроснабжения
и качества электроэнергии у потребителей.
1. Реконструкция
линии 10 кВ.
1.1 Определение
нагрузок на участках сети
Рассмотрим линию 10кВ отходящую от трансформаторной подстанции Василево
110/35/10кВ фидера 10 - 08 (Рисунок 1).
Рисунок 1. - Расчётная схема
линии.
Нагрузку трансформаторных
пунктов определяют с учётом коэффициента загрузки по формулам:
SЗ=KЗ*SТП
[1]
где SЗ - нагрузка
трансформаторных пунктов в зимнее время, кВА;
КЗ - коэффициент
загрузки трансформаторных пунктов в зимнее время; SТП - мощность
трансформаторной подстанции, кВ*А.
Для трансформаторной
подстанции номер 1:
SТП1=30 кВ*А;
KЗ=0,8;
Для всех остальных
трансформаторных подстанций расчёты сводим в таблицу 1.
Таблица 1. - Существующие нагрузки
трансформаторных подстанций.
|
№ ТП
|
SТП, кВА
|
Тип нагрузки
|
КЗ
|
SЗ, кВА
|
Cosj
|
РТП. З, кВт
|
QТП. З, кВАр
|
|
1
|
30
|
Косино
|
0,8
|
24
|
0,9
|
22
|
10
|
|
2
|
30
|
Захарово
|
0,8
|
24
|
0,9
|
22
|
10
|
|
3
|
250
|
Ферма
|
0,8
|
200
|
0,8
|
150
|
132
|
|
4
|
100
|
Бакшейка
|
0,8
|
80
|
0,9
|
72
|
35
|
|
5
|
30
|
Палкино
|
0,9
|
27
|
0,9
|
24
|
12
|
|
6
|
30
|
Емельянка
|
0,9
|
27
|
0,9
|
24
|
12
|
|
7
|
180
|
Коряково
|
0,7
|
126
|
0,9
|
113
|
55
|
|
8
|
160
|
Коряково
|
0,7
|
112
|
0,9
|
101
|
49
|
|
9
|
250
|
ВНС
|
0,5
|
125
|
0,9
|
113
|
54
|
|
10
|
400
|
КНС
|
0,5
|
200
|
0,9
|
180
|
87
|
|
11
|
250
|
Котельная
|
0,8
|
200
|
0,8
|
160
|
120
|
|
12
|
250
|
Котельная
|
0,8
|
200
|
0,8
|
160
|
120
|
|
1960
|
|
|
1345
|
|
1141
|
697
|
Установленная мощность трансформаторов, подключенных к фидеру 10 - 08
составляет 1960 кВА в рабочем режиме.
Максимальная нагрузка зимняя: РЗ=1141 кВт, QЗ=697 кВАр.
Максимальную расчётную мощность на участках сетей 6…20кВ определяют с учётом
коэффициентов одновременности если суммарные нагрузки не отличаются одна от
другой более чем в четыре раза, и табличным методом если отличаются более чем в
четыре раза.
Расчётную мощность участка линии при суммировании с учётом коэффициента
одновременности определяют по формулам
РS=KO·SРi;
QS=KO·SQi [1]
гдеPS, QS - расчётная активная и реактивная
нагрузки на участке линии или на шинах трансформаторной подстанции, кВт, кВАр;
КО - коэффициент одновременности; Pi, Qi - активная и реактивная нагрузки на вводе
i - го потребителя или i - го элемента сети, кВт, кВАр.
При суммировании нагрузок табличным методом к большей нагрузке прибавляют
добавку от меньшей, которую берут из таблиц.
Расчёт ведём по максимальной нагрузке, которая наблюдается в зимнее
время.
Отпайка Т12-10, для неё:
Р12=160 кВА,Q12=120 кВАр;
Р11=160 кВА,Q11=120 кВАр;
Участок Т15-7
РТ12-11= Р12=160 кВА;
QТ12-11= Q15=120 кВАр;
Участок 6 - 7
Р11-10= КО* (РТ11+ РТ12);
Q11-10= КО* (QТ11+ QТ12);
КО=0,9 [1]
Р11-10=0,9* (160+160) =288 кВА;
Q11-10=0,9· (120+120) =216 кВАр.
Расчёт нагрузок на остальных отпайках и на магистрали аналогичен, поэтому
его сводим в таблицу 2.
Таблица 2. - Расчёт нагрузок на магистрали и отпайках линии.
|
Участок
|
Рn-1,кВт
|
Qn-1,кВАр
|
Рn-2,кВт
|
Qn-2,кВАр
|
КО
|
DP, кВт
|
DQ, кВАр
|
Рn, кВт
|
Qn, КВАр
|
Sn, кВА
|
Iуч, А
|
|
Отпайка Т12 - 10
|
|
Т12-11
|
-
|
-
|
-
|
-
|
-
|
-
|
-
|
160
|
120
|
200
|
11,56
|
|
Т11-11
|
-
|
-
|
-
|
-
|
-
|
-
|
-
|
160
|
120
|
200
|
11,56
|
|
11-10
|
160
|
120
|
160
|
120
|
0,9
|
-
|
-
|
288
|
216
|
360
|
20,81
|
|
Отпайка Т4 - 3
|
|
Т4-4
|
-
|
-
|
-
|
-
|
-
|
-
|
-
|
72
|
35
|
80
|
4,62
|
|
4-3
|
72
|
35
|
150
|
132
|
0,9
|
-
|
-
|
199,8
|
150,3
|
250
|
14,45
|
|
Отпайка Т4 - 3
|
|
Т2-2
|
-
|
-
|
-
|
-
|
-
|
-
|
-
|
22
|
10
|
24
|
1,39
|
|
Т1-2
|
-
|
-
|
-
|
-
|
-
|
-
|
-
|
22
|
10
|
24
|
1,39
|
|
2-1
|
22
|
10
|
22
|
10
|
0,9
|
-
|
-
|
39,6
|
18
|
43,5
|
2,51
|
|
Магистраль Т10 - 0.
|
|
Т10-10
|
-
|
-
|
-
|
-
|
-
|
-
|
-
|
180
|
87
|
200
|
11,56
|
|
10-9
|
180
|
87
|
288
|
216
|
0,9
|
-
|
-
|
339,6
|
232,9
|
334,12
|
19,31
|
|
9-8
|
339,6
|
232,9
|
113
|
54
|
0,9
|
-
|
-
|
407,34
|
258,21
|
482,3
|
27,88
|
|
8-7
|
407,34
|
258,21
|
101
|
49
|
-
|
69,5
|
33,2
|
476,84
|
82,2
|
483,87
|
27,97
|
|
7-6
|
476,84
|
82,2
|
113
|
55
|
-
|
79
|
37,5
|
555,84
|
563,5
|
32,57
|
|
6-5
|
555,84
|
92,5
|
24
|
12
|
-
|
15
|
7,3
|
570,84
|
104,5
|
580,33
|
33,54
|
|
5-3
|
570,84
|
104,5
|
150
|
132
|
0,9
|
-
|
-
|
648,76
|
212,85
|
682,78
|
39,47
|
|
3-1
|
648,76
|
212,85
|
199,8
|
150,3
|
0,9
|
-
|
-
|
763,7
|
363,15
|
845,65
|
48,88
|
|
1-0
|
763,7
|
363,15
|
39,6
|
18
|
-
|
26,2
|
11,2
|
789,9
|
374,35
|
873,21
|
50,47
|
|
Нагрузка на головном участке
|
789,9
|
374,35
|
873,21
|
50,47
|
1.2 Выбор
сечения проводов на участках линии и определение потерь напряжения
Сечение проводов в сельских воздушных линиях напряжением 10кВ выбираем в
соответствии с магистральным принципом построения сетей напряжением 10кВ,
принятых в проектных организациях. При этом магистраль воздушной линии
выполняют из сталеалюминевых проводов сечением не менее 70мм2, а
отпайки к трансформаторным подстанциям напряжением 10/0,4кВ - сечением не менее
35мм2. [5]
Принимаем к выполнению магистраль воздушной линии 10кВ проводом АС - 70, а
отпайки проводом АС - 35.
Определяем потери напряжения на участках линии 10кВ.
, [5]
Где DUi - потеря напряжения на i м
участке, %; Рi, Qi - расчётная активная и реактивная
мощности передаваемые по участку, ВА, ВАр; Rio, Xio -
удельное активное и реактивное сопротивление линии, Ом/км; Li -
длина i го участка, км; Uном - номинальное напряжение линии, В.
Участок линии Т12 - 11
выполнен проводом АС - 35, которому соответствует:
RoТ12-11=0,77
Ом/км,XoТ12-11=0,37 Ом/км [5]
РТ12-11=160 кВт,QТ12-11=120
кВт,
LТ12-11=0,3 км,Uном=10000
В.
=0,05%
Расчёт потерь напряжения на
отпайках и на магистрали аналогичен, поэтому его сводим в таблицу 3.
Таблица 3. - Потери
напряжения на магистрали и на отпайках линии.
|
Участок
|
Руч, КВт
|
Qуч, КВАр
|
Iуч, А
|
Провод
|
RO, Ом/км
|
XO, Ом/км
|
Lуч, км
|
Rуч, км
|
Xуч, км
|
DUуч, %
|
|
Отпайка Т12-10
|
|
Т12-11
|
160
|
120
|
11,56
|
АС-35
|
0,77
|
0,37
|
0,3
|
0,23
|
0,11
|
0,05
|
|
Т11-11
|
160
|
120
|
11,56
|
АС-35
|
0,77
|
0,37
|
0,225
|
0,17
|
0,08
|
0,04
|
|
11-10
|
288
|
216
|
20,81
|
АС-35
|
0,77
|
0,37
|
0,15
|
0,12
|
0,06
|
0,05
|
|
Отпайка Т4-3
|
|
Т4-4
|
72
|
35
|
4,62
|
АС-35
|
0,77
|
0,37
|
0,75
|
0,58
|
0,28
|
0,05
|
|
4-3
|
199,8
|
150,3
|
14,45
|
АС-35
|
0,77
|
0,37
|
0,15
|
0,12
|
0,06
|
0,03
|
|
Отпайка Т2-1
|
|
Т2-2
|
22
|
10
|
1,39
|
АС-35
|
0,77
|
0,37
|
1,95
|
1,5
|
0,72
|
0,04
|
|
Т2-1
|
22
|
10
|
1,39
|
АС-35
|
0,77
|
0,37
|
0,09
|
0,07
|
0,03
|
0,002
|
|
2-1
|
39,6
|
18
|
2,51
|
АС-35
|
0,77
|
0,37
|
1,28
|
0,99
|
0,47
|
0,05
|
|
Магистраль Т10-0
|
|
Т10-10
|
180
|
87
|
11,56
|
АС-70
|
0,42
|
0,34
|
0,75
|
0,32
|
0,26
|
0,08
|
|
10-9
|
339,6
|
232,9
|
19,31
|
АС-70
|
0,42
|
0,34
|
0,68
|
0,29
|
0,23
|
0,15
|
|
9-8
|
407,34
|
258,21
|
27,88
|
АС-70
|
0,42
|
0,34
|
0,225
|
0,09
|
0,08
|
0,06
|
|
8-7
|
476,84
|
82,2
|
27,97
|
АС-70
|
0,42
|
0,34
|
1,43
|
0,6
|
0,49
|
0,33
|
|
7-6
|
555,84
|
92,5
|
32,57
|
АС-70
|
0,42
|
0,34
|
1,58
|
0,66
|
0,54
|
0,42
|
|
6-5
|
570,84
|
104,5
|
33,54
|
АС-70
|
0,42
|
0,34
|
1,8
|
0,76
|
0,61
|
0,5
|
|
5-3
|
648,76
|
212,85
|
39,47
|
АС-70
|
0,42
|
0,34
|
0,9
|
0,38
|
0,31
|
0,31
|
|
3-1
|
763,7
|
363,15
|
48,88
|
АС-70
|
0,42
|
0,34
|
0,9
|
0,38
|
0,31
|
0,4
|
|
1-0
|
789,9
|
374,35
|
50,47
|
АС-70
|
0,42
|
0,34
|
1,43
|
0,6
|
0,49
|
0,66
|
|
Потеря напряжения на магистрали
|
2,89
|
|
Потеря напряжения на удалённом трансформаторе
|
2,89
|
|
Суммарная длина магистрали
|
9,7
|
|
1.3 Расчёт
токов короткого замыкания
Расчет токов к. з. необходим для выбора аппаратуры и проверки элементов
электроустановок (шин, изоляторов, автоматов, кабелей) на электродинамическую и
термическую устойчивость, настройки релейной защиты, выбора и расчета токоограничивающих
и заземляющих устройств.
Определение токов короткого замыкания будем вести методом именованных
единиц (практических). В этом случае параметры схемы выражают в именованных
единицах - Ом, А, В и т.д. .
Этот метод применяют при расчете токов короткого замыкания сравнительно
простых электрических схем с небольшим числом ступеней трансформации. В
частности этот метод удобно использовать при определении токов короткого
замыкания сельских электрических сетей, питающихся от районных энергосистем или
от изолированно работающих электростанций, а также сетей напряжением 380/220 В.
Произведем расчет токов короткого замыкания на примере фидера 10-01.
Для расчета минимальных токов короткого замыкания необходимо определить
наиболее удаленную от источника питания трансформаторную подстанцию и считать
местом замыкания ввод этой подстанции. Для фидера 10-08 подстанции
“Василево" этим местом является показанная на рисунке 1.1 трансформаторная
подстанция номер 10.
Расчет максимального тока короткого замыкания производим на шинах 10 кВ
подстанции “Василево".
По расчетной схеме составляем упрощенную схему сети и схему замещения на
рисунке 2. (а, б) На этих схемах изображаем все элементы, влияющие на величину
тока короткого замыкания и точки короткого замыкания.
Определяем значение сопротивлений до места короткого замыкания:
Определяем величину сопротивления трансформатора.
Сопротивление трансформатора определяется по формуле:
[1]
Где uk - напряжение
короткого замыкания в процентах;
Uном -
номинальное напряжение трансформатора;
Sном -
номинальная мощность трансформатора.
а)
б)
Риcунок 2. - Схемы сети 10
кВ. а). упрощенная схема сети 10 кВ; б). схема замещения.
На подстанции установлен
трансформатор ТМ 10000/110, для него:
Sном=10000
кВА
uk=17.5%
Uном=11 кВ
Zт =2,12 Ом
Определяем значение
сопротивления линии 10 кВ. Линия выполнена проводом А-70, длина линии 7,32 км.
Для данной марки провода по справочнику выбираем значения относительных
сопротивлений
Ro=0,42 Ом/км, Хо=0.34 Ом/км [5]
Полное сопротивление линии
определится по формуле
где: L - длина линии,
км;
Ro, Xo - относительные активное и индуктивное сопротивления,
Ом/км.
=5,24 Ом
Определяем сопротивление
линии 110 кВ.
Линия выполнена проводом
АС-70, длина линии 10,5 км. Для данной марки провода по справочнику выбираем
значения относительных сопротивлений:
Ro=0,42 Ом/км, Хо=0,34 Ом/км [5]
=5,67 Ом
Приводим сопротивление линии
110 кВ к ступени 10 кВ.
[5]
где: Кт -
коэффициент трансформации трансформатора, Кт = 11
= 0.043 Ом
Для подстанции
“Василево" по данным Костромских электрических сетей полное сопротивление
системы Zс=4.38 Ом
Определяем значения тока
короткого замыкания.
Ток трехфазного короткого
замыкания определится по формуле
[5]
где:
- суммарное сопротивление в точке короткого
замыкания, Ом.
В точке К1 величина тока
ограничивается только величиной сопротивлений трансформатора, системы и линии
110 кВ.
= 970,6 А
В точке К2 величина тока
короткого замыкания ограничивается также ещё и величиной сопротивления линии 10
кВ.
;
= 539 А
Определяем значение тока
двухфазного короткого замыкания.
Величина тока двухфазного
короткого замыкания определяется по формуле:
IK (2) =
0,87×IK (3) [5]
= 468,93 А
Расчёт ударного тока.

[1]
Где iУД - ударный ток, кА; КУД - ударный
коэффициент; IК (3)
- установившееся значение тока
короткого замыкания, кА.
Для точки К1:
КУД = 1,5 [1]
IК1
(3) = 970,6 А

Для точки К2:
КУД = 1,5 [1]
IК2
(3) = 539 А

Расчёт теплового импульса.
Тепловой импульс возникает в
результате протекания тока КЗ и рассчитывается по формуле:
BK = IК22× (tРЗ + Ta) [1]
гдеBK -
тепловой импульс, кА2*с; tРЗ - время срабатывания релейной защиты, с; Ta - время затухания апериодической составляющей тока короткого
замыкания, с.
При напряжении 10…0,4 кВ
время действия релейной защиты принимается 0,1 с, время затухания
апериодической составляющей 0,01с. [3]
Тепловой импульс для точки
К1:
BK1 =
(2,059) 2× (0,1+0,01) = 0,47 кА2*с.
Тепловой импульс для точки
К2:
BK2
= (1,133) 2× (0,1+0,01) = 0,14 кА2*с.
1.4 Выбор
электрических аппаратов на линии
Выбор выключателей.
Выбор выключателей производится по следующим параметрам [3]
по напряжению установки
Uуст £ Uном (1.1)
гдеUуст - напряжение установки, В;
Uном - номинальное напряжение выключателя, В.
по длительному току
Iраб £ Iном (1.2)
Где Iраб -
рабочий ток линии, А; Iном-
номинальный ток выключателя, А.
по отключающей способности
IКЗ (3) £ Iоткл.
ном. (1.3)
Где IКЗ (3) -
расчётный ток короткого замыкания, А; Iоткл.
ном. - номинальный ток отключения выключателя.
по электродинамической стойкости
iу (3) £ iдин (1.4)
где iу (3) -
расчётный ударный ток короткого замыкания, А; iдин - ток
динамической стойкости выключателя, А.
по термической стойкости
BK £ Iтерм2×tтерм (1.5)
Где BK -
расчётный тепловой импульс, кА2×с, Iтерм - ток термической стойкости
выключателя, кА, tтерм - время
термической стойкости выключателя, с.
В соответствии с перечисленными условиями (1.1 - 1.5) выбираем на стороне
10 кВ выключатель вакуумный ВНВП - 10/320
Условия выбора сводим в таблицу 4.
Таблица 4. - Выбор выключателя на стороне 10 кВ.
|
Расчётные данные
|
Каталожные параметры выключателя
|
Условия выбора
|
|
Выключатель вакуумный ВНВП - 10/320
|
|
Uуст = 10 кВ
|
Uном = 10 кВ
|
Uуст £ Uном
|
|
Iраб = 50,47 А
|
Iном = 320 А
|
Iраб £ Iном
|
|
IКЗ (3) = 0,97 кА
|
Iоткл. ном. = 2 кА
|
IКЗ (3) £ Iоткл. ном.
|
|
iу (3) = 2,059 кА
|
iдин = 40 кА
|
iуд (3) £ iдин
|
|
BК = 0,47 кА2×с
|
Iтерм2×tтерм = 202×0,3 = 120 кА2×с
|
BК £ Iтерм2 ×tтерм
|
Выбор разъединителей.
Разъединители используют для включения и отключения обесточенных участков
электрической цепи под напряжением.
Выбор разъединителей производится по тем же параметрам что и выключатели,
кроме условия по отключающей способности. [3]
В соответствии с перечисленными условиями (1.1 - 1.5) выбираем на стороне
10 кВ разъединитель РЛНД - 10/200
Условия выбора сводим в таблицу 5.
Таблица 5. - Выбор разъединителя на стороне 10 кВ.
|
Расчётные данные
|
Каталожные параметры разъединителя
|
Условия выбора
|
|
Разъединитель РЛНД - 10/200
|
|
Uуст = 10 кВ
|
Uном = 10 кВ
|
Uуст £ Uном
|
|
Iраб = 50,47 А
|
Iном = 200 А
|
Iраб £ Iном
|
|
iу (3) = 2,059 кА
|
Iдин = 20 кА
|
Iуд (3) £ iдин
|
|
BК = 0,47 кА2×с
|
Iтерм2×tтерм = 52×10 = 250 кА2×с
|
BК £ Iтерм2 ×tтерм
|
Выбор измерительных трансформаторов тока.
Выбор трансформаторов тока производят по
следующим параметрам [1]
по напряжению установки
; (1.6)
по току
;
, (1.7)
Номинальный ток должен быть как можно ближе к
рабочему току установки, так как недогрузка первичной обмотки трансформатора
тока приводит к увеличению погрешностей.
по конструкции и классу точности;
по электродинамической стойкости;
,
, (1.8)
Где iy - расчётный ударный ток КЗ;
kэд - кратность
электродинамической стойкости, по каталогу; I1ном - номинальный первичный
ток трансформатора тока; iдин - ток электродинамической стойкости;
Электродинамическая стойкость шинных
трансформаторов тока определяется устойчивостью самих шин распределительного
устройства, в следствии этого такие трансформаторы по этому условию не
проверяются.
по термической стойкости
;
, (1.9)
Где Вк - расчётный тепловой
импульс;
kт - кратность термической
стойкости, по каталогу;
tтер - время термической
стойкости, по каталогу;
Iтер - ток термической стойкости;
по вторичной нагрузке
Z2 £ Z2НОМ (1.10)
Где Z2 - вторичная нагрузка
трансформатора тока;
Z2ном - номинальная допустимая
нагрузка трансформатора тока в выбранном классе точности.
В соответствии с перечисленными условиями (1.6 - 1.10) выбираем
трансформаторы тока на стороне 10 кВ [3]
Условия выбора сводим в таблицу 6.
Таблица 6. - Выбор трансформаторов тока на стороне 10 кВ.
|
Расчётные данные
|
Каталожные Параметры трансформатора тока
|
Условия выбора
|
|
Трансформатор тока ТПЛ 10 - 0,5/Р - 75/5
|
|
Uуст = 10 кВ
|
Uном = 10 кВ
|
Uуст £ Uном
|
|
Iраб = 50,47 А
|
Iном1 = 75 А
|
Iраб £ Iном1
|
|
BК = 0,47 кА2×с
|
Iтерм2×tтерм = 3,42×3=34,2кА2×с
|
BК £ Iтерм2 ×tтерм
|
Проверим условие согласования по вторичной
нагрузке трансформатора тока.
Нагрузка вторичной стороны состоит из:
,
Где rприб - сопротивление прибора, Ом;
rпр - сопротивление соединительных проводов, Ом;
rкон. - переходное сопротивление контактов, 0.05 Ом
[1].
Сопротивление приборов определяется по выражению
;
Где Sприб. - мощность, потребляемая приборами, ВА;
I2 - вторичный номинальный ток прибора, А.
По таблице 7. определяем мощность вторичной нагрузки на вторичную обмотку
трансформатора тока.
Таблица 7. Вторичная нагрузка трансформатора тока на стороне 10 кВ.
|
Прибор
|
Тип
|
Нагрузка, ВА, фазы
|
|
|
А
|
В
|
С
|
|
Амперметр Ваттметр Варметр Счетчик активной
энергии Счетчик реактивной энергии
|
Э-335 Д-335 Д-335 САЗ-И675 СР4-И689
|
0.5 0.5 0.5 2.5 2.5
|
-
|
0.5 0.5 0.5 2.5 2.5
|
|
Итого
|
|
6.5
|
|
6.5
|
Из таблицы видно, что наиболее загружены трансформаторы тока фаз А и С.
Сопротивление соединительных
проводов зависит от их длины и сечения. Чтобы трансформатор тока работал в
выбранном классе точности, необходимо выполнить условие:
rПРИБ + rПР + rК £ Z2НОМ
ГДЕZ2НОМ - номинальная допустимая нагрузка трансформатора, Ом.
Z2НОМ = 0,4 Ом [3]
rПР = Z2НОМ - rПРИБ rК,
rПР = 0,4 - 0,26 -0,05 = 0,09 Ом
Определяем сечение соединительных
проводов

Где
LРАСЧ - расчётная длина
соединительных проводов, зависящая от схемы соединения трансформаторов тока, м;
r -
удельная проводимость материала провода, для алюминия r = 0,0283, Ом×мм/м2.
Принимаем
длину равной 6 м. Трансформаторы тока включены по схеме неполной звезды, тогда LРАСЧ = 1,73×L.

Принимаем
контрольный кабель АКРВГ с жилами сечением 4 мм2 [3].
2. Патентный
поиск
2.1 Способы
защиты трехфазного силового трансформатора от перегрузки
Рисунок 3. - Схема защиты трехфазного силового трансформатора от
перегрузки.
Формула изобретения [15]:
Способ защиты трехфазного силового трансформатора от перегрузки,
основанный на измерении параметра, характеризующего перегрузку, преобразовании
этого параметра в электрический сигнал, сравнении этого сигнала с установкой ив
случае превышения сигнала над установкой формирования сигнала воздействия на
шунтирующий элемент, включении шунтирующего элемента и отключении трансформатора
коммутирующим элементом в результате увеличения проходящего через него тока,
отличающийся тем, что с целью обеспечения бесперебойности электроснабжения
потребителей, шунтирующий элемент шунтирует нагрузку трансформатора, а
коммутирующий элемент устанавливают на низкой стороне трансформатора.
Способ по п.1 отличающийся тем, что в качестве параметра,
характеризующего перегрузку трансформатора, измеряют температуру обмоток
трансформатора.
2.2 Устройство
для защиты силового трансформатора от перегрузки
Рисунок 4. - Устройство для защиты силового трансформатора от перегрузки.
Формула изобретения [12]:
Устройство для защиты силового трансформатора от перегрузки, содержащее
датчик тока, соединенный через преобразователь тока и блок с зависимой
установкой срабатывания с реле времени с независимой выдержкой, и датчик
температуры верхних слоев масла, который через температурный преобразователь
подключен к зависимому от сигнала реле времени, отличающееся тем, что с целью повышения
надежности, в него дополнительно введены сумматор напряжений пропорциональных
току и температуре верхних слоев масла трансформатора, и логическая схема И,
причем на один вход сумматора включен выход температурного преобразователя, на
другой - выход преобразователя тока, а выход сумматора подключен к одному из
входов схемы И, другой вход которой соединен с выходом датчика тока, а выход с
зависимым реле времени.
2.3 Устройство
для защиты от перегрузки обмотки электрического аппарата

Рисунок 5. - Устройство для защиты от перегрузки обмотки электрического
аппарата.
Содержит датчик температуры, выход которого через преобразователь
температуры в напряжение подключен к первому входу сумматора, датчик тока
нагрузки, выход которого через функциональный преобразователь тока нагрузки
связан с вторым входом сумматора, через первый пороговый орган-с органом
выдержки времени, выход которого подключен к выходному органу, отключающееся
тем, что с целью повышения точности работы путем учета зависимости повышения
зависимости повышения температуры обмотки над температурой охлаждающего масла
от продолжительности протекания тока, в него введены блок инерционного звена,
управляемый генератором импульсов, второй пороговый орган и элемент ИЛИ, а
функциональный преобразователь тока нагрузки выполнен на квадраторе, при этом
выход функционального преобразователя тока нагрузки через блок инерционного
звена подключен к второму входу сумматора, выход которого через второй
пороговый орган подсоединен к первому элемента ИЛИ, выход которого подключен к
входу органа выдержки времени, а к второму элемента или подключен выход первого
порогового органа.
Устройство по п.1, отличающееся тем, что к выходу сумматора подключен
измерительный прибор [14].
2.4 Устройство
для защиты электрического маслонаполненного аппарата от внутренних повреждений

Рисунок 6. - Устройство для защиты электрического маслонаполненного
аппарата от внутренних повреждений.
Содержит корпус, установленный в разрез трубопровода, соединяющего бак
аппарата с расширителем, датчик в виде электрического конденсатора,
установленный в верхней части корпуса, и два исполнительных органа, связанных с
выходом датчика, отличающееся тем, что с целью повышения надежности путем
повышения быстродействия и чувствительности, оно дополнительно содержит два
пороговых и один реагирующий элементы, вход последнего из которых подключен к
выходу датчика, а выход соединен с входом каждого исполнительного органа через
пороговый элемент, а датчик выполнен с подвижными одна относительно другой
обкладками.
Устройство по п.1, отличающееся тем, что оно дополнительно содержит
компенсирующий элемент в виде электрического конденсатора, установленного в
нижней части корпуса, а измерительный орган дополнительно снабжен
компенсационным входом, на который включен компенсирующий элемент [13].
Устройство по пп.1 и 2, отличающееся тем, что оно дополнительно содержит
два интегрирующих элемента и пороговыми элементами, а в качестве реагирующего
элемента использован мультивибратор, во времязадающие цепи которого включены
датчик и компенсирующий элемент.
3. Разработка
защиты потребительских трансформаторов от утечки масла, на примере
трансформатора ТМ 100/10
3.1 Обоснование
разработки защиты
Одним из видов неисправностей трансформаторов является течь масла из бака
трансформатора, что приводит к аварийной работе трансформатора с последующим
выходом его из строя. Причинами течи масла могут быть: нарушение плотности
сварных швов бака, волнистых стенок бака с дном, в местах заделки труб в стенку
бака, радиаторов в местах сварки и пр. [9] Также трансформатор может выйти из
строя при намеренном сливе масла.
В трансформаторах больших мощностей при значительном снижении уровня
масла в баке или интенсивном выделении воздуха из масла срабатывает газовая
защита трансформатора. Газовая защита, как известно, является чувствительной
защитой от внутренних повреждений или ненормального режима трансформатора. Эта
защита в зависимости от интенсивности газообразования срабатывает либо на
сигнал, либо на отключение, либо одновременно на то и другое. В трансформаторах
небольших мощностей газовая защита не устанавливается, поэтому в данном проекте
предлагается защита основанная на расчетах изменения теплового режима
трансформатора при снижении уровня масла и как следствие повышения его
температуры.
3.2 Процессы
нагревания и охлаждения трансформаторов
При работе трансформатора часть энергии преобразуемой им, теряется,
поэтому полезная мощность трансформатора, отдаваемая в нагрузку, меньше
мощности, потребляемой им из сети источника энергии. Потеря энергии происходит
как в магнитопроводе трансформатора, так и в его обмотках. Обмотки
трансформатора нагреваются протекающими по ним токами. Потеря энергии в
обмотках трансформатора Pk и
пропорциональна квадрату плотности тока j и весу обмоточного провода Gm.
В магнитопроводе трансформатора возникают потери энергии за счет
перемагничивания стали и вихревых токов. Потери в стали магнитопровода зависят
от частоты, магнитной индукции, магнитных свойств материала и толщины стальных
листов, из которых собран магнитопровод. Потери в стали Pст пропорциональны весу
магнитопровода Gст и квадрату
максимальной магнитной индукции Bт в
магнитопроводе.
Электромагнитные нагрузки трансформатора (магнитную индукцию и плотность
тока) нельзя безгранично увеличивать. Магнитную индукцию в магнитопроводе
нельзя увеличивать сколь угодно, так как при превышении известной меры намагничивающий
ток может оказаться чрезмерно большим. Плотность тока в проводах обмоток так же
нельзя увеличивать неограниченно, так как падение напряжения в сопротивлении
обмоток при этом возрастает, понижая вторичное напряжение трансформатора при
нагрузке.
В еще большей мере электромагнитные нагрузки ограничены допустимыми
потерями энергии в активных материалах трансформатора, т.е. в стали
магнитопровода и проводах обмоток. При увеличении магнитной индукции растут
потери в стали, а при увеличении плотности тока - потери в проводах обмоток.
Потери энергии, выделяющиеся в трансформаторе при его работе, превращаются в
тепло и нагревают его. Это тепло излучается от поверхности трансформатора в
окружающую среду.
Охлаждение нагретых частей трансформатора происходит за счет
теплоизлучения, теплопроводности и конвекции. Тепло отводится в окружающую
среду главным образом со свободных частей трансформатора (наружная
цилиндрическая поверхность обмотки и поверхность ярма). Для увеличения
поверхности охлаждения делают вентиляционные каналы в магнитопроводе и
обмотках.
Внутренние части магнитопровода и обмоток отдают свое тепло поверхностным
частям благодаря теплопроводности. Количество тепла, излучаемого в окружающую
среду, зависит как от поверхности охлаждения, так и от разности температур
нагретых частей трансформатора и окружающей среды.
Температура трансформатора сначала повышается быстро, так как мала
разность температур трансформатора и окружающей среды. Следовательно количество
тепла, излучаемого в окружающую среду, также мало и потеря энергии в
трансформаторе расходуется в основном на его нагрев.
По мере повышения температуры трансформатора увеличивается количество
тепла, излучаемого в окружающую среду, и трансформатор нагревается медленнее.
Температура повышается до определенного установившегося значения Туст, при
котором количество тепла, выделяющегося в трансформаторе, полностью выделяется
в окружающую среду.
Если трансформатор отключить после его работы, его нагретые части начнут
охлаждаться. Когда разность температур трансформатора и окружающей среды
достаточно велика, трансформатор охлаждается быстро. По мере понижения
температуры трансформатора разность температур его и окружающей среды
уменьшается и процесс охлаждения замедляется.
Если при работе трансформатор нагревается хотя бы в какой-нибудь точке до
температуры, выше допустимой для какого-либо материала, из которого изготовлен
трансформатор, то трансформатор может выйти из строя. Таким образом,
электромагнитные нагрузи ограничиваются тем материалом, который наиболее
чувствителен к нагреву.
Применяемые в трансформаторах изоляционные материалы по разному реагируют
на повышение температуры. В большинстве случаев выходит из строя бумажная
изоляция, являющаяся наименее нагревостойким материалом из используемых в трансформаторостроении
изоляционных материалов. Бумажная изоляция в масле длительно выдерживает
температуру 105 °С без существенного снижения своих изоляционных свойств. При
нагреве до температуры выше допустимой происходит интенсивное старение
изоляции, т.е. она быстро теряет свою электрическую и механическую прочность,
что ведет к выходу из строя трансформатора.
Технические условия ГОСТ 11677-85 регламентируют нормы предельного
повышения температуры обмоток над температурой воздуха в наиболее жаркое время
года 105-110 °С. При номинальной нагрузке трансформатора температура верхних
слоев масла не должна превышать +95°С для масляных трансформаторов с
естественной циркуляцией масла. При соблюдении этих условий изоляция
трансформатора не подвергается ускоренному старению и может надежно работать в
течении очень долгого времени.
Трансформатор представляет собой неоднородное тело и отдельные его части
нагреваются в различной мере. Необходимо, чтобы температура его наиболее
нагретых частей была не выше допустимой.
Нагрев трансформатора зависит от потерь энергии и интенсивности
охлаждения. Чем интенсивнее охлаждение трансформатора, тем большими будут
допустимые потри энергии. Для трансформаторов различных мощностей условия
охлаждения различны. Чем больше номинальная мощность трансформатора, тем
сложнее осуществить его охлаждение. Так, для трансформаторов малых мощностей
(десятки или сотни вольтампер) естественное воздушное охлаждение оказывается
достаточным. Для трансформаторов больших мощностей (десятки, сотни, тысячи и
т.д. киловольтампер) применяют специальные меры для повышения интенсивности
охлаждения (масляное охлаждение, вентиляционные каналы, обдув бака и т.д.).
Это объясняется тем, что с увеличением номинальной мощности
трансформатора увеличиваются его линейные размеры. Если для трансформаторов
различных номинальных мощностей использовать одинаковые активные материалы
(сталь магнитопровода и обмоточный провод) и допустить одинаковые
электромагнитные нагрузки (магнитную индукцию и плотность тока), то потери энергии
в трансформаторе P
будут пропорциональны весу G
активного материала или его объемуV. Объем V пропорционален третьей степени
линейного размера l; поверхность
охлаждения Sохл пропорциональна второй степени
линейного размера l.
Таким образом с увеличением номинальной мощности трансформатора (с
увеличением его размеров) потери энергии в нем увеличиваются в большей мере,
чем поверхность охлаждения, т.е. количество тепла, выделяющегося в
трансформаторе, растет быстрее, чем количество тепла, излучаемого в окружающую
среду. Чтобы избежать перегрева трансформаторов с увеличением их мощности,
повышают интенсивность их охлаждения [7].
В сухих трансформаторах наружные нагретые поверхности обмоток и
магнитопровода отдают тепло омывающему их воздуху путем конвекции и излучения.
В масляных трансформаторах передача тепловой энергии в окружающую среду
осуществляется специальным трансформаторным маслом, заливаемым в бак, в который
помещен трансформатор. Масло, омывающее магнитопровод и обмотки трансформатора,
путем конвекции отводит выделяющееся из них тепло и отдает его стенкам бака.
Частицы масла, уровень которого значительно выше верхнего уровня
магнитопровода, соприкасаются с горячими наружными поверхностями обмоток и
магнитопровода и нагреваются. Нагретые частицы масла устремляются вверх и
отдают свое тепло в окружающую среду через стенки и крышку бака. Охлажденные
частицы масла движутся вниз, уступая место более нагретым. Внешняя поверхность
стенок и крышки бака, омываемая воздухом, отдает тепло в окружающую среду путем
конвекции и излучения. В некоторых случаях для повышения интенсивности
теплоотдачи применяют искусственную усиленную циркуляцию масла или воздуха при
помощи насосов или вентиляторов.
Рисунок 7. - Схема охлаждения масляного трансформатора.
Трансформаторное масло является не только хорошей охлаждающей средой. Оно
представляет собой также хороший изоляционный материал, который обеспечивает
высокую электрическую прочность трансформатора при сравнительно малых
изоляционных промежутках. Это свойство трансформаторного масла позволяет
создавать компактные конструкции обмоток магнитопровода, а масляное охлаждение
дает возможность применять сравнительно высокие электромагнитные нагрузки
активных материалов (плотность тока и магнитная индукция) и производить
трансформаторы с относительно малым весом этих материалов. В силовых
трансформаторах наиболее широко используют масляное охлаждение.
Трансформаторное (минеральное) масло должно обладать следующими
свойствами:
Масло должно быть безопасным для активного материала, т.е. не должно
содержать кислот и серы, так как даже небольшие количества этих веществ крайне
опасны для изоляции обмоток.
Масло должно достаточно хорошо отводить тепло от нагретых частей
трансформатора. Поэтому оно должно обладать высокой теплоемкостью и
теплопроводностью, а также малой вязкостью, чтобы не препятствовать
охлаждающему потоку. Вязкость масла не остается постоянной при изменении
температуры. Для трансформаторов больших мощностей желательно применять масло вязкость
которого резко изменяется при изменениях температуры.
Масло должно иметь высокую электрическую прочность. Если электрическая
прочность воздуха примерно 30 кв/см, то для трансформаторного масла она может
достигать 150 кв/см. Наличие воды даже в незначительных количествах резко
снижает электрическую прочность масла, обесценивая его диэлектрические
свойства. Поэтому трансформаторное масло должно быть “сухим", т.е. не
содержать влаги. Воду из трансформаторного масла удаляют нагреванием его примерно
до 110 С. В процессе эксплуатации трансформатора влага может проникать внутрь
бака с воздухом. Кроме влаги с воздухом внутрь трансформатора могут проникать
пылинки и продукты распада.
Недостатком масла является его старение, т.е. ухудшение его изоляционных
свойств со временем. Поэтому в условиях эксплуатации периодически очищают масло
и бак, а также меняют масло. Для удаления посторонних веществ нечистое масло
пропускают через центрифугу, а для сушки его прогревают. Масляные баки
трансформаторов больших мощностей снабжают кранами, к которым присоединяют
маслоочистительный аппарат. Это дает возможность очищать масло в процессе
работы трансформатора без его отключения. Прогревают масло также в процессе
работы трансформатора посредством усиленной его нагрузки.
4. Температура воспламенения масла должна быть значительно выше рабочей
температуры трансформатора, чтобы при работе трансформатора не возник пожар.
Обычно трансформаторное масло имеет температуру воспламенения не ниже 180 С.
Допускается использование масел с температурой воспламенения не ниже 150 С.
Таким образом, помимо старения трансформаторное масло обладает еще одним очень
существенным недостатком - оно является горючим материалом. Поэтому установка
масляных трансформаторов во многих случаях требует принятия специальных мер
пожарной безопасности.
В тех случаях, когда применение масляных трансформаторов недопустимо по
соображениям пожарной безопасности, используют сухие трансформаторы, а также
трансформаторы с негорючими наполнителями (совол, совтол, пиранол, кварцевый
кристаллический песок).
Сухие трансформаторы имеют защитные кожухи с отверстиями, закрытыми
сетками. Применение в качестве изоляции обмоток стекловолокна или асбеста
позволяет значительно повысить рабочую температуру обмоток и получить практически
пожаробезопасную установку. Это свойство сухих трансформаторов дает возможность
применять их для установки внутри сухих помещений в тех случаях, когда
обеспечение пожарной безопасности установки является решающим фактором. Так как
в сухих трансформаторах охлаждающей средой является воздух, который
возобновляется непрерывно, то исключается старение масла и необходимость
периодической чистки и замены его.
Однако воздух является менее совершенной изолирующей и охлаждающей
средой, чем трансформаторное масло. Поэтому в сухих трансформаторах все
изоляционные промежутки и вентиляционные каналы делают большими, чем в
масляных.
Электромагнитные нагрузки активных материалов в сухих трансформаторах
приходится уменьшать по сравнению с электромагнитными нагрузками масляных
трансформаторов, что приводит к увеличению сечения проводов обмоток и
магнитопровода. Вследствие этого вес и стоимость активных материалов у сухих
трансформаторов больше, чем у масляных.
Увеличение стоимости активных материалов сухих трансформаторов по
сравнению с масляными сказывается особенно сильно с ростом мощности
трансформатора и увеличением напряжений его обмоток. В настоящее время
производят сухие трансформаторы мощностью до 2500 ква и напряжением обмоток до
15 кв.
Так как обмотки сухих трансформаторов непосредственно соприкасаются с
воздухом и увлажняются, эти трансформаторы устанавливают только в сухих
помещениях. Для уменьшения гигроскопичности обмотки пропитывают специальными
лаками. Применение новых нагревостойких и негорючих материалов, обладающих
высокой теплопроводностью, позволяет увеличить электромагнитные нагрузки и
уменьшить стоимость активных материалов.
В тепловом отношении трансформатор представляет собой неоднородное тело.
Стальные листы магнитопровода обладают высокой теплопроводностью, а
изоляционные прослойки между листами стали - малой. Обмотки также состоят из
меди и алюминия с высокой теплопроводностью и изоляционного материала, плохо
проводящего тепло. При работе трансформатора более нагретые внутренние части
магнитопровода и обмоток отдают тепло наружным поверхностям, от которых оно
отводится маслом или воздухом. Между нагретыми частями трансформатора
(обмотками и магнитопроводом) и маслом или воздухом устанавливается
определенная разность температур. Однако температура всех частей трансформатора
и масла в разных точках по высоте неодинакова; она увеличивается по мере
перехода от нижних частей к верхним. Изменение температуры обмоток,
магнитопровода, масла и бака по высоте показано на рисунке 8., распределение
температуры в горизонтальном сечении масляного трансформатора - на рисунке 9.
Рисунок 8. - Изменение температуры обмоток, магнитопровода, масла и бака
по высоте.
Рисунок 9. - Распределение температуры в горизонтальном сечении масляного
трансформатора.
Масло для заливки трансформатора приготовляют заранее в нужном
количестве, высушивают и проверяют химическим анализом и на электрическую
прочность.
При заливке масло должно иметь температуру не ниже 10 С.
Его заливают через нижний кран бака при помощи насоса фильтр пресса.
После заливки берут пробу масла для химического анализа и испытания
электрической прочности [7].
3.3 Тепловой
расчет трансформатора
3.3.1 Расчет геометрических размеров бака трансформатора ТМ100/10
Конструкция трансформатора ТМ-100/10 и его общий вид предоставлены на
листе 2 графического материала.
Геометрические размеры:
Высота бака, H 0,94 м
Длина бака, L 0,99 м
Ширина бака, Sh 0,427 м
Длина прямой части, l
0,563 м
Радиус закругления, R
0,2135м
Площадь поверхности труб радиатора, Skt 1,492 м
Площадь поверхности коллекторов радиатора, Sk 0,3 м
Периметр бака:
М
Поверхность бака:
М²
Поверхность крышки:
м²
Эффективная теплоотдающая поверхность бака [4]:
м²
Эффективная теплоотдающая боковая поверхность бака [4]:
м²
3.3.2 Тепловой расчет трансформатора при номинальной загрузке без
утечки масла
По ГОСТ 11677-85 установлена предельная среднесуточная температура не
выше + 30 С, по этому расчет для наиболее тяжелого режима будем производить
именно для этой температуры.
Все расчеты будем производить при номинальной загрузке трансформатора.
Исходные данные для расчета:
Температура окружающего воздуха, t. окр. в 30 °С
Коэффициент загрузки трансформатора, K. з 1
Потери холостого хода трансформатора, ΔP. хх 465 Вт
Потери короткого замыкания трансформатора, ΔP. кз 2270 Вт
Толщина крышки бака, δкр 0,005 м
Коэффициент теплопроводности крышки, λкр 55 Вт/м·К
Коэффициент учитывающий конструкцию бака трансформатора,
θ 1,2
Коэффициент учитывающий систему охлаждения трансформатора, К11.
В установившемся режиме работы трансформатора потери энергии переходят в
теплоту и от нагретого масла через стенку бака передаются окружающему воздуху.
При этом часть тепловой энергии от наружной поверхности бака рассеивается
за счет лучистого теплообмена.
Суммарный поток тепловой энергии зависит от нагрузки трансформатора и в
любом режиме его работы может быть определен через суммарные потери мощности в
трансформаторе.
Суммарные потери мощности в трансформаторе [4]:
Вт
Тепловой поток отдаваемый поверхностью бака воздуху [4]:
Вт
Площадь лучистого теплообмена [4]:
м²
Площадь конвективного теплообмена [4]:
м²
Среднее превышение температуры стенки бака над воздухом [4]:
°С
Среднее превышение температуры масла над температурой стенки бака [4]:
°С
Превышение температуры масла в верхних слоях над температурой окружающего
воздуха [4]:
°С
Температура масла в верхних слоях [4]:
°С
Рассчитываем температуру стенки бака для этого рассчитываем эффективность
теплоотдачи, посредством критериев Грасгофа (характеризует режим движения при
свободной конвекции, являясь отношением подъемной силы, возникающей вследствие
разности плотностей жидкости, и сил вязкости в изотермическом потоке) и Нуссельта
(характеризует увеличение теплообмена (массообмена) за счет конвекции по
сравнению с чисто молекулярным переносом).
Коэффициент теплоотдачи внутри бака [10]:
Критерий Грасгофа.
Определяющая температура (в данном случае температура масла):
К
Температурный коэффициент объемного расширения:
К-1
Температурный напор:
К
Кинематическая вязкость среды (масла):
м2·с
Критерий Прандля (критерий физических свойств среды (масла)):
Определяющий размер, в данном случае определяющий размером является
высота бака:
м
Режим движения среды в пограничном слое:
Критерий Нуссельта.
Значение постоянных с и n
определяются режимом движения среды и условиями теплопередачи:
Коэффициент теплопроводности среды (масла):
Вт/м·К
Коэффициент теплоотдачи:
Вт/м2·К
Коэффициент теплоотдачи снаружи бака [10]:
Критерий Грасгофа.
Расчет ведется аналогично приведенному выше только для другой среды -
воздуха.
К
К-1
К
м
м2·с
Критерий Нуссельта.
Вт/м·К
Вт/м2·К
Коэффициент теплопередачи через стенку бака [10]:
Поток теплоты через стенку бака трансформатора [10]:
Температура стенки бака [10]:
°С
Среднее значение температуры масла в баке [10]:
°С
Рассчитываем температуру крышки бака [10]:
Коэффициент теплоотдачи внутри бака [10]:
Критерий Грасгофа.
Определяющая температура (в данном случае средняя температура масла):
К
К-1
Температурный напор рассчитывается через среднюю температуру между
окружающим воздухом и средней температурой масла в баке:
°С
К
Определяющим размером является ширина крышки бака, так как процесс
теплопередачи идет через горизонтальную поверхность:
м
м2·с
Критерий Нуссельта.
Коэффициенты с и n
определяются как для горизонтальной поверхности:
Вт/м·К
Вт/м2·К
Коэффициент теплоотдачи снаружи бака:
Критерий Грасгофа.
К
К-1
К
м2·с
м
Критерий Нуссельта.
Вт/м·К
Вт/м2·К
Коэффициент теплопередачи через крышку бака:
Поток теплоты через крышку бака трансформатора:
Вт
Температура крышки бака трансформатора:
°С
Разность температур между стенкой и крышкой бака:
°С
Данные расчетов при различны температурах окружающего воздуха и различной
загрузке трансформатора сведены в таблицу 8.
Таблица 8. - Температуры трансформатора без падения уровня масла.
|
Коэффициент
|
Температура
|
Температура
|
Температура
|
Разность температур
|
|
загрузки
|
окружающего
|
Верхних слоев
|
стенки бака
|
крышки бака
|
между стенкой и
|
|
трансформатора
|
воздуха
|
Масла
|
трансформатора
|
трансформатора
|
крышкой бака
|
|
|
30
|
49,6
|
42,8
|
40,9
|
1,9
|
|
|
15
|
34,6
|
27,7
|
25,3
|
2,4
|
|
0,2
|
0
|
19,6
|
12,7
|
10
|
2,7
|
|
|
-15
|
4,6
|
-2,4
|
-5,2
|
2,8
|
|
|
-30
|
-10,4
|
-17,6
|
-20,6
|
3
|
|
|
30
|
56,5
|
47,6
|
44,6
|
3
|
|
|
15
|
41,5
|
32,5
|
28,8
|
3,7
|
|
0,4
|
0
|
26,5
|
17,4
|
13,5
|
3,9
|
|
|
-15
|
11,5
|
2,3
|
-1,9
|
4,2
|
|
|
-30
|
-3,5
|
-12,9
|
-17,4
|
4,5
|
|
|
30
|
67,1
|
54,9
|
50,1
|
4,8
|
|
|
15
|
52,1
|
39,8
|
34
|
5,8
|
|
0,6
|
0
|
37,1
|
24,6
|
18,6
|
6
|
|
|
-15
|
22,1
|
9,5
|
3,1
|
6,4
|
|
|
-30
|
7,1
|
-5,8
|
-12,6
|
6,8
|
|
|
30
|
80,5
|
64,3
|
57
|
7,3
|
|
|
15
|
65,5
|
49,1
|
40,6
|
8,5
|
|
0,8
|
0
|
50,5
|
33,9
|
24,9
|
9
|
|
|
-15
|
35,5
|
18,8
|
9,4
|
9,4
|
|
|
-30
|
20,5
|
3,3
|
-6,6
|
9,9
|
|
|
30
|
96,4
|
75,5
|
65
|
10,5
|
|
|
15
|
81,4
|
60,3
|
48,2
|
12,1
|
|
1
|
0
|
66,4
|
45
|
32,4
|
12,6
|
|
|
-15
|
51,4
|
29,7
|
16,6
|
13,1
|
|
|
-30
|
36,4
|
14,1
|
0,4
|
13,7
|
Также в таблицы 9. и 10. сводим данные расчетов при различных уровнях
масла, температуры окружающего воздуха и коэффициентах загрузки. Расчет при
этом аналогичен приведенному в п.3.4 3, только с учетом радиаторов.
Таблица 9. - Температуры трансформатора с падением
уровня масла на 30мм.
|
Коэффициент
|
Температура
|
Температура
|
Температура
|
Температура
|
Разность температур
|
|
загрузки
|
окружающего
|
верхних слоев
|
стенки бака
|
крышки бака
|
между стенкой и
|
|
трансформатора
|
Воздуха
|
масла
|
трансформатора
|
трансформатора
|
крышкой бака
|
|
|
30
|
49,8
|
43
|
34,4
|
8,6
|
|
|
15
|
34,8
|
27,9
|
19,2
|
8,7
|
|
0,2
|
0
|
19,8
|
12,8
|
4,1
|
8,7
|
|
|
-15
|
4,8
|
-2,2
|
-10,9
|
8,7
|
|
|
-30
|
-10,2
|
-17,4
|
-26
|
8,6
|
|
|
30
|
56,9
|
47,8
|
35,8
|
12
|
|
|
15
|
41,9
|
32,7
|
20,6
|
12,1
|
|
0,4
|
0
|
26,9
|
17,7
|
5,5
|
12,2
|
|
|
-15
|
11,9
|
2,6
|
-9,5
|
12,1
|
|
|
-30
|
-3,1
|
-12,7
|
-24,7
|
12
|
|
|
30
|
67,6
|
55,3
|
38
|
17,3
|
|
|
15
|
52,6
|
40,1
|
22,7
|
17,4
|
|
0,6
|
0
|
37,6
|
25
|
7,5
|
17,5
|
|
|
-15
|
22,6
|
9,9
|
-7,4
|
17,3
|
|
|
-30
|
7,6
|
-5,5
|
-22,7
|
17,2
|
|
|
30
|
81,2
|
64,8
|
40,7
|
24,1
|
|
|
15
|
66,2
|
49,6
|
25,3
|
24,3
|
|
0,8
|
0
|
51,2
|
34,4
|
10,1
|
24,3
|
|
|
-15
|
36,2
|
19,2
|
-4,9
|
24,1
|
|
|
-30
|
21,2
|
3,7
|
-20,3
|
24
|
|
|
30
|
97,3
|
76,2
|
43,9
|
32,3
|
|
|
15
|
82,3
|
60,9
|
28,3
|
32,6
|
|
1
|
0
|
67,3
|
45,7
|
13
|
32,7
|
|
|
-15
|
52,3
|
30,4
|
-1,9
|
32,3
|
|
|
-30
|
37,3
|
14,7
|
-17,5
|
32,2
|
Таблица 10. - Температуры трансформатора с падением
уровня масла на 60мм.
|
Коэффициент
|
Температура
|
Температура
|
Температура
|
Температура
|
Разность температур
|
|
загрузки
|
окружающего
|
верхних слоев
|
стенки бака
|
крышки бака
|
между стенкой и
|
|
трансформатора
|
воздуха
|
масла
|
трансформатора
|
крышкой бака
|
|
|
30
|
50,1
|
43,2
|
34
|
9,2
|
|
|
15
|
35,1
|
28,1
|
18,8
|
9,3
|
|
0,2
|
0
|
20,1
|
13
|
3,7
|
9,3
|
|
|
-15
|
5,1
|
-2
|
-11,2
|
9,2
|
|
|
-30
|
-9,9
|
-17,2
|
-26,4
|
9,2
|
|
|
30
|
57,3
|
48,1
|
35,3
|
12,8
|
|
|
15
|
42,3
|
33
|
20,1
|
12,9
|
|
0,4
|
0
|
27,3
|
17,9
|
5
|
12,9
|
|
|
-15
|
12,3
|
2,8
|
-10
|
12,8
|
|
|
-30
|
-2,7
|
-12,4
|
-25,2
|
12,8
|
|
|
30
|
68,1
|
55,6
|
37,3
|
18,3
|
|
|
15
|
53,1
|
40,5
|
22
|
18,5
|
|
0,6
|
0
|
38,1
|
25,4
|
6,8
|
18,6
|
|
|
-15
|
23,1
|
10,2
|
-8,1
|
18,3
|
|
|
-30
|
8,1
|
-5,1
|
-23,4
|
18,3
|
|
|
30
|
81,9
|
65,3
|
39,8
|
25,5
|
|
|
15
|
66,9
|
50,1
|
24,3
|
25,8
|
|
0,8
|
0
|
51,9
|
34,9
|
9,2
|
25,7
|
|
|
-15
|
36,9
|
19,7
|
-5,8
|
25,5
|
|
|
-30
|
21,9
|
4,2
|
-21,1
|
25,3
|
|
|
30
|
98,3
|
76,8
|
42,6
|
34,2
|
|
|
15
|
83,3
|
61,6
|
27,1
|
34,5
|
|
1
|
0
|
68,3
|
46,3
|
11,8
|
34,5
|
|
|
-15
|
53,3
|
31
|
-3,1
|
34,1
|
|
|
-30
|
38,3
|
15,3
|
-18,6
|
33,9
|
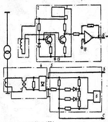
3.3.3 Тепловой расчет трансформатора при номинальной загрузке при
уровне масла ниже патрубков коллекторов радиаторов
При снижении уровня масла ниже уровня входов в патрубок коллектора
радиатора, активная конвекция в радиаторе практически прекращается, поэтому в
дальнейшем расчете радиаторы не учитываем.
Вследствие чего значительно уменьшается площадь конвективного
теплообмена. Расчеты будем вести при снижении уровня масла на 90 мм.
Эффективная теплоотдающая поверхность бака [4]:
м2
Эффективная боковая теплоотдающая поверхность бака [4]:
м2
Площади конвективного и лучистого теплообмена [4]:
м2
м2
Среднее превышение температуры стенки бака над воздухом [4]:
°С
Среднее превышение температуры стенки бака над воздухом [4]:
°С
Превышение температуры масла в верхних слоях над температурой окружающего
воздуха [4]:
Температура масла в верхних слоях [4]:
°С
Коэффициент теплоотдачи внутри бака [10].
Критерий Грасгофа:
К
К-1
К
м2/с
Определяющим размером здесь будет высота уровня масла в баке:
м
Критерий Нуссельта:
Вт/м·К
Вт/м2· К
Коэффициент теплоотдачи снаружи бака.
Критерий Грасгофа:
К
К-1
К
м2/с
м
Критерий Нуссельта:
Вт/м·К
Вт/м2· К
Коэффициент теплопередачи через стенку бака:
Поток теплоты через стенку бака трансформатора:
Вт
Температура наружной поверхности бака:
°С
Среднее значение температуры масла в баке:
°С
Вследствие падения уровня масла в баке трансформатора между крышкой бака
и верхними слоями масла образуется воздушная прослойка, теплопередачу в которой
будем рассчитывать через λэф - эффективный коэффициент теплопроводности.
Критерий Грасгофа:
В качестве определяющей температуры принимаем среднюю температуру между
маслом и окружающим воздухом [10]:
°С
К
К-1
К
м2/с
Вт/м·К
Эффективный коэффициент теплопроводности воздуха:
Вт/м·К [10]
Коэффициент теплоотдачи внутри бака:
Критерий Грасгофа:
К
К-1
К
Критерий Нуссельта:
Вт/м·К
Вт/м2· К
Коэффициент теплоотдачи снаружи бака:
Критерий Грасгофа:
К
К-1
К
м2/с
м
Критерий Нуссельта:
Вт/м2· К
Коэффициент теплопередачи через крышку бака:
Поток теплоты через крышку бака трансформатора:
Вт
Температура крышки бака трансформатора:
°С
Разность температур между стенкой и крышкой бака:
°С
Данные расчетов при различны температурах окружающего воздуха и различной
загрузке трансформатора сведены в таблицу 11.
Таблица 11. - Температуры трансформатора с падением
уровня масла на 90мм.
|
Коэффициент
|
Температура
|
Температура
|
Температура
|
Температура
|
Разность температур
|
|
загрузки
|
окружающего
|
верхних слоев
|
стенки бака
|
крышки бака
|
между стенкой и
|
|
трансформатора
|
воздуха
|
масла
|
трансформатора
|
трансформатора
|
крышкой бака
|
|
|
30
|
50,4
|
43,4
|
33,8
|
9,6
|
|
|
15
|
35,4
|
28,3
|
18,6
|
9,7
|
|
0,2
|
0
|
20,4
|
13,2
|
3,5
|
9,7
|
|
|
-15
|
5,4
|
-1,8
|
-11,4
|
9,6
|
|
|
-30
|
-9,6
|
-17
|
-26,6
|
9,6
|
|
|
30
|
57,7
|
48,4
|
35
|
13,4
|
|
|
15
|
42,7
|
33,3
|
19,8
|
13,5
|
|
0,4
|
0
|
27,7
|
18,2
|
4,7
|
13,5
|
|
|
-15
|
12,7
|
3,1
|
-10,2
|
13,3
|
|
|
-30
|
-2,3
|
-12,2
|
-25,4
|
13,2
|
|
|
30
|
68,7
|
56
|
36,9
|
19,1
|
|
|
15
|
53,7
|
40,9
|
21,6
|
19,3
|
|
0,6
|
0
|
25,7
|
6,5
|
19,2
|
|
|
-15
|
23,7
|
10,6
|
-8,4
|
19
|
|
|
-30
|
8,7
|
-4,8
|
-23,7
|
18,9
|
|
|
30
|
82,7
|
65,8
|
39,2
|
26,6
|
|
|
15
|
67,7
|
50,7
|
23,9
|
26,8
|
|
0,8
|
0
|
52,7
|
35,5
|
8,7
|
26,8
|
|
|
-15
|
37,7
|
20,3
|
-6,2
|
26,5
|
|
|
-30
|
22,7
|
4,7
|
-21,6
|
26,3
|
|
|
30
|
99,2
|
77,5
|
41,9
|
35,6
|
|
|
15
|
84,2
|
62,3
|
26,4
|
35,9
|
|
1
|
0
|
69,2
|
47
|
11,2
|
35,8
|
|
|
-15
|
54,2
|
31,7
|
-3,7
|
35,4
|
|
|
-30
|
39,2
|
16
|
-19,2
|
35,2
|
При падении уровня масла свыше 130 мм начинает оголяться активная часть и
процесс конвективного теплообмена пойдет другим образом, поэтому последний
расчет проводим при падении уровня масла на 130мм. Данные расчетов при различны
температурах окружающего воздуха и различной загрузке трансформатора сводим в
таблицу 12.
Таблица 12. - Температуры трансформатора с падением
уровня масла на 130мм.
|
Коэффициент
|
Температура
|
Температура
|
Температура
|
Температура
|
Разность температур
|
|
загрузки
|
окружающего
|
верхних слоев
|
стенки бака
|
крышки бака
|
между стенкой и
|
|
трансформатора
|
воздуха
|
масла
|
трансформатора
|
трансформатора
|
крышкой бака
|
|
|
30
|
50,8
|
43,6
|
33,6
|
10
|
|
|
15
|
35,8
|
28,6
|
18,4
|
10,2
|
|
0,2
|
0
|
20,8
|
13,5
|
3,4
|
10,1
|
|
|
-15
|
5,8
|
-1,6
|
-11,6
|
10
|
|
|
-30
|
-9,2
|
-16,7
|
-26,7
|
10
|
|
|
30
|
58,2
|
48,7
|
34,8
|
13,9
|
|
|
15
|
43,2
|
33,6
|
19,6
|
14
|
|
0,4
|
0
|
28,2
|
18,5
|
4,5
|
14
|
|
|
-15
|
13,2
|
3,5
|
-10,4
|
13,9
|
|
|
-30
|
-1,8
|
-11,8
|
-25,6
|
13,8
|
|
|
30
|
69,4
|
56,5
|
36,6
|
19,9
|
|
|
15
|
54,4
|
41,4
|
21,3
|
20,1
|
|
0,6
|
0
|
39,4
|
26,3
|
6,2
|
20,1
|
|
|
-15
|
24,4
|
11,1
|
-8,7
|
19,8
|
|
|
-30
|
9,4
|
-4,3
|
-24
|
19,7
|
|
|
30
|
83,7
|
66,6
|
38,8
|
27,8
|
|
|
15
|
68,7
|
51,4
|
23,5
|
27,9
|
|
0,8
|
0
|
53,7
|
36,2
|
8,3
|
27,9
|
|
|
-15
|
38,7
|
21
|
-6,6
|
27,6
|
|
|
-30
|
23,7
|
5,4
|
-22
|
27,4
|
|
|
30
|
100,6
|
78,5
|
41,4
|
37,1
|
|
|
15
|
85,6
|
63,3
|
25,9
|
37,4
|
|
1
|
0
|
70,6
|
48
|
10,7
|
37,3
|
|
|
-15
|
55,6
|
32,7
|
-4,2
|
36,9
|
|
|
-30
|
40,6
|
16,9
|
-19,6
|
36,5
|
Проанализировав полученный данные, предоставленные в таблицах 8. - 12.
делаем вывод, что при достижении разности температур в 30°, между стенкой бака и крышкой,
температура масла в верхних слоях превышает допустимую (+95°С), что приводит к перегреву
трансформатора и как следствие - катастрофическому сокращению срока его
эксплуатации. На этом основании разрабатываем защиту трансформатора.
3.3.4 Схема защиты трансформатора от утечки масла
Рисунок 9. - Схема защиты
трансформатора от утечки масла.
Разработанная схема защиты
трансформатора от утечки масла предоставлена на рисунке 9.
Данная схема работает
следующим образом:
Сигнал от термодатчиков R1 и R2l
установленных на крышке бака и на уровне верхней части магнитопровода с внешней
стороны бака, поступает через делители напряжений VT1-R5-R6 и VT4-R11-R12,
через сопротивления R7 и R10 на дифференциальный усилитель VT2-R8-R9-VT3,
который является сравнивающим органом, в котором сравниваются сигналы с
термодатчиков (происходит сравнение токов). Затем сигнал рассогласования
поступает на реагирующий орган, в качестве которого используется реле, через
усилительный каскад VT5-VT6. При достижении разности температур 30°С происходит срабатывание реле контакты которого замыкают либо цепь
сигнализации, либо подается сигнал на автоматический выключатель с дистанционным
расцепителем.
4. Безопасность
и экологичность проекта
4.1 Анализ
состояния безопасности на трансформаторной подстанции
В соответствии с “Положением об организации по охране труда" общее
руководство и ответственность за организацию, и проведение работы по охране
труда на трансформаторной подстанции возложены на главного инженера.
Главный инженер в своей деятельности по охране труда руководствуется
законодательными и нормативными актами, приказами и распоряжениями вышестоящих
органов и обязан: обеспечивать здоровье и безопасные условия труда на рабочих
местах, соблюдение действующей Системы Стандартов Безопасности Труда, правил и
норм по охране труда и пожарной защите, ежегодно назначать приказом из числа
должностных лиц ответственных за состояние и организацию мероприятий по охране
труда и предупреждению пожаров в каждой отрасли.
При несчастных случаях районные электрические сети ежегодно составляется
отчет о травматизме, полученном при обслуживании электрических сетей. В отчете
фиксируются все случаи, вызвавшие утрату работоспособности, в том числе с
постоянной утратой трудоспособности или с неполной ее утратой. В последнем
случае пострадавшего переводят на более легкую работу.
При приеме на работу, перед ее выполнением, а также при изменении техники
безопасности с работниками проводится инструктаж по технике безопасности.
Инструктаж проводит инженер по технике безопасности при участии главного
инженера.
4.2 Характеристика
опасных факторов при эксплуатации оборудования подстанции
Согласно выбранного электрического оборудования и условий его
эксплуатации на трансформаторной подстанции к опасным и вредным факторам можно
отнести следующие:
поражение обслуживающего персонала электрическим током;
Поэтому необходимо придерживаться следующих правил эксплуатации
электрического оборудования:
Так как большинство помещений трансформаторных подстанции по степени
опасности поражения электрическим током относятся к особо опасным, в них
запрещено работать на токоведущих частях, находящихся под напряжением. Подстанции
относятся к особо опасным помещениям. В электроустановках подстанций
напряжением выше 1000 В по наряду производятся следующие работы:
со снятием напряжения;
без снятия напряжения на токоведущих частях и вблизи них;
без снятия напряжения вдали от токоведущих частей, находящихся под
напряжением, когда требуется установка временных ограждений.
Остальные работы выполняются по распоряжению, в том числе: работы в
помещении комплектных распределительных устройств (КРУ) и КРУ наружной
установки (КРУН), на тележках с оборудованием, выкаченных из шкафов, при
условии, что дверцы или шторки шкафов заперты; работы в приводах и агрегатных
шкафах коммутационных аппаратов, в устройствах вторичной коммутации, релейной
защиты, автоматики, телемеханики и связи.
Осмотр подстанций может выполнять одно лицо с группой 3 из числа
дежурного оперативно-ремонтного персонала либо лицо с группой 5 из числа
административно-технического персонала. Остальному электротехническому
персоналу осмотр разрешается выполнять под надзором одного из перечисленных
лиц. Лицу, производящему осмотр, рекомендуется иметь при себе диэлектрические
перчатки, а если осмотр производится с выключением освещения, то ручной фонарь.
В Костромских электрических сетях вопросам техники безопасности уделяется
большое внимание. К работе допускаются только лица прошедшие обязательный
медицинский осмотр и инструктаж. Инструктажи проводятся в соответствии с
графиком, не реже одного раза в год все работники сдают экзамены на группу по
технике безопасности.
При входе в электроустановку необходимо закрыть за собой дверь или
калитку, чтобы исключить доступ в установку случайных лиц. Осмотр следует вести
спокойно, без торопливости, не приближаясь без надобности к ограждениям и
конструкциям. Нельзя облокачиваться на конструкции, перила, ограждения и прочие
и показывать на что-либо рукой.
В установках выше 1000 В оборудование следует осматривать с порога камеры
или стоя перед барьером.
Для осмотра разрешается открывать двери ограждений и камер в
электроустановках выше 1000 В, двери щитов, сборок, пультов управления и других
устройств в электроустановках до 1000 В.
Для обеспечения длительной и надежной эксплуатации трансформатора
выполняются следующее:
Соблюдаются температурные и нагрузочные режимы, уровни напряжения;
Строго соблюдается норма на качество и изолирующее свойство масла.
Содержится в исправном состоянии устройства охлаждения, регулирования
напряжения, защита масла и т.д.
На дверях трансформаторных пунктов и камер укрепляются предупреждающие
плакаты установленного образца и формы.
Трансформаторные установки снабжены противопожарными средствами.
Персонал, обслуживающий трансформаторную подстанцию, снабжается
средствами защиты обеспечивающие безопасность их работы.
К средствам защиты на трансформаторной подстанции относятся:
диэлектрические перчатки, боты, ковры, колпаки; индивидуальные экранирующие
комплекты; изолирующие подставки и накладки; переносные заземления;
оградительные устройства; плакаты и знаки безопасности и т.д.
Для предотвращения самопроизвольного или ошибочного включения ручные
приводы разъединителей и отделителей, которыми может быть подано напряжение к
месту работы, должны быть заперты на замок в отключенном положении.
Для защиты обслуживающего персонала, необходимо вывешивать плакаты по
технике безопасности на отключаемые аппараты, а так же при подготовке рабочего
места, все металлические нетоковедущие части электрооборудования, корпуса
щитов, светильников и т.д., которые могут оказаться под напряжением при
повреждении изоляции, должны быть заземлены присоединением к нулевым защитным
проводникам.
4.3 Расчет
заземления трансформаторной подстанции 10/0,4
кВ
Трансформаторная подстанция расположена во второй климатической зоне. От
подстанции отходят три воздушные линии 380/220 В, на которых в соответствии с ПУЭ
[17] намечено шесть повторных заземлений нулевого провода. Удельное
сопротивление грунта измеренное при нормальной влажности, rизм=200 Ом*м.
Заземляющий контур в виде прямоугольного четырехугольника выполнен путем
заложения в грунт вертикальных стальных стержней длиной 5 м и диаметром 12 мм,
соединенных между собой стальной полосой 40? 4 мм. Глубина заложения стержней -
0,8 м, полосы - 0,9 м. Ток замыкания на землю на стороне 10 кВ Iз=8А.
Определяем расчетное сопротивление грунта для стержневых заземлителей:
rрасч=kс*k1*rизм
kс =1,25 - коэффициент сезонности
k1 = 1 - коэффициент состояния земли
rрасч=1,25*1*200=250
Ом
Сопротивление вертикального заземлителя из круглой стали:
Сопротивление повторных
заземлений:
т.к. r>100 Ом*м, то
R'п. з=30*rрасч/100
R'п. з=30*250/100=75 Ом
Для повторного заземления
принимаем один стержень длиной 5м и диаметром 12 мм, сопротивление которого
56,62 Ом <75 Ом
Общее сопротивление всех
шести повторных заземлений:
r п.
з=Rп. з/n=Rв/n
r п.
з=56.62/6=9.44 Ом
Rп. з -
сопротивление одного повторного заземления
Расчетное сопротивление
заземления нейтрали трансформатора с учетом повторных заземлений:
r иск = r и * r п.
з * (r п. з - r з)
r иск = 4*9,44/ (9,44-4) = 6,94 Ом
В соответствии с ПУЭ
сопротивление заземляющего устройства при присоединении к нему
электрооборудования напряжением до и выше 1000 В не должно быть более 10 Ом и
125/Iз, если
последнее меньше 10 Ом. [17]
r иск = 125/8 =15,6 Ом
Принимаем для расчета
наименьшее из этих значении rиск=10Ом
Теоретическое число стержней:
n т = R в
/ r иск
n т = 56,62/10 =5,66
Принимаем 6 стержней и
располагаем их на расстоянии 2,5 м друг от друга.
Длина линии связи:
l г
= a * n
l г = 2.5 * 6 = 15 м
Сопротивление полосы связи:
Ом
При n = 6 и а = 2,5 η в =0,85 η г = 0,65
Действительное число
стержней:
n д = Rв * η г [1/ (r иск * η г) - 1/R г] / η в
n д = 56,62 * 0,65 [1/ (10 * 0,65) - 1/25] / 0,85 = 4,93
Принимаем для монтажа 5
стержней и проводим проверочный расчет:
При n = 5 и а = 3 η в =0,9 η г = 0,75
r иск = Rв * Rг / (Rг*n* η в + Rв* η г)
r иск = 56,62 * 25/ (25*5* 0,9 + 56,62* 0,75) = 9,13
r иск = 9,13 <10 Ом
Сопротивление заземляющего
устройства с учетом повторных заземлений нулевого провода:
r расч = r иск * r п.
з / (r иск + r п. з)
r расч = 9,13 * 9,44/ (9,13 + 9,44) = 4,64 > 4 Ом
Так как при поверочном
расчете не выполняется условие rрасч<4Ом,
то принимаем для монтажа 6 стержней и выполняем поверочный расчет заново:
r иск = Rв * Rг / (Rг*n* η в + Rв* η г)
r иск = 56,62 * 25/ (25*6* 0,85 + 56,62* 0,65) = 8,62
r иск = 8,62 <10 Ом
r расч = r иск * r п.
з / (r иск + r п. з)
r расч = 8,62 * 9,44/ (8,62 + 9,44) = 3,89 < 4 Ом
Оба условия выполняются
следовательно расчет выполнен верно.
4.4 Пожарная
безопасность
В процессе получения, транспортировки и преобразования электрической
энергии в механическую, тепловую и другие виды энергии в результате аварий,
ошибочных действий и халатности обслуживающего персонала возможно появление
источников зажигания, природа которых основана на тепловом проявлении
электрического тока. Из статистики пожаров следует, что пожары, связанные с
эксплуатацией электроустановок, происходят главным образом от коротких
замыканий, от нарушения правил эксплуатации нагревательных приборов; от
перегрузки двигателей и электрических сетей; от образования больших местных
переходных сопротивлений; от электрических искр и дуг.
Короткие замыкания представляют наибольшую пожарную опасность. При
коротком замыкании в местах соединения проводов сопротивление практически равно
нулю, в результате чего ток, проходящий по проводникам и токоведущим частям
аппаратов и машин, достигает больших значений. Токи к. з. на несколько порядков
превышают номинальные токи проводов и токоведущих частей. Такие токи могут не
только перегреть, но и воспламенить изоляцию, расплавить токоведущие части и
провода. Плавление металлических деталей аппаратов сопровождается обильным
разлетом искр, которые в свою очередь способны воспламенить близко
расположенные горючие вещества и материалы, послужить причиной взрыва.
К. з. в электроустановках чаще всего бывают из-за отказа электрической
изоляции вследствие ее старения и отсутствия контроля за ее состоянием.
Пожарная опасность возникает в электропроводках и кабелях, в
электрических машинах, в электрических аппаратах управления и защиты, в лампах
накаливания, в люминесцентных светильниках от появления токов утечки, из-за
больших переходных сопротивлений в электрических контактах, от
электростатических зарядов.
Последствия пожаров характеризуются значительным материальным ущербом, а
ряде случаев - опасностью для жизни людей.
Опасность пожаров, связанных с эксплуатацией электроустановок,
обуславливается тем, что для изготовления электроустановок используются
материалы, которые при горении или термическом разложении выделяют токсичные
продукты. К таким материалам относятся полистирол, полиэтилен, полипропилен,
кабельные пластикаты. Иногда это становится причиной гибели людей и тяжелого их
травматизма.
В электроустановках должны соблюдаться противопожарные меры:
1. Помещения распределительных устройств должны содержаться в чистоте. Не
реже одного раза в год должна проводиться уборка коридоров от пыли.
Запрещается в помещениях и коридорах РУ устраивать кладовые, а также
хранить электротехническое оборудование, материалы, запасные части.
2. На подстанциях средства пожаротушения в помещении РУ должны
размещаться у входов. В РУ должны быть определены места хранения защитных
средств для пожарных подразделений при ликвидации пожара. Применение этих
средств для других целей не разрешается.
3. Все места прохода кабелей через стены, перегородки и перекрытия
уплотняются для обеспечения огнестойкости не менее 0,75 часа. Для этих целей
применяют цементный раствор.
4. Маслоприемные устройства под трансформаторами должны содержаться в
исправном состоянии.
При обнаружении свежих капель масла на гравийной засыпке немедленно
должны быть приняты меры по выявлению источников их появления и предотвращению
новых поступлений.
5. В местах установки пожарной техники должны быть оборудованы и
обозначены места заземления (обозначаются знаком заземления).
6. В помещениях аккумуляторных батарей запрещается курить, хранить
кислоты и щелочи в количествах, превышающих односменную потребность, оставлять
спецодежду, посторонние предметы и сгораемые материалы.
7. На открытых складах между штабелями материалов и оборудования
предусматриваются разрывы не менее 5 м и проезды для пожарных машин.
8. Первичные средства пожаротушения в складских помещениях
устанавливаются у входа.
9. Во время проведения ремонтных работ должны выполняться следующие
мероприятия:
сварочные и другие огнеопасные работы проводятся только на том
оборудовании, которое нельзя вынести на постоянный сварочный пост;
пролитое масло и другие жидкости следует немедленно убирать;
промасленные обтирочные материалы надо складывать в металлические ящики,
которые после окончания работы следует выносить из помещения для утилизации.
10. При производстве временных огнеопасных работ в зданиях, сооружениях и
на оборудовании рабочие места должны быть обеспечены первичными средствами
пожаротушения.
Правила применения и использования первичных средств пожаротушения:
1. При обнаружении пожара в первую очередь должны использоваться
находящиеся вблизи первичные средства пожаротушения. К ним относятся все виды
огнетушителей, внутренние пожарные краны, ящики с песком, асбестовые полотна,
войлок, кошма.
2. Лица, ответственные за наличие и готовность средств пожаротушения,
обязаны организовать не реже одного раза в полугодие осмотр первичных средств
пожаротушения с регистрацией результатов осмотра в "Журнал контроля
состояния первичных средств пожаротушения".
3. Тушение пожара песком должно производиться путем разбрасывания его на
горящую поверхность, если эта поверхность незначительна и пожар не получил
своего развития. Песок хранится в металлических ящиках 0,5 куб. м,
укомплектованных совковой лопатой или большим совком. Один раз в год песок
необходимо перемешивать и удалять комки.
4. Тушение небольших пожаров асбестовым полотном (войлоком, кошмой) должно
производиться путем набрасывания полотна на горящую поверхность, изолируя ее от
доступа воздуха. Проверка состояния и готовности к действию асбестового полотна
(войлока, кошмы) должна производиться не реже двух раз в год.
5. Пенные огнетушители (ОХП-10) предназначены для тушения горящих твердых
материалов и различных горючих жидкостей. Категорически запрещается применять
пенные огнетушители для тушения пожаров электрооборудования, кабелей и
электропроводок, находящихся под напряжением. В химических пенных огнетушителях
огнетушащим веществом является кислота и водный раствор щелочи. При их
взаимодействии образуется пена, которая покрывает горящее вещество, ликвидирует
очаг пожара. Перезарядка пенных огнетушителей производится ежегодно.
6. Углекислотные огнетушители (ОУ-5) предназначены для тушения возгораний
различных веществ и материалов, а также электроустановок, находящихся под
напряжением не выше 10 кВ.
В углекислотных огнетушителях огнетушащим веществом является сжиженная
двуокись углерода, находящаяся под высоким давлением. Углекислотные
огнетушители проверяются путем взвешивания.
7. Порошковые огнетушители (ОП-5) предназначены для тушения возгораний
различных твердых веществ легко воспламеняющихся и горючих жидкостей (бензина,
дизельного топлива, лаков, красок), а также электроустановок, находящихся под
напряжением до 1000 В. В порошковых огнетушителях в качестве огнетушащего
вещества используется сухой порошок марки ПСБ-3.
Техническое освидетельствование порошковых огнетушителей следует
проводить в соответствии с их заводскими паспортами.
8. При подаче воды для тушения пожара от пожарного крана необходимо
проложить рукавную линию, расправить загибы в рукаве, направить ствол на очаг
горения и открыть вентиль пожарного крана.
4.5 Организационно-правовые
меры по безопасности и экологичности проекта
При проектировании любой трансформаторной подстанции следует учитывать ее
дальнейшее влияние на окружающую среду. В процессе проектирования
трансформаторную подстанцию следует располагать таким образом, чтобы ветра,
дующие в течение года, были направлены преимущественно в сторону,
противоположную расположению жилого комплекса.
Для борьбы с запыленностью на подстанции должна предусматриваться
вентиляция с пылеулавливающими фильтрами.
Основными опасностями исходящими от воздушных линий электропередач
являются магнитные поля, влияние которых увеличивается с увеличением
номинального напряжения линии, пожары, возникающие в следствии падении проводов
или попадании молнии в опоры, загрязнение в результате строительства или
плановой очистке трассы. Линии электропередач оказывают вредное воздействие на
человека.
Снижение вредного влияния магнитного поля достигается путем выдерживания
регламентированных размеров от линий электропередач, а при напряжениях свыше
110кВ создания зон отчуждения.
Для предупреждения возгорания растительной массы необходима планомерная
очистка трассы, но при этом ведется сжигание убранной растительной массы, при
сжигании происходит тепловое загрязнение окружающей среды, поэтому необходимо
предусмотреть меры по использованию растительной массы убираемой трассы. Одним
из вариантов - это зимняя расчистка в местах с хвойной растительностью, елки на
новогодние праздники.
Зона отчуждения линии электропередачи составляет 8 м от оси линии. В этой
зоне производиться расчистка трассы. На линиях, под которыми не вырубается
подлесок, может происходить перекрытие воздушного промежутка между проводом и
землей. Следствием этого перекрытия может быть пожар, особенно торфяной почвы.
Чтобы исключить поражение всех животных, которые приближаются к опорам
линии электропередачи, емкостным током замыкания на землю при повреждении
изоляции, каждая опора заземляется как в населенной, так и в ненаселенной
местности. Состояние заземлений проверяется не реже одного раза в шесть лет.
Так как на подстанции применяются маслонаполненные трансформаторы, перед
их установкой на площадке выкапывается специальная земляная яма, которая в
дальнейшем засыпается гравием. После приготовления ямы трансформатор
устанавливается над ней на металлическом или железобетонном основании. Яма в
данном случаи предназначается для улавливания масла в случае его утечки при
повреждении бака трансформатора.
Вывод по разделу:
В соответствии с вышеприведенным рассмотрением вопроса безопасности
проекта можно о сделать вывод о необходимости строжайшего контроля за
соблюдением Правил безопасности при обслуживании проектируемой подстанции, так
как данный объект относится к установкам с особо опасными факторами
производства, и малейшее отклонение от соблюдения условий безопасности может
привести, как к несчастному случаю с высокой степенью травматизма или летальным
исходом членов обслуживающего персонала, так и к нарушению системы
электроснабжении.
5. Технико-экономическое
обоснование защиты трансформа торов от потери масла
5.1
Расчёт капитальных вложений
Капитальные вложения или балансовая стоимость объекта определяется по
формуле:
КВ = ОЦ + М + НР
Где ОЦ - оптовая цена, руб.;
М - затраты на монтаж, руб.;
НР - накладные расходы, руб.
Норматив монтажных работ от оптовой цены 20%, накладных расходов 10%.
Таблица 13. - Расчёт капитальных вложений.
|
Наименование
|
Кол-во
|
Стоимость, руб.
|
Кол-во усл. ед.
|
|
Резистор МЛТ - 0,125
|
9
|
4,5
|
0,01
|
|
Транзистор КТ-315
|
1
|
3,5
|
0,01
|
|
Транзистор КТ-209
|
1
|
3,5
|
0,01
|
|
Транзистор КТ-203
|
4
|
14
|
0,01
|
|
Термодатчик СН-2-30
|
2
|
20
|
0,01
|
|
Подстроечное сопротивление СП-9-1
|
1
|
2
|
0,01
|
|
Конденсатор К-73-2
|
3
|
6
|
0,01
|
|
Коаксиальный кабель РК-75-12
|
2м
|
8
|
0,01
|
|
Реле РП 21-003
|
1
|
108
|
0,04
|
|
Печатная плата
|
1
|
6
|
0,01
|
|
Корпус устройства
|
1
|
24,5
|
0,1
|
|
ИТОГО
|
200
|
0,23
|
|
Монтажные работы
|
40
|
|
|
Накладные расходы
|
20
|
|
|
Всего капитальных вложений
|
260
|
|
5.2 Расчёт
эксплуатационных издержек
Годовые эксплуатационные издержки:
Иэ = ЗП + А + Тр + П (5.1)
Где ЗП - заработная плата с начислениями на социальные нужды, руб.,
А - амортизационные отчисления, руб.,
Тр - стоимость текущего ремонта, руб.,
П - прочие затраты, руб.
Заработная плата определяется как:
ЗП = ЗПт × Кдоп × Kотч
(5.2)
Где ЗПт - тарифный фонд заработной платы;
Кдоп - коэффициент доплаты, Кдоп = 1,67;
Котч - коэффициент отчислений, Котч = 1,356.
ЗПт = Зт×Тч (5.3)
где Зт - трудозатраты, ч;
Тч - часовая тарифная ставка, 14,1 руб/ч
Трудозатраты определяются как:
Зт = Туе × Нт (5.4)
Где Нт - норма трудозатрат на обслуживание единицы данного оборудования, усл.
ед., Нт = 0,23 у. е. (таблица 14), Туе - трудоемкость одной условной единицы,
чел×ч., Туе = 18,6 чел×ч. [20]
Зт = 18,6 × 0,23 = 4,28 ч×час.
Тарифный фонд заработной платы определяем по формуле 5.3
ЗПт = 4,28 × 14,1 = 60,35 руб
по формуле 5.2 заработная плата составит:
ЗП = 60,35 × 1,67 × 1,356 =
136,66 руб.
Норма амортизации составляет 4,4% от материальных вложений [20]
А = 260 × 0,044 =
11,44 руб
Текущий ремонт составляет 4,5% от капитальных вложений [20]
Тр= 260 × 0,045=
11,7 руб
Прочие затраты составляют 10%, от суммы заработной платы, амортизации,
текущего ремонта [20]
П = 0,1× (136,66
+ 11,44 + 11,7) = 15,98 руб.
По формуле 8.1 определяем эксплуатационные издержки:
Иэ = 136,66 + 11,44 + 11,7 + 15,98 = 175,78 руб.
5.3 Расчет
срока окупаемости
Затраты на ремонт трансформатора составляют 50% от стоимости
трансформатора. Цена трансформатора ТМ100/10 составляет 110019 руб.
Затраты на ремонт трансформатора:
Зна ремонт=110019·0.5·0,03 =1650,3
где 0,03 - коэффициент выхода из строя трансформатора по причине утечки
масла.
Вследствие выхода из строя трансформатора возникают перерывы в
электроснабжении, что приводит к недополучению электроэнергии и ущербу, который
можно сократить за счет своевременного отключения трансформатора, и уменьшить
трудоемкость работ по его восстановлению.
Ущерб от перерывов в электроснабжении:
У = у · ΔQэ. э
где
у - удельный вероятностный ущерб от перерывов в электроснабжении, который
составляет18,3 руб. за 1 кВт·ч
ΔQэ. э - недополученная электроэнергия
ΔQэ. э = P · Тв
Тв - время на восстановление одного трансформатора
Тв = кп·0,03·0,9
кп - время обнаружения неполадки
0,03 - вероятность выхода из строя трансформатора по причине утечки масла
0,9 - время на восстановления одного трансформатора
Тв = 2,0·0,03·0,9 = 0,054 ч, ΔQэ. э = 100 · 0,054 = 5,4 кВт·ч
У = 18,3 · 5,4 = 98,82 руб.
Годовая экономия:
Гэкон. = Зна ремонт + Уп. э - Иэ
Гэкон. = 1650,28 + 98,82 - 175,78 =1573,33
Приведенные затраты:
ПЗ = Иэ + Ен КВ
Ен - коэффициент эффективности капитальных вложений Ен=0,15
ПЗ = 175,78 + 0,15 260 =214,78 руб.
Годовой экономический эффект:
Гэкон. эф. = Зна ремонт + Уп. э - ПЗ
Гэкон. эф. = 1650,28 + 98,82 - 214,78 = 1534,32
руб.
Срок окупаемости:
Ср. окуп = КВ / Гэкон
Ср. окуп = 260/1573,33 = 0,165 г. (приблизительно 60дней).
Таблица 14. - Технико-экономическое обоснование защиты
трансформаторов от утечки масла.
|
Показатели
|
Значение показателя
|
|
Капитальные вложения, руб.
|
260
|
|
Эксплуатационные издержки, руб.
|
176
|
|
Затраты на ремонт одного трансформатора, руб.
|
1650
|
|
Срок окупаемости одного устройства, дней
|
60
|
Целью данного экономического обоснования было установить на сколько
внедрение проектируемой схемы будет экономически эффективно и на сколько
снизятся затраты на ремонт трансформатора.
Выводы по дипломному проекту
В данном дипломном проекте произведена реконструкция линии 10 кВ
подстанции "Василево" Костромских Электрических Сетей, сделана замена
масляных выключателей на вакуумные, выбраны разъединители и трансформаторов
тока с их вторичной нагрузкой.
В дипломном проекте проведен патентный поиск существующих защит
трансформаторов на основании которого можно сделать вывод о том, что не
существует защиты трансформаторов работающей по такому же принципу как
предложенная в данном проекте.
Произведен тепловой расчет трансформатора, на основании которого
разработана схема защиты потребительских трансформаторов от утечки масла на
примере трансформатора ТМ100/10, внедрение которой позволит снизить выход из
строя трансформаторов. Причем по экономическим расчетам эта схема не только
имеет небольшой срок окупаемости, но и позволит снизить ущерб от недополучения
электроэнергии потребителями и приведет к снижению затрат на работы по
приведению трансформатора в работоспособное состояние.
Список использованной литературы
1. Каганов
И.Л. Курсовое и дипломное проектирование. - 3-е изд., перераб. и доп. М.:
Агропромиздат, 1990 - 351 с.
2. Алиев
И.И. Электоротехнический справочник. - М.: Изобретательское предприятие Радио
Софт, 1998 - 240 с.
3. Козулин
В.С., Рожкова Л.Д. Электрооборудование станций и подстанций. - М.:
Энергоатомиздат, 1987 - 648 с.
4. Тихомиров
П.М. Расчет трансформаторов: 5-е изд., перераб. и доп. М: Энергоатомиздат, 1986
- 527 с.
5. Будзко
И.А., Зуль Н.М. Электроснабжение сельского хозяйства. - М.: Агропромиздат,
1990,-496 с.
6. Боднар
В.В. “Нагрузочная способность силовых масляных трансформаторов". М.:
Энергоатомиздат, 1983, - 176 с.
7. Китаев
В.Е., Трансформаторы - 3-е изд., исправленное. М: Высшая школа, 1974 - 207 с.
8. Голунов
А.М., Сещенко Н.С. Охлаждающие устройства масляных трансформаторов - 2-е изд.,
перераб. и доп. -М: Энергия 1976, - 215 с, ил.
9. Гемке
Р.Г. “Неисправности электрических машин”-2-е изд., перераб. и доп - Л:
Энергоатомиздат, 1989, - 332 с. ил.
10. под
ред. Луканина В. Н Теплотехника; учебник - М.: Высшая школа, 1999, - 671 с.
11. Лариков
Н.Н. Теплотехника; учебник М.: Стройиздат, 1985,-431 с.
12. Синельников
В.А., Ланда М.Л. Устройство для защиты силового трансформатора от перегрузки //
Описание изобретения // Государственный комитет по делам изобретений и открытий
- 1978.
13. Борухмн
В.А., Кулдыкин А.Н., Сулимова М.И. Устройство для защиты электрического
маслонаполненного трансформатора // Описание изобретения // Государственный
комитет по делам изобретений и открытий - 1980.
14. Гейдерман
Ж.П., Ланда М.Л., Синельников В.Я., Стасенко Р.Ф., Федотов И.А., Янаус А.Я.
Устройство для защиты от перегрузки обмотки электрического аппарата // Описание
изобретения // Государственный комитет по делам изобретений и открытий - 1973.
15. Ахмедов
Р.Н., Миронов Г.А., Керимов Ю.М., Исмаилова Э.А. Халилов Д.Д. Способ защиты
трехфазного силового трансформатора от перегрузки // Описание изобретения //
Государственный комитет по делам изобретений и открытий - 1987.
16. Линкин
Б.Ю. Электроснабжение промышленных предприятий и установок, М:, Высшая школа,
1975 - 360 с.
17. Правила
устройства электроустановок. М.: 1986, - 646 с.
18. Справочник
радиолюбителя - конструктора. - М: Радио и связь, 1997, - 560 с., ил.
19. Таев
И.С. “Электрические аппараты автоматики и управления". М: Высшая школа,
1975 - 224 с., ил.
20. 20.
Водяников В.Г. Экономическая оценка средств электрификации и автоматизации
сельскохозяйственного производства и систем сельской энергетики - М.: Ротапринт
Московского Государственного Агроинженерного Университета им. В.П. Горячкина,
1997 - 157 с.