Анализ электрической схемы холодильника "Бирюса 18"

  • Вид работы:
    Курсовая работа (т)
  • Предмет:
    Физика
  • Язык:
    Русский
    ,
    Формат файла:
    MS Word
    1,18 Mb
  • Опубликовано:
    2010-06-18
Вы можете узнать стоимость помощи в написании студенческой работы.
Помощь в написании работы, которую точно примут!

Анализ электрической схемы холодильника "Бирюса 18"

Федеральное агентство по образованию РФ

Восточно-Сибирский государственный технологический университет

Кафедра «МАЛП»

Курсовая работа

По дисциплине: Электропривод бытовых машин

На тему Анализ электрической схемы холодильника «Бирюса-18»









Улан-Удэ

2010

Содержание

История развития брэнда «Бирюса»

Холодильник «Бирюса»

Устройство холодильника

Анализ электрической схемы

Компрессор

Поршневой компрессор

Рабочий процесс компрессора

Герметизация компрессоров

Наружная и внутренняя подвески

Конструкция мотор-компрессора с наружной подвеской

Проходные герметичные контакты

Датчик-реле температуры.

Пускозащитное реле

Проводка

Электролампа

Список литературы

История развития брэнда «Бирюса»

ОАО "Красноярский завод холодильников "Бирюса" - один из крупнейших российских производителей холодильной техники, обладатель множества национальных и международных наград. Компания производит холодильники с 1963 года. За сорокалетний стаж работы Красноярского завода холодильников "Бирюса", его продукция завоевала популярность не только в Советском Союзе, но и за рубежом: бытовые холодильные агрегаты, а также различные модели морозильных ларей, шкафов-витрин и холодильных прилавков экспортировались в Европу. Оправившись после кризиса 90-х годов, ОАО КЗХ "Бирюса" в последние несколько лет стремительно увеличивает темпы своего производства. Улучшилось техническое оснащение холодильников, изменился их дизайн. И это привело к тому, что холодильникам "Бирюса" вновь стали отдавать предпочтение российские потребители.

Крепкое "сибирское здоровье" под торговой маркой "Бирюса"

Сибиряки знают толк в настоящем морозе. Поэтому неудивительно, что именно в этом суровом краю, где течет кристально чистая красавица-река Бирюса, и был основан завод "Бирюса", названный в честь этой знаменитой, не раз воспетой поэтами, таежной реки. С 1963 года название "Бирюса" зазвучало почти в каждом российском доме - именно в этом году в Красноярске было начато производство бытовых холодильников. Лучшие отечественные специалисты работали на красноярском предприятии, чтобы дать стране современную модель самой нужной на кухне бытовой техники. Новый завод отличало постоянное стремление к росту производства (отчасти это объяснялось тем, что холодильники “Бирюса” моментально завоевали огромную популярность у жителей СССР, они буквально "сметались" из специализированных магазинов).

Если завод к тому времени, как ему исполнился год, выпустил 18 тысяч холодильников, то в 1965 году (через двенадцать месяцев) увеличил производство в восемь раз. Специалисты завода "Бирюса" продолжали наращивать производственные темпы, и в скором времени холодильники этой марки появились во многих домах жителей Союза. При этом улучшение качества технических характеристик и дизайна шло параллельно с ростом единиц продукции. Специалисты "Бирюсы" вели постоянный поиск в области моделирования силуэта, внутреннего и внешнего оформления холодильников. Освоив производство морозильных камер, завод еще выше поднялся в глазах потребителя. К 1972 году на красноярском предприятии был налажен выпуск холодильников 35 различных моделей, что говорит о большом потенциале "Бирюсы" как разработчика и производителя. Этот факт сообщает также и о гибкой политике предприятия по отношению к потребителю: в заводских цехах выпускались модели на любой вкус: маленькие и большие, вместительные и с компактными камерами. Разнились также модели и по своим эксплуатационно-техническими характеристиками. В 1995 году на предприятии было освоено производство торгового холодильного оборудования. Начало этому положила выпущенная "Бирюсой" линия горизонтальных морозильников-ларей. Затем красноярскими специалистами были разработаны модели холодильных шкафов-витрин, а также холодильных прилавков. Вскоре холодильники "Бирюса" нашли выход и на международный рынок: заводом выпускалось до 800 тысяч единиц продукции в год, из них только 500 тысяч холодильников оставалось в нашей стране, а остальные шли на экспорт. В Западной Европе быстро оценили выгоду покупки моделей холодильников, которые были дешевле продукции знаменитых местных гигантов, но ничуть не хуже по качеству. Кризис 90-х серьезно потрепал нервы руководителям "Бирюсы", которые стремились сделать все, чтобы сохранить высоту завоеванных позиций. Это было не раз отмечено зарубежными коллегами, с пониманием отнесшимся к трудностям в нашей стране. Так, в 1995 году ОАО "Красноярский завод холодильников "Бирюса" стал обладателем международной награды "Факел Бирмингама", врученной за стойкость и развитие в условиях социально-экономического кризиса. Международные призы "Бирюса" получала не раз: в 1993 году в Мадриде завод был награжден за успех коммерческих предприятий, а 1994 году в Бельгии получил "Золотой глобус" за конкурентоспособность выпускаемой продукции, а также за вклад в развитие экономики своей страны.

Специалисты “Бирюсы” в свое время пришли к правильному выводу: производство деталей и узлов на своем же предприятии, а не закупка у поставщика, позволит не только значительно снизить себестоимость, но и предохранит от нарушения сроков поставки (что не является редкостью), а также даст возможность контролировать качество производимых в цехах завода деталей. Так, проповедуя систему вертикальной интеграции, специалисты ОАО КЗХ "Бирюса" добились того, что на одном из заседаний правительства страны было принято решение о расширении производства красноярского завода. Для осуществления задуманного пришлось обратиться за помощью к японским поставщикам оборудования. Это было необходимо для того чтобы под эгидой ОАО КЗХ "Бирюса" был открыт новый завод по производству мотор-компрессоров - важнейшей части каждого холодильника. После того, как оборудование поступило, к поддержке иностранных компаний уже прибегать не пришлось: ОАО КЗХ "Бирюса" своими силами в течение года проводило реконструкционные работы в корпусах предприятия, а также монтировало новое производственное оборудование. В 1997 году эти работы были завершены, после чего красноярское предприятие стало российским лидером по производству мотор-компрессоров. Новое оборудование позволило наладить выпуск шести современных моделей компрессоров, отличительными чертами которых можно назвать не только полную экологическую безопасность их применения (они работают с озонобезопасными хладагентами), но и высочайшую производительность, благодаря которой появилась возможность повысить объем выпускаемых моделей холодильников.

Безопасность новых компрессоров было подтверждена сертификатом Госстандарта России, а также сертификатом, выданным немецким сертификационным центром TUV, который подтвердил соответствие продукции завода европейским стандартам. Надежность, высокая производительность, а также достойные технические характеристики выпускаемых ОАО КЗХ "Бирюса" комплектующих, послужили причиной тому, что красноярский завод стал крупнейшим российским поставщиком мотор-компрессоров, которые активно приобретаются различными предприятиями (большинство производимых в нашей стране холодильников снабжено компрессорами именно этой марки). Условиям вертикальной интеграции отвечает и наличие у красноярского завода собственного сталелитейного производства, на котором изготавливаются литые составляющие.

Постепенно ОАО КЗХ "Бирюса" вернуло себе былой престиж, о чем свидетельствует полученный заводом в 2001 году диплом победителя всероссийского конкурса "1000 лучших предприятий России - 2001". А за год до этого сертификационный центр TUV протестировал качество моделей продукции завода, после чего на Московской международной конференции по менеджменту качества ОАО КЗХ "Бирюса" был вручен сертификат соответствия качества продукции требованиям ИСО 9001-2000. В 2002 году завод получил звание Лидера региональной экономики в номинации "Автоматизация и механизация производственных процессов в области серийного выпуска холодильной техники".

Тем временем, в цехах и лабораториях предприятия по-прежнему велся поиск новых решений, что привело к запуску в производство серии промышленных образцов медицинского оборудования. Так, холодильные шкафы, сошедшие с конвейера ОАО КЗХ "Бирюса", идеально подходят для банков крови, поскольку в них бережно воссоздана среда, необходимая для хранения биологических жидкостей. В 2004 году знаменитый красноярский завод "Бирюса" получил сразу две награды: премию "Русский Национальный Олимп" в номинации "Крупный бизнес. Промышленные предприятия", а также премию "Лучший российский экспортер" в номинации "Лучший экспортер отрасли". Вторая премия показывает, что ОАО КЗХ "Бирюса" добилось возвращения популярности на международном рынке. И эта популярность заслужена: холодильное оборудование красноярского производителя экологически безопасно, отличается прекрасными техническими характеристиками, продуманным элегантным дизайном, а также поистине "сибирским здоровьем" - мало какой производитель может похвастаться, что его продукция продолжает исправно работать на своего владельца на протяжении нескольких десятилетий! Выпуск бытовых холодильников по-прежнему остается ведущим направлением деятельности ОАО КЗХ "Бирюса". Одним из условий качества этих единиц производства является, помимо жесточайшего внутреннего контроля за технологическими процессами, тот факт, что большая часть составляющих элементов холодильника выпускается на самом заводе. Современные модели холодильников "Бирюса" могут на равных конкурировать с лучшими образцами иностранных производителей. Особенно после того, как в ассортименте фирмы появились модели с запененным испарителем морозильной камеры верхнего расположения. Наличие у морозильной камеры автоматического режима "заморозки" позволит быстро и качественно произвести замораживание закладываемых в нее продуктов на полную глубину, с сохранением у них при этом всех питательных свойств. Особое же антимикробное покрытие поверхностей позволяет сохранить вкусовые качества провианта, продлить срок его хранения, а также предотвратить в камерах развитие жизнедеятельности бактерий и микробов.

При производстве своих холодильников специалисты ОАО КЗХ "Бирюса" широко применяют безопасные с точки зрения экологии и здоровья человека технологии. Так, окрашивание некоторых элементов конструкции осуществляется с использованием порошковых красителей, признанных экологически безопасными. Внутренний дизайн "Бирюсы" нового поколения продуман так, чтобы внести в быт потребителя удобство и уют: благодаря оснащению морозильной камеры запененным испарителем, она легко приводится в порядок. Наличие внутри холодильника мобильных полочек, которые при необходимости можно вынуть или переставить на другую высоту, позволяет использовать его для хранения емкостей разной величины. Перенавешиваемые же двери решат любую проблему с планировкой кухни.

Холодильник «Бирюса-18»

Тип холодильника

Компрессионный

Количество камер

2

Общий объем, дм3

260

Объем низкотемпературной камеры, дм3

60

Температура в низкотемпературной камере,°С

-18

Потребляемая мощность, Вт

180

Оттаивание испарителя  холодильной камеры

Полуавтоматическое

Расход электроэнергии при температуре воздуха 25°С, кВт ч/сут

1,9

Габаритные размеры, мм

1455х580х600

Масса, кг

72,5


Устройство холодильника

Холодильник двухкамерный, выполнен в виде напольного шкафа. Корпус шкафа холодильника и корпуса дверей изготовляют из стального листа с последующим нанесением защитно-декоративного покрытия, внутренний шкаф и панели дверей - из пластмассы. Теплоизоляцией служит пенополиуретан.

На боковой стене холодильной камеры расположен блок приборов, который содержит терморегулятор Т-130, выключатель ВОК-2 и электрическую лампу РН 220-15-1. Лампа автоматически загорается при открывании двери и гаснет при закрывании.

Оттаивание испарителя холодильной камеры автоматическое, в период нерабочей части каждого цикла работы холодильного агрегата, которое обеспечивается с помощью терморегулятора Т-130 с плюсовой температурой включения и нагревателя, закрепленного на задней плоскости испарителя.

Конструкция внутреннего шкафа и панели двери в холодильной камере позволяет осуществлять перестановку полок и барьеров по высоте с интервалом 50 мм. Полки можно вынимать из холодильной камеры при открывании двери на 90°. Конструкция холодильников предусматривает возможность перенавески дверей с тем, чтобы они открывались справа налево. Дверные проемы уплотняются эластичным уплотнителем с магнитной вставкой. Низкотемпературная и холодильная камеры охлаждаются с помощью листотрубных испарителей.

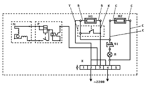
Анализ электрической схемы

Рис. 1 Электрическая схема холодильника Бирюса-18:

М - компрессор ХКВ6- 1ЛБУ; Р - реле Р1: Т - терморегулятор Т130; S - выключатель ВОК-2; Л - лампа РН 220-15-1: Н1, Н2 - электронагреватели; Х - распределительная колодка; Б, К, С - цвет проводов (К - коричневый, Б - белый, С - синий); 1, 2, 3, 4, 5 - номера на распределительной колодке

Компрессор

Компрессор - это газовая машина, которая в отличие от двигателей не совершает работу, а потребляет ее. Компрессор является одним из основных и наиболее ответственных элементов холодильного агрегата.

Буквенные обозначения компрессоров

По номинальномуо напряжению и частоте тока:

1-го исполнения на напряжение 220 В и частоту тока 50 Гц;

По типу электродвигателя и пускозащитного реле:

Д       с двухполюсным однофазным асинхронным электродвигателем ДХМ холодильного агрегата и пускозащитным токовым комбинированным реле РТК;

Л       с двухполюсным однофазным асинхронным электродвигателем ЭД и двухполюсным однофазным асинхронным электродвигателем с повышенным пусковым моментом (ЭДП), а также с пускозащитным комбинированным реле Р;

По наличию устройств охлаждения:

Б       без устройства для дополнительного охлаждения;

М     с устройством для дополнительного охлаждения;

По условиям эксплуатации:

УХЛ                    для эксплуатации в районах с умеренным и холодным климатом;

Т      для эксплуатации в районах с тропическим климатом.

Технические характеристики

Компрессор

Работа на хладоне-12

Работа на воздухе

Удельная масса, г/(Вт*год)

Удельная энергоемкость Вт/Вт, не более


Номинальная холодо-производительность, Вт(ккал/ч)

Потребляемая мощность

Удельная холодо-производительность м3/с (л/мин), не менее

Объемная производительность м3/с (л/мин), не менее

Потребляемая мощность, Вт, не более

Масса, кг не более






До  01.01.90

с  01.01.90






ХКВ6-1ЛБ УХЛ

145(125)

165

0,91

0,95

15х10-5(9,2)

175

9,7

0,0046

1,1


Масса, указанная в таблице, включает массу заправленного маслом компрессора без учета массы пускозащитного реле и монтажных изделий.

Объемная холодопроизводительность по воздуху и потребляемая мощность определяются на стенде при условиях, что:

·              температура обмоток электродвигателя компрессора 85 ±10 "С;

·              напряжение номинальное ±2%;

·              давление всасывания избыточное 0 - 1,96х103 Па;

·              давление нагнетания избыточное 78,5х104 Па.

Корректируемый уровень звуковой мощности компрессоров в установившемся режиме не должен превышать:

·              44 дБА - для 5-го и 6-го типоразмеров;

·              46 дБА - для 8-го типоразмера.

Сопротивление электрической изоляции компрессора между токоведущими частями и кожухом должно быть не менее 10 МОм. Электрическая изоляция между токоведущими частями и кожухом компрессора в холодном состоянии должна выдерживать испытательное напряжение 1250 В.

Компрессор должен сохранять работоспособность при отклонениях напряжения сети от -15 до +10% номинального значения.

В холодильных агрегатах отечественных бытовых холодильников используют исключительно герметичные поршневые одноцилиндровые компрессоры с кривошипно-шатунным и кулисным механизмами и частотой вращения вала, соответственно, 1500 и 3000 оборотов в минуту.

 

Поршневой компрессор

 
Определение и принцип действия

Поршневым называют компрессор, у которого поршень совершает в цилиндре возвратно-поступательные движения. Простейший поршневой компрессор (рис. 2) состоит из цилиндра, в котором перемещается поршень (между стенками цилиндра и поршнем имеется небольшой зазор). Движение поршня обеспечивается кривошипно-шатунным механизмом от вала с приводным двигателем.

В крышке цилиндра расположены нагнетательный и всасывающий клапаны компрессора. За один оборот вала, т.е. за два хода поршня, в каждом цилиндре компрессора совершается полный рабочий процесс. При движении поршня вправо (по рисунку) в конденсатор надпоршневом пространстве создается разрежение и пары хладагента всасываются в цилиндр из испарителя через открывающийся клапан. При обратном ходе поршня пары сжимаются и давление возрастает. Всасывающий клапан при этом закрывается, а сжатые пары через нагнетательный клапан выталкиваются в конденсатор. Затем направление движения поршня меняется, нагнетательный клапан закрывается и компрессор вновь отсасывает пары из испарителя. Таким образом, циклически повторяется весь рабочий процесс.

Состав поршневого компрессора

В корпусе компрессора, изготовленном из чугуна, находится цилиндр и картер, в котором расположен коленчатый вал. В нижней части картера залито масло для смазки трущихся деталей компрессора. Коренные шейки коленчатого вала лежат в подшипниках, а к шатунной шейке прикреплен своей нижней головкой шатун.

Шейка вала, выходящая из картера наружу, уплотнена сальником, чтобы не было течи хладагента через зазор между валом и подшипником. На шейке вала напрессован маховик, который вращается вместе с валом от электродвигателя при помощи ременной передачи.

Шатун соединен своей верхней головкой с поршнем при помощи поршневого пальца. При вращении вала поршень попеременно движется вдоль оси цилиндра от одного крайнего положения до другого на величину двойного радиуса кривошипа. На поршне надеты кольца, трущиеся по зеркалу цилиндра и уплотняющие (благодаря своей упругости) рабочую полость цилиндра, чтобы пары хладагента не могли попасть в картер.

Верхний торец цилиндра закрыт головкой. Головка цилиндра состоит из двух камер: всасывания и нагнетания. В каждой камере находится клапан, соответственно называемый всасывающим и нагнетательным. Клапаны расположены по обе стороны клапанной плиты и закрывают имеющиеся в ней отверстия, которые соединяют камеры головки с цилиндром. К камере всасывания подходит всасывающий трубопровод, соединенный с испарителем, к камере нагнетания - нагнетательный трубопровод, соединенный с конденсатором.

 

Рабочий процесс компрессора

 
Этап 1.

При движении поршня вниз рабочий объем цилиндра (объем цилиндра над поршнем) увеличивается и давление паров хладагента в нем падает.

Этап 2.

Когда давление в цилиндре станет ниже, чем давление в камере всасывания головки (в испарителе), откроется всасывающий клапан и пары хладагента из испарителя по всасывающему трубопроводу будут поступать в цилиндр. Начнется процесс всасывания. Он будет продолжаться до тех пор, пока поршень, достигнув крайнего нижнего положения (нижняя мертвая точка) в цилиндре, не начнет двигаться вверх. Рабочий объем цилиндра будет уменьшаться, а давление паров, соответственно, расти.

Этап 3.

Как только давление паров в цилиндре превысит давление в камере всасывания головки, всасывающий клапан закроется и процесс всасывания закончится. Начнется сжатие паров. Процесс сжатия будет происходить до тех пор, пока давление паров в цилиндре не превысит давления в камере нагнетания головки (в конденсаторе).

Этап 4.

В результате предыдущего этапа откроется нагнетательный клапан. Начнется процесс нагнетания, т.е. выталкивание сжатых паров из цилиндра компрессора в конденсатор.

Небольшое количество сжатых паров хладагента на этапе 4 неизбежно останется в цилиндре. Это происходит потому, что при крайнем верхнем положении поршня (верхняя мертвая точка) в цилиндре должен быть зазор между донышком поршня и клапанной плитой, чтобы поршень не ударялся о нее своим донышком. Зазор создает вредный - мертвый объем, в который также входит объем, образуемый проходным сечением отверстия в клапанной плите, соединяющего цилиндр с камерой нагнетания головки. Сжатые пары, оставшиеся в мертвом объеме (пространстве), будут расширяться в цилиндре при последующем движении поршня вниз до тех пор, пока их давление, т.е. давление в цилиндре, не станет ниже, чем давление паров хладагента в камере всасывания головки.

Вывод.

При движении поршня вниз происходит расширение паров, оставшихся в цилиндре, и всасывание новых паров хладагента из испарителя, а при движении поршня вверх - сжатие паров и нагнетание их в конденсатор.

Герметизация компрессоров


Надежность сохранения хладагента в компрессоре зависит от степени герметизации компрессора. Наиболее подвержены утечкам хладагента компрессоры открытого типа, имеющие сальники и разъемные части корпуса.

Для герметизации такого компрессора тщательно обрабатывают плоскости разъема корпуса, уплотняя их прокладками, и соединяют большим количеством болтов. Наиболее уязвимое для утечки хладагента место выхода вала из корпуса уплотняют сложными по устройству сальниками, однако и они недостаточно надежны. Кроме того, надежность сальников значительно снижается с увеличением частоты вращения вала.

Учитывая практически неизбежные утечки хладагента, холодильники с компрессорами открытого типа заполняют несколько большим количеством хладагента, чем требуется для работы компрессора, и в процессе эксплуатации периодически его пополняют.

Лучшая герметизация обеспечивается у полугерметичных компрессоров. Двигатель таких компрессоров заключен в кожух, который прикреплен болтами к корпусу компрессора. При такой компоновке двигателя отпадает надобность в сальнике. Герметизация плоскостей разъема кожуха двигателя с корпусом компрессора обеспечивается тщательной их обработкой, а также применением уплотнительных прокладок. Наиболее надежная герметизация у герметичных компрессоров.

Устройство герметичных компрессоров

Компрессор, сопряженный с электродвигателем без промежуточной передачи и находящийся вместе с ним в общем наглухо заваренном кожухе, называют герметичным компрессором или мотор-компрессором. При таком расположении компрессора с электродвигателем исключается надобность в сальнике, обычно являющемся основным местом утечек хладагента. Ротор электродвигателя насажен непосредственно на вал компрессора, а статор закреплен на корпусе компрессора или в кожухе.

Корпус компрессора служит основной несущей частью, включающей в себя отлитый заодно цилиндр (не всегда) и коренные подшипники коленчатого вала. На корпусе монтируют все остальные детали компрессора и статор (не всегда) двигателя. Этим обеспечивается компактность конструкции мотор-компрессора.

В отличие от компрессоров открытого типа поршневые кольца в мотор-компрессоре не применяют, а необходимое уплотнение поршня в цилиндре достигается благодаря малым (0,01...0,02 мм) зазорам между ними. Клапаны (всасывающий и нагнетательный) представляют собой упругие пластинки различной формы, изготовленные из тонкой (0,10...0,30 мм) высокоуглеродистой стали.

В связи с высокими требованиями, предъявляемыми к работе бытовых холодильников, в герметичных компрессорах на линиях всасывания и нагнетания возле головки цилиндра устанавливают глушители для снижения шума, создаваемого пульсирующими парами хладагента.

Отличительной особенностью герметичных компрессоров является также наличие упругой подвески компрессора и двигателя, значительно снижающей шум и вибрации при их работе. Вибрация мотор-компрессора передается на шкаф холодильника, поэтому находящаяся в камере посуда может дребезжать. Особенно усиливается вибрация в моменты остановок компрессора.

 

Наружная и внутренняя подвески


Для устранения вибраций шкафа мотор-компрессор подвешивают на пружинах.

Существуют два типа подвески:

·              наружная;

·              внутренняя.

При внутренней подвеске компрессор с двигателем подвешивают на пружинах внутри кожуха, а кожух жестко закрепляют на раме. В этом случае мотор-компрессор более компактен и все его наружные части жестко соединены друг с другом.

Достоинства наружной подвески:

·              лучшие условия охлаждения обмоток статора благодаря хорошему тепловому контакту статора с кожухом. При внутренней подвеске условия охлаждения обмоток ухудшаются, так как статор не касается стенок кожуха и тепло от обмоток передается кожуху через пары хладагента, имеющие относительно плохую теплопроводность;

·              возможность устранения дефекта в случае нарушения крепления подвески и появления стука. При внутренней подвеске такая возможность исключается и холодильный агрегат приходится подвергать сложному ремонту.

Достоинства внутренней подвески:

·              меньший уровень шума работающего компрессора;

·              вибрации почти не передаются на кожух.

В последние годы внутренняя подвеска мотор-компрессора нашла широкое применение. Основной недостаток ее - ухудшение охлаждения обмоток - компенсируют устройством температуростойкой изоляции обмоток, допускающей повышенный нагрев.

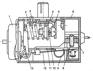
Конструкция мотор-компрессора с наружной подвеской

При наружной подвеске компрессор (рис. 5) и статор электродвигателя помещены в общий цилиндрический кожух и стянуты винтами. Кожух закрыт с двух сторон крышками, приваренными к металлическому цилиндру. В одну из крышек (со стороны статора) впаяны проходные контакты, через которые подается напряжение электросети двигателю, а также штуцер (или трубка заполнения), через который холодильный агрегат заполняют смазочным маслом и хладоном.

Кожух компрессора подвешен к раме на пружинах. Пружинная подвеска компрессора устраняет вибрации шкафа холодильника, потому что как бы ни был уравновешен мотор-компрессор, в периоды пуска и особенно останова двигателя возникают большие колебания.

В одних холодильных агрегатах кожух подвешен на трех или четырех пружинах, в других опирается на две пружины, расположенные по направлению продольной оси кожуха.

Наружную подвеску кожуха обычно делают регулируемой, что позволяет устранить дребезжание и снизить шум при работе холодильника. В зависимости от конструкции наружной подвески во многих холодильниках применяют устройства, позволяющие при транспортировке жестко прикреплять кожух компрессора к раме.

Проходные герметичные контакты

Электродвигатель мотор-компрессора холодильного агрегата питается через проходные герметичные контакты, установленные в крышке кожуха мотор-компрессора.

Рис. 6. Проходные контакты:

1 - корпус; 2 -токопроводящие стержни; 3 - стекло

Контакты представляют собой три токопроводящих стержня 2 (рис. 1), залитых специальным стеклом 3 в общий стальной корпус 1, приваренный к крышке кожуха. Стекло хорошо сцепляется с металлом и обеспечивает герметичность кожуха. Кроме того, стекло - хороший электроизолятор.

Расположение контактов бывает различным. Выходные концы обмоток электродвигателя присоединены к контактам внутри кожуха мотор-компрессора. Проходные контакты при изготовлении испытывают на электрическую прочность напряжением 1000 В, а также на прочность и плотность в воде давлением воздуха 1470 МПа в броневанне. Там же проверяют прочность кожуха мотор-компрессора после приварки крышек.

С внешней стороны кожуха на проходные контакты для соединения с электропроводкой агрегата надевают специальные съемные зажимы или колодки.

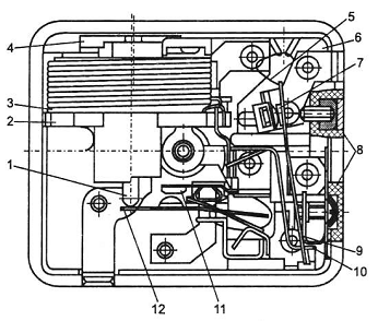
Датчик-реле температуры Т-130 (ТРХ)

Прибор смонтирован в пластмассовом корпусе 6 (рис. 3) и состоит из следующих основных частей: термочувствительной системы, узла настройки температуры замыкания контактов, механизма переключения контактов и колодки с контактной группой, выводными клеммами и винтом настройки дифференциала. Дифференциалом терморегулятора называют разность между температурой размыкания и замыкания контактов (при определенном натяжении основной пружины). Чем меньше дифференциал прибора, тем в более узких пределах будет поддерживаться заданная температура. В терморегуляторах бытовых холодильников этот узел используют только для заводской регулировки прибора. Во многих конструкциях терморегуляторов он отсутствует. Дифференциал изменяют при помощи винта, который, являясь ограничителем для перемещения силового рычага, приближает или удаляет момент перебрасывания перекидной пружиной рычага с подвижным контактом.

Рис. Датчик-реле температуры Т-130:

1 - термосистема, 2 - пружина, 3 - ползун, 4 - гайка, 5 - регулировочные винт, 6 - корпус, 7 - колодка, 8 - регулировочные винт, 9 - перебрасывающая пружина, 10 - контровочная пружина, 11 - рычаг, 12 - рычаг, 13 - ось

Упругим элементом термочувствительной системы является сильфон. Узел настройки температуры включения контактов состоит из пружины 2, ползуна 3, гайки 4, регулировочного винта 5 и контровочной пружины 10.

Зону нечувствительности настраивают регулировочным винтом 8, установленным в колодке 7. Механизм переключения контактов состоит из рычага 12, оси 13, рычага 11 и перебрасывающейся пружины 9.

Прибор работает следующим образом. Сильфон термочувствительной системы 1 воздействует на двуплечий рычаг, шарнирно закрепленный на оси 13. В режиме термостатирования рычаг, вращаясь под действием усилий термосистемы и пружины 2, через пружину 9 и рычаг 12 замыкает или размыкает контакты.

При повышении температуры контролируемой среды контакты замыкаются, при понижении температуры на величину зоны нечувствительности - размыкаются.

При наиболее холодном режиме ручка прибора повернута по часовой стрелке до упора, при среднем на 125°, а при наиболее теплом на 250° против часовой стрелки. Средний режим и режим "Тепло" устанавливают по рискам на корпусе прибора. При повороте ручки против часовой стрелки до упора на 320° от наиболее холодного режима происходит принудительное размыкание контактов.

Прибор можно устанавливать как в камере холодильника, так и снаружи в местах, исключающих попадание воды внутрь прибора при эксплуатации. Длина контакта капиллярной трубки со стенкой испарителя должна быть не менее 120 мм.

Датчик-реле температуры Т-130 предназначен для поддержания заданной температуры испарителя холодильной камеры двухкамерного холодильника путем замыкания и размыкания электрической цепи холодильного агрегата.

Пускозащитное реле

Для запуска электродвигателя и защиты его обмоток от перегрузок в бытовых холодильниках применяют комбинированные пускозащитные реле.

Пускозащитное реле типа ДХР устанавливают на специальной площадке, приваренной к раме мотор-компрессора, и закрепляют скобой. Контакты пускового реле находятся в разомкнутом состоянии под действием упругой пластинки, к которой прикреплен якорь с подвижным контактом. Резкое размыкание контактов защитного реле (чтобы предотвратить их подгорание) обеспечивается небольшим постоянным магнитом, закрепленным на корпусе реле под биметаллической пластинкой. Наличие магнита способствует также увеличению времени выдержки контактов в разомкнутом положении (для лучшего охлаждения обмоток выключенного двигателя).

Винтовые зажимы для присоединения проводов расположены на задней стенке реле и обозначены цифрами. К зажимам 1, 2 и 3 (рис. 8) присоединяют провод от проходных контактов кожуха мотор-компрессора (от обмоток электродвигателя), к зажимам 4 и 5-соединительный шнур с вилкой для включения холодильника в сеть, а также провода от электропатрона и выключателя лампы освещения холодильной камеры. К зажиму 4 присоединяют провод от терморегулятора.

Рис. 8. Схема пускозащитного реле типа ДХР:

1,2,3 - зажимы контактов проводов; 4, 5 - зажимы контактов соединительного шнура

Реле РТП-1 в зависимости от модификации устанавливают в нижней части рамы агрегата или непосредственно на проходных контактах на крышке кожуха компрессора и закрепляют специальной скобой. Электропровода надежно соединяют с зажимами реле и терморегулятора при помощи съемных наконечников.

Рис. Реле РТП-1

1 - сердечник, 2 - корпус катушки, 3 - катушка, 4 - фетровая прокладка,

5 - перекидная пружина, 6 - корпус, 7 - контакты теплового реле, 8 - регулировочные винты, 9 - биметаллическая пластина, 10 - нагревательная спираль,

11 - неподвижный контакт пускового реле, 12 - пластины неподвижного контакта пускового реле

Тепловое реле состоит из нагревательной стирали 10 (рис. 9), соединенной с биметаллической пластиной 9, контактов 7, последовательно включенных в цепь электродвигателя. Пусковое реле электромагнитного типа состоит из катушки 3 с сердечником 1, который своей массой, нажимая на пластину 12 неподвижного контакта, удерживает контакты в разомкнутом положении. Неподвижный контакт 11 закреплен на корпусе реле. Обмотка катушки 3 пускового реле включена последовательно в цепь рабочей обмотки электродвигателя. При правильно отрегулированном реле запуск электродвигателя происходит в течение 1-2 с.

Пусковое реле работает следующим образом. При включении электродвигателя, когда ротор неподвижен, по катушке реле проходит ток (большой силы) короткого замыкания. Образующийся при этом магнитный поток втягивает сердечник, в результате чего контакты реле замыкаются и включают пусковую обмотку. Обычно контакты пускового реле разомкнуты. По мере того как ротор электродвигателя увеличивает частоту вращения, пусковой ток падает и сердечник, возвращаясь в первоначальное положение, размыкает контакты, отключая пусковую обмотку.

Принцип работы пускозащитного реле заключается в следующем. Нагревательная спираль 10, последовательно соединенная с биметаллической пластиной 9 и с размыкающими контактами 7, включена в цепь рабочей обмотки электродвигателя. Реле включено с таким расчетом, чтобы при включении пусковой обмотки через нагревательную спираль проходил суммарный ток обеих обмоток. При рабочем токе контакты реле остаются замкнутыми. При повышении силы тока нагревательная спираль воздействует на биметаллическую пластину, заставляя ее изгибаться, при этом контакты размыкаются и электродвигатель останавливается. При остывании биметаллическая пластина приобретает нормальное положение, контакты реле замыкаются и включается электродвигатель агрегата.

Проводка

Проводка с аппаратурой включена в электрическую цепь холодильника параллельно проводке, питающей электродвигатель компрессора (или нагреватель генератора в абсорбционном холодильнике), и действует независимо от работы электродвигателя или генератора.

В бытовых холодильниках применяются электропатроны специальной конструкции, которые при возможном увлажнении предотвращают замыкание цепи.

Электролампа

Электролампы применяют мощностью 15-25 Вт (в зависимости от объема камеры) с латунным или алюминиевым цоколем типа Р-14 или Р-27. Во многих холодильниках электролампа закрыта плафоном или ограждена защитным устройством, предохраняющим ее от повреждений.

Лампа включается автоматически при открывании двери холодильника и выключается при закрывании.

Выключатель электролампы обычно расположен в простенке между корпусом шкафа и камерой и закреплен на облицовочной накладке. Кнопка выключателя выступает наружу и при закрытой двери шкафа упирается во внутреннюю панель. Контакты выключателя нормально замкнуты.

Список используемых источников

1.       Холодильники от А до Я. Издание 2-е, Автор: С. Л. Корякин-Черняк

2.      Бытовые холодильники и кондиционеры. Автор: С. Т. Колач

3.      Ремонт бытовых холодильников. Автор: Максим Першин

4.      Ремонт домашних компрессионных холодильников. Автор: Кругляк И.

5.      Холодильные машины. Автор: Бараненко А.В.

6.      Холодильные машины и аппараты. Автор: Л. М. Розенфельд

7.      Ресурсы сети Интернет

Похожие работы на - Анализ электрической схемы холодильника "Бирюса 18"

 

Не нашли материал для своей работы?
Поможем написать уникальную работу
Без плагиата!
Без нейросетей!