|
1760
<#"477363.files/image004.gif">
де: Пн - плановий прибуток, розраховується
виходячи з середніх показників роботи флоту;
Пб - реально отриманий прибуток, результат
економічної діяльності флоту.
Реально отриманий прибуток формується під
впливом прямих і непрямих економічних чинників. Можна виразити так:
До прямих відносяться:
- збільшення провізної здатності флоту (Эql)
- із зменшенням часу простою збільшується час експлуатаційного періоду судна і
загальна кількість, вантажу, що перевозиться;
- витрати на ремонт (Эремонт),
зворотньопропорційна ефективності роботи класифікаційного суспільства, тобто
скорочення витрат;
- витрати при аваріях (Эбезоп), при
ефективній роботі До мають дорівнювати нулю.
До непрямих відносяться:
- підвищення якості транспортного процесу (Экач),
відчувається у вигляді зниженої страхової ставки для судна, можливості економії
на витраті палива і ефективному використанні постачання;
- показник збереження вантажу (Эсохр),
дозволяє отримувати підвищений дохід за рахунок збільшення провізної ставки для
вантажовласника, збільшивши прибуток таким чином за рахунок довіри до послуг
флоту;
- захист довкілля (Еекол), включає
витрати які несе судновласник в разі виникнення аварії з нанесенням збитку
довкіллю, для усунення такого збитку.
Розглянемо ці чинники по складових.
2. Розрахунок показників роботи
судна в рейсі.
Термін окупності
визначається як відношення додаткових капітальних вкладень до приросту чистого
прибутку
Кількість вантажу
на судні
т
Ходовий час за круговий рейс
13,8 діб
діб
Час стоянки за круговий рейс
3,33 діб.
Повний час рейсу
17,13 діб
діб.
Річна провізна здатність судна
т
т
Коефіцієнт ходового
часу
Число рейсів
рейсів
рейсів
Експлуатаційні
витрати судна за рейс
у.о.
у.о.
Експлуатаційні
витрати судна за рік
у.о.
у.о.
Балансовий прибуток судна за рейс
у.о.
у.о.
Річний балансовий прибуток судна
у.о.
у.о.
Визначення річної економії
унаслідок використання розпилювачів нових технічних засобів по складовим
де ΔЭт
зменшення витрат на паливо;
ΔЭа
зменшення витрат на капітальний ремонт і реновацію;
ΔЭр
зменшення витрат на поточний ремонт;
ΔЭу
річне зниження втрат прибутку і технічних збитків за рахунок застосування
інновацій.
Визначимо значення нових економічних показників
роботи судна в рейсі які будуть отримані в результаті упровадження нових
технологічних засобів, в результаті використання яких були понижені витрати на
паливо, зменшені витрати на поточний ремонт при зниженні числа аварійних
відмов, підвищення ресурсу і часу служби об'єкту модернізації, збільшення
міжремонтного ресурсу і зниження об'єму заводських робіт.
Значення коефіцієнтів, використовуваних для
розрахунку вищенаведеного вирази приведені в таблиці 6.2.
Таблиця 6.2 Початкові дані
|
Найменування
|
Позначення
|
Одиниці вимірювання
|
Величина планових показників роботи судна.
|
Змінений показник, унаслідок підвищення якості
роботи КО.
|
|
1. Відносне підвищення терміну служби
|
-0,050,06
|
|
|
|
|
2. Середньорічні витрати на капітальний ремонт
|
у.о.80007500
|
|
|
|
|
3. Ціна об'єкту модернізації
|
у.о.8000080000
|
|
|
|
|
4. Відносне зниження числа аварійних відмов
|
-0,40,45
|
|
|
|
|
5. Середньорічні витрати на поточний ремонт
|
у.о.100009600
|
|
|
|
|
6. Експлуатаційний період судна
|
діб.332335
|
|
|
|
|
7. Коефіцієнт ходового часу
|
-0,7980,803
|
|
|
|
|
8. Дедвейт судна
|
т2130-
|
|
|
|
|
9. Річне зменшення величини технічних збитків
судна від аварій ЕУ
|
у.е./т0,70,75
|
|
|
|
|
10. Коефіцієнт обліку комерційних збитків
|
-2-
|
|
|
|
|
11. Річний чистий прибуток судна
|
у.о.2000020000
|
|
|
|
|
12. Зміна експлуатаційного періоду судна
|
діб.3-
|
|
|
|
|
13. Провізна здатність судна
|
т3876239598
|
|
|
|
|
14. Збільшення експлуатаційного періоду
|
діб.25-
|
|
|
|
|
15. Міжремонтний період
|
діб.375
|
|
|
|
|
16. Додаткові капіталовкладення на
застосування засобів автоматизації
|
у.о.6000
|
|
|
|
3. Розрахунок
економії витрат на утримання судна.
Оцінка річної
економії експлуатаційних витрат від підвищення ресурсу і часу служби об'єкту
модернізації за рахунок зниження числа аварійних відмов і зниження швидкості
його зносу:
у.о
у.о
Річна економія від зменшення витрат на поточний
ремонт при зниженні числа аварійних відмов:
у.о.
у.о.
Річне зниження втрат прибутків і технічних
збитків за рахунок модернізації:
у.о.
у.о.
Оцінка збитку, що
запобігає, від негативної дії на навколишнє середовище. Економічний ефект,
отриманий за рахунок запобігання екологічному збитку, визначається по формулі
Де - економічний збиток від забруднення
навколишнього середовища до і після впровадження природоохоронних заходів $;
збір
відходів, що утилізували, при очищенні водного середовища для виробничого
споживання, натуральні одиниці вимірювання (т, м3);
ціна
здачі одиниці відходів, що утилізували, приймальним станціям $.
Економічна оцінка збитку від скидання
забруднюючих речовин із стічними водами в морі проводиться за формулою:
Де сумарна оцінка збитку від
скидання забруднюючих речовин $;
коефіцієнт,
що враховує категорію забруднюваного водного об'єкту;
i - номер забруднюючої суміші;
-
питомий збиток від скидання i-ой суміші $/т;
- маса
скидання забруднюючих речовин i-гo вигляду у водне середовище т.
Значення визначаються по формулі
,
Де - залишкова концентрація i-ой
домішки в скиданні;
- об'єм
скидання стічних вод i-гo
типу, що містять j-ую
домішку, м;
-
коефіцієнт, що враховує ефект розбавлення забруднюючих речовин;
-
коефіцієнт дисконтування; приймаємо = 1.
Економія, що отримується за рахунок підвищення
збереження вантажів, що перевозяться.
- економія,
отримана за рахунок підвищення збереження вантажів, що перевозяться. Економія
витрат за рахунок установки новою РЛС визначається по формулі
Де - річний об'єм перевезень вантажів;
- оптова
ціна 1 т вантажу до і після установки РЛС, у.о.
Економія, яка може бути отримана за рахунок
оцінки збитку, що запобігає, від негативної дії на навколишнє середовище і
підвищення збереження вантажів, що перевозяться, в даній роботі не
визначається, оскільки відсутня необхідна інформація; тобто це непрямий
економічний ефект. Проте якщо економія за рахунок прямих чинників складає
значну суму, то економія за рахунок непрямих чинників складатиме ще більшу
величину.
Таким чином:
у.о.
у.о.
Експлуатаційні витрати судна за рік по новому
варіанту
Економія експлуатаційних витрат
у.о.
4. Розрахунок прибутків судна, та їх залежність
від якості роботи обраного класифікаційного товариства.
Приріст прибутків за рахунок збільшення
експлуатаційного періоду:
у.о.
у.о.
Приріст прибули по новому варіанту складе:
у.о.
у.о.
Приріст чистого прибутку за рік з урахуванням
виплати податкових витрат на додаткові капітальні вкладення. Відрахування на
податки складає 25%.
у.о.
у.о.
Термін окупності визначається як відношення
додаткових капітальних вкладень до приросту чистого прибутку:
роки
роки
За амортизаційний період Там=5 років. чистий
прибуток складе:
у.о.
у.о.
Отже за 5 років приріст прибули тобто
економічний ефект складе 146030 у.о. по базовому варіанту, а завдяки підвищенню
якості роботи класифікаційного товариства економічний ефект можна збільшити до
155670 у.о., що означає що це дасть економію без додаткових вкладень у 9640 на
експлуатаційних затратах.
7. Висновок
Провівши дослідження діяльності
класифікаційних суспільств було встановлено, що Основними напрямами діяльності
класифікаційних суспільств наступні:
- огляд суден в споруді і
експлуатації;
- класифікація і технічне
спостереження за проектуванням, спорудою, експлуатацією і ремонтом суден і
плавучих споруд з атомними енергетичними установками;
- класифікація і технічне
спостереження за проектуванням і спорудою морських стаціонарних і плавучих
бурових платформ;
- підвищення ефективності і
експлуатаційної надійності суден льодового плавання і криголамів;
- огляд систем безпеки і охорони
суден;
- формалізована оцінка безпеки.
Останній напрям - формалізована
оцінка безпеки (ФОБ) - є методологією, рекомендованою до вживання Міжнародною
морською організацією (ІМО). Методологія є раціональним і систематичним
підходом до оцінки рисок, пов'язаних з судноплавством. Причиною появи такого
підходу з'явилася статистика аварій і катастроф, що збільшується, на морі. Мета
формалізованої оцінки безпеки - оцінити витрати і вигоди від рішень, що
приймаються на різних рівнях, направлених на зниження цих рисок. Цій меті можна
досягти, представивши ясні обґрунтування пропонованих заходів, що управляють, а
також порівнявши різні варіанти таких заходів. Іншими словами, методи ФОБ
дозволяють створити прозорий механізм ухвалення рішень. Крім того, ці заходи є
превентивними, оскільки вони дають можливість розглядати потенційні небезпеки
до того, як стануться серйозні аварії.
Будь-який проект, який розглядається
з точки зору формалізованої оцінки безпеки, повинен пройти наступні етапи:
- ідентифікація небезпек;
- аналіз риски;
- способи управління ризиком;
- оцінка вартості і економії при
прийнятті певних способів управління ризиком;
- рекомендації по ухваленню рішень.
Отже класифікаційні суспільства
грають важливу роль в забезпеченні безпеки судноплавства проводячи найважливішу
роботу по систематизації і аналізу аварійності з метою впровадження на практиці
сучасних рішень, отриманих на основі цих досліджень. Це дозволяє зменшити ризик
виникнення аварій і спричинення збитку життю людей і довкіллю, а також зменшити
середній час простою судна. Крім того підвищуючи якість своєї роботи
класифікаційне суспільство дає можливість страховим суспільствам понизити свої
тарифи, що збільшує доходи судновласника.
8. Безпека
життєдіяльності
8.1 Поняття і
оцінка ризиків
Як свідчить
статистика, сьогодні сотні моряків стають жертвами стихії або отримують травми
в період роботи на судах. Аби мінімізувати число жертв і нещасних випадків,
необхідно наполегливо набувати умінь і навиків дій в аварійних ситуаціях в
процесі тренувань і навчань, морально, фізично і психологічно готувати себе до
професії моряка. Слід пам'ятати, що лише наполеглива праця, глибокі знання,
професіоналізм і добра морська практика допоможуть забезпечити безпечне життя
людей і самого судна.
Ризик об'єктивно
присутній в будь-якому морському підприємстві, оскільки діяльність людини на
морі супроводжується форс-мажорними обставинами. Форс-мажорні обставини - це
надзвичайні обставини, викликані дією непереборних сил природи. Вони не можуть
бути ні передбачені, ні запобігли, ні усунені якими-небудь заходами.
Об'єктивним показником риски в мореплаванні є вірогідність загибелі суден, яка
наводить до втрати 0,33% тоннажу світового флоту (дані статистики за
п’ятдесятирічний період). Цей показник близький до абсолютного мінімуму,
зменшити який не удасться жодними людськими діями.
Ризик в
мореплаванні існує не лише тоді, коли судно знаходиться в морі, але і при
стоянці судна в порту, на рейді або судноремонтному заводі.
У всьому світі
вважається, що зв'язок мореплавання з ризиком доказів не потребує. Тому в
зарубіжних статистичних таблицях Ллойда часто до суден, що знаходяться в
експлуатації, застосовується термін - "ships at risk" (судна, що
піддаються ризику).
Поняття «ризик» є
одним з ключових в описі діяльності людини-оператора при управлінні складними
системами управління, особливо процесу ухвалення рішень. Але, не дивлячись на
велику поширеність вживання цього поняття, в літературі, як не дивно, відсутнє
його чітке визначення. Ризик трактується, у тому числі і в словниках, і як міра
очікуваного неблагополуччя, і як дія, пов'язана з небезпекою (само це слово
походить від французького слова resque - "небезпека"), і як поведінка
в ситуації вибору, і як дія наугад і тому подібне
У нашому розгляді
прояв риски зв'язується з вчинком людини - усвідомленим їм суспільним актом,
проявом суб'єкта, який виражає відношення до інших людей. Саме з цих позицій
нами пропонується наступне визначення риски. Ризик - це дія, пов'язана з
ухваленням рішення і виконувана в ситуації невизначеності, коли існує небезпека
в разі невдачі виявитися в гіршому положенні, чим до ухвалення рішення.
Відмітимо, що при
такому трактуванні не всяка діяльність в умовах небезпеки розцінюється як прояв
риски. Так, управління судном в прибережному плаванні за складних
метеорологічних умов ще не можна оцінювати як ризикована поведінка екіпажа,
оскільки він просто виявився в умовах небезпеки. В той же час ухвалення рішення
про продовження руху в складних умовах плавання (а не зупинка судна) вже буде
ризикованою дією, оскільки є усвідомленим вибором, і в нім є небезпека в разі
невдачі виявитися в гіршому положенні, чим в разі зупинки судна.
В той же час ми завжди
повинні пам'ятати, що ризиком можна і потрібно управляти, роблячи певні дії.
Мореплавання - це «керований ризик». Наприклад, при плаванні в умовах обмеженої
видимості, такими діями є: сповіщення капітана судна; зменшення швидкості руху;
визначення фактичної дальності видимості; ведення безперервного спостереження
радіолокації; виставляння на баку впередсмотрячого; включення бортових вогнів;
подача звукових сигналів і так далі
Другий приклад зниження риски,
відносно нанесеного збитку, ґрунтується на тому, що частину риски можна
передати іншій особі (компанії). Для цього судновласник, а разом з ним і
вантажовідправник, можуть застрахувати своє судно і вантаж, що перевозиться, на
випадок непередбачених обставин.
Аналіз риски
виконується з використанням статистичних даних. У його завдання входить
побудова логічного дерева відмов, моделювання аварійних ситуацій, розгляд
наслідків відмов. На цьому етапі дається опис причин виникнення аварійних
ситуацій і їх наслідків.
Оцінка риски і його
наслідків здійснюється розрахунковим дорогою. Наслідки відмов оцінюються в
найбільш прийнятних одиницях (людські жертви, грошові одиниці). Для оцінки
риски формулюються критерії і норми безпеки.
Найбільш загальним
визначенням риски визнається таке: ризик - це кількісна оцінка небезпеки (R),
відношення числа несприятливих наслідків (n), що мали місце, до їх можливого
числа (N) за певний період; тобто визначаючи ризик, необхідно вказувати клас
наслідків, відповісти на питання ризик чого?
Таким чином, можна розрахувати чисельне значення
загальної риски загибелі людини в дорожньо-транспортних випадках, при польотах
на літаку, під час роботи на морських судах і тому подібне
Перш ніж перейти до розгляду інших аспектів
проблеми риски, наведемо приклади.
Приклад 1. Визначити ризик Rпр загибелі людини
на виробництві в нашій країні за 1 рік, якщо відомо, що щорік гине біля п = 2
тис. чоловік, а чисельність тих, що працюють складає, приблизно, N= 18.5 млн.
чоловік:
Приклад 2. Щорік на
морі унаслідок різних причин гине 1 людина з 2000 моряків, що працюють на
судах. Всього плавсклад Світового флоту складає 1200000 чоловік. Визначити
ризик Rгм загибелі людини на судах Світового флоту.
людина
За даними, опублікованими в США, значення
загальної риски R загибелі людини на різних видах транспорту за річний період
складають: на автомобільному - 3*10-4; на водному - 9*10-6
на повітрі - 9*10-6 на залізничному - 4*10-6.
Як видно, найбільш небезпечним для людини в цій
країні є автомобільний транспорт, на другому місці - повітря і водний. Тобто, з
мільйона чоловік, пов'язаних з роботою по використанню і обслуговуванню водного
транспорту, щорік гинуть приблизно 9 чоловік. Максимально прийнятним рівнем
загальної риски загибелі людини в Розвинених країнах світу прийнята величина Rобщ
= 1*10-6 у рік. Орієнтовний розрахунок риски загибелі людини-члена
екіпажа морського судна дає значення R= 5*10-4, тобто з кожних 10
тисяч моряків щорік гинуть з різних причин приблизно 5 чоловік.
Розрізняють індивідуальний і соціальний ризик.
Індивідуальний ризик характеризує небезпеку певного вигляду для окремого
індивідуума.
Соціальний (груповий) - це ризик для групи
людей, що встановлює залежність між частотою подій і числом уражених при цьому
людей.
Аналіз і оцінка ризиків. Зазвичай
виділяють 4 підходи до аналізу і оцінки риски.
1. Інженерний,
такий, що спирається на статистику, розрахунок частот, імовірнісний аналіз
безпеки, побудову дерев небезпеки.
2. Модельний,
заснований на побудові моделей дії шкідливих чинників на окрему людину,
соціальні, професійні групи і т. і. Ці методи засновані на розрахунках, для
яких не завжди є дані.
3. Експертний, коли
вірогідність різних подій визначається на основі опиту дослідних фахівців,
тобто експертів
4. Соціологічний,
заснований на опиті населення.
Перераховані методи
відображають різні аспекти риски. Тому по можливості застосовувати їх необхідно
в комплексі.
Концепція
прийнятного (допустимого) ризику.
Традиційна техніка
безпеки базується на категоричному імперативі - забезпечити безпеку, не
допустити жодних аварій. Як показує практика, така концепція неадекватна
законам техносфери. Сприйняття абсолютної безпеки може обернутися для непідготовлених
людей трагедією тому, що забезпечити нульовий ризик в діючих системах
неможливо. У зв'язку з цим сучасний світ керується концепцією прийнятної
(допустимого) риски. Перш за все, тому, що економічні можливості підвищення
безпеки технічних систем не безмежні.
Прийнятний ризик,
базуючись на технічних, економічних, соціальних і політичних аспектах, є
компромісом між рівнем безпеки і можливостями її досягнення.
Сумарний ризик має
допустимий мінімум при певному співвідношенні між інвестиціями в технічну і соціальну
сфери. Це обставина і потрібно враховувати, при виборі риски, з якою
суспільство доки вимушене миритися.
У деяких країнах,
наприклад в Голландії, прийнятні ризики встановлені в законодавчому порядку.
Максимально прийнятним рівнем індивідуальної риски загибелі зазвичай вважається
1?10-6 у рік.
Концепція
прийнятної риски в нашій країні доки не реалізована. Більш того, деякі фахівці
піддають її критиці, убачаючи в ній антигуманний підхід до проблеми. Насправді,
прийнятні ризики на 2-3 порядка'«строже» фактичних. Отже, введення прийнятних
рисок є акцією, прямо направленою на захист людини.
Управління ризиком.
Як правило, підвищення рівня безпеки здійснюють в наступних трьох напрямах:
а) вдосконалення
технічних систем і об'єктів;
б) підготовка
персоналу;
в) попередження
надзвичайних ситуацій.
Витрати
визначатимуться співвідношенням вагових коефіцієнтів по кожному на правлінню.
Для їх визначення необхідний спеціальний аналіз конкретних даних і умов. У
основі управління ризиком лежить методика порівняння витрат і отримуваних вигод
від зниження риски.
Для розрахунку
риски необхідні обґрунтовані дані. Гостра потреба в статистичних даних в даний
час визнана у всьому світі. Необхідна ретельно аргументована розробка і
створення банків даних, в умовах підприємства, галузі, регіону і так далі
Для порівняння
риски і вигод багато фахівців пропонують ввести фінансову міру людського життя.
Такий підхід викликає заперечення серед певного круга осіб, які стверджують, що
людське життя святе і фінансові операції недопустимі.
Проте на практиці постійно виникає
необхідність такої оцінки, саме в цілях безпеки людей, якщо питання ставиться
так: «Скільки треба витратити засобів, аби врятувати людське життя?» По
зарубіжних ДОСлідженнях людське життя оцінюється від 650 тис. до 7млн. дол.
США.
Оцінка риски і його наслідків
здійснюється розрахунковим дорогою. Наслідки відмов оцінюються в найбільш
прийнятних одиницях (людські жертви, економічний збиток). Для оцінки риски
формулюються критерії і норми безпеки.
8.2 Розробка планів
проведення суднових операцій
Кожен повинен
планувати свою роботу на судні і слідувати цьому плану. Планерування і
виконання мають бути задокументоване.
Вимога МКУБ до
розробки і забезпечення планів суднових операцій викладена в наступному
контексті: Компанія повинна встановити процедури підготовки планів і інструкцій
відносно проведення ключових операцій на судні, що стосуються безпеки судна і
запобігання забрудненню. Різні пов'язані з цим завдання мають бути визначені і
доручені кваліфікованому персоналу.
Детальні
роз'яснення з приводу тлумачення відповідних визначень в частині розробки
планів суднових операцій представлені у виданих Міжнародною Асоціацією
Класифікаційних Суспільств (МАКС) - International
Association
of Classification
Societies (IACS) «No.
41 Guidance for IACS Auditors to the ISM Code», в контексті яких планами
проведення суднових операцій є документально оформлені процедури виконання
суднових операцій, що відносяться до забезпечення безпеки судна, екіпажа і
вантажу, а також до запобігання забрудненню. А під планами і інструкціями
маються на увазі плани, процедури, інструкції і перевірочні листи (чек-листи),
призначені для управління заходами, що відносяться до забезпечення безпечної
експлуатації суден і запобігання забрудненню.
Ключові суднові операції
(key shipboard operations) означають:
• операції, для
яких обов'язкові норми і правила встановлюють вимоги до їх проведення або
вимоги до складання планів, процедур, інструкцій, звітних Документів і
перевірочних листів (чек-листів);
• операції, які
встановлені Компанією, пов'язані з особливостями судна і можуть вплинути на
його безпечну експлуатацію і запобігання забрудненню;
• операції, для
яких безпечна практика їх проведення і безпечне довкілля регламентовані ІМО,
Адміністраціями, класифікаційними суспільствами і Іншими організаціями морської
галузі;
• операції, які у
випадку, якщо вони не управлятимуться за допомогою планів і інструкцій, можуть
створити небезпечні ситуації.
Звичайними (normal) операціями є
операції, що забезпечують функціонування СУБ (наприклад, ознайомлення членів
екіпажа з судном, догляд судна з метою виявлення сторонніх осіб і предметів,
контроль документації СУБ, внутрішні про верки СУБ і ін.).
Спеціальними або
особливими (special) операціями є операції, при яких помилки можуть стати
явними лише після того, як вони привели до виникнення аварій ний ситуації або
нещасного випадку (наприклад, організація вахтової служби на ходу і на стоянці,
прийом-висадка лоцмана, постановка на якір, вантажні операції, укладання і
кріплення вантажу, швартові операції, ремонт і докування судна, ремонт
устаткування і ін.).
Критичними
(critical) операціями є операції, при яких помилки можуть викликати аварійну
ситуацію для судна, людей, вантажу і довкілля або нещасний випадок.
Для прикладу
приведемо перелік критичних суднових операцій, ідентифікованих в рамках Системи
Управління безпекою (СУБ), якістю і охороною оточую щів середовища одного з
судноплавних компаній, а саме:
• плавання в
обмежених умовах і районах інтенсивного судноплавства;
• плавання в
узкостях, протоках і каналах;
• плавання в річках
і проходження шлюзів;
• плавання в умовах
обмеженої видимості;
• плавання у важких
погодних умовах;
• плавання в
льодах;
• плавання в умовах
буксирування;
• перевезення
небезпечних вантажів і шкідливих речовин;
• вантажні
операції;
• бункерування
судна;
• вхід і робота в
замкнутих просторах;
• роботи на висоті.
• роботи за бортом.
• спуск і підйом
рятувальних шлюпок.
• миття і дегазація
паливних і баластних танків.
• підготовка і
експлуатація суднових технічних засобів (СТС).
• експлуатація
головного двигуна при виході з буд, одного або більш за циліндри,
газотурбонагнітача;
• робота в картері
і циліндрі ГД.
• запобігання і
ліквідація спалаху в підпоршневих просторах ГД.
• запобігання
пошкодженню механізмів, розриву трубопроводів і систем під тиском (казанів,
повітряних і холодильних компресорів, балонів, теплообмінних апаратів і їх
систем і тому подібне);
• запобігання
витоку і дії в разі витоку води з казана;
• безпечні зарядка,
розрядка і зберігання акумуляторів.
Аварійною або
надзвичайною (emergency) ситуацією є ситуація, яка привела до втрати або
пошкодження судна, вантажу, устаткування або іншого майна, до забруднення
довкілля, а також до загибелі або травматизму людей (наприклад, вибух, пожежа,
пошкодження ГД, раптовий крен судна, текти, посадка на мілину, зсув вантажу,
вихід з буд рульового пристрою і гірокомпаса, знеструмлення судна, чоло вік за
бортом, нещасний випадок, безквиткові пасажири і неповерненці, загроза нападу
або напад зловмисників і ін.).
Небезпечною
(hazardous) ситуацією є ситуація, яку удалося узяти під контроль на межі
аварії, нещасного випадку або забруднення довкілля, інколи називається "Що
граничить з втратою" (near miss).
У виданні ICS/ISF
«Guidelines on the application of the IMO International Safety Management (ISM)
Code», наводиться перелік суднових операцій, для яких рекомендується розробляти
операційні процедури в документальному вигляді. Цей перелік розбитий на
наступні основні групи суднових операцій, а саме:
• загальні;
• судно в порту;
• підготовка судна
до виходу в море;
• судно в морі;
• підготовка судна
до заходу в порт.
Відповідно до вимог
СУБ на кожному судні компанії має бути Комітет з Безпеки і Управління (КБУ),
сформований і очолюваний капітаном.
Основна мета КБУ -
підвищення знань екіпажа по питаннях охорони здоров'я безпеки і охорони
довкілля.
Роботи, що
виконуються на судні, можуть бути небезпечними, якщо:
• устаткування має
дефекти або некоректно використовується;
• засоби і
матеріали мають дефекти;
• місце роботи
забризкане гряззю, маслом або водою;
• порушені правила
техніки безпеки.
При виконанні робіт
мають бути дотримані наступні запобіжні засоби:
• місце роботи має
бути чистим від виступаючих частин, низько розташовано і захищено відповідними
застережливими знаками;
• палуби і проходи
повинні триматися в чистоті і бути вільними від слизьких речовин;
• гідравлічні труби
на палубі повинні тестуватися регулярно для запобігання течі масла;
• у холодних
кліматичних районах спеціальна увага має бути приділена проходам для
запобігання утворенню льоду;
• сміття має бути
прибране з палуб;
• потріскана фарба
має бути видалена і на її місце нанесено нове покриття;
• поручні і
обгороджування мають бути у хорошому стані. Небезпечне для роботи місце має
бути захищене, ДОСить освітлене і позначене застережними сигналами для
залучення уваги.
Освітлення має
бути:
• у робочому стані;
• досить яскравим;
• добре розміщено і
закріплено;
• мати протигазовий
і протиударний захист.
Якщо роботи
виконуються в трюмах, то необхідно щоб:
• обгороджування
твіндеков і комінгсів трюмів було встановлене на штатних місцях і добре
закріплене; • кришки трюмів і твіндеков (якщо необхідне їх відкриття) були
повністю відкриті і узяті на стопора; • трапи і їх обгороджування, поручні і
майданчики були в хорошому технічному стані;
• достатнє
освітлення було б встановлене;
• вантажні
приміщення не містили шкідливих газів або речовин. Для машинних і насосних від
ділень необхідно:
• містити їх в
чистоті і вільними від забруднень нафтою;
• простір між
пойолами має бути чистим і не містити залишків нафти;
• будь-яка теча
палива, масла, пара і води негайно усувати;
• містити їх
вільними від шкідливих газів і речовин. Персональні засоби захисту включають:
• робочі костюми або комбінезони;
• нековзні черевики
або туфлі з металевою вставкою для оберігання стопи від пошкодження при падінні
на неї ваговитого предмету;
• каски;
• запобіжні
окуляри;
• робочі рукавички;
• додаткові засоби
захисту при роботі з шкідливими рідинами або матеріалами.
Безпечні робочі
засоби або пристрої мають бути справними і призначеними для виконання
конкретної роботи.
Спеціальна увага
має бути обернена на використання силових засобів таких як лебідки (у тому
числі і переносні), домкрати, крани, електричні пристрої вентилятори і так
далі.
Переносні
електричні пристрої повинні:
• використовуватися
лише виученим персоналом;
• при включенні не
підстрибувати або переміщатися;
• бути заземлені;
• з'єднуватися
електричними кабелями, які мають бути відповідно за міцніють, не мати розривів,
випробувані на необхідний опір ізоляції.
При роботі в
закритих приміщеннях, необхідно:
• перевірити стан
атмосфери. Вміст кисню має бути не менше 21% і вибухового газу не більше 1%;
• виставити особу
для страховки і передачі повідомлень;
• мати біля входу в
закрите приміщення ізолюючі дихальні апарати і страхувальні пояси з довгим
лінем для підйому пострадалих;
• оформити Дозвіл
на вхід і роботу в закритих приміщеннях:
• одночасний вхід в
приміщення дозволити 2-м особам.
Капітан і кожне
обличчя командного складу завжди повинні пам'ятати, що перед початком виконання
небезпечних робіт, на судні слідує їх належним чином планувати і обговорювати
із залученням осіб, які виконуватимуть поставлене завдання.
Дуже важливим при розробці планів
суднових операцій, керівництва, процедур і робочих інструкцій є правильна
вказівка заслання на нормативний документ або елемент нормативного документа, у
відповідності, з вимогами якого був розроблений цей план або процедура. Так,
наприклад, в процедурах тих, що регламентують дії із запобігання забрудненню,
необхідно вказувати, що кожне судно має схвалений Адміністрацією (або визнаною
організацією за її дорученням) SOPEP (Shipboard Oil Pollution Emergency Plan),
розроблений відповідно до вимог Правила 26 Міжнародній Конвенції MARPOL, - 73/78,
Annex 1.
8.3 Надійність оператора при
використанні автоматизованих систем
Надійність функціонування системи
"людина-машина" обумовлена надійністю роботи, як оператора, так і
технічних ланок системи. Якісно надійність можна розглядати, як здатність системи
виконувати необхідні функції в заданий проміжок часу в певних умовах
експлуатації. Кількісно надійність виражає вірогідність безвідмовної роботи
пристрою протягом заданого проміжку часу за певних умов експлуатації.
Абсолютно надійних систем не існує. Тому
надійність будь-якої системи менше одиниці.
В разі послідовного з'єднання
елементів надійність системи дорівнює твору вірогідності безвідмовної роботи
окремих ланок
де ps - надійність всієї
системи;
p1, p2 ., pn -
надійність окремих елементів системи.

Це свідчить про те, що у ряді
випадків ускладнення системи спричиняє за собою зниження її надійності. Проте в
принципі є можливість створити надійніші системи з менш надійних елементів.
Одним з найважливіших методів підвищення надійності системи є резервування.
Існують різні види резервування.
На мал. 3.1. показана схема
резервування елементу В, послідовно сполученого з елементом А. Прі виході з буд
В оператора уручну перемикає пристрій на резервний елемент В'. Вірогідність
безвідмовної роботи системи ручного резервування можна визначити:
Де рP - повна вірогідність
безвідмовної роботи системи;
рА - вірогідність безвідмовної роботи
елементу А;
р0 - вірогідність своєчасного
використання резерву (залежить від людини);
рв - вірогідність безвідмовної роботи
елементу В;
рв’ - вірогідність безвідмовної
роботи елементу В'.
При холодному або автоматичному резервуванні
функцію людини виконує технічний елемент С. Формула надійності аналогічна,
проте замість р0 фігурує рс;
рс - вірогідність безвідмовної роботи
елементу С. Гаряче резервування полягає в паралельному підключенні декількох
елементів. Повна вірогідність безвідмовної роботи системи визначається:
Існують і інші методи підвищення надійності,
такі, як прироблення деталей системи перед постановкою в схему, профілактичний
контроль, і так далі
Найважливішим поняттям надійності є відмова. Під
останнім розуміють часткову або повну втрату властивостей технічного пристрою,
яка істотним чином знижує або наводить до повної втрати його працездатності.
Ергономіку цікавить перш за все надійність
оператора і його вплив на надійність всієї системи.
Під відмовою оператора необхідно розуміти такі
його дії (або бездіяльності), які ведуть до відхилення вихідних параметрів
системи за допустимі межі або до порушення норм, що регламентують її роботу. Це
говорить про те, що під відмовою розуміють не всі помилкові дії оператора, а
лише ті граничні погрішності, які наводять до порушення функціонування системи.
Вірогідність появи відмови в результаті
здійснення помилки можна визначити із співвідношення:
де Qi. - вірогідність появи
відмови в результаті здійснення i-й помилки;
Fi - вірогідність того, що при
здійсненні i помилки станеться відмова;
Рi. - вірогідність i-й помилки;
ni - число аналогічних операцій.
Якщо поява відмови обумовлена поєднанням двох
помилок, то
Де P1 і Р2 - вірогідність
здійснення цих помилок.
Загальна вірогідність появи відмови визначається
з вираження
Де QT - вірогідність того, що в
результаті здійснення людиною однієї або декількох помилок, що відносяться,
принаймні, до одного з n класів помилок, виникнуть умови для появи відмов.
Даний метод розрахунку краще всього личить до
аналізу ручних операцій, що повторюються.
Пропонований метод, як і всі інші
кількісні методи визначення надійності оператора, передбачає попередній збір
вихідних даних про вірогідність появи помилок і відмов. На мал. 3.2 приведені
певні аналогії між людиною і машиною при аналізі відмов
Зіставляючи проблему точності і
надійності, необхідно звернути увагу на наступне. Коли йдеться про надійності,
то упор роблять на аналіз можливості оператора функціонувати в екстремальних
умовах, а також на його здатність виконувати задані функції протягом певного
проміжку часу. Дійсно, в нормальних умовах роботи оператор може здійснювати
помилки, які не виходять за допустимі межі, тобто забезпечується задана
точність роботи, а за несприятливих умов зовнішнього середовища або наявності
емоційної напруги помилки починають виходити за допустимі межі і їх не
обходжений врахувати як відмови. Те, що в розрахунках точності і надійності
інколи використовують однакові методи розрахунку, не є показником ідентичності
проблеми точності і надійності. При визначенні точності діяльності опера тора
як вихідні дані використовують помилки, а при розрахунку надійності - поняття
"відмова".
Як кількісні критерії при оцінці
надійності людини-оператора можна узяти наступні показники: середній час між
двома відмовами; загальне число відмов за даний проміжок часу; вірогідність
задовільної безвідмовної роботи протягом певного відрізання часу.
Виділяють три групи чинників, що
впливають на надійність людини: досконалість апаратури з врахуванням
інженерно-психологічних вимог; міра виученої персоналу; індивідуальні
відмінності по надійності.
Розглянемо деякі чинники, що
відносяться до третьої групи.
1. Перш за все це "довготривала
витривалість", яка визначається як здатність людини протистояти стомленню
і зберігати працездатність протягом заданого проміжку часу. Працездатність - це
здатність людини виконувати певні функції протягом певного часу. Судити про
працездатність можна по стомленню. Чим вище стомлення, тим нижче
працездатність. Працездатність змінюється в процесі праці по певних фазах.
Можна виділити три основні фази.
Перша фаза - входження в роботу -
характеризується наростанням працездатності. До роботи характеристики психічних
і фізіологічних функцій не відповідають вимогам роботи. Швидкість і точність
дій оператора в цей період низькі.
Друга фаза - період відносно стійкої
працездатності. Діяльність оператора стає гармонійною, забезпечуючи оптимальну
швидкість і точність дій. Її тривалість визначається характером роботи і під
готуванням оператора.
Третя фаза характеризується
зниженням працездатності, викликаним стомленням, що виявляється в порушенні
динаміки психічних процесів. При цьому зростає час реакції, знижується точність
рухів, погіршуються складні навики, координація рухів, сенсорні і
інтелектуальні функції.
Необхідно врахувати, що в процесі
стомлення не всі функції знижуються в рівній мірі. У ряді випадків
спостерігається погіршення активних і поліпшення неактивних функцій. Це
свідчить про те, що чергування різних видів діяльності (активний відпочинок)
сприяє тривалішому збереженню працездатності. Є спеціальні методи вивчення
станів тих або інших психофізіологічних характеристик, по яких можна судити про
міру стомлення. Зіставивши їх з такими виробничими показниками, як швидкість,
точність і т. д., можна зробити висновок про рівень працездатності людини.
Методи підвищення працездатності
людини різні. Це - раціоналізація режимів праці і відпочинку, механізація
важких робіт, зниження навантаження на сенсорні і інтелектуальні компоненти
діяльності і так далі
2. Наступною індивідуальною
характеристикою по надійності є стійкість до чинників зовнішнього середовища
(шум, вібрація, температура і т. д.). Тут важливе значення для вирішення
завдання надійності має поліпшення чинників зовнішнього середовища,
забезпечення до певної міри адаптації обслуговуючого персоналу до зовнішніх
умов, а також професійний відбір, завдяки якому удасться підібрати персонал, що
краще протистоїть тим або іншим чинникам.
3. Перешкодостійкість - здатність
людини протистояти відволікаючим чинникам, в основі яких лежать властивості
уваги, що полягають в здатності підтримувати увагу на заданому рівні навіть за
наявності перешкод. Особливе значення набуває цієї якості в тих умовах, коли
оператор повинен виконувати задану діяльність в умовах перешкод, які за своїм
змістом виявляються близькими до корисних сигналів. У зв'язку з цим виникають
дві проблеми: перша пов'язана з вивченням структурних взаємин сигнал - шум і
необхідністю реорганізації праці, що виникає у зв'язку з цим; друга - це власне
індивідуальні якості людини, пов'язані з перешкодостійкістю. Вирішуватися вона
може або за допомогою вчення, або шляхом професійного відбору.
4. Спонтанна відволікаємість також є
властивістю уваги. Проте в даному випадку йдеться про відверненні не в
результаті перешкод, а в результаті спонтанних коливань уваги, особливо в
умовах монотонної роботи. Це наводить до проблеми пильності, під якою розуміють
готовність здійснювати потрібну роботу в режимі пасивного спостереження.
5. Реакція на непередбачені
подразники. В разі непередбаченого сигналу інколи спостерігається період
"психічної рефракторності", коли сприйняття звужується і
концентрується лише на джерелі цього подразника, не помічаючи інші важливі
сигнали.
6. Перемиканість уваги. Скорочення
часу на "входження" в діяльність по виконанню нового завдання.
7. Стійкість до дії чинників
середовища (температурі, тиску, вологості, вібрації, шуму, прискоренню і тому
подібне).
Важливе значення в забезпеченні
надійності роботи має емоційна стійкість оператора, що є здатністю людини
критично мислити і приймати правильні рішення в екстремальних умовах. Річ у
тому, що однією з основних характеристик надійності системи є здатність
зберігати свої функції в умовах певних перевантажень. У людини ця властивість
виявляється в емоційній стійкості.
З цією проблемою ми познайомилися
раніше. Дана характеристика, як відомо, може бути виявлена в експериментальних
умовах. Критерієм надійності по вказаному чиннику є, з одного боку, порівняння
роботи оператора в звичайних умовах і за наявності емоційних чинників. З іншого
боку, пропонується аналізувати окремі компоненты діяльності, а потім, виявивши
їх вагові коефіцієнти, визначити загальний показник надійності. Наприклад, в
умовах стеження за метою аналізується співвідношення часу успішного виконання
завдання і загального часу. Тоді коефіцієнт стеження r можна визначити таким
чином:
Де t - час збігу стежачої системи з метою;
Т - загальний час виконання програми.
Надалі зіставляється коефіцієнт управління в
нормальних умовах з коефіцієнтом в екстремальних умовах. Коефіцієнт надійності
по даній функції визначається з вираження
би
Де rэ - коефіцієнт стеження в екстремальних
умовах;
rо - коефіцієнт стеження в оптимальних умовах.
На основі величини R встановлюють оцінку в балах
рівня кваліфікації w.
Загальна оцінка рівня кваліфікації (по критерію
надійності, пов'язаної з емоційною стійкістю) визначається із співвідношення
Де Wop - загальна оцінка кваліфікації в балах;
k1, k2 ., kn - ваги основних функцій структури;
ν10, ν20, .,
νn0 -
оцінка в балах ефективності виконання кожній з функцій;
n - кількість функцій.
В основному були розглянуті якісні критерії
надійності оператора Важливе значення мають і кількісні критерії, які можуть
дати результати, порівнянні з кількісними методами оцінки технічних ланок і
всієї системи в цілому.
Кількісно вірогідність відмови технічного
пристрою до моменту t можна виразити функцією
Тоді функція надійності, що описує вірогідність
безвідмовної роботи як протилежну подію можна визначити по вираженню

Приклад обчислення надійності
показаний на малюнку 8.3.3., на якому приведені експериментальні дані для
елементу, розрахованого на роботу протягом 50 ч. Випробовувалося 500 елементів.
Реєструвалося число відмов і кількість справних елементів, що працюють протягом
кожної години. Розглядаючи надійність як долю часу, протягом якого працює кожен
з них, її можна виразити таким чином:
Де F(t) - функція надійності;
S - число справних елементів в даний проміжок
часу;
N - загальне число елементів.
На основі експериментальних значень надійності
можна побудувати емпіричну криву залежності надійності від часу роботи. Крива
має експоненціальну форму і проходит дуже близько від теоретичної кривої, що
описується вираженням (мал. 3.3.б)
Де l(t) - інтенсивність відмов.
Отримане вираження називається загальним законом
надійності (експоненціальний закон надійності).
Функція l(t), визначена за результатами випробувань
набирає вигляду:
Де (n - число пристроїв, що відмовили за час
(t);
n(t) - середнє число пристроїв, що пропрацювали
час (t).
За даними таблиці (мал. 8.3.3.а) обчислимо
інтенсивність відмов l(t), тобто долю елементів, що вийшли з буд за одиницю
часу. Для цього необхідно визначити середню чисельність елементів, що
пропрацювали за певний проміжок часу.
Отримані показники дозволяють побудувати криву
інтенсивності відмов (мал. 8.3.3.в) як функцію часу роботи.
З графіка видно, що на перших порах
інтенсивність відмов більша. Проте в результаті приработочных відмов вона
убуває. На другому етапі інтенсивність відмов невелика і відносно постійна.
Елементи виходять з буд випадковим чином до кінця служби (50ч). Далі, унаслідок
старіння, з'являються відмови зносу.
Для багатьох практичних випадків, зокрема для
другого періоду (див. мал. 8.3.3.б), можна вважати інтенсивність відмов
постійною величиною:
В цьому випадку формула експоненціального закону
надійності набирає вигляду
Знаючи інтенсивність відмов l(t),
за допомогою даної формули можна підрахувати вірогідність безвідмовної роботи
пристрою за той або інший період часу.
Експоненціальний закон надійності володіє однією
важливою властивістю. Вірогідність безвідмовної роботи на даному інтервалі (t,
t+t) залежить не від часу попередньої роботи t1, а лише від довжини
інтервалу t. Іншими словами, якщо відомо, що елемент справний, то майбутнє його
поведінка не залежить від минулого. Якщо ця властивість дотримується, то закон
буде обов'язково експоненціальним.
Зважаючи на те що людина в системі управління
виявляється схильним випадковостям, так само як і машина, до нього застосуємо
загальний метод підходу, прийнятий в теорії надійності. У цих випадках
інтенсивність відмови розглядається як відношення числа відмов оператора (n за
час (t до lослідів
N за даний проміжок часу. Звертає на себе увагу той факт, що три періоди
інтенсивностs
відмов збігаються до певної міри з трьома фазами працездатності. Знаючи
інтенсивність відмов оператора, можна визначити вірогідність безвідмовної
роботи його за час t.
Якщо оператор виконує всілякі операції і
попередні помилки істотно не позначаються на появі помилок в подальших операціях,
то, вважаючи їх розподіленими по біноміальному закону, отримаємо вірогідність
р(х) їх появи з вираження
Де n - число повторень даної операції;
до - число допущених при цьому помилок;
b - вірогідність, яка при чималому числі дослідів
може бути прийнята .
Показником надійності відмов інколи беруть
середній час безвідмовної роботи Тp.
Якщо працюють одночасно m операторів і опера
тори i за час ti допускає ki. відмов, статистична частота
f*i(t) його відмов буде
Тоді час Dti між відмовами
оператора i виходить
а середній час безвідмовної роботи Тp
всіх m опера торів визначиться
Необхідно відзначити, що для оператора
характерний не лише відмовляти, але і усувати відмови технічних ланок. Імітуючи
певні відмови, можна підрахувати вірогідність відмов окремих технічних ланок,
що парирують. Це дозволяє підрахувати надійність системи з врахуванням
можливостей оператора своєчасно виявляти і парирувати відмови в системі.
8.4 Системи
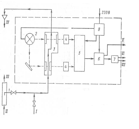
автоматичного виміру реєстрації і управління скиданням нафтовмістних та л’яльных
вод суден
САЗРІУС л’яльных
вод машинно-котельних відділень суден валовою місткістю більше 10 тис. peг. т.
обладнаних сепараторами з очисною здатністю до 100 млн.-1, вимірюють і
безперервно реєструють концентрацію нафти що зливають з суден після сепарації
л’яльных водах, дату і час скидання, а також видають світловий, звуковий і
такий, що управляє сигнали на припинення скидання при концентрації понад 100
млн.-1.
Вони складаються з
концентратомера і пристроїв реєстрації (самописця).
Вимоги до
вимірювальної частини цих приладів не відрізняються від вимог до вимірювальної
частини: САЗРІУС нафтовмістних баластних і промивальних вод з танкерів,
концентратомери (аналізатори нафтовмісту) для машинно-котельних відділень
практично відрізняються лише діапазоном вимірів. (0-100 млн.-1).
Прикладом
вітчизняного приладу контролю нафтовмісту може служити прилад КНС-201Л.
Цей прилад аналогічний
концентратомеру КНС-201Б. Відмінність полягає в тому, що в приладі КНС-201Л
досліджувана; проба поступає на вхід приладу безпосередньо, без розбавлення.
Діапазон виміру при цьому 0-100 млн-1.
Комплектно з
приладом поставляється самописець, який підключається до виводів «Аналоговий
вихід» приладу.
Контакти вихідних
реле блоку управління, що спрацьовують при досягненні концентрацією нафти в
пробі значення 100 млн.-1, а також при несправності при бору
включаються в ланцюги зовнішньої сигналізації і в ланцюзі управління скиданням.
Дія САЗРІУС для
машинно-котельних відділень французької фірми «Серес» заснована на принципі
турбідиметрії в інфрачервоної області спектру.
Інфрачервоний
випромінювач випромінює монохроматичний промінь, який проходить крізь
вимірювальну камеру, що є скляною трубкою, по якій тече аналізована рідина.
Вимірювальний
фотоприймач, встановлений під кутом до осі світлового променя, вимірює
інтенсивність відбитого світла, пропорційну концентрації нафти в аналізованій
пробі.
Експериментальним
дорогою встановлено, що віддзеркалення світла під таким кутом характерний лише
для вуглеводнів. Від часток механічних домішок світло відбивається в основному
під іншими кутами, відмінними від вказаного.
Особливістю приладу
є наявність пристрою автоматичного очищення вимірювальної камери. Пристрій є
поршнем, який здійснює поступальну ходу, очищаючи скляні стінки камери.
У комплекті з
приладом може поставлятися дистанційно керований триходовий клапан, за
допомогою якого в пробовідбірну систему і в прилад подається чиста вода для
промивання системи, калібрування і установки нуля приладу.
На панелі
управління є тумблер, перемикальний поріг спрацьовування вихідних реле з 100
млн.-1 на 15 млн.-1.
В цьому випадку прилад може бути
використаний як сигналізатор граничного нафтовмісту. Межі виміру приладу 0-120
млн-1. Сигналізатори граничного нефтесодержания для контролю над
скиданням л’яльных вод з суден, обладнаних сепараторами і фільтром з очисною
здатністю до 15 млн.-1, простіше і дешевше описаних вище приладів
виміру, реєстрації і управління скиданням.
Це обумовлено
наступними чинниками:
· у
зливаній за борт після фільтрації аналізованій воді практично відсутні
механічні домішки;
· для
сигналізаторів не потрібна безперервна індикація і реєстрація поточних значень
концентрації нафти в аналізованій рідині, а потрібна лише сигналізація про
перевищення концентрацією значення 15 млн.-1;
· похибки,
що припускається, більша, ніж в описаних вище приладів;
· значно
менша інтенсивність забруднення з вимірювальних трактів приладу, пробовідбірних
пристроїв і трубопроводів завдяки вищій мірі очищення аналізованої рідини.
Прикладом
вітчизняного сигналізатора граничного нафтовмісту може служити прилад типа
СНС-201.
Дія приладу
заснована на здатності нафтопродуктів поглинати світло і полягає в реєстрації
інтенсивності ослабленої частини світлового потоку, про того, що йшов через
емульсію нафти у воді (принцип турбідиметрії).
Структурна схема
сигналізатора СНС-201 показана на мал. 4.1.
Аналізована
нафтовмістна вода після сепарації і фільтрації через пробовідбірний пристрій 1
подається на вимірювальну і порівняльну кювети З проходить через них і
скидається в л’яла або накопичувальну ємкість.
Кювета вимірювального каналу має
базу 40 мм, порівняльного - 10 мм. Світловий потік від джерела світла 2, як яке
використовується лампа розжарювання, проходить через вимірювальну і порівняльну
кювети. Оскільки бази кювет різні, то інтенсивності світлових потоків після
кювет, заповнених навтовмістною водою, будуть неоднакові. Світлові по струми
перетворяться фотоприймачами 4 в електричні сигнали, які подаються на електронний
пристрій 5, де ці сигнали посилюються, перетворяться, логарифмуються і
вичитуються. Різницевий сигнал, пропорційний концентрації нафти у воді,
подається на вхід порогового пристрою 6. Пороговий пристрій набудовується так,
щоб при концентрації нафти у воді 15 млн-1 спрацьовувало вихідне
реле 7, контакти якого включаються в схему зовнішньої сигналізації і, при
необхідності, в схему управління скиданням.
Спрацьовування реле
відбувається також і при несправностях приладу.
Конструктивно прилад
складається з двох блоків: блоку фотометричного і блоку стабілізатора 8.
Малюнок 8.4.1.
Структурна схема сигналізатора СНС-201:
I - чиста вода; II
- від системи фільтрації; III - за борт; IV - скидання; V - до показуючого або
самописного приладу; VI - в схему сигналізації; VII в схему управління
скиданням.
Прилади для
визначення кордону розділу «Нафта-вода» для відстійних танків танкерів.
Ці прилади можуть бути як
стаціонарними, так і переносними. В разі вживання стаціонарних приладів їх слід
встановлювати в кожному відстійному Гані, а органи управління і індикатори
положення кордону розділу «нафта - вода» розташовувати в приміщенні управління
вантажними операціями.
Спрацьовування
приладу під час переходу середовища з нафти у воду і навпаки має бути швидким і
чітким. Точність приладу повинна забезпечувати індикацію кордону розділу «нафта
- вода» в межах ±25 мм від фактичної.
Постійна індикація
кордону розділу не обов'язкова. Датчик-реле рівня разів справи середовищ типа
ДРС є вітчизняним переносним приладом і складається з наступних основних частин
(мал. 4.2.): чутливого, елементу 1, мірної стрічки 3 мілівольтметри 5, корпуси
8, кришки 6.

Один кінець стрічки
за міцніє на барабані 4, другий кінець - на чутливому елементі 1, який є
цинковим диском, поміщеним в металевий стакан 2.
При опусканні або
підйомі чутливого елементу барабан 4 обертається за допомогою ручки 7 і змотує
або намотує мірну стрічку 3.
Стопоріння барабана
здійснюється за допомогою гайки обертанням її за годинниковою стрілкою до
упору.
Корпус приладу має
фланець з різьбленням, за допомогою якого датчик кріпиться на горловині
відстійного танка.
У кришці є вікно із склом для
візуального спостереження за свідченнями мілівольтметра.
Стакан перед
опусканням його в танк для вимірів заповнюється забортною водою, що запобігає
забрудненню чутливого елементу при проходженні шару нафтопродуктів.
Принцип дії датчика
заснований на гальванічному ефекті і полягає в реєстрації виникнення
гальванічного струму під час переходу цинкового електроду з нафтового -
непровідного шару у водний - провідний шар.
При опусканні
стакана з електродом на мірній льон ті в танк, при проходженні ним шару
нафтопродуктів струм відсутній, а при попаданні електроду у воду проходить
гальванічний струм по ланцюгу: плюсовий затиск мілівольтметра- «маса» ємкості -
провідне контрольоване середовище - чутливий елемент (електрод) - мірна стрічка
- мінусовий затиск мілівольтметра.
Візуальна реєстрація виникнення
струму здійснюється по відхиленню стрілки мілівольтметра. Зняття свідчень
значення рівня кордону розділу середовищ виробляється з мірної стрічки у момент
відхилення стрілки мілівольтметра.
9. Безпека
і охорона на морі
9.1 Організація дій екіпажа в
надзвичайних обставинах. Нормативні положення СОЛАС, МКУБ, МАРПОЛ
Дії членів екіпажа при виникненні
надзвичайних ситуацій регламентуються судновим розкладом (Drill Shedule)
«Safety Manual», інструкціями
(Emergency Procedures), заснованими на міжнародних нормах і стандартах. Вимоги
про готовність на судах до аварійних ситуацій містяться в главі 8 МКУБ, що є
главою IX Конвенциі СОЛАС з поправками, в правилі 24-4 глави III цієї
Конвенції, схваленої на Конференції з СОЛАС в листопаді 1995 року, а також в
правилі 26 Додатків I Конвенції МАРПОЛ 73/78.
Міжнародний Комітет з безпеки
мореплавання ІМО під готував циркуляр (MSC/Circ.76O/MEPC/Circ.310) -
"Керівництво у від носінні структури інтегрованої системи планів дій в
надзвичайних ситуаціях на судах", в якому викладаються рекомендації по
підготовці на судах всеосяжних і ефективних планів дій при аварійних ситуаціях
на борту на основі модульної структури.
Мета керівництва - об'єднати
аварійні ситуації, що виникають на судні, в єдину систему і допомогти
компаніям-судновласникам в раз робітці гармонізованих планів, що дозволить
уникнути дублювання процедур і поліпшити їх виконання судновим персоналом в
аварійних ситуаціях. Такі інтегровані системи планів можуть бути легко
"вбудовані" в створюваних в компаніях відповідно до вимог МКУБ
суднові системи управління безпекою (СУБ).
Потенційними надзвичайними
ситуаціями на судах можуть бути наступні групи подій:
- пожежа (fire);
- пошкодження судна (damage to the
ship);
- незаконні акти, загрозливі безпеці
судна, його пасу жирів і екіпажа (unlawful acts threatening the safety of the
ship and the security of its passengers and crew);
- нещасні випадки з персоналом
(personnel accidents);
- інциденти з вантажем (cargo
related accidents);
- аварійна допомога іншим судам
(emergency assistance to other ship).
У свою чергу, кожна група ситуацій
може бути підрозділі на подальші види, які можуть зажадати різних перед
заходів, що приймаються екіпажем. Наприклад, в ситуацію "пошкодження
судна" входять такі його види, як зіткнення (collision), посадка на грунт
(grounding /stranding), штормове пошкодження (heavy weather damage),
пошкодження корпусу, конструкції (hull/structural failure)
Пожежа по місцю його виникнення (з
цим пов'язані особливості гасіння) можна підрозділити на такі види: пожежа у
вантажних приміщеннях (fire in cargo areas); у машинному відділенні або ЦПУ
(fire in machinery spaces or control room); пожежа в житлових приміщеннях або
коморах (fire in accomodation or store room spaces).
Система організації всіх дій екіпажа
грунтується на аварійних партіях (emergency teams), створених з найбільш
підготовлених офіцерів і рядовых. У розкладі по тривогах вказані місця збору
(Emergency Team Muster Station) партій, в яких є необхідне устаткування і на
базі яких аварійні партії діють. Аварійні партії підтримуються персоналом,
приписаним до інших місць збору, а саме: Bridge Team (на навигаци онном містку)
і Engine Room Team (у машинному відділенні), Support (Standby) Team.
Перелік посадових осіб, приписаних
до певної партії і, відповідно, місця збору в аварійних ситуаціях, представляє
Muster List, який повинен вивішуватися в місцях збору і бути на руках у
командира аварійної партії. Дії, які повинен перед приймати кожен член
аварійної партії, варіюються відповідно до характеру аварійної ситуації (nature
of the emergency). Звичайні для вантажного судна аварійні партії (окрім medical
team-для пасажирських суден) і їх обов'язки приведені нижче на прикладі
суднового плану дій в надзвичайних ситуаціях (A Shipboard Emergency Responce
Plan) однієї з судноплавних компаній.
COMMUNCATION PLAN
The success of any emergency
response solely depends on the quality of communications between the Team Leaders
and the command centre.
Даний судновий план включає також
розділи: Maintenance of Resources (Human resources and Equipment resources);
Trolley Sets; Distress Signal Units; Guideropes; Personal Guideropes;
Lifelines; Safety Procedures for Breathing Apparatus Wearers; Entering in
Enclosed Space or Approaching Fire; Working within Safe Time Limits; Smoke
Inhalation; Evacuation Signals; SCBA Wearers Entry Control; SCBA Wearers
Control Procedures; Selection of Appropriate Firefigting Systems.
Як видно, в плані викладені основні
принципи організації дій і в разі виникнення аварійної ситуації при стоянці
судна в порту. Ця частина аварійної організації на судні виділена у зв'язку з
можливістю (або відсутністю такий) використання по потужності берегових служб (наприклад,
портової пожежної команди) і необхідністю відпустити частину суднового
персоналу на берег.
Основні вимоги, які повинні
виконуватися при стоянці в порту:
- Достатня кількість суднового
персоналу повинна завжди залишатися на борту, аби боротися за живучість судна.
- Номери телефонів портових служб,
що надають допомогу при пожежі і інших надзвичайних випадках на судні, мають
бути відомі і записані (виставлені) поблизу вахтового поста в трапа.
- Аварійна партія формується з того,
що залишився на борту персоналу. Навігаційний місток є головним командним
пунктом і центром зв'язку з аварійною партією і берегом. На містку знаходиться
капітан (у його відсутність один з помічників, що організує і очолюює всі
заходи щодо ліквідації аварійної ситуації).
- Керівник аварійної партії (Leader
of Emergency squad) повинен інформувати місток про ситуацію, аби поточна
(up-to-date) інформація могла передаватися на берег.
При пожежній тривозі (судно в морі -
ship at sea) дії екіпажа (Procedures for fire fighting) полягають в наступному:
Після подачі сигналу пожежної тривоги (fire alarm):
- члени екіпажа збираються в місцях
збору, вказаних в розкладі (muster list);
-пожежна аварійна партія починає
діяти відповідно до вказівок з містка (on orders from bridge), для виконання
своїх задач - локалізувати вогонь (carry out its task aimed containing the
fire);
- курс і швидкість судна змінюються
як необхідно, аби полегшити роботу по локалізації пожежі;
- готуються насоси (pumps) для
гасіння пожежі водою; - на випадок пожежі в МО судно зупиняється (the ship is
stopped);
- капітан обирає необхідний в даних
умовах (the most appropriate method) спосіб боротьби з пожежею, і він
застосовується офіцером, що керує діями екіпажа (fire officer);
- якщо пожежа в машинному
відділенні, слід приготувати до спуску рятувальні шлюпки (preparations are made
to launch life boats);
- капітан контролює протипожежні
операції з містка судна;
- коли вогонь ліквідований (is
extinguished), пожежна вахта мчить, дається відбій пожежної тривоги (emergency
stations requirement is cancelled) і починається розслідування причин пожежі.
Якщо судно знаходиться в порту (Ship
in port), після подачі сигналу тривоги виконуються наступні дії:
- передбачені розкладом протипожежні
і аварійні процедури;
- викликається портова пожежна
бригада;
інформуються відповідні власті;
- підтверджується (confirm), що
капітан керуватиме судном в усіх відношеннях;
- підтверджується, що пожежна
бригада порту братиме участь в боротьбі з пожежею за допомогою суднової команди
(assisted by the crew);
- підтверджується, що портові власті
інформуватимуть суд але про всі небезпеки, що стосуються устаткування причалу і
необхідних діях;
- перевіряється, хто з членів
екіпажа знаходиться на борту;
- виконуються необхідні приготування
до виходу судна з порту, якщо знадобиться, своїм ходом або на буксирі;
- евакуювався персонал, не зайнятий
в боротьбі з пожежею. Розділ суднового "Safety Manual", присвячений
боротьбі з пожежею
зазвичай включає наступні частини:
- пожежа в житлових приміщеннях
(accommodation fire);
- пожежа у вантажному відсіку (fire
in cargo hold);
- пожежа в палубному вантажі (fire
in deck cargo);
- загоряння в контейнері (container
fire);
- пожежа в машинному відділенні
(machinary spaces fire).
Для кожного випадку виникнення
пожежі в тій або іншій частині судна наводяться конкретні вказівки про
необхідні дії. Наприклад, при спалаху в житлових приміщеннях аварійна партія
(Emergency Team) повинна взяти до уваги наступні обставини:
- швидкість, з якою поширюється
вогонь, має первинне значення;
- приміщення будуть, ймовірно,
заповнені димом (fill with smoke), тому знадобляться дихальні апарати;
- потрібно буде застосовувати
розпорошену воду (water spray). Горю чие матеріали усередині приміщень виключно
класу А;
- поважно знати розташування
приміщень (lay out), аби пожежники не працювали усліпу ("Blind").
Необхідно використовувати вогнезахисні рятувальні ліні (lifelines) як засіб
повернення з приміщень назовні (return to the entry points);
- вентилятори з механічним приводом
(forced ventilation fans) мають бути зупинені, пожежні щитки (flaps) закриті;
- електричний ланцюг в районі пожежі
має бути, при необхідності, відключена;
- слід пам'ятати, що вода, особливо
у формі струменя, може бути провідником електрики;
- пожежники повинні завжди діяти
парами (in pairs).
Як приклад нижче наводяться
персональні обов'язки одного з молодших помічників капітана.
Обов'язки членів екіпажа аварійної
партії, внесені до особистих карток. (Emergency Squad Duty Cards).
Дії при загрозі вибуху.
Судно вельми уразливо відносно
розміщення на нім вибухових або запальних пристроїв. Судновий персонал має бути
готовий до дій в подібних випадках. Необхідно отримати і зафіксувати в
судновому журналі якомога більше інформації про існуючу загрозу будь-якого
роду. Якщо повідомлення про загрозу підривання судна отримане, завдання
суднового офіцера охорони (SSO) з'ясувати, на скільки воно достовірне, зокрема,
шляхом звернення до відповідних властей в порту і потім приймати рішення про
необхідні дії - відповідно до плану охорони судна (SSP). Екіпаж судна має бути
підготовлений до протидії будь-якій загрозі, тобто знати процедури огляду
судна, дій при виявленні підривного пристрою, при евакуації і тому подібне
Бомба може бути доставлена на борт
судна наступними дорогами:
- у автомобілях пасажирів, у
вантажних машинах і ін. транспортних засобах;
- у невірно задекларованому вантажі;
- пронесена на борт пасажирами або
залишена на судні пасажирами, що зійшли на берег (бомба з годинниковим
механізмом);
- у багажі пасажирів;
- у суднових запасах;
- у поштових посилках;
- ДОСтавлена на борт береговими
працівниками або ремонтниками в порту;
- прикріплена до корпусу водолазом.
Якщо поступило повідомлення про
загрозу вибуху на судні, людина, що прийняла його, повинна відмітити час (The
time of call) і спробувати поставити інформаторові такі питання: Коли бомба
може бути підірвана? Де вона знаходиться? Як вона виглядає? Якого типа це
пристрій? Яким чином вона наводиться в дію? Ви доставили бомбу на судно? З якою
метою? Звідки ви дзвоните? Ваше ім'я і адреса?
Вочевидь, далеко не на всі ці
питання будуть отримані відповіді, але не рідко корисну інформацію
(терористичні угрупування беруть на себе відповідальність) можна витягувати.
При виборі дій в такій ситуації слід
звертатися до чек-аркуша, один з яких приведений нижче.
Дії при виявленні підозрілого
предмету.
При виявленні підозрілого предмету,
який може виявитися (містити) вибуховий пристрій (Explosive devise) потрібно
негайно повідомити про це SSO.
Таблиця 9.1. Основні дії при виявленні
ЕД.
|
Наміри (мета)
|
Дії
|
|
1. Переконатися (підтвердити)-confirm
|
Дотримуватися обережності, візуальним оглядом
переконається, що предмет є ЕД.
|
|
2. Прибрати людей подалі - clear
|
Очистити зону, де знаходиться предмет, від
людей включаючи приміщення над і під підозрілим предметом.
|
|
3. Захистити місце знаходження ЕД - cordon
|
Встановити обгороджування, аби ніхто не мав ЕД
доступу до місця, де знаходиться ЕД і міг наразитися на небезпеку. Уникаючи
при цьому паніки серед пасажирів.
|
|
4. Контролювати ситуацію - control
|
До прибуття кваліфікованих фахівців управляти
подіями. Інформувати відповідні власті про виявлення ЕД.
|
Не можна допускати які-небудь дії,
які можуть змінити стан середовища усередині підозрілого предмету (світло,
температура, шум і тому подібне). Ліквідація ЕД є обов'язком фахівців і
замінювати їх членами екіпажа недопустимо.
Необхідно дотримувати наступні
обережності:
- не наближатися до пристрою;
- не брати, не трясти, не торкатися,
не відкривати, не перевертати підозрілий предмет;
- не тягнути, не обрізувати, не
стосуватися дротів, вимикачів, запобіжників або кріплень;
- не використовувати УКВ
радіостанції в радіусі 3 м довкола пристрою;
- не занурювати його у воду або лити
на нього воду, оскільки це може викликати коротке замикання і вибух;
- не проносити металеві інструменти
поблизу пристрою;
- не бігати поблизу ЕД;
- не палити поблизу від нього;
- не прибирати пристрій від людей;
move people away from the device.
Якщо пристрій виявлений на судні, що
стоїть в порту, капітан повинен вирішити на якій стадії слід евакуювати судно,
відповідно до SSP, залишивши на борту лише необхідний персонал для технічної
підтримки службі безпеці (security service). Пункт (зона) евакуації на берег
має бути знайдений і очищений перед початком руху пасажирів і екіпажа.
Якщо предмет виявлений, коли судно
знаходиться в морі, вирішення капітана повинне грунтуватися на розмірах і місці
його розташування, позиції судна і часу необхідному для здобутті допомоги від
спецслужб.
У число заходів, які можуть бути
зроблені, входять:
- необхідність евакуювати (звільнити
від людей) зони вище і нижче за місце розташування предмету, аби ніхто не
знаходився поблизу ЕД;
- інформування компанії і
відповідних властей в зоні відповідальності яких знаходиться судно;
- відкриття дверей і бортових
портів, аби мінімізувати первинні пошкодження;
- необхідність спорудження
запобіжної системи (з матраців або мішків з піском) довкола пристрою, аби
пом'якшить удар;
- дотримання інструкціям берегових
властей або компанії;
- встановити найближчий безпечний
порт і змінити курс;
- проінструктувати всіх на борту про
необхідність триматися подалі від дверей, люків і ін. отворів, ведучих з
приміщення, де знаходиться ЕД, аби уникати можливої поразки при вибуху, і ін.
Дії при огляді
судна.
Капітан SSO
відповідальний за встановлення процедури по огляду судна і пошуку підозрілих
предметів. Відповідні учення слід проводити, аби зробити план ефективним,
прийнятним і таким, що розуміється всіма на борту. Він повинен включати дві
умови:
- як розпізнати
підозрілий предмет (ЕД);
- як поступати з
виявленим ЕД.
Пошук повинен
проводитися відповідно до специфічного плану і ретельно контролюватися, аби
забезпечити повний огляд судна. План повинен покривати всі можливі місця
розташування вибухових і ін. небезпечних пристроїв і не допускати пропусків.
Має бути вироблена система для маркіровки або запису оглянутих або очищених
зон. Палуба і зони, призначені для огляду, повинні нумеруватися, це полегшує
контроль проведення огляду і не допущення не оглянутих місць із-за забудькуватості
або через недогляд. Члени екіпажа мають бути добре знайомі із зонами, що
оглядаються, це допомагає виявити підозрілі (що знаходяться на місці або що
знов з'явилися) предмети. Має бути встановлене місце (КП), куди особи ведучі
пошук повинні направляти свої повідомлення. План пошуку має бути орієнтований
на швидкий за часом і всесторонній огляд всіх приміщень судна, де можуть
знаходиться небезпечні предмети. Основні дії з організації пошуку небезпечних
пристроїв в різних ситуаціях приведені в таблицях: «Searches after leaving а
port», «Establishing а search plan».
Заходи по пошуку незаконних
пасажирів.
Згідно новим міжнародним стандартам
і рекомендаціям, затвердженим ІМО, судна повинні ретельно оглядатися перед
відходом з портів, в яких існують високий ризик проникнення на борт незаконних
пасажирів (stowaways). Нові вимоги, які внесені до Конвенції по полегшенню
морського судноплавства (FAL). передбачають, що держави-учасники повинні
забезпечувати, аби на судах під їх прапором приймалися всі необхідні заходи запобігання
ДОСтупу на борт stowaways. Рекомендується, аби органи державної влади,
керівництво портів, судновласники так само, як капітани суден, співробітничали
між собою і приймали спільні заходи для недопущенні інцидентів з незаконними
пасажирами. Зокрема вказується на необхідність регулярного патрулюванні
причальної зони в портах, установки спеціальних обгороджувань тих вантажів, в
яких легко можуть сховатися люди, же що гавкають попасти на судно, і постійного
контролю вантажів і портових працівників в цих зонах. Звертається увага на
можливість контрабанди людей, у зв'язку з чим ІМО закликає до співпраці
відповідні владні структури: поліцію, митницю імміграційні органи, покликані
ліквідовувати таку практику. Нові стандарти і рекомендації включають перелік
мінімальних заходів (обережностей), які повинні проводитися на судні при
відвідинах порту, в якому можлива спроба незаконного проникнення на борт. Всі
двері, люки і інші засоби входу в трюми або комори, які не використовуються в
період стоянки в порту, мають бути закриті, кількість засобів доступу на судно
(трапи, сходні) має бути мінімальною і контролюватися, так само, як і морський
борт судна. На судні має бути пильна палубна вахта, слід вести облік людей, що
прибулих на судно і зійшли на берег Повинен забезпечуватися надійний зв'язок
між вахтовими на палубі і відповідальним офіцером. У нічний час відповідне
освітлення повинне підтримуватися уздовж корпусу судна.
В той же час. нові стандарти
зобов'язали капітанів суден, на борту яких виявлені в морі незаконні пасажири,
прийняти необхідні заходи для забезпечення їх безпеки, здоров'я,
недоторканості, включаючи постачання їх їжею, житлом, відповідною медичною
допомогою і засобами санітарії. Відносно передачі виявлених на судні stowaways
після того, як воно покинуло територіальні води даної держави, документи ІМО
рекомендують капітанам не відхилятися від запланованого рейса, поки не буде
отримано відповідний дозвіл властей порту, в який судно може зайти для передачі
на берег незаконних пасажирів. Також обумовлюється, що, якщо stowaways визнані
неприйнятними в країні, де вони передані з судна, їх слід повернути в країну, в
якій вони пробралися на судно. Якщо порт якої-небудь держави відмовляє прийняти
stowaways, ця держава повинна негайно інформувати державу прапора судна, що
доставило такого роду пасажирів, про причини своєї відмови. Вказані доповнення
до FAL Convention, увійшли в силу з 1 травня 2003 року. Виходячи з викладеного,
вочевидь, що в портах держав, де високий ризик спроб незаконної міграції на
морських судах (країни Африки, Індійського субконтиненту), на судах повинні
робитися всі необхідні заходи, аби не допустити проникнення на борт незаконних
осіб. Перед відходом з порту має бути проведений силами екіпажа ретельний огляд
судна для виявлення stowaways і їх повернення на берег.
9.2 Політика судноплавної компанії
відносно алкоголю і наркотиків, основні принципи і документи
Політика судноплавної компанії.
Політика судноплавної компанії
(D&A Policy) має бути сформульована чітко, ясно, в простих виразах і
доведена до всіх членів колективу. Поважно, аби самі моряки брали участь в
розробці політики, тоді в ній будуть враховані їх потреби, пропозиції і
інтереси. Вимоги політики не мають бути складні мі. Насправді, чим простіше,
тим краще. Проте вони мають бути всесторонніми, особливо, що стосується
чинників робочого моста і розвинена взаємин на борту судна.
Політика може коректуватися,
змінюватися, доповнюватися, тобто бути досить гнучкою, оскільки певні зміни
бувають необхідні.
Політика повинна будуватися, виходячи
з двох рівнів:
а) пропонуючи збільшити обізнаність
відносно D&A і практичного вчення (освіта), вона звертається до окремих
осіб, аби вони перейняли на себе відповідальність за ефективність свого вкладу
в боротьбі проти зла. Моряки несуть відповідальність за виконання своїх
виробничих обов'язків здоровим і безпечним способом:
б) проте затверджується, що люди не
діють у вакуумі, що тут є багато зовнішніх чинників, що впливають на стосунки і
поведінку людей. Судноплавна компанія бере на себе аналіз чинників, які
пов'язані з виробництвом робіт і несе відповідальність за забезпечення
"здорових" і безпечних суден.
Всі судноплавні компанії повинні
мати в друкарському вигляді політику, яка може легко зрозуміти моряками і
береговим персоналом. Багато компаній зараз мають роздільні політики для
берегового і плавскладу.
У керівництві МАРНОТРАТНИК
наводяться зразки таких політик для суден і берегових офісів- відносно алкоголю
і наркотиків окремо.
А. Правила, що стосуються вживання
алкоголю на борту судна.
Мають бути ясними і викладені без
всякої невизначеності. Деякі компанії повністю забороняють вживання алкоголю на
борту. Інші мають політику, що стосується зловживання алкоголем: вони вирішують
обмежене вживання, але не терплять інтоксикації або погіршеної поведінки.
Якщо вживання алкоголю вирішується,
має бути встановлена допустима максимальна концентрація алкоголю в крові, аби
уникнути невизначеності. Так, Підкомітет ІМО по стандартах підготовки,
дипломування моряків, несення вахти (STW) вказує, що допустимий рівень алкоголю
в крові поділ дружин бути менше 0,08%. Розробники політики повинні мати на
увазі, що немає єдиного універсального мінімуму для вживання алкоголю, оскільки
люди розрізняються по вазі, рівню терпи мости, генетичним особливостям,
метаболізму і ін. Те, що може бути безпечним рівнем для одного, не буде таким
для іншого.
Також можуть бути прийняті заходи
для регулювання прийому алкоголю, якщо такий дозволений:
- засоби, що виділяються на
алкогольні напої, можуть бути направлені на "м'якші" напої;
- місця, де дозволено вживання,
можуть бути обмежені;
- час можливості прийому алкоголю
миє бути мінімізовано.
Правила відносно дозволу вживання
алкоголю лише поза роботою або вахтою мають бути чітко виражені.
Б. Обмеження відносно вживання
алкоголю до початку роботи.
Справу компанії встановлювати
відповідне для неї тимчасові терміни і обмеження. Багато хто встановлює певну
кількість годинника перед приходом на борт судна, протягом яких забороняється
вживати алкоголь; і навіть кількість алкоголю, яка не впливає на розумність
людини і його моторні навики.
В. Вживання наказаних медикаментів,
які можуть впливати на трудову діяльність.
Якщо такі медикаменти необхідні,
моряк повинен інформувати про це начальника, аби мінімізувати можливі негативні
наслідки. Часто такі медикаменти вживають, аби ДОСягти зміни стану свідомості,
проте начальник повинен забезпечити, аби ліки вживалися лише стосовно
встановлених медичних свідчень.
Г. Вживання незаконних медикаментів.
Окрім впливу на моторні функції і
розум, володіння ними суворо карається майже у всіх країнах. Компанії часто
мають окремі політики відносно вживання нелегальних наркотиків, в них зазвичай
немає нічого, окрім категоричної заборони. Моряки мають бути обізнані, що
навіть випадкове вживання таких речовин може піддати небезпеки їх службу в
компанії.
Д. Наслідки порушення обмежень
відносно вживання наркотиків, але терпиміші до алкоголю. Якщо відмінність
робиться, це повинно офіційно бути відбито в політиці. Деякі компанії виражають
своє відношення окремо в двох політиках.
Е. Наслідки поширення (переміщення)
наркотиків.
Може бути лише одна рекомендація
відносно такої контра банди і це - негайне звільнення службовця. Зважаючи на
негативний вплив на все судно, будь-які дії, що відносяться до потенційної
контрабанди наркотиків, мають бути доведені до капітана.
Ж. Робота з моряками, що мають
проблеми з алкоголем і нар котиками. Це питання має бути чітко описане в
політиці, аби уникнути нерозуміння. Шноді компанії не мають певної вистави, як
поступати з такими співробітниками і що робити з моряками, що потребують
допомоги.
Первинне запобігання.
Поширення інформації і вчення.
А. Моряки мають бути забезпечені
інформацією по питаннях:
Основних фактів про алкоголь і
наркотики:
· Наркотики -
масштаби проблеми;
- типи наркотиків (кокаїн, героїн,
коноплі і ін.)
· Алкоголь - вживання
алкоголю, вік і пів;
- визначення однієї одиниці
алкоголю;
- критерії для розумного вживання;
- як контролювати вживання алкоголю.
Де можливо, освіта по цих питаннях
повинна проводитися як частина програми професійного ознайомлення (вступне
вчення) так, щоб нові працівники починали свою діяльність з чітким
представленням політики компанії.
Б. Покрашення робочої обстановки
(середовища).
Велика увага повинна приділятися
ролі робочої обстановки в поліпшенні проблеми вживання наркотиків і алкоголю.
Вторинне запобігання.
Спеціальне вчення і проблема
визначення.
А. Доступ до таких інструментів
самодіагноза як анкета-запитальник і брошури відносно вживання і зловживання
алкоголю і наркотиків має бути забезпечений для всіх екіпажів. Багато людей
здатні оцінити власне вживання, якщо забезпечені відповідними інструментами.
Компанії повинні забезпечити, аби такого роду матеріал ("в допомогу
морякові") як брошури і документи були доступні кожному. Вони повинні
вивішуватися на стендах в місцях жвавого руху моряків - в кімнатах відпочинку,
їдалень або включені в розрахункові книжки і тому подібне
Би. Керівництво, капітани,
супервайзеры на борту і інші особи, компанії, що прямо відповідають за
політику, повинні отримати спеціальне вчення, що включає:
- необхідність зв'язку між політикою
і програмою;
- детальне розуміння сумних
підсумків, пов'язаних з вживанням алкоголю і наркотиків;
- розуміння проблем, з якими
стикаються споживачі D & А;
- як розпізнати (по яких ознаках) зловживання;
- як допомогти тим, хто потребує
отримання відповідної поради, лікування або реабілітації;
Об'єднаний комітет МОТ/ВОЗ із
здоров'я моряків розробив "Керівні принципи по тестуванню на алкоголь і
наркотики для усесвітнього вживання в судноплавній індустрії".
Третинне запобігання.
Доступні методи реабілітації.
A. У політиці компанії повинно чітко
вказуватися про її розуміння шкоди зловживання алкоголем і наркотиками і що
вона визначає цю залежність як стан, що піддається лікуванню. Повернення до нормального
життя можливо, якщо моряк повністю співробітничає з компанією.
Б. ДОСтуп до отримання порад,
лікування і реабілітації має бути забезпечений наймачем (працедавцем).
Однією загальною скрутою для хімічно
залежних осіб є те, що вони не знають, де і як отримати допомогу, часто
занурюються все глибше у відчай і продовжують вживання. Моряки повинні
відчувати, що вони можуть звернутися за допомогою своїм працедавцям. Джерело
покриття витрат па консультації або необхідне лікування також має бути укоти. Якщо
працедавець має намір полегшити якісь витрати моряка, пов'язані з цим, та який
крок повинен розглядатися як додаткова ініціатива.
B. Консультації, лікування і
реабілітація можуть забезпечуватися компанією через суспільні або приватні
агентства, не пов'язані з працедавцем.
Г. Політика повинна адресуватися
морякам, які можуть рас прочитувати на укладення нового контракту після
успішного завершення програми реабілітації.
Нижче наводиться зразок політики
Компанії відносно D&A:
Політика Компанії відносно алкоголю
для суден, керованих компанією:
Цілі політики:
а) запобігти зловживанню алкоголю
серед службовців компанії як частина зобов'язання (турботи) компанії про
здоров'я і благополуччя її службовців, експлуатаційної безпеки і збереження
середовища;
б) забезпечити освітню програму для
службовців про небезпеку і наслідки вживання алкоголю.
1. Загальні положення.
2. Запобігання, освіта і підготовка.
Ця мета ставиться перед всіма
менеджерами, керівниками і іншими службовцями компанії.
3. Регулювання і контроль.
4. Сфера дії політики.
5. Медичні проблеми, пов'язані з
алкоголем.
6. Екстраординарні обставини.
Аналогічна політика розробляється
компанією і відносно наркотиків - для всіх суден, керованих компанією.
Підкреслюється, що наявність на
борту судна нелегальних наркотичних засобів може мати серйозні правові значення
для компанії і окремих осіб, включаючи штрафи, тюремні висновки і затримку
(арешт) судна.
9.3 Основні вимоги частини А кодексу
ОСПС до суден і компаній
Дана частина МК ОСПС містить
обов'язкові положення, на які робиться заслання в главі XI-2 Конвенції
СОЛАС-74.
Основні цілі Кодексу ОСПС
• Створення міжнародної структури і
розподіл відповідальності між Договірними урядами, представниками морського
судноплавства і портів і ін. для забезпечення охорони суден або портових
засобів, використовуваних в міжнародній торгівлі;
• забезпечення завчасного і
ефективного збору і обміну інформацією, пов'язаною з охороною;
• надання методології оцінок охорони
з метою підготовки і наявності на місцях планів і процедур реагування на рівні,
що змінюються, охорони;
• забезпечення упевненості в тому,
що в наявності є адекватні і належні заходи забезпечення охорони на морі.
Основні функціональні вимоги Кодексу
• збір і оцінка інформації відносно
погроз і обміну інформацією з Договірними урядами:
• дотримання протоколів зв'язку
(communication protocols) для суден і портових засобів;
• запобігання недозволеному доступу
на судна, портові засоби і в їх райони з обмеженим доступам;
• запобігання доставці на судна або
на портові засоби недозволених предметів (зброя, запальні пристрої) або
вибухових речовин;
• забезпечення засобами подачі
сигналів аварійно-попереджувальній сигналізації в разі випадку або загрози
випадку;
• наявність планів охорони суден і
портових засобів, заснованих на оцінках по охороні;
• підготовка персоналу і проведення
учень для освоєння планів охорони і процедур.
Обов'язки Компанії.
Компанія повинна обов'язково
забезпечити в плані охорони судна наявність ясного формулювання, що підкреслює
повноваження капітана.
У плані охорони судна Компанією
мають бути визначені переважні повноваження і відповідальність капітана
відносно забезпечення охорони судна і його право, при необхідності, звертатися
за допомогою до Компанії плі до будь-якого з Договірних урядів.
Компанія повинна забезпечити
необхідну підтримку у виконанні ними своїх обов'язків відповідно до положень
глави XI-2 і частиною А Кодексу ОСПС посадовій особі Компанії, відповідальній
за забезпечення охорони, капітанові і обличчю командного складу, відповідальному
за забезпечення охорони судна.
Охорона суден.
Рівні охорони встановлюють договірні
уряди.
Виконання всіх суднових обов'язків
по забезпеченню охорони контроль доступу на судно;
контроль посадки людей на судно і
контроль доставки їх майна:
спостереження за ділянками
обмеженого доступу для виключення доступу не уповноважених на те осіб;
• спостереження за палубою і районом
довкола судна;
• нагляд за вантажними операціями і
операціями з судновими запасами;
• забезпечення знаходження в зоні
досяжності засобів зв'язку, що діють в порту, в цілях охорони.
При рівні охорони 2 на судні мають
бути прийняті додаткові до вказаних вище за міру, передбачена планом охорона
судна, викладені в частині В Кодексу ОСПС.
При рівні охорони 3 на судні мають
бути прийняті подальші специфічні заходи для кожної з вказаних вище (див. дії
при рівні охорони 1) передбачені планом охорони судна, викладені в частині В
Кодексу ОСПС.
Судно повинне підтверджувати
здобуття інструкцій відносно зміни рівня охорони і встановлення Адміністрацією
Рівнів охорони 2 і 3.
Якщо Договірні уряди встановили
рівень охорони 2 або 3, то судно до заходу в порт або під час стоянки в порту
повинно зробити наступні заходи:
• судно повинне підтвердити здобуття
розпорядження;
• підтвердити посадовій особі
портового засобу, що воно почало приймати відповідні заходи і виконувати
процедури, викладені в судновому плані охорони; а в разі рівня охорони 3 -
інструкції, видані Договірним урядом;
• координувати відповідні дії між
обличчям командного складу і посадовою особою портового засобу, відповідальними
за охорону. При цьому повідомляти про будь-які труднощі виконання
розпорядження.
Судно повинне повідомити про
ситуацію, коли на вимогу Адміністрації на борту встановлений вищий рівень
охорони, чим рівень, встановлений в передбачуваному порту заходу або в порту,
де судно вже знаходиться, або якщо такий рівень на судні вже встановлений
компетентній владі Договірного уряду, на території якого знаходиться портовий
засіб, і посадовій особі портового засобу, відповідальній за охорону, з метою
координації дій.
Адміністрація, у свою чергу, повинна
повідомити про те, що на судах під її прапором встановлений рівень охорони 2
або 3 в порту заходу Договірному уряду, на території якого знаходиться порт.
Оцінка охорони суден:
Особи, що мають навики оцінки
охорони судна, з відома посадової особи компанії, відповідальної за охорону
повинні забезпечити оцінку рівня охорони судна.
Оценку охорони специфічного судна
повинні проводити визнані в області охорони організації.
Оцінка охорони судна повинна
включати огляд охорони на місці і, щонайменше, наступне:
· констатацію
існуючих заходів, процедур і дій;
· виявлення і оцінку
ключових суднових операцій захист яких важливий;
· виявлення можливих
погроз ключовим судновим операція, визначення їх вірогідності з метою вживання
заходів по забезпеченню охорони і встановленню порядку їх проведення;
· виявлення слабких
місць, включаючи людський чинник, в інфраструктурі, політиці і процедурах.
Оцінка охорони судна підтверджується
Документом, який приймається і зберігається в Компанії.
Ведення записів.
На судні повинні зберігатися
протягом встановленого Адміністрацією періоду часу запису про наступні події:
• вчення, учення і тренування;
• погрози порушення охорони і
випадку, пов'язані з охороною;
• порушення охорони;
• зміни рівня охорони;
• повідомлення, що мають відношення
безпосередньо до охорони судна (наприклад, про конкретну загрозу судну або
портовим засобам, на яких судно знаходиться або знаходилося);
• внутрішні аудиторські перевірки і
передивляється діяльності по охороні;
• періодичний передивляється плану
охорони судна;
• задіювання яких-небудь поправок до
плану.
• технічне обслуговування,
калібрування і випробування охоронного устаткування, якщо воно є, включаючи
випробування суднової системи сповіщення.
До ведення записів пред'являються
наступні вимоги:
• записи повинні вестися на робочій
мові або мовах судна, з обов'язковим перекладом на одну з трьох мов: англійський,
французький або іспанський, за умови що вони не є робочими мовами на судні;
• запису можна зберігати в
електронному вигляді за умови, що вони захищені від несанкціонованого ДОСтупу
або розголошування, схильному відповідними процедурами.
Посадова особа компанії
відповідальна за охорону:
Призначається самою Компанією.
Кількість осіб залежить від кількості або типів експлуатованих суден. При цьому
повинно бути чітко визначено, за які судна відповідає кожна з призначених
посадових осіб.
Основні обов'язки і відповідальність
посадової особи, відповідальної за охорону наступні:
• інформування (порада), відносно
рівнів погрози, з якими може зіткнутися судно, на основі відповідної оцінки
риски і іншої інформації з даного питання;
• забезпечення проведення оцінки
охорони судна;
• забезпечення розробки, вистава для
схвалення і подальше вживання і підтримка плану охорони судна;
• забезпечення того, аби до плану
охорони судна були внесені відповідні зміни для виправлення недоліків по
охороні конкретного судна;
• проведення внутрішніх аудиторських
перевірок і передивляються діяльності по забезпеченню охорони;
• забезпечення первинною і подальших
перевірок судна адміністрацією або визнаною в області охорони організацією;
• забезпечення того, аби в ході
внутрішніх аудиторських перевірок, періодичних передивляються, перевірок
охорони і перевірок виконання вимог були швидко виявлені і усунені недоліки і
невідповідності;
• підвищення міри усвідомлення
важливості питань забезпечення охорони і підвищення пильності;
• забезпечення адекватного вчення
осіб. відповідальних за охра ну судна:
• забезпечення ефективного зв'язку і
співпраці обличчя коман дного складу з відповідними посадовими особами пір
товых засобів, відповідальними за охорону:
• забезпечення сумісності вимог охорони
з вимоги мі безпеки на морі:
• забезпечення того, аби плани
охорона, використовувана однотипними судами або групою суден, правильно зважала
на специфіку кожного судна:
• забезпечення того, аби постійно
виконувалися будь-які альтернативні або еквівалентні заходи по забезпеченню
охорона, схвалена для конкретного судна або групи суден.
Обличчя командного складу,
відповідальне за охорону судна:
На борту кожного судна має бути
обличчя командного складу, відповідальне за охорону.
У його обов'язки входить:
• проведення регулярних перевірок
охорони судна з метою забезпечення виконання відповідних заходів по охороні;
• впровадження, контроль стану і
виконання плану охорони судна, включаючи будь-які поправки до плану;
• координація аспектів охорони при
обробці вантажу і суднових запасів з іншими членами екіпажа судна і
відповідними посадовими особами портових засобів, відповідальних за охорону;
• внесення пропозицій про зміни в
план охорони судна;
• доповідь Посадовій особі Компанії,
відповідальній за охорону, про будь-які недоліки і невідповідності, виявлені в
ході внутрішніх аудиторських перевірок, періодичних передивляються, перевірок
охорони і перевірок виконання вимог і про прийняті заходи по усуненню
недоліків;
• підвищення міри усвідомлення
важливості питань забезпечення охорони і підвищення пильності на судні;
• забезпечення, при необхідності,
надання адекватного вчення членам екіпажа судна;
• доповіді про всі випадки,
пов'язані з охороною;
• координація питань, пов'язаних з
виконанням плану охорони судна, з Посадовою особою Компанії, відповідальною за
охорону, і з відповідною посадовою особою портового засобу, відповідальною за
охорону;
• забезпечення того, аби охоронне
устаткування, якщо воно є, належним чином експлуатувалося, випробовувалося,
калібрувалося і обслуговувалося.
Вчення персоналу, учення і
тренування по охороні судна:
Посадова особа Компанії і обличчя
командного складу судна, відповідальне за охорону, повинні пройти спеціальне
вчення.
Учення і тренування по охороні судна
повинні проходить через певні проміжки часу, з врахуванням типа судна, замін
персоналу судна, портових засобів, в які доведеться заходити судну, і інших
обставин.
9.4 Організація пошуку на судні
наркотиків, вибухових речовин і інших небезпечних матеріалів
Заходи по пошуку наркотиків.
У випадку, якщо є підстави
передбачати, що на судно можуть попасти наркотики, при огляді судна основну
увагу потрібно приділяти їх пошуку.
Слід мати на увазі, що на судні
наркотики можуть бути заховані в частинах конструкції корпусу судна або в рідко
відвідуваних приміщеннях, відсіках і устаткуванні, в житлових приміщеннях або,
в разі участі членів екіпажа, ховатися безпосередньо на людях або в особистих
речах. Існує багато можливостей для укриття наркотиків у вантажних місцях і в
контейнерах.
Заходи по пошуку вибухових речовин.
З метою виявлення вибухового
пристрою (ВУ) організовується його пошук на борту. Зазвичай такими заходами
керує офіцер по охороні судна, який залежно від конкретної обстановки і
оголошеного в порту рівня загрози (охорона) може організувати огляд судна в
період стоянки, безпосередньо перед відходом або після виходу судна з порту.
При цьому, до участі у пошуках незаконних предметів і пасажирів на судні
повинні притягуватися найбільш підготовлені, ДОСлідні і відповідальні члени екіпажа,
яким відводяться певні ділянки для пошукових дій; вони мають бути добре знайомі
з видами ВУ, уміти розпізнавати підозрілі предмети і звертатися ними без
створення загрози для себе і інших людей, судна і середовища. У Керівництві по
охороні суден і портових засобів різних національних органів по безпеці на морі
(агентств, бюро інспекцій) наводяться вказівки і рекомендації по організації
огляду і пошуку на судах, направлені на забезпечення ефективності цих заходів і
безпеки моряків, що беруть участь в них.
У всіх випадках огляду судна
зазвичай складається план організації такого заходу (Searching Plan), що є
обов'язком SSO. При огляді окремих приміщень використовуються суднові
інструкції, підготовлені в рамках SSP.
Капітан і SSO - відповідальні за
розробку процедури по огляду судна і пошуку підозрілих предметів. Відповідні
учення слід проводити, аби зробити план ефективним, прийнятним і таким, що
розуміється всіма на борту. Він повинен включати дві умови:
• як розпізнати підозрілий предмет
(можливо ВУ);
• як поступати з виявленим ВУ.
Пошук повинен проводитися відповідно
до специфічного плану і ретельно контролюватися, аби забезпечити повний огляд
судна. План повинен покривати всі можливі місця рас положення вибухових і інших
небезпечних пристроїв і не допускати пропусків. Має бути вироблена система для
маркіровки або запису оглянутих або очищених зон. Палуба і зони, призначені для
огляду, повинні нумеруватися, це полегшує контроль за проведенням огляду і
недопущення місць, що недогледіли, із-за забудькуватості або через недогляд.
Члени екіпажа, притягнені до пошуку, мають бути добре знайомі із зонами, що
оглядаються, це допомагає виявити підозрілі (що знаходяться не на місці або що
знов з'явилися) предмети. Має бути встановлене місце (КП), куди особи, ведучі
пошук, повинні направляти свої повідомлення. План пошуку має бути орієнтований
на швидкий за часом і всесторонній огляд всіх приміщень судна, де можуть
знаходитися небезпечні предмети.
Виявлення і розпізнавання
небезпечних пристроїв і речовин.
Використання вибухових пристроїв
завжди було привабливим для терористів. ДОСить пригадати підривання
американського есмінця «Коул», супертанкера «Лімбург», теракти на поїздах в
Мадриді, нарешті, знищення символів ділового авторитету США - торгівельних
хмарочосів в Нью-Йорку за допомогою авіалайнерів, начинених вибухівкою. Як
показує ДОСвід, терористи використовують вибухові пристрої (ВУ), які можна
розділити на наступні групи:
• саморобні ВУ;
• ВУ, виготовлені промисловим
способом;
• комбіновані.
У загальному випадку вибуховий
пристрій може складатися із заряду (вибухової речовини, ВВ) і детонатора.
НайДОСтупніші ВВ -черный порох, бездимний порох, тротил. Останнім часом широко
застосовується пластикова вибухівка, яка володіє великою руйнівною силою, може
бути різноманітною за формою і праця але виявляється. Детонатор складається з
детонатора і механізму приведення його в дію. Ці механізми можуть бути
класифіковані за принципом дії таким чином:
• механічного принципу дії;
• електричного;
• хімічного;
• електронного;
• комбінованого.
Механізми приведення детонатора в
дію механічного типа, у свою чергу, розділяються на обривні, нажимные,
розвантажувальні і натяжні. Тобто ВУ наводиться в дію при обриві (шнура),
натиску, зменшенні навантаження, натягненні (шнура, дроту). Електричний спосіб
підривання зарядів здійснюється за допомогою електродетонаторів, джерела
струму, дротів для підключення і ВВ. Вибух може статися, коли об'єкт нападу
включає електроприлад, радіоприймач, магнітофон і ін. Хімічний принцип
заснований на дії кислоти, що роз'їдає який-небудь затримуючий матеріал
(металевий дріт, плівка), аби звільнити зведений бойок, що наводиться в дію
пружиною. Найбільш широко вживаний спосіб підривання заряду електронний - за
допомогою пристрою, що наводить в дію детонатор відповідно до закладеної
програми. Детонатор також може активуватися посилкою певного радіосигналу.
У практиці охорони морських і
аеропортів застосовуються наступні способи виявлення ВУ:
• візуальний пошук - утомливий і
незрідка небезпечний - але найефективніший;
• використання спеціально виучених
розшукових собак; вони надійно виявляють навіть малу кількість ВВ, які видають
запах;
• використання металошукачів для
виявлення вибухових речовин, що містять метал, застосовуються також прилади
виявлення ВВ по випарах (детектори випару), які володіють високою чутливістю;
• хімічний спосіб виявлення ВВ
реалізується в аерозольних тестах. Комплекс аерозолів дозволяє по зміні кольори
тестового паперу виявити багато видів ВВ;
• керовані по радіо ВВ виявляються
за допомогою методу не лінійної радіолокації (переносні прилади «Об», «Онега» і
ін.);
• вибухові пристрої з годинниковим
механізмом можуть виявлятися шляхом використання портативних контактних
мікрофонів. Вони дозволяють знімати акустичну інформацію через стіни (перегородки),
потовк.
При виявленні на судні членом
екіпажа підозрілого предмету, можливо ВУ, що містить, він зобов'язаний негайно
ж повідомити про знахідку вахтовому помічникові капітана, відійти від місця
виявлення ВУ на достатню відстань, не допускати до ВУ по сторонніх осіб.
У свою чергу, вахтовий помічник і
офіцер судна по охороні діють відповідно до плану охорони судна. Необхідно
повідомити про це офіцерові портового засобу по охороні, виставити Додаткову
охорону, аби не допустити проникнення на судно сторонніх осіб. Викликати
оперативну групу по знешкодженню боєприпасів, сповістити також пожежну частину
порту і службу швидкій медичній допомозі. Інколи доцільною є евакуація членів
екіпажа не лише з приміщення, де виявлене ВУ, але і з судна.
Виявлення ВУ, що знаходяться в
районі, члени екіпажа в цілях безпеки зобов'язані дотримувати наступні правила:
• не робити відносно передбачуваного
ВУ жодних самостійних дій - це може привести до вибуху;
• у всіх випадках давати вказівку
іншим особам не наближатися, не чіпати, не розкривати і не переміщати знахідку;
• не використовувати УКВ, оскільки
джерело радіосигналу може спровокувати підривання ВУ.
Слід мати на увазі, що знешкодження
вибухонебезпечних предметів є обов'язком специалистов-взрывотехников. а не
членів екіпажа! Отже, виявлення і розпізнавання різних небезпечних пристроїв -
це не просто фізичний акт витягання сумки, пакету з вибуховою речовиною, а ціла
програма запобіжних засобів і надзвичайних процедур, направлених на
забезпечення безпеки людей, судна, портових засобів. Ці заходи можуть зменшити
уразливість об'єкту охорони відносно можливого вибуху, підпалу, захвату і інших
незаконних дій. При цьому капітан і офіцер судна по охороні, які зобов'язані
керувати діями суднового персоналу, повинні слідувати вказівкам, що містяться в
плані охорони судна, і додатковим інструкціям властей порту знаходження судна,
офіцера Компанії по охороні.
Список
використаних джерел
1. Іванов
Г.Г. Міжнародна Морська Організація. 2ге видання, з доповненнями.
Навчально-методичний посібник. Одеса. Латстар. 1999 р.
2. Позолотін
Л.А., Торский В.Г. Міжнародні організації у сфері судоходства. Довідник. Одеса.
Астропринт. 1999 р.
3. Басанец
Н.Г. Конвенційні ті класифікаційні вимоги щодо забезпечення безпеки
судноплавства. Навчально-методичний посібник. Одеса. Смил. 2008
4. Сєврюков
В.В. Національні класифікаційні суспільства. Історія та сучасність.
Навчально-методичний посібник. Київ. 2003 р.
5. Журнал
«Бізнес-Марін» - 2006 р. - №13.
6. Журнал
«Судноплавство» - 1998 р. - №11, №12.
7. Журнал
«Морські відомості України» - 2006 р - 6 жовтня.
8. Журнал
«Бізнес-марін» - 2001 р. - №5.
9. Російський
Морський Регістр Судноплавства. Правила класифікації та будови морських судов.
1-ий та 2-ий тома. 1999 р.
10. Резолюція
А.739(18) - «Керівництво за поданням повноважень організаціям, що діють від
імені Адміністрації».
11. Резолюція
А.739(18) - «Керівництво за поданням повноважень організаціям, що діють від
імені Адміністрації».
12. Резолюція
ІМО А.789(19) - «Специфікації функцій визнаних організацій, що діють від імені
адміністрації, по огляду і видачі свідоцтв».
13. Резолюція
ІМО А.847(20) - «Керівництво по наданню допомоги Державам прапора в виконанні
документів ІМО».
14. Резолюція
IMO А.788(19) - «Керівництво
по впровадженню Міжнародного кодексу по управлінню безпекою (МКУБ)».
15. Позолотин
Л.А., Торский В.Г. Международные конвенции, кодексы, рекомендации ИМО и МОТ. -
Одесса: Астропринт, 1998 р.
16. Електронний ресурс Регістру
судноплавства України. www.shipregistr.kiev.ua.
17. Електронний ресурс Міжнародної морської
організації www.imo.org.
18. Електронний ресурс Регістру
ЛЛойда #"477363.files/image081.gif">
Таким
образом, можно рассчитать численное значение общего риска гибели человека в
дорожно-транспортных происшествиях, при полетах на самолете, во время работы на
морских судах и т. п.
Прежде
чем перейти к рассмотрению других аспектов проблемы риска, приведем примеры.
Пример
1. Определить риск Rпр гибели человека
на производстве в нашей стране за 1 год, если известно, что ежегодно погибает
около п = 2 тыс. человек, а численность работающих составляет, примерно, N= 18.5 млн.
человек:
Пример 2. Ежегодно на море
вследствие различных причин погибает 1 человек из 2000 моряков, работающих на
судах. Всего плавсостав Мирового флота составляет 1200000 че ловек. Определить
риск Rгм гибели человека
на судах Мирового флота.
человек,
По
данным, опубликованным в США, значения общего риска R гибели
человека на разных видах транспорта за годичный период составляют: на
автомобильном - 3·10-4; на водном - 9·10-6 на
воздушном - 9·10-6 на железнодорожном - 4·10-6.
Как
видно, наиболее опасным для человека в этой стране является автомобильный
транспорт, на втором месте - воздушный и водный. То есть, из миллиона человек,
связанных с работой по использованию и обслуживанию водного транспорта,
ежегодно погибают примерно 9 человек. Максимально приемлемым уровнем общего
риска гибели человека в Развитых странах мира принята величина Rобщ = 1·10-6
в год. Ориентировочный расчет риска гибели человека-члена экипажа морского
судна дает значение R= 5·10-4, т. е. из
каждых 10 тысяч моряков ежегодно погибают по разным причинам примерно 5
человек.
Различают
индивидуальный и социальный риск. Индивидуальный риск характеризует опасность
определенного вида для отдельного индивидуума.
Социальный
(групповой) - это риск для группы людей, устанавливающий зависимость между
частотой событий и числом пораженных при этом людей.
Анализ и оценка риска. Обычно выделяют 4 подхода
к анализу и оценке риска.
1. Инженерный, опирающийся на
статистику, расчет частот, вероятностный анализ безопасности, построение
деревьев опасности.
2. Модельный, основанный на
построении моделей воздействия вредных факторов на отдельного человека,
социальные, профессиональные группы и т. и. Эти методы основаны на расчетах,
для которых не всегда есть данные.
3. Экспертный, когда
вероятность различных событий определяется на основе опроса опытных
специалистов, т. е. экспертов,
4. Социологический, основанный
на опросе населения.
Перечисленные методы отражают разные
аспекты риска. Поэтому по возможности применять их необходимо в комплексе.
Концепция приемлемого
(допустимого) риска.
Традиционная техника
безопасности базируется на категорическом императиве - обеспечить безопасность,
не допустить никаких аварий. Как показывает практика, такая концепция
неадекватна законам техносферы. Восприятие абсолютной безопасности может
обернуться для неподготовленных людей трагедией потому, что обеспечить нулевой
риск в действующих системах невозможно. В связи с этим современный мир
руководствуется концепцией приемлемого (допустимого) риска. Прежде всего,
потому, что экономические возможности повышения безопасности технических систем
не безграничны.
Приемлемый риск, базируясь на
технических, экономических, социальных и политических аспектах, является
компромиссом между уровнем безопасности и возможностями ее достижения.
Суммарный риск имеет допустимый
минимум при определенном соотношении между инвестициями в техническую и
социальную сферы. Это обстоятельство и нужно учитывать, при выборе риска, с
которым общество пока вынуждено мириться.
В некоторых странах, например в
Голландии, приемлемые риски установлены в законодательном порядке. Максимально
приемлемым уровнем индивидуального риска гибели обычно считается 1·10-6
в год.
Концепция приемлемого риска в
нашей стране пока не реализована. Более того, некоторые специалисты подвергают
ее критике, усматривая в ней антигуманный подход к проблеме. На самом деле,
приемлемые риски на 2-3 порядка'«строже» фактических. Следовательно, введение
приемлемых рисков является акцией, прямо направленной на защиту человека.
Управление риском. Как правило,
повышение уровня безопасности осуществляют в следующих трех направлениях:
а) совершенствование
технических систем и объектов;
б) подготовка персонала;
в) предупреждение чрезвычайных
ситуаций.
Затраты будут определяться
соотношением весовых коэффициентов по каждому на правлению. Для их определения
необходим специальный анализ конкретных данных и условий. В основе управления
риском лежит методика сравнения затрат и получаемых выгод от снижения риска.
Для расчета риска необходимы
обоснованные данные. Острая потребность в статистических данных в настоящее
время признана во всем мире. Необходима тщательно аргументированная разработка
и создание банков данных, в условиях предприятия, отрасли, региона и т.д.
Для сравнения риска и выгод
многие специалисты предлагают ввести финансовую меру человеческой жизни. Такой
подход вызывает возражение среди определенного круга лиц, которые утверждают,
что человеческая жизнь свята и финансовые сделки недопустимы.
Однако на практике постоянно возникает
необходимость такой оценки, именно в целях безопасности людей, если вопрос
ставится так: «Сколько надо израсходовать средств, чтобы спасти человеческую
жизнь?» По зарубежным исследованиям человеческая жизнь оценивается от 650 тыс.
до 7млн. долл. США.
Оценка риска и его последствий осуществляется
расчетным путем. Последствия отказов оцениваются в наиболее приемлемых единицах
(человеческие жертвы, экономический ущерб). Для оценки риска формулируются
критерии и нормы безопасности.
2. Разработка планов проведения
судовых операций
Каждый должен планировать свою
работу на судне и следовать этому плану. Планирование и выполнение должны быть
задокументированы.
Требование МКУБ к разработке и
обеспечению планов судовых операций изложено в следующем контексте: Компания
должна установить процедуры подготовки планов и инструкций относительно
проведения ключевых операций на судне, касающихся безопасности судна и
предотвращения загрязнения. Различные связанные с этим задачи должны быть
определены и поручены квалифицированному персоналу.
Подробные разъяснения по поводу
толкования соответствующих определений в части разработки планов судовых
операций представлены в изданных Международной Ассоциацией Классификационных
Обществ (МАКО) - International
Association
of Classification
Societies (IACS)
«No. 41 Guidance
for IACS
Auditors
to the
ISM Code»,
в контексте которых планами проведения судовых операций являются документально
оформленные процедуры выполнения судовых операций, относящихся к обеспечению
безопасности судна, экипажа и груза, а также к предотвращению загрязнения. А
под планами и инструкциями подразумеваются планы, процедуры, инструкции и
проверочные листы (чек-листы), предназначенные для управления мероприятиями,
относящимися к обеспечению безопасной эксплуатации судов и предотвращению
загрязнения.
Ключевые судовые операции (key
shipboard
operations) означают:
• операции, для которых
обязательные нормы и правила устанавливают требования к их проведению или
требования к составлению планов, процедур, инструкций, отчетных Документов и
проверочных листов (чек-листов);
• операции, которые установлены
Компанией, связаны с особенностями судна и могут повлиять на его безопасную
эксплуатацию и предотвращение загрязнения;
• операции, для которых
безопасная практика их проведения и безопасная окружающая среда
регламентированы ИМО, Администрациями, классификационными обществами и
Другими организациями морской отрасли;
• операции, которые в случае,
если они не будут управляться посредством планов и инструкций, могут создать
опасные ситуации.
Обычными (normal)
операциями являются операции, обеспечивающие функционирование СУБ (например,
ознакомление членов экипажа с судном, досмотр судна с целью обнаружения посторонних
лиц и предметов, контроль документации СУБ, внутренние про верки СУБ и пр.).
Специальными или особыми (special)
операциями являются операции, при которых ошибки могут стать явными только
после того, как они привели к возникновению аварий ной ситуации или несчастного
случая (например, организация вахтенной службы на ходу и на стоянке,
прием-высадка лоцмана, постановка на якорь, грузовые операции, укладка и
крепление груза, швартовные операции, ремонт и докование судна, ремонт
оборудования и др.).
Критическими (critical)
операциями являются операции, при которых ошибки могут вызвать аварийную
ситуацию для судна, людей, груза и окружающей среды или несчастный случай.
Для примера приведем перечень
критических судовых операций, идентифицированных в рамках Системы Управления
безопасностью (СУБ), качеством и охраной окружаю щей среды одной из судоходных
компаний, а именно:
• плавание в стесненных
условиях и районах интенсивного судоходства;
• плавание в узкостях, проливах
и каналах;
• плавание в реках и прохождение
шлюзов;
• плавание в условиях
ограниченной видимости;
• плавание в тяжелых погодных
условиях;
• плавание во льдах;
• плавание в условиях
буксировки;
• перевозка опасных грузов и
вредных веществ;
• грузовые операции;
• бункеровка судна;
• вход и работа в замкнутых
пространствах;
• работы на высоте.
• работы за бортом.
• спуск и подъем спасательных
шлюпок.
• мойка и дегазация топливных и
балластных танков.
• подготовка и эксплуатация
судовых технических средств (СТС).
• эксплуатация главного двигателя
при выходе из строя, одного или более цилиндров, газотурбонагнетателя;
• работа в картере и цилиндре
ГД.
• предотвращение и ликвидация
возгорания в подпоршневых пространствах ГД.
• предотвращение повреждения
механизмов, разрыва трубопроводов и систем под давлением (котлов, воздушных и
холодильных компрессоров, баллонов, теплообменных аппаратов и их систем и
т.п.);
• предотвращение утечки и
действия в случае утечки воды из котла;
• безопасные зарядка, разрядка
и хранение аккумуляторов.
Аварийной или чрезвычайной (emergency)
ситуацией является ситуация, которая привела к потере или повреждению судна,
груза, оборудования или другого имущества, к загрязнению окружающей среды, а
также к гибели или травматизму людей (например, взрыв, пожар, повреждение ГД,
внезапный крен судна, течь, посадка на мель, смещение груза, выход из строя
рулевого устройства и/или гирокомпаса, обесточивание судна, чело век за бортом,
несчастный случай, безбилетные пассажиры и невозвращенцы, угроза нападения или
нападение злоумышленников и пр.).
Опасной (hazardous)
ситуацией является ситуация, которую удалось взять под контроль на грани
аварии, несчастного случая или загрязнения окружающей среды, иногда называется
"граничащая с потерей" (near
miss).
В издании ICS/ISF
«Guidelines
on the
application
of the
IMO International
Safety Management
(ISM) Code»,
приводится перечень судовых операций, для которых рекомендуется разрабатывать
операционные процедуры в документальном виде. Этот перечень разбит на следующие
основные группы судовых операций, а именно:
• общие;
• судно в порту;
• подготовка судна к выходу в
море;
• судно в море;
• подготовка судна к заходу в
порт.
В соответствии с требованиями
СУБ на каждом судне компании должен быть Комитет по Безопасности и Управлению
(КБУ), сформированный и возглавляемый капитаном.
Основная цель КБУ - повышение
знаний экипажа по вопросам охраны здоровья безопасности и охраны окружающей
среды.
Работы, выполняемые на судне,
могут быть опасными, если:
• оборудование имеет дефекты
или некорректно используется;
• средства и материалы имеют
дефекты;
• место работы забрызгано
грязью, маслом или водой;
• нарушены правила техники
безопасности.
При выполнении работ должны
быть соблюдены следующие меры предосторожности:
• место работы должно быть
чистым от выступающих частей, низко расположено и ограждено соответствующими
предупреждающими знаками;
• палубы и проходы должны
держаться в чистоте и быть свободными от скользких веществ;
• гидравлические трубы на
палубе должны тестироваться регулярно для предотвращения течи масла;
• в холодных климатических
районах специальное внимание должно быть уделено проходам для предотвращения
образования льда;
• мусор должен быть убран с
палуб;
• потрескавшаяся краска должна
быть удалена и на ее место нанесено новое покрытие;
• поручни и ограждение должны
быть в хорошем состоянии. Опасное для работы место должно быть ограждено,
достаточно освещено и обозначено предостерегающими сигналами для привлечения
внимания.
Освещение должно быть:
• в рабочем состоянии;
• достаточно ярким;
• хорошо размещено и
закреплено;
• иметь противогазовую и
противоударную защиту.
Если работы выполняются в
трюмах, то необходимо чтобы-
• ограждение твиндеков и
комингсов трюмов было установлено на штатных местах и хорошо закреплено; •
крышки трюмов и твиндеков (если необходимо их открытие) были полностью открыты
и взяты на стопора; • трапы и их ограждение, поручни и площадки были в хорошем
техническом состоянии;
• достаточное освещение было бы
установлено;
• грузовые помещения не
содержали вредных газов или веществ. Для машинных и насосных от
делений необходимо:
• содержать их в чистоте и
свободными от загрязнений нефтью;
• пространство между пойолами
должно быть чистым и не содержать остатков нефти;
• любые течи топлива, масла,
пара и воды немедленно устранять;
• содержать их свободными от
вредных газов и веществ. Персональные средства защиты включают:
• рабочие костюмы или комбинезоны;
• нескользящие ботинки или
туфли с металлической вставкой для предохранения стопы от повреждения при
падении на нее тяжеловесного предмета;
• каски;
• предохранительные очки;
• рабочие перчатки;
• дополнительные средства
защиты при работе с вредными жидкостями или материалами.
Безопасные рабочие средства или
устройства должны быть исправными и предназначенными для выполнения конкретной
работы.
Специальное внимание должно
быть обращено на использование силовых средств таких как лебедки (в том числе и
переносные), домкраты, краны, электрические устройства вентиляторы и т.д.
Переносные электрические
устройства должны:
• использоваться только
обученным персоналом;
• при включении не подпрыгивать
или перемещаться;
• быть заземлены;
• соединяться электрическими
кабелями, которые должны быть соответственно за креплены, не иметь разрывов,
испытаны на требуемое сопротивление изоляции.
При работе в закрытых
помещениях, необходимо:
• проверить состояние
атмосферы. Содержание кислорода должно быть не менее 21% и взрывчатого газа не
более 1%;
• выставить лицо для страховки
и передачи сообщений;
• иметь у входа в закрытое
помещение изолирующие дыхательные аппараты и страховочные пояса с длинным линем
для подъема пострадавших;
• оформить Разрешение на вход и
работу в закрытых помещениях:
• одновременный вход в
помещение разрешить 2-м лицам.
Капитан и каждое лицо
командного состава всегда должны помнить, что перед началом выполнения опасных
работ, на судне следует их должным образом планировать и обсуждать с
привлечением лиц, которые будут выполнять поставленную задачу.
Очень важным при разработке планов судовых
операций, руководств, процедур и рабочих инструкций является правильное
указание ссылки на нормативный документ или элемент нормативного документа, в
соответствии, с требованиями которого был разработан этот план или процедура.
Так, например, в процедурах регламентирующих действия по предотвращению
загрязнения, необходимо указывать, что каждое судно имеет одобренный
Администрацией (или признанной организацией по ее поручению) SOPEP
(Shipboard
Oil Pollution
Emergency
Plan), разработанный в
соответствии с требованиями Правила 26 Международной Конвенции MARPOL
- 73/78, Annex 1.
3. Надёжность оператора при использовании
автоматизированных систем
Надежность функционирования системы
"человек-машина" обусловлена надежностью работы, как оператора, так и
технических звеньев системы. Качественно надежность можно рассматривать, как
способность системы выполнять требуемые функции в заданный промежуток времени в
определенных условиях эксплуатации. Количественно надежность выражает
вероятность безотказной работы устройства в течение заданного промежутка времени
при определенных условиях эксплуатации.
Абсолютно надежных систем не существует. Поэтому
надежность любой системы меньше единицы.
В случае последовательного соединения элементов
надежность системы равна произведению вероятностей безотказной работы отдельных
звеньев
Где ps -
надежность всей системы;
p1, p2, … , pn -
надежность отдельных элементов системы.
Рис. 3.1. Ручное резервирование
Это свидетельствует о том, что в ряде случаев
усложнение системы влечет за собой снижение ее надежности. Однако в принципе
имеется возможность создать более надежные системы из менее надежных элементов.
Одним из важнейших методов повышения надежности системы является
резервирование. Существуют различные виды резервирования.
На рис. 3.1. показана схема резервирования
элемента В, последовательно соединенного с элементом А. При выходе из строя В
оператор вручную переключает устройство на резервный элемент В'. Вероятность
безотказной работы системы ручного резервирования можно определить:
Где рP - полная
вероятность безотказной работы системы;
рА
- вероятность безотказной работы элемента А;
р0
- вероятность своевременного использования резерва (зависит от человека);
рв
- вероятность безотказной работы элемента В;
рв’
- вероятность безотказной работы элемента В'.
При
холодном или автоматическом резервировании функцию человека выполняет
технический элемент С. Формула надежности аналогична, однако вместо р0
фигурирует рс;
рс
- вероятность безотказной работы элемента С. Горячее резервирование заключается
в параллельном подключении нескольких элементов. Полная вероятность безотказной
работы системы определяется:
Существуют
и другие методы повышения надежности, та кие, как приработка деталей системы
перед постановкой в схему, профилактический контроль, и т. д.
Важнейшим
понятием надежности является отказ. Под последним понимают частичную или полную
утрату свойств технического устройства, которая существенным образом снижает
или приводит к полной потере его работоспособности.
Эргономику
интересует прежде всего надежность оператора и его влияние на надежность всей
системы.
Под
отказом оператора необходимо понимать такие его действия (или бездействия),
которые ведут к отклонению выходных параметров системы за допустимые пределы
или к нарушению норм, регламентирующих ее работу. Это говорит о том, что под
отказом понимают не все ошибочные действия оператора, а лишь те предельные
погрешности, которые приводят к нарушению функционирования системы.
Вероятность
появления отказа в результате совершения ошибки можно определить из
соотношения:
Где Qi. -
вероятность появления отказа в результате совершения i-й ошибки;
Fi -
вероятность того, что при совершении i ошибки произойдет отказ;
Рi. -
вероятность i-й ошибки;
ni - число
аналогичных операций.
Если
появление отказа обусловлено сочетанием двух ошибок, то
Где P1
и Р2 - вероятность совершения этих ошибок.
Общая
вероятность появления отказа определяется из выражения
Где QT
- вероятность того, что в результате совершения человеком одной или нескольких
ошибок, относящихся, по крайней мере, к одному из n классов
ошибок, возникнут условия для появления отказов.
Данный
метод расчета лучше всего подходит к анализу повторяющихся ручных операций.
Предлагаемый
метод, как и все другие количественные методы определения надежности оператора,
предусматривает предварительный сбор исходных данных о вероятности появления
ошибок и отказов.
На
рис. 3.2. приведены определенные аналогии между человеком и машиной при анализе
отказов.
Сопоставляя
проблему точности и надежности, необходимо обратить внимание на следующее.
Когда речь идет о надежности, то упор делают на анализ возможности оператора
функционировать в экстремальных условиях, а также на его способность выполнять
заданные функции в течение определенного промежутка времени.
Рис. 3.2. Сравнительная схема
свойств и состояний устройств (а) и человека (б).
Действительно, в нормальных условиях работы
оператор может совершать ошибки, которые не выходят за допустимые пределы, т.
е. обеспечивается заданная точность работы, а при неблагоприятных условиях
внешней среды либо наличии эмоционального напряжения ошибки начинают выходить
за допустимые пределы и их не обходимо учесть как отказы.
То, что в расчетах точности и надежности иногда
используют одинаковые методы расчета, не является показателем идентичности
проблемы точности и надежности. При определении точности деятельности опера
тора в качестве исходных данных используют ошибки, а при расчете надежности -
понятие "отказ".
В качестве количественных критериев при оценке
надежности человека-оператора можно взять следующие показатели: среднее время
между двумя отказами; общее число отказов за данный промежуток времени;
вероятность удовлетворительной безотказной работы в течение определенного
отрезка времени.
Выделяют три группы факторов, влияющих на
надежность человека: совершенство аппаратуры с учетом инженерно-психологических
требований; степень обученности персонала; индивидуальные различия по
надежности.
Рассмотрим некоторые факторы, относящиеся к
третьей группе.
1. Прежде всего это "долговременная
выносливость", которая определяется как способность человека противостоять
утомлению и сохранять работоспособность в течение заданного промежутка времени.
Работоспособность - это способность человека выполнять определенные функции в
течение определенного времени. Судить о работоспособности можно по утомлению.
Чем выше утомление, тем ниже работоспособность. Работоспособность изменяется в
процессе труда по определенным фазам. Можно выделить три основные фазы.
Первая фаза - вхождение в работу -
характеризуется нарастанием работоспособности. До работы характеристики
психических и физиологических функций не соответствуют требованиям работы.
Скорость и точность действий оператора в этот период низкие.
Вторая фаза - период относительно устойчивой работоспособности.
Деятельность оператора становится гармоничной, обеспечивающей оптимальную
скорость и точность действий. Ее продолжительность определяется характером
работы и под готовкой оператора.
Третья фаза характеризуется снижением
работоспособности, вызванным утомлением, что проявляется в нарушении динамики
психических процессов. При этом возрастает время реакции, снижается точность
движений, ухудшаются сложные навыки, координация движений, сенсорные и
интеллектуальные функции.
Необходимо учесть, что в процессе утомления не
все функции снижаются в равной мере. В ряде случаев наблюдается ухудшение
активных и улучшение неактивных функций. Это свидетельствует о том, что
чередование различных видов деятельности (активный отдых) способствует более
длительному сохранению работоспособности. Имеются специальные методы изучения
состояний тех или иных психофизиологических характеристик, по которым можно
судить о степени утомления. Сопоставив их с такими производственными
показателями, как скорость, точность и т. д., можно сделать заключение об
уровне работоспособности человека.
Методы повышения работоспособности человека
различные. Это - рационализация режимов труда и отдыха, механизация тяжелых
работ, снижение нагрузки на сенсорные и интеллектуальные компоненты
деятельности и т. д.
2. Следующей индивидуальной характеристикой по
надежности является устойчивость к факторам внешней среды (шум, вибрация,
температура и т. д.). Здесь важное значение для решения задачи надежности имеет
улучшение факторов внешней среды, обеспечение в определенной мере адаптации
обслуживающего персонала к внешним условиям, а также профессиональный отбор,
благодаря которому удастся подобрать персонал, лучше противостоящий тем или
иным факторам.
3. Помехоустойчивость - способность человека противостоять
отвлекающим факторам, в основе которых лежат свойства внимания, заключающиеся в
способности поддерживать внимание на заданном уровне даже при наличии помех.
Особое значение приобретает это качество в тех условиях, когда оператор должен
выполнять заданную деятельность в условиях помех, которые по своему содержанию
оказываются близкими к полезным сигналам. В связи с этим возникают две
проблемы: первая связана с изучением структурных взаимоотношений сигнал - шум и
возникающей в связи с этим необходимостью реорганизации труда; вторая - это
собственно индивидуальные качества человека, связанные с помехоустойчивостью.
Решаться она может либо с помощью обучения, либо путем профессионального
отбора.
4. Спонтанная отвлекаемость также представляет
собой свойство внимания. Однако в данном случае речь идет об отвлечении не в
результате помех, а в результате спонтанных колебаний внимания, особенно в
условиях монотонной работы. Это приводит к проблеме бдительности, под которой
понимают готовность осуществлять нужную работу в режиме пассивного наблюдения.
5. Реакция на непредвиденные раздражители. В
случае непредвиденного сигнала иногда наблюдается период "психической
рефракторности", когда восприятие сужается и концентрируется лишь на
источнике этого раздражителя, не замечая другие важные сигналы.
6. Переключаемость внимания. Сокращение времени
на "вхождение" в деятельность по выполнению новой задачи.
7. Устойчивость к действию факторов среды
(температуре, давлению, влажности, вибрации, шуму, ускорению и т.п.).
Важное значение в обеспечении надежности работы
имеет эмоциональная устойчивость оператора, представляющая собой способность
человека критически мыслить и принимать правильные решения в экстремальных
условиях. Дело в том, что одной из основных характеристик надежности системы
является способность сохранять свои функции в условиях определенных перегрузок.
У человека это свойство проявляется в эмоциональной устойчивости.
С этой проблемой мы познакомились раньше. Данная
характеристика, как известно, может быть выявлена в экспериментальных условиях.
Критерием надежности по указанному фактору является, с одной стороны, сравнение
работы оператора в обычных условиях и при наличии эмоциональных факторов. С
другой стороны, предлагается анализировать отдельные компоненты деятельности, а
затем, выявив их весовые коэффициенты, определить общий показатель надежности.
Например, в условиях слежения за целью анализируется соотношение времени
успешного выполнения задания и общего времени. Тогда коэффициент слежения r
можно определить следующим образом:
Где t - время
совпадения следящей системы с целью;
Т
- общее время выполнения программы.
В
дальнейшем сопоставляется коэффициент управления в нормальных условиях с
коэффициентом в экстремальных условиях. Коэффициент надежности по данной
функции определяется из выражения
б
Где rэ
- коэффициент слежения в экстремальных условиях;
rо
- коэффициент слежения в оптимальных условиях.
На
основе величины R устанавливают оценку в баллах уровня квалификации w.
Общая
оценка уровня квалификации (по критерию надежности, связанной с эмоциональной
устойчивостью) определяется из соотношения
,
Где Wop - общая
оценка квалификации в баллах;
k1, k2, … , kn - веса
основных функций структуры;
ν10, ν20, … , νn0 - оценка в
баллах эффективности выполнения каждой из функций;
n - количество функций.
В
основном были рассмотрены качественные критерии надежности оператора Важное
значение имеют и количественные критерии, которые могут дать результаты,
сопоставимые с количественными методами оценки технических звеньев и всей
системы в целом.
Количественно
вероятность отказа технического устройства до момента t можно выразить функцией
Тогда
функция надежности, описывающая вероятность безотказной работы как
противоположное событие можно определить по выражению

Пример вычисления надёжности показан на рисунке
3.3., на котором приведены экспериментальные данные для элемента, рассчитанного
на работу в течение 50 ч. Испытывалось 500 элементов. Регистрировалось число
отказов и количество исправных элементов, работающих в течение каждого часа.
Рассматривая надежность как долю времени, в течение которого работает каждый из
них, ее можно выразить следующим образом:
Где F(t) -
функция надежности;
S
- число исправных элементов в данный промежуток времени;
N
- общее число элементов.
На
основе экспериментальных значений надежности можно построить эмпирическую
кривую зависимости надежности от времени работы. Кривая имеет экспоненциальную
форму и проходит очень близко от теоретической кривой, описываемой выражением
(рис. 3.3.б)
Где l(t) -
интенсивность отказов.
Полученное
выражение называется общим законом надежности (экспоненциальный закон
надежности).
Функция
l(t), определенная по результатам испытаний принимает вид:
Где Dn - число
устройств, отказавших за время Dt;
n(t)
- среднее число устройств, проработавших время Dt.
По
данным таблицы (рис. 3.3.а) вычислим интенсивность отказов l(t), т.е. долю
элементов, вышедших из строя за единицу времени. Для этого необходимо
определить среднюю численность проработанных за определенный промежуток времени
элементов.
Например
, тогда
Полученные
показатели позволяют построить кривую интенсивности отказов (рис. 3.3.в) как
функцию времени работы.
Из
графика видно, что на первых порах интенсивность отказов больше. Однако в
результате приработочных отказов она убывает. На втором этапе интенсивность
отказов невелика и относительно постоянна. Элементы выходят из строя случайным
образом до конца службы (50ч). Дальше, вследствие старения, появляются
износовые отказы.
В
этом случае формула экспоненциального закона надежности принимает вид
Зная
интенсивность отказов λ,
с
помощью данной формулы можно подсчитать вероятность безотказной работы устройства
за тот или иной период времени.
Экспоненциальный
закон надежности обладает одним важным свойством. Вероятность безотказной
работы на данном интервале (t, t+t) зависит не от времени предшествующей работы
t1, а только от длины интервала t. Иными словами, если известно, что
элемент исправен, то будущее его поведение не зависит от прошлого. Если это
свойство соблюдается, то закон будет обязательно экспоненциальным.
Ввиду
того что человек в системе управления оказывается подверженным случайностям,
так же как и машина, к нему применим общий метод подхода, принятый в теории
надежности. В этих случаях интенсивность отказа рассматривается как отношение
числа отказов оператора Dn за время Dt к числу
опытов N за данный промежуток времени. Обращает на себя внимание тот факт, что
три периода интенсивностей отказов совпадают в определенной мере с тремя фазами
работоспособности. Зная интенсивность отказов оператора, можно определить
вероятность безотказной работы его за время t.
Если
оператор выполняет разнообразные операции и предыдущие ошибки существенно не
сказываются на появлении ошибок в последующих операциях, то, считая их
распределенными по биноминальному закону, получим вероятность р(х) их появления
из выражения
где n - число
повторений данной операции;
k - число допущенных при этом ошибок;
b - вероятность, которая при
достаточно большом числе опытов может быть принята
Показателем
надежности отказов иногда берут среднее время безотказной работы Тp.
Если
работают одновременно m операторов и опера тор i за время ti допускает ki. отказов,
статистическая частота f*i(t) его
отказов будет
Тогда
время Dti между
отказами оператора i получается
а
среднее время безотказной работы Тp всех m
опера торов определится
Необходимо
отметить, что для оператора характерно не только отказывать, но и устранять
отказы технических звеньев. Имитируя определенные отказы, можно подсчитать
вероятность парированных отказов отдельных технических звеньев. Это позволяет
подсчитать надежность системы с учетом возможностей оператора своевременно
обнаруживать и парировать отказы в системе.
4. Системы автоматического
замера регистрации и управления сбросом нефтесодержащих льяльных вод судов
САЗРИУС льяльных вод
машинно-котельных отделений судов валовой вместимостью более 10 тыс. peг.
т,. оборудованных сепараторами с очистной способностью до 100 млн.-1,
измеряют и непрерывно регистрируют концентрацию нефти в сливаемых с судов после
сепарации льяльных водах, дату и время сброса, а также выдают световой,
звуковой и управляющий сигналы на прекращение сброса при концентрации свыше 100
млн.-1.
Они состоят из концентратомера
и устройства регистрации (самописца).
Требования к измерительной
части этих приборов не отличаются от требований к измерительной части: САЗРИУС
нефтесодержащих балластных и промывочных вод с танкеров, концентратомеры
(анализаторы нефтесодержания) для машинно-котельных отделений практически
отличаются только диапазоном измерений. (0-100 млн.-1).
Примером отечественного прибора
контроля нефтесодержания может служить прибор КНС-201Л.
Этот прибор аналогичен концентратомеру КНС-201Б.
Отличие состоит в том, что в приборе КНС-201Л исследуемая; проба поступает на
вход прибора непосредственно, без разбавления. Диапазон измерения при этом
0-100 млн-1.
Комплектно с прибором
поставляется самописец, который .подключается к выводам «Аналоговый выход»
прибора.
Контакты выходных реле блока
управления, срабатывающих при достижении концентрацией нефти в пробе значения
100 млн.-1, а также при неисправности при бора включаются в цепи
внешней сигнализации и в цепи управления сбросом.
Действие САЗРИУС для
машинно-котельных отделений французской фирмы «Серес» основано на принципе
турбидиметрии в инфракрасной области спектра.
Инфракрасный излучатель
излучает монохроматический луч, который проходит сквозь измерительную камеру,
представляющую собой стеклянную трубку, по которой течет анализируемая
жидкость.
Измерительный фотоприемник,
установленный под углом к оси светового луча, измеряет интенсивность
отраженного света, пропорциональную концентрации нефти в анализируемой пробе.
Экспериментальным путем
установлено, что отражение света под таким углом характерно только для
углеводородов. От частиц механических примесей свет отражается в основном под
другими углами, отличными от указанного.
Особенностью прибора является
наличие устройства автоматической очистки измерительной камеры. Устройство
представляет собой поршень, который совершает поступательное движение, очищая
стеклянные стенки камеры.
В комплекте с прибором может
поставляться дистанционно управляемый трехходовой клапан, с помощью которого в
пробоотборную систему и в прибор подается чистая вода для промывки системы,
калибровки и установки нуля прибора.
На панели управления имеется
тумблер, переключающий порог срабатывания выходных реле с 100 млн.-1 на
15 млн.-1.
В этом случае прибор может быть использован как
сигнализатор предельного нефтесодержания. Пределы измерения прибора 0-120 млн-1.
Сигнализаторы предельного нефтесодержания для контроля над сбросом льяльных вод
с судов, оборудованных сепараторами и фильтром с очистной способностью до 15
млн.-1, проще и дешевле описанных выше приборов замера, регистрации
и управления сбросом.
Это обусловлено следующими
факторами:
· в сливаемой за борт
после фильтрации анализируемой воде практически отсутствуют механические
примеси;
· для сигнализаторов
не требуется непрерывная индикация и регистрация текущих значений концентрации
нефти в анализируемой жидкости, а требуется только сигнализация о превышении
концентрацией значения 15 млн.-1;
· допускаемая
погрешность больше, чем у описанных выше приборов;
· значительно меньшая
интенсивность загрязнения из мерительных трактов прибора, пробоотборных
устройств и трубопроводов благодаря более высокой степени очистки анализируемой
жидкости.
Примером отечественного
сигнализатора предельного нефтесодержания может служить прибор типа СНС-201.
Действие прибора основано на
способности нефтепродуктов поглощать свет и заключается в регистрации интенсивности
ослабленной части светового потока, про шедшего через эмульсию нефти в воде
(принцип турбидиметрии).
Структурная схема сигнализатора
СНС-201 показана на рис. 4.1.
Анализируемая нефтесодержащая
вода после сепарации и фильтрации через пробоотборное устройство 1 подается на
измерительную и сравнительную кюветы З проходит через них и сбрасывается в
льяла или накопительную емкость.
Кювета измерительного канала имеет базу 40 мм,
сравнительного - 10 мм. Световой поток от источника света 2, в качестве которого
используется лампа накаливания, проходит через измерительную и сравнительную
кюветы. Так как базы кювет разные, то интенсивности световых потоков после
кювет, заполненных нефтесодержащей водой, будут неодинаковы. Световые по токи
преобразуются фотоприемниками 4 в электрические сигналы, которые подаются на
электронное устройство 5, где эти сигналы усиливаются, преобразуются,
логарифмируются и вычитаются. Разностный сигнал, пропорциональный концентрации
нефти в воде, подается на вход порогового устройства 6. Пороговое устройство
настраивается так, чтобы при концентрации нефти в воде 15 млн-1
срабатывало выходное реле 7, контакты которого включаются в схему внешней
сигнализации и, при необходимости, в схему управления сбросом.
Срабатывание реле происходит
также и при неисправностях прибора.
Рис.4.1. Структурная схема
сигнализатора СНС-201: I
- чистая вода; II
от системы фильтрации; III
- за борт; IV - сброс; V
- к показывающему или самопишущему прибору; VI
- в схему сигнализации; VII
- в схему управления сбросом.
Конструктивно прибор состоит из
двух блоков: блока фотометрического и блока стабилизатора 8.
Приборы для определения границы
раздела «Нефть-Вода» для отстойных танков танкеров.
Эти приборы могут быть как стационарными, так и
переносными. В случае применения стационарных приборов их следует устанавливать
в каждом отстойном ганке, а органы управления и индикаторы положения границы
раздела «нефть - вода» располагать в помещении управления грузовыми операциями.
Срабатывание прибора при
переходе среды из нефти в воду и наоборот должно быть быстрым и четким.
Точность прибора должна обеспечивать индикацию границы раздела «нефть - вода» в
пределах ±25 мм от фактической.
Постоянная индикация границы
раздела не обязательна.
Датчик-реле уровня раз дела
сред типа ДРС является отечественным переносным прибором и состоит из следующих
основных частей, (рис. 4.2.): чувствительного, элемента 1, мерной ленты 3
милливольтметра 5, корпуса 8, крышки 6.
Рис. 4.2. Датчик
уровня раздела сред.
Один конец ленты за креплен на
барабане 4, второй конец - на чувствительном элементе 1, который представляет
собой цинковый диск, помещенный в металлический стакан 2.
При опускании или подъеме
чувствительного элемента барабан 4 вращается с помощью ручки 7 и сматывает или
наматывает мерную ленту 3.
Стопорение барабана
осуществляется с помощью гайки вращением ее по часовой стрелке до упора.
Корпус прибора имеет фланец с
резьбой, с помощью которого датчик крепится на горловине отстойного танка.
В крышке имеется окно со стеклом для визуального
наблюдения за показаниями милливольтметра.
Стакан перед опусканием его в
танк для измерений заполняется забортной водой, что предотвращает загрязнение
чувствительного элемента при прохождении слоя нефтепродуктов.
Принцип действия датчика
основан на гальваническом эффекте и состоит в регистрации возникновения
гальванического тока при переходе цинкового электрода из нефтяного -
непроводящего слоя в водный - проводящий слой.
При опускании стакана с
электродом на мерной лен те в танк, при прохождении им слоя нефтепродуктов ток
отсутствует, а при попадании электрода в воду проходит гальванический ток по
цепи: плюсовый зажим милливольтметра- «масса» емкости - проводящая
контролируемая среда - чувствительный элемент (электрод) - мерная лента -
минусовый зажим милливольт метра.
Визуальная регистрация возникновения тока
осуществляется по отклонению стрелки милливольтметра. Снятие показаний значения
уровня границы раздела сред производится с мерной ленты в момент отклонения
стрелки милливольтметра.
1. Организация действий экипажа в чрезвычайных
обстоятельствах. Нормативные положения СОЛАС, МКУБ, МАРПОЛ.
Действия членов экипажа при возникновении
чрезвычайных ситуаций регламентируются судовым расписанием (Drill Shedule),
"Safety Manual", инструкциями
(Emergency Procedures), основанными на международных нормах и стандартах.
Требования о готовности на судах к аварийным ситуациям содержатся в главе 8
МКУБ, являющегося главой IX Конвенции СОЛАС с поправками, в правиле 24-4 главы
III этой Конвенции, одобренной на Конференции по СОЛАС в ноябре 1995 года, а
также в правиле 26 Приложения I Конвенции МАРПОЛ 73/78.
Международный Комитет по безопасности
мореплавания ИМО под готовил циркуляр (MSC/Circ.76O/MEPC/Circ.310) -
"Руководство в от ношении структуры интегрированной системы планов
действий в чрезвычайных ситуациях на судах", в котором излагаются
рекомендации по подготовке на судах всеобъемлющих и эффективных планов действий
при аварийных ситуациях на борту на основе модульной структуры.
Цель руководства - объединить возникающие на
судне аварийные ситуации в единую систему и помочь компаниям-судовладельцам в
раз работке гармонизированных планов, что позволит избежать дублирования
процедур и улучшить их исполнение судовым персоналом в аварийных ситуациях.
Такие интегрированные системы планов могут быть легко "встроены" в
создаваемые в компаниях в соответствии с требованиями МКУБ судовые системы
управления безопасностью (СУБ).
Потенциальными чрезвычайными ситуациями на судах
могут быть следующие группы событий:
- пожар
(fire);
- повреждение
судна
(damage to the ship);
- незаконные
акты,
угрожающие
безопасности
судна,
его
пасса
жиров
и
экипажа
(unlawful acts threatening the safety of the ship and the security of its
passengers and crew);
- несчастные случаи с персоналом (personnel
accidents);
- инциденты
с
грузом
(cargo related accidents);
- аварийная
помощь
другим
судам
(emergency assistance to other ship).
В свою очередь, каждая группа ситуаций может
быть подразделе на дальнейшие виды, которые могут потребовать различных пред
принимаемых экипажем мер. Например, в ситуацию "повреждение судна"
входят такие его виды, как столкновение (collision), посадка на грунт
(grounding /stranding), штормовое повреждение (heavy weather damage),
повреждение корпуса, конструкции (hull/structural failure)
Пожар по месту его возникновения (с этим связаны
особенности тушения) можно подразделить на такие виды: пожар в грузовых
помещениях (fire in cargo areas); в машинном отделении или ЦПУ (fire in
machinery spaces or control room); пожар в жилых помещениях или кладовых (fire
in accomodation or store room spaces).
Система организации всех действий экипажа
основывается на аварийных партиях (emergency teams), созданных из наиболее
подготовленных офицеров и рядовых. В расписании по тревогам указаны места сбора
(Emergency Team Muster Station) партий, в которых имеется необходимое
оборудование и на базе которых аварийные партии действуют. Аварийные партии
поддерживаются персоналом, приписанным к другим местам сбора, а именно: Bridge
Team (на навигаци онном мостике) и Engine Room Team (в машинном отделении),
Support (Standby) Team.
Перечень должностных лиц, приписанных к определенной
партии и, соответственно, месту сбора в аварийных ситуациях, представляет
Muster List, который должен вывешиваться в местах сбора и быть на руках у
командира аварийной партии. Действия, которые должен пред принимать каждый член
аварийной партии, варьируются в соответствии с характером аварийной ситуации
(nature of the emergency). Обычные для грузового судна аварийные партии (кроме
medical team-для пассажирских судов) и их обязанности приведены ниже на примере
судового плана действий в чрезвычайных ситуациях (A Shipboard Emergency
Responce Plan) одной из судоходных компаний.
COMMUNCATION PLAN
The success of any emergency
response solely depends on the quality of communications between the Team
Leaders and the command centre.
Данный судовой
план
включает
также
разделы:
Maintenance of Resources (Human resources and
Equipment resources); Trolley Sets; Distress Signal Units; Guideropes; Personal
Guideropes; Lifelines; Safety Procedures for Breathing Apparatus Wearers;
Entering in Enclosed Space or Approaching Fire; Working within Safe Time
Limits; Smoke Inhalation; Evacuation Signals; SCBA Wearers Entry Control; SCBA
Wearers Control Procedures; Selection of Appropriate Firefigting Systems.
Как видно, в плане изложены основные принципы
организации действий и в случае возникновения аварийной ситуации при стоянке
судна в порту. Эта часть аварийной организации на судне выделена в связи с
возможностью (или отсутствием таковой) использования по мощи береговых служб
(например, портовой пожарной команды) и необходимостью отпустить часть судового
персонала на берег.
Основные требования, которые должны выполняться
при стоянке в порту:
- Достаточное количество судового персонала
должно всегда оставаться на борту, чтобы бороться за живучесть судна.
- Номера телефонов портовых служб, оказывающих
помощь при пожаре и других чрезвычайных происшествиях на судне, должны быть
известны и записаны (выставлены) вблизи вахтенного поста у трапа.
- Аварийная партия формируется из оставшегося на
борту персонала. Навигационный мостик является главным командным пунктом и
центром связи с аварийной партией и берегом. На мостике находится капитан (в
его отсутствие один из помощников, организующий и возглавляющий все мероприятия
по ликвидации аварийной ситуации).
- Руководитель аварийной партии (Leader of
Emergency squad) должен информировать мостик о ситуации, чтобы текущая
(up-to-date) информация могла передаваться на берег.
При пожарной тревоге (судно в море - ship at
sea) действия экипажа (Procedures for fire fighting) состоят в следующем: После
подачи сигнала пожарной тревоги (fire alarm):
- члены экипажа собираются в местах сбора,
указанных в расписании (muster list);
-пожарная аварийная партия начинает действовать
в соответствии с указаниями с мостика (on orders from bridge), для выполнения
своей задачи-локализовать огонь (carry out its task aimed containing the fire);
- курс и скорость судна изменяются как
необходимо, чтобы облегчить работу по локализации пожара;
- подготавливаются насосы (pumps) для тушения
пожара водой; - в случае пожара в МО судно останавливается (the ship is
stopped);
- капитан избирает необходимый в данных условиях
(the most appropriate method) способ борьбы с пожаром, и он применяется офи
цером руководящим действиями экипажа (fire officer);
- если пожар в МО, следует приготовить к спуску
спасательные шлюпки (preparations are made to launch life boats);
- капитан контролирует пртивопожарные операции с
мостика судна;
- когда огонь ликвидирован (is extinguished),
пожарная вахта несется, дается отбой пожарной тревоги (emergency stations
requirement is cancelled) и начинается расследование причин пожара.
Если судно находится в порту (Ship in port),
после подачи сигнала тревоги выполняются следующие действия:
- предусмотренные расписанием противопожарные и
аварийные процедуры;
- вызывается портовая пожарная бригада;
информируются
соответствующие власти;
- подтверждается (confirm), что капитан будет
руководить суд. ном во всех отношениях;
- подтверждается, что пожарная бригада порта
будет принимать участие в борьбе с пожаром с помощью судовой команды (assisted
by the crew);
- подтверждается, что портовые власти будут
информировать суд но обо всех опасностях, касающихся оборудования причала и
требуемых действиях;
- проверяется, кто из членов экипажа находится
на борту;
- выполняются необходимые приготовления к выходу
судна из порта, если понадобится, своим ходом или на буксире;
- эвакуируется персонал, не занятый в борьбе с
пожаром. Раздел судового "Safety Manual", посвященный борьбе с
пожаром,
обычно
включает в себя следующие части:
- пожар в жилых помещениях (accommodation fire);
- пожар в грузовом отсеке (fire in cargo hold);
- пожар в палубном грузе (fire in deck cargo);
- загорание в контейнере (container fire);
- пожар в машинном отделении (machinary spaces
fire).
Для каждого случая возникновения пожара в той
или иной части судна приводятся конкретные указания о необходимых действиях.
Например, при возгорании в жилых помещениях аварийная партия (Emergency Team)
должна принять во внимание следующие обстоятельства:
- скорость, с которой распространяется огонь,
имеет первостепенное значение;
- помещения будут, вероятно, заполнены дымом
(fill with smoke), поэтому понадобятся дыхательные аппараты;
- потребуется применять распыленную воду (water
spray). Горю чие материалы внутри помещений исключительно класса А;
- важно знать расположение помещений (lay out),
чтобы пожарники не работали вслепую ("Blind"). Необходимо
использовать огнезащищенные спасательные лини (lifelines) как средство
возвращения из помещений наружу (return to the entry points);
- вентиляторы с механическим приводом (forced
ventilation fans) должны быть остановлены, пожарные щитки (flaps) закрыты;
- электрическая цепь в районе пожара должна
быть, при необходимости, отключена;
- следует помнить, что вода, особенно в форме
струи, может быть проводником электричества;
- пожарники должны всегда действовать парами (in
pairs).
В качестве примера ниже приводятся персональные
обязанности одного из младших помощников капитана.
Обязанности членов экипажа аварийной партии, внесенные
в личные карточки. (Emergency Squad Duty Cards).
Действия при угрозе взрыва.
Судно весьма уязвимо в отношении размещения на
нём взрывчатых или зажигательных устройств. Судовой персонал должен быть готов
к действиям в подобных случаях. Необходимо получить и зафиксировать в судовом
журнале как можно больше информации о существующей угрозе любого рода. Если
сообщение об угрозе подрыва судна получено, задача судового офицера охраны
(SSO) выяснить, на сколько оно достоверно, в частности, путём обращения к
соответствующим властям в порту и затем принимать решение о необходимых
действиях - в соответствии с планом охраны судна (SSP). Экипаж судна должен
быть подготовлен к противодействию любой угрозе, т.е. знать процедуры осмотра
судна, действий при обнаружении подрывного устройства, при эвакуации и т.п.
Бомба может быть доставлена на борт судна
следующими путями:
- в автомобилях пассажиров, в грузовых машинах и
др. транспортных средствах;
- в неверно задекларированном грузе;
- пронесена на борт пассажирами или оставлена на
судне пассажирами, сошедшими на берег (бомба с часовым механизмом);
- в багаже пассажиров;
- в судовых запасах;
- в почтовых посылках;
- доставлена на борт береговыми работниками или
ремонтниками в порту;
- прикреплена к корпусу водолазом.
Если поступило сообщение об угрозе взрыва на
судне, человек, принявший его, должен отметить время (The time of call) и
попытаться задать осведомителю такие вопросы: Когда бомба может быть взорвана?
Где она находится? Как она выглядит? Какого типа это устройство? Каким образом
она приводится в действие? Вы доставили бомбу на судно? С какой целью? Откуда
вы звоните? Ваше имя и адрес?
Очевидно, далеко не на все эти вопросы будут
получены ответы, но не редко полезную информацию (террористические группировки
берут на себя ответственность) можно извлечь.
При выборе действий в такой ситуации следует
обращаться к чек-листу, один из которых приведён ниже.
Действия при обнаружении подозрительного
предмета.
При обнаружении подозрительного предмета,
который может оказаться (содержать) взрывчатое устройство (Explosive devise)
нужно немедленно сообщить об этом SSO.
Таблица 1.1. Основные действия при обнаружении
ЕД.
|
Намерения
(цель)
|
Действия
|
|
1.
Убедиться (подтвердить) -confirm
|
Соблюдать
осторожность, визуальным осмотром убедится, что предмет является ЕД.
|
|
2.
Убрать людей подальше - clear
|
Очистить
зону, где находится предмет, от людей включая помещения над и под
подозрительным предметом.
|
|
3.
Оградить место нахождения ЕД - cordon
|
Установить
ограждение, чтобы никто не имел ЕД доступа к месту, где находится ЕД и мог
подвергнуться опасности. Избегая при этом паники среди пассажиров и ‘
|
|
4.
Контролировать ситуацию - control
|
До
прибытия квалифицированных специалистов управлять событиями. Информировать
соответствующие власти об обнаружении ЕД.
|
Нельзя допускать какие-либо действия, которые
могут изменить состояние среды внутри подозрительного предмета (свет,
температура, шум и т.п.). Ликвидация ЕД является обязанностью специалистов и
заменять их членами экипажа недопустимо.
Необходимо соблюдать следующие предосторожности:
- не приближаться к устройству;
- не брать, не трясти, не касаться, не
открывать, не переворачивать подозрительный предмет;
- не тянуть, не обрезать, не касаться проводов,
выключателей, предохранителей или креплений;
- не использовать УКВ радиостанции в радиусе 3 м
вокруг устройства;
- не погружать его в воду или лить на него воду,
т.к. это может вызвать короткое замыкание и взрыв;
- не проносить металлические инструменты вблизи
устройства;
- не бегать вблизи ЕД;
- не курить поблизости от него;
- не убирать устройство от людей; move people
away from the device.
Если устройство обнаружено на судне, стоящем в
порту, капитан должен решить на какой стадии следует эвакуировать судно, в
соответствии с SSP, оставив на борту только необходимый персонал для
технической поддержки службе безопасности (security service). Пункт (зона)
эвакуации на берег должен быть найден и очищен перед началом движения
пассажиров и экипажа.
Если предмет обнаружен, когда судно находится в
море, решение капитана должно основываться на размерах и месте его
расположения, позиции судна и времени необходимом для получении помощи от
спецслужб.
В число мер, которые могут быть предприняты,
входят:
- необходимость эвакуировать (освободить от
людей) зоны выше и ниже места расположения предмета, чтобы никто не находился
вблизи ЕД;
- информирование компании и соответствующих
властей в зоне ответственности которых находится судно;
- открытие дверей и бортовых портов, чтобы
минимизировать первоначальные повреждения;
- необходимость сооружения предохранительной
системы (из матрасов или мешков с песком) вокруг устройства, чтобы смягчит
удар;
- следование инструкциям береговых властей или
компании;
- установить ближайший безопасный порт и
изменить курс;
- проинструктировать всех на борту о
необходимости держаться подальше от дверей, люков и др. отверстий, ведущих из
помещения, где находится ЕД, чтобы избегать возможного поражения при взрыве, и
др.
Действия при осмотре судна.
Капитан SSO
ответственный за установление процедуры по осмотру судна и поиску
подозрительных предметов. Соответствующие учения следует проводить, чтобы
сделать план эффективным, приемлемым и понимаемым всеми на борту. Он должен
включать два условия:
- как распознать подозрительный
предмет (ЕД);
- как поступать с обнаруженным
ЕД.
Поиск должен проводиться в
соответствии со специфическим планом и тщательно контролироваться, чтобы
обеспечить полный осмотр судна. План должен покрывать все возможные места
расположения взрывных и др. опасных устройств и не допускать пропусков. Должна
быть выработана система для маркирования или записи осмотренных или очищенных
зон. Палуба и зоны, предназначенные для осмотра, должны нумероваться, это
облегчает контроль проведения осмотра и не допущения не осмотренных мест из-за
забывчивости или по недосмотру. Члены экипажа должны быть хорошо знакомы с
осматриваемыми зонами, это помогает обнаружить подозрительные (находящиеся на
месте или вновь появившиеся) предметы. Должно быть установлено место (КП), куда
лица ведущие поиск должны направлять свои сообщения. План поиска должен быть
ориентирован на быстрый по времени и всесторонний осмотр всех помещений судна,
где могут находится опасные предметы. Основные действия по организации поиска
опасных устройств в различных ситуациях приведены в таблицах: «Searches
after leaving
a port»,
«Establishing
a search
plan».
Меры по поиску незаконных пассажиров.
Согласно новым международным стандартам и
рекомендациям, утвержденным ИМО, суда должны тщательно осматриваться перед
отходом из портов, в которых существуют высокий риск проникновения на борт
незаконных пассажиров (stowaways). Новые требования, которые внесены в
Конвенцию по облегчению морского судоходства (FAL). предусматривают, что
государства-участники должны обеспечивать, чтобы на судах под их флагом
принимались все необходимые меры предотвращения доступа на борт stowaways.
Рекомендуется, чтобы органы государственной власти, руководство портов,
судовладельцы так же, как капитаны судов, сотрудничали между собой и принимали
совместные меры для недопущении инцидентов с незаконными пассажирами. В
частности указывается на необходимость регулярного патрулировании причальной
зоны в портах, установки специальных ограждений тех грузов, в которых легко
могут спрятаться люди, же лающие попасть на судно, и постоянного контроля
грузов и портовых работников в этих зонах. Обращается внимание на возможность
контрабанды людей, в связи с чем ИМО призывает к сотрудничеству соответствующие
властные структуры: полицию, таможню иммиграционные органы, призванные
ликвидировать такую практику. Новые стандарты и рекомендации включают перечень
минимальных мероприятий (предосторожностей), которые должны проводиться на
судне при посещении порта, в котором возможна попытка незаконного проникновения
на борт. Все двери, люки и другие средства входа в трюмы или кладовые, которые
не используются в период стоянки в порту, должны быть закрыты, количество
средств доступа на судно (трапы, сходни) должно быть минимальным и
контролироваться, так же, как и морской борт судна. На судне должна быть
бдительная палубная вахта, следует вести учет людей, прибывших на судно и
сошедших на берег Должна обеспечиваться надежная связь между вахтенными на
палубе и ответственным офицером. В ночное время соответствующее освещение
должно поддерживаться вдоль корпуса судна.
Вместе с тем. новые стандарты обязывают
капитанов судов, на борту которых обнаружены в море незаконные пассажиры,
принять необходимые меры для обеспечения их безопасности, здоровья, не
прикосновенности, включая снабжение их пищей, жильем, соответствующей
медицинской помощью и средствами санитарии. В отношении передачи обнаруженных
на судне stowaways после того, как оно покинуло территориальные воды данного
государства, документы ИМО рекомендуют капитанам не отклоняться от запланированного
рейса, пока не будет получено соответствующее разрешение властей порта, в
который судно может зайти для передачи на берег незаконных пассажиров. Также
обусловливается, что, если stowaways признаны неприемлемыми в стране, где они
переданы с судна, их следует возвратить в страну, в которой они пробрались на
судно. Если порт какого-либо государства отказывает принять stowaways, это
государство должно незамедлительно информировать государство флага судна,
доставившего такого рода пассажиров, о причинах своего отказа. Указанные
дополнения к FAL Convention, вошли в силу с 1 мая 2003 года. Исходя из
изложенного, очевидно, что в портах государств, где высок риск попыток
незаконной миграции на морских судах (страны Африки, Индийского субконтинента),
на судах должны предприниматься все необходимые меры, чтобы не допустить
проникновения на борт незаконных лиц. Перед отходом из порта должен быть
проведен силами экипажа тщательный осмотр судна для выявления stowaways и их
возвращения на берег.
Приложение 2
Политика судоходной компании в отношении
алкоголя и наркотиков, основные принципы и документы
Политика судоходной компании.
Политика судоходной компании (D&A Policy)
должна быть сформулирована четко, ясно, в простых выражениях и доведена до всех
членов коллектива. Важно, чтобы сами моряки принимали участие в разработке
политики, тогда в ней будут учтены их потребности, предложения и интересы.
Требования политики не должны быть сложны ми. В действительности, чем проще,
тем лучше. Однако они должны быть всесторонними, в особенности, что касается
факторов рабочего моста и развитая взаимоотношений на борту судна.
Политика может корректироваться, изменяться,
дополняться, т.е. быть достаточно гибкой, т.к. определённые изменения бывают
необходимы.
Политика должна строиться, исходя из двух
уровней:
а) предлагая увеличить осведомлённость в
отношении D&A и практическое обучение (образование), она обращается к
отдельным лицам, чтобы они приняли на себя ответственность за эффективность
своего вклада в борьбе против зла. Моряки несут ответственность за выполнение
своих производственных обязанностей здоровым и безопасным способом:
б) однако утверждается, что люди не действуют в
вакууме, что здесь есть много внешних факторов, влияющих на отношения и
поведение людей. Судоходная компания берёт на себя анализ факторов, которые
связаны с производством работ и несёт ответственность за обеспечение
"здоровых" и безопасных судов.
Все судоходные компании должны иметь в печатном
виде политику, которая может быть легко понята моряками и береговым персоналом.
Многие компании сейчас имеют раздельные политики для берегового и плавсостава.
В руководстве МОТ приводятся образцы таких
политик для судов и береговых офисов- в отношении алкоголя и наркотиков
отдельно.
А. Правила, касающиеся употребления алкоголя на
борту судна.
Должны быть ясными и изложены без всякой
неопределенности. Некоторые компании полностью запрещают употребление алкоголя
на борту. Другие имеют политику, касающуюся злоупотребления алкоголем: они
разрешают ограниченное употребление, но не терпят интоксикации или ухудшенного
поведения.
Если употребление алкоголя разрешается, должна
быть установлена допустимая максимальная концентрация алкоголя в крови, чтобы
избежать неопределенности. Так, Подкомитет ИМО по стандартам подготовки,
дипломирования моряков, несения вахты (STW) указывает, что допустимый уровень
алкоголя в крови дол жен быть менее 0,08%. Разработчики политики должны иметь в
виду, что не имеется единого универсального минимума для употребления алкоголя,
т.к. люди различаются по весу, уровню терпи мости, генетическим особенностям,
метаболизму и др. То, что может быть безопасным уровнем для одного, не будет
таковым для другого.
Также могут быть приняты меры для регулирования
приема алкоголя, если таковой разрешен:
- средства, выделяемые на алкогольные напитки,
могут быть направлены на более "мягкие" напитки;
- места, где разрешено употребление, могут быть
ограничены;
- время возможности
приёма алкоголя моет быть минимизировано.
Правила относительно разрешения употребления алкоголя
только вне работы или вахты должны быть чётко выражены.
Б. Ограничения относительно употребления
алкоголя до начала работы.
Дело компании устанавливать подходящее для неё
временные сроки и ограничения. Многие устанавливают определённое количество часов
перед приходом на борт судна, в течение которых запрещается употреблять
алкоголь; и даже количество алкоголя, которое не влияет на разумность человека
и его моторные навыки.
В. Употребление предписанных медикаментов,
которые могут влиять на трудовую деятельность.
Если такие медикаменты необходимы, моряк должен
информировать об этом начальника, чтобы минимизировать возможные негативные
последствия. Часто такие медикаменты употребляют, чтобы достичь изменения
состояния сознания, однако начальник должен обеспечить, чтобы лекарство
употреблялось только применительно к установленным медицинским показаниям.
Г. Употребление незаконных медикаментов.
Помимо влияния на моторные функции и рассудок,
обладание ими сурово наказывается почти во всех странах. Компании часто имеют
отдельные политики в отношении употребления нелегальных наркотиков, в них
обычно нет ничего, кроме категорического запрещения. Моряки должны быть
осведомлены, что даже случайное употребление таких веществ может подвергнуть
опасности их службу в компании.
Д. Последствия нарушения ограничений в отношении
употребления наркотиков, но более терпимы к алкоголю. Если различие делается,
это должно официально быть отражено в политике. Некоторые компании выражают
своё отношение отдельно в двух политиках.
Е. Последствия распространения (перемещения)
наркотиков.
Может быть только одна рекомендация в отношении
такой контра банды и это - немедленное увольнение служащего. Ввиду негативного
влияния на всё судно, любые действия, относящиеся к потенциальной контрабанде
наркотиков, должны быть доведены до капитана.
Ж. Работа с моряками, имеющими проблемы с
алкоголем и нар котиками. Этот вопрос должен быть четко описан в политике,
чтобы избежать непонимания. Нередко компании не имеют определенного
представления, как поступать с такими сотрудниками и что делать с моряками,
нуждающимися в помощи.
Первичное предотвращение.
Распространение информации и обучение.
А. Моряки должны быть снабжены информацией по
вопросам:
Основных фактов об алкоголе и наркотиках:
· Наркотики - масштабы проблемы;
- типы наркотиков (кокаин, героин, конопля и
др.)
· Алкоголь - употребление алкоголя, возраст и пол;
- определение одной единицы алкоголя;
- критерии для разумного употребления;
- как контролировать употребление алкоголя.
Где возможно, образование по этим вопросам
должно проводиться как часть программы профессионального ознакомления
(вступительное обучение) так, чтобы новые работники начинали свою деятельность
с четким представлением политики компании.
Б. Улучшение рабочей обстановки (среды).
Большое внимание должно уделяться роли рабочей
обстановки в улучшении проблемы употребления наркотиков и алкоголя.
Вторичное предотвращение.
Специальное обучение и проблема определения.
А. Доступ к таким инструментам самодиагноза как
анкета-вопросник и брошюры относительно употребления и злоупотребления алкоголя
и наркотиков должен быть обеспечен для всех экипажей. Многие люди способны
оценить собственное употребление, если обеспечены соответствующими
инструментами. Компании должны обеспечить, чтобы такого рода материал ("в
помощь моряку") как брошюры и документы были доступны каждому. Они должны
вывешиваться на стендах в местах оживленного движения моряков - в комнатах
отдыха, столовых или включены в расчетные книжки и т.п.
Б. Руководство, капитаны, супервайзеры на борту
и другие лица, прямо отвечающие за политику компании, должны получить
специальное обучение, включающее:
- необходимость связи между политикой и
программой;
- детальное понимание печальных итогов,
связанных с употреблением алкоголя и наркотиков;
- понимание проблем, с которыми сталкиваются
потребители D & А;
- как распознать (по каким признакам)
злоупотребления;
- как помочь тем, кто нуждается в получении
соответствующего совета, лечения или реабилитации;
Объединенный комитет МОТ/ВОЗ по здоровью моряков
разработал Руководящие принципы по тестированию на алкоголь и наркотики для
всемирного применения в судоходной индустрии.
Третичное предотвращение.
Доступные методы реабилитации.
A. В политике компании должно четко указываться
о ее понимании вреда злоупотребления алкоголем и наркотиками и что она
определяет эту зависимость как состояние, поддающееся лечению. Возвращение к
нормальной жизни возможно, если моряк полностью сотрудничает с компанией.
Б. Доступ к получению советов, лечению и реабилитации
должен быть обеспечен нанимателем (работодателем).
Одним общим затруднением для химически зависимых
лиц является то, что они не знают, где и как получить помощь, часто погружаются
все глубже в отчаяние и продолжают употребление. Моряки должны чувствовать, что
они могут обратиться за помощью своим работодателям. Источник покрытия расходов
па консультации или необходимое лечение также должен быть укатай. Если
работодатель намерен облегчить какие-то расходы моряка, связанные с этим, та
кой шаг должен рассматриваться как дополнительная инициатива.
B. Консультации, лечение и реабилитация могут
обеспечиваться компанией через общественные или частные агентства, не связанные
с работодателем.
Г. Политика должна адресоваться морякам, которые
могут рас считывать на заключение нового контракта после успешного завершения
программы реабилитации.
Ниже приводится образец политики Компании
относительно D&A:
Политика Компании в отношении алкоголя для
судов, управляемых компанией:
Цели политики:
а) предотвратить злоупотребление алкоголя среди
служащих компании как часть обязательства (заботы) компании о здоровье и
благополучии ее служащих, эксплуатационной безопасности и сохранения среды;
б) обеспечить образовательную программу для
служащих об опасности и последствиях употребления алкоголя.
1. Общие положения.
2. Предотвращение, просвещение и подготовка.
Эта цель ставится перед всеми менеджерами,
руководителями и другими служащими компании.
3. Регулирование и контроль.
4. Сфера действия политики.
5. Медицинские проблемы, связанные с алкоголем.
6. Экстраординарные обстоятельства.
Аналогичная политика разрабатывается компанией и
в отношении наркотиков - для всех судов, управляемых компанией.
Подчеркивается, что наличие на борту судна
нелегальных наркотических средств может иметь серьезные правовые значения для
компании и отдельных лиц, включая штрафы, тюремные заключения и задержку
(арест) судна.
3. Основные требования части А кодекса ОСПС к
судам и компаниям
Данная часть МК ОСПС содержит обязательные
положения, на которые делается ссылка в главе XI-2 Конвенции СОЛАС-74.
Основные цели Кодекса ОСПС
• Создание международной структуры и
распределение ответственности между Договаривающимися правительствами,
представителями морского судоходства и портов и др. для обеспечения охраны
судов или портовых средств, используемых в международной торговле;
• обеспечение заблаговременного и эффективного
сбора и обмена информацией, связанной с охраной;
• предоставление методологии оценок охраны с
целью подготовки и наличия на местах планов и процедур реагирования на
изменяющиеся уровни охраны;
• обеспечение уверенности в том, что в наличии
имеются адекватные и надлежащие меры обеспечения охраны на море.
Основные функциональные требования Кодекса
• сбор и оценка информации в отношении угроз и
обмена информацией с Договаривающимися правительствами:
• соблюдение протоколов связи (communication
protocols) для судов и портовых средств;
• предотвращение неразрешенного доступа на суда,
портовые средства и в их районы с ограниченным доступам;
• предотвращение доставки на суда или на
портовые средства неразрешенных предметов (оружие, зажигательные устройства)
или взрывчатых веществ;
• обеспечение средствами подачи сигналов
аварийно-предупредительной сигнализации в случае происшествия или угрозы
происшествия;
• наличие планов охраны судов и портовых
средств, основанных на оценках по охране;
• подготовка персонала и проведение учений для
освоения планов охраны и процедур.
Обязанности Компании.
Компания должна обязательно обеспечить в плане
охраны судна наличие ясной формулировки, подчеркивающей полномочия капитана.
В плане охраны судна Компанией должны быть
определены преимущественные полномочия и ответственность капитана в отношении
обеспечения охраны судна и его право, при необходимости, обращаться за помощью
к Компании пли к любому из Договаривающихся правительств.
Компания должна обеспечить необходимую поддержку
в выполнении ими своих обязанностей в соответствии с положениями главы XI-2
и частью А Кодекса ОСПС должностному лицу Компании, ответственному за
обеспечение охраны, капитану и лицу командного состава, ответственному за
обеспечение охраны судна.
Охрана судов.
Уровни охраны устанавливают договаривающиеся
правительства.
Какие действия должны приниматься на судне при
уровне охраны 1 на судне должны приниматься следующие
Исполнение всех судовых обязанностей по
обеспечению охраны контроль доступа на судно;
контроль посадки людей на судно и контроль
доставки их имущества:
наблюдение за участками ограниченного доступа
для исключения доступа не уполномоченных на то лиц;
• наблюдение за палубой и районом вокруг судна;
• надзор за грузовыми операциями и операциями с
судовыми запасами;
• обеспечение нахождения в зоне досягаемости
действующих в порту средств связи в целях охраны.
При уровне охраны 2 на судне должны быть приняты
дополнительные к указанным выше меры, предусмотренные планом охраны судна,
изложенные в части В Кодекса ОСПС.
При уровне охраны 3 на судне должны быть приняты
дальнейшие специфичные меры для каждой из указанных выше (см. действия при уровне
охраны 1), пр дусмотренные планом охраны судна, изложенные в части В Ко декса
ОСПС.
Судно должно подтверждать получение инструкций
относительно изменения уровня охраны и установления Администрацией Уровней
охраны 2 и 3.
Если Договаривающиеся правительства установили
уровень охраны 2 или 3, то судно до захода в порт или во время стоянки в порту
должно предпринять следующие меры:
• судно должно подтвердить получение
распоряжения;
• подтвердить должностному лицу портового
средства, что оно начало принимать соответствующие меры и выполнять процедуры,
изложенные в судовом плане охраны; а в случае уровня охраны 3 - инструкции,
выданные Договаривающимся правительством;
• координировать соответствующие действия между
лицом командного состава и должностным лицом портового средства, ответственными
за охрану. При этом сообщать о любых трудностях выполнения распоряжения.
Судно должно сообщить о ситуации, когда по
требованию Администрации на борту установлен более высокий уровень охраны, чем
уровень, установленный в предполагаемом порту захода или в порту, где судно уже
находится, или если такой уровень на судне уже установлен компетентной власти
Договаривающегося правительства, на территории которого находится портовое
средство, и должностному лицу портового средства, ответственному за охрану, с
целью координации действий.
Администрация, в свою очередь, должна сообщить о
том, что на судах под ее флагом установлен уровень охраны 2 или 3 в порту
захода Договаривающемуся правительству, на территории которого находится порт.
Оценка охраны судов:
Лица, имеющие навыки оценки охраны судна, с
согласия должностного лица компании, ответственного за охрану должны обеспечить
оценку уровня охраны судна.
Оценку охраны специфичного судна должны
проводить признанные в области охраны организации.
Оценка охраны судна должна включать
освидетельствование охраны на месте и, по меньшей мере, следующее:
· констатацию существующих мер, процедур и
действий;
· выявление и оценку ключевых судовых
операций защита которых важна;
· выявление возможных угроз ключевым
судовым операция, определение их вероятности с целью принятия мер по
обеспечению охраны и установлению порядка их проведения;
· выявление слабых мест, включая
человеческий фактор, в инфраструктуре, политике и процедурах.
Оценка охраны судна подтверждается Документом,
который принимается и хранится в Компании.
Ведение записей.
На судне должны храниться в течение
установленного Администрацией периода времени записи о следующих событиях:
• обучение, учения и тренировки;
• угрозы нарушения охраны и происшествия,
связанные с охраной;
• нарушения охраны;
• изменения уровня охраны;
• сообщения, имеющие отношение непосредственно к
охране судна (например, о конкретной угрозе судну или портовым средствам, на
которых судно находится или находилось);
• внутренние аудиторские проверки и пересмотр
деятельности по охране;
• периодический пересмотр плана охраны судна;
• задействование каких-либо поправок к плану.
• техническое обслуживание, калибровка и
испытания охранного оборудования, если оно имеется, включая испытания судовой
системы оповещения.
К ведению записей предъявляются следующие
требования:
• записи должны вестись на рабочем языке или
языках судна, с обязательным переводом на один из трёх языков: английский,
французский или испанский, при условии что они не являются рабочими языками на
судне;
• записи можно хранить в электронном виде при
условии, что они защищены от несанкционированного доступа или разглашения,
подверженном соответствующими процедурами.
Должностное лицо компании ответственное за охрану:
Назначается самой Компанией. Количество лиц
зависит от количества или типов эксплуатируемых судов. При этом должно быть
чётко определено, за какие суда отвечает каждое из назначенных должностных лиц.
Основные обязанности и ответственность
должностного лица, ответственного за охрану следующие:
• информирование (совет), относительно уровней
угрозы, с которыми может столкнуться судно, на основе соответствующей оценки
риска и иной информации по данному вопросу;
• обеспечение проведения оценки охраны судна;
• обеспечение разработки, представление для
одобрения и последующее применение и поддержка плана охраны судна;
• обеспечение того, чтобы в план охраны судна
были внесены соответствующие изменения для исправления недостатков по охране
конкретного судна;
• проведение внутренних аудиторских проверок и
пересмотров деятельности по обеспечению охраны;
• обеспечение первоначальной и последующих
проверок судна администрацией или признанной в области охраны организацией;
• обеспечение того, чтобы в ходе внутренних
аудиторских проверок, периодических пересмотров, проверок охраны и проверок
выполнения требований были быстро выявлены и устранены недостатки и
несоответствия;
• повышение степени осознания важности вопросов
обеспечения охраны и повышения бдительности;
• обеспечение адекватного обучения лиц.
ответственных за охра ну судна:
• обеспечение эффективной связи и сотрудничества
лица коман дного состава с соответствующими должностными лицами пор товых
средств, ответственными за охрану:
• обеспечение совместимости требований охраны с
требования ми безопасности на море:
• обеспечение того, чтобы планы охраны,
используемые однотипными судами или группой судов, правильно учитывали
специфику каждого судна:
• обеспечение того, чтобы постоянно выполнялись
любые альтернативные или эквивалентные меры по обеспечению охраны, одобренные
для конкретного судна или группы судов.
Лицо командного состава, ответственное за охрану
судна:
На борту каждого судна должно быть лицо
командного состава, ответственное за охрану.
В его обязанности входит:
• проведение регулярных проверок охраны судна с
целью обеспечения выполнения соответственных мер по охране;
• внедрение, контроль состояния и выполнения
плана охраны судна, включая любые поправки к плану;
• координация аспектов охраны при обработке
груза и судовых запасов с другими членами экипажа судна и соответствующими
должностными лицами портовых средств, ответственных за охрану;
• внесение предложений об изменениях в план
охраны судна;
• доклад Должностному лицу Компании,
ответственному за охрану, о любых недостатках и несоответствиях, выявленных в
ходе внутренних аудиторских проверок, периодических пересмотров, проверок
охраны и проверок выполнения требований и о принятых мерах по устранению
недостатков;
• повышение степени осознания важности вопросов
обеспечения охраны и повышения бдительности на судне;
• обеспечение, при необходимости, предоставления
адекватного обучения членам экипажа судна;
• доклады о всех происшествиях, связанных с
охраной;
• координация вопросов, связанных с выполнением
плана охраны судна, с Должностным лицом Компании, ответственным за охрану, и с
соответствующим должностным лицом портового средства, ответственным за охрану;
• обеспечение того, чтобы охранное оборудование,
если оно имеется, должным образом эксплуатировалось, испытывалось,
калибровалось и обслуживалось.
Обучение персонала, учения и тренировки по
охране судна:
Должностное лицо Компании и лицо командного
состава судна, ответственное за охрану, должны пройти специальное обучение.
Учения и тренировки по охране судна должны
проходить через определённые промежутки времени, с учётом типа судна, замен
персонала судна, портовых средств, в которые придётся заходить судну, и других
обстоятельств.
4. Организация поиска на судне наркотиков,
взрывчатых веществ и других опасных материалов
Меры по поиску наркотиков.
В случае, если есть основания предполагать, что
на судно могут попасть наркотики, при осмотре судна основное внимание нужно
уделять их поиску.
Следует иметь в виду, что на судне наркотики
могут быть спрятаны в частях конструкции корпуса судна или в редко посещаемых
помещениях, отсеках и оборудовании, в жилых помещениях или, в случае участия
членов экипажа, прятаться непосредственно на людях или в личных вещах.
Существует много возможностей для укрытия наркотиков в грузовых местах и в
контейнерах.
Меры по поиску взрывчатых веществ.
Во всех случаях осмотра судна обычно
составляется план организации такого мероприятия (Searching Plan), что является
обязанностью SSO. При осмотре отдельных помещений используются судовые
инструкции, подготовленные в рамках SSP.
Капитан и SSO - ответственные за разработку
процедуры по осмотру судна и поиску подозрительных предметов. Соответствующие
учения следует проводить, чтобы сделать план эффективным, приемлемым и
понимаемым всеми на борту. Он должен включать два условия:
• как распознать подозрительный предмет
(возможно ВУ);
• как поступать с обнаруженным ВУ.
Поиск должен проводиться в соответствии со
специфическим планом и тщательно контролироваться, чтобы обеспечить полный
осмотр судна. План должен покрывать все возможные места рас положения взрывных
и других опасных устройств и не допускать пропусков. Должна быть выработана
система для маркирования или записи осмотренных или очищенных зон. Палуба и
зоны, предназначенные для осмотра, должны нумероваться, это облегчает контроль
за проведением осмотра и недопущения недосмотренных мест из-за забывчивости или
по недосмотру. Члены экипажа, привлеченные к поиску, должны быть хорошо знакомы
с осматриваемыми зонами, это помогает обнаружить подозрительные (находящиеся не
на месте или вновь появившиеся) предметы. Должно быть установлено место (КП),
куда лица, ведущие поиск, должны направлять свои сообщения. План поиска должен
быть ориентирован на быстрый по времени и всесторонний осмотр всех помещений
судна, где могут находиться опасные предметы.
Обнаружение и распознавание опасных устройств и
веществ.
Использование взрывных устройств всегда было
привлекательным для террористов. Достаточно вспомнить подрывы американского эсминца
«Коул», супертанкера «Лимбург», теракты на поездах в Мадриде, наконец,
уничтожение символов делового авторитета США - торговых небоскребов в Нью-Йорке
с помощью авиалайнеров, начиненных взрывчаткой. Как показывает опыт, террористы
используют взрывные устройства (ВУ), которые можно разделить на следующие
группы:
• самодельные ВУ;
• ВУ, изготовленные промышленным способом;
• комбинированные.
В общем случае взрывное устройство может
состоять из заряда (взрывчатого вещества, ВВ) и взрывателя. Самые доступные ВВ
-черный порох, бездымный порох, тротил. В последнее время широко применяется
пластиковая взрывчатка, которая обладает большой разрушительной силой, может
быть разнообразной по форме и труд но обнаруживается. Взрыватель состоит из
детонатора и механизма приведения его в действие. Эти механизмы могут быть
классифицированы по принципу действия следующим образом:
• механического принципа действия;
• электрического;
• химического;
• электронного;
• комбинированного.
Механизмы приведения детонатора в действие
механического типа, в свою очередь, разделяются на обрывные, нажимные,
разгрузочные и натяжные. То есть ВУ приводится в действие при обрыве (шнура),
нажиме, уменьшении нагрузки, натяжении (шнура, провода). Электрический способ
взрывания зарядов осуществляется с помощью электродетонаторов, источника тока,
проводов для подключения и ВВ. Взрыв может произойти, когда объект нападения
включает электроприбор, радиоприемник, магнитофон и др. Химический принцип
основан на действии кислоты, разъедающей какой-нибудь задерживающий материал
(металлическая проволока, плёнка), чтобы освободить взведенный боек, приводимый
в действие пружиной. Наиболее широко применяемый способ подрыва заряда
электронный - с помощью устройства, приводящего в действие детонатор в соответствии
с заложенной программой. Детонатор также может активироваться посылкой
определенного радиосигнала.
В практике охраны морских и аэропортов
применяются следующие способы обнаружения ВУ:
• визуальный поиск - утомительный и нередко
опасный - но самый эффективный;
• использование специально обученных розыскных
собак; они надежно обнаруживают даже малое количество ВВ, которые издают запах;
• использование металлоискателей для обнаружения
взрывчатых веществ, содержащих металл, применяются также приборы обнаружения ВВ
по испарениям (детекторы испарения), которые обладают высокой
чувствительностью;
• химический способ обнаружения ВВ реализуется в
аэрозольных тестах. Комплекс аэрозолей позволяет по изменению цвета тестовой
бумаги обнаружить многие виды ВВ;
• радиоуправляемые ВВ обнаруживаются с помощью
метода не линейной радиолокации (переносные приборы «Обь», «Онега» и др.);
• взрывчатые устройства с часовым механизмом
могут обнаруживаться путем использования портативных контактных микрофонов. Они
позволяют снимать акустическую информацию через стены (переборки), потолок.
При обнаружении на судне членом экипажа
подозрительного предмета, возможно содержащего ВУ, он обязан тотчас же сообщить
о находке вахтенному помощнику капитана, отойти от места обнаружения ВУ на
достаточное расстояние, не допускать к ВУ по сторонних лиц.
В свою очередь, вахтенный помощник и офицер
судна по охране действуют в соответствии с планом охраны судна. Необходимо
сообщить об этом офицеру портового средства по охране, выставить Дополнительную
охрану, чтобы не допустить проникновения на судно посторонних лиц. Вызвать
оперативную группу по обезвреживанию боеприпасов, известить также пожарную
часть порта и службу скорой медицинской помощи. Иногда целесообразным является
эвакуация членов экипажа не только из помещения, где обнаружено ВУ, но и с
судна.
Находящиеся в районе обнаружения ВУ члены
экипажа в целях безопасности обязаны соблюдать следующие правила:
• не предпринимать в отношении предполагаемого
ВУ никаких самостоятельных действий - это может привести к взрыву;
• во всех случаях давать указание другим лицам
не приближаться, не трогать, не вскрывать и не перемещать находку;
• не использовать УКВ, т. к. источник
радиосигнала может спровоцировать подрыв ВУ.
Следует иметь в виду, что обезвреживание
взрывоопасных предметов является обязанностью специалистов-взрывотехников. а не
членов экипажа! Итак, обнаружение и распознавание различных опасных устройств -
это не просто физический акт извлечения сумки, пакета со взрывчатым веществом,
а целая программа предупредительных мер и чрезвычайных процедур, направленных
на обеспечение безопасности людей, судна, портовых средств. Эти меры могут уменьшить уязвимость объекта
охраны в отношении возможного взрыва, поджога, захвата и других незаконных
действий. При этом капитан и офицер судна по охране, которые обязаны руководить
действиями судового персонала, должны следовать указаниям, содержащимся в плане
охраны судна, и дополнительным инструкциям властей порта нахождения судна,
офицера Компании по охране.
Похожие работы на - Класифікаційні суспільства та їх роль у забезпеченні безпеки мореплавства
|