Расчет балки
Задача №1.
привод
крутящий момент балка
Р = 13 кН, М
= 9 кН·м,
l1 = 0,9 м, l2 = 1,1 м,
α = 30°.
RA – ? NA – ? RB – ?
Решение
Составим
расчетную схему балки, опоры заменим реакциями опор (рис. 1).
Рис. 1
Составим
уравнение моментов относительно точки А:
ΣМ(А) = RB·sinα·l2 – M – P(l1 + l2) = 0;
Составим
уравнение моментов относительно точки B:
ΣМ(B) = – RA·l2
– M – P·l1 = 0;
Проверка:
ΣFY = RB·sinα + RA – P = 0;
63,6·sin30° – 18,8 – 13 = 0;
0 = 0 – реакции
найдены верно.
Составим
уравнение сил по оси х:
ΣFХ = NA – RB·cosα = 0;
NA = RB·cosα = 63,6·cos30° = 55,1 кH.
Реакции
опорного шарнира: RA и NA.
Сила,
нагружающая стержень по модулю равна RB и направлена в
противоположную сторону.
Задача №2.
М1
= 440 Н·м, М2 = 200 Н·м,
М3
= 860 Н·м, [τ]кр = 100 МПа,
Ст3, круг,
кольцо d0/d
= 0,7
d кр – ? d0 – ? d – ?
Решение
Для заданного
бруса построим эпюру крутящих моментов (рис. 2).
Заданный брус
имеет три участка нагружения.
Возьмем
произвольное сечение в пределах I участка и отбросим левую часть бруса.
Рис. 2
На
оставленную часть бруса действуют моменты М1 и МZI. Следовательно:
МZI = М1 = 440 Н∙м.
Взяв
произвольное сечение в пределах II участка, и рассматривая равновесие оставленной части
бруса получим:
МZII = М1 – M2 = 440 – 200 = 240 Н∙м.
Взяв
произвольное сечение в пределах III участка, и рассматривая равновесие оставленной
части бруса получим:
МZIII = М1 – M2 + M3 = 440 – 200 +860 = 1100
Н∙м.
По имеющимся
данным строим эпюру крутящих моментов.
Условие
прочности:
Отсюда:
Для круга:
Для кольца:
Массы
брусьев.
Круг.
Кольцо.
Так как S2 < S1, то масса бруса с
сечением в форме круга больше, чем с сечением в форме кольца.
Увеличим
размер сечения в два раза.
Рассмотрим
круг.
При
увеличении размера сечения круга в 2 раза, нагрузку на брус можно увеличить в 8
раз.

Аналогично
получаются такие же результаты для сечения в форме кольца, так как формулы
схожи.
Задача №3.
F = 21 кН, М = 13 кН·м,
l1 = 0,9 м, [δ]изг = 150
МПа,
l2 = 0,5 м, l3 = 0,7 м,
Ст3, швеллер,
прямоугольник
h/b = 3
швеллер – ? h – ? b – ?
Решение
Отбросив
опоры, заменим их действие на балку реакциями RA и RВ. Определим значение RA и RВ.
ΣМА(Fi) = F·l1 + M – RВ (l1 + l2 + l3) = 0;
ΣМB(Fi)
= – F·(l2 +l3) + M + RA (l1 + l2
+ l3) = 0;
Проверка:
ΣFi = RB + RA – F = 0;
15,2 + 5,8 – 21
= 0;
0 = 0 –
реакции найдены верно.
Балка имеет
три участка нагружения.
Возьмем
произвольное сечение в пределах I участка:
QyI = RA = 5,8 кН
МХI = RA∙z
При z = 0; МХI(0) = 0.
При z = l1; МХI(0,9) = 5,8∙0,9 =
5,2 кН∙м.
Возьмем
произвольное сечение в пределах II участка:
QyII = RA – F = 5,8 – 21 = -15,2 кН
Рис. 3
МХII = RA∙z – F (z – l1)
При z = l1 + l2; МХII(1,4) = 5,8∙1,4 –
21∙0,5 = -2,4 кН∙м.
В точке,
расположенной бесконечно близко справа от точки С:
МХII’ = RA∙z – F (z – l1) + M
МХII’ (1,4) = 5,8∙1,4 –
21∙0,5 + 13 = 10,6 кН∙м.
Возьмем
произвольное сечение в пределах III участка:
QyIII = RA – F = 5,8 – 21 = -15,2 кН
МХIII = RA∙z – F (z – l1) + M
В точке В: МХIII = 0.
По имеющимся
данным строим эпюры поперечных сил и изгибающих моментов (рис. 3).
Условие прочности:
Отсюда:
Швеллер.
Берем швеллер
№14а с WX = 77,8 см3, SX = 45,1 см3
= 4,51∙10-5 м3.
Прямоугольник.
Так как SХ < S, то масса балки с
сечением в форме прямоугольника больше, чем масса балки из швеллера.
Увеличим
размеры прямоугольного сечения в два раза.
- затраты материала увеличатся в два раза.
- нагрузку можно увеличить в два раза.
- затраты материала увеличатся в два раза.
- нагрузку можно увеличить в четыре раза.
Задача №4
lф = 100 мм, [τ]ср = 80 МПа,
k = 6 мм, [τ]’ср = 100
МПа.
d – ?
Решение
Найдем силу F из условия прочности
швов при срезе.
I схема.
F = 0,7·[τ]’ср ·k·2·lф = 0,7·100·106·0,006·2·0,1
= 84 кН
F = 0,7·[τ]’ср ·k·4·lф = 0,7·100·106·0,006·4·0,1
= 168 кН
Условие
прочности на срез:
Определим
диаметр пальца из условия прочности при срезе.
I схема.
Берем d = 37 мм.
II схема.
Берем d = 37 мм.
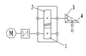
Задача №5.
Рдв
= 4 кВт, ωдв = 158 рад/с, Z3 = 24, Z4 = 36, ωвых
= 38 рад/с, ηц = 0,97, ηк = 0,95,
а = 140 мм,
ψ = 0,5.
ηобщ – ? Uобщ – ? Рi – ? Mi – ?
Решение
Общий КПД
привода:
ηобщ = ηц · ηк · ηм · ηп3
ηц. – КПД зубчатой цилиндрической
передачи;
ηк. – КПД зубчатой
конической передачи;
ηм = 0,98 – КПД муфты;
ηп = 0,98…0,99; принимаем ηп = 0,98 – КПД пары
подшипников качения.
ηобщ = 0,97 · 0,95 · 0,98 ·
0,983 = 0,85
Общее
передаточное отношение привода:
Uобщ = ωдв /
ωвых = 158 / 38 = 4,16
Передаточное
отношение конической передачи:
Uк = Z4 / Z3= 36 / 24 = 1,5
Передаточное
отношение цилиндрической передачи:
Uц = Uобщ / Uк = 4,16 / 1,5 = 2,77
Вал
двигателя.
Рдв
= 4 кВт;
ωдв
= 158 рад/с;
Тдв
= Рдв / ωдв = 4000 / 158 = 25,32 Н·м.
Быстроходный
вал редуктора.
Р1
= Рдв · ηм · ηп = 4 · 0,98 · 0,98 = 3,84 кВт;
ω1
= ωдв = 158 рад/с;
Т1
= Тдв · ηм · ηп = 25,32 · 0,98 · 0,98 = 24,32 Н·м.
Тихоходный
вал редуктора.
Р2
= Р1 · ηп · ηц = 3,84 · 0,98 · 0,97 = 3,65 кВт;
ω2
= ω1 / Uц = 158 / 2,77 = 57,04 рад/с;
Т2 =
Т1 · Uц · ηц. · ηп = 24,32 · 2,77 · 0,98 · 0,97 = 64,04 Н·м.
Выходной вал
привода.
Р3
= Р2 · ηп · ηк = 3,65 · 0,98 · 0,95 = 3,4 кВт;
ωвых
= 38 рад/с;
Т3 =
Т2 · Uк · ηк. · ηп = 64,04 · 1,5 · 0,98 · 0,95 = 89,43 Н·м.
Данный привод
имеет две ступени. Первая ступень – косозубый цилиндрический редуктор. Вторая
ступень – открытая коническая передача. Электродвигатель соединен с
быстроходным валом редуктора муфтой. Основные технические характеристики привода:
·
КПД –
0,85;
·
Общее
передаточное число – 4,16;
·
Вращающий
момент на выходном валу – 89,43 Н·м;
·
Угловая
скорость выходного вала – 38 рад/с.
Цилиндрические
колеса, у которых зубья расположены по винтовым линиям на делительном диаметре,
называют косозубыми. При работе такой передачи зубья входят в зацепление не
сразу по всей длине, как в прямозубой, а постепенно; передаваемая нагрузка
распределяется на несколько зубьев. В результате по сравнению с прямозубой
повышается нагрузочная способность, увеличивается плавность работы передачи и
уменьшается шум. В целом, косозубые колёса применяются в механизмах, требующих
передачи большого крутящего момента на высоких скоростях, либо имеющих жёсткие
ограничения по шумности.
Недостатками
косозубых колёс можно считать следующие факторы:
При работе
косозубого колеса возникает механическая сила, направленная вдоль оси, что
вызывает необходимость применения для установки вала упорных подшипников;
Увеличение
площади трения зубьев (что вызывает дополнительные потери мощности на нагрев),
которое компенсируется применением специальных смазок.
Основные
формулы для расчета косозубой передачи приведены ниже.
Конические
зубчатые колеса применяют в передачах, у которых оси валов пересекаются под
некоторым углом. Наиболее распространены передачи с углом 90°.
Аналогами
начальных и делительных цилиндров цилиндрических передач в конических передачах
являются начальные и делительные конусы с углами δ1 и δ2.
При
коэффициентах смещения инструмента х1 + х2 = 0 начальные
и делительные конусы совпадают. Конусы, образующие которых перпендикулярны
образующим елительных конусов, называют дополнительными конусами. Сечение
зубьев дополнительным конусом называют торцовым сечением. Различают внешнее,
внутреннее и среднее торцовые сечения.
Основными
габаритными размерами для конических передач являются de2 и Re, а нагрузка
характеризуется моментом Т2 на ведомом валу. Основные зависимости:
,
,
,
d’m1 = d’e1(R’e – 0,5b’)/R’e,
m’nm = m’tmcosβn,
dm1 = mtmz1, dm2 = mtmz2.
Из различных
типов конических колес с непрямыми зубьями на практике получили распространение
колеса с косыми или тангенциальными зубьями и колеса с круговыми зубьями.
Преимущественное применение получили колеса с круговыми зубьями. Они менее
чувствительны к нарушению точности взаимного расположения колес, их
изготовление проще.
Конические
передачи применяются при пересекающихся валах. Конические передачи дорогие.
Выгодны не прямозубые, а косозубые колеса, так как они позволяют уменьшить
габариты и массу.
Выполним
геометрический расчет передачи редуктора.
m = (0,01–0,02) α =
1,4 – 2,8 мм, принимаем m = 2 мм.
Ширина
колеса:
b2 = ψ · α = 0,5 · 140 =
70 мм
b1 = b2 + 5 = 70 + 5 = 75 мм
– ширина шестерни.
Минимальный
угол наклона зубьев:
βmin = arcsin
= arcsin
= 5,7°
При β =
βmin сумма чисел зубьев zc = z1 + z2 = (2α/m) cos βmin = (2 · 140/2) cos 5,7°= 139,3
Округляем до
целого: zc = 139
Угол наклона
зубьев:
β = arccos
= arccos
=
6,85°,
при нем zc
= (2 · 140/2) cos 6,85° = 139
Число зубьев
шестерни:
z1 = zc / (Uц + 1) = 139 / (2,77 + 1) ≈
37
z2 = 139 – 37 = 102 –
колеса.
Передаточное
число:
Uф = 102 / 37 = 2,76,
отклонение ΔU = 0,02U – допустимо.
Диаметры
делительных окружностей:
d1 = m z1 /cos β = 2 · 37 / cos 6,85° = 74,5 мм –
шестерни;
d2 = m z2 /cos β = 2 · 102 / cos 6,85° = 205,5 мм –
колеса.
Торцевой
(окружной) модуль:
mt = m /cos β = 2 / cos 6,85° = 2,014
Диаметры
вершин зубьев:
dа1 = d1 + 2m = 74,5 + 2 · 2 = 78,5 мм;
dа2 = d2 + 2m = 205,5 + 2 · 2 = 209,5 мм.
Диаметры
впадин зубьев:
df1 = d1 - 2,5m = 74,5 – 2,5 · 2 = 69,5 мм;
df2 = d2 - 2,5m = 205,5 – 2,5 · 2 =
200,5 мм.