Система электроснабжения сельскохозяйственного района Нечерноземной зоны
СОДЕРЖАНИЕ
ВВЕДЕНИЕ
. Краткая
характеристика района и объекта проектирования
2. Расчет
силовых нагрузок района
.1
Определение расчетных нагрузок
.2 Построение
графиков нагрузок районной подстанции
.3 Расчёт
основных технико-экономических показателей на основании графиков нагрузок
3. Выбор числа и мощности трансформаторов
подстанции 110/10 кв
. Расчет ВЛ
10 кв
.1 Расчет
нагрузок на магистралях линий
.2 Выбор сечения проводов на участках линий и определение потерь напряжения
. Выбор и сравнение вариантов схем ОРУ
ВН
. Расчет токов короткого замыкания
.1 Расчётная схема установки
.2 Составление схемы замещения и
определение ее параметров39
.3 Расчет токов короткого замыкания
.4 Расчет токов замыкания на землю
. Выбор и проверка оборудования на пс к воздействию токов кз
7.1 Выбор и
проверка выключателей и разъединителей
7.1.1 Выбор
выключателей и разъединителей на стороне 110 Кв
.1.2 Выбор
выключателей на стороне 10 кВ
7.2 Выбор трансформаторов тока
7.3 Выбор
трансформаторов напряжения
7.4 Выбор
ограничителей перенапряжения
.5 Выбор шин
7.6 Выбор
опорных изоляторов
8. Собственные нужды подстанции
9. Релейная
защита
9.1 Расчёт
релейной защиты отходящих линий
.1.1 Пример
расчета защиты отходящих линий на примере линии 10 кВ «Подол»
.1.2 Расчет
уставок защит отходящих линий
.2 Расчёт
релейной защиты силовых трансформаторов
.2.1 Расчет
дифференциальной отсечки (ДЗТ-1)
.2.2 Расчет
дифференциальная защиты (ДЗТ-2)
.2.3
Сигнализация небаланса в плечах дифференциальной защиты
.2.4 МТЗ от
перегрузки
9.2.5 МТЗ трансформатора от токов внешних КЗ 87
9.2.6 Газовая
защита 88
.3 Устройства
автоматики подстанции 90
.3.1
Автоматическое включение резерва (АВР) 90
.3.2
Автоматическое повторное включение (АПВ) линий 10 кВ
. Выбор
измерительных приборов и средств АСКУЭ
.
Экономическая часть ВКР
.1
Сметно-финансовый расчет объекта проектирования 96
.2 Расчет
эффективности инвестиционных вложений в объект проектирования
ЗАКЛЮЧЕНИЕ
СПИСОК
ИСПОЛЬЗОВАННЫХ ИСТОЧНИКОВ
ПРИЛОЖЕНИЯ
ВВЕДЕНИЕ
Темой выпускной квалификационной работы является проектирование
электроснабжения сельскохозяйственного района. Потребителями электроэнергии
являются населенные пункты, мастерские. Они относятся к III категории надежности
электроснабжения.
В настоящее время в связи с ростом электрических нагрузок в производственном
и в бытовом секторах возникает необходимость строительства новых подстанций и
реконструкции старых.
Основой системы ЭС являются электрические сети напряжением 0.38- 110 кВ,
от которых снабжаются электроэнергией потребители, включая коммунально-бытовые,
промышленные предприятия, объекты мелиорации и водного хозяйства, а также
предприятия и организации, предназначенные для бытового и культурного
обслуживания населения.
Трансформаторные подстанции, применяемые для электроснабжения сельских
районов, имеют один или два трансформатора 110/10 кВ-2500-10000 кВ∙А.
Место размещение подстанции выбирается вблизи центра электрических нагрузок,
автомобильных дорог и железнодорожных станций. Подстанция (далее ПС) должна
располагаться, как правило, на непригодных для сельскохозяйственного
использования земель; на незаселенной или занятой кустарниками территории; по
возможности вне зон интенсивных природных и промышленных загрязнений. Важным
требованием при размещении ПС является обеспечение удобных заходов ВЛ.
Рациональное проектирование сетевых ПС всех типов и категорий и, в
частности, рациональное и экономичное построение главных электрических схем,
выбор параметров оборудования и аппаратуры, а также оптимальная их расстановка
представляет собой сложную и ответственную задачу.
1. Краткая характеристика района и объекта проектирования
Основными потребителями электроэнергии являются объекты
сельскохозяйственного типа: соответствующие населенные пункты (сельские
поселения, деревни) и сельскохозяйственные предприятия, специализирующиеся на
молочно-мясном животноводстве. Основная масса потребителей III категории надежности, но также
присутствуют и потребители II
категории, потребители I
категории отсутствуют.
Присоединение подстанции к системе - двумя независимыми ВЛ-110 кВ, тип
подстанции - проходная.
Резервное питание части потребителей II и III
категории при выходе из строя ВЛ-110 кВ можно осуществить по стороне 10-кВ, по
ВЛ, соединенным с подстанцией соседнего района.
Согласно метеорологическим данным и расчетам район климатических условий
принят по гололеду 2 (расчетная толщина стенки гололедного отложения 10 мм), по
ветру 1 (расчетная скорость ветра 22 м/сек).
Максимальная толщина стенки гололеда 15 мм;
Расчетный скоростной напор ветра на высоте до 15 м, даН/м2:
·
максимальный 40;
·
при гололеде 10.
Нормативная глубина промерзания грунта по площадке ПС - 165 см.
Грунтовые воды по площадке ПС встречены на глубине 0,7-1 м.
Район строительства по пляске проводов 1 (с редкой пляской проводов).
Температура воздуха, 0С:
·
максимальная +35;
·
минимальная -50;
·
среднегодовая
+1,4;
·
средняя наиболее
холодной пятидневки -33.
Число грозовых часов в году 20-40.
2. Расчет
силовых нагрузок района
.1
Определение расчетных нагрузок
Расчет нагрузок сетей 0,38-10 кВ производится согласно методике,
приведенной в [1].
Расчёт производится по дневному и вечернему максимуму.
Коэффициент одновременности применяется при суммировании нагрузок
потребителей, отличающихся друг от друга не более чем в 4 раза:
, кВт,
(2.1)
, кВт,
(2.2)
где
,
-
коэффициент участия потребителей в дневном и вечернем максимуме (табл. 2 [2]);
kо -
коэффициент одновременности (таблица 3 [2]);
Pд.i, Pв.i - соответственно дневной и вечерний максимум нагрузки
i-го
потребителя, кВт.
Общую нагрузку группы потребителей, в которой мощности отдельных
потребителей отличаются в 4 раза и более или имеют различный режим работы,
определяют путем прибавления к наибольшей нагрузке Pнб долей меньших нагрузок ΔPi:
, кВт.
(2.3)
Расчет
нагрузки сети 0,38 кВ рассмотрим на примере п. Протасово.
В
данном населенном пункте имеют место: школа, детские ясли, магазин, больница,
дом культуры, хлебопекарня, котельная; жилой фонд состоит из частных домов.
Спецификация
и характеристика электропотребителей рассматриваемого населенного пункта
приведена в таблице 2.1.1.
Расчетную
нагрузку на вводах производственных и общественных потребителей принимаем по
таблице П1.1 [1].
Таблица 2.1.1
Электропотребители рассматриваемого населенного пункта
|
№ п/п
|
Наименование потребителей и
их характеристика
|
Дневной максимум РД,
кВт
|
Вечерний максимум РВ,
кВт
|
сosφв
|
Шифр нагрузки по РД
34.20.178
|
|
1
|
Жилой дом
|
1,5
|
4
|
0,95
|
607
|
|
2
|
Магазин продовольственный
|
10
|
10
|
0,89
|
551
|
|
3
|
Дом культуры на 150-200
мест
|
5
|
14
|
0,86
|
525
|
|
4
|
Общеобразовательная школа
на 320 учащихся
|
20
|
40
|
0,89
|
503
|
|
5
|
Детские ясли
|
4
|
3
|
0,8
|
356
|
|
6
|
Больница на 50 коек
|
50
|
10
|
0,8
|
534
|
|
7
|
Хлебопекарня
|
5
|
5
|
0,78
|
379
|
|
8
|
Котельная
|
15
|
15
|
0,81
|
110
|
|
9
|
Административное здание
|
15
|
8
|
0,85
|
518
|
Разделяем всех потребителей населенного пункта на три группы: бытовая,
общественно-коммунальная и производственная.
Группа 1 - бытовая.
Состав группы: жилые дома. Подставляя числовые значения в (2.1) и (2.2),
получаем:
(кВт);
(кВт).
Группа
2 - общественно-коммунальная.
Состав
группы: магазин, дом культуры, школа, детские ясли, больница, администрация.
Так как мощности отдельных потребителей отличаются более чем в 4 раза,
используем табличный метод расчета. Подставляя численные значения в (2.3),
получаем:
(кВт);
(кВт).
Группа
3 - производственная.
Состав
группы: хлебопекарня и котельная. Суммируем нагрузки с учетом коэффициента
одновременности. Подставляя численные значения в (2.1) и (2.2), получаем:
(кВт);
(кВт);
Суммируя
расчетную нагрузку всех трех групп согласно выражению (2.3), получаем расчетную
нагрузку на шинах ТП без учета наружного освещения:
(кВт);
(кВт).
Расчетная
мощность ТП определяется по вечернему максимуму нагрузки, так как он больший.
Рассчитаем нагрузку уличного освещения.
Расчетная
нагрузка уличного освещения определяется по следующей формуле:
кВт,
(2.4)
где Pул.осв. -
нагрузка уличного освещения, Вт;
Руд.ул. -
удельная нагрузка уличного освещения, Вт/м, для поселковых улиц с простейшим типом покрытий и шириной проезжей части 5-7 м (Руд.ул. =
5,5 Вт/м) [2];ул. -
общая длина улиц, м, (принимаем lул. =
840 м).
Подставляя числовые значения, получаем:
(кВт).
Расчетная
нагрузка ТП с учетом наружного освещения составит:
(кВт).
Полная
расчетная мощность ТП со смешанной нагрузкой равна:
кВ·А,
(2.5)
где
. -
средневзвешенный коэффициент мощности.
Принимаем
- для смешанной нагрузки.
Тогда
полная расчетная мощность ТП равна:
(кВ·А).
Принимаем
трансформатор типа 2хТМГ-100/10/0,4 кВ. Применяем КТП киоскового типа с
воздушным вводом.
Расчетная
мощность остальных ТП 10/0,4 кВ определяется аналогично и представлена в
приложении 1.
Расчетная
нагрузка остальных потребителей представлена в таблице 2.1.2
Таблица 2.1.2
Расчетная нагрузка потребителей
|
Потребитель
|
PР, кВт
|
|
ВЛ «Подол»
|
|
Замоставица
|
70,3
|
|
Бараново
|
180,6
|
|
Малое Безруково
|
219,4
|
|
Протасово
|
131,1
|
|
Дорожково
|
82,4
|
|
Данилово
|
119,7
|
|
Сергеево
|
73,9
|
|
Подол
|
72,4
|
|
Итого по ВЛ
|
720
|
|
ВЛ «Югский»
|
|
Бурцево
|
138,92
|
|
Еловино
|
178,5
|
|
Юшково
|
76,36
|
|
Емельяново
|
317,4
|
|
Воронино
|
282
|
|
Кобыльск
|
322,87
|
|
Спицыно
|
200,03
|
|
Югский
|
174,75
|
|
Слободка
|
72,21
|
|
Рыбино
|
76,36
|
|
Итого по ВЛ
|
1478
|
|
ВЛ «Шонга»
|
|
Маслово
|
221,72
|
|
Падерино
|
292,16
|
|
Барбалино
|
160,5
|
|
Шонга
|
223,56
|
|
Шилово
|
126,99
|
|
Шатенево
|
160,5
|
|
Емельянов Дор
|
126,16
|
|
Итого по ВЛ
|
1022
|
|
ВЛ «Голузино»
|
|
Шартаново
|
62,4
|
|
Наволок
|
264,8
|
|
Чирядка
|
198,4
|
|
Звезда
|
125,8
|
|
Курилово
|
168,3
|
|
Итого по ВЛ
|
697
|
|
ВЛ «Дорожково»
|
|
Воинская часть
|
271,6
|
|
Черная
|
374,24
|
|
Дорожково
|
544,7
|
|
Попово
|
82,4
|
|
Шатенево
|
204,3
|
|
Итого по ВЛ
|
1108
|
|
ВЛ «Захарово»
|
|
Японский поселок
|
308,8
|
|
Красавино
|
63
|
|
Недуброво
|
343,8
|
|
Продолжение таблицы 2.1.2.
|
|
Потребитель
|
PР, кВт
|
|
Княжигора
|
61,6
|
|
Киркино
|
211,5
|
|
Ваганово
|
75,2
|
|
Берсенево
|
216,9
|
|
Гаражи
|
103,6
|
|
Мохово
|
194,4
|
|
Заузлы
|
140,4
|
|
Захарово
|
95,9
|
|
Итого по ВЛ
|
1377
|
|
ВЛ «Кичменьга»
|
|
Раменье
|
55,5
|
|
Решетниково
|
124,5
|
|
Торопово
|
200,36
|
|
Новое Торопово
|
197,54
|
|
Слобода
|
62,25
|
|
Макараво
|
82,8
|
|
Лобаново
|
100,5
|
|
Подгорка
|
60
|
|
Поволочье
|
135,24
|
|
Сорокино
|
163,5
|
|
Итого по ВЛ
|
963
|
|
ВЛ «Пыжуг»
|
|
Нижняя Ентала
|
73,87
|
|
Верхняя Ентала
|
182,25
|
|
Нижний Енангск
|
64,5
|
|
Окончание таблицы 2.1.2.
|
|
Потребитель
|
PР, кВт
|
|
Верхний Енангск
|
72
|
|
Бакшеев Дор
|
203,35
|
|
Пыжуг
|
67,5
|
|
Итого по ВЛ
|
430
|
|
Итого:
|
7779
|
Суммарная
нагрузка на шинах 10 кВ:
кВт.
.2
Построение графиков нагрузок районной подстанции.
Используя
типовые графики нагрузок из [3] и приняв Pp.
за 100% типового графика, строим
суточные графики нагрузок для зимнего и летнего периодов и годовой график
нагрузки.
Значение
для каждой ступени мощности суточного графика нагрузок находим из выражения:

, кВт,
(2.6)
где

-
ордината соответствующей ступени типового графика, %.
Результаты
расчета представлены в таблице 2.2.1 для летнего и зимнего суточных графиков
соответственно.
Таблица 2.2.1
Результаты расчета нагрузок для суточных графиков
Летний период
|
Зимний период
|
|
Рi, кВт
|
Рi, кВт
|
|
1
|
3889,5
|
4667,4
|
|
2
|
3889,5
|
4667,4
|
|
3
|
4278,45
|
4667,4
|
|
4
|
3889,5
|
4667,4
|
|
5
|
4667,4
|
5056,35
|
|
6
|
5445,3
|
5445,3
|
|
7
|
6223,2
|
5834,25
|
|
8
|
6223,2
|
7001,1
|
|
9
|
7001,1
|
7390,05
|
|
10
|
7779
|
7390,05
|
|
11
|
7390,05
|
7001,1
|
|
12
|
7390,05
|
6612,15
|
|
13
|
7001,1
|
6612,15
|
|
14
|
7001,1
|
6612,15
|
|
15
|
7390,05
|
6612,15
|
|
16
|
7390,05
|
7001,1
|
|
17
|
7390,05
|
7001,1
|
|
18
|
7390,05
|
7779
|
|
T, ч
|
Летний период
|
Зимний период
|
|
Рi, кВт
|
Рi, кВт
|
|
19
|
6612,15
|
7390,05
|
|
20
|
6223,2
|
7001,1
|
|
21
|
5834,25
|
6612,15
|
|
22
|
5834,25
|
5445,3
|
|
23
|
5056,35
|
5445,3
|
|
24
|
4667,4
|
4667,4
|
По данным таблицы 2. построены суточные графики нагрузок для летнего и
зимнего периода (рисунок 2.1) и (рисунок 2.2).
Рисунок 2.1 - Суточный график нагрузок для летнего периода
Рисунок 2.2 - Суточный график нагрузок для зимнего периода
Построение годового графика продолжительности нагрузок производится на
основании суточного графика. Если предположить, что сельские потребители в
среднем в течение года работают 200 дней по зимнему графику и 165 дней по
летнему, то продолжительность действия нагрузок определяется по формуле [4]:

, (2.6)
где

и 
-
продолжительность действия нагрузки i-ой ступени для летнего и
зимнего графиков соответственно.
Результаты
расчётов сведены в таблице 2.2.2.
Таблица 2.2.2
Результаты расчетов продолжительности действий нагрузки i-ой ступени для летнего и зимнего
графиков соответственно
|
Ступень графика
|
Мощность ступени Рi, кВт
|
Продолжительность действия
нагрузки ti, ч
|
|
Р1
|
7779
|
365
|
|
Р2
|
7390
|
1790
|
|
Р3
|
7001
|
1495
|
|
Р4
|
6612
|
1165
|
|
Р5
|
5834
|
530
|
|
Р6
|
5445
|
765
|
|
Р7
|
5056
|
365
|
|
Р8
|
4667
|
1330
|
|
Р9
|
6223
|
495
|
|
Р10
|
4278
|
165
|
|
Р11
|
3889
|
495
|
Годовой график нагрузки представлен на рисунке 2.3.
Рисунок 2.3 - Годовой график нагрузки
.3 Расчёт основных технико-экономических показателей на основании
графиков нагрузок
Потребляемая электроэнергия за год:

, МВт∙ч,
(2.7)
где
Pi - мощность i-ой ступени графика, МВт;
ti -
продолжительность ступени, ч.

=
7,77·365+7,39·1790+7·1495+6,61·1165+5,83·530+5,44·765+5·365+
+4,66·1130+6,22·495+4,27·165+3,88·495
= 54276,15 (МВт·ч).
Средняя
нагрузка подстанции за год:
, МВт∙ч
(2.8)
(МВт)
Продолжительность
использования максимальной нагрузки:
, ч,
(2.9)

(ч).
Время
наибольших потерь:
, ч,
(2.10)
(ч).
.3
Определение расчётной мощности подстанции
При
определении расчетной мощности подстанции следует учесть мощность
трансформаторов собственных нужд (ТСН), которые обычно присоединяются к сборным
шинам НН, а также коэффициент перспективы роста нагрузок на 5-10 лет (К10
= 1,25). Мощность трансформаторов собственных нужд выбирается в пределах 0,5%
от мощности ПС. Расчетную мощность подстанции определим по формуле:
Sрасч.п/с = (Sрасч+0,005×Sрасч.)×К10, (2.11)
где
Sрасч. = РрΣ /cosj - расчетная мощность нагрузки подстанции, кВ×А.
Подставляя численные значения в (2.11), получаем:
Sрасч.п/с = ((7779/0,83)
+0,005×(7779/0,83)
) ×1,25 = 11761,8 (кВ∙А).
3.
Выбор числа и мощности силовых трансформаторов 110/10 кВ
Среди
потребителей присутствуют электроприемники 1 и 2 категории надежности. Согласно
ПУЭ, электроприёмники первой категории должны иметь электроснабжение от двух
независимых взаиморезервируемых источников питания, поэтому выбираем к
установке два трансформатора.
Для
двухтрансформаторной подстанции рекомендуется установка трансформаторов
одинаковой мощности; мощность трансформаторов определяется исходя из расчетной
мощности подстанции и коэффициента загрузки:
, кВ∙А.
(3.1)
где
N - число трансформаторов;
КЗ
- коэффициент загрузки (КЗ = 0,7).
(кВ∙А).
Рассмотрим
несколько возможных к установке вариантов трансформаторов:
вариант
- 2х ТМН-6300/110/10;
вариант
- 2х ТДН-10000/110/10;
вариант
- 2х ТДН-16000/110/10.
Коэффициент
загрузки трансформаторов в часы максимума нагрузки определим по формуле:
, (3.2)
Подставляя
численные значения в (3.2) получаем
= 0,93,
= 0,58,
Для
всех рассматриваемых вариантов систематическая перегрузка при нормальном режиме
работы отсутствует.
Проверим трансформаторы на возможность работы в аварийном режиме.
Допустимый коэффициент аварийной перегрузки находим по [5] исходя от h = 24 ч при средней температуре
охлаждающей среды за время действия графика qохл = -10,80 0С: для варианта 1 - Кав.доп. = 1,5; для
вариантов 2,3 - Кав.доп. = 1,5.
Коэффициенты аварийной перегрузки определяются по формуле:
(3.3)
Подставляя
численные значения в (3.3) получаем следующие соотношения расчетных и
допустимых коэффицентов аварийной перегрузки для рассматриваемых вариантов:
;
;
.
Вариант
1 по условию аварийной перегрузки не проходит.
Выполним
технико-экономическое сравнение вариантов 2 и 3.
Технико-экономического
сравнение вариантов производится по приведённым затратам. Приведённые затраты
определяем по формуле
ЗΣ = (Е+На)·К+ИΔW+ИОБСЛ.,
тыс.руб./год, (3.4)
где
Е - нормативный коэффициент экономической эффективности (Е = 0,160), год;
К
- полные капитальные затраты с учетом стоимости оборудования и
монтажных работ, тыс. руб.;
ИΔW -
стоимость потерь электроэнергии, тыс. руб./год;
На
- норма амортизационных отчислений (На = 0,035), год;
ИОБСЛ.
- затраты на обслуживание тыс. руб.
Капитальные
затраты рассчитываем по формуле:
К
= Цо
( 1 + σт + σс + σм),
тыс.руб., (3.5)
где
Цо - оптовая цена оборудования, тыс. руб;
σт -
коэффициент, учитывающий транспортно - заготовительные расходы, связанные с
приобретением оборудования;
σт = 0,005,
σс -
коэффициент, учитывающий затраты на строительные работы (σс = 0,020);
σм -
коэффициент, учитывающий затраты на монтаж и отладку оборудования, σм = 0,100.
По
(3.5) определяем капитальные затраты для варианта 2:
К(2)
= 10000,000 (1 + 0,005+0,020+0,100) = 11250,000 (тыс. руб.).
Потери
в трансформаторах, при раздельной работе, рассчитываем по формуле:
ИΔW.тр. = С0·(Nтр·∆Рхх·Тг + кз2·∆Ркз·τn∙
Nтр ), тыс.
руб./год, (3.6)
где
Тг - годовое время работы трансформатора в зависимости от мощности,
ч;
С0
- стоимость электроэнергии, кВт×ч (тариф на электроэнергию
для населения Вологодской области, проживающего в сельских населенных пунктах С0
= 2,68 руб./кВт×ч);
Nтр - количество трансформаторов, шт.;
кз
- коэффициент загрузки;
∆PХХ
- потери активной мощности в трансформаторе в режиме холостого хода, кВт;
∆PКЗ
- потери активной мощности в трансформаторе в режиме короткого замыкания, кВт;
t - время
максимальных потерь, ч.
По
(3.6) определяем потери в трансформаторе для варианта 2:
ИΔWтр.(2) = 2,850 (2·18,000·8760
+ 0,4902 ·60·5840,049∙2) =
=
1378,327 (тыс. руб).
Затраты
на обслуживание и ремонт рассчитываем по формуле:
Иобсл
= (Нобсл + Нрем)∙Кн, тыс. руб/год, (3.8)
где
Кн - капитальные вложения в новое оборудование, тыс. руб;
Нобсл,
Нрем - нормы отчислений на ремонт и обслуживание, %
(Нобсл
= 0,010, Нрем = 0,029).
По
(3.8) определяем затраты на обслуживание и ремонт для варианта 2:
Иобсл(2)
= (0,010 +0,029)∙ 11250,000 = 438,750 тыс. руб./год.
По
(3.4) определяем приведенные затраты для варианта 2:
ЗΣ(2) = (0,035+0,160)∙ 11250+1378,327+438,750 =
4010,827, тыс. руб./год.
Для
варианта 3 расчет ведется аналогично. Результаты расчета сведены в таблицу 3.1.
Таблица 3.1
Технико-экономическое сравнение вариантов КТП
|
Параметр
|
Размерность
|
вариант 2
|
вариант 3
|
|
|
2х
ТДН-10000/110
|
2х
ТДН-16000/110
|
|
КЗ
|
-
|
0,490
|
0,310
|
|
DРХХ
|
кВт
|
18,000
|
21,000
|
|
DРКЗ
|
кВт
|
60,000
|
90,000
|
|
N∙Рхх∙Т
|
кВтÌч
|
315360,000
|
367920,000
|
|
N∙Ркз∙кз2∙t
|
кВтÌч
|
168263,489
|
101021,166
|
|
ΔW
|
кВтÌч
|
483623,489
|
468941,166
|
|
ИΔW.тр
|
тыс. руб.
|
1378,327
|
1336,482
|
|
К
|
тыс. руб.
|
11250
|
18000
|
|
Иобсл.тр
|
тыс. руб.
|
438,750
|
702
|
|
ЗΣ
|
тыс. руб.
|
4010,827
|
5548,482
|
Затраты на вариант 3 больше, кроме того он характеризуется слишком низким
коэффициентом загрузки в нормальном режиме работы (КЗ = 0,31).
Таким образом, окончательно к установке принимаем 2-й вариант: 2х
ТДН-1000/110/10.
4. Расчет ВЛ-10 кВ
Для воздушных линий сельскохозяйственных потребителей выбор проводов
осуществляется по следующим условиям:
1) по номинальному току:
Iн ≥ Iр =
, (4.1)
2) по экономической плотности тока:
Fр =
, (4.2)
где
Jэк = 1,1 -
экономическая плотность тока для сельскохозяйственных потребителей, согласно
[1].
Выбранный
провод должен проверяться на допустимые потери напряжения:
ΔU% =
<10% (4.3)
где
l - длина линии, км;
Ro, Xo - активное удельное и реактивное сопротивление проводника, Ом.
φ линии = arctg
(Qлинии/Pлинии) (4.4)
4.1 Расчет нагрузок на магистралях линий
Расчет нагрузок для участков линий проведен в разделе 2. Результаты
расчетов приводятся в приложении А. В качестве примера рассматриваем ВЛ - 10 кВ
«Подол», для этой ВЛ результаты расчетов нагрузок по участкам сведены в таблицу
4.1.1. Схема ВЛ приведена на рисунке 4.1.
Рисунок 4.1 - Схема ВЛ - 10 кВ «Подол» с нагрузками
Таблица 4.1.1
Расчетные нагрузки по участкам
|
Потребитель
|
SР, кВА
|
Sтр, кВА
|
|
ВЛ Подол
|
|
Замоставица
|
84,7
|
100
|
|
Бараново
|
217,6
|
250
|
|
Малое Безруково
|
221,3
|
250
|
|
Протасово
|
158
|
2х100
|
|
Дорожково
|
99,3
|
160
|
|
Данилово
|
144,2
|
160
|
|
Сергеево
|
89,0
|
100
|
|
Подол
|
87,2
|
100
|
В соответствие с рисунком 4.1 рассчитываются токи и нагрузки на
магистрали и отпайках линии. Суммирование мощностей производим с учетом
коэффициента одновременности. Результаты расчетов сведены в таблицу 4.1.2.
Таблица 4.1.2
Расчет токов и нагрузок отпаек и магистрали
|
Участок
|
Sн,, кВА
|
Iуч,, А
|
|
8-7
|
S1,8 = 87
|
5
|
|
7-6
|
Σ(S1.7,
S1.8) = 171
|
9,8
|
|
6-5
|
Σ(S1.8,
S1.7, S1.6) = 284
|
16,4
|
|
5-4
|
Σ(S1.8,
S1.7, S1.6, S1.5) = 360
|
20,8
|
|
4-3
|
Σ(S1.8,
S1.7, S1.6, S1.5, S1.4) = 459
|
26,5
|
|
3-2
|
Σ(S1.8,
S1.7, S1.6, S1.5, S1.4, S1.3) = 638
|
36,8
|
|
2-1
|
Σ(S1.8,
S1.7, S1.6, S1.5, S1.4, S1.3, S1.2) =
800
|
46,2
|
|
1-0
|
Σ(S1.8,
S1.7, S1.6, S1.5, S1.4, S1.3, S1.2, S1.1)
= 855
|
49,4
|
.2 Выбор сечения проводов на участках линий и определение потерь
напряжения
Сечение проводов в сельских воздушных линиях напряжением 10кВ выбираются
в соответствии с рекомендацией ПУЭ о выполнении магистрали ВЛ проводами
неизменного сечения и не менее 50 мм2.
Принимается к выполнению магистраль воздушной линии 10кВ проводом СИП-3
сечением не менее 50 мм2, а отпайки проводом СИП-3 сечением не менее
35 мм2.
Определяются потери напряжения на участках линии 10кВ.
Для самонесущих изолированных проводов типа СИП реактивное сопротивление
не нормируется. Поэтому потери напряжения рассчитываются без учета реактивной
составляющей.
В качестве примера рассмотрим определение потерь напряжения для участка
линии 8-7 (к ТП 1.8 «Подол»). Участок выполнен проводом СИП-3 сечением 35 мм2,
которому соответствует:o7-8 = 0,641 Ом/км,
S7-8 = 104 кВА, Р7-8 = 86,3
кВт, Q7-8 = 70,2 квар;
L7-8 = 0,95 км, Uном = 10000
В;
ΔU7-8 =
= 0,05
%.
Выбираем
сечение участка линии Fуч.р 35 мм2.
Выбор
сечения и определение потерь напряжения на других участках линии выполняется
аналогично, результаты расчетов сведены в таблицу 4.2.1
Таблица 4.2.1
Выбор сечения проводов ВЛ «Подол»
|
Участок
|
Sуч. кВ·А
|
Iуч., А
|
Fуч.р., мм2
|
Принятое сечение, мм2
|
R уч.o , Ом/км
|
l уч. ,км
|
ΔU1.8, %
|
|
8-7
|
87
|
5
|
5
|
35
|
0,868
|
0,95
|
0,05
|
|
7-6
|
171
|
9,8
|
9
|
35
|
0,868
|
1,5
|
0,14
|
|
6-5
|
284
|
16,4
|
15
|
35
|
0,868
|
1,3
|
0,20
|
|
5-4
|
360
|
20,8
|
19
|
35
|
0,868
|
1,25
|
0,25
|
|
4-3
|
459
|
26,5
|
24
|
35
|
0,868
|
1
|
0,25
|
|
3-2
|
638
|
36,8
|
34
|
50
|
0,641
|
2,45
|
0,85
|
|
2-1
|
800
|
46,2
|
42
|
50
|
0,641
|
1,3
|
0,57
|
|
1-0
|
855
|
49,4
|
45
|
50
|
0,641
|
2
|
0,93
|
|
2,31
|
Расчет по остальным линиям 10 кВ аналогичен расчету ВЛ-10 кВ «Подол»,
результаты расчета сведены в таблицу 4.2.2.
Таблица 4.2.2
Выбор сечения проводов линий 10 кВ
|
Участок
|
Sуч. кВ·А
|
Iуч., А
|
Fуч.р. мм2
|
Принятое сечение, мм2
|
R уч.o , Ом/км
|
l уч. ,км
|
ΔU,
%
|
|
ВЛ-10 кВ «Югский»
|
|
10-0
|
1720
|
99,4
|
90
|
95
|
0,32
|
10,25
|
4,8
|
|
ВЛ-10 кВ «Шонга»
|
|
7-0
|
1198
|
70
|
63
|
70
|
0,443
|
10,25
|
4,62
|
|
ВЛ-10 кВ «Голузино»
|
|
5-0
|
814
|
47
|
43
|
50
|
0,641
|
7,25
|
3,22
|
|
ВЛ-10 кВ «Дорожково»
|
|
5-0
|
1140
|
66
|
60
|
70
|
0,443
|
8,25
|
3,54
|
|
ВЛ-10 кВ «Захараво»
|
|
11-0
|
1609
|
93
|
85
|
95
|
0,320
|
12,1
|
5,3
|
|
ВЛ-10 кВ «Кичменьга»
|
|
10-0
|
1130
|
65,3
|
59
|
70
|
0,443
|
12
|
5,11
|
|
ВЛ-10 кВ «Пыжуг»
|
|
6-0
|
630
|
36,4
|
33
|
50
|
0,641
|
12,3
|
4,22
|
ВЛ 10 кВ выполняем на деревянных опорах. Линейная арматура производства
ЗАО «МЗВА», штыревые изоляторы фарфоровые, подвесные - стеклянные.
5. Выбор и сравнение вариантов схем ОРУ ВН
При выборе главной схемы подстанции необходимо учитывать несколько
основных факторов:
требуемая надежность работы РУ;
коммутация высоковольтных линий, трансформаторов и компенсирующих
устройств с учетом перспективы развития ПС;
возможность и безопасность проведения ремонтных и эксплуатационных работ
на отдельных элементах схемы без отключения присоединений или с отключением
присоединений при соответствующем обосновании и согласовании;
наглядность, удобство эксплуатации, компактность и экономичность;
ремонтопригодность;
стоимость РУ.
В соответствии с задачами электроснабжения разрабатываемая подстанция
является проходной. Подстанция имеет два трансформатора и две отходящие ВЛ 110
кВ. Для ПС 35, 110 и 220 кВ на стороне ВН при четырех присоединениях (2ВЛ+2Т) и
необходимости осуществления секционирования сети применяются мостиковые схемы
Для проходных двухтрансформаторных ПС с двухсторонним питанием при
необходимости сохранения в работе двух трансформаторов при КЗ (повреждении) на
ВЛ в нормальном режиме работы ПС рекомендуется применить схему мостик с
выключателями в цепях линий и ремонтной перемычкой со стороны линий (рисунок
5.1). При необходимости сохранения транзита при КЗ (повреждении) в
трансформаторе рекомендуется применить схему мостик с выключателями в цепях
трансформаторов и ремонтной перемычкой со стороны трансформаторов (рисунок
5.2.)
Принимая во внимание тот факт, что КЗ на воздушных линиях происходят
реже, чем в трансформаторах, принимаем схему ОРУ - мостик с выключателями в
цепях линий и ремонтной перемычкой со стороны линий.
Рисунок 5.1 - Мостик с выключателями в цепях линий и ремонтной перемычкой
со стороны линий
Рисунок 5.2 - Мостик с выключателями в цепях трансформаторов и ремонтной
перемычкой со стороны трансформаторов
На стороне 10 кВ применяется комплектное распределительное устройство на
базе ячеек К-59 по схеме с одной секционированной системой шин.
6. Расчет токов короткого замыкания
Расчёт токов короткого замыкания проводится для выбора и проверки
параметров основного силового оборудования, а также для выбора уставок
необходимых средств релейной защиты и автоматики.
В соответствии с [7] введём ряд допущений, упрощающих расчёт и не
вносящих в него существенных погрешностей:
линейность всех элементов схемы;
приближенный учёт нагрузок;
пренебрежение активными сопротивлениями при X / R > 3;
симметричность всех элементов за исключением мест короткого замыкания;
токи намагничивания трансформаторов не учитываются.
Погрешность расчётов при данных допущениях не превышает 2-5% .
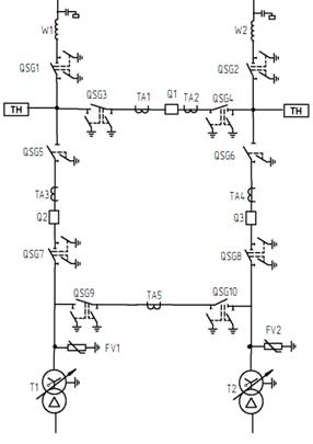
.1 Расчётная схема установки
Рисунок 6.1 - Расчетная схема с обозначением ступеней напряжения
Под расчетной схемой установки понимают упрощенную однолинейную схему
электроустановки с указанием всех элементов и их параметров, которые влияют на
расчет токов КЗ. Расчетная схема с обозначением ступеней напряжения
представлена на рисунке 6.1.
.2 Составление схемы замещения и определение ее параметров
Схема замещения для нормального режима работы представлена на рисунке
6.2. Расчет проводится в относительных единицах.
Рисунок 6.2 - Схема замещения для нормального режима работы
За базисную мощность принимаем мощность трансформатора:
Sб
= Sтр-р = 10 МВ×А
Определим базисные напряжения и токи ступеней напряжений:
ВН: Uб,I = 115 кВ;
(кА)
НН:
Uб,II = 10,5 кВ;
(кА)
Параметры энергосистем.
Мощность трехфазного короткого замыкания:
, МВ·А,
(6.1)
где
IкзВН - ток
короткого замыкания на шинах высокого напряжения, кА.
(МВ·А)
(МВ·А)
Сопротивления линий электропередач:
W1: 
= 0,27
Ом/км;
Ом/км.
Значения сопротивлений всех других линий определяются аналогично и
приведены в таблице 6.1.
Таблица 6.1
Сопротивления линий
|
Обозначение параметра
|
Значение параметра для
линии
|
|
W1
|
W2
|
W3
|
W4
|
W5
|
W6
|
W7
|
W8
|
W9
|
W10
|
|
UНОМ, кВ
|
110
|
110
|
10
|
10
|
10
|
10
|
10
|
10
|
10
|
10
|
|
Сечение провода
|
120
|
120
|
95
|
70
|
50
|
70
|
95
|
70
|
50
|
50
|
|
, Ом/км0,27
|
0,27
|
0,32
|
0,443
|
0,641
|
0,443
|
0,32
|
0,443
|
0,641
|
0,641
|
|
|
, Ом/км0,365
|
0,365
|
-
|
-
|
-
|
-
|
-
|
-
|
-
|
-
|
|
|
, км27
|
21
|
10,25
|
10,25
|
7,25
|
8,25
|
12,1
|
12
|
12,3
|
11,7
|
|
|
0,005
|
0,004
|
0,29
|
0,41
|
0,42
|
0,33
|
0,35
|
0,48
|
0,71
|
0,68
|
|
|
0,007
|
0,0058
|
-
|
-
|
-
|
-
|
-
|
-
|
-
|
-
|
|
|
0,08
|
0,007
|
0,29
|
0,41
|
0,42
|
0,33
|
0,35
|
0,48
|
0,71
|
0,68
|
|
Трансформаторы Т1, Т2:



Активное сопротивление трансформаторов во много раз меньше индуктивного,
поэтому в расчете не учитываем активное сопротивление обмоток трансформатора.
.3 Расчет токов короткого замыкания
Расчет проводится для следующих возможных режимов работы сети:
Нормальный режим работы (максимальный), когда по стороне 110 кВ
осуществляется транзит мощности (Q1
включен), трансформаторы на раздельной работе по стороне 10 кВ.
Минимальный,
когда линия W1 отключена (W1, так как режим минимума
подразумевает питание подстанции от энергосистемы с меньшим значением Sk(3)
, т.е. в данном случае С1), трансформаторы на
раздельной работе по стороне 10 кВ.
Ток трехфазного короткого замыкания:
, (6.5)
где
- полное суммарное эквивалентное сопротивление от
источника питания до расчётной точки КЗ.
Установившееся
значение тока при двухфазном КЗ определяется по значению тока трёхфазного КЗ:
,
кА.(6.6)
Ударный
ток в точке КЗ:
кА, (6.7)
где
- ударный коэффициент.
Ударный
коэффициент определяется по формуле:
, (6.8)
где
- расчётная постоянная времени, учитывающая затухание
амплитуды периодической составляющей тока КЗ.
Постоянная
времени определяется из выражения:
с, (6.9)
где
и
-
суммарные сопротивления схемы замещения, в которую все элементы введены
соответственно только индуктивными и только активными сопротивлениями.
Расчёт
токов КЗ производим без учёта подпитки со стороны нагрузки.
В
качестве примера рассмотрен расчет токов КЗ в точке К1.
Максимальный
режим.
Преобразуем
схему замещения к простейшему виду. Простейшей называется схема, в которой
каждый источник э.д.с. связан с местом повреждения через одно сопротивление.
Изначально
схема замещения для расчета точки К1 имеет вид, представленный на рисунке 6.3.
Рисунок 6.3 - Начальная схема замещения для расчета точки К1
Сложим сопротивления последовательно соединенных ветвей 0 - 1 и 1 - 2, 2
- 3 и 3 - 0:
Z5 = 
Z6 = 
.
Полученная
в результате такого преобразования схема является простейшей и представлена на
рисунке 6.4.
Рисунок
6.4 - Начальная схема замещения для расчета точки К1
Находим
ток трехфазного короткого замыкания в точке К1:
Суммарный
ток к. з. в точке К1:
Определим
ударный ток в точке К1.
Постоянная времени первой ветви:
Ударный коэффициент:

Постоянная
времени 2-ой ветви:
Ударный
коэффициент:
Тогда,
ударный ток 2-ой ветви:
Суммарный ударный ток трехфазного к. з. для точки К1:
Расчеты
для других точек проводятся аналогично. Результаты расчетов представлены в
таблице 6.2.
Таблица 6.2
Результаты расчета токов короткого замыкания
|
Точка КЗ
|
Максимальный режим
|
Минимальный режим
|
|
Z∑
|
,кАiу, кА ,кАZ∑ ,кА кАiу, кА
|
|
|
|
|
|
|
|
К1
|
0,057
|
3,85
|
8,51
|
3,3
|
0,020
|
2,451
|
2,1
|
6,6
|
|
К2
|
0,057
|
3,85
|
8,51
|
3,3
|
0,020
|
2,451
|
2,1
|
6,6
|
|
К3
|
0,12
|
4,57
|
10,87
|
3,93
|
0,13
|
4,32
|
3,71
|
10,73
|
|
К4
|
0,12
|
4,57
|
10,87
|
3,93
|
0,13
|
4,32
|
3,71
|
10,73
|
|
К5
|
0,29
|
1,84
|
5,07
|
1,58
|
0,29
|
1,83
|
1,58
|
5,08
|
|
К6
|
0,41
|
1,31
|
3,62
|
1,12
|
0,41
|
1,30
|
1,12
|
3,62
|
|
К7
|
0,42
|
1,28
|
3,53
|
1,10
|
0,42
|
1,27
|
1,09
|
3,54
|
|
К8
|
0,33
|
1,62
|
4,47
|
1,39
|
0,33
|
1,61
|
1,39
|
4,48
|
|
К9
|
0,35
|
1,53
|
4,22
|
1,31
|
0,35
|
1,52
|
1,31
|
4,23
|
|
К10
|
0,48
|
1,12
|
3,10
|
0,96
|
0,48
|
1,11
|
0,96
|
3,10
|
|
К11
|
0,71
|
0,76
|
2,11
|
0,65
|
0,71
|
0,76
|
0,65
|
2,11
|
|
К12
|
0,68
|
0,79
|
2,20
|
0,68
|
0,68
|
0,79
|
0,68
|
2,20
|
.4 Расчет токов замыкания на землю
Расчет токов замыкания на землю в сетях, работающих с изолированной
нейтралью, производится с целью определения необходимости компенсации емкостных
токов, путем установки заземляющих дугогасящих реакторов. Согласно ПУЭ,
компенсация предусматривается в нормальном режиме в сетях 3-20 кВ, имеющих
железобетонные опоры на воздушных линиях, и во всех сетях 35 кВ, при емкостном
токе более 10 А.
Ток однофазного замыкания на землю в соответствии с [8], с точностью для
практических расчетов, в том числе, для решения вопроса о необходимости
компенсации емкостного тока замыкания на землю, рассчитываем по формуле:
Iз(1) = 3 ∙ Uф ∙ ω ∙
Суд∙ L, А, (6.10)
где Uф - напряжение фазы сети, кВ;
ω - угловая частота напряжения сети, с-1;
Суд - емкость 1 км фазы сети относительно земли, мкФ/км;
L -
общая протяженность сети, км.
Но с точностью для практических расчетов, в том числе, для решения
вопроса о необходимости компенсации емкостного тока замыкания на землю, расчет
производим по формуле:
А,
(6.11)
где
Uном -
номинальное напряжение сети, кВ;
Lв - общая протяженность воздушных линий сети, км;
Lк - общая протяженность кабельных линий , км.
В
данном случае, раздельная работа силовых трансформаторов (секционные
выключатели отключены) является нормальным режимом.
Определим
ток однофазного замыкания на землю для ля отходящих линий 10 кВ:
(А).
Согласно
[4], компенсация емкостного тока замыкания на землю должна применяться при
значениях этого тока в нормальных режимах:
в
сетях напряжением 3-20 кВ, имеющих железобетонные и металлические опоры на
воздушных линиях электропередачи, и во всех сетях напряжением 35 кВ - более 10
А. В нашем случае компенсация не требуется.
7.
Выбор и проверка оборудования на пс к
воздействию токов кз
.1
Выбор и проверка выключателей и разъединителей
Выключатели
и разъединители выбираются по следующим условиям:
1)
;
)
;
)
,
где
ток короткого трёхфазного замыкания в максимальном
режиме
(из таблицы 6.2);
)
где
ток динамической стойкости выключателя или
разъединителя;
сквозной
предельный ток выключателя или разъединителя;
ударный
ток короткого замыкания (из таблицы 6.2).
)
где
номинальный ток термической стойкости выключателя;
номинальное
время термической стойкости (3-4 сек.);
тепловой
импульс тока короткого замыкания.
кА2∙с.
(7.1)
с. (7.2)
где
полное время срабатывания выключателя, с;
время
срабатывания релейной защиты, с;
собственное
время отключения выключателя, с.
.1.1
Выбор выключателей и разъединителей на стороне 110 кВ
Рассчитываем максимальный рабочий ток:
А, (7.3)
где
Sр.п/ст -
максимальная расчётная мощность подстанции.
Следует
отметить, что так как подстанция проходного типа, максимальный рабочий ток,
проходящий через секционный выключатель, зависит не только от максимальной
расчетной мощности подстанции, но и параметров транзитного режима. Исходя из
этого, максимальный рабочий ток через секционный выключатель принимается
= 300 А.
Согласно напряжению электроустановки и максимального рабочего тока,
предварительно выбираем выключатель ВГТ-110-II*-40/2000УХЛ1.
Проверим выключатель по отключающей способности и на электродинамическую
стойкость.
Согласно
таблице 6.2, значения периодической составляющей тока КЗ и ударного тока КЗ в
месте установки выключателя имеют значения
и
соответственно. Проверяем выполнение условий для
выбранного выключателя:


Условия
выполняются.
Проверяем
выключатель по термической стойкости.
Для
выбранного выключателя:
По
(7.1) рассчитываем тепловой импульс тока короткого замыкания:
То
есть, условие термической стойкости выполняется:
.
Таким
образом, выключатель ВГТ-110-II-40/200УХЛ1 удовлетворяет всем условиям выбора и
окончательно принимается к установке.
Выбираем
разъединители РДЗ-110, с моторными приводами типа ПРГ-2БУХЛ1. Для
трансформаторных выбираем разъединители с одним комплектом заземляющих ножей;
для линейных разъединителей, разъединителей ремонтной перемычки и
разъединителей шинных I и IIс.ш. - с двумя комплектами заземляющих ножей.
Проверка
разъединителей проводится аналогично проверке выключателей. Выбранный
разъединитель удовлетворяет всем условиям.
Технические
данные выключателей и разъединителей 110 кВ приведены в приложении 3.
.1.2
Выбор выключателей на стороне 10 кВ
Максимальный рабочий ток:
Согласно напряжению электроустановки и рассчитанного максимального рабочего
тока, предварительно выбираем выключатель BB/TEL -10-12.5/1000-У2.
Проверим выключатель по отключающей способности и на электродинамическую
стойкость.
Согласно
таблице 6.2, значения периодической составляющей тока КЗ и ударного тока КЗ в
месте установки выключателя имеют значения
и
соответственно. Проверяем выполнение условий для
выбранного выключателя:


Условия
выполняются.
Проверяем
выключатель по термической стойкости.
Для
выбранного выключателя:
По
(7.1) рассчитываем тепловой импульс тока короткого замыкания:
То
есть, условие термической стойкости выполняется:
Таким
образом, выключатель BB/TEL-10-12.5/1000-У2 удовлетворяет всем условиям выбора
и окончательно принимается к установке.
Выбор
линейных выключателей осуществляется по наиболее нагруженной линии. Принимается
к установке выключатель BB/TEL-10-12.5/1000-У2. Выключатель удовлетворяет всем
условиям проверки.
Технические
данные выбранных выключателей по стороне 10 кВ приведены в приложении 3.
.2 Выбор
трансформаторов тока
Трансформаторы тока предназначены для отделения цепей измерения и защиты
от первичных цепей высокого напряжения, а также для питания цепей вторичной
коммутации.
Выбор трансформаторов осуществляется:
) по напряжению установки Uцеп≤Uном;
) по току Ipmax≤I1ном ;
) по конструкции и классу точности;
) по электродинамической стойкости iуд≤iдин
;
) по термической стойкости Bk≤IT2tT; По напряжению и максимальному
рабочему току на стороне 110 кВ выбираем трансформаторы тока, встроенные в
силовой трансформатор типа ТВТ-110-I-300/5.
Выбранный трансформатор удовлетворяет условию электродинамической
прочности iуд = 8,51кА≤ iдин = 40кА и проходит по условию
термической стойкости Bk = 2,64кА∙с≤ IT2tT = 1200кА∙с.
Также устанавливаем наружные элегазовые трансформаторы тока
ТГФМ-110-У1-100/5. Данный трансформатор также удовлетворяет условиям выбора.
К установке трансформаторов тока на секционный выключатель 110 кВ
принимаем ТГФМ-110-У1-300/5.
Для стороны 10 кВ, исходя из выбора по напряжению и максимальному
рабочему току принимаем к установке ТОЛ-10 с кратностью тока 600/5.
Трансформатор удовлетворяет условиям проверки по электродинамической и
термической стойкости соответственно: iуд = 10,87кА≤
iдин = 40кА и проходит по условию
термической стойкости:Bk = 2,73кА∙с≤ IT2tT = 1600кА∙с.
Результаты выбора трансформаторов для отходящих линий 10 кВ сведены в
таблицу 7.1.
Технические параметры всех выбранных трансформаторов тока представлены в
таблице 7.2.
Таблица 7.1
Технические параметры ТТ
|
Наименование
|
ТОЛ-10
|
ТОЛ-1-1
|
|
Номинальное напряжение, кВ
|
10 или 11
|
|
Номинальная частота, Гц
|
50 или 60
|
50 или 60
|
|
Номинальный первичный ток,
А
|
50, 80, 100, 150, 200, 300,
400, 600
|
5, 10, 15, 20, 30, 40, 50,
75, 80, 100, 150, 200, 300, 400, 500, 600, 750, 800, 1000, 1200, 1500, 2000
|
|
Класс точности вторичной
обмотки для измерений вторичной обмотки для защиты
|
0,5; 0,5S; 0,2; 0,2S10P
|
0,5; 0,5S; 0,2; 0,2S10Р
|
|
Номинальный вторичный ток,
А
|
1; 5
|
|
Наибольшее рабочее
напряжение, кВ
|
12
|
12
|
|
Масса, кг
|
20
|
20
|
Таблица 7.2
Параметры ТТ на отходящих линиях 10 кВ
|
Место установки
|
Uном кВ
|
Расчётные данные
|
Номинальные параметры
ТОЛ-10
|
|
|
Iраб.max,A
|
Iуд, кА
|
|
|
|
|
|
Подол
|
10
|
49,4
|
10,87
|
22,85
|
50/5
|
8
|
48
|
|
Югский
|
10
|
99,4
|
10,87
|
22,85
|
100/5
|
51
|
306
|
|
Шонга
|
10
|
70
|
10,87
|
22,85
|
75/5
|
20
|
120
|
|
Голузино
|
10
|
47
|
10,87
|
22,85
|
50/5
|
8
|
48
|
|
Дорожково
|
10
|
66
|
10,87
|
22,85
|
75/5
|
20
|
120
|
|
Захарово
|
10
|
93
|
10,87
|
22,85
|
100/5
|
51
|
306
|
|
Кичменьга
|
10
|
65,3
|
10,87
|
22,85
|
75/5
|
20
|
120
|
|
Пыжуг
|
10
|
36,4
|
10,87
|
22,85
|
50/5
|
8
|
48
|
7.3 Выбор трансформаторов напряжения
Трансформатор напряжения предназначен для понижения высокого напряжения
до стандартной величины и для отделения цепей измерительных приборов и релейной
защиты от первичных цепей высокого напряжения.
Условием
выбора трансформатора напряжения является
принимаем к установке на шинах 110 кВ НКФ-110-У1, на шинах 10 кВ НАМИ-10-У3.
Технические данные выбранных трансформаторов приведены в таблице 7.3 и 7.4
силовой трансформатор подстанция мощность ток
Таблица 7.3
Технические данные ТН НКФ-110-У1
|
Типоисполнение
|
Номинальные напряжения
обмоток, В
|
Номинальные мощности, В·А в
классах точности
|
Предельная мощность, В·А
|
|
НКФ-110-94 У1НКФ-110-94
Т1НКФ-110-94 ХЛ1
|
первичной
|
Вторичной
|
0,5
|
1,0
|
3,0
|
2000
|
|
|
основной
|
Дополнительной
|
|
|
|
|
|
110000 √ 3
|
100 √ 3
|
100
|
500
|
1000
|
300
|
|
Таблица 7.4
Технические данные ТН НАМИ-10-У3
|
Наименование параметра
|
Норма
|
|
НАМИ-6 У3
|
НАМИ-10 У3
|
60001003; 100
|
100001003; 100
|
|
Номинальная мощность, ВА:-
основных вторичных обмоток- дополнительных вторичных обмоток
|
7530
|
7530
|
|
Предельная мощность, ВА
|
1000
|
1000
|
|
Ток холостого хода, не
более, А
|
1,5
|
1,5
|
|
Основная погрешность- по
напряжению- по углу
|
±0,520
|
±0,520
|
|
Масса, кг
|
110
|
115
|
|
Средний срок службы, лет
|
25
|
25
|
7.4 Выбор ограничителей перенапряжения
Защиту от перенапряжений изоляции трансформаторов и аппаратуры выше 1кВ
подстанции выполняем ограничителями перенапряжения. ОПН устанавливаются на
каждую сторону 110 и 10кВ, а также в нейтрали силовых трансформаторов.
Главным
обстоятельством, определяющим безаварийную работу ограничителей, является
длительное допустимое рабочее напряжение на аппарате Uнр. Напряжение
на подстанциях в нормальном режиме должно быть не более
для сетей 110 кВ и не более
для сетей 10 кВ.
Следующим
из основных параметров, определяющих электрические характеристики нелинейных
ограничителей перенапряжений, является величина импульсного тока, допустимого
через варисторы упомянутых защитных аппаратов.
На
вводах высшего напряжения и в нейтрали силовых трансформаторов устанавливаются
ОПН/TEL 110-УХЛ1, производства Таврида-электрик.
В
ячейках 10 кВ предусматривается установка ОПН/TEL,
производства Таврида-электрик.
Технические
параметры выбранных ОПН представлены в приложении 4.
.5 Выбор шин
Шины всех РУ выполняем жесткой конструкции. Выбор шин производится по
следующим условиям [6, с.220]:
1)
по допустимому току
)
на термическую стойкость
Где
s - сечение выбранной шины;
(7.4)
Где
smin - минимальное сечение по термической стойкости;
Вк
- тепловой импульс, А2·с;
С
- коэффициент зависящий от материала шин. Для алюминиевых шин [1, с.167]
принимаем
;
)
на электродинамическую стойкость (производится определение частоты собственных
колебаний шин):
f0 =
, Гц,
(7.5)
где
f0 -
частота собственных колебаний шин, Гц;
l - длина
провода между изоляторами, м;
s - сечение
шины, см2;
J - момент
инерции поперечного сечения шины, см4;
Для
шин трубчатого сечения
см4.
(7.6)
где
D - наружный диаметр шины, см;
d - внутренний
диаметр шины, см.
Если
частота собственных колебаний f0< 200
Гц, то производится механический расчет по условию:
(7.7)
где
σдоп -
допустимое механическое напряжение в материале шин,
МПа.
По [6, таблица 4.2] принимаем для алюминиевых
шин
σдоп = 40
МПа:
МПа;
(7.8)
Где
σдоп -
расчетное механическое напряжение, МПа;
iуд - ударный ток, А;
l - длина
пролета между изоляторами, м;
а
- расстояние между фаз, м;
W - момент
сопротивления шины, см3.
Для
шин трубчатого сечения:
см3.
(7.9)
Для
ошиновки ОРУ-110 кВ выбираем шины трубчатого сечения из алюминиевого сплава
1915Т. Расположение фаз - горизонтальное. Сечение шины s = 87 мм2,
наружный диаметр D = 20 мм, внутренний диаметр d = 17 мм,
допустимый ток Iдоп = 345
А.
Проверяем
шины по допустимому току:
Imax
= 300 А < Iдоп = 345
(А).
Проверяем
шины на термическую стойкость:

мм2<s =
87 (мм2.)
Проверяем
шины на электродинамическую стойкость:
Принимаем
длину пролета l = 4 м, тогда частота собственных колебаний:
f0 =
;
т.е.
требуется механический расчет. Момент сопротивления шины:
Принимаем
междуфазное расстояние а = 2 м, тогда механическое напряжение в материале шины
по (7.8):
σрасч = 
= 25,4
(МПа);
Таким
образом, шины удовлетворяют условию механической прочности.
Выбор
сборных шин 10 кВ.
Максимальное значение тока на шинах 10 кВ:
По
[5] выбираются алюминиевые шины прямоугольного сечения, размером
допустимый ток
Проверяем
выбранные шины по условиям:
)
по допустимому току:
,8
(А) < 765 (А).
)
термической стойкости:
3) электродинамической стойкости:
см4,,
(7.10)
где
b - толщина шины, см;
h - ширина шины,
см.
(см4).
Принимаем
длину пролета l = 1 м, тогда частота собственных колебаний:
f0 =
;
Значит,
механический расчет не требуется.
Сборные
шины удовлетворяют всем условиям выбора.
Для связи трансформаторов с распредустройствами всех напряжений
применяются гибкие токопроводы.
Выбор токопроводов 110 кВ.
Определяем сечение:
По [9, таблица 4.5] при Тmax = 6925 ч для 110 кВ принимаем jэк = 1,1 А/мм2.
Выбирается
провод АС-150/24.
наружный
диаметр провода d = 17 мм.
Проверяем выбранное сечение на термическую стойкость:
Smin
= 
<150
мм2.
Проверяем
выбранное сечение по нагреву:
Imax
= 420A<Iдоп = 331А
Фазы расположены горизонтально, расстояние между фазами а = 3 м.
Проверка
шин на схлёстывание не проводится, так как
по [1,
с.374].
Проверка
по условию коронирования.
Начальная
критическая напряжённость:
(7.11)
где m - коэффициент, учитывающий
шероховатость провода, m =
0,82;
- радиус
провода, мм.
Напряжённость
электрического поля около поверхности нерасщеплённого провода:
где Dср - среднегеометрическое расстояние
между проводами фаз, см.
Условия
проверки по [8, с.237]:
(7.12)
.
Таким
образом выбранный провод АС-150/24 удовлетворяет всем условиям проверки и
окончательно принимается к установке в качестве гибкого токопровода на стороне
110 кВ.
Выбор токопроводов 10 кВ:
Выбираем
провод марки 3хАС-185, Iдоп = 1530
А.
Проверяем
выбранное сечение на термическую стойкость:
Smin
= 
< 185
мм2.
Проверяем
выбранное сечение по нагреву:
Imax
= 571,4 A, что меньше Iдоп = 1530 А.
Проверка
на электродинамическую стойкость не требуется, т.к. IK3 = 4,55 кА < 20 кА.
.6
Выбор опорных изоляторов
В
РУ всех напряжений предполагается жёсткая ошиновка, жёсткие щиты крепятся на
опорных изоляторах, выбор которых производится по следующим условиям [2, c.226]
;
по
номинальному напряжению: Uуст ≤
Uном ;
по
допустимой нагрузке: Fрасч ≤
Fдоп ,
где
Fдоп -
допустимая нагрузка на головку изолятора.
Fдоп = 0,6 Fразр ,
где
Fразр -
разрушающая нагрузка на изгиб.
При
горизонтальном и вертикальном размещении изоляторов расчётная сила, действующая
на изолятор, H:
Fрасч =
,
где
iуд -
ударный ток, А;
ℓ
- длина пролёта между изоляторами, м;
a - расстояние
между фаз, м.
Fдлит.допуст. = 2000 Н, Fмин.разр. = 5500 Н;
Fрасч =
= 17,29
Н.
Таким
образом, Fрасч < Fдоп.
На
стороне 110 кВ устанавливаем полимерные опорные изоляторы стержневого типа
ИОСПК-10-110/480-II-УХЛ1. Шинная опора выполнена в виде изоляционной колонны,
установленной на сварном основании, с закрепленным на ней шинодержателем с
экраном (экранами). Основание выполнено из стали и защищено от коррозии методом
горячего цинкования. Экраны предназначены для защиты верхних элементов
конструкции опоры от коронирования и для улучшения распределения напряжения по
высоте колонны. Экраны закрепляются на шинодержателях кронштейнами. Их данные
приведены в таблице 7.5.
Таблица 7.5
Технические характеристики изолятора ИОСПК-10-110/480-II-УХЛ1
|
Номинальное напряжение, Кв
|
110
|
|
Испытательное напряжение
полного грозового импульса, кВ
|
480
|
|
При напряжении Uнр/V3 кВ
уровень радиопомех, дб (мкВ) не более (при отсутствии видимой короны на
фланцах и оконцевателях изолятора)
|
60(500)
|
|
Минимальная разрушающая
сила при изгибе, кН, не менее (во всем диапазоне рабочих температур)
|
10
|
|
Длина пути утечки, см, не
менее
|
250/280
|
|
Масса, кг, не более
|
16
|
На стороне 10кВ устанавливаем полимерные опорные изоляторы стержневого
типа ИОСПК-6-10/85-II-УХЛ1. Изолятор может применяться в поворотном устройстве
разъединителей в качестве опорного изолирующего элемента, поддерживающего
токоведущие шины и ножи разъединителей при эксплуатации на открытом воздухе, а
также в качестве шинной опоры. Их данные приведены в таблице 7.6.
Fразр = 2000Н, тогда Fдоп = 1200Н
Fрасч = 309.3Н
Таким образом Fрасч < Fдоп.
Таблица 7.6
Технические характеристики изолятора ИОСПК-6-10/85-II-УХЛ1
|
Номинальное напряжение, кВ
|
10
|
|
Испытательное напряжение
полного грозового импульса, кВ
|
85
|
|
Минимальная разрушающая
сила при изгибе, кН, не менее (во всем диапазоне рабочих температур)
|
6
|
|
Длина пути утечки, см, не
менее
|
37,7
|
|
Масса, кг, не более
|
1,6
|
8. Собственные нужды подстанции
Для электроснабжения потребителей СН подстанций предусматриваются
установка двух трансформаторов собственных нужд (ТСН) со вторичным напряжением
380/220 В, которые подключаем к шинам РУ 10 кВ.На стороне низшего напряжения
трансформаторы работают раздельно, каждый на свою секцию, с АВР на секционной
связи.
Потребителями собственных нужд являются электродвигатели обдува
трансформаторов, обогрев приводов выключателей, шкафов КРУН, освещение
подстанции и другие потребители.
Наиболее ответственными потребителями собственных нужд являются
оперативные цепи, система связи и телемеханики, система охлаждения
трансформаторов, аварийное освещение подстанции.
В соответствии с [4] для питания цепей управления, автоматики,
сигнализации и защиты применяем систему оперативного постоянного тока (СОПТ).
Источник питания потребителей постоянного тока - аккумуляторные батареи (АБ) и
зарядно-подзарядные устройства, работающие в режиме постоянного подзаряда. В
соответствии с [4], СОПТ выполняется централизованной, с двумя АБ. Для каждой
АБ должен предусматриваться отдельный щит постоянного тока. Выбираем к
установке систему оперативного постоянного тока с двумя аккумуляторными
батареями производства завода Конвертор: система состоит из аккумуляторных
батарей, блоков с предохранителями, зарядно-подзарядных агрегатов, щитов
постоянного тока, состоящих из нескольких шкафов с коммутационной аппаратурой и
шкафов с автоматическими выключателями. Все элементы СОПТ объединены единой
микропроцессорной сетью.
Мощность трансформаторов собственных нужд выбирается по нагрузкам
собственных нужд с учётом коэффициента загрузки и одновременности, [6]:
Расчетная нагрузка собственных нужд принимается равной:
Рр = Ко ∙ Рн , кВт. (8.1)
квар,
(8.2)
где
Ко - коэффициент одновременности.
tg φ - соответствует cos φ данной группы электроприемников.
Полная
расчетная мощность:
кВ∙А.
(8.3)
Расчетный
ток для группы электроприемников находится по формуле:
А. (8.4)
Где
Uном -
номинальное напряжение сети, кВ.
Определим
основные нагрузки потребителей собственных нужд и сведем их в таблицу 8.1.
Таблица 8.1
Расчет нагрузок СН
|
№
|
Наименование потребителя
|
Кол-во, шт
|
Pном, кВт
|
КО
|
cosφ
|
Рр, кВт
|
Sр, кВ·А
|
Iр, А
|
|
1
|
Приводы РПН силового
трансформатора
|
2
|
1,2
|
0,4
|
0,7
|
0,48
|
0,69
|
1,04
|
|
2
|
Обогрев привода РПН
силового трансформатора
|
2
|
1
|
0,11
|
0,95
|
0,11
|
0,12
|
0,18
|
|
3
|
Охлаждение трансформаторов
|
2
|
3,5
|
0,8
|
0,7
|
2,8
|
4
|
6,08
|
|
4
|
Приводы разъединителей 110
кВ
|
8
|
0,5
|
0,3
|
0,7
|
0,15
|
0,21
|
0,33
|
|
5
|
Обогрев приводов
разъединителей 110 кВ
|
8
|
0,38
|
0,11
|
0,95
|
0,04
|
0,04
|
0,07
|
|
6
|
Обогрев приводов
выключателей 110 кВ
|
2
|
1,5
|
0,11
|
0,95
|
0,17
|
0,17
|
0,26
|
|
7
|
Приводы выключателей 110 кВ
|
2
|
0,5
|
0,3
|
0,7
|
0,15
|
0,21
|
0,33
|
|
8
|
Обогрев КРУН-10 кВ
|
41
|
1,3
|
0,11
|
0,95
|
0,14
|
0,15
|
0,23
|
|
9
|
Освещение КРУН-10 кВ
|
41
|
0,1
|
0,7
|
0,95
|
0,07
|
0,07
|
0,11
|
|
10
|
Приводы выключателей 10 кВ
|
38
|
0,3
|
0,3
|
0,7
|
0,09
|
0,13
|
0,2
|
|
11
|
Аварийное освещение
|
41
|
0,06
|
1
|
0,95
|
0,06
|
0,06
|
0,1
|
|
12
|
Наружное освещение
|
4
|
1,2
|
0,5
|
0,95
|
0,6
|
0,63
|
0,96
|
|
13
|
Питание ШУОТ
|
1
|
17
|
0,8
|
0,8
|
13,6
|
17
|
25,86
|
|
14
|
Аппаратура связи и
телемеханики
|
1
|
3,5
|
1
|
0,95
|
3,5
|
3,68
|
5,6
|
|
15
|
Охранно-пожарная сигнализация
|
2
|
0,03
|
1
|
0,9
|
0,03
|
0,03
|
0,05
|
|
16
|
Освещение здания ОПУ
|
6
|
1
|
0,7
|
0,95
|
0,7
|
0,74
|
1,12
|
Обогрев здания ОПУ
|
2
|
36,6
|
0,11
|
0,95
|
4,03
|
4,24
|
6,45
|
|
18
|
Вентиляция
|
2
|
0,18
|
0,5
|
0,8
|
0,09
|
0,11
|
0,17
|
|
19
|
Панель ввода питания
|
1
|
4
|
0,8
|
0,8
|
3,2
|
4
|
6,08
|
|
Итого:
|
|
|
|
|
30,01
|
36,3
|
55,22
|
Выбор
трансформаторов собственных нужд
Согласно [4], на всех ПС необходимо устанавливать не менее двух
трансформаторов собственных нужд.
Мощность трансформаторов определяется по выражению:
, кВ∙А,
(8.5)
где
- номинальная мощность трансформатора;
(кВ·А).
Выбираем
два трансформатора ТМГ - 40/10/0,4.
9. Релейная защита
.1 Расчёт релейной защиты отходящих линий
Релейную защиту подстанции выполняем на базе блоков микропроцессорной
релейной защиты «Сириус».
Устройство «Сириус» является комбинированным микропроцессорным терминалом
релейной защиты и автоматики. Применение в устройстве модульной
мультипроцессорной архитектуры наряду с современными технологиями
поверхностного монтажа обеспечивают высокую надежность, большую вычислительную
мощность и быстродействие, а также высокую точность измерения электрических
величин и временных интервалов, что дает возможность снизить ступени
селективности и повысить чувствительность терминала.
Устройство обеспечивает следующие эксплуатационные возможности:
выполнение функций защит, автоматики и управления, определенных ПУЭ и
ПТЭ;
задание внутренней конфигурации (ввод/вывод защит, автоматики,
сигнализации и т.д.);
ввод и хранение уставок защит и автоматики;
передачу параметров аварии, ввод и изменение уставок по линии связи;
непрерывный оперативный контроль работоспособности (самодиагностику) в
течение всего времени работы;
блокировку всех выходов при неисправности устройства для исключения
ложных срабатываний;
получение дискретных сигналов управления и блокировок, выдачу команд
аварийной и предупредительной сигнализации;
гальваническую развязку всех входов и выходов, включая питание, для
обеспечения высокой помехозащищенности;
высокое сопротивление и прочность изоляции входов и выходов относительно
корпуса и между собой для повышения устойчивости устройства к перенапряжениям,
возникающим во вторичных цепях.
Питание цепей релейной защиты и автоматики (РЗА) осуществляется на
выпрямленном оперативном токе от блока питания и зарядки.
.1.1 Пример расчета защиты отходящих линий на примере линии 10 кВ «Подол»
Расчетная схема представлена на рисунке 9.1.
Рассчитаем защиту трансформаторов Т1-Т8.
Согласно [ПУЭ], в случаях присоединения трансформаторов к линиям без
выключателей для отключения повреждений в трансформаторе должна быть
предусмотрена установка предохранителей на стороне высшего напряжения
понижающего трансформатора.
Выбираем для защиты трансформаторов Т1-Т8 предохранители типа ПКТ из
условий отстройки от максимального рабочего тока и от броска тока
намагничивания при включении трансформатора на холостой ход.
Для трансформатора Т1:
(А),
где
- мощность трансформатора, кВ·А;
-
коэффициент перегрузки
= 1,5.
Выбираем
предохранитель ПКТ-101-10-16-12,5-У3.
Для остальных трансформаторов расчет и выбор предохранителей ведется аналогично.
Результаты выбора предохранителей представлены в таблице 9.1.
Рисунок 9.1 - Расчетная схема ВЛ 10 кВ «Подол»
Таблица 9.1
Расчет параметров плавких предохранителей
|
Обозначение на схеме
|
Мощность трансформатора,
кВ·А
|
, АТип предохранителя ,
А
|
|
|
|
T1
|
100
|
8,7
|
ПКТ-101-10-16-12,5-У3
|
16
|
|
T2
|
160
|
13,8
|
ПКТ-101-10-16-12,5-У3
|
16
|
|
T3
|
250
|
21,6
|
ПКТ-101-10-31,5-20,0-У3
|
31,5
|
|
T4
|
250
|
21,6
|
ПКТ-101-10-31,5-20,0-У3
|
31,5
|
|
T5
|
100
|
8,7
|
ПКТ-101-10-16-12,5-У3
|
16
|
|
T6
|
160
|
13,8
|
ПКТ-101-10-16-12,5-У3
|
16
|
|
T7
|
160
|
13,8
|
ПКТ-101-10-16-12,5-У3
|
16
|
|
Т8
|
100
|
8,7
|
ПКТ-101-10-16-12,5-У3
|
16
|
Времятоковую
характеристику предохранителя трансформатора с наибольшей мощностью (Т2)
переносим из [8] на карту селективности (рисунок 9.2). Известно, что отклонения
ожидаемого тока плавления плавкого элемента при заданном времени плавления от
типовых значений достигают
20%.
Поэтому типовая характеристика предохранителя Т1 смещена вправо на 20%.
Рассчитываем
защиту магистральной линии W4.
При
расчетах принимаются следующие коэффициенты:
-
коэффициент возврата;
-
коэффициент запаса для МТЗ;
-
коэффициент запаса для токовых отсечек без выдержки времени.
Расчёт
уставок:
Принимаем
схему ТТ, соединенных в неполную звезду, в фазные провода которой включено
устройство «Сириус - 2Л».
Селективная
токовая отсечка без выдержки времени:
.
Ток
срабатывания устройства:
Выбираем
уставку следующей ступени защиты - МТЗ
Ток
срабатывания устройства:
Выбираем
время срабатывания защиты линии по условиям согласования по току и времени с
защитными устройствами предыдущих элементов. Предыдущим расчётным элементом
является наиболее мощный из трансформаторов ответвлений - трансформатор
мощностью 250 кВ·А. Его защита выполнена (таблица 9.1) с помощью плавкого
предохранителя типа ПКТ-10 на номинальный ток 31,5 А.
Выбираем
крутую времятоковую характеристику (рисунок 9.2). Для этой характеристики время
срабатывания защиты определяется выражением:
где
ТУСТ. - уставка по времени, ТУСТ. = 0,5 с.
Проверяем
чувствительность защиты в режиме основного действия:
Защита
достаточно чувствительна.
Проверка ТТ на 10% погрешность проводится по [9].
(9.1)
где
- вторичная нагрузка трансформатора тока;
-
номинальная допустимая нагрузка ТТ в выбранном классе точности.
Рисунок 9.2 - Согласование МТЗ линии W4 с работой предохранителей
Предельная кратность определяется по результатам расчёта отсечки:
(9.2)
По
кривым предельной кратности [8] для ТОЛ-10:
Ом
Фактическое
расчетное сопротивление нагрузки:
Ом;
(9.3)
где
- сопротивление соединительных проводов, зависящее от
их длины и сечения;
-
сопротивление контактов, принимается равным 0,1 Ом [6];
-
сопротивление приборов (устройства “Сириус 2Л”):
Ом;
(9.4)
где
- мощность, потребляемая “Сириус 2Л” по токовым
каналам;
-
вторичный номинальный ток устройства, А.
Сопротивление
“Сириус-2Л”:
сопротивление
соединительных проводов:
Ом,
(9.5)
где
ρ
- удельное сопротивление материала
провода;
lрасч - длина соединительных проводов от ТТ до устройства
“Сириус 2Л”, которое приблизительно равно 4 м [2];
q - сечение
соединительных проводов, минимальное сечение по условиям прочности для медных
жил, q = 2,5 мм2 [1].
Результирующее
сопротивление равно по (9.3):
что
меньше, чем
Ом, следовательно, полная погрешность трансформатора
тока менее 10%.
.1.2
Расчет уставок защит отходящих линий
Защита
всех отходящих линий 10 кВ реализована таким же образом, как и рассмотренная в
п.9.1.1. Расчет уставок защит и их проверка производится аналогично. Результаты
выбора уставок защит приведены в Приложении 2.
Замыкание
на землю одной фазы в сетях с изолированной нейтралью не является КЗ, поэтому
защиту выполняют действующей на сигнал. В сетях простой конфигурации
допускается применение только общего устройства неизбирательной сигнализации,
контролирующего состояние изоляции в системе данного напряжения.
.2
Расчёт релейной защиты силовых трансформаторов
В
соответствии с ПУЭ для трансформаторов должны быть предусмотрены устройства
релейной защиты от следующих видов повреждений и ненормальных режимов работы:
от
многофазных КЗ в обмотках и на выводах;
витковых
замыканиях в обмотках;
токов
в обмотках, обусловленных внешними КЗ;
токов
в обмотках, обусловленных перегрузкой;
понижения
уровня масла.
Выполняем
защиту трансформатора на базе микропроцессорного устройства защиты Сириус-Т.
Рассчитаем
защиту трансформатора мощностью 10 МВ·А. Трансформатор установлен на
двухтрансформаторной подстанции. Питание имеет только со стороны ВН.
Уставки
IНОМ.ВН. , IНОМ.НН., "размах РПН" можно выбирать либо исходя из
полного размаха РПН и его среднего ответвления, либо исходя из реально
возможных отклонений регулятора и некоторого оптимального значения UОПТ..
Согласно
[5] за реально возможный диапазон регулирования напряжения принят диапазон от
96.5 кВ до 126 кВ. В таком случае середина диапазона равна:
.5
+ (126 - 96.5)/2 = 111,25 (кВ).
Это
значение и принимаем за UОПТ. Дальнейший расчёт сведём в таблице
9.2.
Таблица 9.2
Результаты расчёта вторичных токов в плечах защиты
|
Наименование величины
|
Обозначение и метод
определения
|
Числовое значение для
стороны
|
|
|
110 кВ
|
10 кВ
|
|
Первичный ток на сторонах
защищаемого трансформатора, соответствующий его номинальной мощности, А
|
 
|
|
|
|
Коэффициент трансформации
трансформатора тока
|
100/5600/5
|
|
|
|
Вторичный ток в плечах
защиты, соответствующий номинальной мощности защищаемого трансформатора, А
|
 
|
|
|
|
Принятые значения
|
, 2,64,6
|
|
|
|
Размах РПН,%
|
Размах РПН
|
100∙(126 - 96.5)/2∙111,25
= 13
|
Сквозной трехфазный ток КЗIkмах, приведенный к стороне ВН, кА:
3,85.
.2.1 Расчет дифференциальной отсечки (ДЗТ-1)
Выбору
подлежит:
- относительное значение уставки срабатывания
отсечки.
Максимальный
ток внешнего расчетного КЗ равен 3850 А. Относительное значение этого тока
равно
Уставка
отсечки равна:
Принимаем
уставку
= 64.
.2.2
Расчет дифференциальная защиты (ДЗТ-2)
ДЗТ-2
- чувствительная ступень с торможением. Данная ступень предназначена для защиты
трансформатора как от повреждений, сопровождающихся большими значениями токов,
так и от межвитковых замыканий, при которых значение аварийного тока меньше
номинального тока обмотки трансформатора.
Характеристика
срабатывания (тормозная характеристика) определяется соотношением величин
первых гармоник дифференциального и тормозного токов. Эта характеристика
изображена на рисунке 9.3.
Ломаная
А, В, С (рисунок. 9.3) делит координатную плоскость на две части - область
срабатывания и несрабатывания. Все, что лежит выше ломанной, является областью
срабатывания. Если расчетное соотношение токов Iдиф / Iторм лежит
выше границы разделения областей, то происходит срабатывание (при отсутствии в
этот момент блокировок по другим условиям, например, по второй гармонике), и
устройство выдает сигнал на отключение.
Рисунок
9.3 - Типовая тормозная характеристика ступени ДЗТ-2
Выбору
подлежат:
ID1/ Iном -
базовая уставка ступени;
kторм, % - коэффициент торможения (наклон тормозной
характеристики на втором ее участке);
IТ2/ Iном -
вторая точка излома характеристики
ID2
/ ID1
- уставка блокировки от второй
гармоники
Базовая
уставка ID1/Iном определяет чувствительность рассматриваемой ступени
защиты. Согласно [8], следует стремиться иметь уставку в пределах (0,3
0,5) для обеспечения чувствительности к полным
витковым замыканиям в переплетенных обмотках и к межкатушечным замыканиям в
любых обмотках. Принимаем уставку ID1/Iном = 0,3.
Расчет
коэффициента торможения
Коэффициент
торможения kторм должен
обеспечить несрабатывание ступени при сквозных токах, соответствующих второму
участку тормозной характеристики (примерно от 1,0 до 3,0 Iном).
Расчетный
ток небаланса, порождаемый сквозным током, состоит из трех составляющих и
определяется выражением:
,
где
kпер -
коэффициент, учитывающий переходный режим, kпер = 2,5;
kодн - коэффициент однотипности трансформаторов тока, kодн = 1,0;
-
относительное значение полной погрешности трансформаторов тока в установившемся
режиме,
Первое
слагаемое обусловлено погрешностями трансформаторов тока. Второе обусловлено
наличием РПН. Рекомендуется считать
равным
полному размаху РПН.
Третье
слагаемое обусловлено неточностью задания номинальных токов сторон ВН и НН -
округлением при установке, а также некоторыми метрологическими погрешностями,
вносимыми элементами устройства. Расчетное значение можно принимать
Для
надежной отстройки от тока небаланса, следует его умножить на коэффициент
отстройки kотс,
который согласно [4] следует принимать равным 1,3.
Если
по защищаемому трансформатору проходит сквозной ток
, он может вызвать дифференциальный ток:
При
принятом способе формирования тормозного тока, он равен:
Коэффициент
снижения тормозного тока равен:
Чтобы
реле не сработало, коэффициент торможения в процентах должен определяться по
выражению:
Выбор
второй точки излома тормозной характеристики.
Вторая
точка излома тормозной характеристики IТ2/Iном
определяет размер второго участка тормозной характеристики. В нагрузочном и
аналогичных режимах тормозной ток равен сквозному. Появление витковых КЗ лишь
незначительно изменяет первичные токи, поэтому тормозной ток почти не
изменится. Для высокой чувствительности к витковым КЗ следует, чтобы во второй
участок попал режим номинальных нагрузок (IТ/Iном = 1),
режим допустимых длительных нагрузок (IТ/Iном =
1,3). Желательно, чтобы во второй участок попали и режимы возможных
кратковременных нагрузок (самозапуск двигателей после АВР, пусковые токи мощных
двигателей, если таковые имеются). Уставка IT2/ Iном рекомендуется
равной (1,5
2).
Первая
точка излома тормозной характеристики вычисляется в реле автоматически по
выражению:
Уставка
блокировки от второй гармоники ID2 / ID1 на
основании опыта фирм, давно использующих такие защиты, рекомендуется на уровне
(12
15)%. Принимается IТ2/ Iном = 2, ID2 / ID1 = 0,15.
Условие
расположения точек излома IТ2/ Iном>IТ1/ Iном соблюдается.
Тормозная
характеристика ДЗТ-2 в соответствии с рассчитанными уставками приведена на
рисунке 9.4.
Рисунок
9.4 - Тормозная характеристика ступени ДЗТ-2
.2.3
Сигнализация небаланса в плечах дифференциальной защиты
Уставка
по току выбирается меньше, чем уставка IД1/IНОМ, а
уставка по времени порядка нескольких секунд, что позволяет выявлять
неисправности в токовых цепях дифференциальной защиты.
Принимаются
в соответствии с[8] значения уставок:
IД/IНОМ = 0,1;
Т = 10 с.
.2.4
МТЗ от перегрузки
Данная
защита контролирует токи в обмотках трансформатора и действует на сигнал. Для
контроля перегрузки двухобмоточного трансформатора достаточно следить за токами
в одной из его обмоток . Для удобства пользования можно вводить контроль токов
как в обмотке стороны ВН трансформатора, так и в обмотке стороны НН. Уставки по
току перегрузки задаются отдельно для высшего и низшего напряжений. Отключение
контроля перегрузки производится с помощью уставок «Функция ВН» и «Функция НН».
В
случае, если в течение времени ТПЕРЕГР хотя бы один из токов превышает
заданную уставку, то загорается светодиод «Перегрузка» и появляется надпись на
индикаторе с расшифровкой стороны, на которой произошла перегрузка. Также
замыкаются контакты реле «Внешняя неисправность» и загорается светодиод
«Внешняя неисправность», что сигнализирует возникновение внешней неисправности.
Светодиод
«Перегрузка» работает в следящем режиме (гаснет при возврате токового органа).
,
где
- коэффициент отстройки (для перегрузки принимается
равным
);
-
коэффициент возврата (в данном устройстве = 0.95).
Расчётные
значения уставок перегрузки равны:
Сторона
ВН:
(А);
Сторона
НН:
(А).
Выдержка
времени
.2.5
МТЗ трансформатора от токов внешних КЗ
Ток срабатывания защиты МТЗ отстраивается от максимального рабочего тока,
протекающего через трансформатор [9].
Защита должна быть согласована по чувствительности с защитами отходящих
присоединений по условию:
, (9.6)
где
- наибольший из токов срабатывания максимальных защит
отходящих элементов (МТЗ ВЛ 10 кВ “Югский”: 99,4А);
- ток
нагрузки элементов за исключением того, с которым производится согласование.
Проверяем коэффициент чувствительности при двухфазном
КЗ за трансформатором:
Коэффициент
чувствительности удовлетворяет условию.
Выдержка времени срабатывания защиты должна быть минимальной и
согласованной с МТЗ отходящих присоединений:
.2.6
Газовая защита
Газовая защита основана на использовании явления газообразования в баке
повреждённого трансформатора. Интенсивность газообразования зависит от
характера и размера повреждения, поэтому газовая защита различает степень
повреждения и в зависимости от этого действует либо на отключение, либо на
сигнал.
Газовая защита поставляется вместе с трансформатором и расчету не
подлежит. Газовая защита отечественных трансформаторов реализована на реле с
чашкообразными элементами типа РГЧЗ-66.
Данная защита подключается к микропроцессорному устройству как внешняя
защита.
Для увеличения возможностей устройства в нем имеются два дополнительных
дискретных входа для отключения от внешних защит «Внешнее отключение 1» и
«Внешнее отключение 2». Свойства каждого входа программируются отдельно с
помощью уставок. Для увеличения надежности и отстройки от ложных срабатываний
может быть введен отдельно для каждого входа дополнительный контроль по току
стороны ВН трансформатора с помощью уставки «Контр. по I». При этом для
отключения выключателя будет необходимо наличие сигнала на входе, например,
«Внешнее отключение 1», а также наличие пуска токового органа, порог
срабатывания которого задается с помощью уставки «I контр. вх, А» в группе
уставок «Общие » (этот же токовый орган используется для контроля по току входа
УРОВ ).
Вход «Газовая защита трансформатора» является входом безусловного
отключения и используется для подведения к устройству отключающего сигнала от
цепей газовой защиты трансформатора. Длительность замыкания отключающих реле
равна 1 секунде независимо от длительности присутствия данного сигнала на входе
.
Для оперативного вывода из действия входа отключения от газовой защиты
предусмотрен тумблер «Газовая защита трансформатора». В случае если тумблер
находится в положении «ОТКЛ» и на входе появляется сигнал, то при срабатывание
реле отключения на индикаторе появляется сообщение «Вход сигн. ГЗ», а также
сигнал «Внешняя неисправность», что сигнализирует о возникновении внешней
неисправности.
Уставки защиты трансформаторов Т1, Т2 приведены в таблице 9.3.
Таблица 9.3
Уставки защит трансформаторов Т1, Т2
|
ДЗТ-1 (отсечка)
|
Функция
|
Вкл.
|
|
0,1
|
|
|
9
|
|
|
ДЗТ-2
|
0,3
|
|
|
Kторм
|
45
|
|
Iт2 / Iном
|
2,0
|
|
Iдг2 / Iдг1
|
0,15
|
|
МТЗ-3, ВН
|
Функция
|
Вкл.
|
|
Ускорение
|
Откл.
|
|
2,5
|
|
|
7,15
|
|
|
Защита от перегрузки
|
Функция ВН
|
Вкл.
|
|
Функция НН
|
Откл.
|
|
1,519
|
|
|
10
|
|
9.3 Устройства автоматики подстанции
.3.1 Автоматическое включение резерва (АВР)
Устройство АВР применяется на секциях шин 10 кВ. Функция автоматического
включения резерва выполняется совместными действиями “Сириус-2С”,
устанавливаемой на секционный выключатель и двух “Сириус - 2В”, устанавливаемых
на вводные выключатели.
“Сириус-2 В” выполняет следующие функции:
контролирует напряжения UAB, UBC на секции,
напряжение до выключателя Uвнр (схема нормального режима) и
формирует команды управления выключателем ввода и секционным выключателем;
выполняет АВР без выдержки времени при срабатывании защит трансформатора;
контролирует параметры напряжения на секции и формирует сигнал “Разрешение
АВР” для “Сириус-2В” соседней секции.
Пуск АВР на секционный выключатель будет блокирован при работе МТЗ,
отключении по цепям УРОВ, внешнего отключения с запретом АВР. Это предохраняет
подключение поврежденной секции ко второму вводу.
“Сириус-2С” выполняет команды “Включение”, поступающие от “Сириус-2В”,
без выдержки времени.
Исходной информацией для пуска и срабатывания АВР является уровень
напряжений UАВ, UВС и UВНР, контролируемых
“Сириус-2В”, положение силового выключателя ввода (“Вкл.”/”Откл”), а также при
отсутствии входного сигнала “Блокировка АВР”.
Пуск АВР происходит при срабатывании пускового органа по напряжению.
После отработки выдержки времени TАВР выдается команда на отключение
выключателя ввода, а после выполнения этой команды выдается команда "Вкл.
СВ" на “Сириус-2С” длительностью 0,8 с. Затем, формируется выходной
дискретный сигнал разрешения АВР для второго ввода.
Напряжение срабатывания защиты минимального действия:
(9.7)
.3.2
Автоматическое повторное включение (АПВ) линий 10 кВ
Устройство
“Сириус 2Л” имеет функцию однократного или двукратного АПВ. Наличие АПВ, а
также количество циклов задается уставкой. Также уставками определяется время
выдержки первого и второго циклов. АПВ блокируется при отключении от газовой
защиты, при пуске УРОВ.
АПВ
пускается по факту срабатывания:
МТЗ;
при
самопроизвольном отключении силового выключателя.
Время
срабатывания первого цикла АПВ определяется по следующим условиям, из которых
выбирается большее значение:
первое
условие:
(9.8)
где
- время готовности привода: (0,1
0,2)с;
второе
условие:
(9.9)
где
- время готовности выключателя (
);
- время
включения выключателя (
).
третье
условие:
(9.10)
где
tд - время
деионизации среды в месте КЗ: (0,1
0,3) с.
Из
опыта эксплуатации линий с односторонним питанием для повышения эффективности
АПВ рекомендуется брать tАПВ = (2
3) с.
Выбирается
tАПВ.1 = 2
с.
При
такой выдержке времени до момента срабатывания АПВ в линии успевают в
большинстве случаев самоустраниться причины, вызвавшие неустойчивое короткое
замыкание, а также успевает произойти деионизация среды в месте короткого
замыкания.
10. Выбор
измерительных приборов и средств АСКУЭ
Автоматизированная система АСКУЭ - это комплекс организационных и
технических мероприятий, направленных на повышение надёжности, эффективности
контроля и учёта электроэнергии и мощности, а также на улучшение качества
управления процессом производства, распределения, потребления и сбытом энергии.
АСКУЭ выполняет следующие функции:
обеспечение контроля и учёта производства, распределения и потребления
электроэнергии и мощности;
автоматизации расчётного и технического учёта электроэнергии на объектах
энергосистемы и потребителей;
решение задач хозяйственного расчёта;
согласование работы электрохозяйства предприятия с основным
производством;
обеспечение разработки нормативного хозяйства и перехода на основе к
технико-экономическому планированию производства, распределения, потребления и
сбыта электроэнергии.
Для разработки АСКУЭ выбраны комплексы аппаратно-программных средств для
учета электроэнергии (КАПС) на основе УСПД RTU-325, предназначенные для измерения
и учета электрической энергии и мощности, а также автоматического сбора,
накопления, обработки, хранения и отображения информации в составе [10]:
программного обеспечения (ПО) специализированного
информационно-вычислительного комплекса (СВК);
устройства сбора и передачи данных (УСПД) в состав которых входит
необходимое количество встраиваемых модемов и модулей интерфейсов в различных
комбинациях из набора: RS-232, Ethernet. Кроме того, в состав АСКУЭ входят
изделия заказываемые отдельно:
компьютеры, в том числе СВК с периферией;
оборудование ЛВС;
опто-электрические преобразователи интерфейсов;
модемы для коммутируемых линий связи, радиомодемы;
электронные счётчики активной и реактивной электроэнергии;
измерительные трансформаторы тока и напряжения.
Учет всей электроэнергии осуществляется микропроцессорным
электросчетчиком (рисунок 7.1), подключенным посредством трансформаторов тока
(ТТ) и трансформатора напряжения (ТН). Информация от счетчика по цифровому или
импульсному выводу поступает на устройство сбора и передачи данных (УСПД).
Информацию от УСПД можно получить при помощи ЭВМ через модем или интерфейс
RS-232, RS-485 [10].
Рисунок 7.1 - Фрагмент присоединения к сборным шинам подстанции отходящих
линий с обозначением средств учета электроэнергии
11. Экономическая часть ВКР
.1 Сметно-финансовый расчет объекта проектирования
Локальная смета на электромонтажные работы составлена в базисных ценах
01.01.2001 г. [11] на монтажные работы и в текущих ценах на оборудование и
материалы, поэтому прежде чем приступить к расчёту лимитированных и прочих
затрат, необходимо привести стоимость монтажных работ в текущие цены.
Стоимость монтажных работ в базисных ценах включает в себя следующие
элементы:
Общая стоимость,2506,573 тыс. руб., в том числе:
Фонд основной заработной платы 313,967 тыс. руб.
Затраты по эксплуатации машин, 1593,903 тыс. руб.
в т.ч. фонд оплаты машинистов 150,634 тыс. руб.
Сметная стоимость материалов 658,647 тыс. руб.
-
стоимость материалов
= 5,81;
заработная
плата
= 21,68;
эксплуатация
машин
= 7,64.
Результаты
пересчёта локальной сметы на электромонтажные работы показаны в таблице 11.1.
Сметно-финансовый расчет объекта проектирования представлен в приложении 5.
Таблица 11.1
Детальный пересчет сметы в текущие цены
|
№ п/п
|
Наименование показателя
|
Коэффициент, отн. ед.
|
Значение, тыс. руб.
|
|
11
|
Монтажные работы в базисных
ценах (01.01.2001 г.)
|
|
|
|
в том числе:
|
|
|
|
основная заработная плата
|
|
313,967
|
|
заработная плата машинистов
|
|
150,634
|
|
затраты по эксплуатации
машин
|
|
1593,903
|
|
строительные материалы
|
|
658,647
|
|
22
|
Пересчет стоимости
монтажных работ в текущие цены
|
|
|
|
Удорожание затрат на заработную
плату (в т.ч. машинистов)
|
21,68
|
10072,550
|
|
Удорожание затрат по
эксплуатации машин
|
7,64
|
12177,419
|
|
Удорожание строительных
материалов
|
5,81
|
3826,739
|
|
Всего прямых затрат в
текущих ценах:
|
|
26076,708
|
|
Накладные расходы
|
0,95
|
24772,872
|
|
Сметная прибыль организации
|
0,65
|
16949,860
|
|
Всего затрат на монтажные
работы в текущих ценах по смете:
|
|
67799,440
|
|
33
|
Стоимость оборудования по
смете:
|
|
|
|
Стоимость оборудования в
текущих ценах
|
|
49235210
|
|
Расчет дополнительных
расходов на оборудование:
|
|
|
|
расходы на запасные части
|
0,02
|
984704,2
|
|
расходы на тару и упаковку
|
0,015
|
738528,15
|
|
транспортные расходы
|
0,03…0,06
|
1477056,3
|
|
снабженческо-сбытовая
наценка
|
0,05
|
2461760,5
|
|
заготовительно-складские
расходы
|
0,012
|
590822,52
|
|
расходы на комплектацию
|
0,005…0,01
|
246176,05
|
|
Всего дополнительные
расходы на оборудование:
|
|
6512857,12
|
|
Всего расходы на
оборудование в текущих ценах
|
|
55748067,12
|
|
44
|
Стоимость материалов по
смете:
|
|
|
|
Оптовая цена на материалы в
текущих ценах
|
|
792,5
|
|
Расчет дополнительных
расходов на материалы
|
|
|
|
транспортные расходы
|
0,03…0,06
|
47,55
|
|
заготовительно-складские
расходы
|
0,012
|
9,51
|
|
Всего дополнительные
расходы на материалы:
|
|
57,06
|
|
Всего расходы на материалы
в текущих ценах
|
|
849,56
|
|
55
|
Лимитированные и прочие
затраты в текущих ценах:
|
|
|
|
1. Затраты на временные
здания и сооружения
|
0,039
|
597,35
|
|
2. Затраты на работу в
зимнее время
|
0,0203
|
310,93
|
|
3. Затраты на перевозку
крупногабаритных грузов
|
0,0003
|
4,60
|
|
4. Затраты на добровольное
страхование
|
0,03
|
459,50
|
|
5. Затраты на премирование
за ввод в эксплуатацию
|
0,025
|
382,92
|
|
6. Затраты на охрану
объектов строительства
|
0,013
|
199,12
|
|
Сумма лимитированных и
прочих затрат
|
|
2490,5
|
|
7. Авторский надзор
|
0,0002
|
3,06
|
|
8. Непредвиденные расходы и
затраты
|
0,03
|
459,50
|
|
Всего лимитированных и
прочих затрат в текущих ценах:
|
|
2953,06
|
|
66
|
Полная стоимость
электромонтажных работ в текущих ценах:
|
|
55819669,18
|
|
17
|
Монтажные работы в базисных
ценах (01.01.2001 г.)
|
|
|
|
в том числе:
|
|
|
|
основная заработная плата
|
|
120,324
|
|
заработная плата машинистов
|
|
28,464
|
|
затраты по эксплуатации
машин
|
|
325,539
|
|
строительные материалы
|
|
153,737
|
|
28
|
Пересчет стоимости
монтажных работ в текущие цены
|
|
|
|
Удорожание затрат на
заработную плату
|
8,96
|
1333,14
|
|
Удорожание затрат по
эксплуатации машин
|
4,38
|
1425,86
|
|
Удорожание строительных
материалов
|
5,14
|
790,21
|
|
Всего прямых затрат в
текущих ценах:
|
|
3549,21
|
|
Накладные расходы
|
0,95
|
1266,48
|
|
Сметная прибыль организации
|
0,65
|
2306,99
|
|
Всего затрат на монтажные
работы в текущих ценах по смете:
|
|
7122,68
|
|
39
|
Стоимость оборудования по смете:
|
|
|
|
Стоимость оборудования в
текущих ценах
|
|
43145,16
|
|
Расчет дополнительных
расходов на оборудование:
|
|
|
|
расходы на запасные части
|
0,02
|
862,90
|
|
расходы на тару и упаковку
|
0,015
|
647,18
|
|
транспортные расходы
|
0,03…0,06
|
1941,53
|
|
снабженческо-сбытовая
наценка
|
0,05
|
2157,26
|
|
заготовительно-складские
расходы
|
0,012
|
517,74
|
|
расходы на комплектацию
|
0,005…0,01
|
345,16
|
|
Всего дополнительные
расходы на оборудование:
|
|
6471,77
|
|
Всего расходы на
оборудование в текущих ценах
|
|
49616,93
|
|
410
|
Стоимость материалов по
смете:
|
|
|
|
Оптовая цена на материалы в
текущих ценах
|
|
792,5
|
|
Расчет дополнительных
расходов на материалы
|
|
|
|
транспортные расходы
|
0,03…0,06
|
35,662
|
|
расходы на тару и упаковку
|
0,015
|
11,887
|
|
заготовительно-складские
расходы
|
0,012
|
9,51
|
|
Всего дополнительные
расходы на материалы:
|
|
57,06
|
|
Всего расходы на материалы
в текущих ценах
|
|
849,56
|
|
411
|
Лимитированные и прочие
затраты в текущих ценах:
|
|
|
|
1. Затраты на временные
здания и сооружения
|
0,039
|
277,78
|
|
2. Затраты на работу в
зимнее время
|
0,0203
|
144,59
|
|
3. Затраты на подвижной
характер работы
|
0,15…0,20
|
199,97
|
|
4. Затраты на перевозку
крупногабаритных грузов
|
0,0003
|
2,14
|
|
5. Затраты на добровольное
страхование
|
0,03
|
213,68
|
|
6. Затраты на НИОКР
|
0,015
|
765,91
|
|
7. Затраты на премирование
за ввод в эксплуатацию
|
0,025
|
178,07
|
|
8. Затраты на охрану
объектов строительства
|
0,013
|
92,59
|
|
Сумма лимитированных и
прочих затрат
|
|
1874,73
|
|
9. Авторский надзор
|
0,0002
|
11,89
|
|
10. Непредвиденные расходы
и затраты
|
0,03
|
1783,92
|
|
Всего лимитированных и
прочих затрат в текущих ценах:
|
|
3670,54
|
|
612
|
Полная стоимость
электромонтажных работ в текущих ценах:
|
|
61259,71
|
.2 Расчет эффективности инвестиционных вложений в объект проектирования
Определим, насколько эффективен проект
Количество инвестиций (по смете) в нашем случае составляет 55 819 669
руб. Это те средства, которые необходимо окупить. Окупаться проект будет за
счет амортизационных отчислений и части прибыли.
Амортизация определяется с помощью укрупненного показателя - 6% от
стоимости оборудования и материалов.
Прибыль организации идет от реализации электроэнергии потребителям.
Определим стоимость реализуемой в течение одного года электроэнергии.
Для одноставочного тарифа:
, руб.,
где
= 2,68 руб./кВт∙ч - тариф на электроэнергию для
населения Вологодской области, проживающего в сельских населенных пунктах;
-
реализованная электроэнергия за один год, кВт·ч, определяется как:
, кВт·ч,
где
- суммарная мощность силовых трансформаторов, МВ·А, (
МВ·А);
t - количество
часов, ч.
кВт·ч.
Тогда
цена электроэнергии, реализуемой в течение одного года:
руб.
Амортизация
равна:
,
где
На - норма амортизации;
С
- капитальные вложения на материалы и оборудование.
Капитальные вложения (материалы и оборудование) по смете составили:
C =
50027710 руб.
Прибыль, амортизация и коэффициент дисконтирования в первом году:
, руб.,
где
- прибыль, руб.;
-
стоимость реализуемой в течение года электроэнергии:
руб.,
руб.,
Необходимо
определить показатели оценки целесообразности инвестирования:
чистый
дисконтированный доход по инвестиционному проекту;
чистая
приведенная стоимость финансового вложения;
индекс
рентабельности проекта предприятия.
)
Для начала определим чистый доход предприятия от реализации инвестиционного проекта.
Чистый
доход предприятия = Чистый доход от реализации + Сумма амортизации
Чистый
доход (ЧД) предприятия за год = 23 546,88+30 016,63 = 53 563,51 тыс. руб.
В
нашем случае примем упрощенно, что ЧД предприятия каждый год у нас один и тот
же.
)
Определим чистый дисконтированный доход (ЧДД).
Ставка
дисконтирования используется при расчете срока окупаемости и оценке
экономической эффективности инвестиций для дисконтирования денежных потоков,
иными словами, для перерасчета стоимости потоков будущих доходов и расходов в
стоимость на настоящий момент.
В
этом случае в качестве ставки дисконтирования примем темп инфляции в России.
В
2015 году инфляция в России достигла 16% в годовом выражении, по заявлению
министерства финансов согласно [13].
Чистый
дисконтированный доход определяется как [12]:
,
где
i - порядковый номер года.
Определим
ЧДД по годам за 15 лет (таблица 11.2):
Таблица 11.2
Расчет чистого дисконтированного дохода за 15 лет
|
Год
|
ЧДД (тыс. руб.)
|
|
1
|
8304,7
|
|
2
|
7159,2
|
|
3
|
6171,8
|
|
4
|
5320,5
|
|
5
|
4586,6
|
|
6
|
3953,9
|
|
7
|
3408,6
|
|
8
|
2938,4
|
|
9
|
2533,1
|
|
10
|
2183,7
|
|
11
|
1882,5
|
|
12
|
1622,9
|
|
13
|
1399
|
|
14
|
1206
|
|
15
|
1037,7
|
|
Итого
|
53711,1
|
) Определим величину дисконтированной суммы инвестиций в проект согласно
[12]:
,
- порядковый номер года.
Определим ДСИ по годам за 15 лет:
Таблица 11.3
Расчет величины дисконтированной суммы инвестиций в проект
|
Год
|
ДСИ (тыс. руб.)
|
|
1
|
3493,1
|
|
2
|
3011,3
|
|
3
|
|
4
|
2237,8
|
|
5
|
1929,2
|
|
6
|
1663,1
|
|
7
|
1433,7
|
|
8
|
1235,9
|
|
9
|
1065,5
|
|
10
|
918,5
|
|
11
|
791,8
|
|
12
|
682,6
|
|
13
|
588,4
|
|
14
|
507,3
|
|
15
|
437,3
|
|
Итого
|
22591,7
|
) Определим чистую приведенную стоимость или чистый приведенный эффект
(ЧПС).
ЧПС = ЧДД-ДСИ
Сравнивая таблицы с ДСИ и ЧДД очевидно, что проект эффективен, так как в
каждый год доход значительно превышает объем инвестиций.
) Определим индекс рентабельности или индекс прибыльности инвестиционного
проекта.
ИР = ЧДД/ДСИ
Так как индекс рентабельности больше единицы за каждый год, то это
означает, что мы можем принять решение о целесообразности реализации
анализируемого инвестиционного проекта.
ЗАКЛЮЧЕНИЕ
В представленной работе спроектирована система электроснабжения
сельскохозяйственного района.
Выполнен расчет силовых нагрузок района.
На основании расчета электрических нагрузок определены тип и мощность
трансформаторов районной понизительной подстанции и потребительских подстанций.
Выбраны главная схема электрических соединений подстанции.
Определены технические характеристики элементов схем. На напряжение 110
кВ принята схема распределительного устройства мостик с выключателями в цепях
линий и ремонтной перемычкой со стороны линий.
На напряжении 10 кВ принята схема с системой шин, секционированной
выключателем.
Выполнены расчеты нормального и послеаварийного режимов, определены токи
короткого замыкания.
На основании расчетов токов замыкания выбрана коммутационная аппаратура и
сделана проверка токоведущих частей на термическую и динамическую стойкость.
Расчеты релейной защиты выполнены с учетом действующих нормативов с применением
современных микропроцессорных устройств. Рассчитана защита отходящих линий,
защита силовых трансформаторов, устройства автоматического включения резерва и
автоматического повторного включения. В экономической части ВКР проведен
сметно-финансовый расчет объекта проектирования и расчет эффективности
инвестиционных вложений в объект проектирования, на основании чего мы можем
принять решение о целесообразности реализации анализируемого инвестиционного
проекта
СПИСОК ИСПОЛЬЗОВАННЫХ ИСТОЧНИКОВ
1.
Электротехнический справочник: В 3т. Т3. В 2 кн. кн.1. Производство и
распределение электрической энергии // (Под. ред. И.Н. Орлова. 7-е изд., испр.
и доп. - М.: Энергоатомиздат, 1988. - 880 с.: ил.
2. Неклепаев,
Б.Н. Электрическая часть станций и подстанций. Справочные материалы для
курсового и дипломного проектирования: учеб. пособие для вузов / Б.Н.
Неклипаев, И.П. Крючков. - 4-е изд., перераб. и доп. - М.: Энергоатомиздат,
1989. - 608 с.: ил.
3.
Онлайн-электрик [Электронный ресурс]: офиц. сайт
4. Правила
устройства электроустановок/Минэнерго России. - 7-е изд., [Электронный ресурс]:
офиц. сайт
. Гук, Ю.Б.
Проектирование электрической части станций и подстанций. учеб. пособие для
вузов / Ю.Б. Гук, В.В. Кантап, С.С. Петрова. - Л.: Энергоатомиздат, 1985. - 312
с.: ил.
. Васильев,
А.А. Электрическая часть станций и подстанций: учеб. для вузов/А.А. Васильев,
И.П. Крючков, Е.Ф. Наяшкова. - 2-е изд., перераб. и доп. - М.: Энергоатомиздат,
1990. - 576 с.: ил.
7. РД
153-34.0-20.527-98, Руководящие указания по расчету токов короткого замыкания и
выбору электрооборудования, Москва, «Издательство НЦ ЭНАС», 2002
8. Шабад,
М.А. Расчет релейной защиты и автоматики распределительных сетей / М.А. Шабад.
- 2-е изд., перераб. и доп . - Л.: Энергия, 1976 . - 288 с.
. Дроздов,
А.Д., Реле дифференциальных защит элементов энергосистем / А.Д. Дроздов, В.В.
Платонов. - М.: Энергия, 1968. - 240 с.: ил.
. Гуртовцев,
А.Л. Современные принципы автоматизации энергоучета в энергосистемах // Новости
Электротехники. - 2003 г.
. ЗАО
"ВИЗАРСОФТ" [Электронный ресурс]: офиц. сайт.
. Николаева,
И.П. Экономическая теория: учебник / И.П. Николаева ‒ 2-е изд., перераб.
и доп. ‒ М.: ЮНИТИ-ДАНА, 2012 г. - ISBN 978-5-238-01449-4
ПРИЛОЖЕНИЕ 1 (обязательное)
Расчетные нагрузки потребителей и мощности ТП - 10/0,4 кВ
Таблица 1
Расчетные нагрузки потребителей и мощности ТП - 10/0,4 кВ
|
Потребитель
|
SР, кВА
|
Sтр
|
|
ВЛ Подол
|
|
Замоставица
|
84,7
|
100
|
|
Бараново
|
217,6
|
250
|
|
Малое Безруково
|
221,3
|
250
|
|
Протасово
|
158
|
2х100
|
|
Дорожково
|
99,3
|
160
|
|
Данилово
|
144,2
|
160
|
|
Сергеево
|
89,0
|
100
|
|
Подол
|
87,2
|
100
|
|
ВЛ Югский
|
|
Бурцево
|
167,4
|
250
|
|
Еловино
|
215,1
|
250
|
|
Юшково
|
92,0
|
160
|
|
Емельяново
|
382,4
|
2х250
|
|
Воронино
|
339,8
|
2х250
|
|
Кобыльск
|
389,0
|
2х250
|
|
Спицыно
|
241,0
|
2х160
|
|
Югский
|
210,5
|
250
|
|
Слободка
|
87,0
|
100
|
|
Рыбино
|
92,0
|
160
|
|
ВЛ Шонга
|
|
Маслово
|
267,1
|
2х160
|
|
Потребитель
|
SР, кВА
|
Sтр
|
|
Падерино
|
352,0
|
2х250
|
|
Барбалино
|
193,4
|
250
|
|
Шонга
|
269,3
|
2х160
|
|
Шилово
|
153,0
|
2х100
|
|
Шатенево
|
193,4
|
250
|
|
Емельянов Дор
|
152,0
|
2х100
|
|
ВЛ Голузино
|
|
Шартаново
|
75,2
|
100
|
|
Наволок
|
319,0
|
2х250
|
|
Чирядка
|
239,0
|
2х160
|
|
Звезда
|
151,6
|
2х100
|
|
Курилово
|
202,8
|
250
|
|
ВЛ Дорожково
|
|
Воинская часть
|
327,2
|
2х250
|
|
Черная
|
350,9
|
2х250
|
|
Дорожково
|
656,3
|
2х400
|
|
Попово
|
99,3
|
160
|
|
Шатенево
|
246,1
|
2х160
|
|
ВЛ Захарово
|
|
Японский поселок
|
372,0
|
2х250
|
|
Красавино
|
75,9
|
100
|
|
Недуброво
|
414,2
|
2х250
|
|
Княжигора
|
74,2
|
100
|
|
Киркино
|
254,8
|
2х160
|
|
Ваганово
|
90,6
|
160
|
|
Потребитель
|
SР, кВА
|
Sтр
|
|
Берсенево
|
261,3
|
2х160
|
|
Гаражи
|
124,8
|
160
|
|
Мохово
|
234,2
|
250
|
|
Заузлы
|
169,2
|
2х100
|
|
Захарово
|
115,5
|
160
|
|
ВЛ Кичменьга
|
|
Раменье
|
66,9
|
100
|
|
Решетниково
|
150,0
|
2х100
|
|
Торопово
|
241,4
|
2х160
|
|
Новое Торопово
|
238,0
|
2х160
|
|
Слобода
|
75,0
|
100
|
|
Макараво
|
99,8
|
160
|
|
Лобаново
|
121,1
|
160
|
|
Подгорка
|
72,3
|
100
|
|
Поволочье
|
162,9
|
2х100
|
|
Сорокино
|
197,0
|
250
|
|
ВЛ Пыжуг
|
|
Нижняя Ентала
|
89,0
|
100
|
|
Верхняя Ентала
|
219,6
|
250
|
|
Нижний Енангск
|
77,7
|
100
|
|
Верхний Енангск
|
86,7
|
100
|
|
Бакшеев Дор
|
245,0
|
2х160
|
|
Пыжуг
|
81,3
|
100
|
|
|
|
|
ПРИЛОЖЕНИЕ 2 (обязательное)
Таблица 2
Расчет уставок линий 10 кВ
|
Название
|
Класс напряж. кВ
|
L, км
|
Iк(3),
кА
|
Iк(2),
кА
|
Iр.m, А
|
kтт
|
МТЗ-1
|
МТЗ-3
|
ОЗЗ
|
АПВ
|
|
|
|
|
|
|
|
Туст, с
|
Iуст, А
|
Туст, с
|
Iуст, А
|
Характе-ристика
|
kч
|
Туст, с
|
Iуст, А
|
Действие
|
Функция
|
Туст, с
|
Фиксац. блок.
|
|
Подол
|
10
|
11,7
|
0,79
|
0,68
|
49,4
|
10
|
0,1
|
94,8
|
1,5
|
6,86
|
нез.
|
3,4
|
10
|
|
с
|
1 кр.
|
2
|
Вкл.
|
|
Югский
|
|
10,25
|
1,84
|
1,58
|
99,4
|
20
|
0,1
|
110,4
|
1,5
|
6,91
|
нез.
|
7,9
|
10
|
|
с
|
1 кр.
|
2
|
Вкл.
|
|
Шонга
|
|
10,25
|
1,31
|
1,12
|
70
|
15
|
0,1
|
104,8
|
2
|
6,48
|
нез.
|
5,6
|
10
|
|
с
|
1 кр.
|
2
|
Вкл.
|
|
Голузино
|
|
7,25
|
1,28
|
1,1
|
47
|
10
|
0,1
|
153,6
|
1,5
|
6,53
|
нез.
|
5,5
|
10
|
1 кр.
|
2
|
Вкл.
|
|
Дорожково
|
|
8,25
|
1,62
|
1,39
|
66
|
15
|
0,1
|
129,6
|
0,6
|
6,11
|
нез
|
6,95
|
10
|
|
с
|
1 кр.
|
2
|
Вкл.
|
|
Захарово
|
|
12,1
|
1,53
|
1,31
|
93
|
20
|
0,1
|
91,8
|
1,5
|
6,46
|
нез.
|
6,55
|
10
|
|
с
|
1 кр.
|
2
|
Вкл.
|
|
Кичменьга
|
|
12
|
1,12
|
0,96
|
65,3
|
15
|
0,1
|
89,6
|
2
|
6,05
|
Нез
|
4,8
|
10
|
|
с
|
1 кр.
|
2
|
Вкл.
|
|
Пыжуг
|
|
12,3
|
0,76
|
0,65
|
36,4
|
50
|
0,1
|
18,24
|
1,5
|
1,01
|
нез.
|
3,25
|
10
|
|
с
|
1 кр.
|
2
|
Вкл.
|
Приложение 3 (обязательное)
Технические данные коммутационного оборудования
Таблица 3.1
Технические данные выключателя ВГТ-110-II-40/200УХЛ1
|
№ п/п
|
Наименование параметра
|
ВГТ-110II*-40/2000УХЛ1
|
|
1
|
Номинальное напряжение, кВ
|
110
|
|
2
|
Наибольшее рабочее
напряжение, кВ
|
126
|
|
3
|
Номинальный ток, А
|
2000
|
|
4
|
Номинальный ток отключения,
кА
|
40
|
|
5
|
Номинальное относительное
содержание апериодической составляющей, %, не более
|
40
|
|
6
|
Параметры сквозного тока
короткого замыкания, кА
|
|
Наибольший пик
|
102
|
|
Начальное действующее
значение периодической составляющей
|
40
|
|
Ток термической стойкости
|
40
|
|
Время протекания тока
термической стойкости, с
|
3
|
|
7
|
Параметры включения, кА
|
|
Наибольший пик
|
102
|
|
Начальное действующее
значение периодической составляющей
|
40
|
|
8
|
Ток ненагруженной линии,
отключаемый без повторных пробоев, А, не более
|
125
|
|
9
|
Ток одиночной
конденсаторной батареи, отключаемый без повторных пробоев, А:
|
125
|
|
С глухозаземленной либо
изолированной нейтралью
|
|
|
С глухозаземленнойнейтралью
|
0-300
|
|
10
|
Индуктивный ток
шунтирующего реакторов, А
|
500
|
|
11
|
Собственное время
отключения, с
|
|
|
12
|
Полное время отключения, с
|
0.035-0.005
|
|
13
|
Минимальная бестоковая
пауза при АПВ, с
|
0.055-0.005
|
|
14
|
Собственное время
включения, с
|
0.3
|
|
15
|
Равномерность работы
полюсов, с, не более
|
|
При включении
|
0.002
|
|
При отключении
|
0.002
|
|
16
|
Расход газа на утечки в
год, % от массы газа, не более
|
0,5
|
|
17
|
Масса газа, кг
|
|
элегаза
|
6,3
|
|
Газовой смеси:
Элегазатетрафторметана
|
4,2
|
|
18
|
Испытательное одноминутное
напряжение частоты 50 Гц, кВ
|
230
|
|
19
|
Испытательное напряжение
грозового импульса (1,2/50 мкс)
|
|
|
Относительно земли
|
450
|
|
Между разомкнутыми
контактами
|
550
|
|
20
|
Длина пути утечки внешней
изоляции, см, не менее
|
280
|
|
21
|
Тип привода
|
пружинный
|
|
22
|
Количество приводов
|
1
|
|
23
|
Номинальное напряжение
постоянного тока электромагнитов управления привода, В (Допускается питание
электромагнитов управления выпрямленным током, например, от блоков БПТ-1002,
БПНС-2 и пр.)
|
110 или 220
|
|
24
|
Количество электромагнитов
управления в приводе
|
|
|
включающих
|
1
|
|
отключающих
|
2
|
|
25
|
Диапазон рабочих напряжений
электромагнитов управления, % от номинального значения
|
|
|
Включающий электромагнит
|
80-110
|
|
Отключающий электромагнит
|
65-120
|
|
26
|
Номинальная величина
установившегося значения постоянного тока, потребляемого электромагнитами
управления, А, не более
|
|
|
При напряжении 110 В
|
5
|
|
При напряжении 220 В
|
2.5
|
|
27
|
Количество контактов,
коммутирующих для внешних вспомогательных цепей (на привод)
|
11 НО.+12 Н.З.+2
проскальзывающих
|
|
28
|
Ток отключения
коммутирующих контактов для внешних вспомогательных цепей при напряжении
110/220 В, А
|
|
|
Переменного тока
|
10/10
|
|
Постоянного тока
|
2/1
|
|
29
|
Мощность электродвигателя
завода включающих пружин, кВт (одного привода)
|
|
|
3-фазного
|
1.1
|
|
универсального
|
0.75
|
|
30
|
Номинальное напряжение
электродвигателя завода включающих пружин, В
|
|
|
Трехфазного переменного
тока
|
230 или 400
|
|
Универсального однофазного
переменного или постоянного тока
|
~230 или = 200
|
|
Постоянного тока
|
110
|
|
31
|
Время завода включающих
пружин, с, не более
|
15
|
|
32
|
Номинальная мощность
обогревательных устройств одного привода, Вт
|
|
|
Постоянно работающий
антиконденсаторный обогрев
|
50
|
|
Обогрев, автоматически
включающийся при низких температурах1-ая ступень (включается при 0°С)2-ая
ступень (включается при -20°С)
|
800800
|
|
33
|
Напряжение переменного тока
питания обогревательных устройств, В
|
230
|
|
34
|
Максимальное вертикальное
усилие на одну фундаментную опору (переднюю и заднюю), возникающее при
срабатывании выключателя (импульсно, длительность импульса 0,02 с), без учета
массы выключателя, Н
|
|
|
вверх
|
17300
|
|
вниз
|
18400
|
|
35
|
Статическая нагрузка на
одну фундаментную опору, Н
|
9500
|
Таблица 3.2
Технические данные разъединителя РДЗ-110
|
Параметр
|
Единица измерения
|
РДЗ-110
|
|
Номинальное напряжение
|
кВ
|
110
|
|
Наибольшее рабочее
напряжение
|
кВ
|
126
|
|
Номинальный ток
|
А
|
1000
|
|
Ток электродинамической
стойкости
|
кА
|
80
|
|
Ток термической стойкости
|
кА
|
31,5
|
|
Длина пути утечки внешней
изоляции
|
см
|
190
|
|
Масса
|
кг
|
166
|
|
Длина
|
мм
|
2010
|
|
Ширина
|
мм
|
950
|
|
Высота
|
мм
|
1510
|
|
Для главных ножей
|
|
3
|
|
Для заземляющих ножей
|
|
1
|
Таблица 3.3
Технические данные выключателя BB/TEL-10-12.5/1000-У2
|
Наименование параметра
|
ВВ/TEL-10-20/1000 У2
|
|
Номинальное напряжение, кВ
|
10
|
|
Наибольшее рабочее
напряжение, кВ
|
12
|
|
Номинальный ток, А
|
1 000
|
|
Номинальный ток отключения,
кА
|
20
|
|
Ток динамической стойкости,
(наибольший пик), кА
|
51
|
|
Испытательное
кратковременное напряжение (одноминутное) промышленной частоты, кВ
|
42
|
|
Ресурс по коммутационной
стойкости:
|
|
а) при номинальном токе,
циклов «ВО»
|
50 000/100 000
|
|
б) при номинальном токе
отключения, операций «О»
|
150
|
|
в) при номинальном токе
отключения, циклов «ВО»
|
100
|
|
Собственное время
отключения, мс, не более
|
|
- при использовании БУ-12А
|
45
|
|
Полное время отключения,
мс, не более
|
|
- при использовании БУ-12А
|
55
|
|
Собственное время
включения, мс, не более
|
|
- при использовании БУ-12А
|
90
|
|
Верхнее/нижнее значение
температуры окружающего воздуха, °С
|
+55/-40
|
|
Стойкость к механическим
воздействиям, группа по ГОСТ 17516.1-90
|
М7
|
|
Масса модуля
коммутационного, кг, не более:
|
|
а) с межполюсным
расстоянием 200 мм
|
35
|
|
б) с межполюсным
расстоянием 250 мм
|
37
|
|
в) с межполюсным
расстоянием 150 мм
|
34
|
|
Срок службы до списания,
лет
|
30
|
Приложение 4 (обязательное)
Основные технические характеристики ОПН/TEL 110-УХЛ1кВ и ОПН-РВ/TEL-10
Таблица 4.1
Основные технические характеристики ОПН/TEL 110-УХЛ1кВ
|
Наименование параметра
|
Значение параметра
|
|
Тип ограничителя
ОПН-РК-Х/X-10-680 УХЛ1
|
110/56
|
110/73
|
110/77
|
110/83
|
110/88
|
|
Класс напряжения сети, кВ
|
110
|
110
|
110
|
110
|
110
|
|
Наибольшее длительно
допустимое рабочее напряжение (Uнд),кВ
|
56
|
73
|
77
|
83
|
88
|
|
Максимальная амплитуда
импульса тока 4/10 мкс, кА
|
100
|
100
|
100
|
100
|
100
|
|
Номинальный разрядный ток
8/20 мкс, кА
|
10
|
10
|
10
|
10
|
10
|
135.3 138.8 146.0 164.5
178.0 201.1
|
176.3 181.0 190.2 214.5
232.0 262.2
|
185.4 190.3 200.0 225.6
244.0 275.7
|
203.7 209.0 219.8 247.7
268.0 302.8
|
208.2 213.7 224.7 253.2
274.0 309.6
|
|
при крутом импульсе тока
10000 А, 1/10 мкс
|
204.7
|
266.8
|
280.6
|
308.2
|
315.1
|
|
Классификационный ток,
амплитуда, мА
|
2.0
|
2.0
|
2.0
|
2.0
|
2.0
|
|
Классификационное
напряжение Uкл, действующее значение, не менее, кВ
|
68.8
|
89.8
|
94.7
|
102.1
|
108.2
|
|
Ток проводимости Iпр при
Uнд, действующее значение, мА, не более
|
1.0
|
1.0
|
1.0
|
1.0
|
1.0
|
|
Пропускная способность, А,
для прямоугольных импульсов тока 2000 мкс
|
680
|
680
|
680
|
680
|
680
|
|
Рассеиваемая энергия ОПН,
кДж,не менее
|
196.0
|
255.5
|
269.5
|
290.5
|
308.0
|
|
Ток взрывобезопасности, кА
|
40
|
40
|
40
|
40
|
40
|
|
Длина пути утечки, мм, не
менее
|
3150
|
3150
|
3150
|
3150
|
3150
|
|
Масса, кг, не более
|
15.0
|
15.0
|
15.0
|
15.0
|
15.0
|
|
Высота, мм, не более
|
1000
|
1000
|
1000
|
1000
|
1000
|
Таблица 4.2
Технические
характеристики ОПН-РВ/TEL-10
|
Наименование параметра
|
ОПН-РВ/TEL-10
|
|
1. Класс напряжения сети,
кВ
|
10
|
|
2. Наибольшее длительно
допустимое рабочее напряжение, кВ Uнр
|
12,6
|
|
3. Номинальный разрядный
ток 8/20 мкс, кА
|
5
|
|
4. Пропускная способность,
А
|
150
|
|
5. Остающееся напряжение,
кВ, не более:- при коммутационном импульсе тока 125 А, 30/60 мкс 250 А, 30/60
мкс 500 А, 30/60 мкс- при грозовом импульсе тока 2500 А, 8/20 мкс 5000 А,
8/20 мкс 10000 А, 8/20 мкс- при крутом импульсе тока 10000 А, 1/10 мкс
|
32,733,835,2 40,243,047,3
54,4
|
|
6. Классификационное
напряжение, не менее, кВ, при амплитуде классификационного тока через ОПН 1,0
мА
|
15,4
|
|
7. Ток проводимости, мА, не
более (действующее значение)
|
0,3
|
|
8. Максимальная амплитуда
большого импульса тока 4/10 мкс, кА
|
65
|
|
9. Удельная энергия, кДж/кВ
Uнр
|
0,8
|
|
10. Ток взрывобезопасности,
кА
|
10
|
Приложение 5 (обязательное)
Сметно-финансовый расчет объекта проектирования
Таблица 5
Сметно-финансовый расчет объекта проектирования
|
№ п/п
|
Шифр и позиция в нормативе
|
Наименование работ и затрат
|
Кол.
|
Стоимость на единицу, руб.
|
Общая стоимость, руб.
|
Затраты труда рабочих не
занятых экспл. машин, чел.-час
|
|
|
|
Ед. изм.
|
Всего
|
Экспл. машин
|
Мат-лы
|
Всего
|
Основной зарплаты
|
Экспл. машин
|
Мат-лы
|
единицы
|
общая
|
|
|
|
|
Основной зарплаты
|
В т. ч. зарплаты
|
|
|
|
|
|
|
|
|
№1 Монтажные работы
|
|
1
|
ТЕРм08-01-001-10
|
Трансформатор силовой
ТДН-10000/110/10
|
2
|
18849,22
|
11761,89
|
1987,51
|
28602,04
|
1569,02
|
16415,82
|
3853,02
|
508
|
1016
|
|
|
|
шт.
|
5100,32
|
1110,49
|
|
|
|
1569,02
|
|
|
|
|
2
|
ТЕРм08-01-065-01
|
Слив масла
|
10x2
|
430,7
|
395,46
|
-
|
4307
|
352,4
|
3954,6
|
|
5,31
|
106,2
|
|
|
|
т
|
35,24
|
22,8
|
|
|
|
228
|
|
|
|
|
3
|
ТЕРм08-01-005-02
|
Сушка трансформатора
|
2
|
7435,4
|
1591,26
|
1838,18
|
14870,80
|
8011,92
|
3182,52
|
3676,36
|
399
|
798
|
|
|
|
шт.
|
4005,96
|
7,79
|
|
|
|
15,58
|
|
|
|
|
5
|
ТЕРм08-01-064-01
|
Сушка масла
|
10x2
|
427,49
|
166,35
|
93,47
|
4274,9
|
1676,7
|
1663,5
|
934,7
|
16,7
|
167
|
|
|
|
т
|
167,67
|
8,53
|
|
|
|
85,3
|
|
|
|
|
6
|
ТЕРм08-01-065-01
|
Залив масла
|
10x2
|
430,7
|
395,46
|
-
|
4307
|
352,4
|
3954,6
|
-
|
3,51
|
70,2
|
|
|
|
т
|
35,24
|
22,8
|
|
|
|
228
|
|
|
|
|
7
|
ТЕРм08-01-05-03
|
Трансформатор тока ТОЛ-10
|
8
|
52,6
|
12,91
|
15,29
|
736,4
|
341,6
|
180,74
|
214,06
|
2,43
|
19.5
|
|
|
|
компл
|
24,4
|
0,86
|
|
|
|
12,04
|
|
|
|
|
8
|
ТЕРм08-01-009-05
|
Выключатель элегазовый
ВГТ-110
|
3
|
7575,6
|
4799,09
|
336,79
|
22726,8
|
7409,16
|
14397,27
|
1010,37
|
243
|
729
|
|
|
|
шт.
|
2469,72
|
347,43
|
|
|
|
1042,29
|
|
|
|
|
9
|
ТЕРм08-01-022-01
|
Шины жесткие 110 кВ
|
10
|
1272,18
|
282,24
|
401,6
|
12721,8
|
5883,4
|
2822,4
|
4016
|
58,6
|
586
|
|
|
|
прол
|
588,34
|
16,54
|
|
|
|
165,4
|
|
|
|
|
10
|
ТЕРм08-01-026-01
|
Ячейка с ВВ/Tel-10
|
8
|
668,94
|
243,16
|
36,23
|
7358,34
|
4285,05
|
2674,76
|
398,53
|
38,8
|
310.4
|
|
|
|
шт
|
389,55
|
17,32
|
|
|
|
190,52
|
|
|
|
|
11
|
ТЕРм08-01-026-02
|
Ячейка с НАМИ-10-УХЛ1
|
2
|
429,68
|
215,74
|
36,23
|
859,36
|
355,42
|
431,48
|
72,46
|
17,7
|
35,4
|
|
|
|
шт
|
177,71
|
15,73
|
|
|
|
31,46
|
|
|
|
|
12
|
ТЕРм08-01-026-03
|
Ячейка с разъеденителем
|
1
|
306,5
|
171,12
|
28,96
|
306,5
|
106,42
|
171,12
|
28,96
|
10,6
|
10,6
|
|
|
|
шт.
|
106,42
|
12,27
|
|
|
|
12,27
|
|
|
|
|
13
|
ФЕРм33-04-001-1
|
Установка опор с помощью
механизмов
|
1230
|
234,26
|
120,13
|
86,08
|
288139,8
|
34501,5
|
147760
|
105878,4
|
3,17
|
3899,1
|
|
|
|
шт.
|
28,05
|
9,05
|
|
|
|
11131,5
|
|
|
|
|
14
|
ТЕРм08-01-061-01
|
Предохранитель ПКТ-10
|
62
|
30,41
|
5,65
|
13,41
|
182,46
|
68,1
|
33,9
|
80,46
|
1,13
|
70
|
|
|
|
шт.
|
11,35
|
0,35
|
|
|
|
2,1
|
|
|
|
|
15
|
ТЕРм08-01-062-02
|
Трансформатор силовой
ТМ-100/10
|
2
|
2660,28
|
1220,87
|
1137,21
|
5320,56
|
604,4
|
2441,74
|
2274,42
|
30,1
|
60,2
|
|
|
|
шт.
|
302,2
|
83,69
|
|
|
|
167,38
|
|
|
|
|
16
|
ТЕРм08-01-066-01
|
8
|
69,64
|
27,41
|
12,11
|
139,28
|
60,24
|
54,82
|
24,22
|
3
|
24
|
|
|
|
компл
|
30,12
|
1,59
|
|
|
|
3,18
|
|
|
|
|
17
|
ТЕРм 08-01-006-02
|
Трансформатор тока ТГФМ-110
|
5
|
1323,24
|
494,03
|
576,2
|
5292,96
|
1012,04
|
1976,12
|
2304,8
|
25,2
|
100,8
|
|
|
|
комп
|
253,01
|
35,79
|
|
|
|
143,16
|
|
|
|
|
18
|
ТЕРм08-01-007-02
|
Трансформатор напряжения
НКФ-110 УХЛ1
|
2
|
1642,01
|
824,64
|
569,38
|
3284,02
|
495,98
|
1649,28
|
1138,76
|
30,1
|
60,2
|
|
|
|
шт.
|
247,99
|
88,89
|
|
|
|
177,78
|
|
|
|
|
19
|
ТЕРм08-01-011-06
|
Разъединитель РДЗ-110
|
10
|
2035,22
|
1093,29
|
450,97
|
20352,2
|
4909,6
|
10932,9
|
4509,7
|
48,9
|
489
|
|
|
|
шт.
|
490,96
|
160,7
|
|
|
|
1607
|
|
|
|
|
20
|
ТЕРм08-01-015-02
|
ОПН-TEL-110/88-10-680 УХЛ1
|
2
|
1806,18
|
826,74
|
672,22
|
3612,36
|
614,44
|
1653,48
|
1344,44
|
30,6
|
61,2
|
|
|
|
комп
|
307,22
|
83,45
|
|
|
|
166,9
|
|
|
|
|
21
|
ТЕРм08-01-017-09
|
Изолятор опорный 110 кВ
|
2
|
191,4
|
67,8
|
99,7
|
382,8
|
47,8
|
135,6
|
198,6
|
2,38
|
4,76
|
|
|
|
шт.
|
23,9
|
7,6
|
|
|
|
15,2
|
|
|
|
|
22
|
ТЕРм08-01-020-02
|
Гирлянда поддерживающая 110
кВ
|
6
|
209,71
|
161,12
|
-
|
1258,26
|
291,54
|
966,72
|
-
|
4,84
|
29,04
|
|
|
|
шт.
|
48,59
|
14,42
|
|
|
|
86,52
|
|
|
|
|
23
|
ТЕРм08-01-021-05
|
Ошиновка гибкая
|
10
|
2286,2
|
1863,06
|
2,46
|
22862
|
4206,8
|
18630,6
|
24,6
|
41,9
|
419
|
|
|
|
прол.
|
420,68
|
115,26
|
|
|
|
1152,6
|
|
|
|
|
24
|
ФЕР33-04-008-3
|
Подвеска СИП-2А с помощью
механизмов
|
10,6
|
1388,23
|
579,41
|
177
|
14715,238
|
3396,03
|
6141,75
|
1876,2
|
22
|
233,2
|
|
|
|
1 км при 30 опорах
|
320,38
|
69,44
|
|
|
|
736
|
|
|
|
|
25
|
ФЕРм08-02-149
|
Подвеска СИП-3 с помощью
механизмов
|
73,7
|
1685,35
|
756,66
|
209
|
124210,3
|
33507,7
|
55765,8
|
15403,3
|
22
|
1621,4
|
|
|
|
1 км
|
454,65
|
93,28
|
|
|
|
6874,7
|
|
|
|
|
26
|
ФЕРм18-01-001
|
Установка маслосборника
|
1
|
12825,39
|
5238,16
|
3850,39
|
12825,39
|
3736,84
|
5238,16
|
3850,39
|
412
|
412
|
|
|
|
шт.
|
3736,84
|
571,13
|
|
|
|
571,13
|
|
|
|
|
27
|
ФЕР33-04-029-1
|
Установка КТП мощностью до
630 КВ∙А
|
62
|
395,81
|
358,82
|
2,16
|
22165,36
|
2072
|
20093,92
|
120,96
|
4,18
|
260
|
|
|
|
шт.
|
36,99
|
32,59
|
|
|
|
1825,04
|
|
|
|
|
Итого
|
|
|
|
|
629134,2
|
120324,74
|
325538,8
|
153736,74
|
|
11683,4
|
|
|
|
|
|
|
|
28463,9
|
|
|
|
|
№2 Материалы в ценах 2015
г.
|
|
21
|
Самарский Электрощит
|
Шины 10 кВ
|
25
|
18700
|
|
|
467500
|
|
|
|
|
|
|
|
|
м
|
|
|
|
|
|
|
|
|
|
|
22
|
Самарский Электрощит
|
Шины 110 кВ
|
10
|
32500
|
|
|
325000
|
|
|
|
|
|
|
|
|
прол.
|
|
|
|
|
|
|
|
|
|
|
Итого:
|
|
|
|
|
792500
|
|
|
|
|
|
|
№3 Оборудование в ценах
2015 г.
|
|
23
|
Тольятинский Трансформатор
|
Трансформатор силовой
ТДН-10000/110/10
|
2
|
5500000
|
|
|
11000000
|
|
|
|
|
|
|
24
|
ЗАО ЭНЕРГОМАШ
(Екатеринбург)
|
Выключатель элегазовый
ВГТ-110
|
3
|
1300000
|
|
|
3900000
|
|
|
|
|
|
|
25
|
УЗТТ
|
Разъединитель РДЗ-110
|
10
|
65000
|
|
|
650000
|
|
|
|
|
|
|
26
|
Самарский Электрощит
|
Трансформатор напряжения
НАМИ-110 УХЛ1
|
2
|
180000
|
|
|
360000
|
|
|
|
|
|
|
27
|
ОАО ВО «Электроаппарат»
|
Трансформатор тока ТГФМ-110
|
5
|
340000
|
|
|
1700000
|
|
|
|
|
|
|
28
|
ЗАО ГК «Таврида Электрик»
|
ОПН-TEL-110/88-10-680 УХЛ1
|
2
|
187000
|
|
|
374000
|
|
|
|
|
|
|
29
|
Самарский Электрощит
|
Заземление нейтрали
трансформатора
|
2
|
115000
|
|
|
230000
|
|
|
|
|
|
|
30
|
Уралэнерго
|
КТП
|
62
|
167400
|
|
|
10378000
|
|
|
|
|
|
|
31
|
Самарский Электрощит
|
Ячейка с ВВ/TEL-10
|
8
|
604000
|
|
|
4832000
|
|
|
|
|
|
|
32
|
Самарский Электрощит
|
Ячейка с НАМИ-10-УХЛ1
|
2
|
204000
|
|
|
408000
|
|
|
|
|
|
|
33
|
Самарский Электрощит
|
Ячейка с разъединителем
|
1
|
111000
|
|
|
111000
|
|
|
|
|
|
|
34
|
Самарский Электрощит
|
Предохранитель ПКТ-10
|
62
|
920
|
|
|
57040
|
|
|
|
|
|
|
35
|
ЗАО ГК «Таврида Электрик»
|
ОПН-TEL-10/12,6/5/150 УХЛ1
|
8
|
10400
|
|
|
83200
|
|
|
|
|
|
|
37
|
Самарский Электрощит
|
Трансформатор силовой
ТМ-100/10
|
2
|
102000
|
|
|
204000
|
|
|
|
|
|
|
38
|
Элекмет
|
СИП-3
|
73700
|
54,6
|
|
|
4024020
|
|
|
|
|
|
|
|
|
м
|
|
|
|
|
|
|
|
|
|
|
39
|
Рязань ШПЗ
|
Опора деревянная
|
1230
|
3930
|
|
|
4833900
|
|
|
|
|
|
|
|
|
шт
|
|
|
|
|
|
|
|
|
|
|
Итого:
|
|
|
|
|
43937660
|
|
|
|
|
|
|
|
|
|
|
|
|
|
|
|
|
|
|
|
|
|
|