Система электроснабжения поселка
ВВЕДЕНИЕ
трансформатор электроснабжение схема
В данной выпускной квалификационной работе (далее ВКР) разработана
система электроснабжения поселка имени Желябова. Данный населенный пункт
расположен в восточной части Устюженского района, на правом берегу реки Молога,
был основан в 1945 году, имеет численность населения 1100 человек. В 2000 году
постановлением губернатора Вологодской области посёлок городского типа
преобразован в сельский населённый пункт. Летом 2015 года было закончено
строительство моста через реку Молога, что позволило связать данный населенный
пункт с автотрассой А114 и деревней Лентьево, открыть новый транспортный путь
на Тверь и Псков минуя город Устюжну. Ожидается повышение привлекательности для
вложения частного капитала, увеличению строительства жилого сектора и как
следствие экономическому росту населенного пункта.
В ближайшее время появится необходимость в создании новой системы
электроснабжения данного населенного пункта, которое диктуется новыми
требованиями к ней по надёжности с учетом электробезопасности и способности
обеспечивать потребителей необходимым количеством электроэнергии. Надежность
питания зависит от принятой схемы электроснабжения, степени резервирования
отдельных групп электроприемников, а также от надежной работы элементов системы
электроснабжения.
В настоящее время в результате развития прогрессивных технологий и
увеличения плотности строительства частных домов, общественных зданий,
государственных учреждений, растут удельные мощности электроприемников. Все эти
изменения приводят к необходимости использования нового оборудования на
подстанциях и в распределительных сетях, в результате чего достигается
значительная экономия потребления электроэнергии и снижения эксплуатационных
затрат на техническое обслуживание электросетей, улучшатся условия работы
эксплуатационного персонала.
Требуемый уровень надежности и безопасности схемы электроснабжения
обеспечивается строгим соблюдением при выборе оборудования и элементов защиты
норм и правил, изложенных в правилах устройства электроустановок (ПУЭ), СНиПах
и ГОСТах.
1. КРАТКАЯ ХАРАКТЕРИСТИКА ПОТРЕБИТЕЛЕЙ
В данной выпускной квалификационной работе рассматривается
электроснабжение населенного пункта поселок имени Желябова. Исходными данными
для проектирования является генеральный план населенного пункта, который
представлен на листе (лист 1) со сведениями о этажности зданий и количестве
квартир.
В населенном пункте предусмотрено наличие объектов социально-культурной
сферы: школа, детский сад, больничный городок, котельная, магазины, водокачки.
Так же на территории населенного пункта располагается лесоперерабатывающий
комбинат ООО «ЛПК имени Желябова». Жилой фонд состоит из 1-о, 2-ух этажных
домов. Объекты социальной сферы оборудованы электроплитами.
На территории населенного пункта проходят две высоковольтные линии
электропередач. Основную нагрузку несут жилые дома, которые составляют примерно
65%, остальные - 35% составляют общественные здания и сооружения. Потребители
получают питание от трансформаторных подстанций (ТП), расположенных на
территории населенного пункта, а ТП запитаны от ВЛ-10 кВ питающихся от
подстанции 110/10,5 кВ «Желябово».
По населенному пункту проходят улицы, районного и местного значения как с
асфальтовым, бетонным покрытием, так и грунтовые.
Основные потребители в населенном пункте относятся к третьей категории,
но есть и потребители второй категории, допустимое время перерывов в
электроснабжении таких электроприёмников определяется временем включения
резервного источника, действиями дежурного персонала или выездной бригады
электромонтеров. Ко второй категории надёжности в населенном пункте относятся
жилые дома с электроплитами, котельная, больничный городок, школа, детский сад,
ООО «ЛПК имени Желябова», магазины, водокачки.
2. ОПРЕДЕЛЕНИЕ РАСЧЕТНЫХ НАГРУЗОК
.1 Определение расчетной нагрузки жилых зданий
Произведем расчет нагрузки частных домов населенного пункта [2].
Определим расчетную нагрузку для одноэтажных одноквартирных домов.
Расчетная электрическая нагрузка жилых домов Ржд, кВт,
приведенная к вводу жилого здания определяется по формуле:
, кВт,
(2.2)
где Ржд.уд - удельная расчетная электрическая нагрузка
электроприемников квартир (зданий) по табл. 2.1.1 [2] (кВт/квартира);
n -
количество квартир, шт.
Удельные расчетные нагрузки для коттеджей общей площадью до 150 м2
без электрической сауны определяются как для типовых квартир с плитами на
природном или сжиженном газе, или электрическими плитами.
Расчетная нагрузка частных жилых домов по формуле 2.2:
, (кВт).
Реактивная
нагрузка:
[2],
, (квар).
Полная
нагрузка:
, (кВ·А).
Определим
расчетную нагрузку для одноэтажных двухквартирных домов. Расчетная
электрическая нагрузка квартир Ркв, кВт, приведенная к вводу
жилого здания определяется по формуле:
, кВт,
(2.2)
где Ржд.уд - удельная расчетная электрическая нагрузка
электроприемников квартир (зданий) по табл. 2.1.1 [2] (кВт/квартира);
n -
количество квартир, шт.
Расчетная нагрузка силовых электроприемников Рс, кВт,
приведенная к вводу жилого дома, определятся по формуле:
, кВт.
(2.3)
Мощность
лифтовых установок Рр.л, кВт, равна 0, т.к. этажность домов
равна 1-му и лифтовые установки не используются.
Мощность
электродвигателей насосов водоснабжения, вентиляторов и др. санитарно
технических устройств Рст.у, кВт, также равна 0.
Мощность
резервных электродвигателей, а также электроприемников противопожарных
устройств, при расчете электрических нагрузок не учитывается.
Расчетная
нагрузка жилого дома (квартир и силовых приемников) Рр.ж.д,
кВт, определяется по формуле:
, кВт,
(2.4)
где
Ркв - расчетная нагрузка квартир, приведенная к вводу жилого
дома, кВт;
Рс - расчетная нагрузка силовых электроприемников жилого
дома, кВт;
Ку
- коэффициент участия в
максимуме нагрузки силовых электроприемников (равен 0,9).
Расчетные
коэффициенты реактивной мощности жилых домов принимаем по табл. 2.1.4 [2].
Пример
расчета (для электропотребителя 1 этажный, 2-ух квартирный дом, всего 38
домов):
Активная
нагрузка:
, (кВт),
, (кВт),
, (кВт).
Реактивная
нагрузка:
,
,
, (квар).
Полная
нагрузка:
, (кВ·А).
Определим
расчетную нагрузку для двухэтажных 16-квартирных домов, количество домов 10.
Расчетная электрическая нагрузка квартир Ркв, кВт, приведенная
к вводу жилого здания определяется по формуле:
, кВт,
(2.2)
где
Ркв.уд - удельная расчетная электрическая нагрузка
электроприемников квартир (зданий) по табл. 2.1.1 [2] (кВт/квартира);
n - количество
квартир, шт.
Расчетная
нагрузка силовых электроприемников Рс, кВт, приведенная к
вводу жилого дома, определятся по формуле:
, кВт
(2.3)
Мощность
лифтовых установок Рр.л, кВт, равна 0, т.к. этажность домов
равна 1-му и лифтовые установки не используются.
Мощность
электродвигателей насосов водоснабжения, вентиляторов и др. санитарно
технических устройств Рст.у, кВт, также равна 0.
Мощность
резервных электродвигателей, а также электроприемников противопожарных
устройств, при расчете электрических нагрузок не учитывается.
Расчетная
нагрузка жилого дома (квартир и силовых приемников) Рр.ж.д,
кВт, определяется по формуле:
, кВт,
(2.4)
где
Ркв - расчетная нагрузка квартир, приведенная к вводу жилого
дома, кВт;
Рс - расчетная нагрузка силовых электроприемников жилого
дома, кВт;
Ку - коэффициент участия в максимуме нагрузки силовых
электроприемников (равен 0,9).
Расчетные
коэффициенты реактивной мощности жилых домов принимаем по табл. 2.1.4 [2].
Активная
нагрузка:
, (кВт),
, (кВт),
, (кВт).
Реактивная
нагрузка:
,
,
, (квар).
Полная
нагрузка:
, (кВ·А).
Результаты
представлены в таблице (табл. 2.1).
Таблица
2.1 - Расчетная нагрузка жилых зданий
|
Наименование
электроприемника
|
n, зданий
|
Ркв.уд, кВт
|
Рр.ж.д, кВт
|
tgφ,
|
Qр.ж.д,
квар
|
Sр.ж.д,
кВ·А
|
|
1
|
2
|
3
|
4
|
5
|
6
|
7
|
8
|
|
1
|
1 эт.ж.д.(частный)
|
320
|
1,27
|
406,4
|
0,29
|
117,9
|
423,2
|
|
2
|
1 эт.ж.д. (2-ух кв.)
|
76
|
7
|
532
|
0,29
|
154,3
|
553,9
|
|
3
|
2 эт.ж.д.(16- кв.)
|
160
|
2,15
|
344
|
0,29
|
99,8
|
358,2
|
.2 Определение расчетной нагрузки общественных зданий
Укрупненные удельные нагрузки и коэффициенты мощности общественных зданий
массового строительства для ориентировочных расчетов рекомендуется принимать по
[2], табл. 2.2.1
Пример расчета (для школы):
Активная нагрузка:
, кВт,
(2.5)
где
Руд - удельная нагрузка, кВт/чел;
n - число учащихся, чел.
Реактивная
нагрузка здания:
, квар.
(2.6)
Полная
нагрузка здания:
, кВ·А,
(2.7)
(кВт),
, (квар),
, (кВ·А).
Результаты
расчета приведены в таблице (табл. 2.2) и особых пояснений не требуют.
Таблица
2.2 - Расчетная нагрузка общественных зданий
|
Учреждения
образования
|
|
Наименование
электроприемника
|
n, чел
|
Руд, кВт/чел.
|
Рзд., кВт
|
tgφ,
|
Qзд.,
квар
|
Sзд.,
кВ·А
|
|
4
|
Школа
|
300
|
0,25
|
75
|
0,38
|
28,5
|
80,2
|
|
5
|
Детсад
|
150
|
0,46
|
69
|
0,25
|
17,3
|
71,1
|
|
Предприятия
торговли
|
|
6
|
М-н «Машенька»
|
200
|
0,25
|
50
|
0,75
|
37,5
|
62,5
|
|
7
|
М-н «Юлия»
|
204
|
0,25
|
51
|
0,75
|
38,25
|
63,75
|
|
8
|
М-н «Продукты»
|
400
|
0,25
|
100
|
0,75
|
75
|
125
|
|
9
|
М-н «Ксения»
|
250
|
0,25
|
55
|
0,75
|
41,3
|
68,8
|
|
10
|
М-н «Промтовары»
|
150
|
0,16
|
24
|
0,48
|
11,5
|
26,6
|
|
11
|
Аптека
|
150
|
0,16
|
24
|
0,48
|
11,5
|
26,6
|
|
Кредитно-финансовые
учреждения
|
|
12
|
Отд. Сбербанка
|
150
|
0,054
|
8,1
|
0,57
|
4,6
|
9,3
|
|
Предприятия
общественного питания
|
|
13
|
Столовая
|
25
|
0,9
|
22,5
|
0,7
|
15,8
|
27,5
|
|
Учреждения
здравоохранения
|
|
14
|
Больн. городок
|
100
|
2,2
|
220
|
0,4
|
88
|
236,9
|
|
Административные
здания
|
|
15
|
Здание администр.
|
200
|
0,054
|
10,8
|
0,57
|
6,2
|
12,5
|
|
16
|
Дом культуры
|
250
|
0,46
|
115
|
0,5
|
57,5
|
128,4
|
|
ЖИЛИЩНО-КОММУНАЛЬНОЕ
ХОЗЯЙСТВО
|
|
17
|
Котельная
|
1
|
30
|
30
|
0,8
|
24
|
38,4
|
|
18
|
Водонас. станция
|
2
|
5
|
10
|
0,8
|
8
|
12,8
|
|
19
|
Гаражи
|
30
|
2,5
|
75
|
0,6
|
45
|
87,5
|
.3 Определение расчетной нагрузки лесоперерабатывающего комбината ООО
«ЛПК имени Желябова»
Основными
исходными данными для определения расчетной нагрузки служит перечень
потребителей электрической энергии с указанием их номинальной мощности. Расчет
выполняем в следующем порядке. Определяем суммарную номинальную мощность
, подключенную к ТП-1, которая составляет 525 кВт;
отношение номинальной мощности наибольшего электроприемника
к номинальной мощности наименьшего
имеет следующие значения
>3.
Для
группы электроприемников по таблице [5] принимаем значение
0,6 и по значению cos j находим tg j.
Определяем
активную и реактивную нагрузки (средние) за наиболее загруженную смену:
, кВт,
(2.8)
0,6 × 525 = 315, (кВт),
, квар,
(2.9)
=315 × 1 =315, (квар).
Т.к.
m>3 и
0,6
приведенное (эффективное) число электроприемников определяем по формуле:
, (шт).
(2.10)
В
зависимости от
и
по
таблице [5] находим коэффициент максимума Км =1,2, по
которому определяем максимальную активную мощность на питающей линии:
1,2 × 315 = 378, (кВт),
максимальная
реактивная мощность мощность при
>10
равна:
= 315,
квар,
определим
полную расчетную мощность:
, (кВ·А).
2.4 Светотехнический расчет наружного освещения
Рассчитаем нагрузку наружного освещения, считая, что улицы проходящие по
населенному пункту, являются улицами местного значения, категории В по
классификации [3].
Принимаем, что освещение этих улиц выполняется с однорядным расположением
светильников A-STREET-65/8000К (светодиодный светильник, 65 Вт,
производитель ООО «Экосвет», г. Владимир).
Подключим сети наружного освещения населенного пункта от четырех ТП.
Рассчитаем количество ламп для освещения улиц.
Проверим, обеспечивают ли выбранные светильники с шагом 30 м нормируемую
яркость покрытия L=0,4 кд/м2 [3], интенсивность
движения в обоих направлениях составляет 1500 ед. в час, ширина улицы 10 м.
Площадь для освещения светильника определим по формуле:
, м2,
(2.11)
где
h - высота
подвеса светильника, м;
d - шаг опор, м.
, (м2).
Определим
коэффициент использования светильников по табл. 9.14 [3]:
.
Определим
необходимый световой поток:
, Лм/м2,
(2.12)
где
L - нормируемая
яркость покрытия, кд/м2;
Кз
- коэффициент запаса;
ηL - коэффициент использования.
, Лм/м2.
Лампа
A-STREET-65/8000К имеет световой поток I=8000
Лм. При однорядном расположении светильников они могут осветить площадь
, м2,
(2.13)
, (м2),
что
больше чем фактическая площадь.
Причем
шаг (расстояние между двумя соединенными опорами) 30 м. Тогда, количество ламп,
необходимых для ТП-1 определим (общая длина улиц 1400 м):
, (шт).
Аналогично
для ТП-2, ТП-3 и ТП-4:
, (шт),
, (шт),
, (шт).
Рассчитаем
осветительную нагрузку, распределенную по ТП.
, кВт.
Для
ТП1:
, (кВт).
Для
ТП2:
, (кВт).
Для
ТП3:
, (кВт).
Для
ТП4:
, (кВт).
3.
ВЫБОР МЕСТА, ЧИСЛА И МОЩНОСТИ ТРАНСФОРМАТОРОВ
.1
Выбор места расположения ТП
Оптимальное
расположение ТП на генеральном плане населенного пункта определяется по
методике из [6]. Условный центр активной нагрузки (УЦН) определяется по
выражениям:
, см,
, см, (3.1)
где
Pi - активная мощность i-го
потребителя, кВт;
xi -
координата по оси ОХ i-го потребителя, см;
yi -
координата по оси ОY i-го
потребителя, см.
Если
источник питания (в нашем случае ТП) расположить в зоне рассчитанного центра
нагрузок, то затраты на систему электроснабжения (в нашем случае на воздушные
линии) будут минимальными.
Предварительно
намечаем количество ТП, равное четырем. Таким образом, разбиваем населенный
пункт на 4 части, получаем 4 начала координат. Далее расчет производим по
формулам, приведенным выше.
Найдем
условные центры нагрузок (УЦН) для всех частей населенного пункта. Данные
расчетов приведены в таблице (табл. 3.1) и пояснения не требуют. Координаты по
генплану (Лист 1).
Таблица
3.1- Результаты расчета УЦН
|
Электропотребитель
|
хi, см
|
уi, см
|
Рi, кВт
|
Рiхi
|
Рiyi
|
|
1
|
3
|
4
|
5
|
6
|
7
|
|
ТП 1
|
|
1
|
ЛПК имени Желябова
|
177
|
330
|
378
|
66906
|
124740
|
|
2
|
2 эт.16 кв.дом
|
208
|
283
|
34,4
|
7155,2
|
9735,2
|
|
3
|
2 эт.16 кв.дом
|
222
|
291
|
34,4
|
7636,8
|
10010,4
|
|
1
|
2
|
3
|
4
|
5
|
6
|
7
|
|
4
|
2 эт.16 кв.дом
|
237
|
300
|
34,4
|
8152,8
|
10320
|
|
5
|
2 эт.16 кв.дом
|
252
|
307
|
34,4
|
8668,8
|
10560,8
|
|
6
|
2 эт.16 кв.дом
|
274
|
319
|
34,4
|
9425,6
|
10973,6
|
|
7
|
2 эт.16 кв.дом
|
287
|
326
|
34,4
|
9872,8
|
11214,4
|
|
8
|
2 эт.16 кв.дом
|
227
|
332
|
34,4
|
7808,8
|
11420,8
|
|
9
|
2 эт.16 кв.дом
|
241
|
337
|
34,4
|
8290,4
|
11592,8
|
|
10
|
2 эт.16 кв.дом
|
256
|
343
|
34,4
|
8806,4
|
11799,2
|
|
11
|
2 эт.16 кв.дом
|
272
|
347
|
34,4
|
9356,8
|
11936,8
|
|
12
|
Здание администр.
|
195
|
299
|
10,8
|
2106
|
3229,2
|
|
13
|
Водонасос. ст.
|
226
|
310
|
10
|
2260
|
3100
|
|
14
|
Магаз. Промтов.
|
216
|
274
|
24
|
5184
|
6576
|
|
15
|
Гаражн. боксы
|
299
|
347
|
25
|
7475
|
8675
|
|
16
|
Гаражн. боксы
|
332
|
346
|
25
|
8300
|
8650
|
|
17
|
Гаражн. боксы
|
365
|
345
|
25
|
9125
|
8625
|
|
|
|
|
ƩРi=841,8
|
Ʃ Рiхi= 186530,4
|
Ʃ Рiyi=
273159,2
|
Произведем расчет по формуле (3.1):
Координаты
условного центра нагрузки для ТП-1: x=221,6, см; y=324,4,
см.
Аналогично
проведем расчет для остальных ТП.
Координаты
условного центра нагрузки для ТП-2: x=133,5, см; y=248,7,
см.
Координаты
условного центра нагрузки для ТП-3: x=325,6, см; y=282,4,
см.
Координаты
условного центра нагрузки для ТП-4: x=464,4, см; y=269,3,
см.
3.2 Определение электрических нагрузок распределительных сетей 0,38 кВ
Активная
расчётная нагрузка линии на шинах 0,38 кВ трансформаторной подстанции при
смешанном питании потребителей различного назначения (жилые дома и общественные
здания)
,
,
определяется по формуле,
, кВт,
(3.2)
где
Рр,ж. наиб. - наибольшая нагрузка из жилых домов, кВт;
ку,i - коэффициент участия в максимуме i-го потребителя
из жилых домов;
Рр.ж.i - нагрузка i-го жилого дома, кВт;
ку,j -
коэффициент участия в максимуме j-го потребителя из общественных зданий;
Рр.ж.j -
нагрузка j-го общественного здания, кВт.
Расчетная
нагрузка для дневного максимума для ТП определяется по формуле:
, кВт,
(3.3)
где
Рр,общ. наиб. - наибольшая нагрузка из общественных зданий,
кВт;
ку,i -
коэффициент участия в максимуме i-го потребителя из жилых домов;
Рр.ж.i -
нагрузка i-го жилого дома, кВт;
ку,j -
коэффициент участия в максимуме j-го потребителя из общественных зданий;
Рр.ж.j -
нагрузка j-го общественного здания, кВт.
Пример
расчета для ТП1.
Дневной
максимум (активная нагрузка):
Вечерний
максимум (активная мощность):
Дневной
максимум (реактивная мощность):
Вечерний
максимум (реактивная мощность):
Расчеты
для остальных ТП проводятся аналогичным образом и пояснений не требуют.
Результаты расчетов нагрузки ТП приведены в таблице (табл. 4.2).
Таблица
3.2 - Результаты расчетов нагрузки ТП
|
ТП 1
|
ТП 2
|
ТП 3
|
ТП 4
|
|
Рр, кВт
|
Qр, квар
|
Рр, кВт
|
Qр, квар
|
Рр, кВт
|
Qр, квар
|
Рр, кВт
|
Qр, квар
|
|
Дневной максимум
|
645,8
|
421,4
|
208,6
|
124,9
|
495,3
|
219,8
|
358,9
|
135,7
|
|
Вечерний максимум
|
591
|
310,3
|
223,4
|
110,9
|
557,6
|
231,6
|
397,9
|
145,1
|
3.3 Выбор числа и мощности трансформаторов
При выборе используем методику, приведенную в [6]. Минимальное число
трансформаторов определяется:
, шт,
(3.5)
где
Рр - расчетная активная нагрузка потребителей, кВт;
кз
- коэффициент загрузки
трансформатора (принимается в зависимости от категории надежности
потребителей);
Sн.т.
- номинальная мощность трансформатора, кВА.
Полученное
NT.min
округляется до ближайшего целого числа - NT.
Выбранное
количество трансформаторов может передать в сеть напряжением до 1 кВ при
заданном коэффициенте загрузки реактивную мощность QT,
величина которой определяется по формуле:
, квар.
(3.6)
Если
величина QT больше
расчетной реактивной нагрузки Qp, то установка конденсаторных батарей не требуется, а
если меньше, то выбираются конденсаторные батареи.
Уточняется
кз по формуле:
, (3.7)
где
Qку.факт
- фактическая мощность конденсаторных батарей, квар.
Уточняется
кз в послеаварийном режиме по формуле:
, (3.8)
Приведем
пример расчета для ТП1. Зададимся предварительным значением коэффициента
загрузки согласно [6] в пределах 0,7-0,8 т.к. преобладают нагрузки II
категории надежности. Далее проводим расчет по приведенным выше формулам.
Принимаем
NT=2,
Компенсация реактивной мощности в сети 0,38 кВ.
Расчет tgφ для КТП №1:
Расчет tgφ для КТП №2:
Расчет tgφ для КТП №3:
Расчет tgφ для КТП №4:
Для сети 0,38 кВ tgφ не должен превышать 0,35, из
приведенных расчетов компенсация реактивной мощности необходима для КТП №1, КТП
№2, КТП №3.
Произведем расчет мощности конденсаторной батареи для КТП №1:
Произведем расчет мощности конденсаторной батареи для КТП №2:
Произведем расчет мощности конденсаторной батареи для КТП №3:
Для КТП №1 выбираем конденсаторную батарею КРМ-0,4-150-06-25 и
устанавливаем ее в КТП.
Для КТП №2 выбираем конденсаторную батарею КРМ-0,4-20-04-5 и
устанавливаем ее в КТП.
Для КТП №3 выбираем конденсаторную батарею КРМ-0,4-30-04-7,5 и
устанавливаем ее в КТП.
Результаты расчета приведены в таблице (табл. 3.3).
Таблица 3.3 - Результаты выбора трансформаторов
|
ТП
|
Sн.т,
кВ·А
|
Nт
|
кз
|
кз, пав
|
|
1
|
400
|
3
|
0,8
|
0,96
|
|
630
|
2
|
0,8
|
1,22
|
|
1000
|
2
|
0,8
|
0,77
|
|
2
|
160
|
2
|
0,9
|
1,59
|
|
250
|
1
|
0,9
|
1,02
|
|
400
|
1
|
0,9
|
0,64
|
|
3
|
400
|
2
|
0,8
|
1,51
|
|
630
|
2
|
0,8
|
0,95
|
|
1000
|
2
|
0,8
|
0,61
|
|
4
|
250
|
2
|
0,8
|
1,69
|
|
400
|
2
|
0,8
|
1,06
|
|
630
|
2
|
0,8
|
0,63
|
Окончательное решение по выбору трансформаторов необходимо принимать на
основании технико-экономического сравнения вариантов из таблицы. Это сравнение
представлено в следующем подразделе.
.4 Технико-экономическое сравнение выбора трансформаторов
Для окончательного выбора необходимо произвести технико-экономическое
сравнение предложенных вариантов трансформаторов.
Полные затраты на обслуживание трансформатора определяются по выражению:
, тыс. руб./год,(3.9)
где
E - норма дисконта,
;
- полные
капитальные затраты с учётом стоимости КТП, тыс. руб.;
- стоимость потерь в трансформаторе, тыс. руб./год;
- затраты на обслуживание ремонт и амортизацию, тыс. руб.
, тыс. руб.,(3.10)
где
- цена трансформатора,
тыс. руб,
тыс. руб;
- индекс цен оборудования (I=1);
- коэффициент, учитывающий транспортно заготовительные расходы,
связанные с приобретением оборудования;
- коэффициент учитывающий затраты на строительные работы;
- коэффициент учитывающий затраты на монтаж и отладку
оборудования.
тыс. руб.;
тыс. руб.
, тыс. руб./год,(3.11)
где
- стоимость 1кВт/ч электроэнергии, C0=2,50 руб.;
- годовое число часов работы трансформатора,
;
- потери холостого хода,
кВт,
кВт;
- потери короткого замыкания,
кВт,
кВт;
- время максимальных потерь,
Ип.тр.1= 
тыс. руб.,
Ип.тр.2=
тыс. руб.,
, тыс. руб., (3.12)
где
- норма амортизационных отчислений;
- норма обслуживания оборудования;
- норма ремонта оборудования.
тыс. руб.,
тыс. руб.,
ЗƩтр.1=0,25·339+92,7+25,1=202,5 тыс. руб.,
ЗƩтр.2=0,25·526+124,6+38,96=295,1 тыс. руб.,
Каталожные характеристики трансформаторов представлены в табл. 3.4
Таблица 3.4 - Каталожные характеристики и стоимость трансформаторов
|
Тип трансформатора
|
Номинальная мощность
|
Номинальное напряжение
обмоток
|
Потери
|
Uкз
|
Стоимость
|
|
|
ВН
|
НН
|
Рхх
|
Ркз
|
|
|
|
кВ×А
|
кВ
|
кВ
|
кВт
|
%
|
руб.
|
|
ТМГ-630/10/0,4
|
630
|
10
|
0,4
|
1,05
|
7,6
|
5,5
|
290000
|
|
ТМГ-1000/10/0,4
|
1000
|
10
|
0,4
|
1,6
|
10,08
|
6
|
450000
|
Как следует из расчетов, наименьшие приведенные затраты имеют место в I варианте. Окончательно принимаем к
установке трансформаторы ТМГ-630/10/0,4.
4. РАЗРАБОТКА ПРИНЦИПИАЛЬНОЙ СХЕМЫ ЭЛЕКТРОСНАБЖЕНИЯ
Выбор схемы электроснабжающей сети зависит от конкретных условий:
географического положения и конфигурации территории населенного пункта,
плотности нагрузок и их роста, количества и характеристики источников питания,
исторически сложившейся существующей схемы сети и др. Специфика требований и
условий заключается в особенной актуальности применения возможно простых схем с
минимальным количеством электрооборудования, часть которого работает в
неотапливаемых помещениях, и сооружений специализированных конструкций.
Радиально-магистральная
распределительная сеть 0,38 - 10 кВ без резервирования линий и трансформаторов:
сеть характеризуется наименьшими капиталовложениями на осуществление
электроснабжения потребителей из-за отсутствия резервирования элементов сети и
выбора параметров всех элементов сети только по условиям нормального режима
работы. Применяется для электроснабжения потребителей III категории в
посёлках городского типа при воздушных линиях до
и
.
Петлевая
неавтоматизированная распределительная сеть 0,38 - 10 кВ: по условиям
надёжности петлевые линии 10 кВ следует присоединять к территориально разным
центрам питания. Петлевые линии 380 В могут питаться от одного или двух ТП.
Петлевые сети применяются при воздушных и кабельных линиях.
В
нормальном режиме петлевые линии размыкаются на одной из ТП. Петлевые сети
рекомендуются в качестве основных для электроснабжения потребителей II и III
категорий жилых районов.
Если
в районе, обслуживаемом петлевыми сетями, имеются отдельные приёмники или потребители
электроэнергии I категории, то в таких случаях применяется выборочное
резервирование питания.
Радиально-магистральная
автоматизированная сеть
с резервированием линий и трансформаторов: линии
обычно кабельные. По технико-экономическим показателям основным типом такой
сети являются варианты АВР на стороне
при
двухтрансформаторных ТП. В некоторых случаях находят применение
однотрансформаторные ТП с АВР на выключателях нагрузки на стороне
. Областью применения магистральных автоматизированных
сетей являются:
1) районы, в которых по технико-экономическим показателям
целесообразно применение двухтрансформаторных ТП;
2) потребители со значительной частью электроприёмников I категории.
Для электроснабжении рассчитываемого населенного пункта применяется
петлевая магистральная распределительная сеть 10 кВ и магистральная сеть 0,38
кВ.
Все сети выполнены воздушными линиями.
5. ПРОЕКТИРОВАНИЕ СИСТЕМЫ ЭЛЕКТРОСНАБЖЕНИЯ 0,38 КВ
.1Основные положения
Сети 0,38 кВ выполняем самонесущими изолированными проводами (СИП) с
изолированной несущей жилой.
Крепление, соединение СИП и присоединение к СИП в соответствии с [3] п.
2.4.21 следует производить следующим образом:
) крепление провода магистрали ВЛИ на промежуточных и угловых
промежуточных опорах - с помощью поддерживающих зажимов;
) крепление провода магистрали ВЛИ на опорах анкерного типа, а также
концевое крепление проводов ответвления на опоре ВЛИ и на вводе - с помощью
натяжных зажимов;
) соединение провода ВЛИ в пролете - с помощью специальных соединительных
зажимов; в петлях опор анкерного типа допускается соединение неизолированного
несущего провода с помощью плашечного зажима. Соединительные зажимы, предназначенные
для соединения несущего провода в пролете, должны иметь механическую прочность
не менее 90 % разрывного усилия провода;
) соединение фазных проводов магистрали ВЛИ - с помощью соединительных
зажимов, имеющих изолирующее покрытие или защитную изолирующую оболочку;
) соединение проводов в пролете ответвления к вводу не допускается;
) соединение заземляющих проводников - с помощью плашечных зажимов;
) ответвительные зажимы следует применять в случаях:
ответвления от фазных жил, за исключением СИП со всеми несущими
проводниками жгута; ответвления от несущей жилы;
) самонесущий изолированный провод крепится к опорам без применения
изоляторов.
По условиям механической прочности для нашего района на магистралях ВЛ,
на линейном ответвлении от ВЛ и на ответвлениях к вводам следует применять
провода с минимальными сечениями, указанными в [1] табл. 2.4.1 и 2.4.2:
) магистраль выполняется сечением 50 мм²;
2) линейное ответвление выполняется сечением 35 мм²;
3) ответвление к вводам выполняется сечением 16 мм².
Механический расчет для ВЛ-0,38 кВ производить не будем. Длину пролетов
принимаем в соответствии с [1] табл.2.4.3 для линий прокладываемых в II районе по гололеду.
При строительстве ВЛ-0,38 кВ габаритные размеры при пересечении и
сближении с ЛЭП и инженерными сооружениями принимаем в соответствии с [1].
.2 Уточнение электрических нагрузок на элементах схемы
В соответствии с выше указанными требованиями проектируем трассы линий
0,38 кВ. Трассы воздушных линий 0,38 кВ приведены на генеральном плане (см. лист
2).
Определение расчетных нагрузок линий 0,38 кВ проводим в соответствии с
методикой приведенной в п.2.2.1. Все данные расчетов сносим в табл.5.1.
Таблица 5.1 - Расчетные нагрузки линий 0,38 кВ
|
№п/п
|
Наименование
|
Дневная
|
Вечерняя
|
|
|
Рр,лин кВт
|
Qp,лин квар
|
Рр,лин кВт
|
Qp,лин квар
|
|
1
|
КТП 1
|
Линия №1
|
126
|
105
|
75,6
|
63
|
|
2
|
|
Линия №2
|
126
|
105
|
75,6
|
63
|
|
3
|
|
Линия №3
|
126
|
105
|
75,6
|
63
|
|
4
|
|
Линия №4
|
73,1
|
25,4
|
63,8
|
22,9
|
|
5
|
|
Линия №5
|
62,2
|
18,3
|
58,7
|
15,8
|
|
6
|
|
Линия №6
|
114,7
|
35,6
|
112,8
|
30,4
|
|
№п/п
|
Наименование
|
Дневная
|
Вечерняя
|
|
|
Рр,лин кВт
|
Qp,лин квар
|
Рр,лин кВт
|
Qp,лин квар
|
|
7
|
КТП 2
|
Линия №1
|
80,9
|
64,9
|
77,1
|
46,7
|
|
8
|
|
Линия №2
|
25,1
|
7,3
|
37,4
|
10,9
|
|
9
|
|
Линия №3
|
76,7
|
45,2
|
70
|
43,4
|
|
10
|
|
Линия №4
|
25,9
|
7,5
|
38,9
|
9,9
|
|
11
|
КТП 3
|
Линия №1
|
73,5
|
34,7
|
69,7
|
26,1
|
|
12
|
|
Линия №2
|
185,2
|
77,5
|
153,8
|
78,4
|
|
13
|
|
Линия №3
|
98,5
|
28,6
|
147,7
|
42,8
|
|
14
|
|
Линия №4
|
38,1
|
11
|
77,4
|
35,3
|
|
15
|
|
Линия №5
|
80
|
48
|
65
|
37
|
|
16
|
КТП 4
|
Линия №1
|
154,1
|
78,1
|
149,1
|
75,4
|
|
17
|
|
Линия №2
|
35,8
|
10,4
|
57,8
|
15,6
|
|
18
|
|
Линия №3
|
83,5
|
22,4
|
62,8
|
16,9
|
|
19
|
|
Линия №4
|
85,5
|
24,8
|
128,2
|
37,2
|
За расчетную нагрузку линии принимаем наибольшую. Для каждой линии найдем
расчетный ток. Все данные расчетов сносим в табл.5.2.
Таблица 5.2 - Расчетные параметры линий 0,38 кВ
|
№п/п
|
Наименование
|
Рр,лин кВт
|
Qp,лин квар
|
Sр,лин кВ·А
|
Ip,лин А
|
|
1
|
КТП 1
|
Линия №1
|
126
|
105
|
164
|
236,7
|
|
2
|
|
Линия №2
|
126
|
105
|
164
|
236,7
|
|
3
|
|
Линия №3
|
126
|
105
|
164
|
236,7
|
|
4
|
|
Линия №4
|
73,1
|
25,4
|
77,3
|
111,5
|
|
5
|
|
Линия №5
|
62,2
|
18,3
|
64,8
|
93,5
|
|
6
|
|
Линия №6
|
114,7
|
35,6
|
120,1
|
173,3
|
|
7
|
КТП 2
|
Линия №1
|
80,9
|
64,9
|
103,7
|
149,7
|
|
8
|
|
Линия №2
|
37,4
|
10,9
|
38,9
|
56,1
|
|
9
|
|
Линия №3
|
76,7
|
45,2
|
89
|
128,4
|
|
10
|
|
Линия №4
|
38,9
|
9,9
|
40,1
|
57,8
|
|
11
|
КТП 3
|
Линия №1
|
73,5
|
34,7
|
81,2
|
117,1
|
|
12
|
|
Линия №2
|
165,2
|
47,7
|
171,9
|
247,6
|
|
13
|
|
Линия №3
|
147,7
|
42,8
|
153,7
|
221,8
|
|
14
|
|
Линия №4
|
77,4
|
35,3
|
85,1
|
122,8
|
|
15
|
|
Линия №5
|
80
|
48
|
93,3
|
134,7
|
|
16
|
КТП 4
|
Линия №1
|
154,1
|
78,1
|
172,8
|
249,4
|
|
17
|
|
Линия №2
|
57,8
|
15,6
|
59,8
|
86,3
|
|
18
|
|
Линия №3
|
83,5
|
22,4
|
86,4
|
124,7
|
|
19
|
|
Линия №4
|
128,2
|
37,2
|
133,4
|
192,5
|
.3 Выбор проводов для ВЛ в сетях 0,38 кВ
Определение сечения проводника по длительно - допустимому току:
(5.1)
где
Iдоп -
длительно-допустимый ток провода (принимаем по [5]), А;
-
расчётный ток линии, А;
Кср
- коэффициент среды, учитывающий отличие температуры среды от той, при которой
составляются таблицы допустимых значений (принимаем по [5]);
Кпр
- коэффициент прокладки, зависит от количества проводов прокладываемых
параллельно (в нашем случае Кпр=1, т.к. линии 0,38 кВ имеют
одноцепное исполнение).
Проверка
выбранного провода на потери напряжения:
%, (6.2)
где
- длина воздушной линии, м;
rо и xо -
активное и реактивное удельные сопротивления воздушной линии (принимаем по
[5]), Ом/км;
cosφ и sinφ - коэффициент мощности потребителя (при преобладании производственных
нагрузок cosφ=0,85; sinφ=0,53, при преобладании коммунально-бытовых нагрузок cosφ=0,93;sinφ=0,37);
-
коэффициент, учитывающий снижение тока вдоль магистральной линии.
Приведем
пример выбора провода для линии №1 КТП №1.
Исходные
данные:
)
протяженность линии (длина до самого удаленного потребителя) Lвл=0,130, км;
)
нормированная температура провода: Tпр=50(°С);
)
принимаем условную и расчётную температуры среды в месте прокладки равными
15°С, тогда в соответствии с [5] Кср=1,25; Кпр =1,0;
)
в соответствии с [1] табл.2.4.2 для линий прокладываемых в II
районе по гололеду min сечение провода принимается 50 мм²;
)
по [4] удельные сопротивления провода равны: rо=0,6(Ом/км), хо=0,07(Ом/км).
Расчётный
ток линии равен: Iр,вл=236,7,
А.
Выбираем
провод марки СИП 2А (3*70+1*95+1*25) для которого: Iдоп= 240, А ≥ 236,7, А. Отсюда следует, что
выбранный нами провод можно применять к установке.
Выбранный
нами провод выполнен следующим образом: фазное провода выполнены сечением 70 мм², нейтраль является несущей нагрузку жилой и имеет
сечение 95 мм²,
провод уличного освещения имеет сечение
25 мм².
Поскольку линии 0,38 кВ имеет
значительную протяженность, то и линейные ответвления выполняются проводом СИП
2А (3*70+1*95+1*25).
В
данном секторе преобладают производственные нагрузки, следовательно cosφ=0,85; sinφ=0,53.
Потеря
напряжения в линии составят:
%=2,39 %.
Данная
линия проходит по потерям напряжения. Расчёты для остальных ВЛ-0,38 кВ
аналогичны. В случае, если линия не проходит по
, то
увеличиваем сечение провода. Результаты расчётов сводим в табл.5.3.
В
соответствии [1] п.2.4.15 все вводы выполняем проводом марки СИП 2А (2-16) (Iдоп=96 А, если Iр потребителя не превышает Iдоп).
Таблица
5.3 - Выбор проводов и нахождение
для сетей
0,38 кВ
|
№п/п
|
Наименование
|
Ip,лин А
|
Протяжен ность линии, км
|
Марка провода
|
, %
|
|
1
|
Линия №1
|
236,7
|
0,13
|
СИП 2А (3*70+1*95+1*25)
|
3,64
|
|
2
|
|
Линия №2
|
236,7
|
0,06
|
СИП 2А (3*70+1*95+1*25)
|
1,68
|
|
3
|
|
Линия №3
|
236,7
|
0,18
|
СИП 2А (3*70+1*95+1*25)
|
5,04
|
|
4
|
|
Линия №4
|
111,5
|
0,24
|
СИП 2А (3*50+1*70+1*25)
|
4,97
|
|
5
|
|
Линия №5
|
93,5
|
0,39
|
СИП 2А (3*70+1*95+1*25)
|
4,58
|
|
6
|
|
Линия №6
|
173,3
|
0,33
|
СИП 2А (3*95+1*95+1*25)
|
4,91
|
|
7
|
КТП 2
|
Линия №1
|
149,7
|
0,85
|
СИП 2А (3*120+1*120+1*25)
|
5,06
|
|
8
|
|
Линия №2
|
56,1
|
0,79
|
СИП 2А (3*95+1*95+1*25)
|
4,77
|
|
9
|
|
Линия №3
|
128,4
|
0,26
|
СИП 2А (3*70+1*95+1*25)
|
4,20
|
|
10
|
|
Линия №4
|
57,8
|
0,74
|
СИП 2А (3*70+1*95+1*25)
|
5,04
|
|
11
|
КТП 3
|
Линия №1
|
117,1
|
0,66
|
СИП 2А (3*120+1*120+1*25)
|
5,09
|
|
12
|
|
Линия №2
|
247,6
|
0,36
|
СИП 2А (3*120+1*120+1*25)
|
5,08
|
|
13
|
|
Линия №3
|
221,8
|
0,33
|
СИП 2А (3*120+1*120+1*25)
|
4,82
|
|
14
|
|
Линия №4
|
122,8
|
0,74
|
СИП 2А (3*120+1*120+1*25)
|
5,82
|
|
15
|
|
Линия №5
|
134,7
|
0,87
|
СИП 2А (3*120+1*120+1*25)
|
5,76
|
|
16
|
КТП 4
|
Линия №1
|
249,4
|
0,29
|
СИП 2А (3*120+1*120+1*25)
|
4,76
|
|
17
|
|
Линия №2
|
86,3
|
0,72
|
СИП 2А (3*120+1*120+1*25)
|
5,09
|
|
18
|
|
Линия №3
|
124,7
|
0,85
|
СИП 2А (3*120+1*120+1*25)
|
5,06
|
|
19
|
|
Линия №4
|
192,5
|
0,81
|
СИП 2А (3*120+1*120+1*25)
|
5,26
|
.4 Расчёт токов короткого замыкания
до 1 кВ
Особенности расчёта:
) считаем питание осуществляется от источника неограниченной мощности, то
при расчёте напряжение на шинах подстанции в сети низшего напряжения считается
неизменным;
) сопротивление системы высшего напряжения в расчёте можно не учитывать;
) учитываются как индуктивное так и активное сопротивления элементов
системы электроснабжения;
) сопротивления переходных контактов, болтовых соединений,
трансформаторов тока, т.к они очень малы в сравнении с сопротивлением линии;
) при необходимости учитывается подпитка от мощных двигателей в точку
короткого замыкания, если двигатель питается с шин ТП;
) расчёты проводятся в именованных единицах.
.4.1 Методика расчёта трёхфазных токов короткого замыкания
Напряжение
системы принимаем неизменным:
=
=0,38 кВ.
Расчет
сопротивлений элементов схемы замещения для расчёта токов трёхфазного короткого
замыкания приведен ниже.
Индуктивное
сопротивление трансформатора:
Ом,(5.3)
где
Uк -
напряжение короткого замыкания трансформатора, %;
Uном - номинальное напряжение трансформатора относительно
которого проводится расчёт, кВ;
Sном - номинальная мощность трансформатора, кВ·А.
Активное
сопротивление трансформатора:
Ом,(5.4)
где
∆Рк - потери мощности в обмотках трансформатора, %.
Полное
сопротивление трансформатора:
,
Ом.(5.5)
Сопротивление
питающей линии:
Ом,
(5.6)
где
rо и xо - активное и реактивное удельные сопротивления
воздушной линии (принимаем по [4]), Ом/км;
Lвл - длина воздушной линии, м.
Максимальное
значение тока короткого трехфазного замыкания без учёта ограничивающего
действия переходного сопротивления:
кА,(5.7)
где
- среднее линейное напряжение сети, кВ;
-
суммарное сопротивление до места короткого замыкания, Ом.
Ом,(5.8)
где
- суммарное активное сопротивление до места короткого
замыкания, Ом;
-
суммарное реактивное сопротивление до места короткого замыкания, Ом.
Ударный
ток в линии:
кА,
(5.9)
, (5.10)
, с,
(5.11)
где
куд - ударный коэффициент;
-
суммарное активное сопротивление линии до места короткого замыкания, Ом;
-
суммарное индуктивное сопротивление линии до места короткого замыкания, Ом.
5.4.2 Методика расчёта однофазных токов короткого замыкания
Ток короткого однофазного замыкания:
кА,
(5.12)
где
- полное сопротивление питающей системы и силового
трансформатора, Ом;
- полное
сопротивление петли фаза - ноль от трансформатора до точки короткого замыкания,
Ом.
, Ом,
(5.13)
где
- индуктивное и активное сопротивления прямой,
обратной и нулевой последовательностей силового трансформатора, Ом.
5.4.3 Пример расчёта токов короткого замыкания
Пример расчёта токов короткого замыкания согласно ГОСТ
28249-93
Для выбора защитно-коммутационной аппаратуры требуется рассчитать токи
3-х фазного КЗ в начале линии (чтобы проверить динамическую стойкость
защитно-коммутационной аппаратуры), однофазные КЗ в самых удаленных участках
линии (чтобы проверить чувствительность защитно-коммутационной аппаратуры).
Для примера рассчитаем токи короткого замыкания для линии №1 КТП №1.
Схема для расчета токов КЗ приведена на рисунке 1.
Рисунок 1- Схема для расчета токов КЗ
Произведем расчет 3-х фазного тока короткого замыкания для точки К1.
Активное сопротивление трансформатора :
, мОм.
Индуктивное
сопротивление трансформатора:
, мОм.
Примем
сопротивление катушек автоматического выключателя ВА-52-31 номиналом 400 А
согласно ГОСТ 28249-93:
, мОм,
, мОм.
Сопротивление
шинопровода ШМА4-1250 при длине 1 м согласно ГОСТ 28249-93:
, мОм,
, мОм.
Активное
сопротивление дуги находим по графику зависимостей rд = f(s,
lпр) при трехфазном КЗ за трансформатором мощностью 630 кВА
согласно ГОСТ 28249-93:
, мОм,
Полное
сопротивление участка цепи:
, мОм.
Ток
трёхфазного замыкания:
=7,86,
кА,
=25,74/(14,15*314)=0,0007,
с.
Тогда
ударный коэффициент:
=1.
Ударный
ток:
=11,12,
кА.
Произведем
расчет 1-о фазного тока короткого замыкания для точки К2:
=14,3
(мОм);
=0,13·0,92=0,119, Ом.
Ток
короткого однофазного замыкания равен:
, кА.
Расчёты
токов короткого замыкания для остальных линий производим в соответствии с выше
предложенной методикой.
Таблица
5.4 - Расчёт токов КЗ
|
№ п/п
|
Наименование
|
Ток кз в начале линии, кА
|
Однофазный ток кз в конце
линии, кА
|
|
|
 
|
|
|
|
1
|
КТП 1
|
Линия №1
|
7,86
|
11,1
|
1,73
|
|
2
|
|
Линия №2
|
|
|
1,79
|
|
3
|
|
Линия №3
|
|
|
0,75
|
|
4
|
|
Линия №4
|
|
|
0,42
|
|
5
|
|
Линия №5
|
|
|
0,35
|
|
6
|
|
Линия №6
|
|
|
0,48
|
|
7
|
КТП 2
|
Линия №1
|
3,62
|
5,1
|
0,42
|
|
8
|
|
Линия №2
|
|
|
0,17
|
|
9
|
|
Линия №3
|
|
|
0,48
|
|
10
|
|
Линия №4
|
|
|
0,18
|
|
11
|
КТП 3
|
Линия №1
|
7,86
|
11,1
|
0,35
|
|
12
|
|
Линия №2
|
|
|
0,74
|
|
13
|
|
Линия №3
|
|
|
0,66
|
|
14
|
|
Линия №4
|
|
|
0,36
|
|
15
|
|
Линия №5
|
|
|
0,41
|
|
Продолжение таблицы 5.4 -
Расчёт токов КЗ
|
|
16
|
КТП 4
|
Линия №1
|
5,28
|
7,5
|
0,75
|
|
17
|
|
Линия №2
|
|
|
0,26
|
|
18
|
|
Линия №3
|
|
|
0,37
|
|
19
|
|
Линия №4
|
|
|
0,59
|
5.5 Выбор и проверка защитной
аппаратуры до 1 кВ
.5.1 Методика расчёта и выбора автоматических выключателей
Номинальное напряжение выключателя должно быть равно или больше
напряжения сети:
,
В.(5.14)
Номинальный
ток выключателя должен быть больше или равен расчетному току линии:
, А.
(5.15)
Расчётный
ток срабатывания отсечки:
А.
(5.16)
Для
защиты от перегрузки сетей, уставка отстраивается от длительно-допустимых токов
воздушных линий [8]:
, А.
(5.17)
Чувствительность
отсечки в сетях с глухозаземлённой нейтралью проверяется по току короткого
однофазного замыкания в конце защищаемого участка:
, (5.18)
где
Кр - коэффициент разброса характеристик, справочная величина, Кр=1,4.
Если
выбранный выключатель не проходит по чувствительности, то по [8] разрешается
совмещать защиту от коротких однофазных замыканий на защиту от перегрузок:
, (5.19)
Если
чувствительность и в этом случае низка, то можно увеличить сечение питающего
провода, но не более чем на две ступени.
Проверка
на динамическую устойчивость осуществляется по соответствию тока динамической
устойчивости iдин или
предельной коммутационной способности ПКС ударному току короткого трехфазного
замыкания:
iдин>iуд, или
ПКС>iуд ,
(5.20)
5.5.2 Пример выбора автоматического выключателя
Произведем выбор автоматического выключателя для линии №1 КТП №1.
Для защиты линии от перегрузок и к.з. выбираем автоматический выключатель
ВА-52-31:
1)
;
)
, 400, (А) > 236,7, (А);
3) Iсо=630 (А) ≥ Кн· Iпик
=1,25·480=600, (А);
4) Iсп=300 (А) ≤ Iнд=1,4·236,7=331,4, (А).
Чувствительность току однофазного замыкания в конце зоны защиты:
>1,5.
Предельная коммутационная способность (ПКС) :
(кА) > iуд=22,8 (кА).
Для остальных линий 0,38 кВ выбор автоматических выключателей
производится по вышеприведенной методике. Выбор автоматических выключателей и
их расчет сводим в табл.8.5.
Таблица 5.5 - Выбор автоматических выключателей
|
№ п/п
|
Наименование
|
Марка выключателя
|
Iр,лин А
|
Iн,в А
|
Iсп А
|
iуд кА
|
ПКС кА
|
Кч
|
|
|
1
|
КТП №1
|
Линия №1
|
ВА-52-31
|
236,7
|
400
|
300
|
22,8
|
25
|
1,57
|
-
|
|
2
|
|
Линия №2
|
ВА-52-31
|
236,7
|
400
|
300
|
|
25
|
2,84
|
-
|
|
3
|
|
Линия №3
|
ВА-52-31
|
236,7
|
400
|
300
|
|
25
|
1,69
|
-
|
|
4
|
|
Линия №4
|
ВА-52-31
|
111,5
|
250
|
200
|
|
25
|
2,1
|
-
|
|
5
|
|
Линия №5
|
ВА-52-31
|
93,5
|
160
|
140
|
2,2
|
-
|
|
6
|
|
Линия №6
|
ВА-52-31
|
173,3
|
250
|
240
|
|
25
|
1,52
|
-
|
|
7
|
КТП №2
|
Линия №1
|
ВА-52-31
|
149,7
|
250
|
210
|
10,7
|
20
|
1,72
|
-
|
|
8
|
|
Линия №2
|
ВА-52-31
|
56,1
|
100
|
80
|
|
20
|
1,76
|
-
|
|
9
|
|
Линия №3
|
ВА-52-31
|
128,4
|
250
|
180
|
|
20
|
2,13
|
-
|
|
10
|
|
Линия №4
|
ВА-52-31
|
57,8
|
100
|
80
|
|
20
|
1,85
|
-
|
|
11
|
КТП №3
|
Линия №1
|
ВА-52-31
|
117,1
|
160
|
160
|
22,8
|
25
|
1,65
|
-
|
|
12
|
|
Линия №2
|
ВА-52-31
|
247,6
|
400
|
380
|
|
25
|
1,57
|
-
|
|
13
|
|
Линия №3
|
ВА-52-31
|
221,8
|
400
|
380
|
|
25
|
1,62
|
-
|
|
14
|
|
Линия №4
|
ВА-52-31
|
122,8
|
250
|
215
|
|
25
|
1,64
|
-
|
|
15
|
|
Линия №5
|
ВА-52-31
|
134,7
|
250
|
180
|
|
25
|
1,52
|
-
|
|
16
|
КТП №4
|
Линия №1
|
ВА-52-31
|
249,4
|
400
|
350
|
17,4
|
20
|
1,56
|
-
|
|
Продолжение таблицы 5.5 -
Выбор автоматических выключателей
|
|
17
|
КТП №4
|
Линия №2
|
ВА-52-31
|
86,3
|
160
|
140
|
17,4
|
20
|
1,89
|
-
|
|
18
|
|
Линия №3
|
ВА-52-31
|
124,7
|
250
|
210
|
|
20
|
1,62
|
-
|
|
19
|
|
Линия №4
|
ВА-52-31
|
192,5
|
320
|
2260
|
|
20
|
1,98
|
-
|
.5.3 Выбор вводных рубильников
Выбор
рубильников производится :
1) по
напряжению:
;
) по
длительному току:
;
3) на электродинамическую стойкость рубильник выбирается по
предельному сквозному току короткого замыкания:
(5.21)
где
- действительное значение предельного сквозного тока
короткого замыкания;
-
начальное значение периодической составляющей тока короткого замыкания в цепи
выключателя.
4) на термическую стойкости рубильник проверяется по тепловому импульсу:
(5.22)
где
- предельный ток термической стойкости;
-
нормативное время протекания предельного тока термической стойкости.
Все данные по выбору вводных рубильников сносим в табл.6.6.
Таблица 5.6 - Выбор вводных рубильников
№п/п Наименование Марка рубильника Iр.лин, А Iном, А
,
кА
,
кА
,
кА²·с
,
|
кА²·с
|
|
|
|
|
|
1
|
КТП №1
|
Р38
|
710,1
|
800
|
22,8
|
30
|
207,9
|
106,3
|
|
2
|
КТП №1
|
Р34
|
378,5
|
400
|
22,8
|
30
|
207,9
|
106,3
|
|
3
|
КТП №2
|
Р34
|
392
|
400
|
10,7
|
20
|
45,8
|
23,2
|
|
4
|
КТП №3
|
Р36
|
469,4
|
630
|
22,8
|
30
|
207,9
|
106,3
|
|
5
|
КТП №3
|
Р34
|
374,6
|
400
|
22,8
|
30
|
207,9
|
106,3
|
|
6
|
КТП №4
|
Р34
|
335,6
|
400
|
17,4
|
20
|
121,1
|
60,3
|
|
7
|
КТП №4
|
Р34
|
317,2
|
400
|
17,4
|
20
|
121,1
|
60,3
|
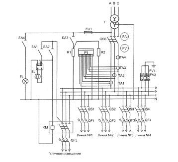
5.6 Схема включения уличного освещения и комплектация КТП на стороне 0,38
кВ
Управление уличным освещением осуществляется с помощью фотореле. Схема
включения фотореле приведена вместе с принципиальной схемой низковольтной части
КТП на рис.5.2. Комплектация оборудованием КТП на стороне 0,38 кВ приведена в
табл.5.7.
Рисунок 5.2 - Принципиальная схема низковольтной части КТП
Таблица 5.7 - Комплектация КТП на стороне 0,38 кВ
|
№ п/п
|
Позиция
|
Наименование
|
Номинальная мощность КТП ,
кВ·А
|
|
|
|
630
|
250
|
400
|
630
|
|
1
|
PV
|
Вольтметр
|
0-500 В
|
|
2
|
PA
|
Амперметр
|
1000/5
|
400/5
|
600/5
|
1000/5
|
|
3
|
TA1-TA3
|
Трансформатор тока
|
1000/5
|
400/5
|
600/5
|
1000/5
|
|
4
|
КМ
|
Магнитный пускатель
ПМА-2100
|
220 В, 25 А
|
|
5
|
PI
|
Счетчик СА4У-И672М
|
380 В, 5А
|
|
6
|
R1,R2
|
Резистор ПЭ-75
|
680 Ом
|
|
7
|
SA1-SA4
|
Выключатель ПВ-2
|
16 А
|
|
8
|
FU1
|
Предохранитель Е27В2
|
6,3 А
|
|
9
|
RV
|
Фотореле
|
75 А
|
|
10
|
BL
|
Фоторезистор
|
75 А
|
|
11
|
FV1-FV3
|
ОПН-0,4
|
500 В
|
Таблица 5.8 - Выбор автоматических выключателей для линий уличного
освещения.
|
№ п/п
|
Наименование
|
Марка выключателя
|
Iр,лин А
|
Iн,в А
|
Iн.р, А
|
|
1
|
КТП №1
|
ВА-51-25
|
4,34
|
16
|
6,3
|
|
2
|
КТП №2
|
ВА-51-25
|
4,91
|
16
|
6,3
|
|
3
|
КТП №3
|
ВА-51-25
|
4,05
|
16
|
6,3
|
|
4
|
КТП №4
|
ВА-51-25
|
4,34
|
16
|
6,3
|
6. РАЗРАБОТКА СИСТЕМЫ ЭЛЕКТРОСНАБЖЕНИЯ 10 КВ
Проектирование системы электроснабжения поселка 10 кВ будем выполнять
опираясь на следующие основные требования:
) распределительные линии 10 кВ по экономическим соображениям, как
правило, выполняются воздушными;
) линии распределительных сетей 10 кВ экономически целесообразно
осуществлять по магистралям, а не радиальным схемам;
) экономически целесообразное количество ТП, питающихся в нормальном режиме
сети по одной магистральной воздушной линии равно 2;
) выбор проводов осуществляется по экономической плотности тока, причем
расчетный ток принимается для нормального режима работы, т. е. увеличение тока
в послеаварийных и ремонтных режимах сети не учитывается;
) сечения проводов на ответвлениях длиной до 1 км принимаются такими же,
как на ВЛ, от которой производится ответвление.
.1 Проектирование трасс линий 10 кВ, уточнение количества и мощности
линий
Чтобы увеличить надежность электроснабжения поселка, принимаем кольцевую
схему сетей 10 кВ, при которой осуществляется 2-х стороннее питание. При данной
схеме магистральные линии 10 кВ с ответвлениями для присоединения потребителей,
имеют питание от разных секций шин РУ 10 кВ ПС-110/10,5 кВ «Желябово». ТП
питающие потребителя 2 категории на стороне 10 кВ будут закольцованы двумя
линиями. Линия №1 будет проходить по промышленной зоне поселка, линия №2 будет
проходить по коммунально-бытовой зоне поселка. В нормальном режиме кольцо
разорвано, т.е. линии работают независимо. Разрыв кольца будет в месте
соединения этих линий (проходная КТП №4 - коммунально-бытовой сектор поселка
№4). В табл.7.1 сводим расчетные нагрузки каждой КТП, обозначая их.
Таблица 6.1 - Расчетные нагрузки КТП 10/0,4 кВ
|
№ п/п
|
Наименование
|
Дневная
|
Вечерняя
|
|
|
|
|
|
|
Рр, д кВт
|
Qр,д квар
|
Sр,д кВ·А
|
Рр,в кВт
|
Qр,в квар
|
Sр,в кВ·А
|
|
1
|
Линия №1
|
КТП №1
|
645,8
|
421,4
|
771,1
|
591,1
|
310,3
|
667,5
|
|
2
|
|
КТП №2
|
208,6
|
124,9
|
243,1
|
223,4
|
110,9
|
249,4
|
|
3
|
КТП №3
|
495,3
|
219,8
|
541,8
|
557,6
|
231,6
|
603,7
|
|
4
|
|
КТП №4
|
358,9
|
135,7
|
383,6
|
397,9
|
145
|
423,4
|
Уточним расчетную нагрузку каждой линии.
Расчетная полная дневная и вечерняя нагрузка линии 10 кВ определяется по
формулам:
, кВ·А,
(6.1)
, кВ·А,
(6.2)
где
,
-
суммарная расчётная полная дневная и вечерняя нагрузка n-ТП, кВ·А;
-
коэффициент одновременности по [2] табл.4.2 (зависит от кол-ва ТП).
Наибольшую
нагрузку принимаем за расчетную нагрузку линий.
Определим
расчетные нагрузки всех линий:
1) для линии №1
=912,78, (кВ·А),
=825,21,
(кВ·А).
2) для линии №2
=832,86,
(кВ·А),
=924,39,
(кВ·А).
Т.
о. получили расчетные нагрузки линий:
) расчетная
нагрузка линии №1:
=912,78, кВ·А,
) расчетная
нагрузка линии №2:
=924,39, кВ·А.
.2 Электрический расчет ВЛ-10 кВ
Электрический расчет линии 6-220 кВ включает: определение сечения
проводов линии по условиям экономической плотности тока и нагрева; расчет
допустимого отклонения напряжения; расчет линии на потерю напряжения.
.2.1 Выбор проводов по экономической плотности тока
Сечение проводников должно быть проверено по экономической плотности
тока. Экономически целесообразное сечение S,мм², определяется из соотношения:
, мм², (6.3)
, А.
(6.4)
где
- максимальная расчетная мощность линии, кВА;
-
номинальное напряжение, кВ;
Jэк - нормированное значение экономической плотности
тока, А/мм².
По
[1] табл.1.3.36 принимаем для линий Jэк=1,3 и для каждой находим
и S:
=52,69,
А,
=40,53,
мм²,
=53,36,
А,
=41,04, мм².
Учитывая
то, что для ВЛ, проходящих во II районе по гололеду min значение
провода по [1] п.2.5.39 принимается 50 мм², а по нашему расчету выбираем для линий 10 кВ по [5] провод марки СИП-3,
площадью поперечного сечения 50 мм² (d=0,0128 м,
=0,6 Ом /км).
В
случае аварии на одной из линий
, (А).
Предельная
токовая нагрузка провод марки СИП-3, площадью поперечного сечения 50 мм² равна 245 А.
,05
А ≤ 245 А условие соблюдается.
.2.2
Расчет параметров выбранных проводов и токов короткого замыкания в сети
напряжением 10 кВ
Активное
сопротивление для каждой линии находим по формуле:
, Ом.
(6.4)
Все
данные сносим в табл.6.2.
Найдем
удельное индуктивное сопротивление данного провода провода по формуле:
Ом/км.
(6.5)
Расчет
производим для промежуточной опоры (
= 1 м,
= 1 м,
=1 м), тогда:
= 1, м,
=0,352,
(Ом/км).
Расчет
по потере напряжения:
, %,
(6.6)
где
ΔUдоп - допустимые потери
напряжения, % из [8];
Ip -
расчетный ток линии, А;
l - длина ВЛ,
км;
R0,x0 -
удельные сопротивления провода, Ом/км;
cosφн, sinφн -
коэффициенты мощности нагрузки;
Uном - номинальное напряжение ВЛ, В.
Для
расчета токов КЗ в разработанной схеме электроснабжения 10 кВ на шинах ПС
необходимо задаться следующими исходными данными: марка трансформатора на ГПП ТМН-
2500/110/10,5 с сопротивлениями RT=0,066 Ом, ХТ=1,15
Ом (сопротивления трансформатора приведены к низкой стороне напряжения) [8].
ПС-110/10 примем в расчете как систему с током трехфазного КЗ Iк.с(3)=3,8 кА.
Определим
параметры схемы замещения.
Реактивное
сопротивление системы определяется по формуле:
, Ом,
(6.7)
где
Uср -
среднее напряжение, кВ;
Iк.с(3) -
ток трехфазного КЗ на стороне 10 кВ, кА.
Пример
расчета.
Активным
сопротивлением системы пренебрегаем.
Остальные
участки линий рассчитываются аналогично Полученные данные заносим в таблицу
6.2.
Таблица
6.2 - Длина, сопротивление и падение напряжений участков сети 10 кВ
|
№ п/п
|
Наименования
|
Длина линии, км
|
, Ом/км , Ом/км , Ом , Ом ,% , Ом
|
|
|
|
|
|
|
1
|
W1: L1-1
|
0,430
|
0,61
|
0,352
|
0,26
|
0,15
|
0,27
|
0,30
|
|
2
|
W1: L1-2
|
0,910
|
0,61
|
0,352
|
0,56
|
0,32
|
0,58
|
0,65
|
|
3
|
W1: L1-3
|
1,015
|
0,61
|
0,352
|
0,62
|
0,36
|
0,73
|
0,72
|
|
4
|
W1: L1-4
|
0,900
|
0,61
|
0,352
|
0,55
|
0,32
|
0,57
|
0,64
|
|
5
|
W1: L1-5
|
0,205
|
0,61
|
0,352
|
0,13
|
0,07
|
0,13
|
0,15
|
|
6
|
W1: L1-6
|
0,065
|
0,61
|
0,352
|
0,04
|
0,02
|
0,04
|
0,04
|
|
7
|
W1: L1-7
|
0,340
|
0,61
|
0,352
|
0,21
|
0,12
|
0,21
|
0,24
|
|
8
|
W2:L2-1
|
0,530
|
0,61
|
0,352
|
0,32
|
0,19
|
0,33
|
0,37
|
|
9
|
W2:L2-2
|
0,765
|
0,61
|
0,352
|
0,47
|
0,27
|
0,48
|
0,54
|
|
10
|
W2:L2-3
|
0,800
|
0,61
|
0,352
|
0,49
|
0,28
|
0,51
|
0,56
|
|
11
|
W2:L2-4
|
0,170
|
0,61
|
0,352
|
0,10
|
0,06
|
0,11
|
0,12
|
|
12
|
W2:L2-5
|
0,525
|
0,61
|
0,352
|
0,32
|
0,18
|
0,33
|
0,37
|
Сеть 10 кВ может работать в кольцевом режиме, а может в разомкнутом по
точке потокораздела. Причем в нормальном режиме работы она работает в
разомкнутом режиме. Рассчитаем токи КЗ для случаев, когда сеть работает в
нормальном режиме, а также при работе в послеаварийном режиме, при отключении
(в случае КЗ или при выводе в ремонт) линии W1 в режиме магистрали.
Расчетная схема и схема замещения при работе в разомкнутом режиме
представлена на рисунке 6.1 и 6.2 а в режиме магистрали на рисунке 6.3 и 6.4 не
в масштабе.
Рисунок
6.1 - Схема расчетная в рабочем режиме
Рисунок
6.2 - Схема замещения в рабочем режиме
Рисунок
6.3 - Схема расчетная в послеаварийном режиме
Рисунок
6.4 - Схема замещения в послеаварийном режиме
Рассчитаем
токи трехфазного КЗ в точках, обозначенных на рисунках 6.1; 6.2; 6.3 и 6.4.
Ток
трехфазного КЗ рассчитывается по формуле:
, кА,
(6.8)
где
ZΣ - суммарное сопротивление до точки КЗ, Ом.
Ударный
ток рассчитывается по формуле:
, кА,
(6.9)
где
Ку - ударный коэффициент, который находится по формуле:
, (6.10)
где
Та - постоянная времени переходного процесса.
, с,
(6.11)
где
Х - реактивное сопротивление контура, образованного КЗ, Ом;
ω - угловая
частота (ω=314 при частоте питающей сети 50 Гц);
R
- активное сопротивление контура,
образованного КЗ, Ом.
Для
сети 10 кВ необходимо рассчитать емкостной ток замыкания на землю.
Емкостной
ток замыкания на землю рассчитаем по формуле:
, кА,
(6.12)
Где
Lк -
общая длина электрически связанных кабельных линий, км;
Lв - общая
длина электрически связанных воздушных линий, км.
В
нашем случае кабельных линий нет. Если емкостной ток замыкания на землю меньше
20 А, то компенсация емкостного тока не требуется, согласно [1] п.1.2.16.
Пример
расчета для рисунка 6.1:
, А,
Компенсация
емкостного тока не требуется, т.к. 3,86 А < 20 А.
Для
др. точек КЗ расчет аналогичен. Результаты расчетов представлены в таблице 7.3.
Таблица
7.3 - Результаты расчета токов КЗ в сети 10 кВ
|
Точка КЗ
|
К1
|
К2
|
К3
|
К4
|
К5
|
К6
|
К7
|
К8
|
К9
|
|
Рабочий режим электрической
сети
|
|
Iк(3), кА
|
3,80
|
2,96
|
2,34
|
1,73
|
1,55
|
3,80
|
2,91
|
2,11
|
1,98
|
|
Iк(2), кА
|
3,29
|
2,56
|
2,03
|
1,49
|
1,34
|
3,29
|
2,52
|
1,82
|
1,71
|
|
Ку
|
1,43
|
1,35
|
1,14
|
1,08
|
1,06
|
1,43
|
1,34
|
1,12
|
1,11
|
|
iy, кА
|
7,68
|
5,65
|
3,77
|
2,64
|
2,32
|
7,68
|
5,51
|
3,34
|
3,11
|
|
Послеаварийный режим
электрической сети
|
|
Iк(3), кА
|
-
|
1,15
|
1,36
|
1,54
|
-
|
3,80
|
2,91
|
2,11
|
1,98
|
|
Iк(2), кА
|
-
|
0,99
|
1,18
|
1,33
|
-
|
3,29
|
2,52
|
1,82
|
1,71
|
|
Ку
|
-
|
1,02
|
1,04
|
1,06
|
-
|
1,43
|
1,34
|
1,12
|
1,11
|
|
iy, кА
|
-
|
1,66
|
2,01
|
2,31
|
-
|
7,68
|
5,51
|
3,34
|
3,11
|
6.3 Механический расчёт ВЛ 10 кВ
При расчете ВЛ и их элементов должны учитываться климатические условия -
ветровое давление, толщина стенки гололеда, температура воздуха, степень
агрессивного воздействия окружающей среды, интенсивность грозовой деятельности,
пляска проводов и тросов, вибрация.
Определение расчетных условий по ветру и гололеду для нашего района
производиться на основании соответствующих карт климатического районирования
территории РФ по [1] рис. 2.5.1, 2.5.2, 2.5.3.
Исходные данные для механического расчета выбранных проводов:
) провод марки СИП-3 1-50 (d=0,0128
м; G=0,155 кг/м);
) длина пролета l=70
м;
) район по ветру - I,
нормативное ветровое давление W0=400Па (скорость ветра v0=25м/с);
) район по гололеду - II,нормативная
толщина стенки гололеда bэ=15 мм;
) продолжительность гроз в часах-20-40 часов в год;
) пляска проводов- район с умеренной пляской проводов;
) минимальная температура - tmin = -50ºС;
) максимальная температура - tmax = 35ºС;
) среднегодовая температура - tcг = 0ºС;
10)
модуль упругости E=65∙
МПа;
)
температурный коэффициент линейного расширения α=23∙
º
.
)
допустимое напряжение при наибольшей нагрузке
=64 МПа;
)
допустимое напряжение при среднегодовой температуре
=48 МПа.
6.3.1
Определение единичных нагрузок для расчетных сочетаний климатических условий
Проведем
расчет основных механических нагрузок на провод:
=30,4,
(кН/м³),
=231,5,
(кН/м³),
= 261,9,
кН/м³,
=122,4,
(кН/м³),
=82,8,
(кН/м³),
= 126,1,
кН/м ³,
= 274,7,
кН/м ³.
.3.2
Определение длин критических пролетов
-минимальная
величина;
=36,95,
(м),
=18,22,
(м).
Таким
образом исходные условия при расчетах напряжений проводов принимаем следующие:
1)
=
; 2)
= tг; 2)
=
.
Определим
напряжения в проводах при изменении атмосферных условий с помощью уравнения
состояния провода. Определим стрелу провеса провода при одинаковой высоте точек
подвеса.
Для
расчета ВЛ на механическую прочность в нормальном режиме принимают следующие
расчетные сочетания:
)
высшая температура tмакс,
ветер и гололед отсутствуют;
)
низшая температура tмин, ветер
и гололед отсутствуют;
)
среднегодовая температура tср, ветер
и гололед отсутствуют;
)
провода и тросы покрыты гололедом, температура -5ºС, ветер отсутствует;
)
максимальный скоростной напор ветра qmax, температура 5ºС, гололед отсутствует;
)
провода и тросы покрыты гололедом, температура -5ºС, скоростной напор ветра 0,25qmax
(скорость ветра 0,5Vmax).
Все
расчеты для шести климатических сочетаний сводим в таблицу 6.4.
Таблица
6.4 - Механический расчет проводов
|
№ п/п
|
Расчетные значения
климатических условий
|
Напряжение в проводе , МПаСтрела провеса ,
м
|
|
|
, кН/ ,ºС
|
|
|
|
|
1
|
30,4
|
35
|
7,12
|
2,615
|
|
2
|
30,4
|
-50
|
7,12
|
2,615
|
|
3
|
30,4
|
0
|
7,12
|
2,615
|
|
4
|
261,9
|
-5
|
61,86
|
2,593
|
|
5
|
82,8
|
5
|
19,37
|
2,618
|
|
6
|
274,7
|
-5
|
64
|
2,629
|
Из табл.6.4 видно, что напряжения в проводе при различных климатических
условиях не превышают нормативных допускаемых напряжений. Т.о. выбранный нами
провод соответствует данному климатическому району.
.4 Защита трансформаторов ТП-1
Трансформатор защищаем плавкими предохранителями типа ПКТ101-10-80-20У1.
.4.1 Выбираем корпус предохранителя
, (6.13)
, (6.14)
, (6.15)
где
- ток трехфазного КЗ на шинах 10 кВ ТП-1, кА.
6.4.2
Ток плавкой вставки предохранителя выбираем по двум условиям
1) отстройке от тока нагрузки на шинах 10 кВ ТП1:
. (6.16)
2) отстройке от бросков тока намагничивания трансформатора при его включении
под напряжение:
. (6.17)
.4.3
Полученное значение тока плавкой вставки, округляем до ближайшего стандартного
.4.4
Время срабатывания выбранной плавкой вставки должно обеспечивать термическую
стойкость трансформатора
tТ.У - время термической стойкости трансформатора, с:
(6.18)
Для
остальных трансформаторов аналогичный расчет, полученные данные сведем в
таблицу №7.5
Таблица №7.5 - Защита трансформаторов
|
№ ТП
|
, кВ·А , А , А , А , А
|
|
|
|
|
|
1
|
630
|
36,37
|
45,46
|
72,75
|
80
|
|
2
|
250
|
14,43
|
18,04
|
28,86
|
31,5
|
|
3
|
630
|
36,37
|
45,46
|
72,75
|
80
|
|
4
|
400
|
23,09
|
28,26
|
46,18
|
50
|
.5 Выбор разъединителей для ТП
Оборудование электроустановок выбираем по условиям нормального режима, а
затем проверяем на термическую и электродинамическую стойкость в режиме КЗ.
Выберем разъединитель для ТП1.
Выбираем разъединитель для наружной установки: РЛНД-1-10Б/400УХЛ1.
Проверим его на выполнение номинальных условий:
, (6.19)
, (6.20)
, (6.21)
. (6.22)
Где
приведенное время КЗ tпр = tс.з.
+ tо.в., рекомендуется выбирать в пределах 2-3 с.
Все
условия выполняются.
.6 Выбор ограничителей перенапряжения 10 кВ
Выбор наибольшего длительно допустимого рабочего напряжения. В сетях 6 -
35 кВ наибольшее рабочее длительно допустимое напряжение выбирается равным
наибольшему рабочему напряжению электрооборудования для данного класса
напряжения по ГОСТ 1516.3-96.
где

-
наибольшее длительно допустимое рабочее напряжение ОПН, кВ;

-
наибольшее рабочее напряжение электрооборудования, кВ.
Для
ОПН 10 кВ:
Uд=13,7 кВ; Uнр=12, кВ,
,7
кВ > 12 кВ.
Выбор номинального разрядного тока. Величина номинального разрядного тока
служит для классификации ОПН. 10000 А - ограничители для защиты
электрооборудования от коммутационных и грозовых перенапряжений на классы
напряжения от 3 до 330 кВ.
IнОПН=10 кА.
Выбор класса энергоемкости ОПН. Критерием оценки энергоемкости ОПН
является его способность пропускать нормируемые импульсы тока коммутационного
перенапряжения без потери рабочих качеств. Рекомендуемая энергоемкость для
одного импульса 2÷3 кДж/кВ.
Wопн= 3,5 кДж/кВ.
Определение
защитного уровня ОПН при грозовых перенапряжениях.Остающееся напряжение на
ограничителе при грозовом импульсе фронтом 8/20 мкс 
, кВ,
должно быть не больше 130 кВ для ОПН 35 кВ и 45 - для ОПН 10 кВ (согласно [9,
таблица 2]).
Для ОПН 10 кВ:
Uост.
8/20 ≤ 45
кВ,
,9 кВ < 45 кВ.
Определение защитного уровня ОПН при коммутационных перенапряжениях:
Уровень
выдерживаемых напряжений оборудованием 3 - 35 кВ при коммутационных
перенапряжениях 
, кВ,
определяется уровнем испытательных напряжений, которое нормируется по [10]:
где

-
коэффициент импульса, учитывающий упрочнение изоляции при более коротком
импульсе по сравнению с испытательным;

-
коэффициент кумулятивности, учитывающий многократность воздействий
перенапряжений и возможное старение изоляции;

-
одноминутное испытательное напряжение частоты 50 Гц для электрооборудования 3 -
35 кВ нормируется по [10].
Для
ОПН 10 кВ:
кВ
< 1,35·0,9·√2·35, (кВ),
кВ
< 60,14 кВ.
Выбор ОПН по условиям обеспечения взрывобезопасности. Ток срабатывания
противовзрывного устройства ОПН выбирают не менее, чем на 10% больше значения
трехфазного тока К.З. в месте установки ограничителя.
Icp.опн ≥ 1,1·Iкз(3), А,
где

- ток
срабатывания противовзрывного устройства ОПН, кА;

- ток
трехфазного КЗ, кА.
Выбор длины пути утечки ОПН. Длина пути утечки внешней изоляции
ограничителя должна выбираться в зависимости от степени загрязнения по [17], но
не менее 22 см для класса напряжения 10 кВ.
Lу.ОПН ≥ 22, см,
где

- длина
пути утечки внешней изоляции ОПН, см.
75 см < 120 см - для ОПН 35 кВ; 22 см < 32 см - для ОПН 10
кВ.
7. ВЫБОР, РАСЧЕТ И ОБОСНОВАНИЕ РЕЛЕЙНОЙ ЗАЩИТЫ
Подавляющее большинство повреждений в энергосистемах связано с
нарушением изоляции. Нарушение изоляции, в свою очередь, приводит к замыканиям
разного вида. Наиболее опасны короткие замыкания, которые вызывают появление
больших токов, могут приводить к нарушению устойчивой работы отдельных
элементов энергосистем и сопровождаться значительными разрушениями
электрооборудования.
При возникновении повреждения или другого нежелательного режима
управление энергосистемами должно осуществляться по особым алгоритмам. Это
необходимо, чтобы и в экстремальных условиях всё же обеспечить нормальное
электроснабжение хотя бы части потребителей, предотвратить развитие аварии и
снизить возможные объёмы разрушения повреждённого электрооборудования.
Для реализации этих особых алгоритмов управления энергосистемами в
экстремальных ситуациях используются средства противоаварийной автоматики.
Основу их составляют средства релейной защиты, под которыми понимается комплекс
согласованных автоматических устройств, обеспечивающих быстрое выявление и
отделение от электрической сети повреждённых элементов этой сети с целью
сохранения в работоспособном состоянии исправной части этой сети в аварийных
ситуациях.
Релейная
защита элементов распределительных сетей должна отвечать общеизвестным
требованиям, предъявляемым ко всем устройствам релейной защиты: селективности,
быстродействия, чувствительности, надёжности. Во всех устройствах релейной
защиты предусмотрена возможность плавного или ступенчатого изменения параметров
срабатывания в определённых пределах.
В данной части диплома рассматривается релейная защита на цифровой базе с
использованием микропроцессорных устройств фирмы «Радиус - Автоматика».
Защиту линий W1,W2 выполним на основе устройства
«Сириус-2Л».
.1 Определение ТО - 1
Определяется ток срабатывания селективной токовой отсечки по условию
отстройки от максимального тока КЗ в точке К2:
IC.O=Кз·I(3)КЗ.МАХК2, А, (7.1)
где Кз - коэффициент запаса (Кз =1,1).
IC.O=1,1·2960=3256,
(А).
По условию отстройки от бросков тока намагничивания трансформаторов,
[20]:
А,(7.2)
где
Iном.тi -
номинальные токи трансформаторов Т1-Т4, А.
А, (7.3)
где
- номинальная мощность трансформатора, кВА;
-
номинальное напряжение трансформатора, кВ.
, (А),
3256 ≥(3÷5)·(32,37·4+14,4+23,1·2)=570,2÷950,5, (А).
Отстройка обеспечивается, поэтому следует принять:
IC.O=1,1·2960=3256,
(А).
Выбор трансформаторов тока двухступенчатой защиты осуществляется исходя
из двух условий:
1. По номинальному напряжению (10кВ);
2. По
максимальному рабочему току линии W1 с учетом 2
3 -х кратного запаса (данное условие выбора влияет на
погрешность трансформатора тока в режиме КЗ на защищаемой линии).
Для определения типа трансформаторов тока рассчитывается максимальный
рабочий ток, который равен сумме номинальных токов трансформаторов Т1- Т8:
, А,
(7.4)
IРАБ.МАХW1=32,37·4+14,4+23,1·2=190,08, (А).
Выбирается трансформатор тока типа ТПЛ-10К с коэффициентом трансформации
300/5 и общая схема соединения вторичных обмоток ТТ и катушек реле - «неполная
звезда - неполная звезда».
С учетом выбранных трансформаторов тока, вторичный ток вводимый в
устройство определяется:
, А,
(7.5)
, (А).
Чувствительность токовой отсечки определяется по зоне действия.
7.2 Определение МТЗ - 2
МТЗ отстраивается от максимального рабочего тока в контролируемой линии.
Ток срабатывания защиты находится по формуле:
, А,
(7.6)
где
- коэффициент запаса, равный 1,1;
-
коэффициент возврата, равный 0,95;
-
коэффициент самозапуска, равный 1,25.
, (А).
С учетом выбранных трансформаторов тока, вторичный ток вводимый в
устройство определяется:
, А,
(7.7)
, (А).
Проверяется
чувствительность защиты:
>1,5,(7.8)
>1,5,(7.9)
где
- ток при двухфазном КЗ в
конце защищаемого элемента в минимальном режиме питающей сети.
=10,71>1,5,
=3,58>1,5.
Диапазон и дискретность уставок по току для МТЗ-3 позволяет выставить
данную величину. Время срабатывания МТЗ-3 отстраиваем от времени перегорания
плавкой вставки предохранителя, защищающего трансформатор. Время перегорания
плавкой вставки для предохранителя типа ПКТ103-10-80-20У3
по [10] равно 0,6 с., тогда с учетом времени перегорания плавкой
вставки:
, с,
(7.10)
tС.З.= 0,45 + 0,4 =0,85 (с).
7.3 Однофазное замыкание на землю (ОЗЗ)
Данная защита действует на сигнал. Время срабатывания защиты
отстраивается от времени срабатывания самой долгой защиты линии W1.
tОЗЗ = tМТЗ +Δt =0,85 + 0,4 = 1,25, (с).
Для обеспечения селективного действия защиты необходимо отстроить её ток
срабатывания от ёмкостного тока, проходящего по защищаемой линии при замыканиях
на землю, и от тока небаланса при КЗ в сети. Ток замыкания на землю в воздушной
линии электрических сетей с изолированной нейтралью определяется по формуле
(6.12):
Ток
срабатывания защиты:
IСЗ=kзkбIОЗЗ,
А,(7.11)
где kз - коэффициент запаса равный 1,1;
kб - коэффициент, учитывающий бросок
ёмкостного тока, равный 4-5 (при наличии выдержки времени принимаем kб=2÷3).
IСЗ=1,1·3·3,86=12,74, А.
Выбирается трансформатор тока нулевой последовательности ТТНПТ 1/100,
предназначенный для сигнализации замыканий на землю 6-10 кВ. Коэффициент
трансформации kTТ=100/1. С учетом этого ток срабатывания, вводимый в
устройство:
А,(7.12)
А.
8.БЕЗОПАСНОСТЬ И ЭКОЛОГИЧНОСТЬ ПРОЕКТА
.1 Введение, электробезопасность при обслуживании РУ-10 кВ
Обеспечение безопасных и здоровых условий труда является
общегосударственной задачей. Выполнение правил и норм по охране труда
обеспечивает необходимую электробезопасность, пожаробезопасность и
взрывобезопасность электроустановок, комфортную среду на рабочих местах
операторов и работников, обслуживающих электроустановки.
На трансформаторных подстанциях и ГПП применяются технические средства
охраны труда. К этим средствам можно отнести ряд устройств косвенно
обеспечивающих охрану труда. Это, прежде всего, различные системы
дистанционного управления, информационно-управляющие системы, устройства телемеханики,
ограничивающие контакты работающих с факторами опасности. К ним также следует
отнести устройства и системы, локализующие нарастание факторов опасности:
системы автоматического пожаротушения, комплекс устройств релейной защиты и
т.п.[13]
Проектирование электросетей до 1 кВ по условиям безопасности
и технологическим требованиям для электроснабжения населенного пункта.
Применение зануления в сетях до 1 кВ
При проектировании систем электроснабжения электросетей до 1 кВ должны
рассматриваться следующие вопросы:
) перспектива развития энергосистем и систем электроснабжения с учетом
рационального сочетания вновь сооружаемых электрических сетей с действующими и
вновь сооружаемыми сетями других классов напряжения;
) обеспечение комплексного централизованного электроснабжения всех
потребителей электрической энергии, расположенных в зоне действия электрических
сетей, независимо от их принадлежности;
) ограничение токов КЗ предельными уровнями, определяемыми на
перспективу;
) снижение потерь электрической энергии;
) соответствие принимаемых решений условиям охраны окружающей среды.
Расчет заземляющего устройства КТП-10/0,4 кВ. Расчет зануления в сетях 0,38 кВ потребителей
Выполним расчет заземления ТП 10/0,4 с двумя трансформаторами ТП- 630/10.
Наибольший ток через заземление при КЗ на землю на стороне 10 кВ составляет 25
А, грунт в месте сооружения- суглинок, климатическая зона 3, естественные
заземлители не используются. При расчете используется методика, приведенная в
[11].
В качестве вертикальных заземлителей принимаем стальные стержни диаметром
20 мм и длиной 3 м по рекомендациям, изложенным в [11]. Верхние концы
электродов располагают на глубине 0,7 м от поверхности земли, к ним приваривают
горизонтальные электроды стержневого типа из той же стали, что и вертикальные
электроды.
Для стороны 10 кВ в соответствии с [8] сопротивление заземляющего
устройства определяем по формуле:
, Ом,
(8.1)
где
Uр=125 В - т. к. заземляющее устройство используется
одновременно для электроустановок до 1 кВ и выше.
Согласно
[8], сопротивление заземляющего устройства для электроустановок напряжением до
1 кВ не должно быть больше 4 Ом. Поэтому расчетное сопротивление принимаем Rз=4 Ом.
Предварительно
с учетом площади, занимаемой объектом, намечаем расположение заземлителей по
периметру с расстоянием между вертикальными электродами 3,8 м. Берем
вертикальных электродов 10 штук.
Сопротивление
искусственного заземлителя при отсутствии естественных заземлителей принимаем
равным допустимому сопротивлению заземляющего устройства:
Rи=Rз=4, Ом.
Определяем
расчетные удельные сопротивления грунта для горизонтальных и вертикальных
заземлителей.
, (8.2)
, (8.3)
где
- удельное сопротивление грунта;
Кп.г,
Кп.в - повышающие
коэффициенты для вертикальных и горизонтальных электродов, принятые по [1] для
климатической зоны III.
Сопротивление
растеканию одного вертикального электрода стержневого типа определим по
выражению из [11]
, Ом,
(8.4)
где
l - длина
стержня, м;
t - расстояние от поверхности земли до середины стержня,
м;
d - диаметр стержня, м.
Определяем
примерное число вертикальных заземлителей при предварительно принятом по [11]
коэффициенте использования Ки.в.=0,75 (отношение расстояния между
электродами к их длине), ориентировочное число вертикальных электродов в
соответствии с планом объекта составляет 10.
Принимаем
к установке 15 заземлителей.
Определяем
расчетное сопротивление растеканию горизонтальных электродов по формуле из
[11]:
, Ом,
(8.5)
где
l - длина
горизонтального электрода;
Ки.г
- 0,4 из [11]
Уточняем
необходимое сопротивление вертикальных электродов
Определяем
число вертикальных электродов при коэффициенте использования Ки.в.у=0,58,
принятом из [11] при N=14 (исходим
из условия уменьшения числа вертикальных электродов при учете проводимости
горизонтальных электродов):
Окончательно принимаем к установке 16 вертикальных электродов,
расположенных по контуру ТП.
МЧС в современных условиях. Возможные ЧС природного характера в регионе
Основные роли МЧС в современных условиях:
1) Выработка и реализация государственной политики в
области гражданской обороны; 2) Защита населения и территорий от ЧС 3)
Осуществление гражданской обороны 4) Осуществление нормативного регулирования в
целях предупреждения
На электроэнергетических производствах ЧС бывают как техногенного, так и
природного происхождения.
Рассмотрим подробно проектирование мер безопасности в электрохозяйстве
при наводнениях. Эксплуатирующая организация перед началом паводка должна
провести проверку состояние опор на переходах через водоёмы, а так же опор
попадающих в зону затопления.
Необходимо проверить исправность маслоприёмных устройств и откачать воду
из маслосборников всех подстанций находящихся в эксплуатации.
С оперативным и оперативно-ремонтным персоналом провести противоаварийные
тренировки по производству переключений и ликвидации аварийных ситуаций в
распределительных сетях, находящихся в зоне подтопления. Оперативному, оперативно-ремонтному
и ремонтному персоналу провести повторные инструктажи по темам связанным с
паводковой ситуацией, например «Порядок организации работ в электроустановках и
на ЛЭП, расположенных в зонах подтопления, в том числе с учетом использования
специальной техники и специальных транспортных средств».
После прохождения паводка эксплуатирующая организация должна выполнить
внеочередные осмотры объектов, подвергшихся воздействию паводка, для
определения необходимости проведения ремонтно-восстановительных работ. Провести
устранения последствий наводнения (выправка опор, подсыпка фундаментов и т.д.).
9. ЭКОНОМИЧЕСКАЯ ЧАСТЬ
.1 Сметно-финансовый расчет объекта
проектирования
.1.1 Составление сметы затрат на
строительно-монтажные работы
Полная сметная стоимость строительно-монтажных работ является
обоснованием необходимого объема инвестиций (капитальных вложений).
Утвержденная смета является предельно допустимой величиной инвестиций на весь
период строительства. Для расчетов используются территориальные единичные
расценки на монтаж оборудования, строительные работы [22], пусконаладочные
работы[23], федеральные сборники сметных цен на материалы, изделия и
конструкции, применяемые в строительстве, прейскуранты оптовых цен, методике
определения стоимости строительной продукции, приведенной в [24].
Вследствие потребности в транспортировке оборудования и материалов, к
данным разделам применены нормативные значения транспортных расходов в
соответствующих размерах:
.Транспортные расходы на оборудование - 3% [23].
.Транспортные расходы на материалы- 3% [23].
Накладные расходы и сметная прибыль учтены согласно в процентах от фонда
оплаты труда рабочих строителей и механизаторов по видам строительных и
монтажных работ.
Непредвиденные затраты определены в размере 3% согласно, за исключением
оборудования.
Сметная документация проекта составлена в текущих ценах на 1 квартал 2016
года.
Определение сметной стоимости на приобретение оборудования и его монтаж
составляется в виде таблицы 5.1.
Таблица 9.1 - Определение сметной стоимости на приобретение оборудования
и его монтаж
|
№ п/п
|
Шифр и позиция в нормативе
|
Наименование работ и затрат
|
Кол.
|
Стоимость на единицу, руб.
|
Общая стоимость, руб.
|
Затраты труда рабочих не
занятых экспл. машин, чел.-час
|
|
|
|
Ед. изм.
|
Всего
|
Эксплуатации машин
|
Материалы
|
Всего
|
Основной зарплаты
|
Эксплуатации машин
|
Материалы
|
единицы
|
общая
|
|
|
|
|
Основной зарплаты
|
В т. ч. зарплаты
|
|
|
|
В т. ч. зарплаты
|
|
|
|
|
1
|
2
|
3
|
4
|
5
|
6
|
7
|
8
|
9
|
10
|
11
|
12
|
13
|
|
Монтаж ВЛ-10 кВ
|
|
1
|
ТЕР33-04-003-01
|
Установка железобетонных
опор ВЛ-10 кВ с траверсами без приставок
|
58 опор
|
246,15
|
152,55
|
58,45
|
14276,7
|
2038,7
|
8847,9
|
3390,1
|
3,80
|
220,4
|
|
|
|
1 опора
|
35,15
|
9,63
|
|
|
|
558,54
|
|
|
|
|
2
|
ТЕР33-04-003-02
|
Установка железобетонных
опор ВЛ-10 кВ с траверсами с одним подкосом
|
17 опор
|
489,77
|
358,24
|
58,45
|
8326,09
|
1242,36
|
6090,08
|
993,65
|
7,90
|
134,3
|
|
|
|
1 опора
|
73,08
|
22,95
|
|
|
|
489,77
|
|
|
|
|
3
|
ТЕР33-04-003-03
|
Установка железобетонных
опор ВЛ-10 кВ с траверсами с двумя подкосами
|
14 опора
|
746,32
|
575,85
|
58,45
|
10448,48
|
1568,28
|
8061,9
|
818,3
|
12,11
|
169,54
|
|
|
|
1 опора
|
112,02
|
|
|
|
519,96
|
|
|
|
|
4
|
ТЕР33-01-007-04
|
Бурение котлованов на
глубину бурения до 4 м группа грунтов 2
|
2 котл.
|
266,29
|
251,93
|
-
|
532,28
|
28,72
|
503,86
|
-
|
0,42
|
0,84
|
|
|
|
1 котл.
|
14,36
|
18,26
|
|
|
|
36,52
|
|
|
|
|
5
|
ТЕР33-01-008-03
|
Установка железобетонных
центрифугированных опор, промежуточных, двухцепных, на оттяжках, одностоечных
|
2 опора
|
678,25
|
571,80
|
10,43
|
1356,5
|
194,06
|
1143,6
|
20,86
|
9,25
|
18,5
|
|
|
|
1 опора
|
97,03
|
44,87
|
|
|
|
89,74
|
|
|
|
|
6
|
ТЕР33-01-024-07
|
Подвеска провода на ВЛ-110
кВ сечением до 240 мм2 с пересеч. реки
|
0,2 км
|
5769,45
|
4891,95
|
-
|
1153,89
|
175,5
|
978,39
|
-
|
104,0
|
20,8
|
|
|
|
1 км
|
877,50
|
205,57
|
|
|
|
41,11
|
|
|
|
|
7
|
ТЕР33-04-009-02
|
Подвеска проводов ВЛ-10 кВ
в ненаселенной местности сечением свыше 35 мм2 с помощью
механизмов
|
5,1 км
|
2396,13
|
1492,53
|
428,88
|
12220,26
|
2421,07
|
7611,9
|
2187,29
|
48,94
|
249,59
|
|
|
|
1 км
|
474,72
|
190,90
|
|
|
|
973,59
|
|
|
|
|
8
|
ТЕР33-04-009-06
|
Подвеска проводов ВЛ-10 кВ
в населенной местности сечением свыше 35 мм2 с помощью механизмов
|
1,36
|
3413,69
|
2307,85
|
538,12
|
4642,62
|
772,09
|
3138,68
|
731,84
|
57,23
|
77,83
|
|
|
|
1 км
|
567,72
|
291,97
|
|
|
|
397,08
|
|
|
|
|
9
|
ТЕР33-04-030-04
|
Установка разъединителей с
помощью механизмов
|
9 к-т
|
227,88
|
139,25
|
3,77
|
2050,92
|
763,84
|
1253,25
|
33,93
|
8,09
|
72,81
|
|
|
|
1 к-т
|
84,86
|
9,52
|
|
|
|
85,68
|
|
|
|
|
10
|
ТЕР33-04-030-01
|
Установка ОПН с помощью
механизмов
|
1 к-т
|
157,75
|
114,41
|
3,66
|
157,75
|
39,68
|
114,41
|
3,66
|
4,29
|
4,29
|
|
|
|
1 к-т
|
39,68
|
11,97
|
|
|
|
|
|
|
|
|
|
|
|
|
|
|
|
|
11,97
|
|
|
|
|
Монтаж ВЛ-0,4 кВ
|
|
11
|
ТЕР33-04-003-01
|
Установка железобетонных
опор ВЛ-0,4 кВ без приставок
|
259 опор
|
246,15
|
152,55
|
58,45
|
63752,85
|
9103,85
|
39510,45
|
15138,55
|
3,80
|
984,2
|
|
|
|
1 опора
|
35,15
|
9,63
|
|
|
|
2494,17
|
|
|
|
|
12
|
ТЕР33-04-003-02
|
Установка железобетонных
опор ВЛ-0,4 кВ с одним подкосом
|
38 опор
|
489,77
|
358,24
|
58,45
|
18611,26
|
2777,04
|
13613,12
|
2221,1
|
7,90
|
300,2
|
|
|
|
1 опора
|
73,08
|
22,95
|
|
|
|
872,1
|
|
|
|
|
13
|
ТЕР33-04-003-03
|
Установка железобетонных
опор ВЛ-10 кВ с траверсами с двумя подкосами
|
23 опора
|
746,32
|
575,85
|
58,45
|
17165,36
|
2576,46
|
13244,55
|
1344,35
|
12,11
|
278,53
|
|
|
|
1 опора
|
112,02
|
37,14
|
|
|
|
854,25
|
|
|
|
|
14
|
ТЕР33-04-008-03
|
Подвеска изолированных
проводов ВЛ-0,38 кВ с помощью механизмов
|
9,6 км
|
1195,50
|
678,87
|
181,94
|
11476,8
|
3213,02
|
6517,15
|
1655,65
|
34,90
|
335,04
|
|
|
|
1 км
|
334,69
|
74,03
|
|
|
|
710,69
|
|
|
|
|
15
|
ТЕР33-04-013-05
|
Устройство ответвлений от
ВЛ-0,38 кВ к зданиям вручную с количеством проводов в ответвлении два
|
358 отв.
|
27,24
|
9,37
|
1,11
|
9751,9
|
6000,1
|
3354,46
|
397,38
|
1,77
|
633,66
|
|
|
|
1 отв.
|
16,76
|
-
|
|
|
|
-
|
|
|
|
|
16
|
ТЕР33-04-013-06
|
Устройство ответвлений от
ВЛ-0,38 кВ к зданиям вручную с количеством проводов в ответвлении четыре
|
27 отв.
|
49,46
|
15,61
|
5,53
|
1335,42
|
764,64
|
421,47
|
149,31
|
2,99
|
80,73
|
|
|
|
1 отв.
|
28,32
|
-
|
|
|
|
-
|
|
|
|
|
17
|
ТЕР33-04-014-01
|
Установка светильников с
лампами светодиодными
|
190 свет.
|
108,60
|
86,92
|
0,50
|
20634
|
4024,2
|
16514,8
|
95
|
2,29
|
435,1
|
|
|
|
1 свет.
|
21,18
|
9,87
|
|
|
|
1875,3
|
|
|
|
|
18
|
ТЕР33-04-015-01
|
Устройство заземления опор
ВЛ и подстанций
|
432 м шин
|
35,94
|
18,77
|
1,28
|
1545,42
|
683,27
|
807,11
|
55,04
|
1,80
|
77,4
|
|
|
|
10 м шин
|
15,89
|
-
|
|
|
|
-
|
|
|
|
|
Монтаж трансформаторных
подстанций
|
|
19
|
ТЕР33-04-029-03
|
Устройство фундаментов для
КТП киоскового типа с укладкой на горизонтальную поверхность 4-х лежней
|
3 подстан.
|
413,32
|
357,07
|
-
|
1239,96
|
168,75
|
1071,21
|
-
|
6,01
|
18,03
|
|
|
|
1 подстан.
|
56,25
|
35,21
|
|
|
|
105,63
|
|
|
|
|
20
|
ТЕР33-04-029-08
|
Установка оборудования для
КТП киоскового типа проходной с воздушными вводами
|
3 подстан.
|
1271,24
|
818,04
|
-
|
3813,72
|
1359,6
|
2454,12
|
-
|
43,83
|
131,49
|
|
|
|
1 подстан.
|
453,20
|
80,66
|
|
|
|
241,98
|
|
|
|
|
21
|
ТЕР33-04-028-01
|
Устройство фундаментов для
КТП киоскового типа с укладкой на горизонтальную поверхность 2-х лежней
|
1 подстан
|
458,3
|
415,14
|
3,22
|
458,3
|
39,94
|
415,14
|
3,22
|
4,37
|
4,37
|
|
|
|
1 подстан
|
39,94
|
34,75
|
|
|
|
34,75
|
|
|
|
|
22
|
ТЕР33-04-028-04
|
Установка оборудования для
КТП киоскового типа тупиковой с воздушными вводами
|
1 подстан
|
818,39
|
544,38
|
-
|
818,39
|
274,01
|
544,38
|
-
|
26,89
|
26,89
|
|
|
|
1 подстан
|
274,01
|
53,68
|
|
|
|
53,68
|
|
|
|
|
23
|
ТЕРм08-01-062-02
|
Трансформатор силовой,
автотрансформатор или масляный реактор, масса, т, до: 3
|
7 шт.
|
2563,64
|
1113,33
|
-
|
17945,48
|
1997,45
|
7793,31
|
-
|
30,1
|
210,7
|
|
|
|
шт.
|
285,35
|
81,14
|
|
|
|
567,98
|
|
|
|
|
Пусконаладочные работы
|
|
|
|
|
|
|
|
|
|
|
|
|
|
|
|
|
|
|
|
|
|
|
|
|
|
|
|
|
|
|
|
|
|
|
|
|
|
|
|
|
|
|
|
|
|
|
|
|
|
|
|
|
|
|
|
|
|
|
|
|
23
|
ТЕРп01-02-002-01
|
Трансформатор силовой
трехфазный масляный трехобмоточный напряжением до 11 кВ, мощностью до 0,32
МВА
|
1 шт.
|
65,53
|
-
|
65,53
|
65,53
|
-
|
-
|
6,3
|
6,3
|
|
|
|
шт.
|
65,53
|
-
|
|
|
|
-
|
|
|
|
|
24
|
ТЕРп01-02-002-02
|
Тр-тор силовой масляный
трехобмоточный напряжением до 11 кВ, мощностью до 1,6 МВА
|
6 шт.
|
112,34
|
-
|
-
|
337,02
|
337,02
|
-
|
-
|
10,8
|
32,4
|
|
|
|
шт.
|
112,34
|
-
|
|
|
|
-
|
|
|
|
|
25
|
ТЕРп01-03-002-01
|
Выключатель трехполюсный
напряжением до 1 кВ с максимальной токовой защитой прямого действия, ток до
1000 А
|
19 шт
|
74,65
|
-
|
-
|
1418,35
|
1418,35
|
-
|
-
|
9,9
|
188,1
|
|
|
|
1 шт
|
74,65
|
-
|
|
|
|
-
|
|
|
|
|
26
|
ТЕРп01-02-005-01
|
Разъединитель трехполюсный
напряжением до 20 кВ
|
9 шт
|
52,93
|
-
|
-
|
476,37
|
476,37
|
-
|
-
|
5,4
|
48,6
|
|
|
|
1 шт
|
52,93
|
-
|
|
|
|
-
|
|
|
|
|
27
|
ТЕРп01-11-010-01
|
Измерение сопротивления
растеканию тока заземлителя
|
6 шт
|
12,54
|
-
|
-
|
75,24
|
75,24
|
-
|
-
|
1,22
|
7,32
|
|
|
|
1 шт
|
12,54
|
-
|
|
|
|
-
|
|
|
|
|
28
|
ТЕРп01-11-028-01
|
Измерение
сопротивления изоляции мегаомметром линий
напряжением до 1 кВ
|
19 линий
|
3,29
|
-
|
-
|
62,51
|
62,51
|
-
|
-
|
3,29
|
62,51
|
|
|
|
|
3,29
|
-
|
|
|
|
-
|
|
|
|
|
|
|
1 линия
|
|
|
|
|
|
|
|
|
|
|
Итого:
|
--
|
-
|
-
|
-
|
208203,9
|
42664,2
|
136211,9
|
29239,23
|
-
|
44619,7
|
|
|
|
|
|
|
|
10446,51
|
|
|
|
|
Раздел 3. Оборудование
|
|
1
|
прайс
|
Провод СИП3 1*50 (км.)
|
6,45
|
52500
|
-
|
52500
|
338625
|
-
|
-
|
338625
|
-
|
-
|
|
2
|
прайс
|
Стойки СВ-110-2 (шт.)
|
134
|
7794
|
-
|
7794
|
1044396
|
-
|
-
|
1044396
|
-
|
-
|
|
3
|
прайс
|
Траверса ТМ-9 (шт.)
|
58
|
515
|
-
|
515
|
29870
|
-
|
-
|
29870
|
-
|
-
|
|
4
|
прайс
|
Траверса ТМ-6 (шт.)
|
31
|
1120
|
-
|
1120
|
34720
|
-
|
-
|
34720
|
-
|
-
|
|
5
|
прайс
|
Оголовник ОГ-8 (шт.)
|
31
|
170
|
-
|
170
|
5270
|
-
|
-
|
5270
|
-
|
-
|
|
6
|
прайс
|
Изолятор ШФ-20УО (шт.)
|
174
|
456
|
-
|
456
|
77520
|
-
|
-
|
77520
|
-
|
-
|
|
7
|
прайс
|
Изолятор ПС-70Е (шт.)
|
372
|
288
|
-
|
288
|
107136
|
-
|
-
|
107136
|
-
|
-
|
|
8
|
прайс
|
Колпачек К-7 (шт.)
|
174
|
5
|
-
|
5
|
870
|
-
|
-
|
870
|
-
|
-
|
|
9
|
прайс
|
Разрядник мультикамерный
РМК-20 (шт.)
|
89
|
3176
|
-
|
3176
|
282664
|
-
|
-
|
282664
|
-
|
-
|
|
10
|
прайс
|
Прокалыв. зажим (шт.)
|
92
|
795
|
-
|
795
|
73140
|
-
|
-
|
73140
|
-
|
-
|
|
11
|
прайс
|
Инф. табличка (шт.)
|
89
|
140
|
-
|
140
|
12460
|
-
|
-
|
12460
|
-
|
-
|
|
12
|
прайс
|
Хомут Х-24 (шт.)
|
120
|
110
|
-
|
110
|
13200
|
-
|
-
|
13200
|
-
|
-
|
|
13
|
прайс
|
Вязка спиральная (к-т.)
|
52
|
388
|
-
|
388
|
20176
|
-
|
-
|
20176
|
-
|
-
|
|
Электротехническое
оборудование ВЛ-0,4 кВ
|
|
1
|
прайс
|
Провод СИП2А 3*50+1*70+1*25
(км.)
|
0,24
|
204788
|
-
|
204788
|
49149
|
-
|
-
|
49149
|
-
|
-
|
|
2
|
прайс
|
Провод СИП2А 3*70+1*95+1*25
(км.)
|
1,76
|
277542
|
-
|
277542
|
488474
|
-
|
-
|
488474
|
-
|
-
|
|
3
|
прайс
|
Провод СИП2А 3*95+1*95+1*25
(км.)
|
1,12
|
335254
|
-
|
335254
|
375484
|
-
|
-
|
375484
|
-
|
-
|
|
4
|
прайс
|
Провод СИП2А
4*120+1*95+1*16 (км.)
|
6,48
|
390585
|
-
|
390585
|
2530990
|
-
|
-
|
2530990
|
-
|
-
|
|
5
|
прайс
|
Стойки СВ-95-2 (шт.)
|
404
|
5670
|
-
|
5670
|
2290680
|
-
|
-
|
2290680
|
-
|
-
|
|
6
|
прайс
|
Комплект промподвески ES1500
(шт.)
|
259
|
185
|
-
|
185
|
-
|
-
|
47915
|
-
|
-
|
|
7
|
прайс
|
Кронштейн СА2000 (шт.)
|
122
|
97
|
-
|
97
|
11834
|
-
|
-
|
11834
|
-
|
-
|
|
8
|
прайс
|
Зажим РА1500
|
122
|
194
|
-
|
194
|
23668
|
-
|
-
|
23668
|
-
|
-
|
|
9
|
прайс
|
Лента крепления F
20 (50 м. рулон)
|
14
|
536
|
-
|
536
|
7504
|
-
|
-
|
7504
|
-
|
-
|
|
10
|
прайс
|
Скрепа С20 (упак. 100 шт.)
|
4
|
98
|
-
|
98
|
392
|
-
|
-
|
392
|
-
|
-
|
|
11
|
прайс
|
Провод СИП2А 2*16 (км.)
|
7,7
|
34542
|
-
|
34542
|
265973
|
-
|
-
|
265973
|
-
|
-
|
|
12
|
прайс
|
Зажим прокал. Р1Х120 (шт.)
|
245
|
165
|
-
|
165
|
40425
|
-
|
-
|
40425
|
-
|
-
|
|
13
|
прайс
|
Инфор. табличка (шт.)
|
320
|
140
|
-
|
140
|
44800
|
-
|
-
|
44800
|
-
|
-
|
|
14
|
прайс
|
Светильники A-Street
(шт.)
|
190
|
4180
|
-
|
4180
|
376200
|
-
|
-
|
376200
|
-
|
-
|
|
Электротехническое
оборудование КТП
|
|
1
|
прайс
|
Комплектная трансформаторная
подстанция типа 2КТП-БМ-630-10/0,4 УХЛ1 (шт.)
|
2
|
594550
|
-
|
594550
|
1189100
|
-
|
-
|
1189100
|
-
|
-
|
|
2
|
прайс
|
Комплектная
трансформаторная подстанция типа 2КТП-БМ-400-10/0,4 УХЛ1 (шт.)
|
1
|
556600
|
-
|
556600
|
556600
|
-
|
-
|
556600
|
-
|
-
|
|
3
|
прайс
|
Комплектная трансформаторная
подстанция киоскового типа КТП-250-10/0,4 УХЛ1 (шт.)
|
1
|
246675
|
-
|
246675
|
246675
|
-
|
-
|
246675
|
-
|
-
|
|
4
|
прайс
|
Трансформатор силовой
ТМГ-630/10/0,4 (шт.)
|
4
|
351700
|
-
|
351700
|
1406800
|
-
|
-
|
1406800
|
-
|
-
|
|
5
|
прайс
|
Трансформатор силовой
ТМГ-400/10/0,4 (шт.)
|
2
|
234290
|
-
|
234290
|
468580
|
-
|
-
|
468580
|
-
|
-
|
|
6
|
прайс
|
Трансформатор силовой
ТМГ-250/10/0,4 (шт.)
|
1
|
164140
|
-
|
164140
|
164140
|
-
|
-
|
164140
|
-
|
-
|
|
7
|
прайс
|
Песок природный для
строительных работ средний (м3) (шт.)
|
24
|
135,61
|
-
|
135,61
|
3254
|
-
|
-
|
3254
|
-
|
-
|
|
8
|
прайс
|
Стойка железобетонная УСО-2А
(шт.)
|
14
|
2788
|
-
|
2788
|
39032
|
-
|
-
|
39032
|
-
|
-
|
|
Итого по оборудованию:
|
-
|
-
|
-
|
-
|
-
|
-
|
-
|
12667716
|
-
|
-
|
|
|
|
|
|
|
|
|
|
|
|
|
|
|
|
|
|
|
|
|
|
|
|
|
|
|
|
|
|
|
|
|
|
|
|
|
|
|
|
|
|
|
|
|
|
|
|
|
|
|
|
|
|
|
|
|
|
|
|
|
9.1.2 Пересчет сметы в цены 2016 года
Индексы и коэффициенты, используемые для определения сметной стоимости
(на 1 квартал 2016 года) по Вологодской области приняты на основании [22].
Индекс изменения сметной стоимости оплаты труда рабочих-строителей на 1
квартал 2016г., по Вологодской области:- 19,921.
Индекс изменения сметной стоимости оборудования на 1 квартал 2016г., по
Вологодской области: 4,72.
Индекс изменения сметной стоимости эксплуатации строительных машин и
механизмов на 1 квартал 2016г., по Вологодской области: 10,821.
Индекс изменения материалов на 1 квартал 2016г., Вологодской области:
6,543.
Пересчет сметы в цены текущего года проводится с помощью корректирующих
коэффициентов, характеризующих цепные темпы инфляции по отдельным видам
товаров, работ и услуг.
Для того чтобы определить сметную стоимость строящегося объекта в ценах
текущего периода, необходимо исчислить полную сметную стоимость строящегося
объекта, т.е. учесть накладные расходы, которые определялись на период, когда
действовали прейскурантные цены.
Полная стоимость объекта:
Сп = Ссмр + Соб + Спр , тыс.
руб.,
где ССМР - стоимость строительно-монтажных работ по возведению
зданий и сооружений, монтажа технологического оборудования, тыс. руб.;
СОБ - затраты на приобретение основного и вспомогательного
технологического оборудования, тыс. руб. ;
СПР - прочие лимитированные затраты, тыс. руб.
Пересчет локальной сметы в текущие цены при использовании базисно -
индексного метода.
1. Затраты на основную заработную плату по монтажу и по эксплуатации
машин текущего года:
СЗП2016 = (СЗП + СЗП.М ) ∙
I ЗП2016 ∙Крег , тыс. руб.,
где Iτзп - индекс текущего уровня зарплаты у
строителей и механизаторов;
Крег - региональный коэффициент [22] .
СЗП2016 = (42664,2 + 10446,51) ∙ 19,921 ∙
1 = 1058,01, (тыс. руб).
2. Затраты на эксплуатацию строительных машин и оборудования:
СЭМ2016 = (СЭМ - СЗП.М ) ∙
I ЭМ2016 ∙Крег , тыс. руб.,
где Iτэм - индекс текущего удорожания
эксплуатации машин к текущему году [22].
СЭМ2016 = (136211,9 - 10446,51) ∙ 10,821 ∙
1 = 1360,91 (тыс. руб).
. Затраты на материалы необходимые для выполнения СМР:
СМАТ2016 = СМАТ ∙IМАТ2016 ∙ Крег , тыс. руб.,
где Iτмат - индекс текущего удорожания
материалов [22].
СМАТ2016 = 29239,23 ∙6,543 ∙1 = 191,31,
(тыс. руб).
Расчет стоимости строительно-монтажных работ:
Ссмр = Спз + Сн + Рсм, тыс.
руб.,
где СПЗ - прямые затраты, включающие стоимость материалов,
изделий, конструкций, оплаты труда рабочих и эксплуатации машин;
СН - накладные расходы;
РСМ - сметная прибыль.
1. Расчет прямых затрат:
СПЗ = СЗП2016 + СЭМ2016
+ СМАТ2016, тыс. руб.
где СЗП - оплата труда рабочих занятых непосредственно на СМР,
тыс. руб.;
СЭМ - расходы по эксплуатации строительных машин и
оборудования, тыс. руб.;
СМАТ - расходы на материалы необходимые для выполнения СМР, тыс.
руб.
СПЗ = 1058018,45 + 1360907,29 + 191312,28=24256,58, (тыс. руб).
. Накладные расходы:
СН2016 = (СЗП + СЗП.М ) ∙
I ЗП2016 ∙КН , тыс. руб.,
где СЗП - суммарная величина основной зарплаты строителей и
механизаторов, тыс. руб.;
IЗП - индекс текущего уровня заработной
платы в строительстве по отношению к уровню 2016 г;
КН - норматив накладных расходов установленных государственным
строем РФ.
СН = (42664,2 + 10446,51) ∙ 19,921 ∙ 0,95 =
1005,12, (тыс. руб).
. Сметная прибыль:
Рсм = Сзп · Iзп · Кп, тыс.
руб.,
где КП - норматив сметной прибыли.
РСМ = 42664,2 ∙ 19,921 ∙ 0,65 = 552,44, (тыс. руб).
Всего затрат:
ССМР = 2610238,02 + 1005117,53 + 552443,79 = 4167,79, (тыс.
руб).
Расчет затрат на приобретение основного и вспомогательного
технологического оборудования:
Соб = Со + Сдоп , тыс. руб.,
где СО - стоимость основного технологического оборудования;
Сдоп - дополнительные затраты связанные с приобретением
оборудования [23] .
. Расчет стоимости основного технологического оборудования:
тыс. руб.,
где Робj
- цена завода изготовителя или оптово-розничная цена на каждую j единицу оборудования, тыс. руб.;
Нj - количество единиц j оборудования имеющего одинаковую
цену.
СО2016= СО ∙ KО, тыс. руб.,
где KО - индекс изменения стоимости
оборудования [22].
СО2016 = 12667716 ∙ 4,02 = 50924,22, (тыс.
руб).
. Расчет затрат на транспортные расходы связанные с приобретением
оборудования.
Транспортные расходы:
Стр = Ктр + Со , тыс. руб.,
где КТР - коэффициент, учитывающий транспортные расходы [23].
СТР = 0,03 ∙ 50924218,32 = 1527,73, (тыс. руб.),
СДОП = СТР , тыс. руб.,
СДОП =6834,49, тыс. руб.,
СОБ = 50924218,32 + 1527726,55 = 52451,94, (тыс. руб).
3. Рассчитаем сметную стоимость материалов, изделий и конструкций:
СМАТ2016 = СМАТ ∙ KМАТ, тыс. руб.,
где KМАТ - индекс изменения стоимости
оборудования [22] .
СМАТ2016 = 29239,23 ∙ 6,543 = 191,31, (тыс.
руб).
СМАТ = Сотп + Стр , тыс. руб.,
где Сотп - отпускная цена поставщика на материалы, изделия или
конструкции, тыс. руб.;
Стр - 0,03 СМАТ транспортные расходы [23].
Стр =0,03 ∙ 191312,28 = 5,74, (тыс. руб.),
СМАТ = 191312,28 + 5739,37 = 197,05, (тыс. руб).
4. Лимитированные и прочие затраты.
1. Затраты на временные здания и сооружения:
СВЗ2016 = ССМР2016 ∙ КВЗ
, тыс. руб.,
где КВЗ - сметная норма затрат учитывающие дополнительные
затраты на временные здания и сооружения [23].
СВЗ2016 = 4167799,34 ∙ 0,039 = 162,54, (тыс.
руб).
2. Затраты на работу в зимнее время:
СЗВ2016 = ССМР2016 ∙ КЗВ
∙ 0,9, тыс. руб.,
где КЗВ - сметная норма затрат учитывающие дополнительные
затраты на временные здания и сооружения [23];
,9 - коэффициент к сметной норме для Вологодской области [22].
СЗВ2016 = 4167799,34 ∙ 0,032 ∙ 0,9 =
120032,62, (тыс. руб).
. Затраты, связанные с премированием за ввод в эксплуатацию в срок
построенных объектов:
СЭКСП2016 = ССМР2016∙КЭКСП
, тыс. руб.,
где КЭКСП - сметная норма, учитывающая размер средств на
премирование за ввод в действие объекта [23].
СЭКСП2016 = 4167799,34 ∙ 0,025 = 104,19, (тыс.
руб).
. Авторский надзор:
САВТ2016 = ССМР2016 ∙ КАВТ,
тыс. руб.,
где ССМР2016 - полная сметная стоимость в текущих
ценах, тыс. руб.;
КАВТ - коэффициент, учитывающий затраты на авторский
надзор[23].
САВТ2016 = 4167799,34 ∙ 0,002 = 8,34, (тыс.
руб).
. Резерв средств на непредвиденные работы и затраты,
СНЕПР2016 = ССМР2016 ∙
КНЕПР , тыс. руб.,
где КНЕПР - коэффициент, учитывающий размер резерва на
непредвиденные работы и затраты [23].
СНЕПР2016 = 4167799,34 ∙ 0,03 = 125,03, (тыс.
руб).
Всего лимитированных и прочих затрат:
СПР = СВЗ2016 +СЭКСП2016
+ САВТ2016 + СНЕПР2016 + СЗВ2016,
тыс. руб.,
СПР = 162544,17+ 104194,98 + 8335,59 + 125033,97 +
+ 120032,62 = 520,14 (тыс. руб).
. Расчет НДС на оборудование и материалы:
СНДС.ОБ = СОБ2016 ∙ КНДС
-СОБ2016, тыс. руб.,
СНДС.МАТ = СМАТ2016 ∙ КНДС-СМАТ2016,
тыс. руб.,
где СОБ2016 - стоимость оборудования в текущих
ценах;
СМАТ2016 - стоимость материалов в текущих ценах;
КНДС - коэффициент на налог на добавленную стоимость 18%
(1,18) [22].
СНДС.ОБ = 52451944,87∙ 1,18 - 52451944,87= 9441,35, (тыс.
руб),
СНДС.МАТ =191312,28∙ 1,18 - 191312,28= 34,44, (тыс. руб).
Общая стоимость НДС:
СНДС = СНДС.ОБ + СНДС.МАТ, тыс. руб.,
СНДС =9441350,08 + 34436,21= 9475,79, (тыс. руб).
. Полная стоимость объекта:
СП = ССМР + СОБ+ СПР + СМАТ
+ СНДС, тыс. руб.,
СП = 4167799,34+ 52451944,87+ 520141,33+
+191312,28+ 9475786,29 =66806,98, (тыс. руб).
Итоговая стоимость электромонтажных работ в текущих ценах сведена в
таблицу 9.2.
|
№ п/п
|
Наименование показателя
|
К
|
Значение, тыс.руб.
|
|
1.
|
Монтажные работы в базисных
ценах
|
|
|
|
в том числе:
|
|
|
|
основная заработная плата
|
1
|
42,664
|
|
заработная плата машинистов
|
1
|
10,446
|
|
затраты по эксплуатации
машин
|
1
|
136,211
|
|
2.
|
Пересчет стоимости
монтажных работ в текущие цены
|
|
|
|
Удорожание затрат на
заработную плату
|
19,921
|
1058,018
|
|
Удорожание затрат по эксплуатации
машин
|
10,821
|
1360,907
|
|
Удорожание строительных
материалов
|
6,543
|
191,312
|
|
Всего прямых затрат в
текущих ценах
|
|
2610,238
|
|
Накладные расходы
|
0,95
|
1005,117
|
|
Сметная прибыль организации
|
0,65
|
552,443
|
|
Всего затрат на монтажные
работы в текущих ценах по смете:
|
|
4167,779
|
|
3.
|
Стоимость оборудования по
смете:
|
|
|
|
Стоимость оборудования в
текущих ценах
|
4,02
|
50924,32
|
|
Расчет дополнительных
расходов на оборудование:
|
|
|
|
транспортные расходы
|
0,03
|
1527,726
|
|
Всего дополнительных
расходов на оборудование:
|
|
1527,726
|
|
Всего расходов на
оборудование в текущих ценах:
|
|
52451,944
|
|
4.
|
Стоимость материалов по
смете:
|
|
|
|
Оптовая цена на материалы в
текущих ценах
|
6,543
|
191,312
|
|
Расчет дополнительных
расходов на материалы
|
|
|
|
транспортные расходы
|
0,03
|
5,739
|
|
Всего дополнительных
расходов на материалы:
|
|
5,739
|
|
Всего расходов на материалы
в текущих ценах:
|
|
197,051
|
|
5.
|
Лимитированные и прочие
затраты в текущих ценах:
|
|
|
|
Затраты на временные здания
и сооружения
|
0,039
|
162,544
|
|
Затраты на работу в зимнее
время
|
0,032
|
120,032
|
|
Затраты на премирование за
ввод в эксплуатацию
|
0,025
|
104,194
|
|
Авторский надзор
|
0,002
|
8,335
|
|
Непредвиденные расходы и
затраты
|
0,03
|
125,033
|
|
Сумма лимитированных и
прочих затрат
|
|
520,141
|
|
6.
|
Общая стоимость НДС в
текущих ценах:
|
|
9475,786
|
|
7.
|
Полная стоимость
электромонтажных работ в текущих ценах:
|
|
66806,983
|
9.2 Определение состава монтажных бригад
Исходя из заданного срока выполнения строительно-монтажных работ,
рассчитывают явочную численность бригад электромонтажников по формуле:
, чел.,
где
ТМ - общие трудозатраты (общая трудоемкость) выполнения монтажных
работ, определяемая по сметно-финансовому расчету, чел-ч.;
ТПЛ
- плановый срок выполнения монтажных работ.
Определяется
по формуле:
ТПЛ
= n ∙ ТМЕС,
где
n - количество месяцев планируемых на проведение
строительно- монтажных работ, мес.;
ТМЕС
- месячный фонд рабочего времени, час.;
КВ
- коэффициент выполнения норм труда, принимается равным значению 1,1;
КИ
- коэффициент использования рабочего времени, принимается равным значению 0,9.
ТПЛ
= 3 ∙ 176 = 528, ч.,
чел.
Принимаем
Чя = 9, чел.
Списочное
число электромонтажников:
ЧСПИС
= ЧЯ ∙ КНВ, чел.,
где
КНВ - плановый коэффициент невыходов на работу.
ЧСПИС
= 9∙ 1,1 = 10, чел.
Принимаем
ЧСПИС = 10, чел.
9.3 Построение ленточного графика электромонтажных работ
Ленточные графики представляют собой указания о времени начала и
окончания той или иной работы. По длительности лент, их последовательности
можно представить занятость строительно-монтажной бригады. При построении
ленточного графика учитывается производительность и число рабочих.
Продолжительность работы определяется:
,
где
Тр - трудоемкость работ, ч.;
ч
- число человек работающих на данном объекте, чел.;
кВ
- коэффициент производительности кВ=1,1;
кИ
- коэффициент использования рабочего времени кИ=0,9;
n - число
рабочих часов в сутки, n=8ч.;
t1 - продолжительность работы при 8-часовом рабочем дне.
,
где t2 - продолжительность непрерываемой работы (в
круглосуточном рабочем дне).
Ленточный график выполняется в виде таблицы и
представлен на листе 7 графической части ВКР.
10. Расчет срока окупаемости
Определим эффективность данного проекта. Проект должен окупаться за 15
циклов, другими словами за 15 лет.
Объем инвестиций, согласно составленной сметы, составляет 66 806 983 руб.
Это средства которые необходимо окупить. Окупаемость проекта будет зависеть от
амортизационных отчислений и прибыли.
Амортизация рассчитывается с помощью укрупненного показателя - 6% от
общей стоимости оборудования и материалов.
Прибыль образуется в результате продажи электроэнергии потребителям.
Рассчитаем стоимость электроэнергии проданной за один год.
Для одноставочного тарифа:
, тыс.
руб.,
где
- 3,83 руб/кВт∙ч средняя плата за потреблённую
электроэнергию (т. к. в населенном пункте потребители являются физическими и
юридическими лицами);
-
проданная электроэнергия за год, кВт·ч, определяется как:
, кВт·ч,
где
- суммарная мощность силовых трансформаторов
находящихся в населенном пункте (
=3570
кВ·А);
t
- количество часов.
Wэ. год=0,85·3570·8760=26582220, (кВт·ч).
Стоимость
электроэнергии, проданной в течение одного года равно:
Цэ.
э. год=3,83·26582220=101809,90 (тыс. руб).
Прибыль
определяется как:
, тыс.
руб.,
где
Пр% - прибыль в % отношении 10%;
Пр
- прибыль от проданной электроэнергии.
Пр=101809902,6·0,1=10180,99,
(тыс. руб).
Амортизационные
отчисления рассчитываются как:
А
= 0,06∙(СО + СМАТ ), (тыс. руб),
А
= 0,06∙ (52451944,81+197051,65)= 3158,94 (тыс. руб).
Необходимо
определить показатели оценки целесообразности инвестирования:
)
чистый дисконтированный доход по инвестиционному проекту;
)
чистую приведенную стоимость финансового вложения;
)
индекс рентабельности проекта предприятия.
Рассчитаем
чистый доход предприятия от реализации инвестиционного проекта.
Чистый
доход равен: чистый доход от реализации суммируем с амортизацией:
ЧД
= П+А, тыс.руб.
,26+3158939,79=13339,9,
(тыс.руб).
Найдем
чистый дисконтированный доход (ЧДД).
Ставка
дисконтирования используется при расчете срока окупаемости и оценке
экономической эффективности инвестиций для дисконтирования денежных потоков. В
качестве ставки дисконтирования примем темп инфляции в России. В 2016 году инфляция
в России, по заявлению министерства финансов, достигла 16%.
Рассчитаем
чистый дисконтированный доход:
, тыс.
руб.,
где
i - порядковый номер года.
Определим
ЧДД за 15 лет:
ЧДД=11499,9+9913,7+8546,3+7367,5+6351,3+5475,3+4720,1+4069,1+3507,8+3023,9+2606,9+2247,3+1937,3+1670,1+1439,7=74376,2
, (тыс. руб).
Рассчитаем
величину дисконтированной суммы инвестиций:
, тыс.
руб.,
где
i - порядковый номер года.
Определим
ДСИ за 15 лет:
ДСИ=3839,5+3309,9+2853,4+2459,8+2120,5+1828,1+1575,8+1358,5+1171,1+1009,6+870,3+750,3+646,8+557,6+480,7=24831,9,
(тыс. руб.).
Рассчитаем
чистую приведенную стоимость (ЧПС):
ЧПС=ЧДД-ДСИ,
(тыс. руб.),
,2-24831,9=49544,3,
(тыс. руб.).
Каждый
год доход превышает объем инвестиций, что говорит о его эффективности.
Определим
индекс рентабельности инвестиционного проекта:
ИР=ЧДД/ДСИ,
,2/24831,9=2,99
Получили
индекс рентабельности больше единицы, это показывает, что можно принять решение
о целесообразности реализации данного инвестиционного проекта.
ЗАКЛЮЧЕНИЕ
В рамках данной выпускной квалификационной работы было спроектировано
электроснабжение жилых и общественных зданий населенного пункта.
В ходе проектирования было выбрано питающее напряжение 10 кВ и напряжения
распределительных сетей 10 кВ и 0,38 кВ, был произведен выбор мощности и
конструктивные особенности четырех трансформаторных подстанций, воздушных линий
электропередачи напряжением 10 кВ и 0,38 кВ.
Были выполнены расчеты токов короткого замыкания, по итогам которых были
произведены проверки выбранного оборудования на термическую и
электродинамическую стойкость.
В организационно-экономической части определена сметная стоимость
выбранной схемы электроснабжения в ценах 2016 г, рассчитан срок окупаемости проекта,
рассчитана численность электромонтажной бригады и рассмотрена организация
электромонтажных работ методом построения ленточного графика выполнения работ.
В разделе релейной защиты был выполнен расчет защиты трансформаторов ТП,
отходящих воздушных линий 10 кВ, воздушных линий 0,38 кВ.
Рассмотрены вопросы безопасности работ в электроустановках. Также в
работе были рассмотрены вопросы безопасности и экологичности проекта: расчет
заземления ТП; электробезопасность при обслуживании электросетей; мероприятия по пожарной безопасности в
электроустановках; экологические мероприятия при строительстве объектов
электроэнергетики.
При проектировании были проработаны основные вопросы, включая возможность
роста нагрузок на ближайшие 10 лет, а значит, что в течение этого времени не
потребуется дополнительных затрат на реконструкцию сетей.
Выпускная квалификационная работа «Электроснабжение населенного пункта»
соответствует установленным параметрам экономической эффективности.
СПИСОК ИСПОЛЬЗОВАННЫХ ИСТОЧНИКОВ
1. Правила устройства электроустановок. - 7-е изд., с
изм., испр. и доп., принятыми Главгосэнергонадзором РФ в период с 01.01.92 по
01.01.99 г. - Санкт-Петербург: Деан, 2003. - 926 с.
. СП 31-110-2003. Свод правил. Проектирование и монтаж
электроустановок жилых и общественных зданий: утв. Госстрой России, 26.10.2003
№ 194. - Введ. 01.01.2004. - Москва, ФГУП ЦПП, 2004. - 97 с.
. СП 52.13330.2011. Свод правил. Естественное и
искусственное освещение: актуализированная редакция СНиП 23-05-95*: утв.
Минрегионом РФ 27.12.2010 № 783. - Введ. 20.05.2011. - Москва: ФГУП ЦПП, 2011.
- 134 с.
. СП 42.13330.2011. Свод правил. Градостроительство.
Планировка и застройка городских и сельских поселений: актуализированная
редакция СНиП 2.07.01-89*: утв. Минрегионом РФ 28.12.2010 № 820. - Введ.
20.05.2011. - Москва: ФГУП ЦПП, 2011. - 112 с.
. ГОСТ 14209-85. Трансформаторы силовые масляные
общего назначения. Допустимые нагрузки. - Введ. 01.07.1985. - Москва:
Стандартинформ, 2009. - 49 с.
. ГОСТ 14695-80 Подстанции трансформаторные комплектные
мощностью от 25 до 2500 кВА на напряжение до 10 кВ. Общие технические условия:
утв. Госстандарт СССР 31.10.1980. - Введ. 01.01.1983. - Москва: Издательство
стандартов, 1986. - 31 с.
. СН 541-82 Строительные нормы. Инструкция по
проектированию наружного освещения городов, посёлков и сельских населённых
пунктов: утв. Госгражданстрой 14.01.1982. - Введ. 01.07.1982. - Москва:
Стройиздат, 1982. - 23 с.
. ГОСТ Р 52735-2007 Короткие замыкания в
электроустановках. Методы расчета в электроустановках переменного тока
напряжением свыше 1 кВ: утв. Ростехрегулирование, 12.07.2007. - Введ.
01.07.2008. - Москва: Стандартинформ, 2007. - 47 с.
. РД 153-34.0-20.527-98 Руководящий документ.
Руководящие указания по расчету токов короткого замыкания и выбору оборудования:
утв. РАО «ЕЭС России» , 23.03.1998. - Введ. 23.03.1998. - Москва: НЦ ЭНАС,
2001. - 207 с.
. Методические указания по применению ограничителей
перенапряжений нелинейных в электрических сетях 6-35 кВ: утв. РАО «ЕЭС России»
27.04.2001. - Введ. 27.04.2001. - Москва: НЦ ЭНАС, 2002.- 18 с.
. ГОСТ 1516.3-96 Электрооборудование переменного тока
на напряжения от 1 до 750 кВ. Требования к электрической прочности изоляции:
утв. Госстандарт России 07.04.1998. - Введ. 01.01.1999. - Москва: ИПК
Издательство стандартов, 1998. - 92 с.
. Охрана труда в электроустановках: Учебник для вузов
/ Под ред. Б.А.Князевского. − 3-е изд., перераб. и доп. − Москва:
Энергоатомиздат, 1983. - 336с., ил.
. РД 153-34.3-35.125-99 Руководящий документ.
Руководство по защите электрических сетей 6-1150 кв от грозовых и внутренних
перенапряжений: утв. РАО ЕЭС России, 12.07.1999. - Введ. 12.07.1999. -
Санкт-Петербург: ПЭИПК, 1999. - 354 с.
. Седельников, Ф.И. Безопасность жизнедеятельности
(охрана труда): Учебное пособие / Ф.И. Седельников. - Вологда: ВоГТУ. 2001. -
334 с.: ил.
. РД 153-34.0-49.101-2003 Руководящий документ.
Инструкция по проектированию противопожарной защиты энергетических предприятий:
утв. РАО «ЕЭС России» 01.09.2003. - Введ. 01.09.2003. - Москва: Стандартинформ,
2004. - 31 с.
. Технический регламент о требованиях пожарной
безопасности: федер. закон от 22.07.08 № 123-ФЗ. - Москва: Собрание
законодательства РФ, 2008. - 127 с.
. СТО 34.01-27.1-001-2014 Стандарт организации.
Правила пожарной безопасности в электросетевом комплексе ОАО
"Россети". Общие технические требования [Электронный ресурс]: ОАО
"Россети" от 15.01.2015 г. № 6р Режим доступа: http://gisprofi.com/gd/documents/
18. ПТЭ. Правила технической эксплуатации
электроустановок потребителей: утв. Минэнерго России, 13.01.2003. - Введ.
01.07.2003. - Москва: Энергосервис, 2003. - 275 с.
. РД 153-34.0-20.527-98 Руководящий
документ. Руководящие указания по расчету токов короткого замыкания и выбору
электрооборудования: утв. РАО ЕЭС России 23.03.1998. - Введ. 23.03.1998. - Москва:
ЭНАС, 2001. - 152 с.
. ГОСТ 22483-2012 Жилы токопроводящие для
кабелей, проводов и шнуров: утв. Росстандарт, 29.11.2012. - Введ. 01.01.2014. -
Москва: Стандартинформ, 2014. - 14 с.
. Шабад М. А., Расчеты релейной защиты и
автоматики распределительных сетей / М.А. Шабад. - Спб.: ПЭИПК, 2003. - 4-е
изд., перераб. и доп. - 350 стр., ил.
22. ТЕР-33-2001 Территориальные единичные расценки на
строительные работы. - Санкт-Петербург: СПб ГУ "Центр мониторинга и
экспертизы цен", 2008. - 130 с.
. ТЕРп-01-2001Территориальные единичные расценки на
пусконаладочные работы. - Санкт-Петербург: СПб ГУ "Центр мониторинга и
экспертизы цен", 2008. - 75 с.
. МДС 81-35.2004 Методика определения стоимости
строительной продукции на территории Российской Федерации: утв. Госстрой России
05.03.2004. - Введ. 09.03.2004. - Москва: Госстрой России, 2004. - 96 с.