Разработка проекта газовой котельной мощностью 12,5 МВт для жилого квартала
ВВЕДЕНИЕ
Газовые котельные на сегодняшний день - наиболее
востребованный и популярный источник теплоснабжения в нашей стране. Данное
оборудование широко используется в самых разных сферах и применяется для
обеспечения отоплением и горячей водой различных объектов, в том числе
промышленных производств, строительных площадок, административных, жилых и
общественных объектов.
Современные газовые котельные не имеют привязки
к устаревшим коммуникациям и обеспечивают производство нужного объёма недорогой
тепловой энергии. Стоимость одного кВт такой энергии, полученной от газовой
модульной котельной установки, оснащённой современными газовыми котлами, ниже
цены одного кВт, получаемого в централизованных отопительных системах.
По показателю КПД современные газовые котельные
на данный момент считаются самыми лучшими - показатель достигает 95 процентов и
выше. Кроме того, они считаются лучшими и по качеству снабжения теплом.
Эксплуатация автономной газовой котельной
предполагает использование природного газа - это не только экологически чистое
и безопасное, но и самое доступное по стоимости топливо. Стоимость 1 куб.м газа
в Вологодской области составляет 5,37 руб/м3. При сгорании газа ущерб
окружающей среде минимален, соответственно, газовые котельные в плане экологической
безопасности - это наиболее приемлемое оборудование для отопления.
Модульные газовые котельные по сравнению с
другими типами котельных действительно имеют достаточно малые размеры.
Установки свободно могут перемещаться на любую
территорию эксплуатации.
1. АКТУАЛЬНОСТЬ ТЕМЫ, ЦЕЛИ И ЗАДАЧИ ДИПЛОМНОГО
ПРОЕКТИРОВАНИЯ
циркуляционный насос трубопровод теплообменный
В нашей стране автономное теплоснабжение
практически не развивалось, поскольку это не соответствовало государственной
идеологии. Предпочтение отдавалось объектам централизованного отопления,
обслуживающим населенные пункты и целые города. Кроме того, развитие
автономного теплоснабжения существенно тормозила государственная политика,
которая была направлена на установку более низких тарифов (цен) на отопление.
Поэтому никогда не возникали вопросы об отказе от централизованного отопления
и, соответственно, они не были урегулированы законом.
В настоящее время для отопления жилых зданий все
чаще используются автономные газовые котельные. Данная тенденция объясняется
несколькими причинами. Во-первых, при использовании автономных систем
значительно упрощается решение всех вопросов, связанных со строительством, в
частности появляется возможность быстрого монтажа и запуска в работу систем
отопления. Важно и то, что первоначальные затраты на автономную газовую
котельную оказываются существенно ниже по сравнению с централизованной, так как
не требуется проведение дорогостоящих тепловых сетей. Во-вторых, расходы на
эксплуатацию автономных газовых котельных компенсируются рациональным
расходованием тепла. Ведь объем потребления топлива сокращается благодаря более
точному регулированию подачи тепла и отсутствию его потерь в тепловых сетях. По
оценкам, сейчас в централизованных системах теплоснабжения теряется от 40 до
60% тепла, вырабатываемого для нужд отопления. Действительно, автономное
отопление может стать одним из эффективных направлений жилищно-коммунальной
реформы в России
Одной из статей затрат, по которой возможна
экономия является отопление жилых зданий. Генерация тепла на собственной
современной котельной обходится дешевле теплоты, получаемой от централизованных
объектов теплоснабжения и за несколько лет способна окупить сделанные
инвестиции и привести к снижению затрат на отопление. Поэтому целью данного
дипломного проекта является разработка проекта автоматизированной газовой
котельной для жилого квартала в районе улиц Гагарина-Преображенского в городе
Вологде.
В ходе выполнения проекта предстоит решить
следующие задачи:
определить расчётные тепловые нагрузки на
котельную для максимального, среднеотопительного режима работы котельной,
определить целесообразность подключения системы горячего водоснабжения к
котельной;
определить температурный режим котельной и
построить температурный график;
определить диаметры трубопроводов и расходы
теплоносителя в котловом контуре и контуре системы отопления;
подобрать оборудование котельной (газовые котлы,
теплообменник, насосное оборудование);
определить диаметр и высоту дымовых труб;
определить стоимость и срок окупаемости проекта.
2. РАСЧЁТ ТЕПЛОВЫХ НАГРУЗОК
Суммарная тепловая мощность теплогенерирующего
оборудования должно покрывать расходы тепловой энергии на отопление, вентиляцию
и горячее водоснабжение потребителями - жилыми зданиями.
2.1 Расход тепловой
энергии на отопление жилых зданий
Максимальный расчётный расход тепловой энергии
на отопление жилого здания по укрупнённым показателям определяется по формуле
[1]:

(2.1)
Где с - коэффициент, учитывающий
единицы измерения теплового потока и соответственно равный с = 1;

- поправочный коэффициент к
удельной отопительной характеристике, зависит от расчётной температуры
наружного воздуха;

- удельная отопительная
характеристика здания, 
, принимается по таблицам 1.10,
1.11 [1];

- строительный объём здания по
наружному обмеру, м3;
tвн - средняя
температура в отапливаемом здании, °С;
tн.о -
расчётная температура наружного воздуха, °С.
Поправочный коэффициент 
для жилых зданий в уравнении (2.1)
можно определить по таблице 1.8 [1] или по формуле:

. (2.2)
В соответствии с таблицей 3.1 [2]
расчётная температура наружного воздуха для города Вологда tн.о=-32°С,
тогда по выражению (2.2) поправочный коэффициент 
будет равен:

.
Расчётная температура внутри жилого
здания принимается по таблице 1 [3] и составляет tвн =20°С.
Расчётная внутренняя температура
(усреднённая) для жилого здания принимается по таблице 1.10 [1].
Удельная отопительная характеристика
цеха металлических конструкций с учётом строительного объёма здания 
=27000 м3 по таблице 1.11 [1]
составляет 
=0,37 
.
Тогда на основании исходных,
справочных и расчётных данных максимальный расход теплоты на нужды отопления
производственного здания по уравнению (2.1) составит:

Гкал/ч.
Результаты расчётов максимального
расхода теплоты на нужды отопления для жилых зданий приведены в таблице 2.1.
Таблица 2.1 - Расход теплоты для
нужд отопления
|
№
здания
|
|
 ,    , м3tвн , °С.tн.о , °С , .
|
|
|
|
|
|
1
|
0,98
|
0,37
|
27000
|
20
|
-32
|
0,509
|
|
2
|
0,98
|
0,37
|
18000
|
20
|
-32
|
0,347
|
|
3
|
0,98
|
0,37
|
18000
|
20
|
-32
|
0,347
|
|
4
|
0,98
|
0,37
|
23000
|
20
|
-32
|
0,443
|
|
5
|
0,98
|
0,37
|
9500
|
20
|
-32
|
0,193
|
|
6
|
0,98
|
0,37
|
19000
|
20
|
-32
|
0,366
|
|
7
|
0,98
|
0,37
|
21500
|
20
|
-32
|
0,414
|
|
Итого:
|
2,619
|
2.2 Определение
расходов воды и теплоты на нужды горячего водоснабжения
Максимальные тепловые затраты на горячее
водоснабжение здания идут на хозяйственно-питьевые нужды и рассчитываются по
формуле из приложения 2 [4]:

, Гкал/ч, (2.4)
где Ср - удельная массовая
теплоёмкость воды, 
;

- суточная норма расхода горячей
воды в литрах на одного потребителя при средней температуре разбираемой воды
tг= 60°С; принимается по прил. 4 или по СНиП 2.04.01-85 /9, кг/ч;
tг -
расчётная температура горячей воды, tг =60 °С;
tх - средняя
температура холодной воды за отопительный период, tх =5°С;
ρ - плотность воды при
расчётной температуре 55°С, по таблице 1.4 [1] принимается равным ρ55 =985,73
кг/м3;
kч -
коэффициент часовой неравномерности потребления горячей воды;
kт.п -
коэффициент, учитывающий потери теплоты в окружающую среду от неизолированных
трубопроводов и змеевиков.
Расчет среднечасового расхода
горячей воды на хозяйственно-питьевые нужды потребителями в жилых зданиях
представлен в таблице 2.2:

,кг/ч , (2.5)
где 
- суточная норма расхода горячей
воды в с сутки, 
, принимается по данным приложения
3[6],
m -
количество человек.
Таблица 2.2 - Расчетные расходы на
нужды ГВС
|
№
п/п
|
kч
|
m, чел
|
tг,
°С
|
tх,
°С
|
kтп
|
Qсут,
Гкал/сут
|
Qср,
Гкал/ч
|
Qmax,
Гкал/ч
|
Gгвс,
т/ч
|
|
1
|
3,7
|
357
|
60
|
5
|
0,25
|
2,54
|
0,11
|
0,34
|
11,15
|
|
2
|
4,4
|
207
|
60
|
5
|
0,25
|
1,47
|
0,06
|
0,23
|
7,61
|
|
3
|
4,2
|
252
|
60
|
5
|
0,25
|
1,79
|
0,07
|
0,27
|
8,87
|
|
4
|
4
|
300
|
60
|
5
|
0,25
|
2,13
|
0,08
|
0,31
|
10,08
|
|
5
|
5,8
|
75
|
60
|
5
|
0,25
|
0,53
|
0,04
|
0,11
|
3,59
|
|
6
|
4,3
|
240
|
60
|
5
|
0,25
|
1,71
|
0,07
|
0,26
|
8,64
|
|
7
|
4,1
|
285
|
60
|
5
|
0,25
|
2,03
|
0,08
|
0,29
|
9,80
|
Исходя из соотношения (2.5) средний часовой
расход горячей воды на нужды жилого здания составит:

. (2.6)
Коэффициент часовой неравномерности
потребления горячей воды на хозяйственно-бытовые нужды из уравнения (2.4) можно
найти по универсальной зависимости, полученной путём преобразования и
аппроксимации выражений, приведённых в нормативном документе [6]:

, (2.7)
где 
- норма расхода горячей воды в час
наибольшего водопотребления, 
, принимается по данным приложения
3[6],

- норма расхода горячей воды в
средние сутки, 
, принимается по данным приложения
3[6],
m -
фактическое число потребителей в здании,
q0 - часовой
расход горячей воды водоразборным прибором,
.
Для хозяйственно-питьевых нужд при m=1:

=105 
,

=10 
,
q0 =200 
.
Коэффициент часовой неравномерности
равен:

.
В соответствии с таблицей 1
приложения 2 [4] принимаем вариант "с неизолированными стояками и с полотенцесушителями"
и "при наличии тепловых сетей горячего водоснабжения после ЦТП", т.е.
kт.п=0,25.
Максимальные тепловые нагрузки на
ГВС жилого здания по различным видам водопотребления по уравнению (2.4) будут
равны:

, 
Средний тепловой поток на ГВС можно
определить также по уравнению теплового баланса [4]:

, 
, (2.8)
По соотношению (2.9) средняя
тепловая нагрузка на нужды ГВС составит:

, 
.
В таблице 2.3 представлены
результаты расчёта тепловых нагрузок на жилые здания по зависимостям 2.1, 2.3,
2.4, 2.8.
Таблица 2.3 - Расчётные тепловые
нагрузки на котельную
|
Вид
тепловой нагрузки
|
Отопление
|
Вентиляция
|
ГВС
|
|
|
|
максимальная
|
средняя
|
|
Q, Гкал/ч
|
2,617
|
-
|
1,794
|
0,509
|
3. ПОДБОР ОБОРУДОВАНИЯ КОТЕЛЬНОЙ
.1 Построение графика
отпуска тепловой энергии в зависимости от температуры наружного воздуха
Температура воды в подающем и обратном
трубопроводах сети и подающем трубопроводе системы отопления зависят от
температуры наружного воздуха и определяются по зависимостям приложения 18 [4].
Температура воды в подающем трубопроводе сети
определяется по выражению:

°С, (3.1)
где tнв -
температура наружного воздуха, °С;

- расчётная температура
теплоносителя в подающей магистрали трубопровода, °С. Принимается по допустимой
температуре подачи котла, равной 130°С;

- расчётная температура
теплоносителя в обратной магистрали трубопровода, °С, принимаемая равной 70°С;

- расчётная температура
теплоносителя на входе в систему отопления, °С, принимаемая исходя из
требований к температуре воды в отопительных приборах; задаётся 95 °С.
Температура теплоносителя в обратной
магистрали трубопровода определяется по выражению:

, °С, (3.2)
На рисунке 3.1 приведён
температурный график отпуска тепловой энергии на нужды системы отопления жилого
здания.
Рисунок 3.1 - Температурный график отпуска
тепловой энергии на нужды системы отопления жилых зданий: t1
- температура теплоносителя в подающем трубопроводе; t2
- температура теплоносителя в обратном трубопроводе; τ1п
- температура сетевой воды в подающем трубопроводе; τ2п
- температура сетевой воды в обратном трубjпроводе
3.2 Режим
теплопотребления
Тепловая нагрузка на нужды теплоснабжения для
расчётного режима теплопотребления при двухтрубной схеме тепловой сети
определяется по выражению [7]:

, 
, (3.3)
где 
- расчётная тепловая нагрузка на
отопление и вентиляцию, 

, 
.
Расход сетевой воды может быть
определён по выражению [7]:

, 
, (3.4)
где tпод и tоб -
соответственно фактические температуры теплоносителя в подающей и обратной
магистралях тепловой сети для данной температуры рассматриваемого теплового
режима теплопотребления, °С.
Результаты расчётов для трёх режимов
теплопотребления приведены в таблице 3.1.
Таблица 3.1 - Сводные данные по
режимам теплопотребления
|
№
п/п
|
Показатель
|
Режимы
теплопотребления
|
Единицы
измерения
|
|
|
Макс.
зимний
|
Средне-отоп.
|
Летний
|
|
|
1
|
2
|
3
|
4
|
5
|
6
|
|
1
|
Температура
наружного воздуха
|
-32
|
-4,1
|
-
|
°С
|
|
2
|
Температура
в помещении
|
20
|
20
|
-
|
°С
|
|
3
|
Тепловая
нагрузка на нужды отопления и вентиляции
|
2,62
|
0,285
|
-
|
Гкал/ч
|
|
4
|
Расход
сетевой воды на нужды отопления и вентиляции
|
65,4
|
65,4
|
-
|
т/ч
|
Ввиду того, что максимальная
нагрузка на горячее водоснабжение 
= 0,285 Гкал/ч составляет менее 4%
от максимальной нагрузки на отопление и вентиляцию, подключение данной нагрузки
к котельной (особенно в летний период) не целесообразно. Обеспечение горячей
водой будет продолжено осуществляться с помощью электрических водонагревателей.
3.3 Подбор котлов
Количество котлов, необходимых к установке,
определяется исходя из тепловой нагрузки на систему отопления для максимального
- зимнего периода. Согласно [8] для нужд отопления и вентиляции требуется как
минимум четыре котла, два из которых будет работать в среднеотопительный
период, когда тепловая нагрузка значительно снижается, или, в случае аварии,
могут служить резервными.
По результатам подбора выбираем четыре газовых
водогрейных автоматических котла компании ЗАО "ЗИОСАБ" (Россия)
модели ЗИОСАБ-5000 и ЗИОСАБ-2500. Из них один номинальной тепловой мощностью
5000 кВт и три номинальной тепловой мощностью 2500 кВт.
Результаты подбора и основные параметры котлов
приведены в таблице 3.2.
Таблица 3.2 - Сводные данные по характеристике
котлоагрегатов
|
№
п/п
|
Показатель
|
Контур
системы
|
|
|
1-й
котёл
|
3-й
котёл
|
3-й
котёл
|
4-й
котёл
|
|
1
|
2
|
3
|
4
|
5
|
6
|
|
1
|
Производитель /марка
|
ЗИОСАБ-5000
|
ЗИОСАБ-2500
|
ЗИОСАБ-2500
|
ЗИОСАБ-2500
|
|
2
|
Мощность, кВт
|
5000
|
2500
|
2500
|
2500
|
|
3
|
Температура,
°С
|
115
|
115
|
115
|
115
|
|
4
|
Расход
топлива,
м3/ч
|
306
|
306
|
306
|
306
|
|
5
|
КПД
котла,
%
|
92
|
92
|
92
|
92
|
|
6
|
Сопротивление
газового тракта, Па
|
900
|
900
|
900
|
900
|
|
7
|
Сопротивление
водяного тракта, Па
|
650
|
650
|
650
|
650
|
3.4 График загрузки и
переключения котлов в котельной
График загрузки и переключения котлов является
наглядным изображением величины производительности котлов при их совместной
работе по общей выработке тепловой энергии на нужды отопления.
Коэффициент загрузки котла определяется
выражением [7]:

,%, (3.5)
где 
- паспортная мощность i-го котла,
кВт;
Значение Qтс
определяется для всего диапазона температур от температуры наиболее холодной
пятидневки до температуры начала и окончания отопительного сезона по формуле
(3.3).
Таблица 3.3 - Расчётные данные для построения
графика переключения работы водогрейных котлов
|
Температура
наружного воздуха, tнв , °С
|
Требуемая
тепловая нагрузка, Qтс , кВт
|
Мощность
котла, Qк , кВт
|
Количество
котлов, Nк, шт
|
Загрузка
котла, %
|
|
1
|
2
|
3
|
4
|
5
|
|
-32
|
5130,83
|
2500
|
3
|
68,4
|
|
-31
|
5032,16
|
2500
|
3
|
67,1
|
|
-30
|
4933,49
|
2500
|
2
|
98,7
|
|
-29
|
4834,82
|
2500
|
2
|
96,7
|
|
-28
|
4736,15
|
2500
|
2
|
94,7
|
|
-27
|
4637,48
|
2500
|
2
|
92,7
|
|
-26
|
4538,81
|
2500
|
2
|
90,8
|
|
-25
|
4440,14
|
2500
|
2
|
88,8
|
|
-24
|
4341,47
|
2500
|
2
|
86,8
|
|
-23
|
4242,80
|
2500
|
2
|
84,9
|
|
-22
|
4144,13
|
2500
|
2
|
82,9
|
|
-21
|
4045,46
|
2500
|
2
|
80,9
|
|
-20
|
3946,79
|
2500
|
2
|
78,9
|
|
-19
|
3848,13
|
2500
|
2
|
77,0
|
|
-18
|
3749,46
|
2500
|
2
|
75,0
|
|
-17
|
3650,79
|
2500
|
2
|
73,0
|
|
-16
|
3552,12
|
2500
|
2
|
71,0
|
|
-15
|
3453,45
|
2500
|
2
|
69,1
|
|
-14
|
3354,78
|
2500
|
2
|
67,1
|
|
-13
|
3256,11
|
2500
|
2
|
65,1
|
|
-12
|
3157,44
|
2500
|
2
|
63,1
|
|
-11
|
3058,77
|
2500
|
2
|
61,2
|
|
-10
|
2960,10
|
2500
|
2
|
59,2
|
|
-9
|
2861,43
|
2500
|
2
|
57,2
|
|
-8
|
2762,76
|
2500
|
2
|
55,3
|
|
-7
|
2664,09
|
2500
|
2
|
53,3
|
|
-6
|
2565,42
|
2500
|
2
|
51,3
|
|
-5
|
2466,75
|
2500
|
1
|
98,7
|
|
-4
|
2368,08
|
2500
|
1
|
94,7
|
|
-3
|
2269,41
|
2500
|
1
|
90,8
|
|
-2
|
2170,74
|
2500
|
1
|
86,8
|
|
-1
|
2072,07
|
2500
|
1
|
82,9
|
|
0
|
1973,40
|
2500
|
1
|
78,9
|
|
1
|
1874,79
|
2500
|
1
|
75,0
|
|
2
|
1776,06
|
2500
|
1
|
71,0
|
|
3
|
1677,39
|
2500
|
1
|
67,1
|
|
4
|
1578,72
|
2500
|
1
|
63,1
|
|
5
|
1480,05
|
2500
|
1
|
59,2
|
|
6
|
1381,38
|
2500
|
1
|
55,3
|
|
7
|
1282,71
|
2500
|
1
|
51,3
|
|
8
|
1184,04
|
2500
|
1
|
47,4
|
В интервале температур от 8 до -5 °С работает
один котёл.
В интервале температур от -5 до -30 °С работают
два котла.
В интервале температур от -30 до -32 °С работают
три котла.
3.5 Расчёт тепловой
схемы котельной и определение диаметров трубопроводов
.5.1 Выбор схемы
котельной
Для проектируемой котельной принимаем
двухконтурную схему циркуляции с четырьмя параллельно подключенными газовыми
водогрейными автоматическими котлами компании ЗАО "ЗИОСАБ" (Россия)
модели ЗИОСАБ-5000 и ЗИОСАБ-2500. Из них один номинальной тепловой мощностью
5000 кВт и три номинальной тепловой мощностью 2500 кВт.
В соответствии с требованиями производителя
котельного оборудования к температуре воды на входе в котёл, устанавливаются
рециркуляционные насосы, осуществляющие подмес горячей воды после котла к
поступающей воде.
Для восполнения утечек теплоносителя в системе
теплоснабжения организуется подпитка химически очищенной водой в обратные
трубопроводы контуров за счёт подпиточного насоса. Очистка исходной воды
осуществляется в системе химводоподготовки.
Для создания циркуляции теплоносителя в контурах
устанавливаются циркуляционные насосы.
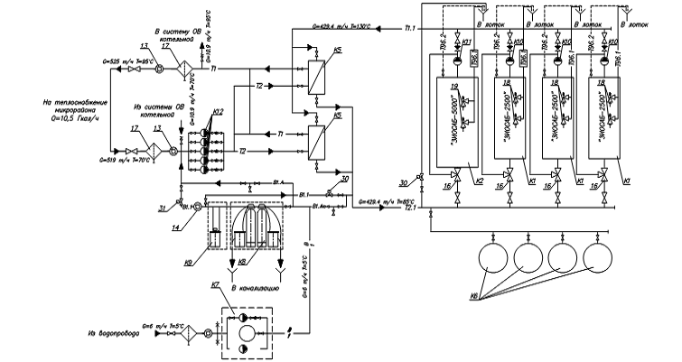
Принципиальная схема котельной с двумя контурами
представлена на рисунке 3.2.
Рисунок 3.2 - Принципиальная схема котельной с
четырьмя контурами: Т1 - трубопровод прямой сетевой воды; Т2 трубопровод
обратный сетевой воды; Т1.1 - трубопровод подающий контура котельной; Т2.1 -
трубопровод обратной воды контура котельной; В1 - трубопровод водопроводной воды;
В1.1 - трубопровод подпиточной воды; В1.А - линия аварийной подпитки теплосети
и котельного контура; Т96.1 - трубопровод сбросной от предохранительных
клапанов; Т96.2 - трубопровод сливной от котлов
3.5.2 Преобразование
принципиальной схемы котельной в тепловую
Для определения расчётных значений расхода
теплоносителя в системе котельной необходимо составить её математическую модель
с дальнейшим решением входящих в неё уравнений.
Тепловая схема котельной представлена на рисунке
3.3.
Рисунок 3.3 - Тепловая схема котельной
3.5.3 Преобразование
тепловой схемы котельной в расчётный граф
Под узловыми элементами расчетного графа
понимаем все энергетически значимые объекты, в которых происходит изменение
тепловой энергии, а также технические узлы разделения и соединения потоков
теплоносителя. Расчётный граф котельной представлен на рисунке 3.4.
Рисунок 3.4 - Расчётный граф котельной
3.5.4 Составление
материального и энергетического баланса графа
Для каждого узлового элемента расчётного графа
составляется материальный и энергетический балансы в соответствии с законами
сохранения массы и энергии.
Уравнение материального баланса имеет вид [7]:

, 
(3.6)
где Gвх , Gвых -
входящие и выходящие для данного узла материальные потоки соответственно
(расход теплоносителя), 
.
Уравнение энергетического баланса
имеет вид [7]:

; 
, 
, (3.6)
где Eвх , Eвых -
входящие и выходящие для данного узла энергетические потоки соответственно
(расход тепловой энергии), 
;
ρ - плотность теплоносителя
при заданных параметрах, 
;
i - энтальпия
теплоносителя, 
.
При этом поток будет со знаком
"плюс", если он является входящим, и "минус", если он
выходящий. Уравнения с постоянной температурой исключаем из системы уравнений.
Получаем следующие выражения:
Узел котлоагрега №1
G12-G11=0
G12·75-G11·130=-4300
Узел 1
G11-G13-G14=0
G11·130-G13·130-G14·130=0
(исключаем из системы уравнений)
Узел 2
G15+G13-G12=0
G15·70+G13·130-G12·75=0
Узел котлоагрегата №2
G22-G21=0
G22·75-G21·130=-2150
Узел 3
G21-G23-G24=0
G21·130-G23·130-G24·130=0
(исключаем из системы уравнений)
Узел 4
G25+G23-G21=0
G25·70+G23·130-G21·75=0
Узел 5
G26-G24-G14=0
G26·130+G24·130-G14·130=0
(исключаем из системы уравнений)
Узел 6
G26-G25-G15=0
G26·70-G25·70-G15·70=0
(исключаем из системы уравнений)
Узел котлоагрегата №3
G32-G31=0
G32·75-G31·130=-2150
Узел 7
G31-G33-G34=0
G31·130-G33·130-G34·130=0
(исключаем из системы уравнений)
Узел 8
G35+G33-G31=0
G35·70+G33·130-G31·75=0
Узел 9
G36-G34-G26=0
G36·130-G34·130-G26·130=0
(исключаем из системы уравнений)
Узел 10
G37-G35-G27=0
G37·70-G35·70-G27·70=0
(исключаем из системы уравнений)
Узел котлоагрегата №4
G42-G41=0
G42·75-G41·130=-2150
Узел 11
G41-G43-G44=0
G41·130-G43·130-G44·130=0
(исключаем из системы уравнений)
Узел 12
G45+G43-G41=0
G45·70+G43·130-G41·75=0
Узел 13
G1-G44-G36=0
G1·130+G44·130-G36·130=0
(исключаем из системы уравнений)
Узел 14
G2-G45-G37=0
G2·70-G45·70-G37·70=0
(исключаем из системы уравнений)
3.5.5 Решение системы
уравнений методом обратной матрицы
Эквивалентной записью системы уравнений является
матричная запись. Зная энтальпию всех потоков в котельной и тепловую мощность
котлов, формируем матрицу А (матрица переменных) и В (матрица неизвестных). При
этом уравнения материального и энергетического балансов записываем в виде
элементов матрицы, в которой расход - это искомая переменная, а энтальпия -
коэффициент при этой переменной.
Представим данную математическую модель в виде
матричной записи и путем обратной матрицы находим расходы по выражению [7]:

, (3.7)
Расчётный внутренний диаметр
трубопровода котлового контура определяется по выражению:

, мм, (3.8)
где G - расход
теплоносителя, 
;
ω -скорость движения воды в
трубах, 
. Принимается ω =0,5 
.
Матрица представлена в приложении на
компакт-диске.
Результаты расчёта расходов воды и
диаметров трубопроводов участков представлены в таблице 3.4.
Таблица 3.4 - Значения расхода,
расчётного внутреннего диаметра и типоразмера трубопровода для участков
котлового контура
|
Участок
|
Расход
G,  Внутренний расчётный диаметр
трубопровода dвн , ммМаркировка трубы Dн х d , мм
|
|
|
|
1
|
2
|
3
|
4
|
|
11
|
86,00
|
61
|

|
|
12
|
86,00
|
61
|
|
|
13
|
14,30
|
10
|

|
|
14
|
71,70
|
51
|

|
|
15
|
71,70
|
51
|
|
|
21
|
43,00
|
30
|

|
|
22
|
43,00
|
30
|
|
|
23
|
14,30
|
10
|

|
35,80
|
25
|

|
|
25
|
35,80
|
25
|
|
|
26
|
107,50
|
76
|

|
|
27
|
107,50
|
76
|
|
|
31
|
43,00
|
30
|

|
|
32
|
43,00
|
30
|
|
|
33
|
14,30
|
10
|

|
|
34
|
143,30
|
101
|

|
|
35
|
35,80
|
30
|

|
|
36
|
35,80
|
30
|

|
|
37
|
71,70
|
51
|

|
|
41
|
43,00
|
30
|

|
|
42
|
43,00
|
30
|
|
|
43
|
14,30
|
10
|

|
|
44
|
35,80
|
25
|

|
|
45
|
35,80
|
25
|
|
|
1
|
107,50
|
76
|

|
|
2
|
107,50
|
76
|
|
|
|
|
|
|
|
Так как при температуре наружного воздуха -7° и
выше весь объём теплоносителя нагревается одним котлом (основным или резервным)
и для уменьшения номенклатуры используемых материалов рекомендуется в виду
близких значений расчётных диаметров) для всего котлового контура использовать
один типоразмер труб, определяемый по максимальному расходу в контуре.
Исключение составляет только контур рециркуляции котлов.
Для трубопровода котлового контура принимаем
трубы стальные электросварные прямошовные ГОСТ 10704-91, изготовленные из стали
20 ГОСТ 10705-80.
3.6 Расчёт
теплообменного аппарата
.6.1 Определение
параметров теплоносителя в контуре системы отопления
Расчётная температура теплоносителя
на входе в систему отопления принимается исходя из требований к температуре
воды в отопительных приборах, задаётся 
=95°C.
Расчётная температура теплоносителя
на выходе из системы отопления принимается 
=65°C.
Расход теплоносителя в контуре
системы отопления можно определить по выражению (3.4):

.
3.6.2 Теплотехнический
расчёт теплообменного аппарата
Расчёт теплообменного аппарата производиться по
методике приложения 8 [4].
В качестве теплообменного аппарата принимаем
водоводяной пластинчатый теплообменник с противоточной схемой теплоносителей.
Расчет поверхности нагрева водоводяных
подогревателей для систем отопления проводится при температуре воды в тепловой
сети, соответствующей расчетной температуре наружного воздуха для
проектирования отопления.
Средний логарифмический температурный напор
между греющей и нагреваемой средами определяется по выражению:

, °C, (3.8)
где 
и 
- соответственно большая и меньшая
разности температур между греющей и нагреваемой средами на входе или выходе
теплообменного аппарата.

, °С, (3.9)

, °С, (3.10)

, °С

, °С

, °C
Для теплообменного аппарата
принимаем пластину 0,6Р ГОСТ 15518-87.
Требуемое количество каналов
теплообменного аппарата по нагреваемой воде определяется по выражению:

(3.11)
где 
- расход нагреваемой воды, 
, равное Gсо =87300 
;
fк - живое
сечение одного межпластинчатого канала, м2 , принимается по таблице 1
приложения 8 [4]. fк =0,00245 м2;

- оптимальная скорость движения
теплоносителя в канале теплообменного аппарата, 
, принимается по приложению 8 [4] . 
=0,4 
;
ρ85 -
плотность теплоносителя при средней температуре воды в теплообменнике 85°С, 
. ρ85 =968,65 
.

Компоновка теплообменного аппарата
симметричная, mгв=mнв. По этому
общее живое сечение каналов в пакете по ходу греющей и нагреваемой воды
определяется выражением:

, м2 , (3.12)

м2.
Фактические скорости нагреваемой и
греющей среды теплообменного аппарата находятся по формулам:

, 
, (3.13)

, 
, (3.14)


Расчёт коэффициента теплопередачи от
греющей воды к пластине и от пластины к нагреваемой воде выполняется по
зависимостям:

, 
, (3.15)

, 
, (3.16)

, °С, (3.17)

, °С, (3.18)
где А - коэффициент, зависящий от
типа пластин. По таблице 1 приложения 8 [4] для пластин 0,6Р А=0,492.

°С

°С


Коэффициент теплопередачи
теплообменного аппарата следует определять по уравнению для плоской стенки:

, 
, (3.19)
где β -
коэффициент, учитывающий уменьшение коэффициента теплопередачи из-за
термического сопротивления накипи и загрязнений на пластине. β = 0,8;
δст - толщина пластины
теплообменника, м. δст =0,001 м;
γст - коэффициент
теплопроводности стали, 
. γст =58 
.

.
Расчёт требуемой поверхности
теплообмена определяется из уравнения теплопередачи:

,м2 , (3.20)

м2
Количество ходов в теплообменном
аппарате находиться по формуле:

, (3.21)
где fпл - площадь
нагрева одной пластины, м2 . По таблице 1 приложения 8 [4] для пластины 0,6Р fпл =0,6 м2 .

Действительная площадь
теплообменного аппарата определяется по соотношению:

, м2 , (3.22)

м2
Потери давления в теплообменном
аппарате определяются по следующим эмпирическим зависимостям:
для нагреваемой воды

, кПа, (3.23)
для греющей воды

, кПа, (3.24)
где φ -
коэффициент, учитывающий накипеобразование. φнв = 1,5, φгв = 1;
Б - коэффициент, зависящий от типа
пластин. По таблице 1 приложения 8 [4] для пластины 0,6Р Б=3.

кПа,

кПа.
По результатам расчёта условное
обозначение теплообменного аппарата системы отопления будет иметь вид:
3.7 Подбор насосного
оборудования
.7.1 Подбор
циркуляционных насосов котлового контура
Циркуляционные насосы котлового контура
обеспечивают циркуляцию теплоносителя в замкнутом контуре, связывающем котлы и
теплообменник. Согласно [9] устанавливаются два сетевых насоса, один из которых
резервный.
Насос подбирается по расходу и
гидродинамическому сопротивлению котлового контура.
Сопротивление котлового циркуляционного контура
определяется по выражению:

, кПа, (3.25)
где ΔНк - потери
давления в котлах, кПа. По паспортным данным котловых агрегатов при расходе
21,92 
ΔНк =0,65 кПа;
ΔНто - потери давления в
теплообменнике, кПа. ΔНто = ΔРгв =44,73
кПа.

кПа.
Требуемый напор насоса составляет
суммарные потери давления в котловом циркуляционном контуре с учётом запаса 5%:

, кПа, (3.26)

кПа.
Сводные данные по расчёту, подбору и
технические характеристики циркуляционного насоса котлового контура приведены в
таблице 3.5.
Таблица 3.5 - Сводные данные по
расчёту и подбору сетевого насоса котлового контура
|
№
|
Показатель
|
Ед.изм.
|
Значение
|
|
1
|
2
|
3
|
4
|
|
1
|
Исходные
данные
|
|
1.1
|
Расход
теплоносителя
|
 21,92
|
|
|
1.2
|
Сопротивление
в водяном контуре котла
|
кПа
|
0,65
|
|
1.3
|
Сопротивление
в теплообменнике
|
кПа
|
44,73
|
|
1.4
|
Суммарные
потери давления в контуре
|
кПа
|
45,38
|
|
1.5
|
Запас
по напору
|
%
|
5
|
|
1.6
|
Напор
насоса
|
м.вод.
ст.
|
4,8
|
|
2
|
Технические
характеристики
|
|
2.1
|
Марка
|
Grundfos NB 32-125/130
|
|
2.2
|
Производительность
|
 25,2
|
|
|
2.3
|
Напор
|
м.
вод. ст.
|
18,5
|
|
2.4
|
Количество
|
шт
|
4
|
|
2.5
|
Частота
|
 2900
|
|
|
2.6
|
Мощность
электропривода
|
кВт
|
2,2
|
3.7.2 Подбор
циркуляционных насосов контура системы горячего водоснабжения
Циркуляция теплоносителя в контуре системы
отопления обеспечивается сетевыми циркуляционными насосами. Согласно [9]
устанавливаем два сетевых насоса, один из которых резервный.
Производительность сетевых насосов принимается
по суммарному расходу сетевой воды на нужды отопления, определённому по формуле
(3.4), равному 21,92 т/ч.
Суммарные потери давления в системе
теплоснабжения могут быть определены по формуле [7]:

, кПа, (3.27)
где 
- потери давления на источнике
теплоснабжения, кПа, равные потере давления в теплообменном аппарате по
нагреваемой воде 
= 
= 88 кПа;

- потери давления в магистральном
трубопроводе, кПа. 
= 3,6 кПа;

- потери давления у потребителя,
кПа. 
= 10кПа.
Расчёт насосов контура системы
отопления производим в табличной форме и оформляем в таблицу 3.6.
Таблица 3.6 - Сводные данные по
расчёту и подбору сетевого насоса контура системы отопления
|
№
|
Показатель
|
Ед.изм.
|
Значение
|
|
1
|
Исходные
данные
|
|
1.1
|
Расход
теплоносителя
|
м3/ч
|
22,67
|
|
1.2
|
Сопротивление
в теплообменнике
|
кПа
|
88
|
|
1.3
|
Сопротивление
магистрали
|
кПа
|
3,6
|
|
1.4
|
Сопротивление
абонента
|
кПа
|
10
|
|
1.5
|
Суммарные
потери давления в контуре
|
кПа
|
105
|
|
1.6
|
Запас
по напору
|
%
|
5
|
|
1.7
|
Напор
насоса
|
м
|
10,5
|
|
2.1
|
Марка
|
Grundfos NB 32-125/130
|
|
2.2
|
Производительность
|
м3/ч
|
25,2
|
|
2.3
|
Напор
|
м
|
18,5
|
|
2.4
|
Количество
|
шт
|
5
|
|
2.5
|
Частота
|
об/мин
|
2900
|
|
2.6
|
Мощность
электропривода
|
кВт
|
2,2
|
3.7.3 Подбор
подпиточного насоса
Поддержание постоянного давления и восполнения
утечек теплоносителя осуществляется подпиточными насосами в обратный
трубопровод через автоматическое подпиточное устройство. Согласно [9]
устанавливаем два подпиточных насоса, один из которых резервный. Расчёт и
подбор оборудования ведётся в табличной форме (таблица 3.7).
Объём часовой утечки для закрытой системы
теплоснабжения рассчитывается по уравнению [7]:

, 
, (3.28)
где Vсет -
расчётный объём воды в системе теплоснабжения, м3 .
Расчётный объём воды в системе
теплоснабжения определяется выражением [7]:

, м3 , (3.29)
где Vис - объём
воды на источнике теплоснабжения, м3 . Равен объёму котловой воды. Vис = 23,64 м3
;
Vтр - объём
воды в системе трубопроводов тепловой сети, м3.
Ориентировочно определяется по
укрупнённым данным исходя из норм приложения Б [7]. Vтр
=0,68·22,67=15,41 м3 ;
Vаб - объём
воды в системе отопления потребителя, м3. Ориентировочно определяется по
укрупнённым данным исходя из норм приложения Б [7]. Vаб=0,68·8=5,44
м3 .
Статический напор подпиточного
насоса определяется выражением:

, кПа, (3.30)
где Hзд - высота
наиболее высокого здания, м. Hзд = 15,5 м;
Hдоп -
допустимое значение рабочего давления в системе отопления, кПа. Для системы
отопления с чугунными радиаторами Hдоп =600
кПа.
Требуемый напор подпиточного насоса
определяется выражением:

, кПа, (3.31)
где ΔНхво -
потери давления в системе химводоподготовки, кПа. ΔНхво = 50
кПа
Таблица 3.7 - Сводные данные по
расчёту и подбору подпиточных насосов
|
№
|
Показатель
|
Ед.изм.
|
Значение
|
|
1
|
2
|
3
|
4
|
|
1
|
Исходные
данные
|
|
1.1
|
Объём
воды в источнике
|
м3
|
23,64
|
|
1.2
|
Объём
воды в трубопроводе
|
м3
|
15,41
|
|
1.3
|
Объём
воды в системе потребителя
|
м3
|
5,44
|
|
1.4
|
Объём
воды в системе теплоснабжения
|
м3
|
44,3
|
|
1.5
|
Величина
утечки теплоносителя
|
м3/ч
|
0,32
|
|
1.6
|
Высота
наиболее высокого здания
|
м
|
15,5
|
|
1.7
|
Статический
напор в системе теплоснабжения
|
кПа
|
168,7
|
|
1.8
|
Сопротивление
в подпиточной линии
|
кПа
|
50
|
|
1.9
|
Требуемый
напор для насоса
|
кПа
|
211,8
|
|
1.10
|
Запас
по напору
|
%
|
5
|
|
1.11
|
Напор
насоса
|
м
|
22,2
|
|
2.1
|
Марка
|
|
2.2
|
Производительность
|
м3/ч
|
2
|
|
2.3
|
Напор
|
м
|
25
|
|
2.4
|
Количество
(с резервным)
|
шт
|
2
|
|
2.7
|
Мощность
электропривода
|
кВт
|
0,8
|
3.7.4 Подбор
рециркуляционного насоса
Рециркуляционный насос устанавливается в
котельной с водогрейным котлом для частичной подачи горячей сетевой воды в
трубопровод, подающий воду к водогрейному котлу. Схема подключения
рециркуляционного контура котла приведена на рисунке 3.5.
Рисунок 3.5 - Схема подключения
рециркуляционного насоса контура
Производительность рециркуляционного насоса
определяется из уравнения баланса смешивающихся потоков сетевой воды в обратной
линии и горячей воды на выходе из водогрейного котла (G13
, G23, G33,
G43).
Кроме того, насос должен создавать напор,
способный преодолеть гидравлическое сопротивление водогрейного котла. Резервные
рециркуляционные насосы не предусматриваются.
Результаты подбора рециркуляционных насосов
приведены в таблице 3.8.
Таблица 3.8 - Сводные данные по расчёту и
подбору рециркуляционных насосов
|
№
|
Показатель
|
Ед.изм.
|
Значение
|
|
1
|
2
|
3
|
4
|
|
1
|
Исходные
данные
|
|
1.1
|
Расход
теплоносителя
|
м3/ч
|
1,62
|
|
1.2
|
Сопротивление
в водяном контуре котла
|
кПа
|
0,75
|
|
1.3
|
Запас
по напору
|
%
|
5
|
|
1.4
|
Напор
насоса
|
м
|
0,1
|
|
2
|
Технические
характеристики
|
|
2.1
|
Марка
|
Grundfos UP 20-30 N
|
|
2.2
|
Производительность
|
м3/ч
|
3
|
|
2.3
|
Напор
|
м
|
2
|
|
2.5
|
Количество
(с резервным)
|
шт
|
2
|
|
2.7
|
Мощность
электропривода
|
Вт
|
45
|
3.8 Система удаления
дымовых газов
Дымовые трубы предназначены для отвода дымовых
газов от тепловых установок в атмосферу.
3.8.1 Конструктивные
особенности
Систему удаления дымовых газов принимаем
раздельной для каждого котла, состоящую из металлических изолированных
отдельностоящих, с несущей конструкцией ферменного типа дымовых труб.
Расчёт диаметра и высоты дымовых труб
производится по методике, приведённой [7]. Расчёт ведётся для двух периодов
работы котельной: максимального зимнего и среднеотопительного.
3.8.2 Определение
диаметров газохода и дымовой трубы
Действительное количество воздуха, необходимого
для сжигания топлива, определяется по выражению:

, 
, (3.32)
где α -
коэффициент избытка воздуха;
V0 -
теоретически необходимое количество воздуха, 
, определяемое по формуле:

, 
(3.33)
где CO2 , H2 , O2 , H2S, CmHn - состав
газообразного топлива по объёму, %.
Определение действительного объёма
дымовых газов, необходимого для сжигания газообразного топлива производится по
следующим уравнениям:

,
, (3.34)
где 
- объём трёхатомных газов, 
;

- объём водяных паров 
;

- объём паров азота 
.
Объём трёхатомных газов определяется
выражением:

, 
, (3.35)
Объём водяных паров определяется
выражением:

, 
, (3.36)
Объём паров азота определяется
выражением:

, 
, (3.37)
Суммарный расход топлива
определяется выражением:

, 
, (3.38)
где QКА -
тепловая нагрузка на котёл, 
;
QРн - низшая
теплота сгорания топлива, 
;
η - коэффициент полезного
действия котлоагрегата, %.
Действительный расход воздуха
определяется по формуле:

, 
, (3.39)
Действительный объём продуктов
сгорания определяется формулой:

, 
, (3.40)
где tух -
температура продуктов сгорания (дымовых газов), °С.
Минимальный диаметр газохода
определяется по выражению:

, мм, (3.41)
где w0 - скорость
выхода дымовых газов из устья дымовой трубы. Принимается от 10 до 15 
.
Фактический диаметр газохода и
дымовой трубы принимаем как больший между минимальным диаметром газохода,
определённым по выражению (3.41) и патрубком дымохода котлоагрегата.
Фактическая скорость дымовых газов в
газоходе определяется выражением:

, 
, (3.42)
где d -
фактический диаметр газохода (по типоразмеру производителя), м.
3.8.3 Расчёт высоты
дымовой трубы по ПДК
Одним из определяющих параметров высоты дымовой
трубы является условие рассеивания дымовых газов до допустимой концентрации.
Расчёт ведётся для выбросов оксидов азота и углерода.
Величина выбросов оксидов азота определяется по
выражению:

, 
, (3.43)
где q4
- потери теплоты с физическим недожогом, %;

- удельный выброс оксидов азота при
сжигании топлива на 1 МДж теплоты, для природного газа рассчитывается по
уравнению:

,
, (3.44)
βк - коэффициент, учитывающий
принципиальную конструкцию горелок; принимается при сжигании газа для дутьевых
горелок напорного типа - 2;
βα -
коэффициент, учитывающий влияние избытка воздуха на образование оксидов азота,
принимается для газа - 1;
βt -
коэффициент, учитывающий влияние температуры воздуха, определяется по
выражению:

, (3.45)
где tвн -
температура воздуха в помещении, °С.
Величина выбросов оксидов углерода
определяется по выражению:

, 
, (3.46)
где 
- удельный выброс оксидов углерода
при сжигании топлива на 1 МДж теплоты, 
, определяется по таблице Б.7
приложения Б [7].
Минимальная высота дымовой трубы
рассчитывается по следующей зависимости:

, м, (3.47)
где Mi -
количество выбросов i-того загрязняющего вещества из
дымовой трубы, 
;
ПДКi - предельно
допустимая максимальная разовая концентрация i-того
вредного загрязняющего вещества в приземном воздухе, 
, принимается по таблице 3
приложения Б [7];

- фоновые концентрации i-того
загрязняющего вещества в районе расположения котельной, 
, принимается по таблице Б.5 [7];
A -
коэффициент распределения температуры воздуха, зависящий от метеорологических
условий местности и определяющий условия горизонтального и вертикального
рассеивания вредных загрязняющих веществ в атмосферном воздухе, принимается по
таблице А.2 [7];
F -
коэффициент скорости оседания вредных загрязняющих веществ в атмосферном
воздухе, равный 1 для газообразных выбросов;
nдт -
количество дымовых труб, шт;
ΔT - разность
температур уходящих газов tух и температуры окружающего
атмосферного воздуха tнв ,°С.
3.8.4 Расчёт высоты
дымовой трубы
Температура продуктов сгорания на выходе из
устья дымохода определяется с учётом охлаждения по длине трубы.
Охлаждение газов в трубе на 1 метр её высоты
определяется по формуле:

, (3.48)
где В - коэффициент дымовой трубы,
принимается 0,34 для изолированной металлической трубы.
Температура дымовых газов на выходе
из трубы определяется по зависимости:

, °С, (3.49)
НgПДК - высота
дымовой трубы по ПДК, м, определённая по зависимости (3.47).
Средняя рабочая температура дымовых
газов определяется по зависимости:

, °С, (3.50)
Плотность дымовых газов и воздуха
при рабочих условиях

, 
, (3.51)
где ρгну -
плотность продуктов сгорания при нормальных условиях, для природного газа
принимается ρгну =1,26 
.

, 
, (3.52)
где ρвну -
плотность воздуха. ρвну =1,293 
;
tос -
температура окружающей среды, °С, принимается для наихудших условий работы
оборудования - средней температуры отопительного периода, принимается по
таблице 3.1 [2].
Потери давления в системе удаления
дымовых газов определяются по формуле:

, кПа, (3.53)
где λ -
коэффициент сопротивления трения. Для стальных труб λ =0,02;
ξ - коэффициент местного
сопротивления. Принимается по таблице Б.5;
L - длина
рассматриваемого газохода, м;
d -
фактический диаметр газохода, м;
wг -
фактическая скорость в газоходе, 
.
3.8.5 Определение
требуемой высоты трубы
Величина самотяги определяется по зависимости:

, кПа, (3.54)
где g - ускорение
свободного падения. g=9,81 
;
,2-20% запас для обеспечения
нормальной тяги системы удаления дымовых газов.

, кПа, (3.55)

, кПа, (3.56)
где Δhreq - величина
дефицита тяги, кПа;
h"m -
разрежение на выходе из топки, необходимое для предотвращения выбивания газов,
кПа;
hКА -
аэродинамическое сопротивление котла, кПа;

- сумма потерь давления в системе
удаления дымовых газов для горизонтального и вертикального участка газохода,
кПа.
Высота дымовой трубы для обеспечения
необходимой тяги определяется по зависимости:

, м, (3.57)
Расчёт ведётся в табличной форме и
оформляется в таблицу 3.9.
Таблица 3.9 - Сводные данные по
системе удаления дымовых газов
|
№
|
Показатель
|
Режимы
теплопотребления
|
Ед.изм.
|
|
|
Макс.
зимний
|
Средне-отопит
|
|
|
1
|
2
|
3
|
4
|
5
|
|
Аэродинамический
расчёт высоты дымовой трубы
|
|
1
|
Исходные
данные
|
|
1.1
|
Тепловая
нагрузка на котёл
|
4411,06
|
2120
|
Мкал/ч
|
|
1.2
|
КПД
котлоагрегата
|
92
|
%
|
|
1.3
|
Аэродинамическое
сопротивление котла
|
355
|
Па
|
|
1.4
|
Требуемое
разрежение на выходе из котла
|
0,05
|
кПа
|
|
1.5
|
Температура
дымовых газов
|
175
|
160
|
°С
|
|
1.6
|
Температура
наружного воздуха
|
-32
|
-4,1
|
°С
|
|
1.7
|
Температура
воздуха в помещении
|
20
|
20
|
°С
|
|
1.8
|
Состав
топлива:
|
|
|
1.8.1
|
Метан
CH4
|
98,28
|
%
|
|
1.8.2
|
Этан
C2H6
|
0,15
|
%
|
|
1.8.3
|
Азот
N2
|
1,16
|
%
|
|
1.8.4
|
Углекислый
газ CO2
|
0,35
|
%
|
|
1.9
|
Коэффициент
избытка воздуха
|
1,1
|
-
|
|
1.10
|
Скорость
газов в газоходе
|
10-15
|
м/с
|
|
1.11
|
Скорость
газов в дымовой трубе
|
10-15
|
м/с
|
|
1.12
|
Плотность
воздуха при н.у.
|
1,293
|
кг/м3
|
|
1.13
|
Плотность
дымовых газов при н.у.
|
1,26
|
кг/м3
|
|
1.14
|
Потери
теплоты с недожогом
|
0
|
%
|
|
2
|
Расчётные
данные
|
|
2.1
|
Определение
диаметра газохода
|
|
2.1.1
|
Теоретически
необходимое количество воздуха
|
9,4
|
м3/м3
|
|
2.1.2
|
Действительное
количество воздуха
|
10,34
|
м3/м3
|
|
2.1.3
|
Действительный
объём дымовых газов
|
11,5
|
м3/м3
|
|
2.1.4
|
Теплота
сгорания газа
|
8840
|
ккал/м3
|
|
2.1.5
|
Плотность
природного газа
|
0,561
|
кг/м3
|
|
2.1.6
|
Суммарный
расход топлива
|
46
|
39,54
|
м3/ч
|
|
Суммарный
расход топлива
|
0,013
|
0,011
|
м3/с
|
|
2.1.7
|
Действительный
расход воздуха
|
542
|
509
|
м3/ч
|
|
2.1.8
|
Действительный
объём продуктов сгорания
|
868
|
721
|
м3/ч
|
|
2.1.9
|
Минимальный
диаметр газохода
|
175
|
160
|
мм
|
|
2.1.10
|
Фактический
диаметр газохода
|
250
|
мм
|
|
2.1.11
|
Фактическая
скорость газов в газоходе
|
4,9
|
4,1
|
м/с
|
|
2.2
|
Расчёт
высоты дымовой трубы по ПДК
|
|
2.2.1
|
Коэффициент
конструкции горелок
|
2
|
-
|
|
2.2.2
|
Коэффициент
влияния температуры воздуха
|
0,976
|
0,976
|
-
|
|
2.2.3
|
Коэффициент
влияния избытка воздуха
|
1
|
-
|
|
1
|
2
|
3
|
4
|
5
|
|
2.2.4
|
Удельный
выброс оксидов азота
|
0,042
|
0,038
|
г/Мкал
|
|
2.2.5
|
Расчёт
выбросов оксидов азота
|
0,008
|
0,006
|
г/с
|
|
2.2.6
|
Удельный
выброс оксидов углерода
|
0,1
|
г/Мкал
|
|
2.2.7
|
Расчёт
выбросов монооксида углерода
|
0,01
|
0,009
|
г/с
|
|
2.2.8
|
Коэффициент
распределения температуры воздуха
|
140
|
140
|
-
|
|
2.2.9
|
Коэффициент
скорости оседания вредных веществ в атмосферном воздухе
|
1
|
1
|
-
|
|
2.2.10
|
Минимальная
высота дымовой трубы по оксиду азота
|
2,87
|
2,94
|
м
|
|
2.2.11
|
Минимальная
высота трубы по монооксиду углерода
|
0,55
|
0,62
|
м
|
|
2.2.12
|
Высота
дымовой трубы по ПДК
|
2,87
|
2,94
|
м
|
|
2.3
|
Расчёт
высоты дымовой трубы
|
|
2.3.1
|
Коэффициент
дымовой трубы
|
0,34
|
-
|
|
2.3.2
|
Температура
дымовых газов на выходе из дымовой трубы
|
173,9
|
158,4
|
°С
|
|
2.3.3
|
Средняя
рабочая температура дымовых газов
|
174,45
|
159,2
|
°С
|
|
2.3.4
|
Плотность
дымовых газов при рабочих условиях
|
0,769
|
0,796
|
кг/м3
|
|
2.3.5
|
Плотность
воздуха при рабочих условиях
|
1,256
|
1,256
|
кг/м3
|
|
2.3.6
|
Длина
газохода
|
2,72
|
м
|
|
2.3.7
|
КМС
газохода
|
1,5
|
-
|
|
2.3.8
|
Коэффициент
сопротивления трения
|
0,02
|
0,02
|
-
|
|
2.3.9
|
Суммарные
потери давления в газоходе
|
0,018
|
0,013
|
кПа
|
|
2.3.10
|
КМС
дымовой трубы
|
0
|
-
|
|
2.3.11
|
Коэффициент
сопротивления трения
|
0,02
|
-
|
|
2.3.12
|
Суммарные
потери давления в трубе
|
0,016
|
0,012
|
кПа
|
|
2.3.13
|
Величина
самотяги
|
0,018
|
0,013
|
кПа
|
|
2.3.14
|
Проверка
тяги дымовой трубы
|
0,405
|
0,406
|
кПа
|
|
2.3.15
|
Высота
дымовой трубы по самотяге
|
11,65
|
15
|
м
|
|
2.4
|
Проверка
высоты дымовой трубы по требованиям архитектурно-строительных норм
|
|
2.4.1
|
Высота
близлежащего здания в радиусе 10 м
|
9
|
м
|
|
2.4.2
|
Нормативный
запас
|
2
|
м
|
|
2.4.3
|
Минимальная
высота
|
11
|
м
|
|
2.5
|
Фактическая
высота дымовой трубы
|
|
2.5.1
|
Минимальная
высота по ПДК, самотяге, высоте близлежащего здания и режимам
теплопотребления
|
15
|
м
|
|
2.5.2
|
Фактическая
высота (по типоразмерам производителя)
|
15
|
м
|
|
|
|
|
|
|
|
|
4. АВТОМАТИЗАЦИЯ ГАЗОВОГО КОТЛА
.1 Основные положения
Автоматизация - это комплекс технических,
организационных и прочих мероприятий, которые дают возможность осуществлять
производственные процессы без непосредственного участия человека, но под его
контролем. Автоматизация производственных процессов приводит к увеличению
выпуска, снижению себестоимости и улучшению качества продукции, уменьшает
численность обслуживающего персонала, повышает надежность и долговечность
машин, дает экономию материалов, улучшает условия труда и техники безопасности.
В дипломном проекте разрабатывается
автоматизация водогрейного жаротрубного котла мощностью 2500 кВт для работы на
жидком и газообразном топливе ЗИОСАБ-2500 компании "ЗИОСАБ". В
соответствии с разделом «Автоматизация» составлена функциональная схема
автоматизации, подобраны измерительные и регистрирующие приборы (температуры,
давления, расхода), и автоматические регуляторы с исполнительными механизмами и
регулирующими клапанами.
Задачей автоматизации является изменение расхода
газа, отсечение подачи газа при погасании факела, защита технологического
оборудования и управление с панели приборов.
Ниже приводятся проектные решения, которые
позволяют решить задачи автоматизации на современном уровне развития. При этом
учтены требования правил эксплуатации теплопотребляющих установок, что создаёт
возможность проведения наладочных работ в период эксплуатации оборудования и
технических средств автоматизации.
4.2
Контрольно-измерительные приборы
.2.1 Местные приборы
Местные приборы, которые установлены
непосредственно на объекте, должны служить для эксплуатационной оценки
приборов, а также использоваться при наладке приборов косвенного
преобразования.
В соответствии с правилами эксплуатации, на
обратном и подающем трубопроводах систем отопления, теплоснабжения установлены
штуцеры для манометров и гильзы для термометров. Манометры производят измерение
избыточного давления и перепада давлений. Используются манометры общего
назначения, показывающие типа ОБМ. Термометры производят измерения температуры
теплоносителя в подающем и обратном трубопроводах. Установлены технические
ртутные стеклянные термометры типа ТТ.
.2.2 Система
автоматического контроля
Измерение расхода и количества тепловой энергии,
отпущенной из источника тепла и потребленной теплопотребляющими установками,
осуществляется комплексом измерительных устройств под общим названием тепломер.
Температура теплоносителя измеряется в пределах: 36-130°С в подающем
трубопроводе; 30-70°С в обратном трубопроводе.
Измерение расхода теплоносителя осуществляется с
помощью диафрагмы и дифманометра типа ДТ. Измерение температуры производится с
помощью термопреобразователя сопротивления типа ТСП в качестве первичного
прибора и логометра в качестве вторичного прибора. Действие
термопреобразователя основано на использовании зависимости электрического
сопротивления проводника от температуры. Вторичный прибор - устройство,
воспринимающее сигнал от первичного прибора или передающего измерительного
преобразователя, и преобразующего его в форму, удобную для восприятия
измерительной информации диспетчером и обслуживающим персоналом.
4.3 Сигнализация
В котле установлена автоматика, при помощи
датчиков и терморегуляторов определяет потребность системы в отоплении и
включает газовую арматуру; вода, протекающая через котел, нагревается и при
помощи циркуляционного насоса и поступает в теплообменник, где нагревает воду,
циркулирующую в системе отопления. В помещении котельной предусмотрен
сигнализатор токсичных и горючих газов с датчиками метана и угарного газа и
выдачей светового и звукового сигнала. На вводе газопровода в помещение
котельной установлен входящий в комплект сигнализатор запорный электромагнитный
клапан для отключения подачи газа к котлу при загазованности в помещении.
Сигнализаторы, контролирующие состояние загазованности, должны срабатывать при
возникновении в помещении концентрации газа, не превышающей 20% от нижнего
концентрационного предела распространения пламени.
4.4 Технологическая и
аварийная защита
Аварийное отключение котла производится, если
давления газа или теплоносителя станет выше или ниже установленных параметров,
при погасании факела в топке котла или в случае других нарушений режима его
работы.
Защита от блокировки насоса включается, если
котел не работает ни на систему отопления, ни на систему ГВС в течение 24 часов
подряд, циркуляционный насос автоматически включается на 10 секунд. Данная функция
выполняется, если на котел подается электричество и котел включен.
В котле имеется предохранительный гидравлический
клапан котлового контура. Данное устройство, настроенное на 0,4Мпа, установлено
в котловом контуре и стравливает воду, если давление в данном контуре превышает
заданное значение.
4.5 Автоматическое
регулирование параметров работы котла
Сигнал с датчика температуры теплоносителя на
выходе из котельного агрегата сравнивается обработанным сигналом датчика
наружного воздуха. При рассогласовании результатов подаётся сигнал на изменение
количества подаваемого в котёл топлива. Учёт температуры подаваемой и обратной
воды, а также её расход определяются тепломером, установленным на трубопроводе
системы отопления.
Для управления регулирующими органами
применяются однооборотные электрические исполнительные механизмы типа МЭО,
которые предназначенны для плавного перемещения регулирующих органов.
Исполнительные механизмы управляются от регулирующих приборов.
Исполнительные механизмы состоят из электродвигателя,
редуктора, конечных выключателей, датчиков положения и штурвала ручного
управления.
В данном дипломном проекте осуществляется
регулирование давления газа, с помощью регулирующего прибора системы «Сапфир
22ДД» с дифференциально-трансформаторной схемой типа КСУ.
Диаметр проходного сечения регулирующего клапана
определяется выражением [10]:

(4.1)
где KV
- коэффициент пропускной способности клапана и рассчитывается по выражению
[10]:

(4.2)
где Q - расход
газа, 
, определяемый по формуле 3.38;
Р1 - абсолютное давление газа, МПа;
ρN - плотность
природного газа при нормальных условиях, 
;
t1 -
температура газа на входе в клапан, °С.
Тогда по формуле 4.2 получается:
Из выражения 4.1 следует, что KVS будет
равен:
По каталогам оборудования подбираем
ближайший больший коэффициент пропускной способности клапана: 
4.6 Перечень приборов
Основное оборудование автоматизации газового
котла ЗИОСАБ - 2500 приведена в спецификации (таблица 4.1), метрологическая
карта средств измерения автоматизации приведена (таблица 4.2).
Таблица 4.1 - Метрологическая карта средств
автомат котла марки
|
№
п/п
|
Наименование
оборудования
|
Пределы
измерений
|
Диапазон
показания шкалы прибора
|
Длина
шкалы
|
Цена
деления прибора
|
Класс
точности
|
Погрешность
измерения
|
|
1
|
Термометр
биметаллический
|
-40...60°C
|
-40...+60°C
|
60°C
|
2
|
1,5
|
-
|
|
2
|
Термоманометр
|
0…0,4
МПа
|
0…0,4
МПа
|
1,0
МПа
|
0,02
МПа
|
2,5
|
-
|
|
3
|
Термометр
биметаллический
|
0…250°C
|
0…250°C
|
250°C
|
2
|
1,5
|
-
|
|
4
|
Термостат
ограничения температуры
|
40…120°C
|
40…120°C
|
120°C
|
1
°C
|
1,5
|
-
|
|
5
|
Датчик
температуры погружной
|
-
|
-
|
-
|
-
|
-
|
-
|
|
6
|
Тягонапоромер
мембранный показывающий
|
-0,15…0,125
кПа
|
-0,15…0,125
кПа
|
-
|
0,05
|
1,5-
|
-
|
|
7
|
Напоромер
мембранный
|
0…1,6
кПа
|
0…1,6
кПа
|
-
|
0,2
|
1,5
|
-
|
|
8
|
Напоромер
мембранный
|
0…40
кПа
|
0…40
кПа
|
-
|
2
|
1,5
|
-
|
|
9
|
Манометр
технический
|
0..0,6
кгс/см2
|
0..0,6
кгс/см2
|
1
кгс/см2
|
0,01
|
1,5
|
-
|
|
10
|
Манометр
технический
|
0…2,5
кгс/см2
|
0…2,5
кгс/см2
|
-
|
0,01
|
1,5
|
-
|
|
11
|
Датчик
реле-давления
|
-
|
-
|
-
|
-
|
-
|
-
|
|
12
|
Редуктор
электрический
|
-
|
-
|
-
|
-
|
-
|
-
|
Таблица 4.2 - Спецификация на
технические средства автоматизации газового котла
|
Позиция
|
Условное
графическое изображение
|
Наименование
|
Кол-во
|
|
1
|
Термометр
биметаллический3
|
|
|
|
2
|
Термоманометр6
|
|
|
|
3
|
Термометр
биметаллический3
|
|
|
|
15
|
Термостат
ограничения температуры3
|
|
|
|
4,5
|
Датчик
температуры погружной6
|
|
|
|
6
|
Тягонапоромер
мембранный показывающий3
|
|
|
|
7
|
Напоромер
мембранный3
|
|
|
|
8
|
Напоромер
мембранный3
|
|
|
|
9
|
Манометр
технический
|
3
|
|
|
11
|
Манометр
технический
|
3
|
|
|
12
|
Датчик
реле-давления3
|
|
|
|
14
|
Редуктор
электрический
|
3
|
|
5. БЕЗОПАСНОСТЬ ЖИЗНЕДЕЯТЕЛЬНОСТИ И ОХРАНА
ОКУЖАЮЩЕЙ СРЕДЫ ПРИ ЭКСПЛУАТАЦИИ ГАЗОВОЙ РАСПРЕДЕЛИТЕЛЬНОЙ УСТАНОВКИ
5.1 Безопасность
жизнедеятельности при эксплуатации газовой распределительной установки
Обеспечение выполнения комплекса мероприятий
возлагается на первого руководителя предприятия.
Графики технического обслуживания и ремонта газовых
установок утверждаются главным инженером предприятия-владельца. На котельных,
где газовое оборудование обслуживается по договорам, графики технического
обслуживания должны быть согласованы с главным инженером (техническим
директором) предприятия, выполняющего данные работы по договору.
На котельной, эксплуатирующей газовые устройства
своими силами, должна быть организована газовая служба. Задачи газовой службы,
структура и численность ее (в зависимости от объема и сложности газового
хозяйства) устанавливаются Положением о газовой службе, утвержденным
руководителем предприятия, согласованным с местным органом государственного
надзора.
Установленные на газопроводах запорная арматура
и компенсаторы должны подвергаться ежегодному техническому обслуживанию и при
необходимости - ремонту. Сведения о замене задвижек, кранов, компенсаторов, а
также выполненных при капитальном ремонте работах должны заноситься в паспорт
газопровода, а о техническом обслуживании - в журнал.
При эксплуатации ГРУ должны выполняться:
• осмотр технического состояния в сроки,
устанавливаемые инструкцией, обеспечивающие безопасность и надежность
эксплуатации;
• проверка параметров срабатывания
предохранительных запорных и сбросных клапанов не реже 1 раза в 2 месяца, а
также по окончании ремонта оборудования;
• техническое обслуживание - не реже 1 раза в 6
месяцев;
• текущий ремонт - не реже 1 раза в год, если
завод-изготовитель регуляторов давления, предохранительных клапанов,
телемеханических устройств не требует проведения ремонта в более сжатые сроки;
• капитальный ремонт - при замене оборудования,
средств измерений, отопления, освещения и восстановлении строительных
конструкций здания на основании дефектных ведомостей, составленных по
результатам осмотров.
Работа газоиспользующих установок без включения
приборов контроля и защиты запрещается. Топки и газоходы перед пуском котлов,
печей и агрегатов в работу должны быть проветрены. Время проветривания
устанавливается инструкцией, окончание допускается определять с помощью
газоиндикатора.
Запорную арматуру на газопроводе перед горелкой
разрешается открывать только после включения запального устройства или
поднесения к ней горящего запальника.
Внутренние газопроводы и газовое оборудование
установок должны подвергаться техническому обслуживанию не реже 1 раза в месяц,
ремонту текущему - не реже 1 раза в год.
Прочистка и проверка газоходов должны
проводиться при выполнении ремонта печей, котлов и другого оборудования, а
также при нарушениях тяги.
Не допускаются к применению средства измерения,
у которых отсутствует пломба или клеймо, просрочен срок проверки, имеются
повреждения, стрелка при отключении не возвращается к нулевому делению шкалы на
величину, превышающую половину допускаемой погрешности для данного прибора.
Сигнализаторы, контролирующие состояние
воздушной среды, должны работать при возникновении в помещении опасной
концентрации газа.
Проверка срабатывания устройств защиты,
блокировок и сигнализации должна проводиться в сроки, предусмотренные
инструкциями заводов-изготовителей, но не реже 1 раза в месяц.
5.2 Охрана окружающей
среды
В настоящее время с увеличением мощностей
промышленных объектов, концентрацией жилых и общественных зданий вопросы охраны
окружающей среды приобретают исключительное значение.
Основным источником образования вредных веществ
при работе котельной являются котлоагрегаты. При горении газа в атмосферу
поступают такие вредные вещества, как окись углерода, окислы азота, сернистый
ангидрид.
При сжигании различных топлив, наряду с
основными продуктами сгорания (СО2, Н2О, NO2) в атмосферу поступают
загрязняющие вещества в твердом состоянии (зола и сажа), а также токсичные
газообразные вещества - серный и сернистый ангидрид (SO2, SO3). Все продукты
неполного сгорания являются вредными (CO, CH4, C2H6).
Окислы азота вредно воздействуют на органы
дыхания живых организмов и вызывают ряд серьезных заболеваний, а также
разрушающе действуют на оборудование и материалы, способствуют ухудшению
видимости.
Окислы азота образуются за счет окисления
содержащегося в топливе азота и азота воздуха, и содержатся в продуктах
сгорания всех топлив. Условием окисления азота воздуха является диссоциация
молекулы кислорода воздуха под воздействием высоких температур в топке. В
результате реакции в топочной камере образуется в основном окись азота NO
(более 95%).
В воде NO практически не растворяется. Очистка
продуктов сгорания от NO и других окислов азота технически сложна и в
большинстве случаев экономически нерентабельна. Вследствие этого, усилия
направлены в основном на снижение образования окислов азота в топках котлов.
Радикальным способом снижения образования
окислов азота является организация двухстадийного сжигания топлива, т. е.
применение двухступенчатых горелочных устройств. Поэтому в первичную зону
горения подается 50-70% необходимого для горения воздуха, остальная часть
воздуха поступает во вторую зону, т.е. происходит дожигание продуктов неполного
сгорания.
Снижение температуры подогрева воздуха и
уменьшение избытка воздуха в топке тоже уменьшает образование окислов азота,
как за счет снижения температурного уровня в топке, так и за счет уменьшения
концентрации свободного кислорода.
Защита воздушного бассейна от загрязнений
регламентируется предельно допустимыми концентрациями вредных веществ в
атмосферном воздухе населенных пунктов. Предельно допустимая концентрация (ПДК)
вредного вещества в воздухе является критерием санитарной оценки среды.
Под предельно допустимой концентрацией следует
понимать такую концентрацию различных веществ и химических соединений, которая
при ежедневном воздействии на организм человека не вызывает каких-либо
патологических изменений или заболеваний.
ПДК атмосферных загрязнений устанавливается в
двух показателях: максимально-разовая и среднесуточная.
Для двуокиси азота (NO2) - основного
загрязняющего вещества при работе котельной на природном газе, предельно
допустимая максимально-разовая концентрация равна 0,085 мг/м3, среднесуточная -
0,04 мг/м3.
При одновременном совместном присутствии в
выбросах веществ однонаправленного вредного действия их безразмерная суммарная
концентрация не должна превышать 1.
Любые газы подлежат рассеиванию в атмосфере,
даже если они не токсичны. Основным методом снижения концентрации выбросов на
уровне земли является рассеивание их через высокие дымовые трубы. Из дымовых
труб поток газов выбрасывается в высокие слои атмосферы, перемешивается с
воздухом, за счет чего концентрация вредных веществ на уровне дыхания снижается
до нормативного значения.
Основным фактором, влияющим на рассеивание
токсичных веществ, является ветер.
Таким образом, предусмотренный проектом комплекс
мероприятий по охране атмосферного воздуха включает:
применение в качестве основного топлива
природного газа - более экологически чистого вида топлива;
установка достаточно высоких дымовых труб;
котлоагрегаты оснащены приборами, регулирующими
количество воздуха и процесс горения, что дает возможность контролировать
процесс горения топлива;
6. ОРГАНИЗАЦИОННО-ЭКОНОМИЧЕСКАЯ ЧАСТЬ
6.1 Определение
структуры затрат на строительство и эксплуатацию котельной
Все затраты, относящиеся к котельной можно
разделить на две группы:
затраты, понесённые во время строительства
котельной;
затраты, возникающие в процессе эксплуатации
котельной.
К затратам, понесённым во время строительства
котельной относятся затраты на приобретение технологического и вспомогательного
оборудования (котлы, теплообменник, насосы и т.д.), строительство здания
котельной, монтаж трубопроводов теплоносителя котлового контура и контура
системы отопления, водопровода, газопровода, газоходов и дымовых труб, работы
по переобвязке трубопроводов теплового пункта, пуско-наладочные работы.
К затратам на эксплуатацию котельной относятся
стоимость природного газа и электроэнергии, необходимых для работы оборудования
котельной, а также проценты по кредиту, амортизационные отчисления, и платежи
по налогу на имущество.
6.2 Определение затрат
на строительство котельной
В данном проекте затраты на оборудование,
строительные конструкции, монтажные и пусконаладочные работы для определения
величины затрат на строительство котельной принимались на основании
прайс-листов производителей и бюджетных предложений организаций, которые
занимаются поставкой и монтажом котельного оборудования.
Расчёт выполняется в табличной форме. Результаты
расчёта представлены в таблице 6.1.
Таблица 6.1 - Расчёт стоимости строительства
котельной
|
№
|
Статья
затрат
|
Стоимость,
руб
|
|
1
|
2
|
3
|
|
1
|
Здание
|
950000
|
|
2
|
Оборудование
технологическое
|
6350000
|
|
3
|
Монтажные
и пусконаладочные работы
|
1900000
|
|
Итого:
|
9200000
|
6.3 Определение затрат
на энергоресурсы при эксплуатации котельной
В процессе работы котельная непрерывно
потребляет следующие энергоресурсы: природный газ, сжигаемый в котельных
агрегатах и электроэнергии для привода циркуляционных насосов, работы систем
управления и автоматики.
Требуемый расход природного газа определяется по
формуле 3.38. Для корректного сравнения экономической эффективности и расчёта
срока окупаемости проекта за Qка
примем фактическое потребление теплоэнергии предприятием в отопительном сезоне
2015-2016 годов. Результаты расчёта эквивалентного объёма природного газа
представлены в таблице 6.2.
Таблица 6.2 - Расчёт эквивалентного объёма
природного газа
|
№
|
Месяц
|
Расход
теплоэнергии, Гкал
|
Расход
газа, м3
|
|
1
|
2
|
3
|
4
|
|
1
|
Октябрь
|
379
|
25768,58
|
|
2
|
Ноябрь
|
366
|
30232,32
|
|
3
|
Декабрь
|
380
|
27875,63
|
|
4
|
Январь
|
382
|
49096,15
|
|
5
|
Февраль
|
342
|
32156,54
|
|
6
|
Март
|
378
|
28106,13
|
|
7
|
Апрель
|
365
|
24081,67
|
|
Итого
за год
|
2592
|
217317,02
|
Потребляемая электрическая мощность котельной
складывается из установленной мощности циркуляционного насоса котлового
контура, циркуляционного насоса контура системы отопления, рециркуляционных
насосов котлов, вентиляторов горелок котлов и мощности, потребляемой системой
управления и автоматизации и составляет 5,6 кВт. Расчёт потребляемого
количества электроэнергии представлен в таблице 6.3.
Таблица 6.3 - Расчёт потребления электроэнергии
|
№
|
Месяц
|
Установленная
(рабочая) мощность, кВт
|
Расход
электроэнергии, кВт·ч
|
|
1
|
2
|
3
|
4
|
|
1
|
Октябрь
|
5,6
|
4166,4
|
|
2
|
Ноябрь
|
5,6
|
4032
|
|
3
|
Декабрь
|
5,6
|
4166,4
|
|
4
|
Январь
|
5,6
|
4166,4
|
|
5
|
Февраль
|
5,6
|
3763,2
|
|
6
|
Март
|
5,6
|
4166,4
|
|
7
|
Апрель
|
5,6
|
4032
|
|
Итого
за год:
|
28492,8
|
6.4 Определение срока
окупаемости проекта котельной
Срок окупаемости инвестиционного проекта можно
определить по формуле [11]:

, лет, (6.1)
где К - капитальные затраты на
инвестиционный проект, руб;
П - прибыль полученная в результате
реализации инвестиционного проекта, руб.
Под прибылью в данном инвестиционном
проекте понимается разность между годовыми расходами по платежам
ресурсоснабжающей организации за теплоэнергию и суммой прямых затрат на
эксплуатацию котельной. Затраты на энергоресурсы определяется как произведение
их расхода на стоимость данного ресурса. Стоимость природного газа в ценах 2015
года составляет 5,37 руб/м3, стоимость электроэнергии 5,7 руб/кВт·ч. Стоимость
тепловой энергии МУП «Вологдагортеплосеть» с учётом транспортировки 1681,5
руб/Гкал.

года.
6.5 Определение срока
окупаемости методом дисконтирования денежных потоков
При расчете срока окупаемости инвестиционного
проекта методом дисконтирования денежных потоков в структуре затрат будут
учитываться затраты на капитальное строительство котельной, затраты на
эксплуатацию котельной, платежи по налогу на имущество.
К доходам относятся прибыль, полученная в
результате реализации инвестиционного проекта и амортизационные отчисления.
Ставка налога на имущество для предприятий
Вологодской области составляет 2,2%, срок амортизации котельной примем 15 лет.
Для учёта инфляции примем, что стоимость газа,
тепловой и электрической энергии будут увеличиваться на 5% в январе каждого
года, следующего за годом введения котельной в эксплуатацию. Расчёт срока
окупаемости представлен в таблице 6.4.
Таблица 6.4 - Расчёт срока окупаемости методом
дисконтирования денежных потоков
|
№
|
Месяц
|
Год
|
Капитальные
затраты, руб
|
Расход
газа в месяц, м3
|
Стоимость
газа, руб/м3
|
Затраты
на газ, руб
|
Расход
электроэнергии, кВт·ч
|
Стоимость
электроэнергии, руб/кВт
|
Затраты
на электроэнергию, руб
|
Балансовая
стоимость, руб
|
Налог
на имущество, руб
|
Амортизационные
отчисления, руб
|
Итого
затрат в месяц, руб
|
Расход
теплоэнергии, Гкал
|
Стоимость
теплоэнергии, руб/Гкал
|
Затраты
на теплоэнергию, руб
|
Доход,
руб
|
Итог,
руб
|
|
1
|
Сентябрь
|
0
|
9200000
|
0,0
|
5,37
|
0,0
|
0
|
5,7
|
0
|
9200000
|
0
|
0
|
9200000
|
0
|
1681,5
|
0
|
0
|
-9200000
|
|
2
|
октябрь
|
0
|
0
|
25768,58
|
5,37
|
138377,3
|
4166,4
|
5,7
|
23748,48
|
9200000
|
16866,6667
|
51000,00
|
178992,4
|
379
|
1681,5
|
637288,5
|
509296,08
|
-8690703,92
|
|
3
|
ноябрь
|
0
|
0
|
30232,32
|
5,37
|
162347,6
|
4032
|
5,7
|
22982,4
|
8690592,00
|
15932,75
|
51000,00
|
201262,7
|
366
|
1681,5
|
615429
|
465166,29
|
-8225425,71
|
|
4
|
декабрь
|
0
|
0
|
27875,63
|
5,37
|
149692,1
|
4166,4
|
5,7
|
23748,48
|
8300000
|
15216,66
|
51000,00
|
188657,3
|
380
|
1681,5
|
638970
|
501312,72
|
-7798687,28
|
|
5
|
январь
|
1
|
0
|
49096,15
|
5,37
|
263646,3
|
4166,4
|
5,7
|
23748,48
|
7790000
|
14281,66
|
51000,00
|
301676,5
|
382
|
1681,5
|
642333
|
391656,53
|
-7398343,47
|
|
6
|
февраль
|
1
|
0
|
32156,54
|
5,37
|
172680,6
|
3763,2
|
5,7
|
21450,24
|
7390000
|
13548,33
|
51000,00
|
207679,19
|
342
|
1681,5
|
575073
|
418393,80
|
-6971606,19
|
|
7
|
март
|
1
|
0
|
28016,13
|
5,37
|
150446,6
|
4166,4
|
5,7
|
23748,48
|
6972000
|
12782
|
51000,00
|
186977,09
|
378
|
1681,5
|
635607
|
499629,90
|
-6472370,1
|
|
8
|
апрель
|
1
|
0
|
24081,67
|
5,37
|
129318,6
|
4032
|
5,7
|
22982,4
|
6500000
|
11916,66
|
51000,00
|
164217,63
|
365
|
1681,5
|
613747,5
|
500529,86
|
-5999470,13
|
|
9
|
май
|
1
|
0
|
0
|
5,37
|
0,0
|
0
|
5,7
|
0
|
6000000
|
11000
|
51000,00
|
11000
|
0
|
1681,5
|
0
|
40000
|
-5960000
|
|
10
|
июнь
|
1
|
0
|
0
|
5,37
|
0,0
|
0
|
5,7
|
0
|
5970000
|
10945
|
51000,00
|
10945
|
0
|
1681,5
|
0
|
40055
|
-5929945
|
|
11
|
июль
|
1
|
0
|
0
|
5,37
|
0,0
|
0
|
5,7
|
0
|
5950000
|
10908,33
|
51000,00
|
10908,33
|
0
|
1681,5
|
0
|
40091,66667
|
-5909908,33
|
|
12
|
август
|
1
|
0
|
0
|
0,0
|
0
|
5,7
|
0
|
5940000
|
10890
|
51000,00
|
10890
|
0
|
1681,5
|
0
|
40110
|
-5899890
|
|
13
|
Сентябрь
|
1
|
0
|
0
|
5,37
|
0,0
|
0
|
5,7
|
0
|
5900000
|
10816,66
|
51000,00
|
10816,66
|
0
|
1681,5
|
0
|
40183,33
|
-5859816,67
|
|
14
|
Октябрь
|
1
|
0
|
25768,58
|
5,37
|
138377,3
|
4166,4
|
5,7
|
23748,48
|
5860000
|
10743,33
|
51000,00
|
172869,08
|
379
|
1681,5
|
637288,5
|
515419,41
|
-5344580,59
|
|
15
|
Ноябрь
|
1
|
0
|
30232,32
|
5,37
|
162347,6
|
4032
|
5,7
|
22982,4
|
5400000
|
9900
|
51000,00
|
195229,95
|
366
|
1681,5
|
615429
|
471199,04
|
-4928800,96
|
|
16
|
Декабрь
|
1
|
0
|
27875,63
|
5,37
|
149692,1
|
4166,4
|
5,7
|
23748,48
|
4950000
|
9075
|
51000,00
|
182515,61
|
380
|
1681,5
|
638970
|
507454,38
|
-4442545,61
|
|
17
|
Январь
|
2
|
0
|
49096,15
|
5,37
|
263646,3
|
4166,4
|
5,7
|
23748,48
|
4500000
|
8250
|
51000,00
|
295644,80
|
382
|
1681,5
|
642333
|
397688,19
|
-4102311,81
|
|
18
|
Февраль
|
2
|
0
|
32156,54
|
5,37
|
172680,6
|
3763,2
|
5,7
|
21450,24
|
4110000
|
7535
|
51000,00
|
201665,86
|
342
|
1681,5
|
575073
|
424407,14
|
-3685592,86
|
|
19
|
Март
|
2
|
0
|
28016,13
|
5,37
|
150446,6
|
4166,4
|
5,7
|
23748,48
|
3700000
|
6783,33
|
51000,00
|
180978,43
|
378
|
1681,5
|
635607
|
505628,56
|
-3194371,43
|
|
20
|
Апрель
|
2
|
0
|
24081,67
|
5,37
|
129318,6
|
4032
|
5,7
|
22982,4
|
3200000
|
5866,66
|
51000,00
|
158167,63
|
365
|
1681,5
|
613747,5
|
506579,86
|
-2693420,13
|
|
21
|
Май
|
2
|
0
|
0
|
5,37
|
0,0
|
0
|
5,7
|
0
|
2700000
|
4950
|
51000,00
|
4950
|
0
|
1681,5
|
0
|
46050
|
-2653950
|
|
22
|
Июнь
|
2
|
0
|
0
|
5,37
|
0,0
|
0
|
5,7
|
0
|
2690000
|
4931,66
|
51000,00
|
4931,66
|
0
|
1681,5
|
0
|
46068,33
|
-2643931,67
|
|
23
|
Июль
|
2
|
0
|
0
|
5,37
|
0,0
|
0
|
5,7
|
0
|
2650000
|
4858,33
|
51000,00
|
4858,33
|
0
|
1681,5
|
0
|
46141,66
|
-2603858,33
|
|
24
|
Август
|
2
|
0
|
0
|
5,37
|
0,0
|
0
|
5,7
|
0
|
2620000
|
4803,33
|
51000,00
|
4803,33
|
0
|
1681,5
|
0
|
46196,66
|
-2573803,33
|
|
25
|
Сентябрь
|
2
|
0
|
0
|
5,37
|
0,0
|
0
|
5,7
|
0
|
2600000
|
4766,66
|
51000,00
|
4766,66
|
0
|
1681,5
|
0
|
46233,33
|
-2553766,67
|
|
26
|
Октябрь
|
2
|
0
|
25768,58
|
5,37
|
138377,3
|
4166,4
|
5,7
|
23748,48
|
2580000
|
4730
|
51000,00
|
166855,75
|
379
|
1681,5
|
637288,5
|
521432,74
|
-2058567,25
|
|
27
|
Ноябрь
|
2
|
0
|
30232,32
|
5,37
|
162347,6
|
4032
|
5,7
|
22982,4
|
2100000
|
3850
|
51000,00
|
189179,95
|
366
|
1681,5
|
615429
|
477249,04
|
-1622750,96
|
|
28
|
Декабрь
|
2
|
0
|
27875,63
|
5,37
|
149692,1
|
4166,4
|
5,7
|
23748,48
|
1650000
|
3025
|
51000,00
|
176465,61
|
380
|
1681,5
|
638970
|
513504,38
|
-1136495,61
|
|
29
|
Январь
|
3
|
0
|
49096,15
|
5,37
|
263646,3
|
4166,4
|
5,7
|
23748,48
|
1200000
|
2200
|
51000,00
|
289594,80
|
382
|
1681,5
|
642333
|
403738,19
|
-796261,80
|
|
30
|
Февраль
|
3
|
0
|
32156,54
|
5,37
|
172680,6
|
3763,2
|
5,7
|
21450,24
|
800000
|
1466,666667
|
51000,00
|
195597,52
|
1681,5
|
575073
|
430475,47
|
-369524,52
|
|
31
|
Март
|
3
|
0
|
28016,13
|
5,37
|
150446,6
|
4166,4
|
5,7
|
23748,48
|
400000
|
733,33
|
51000,00
|
174928,43
|
378
|
1681,5
|
635607
|
511678,56
|
111678,56
|
Срок окупаемости проекта методом
дисконтированных денежных потоков с учётом инфляционных ожиданий составил 3,3
года (31 месяц).
ЗАКЛЮЧЕНИЕ
По итогам выпускной квалификационной работы
разработан проект автоматизированной газовой котельной для отопления жилого
квартала в городе Вологде.
В ходе выполнения дипломного проекта были
реализованы следующие задачи:
определены расчётные тепловые нагрузки на
котельную для максимального и среднеотопительного режима работы котельной.
Необходимость работа котельной в летний период признана нецелесообразной из-за
малого потребления теплоты в системе горячего водоснабжения;
температурный режим работы котельной определён
максимальными температурами в 130°С для температуры подающего трубопровода и
70°С для обратного. Рассчитан температурный график подачи теплоносителя в
зависимости от температуры наружного воздуха;
определены расходы теплоносителя в котловом
контуре и контуре системы отопления. По результатам расчёта для трубопроводов
принята труба ф108х4,0;
подобрано основное оборудование котельной: два
низкотемпературных водогрейных котла для работы на газообразном топливе
мощностью по 2500кВт компании "ЗИОСАБ", насосное оборудование фирмы
"Grundfos",
водоводяной пластинчатый теплообменный аппарат с пластинами 0,6Р и площадью
теплообмена 48 м2;
определены диаметр и высота дымовых труб.
Диаметр трубы принят равным 250 мм, высоты трубы по условию самотяги принята
равной 15 м.
срок окупаемости проекта рассчитан методом
дисконтирования денежных потоков и составил 31 месяц.
СПИСОК ИСПОЛЬЗОВАННЫХ ИСТОЧНИКОВ
1. Наладка
и эксплуатация водяных тепловых сетей: справочник/ В.И. Манюк, Я.И. Каплинский,
Э.Б. Хиж [и др.] - 4-е изд.-Москва: Книжный дом «Либроком», 2009. - 432 с.
2. СП
131.13330.2012 Свод правил. Строительная климатология: актуализированная
редакция СНиП 23-01-99*: утв. Минрегионом России 30.06.2012 №275. - Введ.
01.01.2013. - Москва: ФГУП ЦПП, 2012. - 386 с.
3. Гигиенические
требования к микроклимату производственных помещений: Санитарные правила и
нормы. - М.: Информационно-издательский центр Минздрава России, 1997.
4. СП
41-101-95. Свод правил по проектированию и строительству. Проектирование
тепловых пунктов: утв. Минстроем России 01.07.1996г., введ.
01.07.1996г.-Москва, 1997.-84с.
5. СП
44.13330.2011. Свод правил. Административные и бытовые здания:
актуализированная редакция СНиП 2.09.04-87: утв. Минрегионом России от
27.12.2010 № 782. - Введ. 20.05.2011. - Москва: ОАП «ЦПП», 2010. - 26 с.
6. СНиП
2.04.01-85*. Строительные нормы и правила. Внутренний водопровод и канализация
зданий: утв. Госстроем СССР 28.11.1991г. №18-46.-Взамен СНиП II-30-76
и СНиП II-34-76;
введ. 06.05.1987г.-Москва,1997.-72с.
7. Расчет
водогрейной автоматизированной котельной малой мощности: Методические указания
к выполнению курсовых и дипломных проектов по проектированию котельных
установок. - Вологда: ВоГТУ, 2008. -107с.
8. Свод
правил СП 89.13330.2012 Котельные установки: утв. Минрегионом России
30.06.2012г. №281; введён 01.01.2013г.-Москва,2012.-99с.
9. 9.
СП 124.13330.2012. Свод правил. Тепловые сети: актуализированная редакция СНиП
41-02-2003: утв. Минрегионом России от 30.06.2012 № 280. - Введ. 01.01.2013. -
Москва: ФАУ «ФЦС», 2012. - 74 с.
10. Правила
устройства и безопасной эксплуатации паровых котлов с давлением пара не более
0,07 МПа, водогрейных котлов и водоподогревателей с температурой воды не выше
388 °К: утв. Минстроем России 28.08.1992г. №205; введ.
01.04.1993г.-М.,1992.-43с.