Монтаж электропроводок
МИНИСТЕРСТВО
ОБРАЗОВАНИЯ И НАУКИ РФ
ГОСУДАРСТВЕННОЕ
БЮДЖЕТНОЕ ПРОФЕССИОНАЛЬНОЕ ОБРАЗОВАТЕЛЬНОЕ УЧРЕЖДЕНИЕ
«СТЕРЛИТАМАКСКИЙ
ХИМИКО-ТЕХНОЛОГИЧЕСКИЙ КОЛЛЕДЖ»
ОТЧЕТ
ПО
ЭЛЕКТРОМОНТАЖНОЙ ПРАКТИКЕ
Содержание
1.
Инструктаж по технике безопасности
.
Монтаж электропроводок
.1
Разметочные работы
.2
Пробивные и крепежные работы
.3
Оконцевание, соединение, ответвление жил проводов
.4
Монтаж проводов в трубах
.5
Монтаж кабельных линий
.6
Монтаж шинопроводов
.7
Монтаж осветительных электроустановок
.
Пайка, лужение, склеивание проводов
.
Монтаж силового оборудования
.1
Монтаж пускорегулирующих и защитных аппаратов
.2
Монтаж электродвигателей
.3
Монтаж силовых трансформаторов
.4
Монтаж КРУ и КТП
Список
использованной литературы
пускорегулирующий пайка лужение
провод
1. Инструктаж по технике безопасности
Соблюдение действующих правил техники
безопасности и правил устройств электроустановок является обязательным для
выполнения всему электротехнологическому персоналу.
Прохождение через организм человека
электрического тока приводит к различным электротравмам. Это травмы, вызванные
поражением человека электрическим током или электрической дугой. Электротравмы
сводят к 2 видам:
) местным электротравмам, когда возникает
местное (локальное) повреждение организма
) общим электротравмам, так называемым
электрическим ударам, когда поражается (или создается угроза поражения) весь
организм из-за нарушения нормальной деятельности жизненно важных органов и
систем. Электрические удары являются грозной опасностью для жизни пострадавших;
они вызывают 85 - 87 % смертельных поражений (считая за 100 % все случаи со
смертельным исходом от действия тока).
Степень отрицательного воздействия тока на
организм человека увеличивается ростом тока.
Таблица 1 - Величины тока опасные для человека
|
Ток,
мА
|
Характер
воздействия
|
|
переменный
ток 50-60 Гц
|
постоянный
ток
|
|
0,6-1,5
|
Начало
ощущения, легкое дрожание пальцев рук
|
Не
ощущается
|
|
2-3
|
Сильное
дрожание пальцев рук
|
Не
ощущается
|
|
5-7
|
Начало
судорог в руках
|
Зуд,
ощущение нагрева
|
|
8-10
|
Руки
трудно, но еще можно оторвать от электродов. Сильные боли.
|
Усиление
нагрева.
|
|
20-25
|
Паралич
рук. Дыхание затруднено.
|
Еще
большее усиление нагрева. Незначительное сокращение мышц рук.
|
|
50-80
|
Паралич
дыхания. Начало трепетания желудочков сердца.
|
Сильное
ощущение нагрева. Сокращение мышц рук. Судороги, затруднение дыхания.
|
|
90-100
|
Фибрилляция
сердца. При длительности 3с и более - паралич сердца.
|
Паралич
дыхания.
|
Для безопасности персонала при работе в
электроустановках пользуются защитными средствами. Защитные средства
подразделяются на основные и дополнительные.
) штанги изолирующие. Предназначены для
оперативной работы (операции с разъединителями, смена предохранителей,
установка деталей, разрядников и т. п.), измерений (проверка изоляции на линиях
электропередачи и подстанциях), наложения переносных заземлений, а также для
освобождения пострадавшего от электротока.
) клещи изолирующие. Предназначены для замены
предохранителей в электроустановках до и выше 1000 В, а также для снятия
накладок, ограждений и других аналогичных работ в электроустановках до 35 кВ
включительно.
) указатели напряжения. Предназначены для
определения наличия или отсутствия напряжения на токоведущих частях
электрооборудования.
) перчатки диэлектрические. Предназначены для защиты
рук от поражения электрическим током.
) ковры диэлектрические. Применяются в качестве
дополнительной защиты в закрытых электроустановках напряжением выше 1000 В.
) боты и галоши диэлектрические. Применяются в
качестве дополнительного защитного средства и являются защитным средством от
шагового напряжения в электроустановках.
Во время работы следует строго выполнять
следующие правила электробезопасности:
не передавать электрооборудование лицам, не
имеющим права работать с ним;
если во время работы обнаружиться неисправность
электрооборудования или работающий с ним почувствует хотя бы слабое действие
тока, работа должна быть немедленно прекращена и неисправное оборудование
должно быть сдано для проверки или ремонта;
отключать электрооборудование при перерыве в
работе и по окончании рабочего процесса;
перед каждым применением средства защиты
работник обязан проверить его исправность, отсутствие внешних повреждений,
загрязнений и срок годности (по штампу на нём);
не наступать на проложенные на земле электрические
провода и кабели временной проводки;
неукоснительно выполнять требования плакатов и
знаков безопасности.
Меры доврачебной помощи зависят от состояния, в
котором находится пострадавший после освобождения его от электрического тока.
Во всех случаях поражения электрическим током необходимо обязательно вызвать
врача независимо от состояния пострадавшего.
Если пострадавший, находящийся в бессознательном
состоянии, придёт в сознание, ему следует дать выпить 15*20 капель настойки
валерианы и горячего чая.
Если пострадавший дышит очень редко и судорожно,
но у него прощупывается пульс, необходимо сразу же делать ему искусственное
дыхание.
Проведение искусственного дыхания.
Рекомендуется проводить искусственное дыхание по
способу «изо рта в рот» или «изо рта в нос».
Для проведения искусственного дыхания
пострадавшего следует:
) уложить пострадавшего на спину, расстегнув
стесняющую дыхание одежду и поясной ремень;
) необходимо обеспечить проходимость дыхательных
путей, которые могут быть закрыты запавшим языком или инородным содержимым;
) голову пострадавшего максимально запрокинуть
назад, подкладывая одну руку под шею и надавливая другой на лоб;
) нос у пострадавшего закрывают пальцами рук и
производят вдувание воздуха резко и энергично примерно через 5 секунд (Для
более глубокого выдоха нужно несильным нажатием руки на грудную клетку помочь
воздуху выйти из лёгких пострадавшего).
2. Монтаж электропроводок
Совокупность проводов и кабелей с относящимися к
ним креплениями и защитными конструкциями и деталями называют электропроводкой.
По способу выполнения электропроводка может быть
открытой (стационарной, переносной, передвижной), если она проложена по
поверхности стен и потолков, по балкам и фермам, и скрытой, если она проложена
внутри конструктивных элементов зданий или сооружений (в полах, перекрытиях,
стенах и т. п.)
Скрытую электропроводку выполняют в трубах,
гибких металлических рукавах, коробах, замкнутых каналах и пустотах
строительных конструкций, в заштукатуренных бороздах, под штукатуркой, а также
замоноличенными в строительные конструкции при их изготовлении.
Открытые электропроводки выполняют также
токопроводами, под которыми понимают устройства, состоящие из неизолированных
или изолированных проводников и относящихся к ним изоляторов, защитных
оболочек, ответвительных устройств, поддерживающих и опорных конструкций. В
зависимости от вида проводников их подразделяют на гибкие (из проводов) и
жесткие (из жестких шин).
По месту расположения самым распространенным
типом электропроводки является электропроводка внутри зданий, помещений и
сооружений, т. е. внутренняя электропроводка. Наружной электропроводкой
называют электропроводку, проложенную по наружным стенам зданий и сооружений
или между ними, под навесами, а также на опорах, имеющих не более четырех
пролетов длиной до 25 м каждый, установленных вне улиц, дорог.
Монтаж проводов состоит из следующих основных
операций: разметка, установка опор, прокладка труб, прокладка защищенных
изолированных проводов, оконцевание соединяемых проводов, испытание
смонтированной проводки.
.1 Разметочные работы
Разметкой называется нанесение горизонтальных и
вертикальных осей симметрии и мест крепления оборудования отдельных деталей,
конструкций, проводок на стенах, потолках, колоннах и других поверхностях. Цель
разметки состоит в том чтобы, во-первых, сохранить определенные нормированные
ПУЭ и санитарными нормами (СН и П) расстояний между токоведущими частями и
заземленными конструкциями, стенами, перекрытиями; во-вторых, обеспечить
удобства обслуживания, ремонта и монтажа электрооборудования и аппаратов.
Разметку выполняют мелом, простым мягким карандашом, углем или чертилкой. Линии
наносят с помощью специальных приспособлений или шнура, натертого порошковым
мелом, углем или синькой. Разметку мест пробивки отверстий и гнезд для
установки электроконструкций выполняют часто с помощью простых разметочных
шаблонов. Точки крепления на разметочных линиях трасс и осях отмечают
поперечными линиями, которые должны быть видны при создании отверстий и
монтаже. Сквозные отверстия, гнезда, борозды размечают с указанием их очертаний
(круг, квадрат, прямоугольник) и размеров.
Рис. 2.1.1. Разметка мест крепления и трасс
прокладки электропроводок различными инструментами.
Наиболее удобны инструменты и приспособления,
позволяющие электромонтажнику выполнять разметочные работы с пола, не
поднимаясь на высоту. Разметку на потолке производят двумя шестами (/).
Разметочный шнур 2 крепят к концу длинного шеста
/ и наматывают на барабанчик 6 через ролик 4 и камеру 5 с красящим веществом,
зацепленные на коротком шесте 7. Надежно устанавливают длинный (3,4-3,5 м) шест
1 в распор между полом и нужной точкой потолка, отходят с коротким шестом 7 в
определенное место и натягивают шнур 2 над поверхностью потолка.
Затем шпагатом, привязанным к кольцу 3, которое
легко перемещается по окрашенному шнуру 2, оттягивают шнур и, резко отпуская,
отбивают линию. Отмечают на отбитой линии места крепления циркулем (//).
С помощью шеста с отвесом (///) переносят
размеченные на полу точки на потолок, а рамкой с шнуром (IV) размечают линии на
стенах и потолках приемом, аналогичным приему для двух шестов. Для разметки
удобен также шнур с отвесом в виде рулетки (V).
Рис. 2.1.2. Разметка с помощью разметочного
шнура (отвеса с шнуром)
Трассы открытых электропроводок наносят
окрашенным разметочным шнуром параллельно стенам и потолкам с учетом
архитектурных линий помещений и сооружений. На трассах размечают места
выполнения соединений, ответвлений, отверстий, проходов, обходов, креплений.
Места креплений начинают размечать с конечных, а заканчивают промежуточными
точками.
Трассы скрытых электропроводок по перекрытиям
размечают по кратчайшим расстояниям, а по стенам - строго вертикально или
горизонтально.
.2 Пробивные и крепежные работы
При производстве пробивных и крепежных работ
пользуются ручным ( набор отверток, монтажный нож, клещи, плоскогубцы,
бокорезы, молоток, зубило) и электроинструментом.
К средствам малой механизации относят ручные
электросверлилки, пневматические молотки, перфораторы, гидравлические прессы,
строительно-монтажные пистолеты, электромагнитобуры, электромолотки,
бороздофрезы, пороховые колонки, ручные и пиротехнические оправки,
электрошлифовальные машины, универсальный электрифицированный привод, различные
домкраты, лебедки, тали, механизмы для обработки стальных труб
Для сверления отверстий в строительных
конструкциях из кирпича, гипсолита и других материалов без абразивного
наполнителя, в изоляционных материалах и металлах используют электросверлилки
Рис. 2.2.1.Основные приемы сверления:
а - гнезд и отверстий малых диаметров, б -
глубоких гнезд и отверстий, в - гнезд под коробки скрытых электропроводок
В качестве крепежных деталей используют болты,
винты, замки. При выполнении крепежных работ часто применяют сварку. Все
крепежные работы разделяют на следующие группы: резьбовые, безрезбовые,
вмазочные, безвмазочные.
Выбор способа крепления осуществляется с учетом
условий работы, конструкции, материала опорной поверхности.
Дюбель - крепёжное изделие, которое совместно с
другим крепёжным изделием различными способами закрепляется в несущем основании
и удерживает какую-либо конструкцию.
Рис. 2.2.2. Виды дюбелей:
а - с наружной резьбой; б - гвоздеобразные; в -
распорные; г - с распорной гайкой
Дюбели классифицируют на следующие типы:
) Распорные. Крепежные детали имеют общее
назначение и применяются для сплошных и пористых базовых материалов.
) Многофункциональные (универсальные). Детали
монтируют не только в сплошных базовых основаниях, но и в тонких листовых
материалах (гипсокартонные и гипсоволоконные плиты).
) Фасадные (рамные). Предназначен для крепления
тяжеловесн. элементов металлических и деревянных конструкций
) Дюбели-гвозди (гвоздевые). Предназначен для
прикрепления методом сквозного монтажа элементов конструкций из дерева и
металла: профилей для гипсокартона; деревянных брусков и реек; подвесных
потолков; подвесов, зажимов и других изделий.
) Для пустотелых и тонкостенных оснований.
Включает обширную группу крепежных изделий и непосредственно предназначен н для
выполнения креплений к листам гипсокартона, гипсоволоконным плитам, ДСП.
) Специальные. Это дюбели, например, таких
типов, как юстированные и крепеж со специальными головками.
.3 Оконцевание, соединение и ответвление жил
проводов и кабелей
При соединении и ответвлении медных и
алюминиевых жил проводов и кабелей применяют газовую сварку (пропано-воздушную
и пропано-кислородную), термитную сварку, электросварку, пайку, опрессовку, а
также механические способы соединения с помощью сжимов и зажимов.
) Опрессовка
При соединении и оконцеваний алюминиевых и
медных жил опрессовкой применяют механические и гидравлические прессы и клещи
(рис. 2.3.1), а также пиротехнические устройства.
Рис. 2.3.1. Инструменты и механизм для
опрессовки наконечников и гильз:а-пресс-клещи ПК-1м; 6 - пресс-клещи ПК-2м; в -
гидравлические монтажные клещи ГКМ; г-механический ручной пресс РМП-7м;д -
гидравлический ручной пресс ПГР-20; е - гидравлический ножной пресс с
электропроводом ПГЭП-2
В зависимости от числа и сечения опрессовываемых
жил подбирают гильзы, клещи, пуансоны и матрицы; зачищенные и смазанные пастой
жилы вставляют в гильзу и опрессовывают; соединение покрывают лаком, изолируют
липкой лентой и вторично покрывают лаком. Для получения этим методом надежных
соединений и оконцеваний алюминиевых жил необходимо строго соблюдать технологию
опрессовки, т. е. нужно правильно выбрать матрицы и пуансоны, наконечники или
соединительные гильзы и довести до необходимых конечных размеров места обжатия
(рис. 2.3.2).

Рис. 2.3.2. Технология опрессовки при соединении
алюминиевых жил:
а - концы жил со снятой изоляцией; б - зачистка
жил; в - подготовленное соединение; г - опрессовка; д - опрессованное
соединение; е - готовое изолированное соединение; ж - набор матриц и пуансонов;
з - напрессованные наконечники
Оконцевание жил наконечниками осуществляется
аналогично соединению методами опрессовки, термитной, пропано-кислород-ной и
электросваркой, а также закруткой в кольцо. Выбор метода оконцевания
определяется материалом и сечением жил, а такжетребованиями надежности и
наличием соответствующего оборудования и материалов. При оконцевании
алюминиевых однопроволочных жил применяют специальные пиротехнические механизмы
для образования из жилы наконечника.
) Сварка.
При пропано-воздушной и пропано-кнслородной
сварке применяют сжиженные топливные газы - бутан, пропан или их смеси.
Соединения жил выполняют также с применением
термитных патронов. Зажигание патронов осуществляется термитными спичками.
Термитные патроны, поставляемые с завода-изготовителя россыпью, подготовляют
заблаговременно, удаляя жировые и другие загрязнения с поверхности
металлических деталей, входящих в комплект патрона; внутреннюю поверхность
кокиля покрывают слоем мела, разведенного водой до пастообразного состояния, и
просушивают до полного удаления влаги; кокиль вставляют в муфель термитного
патрона таким образом, чтобы совпали их литниковые отверстия.
Электросваркой соединение алюминиевых жил
выполняют методом контактного разогрева, основанным на выделении необходимой
для .сварки теплоты в месте контакта угольного электрода со свариваемыми жилами
или же угольных электродов между собой при прохождении по ним тока.
Рис. 2.3.3. Последовательность термитной сварки
встык:
а 6 - сборка под сварку соединений жил (а - на
напряжение до 10 кВ; б - на 25 и 35 кВ); в - введение присадки в литник и
поджигание муфеля; г, д - перемешивание расплава и добавка присадки; е -
скалывание остывшего муфеля; ж - удаление кокиля; э - скусывание остывшего
муфеля; и, к - готовое соединение жил (ы - напряжение до 10 кВ; к - на 25 и 35
кВ); / - жила провода или кабеля; 2 - охладитель; 3 - вкладыш охладителя; 4 -
асбестовый экран; 5 - уплотнение из асбестового шнура; 6 - алюминиевый колпачок
(втулка); 7 - муфель патрона; 8 - стальной кокиль; 9 - алюминиевая гильза для
жил кабелей напряжением 20 и 35 кВ; 10 - присадочный пруток; 11 - мешалка; 12 -
отвертка; 13 - термитная спичка; 14 - специальные губки клещей ПК-1
) Болтовые и винтовые контактные соединения.
При монтаже кабельных линий наиболее сложной и
ответственной работой является соединение и ответвление кабелей и разделка их
концов для присоединения к аппаратам, электродвигателям и другим
электротехническим устройствам.
Под кабельной концевой заделкой понимают
устройство, предназначенное для присоединения кабеля к электроаппаратам
внутренней установки. Они не имеют специального защитного корпуса.

а - типа КВЭз: / - наконечник; 2 - подмотка из
хлопчатобумажной ленты с промазкой эпоксидным компаундом; 3 - подмотка липкой
лентой ПХВ; 4 - провод заземления; 5 - подмотка с экраном; б - типа ПКВ на напряжение
1 -10 кВ: / - наконечник; 2 - бандаж из суровых ниток; 3-подмотка липкой
лентой; 4 - провод заземления; 5 - подмотка с экраном
Кабельная концевая муфта - это устройство,
предназначенное для присоединения кабелей к электроаппаратам наружной или внутренней
установки или воздушным линиям электропередачи.
Рис. 2.3.5. Концевые кабельные муфты:
а - наружной установки марки ПКНЭ для кабелей с
пластмассовой изоляцией на напряжение 10 кВ: / - наконечник; 2- бандаж; 3-
уплотняющая подмотка; 4 - изолятор; 5 - подмотка; 6-корпус муфты; 7 - конусная
подмотка; 8 - герметизирующая подмотка; 9 - провод заземления; б - наружной
установки марки КНЭ на напряжение 6- 10 кВ: / - кабельный наконечник; 2-
проходной изолятор: 3 - корпус муфты; 4 - скоба для крепления; 5 - провод
заземления; 6 - подмотка из хлопчатобумажных лент с промазкой эпоксидными
компаундами
В настоящее время для заделки кабелей широко
применяют эпоксидные концевые муфты с трубками из найритовой резины, резиновые
перчатки, а также эпоксидные концевые муфты специальной конструкции,
предназначенные для наружной установки.
Для соединения кабелей напряжением до 1 кВ
применяют чугунные муфты, а для соединения кабелей с пластмассовой изоляцией
эпоксидные муфты.
Наиболее экономичными и простыми в выполнении
являются сухие кабельные заделки, применяемые внутри здания из липкой или не
липкой полихлорвиниловой ленты и лака и заделка в резиновых перчатках с
применением резинового клея. Также используют эпоксидные заделки в стальных
воронках заливаемых кабельной массой.
.4 Монтаж проводов в трубах
А) Электропроводки в стальных трубах.
Стальные трубы применяют для защиты проводов от
механических повреждений, а также для защиты изоляции и самих проводов от
разрушения едкими парами и газами и попадания внутрь трубы влаги, пыли и
взрывопожароопасных смесей из окружающей среды. Соединения и присоединения труб
к коробкам, аппаратам и электроприемникам выполняют без специального
уплотнения, (когда они применяются для защиты проводов от механических
повреждений), уплотненными (для защиты труб от попадания в них пыли, влаги,
едких паров и газов) и взрывобезопасными, имея в виду исключение возможности
попадания внутрь труб, аппаратов и электроприемников взрывоопасных смесей.
Применяемые для электропроводок стальные трубы
делятся на три группы: первая - водогазопроводные, обыкновенные; вторая -
водогазопроводные, легкие; третья - тонкостенные электросварные.
Рис.2.4.1. Последовательность соединения
стальных труб нарезной муфтой 1,2 - трубы до соединения; 3- соединительная
муфта; 4- контргайка.
Перед монтажом внутреннюю поверхность труб
очищают от окалины и грата и производят окраску внутренней и наружной
поверхностей асфальтовым лаком. Трубы, прокладываемые в бетоне, снаружи не
окрашивают для лучшего сцепления с бетоном. Оцинкованные трубы прокладывают без
окраски. Для помещений с химически активной средой в проектах приводятся
специальные указания о марке противокоррозионной краски для стальных труб. Если
это разрешают условия окружающей среды, предпочтение следует отдавать
тонкостенным трубам с целью экономии металла. При монтаже придерживаются
нормализованных значений углов и радиусов изгиба труб в зависимости от диаметра
труб, количества и сечения прокладываемых в них проводов.
Водогазопроводные обыкновенные трубы применяют
только во взрывоопасных установках; легкие - в обоснованных (с точки зрения
экономии металла) случаях при открытой прокладке в сухих и влажных помещениях;
при скрытой прокладке в сухих и влажных помещениях, на чердаках, в подливных
полах, фундаментах и других строительных элементах с уплотнением мест ввода в
коробки и соединением труб стальными муфтами на резьбе.
Тонкостенные электросварные трубы применяют при
открытой прокладке в сухих и влажных помещениях без уплотнения мест соединения
и ввода в коробки; при скрытой прокладке (в стенах, перекрытиях, подготовке
полов, фундаментах) в сухих и влажных, а также при открытой и скрытой прокладке
в жарких, пыльных, пожароопасных помещениях и на чердаках, при этом трубы
соединяют стандартными стальными муфтами с накатной резьбой, места соединения и
вводы в коробки уплотняют.
Рис.2.4.2.Соединения и вводы стальных труб в
коробки:
- муфтой на резьбе, 2, 9 - гильзой на винтах, 3
- отрезком трубы с приваркой по краям, 4, 7 - гильзой на сварке, 5 - муфтой с
раструбом, 6 - на резьбе в патрубок коробки, 8 - установочными заземляющими
гайками с обеих сторон.
Б) Электропроводки в пластмассовых трубах.
В настоящее время широко применяют
электропроводки в пластмассовых трубах. Пластмассовые трубы удобны в монтаже,
легко обрабатываются, соединяются и гнутся. Электропроводки в пластмассовых
трубах применяют в сухих, влажных, сырых, особо сырых и пыльных помещениях, в
помещениях с химически активной средой, в наружных установках, а также в
агрессивном грунте. Электропроводки в пластмассовых трубах не применяют в
пожароопасных и взрывоопасных помещениях.
Основными видами пластмассовых труб являются
винипластовые, полиэтиленовые и полипропиленовые.
Винипластовые трубы обладают высокой
механической прочностью. В зависимости от толщины стенок они делятся на три
группы: легкие (Л), средние (С) и тяжелые <Т) и выпускаются с наружными
диаметрами 20, 25, 32, 40, 50 и 63 мм. Для электропроводок преимущественно
применяются легкие и средние трубы.
Электропроводки в полиэтиленовых и
полипропиленовых трубах не прокладывают в зданиях ниже 11 степени
огнестойкости, т. е. в таких, у которых имеются горючие смеси, перекрытия и
переборки. В зданиях выше II степени огнестойкости эти трубы применяют только
для скрытых электропроводок.
Рис. 2.4.3. Способы соединения пластмассовых
труб:
а - компенсационное соединение винипластовых
труб без уплотнения; б - то же, с уплотнением; в - оплавление конца
полиэтиленовой полипропиленовой трубы и муфты на оправке для сварки; г -
сваренные полиэтиленовые и пропиленовые трубы; д - ограничительный хомут; е -
соединение полиэтиленовых и полипропиленовых труб горячей посадкой; ж -
соединение с коробкой с помощью раструба
Пластмассовые трубы соединяют между собой, с коробками
и ящиками сваркой, приклеиванием или с помощью образования раструбов на концах
труб, в зависимости от материала труб и коробок или ящиков. Применяют также
монтаж пластмассовых труб нормализованными элементами (мерные отрезки труб,
колена с нормализованными углами изгиба, коробки), заготовленными в заводских
условиях.
Гофрированные трубы предназначены для установки
в них электрических кабелей и представляют собой пластиковые трубчатые каналы
серого цвета с высокой степенью гибкости, что позволяет полностью обходиться
без дополнительной фурнитуры. Гофрированные трубы применяют при установке новых
кабельных систем или при ремонте и реконструкции старых.
Гофрированные трубы предназначены для
долговременной эксплуатации и их можно использовать в жилищах, служебных
помещениях и на производстве. Трубы можно использовать для прокладки разного
рода кабелей: электрических, телевизионных и телефонных, что обеспечивает
высокую степень защиты от механических воздействий.
.5 Монтаж кабельных линий
Кабель представляет собой одну или несколько
скрученных вместе изолированных токопроводящих жил, заключенных в герметическую
оболочку. Кабельной линией называется линия для передачи электроэнергии от
подстанции электросистем к подстанциям с относящимися соединительными, стопорными
и концевыми муфтами и крепежными деталями. Кабельные линии разделяют на
низковольтные (до 1 кВ) и высоковольтные (свыше 1 кВ). Также различают силовые
кабели, применяемые в первичных цепях и контрольные - во вторичных. Кабели
состоят из следующих основных элементов: токопроводящих жил, изоляции, оболочек
и защитных покровов. Кроме основных элементов в конструкцию силовых кабелей
могут входить экраны, жилы защитного заземления и заполнители. Основные жилы
предназначены для передачи по ним электрической энергии. Нулевые жилы
предназначены для прохождения разности токов фаз (полюсов) при неравномерной их
нагрузке. Они присоединяются к нейтрали источника тока. Изоляция предназначена
для обеспечения необходимой электрической прочности токопроводящих жил кабеля
относительно друг друга и заземленной оболочки (земли). Экраны служат для
защиты внешних цепей от влияния электромагнитных полей, создаваемых токами,
проходящими по кабелю, и для обеспечения симметрии электрического поля вокруг
жил кабеля. Заполнители используют для устранения свободных промежутков между
конструктивными элементами кабеля с целью герметизации, придания необходимой
формы и механической устойчивости его конструкции. Оболочки защищают внутренние
элементы кабеля от увлажнения и других внешних воздействий. Защитные покровы
служат для защиты оболочки кабеля от внешних воздействий. В зависимости от
конструкции кабеля в защитные покровы входят: подушка, бронепокров и наружный
покров.
Рис. 2.5.1. Конструкция силового кабеля:
/-сечение силовых кабелей: а - двужильные кабели
с круглыми и сегментными жилами; б - трехжильные кабели с поясной изоляцией и
отдельными оболочками; в - четырехжильные кабели с нулевой жилой, круглой,
секторной и треугольной формы; / - заполнитель; 2- изоляция жилы; 3-
токопроводящая жила; 4 - оболочка; 5 - наружный защитный покров; 6 - экран на
токопроводящей жиле; 7 - бронепокров; 8-нулевая жила; 9 - поясная изоляция; //
- силовой трехжильнын кабель марки ААБ: / - токопроводящие жилы; 2, 4 - фазовая
и поясная изоляция; 3- наполнители; 5 - оболочка; 6 - защитный покров оболочки
(подушка); 7 - броня из стальных лент; 8 - наружный защитный покров
Прокладка кабельной линии в земле
Осевую линию траншеи и исходные точки для
разбивки наносят на трассе согласно привязкам и ориентирам, указанным в плане.
Ширина траншеи определяется количеством и типом прокладываемых кабельных линий,
допустимыми расстояниями между ними, а также техническими данными применяемого
землеройного механизма. При рытье траншеи в слабых неустойчивых грунтах для
предупреждения смещения грунтов, образования каверн и присадок ставят
крепления. В земле прокладывают бронированные и специальные кабели с
пластмассовой оболочкой, например кабель марки ААШв. Траншеи роют по возможности
прямолинейными. Дно траншеи выравнивают, удаляют воду (если она имеется),
очищают от мусора и подсыпают землю (слоем не менее 100 мм), не содержащую
камней, строительного мусора я шлака.
В готовой траншее кабель прокладывают,
раскатывая его с барабана, установленного на кабельном транспортере, автомобиле
или трубоукладчике (рис. 2.5.2), которые перемещаются вдоль траншеи. При этом
принимают сматываемый кабель и укладывают его на дно. На другом конце трассы
устанавливают лебедку, а вдоль трассы - раскаточные ролики.
Рис. 2.5.2. Механизмы для укладки кабеля в
траншеи:
а - кабельный транспортер:1 - передняя тележка;
2 - ручной тормоз; 3 - стойка; 4 - платформа; 5 - откидной трап; 6 - консоль; б
~ трубоукладчик: 1 - барабан с кабелем; 2 - такелажная траверса; 3 - зажим; 4 -
втулка-удлинитель; 5 - ось траверсы
Сразу после прокладки кабель засыпают слоем
мелкой земли (100 мм), утрамбовывают, потом укладывают красный кирпич или
железобетонные плитки толщиной 50 мм и траншею засыпают.
Бестраншейную прокладку силового бронированного
кабеля в свинцовой или алюминиевой оболочке до 10 кВ производят со специальных
самоходных или передвигаемых тяговыми механизмами кабелеукладчиков. Она
применяется на участках кабельных трасс, удаленных от подземных инженерных
сооружений.
Работа кабелеукладчика основана на принципе
расклинивания грунта и образования в нем щели шириной 100 мм и глубиной до 1,2
м от уровня поверхности земли. В образовавшуюся щель по мере продвижения
кабелеукладчика через прикрепленную к ножу кассету укладывают кабель,
сматываемый с барабана, установленного на кабелеукладчике или на кабельном
транспортере.
Рис. 2.5.3. Бестраншейная прокладка кабеля:
- трактор; 2 - кабелеукладчик; 3 - входной лоток
кассеты; 4 - барабан с кабелем; 5 - кабельный транспортер; 6 - кабель; 7 --
кассета для кабеля;8 - нож
Прокладка кабеля внутри здания.
Внутри помещений прокладывают только
бронированные кабели без наружного горючего покрова и небронированные кабели с
негорючей оболочкой. В помещениях с агрессивной средой применяют кабели в
оболочках, стойких к воздействию этой среды. Кабели внутри зданий, в том числе
и в производственных помещениях, прокладывают непосредственно по стенам,
потолкам, балкам, фермам и другим строительным конструкциям или по
предварительно установленным на опорных поверхностях кабельным конструкциям или
лоткам. Во всех случаях кабели должны быть доступны для осмотра и ремонта при
эксплуатации.
В сетях напряжением до 1000 В применяют
прокладку кабеля на тросах как внутри помещений, так и снаружи. В помещениях
тросы крепят к колоннам вдоль или поперек здания, а также между стенами. Вне
помещений трос обычно натягивают между стенами зданий. В качестве несущего
троса применяют стальные канаты, горячекатаную круглую сталь. Расстояние между
анкерными креплениями несущего троса принимают не более 100 м, а между
промежуточными креплениями от 12 до 30 м в зависимости от количества и сечения
жил подвешиваемых кабелей. Расстояние между креплениями кабеля к несущему тросу
устанавливают 0,8-1 м.
Раскатку, подъем и укладку кабелей в подвешенные
к тросу кабельные конструкции выполняют с применением механизмов и
приспособлений.
Прокладка кабеля в туннелях и коллекторах.
Для прокладки кабеля используют туннели круглого
сечения с внутренним диаметром 2,6 м и туннели прямоугольного сечения иногда
сдвоенного типа (рис. 3-5). Для прокладки в туннелях применяют кабели с
негорючими оболочками и защитными покровами.
Контрольные кабели размещают только над или
только под силовыми кабелями и отделяют их горизонтальной перегородкой.
Допускается прокладывать контрольные кабели рядом с силовыми кабелями с
напряжением до 1000 В.
Силовые кабели напряжением до 1000 В
прокладывают над кабелями напряжением свыше 1000 В и отделяют их горизонтальной
несгораемой перегородкой. Различные группы кабелей, а именно: рабочие и
резервные напряжением свыше 1000 В, прокладывают на разных горизонтальных
уровнях с отделением их перегородками.
Если кабель подлежит частичной прокладке в
туннеле и частичной - в земле, то в таких случаях применяют кабель с наружным
покровом. Сгораемый покров удаляется только на участке трассы внутри туннеля до
места выхода из него, заподлицо с заделкой трубы или проема. Применение в
кабельных туннелях небронированных кабелей с полиэтиленовой оболочкой по
условиям пожарной безопасности запрещается.
Рис. 2.5.4. Раскладка кабеля:
а - туннель прямоугольного сечения; б - туннель
круглого сечения; 1- блок туннеля; 2 - стойка; 3 - полка; 4 - светильник; 5 -
зона пожароизвещателей и трубопроводов механизированной уборки пыли и
пожаротушения; 6 - силовые кабели; 7 - контрольные кабели
Количество кабелей, укладываемых на полках и
лотках, определяется их типом и размером, а также диаметром и массой
укладываемых кабелей. Прокладку кабелей в туннелях выполняют механизированным
способом с применением те.х или иных механизмов и приспособлений (рис. 2.5.5).
В ряде случаев в качестве тянущего устройства применяют специальный электропривод.
Рис. 2.5.5. Прокладка кабеля в туннеле тяжением:
- барабан; 2 - верхнее обводное устройство; 3 -
нижнее обводное устройство; 4 -линейный ролик; 5 - распорная стойка; 6 -
угловой ролик
Для раскатки кабеля на прямых участках трассы
устанавливают линейные ролики на расстоянии от 3 до 7 м друг от друга в
зависимости от массы кабеля и условий прокладки, а на поворотах трассы-угловые
ролики. Линейные и угловые ролики закрепляют так, чтобы при протяжке кабеля они
не смещались. Ролики должны быть такой конструкции, которая позволяет легко
снять раскатанный кабель и переложить его на отведенное место.
Прокладка кабеля в блоках и каналах.
Для сооружения блоков применяют двух- и
трехканальные железобетонные панели, предназначенные для прокладки в сухих,
влажных и насыщенных водой грунтах; асбоцементные трубы для защиты кабелей от
блуждающих токов; керамические трубы для защиты кабелей в агрессивных и
насыщенных водой грунтах (при необходимости и в сухих грунтах).
В местах изменения направления трассы или
глубины заложения блоков, а также на прямолинейных участках большой длины
делают кабельные колодцы. Расстояния между соседними колодцами принимают
максимальными с учетом строительных длин кабелей, усилий тяжения и условий
прокладки.
Для прокладки в блочной канализации применяют
кабели с незащищенной свинцовой оболочкой марки СГ и АСГ, а также кабели с
незащищенной пластмассовой оболочкой марок ВВГ, АПВГ, АВВГ, АПсВГ и АПвВГ. На
участках блоков длиной до 50 м допускается прокладка бронированных кабелей в
свинцовой или алюминиевой оболочке без наружного покрова из кабельной пряжи с
покраской брони для защиты от коррозии битумным лаком.
Каналы выполняются как внутри, так и вне зданий.
В зависимости от количества прокладываемых кабелей, их назначения, напряжения и
мощности кабелей
Рис. 2.5.6. Механизированная прокладка кабеля в
блоках:
а-схема расстановки механизмов и приспособлений
для прокладки кабелей в блоках: / - барабан с кабелем; 2 - угловые ролики во
входном и выходном колодцах; 3 - линейные ролики; 4 - угловые ролики в
промежуточных колодцах; 5 - тяговая лебедка; Л| - Кз - колодцы блочной
канализации; б - схема выполнения прокладки: / - барабан с кабелем; 2 - верхние
направляющие ролики; 3 - нижние направляющие ролики; 4 - воронка; 5 - блок; 6 -
распорная стойка
Кабели в каналах укладывают как непосредственно
по дну канала, так и на кабельных конструкциях, установленных по стенкам
каналов. При этом по дну канала кабели укладывают только в каналах глубиной не
более 0,9 м. Укладку осуществляют с применением раскаточных роликов и тянущих
электроприводов. Вне зданий каналы поверх съемных плит засыпают слоем земли. На
территории, доступной только для обслуживающего персонала, засыпка не
обязательна.
2.6 Монтаж шинопроводов
Шинопроводом (токопроводом) называют устройство,
состоящее в большинстве случаев из голых проводников со всеми поддерживающими
изоляторами и конструкциями, предназначенные для канализации электроэнергии в
туннелях, эстакадах, галереях и т.п.
Рис. 2.6.1. Крепление шинопровода:
а - внахлестку, б - внахлестку с высадкой
«утки», в - встык с помощью накладок, г - внахлестку с помощью сжимов
В цехах промышленных предприятий при напряжении
до 1000 В применяют:
а) открытые шинопроводы - с шинами, не
защищенными от прикосновения или попадания на них посторонних предметов;
б)защищенные шинопроводы - с шинами,
огражденными от случайного прикосновения и попадания на них посторонних
предметов коробом из перфорированного листа;
в)закрытые шинопроводы - с шинами,
вмонтированными в сплошной короб.
Закрытые и защищенные шинопроводы, как правило,
комплектуют из типовых элементов, изготовляемых на заводах. Открытые
шинопроводы выполняют частично в монтажных мастерских (конструкция с
изоляторами), частично на месте монтажа (установка конструкций и прокладка по
ним шин).
Открытые шинопроводы могут быть свободно
лежащими и натяжными. Устройство и монтаж свободно лежащих открытых
шинопроводов принципиально не отличаются от монтажа ошиновки распределительных
устройств подстанций.
В натяжном шинопроводе шины закрепляют
аналогично креплению троса при тросовой проводке, а между натяжными креплениями
шины укладывают на изоляторы или на клицы. Монтаж открытого шинопровода
складывается из работы по подготовке трассы, изготовлению шинопровода в
мастерской и установке его в цехе. Соединения и ответвления шин, как правило,
выполняют электросваркой; ответвления к потребителям - изолированным проводом в
стальных трубах, реже бронированным кабелем - с помощью наконечников на
болтовых зажимах.
Рис. 2.6.2. Способы изгибов шин:
а - на плоскость, б - на ребро, в - «штопором»,
г - «уткой»
В комплект шинопровода в зависимости от его схемы
входят секции прямые, угловые (с изгибом шин на плоскость и ребро),
ответвительные в двух исполнениях (для отпайки шинами и проводом), переходные,
подгоночные, регулируемой длины, с рубильником; крышки торцовые, угловые, а
также коробки ответвительные и вводные в различном исполнении (с автоматами,
предохранителями, с указателем напряжения и др.). Кроме того, в комплекте с
шинопроводами поставляют конструкции для установки и крепления шинопроводов
(стойки, кронштейны, подвесы).
Осветительные шинопроводы обеспечивают полную
индустриализацию монтажа осветительных сетей, гибкость, долговечность и
взаимозаменяемость элементов, удобства эксплуатации, обусловленные наличием
штепсельных разъемов, что допускает замену и ремонт как секций, так и
светильников без отключения всей группы светильников.
При современном состоянии организации и техники
монтажа секции шинопроводов в мастерских собирают в укрупненные блоки.
Монтаж шинопроводов на строительной площадке
сводится к их сборке и установке. Шинопроводы крепят на фермах, колоннах,
стенах с помощью кронштейнов или подвесок, а также на полу на специальных
стойках (преимущественно распределительные закрытые шинопроводы). Секции
шинопроводов предварительно собирают в блоки из трех и четырех секций, а затем
устанавливают на опорные конструкции. Секции шинопровода соединяют между собой
болтами или сваркой, которой отдают предпочтение как наиболее прогрессивному
способу. К коробу шинопровода приваривают заземляющие перемычки для создания
непрерывной сети заземления. Такими же перемычками короб присоединяют к цеховой
сети защитного заземления.
Рис. 2.6.3. Общий вид расположения шинопроводов
в цехе: 1- магистральные шинопроводы; 2 - осветительные; 3- распределительные;
4 - комплектная трансформаторная подстанция
.7 Монтаж осветительных установок
Для питания светильников общего освещения
применяют напряжение не свыше 380/220 В переменного тока при заземленной
нейтрали и не свыше 200 В переменного тока при изолированной нейтрали. В
помещениях без повышенной опасности указанное напряжение допускается для всех
стационарных светильников вне зависимости от высоты их установки.
Питание специальных ламп (ксеноновых, ДРЛ, ДРИ,
натриевых, рассчитанных на напряжение 380 В) и пускорегулирующих аппаратов
(ПРА) для газоразрядных ламп, имеющих специальные схемы (например, трехфазные)
с последовательным соединением ламп, применяют напряжение не свыше 380 В,
включая и фазное напряжение системы 660/380 В с заземленной нейтралью. Ввод в
светильник и пускорегулирующую аппаратуру выполняют проводом или кабелем с
медными жилами и изоляцией, рассчитанной на напряжение не менее 660 В; при этом
обеспечивается одновременное отключение всех фазных проводов, вводимых в
светильник.
Светильники с люминесцентными лампами на
напряжение 127-220 В допускается устанавливать на высоте менее 2,5 м от пола
при условии недоступности их токоведущих частей для случайных прикосновений. В
виде исключения групповые линии рабочего и аварийного освещения прокладывают
проводами и кабелями с изоляцией на напряжение не ниже 660 В в одном коробе,
используемом для установки светильников с люминесцентными лампами; при этом не
допускается возможность их взаимного соприкосновения и крепление к общему тросу
с расстоянием между ними в свету не менее 20 мм.
Подвесные светильники укрепляют к перекрытиям на
крюках. В соответствии с требованиями правил к подвеске светильников с
металлическими корпусами в жилых и общественных зданиях конец крюков изолируют.
К стенам, колоннам и фермам подвесные светильники крепят с помощью различного
вида кронштейнов, стоек, обхватов и подвесов.
Рис. 2.7.1. Варианты креплении светильников:
а - на металлической ферме; б - на
железобетонной ферме; в - на стене; г - подвеска на тросе; д - на тросозой
проводке
В зависимости от назначения освещения различают
рабочее, местное и аварийное.
Общее(рабочее) обеспечивает освещение помещения
на рабочих местах соответствующую нормам.
Местное - освещает только рабочую поверхность.
Аварийное - выполняется отдельно от рабочего и
местного освещения.
Если масса светильника не превышает 10 кг, его
подвешивают на крюках с помощью колец или скоб блока крепления. Если светильник
устанавливают на шпильку с резьбой, ее закрепляют на основании. К металлическим
и железобетонным фермам, а также к ограждениям технологических площадок светильники
крепят с помощью подвесов различной длины или трубчатыми кронштейнами.
Рис. 2.7.2. Конструктивные элементы для
установки светильников:
а - крюк; б- шпилька; в - подвес; г - подвеска
светильника
При креплении на тросе светильники устанавливают
на тросовых подвесках с обоймами на крюке, приваренном к металлической
пластинке с ответвительной коробкой (загнутые края пластинки обжимают вокруг
троса); к скобе в разъемной ответвительной коробке при тросовом проводе APT.
При установке на шинопроводах ШРА,
прокладываемых по одной трассе с ШОС светильники крепят на боковых поверхностях
ШРА симметрично по обе стороны с помощью специальных кронштейнов.
Рис. 2.7.3. Сборка кронштейна (а), установка
светильника на держателе (б): 1 - патрубок; 2, 4 - винты заземления; 3 -
держатель У25М
Комплектные осветительные устройства со щелевыми
световодами (КОУ) состоят из щелевого световода (ЩС), камеры с источниками
света, пускорегулирующего аппарата (ПРА), торцового переходного элемента.
Щелевой световод представляет собой цилиндрическую трубу, внутренняя
поверхность которой по всей длине покрыта зеркально отражающим слоем, и
оптическую щель, через которую световой поток выходит наружу. КОУ изготовляют
для производственных помещений с тяжелыми условиями среды (пыль, влага). Во
взрывоопасных зонах классов В-16 и В-Па камеры устанавливают непосредственно в
освещаемом помещении; в производственных помещениях со взрывоопасными зонами
классов В-1, В-1а и В-П камеры выносят за пределы помещений и соединяют с
помощью герметизированных переходных элементов со световодами. Таким образом,
КОУ обеспечивают создание высококачественного и безопасного освещения, прежде
всего во взрыво-и пожароопасных помещениях, а также целый ряд экономических и
эксплуатационных преимуществ.
Рис. 2.7.4. Комплектное осветительное
устройство:
- камера; 2 - кассета; 3 - болты; 4 - прокладка;
5 - переходный элемент; 6 - хомут; 7 - замок; в - щелевой световод; 9 -
торцовое устройство; 10- фланец; 11 - пружинное кольцо
Монтаж КОУ сводится к подвеске световода и
установке камеры с источниками света и ПРА на стене или конструкциях. Во
взрывоопасных помещениях камеры с источником света и ПРА устанавливают вне этих
помещений и соединяют со ЩС переходным элементом так, чтобы была исключена
возможность попадания взрывоопасных смесей в камеру с источниками света, в ту
ее часть, где возможно искрообразование. Так как КОУ в настоящее время
находится в процессе внедрения, работы эти следует выполнять в строгом
соответствии с действующими временными инструкциями.
Газоразрядные лампы имеют более высокую
светоотдачу, чем лампы накаливание. Используют люминесцентные лампы низкого
давления, ртутные лампы высокого давления, ксеноновые лампы. В зависимости от
характера излучаемого света люминесцентные лампы делятся на серии:
ЛБ - лампы белого света;
ЛД, ЛДЦ - лампы дневного света;
ЛХБ - холодного белого света;
ЛТБ - теплого белого света.
3. Пайка, лужение, склеивание проводов
Пайка - процесс получения неразъемного
соединения заготовок без их расплавления путем смачивания поверхностей жидким
припоем с последующей его кристаллизацией. Расплавленный припой затекает в
специально создаваемые зазоры между деталями и диффундирует в металл этих
деталей. Протекает процесс взаимного растворения металла деталей и припоя, в
результате чего образуется сплав, более прочный, чем припой.
Образование соединения без расплавления
основного металла обеспечивает возможность распая соединения.
Качество паяных соединений (прочность,
герметичность, надежность) зависят от правильного выбора основного металла,
припоя, флюса, способа нагрева, типа соединения.
Рис. 3.1. Виды соединения проводов под пайку.
Припои для пайки
Припой должен хорошо растворять основной металл,
обладать смачивающей способностью, быть дешевым и недефицитным. Припои
представляют собой сплавы цветных металлов сложного состава. По температуре
плавления припои подразделяют на особо легкоплавкие (температура плавления ниже
145 0С), легкоплавкие (145…450 0С), среднеплавкие (450…1100 0С) и тугоплавкие
(выше 1050 0С). К особо легкоплавким и легкоплавким припоям относятся
оловянно-свинцовые, на основе висмута, индия, олова, цинка, свинца. К среднеплавким
и тугоплавким относятся припои медные, медно-цинковые, медно-никелевые, с
благородными металлами (серебром, золотом, платиной). Припои изготавливают в
виде прутков, листов, проволок, полос, спиралей, дисков, колец, зерен, которые
укладывают в место соединения.
Флюсы для пайки
При пайке применяются флюсы для защиты места
спая от окисления при нагреве сборочной единицы, обеспечения лучшей
смачиваемости места спая расплавленным металлом и растворения металлических
окислов. Температура плавления флюса должна быть ниже температуры плавления
припоя. Флюсы могут быть твердые, пастообразные и жидкие. Для пайки наиболее
применимы флюсы: бура, плавиковый шпат, борная кислота, канифоль, хлористый
цинк, фтористый калий. Пайку точных соединений производят без флюсов в защитной
атмосфере или в вакууме
Процесс пайки.
) Подготовка поверхностей деталей заключается в
удалении загрязнений жировых и окисных пленок. Очистка производится
механическими и химическими способами.
) Покрытие поверхностей флюсом производится непосредственно
перед лужением и пайкой.
) Лужение - это покрытие поверхности металла
пленкой мягкого припоя или олова, которое производят электропаяльником
погружением в ванну с расплавленным металлом. При лужении необходимо применять
флюс (кроме гальванического лужения).
) Пайка. Процесс пайки заключается в прогревании
места
соединения деталей до температуры выше
температуры плавления припоя и в выдержке спаиваемых деталей в сжатом состоянии
до полного затвердевания припоя. После этого остатки флюса и шлак необходимо
удалять.
а) пайка мягкими припоями;
б) пайка алюминиевых деталей;
в) пайка твердыми припоями.
Техника безопасности при работе с паяльником.
Как и любой другой инструмент, паяльник
предъявляет к пользователю ряд требований:
Следите за тем, чтобы нагретая часть паяльника
не прикасалась в ходе пайки к электрическому проводу. Жало обладает очень
высокой температурой, поэтому изоляция будет повреждена в считанные мгновения.
Перед началом работы проверьте целостность
проводки и штепсельной вилки.
При работе с горячим паяльником необходимо
использовать подставку. Ее обычно изготавливают из деревянного бруска и
металлических держателей.
Как канифоль, так и сам припой при плавлении
выделяют большое количество вредных веществ.
Держать паяльник только за ручку.
4. Монтаж силового оборудования
.1 Монтаж пускорегулирующих и защитных аппаратов
В зависимости от назначения электрические
аппараты можно условно разделить на 4 группы:
) коммутационная - предназначена для включения и
выключения электрических цепей (рубильники, переключатели, автоматы);
) аппараты защиты -осуществляют защиту
электрических цепей от токов короткого замыкания, перегрузок, недопустимого
снижения, повышения или исчезновения напряжения;
) токоограничивающие и пускорегулирующие
аппараты - предназначены для пуска, регулирования частоты вращения
электродвигателей, изменения силы тока в цепях, ограничения тока при к.з.;
) аппараты комплексного действия - выполняют
сразу несколько выше перечисленных функций.
Основным коммутационным аппаратом,
осуществляющим подключение электродвигателя к питающей сети, является
контактор. Электромагнитный контактор представляет собой выключатель,
приводимый в действие с помощью электромагнита.
Различают контакторы постоянного и переменного тока.
Для автоматического пуска, остановки и реверса электродвигателей применяют
магнитные пускатели. Они представляют собой комплектные электрические аппараты,
включающие в себя электромагнитные контакторы, кнопки управления, реле защиты и
блокировки.
Контакторы и магнитные пускатели используются и
для включения других мощных потребителей электроэнергии: осветительных и
нагревательных установок, преобразовательного и технологического электрического
оборудования.
Магнитные пускатели могут выпускаться в различных
исполнениях:
Реверсивные;
Не реверсивные;
Защищенного типа - устанавливаются в помещениях,
где в окружающей среде не содержится большого количества пыли;
Пыленепроницаемые - устанавливаются в местах,
где они не будут подвергаться прямому воздействию на них солнца, дождя, снега
(при наружном размещении располагаются под навесом);
Открытого типа - предназначены для установки в
местах, защищенных от попаданий посторонних предметов а также пыли (шкафы
электрические и прочее оборудование)
Устройство магнитного пускателя довольно
простое. Он состоит из сердечника, на котором помещена втягивающая катушка,
якоря, пластмассового корпуса, механических индикаторов включения, а также
основных и вспомогательных блок - контактов.
На рис. 4.1.1 показана конструкция магнитного
пускателя.
Рис. 4.1.1.Конструкция магнитного пускателя.
При подаче напряжения на катушку пускателя 2,
протекающий в ней ток притянет якорь 4 к сердечнику 1, следствием чего станет
замыкание силовых контактов 3, а также замыкание (или размыкание в зависимости
от исполнения) вспомогательных блок контактов, которые в свою очередь,
сигнализируют в систему управления о включении или отключении устройства. При
снятии напряжения с катушки магнитного пускателя под действием возвратной
пружины контакты разомкнутся, то есть вернутся в свое начальное положение.
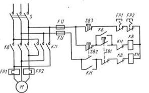
Для пуска электродвигателя М нажимается кнопка
SB1 («Пуск»). Через катушку контактора КМ проходит ток, электромагнит
контактора срабатывает, и замыкаются все его контакты, которые на схеме
обозначаются теми же буквами КМ. Силовые контакты КМ подключают на трехфазное
напряжение обмотку электродвигателя М. Параллельно кнопке SB1 подсоединены
блокировочные контакты КМ. Так как они замкнулись, то после отпускания кнопки
SB1 катушка контактора получает питание по этим контактам. Следовательно, для
включения электродвигателя не надо все время держать кнопку нажатой: достаточно
ее один раз нажать и отпустить. Для остановки электродвигателя служит кнопка
SB2 («Стоп»), при нажатии которой разрывается цепь питания контактора КМ. Для
защиты электродвигателя от перегрева служат тепловые реле FP1 и FP2,
чувствительные элементы которых включаются в две фазы электродвигателя, а
размыкающие контакты, обозначенные теми же буквами, включены в цепь питания
катушки контактора КМ. Для защиты самой схемы управления служат плавкие
предохранители FV. На схеме показан также рубильник Р, который обычно замкнут.
Его размыкают лишь в том случае, когда собираются проводить ремонтные работы.
Подобная схема является типовой, она применяется во всех случаях, когда не
требуются изменение направления вращения (реверс) электродвигателя и
интенсивное (принудительное) торможение.
Рис. 4.1.2.Схема включения нереверсивного
магнитного пускателя.
Для того чтобы реверсировать (изменить
направление вращения) трехфазный асинхронный двигатель, необходимо изменить
порядок чередования фаз на обмотке статора. Например, если для прямого вращения
фазы подключались в последовательности ABC, то для обратного вращения
необходима последовательность АСВ. Поэтому в состав реверсивного магнитного
пускателя входят два контактора: KB для вращения вперед и КН для вращения
назад. Кроме того, реверсивный магнитный пускатель имеет три кнопки управления
и тепловые реле. В ряде случаев в комплект магнитного пускателя входят пакетный
переключатель и плавкие предохранители.
Рис. 4.1.2.Схема включения реверсивного
магнитного пускателя.
Монтаж пускорегулирующей аппаратуры включает:
ревизию, разметку мест установки, закрепление на опорной поверхности,
регулировку и заземление.
.2 Монтаж электродвигателей
Электродвигатель представляет собой машину,
преобразующую электроэнергию в механическую энергию и предназначенную для
приведения в действия станков, кранов, насосов, вентиляторов,
электрифицированного транспорта. Монтаж электродвигателей включает следующие
операции:
) приемка машин со склада и ревизия;
) доставка к месту монтажа;
) установка на заранее подготовленные основания
(фундаменты, плиты, кронштейны);
) заземление и испытание.
Прежде чем смонтировать электрическую машину или
аппарат, следует убедиться в том, что исполнение соответствует условиям среды,
где их устанавливают. Вращающиеся части машин и места сопряжения их с
механизмами (муфты, шкивы, ременная передача и т. п.) защищают от случайных
прикосновений ограждениями; корпуса электрических машин и пускорегулирующих
аппаратов заземляют. Аппараты управления располагают ближе к электрическим
машинам, в местах, удобных для обслуживания, там, где это доступно с точки
зрения условий окружающей среды и технологии производства.
Электрические машины и аппараты в зависимости от
их массы и габаритов поступают на монтаж от заводов-изготовителей в собранном
или разобранном виде в соответствующей упаковке. Части машин, подверженные
коррозии, покрывают слоем технического вазелина или какой-либо другой смазки;
шейки валов покрывают антикоррозионной смазкой, обертывают влагонепроницаемым
материалом и защищают от механических повреждений.
Рис. 4.2.1. Строповка электрических машин и их
отдельных частей при перемещениях: а. б, в - собранных электрических машин; г -
торцового щита; д, е - ротора
Монтаж машин малых, средних и больших мощностей
отличается друг от друга.
Машины небольшой мощности.
Электродвигатели устанавливают на металлических
конструкциях (рис. 4.2.2,а), непосредственно на полу (рис. 4.2.2,6) или на
фундаменте и крепят с помощью болтов. При сопряжении электродвигателя с рабочим
механизмом через ременную передачу его устанавливают на салазках, которые дают
возможность изменять расстояние между валами электродвигателя и рабочей машины
и тем самым регулировать натяжение приводного ремня (рис. 4.2.2,в).
Электродвигатели поднимают на площадку, где их устанавливают с помощью кранов,
блоков или талей.
Рис. 4.2.2. Установка электродвигателей
небольшой мощности (/) и обозначения установочных размеров (//):
Л, Л - диаметр и длина рабочего конца вала; Ь\ -
ширина шпонки; /ю, Ью - расстояние между отверстиями в лапах в поперечной и
продольной осях; Ь\\, /и - наибольшее расстояние лап в поперечной и продольной
осях; Л - высота оси вращения машины; </ю - диаметр отверстий в лапах; 1ц -
расстояние между отверстием в лапах и началом рабочего конца вала; Ь, В -
диаметр и ширина шкива; Си Сг, С% - расстояния от центральной линии до
отверстий в салазках; й2 - высота салазок; </2 - диаметр отверстий в
салазках
Электродвигатели соединяют с рабочими механизмами
с помощью соединительных муфт различных конструкций, а также через зубчатую,
ременную (клиноременную) или фрикционную передачу. При всех способах сопряжения
положение электродвигателя проверяют по уровню и отвесу и регулируют с помощью
металлических прокладок. При ременной передаче необходимым условием правильного
сопряжения электродвигателя с механизмом является соблюдение параллельности
валов, а также расположение средних линий их шкивов на одной прямой линии.
Центровку соединяемых муфтой валов электродвигателя и приводимого им во
вращение рабочего механизма производят с помощью двух скоб, закрепленных на
валах электродвигателя и рабочего механизма Поворачивая одновременно валы
электродвигателя и механизма на 90, 180, 270, 360 °, добиваются, чтобы расстояния
а и в между центровочными скобами были постоянны.

Рнс. 4.2.3. Центровка валов:
а - центровочные скобы для центровки по втулкам
полумуфт; б - для центровки по ободам полумуфт; 1,4 - скобы; 2,3 - болты для
измерения зазоров; 5 - крепежные болты; 6 - хомут; 7 - риски
Электрические машины большой мощности.
Монтаж разобранных машин производят в такой
последовательности:
) распаковка и размещение узлов на монтажной
площадке;
) очистка, ревизия и продувка их сжатым
воздухом;
) подготовка фундамента;
) установка фундаментной плиты;
)монтаж стояков подшипников;
) установка статора на плиту;
) монтаж ротора, центровка и сопряжение валов;
) пригонка вкладышей и уплотнение подшипников скольжения;
) выверка воздушных зазоров и осевого разбега
ротора;
) регулировка коллектора или контактных колец;
) монтаж внутренних соединений машины и ее внешних
цепей;
) сушка изоляции (при необходимости);
) пробный пуск и регулировка систем машины;
) балансировка ротора машины (при
необходимости);
) приемосдаточные испытания машины; фиксация
частей машины после обкатки на фундаментной плите с помощью установочных
штифтов;
) оформление технической документации и сдачи
машины в эксплуатацию.
Рис. 4.2.4. Ввод ротора в статор:
а - строповка и подъем статора и ротора; б -
установка вала в подшипники и опорных лап на плиту; / - подшипниковый стояк; 2
- пакет электрокартона; 3 - станина статора; 4 - средний строп
Сушка электрических машин
Электрические машины сушат при
неудовлетворительных изоляционных характеристиках, указывающих на увлажненность
изоляции. Сушку проводят до установки электрических машин в том случае, если
они долгое время хранились в помещении и измерения показывают на увлажненность
изоляции. Обмотки электрических машин перед сушкой очищают от загрязнений и
осевшей пыли, продувая сухим и чистым воздухом. В случае длительного
непосредственного попадания воды на обмотки измерения и испытания, связанные с
подачей напряжения, следует выполнять после контрольного прогрева и подсушки
путем внешнего нагрева. Сушку путем пропускания тока по обмоткам электрических
машин можно выполнять, если сопротивление изоляции обмоток статора машин
переменного тока и обмотки якоря машин постоянного тока не менее 50 кОм, а
сопротивление изоляции обмоток ротора машин переменного тока и обмоток
возбуждения машин постоянного тока не менее 20 кОм.
Сушку машин в зависимости от местных условий
выполняют внешним нагревом, инфракрасными лучами, индукционными потерями в
сердечнике, потерями в проводниках обмоток, током к. з. и т. п.
Рис. 4.2.5. Способы сушки машин:
а - непосредственным нагревом теплым зоздухом; б
- методом индукционных потерь; в - методом потерь в обмотках; г - методом
короткого замыкания обмоток
Во время сушки в наиболее нагреваемых частях
обмоток электрических машин, на поверхности стального ротора и статора
систематически измеряют температуру ртутными термометрами, температурными
детекторами (термометры сопротивления или термопары, закладываемые
заводом-изготовителем машины в труднодоступные точки машины) или рассчитывают
температуру обмоток по замерам сопротивления обмоток.
.3 Монтаж силовых трансформаторов
Силовые трансформаторы служат для преобразования
напряжения сети из большего в меньшее и наоборот. Устанавливаются силовые
трансформаторы на понизительных и повысительных подсанциях. Они дают
возможность передать электроэнергию на большие расстояния при высоком
напряжении и малых ее потерях и экономии проводниковых материалов.
Отечественная промышленность выпускает силовые трансформаторы следующих
стандартных мощностей 10, 16, 25, 40, 63 КВА, а также с увеличением каждого
значения в 10, 100, 1000 раз. По видам охлаждения трансформаторы делят на
сухие, с масляным охлаждением и с заполнением горючим жидким диэлектриком.
Монтаж силовых трансформаторов предусматривает:
погрузку, транспортировку и выгрузку; ревизию и сушку; сборку и установку;
пробное включение под напряжение. В комплексе операций по монтажу
трансформаторов значительное место по трудоемкости занимают такелажные работы.
Доставку трансформаторов к месту монтажа осуществляют преимущественно
автомобильным транспортом соответствующей грузоподъемности, тракторами на
специальных транспортных приспособлениях или тягачами на автотрайлерах.
Монтаж и сборка трансформаторов.
Монтаж и сборка мощных силовых трансформаторов
для закрытых и открытых установок состоят из нескольких основных операций и
начинаются с установки радиаторов, маслонаполненных вводов, переключающего
устройства, расширителя, газового реле, реле уровня масла, предохранительной
(выхлопной) трубы, воздухоосушителя, термометров, термометрического
сигнализатора и термосифонного фильтра (рис. 4.3.1).
Рис. 4.3.1. Трехфазный силовой трансформатор
мощностью 1000 кВ • А с маслянымохлаждением:
- бак; 2,5 - нижняя и верхняя крановые балки
магнитопровода; 3 - обмотка ВН; 4 - регулировочные отводы к переключателю;
6-магнитопровод; 7- деревянные планки; 8 - отвод от обмотки ВН; 9 -
переключатель; 10 - подъемная шпилька; // - крышка бака; 12 - подъемнее кольцо
(рым);13, 14 - вводы ВН и НН; /5 - предохранительная труба; 16 - расширитель;
17 - маслоуказатель; 18 - газовое реле; 19 - циркуляционные трубы; 20 -
маслоспуекпой кран; 21 - катки
Сборка радиаторов.
В съемных радиаторах (до установки их на
трансформатор) проверяют, полностью ли закрыты радиаторные краны на баке;
испытывают на плотность сварные швы повышенным давлением и промывают радиаторы
сухим трансформаторным маслом. Радиаторы испытывают повышенным давлением
столбом масла, нагретого до 50-60° С (давление создают ручным насосом), или
сжатым воздухом (от компрессора). Испытания проводят при вертикальном или
горизонтальном положении радиатора в течение 30 мин при давлении 50 кПа. Все
заводские дефекты сварки, выявленные в результате такого испытания, устраняют
газосваркой. После испытания радиаторы промывают чистым маслом, применяя для
этого центрифугу или фильтр-пресс. Окончив монтаж всех радиаторов, проверяют
работу кранов и заполняют радиаторы маслом. Перед монтажом 110-киловольтных маслонаполняемых
вводов снимают заглушку, закрывающую отверстие, предназначенное для установки
ввода. Прокладку из маслостойкой резины заменяют новой и на ней закрепляют
сварной переходной фланец. Болты фланца затягивают равномерно по всей,
окружности- до тех пор'„ пока толщина резиновой прокладки не уменьшится вдвое.
Затем, устанавливают резиновую прокладку на верхнее кольцо переходного фланца и
приступают к опусканию ввода в переходной фланец, для чего ввод вывешивают в
центре отверстия фланца. После того как ввод вывешен над отверстием фланца, в
центральную трубу ввода пропускают киперную ленту или гибкий канатик, к
которому прикрепляют контактную шпильку, припаянную к концу кабеля. Шпильку
вытягивают через центральную трубу.
Монтаж переключающего устройства.
Рис. 4.3.2. Общий вид и детали однофазного
переключателя барабанного типа:
/- стопорные болты; 2 - колпак привода; 3 -
указатель положения; 4 - упор; 5 - отверстие для стопорного болта; 6 - вал
привода; 7-выступы на крышке сальника; 8- фланец; 9 - втулка привода; 10,
16-штифты; 13 - штанга; 15 - валик нижней муфты; 17 - втулка переключателя; 18
- изоляционная втулка вала переключателя; 19 - гетинаксовый диск; 20 -
коленчатый вал; 21 - контактный стержень; 22 - контактные кольца; 23 - кабель;
24 - вертикальная деревянная планка; 25 - шпилька из изоляционного материала;
/-V - указатели положения переключателя; // - валик; 12 и 14 - верхняя и нижняя
муфты
Трансформаторы с регулировкой напряжения под
нагрузкой поставляют комплектно с переключающим устройством (рис. 4.3.2). При
ревизии активной части трансформатора приходится отсоединять горизонтальный вал
(разъемное звено между переключателями и контакторами) и отключать концы
отводов от контакторов. Поеле ревизии вал устанавливают на место, для этого
привод переключающего устройства и подвижные контакты ставят в положение /.
Затем в соединительную муфту вала переключателя устанавливают конец
горизонтального вала со шпонкой. На другом конце вала соединяют конусные диски,
следя за тем, чтобы совпали риски дисков съемного вала и вала контакторов.
Работу переключающего устройства после монтажа проверяют, провертывая вручную
механизм от начального до предельного положения, а затем приводят переключающее
устройство в действие электродвигателем.
Монтаж расширителя и газового реле. Перед
монтажом предварительно проверенного и испытанного на герметичность расширителя
(рис. 4.3.3) его промывают сухим и чистым трансформаторным маслом. На крышке
трансформатора устанавливают два кронштейна, на которых временно закрепляют
расширитель; окончательно расширитель устанавливают после присоединения к нему
патрубка с газовым реле и очистки его внутренней поверхности от ржавчины до
металлического блеска и покрытия лаком.
Рис. 5-22. Общий вид (расширителя:
-бак; 2,3 - маслоуказагель;4 - угольник; 5 -
запирающий болт; 6 - крышка транс(рор»гатора;7 - газовое реле; в - плоский
край; в - трубопровод; 40 - опорная пластина
Ошиновка трансформаторов.
Ошиновку трансформаторов выполняют так, чтобы не
создавались механические напряжения в фарфоре и других деталях вводов. В
настоящее время для ошиновки трансформаторов малой мощности применяют
алюминиевые шины, кабели и провода. Подсоединение их к медным шпилькам или пластинам
вводов трансформаторов выполняют через медно-алюминиевые наконечники или
переходные пластины. У трансформаторов малой мощности перемычки между вводами
низшего напряжения и распределительным щитом обычно выполняют из проводов АПРТО
или ПРТО, прокладываемых открыто на стальной полосе.
ВРУ открытого типа монтируют трансформаторы
специальной конструкции с изоляторами, рассчитанными для работы на открытом
воздухе. Порядок монтажа этих трансформаторов такой же, как и трансформаторов
для закрытых ПС. Для монтажа ошиновки трансформаторов открытых ПС применяют
многожильные гибкие провода, что объясняется их небольшой стоимостью и
удобствами монтажа и эксплуатации. Для монтажа и ремонта трансформаторов массой
выемной или съемной части Юти более на ПС предусматривают установку
грузоподъемных устройств (порталов) - стационарных или инвентарных.
Контроль состояния изоляции трансформаторов.
Условия включения трансформаторов без сушки и
необходимость сушки активной части регламентированы в заводских и в указанной выше
инструкциях, которыми и следует строго руководствоваться. Трансформаторы с
увлажненными обмотками включать под, рабочее напряжение нельзя. Обмотки
трансформатора считают неувлажненными и сушку их необязательной в результате
всестороннего рассмотрения результатов ряда испытаний, а также условий
транспортирования трансформатора и его хранения до и во время монтажа.
Применяют несколько методов испытания и определения степени увлажнения обмоток
трансформатора, описанных ниже.
По коэффициенту абсорбции, т. е. соотношению
сопротивлений изоляции обмоток в зависимости от времени приложения напряжения,
мегаомметром измеряют сопротивления изоляции обмоток через 15 и 60 с после
приложения напряжения и определяют коэффициент абсорбции, равный отношению
К60" /К15"
Сопротивление изоляции обмоток трансформаторов
определяют мегаомметром на напряжение 2500 В с верхним пределом измерения не
ниже 10 000 МОм. При измерении все вводы обмоток одного напряжения соединяются.
Перед началом каждого измерения испытуемую обмотку заземляют на срок не менее 2
мин.
.4 Монтаж КРУ и КТП
Комплектные распределительные устройства
разделяют по способу установки в них аппаратов и приборов на два типа:
) КСО (камера комплектная, стационарная,
одностороннего обслуживания), в которых аппараты высокого напряжения, приводы к
ним и приборы установлены стационарно, без выдвижных элементов;
) КРУ, в которых соответствующее
электрооборудование смонтировано на выкатной тележке, с выдвижными элементами.
Кроме того, по условиям обслуживания КРУ бывают одностороннего обслуживания
(прислонного типа) с фасадной стороны и двустороннего обслуживания, свободно
стоящие с проходами с обеих сторон.
Распределительные устройства изготовляют и
комплектуют из отдельных шкафов (рис. 4.4.1), полностью укомплектованных аппаратами
первичных целей, приборами и аппаратами защиты, измерения, учета и
сигнализации, ошиновками и проводками вторичных цепей в пределах каждого шкафа
в отдельности. Шкафы КРУ состоят из трех основных частей: корпуса, выкатной
тележки и релейной камеры (шкафа). Они отличаются друг от друга габаритами,
некоторыми конструктивными особенностями, типами встраиваемой аппаратуры и
техническими характеристиками. Шкаф разделен стальными перегородками на отсеки:
шинный, выкатной тележки, трансформаторов тока с кабельными заделками, верхних
контактов разъединителей. Тележки выкатываются из шкафа при необходимости
осмотра или ревизии аппаратуры.
Рис. 4.4.1 Шкаф КРУ-2 с выключателем ВМП-10 и
пружинным приводом:
- релейный шкаф; 2 - сборные шины; 3 - верхние
ножи разъединителя; 4 - трансформаторы тока; 5 - концевые кабельные заделки; 6
- нижние ножи разъединителя; 7 - заземлитель; 8- болты для заземления; 9 -
выключатель; 10 - привод; 11 - выкатная тележка
Камера стационарная отдельно стоящая (КСО)
делится на три отсека листовой сталью или асбоцементными плитами, в которых
соответственно размещены: сборные шины и шинный разъединитель - в верхнем,
масляный выключатель и трансформаторы тока - в среднем, линейный разъединитель
и кабельные заделки-в нижнем отсеках. Каркас камеры унифицированный, сварной из
гнутой листовой и реже из угловой стали. На фасаде камеры закреплены две двери
- верхняя и нижняя, на которые монтируют приводы выключателей и разъединителей.
Рис. 4.4.2. Комплектная камера
распределительного устройства КСО-272
Комплектные трансформаторные подстанции
Комплектная подстанция внутренней (КТП) и
наружной (КТПН) установок состоит из блока ввода высокого напряжения 6-10 кВ,
силового трансформатора (одного или двух) и комплектного РУ низкого напряжения
0,4 кВ с предусмотренной проектом защитно-коммутационной аппаратурой, приборами
измерения, сигнализации и учета электроэнергии.
Рис. 4.4.2. Смонтированная трансформаторная
подстанция мощностью 630-1000 кВ • А в объемном исполнении
Монтаж КРУ и КТП.
При монтаже комплектных устройств выполняются
следующие операции:
) доставка блоков оборудования на место
распаковки;
) установка на закладные основания;
) выверка их положения по вертикали и по
однолинейности положения всех блоков, образующих ряд;
) стягивание их болтами между собой; приварка к
основанию;
) электрическое соединение блоков одного с
другим;
) прокладка и соединение сборных шин;
) подсоединение кабелей; ревизия и окончательная
регулировка аппаратов. При современном индустриальном монтаже ПС и РУ основными
операциями является доставка собранных блоков к месту монтажа, перевозка внутри
помещения, подъем и установка.
Испытания оборудования РУ.
Электрооборудование РУ после монтажа проходит
необходимые испытания и наладку, после чего его сдают по акту в эксплуатацию.
При сдаче комиссии предъявляют перечень отклонений от проекта, рабочие чертежи
с нанесением на них изменений, акты скрытых работ, протоколы сушки, ревизии,
формовки батарей, принципиальные схемы, а также протоколы испытаний и наладки
электрооборудования с указанием исправлений, произведенных в процессе наладки.
Смонтированное электрооборудование РУ предъявляют к сдаче после устранения
дефектов и недоделок, обнаруженных в процессе предварительных осмотров.
Список использованной литературы
1.
«Правила Устройства Электроустановок». Издательство НУ ЗНА С, М, 1999
.
Акимова Н.А., Котеленец Н.Ф., Сентюрихин Н.И. «Монтаж, техническая эксплуатация
и ремонт электрического и электромеханического оборудования», -М; Мастерство,
2002
.
Москаленко В.В. «Справочник электромонтера», -М; Проф Обр. Издат. 2002
.
Чекалин Н.А., Полухина Г.Н. «Охрана труда в электрохозяйствах промышленных
предприятий", -М; Энергоатоминздат 1990
.
Зюзин А.Ф., Поконов Н.3., Антонов М.В. «Монтаж, эксплуатация и ремонт
электрооборудования промышленных предприятий и установок» (3-е издание, 1986)
.
Интернет-ресурсы