Модернизация маневрового устройства

  • Вид работы:
    Дипломная (ВКР)
  • Предмет:
    Другое
  • Язык:
    Русский
    ,
    Формат файла:
    MS Word
    1,15 Мб
  • Опубликовано:
    2017-06-17
Вы можете узнать стоимость помощи в написании студенческой работы.
Помощь в написании работы, которую точно примут!

Модернизация маневрового устройства

Содержание

Введение

1. Обзор существующего оборудования

.1 Сравнительный анализ маневрового устройства

.1.1 Недостатки, выявленные в процессе эксплуатации

.1.2 Задачи и цели модернизации и выбор схемы проектируемого маневрового устройства

.2 Классификация электрических лебедок

.2.1 Лебедки монтажные электрические

.2.2 Тяговые лебедки

.2.3 Маневровые лебедки

.3 Обзор модернизированного устройства

. Конструкторская часть

.1 Определяем КПД привода

.2 Проверка выбранного двигателя на перегрев, по пусковым и перегрузочным способностям

.2.1 Проверка двигателя на перегрев

.2.2 Проверка двигателя по перегрузочной способности

.2.3 Проверка выбранного двигателя по пусковым условиям производится в соответствии со следующим условием

.3 Определение передаточного числа

.3.1 Определяем передаточное число привода барабана

.4 Определение вращающих моментов на валах привода

.5 Расчет зубчатых колес

.5.1 Выбор материала

.5.2 Расчет быстроходной ступени двухступенчатого зубчатого редуктора

.5.3 Расчет тихоходной ступени двухступенчатого зубчатого редуктора

.6 Проверка долговечности подшипников

.6.1 Ведущий вал

.6.2 Промежуточный вал

.6.3 Тихоходный вал

.7 Расчет муфт

.7.1 Расчет зубчатой муфты

.8 Проверка прочности шпоночных соединений

.8.1 Быстроходный вал

.8.2 Промежуточный вал

.8.3 Тихоходный вал

.9 Уточненный расчет валов

.9.1 Быстроходный вал

.9.2 Промежуточный вал

.9.3 Тихоходный вал

.10 Выбор тормоза

.11 Выбор каната

.12 Выбор типа смазки

. Экономическая часть

.1 Расчет капитальных затрат

.2 Расчет годовой экономии

.3 Расчет срока окупаемости

Заключение

Список использованных источников

Введение

лебедка двигатель подшипник шпоночный

Работа промышленного транспорта и снижение транспортных издержек промышленных предприятий зависят не только от степени технической вооруженности, механизации и автоматизации перевозочного процесса, применения новых прогрессивных видов транспорта и новых видов оборудования, но и от правильной организации работы всех видов промышленного транспорта и их воздействия.

Поэтому во всех странах уделяется серьезное внимание вопросам улучшения структуры управления промышленным транспортом, совершенствования технологических процессов работы транспортных цехов.

В связи с этим возникли и применяются новые методы транспортного обслуживания промышленных предприятий, вносятся усовершенствования в структуру управления и технологию работы промышленного транспорта, осуществляются технико-экономические мероприятия, направленные на снижение себестоимости и издержек промышленности.

Важным звеном современного промышленного производства является внутризаводское и внутрицеховое перемещение огромных объемов сырья, полуфабрикатов и готовой продукции. Механизация и автоматизация процессов транспортирования в большинстве отраслей промышленности является одним из условий обеспечения непрерывности основных процессов производства. Поэтому промышленный транспорт, осуществляющий перемещение грузов не только между цехами и внутри цехов, но и между предприятием и пунктами примыкания магистрального транспорта, играет важную роль в работе и развитии нашей промышленности и всего народного хозяйства.

Промышленный транспорт в нашей стране непрерывно развивается, оснащается высокопроизводительными и экономичными транспортными устройствами, новыми типами подвижного состава, машинами и механизмами для механизации погрузочно-разгрузочных работ. Это обеспечивает освоение огромного объема перевозок, растущих на промышленном транспорте более быстрыми темпами, чем перевозки на магистральном транспорте. Однако развитие промышленного транспорта, особенно в области механизации и автоматизации транспортных процессов, отстает от развития как магистрального транспорта, так и основного производства, тогда как наиболее тяжелые и трудоемкие работы на предприятиях сосредоточены именно на промышленном транспорте.

В работе промышленного железнодорожного транспорта большой удельный вес занимают маневровые операции, особенно на погрузочно-выгрузочных путях, технология работы на грузовых фронтах промышленных предприятий часто приводит к простоям локомотива в течение всего времени разгрузки или погрузки поданных вагонов для их перестановки по фронту. Это вызывает непроизводительное использование локомотивов, большой перерасход топлива.

В связи с этим уделяется большое внимание совершенствованию маневровой работы и созданию специальных маневровых устройств. Основными направлениями этой работы являются:

замена локомотивов различного рода стационарными маневровыми средствами (толкатели, маневровые тележки, электролебедки);

автоматизация перемещения вагонов на грузовых пунктах.

На коксохимпроизводстве во всей производственной цепочке для производства кокса применяется широкий спектр различных устройств, машин и механизмов. Несмотря на их сложность или простоту необходимо стремиться рационально использовать их, стремиться оптимизировать рабочие процессы избавляя их от лишних операций, придирчиво оценивать работу различных агрегатов, как в техническом ракурсе, так и в экономическом и эстетическом.

1. Обзор существующего оборудования

.1 Сравнительный анализ маневрового устройства

Рисунок 1 - Кинематическая схема существующего маневрового устройства: 1 - Двигатель рабочего хода; 2 - зубчатая муфта; 3 - редуктор 1 ступени; 4 - храповая электромагнитная муфта; 5 - редуктор 2 ступени; 6 - зубчатая муфта; 7 - двигатель ускоренного возврата; 8 - рабочий барабан; 9 - рабочий канат с зафиксированным кольцом для крепления чалочного каната.

Длина восьми вагонов, находящихся под погрузкой кокса, больше рабочей зоны маневрового устройства, в связи с этим нельзя за один раз протянуть весь состав под загрузочными бункерами. Конструкция существующего маневрового устройства предлагает возврат каната с чалочным устройством в начальное положение для дальнейшего продвижения состава под погрузкой. Производится это следующим образом:

часть электрической схемы управления переводится кратковременно на реверсивное движение для освобождения чалочного устройства;

после освобождения чалочного устройства, канат возвращается в начальное положение ускоренным передвижением, так как реверсивный рабочий ход не предусмотрен (при этом часть кинематической схемы отключается при помощи электромагнитной муфты).

1.1.1 Недостатки, выявленные в процессе эксплуатации

В ходе эксплуатации маневрового устройства были выявлены следующие недостатки:

сложная кинематическая схема;

сложная электрическая схема;

отсутствие реверсивного рабочего хода;

наличие электромагнитной муфты;

наличие электродвигателя для реверсивного движения;

при выходе из строя электромагнитной муфты требуется оперативное вмешательство ремонтных служб;

наличие дополнительного двигателя;

расход электроэнергии на ускоренный обратный ход;

отсутствие унифицированных узлов и оборудования.

1.1.2 Задачи и цели модернизации и выбор схемы проектируемого маневрового устройства

Маневровое устройство является частью основной технологической цепи производства.

Задачи модернизации заключается в следующем:

оптимизация кинематической схемы;

установка унифицированного оборудования;

оптимизация операций у эксплуатационного и ремонтного персонала.

Оптимизация кинематической схемы включает в себя следующее:

сократить число элементов в кинематической схеме для чего убрать двигатель обратного хода и электромагнитную муфту;

сделать обратный ход устройства рабочим. В этом случае можно будет использовать обе ветви лебедки маневрового устройства;

оптимизация кинематической схемы повлечет за собой упрощение электрической схемы, так как отпадёт необходимость в двигателе ускоренного реверсивного холостого движения и электромагнитной муфте.

в проекте по мере возможности применить узлы и механизмы, широко применяемые в цехе на другом оборудовании;

установить на каждой ветви каната лебедки передвижные клиновые устройства для крепления чалочного каната. Что позволит работнику закреплять чалочный канат на любой ветви лебедки и в любом месте.

1.2 Классификация электрических лебедок

Лебедки электрические используются как один из самых распространенных типов грузоподъемного оборудования в строительстве и производстве. Вместе с тем, их классификация неочевидна и сложилась как общепринятые термины в деловом обычае, что вызывает некоторую путаницу. Чтобы как-то упорядочить их принадлежность и назначение, предлагаю нижеследующий материал, который систематизирует популярные типы лебедок

1.2.1 Лебедки монтажные электрические


 Рисунок 2 - Лебедка монтажная

Монтажные лебедки, или как их часто называют лебедки ЛМ, предназначены для подъема и перемещения груза на строительном или промышленном объекте. В отличие, от предыдущих классов это уже вполне промышленное оборудование. Монтажные лебедки используют на горизонтальной поверхности, их масса от 600кг, а потребляемая мощность измеряется в киловаттах (от 7кВт). В отличие от малогабаритных и планетарных, такие лебедки не подвешивают, а устанавливают.

Область применения этого типа лебедок - подъем и опускание груза. Основное отличие от тяговых лебедок в том, что лебедки монтажные предназначены (самостоятельно) для подъема грузов, а тяговые - нет. По сравнению с тяговыми, лебедки ЛМ обладают большей, зачастую вдвое, канатоемкостью. Но скорость подъема у них ниже и даже на небольшой грузоподъемности не превышает 12-ти метров в минуту.

Электрическая монтажная лебедка используется при соблюдении условий: невзрывоопасная окружающая среда, температура среды от -40С до +40С. Климатическое исполнение лебедки ЛМ - "У", т.е. может эксплуатироваться в макроклиматических районах с умеренным климатом, режим работы средний.

Лебедка электрическая маневровая ЛЭМ-8Э предназначена для передвижения железнодорожных вагонов и цистерн на погрузочно-разгрузочных участках прирельсовых складских хозяйств.

Срок службы лебедки 10 лет и более.

При необходимости работы во взрывоопасной среде, лебедка комплектуется электрооборудованием во взрывозащищенном исполнении согласно ГОСТ 12.2.020-76. Климатическое исполнение «У», категория «2» по ГОСТ 15150-69.

Рисунок 3 - Лебедка электрическая маневровая ЛЭМ-8Э: 1 - Рама лебедки; 2 - барабан в сборе; 3 - барабан вспомогательный; 4 - корпус подшипника; 5 - кулачковая муфта; 6 - шестерня; 7 - кулачковая муфта; 8 - шестерня; 9 - муфта; 10 - пусковая аппаратура; 11 - редуктор Ц2Н-450; 12 - редуктор 1Ц2У-200; 13 - электродвигатель.

 

1.2.2 Тяговые лебедки


Рисунок 4 - Лебедка тяговая ТЛ

Лебедки ТЛ (тяговые лебедки) предназначены для применения как тяговый механизм при погрузо-разгрузочных работах. Т.е. для обеспечения тягового усилия, например для комплектации строительных (или производственных) подъемных устройств. В общепринятой классификации, лебедки тяговые не предназначены для самостоятельного подъема груза - они обеспечивают тяговое усилие, например для перемещения ж/д вагонов, цистерн, крановых тележек и т.п. Поэтому при равном с монтажной лебедкой тяговом усилии имеет практически вдвое большую скорость и заметно меньшую канатоемкость.

Номинальная скорость тяговой лебедки достигает 35-ти метров в минуту против максимальных 12-ти метров для лебедки монтажной. Как и в случае с монтажными лебедками, это промышленное оборудование не предназначенное для частой транспортировки. Масса от 450 до 5000кг и высокая потребляемая мощность (от 7-и до 45-ти кВт), поэтому лебедки тяговые требуют профессиональной установки оборудования.

Тяговые лебедки успешно применяются в строительных и других работах в качестве комплектующей для широкого спектра строительных грузоподъемных устройств.

Лебедка маневровая электрическая ТЛ-8Б предназначается для передвижения железнодорожных вагонов или цистерн на погрузочно-разгрузочных пунктах прирельсовых складских хозяйств.

Производится в двух основных климатических исполнениях «Т» и «У», категория "2" по ГОСТу 15150-69, при температурах от +40 до - 40 градусов Цельсия.

Электролебедка ТЛ-8Б рассчитана для работы в следующих условиях: невзрывоопасная окружающая среда, рабочее состояние - крепление на горизонтальной площадке к фундаменту при среднем режиме работы. Срок службы лебедки - 7 лет и более.

При необходимости работы во взрывоопасной среде, лебедка комплектуется электрооборудованием во взрывозащищенном исполнении согласно ГОСТ 12.2.020-76. Климатическое исполнение «У» и «Т», категория «2» по ГОСТ 15150-69.

Рисунок 5 - Лебедка тяговая ТЛ-8Б 1 - Рама лебедки; 2 - барабан вспомогательный; 3 - пусковая электроаппаратура; 4 - лента тормозная; 5 - кулачковая муфта; 6 - лента тормозная; 7 - барабан в сборе; 8 - ролик; 9 - муфта; 10 - шестерня; 11 - корпус подшипника; 12 - шестерня; 13 - электродвигатель; 14 - редуктор Ц2У-315 Н; 15 - редуктор Ц2У-160; 16 - подшипник .

Устройство и принцип работы маневровых лебедок ТЛ-8Б, ЛЭМ-8Э

Лебедки состоят из следующих основных узлов: главного и вспомогательного барабанов, редукторов, электродвигателя и установки пусковой аппаратуры, смонтированных на общей раме сварной конструкции.

В нижних полках продольных швеллеров рамы имеются шесть отверстий для закрепления лебедки при работе. На поперечном швеллере, со стороны главного барабана, установлены ролики, предохраняющие вспомогательный канат от трения по швеллеру при навивке его на барабан. Рабочим органом лебедки является главный барабан, который с одной стороны опирается через радиально-сферический подшипник на выносную опору, а с другой крепится на валу редуктора.

На главный барабан наматывается канат, на свободном конце которого делается петля для закрепления на автосцепке вагона. Закрепление каната на барабане осуществляется с помощью двух закрепительных планок. Петля на конце каната должна быть выполнена с применением коуша с заплеткой конца каната или установкой зажимов. Количество зажимов не менее трех. Скобы зажимов должны устанавливаться на свободный конец каната. Вспомогательный барабан установлен на радиальных шарикоподшипниках, расположенных в литых корпусах.

На вспомогательный барабан наматывается канат, свободный конец которого с помощью зажимов соединяется с канатом главного барабана до петли. Закрепление каната на барабане осуществляется с помощью двух закрепительных планок. Петля на конце каната должна быть выполнена с применением коуша с заплеткой конца каната или установкой зажимов. Количество зажимов не менее трех. Скобы зажимов должны устанавливаться на свободный конец каната. Для предотвращения расслабления и запутывания канатов используются постоянно замкнутые ленточные тормоза.

 При вращении вала электродвигателя по часовой стрелке под действием усилия рычага ручного включения привода главного барабана включается кулачковая муфта, которая передает крутящий момент через редуктор на главный барабан. Происходит рабочий цикл подтягивание вагонов. В это время кулачковая муфта расклинена и вспомогательный барабан вращается независимо от привода канатом главного барабана. При вращении вала электродвигателя в обратном направлении главный барабан начинает вращаться в обратную сторону до ослабления натягивания каната главного барабана, после чего происходит отключение кулачковой муфты и замыкание контактов конечного выключателя.

При замыкании контактов конечного выключателя подается напряжение на электромагнит привода вспомогательного барабана. Под действием усилия электромагнита включается кулачковая муфта, которая передает вращение на вспомогательный барабан. Происходит вспомогательный цикл подтягивание каната главного барабана в исходное положение, главный барабан при этом вращается независимо от привода канатом вспомогательного барабана.

При работе рекомендуется устанавливать конечные выключатели для автоматической остановки железнодорожных вагонов. Лебедка должна быть установлена на фундамент и закреплена с помощью анкерных болтов, через 4 отверстия в раме.

1.2.3 Маневровые лебедки

Отдельно выделяют лебедки маневровые. В общем виде их принцип действия сходен лебедкам тяговым, но они имеют свое четкое назначение. Маневровые лебедки используются для перемещения железнодорожных вагонов, цистерн и т.п. при погрузо-разгрузочных работах на прирельсовых складах. Так же могу применяться для аналогичных задач в других областях. Такие лебедки, как правило, имеют двухбарабанную конструкцию и призваны заменить дорогой в аренде тепловоз. Их возможности позволяют перемещать 10-15 железнодорожных вагонов с общей массой груза до 950 тонн.

По сравнению с дорогостоящим в эксплуатации тепловозом, экономичный электродвигатель эффективно минимизирует затраты, оправдывая тем самым, неочевидное на первый взгляд применение лебедки. В целом, с технической точки зрения, это максимально мощные лебедки ТЛ узкой специализации. Но с точки зрения области применения и технической реализации (например, двухбарабанная конструкция) это совершенно отдельный тип лебедок.

Рисунок 6 - Маневровое устройство МУ12-М2А

Устройство маневровое МУ12-М2А предназначено для перемещения железнодорожных вагонов под погрузочным пунктом и иных целей при маневровых работах при температуре от -40° до +40° С в условиях, не требующих специальной защиты от пыли, а также в неагрессивных и невзрывоопасных средах. Устройство маневровое состоит из привода, промежуточного вала, тяговой лебедки с открытой зубчатой передачей, двух подвижных (натяжных) рам с натяжными блоками, установленной на фундаменте общей рамы, на которой смонтированы все сборные единицы. Работа маневрового устройства осуществляется следующим образом: по команде оператора его помощник вручную накидывает на скобу вагона крюковой зацеп, прикрепленный к тяговому канату, который намотан на барабан лебедки и выведен через тяговые и отклоняющие ролики на ось железнодорожного пути. Канат передвигает вагоны в том или ином направлении.

1.3 Обзор модернизированного устройства

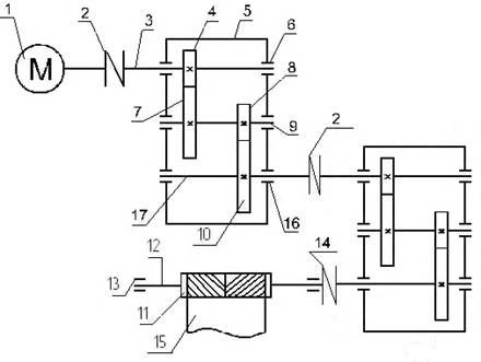
Рисунок 7 - Кинематическая схема маневрового устройства после модернизации: 1 - Электродвигатель (мотор); 2 - Муфта упругая; 3 - Вал быстроходный; 4 - Вал-шестерня быстроходной ступени; 5 - Корпус редуктора; 6 - Подшипниковый узел с глухой крышкой; 7 - Зубчатое колесо быстроходной ступени; 8 - Вал-шестерня тихоходной ступени; 9 - Вал-шестерня промежуточный; 10 - Зубчатое колесо тихоходной ступени; 11 - Барабан приводной маневрового устройства; 12 - Вал приводного барабана; 13 - Опора подшипниковая приводного барабана; 14 - Муфта цепная; 15 - Канат стальной; 16 - Подшипниковый узел с глухой крышкой; 17 - Вал тихоходный

Цель данной модернизации заключается в следующем:

- снижение издержек на транспортировку сырья, полуфабрикатов и готовой продукции на участках погрузки и разгрузки железнодорожного транспорта;

- снижение затрат на электроэнергию за счет оптимизации кинематической схемы, а именно исключить из маневрового устройства электродвигатель обратного хода и электромагнитную муфту;

- увеличение межремонтного периода и сокращение времени на проведение ремонта за счет применения унифицированных узлов и механизмов, применяемых в цехах на другом оборудовании, в связи с чем уменьшается время простоев железнодорожного транспорта

Для того что бы добиться поставленных целей нам необходимо расчетами подтвердить основные характеристики маневрового устройства, его долговечность и целесообразность использования.

Рассчитываемое маневровое устройство предназначено для перемещения железнодорожных вагонов под погрузочным пунктом и иных целей при маневровых работах при температуре от -40° до +40° С в условиях, не требующих специальной защиты от пыли.

2. Конструкторская часть


Исходные данные : мощность двигателя Рдв =3 (кВт), номинальная мощность двигателя Рном=30 (кВт), номинальная частота вращения вала электродвигателя nном=1500 (об/мин), число оборотов барабана nб=(48 об/мин); максимальное значение статического момента на валу двигателя Мсмах=2493 (Нм).

2.1 Определяем КПД привода [2]

 

 η пр= η м2· η р2· η п3 , (1)

где η р - КПД редуктора;

 ηм = 0,98 - КПД муфты;

 ηп = 0,99 - КПД подшипника;

 ηз.п. = 0,98 - КПД зубчатой передачи;

ηп.м. = 0,98 - КПД на перемешивания масла.

КПД редуктора η р , находится по формуле (2):

,(2)

η р= 0,982 · 0,993 · 0,982 · 0,98 = 0,87

η пр=0,982·0,872·0,993=0,8

2.2 Проверка выбранного двигателя на перегрев, по пусковым и перегрузочным способностям

.2.1 Проверка двигателя на перегрев

Для проверки двигателя по нагреву используется несколько методов: метод средних потерь и методы эквивалентных величин (тока, момента и мощности). Первый из них является наиболее точным, остальные же (методы эквивалентных величин) отличаются большей удобностью применения, но меньшей точностью.

Для двигателей, работающих с постоянным магнитным потоком (двигатели постоянного тока независимого и параллельного возбуждения, асинхронные двигатели, работающие при скольжениях, меньших критического), наиболее часто применяется метод эквивалентного момента, для которого условием правильного выбора двигателя по нагреву является условие [7]

Мэ ≤ Мном , (3)

где Мэ - эквивалентный момент двигателя;

Мном - номинальный момент двигателя.

Эквивалентный момент двигателя, работающего в кратковременном режиме с переменной нагрузкой определяется следующим образом [7]:

 , (4)

где Mi - электромагнитный момент двигателя на i-ом участке упрощенной нагрузочной диаграммы электропривода, Mi=2870, (Нм);

 t i - временной интервал i-ого участка, t i=18, с;

 to.i - продолжительность i-ой паузы, to.i =20, c;

tn.m.i - продолжительность пуска (торможения) на i-ом интервале,

tn.m.i = 60 (c);

 ty.i - продолжительность установившегося движения на i-ом интервале,

ty.i = 60 (c);

 N - количество интервалов установившегося движения, N=87;

α0 - коэффициент ухудшения условий охлаждения при пуске, торможении двигателя с самовентиляцией (α0≈0,75 для двигателей постоянного тока; α0≈0,5 для асинхронных двигателей);

βо - коэффициент, учитывающий ухудшение охлаждения самовентилируемого двигателя при отключении (βо=0,5 для закрытых двигателей и βо=0,3 для защищенных).

В нашем случае

 (Нм).

Номинальный момент электродвигателя (Мном, Нм.) определяем по формуле (5):

 ,  (5)

где  - номинальная мощность на валу двигателя, кВт;

 - номинальная угловая скорость вращения двигателя, рад/с.

 (рад/с) .(6)

Таким образом, условие проверки двигателя на нагрев выполняется:

Мэ (1670 Нм) Мном (1910 Нм).

2.2.2 Проверка двигателя по перегрузочной способности

По приближенной нагрузочной диаграмме двигатель также проверяется и по перегрузочной способности в соответствии с условием [7]:

 , (7)

где Мсмах - максимальное значение статического момента на валу двигателя, Нм;

λm - допустимый коэффициент перегрузки двигателя по моменту, λm=2,2.

Максимально допустимый момент асинхронного двигателя необходимо рассчитывать с учетом возможного снижения питающего напряжения на 10% [7]:

 , (8)

Для выбранного двигателя получаем:

Мдоп=0,92·2,2·1910=3403 (Нм),

Мсмах=2493 (Нм) ,

Условие адекватности выбора двигателя по перегрузочной способности выполняется:

Мсмах (2493 Нм)Мдоп (3403 Нм)

2.2.3 Проверка выбранного двигателя по пусковым условиям производится в соответствии со следующим условием [8]

, (9)

где Мсмах - максимальное значение статического момента на валу двигателя при пуске;

 λп - кратность пускового момента двигателя, λп=1,4 [6];

 Мном - номинальный момент двигателя.

С учетом характеристик выбранного двигателя получаем [8]:

Мном· λп=1910·1,4=2674 (Нм) .

То есть двигатель приемлем по критерию пусковой способности:

Мсмах(2493 Нм)≤ Мном· λп(2674 Нм).

Делаем вывод о правильном выборе электродвигателя.

2.3 Определение передаточного числа

.3.1 Определяем передаточное число привода барабана [2]:

u =nном/nб (10)

где nном - частота вращения электродвигателя, об/мин;

nб - частота вращения барабана.

u =1500/48=31,5

Передаточное число первой ступени принимаем u1=5; соответственно второй ступени u2=u/u1=31,5/5=6,3

2.4 Определение вращающих моментов на валах привода [2]

Частота вращения быстроходного вала определяется по формуле (11):

n1 = nдв ; n1 =1500 (об/мин); (11)

Частота вращения промежуточного вала определяется по формуле (12):

n2 = n1/u1=1500/5=300 (об/мин) ; (12)

Частота вращения тихоходного вала определяется по формуле (13):

n3 = n2/u2=300/6,3=47,6 (об/мин); (13)

Крутящий момент на быстроходном валу определяем по формуле (14):

 , (14)

где Рдв - мощность двигателя, кВт;

 - угловая скорость вращения двигателя, рад/с;

(рад/с), (15)

где nдв - частота вращения двигателя, об/мин;

(Нм),

Крутящий момент на промежуточном валу определяем по формуле (16):

Т2 = Т1 · u1 · η2 , (16)

где u1 - передаточное отношение первой ступени, u1=5 ;

η2 - КПД промежуточного вала, η2=0,92 [2]:

Т2 = 39,2·103 · 5·0,92 =301,3·103 (Нм),

Угловая скорость промежуточного вала определяется по формуле [2]:

 ,(17)

Крутящий момент на тихоходном валу определяем по формуле [3]:

Т3 = Т2 · u2 · η3 , (18)

где u2 - передаточное отношение второй ступени;

η3 - КПД тихоходного вала, η3=0,91 [3]:

Т3 = 301,3·103 · 6,3 · 0,91 = 836,3·103 (Нм).

Угловая скорость выходного вала определяется по формуле [3]:

.(19)

Таблица 2 - Технические характеристики валов


Быстроходный вал

Промежуточный вал

Тихоходный вал

Частота вращения, об/мин

n1= 1500

n2=300

n3=47,6

Угловая скорость, рад/с

w1= 76,4

w2 =30,5

w3= 10

Крутящий момент, 103 Нм

T1= 39,2

T2= 301,3

T3= 836,3


2.5 Расчет зубчатых колес

.5.1 Выбор материала

Выбираем материал со средними механическими характеристиками: для шестерни сталь 45, термическая обработка - улучшение, твердость НВ 230; для колеса - сталь 45, термическая обработка - улучшение, твердость НВ 200.

Допускаемые контактные напряжения (, МПа) вычисляем по формуле [1]:

, (20)

где σН lim b - предел контактной выносливости, МПа;

 

, МПа [1]:(21)

для колеса:

= 2·200 + 70 = 470 (МПа).

для шестерни:

= 2·230 + 70 = 530 (МПа).

КНL - коэффициент долговечности для колес нормализованной и улучшенной стали принимают КHL = 1 [1]:

[SH] - коэффициент безопасности, для колес нормализованной и улучшенной стали принимают [SH] = 1,11,2 [1]:

Для шестерни:

(МПа).

Для колеса:

(МПа).

Тогда расчетное контактное напряжение определяем по формуле [1]:

 , (22)

= 0.45(481+428)=410 (МПа).

2.5.2 Расчет быстроходной ступени двухступенчатого зубчатого редуктора

Межосевое расстояние определяем (аw,мм.) определяется по формуле [1]:

, (23)

где Ка - для косозубых колес Ка = 43;

u1 - передаточное число первой ступени;

Т2 - крутящий момент второго вала, Нм;

КНβ - коэффициент, учитывающий не равномерность распределения нагрузки по ширине венца. При проектировании зубчатых закрытых передач редукторного типа принимают значение КНβ по таблице 3.1 [1]. КНβ=1,25

H] - предельное допускаемое напряжение;

ψba - коэффициент отношения зубчатого венца к межосевому расстоянию, для косозубой передачи ψba = 0,25  0,40, [1]:

(мм).

Ближайшее значение межосевого расстояния по ГОСТ 2185-66 [11]

аw = 160 (мм).

Нормальный модуль [11]:

mn = (0,010,02)·аw , (24)

где аw - межосевое расстояние, мм.

mn = (0,010,02)·160 = 1,63,2 (мм).

Принимаем по ГОСТ 9563-60 mn = 3.

Предварительно примем угол наклона зубьев β = 10°.

Число зубьев шестерни определяем по формуле [1]:

, (25)

где аw - межосевое расстояние, мм;

β - угол наклона зуба, °;

u1 - передаточное отношение первой ступени;

mn - нормальный модуль, мм;

Число зубьев колеса находим по формуле [1]:

z2 = z1 · u1 = 17·5=85 . (26)

Уточняем значение угла наклона зубьев [1]:

, (27)

где z1 - число зубьев шестерни;

z2 - число зубьев колеса;

mn - нормальный модуль, мм;

аw - межосевое расстояние, мм.

β = 17°

Диаметры делительные определяются по формулам [1]:

Для шестерни:

(мм).  (28)

Для колеса:

(мм) .  (29)

Проверка:

(мм).  (30)

Диаметры вершин зубьев находим по формулам [1]:

Для шестерни:

da1 =d1+2mn =53,3 + 2·3 = 59,3 (мм).  (31)

Для колеса:

da2 =d2+2mn = 266,7 + 2·3 = 272,7 (мм).  (32)

Ширина зуба определяем по формуле [1]:

Для колеса:

b2 = ψba · aw = 0,4 · 160 = 64 (мм). (33)

Для шестерни:

b1 = b2 + 5 = 64 + 5 = 69 (мм).  (34)

 

Коэффициент ширины шестерни по диаметру находим из отношения:

 

,  (35)

где b1 - ширина зуба для шестерни, мм;

d1 - делительный диаметр шестерни, мм. [1]:


Окружная скорость колес определяется по формуле [1]:

 

 (м/с), (36)

Степень точности передачи: для косозубых колес при скорости до 10 м/с следует принять 8-ю степень точности [9]:

Коэффициент нагрузки определяем по формуле [1]:

 , (37)

где при ψbd = 1,29, твердость НВ< 350 и несимметричном расположении колес коэффициент КНβ = 1,17 [1, в таблице 3.5]:

при ν = 4,1 м/с и 8-й степени точности коэффициент КНα=1,07 [1]:

для косозубых колес при скорости менее 5 м/с коэффициент КНυ = 1 [1]:

 = 1,17 · 1,07 · 1 = 1,252

Проверяем контактные напряжения (, МПа) по формуле [1]:

,  (38)

где аw - межосевое расстояние, мм;

 Т2 - крутящий момент второго вала, Нм;

КН - коэффициент нагрузки;

u1 - передаточное отношение первой ступени;

b2 - ширина колеса, мм.

(МПа).

,8 (МПа) < [σн]=410 (МПа)

Условие прочности выполнено.

Силы, действующие в зацеплении: [1]

В зацеплении действуют три силы:

- Окружная сила (, Н.) определяется по формуле (39):


где Т1 - крутящий момент ведущего вала, Нм;

d1 - делительный диаметр шестерни, мм.

(Н).

- Радиальная сила (,Н.) определяется по формуле (40):

, (40)

где tgα - угол зацепления, °;

 cosβ - угол наклона зуба, °.

(Н)

- Осевая сила (Fa, Н) определяется по формуле (41):

Fa = Ft · tg β, (41)

Fa =2457,8·0,3057 = 751,4 (Н).

Проверка зубьев на выносливость по напряжениям изгиба (, МПа.) выполняется по формуле [1]:

, (42)

где Ft - окружная сила, Н;

Коэффициент нагрузки КF = K · K [1]:

при ψbd = 1,34, твердости НВ ‹ 350 и несимметричном расположении зубчатых колес относительно опор коэффициент К = 1,36 [1, в таблице 3.7]:

для косозубых колес 8-й степени точности и скорости 4,1 м/с коэффициент К = 1,1[1, в таблице 3.8]:

Таким образом, КF = 1,36·1,1 = 1,496

Коэффициент, учитывающий форму зуба, YF зависит от эквивалентного числа зубьев zυ [1]:

- у шестерни

, (43)

- у колеса

. (44)

Коэффициент YF1 = 3,85 и YF2 = 3,6 [1]:

Определяем коэффициенты Yβ и К . [1]:

 ,(45)

. (46)

где εα = 1,5 - средние значения коэффициента торцевого перекрытия;

n = 8 - степень точности [1]:

Допускаемые напряжение(, МПа) при проверке на изгиб определяют по формуле [1]:

 ,  (47)

где для стали 45 улучшенной предел выносливости при нулевом цикле изгиба = 1,8 НВ :

Для шестерни = 1,8·230 = 414 (МПа)

Для колеса = 1,8·200 = 360 (МПа)

Коэффициент безопасности  [1]:

[SF]’ = 1,75 для стали 45 улучшенной; [SF]” = 1 для поковок и штамповок [1]:


Допускаемые напряжения [1]:

- для шестерни

(МПа),  (48)

- для колеса

(МПа).  (49)

Проверку на изгиб следует проводить для того зубчатого колеса, для которого отношение  меньше. Найдем отношения [1]:

- для шестерни (МПа),

- для колеса (МПа).

Проверку на изгиб проводим для колеса [1]:

 63,4 МПа˂205,7 (МПа) . (50)

Условие прочности выполнено.

2.5.3 Расчет тихоходной ступени двухступенчатого зубчатого редуктора

Межосевое расстояние (, мм.) определяется по формуле [1]:

,  (51)

где Ка = 43;

u3 - передаточное отношение на выходе;

Т3 - крутящий момент на выходе, Нм;

КНβ =1,25;

ψba = 0,25  0,40.

(мм).

Ближайшее значение межосевого расстояния по ГОСТ 2185-66

аw = 180 (мм) [11]:

Нормальный модуль вычисляем по формуле [1]:

mn = (0,010,02)·аw = (0,010,02)·180 = 1,83,6 (мм).(52)

Принимаем по ГОСТ 9563-60 mn = 3 (мм),

Предварительно примем угол наклона зубьев β=10°,

Число зубьев шестерни определяем по формуле [1]:

, (53)

Число зубьев колеса находим по формуле [1]:

z4 = z3 · u2 = 16,1·6,3=101,4 , (54)

Уточняем значение угла наклона зубьев по формуле [1]:

, (55)

β = 12o50'

Диаметры делительные находим по формулам [1]:

для шестерни:

(мм).  (56)

для колеса:

(мм). (57)

Проверка:

(мм).  (58)

Диаметры вершин зубьев определяются по формулам [1]:

Для шестерни:

da3 =d3+2mn =49,5 + 2·3 = 55,5 (мм). (59)

Для колеса:

da4 =d4+2mn = 312 + 2·3 = 318 (мм).  (60)

Ширину зуба определяем по формуле [1]:

Для колеса:

b4 = ψba aw = 0,4 · 180 = 72 (мм).  (61)

Для шестерни:

b3 = b4 + 5 = 72 + 5 = 77 (мм).   (62)

Коэффициент ширины шестерни по диаметру находим по формуле [1]:

 (63)

Окружная скорость колес определяется из формулы [1]:

(м/с). (64)

Степень точности передачи: для косозубых колес при скорости до 10 м/с принимаем 8-ю степень точности [9]:

Коэффициент нагрузки находим по формуле [1]:

, (65)

где при ψbd = 1,5, твердости НВ< 350 и несимметричном расположении колес

коэффициент КНβ = 1,1 [1]:

при ν = 1,5 м/с и 8-й степени точности коэффициент КНα=1,06 [1]:

для косозубых колес при скорости >1,5 м/с коэффициент КНυ = 1 [1]:

 = 1,1 · 1,06 · 1 = 1,15

Проверяем контактные напряжения по формуле [1]:

(МПа) (66)

Н (395,6 МПа) ≤ [Н] (410 МПа)

Условие прочности выполнено

Силы, действующие в зацеплении

В зацеплении действуют три силы [1]:

- Окружная

(Н).  (67)

- Радиальная

(Н). (68)

- Осевая

Fa = Ft · tgβ = 6117,8·0,228=1394,9 (Н). (69)

 
Проверка зубьев на выносливость по напряжениям изгиба

Коэффициент нагрузки определяется по формуле [1]:

КF = K · K ,  (70)

где при ψbd = 0,863, твердости НВ ‹ 350 и несимметричном расположении зубчатых колес относительно опор коэффициент К = 1,2 [1]:

для косозубых колес 8-й степени точности и скорости 1,5м/с коэффициент К = 1,1[1]:

Таким образом, КF = 1,2 · 1,1 = 1,32

Коэффициент, учитывающий форму зуба, YF зависит от эквивалентного числа зубьев zυ [1]:

У шестерни

  (71)

У колеса

  (72)

Коэффициент YF1 = 3,62 и YF2 = 3,6 [1]:

Определяем коэффициенты Yβ и К [1]:

 , (73)

. (74)

где εα = 1,5 средние значения коэффициента торцевого перекрытия;

n = 8 степень точности.

Допускаемое напряжение (, МПа) при проверке на изгиб определяется по формуле [1]:

, (75)

где для стали 45 улучшенной предел выносливости при нулевом цикле изгиба = 1,8 НВ [1]:

для шестерни = 1,8 · 230 = 414 (МПа).

для колеса = 1,8 · 200 = 360 (МПа).

Коэффициент безопасности определяется по формуле (76):

 

  (76)

где [SF]’ = 1,75 для стали 45 улучшенной; [SF]” = 1 для поковок и штамповок[1]:


Допускаемые напряжения (, МПа) находим по формуле [1]:

- для шестерни

(МПа) . (77)

- для колеса

(МПа).  (78)

Проверку на изгиб следует проводить для того зубчатого колеса, для которого отношение  меньше. Найдем отношения[1]:

- для шестерни (МПа) .

- для колеса  (МПа) .

Проверку на изгиб проводим для колеса [1]:

28,1 МПа ˂ 205,7 (МПа). (79)

Условие прочности выполнено.

Таблица 3 - Характеристика валов


Быстроходный вал

Промежуточный вал

Окружная сила, Н

Ft1 =2457,8

Ft2 = 6117,8

Радиальная сила, Н

Fr1= 935,4

Fr2= 2283,8

Осевая сила, Н

Fa1= 751,4

Fa2= 1394,9

Крутящий момент, кН

T1 = 39,2

T2 = 301,3

Сила от несоосности валов

Fm1=0,3·Ft1=737,3

Fm2=0,3∙Ft2=1835,3

Плечи валов, мм

l1-1 =100,5 l1-2 =129 l1-3 =56,5

l2-1 =66,5 l2-2 =62,5 l2-3 =56,5

2.6 Проверка долговечности подшипников

.6.1 Ведущий вал

Реакции опор в плоскости XZ [1]:

(Н). (80)

(Н). (81)

Рисунок 8 - Схема нагружения быстроходного вала

Проверка:


-388,2-2457,8+2108,7+737,3=0

Реакции опор в плоскости YZ [1]:

 (Н). (82)

 (Н). (83)

Проверка:

 [1]:  (84)

,5+935,4-392,9=0

Суммарные реакции:

(Н).  (85)

(Н).   (86)

Подбираем подшипник по ГОСТу 831-75 [13]

Таблица 4 - Краткая характеристика подшипника 7306

Условное обозначение подшипника

d

D

B

Грузоподъемность, Н


Размеры, мм

С

Со

7306

30

72

20,7

52800

39000


Отношение

 [1]:  (87)

Этой величине по таблице 9.18 соответствует e=0,21 [1]:

Отношение

 X=0,56, Y=2,05 [1]:  (88)

Эквивалентная нагрузка (, Н) вычисляется по формуле [1]:

, (89)

где V - коэффициент вращения (вращается внутреннее кольцо подшипника V=1 [1]:

Кб - коэффициент безопасности, по таблице 9.19 Кб = [1]:

КТ - температурный коэффициент, по таблице 9.20 КТ =1[1]:

(H).

Расчетная долговечность, млн. об по формуле [2]:

(млн.об.).  (90)

Расчетная долговечность по формуле [2]:

 (ч.) .(91)

 

Lh > [Lh] [2]: (92)

[Lh]=10000 ч [2]:

,7·103 ч > 10·103 (ч.)

Условие выполняется

2.6.2 Промежуточный вал

Реакции опор в плоскости XZ [2]:

(Н). (93)

(Н). (94)

Проверка:

 [2]:(95)

 3176-6117,8+484+2457,8=0

Реакции опор в плоскости YZ [2]:

 (96)

 (98)

Проверка:

, (99)

,6+2283,8-935,4-1350=0

Суммарные реакции [2]:

(Н). (100)

(Н).(101)

Рисунок 9 - Схема нагружения промежуточного вала

Подбираем подшипник по ГОСТу 831-75 [13]:

Таблица 5 - Краткая характеристика подшипника 7608

Условное обозначение подшипника

d

D

B

Грузоподъемность, Н


Размеры, мм

С

Со

7608

40

90

35,2

110000

85000


Отношение

 [2]:  (102)

Этой величине по таблице 9.18 соответствует e=0,38[1]:

Отношение

 X=1, Y=0 [2]: (103)

Эквивалентная нагрузка по формуле [2]:

 , (104)

где V - коэффициент вращения V=1 [2]:

Кб - коэффициент безопасности, по таблице 9.19 Кб =1[1]:

КТ - температурный коэффициент, по таблице 9.20 КТ =1 [1]:

(H).

Расчетная долговечность ( , млн. об.) по формуле (105):

 

( млн.об.)(105)

Расчетная долговечность (, ч.) по формуле (106):

 

 (ч.).(106)

h > [Lh] [2]:

[Lh]=10000 (ч.) [2]:

,6·103 ч > 10·103 (ч.)

Условие выполняется

2.6.3 Тихоходный вал

Рисунок 10 - Схема нагружения тихоходного вала

Реакции опор в плоскости XZ [2]:

(Н). (107)

(Н). (108)

Проверка:

 [2]: (109)

,8+6117,8+1043,3-1835,3=0

Реакции опор в плоскости YZ [2]:

(Н). (110)

 (Н). (111)

Проверка:

 [2]:

,6-2283,8+2538,4=0

Суммарные реакции [2]:

(Н).

(Н).

Подбираем подшипник по ГОСТу 831-75 [13]:

Таблица 6 - Краткая характеристика подшипника 7310

Условное обозначение подшипника

d

D

B

Грузоподъемность, Н


Размеры, мм

С

Со

7310

80

170

42,5

255000

190000


Отношение

 [2]:

Этой величине по таблице 9.18 соответствует e=0,195[1]:

Отношение

 X=0,56, Y=2,2 [2]:

Эквивалентная нагрузка по формуле [2]:

 , (112)

где V - коэффициент вращения (вращается внутреннее кольцо V=1);

Кб - коэффициент безопасности, по таблице 9.19 Кб =1 [1]:

КТ - температурный коэффициент, по таблице 9.20 КТ =1 [1]:

 (H).

Расчетная долговечность, млн. об по формуле [1]:

млн.об.

Расчетная долговечность, ч по формуле [1]:

(ч.)

h > [Lh] [2]:

[Lh]=10000 ч [2]:

·103 ч > 10·103 (ч.)

Условие выполняется

2.7 Расчет муфт

.7.1 Расчет зубчатой муфты

Проверка на прочность муфты проверяем по формуле [5]:

R1·R2 (113)

где R1 - коэффициент ответственности передачи, R1= 1 ;

R2 - коэффициент условий работы муфты, R1= 1,5;

Мmax= R1R2Мном=1∙1,5∙400,27=600,41 (Нм).  (115)

∙1,5 ≤ ;

,5 ≤ 1,5

Условие выполняется

2.8 Проверка прочности шпоночных соединений


Применяются шпонки призматические со скругленными торцами по

ГОСТ 23360-78 [15]. Материал шпонок - сталь 45 нормализованная.

Таблица 7 -Характеристика шпонок

Диаметр  вала d, мм

Ширина шпонки b, мм

Высота  шпонки h, мм

Длина  шпонки l, мм

Глубина  паза t1, мм

25

8

7

30

5

46

12

8

32

5

70

16

8

65

7

85

20

10

70

8


Напряжения смятия и условие прочности по формуле [9]:

 , (116)

где допускаемые напряжения смятия при стальной ступице =80...140МПа [9]:

2.8.1 Быстроходный вал

При d=25 (мм), , t1=4 (мм), длине шпонки l=30 (мм).

крутящий момент Т1=65,5 (Нм).

79,4 МПа ˂ [σсм] , (117)

2.8.2 Промежуточный вал

При d=46 (мм), , t1=5 (мм), длине шпонки l=32 (мм).

крутящий момент Т2=301,3 (Нм).

110 МПа ˂ [σсм] , (118)

2.8.3 Тихоходный вал

При d=85 (мм), b × h=20×10 (мм), t1=6 (мм), длине шпонки l=55 (мм).

крутящий момент Т3=314 (Нм).

116 МПа ˂ [σсм] , (119)

При d=70 (мм), b × h=16×8 (мм), t1=5 (мм), длине шпонки l=65 (мм).

118 МПа ˂ [σсм] .

 

2.9 Уточненный расчет валов

 

.9.1 Быстроходный вал

Уточненный расчет состоит в определении коэффициентов запаса прочности s для опасных сечений и сравнении их с допускаемыми значениями [s]. Прочность соблюдена при  [2]:

Материал вала - сталь 45 улучшенная, МПа По таблице 3.3[2]:

Пределы выносливости:

(МПа). (120)

(МПа). (121)

Сечение А-А

Концентрация напряжений обусловлена наличием шпоночного паза

Коэффициент запаса прочности по нормальным напряжениям изгиба [2]:

 Рисунок 10 - Вал быстроходный

 (122)

Коэффициент запаса прочности по касательным напряжениям [2]:

 (123)

где принимаем

;[2]:

принимаем

;[2]:

Момент сопротивления кручению [2]:

; (124)

при d=25 (мм), b=8 (мм), t1=4 (мм).

 (мм3).

Момент сопротивления изгибу [2]:

 (125)

При d=25 (мм), b=8 (мм), t1=6 (мм).

(мм3).

Изгибающий момент в сечении А-А [2]:

 (126)

My=0;(Нм).

MА-А=74·103 (Нм).

Амплитуда и среднее значение от нулевого цикла [2]:

 ( МПа).(127)

Амплитуда нормальных напряжений, [2]

 (МПа).(128)

Составляющая постоянных напряжений  [2]:

тогда, подставляя в формулы (122,123), получим


Результирующий коэффициент запаса прочности по формуле [2]:

 (129)

Условие прочности выполнено.

Сечение В-В

принимаем

 [2]

 [2]

Момент сопротивления кручению при d=59,3 мм, по формуле (124):

(мм3).

Момент сопротивления изгибу определяется по формуле (125):

(мм3).

Изгибающий момент в сечении B-B [2]:

; (130)

(Нм)(131)

(Нм) (132)

(Нм).

Амплитуда и среднее значение от нулевого цикла (, МПа), определяется по формуле (127):


Амплитуда нормальных напряжений (, МПа), определяется по формуле (128):

 (МПа).

Составляющая постоянных напряжений  [2]:

тогда подставляя в формулы (122,123), получим


Результирующий коэффициент запаса прочности определяется по формуле (129):


Условие прочности выполнено.

 

2.9.2 Промежуточный вал

Материал вала - сталь 45 улучшенная,  (МПа) [1]:

Пределы выносливости определяются по формулам (120,121):

(МПа).

(МПа).

 Рисунок 11 - Промежуточный вал

Сечение А-А

Концентрация напряжений обусловлена посадкой подшипника с гарантированным натягом принимаем ; [1]:

Момент сопротивления кручению при d=40 мм определяется по формуле (124):

(мм3).

Момент сопротивления изгибу определяется по формуле (125):

 (мм3).

Изгибающий момент в сечении А-А определяется по формуле (126):

(Нм),

(Нм),

(Нм).

Амплитуда и среднее значение от нулевого цикла определяется по формуле (128):


Амплитуда нормальных напряжений определяется по формуле (129):

(МПа)

Составляющая постоянных напряжений -  [1]:

тогда, подставляя в формулы (124,125):


Результирующий коэффициент запаса прочности по формуле (129)


Условие прочности выполнено.

Сечение В-В

Концентрация напряжений обусловлена наличием шпоночного паза

принимаем

; [2]:

Момент сопротивления кручению при d=46 (мм), b=10 (мм), t1=5 (мм), определяется по формуле (124):

(мм3)

Момент сопротивления изгибу определяется по формуле (125):

(мм3)

Изгибающий момент в сечении B-B по формулам (130,131,132):

(Нм),

(Нм),

(Нм).

Амплитуда и среднее значение от нулевого цикла определяется по формуле (127):

 

Амплитуда нормальных напряжений по формуле (128):

(МПа)

Составляющая постоянных напряжений -  [1]:

тогда, подставляя в формулы (130,131):


Результирующий коэффициент запаса прочности по формуле (129)


Условие прочности выполнено.

 

2.9.3 Тихоходный вал

Материал вала - сталь 45 улучшенная, МПа [1]:

Пределы выносливости по формулам (128,129)

(МПа),

(МПа).

Сечение А-А

Концентрация напряжений обусловлена наличием шпоночного паза

принимаем

; [1]:

Момент сопротивления кручению при d=55 (мм), b=16 (мм), t1=6 (мм).

определяется по формуле (124):

 (мм3):

 Рисунок 12 - Тихоходный вал

Момент сопротивления изгибу по формуле (125)

(мм3).

Изгибающий момент в сечении А-А по формулам (130,131)

(Нм).

(Нм).

(Нм).

Амплитуда и среднее значение от нулевого цикла по формуле (127):

 

Амплитуда нормальных напряжений определяется по формуле (128)

(МПа)

Составляющая постоянных напряжений -  [1]:

тогда, подставляя в формулы (124,125):


Результирующий коэффициент запаса прочности по формуле (129):

Условие прочности выполнено.

Сечение В-В

Концентрация напряжений обусловлена наличием шпоночного

паза принимаем

 

; [1]:


Момент сопротивления кручению при d=42 (мм), b=12 (мм), t1=5 (мм),

определяется по формуле (124)

(мм3).

Момент сопротивления изгибу по формуле (125):

(мм3).

Изгибающий момент в сечении B-B определяется по формулам (130,131,132):

,

(Нм).

,

(Нм).

Амплитуда и среднее значение от нулевого цикла по формуле (127):


Амплитуда нормальных напряжений определяется по формуле (128):

(МПа).

Составляющая постоянных напряжений  

тогда, подставляя в формулы (122,123):

;


Результирующий коэффициент запаса прочности по формуле (129):

 

Условие прочности выполнено.

2.10 Выбор тормоза

Основными тормозными устройствами, применяемыми в грузоподъёмных устройствах и лебёдках, являются колодочные тормоза с приводом от короткоходовых или длинноходовых электромагнитов или гидротолкателей. Применение последних обеспечивает более плавное торможение, что особенно важно в механизмах передвижения и поворота.

Преследуя цель применять унифицированное оборудование в нашем случае проверим на соответствие нашим условиям тормоз ТКТ-200.

Определим наименьший диаметр тормозного шкива [8]:

т=2÷2.5, (133)

где т - диаметр тормозного шкива, см;

Mт - тормозной момент, кг·см;

Мтс∙β,(134)

где Мс- момент статический, Мс=9000 (Нм) [1]:

β - запас торможения, применяемый по таблице 34 [8]:

Тормозной момент ( Мт, Нм) определяем по формуле (134):

Мт=9000∙2=18000 (Нм).

 - допустимое среднее давление на поверхности шкива,

 - коэффициент трения

т=2÷2.5=11 (см)

Выбранный тормоз удовлетворяет нашему условию, так как диаметр выбранного нами тормозного шкива 20 см.

2.1    1 Выбор каната

Канаты и цепи служат для подъёма или перемещения груза. Стальные канаты имеют ряд преимуществ перед цепями. Они работают бесшумно, их разрушение происходит постепенно, обнаружить начавшееся разрушение можно по числу оборвавшихся проволочек на шаг свивки. Последнее обстоятельство позволяет своевременно произвести замену каната. Тяговый механизм каната более компактен, чем механизм с цепями. При равной прочности и одинаковой длине канат весит почти в 8 раз меньше цепи. Также проволочные канаты дешевле цепей.

Определим разрушающее усилие по формуле [1]:

Sраз = k · P(135)

где - разрывающая нагрузка, действующая на ветвь каната, Н;

 - коэффициент запаса прочности (выбирается в зависимости от режима работы);

 - усилие одной ветви каната, Н.

= Ft+ Fn ,

где Ft - силы тяги, Ft =3000 (кг). [1]:

Fn - силы натяжения каната от натяжной станции, Fn=500 (кг). [1]:

Р=3500 (кг).

Sраз = 6·3500=21000 (кг).

Исходя из этого, по ГОСТ 3067-74 выбираем канат диаметром 21мм.

2.12 Выбор типа смазки

Эксплуатационная надёжность и долговечность оборудования современных коксовых цехов, а также затраты на его обслуживание и ремонт во многом зависят от рационального выбора смазочных материалов, способов и режимов смазки, контроля качества смазки в процессе эксплуатации.

Основное назначение смазочных материалов заключается в предотвращения износа и в снижении потерь на трение в сопряжённых подвижных поверхностях. Узлы трения маневрового устройства работают в тяжёлых условиях, вызванных большими перегрузками, переменной температурой, обводнением и попаданием абразивных частиц из окружающей среды. Поэтому к смазочным материалам, эксплуатируемым в коксохимическом производстве, должны предъявляться повышенные требования. Эти требования необходимо дифференцировать в зависимости от способа подачи смазочных материалов к узлам трения (циркуляционные и заливные системы жидкой смазки, централизованные и закладные системы густой смазки и другие).

Для уменьшения потерь мощности на трение и снижения интенсивности износа трущихся поверхностей, а также для предохранения их от заедания, задиров, коррозии и лучшего отвода теплоты трущиеся поверхности деталей должны иметь надежную смазку. Для редукторов общего назначения применяют непрерывное смазывание жидким маслом картерным непроточным способом (окунанием).

Выбор сорта масла зависит от значения расчетного контактного напряжения в зубьях σн и фактической окружной скорости колеса v.

По данным расчета σнмах=530 (МПа). тогда рекомендуемая кинематическая вязкость равна 60 ∙ 10-6 м2/с [9]:

Принимаем масло индустриальное И-50А [9] :

Уровень погружения колеса двухступенчатого горизонтального редуктора в масляную ванну [9]:

m ≤ hm ≤ 0,25d2тих (136)

где m - модуль зацепления, m=3;

d2тих - делительный диаметр колеса на тихоходном валу,

d2тих = 312 (МПа).

hm ≤ 78

Принимаем hm = 60 (мм).

Объем масляной ванны, литр[9] :

V = (0,4…0,8)· Pдв = 0,8·3=2,4 (литра).(137)

Для смазывания шариковых радиальных подшипников принимаем жидкие материалы. Смазывание происходит за счет смазывания зубчатых колес окунанием, разбрызгивания масла, образования масляного тумана и растекания масла по валам. Для этого полость подшипника выполняется открытой внутрь корпуса.

Для наблюдения за уровнем масла в корпусе устанавливаем маслоуказатель жезловый.

Для замены масла в корпусе предусматриваем сливное отверстие, закрываемое пробкой с цилиндрической резьбой. Цилиндрическая резьба не создает надежного уплотнения. Поэтому под пробку с цилиндрической резьбой ставим уплотняющую прокладку из маслостойкой резины.

При длительной работе в связи с нагревом масла и воздуха повышается давление внутри корпуса. Это приводит к просачиванию масла через уплотнения и стыки. Чтобы избежать этого, внутреннюю полость корпуса сообщаем с внешней средой путем установки отдушины в его верхних точках. Отдушину используем также в качестве пробки, закрывающей отверстие для заливки масла.

Камеры подшипников заполняем пластическим смазочным материалом УТ-1,периодически пополняем его шприцем через пресс-масленки [9] :

Вывод: разработанная система смазки удовлетворяет условиям эксплуатации сохраняет работоспособность машины в течении длительного времени.

3. Экономическая часть

Целью работы является модернизация маневрового устройства для передвижения железнодорожных вагонов. Предлагается усовершенствовать маневровое устройство за счет установки унифицированного оборудования, упрощения кинематической и электрической схем и оптимизации операций у эксплуатационного и ремонтного персоналов.

3.1 Расчет капитальных затрат

Определим капитальные затраты на новое оборудование по формуле [16]:

Зо = Зп + Зм + Зд + Зпр + Зтр + Зэт - Со , (138)

где Зп - затраты на покупку нового оборудования, тыс. руб.;

 Зм - затраты на монтаж нового оборудования, тыс. руб.;

 Зд - затраты на демонтаж старого оборудования, тыс. руб.;

 Зпр - затраты на выполнение проекта, тыс. руб.;

 Зтр - затраты на транспортировку оборудования, тыс. руб.;

 Зэт - затраты на электроэнергию и топливо, тыс. руб.;

 Со - остаточная стоимость старого оборудования, тыс. руб.

Определим затраты на монтаж нового оборудования по формуле [16]:

Зм = Зр + Змат (139)

где Зр - затраты на оплату труда рабочих, занятых при монтаже, тыс. руб.;

 Змат - затраты на материал, затраченный при монтаже, тыс. руб.

Монтаж нового оборудования производят рабочие - монтажники.

Определим затраты на оплату труда рабочих, занятых при монтаже по формуле [16]:

Зр = Тр·Тс·Дс·Ч(1+Дп+Р) (140)

где Дс - часовая тарифная ставка, руб.;

 Тр - рабочее время за период монтажа, Тр = 15 дней;

 Дп - премия, Дп = 80 %;

 Р - районный коэффициент, Р = 15%;

 Тс - продолжительность рабочей смены, Тс = 11,5 ч;

 Ч - численность рабочих.

Таблица 8 - Сводная таблица рабочих - монтажников

Разряд рабочего

Количество человек

Часовая тарифная ставка, руб.

6

2

95,40

5

4

89,80


Таблица 9 - Итоговые данные по заработной плате рабочих - монтажников

Разряд рабочего

Количество человек

Заработная плата за период монтажа, руб.

6

2

64180

5

4

120825

Итого:

185005


Таблица 10 - Затраты на материал, затраченный при монтаже нового оборудования

Материал

Количество

Цена, тыс. руб.

Стоимость,  тыс. руб.

Электроды сварочные (Э-46 ГОСТ 9466-75)

40 кг

0,15

6

Бетон М200 (ГОСТ 26633-91)

2 м3

3,0

6

Арматура (класс А3 ГОСТ 5781-82)

0,2 т

18,0

3,6

Металлопрокат (двутавр ГОСТ 8239-89)

24,0

24

Итого:

39,6


Зм = 185005 + 39600 = 224605 руб.

Затраты на демонтаж принимаются равными 5 % от затрат на покупку нового оборудования.

Определим затраты на демонтаж старого оборудования по формуле [16]:

Зд = 0,05 · Зп (141)

где Зп - затраты на покупку нового оборудования, тыс. руб.

Зд = 0,05·224605=11230,65руб.

Определим затраты на покупку нового оборудования.

Таблица 11 Расчёт стоимости оборудования маневрового устройства

Наименование составного объекта

Количество, штук

Цена  за штуку,  тыс. руб.

Полная цена, тыс. руб.

Редуктор 1Ц2У-250

1

50,0

Редуктор РК-500

1

120,0

120,0

Электродвигатель ВА160М4У2

1

30,0

30,0

Муфта зубчатая МЗ8-Н90

1

20,0

20,0

Муфта цепная МЦ1000-1-70-1-93-2-У3

1

10,0

10,0

Муфта упругая МУВП-125

1

15,0

15,0

Тормоз ТКТ-200

1

10,0

10,0

Рама (двутавр ГОСТ 8239-89)

1

30,0

30,0

Барабан (канатный) Ø800 L980

1

50,0

50,0

Канат стальной ЛК-Р

1

20,0

20,0

Цепь роликовая ПР-50,8

1

1,0

1,0

Опора подшипниковая  100×125 ГОСТ 11521-82

2

8,0

16,0

Метизные изделия:   комплект №1 (Болт М20-6g×70.58 ГОСТ 7798-70; гайка М20-6Н.5 ГОСТ 5915-70;  шайба 20.03.65Г ГОСТ 11371-78)  комплект №2 (Болт М30-6g×80.58 ГОСТ 7798-70; гайка М30-6Н.5 ГОСТ 5915-70;  шайба 30.03.65Г ГОСТ 11371-78)  комплект №3 (Болт М12-6g×70.58 ГОСТ 7798-70; гайка М12-6Н.5 ГОСТ 5915-70;  шайба 12.03.65Г ГОСТ 11371-78)

60    18     60

  0,15    0,50    0,12

9,0    9,0    7,2

Система смазки: комплект №1 (И-50А ГОСТ 17479-87) комплект №2 (ЦИАТИМ-201 ГОСТ 6267-74) комплект №3 (И-12А ГОСТ 20799-88)

  2 4 2

  8,0 1,50 7,0

  16,0 6,0 14,0

Итого:

433,2


Затраты на выполнение проекта принимают равными 15 % от затрат на покупку нового оборудования.

Определим затраты на выполнение проекта по формуле [16]:

Зпр = 0,15 · Зп  (142)

где Зп - затраты на покупку нового оборудования, тыс. руб.

Зпр = 0,15 · 417200 = 64980 руб.

Затраты на транспортировку оборудования принимают равными 5 % от затрат на покупку нового оборудования.

Определим затраты на транспортировку оборудования по формуле [16]:

Зтр = 0,05 · Зп   (143)

где Зп - затраты на покупку нового оборудования, тыс. руб.

Зтр = 0,05 · 433200 = 21660 руб.

Затраты на электроэнергию и топливо принимают равными 15 % от затрат на покупку нового оборудования.

Определим затраты на электроэнергию и топливо по формуле:

Зэт = 0,15 · Зп (144)

Зэт = 0,15 · 433200 = 64980 руб.

Остаточная стоимость складывается из распроданных материалов, которые остались после демонтажа старого оборудования.

Определим остаточную стоимость старого оборудования и полученные данные сведём в табл. 12.

Таблица 12 - Сводная таблица стоимости распроданных материалов, оставшихся после демонтажа старого оборудования

Наименование

Количество, шт

Стоимость, тыс. руб.

Электродвигатель

1

60,0

Магнит

1

20,0

Электромуфта

1

30,0

Муфта

1

10,0

Итого, тыс. руб.

120,0


Зо = 224605 +433200 +11600 +64980 +21660 +64980 -120000 = 701025 руб.

3.2 Расчет годовой экономии

Методика расчёта экономии в данном случае предполагает расчёт увеличения прибыли в результате отсутствия простоев вагонов МПС на данной стадии технологического процесса, снижение затрат на электроэнергию для технологических целей, экономию фонда заработной платы и расходы на ремонт и техническое обслуживание оборудования.

Определим экономию в стоимостном выражении по формуле [16]:

Эо = Ээ + Эзп + Эр + Эвагоны МПС , (145)

где Ээ - экономия за счет расходов на электроэнергию;

 Эзп - экономия за счет заработной платы;

 Эр - экономия за счет затрат на ремонт и техническое обслуживание оборудования;

 Эвагоны МПС - экономия за счёт отсутствия простоев вагонов МПС на данной стадии технологического процесса (берём период 12 месяцев), руб.

Для расчета изменения расходов на электроэнергию удобнее воспользоваться формулой:

 

Ээ = (Nб · Т б· Цэ) - (Nпр ·Тпр · Цэ ),  (146)

где Nб, Nпр - суммарная мощность средств в базовом и проектируемом вариантах [1,табл. 2.3], кВт·ч.;

 Тб,, Тпр - годовой фонд времени работы средств в базовом и проектируем вариантах, час., Тб,, Тпр = 2736 часов ;

 Цэ - тариф за 1 кВт·ч электроэнергии, руб., Цэ = 1,20 руб.

 Ээ= (50 · 2736· 1,2) - (20 ·2736 · 1,2) = 98496 руб.

Общая величина заработной платы рабочих, оплачиваемого повременно, за определенный период времени, определяется по формуле:

Эзп = Зч ·Т · Р.· Чр ( Кдоп. з/п · Кр.к), (147)

где Эзп - общая заработная плата, руб.;

 Зч - часовая тарифная ставка (или оклад), руб./час, Зч = 184 руб./час;

 Т - количество отработанного времени за месяц, час, Т = 172,5 часа ;

 Кдоп.з/п - коэффициент, учитывающий дополнительную заработную плату Кдоп.з/п = 0,8;

 Кр.к. - районный коэффициент, Кр.к. = 15%;

 Чр - число рабочих, Чр = 4;

 Р - количество месяцев.

 Эзп = 184 ·172,5 · 12 · 4(0,8 + 0,15) = 1447344 руб.

Расчет затрат на ремонт и техническое обслуживание оборудования:

Эр = (Нм·Rм + Нэ·Rэ)·М, (148)

где Нм - норматив затрат на единицу ремонтной сложности механической части (Нм =28090 руб.);

 Rм - установленное количество единиц ремонтной сложности механической части, Rм = 3;

 Нэ - норматив затрат на единицу ремонтной электрической части

э =7050 руб.);

 Rэ - установленное количество единиц ремонтной сложности механической части, Rэ = 1;

 М - коэффициент, учитывающий класс точности оборудования (М = 1,1)

Эр = (28090·3 + 7050·1)·1,1 = 100452 руб.

Расчёт экономии в отсутствии простоев вагонов МПС на данной стадии технологического процесса:

Эвагоны МПС = (Тс - Тн)·n·Д·С  (149)

где Тс - среднее время простоя одного вагона МПС при старой схеме маневрового устройства, Тс = 5 часов;

 Тн - среднее время простоя одного вагона МПС при новой схеме маневрового устройства, Тн = 1,5 часа;

 n - число вагонов в партии, n = 8;

 Д - число календарных дней, Д=365;

 С - стоимость простоя одного вагона МПС, С = 200 руб./час.

Эвагоны МПС =(5-1,5)·8·365·200 = 2044000 руб.

Эо = 98496 + 1447344 + 100452 + 2044000 = 3690292 руб.

3.3 Расчет срока окупаемости

Определим срок окупаемости оборудования по формуле [16]:

 

Токуп. = Зо о  (150)

где Эо - величина годовой экономии в стоимостном выражении, руб.;

Зо - капитальные затраты на новое оборудование, руб.

Токуп. = 701025 /3690292 = 0,19 г.

Из выше проведённого расчёта видно, что в результате модернизации маневрового устройства, отсутствует простой вагонов МПС на данной стадии технологического процесса, сокращаются затраты на потребление электроэнергии, экономится фонд заработной платы, годовая экономия составит 3690292 руб., а срок окупаемости составит 0,191 г. Данный проект можно считать экономически обоснованным.

Заключение

В процессе выполнения выпускной квалификационной работы по модернизации маневрового устройства были определены основные задачи, а именно:

оптимизация кинематической схемы;

установка унифицированного оборудования;

Оптимизация кинематической схемы включает в себя следующее:

сократить число элементов в кинематической схеме для чего убрать двигатель обратного хода и электромагнитную муфту;

сделать обратный ход устройства рабочим. В этом случае можно будет использовать обе ветви лебедки маневрового устройства;

оптимизация кинематической схемы повлечет за собой упрощение электрической схемы, так как отпадёт необходимость в двигателе ускоренного реверсивного холостого движения и электромагнитной муфте.

в проекте по мере возможности применить узлы и механизмы, широко применяемые в цехе на другом оборудовании.

Все поставленные задачи решены путем выбора стандартных и сборочных единиц. В расчёте деталей на прочность были определены технические характеристики маневрового устройства.

Рассчитана прочность зубьев зубчатой передачи, рассчитаны валы на прочность (изгиб и кручение), определены коэффициенты запаса.

Была рассчитана экономическая составляющая, в результате чего были определены срок окупаемости капитальных вложений, который составил 0,191 г., а также условный годовой экономический эффект.

Расчетами подтверждены основные характеристики маневрового устройства, его долговечность и целесообразность использования.

Список использованных источников

1.Чернавский С.А. Курсовое проектирование деталей машин: Учебное пособие для вузов. - 5-е изд., перераб. и допол. М., Машиностроение, 1980 г. - 416 с.

2. Куклин Н.Г., Куклина Г.С. Детали машин: Учеб. Для машиностроит. спец. техникумов. - 4-е изд., перераб. и доп. - М., Высшая школа, 1987 г. - 383 с.

3. Гузенков П.Г. Краткий справочник к расчетам деталей машин: Учебное пособие для вузов. - 4-е изд., перераб. и допол. М., Высшая школа 1986 г. - 359 с.

4. Поляков В.С., Барбаш И.Д. Муфты. Конструкции и расчет. 4-е изд., перераб. и доп. Л., Машиностроение, 1973 г. - 336 с.

5. Биргер И.А., Шорр Б.Ф., Иосилевич Г.Б. Расчет на прочность деталей машин. - 4-е изд., перераб. и доп. М., Машиностроение, 1993 г. - 346 с.

6. Сабинин Ю.А. Частотно-регулируемые асинхронные электроприводы. 2-е изд., перераб. и доп. - М., Высшая школа, 2003 г. - 128 с.

7. Фираго Б.И. Теория электропривода. Учебное пособие - Мн., ЗАО «Техноперспектива», 2004 г. - 526 с.

8. Терехов В.М. Системы управления электроприводов: учебник для студ. вузов/ В.М. Терехов, О.И. Осипов; под ред. В.М. Терехова. - 3-е изд., стер. - М.: Издательский центр "Академия", 2008 г. - 304 с.

9. Анурьев В.И. Справочник конструктора-машиностроителя. В 3-х томах. М.: Машиностроение, 2001 г. Режим доступа: http://www.proektant.org/index.php?topic=4912.0. - 02.05.2017.

11. ГОСТ 2185-66 Передачи зубчатые цилиндрические. Основные параметры. Режим доступа http://files.stroyinf.ru/Data2/1/4294831/4294831883.htm - 02.05.2017.

 12. ГОСТ 9563-60 Основные нормы взаимозаменяемости. Колеса зубчатые. Модули. Режим доступа: http://files.stroyinf.ru/data2/1/4294820/4294820817.pdf - 02.05.2017.

 13. ГОСТ 831-75 Подшипники шариковые радиально-упорные однорядные. Типы и основные размеры. Режим доступа: http://docs.cntd.ru/document/1200012724 - 02.05.2017.

14. ГОСТ 586-41 Цепи приводные пластинчатые втулочно - роликовые. Режим доступа: http://files.stroyinf.ru/Data1/18/18999/ - 02.05.2017.

15. ГОСТ 23360-78 Основные нормы взаимозаменяемости. Соединения шпоночные с призматическими шпонками. Размеры шпонок и сечений пазов. Допуски и посадки. Режим доступа: http://docs.cntd.ru/document/1200012266 - 02.05.2017.

16. Экономическое обоснование дипломных проектов по металлургическому производству: Метод. рекомендации по написанию раздела в дипломных проектах./авт. сост. Л.В. Юрьева; Федер. агентство по образованию ; Урал. гос. техн. унст.- УПИ им. первого Президента России Б. Н. Ельцина. Нижнетагильский институт (фил.) - Нижний Тагил: НТИ(ф) УГТУ-УПИ, 2008. - 38 с.

Похожие работы на - Модернизация маневрового устройства

 

Не нашли материал для своей работы?
Поможем написать уникальную работу
Без плагиата!
Без нейросетей!