Разработка информационной системы учета энергоресурсов объектов водоснабжения и водоотведения
Министерство
образования и науки Российской Федерации
Муромский
институт (филиал)
федерального
государственного бюджетного образовательного учреждения высшего образования
«Владимирский
государственный университет
имени
Александра Григорьевича и Николая Григорьевича Столетовых»
(МИВлГУ)
БАКАЛАВРСКАЯ
РАБОТА
Тема
Разработка информационной системы учета энергоресурсов
объектов
водоснабжения и водоотведения
Содержание
Введение
.
Анализ технического задания
.1
Обзор использования логического контроллера ПЛК160
.2
Обзор программы SCADA
.3
Обзор программы 1С.Предприятие
.
Проектная часть
.1
Диаграмма прецедентов
.2
Диаграмма классов
.3
Диаграмма последовательности
.4
Структура базы данных
.
Технологическая часть
.1
Разработка системы диспетчеризации в программе SCADA
.2
Разработка конфигурации в программе 1С.Предприятие
.
Эксплуатационная часть
.1
Тестирование системы диспетчеризации программы SCADA
.2
Тестирование информационной системы учета энергоресурсов объектов водоснабжения
и водоотведения в программе 1С.Предприятие
Заключение
Список
использованных источников
Введение
В настоящее время информационные системы уже
используются на крупных предприятиях нефтеперерабатывающей промышленности,
электростанциях, предприятиях пищевой отрасли и различных производствах. Их еще
называют системами диспетчеризации технологического процесса или системами SCADA
(аббревиатура от английского Supervisory
Control And
Data Acquisition
- диспетчерское управление и сбор данных).
SCADA -
программный пакет, предназначенный для разработки или обеспечения работы в
реальном времени систем сбора, обработки, отображения и архивирования
информации об объекте мониторинга или управления.
Широкое применение таких систем нашло в области
энергетики. Это системы коммерческого учета электроэнергии (АИСКУЭ -
автоматизированная информационная система коммерческого учета энергоресурсов),
которая производит сбор данных с приборов учета электроэнергии, обработку и
формирование отчетов за определенный период с последующей отправкой в
энергосбытовую компанию.
Такие информационные системы находят множество
применений в различных сферах, так как позволяют осуществлять четкий контроль
за технологическим процессом, управление технологическим процессом, исключают
человеческий фактор и самое главное, ведут архивы в базе данных, строят отчеты
и передают информацию другим пользователям для дальнейшей обработки. Это очень
гибкие и удобные системы.
Целью бакалаврской работы является разработка
рабочего проекта системы диспетчеризации водозабора МУП "Водоканал" округа
Муром. Данный проект включает в себя разработку автоматизированного рабочего
места (АРМ) с возможностью управления технологическим процессом в ручном и
автоматическом режиме, сбор данных и генерацию отчетов, с последующей
обработкой данных в программе 1С.Предприятие.
1. Анализ технического задания
Водозабор МУП "Водоканал" состоит из
девяти основных объектов, станция 2-го подъема, где находится помещение
дежурной смены с установленным автоматизированным рабочим местом (АРМ),
резервуар чистой воды (РЧВ), семь артезианских скважин. Артезианские скважины
находятся за пределами площадки водозабора, и расстояние до некоторых скважин
достигает один километр. Необходимо реализовать дистанционное управление
скважиной (Пуск, Стоп насоса), управление электроотоплением скважины, контроль
геркона сигнализации скважины, а так же отображение аварий насоса и
электроотопления.
В настоящее время существует два способа
реализовать диспетчеризацию водозабора МУП "Водоканал".
a)Использование
логического контроллера в качестве мастера сети RS-485
с ведомыми приборами и возможностью записи данных в энергонезависимую память
контроллера.
b)Использование
персонального компьютера как рабочее место, с установленной программой SCADA
и OPC сервером и
подключением к сети RS-485
ведомых приборов.
.1 Обзор использования логического
контроллера ПЛК160
Для
варианта использования программируемого логического контроллера в системе
диспетчеризации водозабора МУП "Водоканал" потребуются следующие
приборы, произведенные фирмой "Овен", г. Москва:) Программируемый
логический контроллер ПЛК160 - 1 штука.) Модуль дискретного вывода
МУ110-220.34Р - 1 штука.) Измеритель двухканальный ТРМ200 - 1 штука.) Модуль
дискретного ввода МВ110-220.16Д - 1 штука.) Модуль дискретного ввода/вывода
МДВВ - 7 штук.
В
состав шкафа управления скважинами водозабора входит контроллер ПЛК160 и модуль
дискретного вывода МУ110-220.34Р. На рисунке 1 показан шкаф управления, а так
же его содержимое.
Рисунок
- 1 Шкаф управления
Светодиоды на панели шкафа
индицируют состояние каждого объекта. С помощью кнопок управления задается
режим работы скважины. С помощью стрелочных приборов отображаются значения
температуры воздуха, уровня воды в резервуаре и давление воды в трубе водовода,
подающего воду в город. Модуль дискретного вывода МУ110-220.34Р предназначен
для индикации (управления светодиодами) состояния режима скважин (Пуск, Стоп,
Авария, Сигнализация, Ремонт).
Контроллер ПЛК160 содержит
программу с алгоритмом работы и конфигурацию сетевых настроек, настроек типов
переменных, регистров памяти, в которые записываются данные опроса приборов
сети.
На рисунке 2 показана среда
программирования CoDeSyS
v2.3, в которой
осуществляется написание кода программы контроллера и его конфигурации. Код программы
выглядит в виде функциональных блоков и связей между ними (основная часть
окна). В верхней части окна входным и выходным переменным присваиваются
регистры памяти, к которым будет обращаться программа в режиме исполнения для
обработки данных. В левом окне расположен список используемых функциональных
блоков. Код программы выполнен на языке программирования CFC
в виде функциональных блоков со связями который похож, на электрическую схему
или потоки данных.
Рисунок 2 - Среда
программирования CoDeSyS
На рисунке 3 показан фрагмент
кода программы функционального блока TRM200
на языке ST, который
обрабатывает данные, полученные с прибора ТРМ200 (значение уровня воды
резервуара и значение температуры открытого воздуха).
Рисунок 3 - Фрагмент кода
функционального блока TRM200
на языке ST
На рисунке 4 показано дерево
конфигурации контроллера ПЛК160. В конфигурации указываются все используемые
входы и выходы контроллера. Задаются параметры сети к которой подключены
приборы. В конфигурации приборов указываются сетевой адрес, скорость опроса,
тип регистра памяти и адрес регистра, для каждой переменной.
Рисунок 4 - Конфигурация
контроллера ПЛК160
Так как все скважины удалены от
шкафа управления на расстояние от 100 до 1000 метров принято решение,
осуществлять связь с приборами скважин через интерфейс RS-485.
Данный интерфейс позволяет подключать к двухпроводной линии связи до 30
приборов и обеспечивает дальность связи до 1200 метров. Максимальная скорость
обмена по интерфейсу RS-485
составляет 115200 бит в секунду. В земле проложена кабельная линия
двухпроводной связи от скважины до скважины, обеспечивая последовательность
параллельного подключения приборов скважин в сеть. Это необходимо для
назначения сетевых адресов приборам. Например, первому прибору от контроллера
назначается самый младший адрес. Прибор МДВВ расположенный на скважине №2 имеет
адрес 8, так как адресное пространство прибора согласно паспорту равно 8.
Соответственно адрес следующего прибора МДВВ установленного на скважине №3
будет присвоен 16.
Но
данная система диспетчеризации и сбора данных имеет ряд недостатков:) Наличие
одного интерфейса связи RS-485. При подключении второй
(параллельной) линий связи с приборами, наблюдались сбои опроса и управления
приборами. Ответы от приборов МДВВ приходили со значительной задержкой по
времени. Так же в линии связи наблюдалась промышленная помеха в пакетах
сигналов опроса приборов, что приводило к потере данных.) Неудобство
формирования внутренних архивов из за отсутствия внутри ПЛК160 часов реального
времени.) Чтение архивов, необходимо подключать ПК.) Отсутствие
визуализации процесса.) Не формирует отчеты.
Из
за вышеперечисленных недостатков, нам пришлось отказаться от использования
контроллера ПЛК160.
.2
Обзор программы SCADA
информационный учет энергоресурс водоснабжение
Для реализации проекта системы
диспетчеризации водозабора МУП "Водоканал" принято решение
использовать SCADA систему MasterSCADA
компании ИнСАТ - Интелектуальные Системы Автоматизации Технологии. Проект в
системе MasterSCADA
избавляет от перечисленных недостатков контроллера ПЛК160. У персонального
компьютера, на котором установлена программа MasterSCADA,
имеется в наличии минимум два COM
- порта и возможность их увеличения, к которым подключаются адаптеры связи USB/RS-485,
тем самым увеличивая количество параллельных веток линий связи. Это избавит
рабочую систему от конфликта адресов, потери данных и промышленной помехи,
которая подавляет сигнал в линии.- это принципиально гибкий и удобный
инструмент разработки систем управления и диспетчеризации [1].позволяет
сконфигурировать сетевые проекты, с возможностью удаленного доступа к получению
информации или управлению объектами. Средства и методы разработки проектов
позволяют настроить администрирование рабочей системы, задать права доступа,
реализовать передачу данных [2].обрабатывает полученные данные от приборов или
датчиков, использует их для управления техпроцессом. Производит запись данных в
архив, работает с базами данных. Генерирует отчеты с заданным интервалом и
переменными [3].
При программировании в
MasterSCADA очень удобно устанавливать связи между функциональными блоками
дерева объектов, переменными и дерева системы. Добавление в настройки
переменных, функциональных блоков и операций производится способом "Drag
and drop".
Замечательная возможность
системы MasterSCADA, это создание мнемосхем визуализации процесса. На монитор
рабочей станции можно вывести мнемосхему трубопроводов, насосов или
вентиляторов, накопительных емкостей и много другого оборудования участвующего
в технологическом процессе. Например, с помощью анимации при изменении значения
переменной уровня жидкости в емкости на мнемосхеме визуально изменяется уровень
и дублируется числовым значением. На рисунке 5 показан пример визуализации
технологического процесса участка, а в отдельном окне представлена визуализация
наполнения бака с графиком уровня.
Рисунок 5 - Пример визуализации
технологического процесса
Библиотека MasterSCADA содержит
огромный набор различных функций для работы с данными. На рисунке 6 показаны
разделы библиотеки (функции), состоящие из множества операций.
Рисунок 6 - Библиотека
MasterSCADA
Широкий выбор логических и
математических операций, работа со временем, работа с архивами, управление и
многое другое включено в библиотеку, с помощью которой создается рабочий проект
программы.
С помощью таких операций
конфигурируется алгоритм работы проекта, задаются уставки границ значений,
ведется журнал аварий, конфигурируются отчеты и строится мнемосхема.
При помощи системы MasterSCADA
необходимо реализовать АРМ (автоматизированное рабочее место) на станции 2-го
подъема, водозабора МУП "Водоканал" помещения дежурной смены.
Дежурный с помощью системы MasterSCADA должен иметь возможность управлять
насосами скважин как в ручном, так и автоматическом режиме. Контролировать
уровень воды в резервуаре чистой воды. Система MasterSCADA должна автоматически
управлять электроотоплением скважин, в зависимости от температуры окружающего
воздуха. Обеспечить контроль состояния герконов на скважинах, в системе
сигнализации. Отображение аварийных сигналов насосов и электроотопления.
Возможность постановки скважины в ремонт или резерв. Учет наработки моточасов и
накопленного объема воды (счетчик воды), каждой скважиной. Отображать
перечисленные возможности на мониторе персонального компьютера в виде рабочего
экрана с отображением элементов управления (кнопок) и измеренных значений
переменных.
.3 Обзор программы 1С.Предприятие
Для разработки информационной
системы учета энергоресурсов, объектов водоснабжения и водоотведения, принято
решение использовать программу 1С.Предприятие. Отведенная роль программе
1С.Предприятие в проекте, это базы данных.
Платформа 1С.Предприятие имеет
гибкую и хорошо настраиваемую конфигурацию базы данных, которая реализует
выполнение множества задач по работе с данными [4, 5].
В информационной системе учета
энергоресурсов, объектов водоснабжения и водоотведения необходимо реализовать
следующие отчеты (рапорта):) Рапорт потребления электроэнергии ПАО
"Владимирэнергосбыт".) Рапорт "Сбыт".) Рапорт
себестоимости воды.
Так же требуется реализовать
загрузку документов в базу данных, содержащих объемы потребления электроэнергии
и объемы поднятой воды.
Рапорт потребления
электроэнергии ПАО "Владимирэнергосбыт" содержит данные по статьям
затрат. Это затраты в рублях на электроэнергию, которые понесло предприятие МУП
"Водоканал" на подъем воды, перекачку воды, перекачку стоков, затраты
на административно-управленческий персонал (потребление электроэнергии
административным зданием МУП "Водоканал"), согласно стоимости тарифа
на электроэнергию за месяц. Данные рапорта необходимы для бухгалтерии
предприятия МУП "Водоканал".
Рапорт "Сбыт",
содержит информацию о наименовании объекта (адрес) и потребление им
электроэнергии за месяц. Данные этого рапорта передаются сетевой организации
как подтверждение объемов.
Рапорт себестоимости воды
содержит информацию о средней стоимости затрат на подъем одного метра кубического
воды в рублях, а так же среднюю стоимость перекачки стоков, за один метр
кубический в рублях. Эти данные необходимы для проведения расчетов тарифов, за
водоснабжение и водоотведение в планово - экономическом отделе (ПЭО).
С помощью справочников, можно
указать тип объекта, тариф, статью затрат. В регистр сведений заносить
стоимость тарифов за текущий период, а при помощи функции отчеты, производить
все прописанные в макетах операции по обработке данных, с последующим
формированием отчета за период. Производить ручной ввод данных или
корректировку показаний приборов учета воды и электроэнергии, реализуем с
помощью функции "Документ", с последующим проведением "На
дату".
Все вышеперечисленные
функциональные возможности программы 1С.Предприятие, не только позволят
произвести с высокой точностью все необходимые расчеты полученных данных от
системы SCADA и рапортов
энергосбытовой компании, но существенно сократит время инженера - энергетика на
составление рапорта по статьям затрат [6].
2. Проектная часть
.1 Диаграмма прецедентов
На рисунке 7 показана диаграмма прецедентов. На
диаграмме видно, как инженер энергетик производит загрузку в информационную
базу «Учет электроэнергии» внешние файлы (рапорта от ПАО «Владимирэнергосбыт»,
отчеты с данными системы SCADA)
за период. Далее инженер энергетик вручную корректирует (при необходимости)
загруженные данные, вводит стоимость тарифов электроэнергии на текущий период.
Добавляет при необходимости новые объекты.
Все действия по обработке данных производит
информационная база «Учет электроэнергии» по командам инженера энергетика
"Провести" или "Сформировать отчет", после чего
производятся все необходимые вычисления и действия с данными для формирования
рапорта потребления электроэнергии по статьям затрат, рапорта сбыта и рапорта
себестоимости воды.
Рисунок 7 - Диаграмма прецедентов
.2
Диаграмма классов
Диаграмма классов
информационной системы учета энергоресурсов объектов водоснабжения и
водоотведения показана на рисунке 8.
Рисунок 8 - Диаграмма классов
Диаграмма классов показывает
заимствования переменных базы данных системы учета энергоресурсов объектов
водоснабжения и водоотведения показана на рисунке. На ней показаны справочники,
отчеты, регистры, документы информационной системы. В диаграмме показано
наследование типа переменной из конкретного источника (откуда она берется), при
загрузке или проведении документа или при формировании отчета. Все данные имеют
свой тип. В программе 1С.Предприятие при конфигурации базы данных напрямую
указываем путь к справочнику, регистру или документу, из которых наследуется
тип вновь добавленного реквизита.
Например, создать в справочнике
"Объекты" новый объект. При нажатии кнопки "Создать" вводим
наименование объекта, а тип и тариф выбираем из выпадающего списка
соответствующих названию справочников, которые автоматически открывает система.
Таким образом, не только добавляется название реквизита, но и наследуется его
тип.
.3 Диаграмма
последовательности
На рисунке 9 показана диаграмма последовательности.
На ней показано взаимодействие инженера-энергетика с системой SCADA
и платформой 1С.Предприятие. Последовательность действий инженера-энергетика,
показывает процесс, получения данных системы SCADA
и загрузку в базу данных 1С.Предприятие. Проведение корректировки, ввод
значений тарифов и формирование отчетов.
Рисунок 9 - Диаграмма последовательности
.4 Структура базы
данных
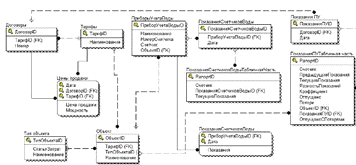
На рисунке 10 показана структура базы данных.
Структура содержит таблицы справочников, документов и регистров сведений.
Рисунок 10 - Структура базы данных
Структура базы данных показывает конфигурацию
программы 1С.Предприятие. В структуре показан набор справочников, регистров и
документов, которые необходимо реализовать при разработке конфигурации. Так же
в структуре реализованы связи между справочниками, документами и регистрами. На
связях показано заимствование переменных и поток данных.
3. Технологическая часть
В технологической части будут рассмотрены
принципы построения, конфигурация и настройки информационной системы учета
энергоресурсов объектов водоснабжения и водоотведения. Проектируемая
информационная система состоит из двух подсистем, обеспечивающих сбор и
обработку данных:
a) Система SCADA
отвечает за диспетчеризацию (управление) объектов водозабора МУП
"Водоканал", сбором и отображением на экране монитора данных и
ведение отчетов.
b) Программа
1С.Предприятие будет обрабатывать данные, полученные от системы SCADA,
а так же данные энергоснабжающей организации. На основании всех входных данных,
программа 1С.Предприятие будет формировать необходимые отчеты (рапорт по
статьям затрат, рапорт "Сбыт" и рапорт себестоимости воды).
.1 Разработка системы диспетчеризации в
программе SCADA
Система SCADA
должна обеспечивать следующий набор функций для обеспечения работы водозабора
МУП "Водоканал". Площадка водозабора МУП "Водоканал"
включает семь артезианских скважин, резервуар чистой воды и станцию 2-го
подъема, где находится помещение дежурной смены.
Дежурный станции 2-го подъема должен иметь
возможность дистанционно управлять артезианскими скважинами, включение и
отключение насосов скважин.
Отображаемые параметры монитора АРМ:
a) Кнопка режима
работы станции - "Автоматический/Ручной".
b) Кнопка
"Пуск/Стоп" для каждой скважины.
c) Кнопка
"Заблокировать" для каждой скважины.
d) Индикатор работы
насоса для каждой скважины.
e) Индикатор работы
тэна для каждой скважины.
f) Индикатор аварии
насоса для каждой скважины.
g) Индикатор аварии
тэна для каждой скважины.
h) Индикатор
состояния ремонта для каждой скважины.
i) Индикатор
срабатывания сигнализации для каждой скважины.
j) Счетчик моточасов
работы насоса для каждой скважины.
k) Счетчик поднятой
воды для каждой скважины.
l) Часы реального
времени с выводом даты.
m) Отображение
температуры окружающего воздуха.
n) Отображение
уровня воды в резервуаре.
o) Состояние
датчиков дискретного уровня резервуара.
p) Индикацию
датчиков сигнализации на люках резервуаров и двери скважины №7.
r) Окно с уставками
задержки включения по времени сигнализации, уставки задержки включения скважин
в автоматическом режиме и уставки задержки отключения электроотопления.
Параметры автоматического управления
электроотоплением скважин показаны в таблице 1.
Таблица 1 - Параметры системы электроотопления
|
Номер
параметра
|
Параметр
|
|
1
|
Включение
электроотопления скважин при достижении температуры окружающего воздуха,
измеренной датчиком температуры подключенному к прибору ТРМ200, меньшей либо
равной 0 градусов цельсия.
|
|
2
|
Обеспечивать
временную уставку задержки по времени, при достижении температуры порога
отключения электроотопления. Что бы избежать цикличного включения и
отключения электроотопления, при нахождении датчика в температурной области
от 0 до +1 градусов цельсия.
|
Необходимый набор параметров для каждой
скважины:
a) Управление
насосом скважины, "Пуск/Стоп".
b) Чтение сигнала
подтверждения работы насоса.
c) Подачу
управляющего сигнала включения электроотопления.
d) Чтение сигнала
подтверждения исправности тэна.
f) Чтение сигнала
тумблера "Отключение сигнализации".
g) Чтение сигнала с
тумблера "Ремонт", для блокировки сигнала "Пуск" на насос,
на время проведения ремонтных работ силового оборудования скважины.
h) Запуск счетчика
моточасов насоса при поступлении сигнала подтверждения работы насоса и
вычисление накопительного объема времени работы насоса.
i) Запуск счетчика
накопительного объема воды, при поступлении сигнала подтверждения работы
скважины.
Система SCADA
должна обеспечивать работу сигнализации объектов, путем индикации состояния
герконов.
Система SCADA
должна обеспечивать работу водозабора в ручном и автоматическом режиме.
Автоматический режим работы, должен удовлетворять следующим требованиям:
a) Автоматическое
включение скважин в работу.
b) Последовательное
включение скважин в сети водовода, через заданный интервал времени. Сначала
включается самая дальняя скважина, затем через заданное время следующая за ней
и т.д.. Это необходимо для предотвращения перегрузок и аварийного останова
насоса, по токовой защите в цепи электропитания, на которую влияют встречные
потоки воды в водоводе.
c) Подачу сигнала
управления на включение скважин по дискретным датчикам уровня.
e) Разрешение
автоматического включения скважин в заданный интервал времени, с 23 часов 30
минут до 6 часов 00 минут. В этом интервале стоимость электроэнергии ниже на
10% от стоимости в дневное время.
f) Блокировка
сигнала на включение скважины, при нажатой кнопке "Заблокировать",
для перевода скважины в состояние резерва.
Система SCADA
должна обеспечивать чтение значений температуры и уровня воды с прибора ТРМ200.
Система SCADA
должна обеспечивать формирование отчетов по заданным параметрам и интервалам.
Отчеты должны быть с расширением.xls
и записываться на жесткий диск компьютера АРМ. Система должна сгенерировать
четыре вида отчетов:
a) Отчет диспетчера.
Отчет формируется каждый час, с записью данных интервалом в 10 минут. Отчет
содержит данные об уровне воды и температуре, а так же о состоянии скважин (true
- в работе, false -
отключена), с выделением желтым цветом режима в работе (true).
Это удобно при просмотре отчета.
b) Отчет обхода
скважин. Отчет формируется каждые сутки, с записью данных интервалом 1 минута.
Отчет регистрирует по сигналу тумблера "Отключение сигнализации" на
скважине интервал времени, в котором дежурный был на скважине с проверкой.
Обход скважин предусмотрен должностной инструкцией дежурного электромонтера и
служит для проверки исполнения прямых обязанностей.
c) Отчет по
ресурсам. Отчет формируется каждые сутки, с записью данных интервалом 2 часа.
Отчет регистрирует накопительные объемы счетчиков воды и счетчиков моточасов.
Отчет нужен для контроля производительности насоса.
d) Отчет по ресурсам
за месяц. Отчет формируется по окончании календарного месяца и содержит строку
с накопленными объемами воды и объемами моточасов скважин. Отчет нужен для
контроля времени работы скважины за период (месяц), а также для регистрации
объемов поднятой воды.
При построении проекта в системе SCADA
самым важным аспектом является подключение к персональному компьютеру приборов
сети с интерфейсом RS-485.
Чтобы система SCADA могла
проводить опрос приборов сети, необходим MasterOPC
Universal
Modbus Server,
в котором сконфигурируем настройки приборов в сети Modbus.
Зададим типы переменных входов или выходов приборов. Настроим COM
- порты компьютера, к которым подключим приборы, введем сетевые настройки
приборов сети. Создадим две ветки сети с приборами.
На рисунке 11 показано окно настройки MasterOPC
Universal
Modbus Server,
в котором мы присоединили к серверу два COM
порта с подключенными приборами. В настройки COM
порта содержат стандартный набор настроечных данных, номер порта, четность,
скорость, количество стоповых бит и прочие настройки.
Рисунок 11 - окно
настройки
MasterOPC Universal Modbus Server
Далее к COM
порту 1-й линии добавляем пять приборов МДВВ, которые установлены на скважинах
№2, №3, №4, №5, №6 водозабора. На рисунке 12 показаны сетевые настройки прибора
МДВВ скважины №2.
Рисунок 12 - Сетевые настройки прибора МДВВ
Далее к прибору МДВВ добавляем теги, для входов
и выходов. В приборе МДВВ мы используем пять дискретных входов. К первому
подключен геркон сигнализации, ко второму подключен тумблер отключения
сигнализации, к третьему подключена контактная группа пускателя насоса (сигнал
подтверждения работы насоса), к четвертому подключено реле подтверждения
исправности тэна электроотопления, к пятому входу подключен тумблер
"Ремонт". Данные по состоянию входов прибор МДВВ передает по маске
входов. Каждому входу соответствует числовое значение. Первый вход
соответствует числу "1". Второй вход соответствует числу
"2". Третий вход соответствует числу "4". Значение
последующего входа равно значению предыдущего, умноженного на 2. Если на
приборе МДВВ пришли сигналы на вход "1" и вход "3", то
прибор передаст сумму значений этих входов, число "5". С помощью
такого способа используется только один тег, вместо пяти. Сокращение
численности тегов, сокращает стоимость программного обеспечения. На рисунке 13
показана настройка тега входов прибора МДВВ.
Рисунок 13 - Настройки тега входов IN1
Параметры настроек тега IN1,
включают основные настройки. Это адрес регистра памяти прибора, к которому
обращается сервер при опросе прибора. Тип данных в приборе и сервере, тип доступа.
Остальные настройки нужны для определенных задач.
Добавляем к прибору МДВВ еще три тега, для
управления выходными реле прибора. В приборах МДВВ выходные реле имеют
возможность работы в режиме широтно-импульсной модуляции (ШИМ). Диапозон ШИМ
выходов прибора МДВВ находится в пределах от 0 до 1000 миллисекунд (в диапозоне
частоты от 0 Гц до 1 кГц). Если присвоить выходу прибора МДВВ значение равное
"0", то контакты реле будут в состоянии "Разомкнуто", что
соответствует логическому "0". Если присвоить выходу прибора МДВВ
значение равное "500", то контакты реле будут включаться и
выключаться со скважностью 500 миллисекунд. Если присвоить выходу прибора МДВВ
значение равное "1000", то контакты реле будут в состоянии
"Замкнуто", что соответствует логической "1". На рисунке 14
показаны настройки выхода OUT1_1
прибора МДВВ.
Рисунок 14 - Настройка выхода OUT1_1
прибора МДВВ
Аналогично настраиваются остальные выходы
прибора. Меняются только адреса регистров памяти прибора.
Выход OUT1_1
включает в работу насос скважины. Выход OUT2_1
включает в работу электроотопление скважины. Выход OUT3_1
включает в работу сирену системы сигнализации, установленную внутри павильона
скважины, при незаконном проникновении злоумышленников внутрь павильона.
Аналогично задаются настройки и конфигурация
других приборов МДВВ скважин водозабора. Настроенную конфигурацию можно
проверить в режиме исполнения "RunTime".
При правильных настройках в колонке переменных отобразятся считываемые значения
переменных приборов, а значение качества связи по каждому тегу будет означать
"Ok".
Нажимаем на надпись в верхнем левом углу окна
"Сделать стартовым", на этом конфигурация сервера окончена. Теперь
сервер будет автоматически запускаться в работу, когда система SCADA
будет включаться в режим исполнения.
Перейдем к конфигурации системы SCADA.
Самое первое, что нужно сделать, это в дереве системы добавить компьютер, а в
него добавить установленный на нем MasterOPC
Universal
Modbus Server.
В дереве системы сразу появятся приборы, которые мы сконфигурировали в дереве MasterOPC
Universal
Modbus Server.
На рисунке 15 показано дерево системы с приборами, загруженными из MasterOPC
Universal
Modbus Server.
Рисунок 15 - Дерево системы программы MasterSCADA
В окне дерева объектов (под деревом системы)
добавим объект "Окно управления". Этот объект будет включать в себя
все приборы объектов водозабора, с заданной конфигурацией режима работы, а так
же мнемосхему. Далее требуется добавить объект в "Окно управления" и
назовем его "Сигнализация резервуаров". Этот объект будет содержать
распаковщик входов прибора МВ110-16ДН, который установлен на резервуаре чистой
воды. К прибору МВ110-16ДН подключены герконы сигнализации люков резервуаров и
датчики дискретного уровня воды. Добавим в объект "Сигнализация
резервуаров" из библиотеки операцию "Распаковка аналогового 32-бит.
значения". Так как прибор МВ110-16ДН имеет 16 входов, то в настройке
операции "Распаковка аналогового 32-бит. значения" необходимо указать
16 бит, вместо 32. Это необходимо, для того чтобы не мешались в конфигурации
неиспользуемые входы. На рисунке 16 показана операция "Распаковка
аналогового 32-бит. значения".
Рисунок 16 - Операция "Распаковка аналогового
32-бит. значения"
Методом "Drag
and Drop"
соединим вход IN8 прибора MV110-16DN
дерева системы, с входом операции "Распаковка аналогового 32-бит.
значения". Далее добавим 10 логических операций "Не", для
инвертирования сигнала датчиков. Это нужно для отображения состояния герконов
на мнемосхеме. Если геркон замкнут, то индикатор не горит. Если разомкнут, то
индикатор принимает фон красного цвета. Аналогично соединяем входы логических
операций "Не" с соответствующими выходами распаковщика. Добавляем в
"Сигнализация резервуаров" еще четыре значения, для индикации
датчиков дискретного уровня воды, с последующей установкой связей. Датчики
сигнализируют на рабочем экране крайние уровни воды и передают сигналы для
управления объекту "Управление насосами скважин".
Добавим в дерево объект "Уровнемер
ТРМ200". Функции прибора включают контроль двух датчиков. Датчик
гидростатического уровня измеряет столб воды в резервуаре и нужен для
отображения на мониторе АРМ, реального значения уровня воды в миллиметрах. Датчик
температуры измеряет температуру окружающего воздуха. Прибор ТРМ200 передает
значения датчиков в систему SCADA,
для дальнейшей обработки. Так же в объекте "Уровнемер ТРМ200"
прописаны настройки для управления электроотоплением скважин. В дерево объекта
добавлены логические операции, операция "Задержка по времени", а так
же "Программа ST".
С помощью операции "Программа ST"
разработаем программу управления электроотоплением по условию. На рисунке 17
показан код программы ST,
условия работы электроотопления.
Рисунок 17 - Код программы ST,
для управления электроотоплением
Если температура воздуха меньше либо равна 0
градусов цельсия, то подается команда на включение электроотопления. А операция
"Задержка по времени" предназначена для установки задержки отключения
электроотопления. С помощью логических операций мы добиваемся правильной
работы, созданного нами объекта "Уровнемер ТРМ200".
На рисунке 18 показан объект "Управление
насосами скважин". Функция этого объекта, режим работы скважин
"Автоматический/Ручной", а также селективность включения скважин в
автоматическом режиме, с заданной задержкой включения по времени.
Рисунок 18 - Объект "Управление насосами
скважин"
С помощью операции "Управление"
добавим кнопку, выполняющую функцию выбора режима работы
"Автоматический/Ручной". Далее добавим эту операцию на мнемосхему и
она примет вид кнопки. В настройках кнопки введем название в отжатом и нажатом
состоянии, зададим цвет, присвоим значок. Построение мнемосхемы реализуем в
конце этой главы. Далее требуется добавить в дерево объекта "Управление
насосами скважин" операцию "Задатчик дискретный" из библиотеки
"Управление" и переименуем его "Время вкл/выкл насосов". В
настройках этой функции укажем время включения и время отключения насосов. Это
необходимо для выполнения условия автоматического режима работы (экономия
затрат на электроэнергию). Объект "Дискретный уровень" содержит
логику работы водозабора по уровню воды в резервуаре автоматического режима
работы. Это простая логика запуска насосов в работу при отключении датчиков
верхнего уровня, а затем датчиков нижнего уровня. Когда вода слилась с
резервуара ниже отметки датчиков нижнего уровня. Но как только резервуар
наполнится и датчики нижнего и верхнего уровня просигнализируют наполнение, то
поступит команда на отключение насосов. С объекта "Дискретный
уровень" сигнал управления насосами напрямую подается на самые удаленные
скважины (скважина №4, №6, №8). Скважины №3 и №2 находящиеся на одной ветке
водовода включатся с задержкой по времени. Аналогично с задержкой включится
скважина №5, которая работает на одной ветке водовода со скважиной №6. Как
видно из рисунка 18, ниже добавлены операции "Задержка включения".
Далее в дерево добавлены "Значения", для скважин №2, №3, №5. Эти
значения добавим на экран "Уставки", где будем в пользовательском
режиме задавать необходимое время задержки включения.
Рассмотрим реализацию внутренней логики работы
скважины №1 (логика работы всех скважин одинакова). Добавим в дерево объектов
новый объект и назовем его "Скважина №1". Добавим в дерево объекта
"Скважина №1" группу, с помощью которой установим связь с выходами
прибора МДВВ скважины №1. На рисунке 19 показан пример добавления группы значений.
Рисунок 19 - Пример добавления группы значений в
дерево объекта
Установим связь с прибором MDVV,
2-й линии связи дерева системы. Далее требуется ввести названия выходным
значениям, в соответствии с определенными выходами прибора МДВВ. Это необходимо
для читаемости конфигурации. Добавим в дерево объекта "Скважина №1",
операцию "Распаковка аналогового 32-бит. значения" и переименуем ее в
"Распаковка входов МДВВ скважины №1". В настройках операции "Распаковка
входов МДВВ скважины №1" необходимо задать значение 6 бит. Соединим выход
"IN1"
прибора MDVV, 2-й линии
связи, дерева системы с входом операции "Распаковка входов МДВВ скважины
№1". Теперь реализована возможность управлять выходами прибора МДВВ
скважины №1, а так же считывать состояние дискретных входов. Путем добавления в
дерево объекта логических операций, операций управления, операций работы со
временем, пульсатора, программ ST,
счетчика импульсов, реализуем алгоритм работы скважины.
Рассмотрим алгоритм операции "Пуск
насоса". Как показано на рисунке 20, программа "Пуск насоса"
имеет пять входов и два выхода. Вход "kn"
соединен с кнопкой "Пуск". При нажатии кнопки "Пуск", на
вход "kn"
подается логическая единица и выходу "pn"
присваивается значение "1000". Выход "pn"
соединен с значением "Включение насоса скважины №1", группы выходов
"Выходы МДВВ". Таким образом мы записали в регистр памяти выхода №1
прибора МДВВ, значение "1000", от чего сработало реле выхода и
запустился в работу насос. Вход "kb"
соединен с кнопкой "Блокировка". Если нажата кнопка
"Блокировка", то блокируется сигнал пуска насоса в автоматическом
режиме и выходу "pn"
присвоено значение "0". Логическая единица на входе "ka"
означает, что станция переведена в автоматический режим работы. Чтобы насос
запустился в работу, входу "su"
должна быть присвоена логическая единица из операции "ИЛИ",
"Включение насосов в работу по уровню и времени", объекта
"Управление насосами скважин" дерева объектов. Вход "sr"
соединен с операцией "Распаковка входов МДВВ скважины №1", выход 2. Это
сигнал подтверждения работы насоса скважины. Если на скважину ушел сигнал пуска
насоса в работу, а сигнал подтверждения работы насоса не пришел в систему, то
система определит эту ситуацию как аварию насоса. Соответственно на выходе
"sa"
появится логическая единица и на рабочем экране АРМ индикатор аварии насоса,
загорится красным цветом. На рисунке 20 показан код программы ST
"Пуск насоса".
Рисунок 20 - Код программы "Пуск
насоса"
При помощи добавленных в объект "Скважина
№1" операций реализованы остальные требования к объекту.
Что бы не тратить время на создание подобных
объектов, в программе предусмотрено дублирование. При помощи команды
"Дублировать" задаем необходимое число копий и получаем остальные
скважины. Устанавливаем внешние связи продублированных объектов с другими
объектами дерева объектов, а так же дерева системы. Объекты управления
скважинами готовы.
По аналогии создадим объект "Уставки"
и объект "Управление отчетами". При помощи библиотеки программы реализуем
алгоритмы работы этих объектов.
На вкладке "Окна" объекта "Окно
управления" реализуется мнемосхема рабочего проекта. При помощи палитры на
проект рабочего экрана наносятся графические примитивы, стрелочные приборы,
элементы управления, индикаторы и многое другое. Функциональный набор программы
позволяет реализовать проекты любой сложности. Для более красивого отображения
на экране монитора зададим размер экрана на котором будет отображаться рабочее
окно, и выполним фон, на котором будут расположены элементы управления (кнопки)
и индикаторы. На рисунке 21 показана разрабатываемая мнемосхема проекта системы
диспетчеризации водозабора МУП "Водоканал".
Рисунок 21 - Разработка мнемосхемы проекта
Кнопки управления, индикаторы, значения
моточасов и других переменных добавляются на экран методом "Drag
and Drop"
из дерева объектов, которое находится слева от палитры. Справа находится дерево
элементов мнемосхемы, а ниже свойства элемента. В свойствах элемента
настраивается внешний вид элемента, выполняются надписи и значки команд. При
наведении курсора на элемент, программа показывает путь расположения в дереве
объектов. Эта опция программы не позволяет ошибиться программисту при большом
расположении одинаковых элементов.
Отладка проекта производится как в процессе
создания определенного объекта, так и всего проекта в целом. При нажатии на
значок "Рука" верхней панели инструментов, программа переходит в
режим "Отладка". В режиме "Отладка" можно проверить
правильность работы объектов. Выявить ошибки вычислений, логических операций, а
так же связей. На рисунке 22 показан пример отладки проекта системы
диспетчеризации водозабора МУП "Водоканал".
Рисунок 22 - Пример отладки проекта
Входу IN1
прибора MDVV1 присвоено
значение "2", это значение передалось в дерево объектов
"Скважина №2" на вход функции распаковки входов. Соответственно
"Выход1" этой функции принял значение "Включено".
Аналогично тестируется весь проект, включая мнемосхему рабочего экрана АРМ.
.2 Разработка конфигурации в программе
1С.Предприятие
В соответствии со структурой базы данных,
показанной на рисунке 10 создадим справочники. В таблице 2 показаны названия
справочников и входящие в них реквизиты.
Таблица 2 - Справочники
|
Справочник
|
Наименование,
реквизит
|
Ссылка
на справочник
|
|
Договоры
|
Номер
договора
|
-
|
|
Тарифы
|
Наименование
тарифа, Договор
|
-
Договоры
|
|
Тип
объекта
|
Наименование
Статья затрат
|
-
-
|
|
Объекты
|
Наименование
Тип Тариф
|
-
Тип объекта Тарифы
|
|
Приборы
учета воды
|
Объект
Номер счетчика Счетчик
|
Объекты
- -
|
Таблица 2 показывает связи (заимствования) между
справочниками. Дерево конфигурации содержит операцию "Обработки".
Добавим две обработки. Это "Загрузка рапорта" и "Загрузка
объемов воды". С помощью обработок требуется реализовать загрузку внешнего
файла с расширением "xls".
Рапорт ПАО "Владимирэнергосбыт" рисунок 23 содержит 13 столбцов.
Рисунок 23 - Фрагмент файла рапорта
А на рисунке 24 показан рапорт, составляемый
инженером-энергетиком для бухгалтерии. Чтобы получить итоговые цифры по типам,
тарифам и статьям затрат, инженеру-энергетику вручную приходится делать выборку
данных по объектам, которые занимают 152 строки таблицы содержащие данные по 82
объектам.
Рисунок 24 - Рапорт составляемый
инженером-энергетиком
Для реализации проекта достаточно загрузить 9
столбцов. Параметры загрузки внешнего файла реализуются в виде процедур модулей
форм обработок. В процедуре "На клиенте" реализуем расширение работы
с файлами. На рисунке 25 показан код процедуры "На клиенте".
Прописываем работу с таблицами, которые имеют расширение "xls".
В процедуре "На сервере без контекста" реализована загрузка в
справочник "Объекты" списка наименований объектов. Так как
загружаемый рапорт кроме постоянных объектов договора может содержать и
временные подключения, которые необходимо отнести к типам и статьям затрат. Для
этого в программе предусмотрена ручная корректировка данных. На рисунке 26
показана процедура "На сервере без контекста".
Рисунок 25 - Процедура "На клиенте"
Рисунок 26 - Процедура "На сервере без
контекста"
Рисунок 27 - Фрагмент данных, загруженных в
документ "Показания ПУ"
Процедурой "На сервере" реализуем
загрузку в документ всех необходимых столбцов и строк таблицы файла. Так же
"На сервере" реализуем условие загрузки "На дату". Таким
способом данные загружаемого файла направляются в документ "Показания
ПУ" вместе с указанным началом и концом периода (число, месяц, год). На
рисунке 27 показаны загруженные данные файла рапорта.
Рисунок 28 - Процедура выборки данных из таблицы
"На сервере"
На рисунке 28 в процедуре "На сервере"
показана реализация условий загрузки файла, выборка столбцов, фильтрация не
нужных строк, а так же параметры считывания табличных данных это начальная
строка и команда остановки цикла считывание таблицы.
При проведении документа данные записываются в
регистр накопления "Потребление электроэнергии" рисунок 29, где
измерением является "Объект" и "Договор", а ресурсом -
объемы потребленной электроэнергии за период. Из данных содержащихся в регистре
накопления "Потребление электроэнергии", при помощи операции
"Отчеты" формируются рапорта.
Рисунок 29 - Данные в регистре накопления
"Потребление электроэнергии"
Реализуем рапорт потребления электроэнергии ПАО
"Владимирэнергосбыт". Первый столбец рапорта содержит данные
"Договор", "Наименование потребителя" и "Тариф".
Второй столбец "Статья затрат", третий "Всего кВтч",
четвертый "Тариф, руб." и пятый "Сумма, руб.". При помощи
конструктора запросов показанного на рисунке 30 в основной схеме компоновки
данных реализуем форму отчета.
Рисунок 30 - Конструктор запроса
В конструкторе запроса добавляем данные из
регистров, вставляем функции и реквизиты необходимые для формирования рапорта.
В основной схеме компоновки данных формируется запрос. Добавим "Набор
данных" рисунок 31 названия полей рапорта.
Рисунок 31 - Набор данных
Реализованный рапорт будет содержать информацию
о сумме затрат на электроэнергию по типам объектов, к которым относятся статьи
затрат.
Рисунок 32 - Рапорт потребления электроэнергии
На рисунке 32 показан реализованный рапорт
потребления электроэнергии по статьям затрат.
Стоимость электроэнергии изменяется каждый
месяц. Регистр "Цены продажи", показанный на рисунке 33 записывает
стоимость тарифов электроэнергии в базу данных за период. Так же регистр
"Цены продажи" содержит сведения о договоре. Данные о стоимости
электроэнергии вносятся вручную каждый месяц по данным счета-фактуры ПАО
"Владимирэнергосбыт".
Рисунок 33 - Регистр сведений "Цены
продажи"
Рапорт "Сбыт" рисунок 34 формируется
на основании дынных за период регистра накопления "Потребление
электроэнергии".
Рисунок 34 - Рапорт "Сбыт"
Реализацию расчета себестоимости воды выполним
следующим образом. Создадим справочник "Приборы учета воды", который
будет содержать сведения о счетчиках воды, наименовании и самом объекте, где
установлен прибор учета. На рисунке 35 показан справочник "Приборы учета
воды". Данные о объекте выбираются из справочника "Объекты"
подсистемы "Учет электроэнергии".
Рисунок 35 - Справочник "Приборы учета
воды"
Приборы учета воды устанавливаются только на
насосных станциях (скважинах) и на канализационных насосных станциях (КНС)
объектов МУП "Водоканал". По аналогии загрузки файла рапорта ПАО
"Владимирэнергосбыт" реализуем загрузку отчета системы SCADA
"Отчет по ресурсам за месяц" в обработке "Загрузка объемов
воды". Данные которые содержит файл "Отчет по ресурсам за месяц"
сначала загружаются в документ "Показания счетчиков воды". Создадим
регистр сведений "Показания счетчиков воды" рисунок 36, который будет
содержать данные показаний приборов учета за период.
Рисунок 36 - Регистр сведений "Показания
счетчиков воды"
Данные в регистр сведений записываются после
проведения документа. Создадим регистр накопления "Потребление воды"
рисунок 37, который хранит накопительные данные по приборам учета воды. Эти
данные необходимы для вычисления объема перекачанной воды за период. Говоря
простыми словами, регистр накопления хранит "Предыдущие показания", а
"Текущие показания" запишут в базу данных (регистр сведений) только в
начале следующего периода.
Рисунок 37 - Регистр накопления
"Потребление воды"
Отчет "Себестоимость воды" должен
содержать среднее значение себестоимости воды и объемы воды по каждому тарифу
электроэнергии. На основании рапорта потребления электроэнергии ПАО
"Владимирэнергосбыт" реализуем расчет себестоимости воды путем
добавления в отчет столбца "Потребление воды, куб.м" и столбца
"Себестоимость, руб/куб.м". На рисунке 38 показана схема компоновки
данных отчета "Себестоимость воды".
Рисунок 38 - Схема компоновки данных отчета
"Себестоимость воды"
Так как объекты, на которых ведется учет воды
уже есть в справочниках, то тип и тариф относящийся к ним наследуется в отчет
"Себестоимость воды", что позволяет выполнить все необходимые расчеты
себестоимости воды. На рисунке 39 показан сформированный отчет
"Себестоимость воды".

4. Эксплуатационная часть
Эксплуатационная часть бакалаврской работы
составлена из двух частей. Первая часть содержит описание работы с системой
диспетчеризации запущенной в режим исполнения. Вторая часть содержит описание
работы с документами в программе 1С.Предприятие.
.1 Тестирование системы диспетчеризации
программы SCADA
Тестирование системы диспетчеризации проведены
на станции 2-го подъема водозабора МУП "Водоканал". В дежурном
помещении станции 2-го подъема установлен персональный компьютер, на который
установлен пакет программного обеспечения MasterSCADA
и MasterOPC
Universal
Modbus Server.
Так же установлены драйвера для работы с адаптерами связи АС-4, USB/RS-485.
Добавлены в папки с проектами MasterSCADA
и MasterOPC
Universal
Modbus Server
разработанные конфигурации программ. Так же на жесткий диск персонального
компьютера установлен пакет Microsoft
Office для открытия и
просмотра отчетов. На рисунке 40 показано АРМ дежурного станции 2-го подъема.
Слева монитор системы SCADA,
справа монитор системы видеонаблюдения.
Реализованная программа проекта системы
диспетчеризации выполнена с учетом, что пользоваться ей будет персонал, который
имеет минимальный уровень знаний работы с компьютером. Простота и наглядность
рабочего экрана системы SCADA
не позволяет запутаться в элементах управления и индикации. Управление
осуществляется при помощи манипулятора "Мышь" и левой кнопки
"Мыши".
Для запуска программы системы диспетчеризации
необходимо зайти в меню "Пуск", и наведем мышь на цветной кубик с
надписью MasterSCADA.
Справа появится выпадающий список проектов, выберем проект с названием
"Станция" и щелкнем левой клавишей мыши по нему. Появится окно
идентификации оператора рисунок 41.
Рисунок 40 - АРМ дежурного станции 2-го подъема
Рисунок 41 - Окно идентификации оператора
Это окно запрашивает пароль для входа в систему.
Это необходимо в проектах, где систему используют несколько операторов с
различными правами доступа к управлению и данным. На станции 2-го подъема
система эксплуатируется круглосуточно не отключаясь, чтобы обеспечивать
стабильное водоснабжение города холодной водой и дежурным сменам не приходиться
перезапускать компьютер АРМ. Поэтому нет надобности ставить пароль на систему.
Нажимаем кнопку "ОК" после чего появляется рабочий экран режима
исполнения системы диспетчеризации станции 2-го подъема водозабора.
Одновременно с этим запускается в скрытом режиме MasterOPC
Universal
Modbus Server
и начинает опрос состояния входов и выходов приборов сети. На рисунке 42
показано рабочее окно программы MasterSCADA
в режиме исполнения.
Рисунок 42 - Рабочее окно программы MasterSCADA
в режиме исполнения
В левой части экрана расположены кнопки
управления станцией, а остальная часть экрана используется для отображения
состояния скважин, сигнализации данных приборов и датчиков.
Режим работы станции имеет два варианта,
"Ручной" и "Автоматический. Для работы станции в ручном режиме
кнопка режима работы станции должна быть в отжатом состоянии как показано на
рисунке 43.
Рисунок 43 - Состояние кнопки в ручном режиме
работы станции
В ручном режиме работы станции дежурный смены
может управлять включением и отключением скважин вручную, не зависимо от
состояния датчиков дискретного уровня воды в резервуаре и времени суток. Такой
режим удобен для поддержания постоянного уровня воды в резервуаре.
Для перевода станции в автоматический режим
работы необходимо при помощи мыши нажать кнопку режима работы станции. Кнопка
примет нажатое состояние, изменит надпись режима на "Автоматический",
а система возьмет под контроль управление скважинами. На рисунке 44 показана
кнопка в состоянии автоматического режима.
Рисунок 44 - Состояние кнопки в режиме
"Автоматический"
В автоматическом режиме работы станция управляет
скважинами в зависимости от уровня воды в резервуаре и времени суток. Уровень
воды в резервуаре контролируют датчики дискретного уровня, которые показаны на
рисунке 45.
Рисунок 45 - Состояние датчиков дискретного
уровня
Для каждого уровня предусмотрено по два датчика,
основной и дублирующий. Это необходимо для обеспечения бесперебойной работы
станции, если выйдет из строя какой либо датчик. Как только датчики нижнего
уровня отключатся (вода опустится до уровня 1, 5 метра), то система даст
команду на запуск скважин для наполнения резервуара. Программой предусмотрен
запуск в работу не всех скважин одновременно, а только самых дальних от
резервуара. Далее через заданное время система включит в работу следующие от
дальних скважины. Такой алгоритм необходим из за особенностей системы подачи
воды в резервуар. Если в системе водовода включится первой скважина находящаяся
в середине линии водовода, то вода пойдет в направлении резервуара и в
направлении дальней скважины, при запуске которой встречные потоки воды окажут
большую нагрузку на электродвигатель насоса, что может привести к выходу из
строя насосного агрегата, срабатыванию защиты и останову скважины.
Окно уставок расположено в правой верхней части
экрана в виде маленькой картинки. Если по ней щелкнуть мышью, то окно уставок
откроется. На рисунке 46 показано окно уставок.
Рисунок 46 - Окно уставок
Для корректной работы станции необходимо
выполнить уставки значений времени задержки. В окне уставок вводятся следующие
параметры:
a) Время отключения
тенов, минут. Для предотвращения циклического включения и отключения
электроотопления скважин в период нахождения датчика температуры на границе
между 0 и +1 градусом цельсия.
b) Время задержки
включения сигнализации, секунд. Если через заданное время в окне уставок на
скважине не выключить сигнализацию, то включится сигнал тревоги.
c) Задержка
включения скважин, минут. Этот пункт рассмотрен выше.
Для задания значения уставки нужно щелкнуть
левой клавишей мыши по области поля объекта и появится окно ввода значения. В
него вводим необходимое значение времени.
Чтобы исключить включение в работу скважины в
автоматическом режиме работы станции на время проведения плановых
профилактических работ, программой предусмотрена блокировка сигнала управления
в виде кнопки "Заблокировать" которая показана на рисунке 47.
Рисунок 47 - Кнопка блокировки скважины в
состоянии разблокировки
Рисунок 48 - Кнопка блокировки скважины в
состоянии блокировки
На рисунке 48 показана кнопка в состоянии
блокировки. Надпись "Разблокировать" и значок предупреждения
указывают дежурному смены о состоянии скважины.
В ручном режиме работы станции дежурный смены
может вручную управлять скважинами. При помощи кнопки "Пуск"
показанной на рисунке 49 и рисунке 50, осуществляется управление насосом
скважины.
Рисунок 49 - Кнопка пуска в состоянии останова
скважины
Рисунок 50 - Кнопка пуска в состоянии работы
скважины
Одновременно с кнопкой состояние насоса
индицируется на рабочем экране АРМ. Расположенные индикаторы на поле скважины
отображают состояние объекта. Рассмотрим поле одной из скважин. На рисунке 51
представлено состояние объекта в режиме исполнения.
Рисунок 51 - Состояние скважины в режиме
исполнения
Как видно из рисунка 51, насос на скважине №4
находится в работе. Это показывает кнопка и индикатор "Работа
насоса". Если на скважине произойдет авария насоса то индикаторы сменят
режим, рисунок 52.
Рисунок 52 - Индикация аварии насоса
На рисунке 53 и рисунке 54 показана индикация
состояния тена скважины.
Рисунок 53 - Индикация работы тена
Рисунок 54 - Индикация аварии тена
На каждой скважине установлен тумблер
"Ремонт". Он необходим для того чтобы блокировать со скважины сигнал
ручного или автоматического включения насоса, на время проведения ремонтных
работ силового оборудования. Рисунок 55 показывает состояние ремонта скважины.
Рисунок 55 - Индикация ремонта скважины
Как видно из рисунка 51 состояние сигнализации
находится в дежурном режиме. Индикатор не окрашен в красный цвет, а надпись
находится в неактивном состоянии. Если сработает геркон сигнализации, то
надпись станет активной и начнет мигать, а индикатор станет красного цвета. На
рисунке 56 показано активное состояние индикатора сигнализации.
Рисунок 56 - Индикатор и надпись сигнализации в
активном состоянии
Справа от индикаторов сигнализации и ремонта
скважины находятся индикаторы счетчика моточасов и счетчика воды. Они выводят
на экран значения наработки времени насосом и объем поднятой воды. На рисунке
57 представлены индикаторы моточасов и счетчика воды.
Рисунок 57 - Индикация значений моточасов и
счетчика воды скважины
В правом нижнем углу экрана находится поле с индикаторами
сигнализации люков резервуаров и скважины №7. Сигнализация резервуаров работает
по аналогии сигнализации скважин. На рисунке 58 показаны индикаторы
сигнализации резервуаров и скважины №7.
Рисунок 58 - Индикаторы сигнализации резервуаров
и скважины №7
В верхней части экрана отражены значения
датчиков уровня воды и температуры воздуха прибора ТРМ200, для визуального
контроля параметров дежурной сменой. Рядом с ними находятся часы показывающие
время и дату. На рисунке 59 показаны данные прибора ТРМ200 и часы.
Рисунок 59 - Данные с прибора ТРМ200 и часы
Рисунок 60 - Каталог отчетов
В системе названиями для отчетов служит дата и
время. На рисунке 61 показаны записанные отчеты в папку "Отчет
диспетчера".
Рисунок 61 - Файлы отчетов
На рисунке 62 показан пример отчета диспетчера.
Отчет формируется с реальными данными интервалом 10 минут.
Рисунок 62 - "Отчет диспетчера"
Отчет отражает данные уровня воды и температуры
воздуха, а так же регистрирует работу скважин. При помощи выделения состояния
скважины желтым цветом в режиме работы (True),
реализована читаемость отчета.
На рисунке 63 показан отчет обхода скважин, в
котором регистрируется время когда дежурный смены проводил проверку объекта.
Рисунок 63 - отчет обхода скважин
На рисунке 64 представлен отчет по ресурсам за
сутки. В него заносятся данные моточасов и счетчиков воды с интервалом два
часа.
Рисунок 64 - Отчет по ресурсам за сутки
На рисунке 65 представлен отчет по ресурсам за
месяц. Отчет формируется один раз в месяц по истечении периода. В него
записываются последние показания счетчиков воды и моточасов. В столбце
"Время" указано время формирования отчета или говоря простыми
словами, списание текущих (последних) показаний счетчиков расхода воды и
счетчиков моточасов производится на указанную дату и время. Именно этот отчет
используется для загрузки в программу 1С.Предприятие.
Рисунок 65 - Отчет по ресурсам за месяц
Тестирование системы диспетчеризации показало
отличную надежность, устойчивость к промышленной помехе, удобство и простоту
использования, полное отсутствие потери данных и хорошую управляемость
объектами.
.2 Тестирование информационной системы учета
энергоресурсов объектов водоснабжения и водоотведения в программе 1С.Предприятие
Запустим программу 1С.Предприятие, в открывшимся
окне показанном на рисунке 66 выберем из списка базу данных "Учет
энергоресурсов", затем нажмем на кнопку в верхнем правом углу с надписью
"1С.Предприятие". В открывшимся окне появится главное окно программы.
В верхней вкладке расположены названия подсистем "Учет
электроэнергии" и "Учет воды".
Рисунок 66 - Окно запуска программы
1С.Предприятие
Начинать работу в программе 1С.Предприятие
следует с загрузки файла рапорта с потребленными объемами электроэнергии по
точкам учета. Для этого необходимо открыть подсистему "Учет
электроэнергии" и в появившихся вкладках выбрать операцию сервис рисунок
67, нажав на которую появится сообщение "Загрузка рапорта".
Рисунок 67 - Загрузка рапорта
Нажимаем на надпись "Загрузка
рапорта", далее в открывшемся окне рисунок 68 вводим дату загрузки,
указываем номер договора и нажимаем кнопку "Загрузить".
Рисунок 68 - Выбор договора и даты
На рисунке 69 показано окно выбора файла.
Выбираем нужный файл и нажимаем кнопку "Открыть" и начинается
загрузка данных файла в базу данных.
Рисунок 69 - Выбор файла
Переходим на вкладку "Показания ПУ",
это созданные базой документы с указанием даты загрузки, где по дате загрузке
видим загруженный рапорт. На рисунке 70 показаны загруженные документы
"Показания ПУ".
Рисунок 70 - Список загруженных на дату документов
"Показания ПУ"
Открываем документ с датой загрузки, которая
была указана при загрузке файла. На рисунке 71 показан загруженный файл, данные
которого необходимо проверить с исходным файлом. Как видно из рисунка 71 при
необходимости можно добавить или откорректировать загруженные данные и только
потом нажимаем кнопку "Провести и закрыть". После этого данные
запишутся в регистр накопления.
Рисунок 71 - Проведение документа
Список объектов загруженного рапорта, одновременно
загружается в справочник "Объекты" в котором тоже необходимо
проверить наличие всех объектов согласно рапорта. Это необходимо, когда сетевая
организация включает объекты не входящие в договор энергоснабжения. Например
"Временное подключение", оно используется МУП "Водоканал"
при авариях на коллекторах канализации, для подключения насосного оборудования
при перекачке стоков. Соответственно таким объектам необходимо указать тип и
тариф. На рисунке 72 показан справочник "Объекты".
Рисунок 72 - Справочник "Объекты"
Так же в справочнике "Объекты" есть
возможность добавить новый объект. Для этого необходимо нажать кнопку
"Создать" и в появившемся окне указать наименование объекта, а из
выпадающих списков выбрать тип и тариф.
Справочник "Тарифы" рисунок 73
содержит информацию о наименовании тарифа и к какому договору он относится.
Рисунок 73 - Справочник "Тарифы"
Справочник "Тип объекта" рисунок 74
содержит наименование типов и к каким статьям затрат они принадлежат.
Рисунок 74 - Справочник "Тип объекта"
Справочник "Договоры" рисунок 75
содержит номера договоров электроснабжения.
Рисунок 75 - Справочник "Договоры"
Теперь необходимо в регистр сведений "Цены
продажи" ввести стоимость тарифов электроэнергии за прошедший период. Ввод
стоимости тарифов осуществляется вручную. Так же новому вводимому тарифу
присваивается номер договора, наименование и стоимость электроэнергии и
мощности.
На рисунке 76 показан регистр сведений
"Цены продажи". После добавления новой цены или изменении ранее
введенных цен, необходимо указать на какую дату вводится цена. Это необходимо
когда по истечении квартала энергосбытовая компания ПАО
"Владимирэнергосбыт" присылает счета-исправления, в которых стоимость
тарифа электроэнергии немного отличается от той что была указана ранее за
период. Таким образом инженер-энергетик имеет возможность переделать рапорт для
бухгалтерии по статьям затрат с измененными тарифами.
Рисунок 76 - Регистр сведений "Цены
продажи"
Далее нажимаем на кнопку "Отчеты" и из
выпадающего списка выбираем отчет "Рапорт потребления
электроэнергии", как показано на рисунке 77.
Рисунок 77 - Выбор отчета "Рапорт
потребления электроэнергии"
Нажимаем на название отчета "Рапорт
потребления электроэнергии" и в появившемся окне в правой части экрана
нажимаем кнопку "Еще". В открывшимся списке команд, выбираем команду
изменить вариант. Откроется окно варианта формирования отчета "Рапорт
потребления электроэнергии", в котором необходимо поставить дату начала
периода и дату конца периода. На рисунке 78 представлено окно настроек варианта
отчета.
Рисунок 78 - Окно настроек варианта отчета
Нажимаем кнопку "Завершить
редактирование", а в окне формирования отчета "Рапорт потребления
электроэнергии" нажимаем кнопку "Сформировать". На рисунке 79
представлен отчет с названием "Рапорт потребления электроэнергии ПАО
Владимирэнергосбыт".
Рисунок 79 - Готовый отчет
Проверка правильности расчетов показала, в
итоговой строке отчета объем электроэнергии совпадает с итоговым объемом
рапорта энергоснабжающей организации ПАО "Владимирэнергосбыт". Так же
совпадает итоговая сумма затрат на электроэнергию, с точностью до одной копейки
с суммой указанной в счете-фактуре ПАО "Владимирэнергосбыт".
Аналогично задав начало и конец периода
сформируем рапорт "Сбыт". На рисунке 80 показан сформированный рапорт
"Сбыт".
Рисунок 80 - Рапорт "Сбыт"
Перейдем к подсистеме "Учет воды", для
формирования отчета себестоимости воды. Для этого необходимо загрузить файл
отчета системы SCADA
"Отчет ресурсы за месяц". Нажмите на кнопку "Сервис", а так
же на появившуюся надпись "Загрузка объемов воды". Далее в
открывшемся окне нажимаем кнопку "Загрузить". Откроется окно рисунок
81 "Выберите файл", где в списке необходимо выбрать необходимый файл.
При нажатии кнопки "Открыть" начинается загрузка файла в документ
"Показания счетчиков воды".

Открываем документ (рисунок 82) с загруженными
"На дату" данными и вручную добавляем текущие показания приборов
учета в объекты которые не подключены к системе SCADA.
Рисунок 82 - Ввод текущих показаний счетчиков
воды
После завершения ввода текущих показаний по всем
объектам, указываем дату проведения документа и нажимаем кнопку "Провести
и закрыть". Данные записываются в регистр накопления.
Справочник "Приборы учета воды"
содержит наименование, объект (выбирается из справочника "Объекты"
подсистемы "Учет электроэнергии"), а так же номер счетчика воды и его
тип. На рисунке 83 показан справочник "Приборы учета воды".
Рисунок 83 - Справочник "Приборы учета
воды"
Далее необходимо сформировать отчет за период по
себестоимости воды. В подсистеме "Учет воды" необходимо нажать на
кнопку "Отчеты", далее нажать на появившуюся надпись
"Себестоимость воды". За тем изменив начало и конец периода в
варианте загрузки формируем отчет. На рисунке 84 показан сформированный отчет
"Себестоимость воды". Как видно из рисунка 84 отчет сформирован по
данным отчета "Рапорт потребления электроэнергии ПАО
Владимирэнергосбыт" в который добавлена колонка "Потребление воды,
куб.м" и колонка "Себестоимость, руб/куб.м". В сформированном
отчете данные по себестоимости воды выводятся в усредненном виде, по каждому
типу объекта и типу тарифа. Эти данные необходимы для Планово-Экономического
Отдела (ПЭО), которые закладываются в расчеты стоимости тарифов холодного
водоснабжения и тарифов на канализацию.
Рисунок 84 - Отчет "Себестоимость
воды"
Заключение
Основным результатом выполнения работы стало
создание информационной системы учета энергоресурсов объектов водоснабжения и
водоотведения, предназначенной для сбора данных и диспетчерского управления
объектами водозабора МУП "Водоканал", а так же обработки полученных
данных в программе 1С.Предприятие и формирование отчетов.
В информационной системе учета энергоресурсов
объектов водоснабжения и водоотведения реализованы: высокая надежность,
устойчивость к промышленной помехе, удобство и простота использования, полное
отсутствие потери данных и хорошая управляемость объектами, формирование
отчетов и точность проводимых расчетов, а так же загрузка данных, значительное
сокращение рабочего времени на обработку данных.
Данная работа выполнена в программе MasterSCADA
и программе 1С.Предприятие и в дальнейшем может быть изменена и
усовершенствована.
Реализованные проекты в программе MasterSCADA
и программе 1С.Предприятие могут использоваться как вместе, так и отдельно.
Идея проекта информационной системы может найти применение в сферах ЖКХ,
теплоэнергетики и на различных производствах.
Список использованных источников
1 SCADA-системы:
взгляд изнутри / Е.Б. Андреев, Н.А. Куцевич, О.В. Синенко. - М.: Издательство
"РТСофт", 2004.
Проектирование
АСУТП в SCADA-системе /
Т.А. Пьявченко. - Таганрог: Технологический институт ЮФУ, 2007.
3 Хомоненко
А.Д. Базы данных: Учебник для высших учебных заведений / А.Д. Хомоненко, В.М.
Цыганков, М.Г. Мальцев. - СПб.: КОРОНА принт, 2004. - 736 с.
4 Хусаинова
Г.Я. Базы данных и информационные системы: Учебно-методическое пособие / Г.Я.
Хусаинова, М.С. Подкуйко. - Уфа: РИЦ БашГУ, 2008. - 92 с.
5 Профессиональная
разработка в системе 1С: Предприятие 8 (издание 2) Том 1, Москва: 1С-Паблишинг,
2012.
Профессиональная
разработка в системе 1С: Предприятие 8 (издание 2) Том 2, Москва: 1С-Паблишинг,
2012.
.