Информационная система управления и обслуживания сети котельных

  • Вид работы:
    Дипломная (ВКР)
  • Предмет:
    Информационное обеспечение, программирование
  • Язык:
    Русский
    ,
    Формат файла:
    MS Word
    958,39 Кб
  • Опубликовано:
    2017-01-19
Вы можете узнать стоимость помощи в написании студенческой работы.
Помощь в написании работы, которую точно примут!

Информационная система управления и обслуживания сети котельных

Содержание

Введение

1. Анализ существующих систем управления электрокотельными

1.1 Системы управления электрокотлами, представленные на рынке

1.2 Системы управления электрокотлами, используемые в ОАО"РЖД"

2. Технические требования, цели и задачи для проектирования

3. Архитектура информационной системы управления и обслуживания сети котельных

4. Разработка базы данных информационной системы

5. Разработка алгоритма информационной системы

5.1 Алгоритм работы микроконтроллера

5.2 Уравнение зависимости комфортной температуры в здании от температуры воздуха окружающей среды

6. Реализация программных модулей

7. Отладка и экспериментальное тестирование информационной системы

8. Руководство пользователя

9. Экономический расчет

Заключение

Список использованных источников

Введение


Одним из основных факторов влияния научно-технического прогресса на все сферы деятельности человека является широкое использование новых информационных систем и технологий. Среди наиболее важных и массовых сфер, в которых информационные системы и технологии играют решающую роль, особое место занимает сфера жилищно-коммунального хозяйства.

Современные требования мониторинга и диагностики зданий и сооружений включают в себя необходимость вести постоянный контроль за состоянием всех конструктивных элементов, от фундамента до кровли, включая внутренние инженерные коммуникации и электрические сети.

В зданиях инфраструктуры ОАО "РЖД", которые расположены на удаленных станциях, где нет возможности в зимний период отапливать помещения от центрального отопления, применяются электрокотельные, расположенные непосредственно в отапливаемом здании. В настоящее время, в большинстве своем применяются электрокотельные с полуавтоматическим или ручным управлением.

На балансе, Вологодской дистанции гражданских сооружения, ОАО "РЖД", находится двадцать восемь зданий, расположенных в вологодской, костромской и ярославской областях, для отопления которых применяются электрокотельные. Использование, установленного в настоящее время оборудования имеет ряд недостатков.

Для отслеживания и контроля параметров работы электрокотельных необходим выезд специалиста по обслуживанию на место нахождения оборудования.

Высокие затраты на горюче-смазочные материалы для плановых выездов. (Для Вологодской дистанции гражданских сооружений составляет более 600 тысяч рублей в год).

Отсутствует постоянный контроль за оборудованием и работоспособностью системы.

Отсутствует своевременное реагирование на возникшие аварийные ситуации. В большинстве случаев неисправность электрокотельной выявляется лишь тогда, когда снижается температура в помещениях здания. Что приводит к дорогостоящему ремонту и восстановлению работоспособности системы отопления в зимний период.

В зимний период температура вне зданий колеблется от 0 до - 30. - 35 ºС. Установленное оборудование не способно изменять параметры своей работы, в соответствии с меняющимися климатическими условиями. В результате не соблюдается температурный режим внутри зданий и снижается энергоэффективность оборудования.

Для решения этих проблем необходимо создание информационной системы управления и обслуживания сети котельных. Которая подразумевает подключение электрокотельных в единую сеть, с возможностью получать информацию о различных параметрах работы системы отопления. А так же создание единого алгоритма работы электрокотельной для автоматического выбора режима работы, исходя из данных о состоянии системы отопления и температуры внутри и снаружи здания.

информационная система котельная сеть

1. Анализ существующих систем управления электрокотельными


1.1 Системы управления электрокотлами, представленные на рынке


На сегодняшний день на рынке представлено большое разнообразие электрокотлов. Их можно разделить на 2 группы по площади обогрева: до 500 квадратных метров и больше. Котлы из второй группы, большие по размеру и системы управления обычно отдельно стоящие, шкафного исполнения. В холдинге ОАО "РЖД", обогрев зданий осуществляется электрокотлами, на удаленных небольших станциях, где нет возможности отопления другими, более экономичными видами энергии. Площадь таких зданий небольшая, до 500 квадратных метров, поэтому устанавливаются небольшие навесные электрокотлы со встроенными системами управления.

Все электрокотлы, независимо от принципа действия, имеют нагревательный блок, теплообменник, а также блок управления (контроля и индикации), представлено на рисунке 1.1 Встроенный в емкость с теплообменником блок нагревателей осуществляет подогрев теплоносителя, который, циркулируя в отопительной системе, нагревает воздух в помещении.

Блок контроля и индикации позволяет осуществлять регулировку температуры теплоносителя в зависимости от степени нагрева помещения. К тому же регулировка может осуществляться и изменением подачи теплоносителя с помощью циркуляционного насоса. Такая схема позволяет более тонко подходить к процессу обогрева, экономя до 30% электроэнергии.

Все системы управления, контроля и индикации электрокотлами для небольших зданий, можно распределить на 3 группы: ручные, полуавтоматические и автоматические. Эти системы управления производятся и устанавливаются в котел на заводе изготовителя.

Рисунок 1.1 - Устройство электрического котла

В основе ручной системы управления все включения и выключения нагревательных элементов котла, и выбор температуры нагрева осуществляет человек, представлено на рисунке 1.2 К преимуществу данной системы управления можно отнести следующие параметры:

) цена - стоимость таких котлов самая низкая на рынке;

) надежность - из-за полного отсутствия автоматики, схема управления котла представляет собой набор выключателей и реостата, что в свою очередь упрощает ремонт и обслуживание котла.

Недостатком данной системы является необходимость присутствия оператора котельной непосредственно рядом с котлом. На которого полностью возлагаются функции по управлению котлом, и выбора режима работы.

Рисунок 1.2 - Электрический котел с ручным управлением

Полуавтоматические системы управления, представлено на рисунке 1.3, самые востребованные на рынке, так как их цена относительно не высокая. Котлы достаточно надежны и просты в обслуживании из-за простой схемы автоматики, основанной на реле. Данный тип системы управления в автоматическом режиме выключает нагревательные элементы, когда температура жидкости соответствует выставленным показаниям. Дополнительно на некоторых котлах могут устанавливаться терма-реле, для отключения электрокотла при достижении необходимой температуры воздуха в помещении. Недостатком такой системы является необходимость периодически вносить корректировки заданных параметров системы для достижения комфортных температур и выбора более экономичного режима работы. В условиях, когда невозможно постоянное присутствие оператора котельной, в систему управления выставляются параметры для обеспечения более высоких температур в помещении, на случай сильных холодов, и как следствие перерасход электроэнергии.

Рисунок 1.3 - Схема электрического котла с полуавтоматическим управлением

Автоматические системы управления, представлено на рисунке 1.4, менее всего востребованы на рынке из-за высокой цены, сложности монтажа и обслуживания. Данные системы не требуют постоянного присутствие человека. Автоматические системы управления следят за температурой теплоносителя, температурой воздуха в помещении и на улице. И подстраивают режим работы системы в зависимости от полученных данных с датчиков. Такой модуль автоматизации построен на основе микропроцессора, с вшитой программой и возможностью изменять один или два параметра. Более дорогие модели котлов снабжаются GSM модулем, для передачи режимов работы котла на телефон владельца в виде sms сообщений, и управления котлом по средством отправления команд в виде ответных sms сообщений. Данный тип автоматической системы управления подходит для владельцев загородных домов без постоянного проживания в них.

Рисунок 1.4 - панель управления котла с микропроцессорным блоком

Проведя анализ систем управления, которые сегодня предлагаются на рынке, видим, что невозможно построить единую информационную систему управления и обслуживания сетью котельных на основе готовых заводских модулей управления. Все представленные системы управления локальны, отсутствует система сбора данных, при изменении режимов работы системы отопления для последующего анализа энергоэффективности работы оборудования.

1.2 Системы управления электрокотлами, используемые в ОАО"РЖД"


На удаленных станциях, в зданиях инфраструктуры ОАО "РЖД", в системах отопления применяются электрокотлы с полуавтоматическим управлением. Преимущество данного выбора заключается в доступной цене, простота монтажа и ремонта. Существенные недостатки - это высокие эксплуатационные расходы, низкая энергоэффективность системы отопления, и полное отсутствие диспетчеризации и мониторинга работы электрокотлов.

Для решения задачи диспетчеризации сети электрокотельных в ОАО "РЖД" предпринималась попытка построения автоматизированной системы диспетчеризации в Ачинской дистанции гражданских сооружений, Красноярской железной дороги. Цель проекта заключалась в оптимизации эксплуатационных расходов и повышение эксплуатационной безопасности служебно-технических зданий. Для сбора и передачи данных были выбраны измерители двухканальные ТРМ200, представлено на рисунке 1.5.

Рисунок 1.5 - Измеритель двухканальный ТРМ200

Они предназначены для измерения температуры (при использовании в качестве первичных преобразователей сопротивления или термоэлектрических преобразователей), а также других физических параметров, значение которых первичными преобразователями (датчиками) может быть преобразовано в унифицированный сигнал постоянного тока или напряжения. Функциональная схема измерителя представлена на рисунке 1.6.

Информация о любом из измеренных физических параметров отображается в цифровом виде на встроенном четырехразрядном цифровом индикаторе.

Приборы могут быть использованы для измерения технологических параметров в различных отраслях промышленности, коммунального и сельского хозяйства [9].

Рисунок 1.6 - функциональная схема измерителя ТРМ200

Прибор позволяет осуществлять следующие функции:

) измерение температуры и других физических величин (давления, влажности, расхода, уровня и т.п.) в двух различных точках с помощью стандартных датчиков;

) вычисление разности двух измеряемых величин (ΔТ = Т1 - Т2);

) вычисление квадратного корня из измеряемой величины при работе с датчиками, имеющими унифицированный выходной сигнал тока или напряжения;

) отображение текущего значения измеряемых величин на встроенном светодиодном цифровом индикаторе;

) установление связи прибора с компьютера через интерфейс RS-485.

Интерфейс связи RS-485 предусматривает передачу данных с помощью "симметричного" (дифференциального) сигнала по двум линиям (А и В) и использование дополнительной линии для выравнивания потенциалов заземления устройств, объединенных в сеть. Логический уровень сигнала определяется разностью напряжений на линиях (А - В), при этом логической единице соответствует диапазон значений напряжения от +0,2 до +5 В, а логическому нулю - диапазон значений от - 0,2 до - 5 В. Диапазон от - 0,2 до +0,2 В соответствует зоне нечувствительности приемника. При использовании указанного интерфейса максимальная длина линии связи между крайними устройствами может составлять до 1200 м. При этом в максимально удаленных друг от друга точках сети рекомендуется устанавливать оконечные согласующие резисторы (терминаторы), позволяющие компенсировать волновое сопротивление кабеля и минимизировать амплитуду отраженного сигнала. Подключение прибора к персональному компьютеру или к сети передачи данных осуществляется через преобразователь интерфейса RS-485 - RS-232 или RS-485 - Ethernet [9].

Функциональная схема автоматизированной системы диспетчеризации в Ачинской дистанции гражданских сооружений представлена на рисунке 1.7.

Рисунок 1.7 - Функциональная схема автоматизированной системы диспетчеризации в Ачинской дистанции гражданских сооружений

Преимущество данной системы заключается в том, что обеспечена передача информации с сети котельных, появляется возможность контролировать работу всех удаленных объектов на расстоянии.

Недостатки данной системы:

) основная система управления котлом остается полуавтоматического типа, встроенная на заводе изготовителе;

) для экстренного вмешательства необходим выезд специалиста на место;

) устройство управления реализовано в виде сбора и передачи информации, и никак не взаимодействует с силовым оборудованием электрокотельной;

) необходима установка дополнительного оборудования для преобразования сигнала с интерфейса RS-485 в интерфейс Ethernet. Для последующей передачи данных по локальной сети;

) не решается задача энергоэффективности оборудования, невозможна реализация зависимого от погоды режима работы котельной и поддержания комфортной температуры в помещении в холодное время года.

Таким образом данная система из всех поставленных задач решает только одну: передачу информации о работе котельной в диспетчерский пункт. Где диспетчер самостоятельно анализирует полученную информацию, что не исключает ряд ошибок и сбоев в работе системы из-за человеческого фактора. Не реализована возможность управления котельными из диспетчерского пункта. Для предотвращения поломки оборудования и всей системы отопления в целом, необходим выезд специалистов на место.

2. Технические требования, цели и задачи для проектирования


Информационная система управления и обслуживания сети котельных реализуемая в ОАО "РЖД" Северная железная дорога, в Вологодской дистанции гражданских сооружений, будет располагаться в трех областях: Вологодской, Ярославской и Костромской. В состав сети будет входить двадцать пять зданий оборудованных электрокотлами. В административном здании Вологодской дистанции гражданских сооружений необходимо оборудовать место приема информационных потоков, поступающих от электрокотлов.

Даная информационная система предназначена для предотвращения аварийной ситуации в системе отопления зданий, находящихся на удаленном расстоянии, для своевременного получение необходимой информации о режимах работы электрокотла и системы отопления в целом, для снижения эксплуатационных и ремонтных расходов, а также увеличение энергоэффективности оборудования за счет автоматизированного подбора режима работы системы отопления.

Для построения информационной системы необходимо решить разнообразные задачи.

Разработать информационную систему для автоматизированной передачи информации по существующей локальной сети Ethernet СПД РЖД и анализа данных о работе котельной: температура жидкости в системе отопления, температура окружающей среды, температура внутри здания, давление жидкости в системе отопления, текущий режим работы и состояние нагревательных элементов.

Разработка алгоритма автоматизированного выбора режима работы на основе полученных данных о состоянии системы. Предусматривая зависимость нагрева помещений от температуры окружающей среды и аварийные режимы работы и отключения.

Найти уравнение удовлетворяющее графику зависимости температуры внутри помещений от температуры окружающей среды.

Разработка базы данных для хранения и последующего анализа информации о работе котельных. Каждая котельная должна записывать собственную таблицу данных и хранит на встроенном флэш накопителе. Копия таблиц со всех котельных должна объединяться в общую базу данных в центре сбора информации.

3. Архитектура информационной системы управления и обслуживания сети котельных


Архитектура информационной системы - это концептуальное описание структуры, определяющее модель, выполняемые функции и взаимосвязь компонентов информационной системы [2].

Архитектура информационной системы предусматривает наличие трех компонент.

Информационные технологии - аппаратно-программная компонента, телекоммуникации и данные, совместно обеспечивающие функционирование информационной системы и являющиеся ее главной материальной основой.

Функциональные подсистемы - специализированные программы, обеспечивающие обработку и анализ информации для цельной подготовки документов или принятия решений в конкретной функциональной области на базе информационных технологий.

Управление информационными системами обеспечивает оптимальное взаимодействие информационных технологий, функциональных подсистем и связанных с ними специалистов, а также их развитие в течение всего жизненного цикла информационной системы.

Различают следующие виды архитектур: файл-сервер; клиент-сервер; многоуровневая; архитектура на базе хранилища данных. Их сходства и отличия приведены в таблице 3.1 [1].

В общем случае функции клиентского приложения разбиваются на три группы.

Ввод и отображение данных (презентационная логика) - часть кода клиентского приложения, которая определяет, что пользователь видит на экране, когда работает с приложением. Как правило, получение информации от пользователя происходит посредством различных форм. А выдача результатов запросов - посредством отчетов;

Бизнес-логика - часть кода клиентского приложения, которая определяет алгоритм решения конкретных задач приложения. Она определяет функциональность и работоспособность системы в целом. Блоки программного кода могут быть распределены по сети и использоваться многократно для создания сложных распределенных приложений;

Обработка данных внутри приложения (логика базы данных) - часть кода клиентского приложения, которая связывает данные сервера с приложением. Она обеспечивает добавление, модификацию и выборку данных, проверку целостности и непротиворечивости данных и реализацию транзакций

Физически, функции могут реализовываться одним программным модулем, или же распределяться на несколько параллельных процессов в одном или нескольких узлах сети [1].

Таблица 3.1 - Типы архитектур информационных систем

Функции \ Тип архитектуры

Файл-сервер

Клиент-сервер (Бизнес-логика на клиенте)

Клиент-сервер (бизнес-логика на сервере)

3-уровневая архитектура

Презентационная логика

Клиент

Клиент

Клиент

Клиент

Бизнес-логика

Клиент

Клиент

Сервер БД

Сервер приложений

Логика базы данных

Файл-сервер (или клиент) Все три функции реализуются одним программным модулем

Сервер БД Презентационная и бизнес-логика образуют единый модуль. Данные хранятся на сервере БД

Сервер БД Бизнес логика реализована в виде хранимых процедур, исполняемых на сервере БД

Сервер БД Функции исполняются на разных компьютерах.


Разрабатываемая информационная система будет иметь тип трехуровневой архитектуры.

Трехуровневая клиент-серверная архитектура, которая начала развиваться с середины 90-х годов, предусматривает отделение прикладного уровня от управления данными. Отделяется отдельный программный уровень, на котором сосредотачивается прикладная логика приложения. Программы промежуточного уровня могут функционировать под управлением специальных серверов приложений, но запуск таких программ может осуществляться и под управлением обычного веб-сервера. Наконец, управления данными осуществляется сервером данных.

Клиент - это интерфейсный (обычно графический) компонент комплекса, предоставляемый конечному пользователю. Этот уровень не должен иметь прямых связей с базой данных (по требованиям безопасности и масштабируемости), быть нагруженным основной бизнес-логикой (по требованиям масштабируемости) и хранить состояние приложения (по требованиям надёжности). На этот уровень обычно выносится только простейшая бизнес-логика: интерфейс авторизации, алгоритмы шифрования, проверка вводимых значений на допустимость и соответствие формату, несложные операции с данными (сортировка, группировка, подсчёт значений), уже загруженными на терминал.

На сервере приложений сосредоточена большая часть бизнес-логики. Вне его остаются только фрагменты, экспортируемые на клиента (терминалы), а также элементы логики, погруженные в базу данных (хранимые процедуры и триггеры). Реализация данного компонента обеспечивается связующим программным обеспечением. Серверы приложений проектируются таким образом, чтобы добавление к ним дополнительных экземпляров обеспечивало горизонтальное масштабирование производительности программного комплекса и не требовало внесения изменений в программный код приложения.

Сервер базы данных обеспечивает хранение данных и выносится на отдельный уровень, реализуется, как правило, средствами систем управления базами данных, подключение к этому компоненту обеспечивается только с уровня сервера приложений.

В простейших конфигурациях все компоненты или часть из них могут быть совмещены на одном вычислительном узле.

В роли клиента информационной системы управления и обслуживания сети котельных, будет находиться графический интерфейс пользователя, который является рабочим местом диспетчера. Роль сервера приложений отводиться микропроцессорным контроллерам, которые выполняют все основные задачи по сбору данных, их обработке и выбора режима работы. Отличительная особенность разрабатываемой архитектуры состоит в том, что необходимо установить на каждый объект управления независимы контроллер, представлено на рисунке 3.1 Сервер базы данных будет совмещен с графическим интерфейсом пользователя на одном вычислительном узле: "центра сбора данных", но прямой взаимосвязи не будет.

Рисунок 3.1 - Архитектура разрабатываемой информационной системы

В архитектуре разрабатываемой информационной системы можно выделить три уровня сбора и обработки информации: нижний, средний и высокий, представлено на рисунке 3.2.

Рисунок 3.2 - Уровни сбора и обработки информации

Нижний уровень (физический) - состоит в основном из различного набора датчиков, которые преобразуют информацию, полученную из окружающей среды в электрические сигналы. Температурные датчики преобразуют температуру воздуха или жидкости в значения электрических сопротивлений. Датчик давления преобразует давление жидкости в системе в постоянный унифицированный электрический сигнал постоянного тока от 4 до 20 мА. Так же на этом уровне находятся исполнительные механизмы, которые в зависимости от полученных сигналов выполняют какое-то механическое воздействие. Магнитный пускатель, в зависимости от состояния дискретного выхода на микроконтроллере, включает или выключает силовое оборудование котельной.

Средний уровень - основной уровень данной архитектуры. На основе микропроцессорного контроллера реализована вся логическая и математическая составляющая данной информационной системы. Контроллер получая преобразованные с датчиков сигналов преобразует их в цифровые или логические значения. Программируемый логический контроллер, используя полученные данные, производит различные вычисления над ними, передает и обрабатывает их согласно условиям программы. А так же выдает определенные электрические сигналы, согласно условиям написанной программы, для управления исполнительными механизмами. Контроллер имеет свою операционную систему - прошивку, которая компилирует программный код. И взаимодействует с внешними входами, выходами и интерфейсами передачи данных. Средой передачи данных для разрабатываемой информационной системы является система передачи данных ОАО "РЖД". Данная сеть построена по технологии Ethernet, с использованием протокола IPv4. Центральный ПК подключается к контроллеру используя IP-адрес контроллера, назначенный администратором сети, считывает полученные, преобразованные и вычисленные переменные, а также скачивает таблицу ошибок и изменений в работе контроллера, в базу данных информационной системы.

Высокий уровень обработки информации представлен в виде центра сбора информации, состоящий из базы данных и графической средой диспетчера. Полученные значения переменных преобразуются в нормализованный графический вид, легкий для восприятия человеком. Реализована индикация значений с датчиков, расчетных величин, информационные сообщения о режимах работы системы отопления и аварийные предупреждения. База данных собирается из таблиц, которые формирует микроконтроллер.

Таким образом выбор данной архитектуры удовлетворяет заданным требованиям надежности и функциональности, а также простой и экономичной формы реализации. Данная архитектура легко масштабируется, при увеличении числа объектов управления достаточно установить контроллер и подключить к существующей информационной системе.

4. Разработка базы данных информационной системы


База данных - организованная структура, предназначенная для хранения информации. Современные базы данных позволяют размещать в своих структурах не только данные, но и методы (т.е. программный код), с помощью которых происходит взаимодействие с потребителем или другими программно-аппаратными комплексами [3].

Системы управления базами данных (СУБД) - комплекс программных средств, предназначенных для создания структуры новой базы, наполнения ее содержанием, редактирования содержимого и визуализации информации. Под визуализацией информации базы понимается отбор отображаемых данных в соответствии с заданным критерием, их упорядочение, оформление и последующая выдача на устройство вывода или передача по каналам связи.

Существует много систем управления базами данных. Они могут по-разному работать с разными объектами и предоставляют пользователю разные функции и средства. Большинство СУБД опираются на единый устоявшийся комплекс основных понятий.

Если в базе данных нет никакой информации (пустая база), то это все равно полноценная база данных, так как она содержит информацию о структуре базы. Структура базы определяет методы занесения данных и хранения их в базе. Базы данных могут содержать различные объекты. Основными объектами являются таблицы. Простейшая база данных имеет хотя бы одну таблицу. Структура простейшей базы данных тождественно равна структуре ее таблицы.

Структуру двумерной таблицы образуют столбцы и строки. Их аналогами в структуре простейшей базы данных являются поля и записи. Если записей в таблице нет, то ее структура образована набором полей. Изменив состав полей базовой таблицы (или их свойства), тем самым изменяем структуру данных, и, соответственно, получаем новую базу данных [4].

Поля базы данных определяют групповые свойства данных, записываемых в ячейки, принадлежащие каждому из полей. Например, свойства полей могут быть такими: имя поля, тип поля, размер поля, формат поля, маска ввода, подпись, значение по умолчанию, условие на значение, обязательное поле, индексированное поле, пустые строки, и так далее. Типы данных: текстовый, числовой, денежный, дата/время, счетчик, логический, и многие другие.

Обычно с БД работают две категории исполнителей: проектировщики и пользователи. Проектировщики - разрабатывают структуру таблиц базы и согласовывают ее с заказчиком; разрабатывают объекты, предназначенные для автоматизации работы и ограничения функциональных возможностей работы с базой, из соображений безопасности. Пользователи - работают с базами данных, наполняют ее и обслуживают. СУБД имеет два режима: проектировочный и пользовательский. В проектировочном режиме создаются и изменяются структура базы и ее объекты. В пользовательском используются ранее подготовленные объекты для наполнения БД или получения данных из нее [4].

Для разработки базы данных информационной сети котельных целесообразно использовать реляционную модель базы данных. Реляционная база данных - это совокупность взаимосвязанных таблиц, каждая из которых содержит информацию об объектах определенного типа. Строка таблицы содержит данные об одном объекте (например, товаре, клиенте), а столбцы таблицы описывают различные характеристики этих объектов - атрибутов (например, наименование, код товара, сведения о клиенте). Записи, т.е. строки таблицы, имеют одинаковую структуру - они состоят из полей, хранящих атрибуты объекта. Каждое поле, т.е. столбец, описывает только одну характеристику объекта и имеет строго определенный тип данных. Все записи имеют одни и те же поля, только в них отображаются различные информационные свойства объекта.

В реляционной базе данных каждая таблица должна иметь первичный ключ - поле или комбинацию полей, которые единственным образом идентифицируют каждую строку таблицы. Если ключ состоит из нескольких полей, он называется составным. Ключ должен быть уникальным и однозначно определять запись. По значению ключа можно отыскать единственную запись. Ключи служат также для упорядочивания информации в БД [4].

Разрабатываемая база данных предназначена для решения следующих задач:

) ведение архива о режимах работы котельных;

) проведение анализа о количествах и причинах сбоев в работе систем отопления;

) составление годовой отчетности об аварийных остановках в работе системе отопления, за отапливаемый сезон.

База данных будет иметь простую структуру и состоять из трех таблиц: "Мастера", "Автоматизированные котельные" и "Данные о работе котельных".

В качестве системы управления базой данных выбрано приложение LibreOfficie Base. Base предоставляет простой интерфейс для ежедневной работы с базами данных. Реализована легкая возможность создавать и редактировать формы, отчеты, запросы, таблицы, представления и связи, так же, как в других популярных приложениях для работы с базами данных.

Base предоставляет возможность анализировать и редактировать связи в схеме представлений. Также Base включает в себя движок реляционной базы данных HSQLDB, но может использовать и другие движки: dBASE, Microsoft Access, MySQL, Oracle, или другие ODBC совместимые или JDBC совместимые базы данных.

Таким образом встроенного функционала в данный программный комплекс вполне достаточно, чтобы решит все поставленные задачи для базы данных. Простая и качественно русифицированная графической среды разработки облегчают создание таблиц, их заполнение, построение связей между таблицами. Возможность создания форм просмотра облегчает проведение анализа работы котельных на наличие аварийных режимов работы.

Первая таблица называется "Мастера", представлена на рисунке 4.1 В ней занесены данные о мастерах производственных участков, которые ответственны за исправное функционирование электрокотельных. Эти данные заносятся в отдельную таблицу, так как за каждым мастером, закреплено несколько автоматизированных котельных.

Эта таблица будет содержать следующие поля:

) код мастера (тип данных NUMERIC) - имеет первичный ключ;

) фамилия (тип данных VARCHAR);

) имя (тип данных VARCHAR);

) отчество (тип данных VARCHAR);

) номер телефона РОРС (тип данных VARCHAR).

Рисунок 4.1 - Окно работы с таблицей "Мастера"

Вторая таблица "Автоматизированные котельные", представлена на рисунке 4.2, будет содержать следующие поля:

) номер котельной (тип данных NUMERIC) - имеет первичный ключ;

) область расположения котельной (тип данных VARCHAR);

) станция расположения котельной (тип данных VARCHAR);

) марка котла (тип данных VARCHAR);

) модель контроллера (тип данных VARCHAR);

) IP-адрес контроллера (тип данных CHAR);

) код мастера (тип данных NUMERIC).

Данная таблица заполняется при регистрации котельной к информационной системе. Первичным ключом будет служить порядковый номер, который присваивается котельной при вводе в эксплуатацию системы на отдельно взятом объекте, после проведения всех необходимых пусконаладочных работ.

Рисунок 4.2 - Окно работы с таблицей "Автоматизированные котельные"

Третья таблица, представлена на рисунке 4.3, "Данные о работе котельных", содержит информацию о состоянии каждой котельной в момент изменения режима работы и имеет следующие поля:

) № записи (тип данных INTEGER) - имеет первичный ключ;

) номер котельной (тип данных NUMERIC);

) температура внутри помещений (тип данных NUMERIC);

) температура окружающей среды (тип данных NUMERIC);

) температура жидкости (тип данных NUMERIC);

) давление жидкости (тип данных NUMERIC);

) режим работы (тип данных VARCHAR);

) дата (тип данных VARCHAR).

Заполнение этой таблицы происходит путем экспорта данных из "csv" файла, который формирует контроллер в процессе своей работы.

Рисунок 4.3 - Окно работы с таблицей "Данные о работе котельных"

CSV (от англ.  Comma-Separated Values - значения, разделённые запятыми) текстовый формат, предназначенный для представления табличных данных. Каждая строка файла - это одна строка таблицы. Значения отдельных колонок разделяются разделительным символом запятой. Однако, большинство программ вольно трактует стандарт CSV и допускают использование иных символов в качестве разделителя. В локальных системах, где десятичным разделителем является запятая, в качестве табличного разделителя, как правило, используется точка с запятой [8].

Контроллер в момент изменения режима работы котельной записывает значения переменных и текущую дату в текстовый файл. Записанный файл хранится на внутреннем флэш накопителе контроллера. Согласно технической документации и руководству для диспетчера, в установленный момент времени записанный файл копируется с контроллера и загружается в базу данных.

Сформированные и заполненные таблицы имеют связи "один ко многим", представлено на рисунке 4.4 Таблица "Автоматизированные котельные" является связующей. Получившаяся база данных имеет древовидную форму. Так одной сущности таблицы "Мастера" соответствует несколько объектов с их атрибутами из таблицы "Автоматизированные котельные". А каждая сущность из таблицы "Автоматизированные котельные" имеет связь с множеством сущностей таблицы "Данные о работе котельной".

Рисунок 4.4 - Взаимосвязь между таблицами

Для удобной и наглядной работы диспетчера необходимо создать две визуальные формы запросов: "Котельная - Мастер", представлено на рисунке 4.5 и "Котельная - Данные о работе", представлено на рисунке 4.6.

В первой форме, по номеру котельной можно просмотреть информацию о самой котельной и получить данные о мастере, который отвечает за ее функционирование. Эта форма необходима при аварийных ситуациях, чтобы найти контактный номер телефона мастера, прикрепленного к этой данной котельной.

Вторая форма, "Котельная - Данные о работе", отображает выборку записей из таблицы "Данные о работе котельных", для конкретной выбранной котельной. И выводит на экран все изменения в режимах работы, с момента подключения котельной к информационной системе.

Рисунок 4.5 - Визуальная форма запроса "Котельная - Мастер"

Рисунок 4.6 - Визуальная форма запроса "Котельная - Данные о работе"

5. Разработка алгоритма информационной системы


5.1 Алгоритм работы микроконтроллера


Алгоритм - набор инструкций, описывающих порядок действий исполнителя для достижения некоторого результата.

Алгоритм существует не сам по себе, а предназначен для определённого исполнителя. Он описывается в командах исполнителя, который этот алгоритм будет выполнять. Объекты, над которыми исполнитель может совершать действия, образуют среду исполнителя. Исходные данные и результаты любого алгоритма всегда принадлежат среде того исполнителя, для которого предназначен алгоритм [5].

Любой алгоритм обладает следующими свойствами.

Дискретность - алгоритм должен представлять процесс решения задачи как последовательное выполнение некоторых простых шагов. При этом для выполнения каждого шага алгоритма требуется конечный отрезок времени, т.е. преобразование исходных данных в результат осуществляется во времени дискретно. Можно считать, что шаги выполняются мгновенно в моменты времени t0, t1, t2…, а между этими моментами ничего не происходит.

Элементарность шагов означает, что объем работы, выполняемой на любом шаге зависит от характеристик исполнителя алгоритмов, но не зависит от входных данных и промежуточных значений, получаемых алгоритмом. Для численных алгоритмов такими элементарными шагами могут быть, например, сложение, вычитание, умножение, деление, сравнение двух 32-разрядных чисел, пересылка одного числа из некоторого места памяти в другое. К элементарным шагам не относится сравнение двух файлов, так как время сравнения зависит от длины файлов, а длина потенциально неограниченна.

Детерминированность - определённость. В каждый момент времени следующий шаг работы однозначно определяется состоянием системы: алгоритм выдаёт один и тот же результат для одних и тех же исходных данных. Результаты не зависят ни от каких случайных факторов. С другой стороны, существуют вероятностные алгоритмы, в которых следующий шаг работы зависит от текущего состояния системы и генерируемого случайного числа. Однако при включении метода генерации случайных чисел в список "исходных данных", вероятностный алгоритм становится подвидом обычного.

Понятность - алгоритм для исполнителя должен включать только те команды, которые ему (исполнителю) доступны, которые входят в его систему команд.

Завершаемость (конечность, определённость) - при корректно заданных исходных данных алгоритм должен завершать работу и выдавать результат за конечное число шагов. С другой стороны, вероятностный алгоритм может и никогда не выдать результат, но вероятность этого равна 0.

Конечность алгоритма означает, что для получения результата нужно выполнить конечное число шагов, т.е. исполнитель в некоторый момент времени останавливается. Требуемое число шагов зависит от входных данных алгоритма.

Массовость - алгоритм должен быть применим к разным наборам исходных данных.

Результативность - завершение алгоритма определенными результатами. Если же входные данные уникальны, то алгоритм в силу свойства определенности (детерминированности) будет давать всегда один и тот же результат и само построение алгоритма теряет смысл [6].

Алгоритм содержит ошибки, если приводит к получению неправильных результатов либо не дает результатов вовсе.

Алгоритм не содержит ошибок, если он дает правильные результаты для любых допустимых исходных данных.

Функции бизнес-логики по сбору и обработке данных, и получение результата, в разрабатываемой информационной системе, выполняются микроконтроллером. Поэтому основным алгоритмом работы информационной системы будет являться алгоритм работы микроконтроллера.

С момента начала отопительного сезона система отопления здания должна функционировать непрерывно. Отсюда следует что в основе алгоритма микроконтроллера будет заложен определенный цикл, который будет выполняться бесконечно, пока не поступит команда из вне о прерывании цикла или выход из строя какого ни будь датчика.

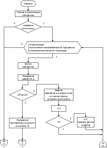
После того, как смонтировано и настроено все оборудование, происходит запуск алгоритма контроллера. Блок схема алгоритма работы контроллера представлена на рисунках 5.1 и 5.2.

Контроллер считывает с внутренней памяти проект программы, и производит компиляцию для дальнейшего ее исполнения. После компиляции программного кода происходит проверка успешности и целостности скомпилированной программы. Если во время компиляции произошла ошибка контроллер выдает сигнал об ошибке и приостанавливает свою работу. После успешной процедуры компиляции происходит запуск главного рабочего цикла контроллера.

Рабочий цикл контроллера состоит из следующих этапов:

) опрос входов;

) выполнение пользовательской программы;

) установление значений на выходах.

Если хотя бы один из этапов завершиться с ошибкой цикл прерывается, контроллер выдает ошибку, и приостанавливает свою работу. Если все этапы проходят успешно, то рабочий цикл будет повторяться бесконечное количество раз, пока не будет прерван из вне.

Рисунок 5.1 - Блок - схема алгоритма работы контроллера (начало)

Рисунок 5.2 - Блок - схема алгоритма работы контроллера (конец)

Выполнение пользовательской программы состоит из пяти важных этапов. Первый этап - измерение давления. Полученный сигнал с входа преобразуется в численное значение после чего, происходит сравнение этого значения.

Если давление в системе отопления выходит за пределы рабочего диапазона, меньше 1 или больше 2,9 атмосферы, то в строковую переменную записывается значение "Авария! Давление в системе выше или ниже нормы". Цифровым выходам присваивается значение "FALSE", переменной "i", (номер режима работы) присваивается значение "1". После чего происходит сравнение значения переменной "n", (предыдущий режим работы), с значением переменной "i". Если значения равны, рабочий цикл запускается заново. В противном случае, происходит запись всех переменных в log-file, и так же происходит переход к началу рабочего цикла.

Если значение давление в системе отопления укладывается в рабочий диапазон, то начинается выполнение второго этапа - измерение температуры жидкости в системе отопления.

Во втором этапе, после того как сигнал с датчика температуры жидкости преобразован в численное значение, снова встречается условное ветвление программы типа "Если". Данное условие проверяет находится ли значение температуры жидкости в своем рабочем диапазоне. Так как в системах отопления чаще всего применяется обыкновенная вода, то минимальная температура жидкости должна быть не ниже 4 градусов по Цельсию. При более низкой температуре состояние воды начнет меняться, переходить в твердое состояние - замерзать. А максимальная температура жидкости должна быть не выше 90 градусов по Цельсию, в противном случае вода будет стремится перейти в газообразное состояние - пар. Поэтому, если измеряемая температура воды в системе отопления выйдет за границы указанного диапазона, цифровым выходам присваивается значение "FALSE", в строковую переменную записывается значение "Авария! Температура жидкости в системе выше или ниже нормы." А переменной "i" присваивается значение "2". После чего снова идет сравнение переменных "i" и "n". Если они равны, то происходит возврат к началу рабочего цикла контроллера. Если нет, то происходит перезапись переменной "n" значением переменной "i", и происходит запись значений всех переменных в log-file, и возврат к началу рабочего цикла.

Если значение температуры жидкости соответствует заданному условию, программа переходит к выполнению третьего этапа.

Третий этап - измерение температуры воздуха окружающей среды. Осенью, когда отопительный сезон уже начался, и весной, когда он еще не закончился температура окружающей среды может достигать высоких значений днем и низких в ночное время. Для экономии энергоресурсов вводим дополнительное условие. После перевода сигнала с аналогово входа в цифровой вид, оценим значение: является ли температура воздуха снаружи здания ниже 10 градусов по Цельсию. Если значение удовлетворяет условию переходим к четвертому этапу.

Четвертый этап - измерение и первая оценка температуры внутри здания. После получения цифрового значения температуры воздуха в помещении необходимо выполнить оценку: является ли полученное значение комфортной температурой. При этом комфортная температура в разное время года может изменять свое значение и зависит от значения температуры окружающей среды. Для этого будет необходимо найти уравнение зависимости комфортной температуры в помещении от температуры окружающей среды.

Если значение температуры воздуха в помещении ниже рассчитанного значения комфортной температуры, то происходит переход к пятому этапу.

При отрицательном исходе условного ветвления в третьем и четвертом этапе программа выполняет одинаковые действия. Значения на цифровых выходах равны "FALSE", переменной "i" присваивается значение "3". Так же, как и в предыдущих случаях происходит сравнение переменных "текущего" и "прошлого" состояния. Если значения равный программа начинает свою работу с начала, в противном случае переменная "n" принимает значение переменной "i", и происходит запись информации в log-file. Далее программа начинает выполняться заново. Отличие отрицательного ветвления третьего и четвертого этапа заключается в присваиваемом значении в строковую переменную. В третьем этапе записывается строка: "Отопление здания не требуется", а в четвертом этапе: "Система отопления работает исправно".

Пятый этап - второе условие оценки температуры воздуха внутри помещений. При правильной эксплуатации здания, поддержания его в исправном состоянии, и правильно подобранного нагревательного оборудования разница температуры внутри помещения с минимальной комфортной температуры не должна отличаться более чем на 5 градусов по Цельсию в меньшую сторону. Минимальная комфортная температура для административных зданий равна 19 градусам по Цельсию, значит значение для оценки данного условия равно 14. Если значение температуры выше оценочного на данном этапе, то первому и второму цифровому выходу присваивается значение "TRUE", а третьему и четвертому значение "FALSE".

Значения для строковой переменной и переменной "текущего" состояния, а также сравнения переменных "текущего" и "прошлого" состояния происходит как на четвертом этапе. И происходит возврат к началу программы.

Если температура воздуха на пятом этапе ниже оценочного значения, значит произошел сбой в работе оборудования или данная ситуация получилась в результате неправильной эксплуатации здания. Для предотвращения наихудших вариантов развития, необходимо подключит дополнительные мощности по нагреву здания. Для этого значения всех цифровых выходов принимают значения "TRUE". В строковую переменную заносится предупреждающее сообщение: "Внимание! Резкое охлаждение помещений", а значение переменной "i" становиться равной 4. Далее снова следует сравнение значений "текущего" и "прошлого" состояния для того что бы узнать о необходимости произвести запись данных о работе котельной в log-file. После этого происходит переход к началу алгоритма.

5.2 Уравнение зависимости комфортной температуры в здании от температуры воздуха окружающей среды


Комфортная температура воздуха в административных зданиях в зимний период должна укладываться в диапазон от 19 до 25 градусов по Цельсию. При этом, чем холоднее становиться температура окружающей среды, тем выше должна быть температура в помещениях, но укладываясь в диапазон комфортных температур. В таблице 5.1 показано соотношение температуры окружающей среды к температуре воздуха внутри помещений.

Таблица 5.1 - Соотношение температур.

Температура окружающей среды

--35

--30

--25

--20

--15

--10

--5

00

55

110

115

220

225

330

335

Температура воздуха в помещениях

225

225

225

225

224

224

223

222

221

220

220

119

119

118

118


Для нахождения уравнения зависимости этих двух величин необходимо построить график, представлено на рисунке 5.3 На оси "x" расположим данные температуры окружающей среды, на оси "у" - значения температуры воздуха в помещении.

Получившаяся кривая линия из всех стандартных функций. Ближе всего подходит к линейному уравнению, вида y=kx+b. Для нахождения данного уравнения необходимо выделить две основные точки графика. Зная координаты этих точек мы можем составить систему уравнений и найти коэффициенты требуемого линейного уравнения. Координаты этих точек будут (-35; 25) и (15; 20).

Рисунок 5.3 - График соотношения температур

Решая систему уравнений нашли значения коэффициентов k и b, они равны - 0.1 и 21.5 соответственно. Подставляя значения получили линейное уравнение зависимости температуры внутри здания от температуры окружающей среды: y = - 0.1x+21.5 График получившейся функции, представленный на рисунке 5.4, приближенно похож на исходный график, представленный на рисунке 5.3.

Получаемые значения, в ходе решения найденной зависимости, полностью удовлетворяют требованиям поддержания комфортной температуры внутри здания.

Таким образом в алгоритм работы контроллера заложена зависимость включения нагрева здания от уличной температуры.

Данный алгоритм работы полностью решает все поставленные задачи. Происходит проверка всех важных параметров системы отопления, происходит выбор наилучшего режима обогрева здания, для установления комфортной температуры, любые отклонения от нормальной работы сигнализируются и записываются в электронный журнал - log-file.

Рисунок 5.4 - График функции y = - 0.1x + 21.5

6. Реализация программных модулей


В разрабатываемой информационной системе весь программный функционал возложен на программируемый микроконтроллер с определенным набором датчиков, который управляет системой отопления здания. Микроконтроллер должен иметь возможность подключения к сети передачи данных, для того что бы объединить все котельные в единую информационную систему. Микроконтроллер должен быть универсальным, для последующего масштабирования сети котельных. Данным требованиям удовлетворяет программируемый микроконтроллер марки "ОВЕН" ПЛК-154, представлено на рисунке 6.1 [9].

Рисунок 6.1 - Контроллер ПЛК-154

Данное оборудование российского производства, с хорошим качеством и приемлемой ценой. Так же у данного производителя представлен большой ряд продукции в виде различных датчиков, измерительной аппаратуры, программируемых контроллеров, и дополнительного оборудования к ним. Все произведенное оборудование сертифицировано по международным стандартам. Поэтому все комплектующие материалы, так же будем использовать данной марки.

Контроллер предназначен для:

) измерения и автоматического регулирования температуры (при использовании в качестве первичных преобразователей термометров сопротивления), а также других физических параметров, значение которых первичными преобразователями (датчиками) может быть преобразовано в напряжение постоянного тока, унифицированный электрический сигнал постоянного тока или активное сопротивление;

) измерения аналоговых сигналов тока или напряжения;

) измерения дискретных входных сигналов;

) управление дискретными (релейными) выходами;

) управление аналоговыми выходами;

) прием и передачу данных по интерфейсам RS+485, RS+232, Ethernet;

) выполнение пользовательской программы по анализу результатов измерения дискретных и аналоговых входов;

) управления дискретными входами и выходами;

Контроллер может применяться для создания систем автоматизированного управления технологическим оборудованием в энергетике, на транспорте, в т. ч. железнодорожном, в различных областях промышленности, жилищно-коммунального и сельского хозяйства.

Логика работы ПЛК154 определяется потребителем в процессе программирования контроллера. Программирование осуществляется с помощью системы программирования СоDеSуs 2.3.8.1 и старше.

Контроллер ОВЕН ПЛК154 выпускается в корпусе, предназначенном для крепления на DIN-рейке 35 мм. Подключение всех внешних связей осуществляется через разъемные соединения, расположенные на верхней, нижней и передней (лицевой) сторонах контроллера. Открытие корпуса для подключения внешних связей не требуется.

На верхней стороне расположены разъемы интерфейсов Ethernet и RS+485. На лицевой панели расположен порт Debug RS+232, предназначенный для связи со средой программирования, загрузки программы и отладки. Порт Debug RS+232 может быть использован для подключения Hayes - совместимых модемов (в том числе GSM), а также устройств, работающих по протоколам Modbus, ОВЕН и DCON.

По обеим боковым сторонам контроллера расположены клеммы для подключения датчиков и исполнительных механизмов. Любой дискретный вход ПЛК154 может работать в режиме аппаратного счетчика или триггера, к двум дискретным входам можно подключить энкодер (частота импульсов до 10 кГц). Частота обработки аппаратных счетчиков и обработчиков энкодера не зависит от времени выполнения цикла ПЛК.

На переднюю панель контроллера выведена светодиодная индикация о состоянии дискретных входов и выходов, о наличии питания и о наличии связи со средой программирования CoDeSys. Также на передней панели имеются две кнопки: кнопка "Старт/Стоп", предназначенная для запуска и остановки программы в контроллере, и скрытая кнопка "Сброс", предназначенная для перезагрузки контроллера. Нажать кнопку "Сброс" возможно только тонким заостренным предметом. Кнопка "Старт/Стоп" может быть использована как дополнительный дискретный выход.

В корпусе контроллера расположен маломощный звуковой излучатель, управляемый из пользовательской программы как дополнительный дискретный выход. Звуковой излучатель может быть использован для функций аварийной или иной сигнализации или при отладке программы. Частота звукового сигнала излучателя фиксированная и не подлежит изменению.

Контроллер ПЛК154 оснащен встроенными часами реального времени, имеющими собственный аккумуляторный источник питания. Энергии полностью заряженного аккумулятора хватает на непрерывную работу часов реального времени в течение 6 месяцев.

Аккумулятор, используемый для питания часов реального времени, дополнительно используется как источник аварийного питания микропроцессора контроллера. При случайном отключении основного питания контроллер переходит на аварийное питание и сохраняет промежуточные результаты вычислений и работоспособность интерфейсов Ethernet в течение 10 минут. Светодиодная индикация и выходные элементы контроллера при этом не запитываются и не функционируют. При включении основного питания во время работы на аварийном питании контроллер сразу приступает к выполнению пользовательской программы, не тратя времени на загрузку ядра CoDeSys и сохраняя все промежуточные результаты вычислений.

После 10 мин. работы на аварийном питании контроллер записывает Retain-переменные в энергонезависимую память и отключается. Часы реального времени остаются в рабочем состоянии. После включения основного питания контроллер загружается и запускает программу пользователя (если программа записана во Flash-память контроллера). Время работы от аварийного источника питания может быть автоматически скорректировано самим контроллером в зависимости от степени зарядки аккумулятора и температуры окружающей среды [9].

Для измерения температуры жидкости будем использовать термосопротивление ДТС-055, представлено на рисунке 6.2 Данный прибор имеет двухпроводную схему подключения, с коммутационной головкой. Предел измеряемых температур от - 50 до +180 градусов по Цельсию. Максимальное давление жидкости, для правильной работоспособности датчика - 10 атмосфер [9].

Датчик монтируется в систему отопления через специальную герметичную муфту, для быстрой замены без слива жидкости из системы, в случае его поломки.

Рисунок 6.2 - Термосопротивление ДТС-055М

Для измерения температуры воздуха в помещении и на улице будем использовать термосопротивление ДТС125-50М, представлено на рисунке 6.3 Данный прибор также имеет двухпроводную схему и коммутационную головку. Диапазон рабочих температур от - 50 до +100 градусов по Цельсию. В помещении прибор монтируется в центре отапливаемого здания, на улице прибор монтируется в теневой зоне что бы предотвратить измерение ложных температур в следствии нагревания датчика на солнце [9].

Рисунок 6.3 - Термосопротивление ДТС125-50М

Для измерения давления понадобиться преобразователь давления ПД100-ДИ4,0-111-0,25, представлено на рисунке 6.4 Датчик снабжен измерительной мембраной из нержавеющей стали, характеризуются повышенной точностью измерения, относительно низкими выходными шумами и устойчивостью к гидроударам. Данный датчик преобразует давление в унифицированный выходной сигнал постоянного тока от 4 до 20 мА. Верхний предел измерения 4 атмосферы. Для работы данного датчика необходим блок питания БП02Б-Д1, с выходом стабилизированного постоянного напряжения 24В [9].

Рисунок 6.4 - Преобразователь давления ПД100-ДИ0,4-111-0,25

Для управления электрическим котлом будет использоваться цифровые выходы контроллера, которые будут, по заданному алгоритму, включать и выключать электронагревательные элементы, при помощи магнитных пускателей, установленных внутри управляемого котла.

По интерфейсу Ethernet контроллер подключается к системе передачи данных, где администратором сети присваивается IP-адрес контроллеру.

Рабочий компьютер для диспетчера жестко не регламентирован, но должен иметь минимум 1 Гб оперативной памяти и сетевую карту. А если на данной машине совмещена функция базы данных, то минимальные требования это: 2 Гб оперативной памяти, сетевая карта и жесткий диск имеющий несколько разделов с минимальным общим объемом 500 Гб.

Функциональная схема информационной системы управления и обслуживания сети котельных, представлена на рисунке 6.5

Рисунок 6.5 - Функциональная схема управления и обслуживания сети котельных

Контроллер ПЛК-154 программируется и настраивается при помощи специализированной среды программирования CoDeSys, и образуется из слов Controllers Development System.

CoDeSys это инструмент для программирования ПЛК на шести языках стандарта МЭК 61131-3 [10].

LD - язык релейных диаграмм - графический язык реализующий структуры электрических цепей.

FBD - язык функциональных блоковых диаграмм - графический язык, использующий последовательность цепей, каждая из которых содержит логическое или арифметическое выражение, вызов функционального блока, переход или инструкцию возврата.

CFC - язык непрерывных функциональных схем - графический язык, который содержит логические или арифметические выражения, вызов функционального блока, но не использует последовательность цепей.

SFC - язык последовательных функциональных схем - графический языка, который описывает хронологическую последовательность различных действий в программе.

IL - список инструкция - язык низкого уровня программирования типа Ассемблер, который реализуется как список последовательных команд, инструкция, для выполнения контроллером.

ST - структурный текст - язык высокого уровня типа Паскаль и С, который имеет свой синтаксис и предназначен для программирования контроллеров [11].

Для реализации разработанного алгоритма больше всего подходит язык ST. Данный язык не уступает по своей выразительной мощности языку С и Паскаль. Все что можно написать на языке С можно реализовать в среде программирования CoDeSys на языке ST. Отличительной особенностью среды разработки состоит в том, что окно программирования разделено на две части: окно объявления и окно кода, представлено на рисунке 6.6 [12].

Рисунок 6.6 - Окно среды программирования CoDeSys

В верхней области рабочего окна происходит объявление главного метода программы, а также объявления всех переменных и их типы данных, с которыми будет оперировать программа. Переменные, которые взаимосвязаны с входами и выходами контроллера объявляются в специальном окне конфигурация ПЛК, представлено на рисунке 6.7 Для работы с этим окном необходимо в начале создания проекта подключить таргет-файл, который сообщает среде разработке о типе контроллера и его характеристиках. Таргет-файл поставляется вместе с контроллером.

Рисунок 6.7 - Окно конфигурации ПЛК

В данном окне прописывается тип подключаемого датчика на входах контроллера и объявляется переменная и тип данных, с которыми будет взаимодействовать программа. Таким образом в конфигурации ПЛК объявляем следующие переменные:

1)      t1: REAL - измерение температуры в помещении;

2)      t2: REAL - измерение температуры снаружи здания;

3)      t3: REAL - измерение температуры жидкости;

4)      d: REAL - измерение давления;

)        p1: BOOL - управление пускателем №1;

)        p2: BOOL - управление пускателем №2;

)        p3: BOOL - управление пускателем №3;

)        p4: BOOL - управление пускателем №4.

В главном окне разработки программы, в области объявления делаем следующую запись:

PROGRAM PLC_PRG // объявление главного метода программы

VAR

n: REAL; // переменная для сравнения текущего состояния

i: REAL; // значение текущего состояния

A1: STRING; // информационное сообщение для диспетчера

V: BOOL; // переменная индикатора "Внимание"

H: BOOL; // переменная индикатора "Все исправно"

A: BOOL; // переменная индикатора "Авария"

dat: DATA_AND_TIME // переменная о записи даты и времени

log: PCLogger; // переменная для записи файла

settings: PCLoggerSettings: = (filename: =log#1. csv); // указываем имя файла с номером котельной, для ведения записи о сменах в режиме работы

END_VAR

В области кода на выбранном языке описываем разработанный алгоритм.

Функция PCLogger не входит в стандартный пакет функции. Необходимо скачать библиотеку с официального сайта производителя и подключить к среде разработки.

Таким образом объявлены все переменные и функции, которые будут использоваться в написании кода программы. Теперь можно перейти непосредственно к написанию кода программы. В самом начале опишем метод PCLogger, запишем какие переменные и в каком формате будут записаны в наш файл. После описания метода перейдем к описанию алгоритма работы контроллера. Ниже представлен код программы написанный на языке ST.

log. setOptions (settings); // установка в какой файл произвести запись

log. pack (ADR (t2), PC_DT_REAL);. pack (ADR (t3), PC_DT_REAL);. pack (ADR (d), PC_DT_REAL);. pack (ADR (A1), PC_DT_STRING);

log. pack (ADR (dat), PC_DT_DT);

log. setPattern (‘ %_; %_; %_; %_; %_; %_&n’); // указание формата записи значений

IF d>0.5 AND d<2.9 THEN // проверка условия давления

IF t3>4 AND t3<90 THEN // проверка условия температуры жидкости

IF t2<10 THEN // проверка условия температуры на улице

IF t1<-0.1*t2-21.5 THEN // проверка температуры в помещении

IF t1<14 THEN // проверка температуры в помещении на критичность

A1: ='Резкое охлаждение помещений';

p1: =TRUE;

p2: =TRUE;: =TRUE;: =TRUE;: =FALSE;: =TRUE;: =TRUE;: =4;

IF i=n THEN // проверка необходимости произвести запись в log-файл

ELSE

n: =i;

log (); // произвести запись значений в файл по шаблону

END_IF

ELSE // не выполнение условия проверки температуры в помещении на критичность

p1: =TRUE;: =TRUE;: =TRUE;4: =FALSE;

A1: ='Система отопления работает исправно';

V: =TRUE;: =FALSE;: =TRUE;: =3;

IF i=n THEN // проверка необходимости произвести запись в log-файл

ELSE

n: =i;

log (); // произвести запись значений в файл по шаблону

END_IF

END_IF

ELSE // не выполнение условия проверки температуры в помещении

p1: =FALSE;: =FALSE;: =FALSE;4: =FALSE;

A1: ='Система отопления работает исправно';

V: =TRUE;: =FALSE;: =TRUE;: =3;

IF i=n THEN // проверка необходимости произвести запись в log-файл

ELSE

n: =i;

log (); // произвести запись значений в файл по шаблону

END_IF

END_IF

ELSE // не выполнение условия проверки температуры на улице

p1: =FALSE;: =FALSE;: =FALSE;4: =FALSE;

A1: ='Отопление здания не требуется;

V: =TRUE;: =FALSE;: =TRUE;: =3;

IF i=n THEN // проверка необходимости произвести запись в log-файл

ELSE

n: =i;

log (); // произвести запись значений в файл по шаблону

END_IF

END_IF

ELSE // не выполнение условия проверки температуры жидкости

p1: =FALSE;: =FALSE;: =FALSE;4: =FALSE;

A1: ='Температура жидкости в системе выше или ниже нормы';

V: =TRUE;: =TRUE;: =FALSE;: =2;

IF i=n THEN // проверка необходимости произвести запись в log-файл

ELSE

n: =i;

log (); // произвести запись значений в файл по шаблону

END_IF

END_IF

ELSE // не выполнение условия проверки давления в системе отопления

p1: =FALSE;: =FALSE;: =FALSE;4: =FALSE;

A1: =' Давление жидкости в системе выше или ниже нормы'';

V: =TRUE;: =TRUE;: =FALSE;: =1;

IF i=n THEN // проверка необходимости произвести запись в log-файл

ELSE

n: =i;

log (); // произвести запись значений в файл по шаблону

END_IF

END_IF

Для создания графической среды пользователя в среде разработки CoDeSys есть специальный инструмент - "Визуализация проекта". Данный раздел имеет возможности, как в графическом редакторе, нарисовать различные объекты, при этом к каждому объекту можно задать специфические свойства, которые свяжут его с выбранными переменными программы. Также имеются заготовки различных кнопок, переключателей, ползунков, и индикаторов значений переменных. Каждому графическому элементу можно задать свои цвета и размеры.

Графическая среда пользователя информационной системы управления и обслуживания сети котельных будет состоять из трех частей: область информационных сообщений, область с информацией о работе котла, и область с показаниями датчиков.

Область информационных сообщений, представлено на рисунке 6.8, состоит из трех индикаторов: "Все исправно" - переменная H, "Внимание" - переменная V и "Авария" - переменная А. И области для вывода информационного сообщения из переменной А1. Индикаторы появляются на экране только в том случае, когда значение их переменной равно FALSE.

Рисунок 6.8 - Область информационных сообщений

Следующий блок графической среды пользователя, это информация о работе котла и расчетная температура, которую система будет поддерживать в данный момент, представлено на рисунке 6.9.

Рисунок 6.9 - Блок с информацией о работе котла

Он состоит из четырех индикаторов и одного текстового блока. Индикаторы показывают какой из тэнов включен в данный момент или выключен. Эти индикаторы взаимодействуют с переменными p1, p2, p3, и p4, которые также передают свое значение на управляющие выходы контроллера. Если значении переменной FALSE, то индикатор серого цвета, при смене значения на TRUE, индикатор меняет свой цвет на зеленый, что соответствует включению тэна. В текстовом поле выводится сообщение о комфортной температуре, значение которой получаем в ходе решения линейного уравнения.

Последний, самый крупный информационный блок, это область с показаниями датчиков, представлено на рисунке 6.10. Данный блок представлен в виде четырех стрелочных индикаторов с цветной шкалой и цифровым индикаторов значений показаний с датчиков. В данной области можно определить показания датчиков, и в случае аварийной ситуации передать эти показания ответственному мастеру для принятия соответствующего решения. Каждая шкала имеет особенную цветовую раскраску для наглядного определения положительных и отрицательных исходов, а также предотвращения к переходу в критическое состояние. Цифровой индикатор с точность до одной тысячной показывает значение переменных, привязанных к датчикам.

Рисунок 6.10 - Область с показаниями датчиков

Все эти рабочие области находятся в одном окне, представлено на рисунке 6.11. Для каждой котельной будет соответствовать свое окно, с порядковым номером, который присваивается при подключении и регистрации котельной в информационной системе управления и обслуживания сети котельных.

Рисунок 6.11 - Графическая среда диспетчера

7. Отладка и экспериментальное тестирование информационной системы


Так как разрабатываемая информационная система по большей части взаимодействует с окружающим миром, то сложность отладки и тестирования заключалась в проверке алгоритма работы контроллера и правильного перевода физических величин в информационную среду. Для этого сконструирован испытательный стенд, где была возможность проверить все режимы разработанного алгоритма, правильность ведения лог-файла, и показания датчиков.

Выявленные недостатки в алгоритме, и коде программы исправлялись на месте. Что позволяло повторно оценить правильность работы информационной системы, после исправлений.

Для создания критических режимов работы, были созданы различные условия в которые помещались датчики. Проще всего было воплощение различных показания с температурными датчиками. Для них достаточно было поместить в холодную или горячую среду. Для датчика давления, пришлось сконструировать миниатюрную копию системы отопления, в которой была залита жидкость. При помощи компрессора изменялось давление в системе, чтобы проверить все режимы работы связанные с датчиком давления.

Для установления точных и правильных измерений необходимо выполнить калибровку датчиков. В CoDeSys, в разделе "Конфигурация ПЛК" есть специальный модуль в настройках датчиков, представлено на рисунке 7.1 В параметрах First point и Delta, Second point и Delta и Third point и Delta задают корректировку линейности датчика. Модуль позволяет выполнять коррекцию по трем точкам (полином 2-й степени). Три группы параметров определяют три точки коррекции производимых измерений. По умолчанию значения точек коррекции нулевые, что означает, что ни одна точка не используется. Как только значения [xxx] _Point устанавливаются ненулевыми, датчик их использует, производя корректировку полинома по заданными точкам измерения и поправкам Delta в этих точках.

Рисунок 7.1 - модуль калибровки датчиков

Например, при калибровке определено, что при замере в 1-ой точке - минус 50 ºС, датчик показывает значение минус 48 ºС. Вносится поправка - 2 ºС, при сложении с которой получается реальное значение, которое используется в дальнейшей корректировке работы датчика. Также и с остальными точками. Желательно, чтобы при калибровке точки коррекции были расположены далеко друг от друга. В противном случае могут быть большие погрешности, наклон графика будет неверным.

Если коррекция происходит по одной точке, то вся кривая смещается на одну корректирующую величину, по двум точкам - смещается и изменяется наклон, по трем - для внесения коррекции используется полином 2-й степени (меняется форма кривой).

Точки задаются, начиная с первой. Если будет задана вторая или третья точки, но не задана первая, то контроллер воспримет это, как ошибку.

Таким образом на испытательном стенде произведена отладка программного кода и произведена калибровка датчиков. Следующий этап отладки, это взаимодействие с реальной системой отопления.

Для испытаний в реальных условиях было выбрано здание, расположенное не далеко от центра сбора информации. Произведены монтаж всего оборудования и подключения к системе отопления. Для предотвращения замерзания системы отопления при сбое в испытаниях, находился резервный котел, не подключенный к информационной системе. В первую неделю после монтажа проделана повторная калибровка датчиков. И изменяя параметры датчика температуры окружающей среды (нагревая и охлаждая его) проверены основные режимы работы контролера по запуску котла. С наступлением отопительного сезона первая котельная начала свою работу. Первое она функционировала только в рабочие дни. Из соображения безопасности на выходные переключали систему отопления на резервный котел с полуавтоматическим управлением. После двух месяцев успешной работы, было принято решение полностью управлять системой отопления при помощи информационной системы.

В ходе работы не выявлено ни одного аварийного режима работы. Был зафиксирован случай "Резкое охлаждение помещения". После выезда на место оказалось, что сотрудники, работающие в этом здании, днем открыли окно для проветривания и уходя домой не закрыли его. В вечернее время температура понизилась в следствии чего температура в помещении резко снизилась. Контроллер зафиксировал это изменение, подключил дополнительный тэн и проинформировал о смене режима.

8. Руководство пользователя


Для разрабатываемой информационной системы управления и обслуживания сети котельных определены две категории пользователей:

) инженер программист;

) диспетчер информационной системы.

Для инженера программиста необходимо знать следующие технические документы:

) руководство по эксплуатации программируемого логического контроллера ПЛК-154;

) руководство пользователя по программированию ПЛК в CoDeSys;

) руководство пользователя по конфигурированию области ввода/вывода ПЛК.

Данный перечень инструкции находиться в свободном доступе на официальных сайтах производителей данного оборудования и программного обеспечения.

Диспетчеру информационной системы необходимо ознакомиться с ниже приведенными правилами работы в информационной системе управления и обслуживания сети котельных, а также с руководством пользователя LibreOffice5, которое можно найти в свободном доступе на официальном сайте.

При исправной работе информационной системы рабочий компьютер диспетчера постоянно имеет связь с контроллерами.

При начале рабочего времени необходимо убедиться в наличие связи с каждой котельной. Если связь оборвана, то рабочее информационное окно перейдет в нулевой режим. Все индикаторы состояния котельной будут отображаться одновременно. При сбое связи необходимо сообщить мастеру ответственному за данную котельную.

Причиной сбоя в связи могут быть: обрыв кабеля к СПД ОАО "РЖД" или неисправность в самой системе передачи данных, выход из строя какого ни будь датчика, отключение электроснабжения здания. Если потеря связи с контроллером не связана с перебоем электропитания здания или с выходом из строя датчика, контроллер продолжит работу по заданному алгоритму. После восстановления связи с центром сбора информации, также продолжит работу в штатном режиме.

После того как проведена проверка наличия связи с котельными необходимо убедиться, что на всех котельных отсутствует аварийный режим работы. И произвести осмотр данных по каждой котельной на наличие допустимых значений измеряемых величин.

В случае возникновения аварии незамедлительно в приложении LibreOffice Base запустить форму запроса "Котельная - Мастер". В данной форме выбрать номер котельной, для определения ответственного мастера. Сообщить мастеру, обслуживающему данную котельную, о том, что произошла аварийная ситуация, указать где расположена котельная и по какой причине произошла аварийная ситуация, если мастер попросит сообщить ему показания измерительных приборов на момент аварии.

Возможна ситуация, когда аварийный режим работы включается на некоторое время, а потом система снова возвращается в штатный режим работы. В таком случае так же необходимо сообщить мастеру о возникшем инциденте, причем данные о работе с котельной в аварийном режиме необходимо считать с контроллера лог-файл и сообщить показания приборов, которые были на момент аварийного режима.

Раз в месяц во время отопительного сезона, данные с лог-фалов котельных заносятся в базу данных. После окончания отопительного сезона составляется анализ о работе котельных и отчет о не штатных режимах в их работе. После проведения анализа необходимо принять меры по предотвращению аварийных режимов в будущем.

9. Экономический расчет


Внедрения информационной системы управления и обслуживания сети котельных достаточно длительный процесс. На сегодняшний день полностью функционирует одна котельная и четыре котельных готовятся к подключению к информационной системе. Для котельной, которая функционирует составлен расчет показателей эффективности внедрения информационной системы управления и обслуживания котельной за 2015 год, в здании АБК ст. Вологда-2.

В таблице 9.1 показан расчет затрат на электроэнергию по сравнению с предыдущим годом, когда информационная система не использовалась.

Таблица 9.1 - Расчет затрат электроэнергии на работу электрокотельных.

№ п/п

Показатель

Затраты в год



Без использования информационной системы 2014 г.

С учетом использования информационной системы 2015 г.

1

Расход электроэнергии всего, кВт/час

157920

150024

2

Средний тариф 1кВт/час электроэнергии, руб.

2,552

2,57

3

Затраты на электроэнергию, руб.

403012

385561

Итого экономия затрат электроэнергии

17451


После внедрения информационной системы управления электрокотельными расход электроэнергии уменьшился на 5%, экономия составила 7896 кВт/час.

В таблице 9.2 показан расчет затрат на использование автомобиля для выездов к месту нахождения котельной, для планового обслуживания.

Таблица 9.2 - Расчет транспортных расходов (Фургон УАЗ 3909)

Показатель

Без использования информационной системы 2014 г.

С учетом использования информационной системы 2015 г.

Суммарное расстояние на 1 выезд, км

16

16

Количество поездок в год, в том числе: в летнее время в зимнее время

16 6 10

8 3 5

Норма расхода топлива за городом, л/100км: летняя зимняя

 19,80 21,60

 19,80 21,60

Цена топлива, руб.

32

33

Расход топлива в год, л. в том числе: в летнее время в зимнее время

53,56 19 34,56

26,78 9,5 17,28

Транспортные расходы, руб.

1714

884

Итого экономия транспортных расходов

830 руб.


В таблице 9.3 приведен расчет экономии по заработной плате задействованных сотрудников, для обслуживания данной котельной.

В таблице 9.4 представлен сводный итоговый расчет экономической эффективности работы информационной системы управления и обслуживания сети котельных, для котельной находящейся в здании АБК ст. Вологда-2.

Таблица 9.3 - Расчет экономии по заработной плате рабочих задействованных в плановых осмотрах электрокотельной.


Без использования информационной системы 2014 год

С учетом использования информационной системы 2015 год

Количество рабочих задействованных в выезде

3 (водитель, электромонтер, слесарь ремонтник)

Количество рабочих часов на один выезд

24

1 час рабочего времени рабочего 5 разряда, руб.

70,91

Стоимость 1 выезда на 1 электрокотельную, руб.

3131

 з/пл работников на 1 выезд, руб.3чел/2чел

 (239,78+187,15+187,15) *8=4913

 (239,78+187,15) *8=3415

Количество плановых поездок в год

16 (3 чел)

8 (2 чел)

Сумма заработной платы на плановые поездки за год, руб.

57608

27320

Экономический эффект по заработной плате от использования системы автоматизации электрокотельной, руб.

30288


Таблица 9.4 - Расчет экономической эффективности

Показатель

Обслуживание электрокотельных 2014 год

Обслуживание электрокотельных с помощью информационной системы 2015 год

Расход электроэнергии всего, кВт/час

157920

150024

Затраты на электроэнергию, руб.

403012

385561

Количество поездок в год

16

8

Годовой расход топлива на обслуживание электрокотельных, л.

54

27

Транспортные расходы, руб.

1714

884

Оплата труда за отопительный сезон (8 месяцев), руб

57608

27320

Итого эксплуатационные расходы руб.

462334

413765

Экономический эффект от использования системы автоматизации электрокотельной, руб

48569


Расчет снижения трудозатрат при выпуске продукции на котельной Вологда-2 АБК после реализации мероприятий по улучшению деятельности в рамках внедрения информационной системы (Тизм).

Тизм= Тпр1-Тпр2=256 (чел/час)

где:

производственная трудоемкость до реализации мероприятий Тпр1 - 384 чел/час;

производственная трудоемкость после реализации мероприятий Тпр2 - 128 чел/час.

Заключение


Во время разработки информационной системы управления и обслуживания сети котельных были решены следующие задачи:

Построена информационная система для автоматизированной передачи информации по существующей локальной сети Ethernet СПД РЖД.

Осуществляется анализ данных о работе котельной: температура жидкости в системе отопления, температура окружающей среды, температура внутри здания, давление жидкости в системе отопления, текущий режим работы и состояние нагревательных элементов.

Разработан алгоритма автоматизированного выбора режима работы на основе полученных данных о состоянии системы.

Предусматривается зависимость нагрева помещений от температуры окружающей среды. А также все возможные аварийные режимы работы и отключения.

Найдено уравнение удовлетворяющее графику зависимости температуры внутри помещений от температуры окружающей среды.

Разработана база данных для хранения и последующего анализа информации о работе котельных. Каждая котельная в процессе своей работы ведет электронный журнал - лог-файл, записывая собственную таблицу данных и хранит на встроенном флэш накопителе. Копия таблиц со всех котельных объединяется в общую базу данных в центре сбора информации.

Увеличена энергоэффективность оборудования электрокотельной на 5%. На одной электрокотельной за отопительный сезон достигнута экономия денежных средств в размере 48 569 рублей.

Список использованных источников


1. Архитектура информационных систем: учебник для студентов учреждений высшего профессионального образования / Б.Я. Советов [и др.]. - Москва: Академия, 2012. - 325 с.: ил. - (Бакалавриат).

. Швецов, А.Н. Агентная архитектура как основа построения корпоративных систем / А.Н. Швецов, В.И. Летовальцев // Автоматизация и энергосбережение машиностроительного производства, технология и надежность машин, приборов и оборудования. Т.2/[отв. ред. Ю.Р. Осипов]. - Вологда, 2008. - С.178-181.

. Карпова, Т.С. Базы данных: модели, разработка, реализация / Т.С. Карпова. - 2-е изд., испр. - Москва: Национальный Открытый Университет "ИНТУИТ", 2016. - 241 с.

. Кузнецов, С. Введение в реляционные базы данных / С. Кузнецов. - 2-е изд., испр. - Москва: Национальный Открытый Университет "ИНТУИТ", 2016. - 248 с.

. Григорьев, В.А. Разработка алгоритма для измерительных систем / В.А. Григорьев; науч. рук.: А.Ю. Попов // Молодые исследователи - регионам. Т.1. - / Волог. гос. технич ун-т. - Вологда, 2010. - С.163-165.

6. Бекман, И.Н. Курс лекций компьютерные науки, лекция 7. Алгоритмы [Электронный ресурс]: [официальный сайт автора] / Игорь Н. Бекман. - Режим доступа: http://profbeckman. narod.ru/Komp. files/Lec7. pdf, свободный., свободный.

. Научно образовательный кластер CLAIM, Лекция 3. Архитектура ИС. [Электронный ресурс] / [Hok Claim]. - Режим доступа: http://it-claim.ru/Education/Course/ISDevelopment/Lecture_3. pdf, свободный.

. CSV [Электронный ресурс]. - Режим доступа: https: // ru. wikipedia.org/wiki/CSV, свободный.

. Оборудования для автоматизации "ОВЕН" [Электронный ресурс]: [официальный сайт]. - Режим доступа: http://www.owen.ru, свободный.

. Петров, И.В. Программируемые контроллеры. Стандартные языки и приемы прикладного проектирования / И.В. Петров; под ред.В.П. Дьяконова. - Москва: СОЛОН-Пресс, 2004. - 256 с.

. Петров, И.В. Язык ST для C программиста [Электронный ресурс] / И. Петров. - Режим доступа: http://prolog-plc.ru/docs/st_c. pdf., свободный.

. CODESYS v.2 - CODESYS 2.3 [Электронный ресурс]. - Режим доступа: http://www.owen.ru/catalog/codesys_v2/opisanie, свободный.

Похожие работы на - Информационная система управления и обслуживания сети котельных

 

Не нашли материал для своей работы?
Поможем написать уникальную работу
Без плагиата!
Без нейросетей!