Измеритель температуры в диапазоне до 400К

  • Вид работы:
    Курсовая работа (т)
  • Предмет:
    Информатика, ВТ, телекоммуникации
  • Язык:
    Русский
    ,
    Формат файла:
    MS Word
    442,43 Кб
  • Опубликовано:
    2015-12-23
Вы можете узнать стоимость помощи в написании студенческой работы.
Помощь в написании работы, которую точно примут!

Измеритель температуры в диапазоне до 400К

Министерство высшего и среднего профессионального образования

Федеральное государственное автономное образовательное учреждение высшего профессионального образования «Уральский федеральный университет имени первого Президента России Б.Н.Ельцина»

Физико-технологический институт

Кафедра экспериментальной физики







Курсовой проект на тему:

«Измеритель температуры в диапазоне до 400К»

Пояснительная записка

Студенты: Нурисламова К.А.

Десятов Д.Д.

Группа: ФТ-420303

Преподаватель: Хохлов К.О.

Н.контроль: Новиков Е.Г.




Екатеринбург, 2015

 

Содержание


Введение

. Задание

. Обоснование выбора датчика

. Выбор микросхемы AD594

. Схема на ОУ

. Обоснование выбора микроконтроллера

.1 Микроконтроллер ATmega8

.2 Встроенный АЦП МК ATmega8

. Семисегментный индикатор

. Блок - схема для программирования МК АТmega8

Заключение

Список литературы

Введение

Большинство технологических процессов идет сейчас по пути автоматизации. Кроме того, управление многочисленными механизмами и агрегатами, а зачастую и машинами просто немыслимо без точных измерений всевозможных физических величин. Самыми распространенными (около 50%) являются температурные измерения. Диапазон измерений и их условия могут сильно отличатся друг от друга, разработаны разные по точности, помехоустойчивости и быстродействию типы датчиков. Какого бы типа не был температурный датчик, общим для всех является принцип преобразования. А именно: измеряемая температура преобразуется в электрическую величину. Это обусловлено тем, что электрический сигнал просто передавать на большие расстояния (высокая скорость приема-передачи), легко обрабатывать (высокая точность измерений) и, наконец, быстродействие.

Существуют следующие виды датчиков для измерения температуры:

1. Терморезистивные термодатчики

Терморезистивные термодатчики - основаны на принципе изменения электрического сопротивления (полупроводника или проводника) при изменении температуры.

2. Полупроводниковые термодатчики

Полупроводниковые датчики регистрируют изменение характеристик p-n перехода под влиянием температуры.

3. Термоэлектрические термодатчики

Термоэлектрические преобразователи - иначе, термопары. Они действуют по принципу термоэлектрического эффекта, то есть благодаря тому, что в любом замкнутом контуре (из двух разнородных полупроводников или проводников) возникнет электрический ток, в случае если места спаев отличаются по температуре.

Задание

Номер Варианта: 4

Название темы: Измеритель температуры в диапазоне до 400К.

Для выполнения данной работы необходимо разработать блок схему данного измерителя, определить вид датчика, способ обработки результатов измерения и метод визуализации полученных значений.

В качестве преобразователя температуры в электрический сигнал выбрана термопара. Для более узкого диапазона температур выбирает термопару типа Т (ТМК), материалом которой является медь - константан.

Подключение термопары реализуем с помощью микросхемы AD594.

На выходе микросхемы AD594 сигнал двухполярный, а на вход микроконтроллера необходимо подавать однополярный. Для этого применяется схема на операционном усилителе.

Для обработки данных используем микроконтроллер (МК) ATmega8.

В качестве устройства визуализации выбран семисегментный индикатор.

Ниже представим структурную схему данного измерителя (Рис. 1).





Рис.1 Структурная схема.

Структурная схема содержит:

.        Датчик ТМК

.        Микросхема AD595

.        Схема на операционном усилителе

.        Микроконтроллер ATmega8

.        Семисегментный индикатор

.        Источник питания

. Обоснование выбора датчика

Термопары относятся к классу термоэлектрических преобразователей, принцип действия основан на эффекте Зеебека <https://ru.wikipedia.org/wiki/%D0%AD%D1%84%D1%84%D0%B5%D0%BA%D1%82_%D0%97%D0%B5%D0%B5%D0%B1%D0%B5%D0%BA%D0%B0> или, иначе, термоэлектрическом эффекте. Между соединёнными проводниками имеется контактная разность потенциалов <https://ru.wikipedia.org/wiki/%D0%9A%D0%BE%D0%BD%D1%82%D0%B0%D0%BA%D1%82%D0%BD%D0%B0%D1%8F_%D1%80%D0%B0%D0%B7%D0%BD%D0%BE%D1%81%D1%82%D1%8C_%D0%BF%D0%BE%D1%82%D0%B5%D0%BD%D1%86%D0%B8%D0%B0%D0%BB%D0%BE%D0%B2>.


Если стыки связанных в кольцо проводников находятся при одинаковой температуре, сумма таких разностей потенциалов <https://ru.wikipedia.org/wiki/%D0%AD%D0%BB%D0%B5%D0%BA%D1%82%D1%80%D0%B8%D1%87%D0%B5%D1%81%D0%BA%D0%BE%D0%B5_%D0%BD%D0%B0%D0%BF%D1%80%D1%8F%D0%B6%D0%B5%D0%BD%D0%B8%D0%B5> равна нулю. Когда же стыки находятся при разных температурах, разность потенциалов между ними зависит от разности температур. Коэффициент пропорциональности в этой зависимости называют коэффициентом термо-ЭДС. Помещая спай из металлов с отличными от нуля коэффициентами термо-ЭДС в среду с температурой Т1, мы получим напряжение между противоположными контактами, находящимися при другой температуре Т2, которое будет пропорционально разности температур Т1 и Т2.


Термопары не требуют вспомогательного источника питания, имеют широкий диапазон измеряемых температур (от −250 °C до +2500 °C), просты по конструкции, являются не дорогостоящими, надежны, обладают высокой точностью измерений (вплоть до ±0,01 °С). Однако им присуща заметная нелинейность характеристики преобразования. Некоторые проблемы создает необходимость учета (или компенсации) влияния температуры свободных концов термопары на результат измерения. Кроме того, малое выходное напряжение (0...50 мВ) и сравнительно невысокая чувствительность (10...50 мкВ/°С) требует довольно чувствительных вторичных преобразователей (усилителей).

В данной курсовой работе представлен процесс создания измерительного преобразователя на основе термопары. На основании предложенного для измерения диапазона температур в качестве датчика была выбрана термопара типа Т, которая имеет среднюю стоимость, среднюю чувствительность, высокую точность. Она удобна для работы с невысокими температурами.

Таблица 1

Тип

Буквенное обозначение

Материал термоэлектродов

Коэффициент термоЭДС,мкв/°С (в диапазоне температур, °С)

Диапазон рабочих температур, °С



+

-



ТМК

Т

Медь (Сu)

Сплав константан (55% Сu + 45% Ni, Mn, Fe)

40-60 (0-400)

от -200 до +350


Зависимость развиваемой термопреобразователем термоЭДС от температуры рабочего спая t при нулевой температуре свободных концов t0 = 0°С называется номинальной статической характеристикой преобразования (НСХ). Она задается в виде таблиц (градуировочных) или формул.

Рис. 2- Характеристики термопары. Зависимость ТЭДС от температуры.

По градуированной таблице для термопары ТМК (Т) для диапазона температур от -273 до +172ºС с шагом 10 ºС, пользуя программу Microsoft Excel построен график, представленный ниже (Рис.3).

Рис. 3 Зависимость ТермоЭДС от температуры

Как видно из графика, зависимость для датчика ТМК является не линейной. Данное уравнение получено с помощью программы Microsoft Excel.

 , мВ (Т, °С)

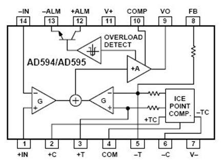
. Выбор микросхемы AD594

Рис. 4 Блок схема AD594

Микросхема предназначена для подключения к термопарам типа J(AD594) или типа K(AD595). Может использоваться с термопарами типа Т, как в нашем случае./AD595 - инструментальный усилитель и компенсатор напряжения прохладного спая, выполненный в одном чипе. Эта микросхема осуществляет привязку к «точке таяния льда» и содержит предварительно откалиброванный усилитель, который обеспечивает получение выходного напряжения высочайшего уровня (10 мВ/°С) конкретно с выхода термопары. В ряде всевозможных случаев чрезвычайно принципиально, чтоб чип находился при той же температуре, что и прохладный спай термопары. Традиционно это достигается методом размещения обоих в конкретной близости друг от друга и изоляции их от источников тепла.

Характеристики AD594:

-        широкий интервал напряжений питания: +5В и до ±15В.

-        Низкая мощность: <1 мВт в обычных условиях.

-        Сигнализация разрыва термопары.

-        Лазерная калибровка до точности 1°С.

-        Режим установки операции.

-        Встроенная операция с термометром по Цельсию. Дифференциальный вход высокого сопротивления.

-        AD594 может питаться напряжением одной полярности (+5В) и напряжением обоих полярностей при необходимости измерения температуры ниже 0°С, а именно такое питание и используется в разработанной схеме.

Подключение одиночного и двойного питания:

Рис. 5 Одиночное питание

Можно использовать любое удобное напряжение от +5 В до +30 В, при этом возникают ошибки, связанные с самонагревом, более низкое значение которой соответствует более низкому уровню напряжения. В случае одиночного питания +5 В подключается на ножку 11, а «земля» - на ножку 7 (для обеспечения питания) и на ножку 4 (общий сигнал). Термопара подключается к ножкам 1 и 14, либо непосредственно в месте измерения, либо через проводники, соответствующие типу термопары. В случае, когда сигнализация не используется, ножку 13 необходимо подключить на «землю». Калиброванный выходной сигнал с ножки 8 вместе с выходом ножки 9 позволяет получить номинальную температурную характеристику в 10 В/°С для передачи.

Рис. 6 Двойное питание

При использовании двойного питания в широком интервале напряжений, как показано на Рис. 6, AD594/AD595 может измерять температуру и меньше и больше нуля в более широком интервале, чем при использовании одинарного питания. С отрицательным питанием на выходе можно измерять отрицательные температуры и управлять нагрузкой на заземление или нагрузкой обратного положительного напряжения. Увеличение положительного напряжения от 5 до 15 В расширяет уровень выходного напряжения, что позволяет измерять температуру до 750°С для термопары типа J и до 1250°С для термопары типа K.

Напряжение в обычном режиме на входе термопары должно соответствовать пределу обычного режима AD594/AD595 с обратной связью для смешения потоков. В случае если термопара не заземлена отдельно, тогда рекомендуется связи, показанные на Рис. 5 и 6 пунктирной линией. Для подключения этой связи возможно потребуется резистор, чтобы наверняка стабилизировать индуцируемое напряжение в обычном режиме.

А в качестве источника питания мы используем простую в использовании солевую батарейку «Крона», которая будет выдавать 9 В.

Рис. 7 Батарейка «Крона»

Наша схема требует питания в 5 В. Мы можем использовать линейный стабилизатор напряжения MCL7805, который будет давать на выходе необходимое напряжение в 5 В. Стабилизатор имеет функцию защиты от перегрева: в случае перегрева стабилизатор отключается. Конденсатор С2 на входе необходим для ликвидации ВЧ помех при подачи входного напряжения. Конденсатор С3 на выходе стабилизатора, как и в любом другом источнике питания, обеспечивает стабильность блока питания при резком изменении тока нагрузки, а так же уменьшает степень пульсаций. Ко входу («+» и «-» на схеме) подключается источник постоянного напряжения 9В, в нашем случае батарейка.

Рис 8. Стабилизатор MCL7805

Рис.9 Схема стабилизатора MCL7805

Стоит отметить, что на выходе у стабилизатора однополярное напряжение, а на входе у AD594 мы используем двухполярное. Чтобы получить необходимое двухполярное напряжение, добавим в схему DC/DC преобразователь AM10. В него входят инвертор, трансформатор и выпрямитель.

Подключение термопары

Изотермическое подключение к терминалу пары выводов термопары происходит путем спайки. Этот спай должен находиться при такой же температуре, как и AD594/AD595, что обеспечивает эффективную внутреннюю компенсацию холодного спая.

Рис. 11

Схема соединения, обеспечивающая равенство температур - печатная плата соединения выходов показана на рисунке 11. Здесь температурная часть чипа AD594/AD595 и печатная плата припаяны к медным дорожкам 1 и 14. В этом случае холодный спай представляет собой медь-константан (или медь-алюмель) и медь-железо (или медь-хромель), оба из них имеют такую же температуру, как и AD594/AD595.

Представленная печатная плата также имеет выводы для расположения резисторов на выходе нагрузки сигнализации, калибровочных резисторов и компенсационного конденсатора для ограничения пропускной способности. Для улучшения контакта перед пайкой необходимо зачистить концы термопары, чтобы убрать слой оксида. Чтобы избежать коррозии спаев для железа, константана, хромели и алюмели необходимо применять флюсы следующего состава: 95% олова - 5% сурьмы, 95% олова - 5% серебра или 90% олова - 10% свинца.

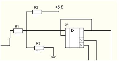
. Схема на ОУ

На выходе микросхемы AD594 сигнал двухполярный, а на вход микроконтроллера необходимо подавать однополярный в пределах от 0 до +5В.

Для этого применяется схема операционного усилителя (ОУ).

В устройство входит:

Три резистора

Операционный усилитель

Коэффициент усиления микросхемы для AD594: К=193,4

Для -270°С: U1 = -6,458*К=-1,25 В

Для 127°С: U2=26,052*К=1,1 В

Используя закон Ома, составим систему уравнений. Номиналы резисторов рассчитали по формулам, принимая резистор R1= 10 кОм, исходя из того, что нельзя брать низкоомное сопротивление, чтобы не перегружать операционный усилитель и высокоомное из-за появления погрешностей.


 

датчик микросхема термопара питание

Решая систему уравнений, получены следующие значения:

R2=40 кОм; R3=12,8 кОм

Номиналы резисторов подобраны из стандартного ряда Е24.

R1=10кОм; R2=43кОм; R3=13кОм

Рис. 12 Повторитель напряжения

В качестве повторителя напряжения использован TL071CP, его характеристики приведены ниже.

Характеристики TL071CP

·        Количество каналов: 1

·        Напряжение питания: ±18В

·        Частота: 4 МГц

·        Рабочая температура: 0…70 ºC

Питание ОУ составляет +5 и -5 В, такой выбор можно объяснить тем, что МК ATmega8 имеет напряжение питания 4.5 - 5.5 В. Усиление сигнала выше данного значения не имеет смысла.

. Обоснование выбора микроконтроллера

При выборе микроконтроллера учитывались следующие параметры:

)        Достаточное количество портов вводов/выводов для подключения индикаторов

)        Наличие встроенного АЦП

.1 Микроконтроллер ATmega8

В нашей курсовой работе мы выбрали микроконтроллер ATmega8 (Рис.13). Он сочетает в себе функциональность, компактность и сравнительно не высокую цену. Такие качества дали широчайшее распространение ATmega8 среди профессиональных и любительских конструкций. Микроконтроллер имеет широкий набор модулей, и может быть использован в большом количестве устройств.

Микроконтроллер ATmega8 выполнен по технологии CMOS, основан на AVR-архитектуре RISC.

Сердцем микроконтроллеров AVR является 8-битное микропроцессорное ядро или центральное процессорное устройство (ЦПУ). Основой этого блока служит арифметико-логическое устройство (АЛУ). По системному тактовому сигналу из памяти программ в соответствии с содержимым счетчика команд (Program Counter - PC) выбирается очередная команда и выполняется АЛУ. АЛУ подключено к регистрам общего назначения РОН (General Purpose Registers - GPR). Регистров общего назначения всего 32, они имеют байтовый формат, то есть каждый из них состоит из восьми бит. РОН находятся в начале адресного пространства оперативной памяти, но физически не являются ее частью. Поэтому к ним можно обращаться двумя способами (как к регистрам и как к памяти). Такое решение является особенностью AVR и повышает эффективность работы и производительность микроконтроллера. Отличие между регистрами и оперативной памятью состоит в том, что с регистрами можно производить любые операции (арифметические, логические, битовые), а в оперативную память можно лишь записывать данные из регистров.

В микроконтроллерах AVR реализована Гарвардская архитектура, в соответствии с которой разделены не только адресные пространства памяти программ и памяти данных, но и шины доступа к ним. Каждая из областей памяти данных (оперативная память и EEPROM) также расположена в своем адресном пространстве.

Память программ предназначена для хранения последовательности команд, управляющих функционированием микроконтроллера, и имеет 16-ти битную организацию. Все AVR имеют Flash-память программ, которая может быть различного размера - от 1 до 256 КБайт. Ее главное достоинство в том, что она построена на принципе электрической перепрограммируемости, т. е. допускает многократное стирание и запись информации. Гарантированное число циклов перезаписи Flash-памяти у микроконтроллеров AVR второго поколения составляет не менее 10 тыс. циклов.

Память данных разделена на три части: регистровая память, оперативная память (ОЗУ - оперативное запоминающее устройство или RAM) и энергонезависимая память (EEPROM).

Технические параметры микроконтроллера ATmega8:

·        8-разрядный высокопроизводительный AVR микроконтроллер с малым потреблением

·        32 восьмиразрядных рабочих регистра общего назначения

·        8 Кбайт внутрисистемной программируемой Flash памяти (Обеспечивает 10000 циклов стирания/записи)

·        512 байт EEPROM (Обеспечивает 100000 циклов стирания/записи)

·        1 Кбайт встроенной SRAM

·        Два 8-разрядных Таймера/Счетчика

·        16-разрядный Таймер/Счетчик

·        23 порта ввода/вывода

·        Таймер реального времени с независимым генератором

·        6 каналов 10-разрядного АЦП

·        Последовательный интерфейс SPI (ведущий/ведомый)

·        Встроенный аналоговый компаратор

·        Внутренние и внешние источники прерываний

·        Сброс по подаче питания и программируемый детектор кратковременного снижения напряжения питания

·        Напряжение питания 4.5 - 5.5В

·        Тактовая частота 0-16 МГц

Рис.13 МК ATmega8

У данного микроконтроллера 23 порта ввода/вывода объединены в 3 группы ( Порт В, Порт С, Порт D).

Описание выводов микроконтроллера ATmega8:

Таблица 2

Питание

Название

Тип

Описание





7

VCC

Вход

напряжение питания от +4.5 до +5.5 В

8,22

GND

Вход

Общий (земля)

20

AVСС

Вход

напряжение питания + 5 В для модуля АЦП

21

AREF

Вход

вход опорного напряжения для АЦП


Таблица 3

Порт B

Название

Тип

Описание





14

PB0

Вход/Выход

цифровой порт РВ0

15

PB1

Вход/Выход

цифровой порт РВ1

16

PB2

Вход/Выход

цифровой порт PB2

17

PB3

Вход/Выход

цифровой порт РВЗ


Таблица 4

Порт C

Название

Тип

Описание





2

PC0

Вход/Выход

цифровой порт РС0


Таблица 5

Порт D

Название

Тип

Описание





2

PD0

Вход/Выход

цифровой порт PD0

3

PD1

Вход/Выход

цифровой порт PD1

4

PD2

Вход/Выход

цифровой порт PD2





5

PD3

Вход/Выход

цифровой порт PD3





6

PD4

Вход/Выход

цифровой порт PD4





11

PD5

Вход/Выход

цифровой порт PD5

12

PD6

Вход/Выход

цифровой порт PD6


.2 Встроенный АЦП МК ATmega8

В микроконтроллере Atmega8 существует 10 битный АЦП. 10 бит означает, что входное напряжение будет разбито на 210 равных частей. МК будет оперировать числами от минимального - 0 до максимального - 1023. Минимальное будет соответствовать - 0 В, а максимальное - 5 В. Значит шаг измерения составляет 5/1023=0.0049, т.е. 4.9мВ. Напряжение на одном из входов измеряется относительно опорного напряжения. Измеренное напряжение преобразуется в 10-битное число и сохраняется в регистрах ADCL и ADCH. Первый из них хранит старшие биты результата измерения, а второй младшие. В процессе измерения микроконтроллер <#"891905.files/image017.jpg">

Рис. 14 Биты ADMUX

Таблица 6

Номер

Название

Функция

7

REFS1

выбор опорного напряжения

6

REFS0

выбор опорного напряжения

5

ADLAR

способ записи значения в ADCL и ADCH

4

-


3

MUX3

бит выбора аналогового канала

2

MUX2

бит выбора аналогового канала

1

MUX1

бит выбора аналогового канала

0

MUX0

бит выбора аналогового канала


Биты REFS1 и REFS0

00 - источник Aref;

- AVcc c внешним конденсатором на Aref;

- Резерв;

- внутренний 2.56 В источник, c внешним конденсатором на Aref.

Бит ADLAR

При помощи этого бита мы выбираем способ записи измеренного нами значения в регистры ADCL и ADCH.

ADLAR = 0 Таблица 7

= 1 Таблица 8


При ADLAR = 0 в ADCH записываются два старших бита (2 MSB), а остальные в ADCL. А при ADLAR = 1 в ADCH записываются 8 старших битов (8 MSB), а два младших (2 LSB) в ADCL. Это удобно, если для точности измерений достаточно 8-ми старших бит преобразования.

Биты MUX

При помощи этого бита мы выбираем нужный нам канал АЦП.

Таблица 9

MUX0: MUX3

Аналоговый вход

0000

ADC0

0001

ADC1

0010

ADC2

0011

ADC3

0100

ADC4

0101

ADC5

0110

ADC6

0111

ADC7


Если необходимо проверить несколько каналов, то можно изменить соответствующие биты в регистре ADMUX и канал сменится сразу же по окончании текущего преобразования. То есть в режиме непрерывного преобразования можно легко произвести сканирование нужных каналов. Меняя номер канала во время преобразования - следующее преобразование начнется на новом канале.

Регистр ADCSR - регистр контроля и состояния АЦП. В МК ATmega8 он называется ADCSRA.

Рис. 15- Регистр ADCSRA

Таблица 10

Номер

Название

Функция

7

ADEN

разрешение АЦП ( 0 - АЦП выключен, 1 - АЦП включен)

6

ADSC

запуск однократного преобразования (0 - преобразование закончено, 1 - старт преобразования)>

5

ADFR

режим работы АЦП (0 - однократное, 1 - непрерывное)

4

ADIF

флаг преобразования АЦП (выставляется в 1, если преобразование завершено)

3

ADIE

разрешение прерывания от АЦП (0 - запрещено,1 - разрешено)

2

ADPS2

тактовая частота АЦП

1

ADPS1

тактовая частота АЦП

0

тактовая частота АЦП


Биты ADPS- Выбор тактовой частоты АЦП

Таблица 11

ADPS0

ADPS1

ADPS2

Значение частоты АЦП

0

0

0

Частота АЦП = такту микроконтроллера

0

0

1

Частота АЦП = такту микроконтроллера / 2

0

1

0

Частота АЦП = такту микроконтроллера / 4

0

1

1

Частота АЦП = такту микроконтроллера / 8

1

0

0

Частота АЦП = такту микроконтроллера / 16

1

0

1

Частота АЦП = такту микроконтроллера / 32

1

1

0

Частота АЦП = такту микроконтроллера / 64

1

1

1

Частота АЦП = такту микроконтроллера / 128

Микроконтроллер является основным управляющим звеном всей схемы. От его параметров и записанных в него программ зависит качество работы всей схемы.

С выхода схемы на операционном усилителе сигнал попадает на АЦП микроконтроллера, для этого используется порт PC0 (аналоговый вход). АЦП представляется полученные результаты в двоичном коде и записывает в память микроконтроллера.

Микроконтроллер работает в режиме непрерывного преобразования, то есть будет периодически измерять значение сигнала. Выбираем тактовую частоту работы микроконтроллера 4 МГц, так как в нашем курсовом проекте не требуется максимальной вычислительной способности ATmega8. Для более точного измерения частота должны быть менее 200 кГц, только при этом условии будет достигнута 10-ти битная точность измерения, следовательно, чтобы получить необходимое значение, необходимо установить предделитель частоты для АЦП на 32:

 

Через микроконтроллер осуществляется также вывод значений на семисегментный индикатор.

6. Семисегментный индикатор

Семисегментные индикаторы широко применяются в цифровой технике: в бытовых приборах, измерительной технике, в промышленных устройствах. По сравнению с жидкокристаллическими индикаторами светодиодные имеют свои преимущества, это контрастность отображения информации, малое потребление энергии. Семисегментный индикатор представляет собой матрицу из семи светодиодов, размещенных таким образом, чтобы зажигая их в разных сочетаниях, можно было бы отобразить любую десятичную цифру, а также специальные символы. Кроме этого индикатор дополняется еще одним сегментом, который предназначен для отображения десятичной точки.

Принято каждый сегмент индикатора обозначать латинской буквой: a, b, c, d, e, f, g. Точка обозначается буквой h.

Каждый цифровой разряд индикатора представляет собой группу светодиодов, соединённых собой одним из выводов (катодом, либо анодом).

Рис.16 Схемы индикаторов с общим анодом(OA) и катодом (OK)

В нашей курсовой работе, мы будем использовать схему с общим анодом.

Обозначение сегментов индикатора:

Рис.17 Сегменты индикатора

В данном проекте используется три семисегментных индикатора АЛС335А1.

Технические характеристики:

Таблица 12

Материал

GaAs

Цвет свечения

Зеленый

Длина волны, нм

560-570

При токе Iпр., мА

20

Количество сегментов

7

Количество разрядов

1

Схема включения.

общ.анод

Высота знака, мм

12

Максимальное прямое напряжение, В

3.5

Максимальное обратное напряжение, В

5

Максимальный прямой ток, мА

25

Максимальный импульсный прямой ток, мА

200

Рабочая температура, ºС

-60…70


Для отображения цифровых данных одного семисегментного индикатора недостаточно. Поэтому к микроконтроллеру подключается сразу несколько индикаторов - в нашем случае три. Однако, из-за отсутствия достаточного количества выводов у микроконтроллера применяется специальные методы - динамическая индикация. Режим динамической индикации применяется для построения многоразрядных индикаторов. При таком режиме разряды индикатора работают не одновременно, а по очереди. Переключение разрядов происходит с большой скоростью (50 Гц), из-за этого человеческий глаз не замечает, что индикаторы работают по очереди. Для того, чтобы человек воспринимал это переключение потребуется частота обновления не больше 20 Гц. Так как у светодиодов очень малая инерционность, сменяющиеся разряды сливаются в одно изображение. В этом режиме в каждый момент времени работает только один разряд, включаются по очереди, начиная с первого заканчивая последним, затем все начинается сначала.

Микроконтроллер ATmega8 располагает 8-разрядным таймером-счетчиком, который можно использовать для задания частоты обновления разрядов индикатора.

Выставим предделитель частоты таймера-счетчика на 64. Так как тактовая частота работы микроконтроллера 4 МГц, то таймер-счетчик будет увеличиваться на единицу каждые 16 мкс.

 

Переполнение таймера-счетчика будет возникать:

 

Тогда частота обновления равна 245 Гц. Этого достаточно чтобы человек не воспринимал смену разрядов.

Вывод значений на семисегментный индикатор

В памяти микроконтроллера хранятся значения сигнала термопары в двоичном коде. Двоичный код преобразуется в десятичный программно, а потом преобразуется в двоичный код семисегментного индикатора (Таблица 13).

Преобразование кода Таблица 13

Цифра

Сегмент


G

F

E

D

C

B

A

0

0

1

1

1

1

1

1

1

0

0

0

0

1

1

0

2

1

0

1

1

0

1

1

3

1

0

0

1

1

1

1

4

1

1

0

0

1

1

0

5

1

1

0

1

1

0

1

6

1

1

1

1

1

0

1

7

0

0

0

0

1

1

1

8

1

1

1

1

1

1

1

9

1

1

0

0

1

1

1


Светодиодные сегменты индикатора требуют подключения токоограничивающих резисторов при питании от 5 В на логическом выводе, чтобы не вывести из строя диоды.

Номиналы резисторов рассчитаны по представленной ниже формуле:

,

где Uп - прямое напряжение светодиода; U - напряжение питания светодиода; Iп - ток работы светодиода;

Для семисегментного индикатора АЛС335А1:

 

Общие выводы семисегментного индикатора подключаются через транзисторы, играющие роль ключа и усиливающие ток на выходе микроконтроллера до значений, необходимых для включения определенного разряда индикатора. Для этой цели выбраны транзисторы модели КТ502. Он имеет малую мощность, низкочастотную структуру p-n-p. Предназначен для использования в низкочастотных усилителях, преобразователях, переключающих и импульсных устройствах.

Технические характеристики транзистора КТ502Д:

Таблица 14

Структура

p-n-p

Макс. напр. к-б при заданном обратном токе к и разомкнутой цепи э.(Uкбо макс), В

60

Макс. напр. к-э при заданном токе к и разомкнутой цепи б.(Uкэо макс),В

80

Максимально допустимый ток к ( Iк макс, А)

0.15

Статический коэффициент передачи тока h21э мин

40

Граничная частота коэффициента передачи тока fгр.МГц

350

Максимальная рассеиваемая мощность, Вт

0.35


Статический коэффициент передачи тока для транзистора h21э = 40. Если зажигаются все сегменты индикатора (цифра 8), то понадобится величина тока в 140 мА (20 мА на сегмент). Следовательно, ток базы:

 

При напряжении на линии порта 5В, резистор соединенный последовательно с базой транзистора должен быть около 1429 Ом. Выбираем из типового ряда Е24 номинал резисторов 1,5кОм.

         Блок - схема для программирования МК АТmega8

Пояснения к блок-схеме:

. Задание рабочих параметров микроконтроллера ATmega8 (тактовая частота 4 МГц, внешнее питание микроконтроллера, другие системные настройки)

. Включение встроенного АЦП (тактовая частота АЦП 125 кГц с учетом предделителя, аналоговый вход PC0.)

. Считывание входного сигнала (микроконтроллер считывается входной сигнал, преобразует в двоичный код и сохраняет в соответствующие регистры)

. Сравнение полученного кода с кодом, который соответствует 0ºС. Если его значение меньше заданного кода, то выводится на индикатор знак «-»

. Обработка измеренных значений (микроконтроллер берет сохраненный в регистрах двоичный код величины сигнала, пересчитывает в десятичную систему счисления, с учетом градуировочного уравнения для термопары пересчитывает в температуру)

. Выборка семисегментного кода (код преобразуется в двоичный код семисегментного индикатора по представленной таблице 13)

. Запись преобразованных данных в память (сохранение результатов пересчета в температуру в EEPROM)

Подпрограмма вывода значений температуры на индикатор




















Пояснения к блок-схеме подпрограммы

1.       Сброс значений индикаторов (сбросить значения на всех разрядах в ноль)

2.      Преобразование записанных в память значений в код семисегментного индикатора (Таблица 13)

.        Зажечь индикатор (по полученному семисегментному коду зажечь соответствующий разряд, начиная с первого индикатора и продолжая последующими)

.        Выставление задержки 0,5с для измеренного значения температуры (при данной задержке не должно быть видно мерцания)

.        Сброс значений в “0”, проведение следующего измерения

Заключение

В данном курсовом проекте был разработан измеритель температуры в диапазоне до 400К. Для реализации проекта были использованы такие устройства как термопара типа Т, микросхема AD594 для усиления сигнала и компенсации холодного спая термопары, схема на ОУ для преобразования двухполярного сигнала в однополярный, микроконтроллер ATMega8 и семисегментный индикатор с общим анодом для визуализации результатов. В качестве источника питания использовали обычную батарейку «Крона». Главной целью проекта было проектирование датчика таким образом, чтобы он получился недорогим, простым в использовании и реализации. Благодаря работе над проектом, мы получили бесценные навыки в разработке электронных устройств.


Список литературы

1.      <https://ru.wikipedia.org/wiki>

.        http://www.kipis.ru/info/index.php?ELEMENT_ID=42778

.        http://catalog.gaw.ru/index.php?page=component_detail&id=5185

.        <http://www.elekont.ru/catalog/usiliteli-1844616/tl071cp.html>

.        http://www.myrobot.ru/stepbystep/mc_architecture.php

.        <http://www.radio-magic.ru/microcontrollers/242-acp-atmega8>

.        <http://www.platan.ru/shem/pdf/dat01.pdf>

.        <http://geektimes.ru/post/253700/>

.        <http://temperatures.ru/pages/termoelektricheskie_termometry>

.        <http://microkontroller.ru/praktikum-mikrokontrollershhika/semisegmentnyiy-indikator/>

.        http://lib.chipdip.ru/063/DOC000063875.pdf

.        <http://www.chipdip.ru/product/kt502d/>

.        http://sinus.ucoz.com/publ/rezistor_2/1-1-0-6

.        А. И. Иванов-Цыганов - электропреобразовательные устройства.

.        Конспект лекций

Похожие работы на - Измеритель температуры в диапазоне до 400К

 

Не нашли материал для своей работы?
Поможем написать уникальную работу
Без плагиата!
Без нейросетей!